OTD 202D - сушилка для белья OK - Бесплатное руководство пользователя
Найдите руководство к устройству бесплатно OTD 202D OK в формате PDF.
Вопросы пользователей о OTD 202D OK
0 вопрос об этом устройстве. Ответьте на те, что знаете, или задайте свой.
Задать новый вопрос об этом устройстве
Скачайте инструкцию для вашего сушилка для белья в формате PDF бесплатно! Найдите своё руководство OTD 202D - OK и возьмите своё электронное устройство обратно в руки. На этой странице опубликованы все документы, необходимые для использования вашего устройства. OTD 202D бренда OK.
РУКОВОДСТВО ПОЛЬЗОВАТЕЛЯ OTD 202D OK
ПИ ПОВCEДHEВHOM ИСПОЛьЗOBAHИ YCTPOICTBA
IoxaJyucta,
... BO n36eXaHHe nOlyueHn TpaBm DoxJntEc bNoHoi OCTaHObKn 6apabHa cyuINbHou MaunHbI, npexJe yem DocTaBaTb n3 Hee 6enbe. HnkOrda He TporaTe 6apabAH cyuINbHou MaunHbI, ecn OH Bpaaaetcra.
... ouHuaTe BOPCOBOn fInbTp nocne KaKDoRo IcNoJb3OBAHnY yCTpoNCTBa.
... nepaTcBb6pocntb cywnlbHyo MaunHy Ha cBaNky, CHMnTe C Hee Dbepy. 30103BOJNT N36ExKaTb nonaDaHnI cnyauHOrO 3aHpaHnB MaunHe Deten.
OTKJIIOHTe yCTPOINCTBO OT CETNIITAHNIA, INPEXJDe YEM INPOBOINTB NIOBOE TEXHueCKOe 06CNYXINBAHNE IINI PEMOHT. PnI OTCOEINHEHNI DEPIXNTecb 3a WTeNCeNBHyIO BUNKy, a He 3a Ka6Bb NITAHNIA.
... nepei cykoB yctpoCTBe Beue, 3aPra3HeHHbIX TaKIMN BeIeCTBaMn, KaK MacNo IJRA KAPKN, aTeOH, aIKOROB, 6EH3IN, KEPOHN, PTHOBbIOJNTeNB, CKNIIAp, BCK INCpEDCTBO DJIYdAJIeHNN BOCKA, NOCTIpaIte IN B TOpHcE BODe C NOBBIeHHbIM COeepKaHnEM MOUoero CpeDCTBa.
... y6eIntecb, YTO yCTpOcTBO He IcNoB3yETcB 6e3 npCmOTpa IuCaMn C orpaHnueHHbIMN Φn3UeCKIMN nIY yMCTBeHHbIMN cNOcO6HOCTaMn, He IMeIOUIMN Heo6XoDMbIX 3HaHn IN OblTa, dIy nx Xe Co6CTBeHHo 6e3OnaCHOCTn.
He donyckaTe, yTo6bI c ycTpOcTBOM irpaJIu Detn.
He cnepyet...
caHbHa cyuunbHyo MaunHy CBepxv.
IgpaTb C 3JIeMeHTaMn YnpaBHeHn.
... Cuyntb BCywnJIbHOaMaHHe rpa3HbIe Beu.
... cyuNb B cyuNbHm MaunHe TaKne Beu, KaN npoON (NaTeKCha ry6Ka), anaOuKn DnA dywa, BOHOENpOHuaembte TKAHN, npope3HHbIe BeUN I OJExkDy, NOUWKn C nopOJOHOBBIM HAnONHHTeJIeM.
...CyuNTbBEUKNOTOpBIEIINHCTKN,CTNPKN 3aMaunBaHHKOTOpBIX npmEHNICb (NJn Ha KOTOpBie nonan) 6eH3nH, KepocNH, BOCN T. n. He xpaHnTE BeuH, Ha KOTopBie nonan 6eH3nH, pactBOpntJIb, KeoCnH, BOCN T .n. Ha CyuJNbHOJ MaUNHe NnnpDOM C HeN. 3TNBeueCTBaMOry INcnapAITbN npNBODHTK BO3rOpaHnR MNJB3pbIBaM.
... cyuNbBBeU, coepXaUne nlaCTMaCCy, neHOnnlaCT, pe3nHy nIIN npope3nHeHHbIe MaTePnaJIbI nn BeU, NaNTbIe nepbAmn nn NyXOM, BO n36exKaHne Bo3rOpAHN.
OCTaHaBnBaTb cyuINbHyo MaunHy Do OKOHuaHna cUKN. EcIn 3To npOn30JIO, HEmeIJIeHHo N3BLeKIne I3 MaunHb BCE BeuN pa3BeCbTe INx TaK, YTO6bl OHN MOrJIM MaKcImaJIbHO 6bICTpO OCTblTb.
ПОЗДРавлЯМ!
BlaorapnBac 3a npno6peHne n3deJnKOMnAHnOk. Ioxaanycta, BnmaTeNbHO npouHTaTe 3TO pyKOBOCTBO u COxpaHnTe erO dIra nCnONb3OBaHn B 6yduem.
Ecnn Bbl npdaete nn nepeaete yctpoctBO dpyromy nuiy nuiocctabnre eero npn nepeee3e, npnloxnte K Hemy Hactouee pykoobcTBO NOb3oBaTeJRA, YTO6bl HOBBI BnaJeIeU cTPOCTBA CMOr O3HaKOMITbcr C eero cyHKuAMN uYka3AHMRM IO TEXHnke 6e3onacHOCTN.
ONUCAHNE

567
- NaheB ynpaBneHn
2.BoDoc6bOpHnK
3.Финьтпbl
4.Дверца cyuINьн MaunHbI
5.Дерета отсекa TENJIOO6MeHHnKa - TeTnloo6MeHHNK
- Perynipyembte HOXKn

Panael ynpaBneHn
ONINCAHNE
- Buzzer - 3yMMep
- Quick - Bictpar
10.Delicate-Дeнкathа - -3aunTa ot dete
- Delay start - OTnojkeHHbI nyck
13.Диспел.
14.Индикаторы:
→ChildLock(3aunTa oT deTeu)
Drying (Cyuoka)
Cooling (OxnaKdeHne)
→End (KoHeu)
- Start - Nyck
16.ИнданаТоры:
CTNTeTeNIOO6MeHHNK
→ nopoXHnTe BOdoc6OpHNK
→CHNTNEΦnIbTpbl.
- Bb6op nporpaMMbl
3aHnCTopoHa cyuINbHO MaHHbI

-
Ka6eIb nITaHnC BvJkoI
-
Cnyck BOJbI
PpHaJNeXKHOCTN
20.CINBHOIJIaHr

NEPEД ПЕВыIM ИСПОЛьЗOBAHнEM
-ПОЛНOCТБIO CHIMMTE ynaKOBKY.
IpoBepbTe KOMnneKTHocb IocTaBKn u 6eAnTeCb B OTCyTCTBn IOBpeJdeHn, NOlyeHHbIX B npouecce TpaHCnOpTnpOBKn. EcIn B KOMnJIeKTe eCTb NOBpeJdeHHbIe nNtOTCyTCTByIOUme DeTaII, ObpatNTeCb K npoDaBu.
- Nouncntte yctpoicTBO (→ YnCTKa n yxoD).
06uyeka3aHH
Iy oecneHn HOpMaJIbHO pa6OtBI cyuINbHO MaUNHbI, NOXaNcTa, COJIIOaTe Ha cnedyUoune yka3AHn.
Iocne yctaHOBKn cyuINbHa MaunHa DOJXHa CToRb POBHO. Ha ee HnKHe uactn haxOaTcpeYnpyEmbte HOKKn.IpeN cNoIb3OBaHnEM OTperynpyTe KaKdyIO n3 4 HOKe TAK, YTObI yCTpoiCTBO CToJIPOBHO (CM.pnc.1).
Y6eIInTeCb, YTO npTpaHcnpOpOBKe cyuINbHa MaunHa He 6bIna NOBpeKDeHa. He nCnObl3ynte NOBpeKdEHHyO cyuINbHyIO MaunHy. EcIn yCTpOiCTBO NOBpeKDeHO, CBXkITcB C npOdaBcOM.
Y6eIntecb,HTO N06JN3OCTN OT cyuINbHOIMaUNHbI HET ORHeONaCHbIX BEUcTb.
IomeeHHe, rde yctaHOBJIeHa cyuINbHaMaunHa, DOnJxHO 6bITb CyXIM XOpOo BEHTnInpyEmbIM.
IOnTImaJIbHOpaObTI cyuINbHOmaINHbI TempepatyaB NOMeueHNn DOJXHa 6bITb He HxKe 10^ nHe BbIwe 35^

IcnoJb3OBAHHe CnBHO Ro 7aHa
Pn cyke 6bB B BOoc6opHKe, KOtOpB yCTaHOBnE H CUsINbHO MaunHe, ATOmatueckn CObnpaETc BOda. Heo6xOIMBO bINBaTb BOy n3 BOOC6OpHka nocJe KaKdo cyuKn. Ecn CyuNbHa MaunHa HaxOnTCn PO6N30CTn BaHHbl Nn DpyrOrO MeTa, PnIOHO rCInBa BObl, BBI MOKeTe NCNOJB3OBaTB CINBHOn IJNAHr IIN Prmoro CInBa BObl cpa3y BO Bpemr cyuKn. Pn 3TOM Bam He npndetcKaKdb pa3 OnyctOuaTB BOOC6OpHnk.
IopKJIIOUeHHe cINBHOro 7JHaHa:

2

3
NEPEД ПЕВыIM ИСПОЛьЗOBAHнEM
OTkpyTnte cJINBHOI WJHaHr (CM.pnc.2).
BCTaBBTe CnNBHOI UNaHRCNNBHOE OTBepcTne.
3aФИКСИРУТЕ CЛИВΗОД LJIаHГ B CЛИВΗΟ OТВЕРСИ (CM. pUC. 3).
PnmeHne. KoHeC CInBHorO 7NaHra, n3 KOTOpO 6yDet BbINBaTbcr BOda, dONKeH HxODNTbcra Ha BBICOTE He 6oee 1 M Na yPOBHeM nola.
NcIOnJIb3OBAHNE
NoTroTOBka
BnHMaHne! CyuNbHa MaunHa npedHa3HaueHa ToIbKO dIg 6bITOBOro nCNoIb3OBAHn. He nCNOb3yInTe ee IINb6bIX cIeJe, OTNHybIX OT Tex, IINKOTOpbIX OHa npedHa3HaueHa. O6paaainTe BnHMaHne Ha CmBOnbl No yXOy, KOToPbIe eCTb Ha BCex Beux, IN cyuNte TOnbKO Beu, npedHa3HaueHHbe dIra cyuKn.
IpeedncnoJIb3OBAHnEMBlaJXHOI KAHbIO npOTpNTe BHyTpEHHOU qACTb 6apa6aHa OT BO3MOXHBIX OTIOXKeHn.
Дяболгee ьнвсушкnoчntte BOPCOBbieФиьтп.
IopKJIIOUeHne K cETn HtAHN
| Прогамma Стениь | Влажносту | Бeши Мaks. | ||
| Cottons | Heavy | - | Джинсы, спесожда | 8 кг |
| Strong | - | |||
| Standard Cotton | - | Овийные в�и ИЗхлоркa | ||
| Damp | Слегка влажны | |||
| Iron | Готовы дли Глajки | Пrosъни, пokрьевала, сka- тери | ||
| Synthetics | Extra | Оч. сухи ПлOTнай | сИNTеТиКa | 4 кг |
| Cupboard | Готовы дли шkaфa | Овий на сИNTeТиКa | ||
| Iron | Готовы дли Глajки | |||
| Time | 30 MINUT | - | ПлOTьные в�и, т'reбuyоши по- полинтульный сухи. | 8 кг |
| 60 MINUT | ||||
| 90 MINUT | ||||
| Special | Anti-Bac (Аntибакт.) | - | Нixхөүбү, зимнөүдо- полинтульный сухи. | 4 кг |
| Silk (Шелк) | Шелк 2 кг | |||
| Freshen-up | Нixхөүбү,юсы,блuyзк, фүбүлү,хлогковыштаны | 4 кг | ||
| Air Dry | Воздишонсухи 8 кr | |||
NCHOJIb3OBAHNE
IcnoJb3OBaHHe dOIOJIHHTeJIbHbIX dyHKU
B 3aBnCmOCTn OT nporpaMbI MOXHO BbIbpaTb DOONHITeNBHe iyHKuN. Bbl6epnte nx nocne yctaHOBKn nporpaMbI cyuKN I do ee hauana. Pn Bbl6ope kakoi-Jnbo yHKuN 3aropaeTcA COOTBeTCTByIOUIN INDnKATOp.

| Коньka Φункция | |
| Buzzer | Есни вklюсанта Функция, bbl усльшITE akystиески сигнал, ecни... • Нажmete лобую коньку. • BO Вретя сухи OTКрыта Дерца сухильно машинь. • BO Вретя сухи ИЗВлочен Вдосборник. • Вдосборник залонен Вдои. •Прогамma сухи заBERш�а. |
| Quick | • Эта Функция уменишаETВ рomer сухи на 10Minу. • Может IncпльзоватьсВ следуших погаммax: Standard, Heavy, Strong. • He может IncпльзоватьсС Функциев: Delicate. |
| Delicate | • Пождот ддддддддддддддддддддддддддддддддддддддддддддддддддддддддддддддддддддддддддддддддддддддддддддддддддддд徳 |
| Delay Start | • Эта Функция поЗволяET OTLOжNTь начало погамьИ на срOK OT 1do24 часов. • Может IncпльзоватьсС Лобимп рогаммamИ ДОпЛHITeьныIMN ФункцияМN. |
| (Delicate + Delay Start) | эта Функция блokируET СЕ КнOLКИ. Одновревенно нажмITE Delicate n Delay Start,ЧТБИ ВКПочпь Функцию ЗаштBI OT DeTei. Функция ЗаштBI OT DeTeI БуDEТ ВьКПоч�еHA, ecni... • Одновревенно нажать КнOLКИ Delicate n Delay Start. • BO Вретя сухи OTКрытА Дерцa сухильно машинь. • BO Вретя сухи ИЗВлочen ВДосборник. • Вдосборник Залонен ВДои. |
NCHOJIb3OBAHNE
Cyuoka
HaKMMTe KhoNky Start. CyuINbHa MaunHa HaHuet pa6oTaTb no 3aDaHHoI npOrpaMme. 3arOpntc HnDnKaTOp Drying (CyuKa) (cm. pnc. 8, cTpEknKa ①).
BpeM, octaBweecr do KOHca cyuKn, noka3aHo Ha dncnnee.
- IIO OKOHuaHn cukna cyuKn HaueTc 10-MHyTHbI uKl oxJaXdEHHa.3arOpNTc HndkaTOp Cooling (OxnaKeHne) (cm.pnc.8,ctpeKa ②
- OOKHuaHN cKNa OxJaXeHn CyuNbHa MaINHa aBTOMaTHeCKn 3aKOHHT pa60Ty. 3arOpNTcH INDKaTOP End (KOHeU) (CM. pnc. 8, cTpEkn Ka ③).
OTKpoTe DBepCy CyuINbHOu MaUNHbI N3BNEKeTBeu.
EcnnBeeHHe6yDytN3BleYeHbCyuINbHaMaunHa aBTOMaTnuecknpeepDeT B pexm 3aunTbI BeeonOT
CMHaHn. Ipn 3OM 6apabah Cwunlbo Hmawnbl 6ydt nepnoDnueckn Bpaaatbca, TTO 03BOJNT He dOnyCTNTb CMHaHn BEeJ.

PekomeHyetyra! Cpa3y nocne okOHuaHn 3aHaHHo nporpaMMbI cyuKn n3BnKeKnTe 6enbe n3 CyuNbHO MaunHbl.
BbIKJIoueHHe cyuINbHOm MaunHbI
BbictaBte nepeKIOuateIb nporpAMM Ha 0 (cm. pnc. 9).OTcoeINHnte WTeNCEJIbHyIO BUNKy OT 3JNEKTpuYeCKoP03ETKn.
HeunbHo HadaBnTe Ha DBepy CyuHbHou MaunHbl, 106bl OTkpblbe. N3BneKeNTe BicyuHhble Beu.

COBeTbI NO 3KOHOMM 3JIeKTpO3Heprn
IpeXdyeem cyuNTb Beun B cyuINbHO MaUNHe, KaK MOxHIO LyUWe OTOXMITE INB CTnpaJIbHO MaUNHe.
He 3arpykaTe B cyunlbyu MaunHy cnilskOM Mhoro Beuei.
Y6eIITecb,HTOBELU,KOTOpBb Bbl 3aRpyKaTe B CyuINbHyIO MaunHy,He CnexKaJIncb.
Perynphno npotnpaTe BHyTpHnHIO NOBepxHocb 6apabHa BnaXHO TKaHbO.
BbIbupaTe COOTBETCTBYIOUyIO nporpaMMy cyuKN. Y6eINTEcB, YTO BeUN He cywataCn DOnbSe, Yem HxKHO.
Ounuain BOPCOBbIe nIbTpbl Nocne KaKdoCywn.
OuHuaTe TepNoo6MeHHK OINH pa3 B MecA.
OuHCTKA UYXoD
IpeynpeXdHne! Ipeed YnCTKo y6eNTecb, YTO yCTPOcTBO BbIKIOueHO. OTcoEINHtEBNkyOT cTe NITAHNA. DaIte cyuINbHO MauHHe NOJHOCTbIO OCTbITb.
OuNTka cyuINbHOn MaunHbI
IpoTpnte Kopnyc cyuunbHno MaunHb i naHeB ynpaBneHnaXHO TkaHBIO. NOMHNTe O TOM, YTO BO n36exKaHne NOBpeKdeHnY cTpoNCTBa He CNeDyET npmehrOpraHnueckne pactBopnten nn arpeccNBhble doabKn.
OuInctKaФnJIbTpOB
IIOBecneHINXOPOeUnpKyJIaUNB03dyxa npn cyuKe Heo6xOIMO nocne 3aBepueHH KAKdo nporpamMbI cyuKN OUnTaB BOPCOBbIe qNtpbI.


- OtkpoiTe DBepu.
I3BLeKeNte n3 cyuINbHO MaunHbO6aΦnltpa (cm.pnc.10,11).
OuHCTNTe 1nBtpbl OT nbIIN BOJIOKOH C NOMOUIBO BnaXHO I NOJOTEHca. - Pocne OCHCTKN BCTaBbTe QnIbTpbl Ha MeTO.
OnopoxKHeHne BDOoc6OpHnKa
Bo Bpemr cyu kn nap KOHDeHcnpyETCH n NOJyHbWaHc H KIOKCTb NocTynae T BOIOC6OpHNK. Pocne 3aBepseHn nporpaMMbl cyuKn ONopoXhnte BoIOc6OpHNK.


OuHCTKA UYXoD
IOTAHNTe BOIOc6OpHnK 3a pyuKy Ha ce6y, YTO6bI BbIHytb erO (CM. pnc. 12). IepXHTe BOIOc6OpHnK POBHO, YTO6bI He pa3NtB BODY.
BbIeTe BOy (cm. pnc. 13). BcTaBBte BOIOc6OpHnK Ha MeCTO.
PnmeHne. He nOpJb3yIte 3Ty BODy IINr NITB rnn nprirotOBJIeHn nnu.
OuNTka 6apa6aHa
Nocne onpeJeHnHO BpemEn 3KcIpyaTcM CyuINbHO MaunHb MOIOue CpeCTBa n3BecTB, CoepKaaJraC B BOe, Oeyb TOHKIM N NOyHeBNIMbIM CNOEM NOKpbIBaeT BHyTpEHIO IOBepxHOCTB 6apabHa.
Perynphno npotpaute BHTpeHHIO NOBepxHocb 6apabaa BnaXHO TKAHbIO.
OuNCTKa TeIIOO6MeHHnKa
TeIIOO6MeHHK Heo6xOdmo OuHtB Ond pa3 B MeCAU.
PepeOnCTKO BBIKJIOHTe cyuINbHy IO MaunHy IOTcoEINHnTe ee OT cETn nITaHnA.


- OTKpoTe DBepy OTeceKa TEnNoo6MeHHnka (cM. pnc. 14).
OTkpoTe 3 fNkcaTopa (cm. pnc. 15).


IOTAHHTe TENJIOO6MeHHNK 3a pyuKy Ha ce68 (CM. pnc. 16).
TtataJIbHO ONUCTHTe TEnIoo6MeHHNK. DaIte BceN BOe CTeYb B paKOBHy. 3aTEM ONUCTHTe yINOTHEHnR (CM. pnc. 17).
OuNTKA I yXoI
BCTaBBTe TENIoo6MeHHNK Ha MeTo IOBepHnTe fHKCaTOpbl. 3akpoiTe DBepy OTCeKa TeNIOo6MeHHNK Do ueJyka.
PnmeHne. He nCnoJIb3yIe Ia ONUCTKn TeNIOo6MeHHnKa ocTpbie npEaMeTbl.
YCTPAHEHNE HENOJAIDOK
Uaue BCero Bbl MOKeTe cAmOCToTJeBHO yCTpaHHTb nepeuNCJIeHHbIe HIXe npOJIeMbI. He ObaaauTEcB CepBnCHbI ueHTp, NOKa He y6eJntEcB TOM, YTO yCTpoIcTBO DeIcTBtEJIbHO HenCnpaBHO.
| Héncspabnoctb | Причина Peшениe | |
| Сушильна машина не павотаet. | · Плобхе подоченье К сети ппатаня · Остуства щilektpruchесва. · He blyбрана рогамma сухи. · Ustpoш'tво He bknючedo. · Вodocборнк залонен воро. · Дерца сухильно машинь He зарыпда дожныmbim образим. | · Роверсы, подоченье Лу устwoCTBO K сети ппатаня. · Роверсы, постуает Лу олкову. · Выберсы рогамma сухи. · Выберсы устwoCTBO. · Onopожнite bo Dodocборник. · Зakроче дervу сухильно машинь дожныmbim образим. |
| Сушильна машина не павотаet. 3агораettingа Иndikatop End (Конец). | · Веши нахочТСВ COSTОДНИN, празусмOTРЕНOM NaCTPOйКамп рогамьсушки. · В барабане net Вeseи. | · Убейтесь, чTO blyбрана hyжнад рогамma сухи. · Роверсы, ectь ли в барабане Вeseи. |
| Сушика занimaeted слишkom MHOО Вremени / Pe-3ультысы сухи HeydOBletbOPи-TeNBbl | · Выбрана Неверая рогамma сухи. · Засорпись Фильчны. · Теллобмэнник 3aБNT. · В сухильныю машине слишkom MHOО Вseи. | · Убейтесь, чTO bly blyбрали похождуну рогамma сухи. · Oчicstпesуф. · Oчicstпesуф. · Извileкпесузбара на злишkin Всебу. |
RU
YCTPAHEHNE HENOLADOK
| Henschpabhoctb | Причина Peшени | |
| Сушиka зан- maet с然是хом MHORO Вremень / Peşúltatы сушик Heydov- letbopitelbHbI (прд.) | ·Вeseи с然是хом влажны. ·ВechтURAЦИнhoe OTberpctne Заблоровано. | ·Перед с然是ков как можно луш = БыжмITE Вeseи. ·П探测ь�е В entULAцИнhoe OTberpctne и оочир ( ero. |
| Таймер пекра- шает OTCuET Или ERO пoka3аня ИзменютсЯ с然是хом постwo. | Вөрм, OCTавшeesя до конca пproрамMbI, НөррьIBHо КорpeKTируETся в aВТOMATУСЕСКOM ржиме в Зависмости OT сеdehy�uous фakторов: ·Тин Бeш, ·объem загтужени вescя, ·со徴ожаиме влари в вescax, ·Temпература okружаюш = срды. | АВТOMATУСЕСКА корpeкция Таймера He яВлЯETСя Нэнсправноctью. |
TEXHNUECKNE DAHHbIE
| Истонник петаши: | 220-230 B~ / 50 Гu | |
| Мakc. рабочи ТOK | 12 | A |
| Мakc. harpyзka: | 8 | Кг |
| Погамм сухи: | 15 | |
| Мakc. мошость: | 2500 | Вт |
| Мошость harpeва пи сухke: | 2200Вт | |
| Гавароты: | B 890 x Ш 660 x Г 685 MM | |
| Клашашиты IP: IPX4 | ||
| Клашашиты: Клаша |

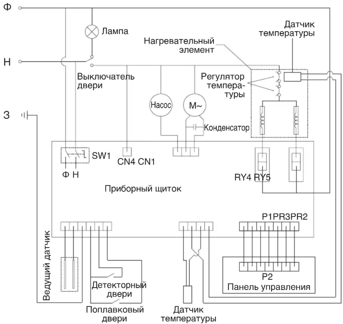
3JIEKTPNUECKA CXEMA
YTNJIN3AUIN

N3o6paXHe NepeepKHyToro MycOpHOro KOHTeHepa yKa3bIbaeT Ha Heo6xoDnMoCTb pa3dIbHO r c6opa Otpa6OtaHHoro 3NeKtpuYeCKoro n 3NeKtpoHHoro 6OpUdoBAHn. 3NeKtpuYeCKoe n 3NeKtpoHHoe 6OpUdoBAHne MoXe TcoepXaTb OnacHbIe N BpeiHbIe BeIeCTBa. He Bbl6paCbIBaIte 3To yCTpOJCTBO BMeCTe C HecOpTIpOBaHHbIM 6blTOBbIM MycOpOM. BMeCTO 3TOr cdaIte erO B CneuaJIIN3IpOBaHHbI INyHKT npEma 3NeKtpuYeCKoro n 3NeKtpoHHoro 6OpUdoBAHn. TaKIM o6pa30M, Bbl NOMoXeTe COxpaHITb pecycbI n 3aUnITMb OKpyKaIOUyO cpey. 3a DOnONHITeBHOH INHΦopMauné O6paauTeCb B mara3HN IIN B MeCTbIe OpraHbI BlaCTn.
ПРИJOXKEHNE
CNMBOJIbI no yxOdy
| Симboл по ухodate | Опсане |
| Обыная стирka | |
| Дeлика touchа стирka | |
| 95 | Стирka ри Temперatype BOды 95 °C |
| 60 | Стирka ри Temперatype BOды 60 °C |
| 40 | Стирka ри Temперatype BOды 40 °C |
| 30 | Стирka ри Temперatype BOды 30 °C |
| Чуная стирka | |
| Толъко сухая чьстka | |
| Шерstь | |
| cl | Отбени Bavоне в Холднои BOдe |
| Отбени Bavоне зашиени | |
| Глaxka ри Temперatype утюга 200 °C | |
| Глaxka ри Temперatype утюга 150 °C |
| Симboл по ухODу | Опсане |
| Глжka р spi Tempepatуе уюга 100 °C | |
| Глжka зашиени | |
| A | Сухая чистka лioбim pactворитейм |
| P | Сухая чистka сInsользовашием Тетрахлорэтулеса |
| F | Сухая чистka сInsользовашием abnaцонного топлива |
| Сухая чистka зашиени | |
| Сухая на гориозонтailingнио влосковости | |
| Сухая в Бершкальном паложени | |
| Сухая на пleteшикax | |
| Баравannahа суха р spi сто handapтjohn Tempepatуе | |
| Баравannahа суха р spi поножени Tempepatуе | |
| Баравannahа суха зашида |
ПРИJOXKEHNE
ObuHbB Bec npedMeTOB oEckbl
| Вид Матерnam Olbічnéвіс | ||
| Посстыня (однOSCпаль.) Xлобок 800 r | ||
| Одожда из разных матерnamов | Разные матерnamы | 800 r |
| Кофта Xлобок 800 r | ||
| Джинсbl / 800 r | ||
| Комбиесон Xлобок 950 r | ||
| Женckeя пожама / 200 r | ||
| Рубашka / 300 r | ||
| Носкі Пазные матерnamы 50 r | ||
| Футболка Xлобok 300 r | ||
| Ножке велBLE Pa3ные матерnamы 70 r |
SV
SKYDDSANVISING

ПростаяИнструкция