IDROPELLBOX - Kamin EDILKAMIN - Brezplačna navodila za uporabo
Brezplačno poiščite navodila za napravo IDROPELLBOX EDILKAMIN v formatu PDF.
| Vrsta izdelka | Peletni kotel-kamin |
| Znamka | Edilkamin |
| Model | IDROPELLBOX |
| Nazivna moč | 15.7 kW |
| Moč ogrevanja vode | 12.6 kW |
| Skupni izkoristek | 92.2% |
| Izkoristek ogrevanja vode | 81% |
| Emisija CO (13% O2) | 0.014% |
| Maksimalni tlak | 2 bar |
| Delovni tlak | 1.5 bar |
| Temperatura dimnih plinov (EN14785) | 130 °C |
| Minimalni vlek | 12 / 5 Pa |
| Poraba goriva (min/maks) | 1 / 3.5 kg/h |
| Prostornina zalogovnika | 30 kg |
| Avtonomija (min/maks) | 8 / 27 ur |
| Ogrevalna zmogljivost | 410 m³ |
| Teža (vključno s pakiranjem) | 201 kg |
| Premer izhoda dima | 80 mm (moški navoj) |
| Premer dovoda zraka | 40 mm (moški) |
| Napajanje | 230 V izmenično ±10%, 50 Hz |
| Povprečna poraba energije | 150 W |
| Poraba energije pri vžigu | 400 W |
| Frekvenca daljinskega upravljalnika | Infrardeče |
| Varnostne naprave | Termočlen, manometer, varnostni termostat vode, varnostni termostat rezervoarja, senzor pretoka, ventil za prevelik tlak |
| Krmilni sistem | Leonardo® elektronska plošča s sinoptično ploščo in daljinskim upravljalnikom |
| Vrsta goriva | Lesni peleti, premer 6 mm |
Pogosto zastavljena vprašanja - IDROPELLBOX EDILKAMIN
Vprašanja uporabnikov o IDROPELLBOX EDILKAMIN
0 vprašanje o tej napravi. Odgovorite na tiste, ki jih poznate, ali zastavite svoje.
Zastavite novo vprašanje o tej napravi
Prenesite navodila za vaš Kamin v formatu PDF brezplačno! Poiščite svoja navodila IDROPELLBOX - EDILKAMIN in vzemite svojo elektronsko napravo nazaj v roke. Na tej strani so objavljeni vsi dokumenti, potrebni za uporabo vaše naprave. IDROPELLBOX znamke EDILKAMIN.
NAVODILA ZA UPORABO IDROPELLBOX EDILKAMIN
SL Vgradnja, uporaba in vzdrževanje
str. 128
Pred zagonom peči temeljito preberite celotni priročnik, da bi na najboljši način izkoristili vse njene lastnosti.
Za dodatna pojasnila oz. zahteve se obrnite PRODAJALCU, pri kateremu ste izdelek kupili ali obiščite našo spletno stran www.edilkamin.com pod naslovom CENTRI ZA TEHNIČNO POMOČ.
OPOMBA
- Pri odstranjevanju embalaže preverite prisotnost in brezhibnost vseh sestavnih delov peči (naprave za daljinsko upravljanje, garancijskega lista, zaščitne rokavice, zgoščenke s tehnično shemo, lopatice in soli proti vlagi).
O morebitni pomanjkljivosti nemudoma obvestite vašega prodajalca, kateremu je potrebno predložiti kopijo garancijskega lista in računa.
-Prvi zagon peči/tehnični preizkus
Spominjamo Vas, da prvi zagon mora opraviti CTP s pooblastilom Edilkamina (CTP), drugače se garancija razveljavi. Prvi zagon peči, ki ga je potrebno izvedeti v skladu s standardom UNI 10683, zajema vrsto kontrolnih posegov, ki jih tehnik izvede po vgradnji termo kamina, da bi ugotovil pravilno delovanje sistema in njegovo skladnost z veljavno zakonodajo.
Pri Vašem prodajalcu, na naši spletni strani www.edilkamin.com ali na zeleni številki lahko najdete Vaš najbližji Center za tehnično pomoč.
- proizvajalec ne odgovarja za nastalo škodo v primeru nepravilne vgradnje, vzdrževanja in uporabe termo kamina.
- številka kontrolne tablice, ki je potrebna za identifikacijo termo kamina, je navedena na:
- zgornji strani embalaže
- v garancijski izjavi, ki je v kurišču
- na tablici, ki je pritrjena na zadnji strani izdelka;
To dokumentacijo hranite skupaj s prejetim računom; podatke o izdelku sporočite prodajalcu vsakič, ko želite prejeti informacije o vašem izdelku oziroma tehniku za posege vzdrževanja.
- podane podrobnosti so bodisi iz grafičnega kot geometričnega vidika le splošnega značaja.
Pisujoča EDILKAMIN S.p.A. s sedežem v V. Vincenzo Monti 47 - 20123 Milano - Davčna št. 00192220192
Izjavlja pod lastno odgovornostjo da:
Spodaj navedeni termo kamin na pelete so izdelani v skladu z uredbo EU 305/2011 (CPR) in z usklajenim evropskim standardom EN 14785:2006
TERMO KAMIN NA PELETE, trgovske znamke EDILKAMIN, z. imenom IDROPELLBOX
SERIJSKA ŠT.: Na ploščici s podatki Izjava o učinkovitosti delovanja (DoP - EK 064): Na ploščici s podatki
Dalje izjavlja, da:
termo kamin na pelete IDROPELLBOX je v skladu z zahtevami evropskih direktiv:
2006/95/EGS - Direktiva o nizki napetosti
200/108/EGS - Direktiva o elektromagnetni združljivosti
EDILKAMIN S.p.a. zavrača vsako odgovornost za slabo delovanje aparata v primeru zamenjave, montaže in/ali zamenjav, ki niso izvedli pooblaščeni in usposobljeni tehniki EDILKAMIN ter brez odobritve tistega, ki to piše.
INFORMACIJE O VARNOSTI
IDROPELLBOX NE SME NIKOLI DELOVATI BREZ VODE:
DELUJE LAHKO S TLAKOM OD PRIBL. 1,5 BAROV.
VŽIG TERMO KAMINA BREZ VODE LAHKO ONEMOGOČI BREZHIBNO DELOVANJE
- IDROPELLBOX je izdelan za ogrevanje vode s samodejnim zgorevanjem peletov (lesnih peletov premera 6 mm) v kurišču.
- Tveganje, ki nastane z uporabo termo kamina IDROPELL-BOX je pripisati le neupoštevanju tehničnih navodil pri gradnji ali neposrednemu dotiku električnih delov pod napetostjo (notranjih delov) in ognja, toplih delov in vstavljanju nedovoljenih snovi.
- V primeru nedelovanja nekaterih komponent, se pri termo kaminu IDROPELLBOX lahko samodejno vklopijo varnostne naprave, ki samodejno izklopijo delovanje.
- Brezhibno delovanje termo kamina zagotavlja le pravilna vgradnja kot je opisana v teh navodilih. Med delovanjem ne odpirajte vrat, saj izgorevanje poteka samodejno in ne potrebuje dodatnih posegov.
- Ne vnašajte tujih snovi v zalogovnik ali v kurišče.
- Za čiščenje dimnega kanala (del dimne cevi od priklopa za odvoda dimnih plinov in do dimne cevi) ne uporabljajte vnetljivih čistilnih sredstev.
- Čiščenje opravite le, ko je peč povsem ohlajena.
- Predele kurišča in zalogovnika posesajte le, ko so le-ti ohlajeni.
- Tudi steklo lahko očistite le, ko je OHLAJENO, z ustreznim čistilnim sredstvom (na primer GlasKamin Edilamin) in s krpo.
- Poskrbite, da bo termo kamin vgradil in prižgal tehnik s pooblaščenega CTP Eilkamin v skladu z navodili tega priročnika in z veljavno zakonodajo.
- Med delovanjem termo kamina dosežejo odvodne cevi in vrata visoke temperature (torej ne dotikajte se jih brez ustrezne rokavice).
- Ne odlagajte vnetljivih predmetov v neposredni bližini termo kamina.
- NIKOLI ne uporabljajte tekočih goriv za vžig termo kamina.
- Ne pokrivajte odprtin za prezračevanje prostora, ki se nahaja- jo v prostoru vgradnje, niti priklopov za dovod zraka na samem termo kaminu.
- Termo kamina ne močite, ne dotikajte se električnih delov z mokrimi rokami.
- Ne vgradite redukcijskih nastavkov na cevi za odvod dimnih plinov.
- Termo kamin IDRPELLBOX vgradite v prostor, ki je opremljen s protipožarnimi napravami (in ustreznimi napajanjem ter odvodom), potrebnimi za varno in pravilno delovanje naprave.
- IDROPELLBOX mora biti vgrajen v prostor, v katerem je sobna temperatura višja kot 0°C.
- Po potrebi uporabite sredstva proti zmrzovanju vode v napravi.
- POZOR: ČE JE VŽIG NEUSPEŠEN, IZPRAZNITE TALILNI LONČEK IN POSKUSITE ZNOVA.
- NEIZGORELI PELET IZ LONČKA NE VSTAVLJAJTE ZNOVA V ZALOGOVNIK.

INFORMACIJE ZA UPORABNIKA
V skladu s13. čl., zak. odl. z dne 25. julija 2005, n.151 “Izvajanje Direktive 2002/95/ES,2002/96/ES in 2003/108/ES, ki za- devajo zmanjšano uporabo nevarnih snovi pri električnih in elektronskih napravah ter odlaganje nevarnih odpadkov.” Simbol prečrtanega zabojnika na napravi ali na embalaži pomeni, da je potrebno odsluženo napravo zbirati ločeno. Uporabnik mora zato odsluženi izdelek oddati na ustrezno zbirališče elektronskih in elektrotehničnih odpadkov ali vrniti prodajalcu, v primeru nakupa novega podobnega izdelka (po menjavi enega za enega).
DIMENZIJE
SPREDAJ

text_image
72 107 / 118 87 11 3 *20 / 31ZADAJ
* minimalna
višina
nosilca

Zgorevalni zrak ∅ 40 mm
BOČNA STRAN TLORIS

text_image
56 3 87 3 31 33,5 114,5Odvod dimnih
plinov ∅ 80 mm

text_image
69 7 27,5 6 Ø 80
R: Povratni dovod 3/4" moški
C: Dovod/Polnilni vod/moški
M: Dovod 3/4" moški
VSP: Odvod varnostnega ventila 3/4« ženski
ELEKTRONSKE NAPRAVE
ELEKTRONSKA KARTICA

text_image
RTICA Vtičnica RS 232 komandna plošća RS 232 komandna plošća MOU-MR RPM polž 1 RPM polž 2 uporabljajte baterija C5 2032 Vakuumeter točke merjenja Vakuumeter termočlen ne Ventiliranje reku- pcracija toplotc črpałka grelnik opcijska oprcma mot. Odvod dimnih plinov TM RM 90°C TM 150°C polž.1 cirkulator dovoda j86E 2A7 j86E 2A7 vtičnica na zadnji strani 5ete 230 9ac 50Hz + - 10%VARNOSTNE NAPRAVE
TERMOČLEN:
ki je vgrajen na cevi za odvod dimnih plinov zazna temperatu-ro dimnih plinov.
Na podlagi nastavljenih parametrov nadzoruje postopke vžiga, obratovanja in ugašanja.
VAKUMETER (elektronski tlačni senzor):
zaznava vrednost podtlaka v zgorevalni komori, glede na tistega v prostoru vgradnje.
VARNOSTNI TERMOSTAT ZA VODO:
Se sproži, ko je temperatura znotraj termo kamina previsoka. Zaustavi polnitev s peleti in povzroči izklop peči. Termo kamin ročno prižgite (glej str. 134).
VARNOSTNI TERMOSTAT ZA ZALOGOVNIK:
Se sproži, ko je temperatura znotraj termo kamina previsoka. Zaustavi polnitev s peleti in povzroči izklop peči.
SERIJSKA VRATA
Na serijskih vratih 56232 na elektronski plošči z ustreznim kablom kod. 640560 lahko poobalščeni tehnik Edilkamin (CTP) vgradi dodatno opremo za nadzor vklopov in izklopov, na primer preko mobilnega telefona ali termostata.
ZAŠČITNA BATERIJA
Na elektronski plošči se nahaja zaščitna baterija (vrste CR 2032 3 Volt).
Zamenjava baterija, ki se pojavi na zaslonu "Control batteria" ni napaka, temveč le obraba pri izdelku.
Za več informacij v zvezi s tem se obrnite CTP, ki je opravil prvi vžig.
ZNAČILNOSTI
| TERMOTEHNIČNE ZNAČILNOSTI | ||
| Nazivna moč 15,7 PN | ||
| Nazivna moč vode 12,6 PN | ||
| Celotni učinek približno 92,2 % | ||
| Učinek vode (približno) 81 % | ||
| CO emisije (13% O_2 ) | 0,014 | |
| Najvišji tlak 2 b a | r | |
| Delovni tlak 1,5 bar | ||
| Temperatura dimnih plinov po preizkusu EN14785/303/5 130 °C | ||
| Minimalni vlek zraka 12 / 5 3a | ||
| Min/maks. avtonomija 8 / 27 urc | ||
| Min/maks. poraba goriva | 1 / 3,5 | Ng/h |
| Zmogljivost zalogovnika | 30 | Ng |
| Ogrevalna prostornina 410 m3 | ||
| teža z embalažo | 201 | Ng |
| Premer voda dimnih plinov (moški) | 80 mm | |
| Premer voda zračnega priključka (moški) | 40 | mm |
* Izračunana ogrevalna površina upošteva uporaba peletov s kaloričnim učinkom vsaj 4300 kal/dan in izolacijo stavbe v skladu z zak. 10/91 in naknadne sprememba, po zahtevi od 33 kal/m3 na uro.
* Pomembno je, da upoštevate tudi položaj vgradnje termo kamina v prostoru, ki ga je potrebno ogrevati.
Opomba:
1) upoštevajte, da zunanje naprave lahko izdelku povzročajo motnje.
Pozor: posege v dele pod napetostjo, vzdrževanje in preglede lahko izvede le za-to usposobljene osebje.
Pred kateri koli posegom vzdrževanja, izklopite napravo iz električnega omrežja.
| ELEKTRIČNE ZNAČILNOSTI | ||
| Napajanje: | 230Vac +/- 10% 50 Hz | |
| Povprečna absorbirana moč | 150 | W |
| Absorbirana moč pri vžigu | 400 | W |
| Frekvenca naprave za daljinsko upravljanje | infrardeče | |
| Zaščita na stikalu splošno napajanje | Varovalka 2AT, 250 ac 5 20 | |
| Zaščita na krmilni plošči | Varovalka 2AT, 250 ac 5 20 | |
Zgoraj navedeni podatki so le splošnega značaja.
Edilkamin si pridži pravico do spreminjanja lastnosti termo kamina brez predhodnega obvestila.
ZNAČILNOSTI
DELOVANJE
Termo kamin na pelete navadnih dimenzij, ki ogreva vodo za centralno ogrevanje z radiatorji,
kopalniške radiatorje, toplotne plošče za talno gretje in akumulira toploto v prostoru tako, da tudi oddaja manjšo količino toplega zraka (I).
Iz zalogovnika (A) črpani peleti preidejo skozi polž (B), ki ga sproži redukcijski motor (R), v zgorevalni lijak (D). Pelete prižge topel zrak, ki nastane zaradi električnega upora (E); dimni ventilator vsesa topel zrak v kurišče.
Centrifugalni ventilator vsesa nastale dimne pline in jih potem odvaja skozi odprtino H, ki se nahaja na zgornji strani termo kamina.
Pepel pade v ustrezen predalček za pepel, ki ga je treba redno prazniti.
Kurišče je izdelano iz litoželeznih elementov in ga zapirajo spredaj dve prekrivni vrati.
- zunanja steklokeramična vrata
- notranja steklokeramična vrata, ki so v stiku z ognjem.
Rerzervar za pelete (A) se nahaja na zgornji strani termo kamina.
Zalogovnik napolnite skozi predal C, ki ga odprete na prednji strani termo kamina.
Voda v termo kaminu se ogreje in doseže ogrevalne elemente s pomočjo vgrajene črpalke.
Termo kamin ima vgrajeno zaprto ekspanzijsko posodo in vgrajeni varnostni ventil v nadtlaku. Napajanje goriva, odvod dimnih plinov/dovod zgorevalnega zraka, sproženje črpalke upravlja elektronska plošča, ki je opremljena s programsko opremo in LEONARDO® zaradi visoke učinkovitosti zgorevanja z nizkimi emisijami.
Ventilator povrne manjšo količino toplote, in prepreči tako uhajanje dimnih plinov iz dimne cevi, da ne bi prišlo do toplotne izgube.
Hitrost elektronsko krmiljenega zraka glede na dejansko potrebo o reku- peraciji količine toplote.
Zato pri nizki hitrosti bi ventilator lahko bil ugašen ali pa slabo deloval; sistem pa daje prednost menjavi z vodo.
Prav zaradi tega, prve dni delovanja kotla, ki je še čist in brez saj ali kondenza, je mogoče, da se ventilator ne sproži ali da deluje zelo počasi tudi pri večjih vrednosti nastalvjene moči.
Pod steklenimi vrati je vgrajena sinoptična plošča M, ki dovoljuje upravljanje in prikazovanje vseh faz delovanja.
Glavne faze delovanja lahko upravljate z napravo za daljinsko upravljanje.

LEONARDO ^® je varnostni sistem za uravnavanje zgorevanja, ki dovoljuje optimalno delovanje pri katerih koli pogojih.
LEONARDO® zagotavlja optimalno delovanje z dvema senzorjema, ki zaznata nivo tlaka v zgorevalni komori in temperaturi dimnih plinov. Zaznavanje in posledična optimizacija parametrov zgorevanja poteka neprekinjeno, kar omogoča, da sistem v realnem času odpravi možna nepravilna delovanja. Ta sistem izvaja neprekinjeno zgorevanje tako, da samodejno regulira vlek na podlagi lastnosti dimne cevi (cevnega loka, dolžine, oblike, premera itd.) in vremenskih razmer, vlage, zračnega tlaka, lege vgradnje (visoka lega) itd. Za pravilno delovanje je potrebno upoštevati merila vgradnje.
LEONARDO® poleg tega spozna tip peletov in samodejno nastavi njihov črpanje v zalogovnik, kar zagotavlja skozi ves čas enakomerno stopnjo zgorevanja, ki ste jo nastavili.
POLNJENJE ZALOGOVNIKA
Skozi sprednji predal lahko napolnite zalogovnik s peleti, na ergonomski višini, ne da bi odstranili kurišča in torej povsem varno in v skladu s standardom EN 14785.

Na odvodu dimnih plinov zazna njihovo temperaturo. Regulira vžig in ob prenizki ali previsoki temperaturi sproži zaustavitev.
SENZOR ZA PRETOK ZRAKA:
Nahaja se v sesalni cevi; ko se vklopi zaustavi delovanje termo kamina, će je zračni tok zgorevalnega zraka neenakomeren, povzroča možen podtlak v odvodu dimnih plinov.
VARNOSTNI TERMOSTAT POLŽNEGA TRANSPOR- TERJA
Nahaja se v bližini zalogovnika peleta in izklopi električno napajanje redukcijskega motorja, ko zazna previsoko temperaturo.
TIPALO ZA ZAZNAVANJE TEMPERATURE VODE
Zazna temperaturo vode in jo posreduje krmilni plošči, ki na podlagi te regulira moč delovanja termo kamina.
Če je temperatura previsoka, se delovanje zaustavi.
VARNOSTNI VENTIL VODE, KI GA LAHKO ROČNO PONASTAVITE
Zazna temperaturo vode v termo kaminu. Če je temperatura previsoka, ventil prekine električno napajanje redukcijskega motorja. Če se je termostat vklopil, ga lahko ponovno nastavite z gumbom, ki se nahaja na notranji strani zunanje antene, zgoraj levo (slika B). *
Električni upor
Povzroča zgorevanje peletov. Ostane vklopljen, dokler se ni prižgal plamen.
Dimni ventilator
"Potiska" dimne pline v dimno cev in s pomočjo podtlaka posesa zgorevalni zrak.
Redukcijski motor
Sproži polžni transporter, ki črpa pelete iz zalogovnika v zgorevalni lijak.
Črpalka (cirkulator)
Zaprta ekspanzijska posoda
"Vsesa" različne količine vode iz termo kamina, zaradi učinka ogrevanja.
Vodoinštalater mora oceniti, če je potrebno nadgraditi obstoječo ekspanzijsko posodo z večjo, na podlagi prostornine vode cele naprave!
Nadtlačni ventil:
Ko je tlak, ki je označen na tablici, dosežen, spustite vodo iz naprave. Naknadno bo potrebno napravo znova napolniti z vodo.
POZOR POZOR!!!! Napravo morate priključiti na kanalizacijo.
Manometer (M)
Nahaja se v spodnji odprtini (slika A); na manometru lahko razberete tlak vode v termo kaminu. Ko termo kamin deluje je najvišji tlak dovoljen od 1,5 barov.

text_image
fig. A M
nahajata se na zgornji strani in omogočata odpihovanje zraka, ki morebiti nastane med polnitvijo vode znotraj termo kamina.
POZOR:
z izpustom zraka iz kotla preko prezračevalnih ventilov (V slika zgoraj) bi se lahko voda na odvodu zlila na elektronsko ploščo ali na druge električne dele in s tem povzročila nevarnost za osebe ali nedelovanje naprave. Postavite "usmerljivi" odvod ventilov na prednjo stran in preverite, da se ne bo voda zlila na električne dele.
Odvodna pipa
Nahaja se v spodnji odprtini, ki jo lahko odprete, će morate izprazniti vodo iz termo kamina.
OPOMBA:
če se je delovanje zaustavilo, se na zaslonu prikaže razlog zaustavitve. termo peč ta podatek o zaustavitvi tudi shrani v spomin.
VGRADNJA
VGRADNJA IN MONTAŽA (izvede CTP - pooblaščeni center za tehnično pomoč)
Če ni drugače navedeno, v vsaki državi je potrebno upoštevati lokalno zakonodajo. V Italiji upoštevajte standard UNI 10683 oz. morebitna regionalna navodila in v primeru vgradnje v večstanovanjski hiši
se najprej posvetite s hišnim upravljalcem.
PREVERJANJE SKLADNOSTI Z DRUGIMI NAPRAVA-MI
Termo kamin ne sme biti vgrajen v prostoru, kjer obstajajo prezračevalne naprave, ogrevalne naprave B tipa ali podobne naprave, ki bi lahko povzročile podtlak (glej standard UNI 10683).
PREVERJANJE ELEKTRIČNEGA PRIKLJUČKA (postavite vtikač na dostopno mesto)
Termo kamin je opremljen z električnim napajalnim kablom, ki ga priklopite na vtičnico 230 V 50 Hz, po možnosti z magnetno-termičnim stikalom. Spremembe v napetosti, ki so večje od 10% lahko poškodujejo termo kamin (zato je potrebno vgraditi še ustrezno diferencialno stikalo) Električno inštalacijo izvedite v skladu s predpisi; preverite predvsem učinkovitost ozemljitve.
Napajalni vod mora biti ustreznega premera glede na moč naprave. Neučinkovita ozemljitev povzroča slabo delovanje, za katerega Edilkamin ne odgovarja.
VARNOSTNA PROTIPOŽARNA RAZDALJA IN NAMEŠČANJE
Za brezhibno delovanje je potrebno termo kamin postaviti popolnoma vodoravno.
Preverite tudi nosilnost tal.
Pri nameščanju termo kamina upoštevajte sledeča varnostna navodila
-minimalno razdaljo na straneh in na zadnji strani ki mora biti vsaj 40 cm vnetljivih predmetov
- vnetljive predmete odložite vsaj 80 cm daleč od termo kamina če ste termo kamin vgradili na vnetljiva tla morate med tem in tlemi postaviti izolacijsko ploščo, odporno na toploto, ki bo na straneh širša za 20 cm in na prednji strani 40 cm.
Če ni možno upoštevati zgoraj navedenih razdalj, upoštevajte drugačna gradbena in tehnična pravila, da preprečite nevarnost požara. Če je termo kamin vgrajen ob leseni ali kateri koli vnetljivi steni morate izolirati cev za odvod dimnih plinov s keramičnim vlaknom oziroma s podobnim materialom.
ZRAČNI PRIKLJUČEK
Prostor vgradnje mora biti opremljen z zunanjim zračnim priključkom z ustreznim priklopom na zadnji strani termo kamina. Zračni priključek in dimna cev morata imeti premer 40 mm, kar zagotavlja zadosten dovod zraka iz zunanjosti, ki omogoča zgorevanje. Brez neposrednega priklopa, lahko pride do zaustavitve sistema, ker se lahko sproži senzor pretoka zraka, zaradi nezadostnega dovoda zgorevalnega zraka.
To ker sesalni ventilator za ogrevalni zrak se nahaja v bližini priklopa zračnega priključka in lahko vpliva na regularni tok zgorevalnega zraka.
V tem primeru bo potrebno oddaljiti točko dovoda zgorevalnega zraka s pomočjo kratke cevi, ki jo boste vgradili na priklopu, tako da ga ne bo ventilator ogrevalnega zraka vsrkal in ki bo večja za 20 cm ob bočni in 40 cm na sprednji strani. navzdol in protivetrovno izvedbo.
V vsakem primeru mora biti premer celega priklopa zračnega priključka vsaj 12 cm².
Zunanjo stran zračnega priključka opremite s zaščitno mrežico proti mrčesu in naj ne zmanjšuje velikost preseka, ki mora ostati vsaj od 12 cm².
ODVOD DIMNIH PLINOV
Peč mora biti opremljena s samostojnim priklopom za odvod dimnih plinov (na katerega ni možen priklop za druge)
Odprtina za izpust dimnih plinov mora biti premera 8 cm na zadnji strani peči.
Odvod dimnih plinov morate priključiti na zunanjost z jeklenimi ali črnimi cevmi EN 1856.
Cev mora biti hermetično zatesnjena.
Da bi cevi bile čim bolj zatesnjene in izolirane uporabljajte materiale, ki so odporni visokim temperaturam (silikon ali maziva odporni proti visokim temperaturam). Edini vodoravni del (dimne cevi) je lahko dolg do največ 2 m. Možna je izdelava do dveh kolen od 90°. Potrebno je (če cev za odvod dimnih plinov ni neposredno vgrajena v dimni cevi) izdelava navpičnega dela cevi in protivetrovno izvedbo cevi (glej standard UNI 10683). Navpični cevovod lahko vgradite v notranjost oz. zunanjost.
Če dimni kanal (del cevi od termo kamina do dimne cevi) je priklopljen v dimno cev, mora ta ustrezati za uporabo trdnega gorica in če je večja od 150° o/ jo je potrebno dodelati s cevmi, ki imajo ustrezno izolacijo in ustrezen presek.
(na pr.: jeklena cev od 80 mm e/) Zunanji dimni kanal na zunanji mora biti ustrezno izoliran.
Vsi deli dimne cevi morajo imeti čistilno odprtino.
Če je dimna cev fiksna mora imeti čistilne odprtine.

glavne značilnosti so:
- notranji presek na spodnjem delu je isti kot tisti dimne cevi
- zunanji presek ne sme biti manjši kot dvakratni presek dimne cevi
- položaj nad strešnim slemenom in
- položaj ob najmočnejšem sunku vetra nad strešnim slemenom in izven delov povratnega toka.
VGRADNJA

text_image
* Prezračevalna rešetka znotraj dimniške kape 30 cm Odvod toplega zraka Zunanji zračni priključek * Dovod izpušnega zrakaOpomba: ZA PRAVILNO VGRADNJO
Potrebno je vgraditi dve prezračevalni rešetki (površina večja kot 300 cm²), prva mora biti nižja od kurišča, druga pa višja za 30 cm glede na zgornji rob odprtine.
Rešetki preprečujeta zbiranje toplote v notranjosti; ta toplota pa prispeva k ogrevanju prostora, kjer je termo kamin vgrajen.
VGRADNJA OBLOG
V primeru, da uporabljate montažno oblogo Edilkamin, morate najprej vedeti katero oblogo boste vgradili preden začnete z vgradnjo in nameščanjem termo kamina.
Zato pri vgradnji termo kamina upoštevajte lastnosti obloge, ki jo je kupec izbral (sledite navodilom o vgradnji oblog, ki je v embalaži).
Pri vgradnji oblog preverite tudi stanje svinca in nivo.
Pred začnete z vgradnjo oblog preverite, da priključki, krmilne naprave in vsi ostali gibljivi deli termo kamina pravilno delujejo.
Pregled izvedite, ko termo kamin deluje že nekoliko ur preden nadaljujete z vgradnjo tako, da izvedete še potrebne dodatne posege.
Torej dodelave termo kamina kakršne so izdelava dimniške kape, vgradnja oblog, izvedba lizen, pleskanja itd. izvedite le po uspešno opravljenem tehničnem preizkusu.
Edilkamin ne odgovarja v primeru škode, ki nastane zaradi posegov predelave in dodelave ter zamenjave defektnih delov termo kamina.
Leseni deli oblog morajo biti zaščiteni s protipožarnimi ploščami, se ne smejo dotikati termo kamina od katerega morajo biti oddaljeni vsaj 1 cm, kar omogoča lažji pretok zraka in preprečuje akumuliranje toplote v tem predelu.
Pri vgradnji oblog poskrbite, da bo zagotovljen zadosten dotok zgorevalnega zraka, drugače lahko pride do nastajanja podtlaka v prostoru vgradnje (glej poglavje o zunanjem zračnem priključku na 135 strani).
Poleg zgoraj navedenega upoštevajte še standard UNI 10683 in poglavja 4.4. in 4.7. “izolacije iz negorljivega materiala, dodelave, obloge in varnostna priporočila”.
IZDELAVA DIMNIŠKE KAPE
Dimniško kapo lahko izdelate iz negorljivih mavčnih plošč. Med izdelavo dimniške kape vgradite še prezračevalne rešetke, da ne bi znotraj te prišlo do previsoke temperature.
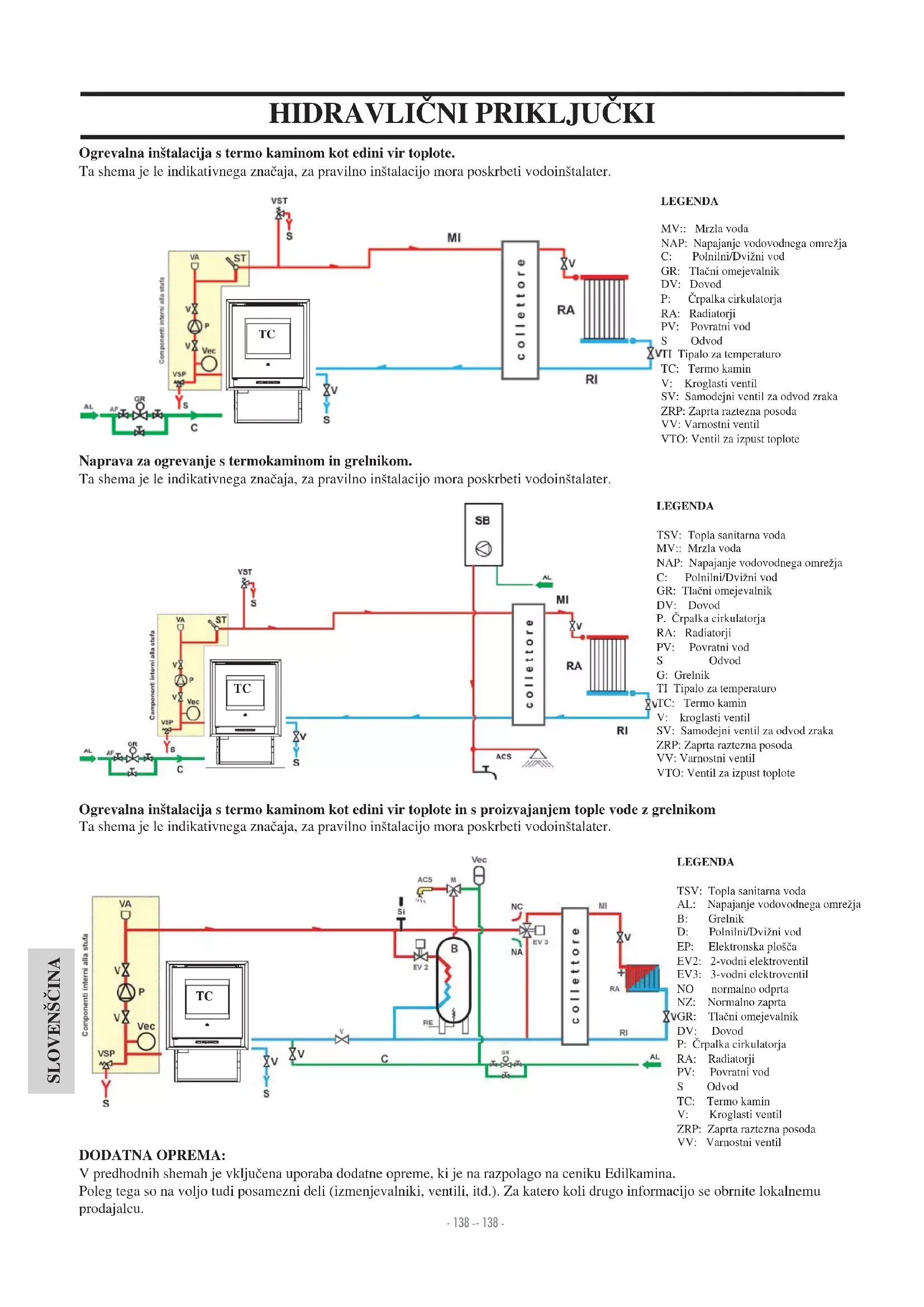
HIDRAVLIČNI PRIKLJUČKI
(le za Tehnični Center za Pomoč)
IDROPELLBOX NE SME NIKOLI DELOVATI BREZ VODE. DELUJE LAHKO S TLAKOM OD PRIBLIŽNO 1,5 barov.
VŽIG BREZ VODE LAHKO POŠKODUJE TERMO KAMIN.
Vodovodni priklop mora opraviti usposobljeno osebje, ki lahko izda izjavo o skladnosti Min. Odl. 37 ex zk.46/90. Upoštevajte predpise, ki veljajo v vaši državi.
OBDELAVA VODE
V vodo dodajte sredstva proti zmrzovanju, proti inkrustacijam in razjedanju. Če je trdota vode večja kot 35o F, dodajte mehčalec za vodo. Za druge ukrepe upoštevajte predpis UNI 8065-1989 (Obdelava vode v toplotnih inštalacijah gospodinjstev).
R: Povratni vod 3/4" moški
VV: Odvod varnostnega ventila 3/4" ženski
C: Dovod/Polnilni vod/moški
HIDRAVLIČNI PRIKLJUČKI
Ogrevalna inštalacija s termo kaminom kot edini vir toplote.
Ta shema je le indikativnega značaja, za pravilno inštalacijo mora poskrbeti vodoinštalater.

flowchart
graph LR
A["AL"] --> B["Component: interni alla strfa"]
B --> C["TC"]
C --> D["Collettore"]
D --> E["RI"]
E --> F["RA"]
F --> G["MT"]
G --> H["MI"]
H --> I["ST"]
I --> J["VST"]
J --> K["S"]
K --> L["VA"]
L --> M["ST"]
M --> N["VSP"]
N --> O["PC"]
O --> P["Vec"]
P --> Q["PA"]
Q --> R["VA"]
R --> S["ST"]
S --> T["MI"]
T --> U["ST"]
U --> V["MI"]
V --> W["MI"]
W --> X["MI"]
X --> Y["MI"]
Y --> Z["MI"]
Z --> AA["MI"]
AA --> AB["MI"]
AB --> AC["MI"]
AC --> AD["MI"]
AD --> AE["MI"]
AE --> AF["MI"]
AF --> AG["MI"]
AG --> AH["MI"]
AH --> AI["MI"]
AI --> AJ["MI"]
AJ --> AK["MI"]
AK --> AL["MI"]
AL --> AM["MI"]
AM --> AN["MI"]
AN --> AO["MI"]
AO --> AP["MI"]
AP --> AQ["MI"]
AQ --> AR["MI"]
AR --> AS["MI"]
AS --> AT["MI"]
AT --> AU["MI"]
AU --> AV["MI"]
Naprava za ogrevanje s termokaminom in grelnikom.
Ta shema je le indikativnega značaja, za pravilno inštalacijo mora poskrbeti vodoinštalater.

flowchart
graph TD
A["Componenti interni alla stfa"] --> B["VA"]
B --> C["VSP"]
C --> D["ST"]
D --> E["Collettore"]
E --> F["mi"]
F --> G["RA"]
G --> H["RI"]
H --> I["ACS"]
I --> J["VI"]
J --> K["SV"]
K --> L["V: Groplasti ventil"]
L --> M["ZRP: Zaprta raztezna posoda"]
M --> N["VV: Varnostni ventil"]
N --> O["VTO: Ventil za izpust toplote"]
style A fill:#f9f,stroke:#333
style B fill:#f9f,stroke:#333
style C fill:#f9f,stroke:#333
style D fill:#f9f,stroke:#333
style E fill:#ccf,stroke:#333
style F fill:#ccf,stroke:#333
style G fill:#ccf,stroke:#333
style H fill:#ccf,stroke:#333
style I fill:#ccf,stroke:#333
style J fill:#ccf,stroke:#333
style K fill:#ccf,stroke:#333
style L fill:#ccf,stroke:#333
style M fill:#ccf,stroke:#333
style N fill:#ccf,stroke:#333
style O fill:#ccf,stroke:#333
style P fill:#ccf,stroke:#333
style Q fill:#ccf,stroke:#333
style R fill:#ccf,stroke:#333
style S fill:#ccf,stroke:#333
style T fill:#ccf,stroke:#333
style U fill:#ccf,stroke:#333
style V fill:#ccf,stroke:#333
style W fill:#ccf,stroke:#333
style X fill:#ccf,stroke:#333
style Y fill:#ccf,stroke:#333
style Z fill:#ccf,stroke:#333
Ogrevalna inštalacija s termo kaminom kot edini vir toplote in s proizvajanjem tople vode z grelnikom
Ta shema je le indikativnega značaja, za pravilno inštalacijo mora poskrbeti vodoinštalater.

flowchart
graph TD
A["SLOVENŠČINA"] --> B["Componenti interni alla stufa"]
B --> C["TC"]
C --> D["PC"]
D --> E["VSP"]
D --> F["P"]
D --> G["Vec"]
G --> H["VA"]
G --> I["V"]
I --> J["ACS"]
J --> K["M"]
K --> L["SI"]
L --> M["NC"]
M --> N["EV 2"]
N --> O["BC"]
O --> P["RE"]
P --> Q["COLLETTORE"]
Q --> R["MI"]
R --> S["RA"]
S --> T["RI"]
T --> U["AL"]
U --> V["CL"]
V --> W["VE"]
W --> X["PE"]
X --> Y["EP: Elektronska plošča"]
Y --> Z["EV2: 2-vodni elektroventil"]
Z --> AA["EV3: 3-vodni elektroventil"]
AA --> AB["NO: normalno odprta"]
AA --> AC["NZ: Normalno zaprta"]
AA --> AD["GR: Tlačni omejevalnik"]
AD --> AE["DV: Dovod"]
AE --> AF["P: Črpalka cirkulatorja"]
AF --> AG["RA: Radiatorji"]
AG --> AH["PV: Povratni vod"]
AH --> AI["S: Odvod"]
AI --> AJ["TC: Termo kamin"]
AJ --> AK["V: Kroglasti ventil"]
AK --> AL["ZRP: Zaprta raztezna posoda"]
AL --> AM["VV: Varnostni ventil"]
DODATNA OPREMA:
V predhodnih shemah je vključena uporaba dodatne opreme, ki je na razpolago na ceniku Edilkamina.
Poleg tega so na voljo tudi posamezni deli (izmenjevalniki, ventili, itd.). Za katero koli drugo informacijo se obrnite lokalnemu prodajalcu.
NAVODILA ZA UPORABO
Pred vžigom.
Prvi vžig izvede le
tehnik CTP Edilkamin.
Obrnite se torej tehniku iz centra za tehnično pomoč (za dodatna pojasnila kontatkirajte vašega lokalnega prodajalca ali obiščite spletno stran www.edilkamin.com), ki bo izvedel potrebna umerjanja termo kamina glede na njegovo namestitev in vrsto uporabljenega peleta.
Poleg tega mora CTP:
- preveriti pravilno izvedbo hidravlične inštalacije, ki mora biti opremljena z varno raztezno posodo.
Obstoječa raztezna posoda peči NE zagotavlja primerne zaščite pred toplotnimi dilatacijami vode.
Inštalater mora po potrebi vgraditi dodatno raztezno posodo, na podlagi vrste naprave.
- termo kamin priklopite na električno omrežje in opravite prvi tehnični preizkus.
- napravo napolnite s pipo na dovodu (tlak ne sme biti višji kot 1,5 barov). Med polnjenjem
na dovodu (tlak ne sme biti višji kot 1,5 barov). Med
polnjenjem izpustite zrak iz črpalke in iz izpustne pipe
Pozor:
Pri prvem vžigu izpuste zrak/vodo z ročnimi ventili (V), ki se nahajata nad kotlom.
Glej sliko ob strani.
Postopek ponovite tudi prve dni delovanja termo kamina in tudi v primeru, da je bila naprava deloma napolnjena. Zrak v cevovodih ne omogoča dobro delovanje peči.
Med prvimi vžigi nastane vonj po laku, ki v kratkem času izgine.
Pred vžigom je potrebno preveriti:
-pravilno vgradnjo
-električno napajanje
-Zapiranje vrat, ki morajo biti samozaporna
- čistost lijaka
- Napis na prikazovalniku stand-by-mirovanje (nastavljena ura in temperatura).
1% Pri proizvajanju Tople Sanitarne Vode, se moč grelnikov začasno zmanjša.

text_image
V VPOZOR
ko izpustite zrak preko ventilov (V) lahko pride do izlitja vode na elektronsko ploščo ali na druge električne dele, kar lahko poškoduje uporabnika in napravo. Zato “usmerljivi” odvod ventilov vedno namestite proti prednji strani in poskrbite, da voda ne bo zmočila električnih delov.

IDROPELLBOX je izdelan in programiran za zgorevanje lesnega peleta premera 6 mm.
Peleti so cilindrični koščki sestavljeni iz prešanih lesnih odpadkov, ki jih povezuje v lesu vsebovana snov.
Peleti so pakirani v 15 kg vrečah.
Da ne bi poškodovali delovanja tremo kamina
NE uporabljajte drugačnega goriva.
Uporaba drugačnega goriva (tudi polen), ki jo lahko dokaže laboratorijska analiza, povzroča prenehanje garancije. Edilkamin je projektiral, testiral in programiral vse svoje izdelke, da bi zagotovil čim boljši učinek z uporabo peletov z naslednjimi značilnostmi:
- premer 6 milimetrov;
- največja dolžina: 40 mm
- največja vlaga: 8 %
- toplotna moč: vsaj 4300 kcal/ kg
Uporaba peleta, ki predstavja drugačne značilnosti zahteva specifično umerjanje termo kamina, kot jo izvede tehnik CTP pri prvem vžigu.
Uporaba neustreznega peleta lahko zmanjša toplotni učinek in razna nedelovanja kot so zamašitve, mazanje stekla, slabo zgorevanje peletov. O kakovosti peleta se lahko tudi sami prepričate z enostavnim preverjanjem:
kakovostni peleti: mora biti gladek, imeti enakomerno dolžino, nizko vsebnost prahov. Nekakovostni pelet: predstavlja vzdolžne in vodoravne razpoke, visoko vsebnost prahov, različno dolžino in umazane delce.
NAVODILA ZA UPORABO
Sinoptična plošča

Za vžig in ugašanje (držite pritisnjeno za 2"), zapustite meni med programiranjem

za dostop v meni med programiranjem

poveča nastavljeno moč

zniža nastavljene moči

tipka polnitve peletov/rezerva)
z enkratnim pritiskom termo kamin shrani v spomin količino napolnjenega peleta 15 kg vreče, kar omogoča enakomerno praznjenje peleta do rezervne količine.

Tipka za nastavljanje grelnika
omogoča upravljanje sekundarnega sistema, na primer grelnika.
Na desni strani prikazovalnika (če je vgrajeno tipalo grelnika) lahko kaže temperaturo možnega zunanjega grelnika (akumulacijske naprave), s pritiskom tipke “grelnik” se pojavijo nastavljene vrednosti. Če ne priklopite tipala grelnika, so na zaslonu pojavijo pomišljaji, namesto vrednost temperature --- °C.

text_image
Polnitev peleta/rezerva grelnik Prikazovalnik: sprejemnik naprave na daljinsko upravljanje PrikazovalnikPolnitev podajalnega polža.
Če se zalogovnik popolnoma izprazni, je tudi polžni transporter prazen. Pred vžigom ga torej najprej napolnite kot spodaj opisano: istočasno pritisnite tipki +/- na napravo za daljinsko upravljanje za nekoliko sekund. Na prikazovalniku se pojavi napis “Polnjenje”.
V zalogovniku ostane po navadi nekoliko peletov, ki jih podajalni polž ne utegne črpati.
Enkrat mesečno posesajte tudi zalogovnik, da odstranite odvečne prašne delce.
Samodejni vžig
Ko je termo kamin v mirovanju, s pritiskom za 2 “ tipke 0/1 na sinoptični plošči ali na napravi za daljinsko upravljanje sprožite postopek vžiga. Pojavi se napis Zagon in začne se odštevanje sekund (1020) do vžiga.
Vžiga se kljub temu ne odvija v predhodno določenem času: čas vžiga je namreč samodejno krajši, će elektronska plošča zazna, da so nekateri preizkusi bili uspešni.
Po približno 5 minutah nastane plamen.
Ročni vžig (pri neuspešnem vžigu)
Če je temperatura nižja od 3°C in električni upor se ne segreje dovolj ali če upor začasno ne deluje, lahko prižgete termo kamin s hepo kocko ali s hepo tabletkami.
V zgorevalni lijak vstavite gorečo hepokocko, zaprite dobro vrata in pritisnite 0/1 na sinoptični plošči ali na napravi za daljinsko upravljanje.
NAČIN DELOVANJA
Delovanje preko sinoptične plošče/naprave za daljinsko upravljanje. Če termo peč deluje ali miruje na sinoptični plošči lahko:
- s pritiskom tipke +/- lahko zvišate oz. znižate temperaturo vode.
Lahko prikažete (če je priklopljen na tipalo grelnika) temperaturo možnega zunanjega grelnika/akumulacijske naprave; s pritiskom tipke “grelnik” se pojavijo nastavljene vrednosti. S pritiskom tipk +/- med prikazovanjem nastavitev grelnika, spreminjate nastavljene vrednosti. Če ni vgrajeno tipalo grelnika se namesto temperature prikažejo pomišljaji (--.-° C).
NAVODILA ZA UPORABO
Izklop
Ko peč deluje, lahko termo kamin izklopite s pritiskom tipke 0/1 za 2", na prikazovalniku se pojavi napis "OFF" (za 10 minut). Med izklopom:
- peleti prenehajo padati iz zalogovnika
- črpalka vode še naprej deluje.
- ventilator dimnih plinov deluje z največjo hitrostjo
Med izklopom naprave nikoli ne izklopite iz električnega omrežja.
Opomba: Cirkulator vrti dokler se temperatura vode ne zniža pod 40°C.
Nastavitev ure
S pritiskom za 2" tipke MENI in z listanjem tipke +/- sledite na prikazovalniku navodilom za dostop do MENIJA "URA". Tako lahko nastavite uro, ki je vgrajena v elektronski plošči.
Če še enkrat pritisnete tipko MENI, se zaporedoma prikažejo naslednji podatki, ki jih lahko po želji nastavite:
dan, mesec, leto, ura, minute, dan v tednu.
Napis “shrani podatke” potrdite s tipko MENI, s katero lahko preverite pravilnost zbranih nastavitev, preden jih shranite (na prikazovalniku se pojavi napis “Shranjeno”).
Dnevno programiranje tedenskih vklopov in izklopov
S pritiskom za 2 sekundi tipke MENI na sinoptični plošči ali na napravi za daljinsko upravljane sprožite časovno nastavljanje; s pritiskom tipke + dostopate do časovnega tedenskega nastavljanja, ki se na prikazovalniku pojavi z napisom “Progam ON/OFF”. 21/2/325
Časovno nastavljanje omogoča določeno število dnevnih vklo-pov in izklopov (do največ tri na dan) za vsak dan v tednu.
S tipko “MENI” potrdite nastavitve; pojavijo se naslednje možnosti:
- No progr (ni nastavljenih programov)
- dnevni program (en nastavljeni program za vse dni)
- tedenski program (posebne nastavitve za posamezni dan).
Zgornje možnosti listajte s tipkama +/-.
Potrdite s tipko MENI opcijo “dnevni program”: nato lahko izberete število programov (vklopov/izklopov), ki jih lahko termo kamin izvede v enem dnevu.
Če pritisnete opcijo “dnevni program”, bo nastavljen/i program/i isti za vse ostale dneve v tednu.
S pritiskom tipke + se pojavijo naslednji napisi:
- No progr
-progr. št. 1 (1 vklop in 1 izklop dnevno)
-progr. št. 2 (idem), progr. št. 3 (idem)
Pritisnite isto tipko za prikaz obratnega vrstnega reda.
Če izberete 1. program se prikaže ura vklopa. Na prikazovalniku se pojavi napis 1 Acceso (vklop) ura 10,30; s pritiskom tipke
+/- spremenite uro, nato potrdite s tipko MENI.
Na prikazovalniku se pojavi napis 1 Acceso (vklop) minute 10,30; s tipko +/- spremenite minute in jih potrdite s tipko MENI.
Z istim postopkom nastavite uro za izklope.
Nastavljene urnike potrdite s tipko MENI, na prikazovalniku se pojavi napis “Shranjeno”. Ob potrditvi “teden. program” izberete lahko dan, za katerega je potrebno izvesti časovno nastavljanje urnika:
1 pon; 2 tor; 3 sre; 4 čet; 5 pet; 6 sob; 7 ned
Potem ko ste izbrali dan z listanjem tipke +/-, lahko nadaljujete z nastavljanjem na isti način kot za “dnevno program” in za vsak dan izberete število in čas vklopov oziroma izklopov.
Če storite napako lahko s pritiskom tipke 0/1 na prikazovalniku v katerem koli trenutku zapustite programiranje, ne da bi shranili podatke, pojavi se napis “Shranjeno”. Če zmanjkajo peleti v zalogovniku, delovanje termo kamina se bo zaustavilo, pojavi se napis “Stop /plamen”.
Rezervni sistem peletov
Termo peči so opremljene z elektronsko funkcijo za zaznavanje količine peletov v zalogovniku.
Sistem za zaznavanje količine peletov, ki je vgrajen v elektronski plošči zaznava neizgorelo količino - kg- peletov v zalogovniku.
Za pravilno delovanje sistema je pomembno, da pri 1. vžig (ki ga izvedete tehnik pooblaščenega centra Edilkamin) se izvede tudi naslednji postopek.
Pred uporabo sistema za zaznavanje peletov napolnite zalogovnik z vrečo peletov; s prvim popolnim zgorevanjem le-teh izvede termo kamin krajši tehnični preizkus sistema. Torej napolnite zalogovnik s 15 kg vrečo pelet.
Pritisnite enkrat tipko rezerva; vrednost (15 kg) bo shranjena v spomin.
Od tega trenutka dalje se na zaslonu prikaže vrednost preostale količine peleta v kg (15...14...13).
Ob vsaki polnitvi vstavite pravilno vrednost dodanih peletov.
Podatek o količini peletov (15 kg) shranite v spomin s pritiskom tipke “Polnitev peletov” (carico pelet); pri različni vrednosti uporabite meni “riserva pelet” (rezerva peletov) kot spodaj opisano:
pritisnite za 2" tipko MENI dokler se pojavi SETTAGGI (nastavitve).
Če tipko +/- zaporedoma pritisnete, se pojavi napis Riserva pellet (Rerzerva peletov).
Če potrdite s tipko MENI se pojavi količina peletov + privzeta polnitev 15 kg, vrednost, ki jo lahko spremenite s tipko +/-.
Če v zalogovniku zmanjka peletov, se peč zaustavi, pojavi se napis Stop/Plamen.
Spreminjanje polnitve peletov (le po priporočilu CTP)
Če na napravi za daljinsko upravljanje za dve sekundi pritisnete na tipko “M”, z listanjem tipke “+” in “-” dostopate do napisa ADJ pellet. S potreditvijo te funkcije s tipko meni dostopate do nastavljanja doziranja peletov, če zmanjšate nastavljeno vrednost zmanjšate tudi količino doziranja peletov, če pa povečate se bo samodejno povečala tudi črpana količina peletov.
Ta funkcija je koristna tudi v primeru uporabe drugačne vrste peletov, kar zahteva spremembo nastavljene vrednosti polnjenja.
Če ta sprememba podatkov o vrednosti ni zadostna, se obrnite pooblaščenemu CTP Edilkamin, ki bo izvedel pravilne nastavite delovanja.
Opomba o spremenljivosti plamena:
spremenljivost plamena je odvisna od vrste peletov, od same naravne spremenljivosti plamena pri trdnem gorivu, od čiščenja zgorevalnega lijaka, ki ga termo kamin sam opravlja (OPOM-
BA: uporabnik mora vseeno tudi sam očistiti termo kamin, le ko je povsem ohlajen).
NAVODILA ZA UPORABO
ELEKTRONSKA OBTOČNA ČRPALKA
Vaš izdelek je opremljen z obtočno črpalko, ki jo poganja elektronski motor.
Elektronski pregled učinkovitosti
a) Način kontrole Δp - c
V tem režimu, elektronski pregledovalnik zadržuje proizveden diferencialni tlak črpalke na nastavljeno vrednost Hs.
c) Postopek odzračevanja
Ta postopek omogoča odstranitev zraka iz vodnega tokokroga.
Po ročni izbiri načina "AIR" bo črpalka 10 minut izmenično samodejno delovala med najvišjo in najnižjo hitrostjo.
Po končanem postopku se bo obtočna črpalka postavila na predhodno nastavljeno hitrost.
Po tem je možno izbrati želen način delovanja.

| LED POMEN STATUS DELOVANJA VZROK POMOČ | ||||
| Osvetljen z zeleno lučko | Črpalka v delovanju Črpalka deluje glede na svojo nastavitev | Normalno delovanje | ||
| Hitro utripanje z zeleno lučko | Črpalka deluje 10 minut v funkciji odzračevanja. Nato je potrebno nastaviti želeno moč. | Normalno delovanje | ||
| Utripanje z rdečo/zeleno lučko | Črpalka je pripravlje-na na delovanje ampak se ne vrti | Črpalka se samostojno vrteti začne vrteti takoj ko napaka ni več prisotna | - Prenizeka napetostU < 160VAli previsoka napetostU > 253V- Previsoka temperatura modula, temperatura motorja je previsoka | - Preverite napajalno napetost195V < U < 253V- Preverite temperaturo tekočine in okolja |
| Utripa z rdečo lučko | Črpalka ne deluje Črpalka se ne vrti (blokirana) | Črpalka se ne zažene samostojno | Zamenjajte črpalko | |
| LED ugasnjen | Ni napajalne nape-tosti | Elektronika nima napetosti | - Črpalka ni priključena na napa-jalno napetost- LED je pokvarjen- Elektronika je pokvarjena | - Preverite kablovsko povezavo- Preverite ali črpalka deluje- Zamenjajte črpalko |
NAVODILA ZA UPORABO
NAPRAVA NA DALJINSKO UPRAVLJANJE
Potrebna je za upravljanje vseh funkcij; njeno delovanje omogočite tako, da jo držite obrnjeno proti termo kaminu. Za dodatna pojasnila se obrnite Centru za Tehnično Pomoč.

Nova naprava na daljinsko upravljanje omogoča intuitivno časovno nastavljanje in enostavno uporabo:
- pri vžganem termo kaminu je možno z naprave za daljinsko upravljanje nastaviti en odloženi izklop med 1 in 12 urami; na prikazovalniku sinoptične plošče se pojavi manjkajoči čas do nastavljenega izklopa.
- pri ugašenem termo kaminu je možno z naprave za daljinsko upravljanje nastaviti en odloženi vklop med 1 in 12 urami; na prikazovalniku sinoptične plošče se pojavi manjkajoči čas do nastavljenega vklopa.
- Nastavljanje : časovnik nastavite kot opisano:
a) pritisnite tipko "A", na prikazovalniku se pojavi ikona ?? in potrdite dostop do programiranja z "Easy timer" b) s tipkama +/- nastavite število želenih ur, na primer

c) obrnite daljinec proti spremjemniku, ki je na sinoptični plošči d) potrdite programiranje s tipko “A” za nekoliko sekund; ikona =? se ugasne, pojavi se napis o manjkajočem času do programiranja “Easy timer” na sinoptični plošči.
Prikaz tipk in prikazovalnika:
: za vklop in izklop
+/- : povečanje / zmanjšanje različnih vrednosti A : tipka dostop do programiranja “EASY TIMER” M : tipka za prikazovanje/nastavljanje temperature (Set 70°C)
Kaže prenos podatkov z naprave na daljinsko upravljanje v ploščo.
Zaklenjena tipkovnica (pritisnite tipki A in M istočasno za nekaj sekund za sprostitev oz. zaklepanje tipkovnice)
Prazna baterija (3 alkalne baterije tipa AAA mini stilo)
Kaže nastavljanje vklopa/izklopa v programu "EASY TIMER"
za dostop do menija med programiranjem. Kaže zaznano sobno temperaturo na napravi za daljinsko upravljanje (med tehnično konfi guracijo naprave za daljinsko upravljanje kaže vrednosti nastavljenih parametrov).
Vklopljena ikona: termo peč je v fazi vžiga/delovanja
Kaže, da termo kamin deluje v samodejni izbiri; kazalnik
nastavljanja naprave za daljinsko upravljanje za termo kamin na pelete/vodo
c) programiranje prekinete tako, da ponovite postopke iz točk a), b), c), d) in nastavite število ur vrednosti “00H”
ZAKLEPANJE TIPKOVNICE

Tipkovnico lahko zaklenete, če ne želite da se sprožijo neželene funkcije.
Z istočasnim pritiskom tipk A in M se prižge simbol ključa, kar potrdi, da je tipkovnica bila zaklenjena.
Tipkovnico sprostite s ponovnim pritiskom tipk A in M istočasno.
OPOZORILO O PRAZNI BATERIJI
Vklopljena ikona baterije kaže, da so baterije naprave za daljinsko upravljanje skoraj prazne in jih je potrebno nadomestiti z isto vrsto (siza AAA 1,5 V).
- Za daljinec ne uporabljajte skupaj nove in rabljene baterije. - Ne vstavljajte baterije različnih znamk in vrst, ker vsaka predstavlja svoje značilnosti. - Ne vstavljajte hkrati navadne in polnilne baterije; - Ne vstavljajte alkalnih baterij in baterij cink-oglje, ker to lahko poškoduje napravo ali pride do izlitja tekočine.
VZDRŽEVANJE
Pred kateri koli posegom vzdrževanja napravo izklopite iz električnega omrežja.
Pred vžigom talilni lonček skrbno posesajte.
Če je vžig neuspešen, NE poskusite znova, dokler niste povsem izpraznili talilnega LONČKA.
Pozor: NEIZGORELI PELET IZ LONČKA NE VSTAVLJAJTE ZNOVA V ZALOGOVNIK.
Redno vzdrževanje je bistvenega pomena za dobro delovanje termo peči.
Termo peč signalizira sporočilo “°C dimni plini/visoka” ali “Vzdrže_vanje??””, če je potrebno dodatno čiščenje.
Pred tem napisom se pojavi še napis "Očistiti - nad."
NEREDNO VZDRŽEVANJE NE dovoljuje regularnega delovanja termo kamina.
Morebitne težave, ki nastanejo zaradi ne-vzdrževanja povzročijo razveljavitev garancije.
OPOMBA:
Ob prvem vžigu, nastavi CTP vrednost kilogramov porabljenih peletov, potem se pojavi napis “SERVICE UTE”. Termo kamin navadno deluje, ampak uporabnik mora skrbno opraviti vzdrževanje kot spodaj opisano in kakor mu je tehnik CTP razložil ob prvem vžigu.
Napis na prikazovalniku izgine po opravljenem vzdrževanju, s pritiskom tipke grelnik za vsaj 5 sekund.
DNEVNO VZDRŽEVANJE
To opravite, ko je peč ugašena in izklopljena iz električnega omrežja
Peč očistite s sesalcem (glejte pod naslovom dodatna oprema str. 148), postopek čiščenja traja le par minut.
Odprite desna vrata, izvlecite zgorevalni lijak (1 - s. A) in ostanke stresite v predal za pepel (2 - sl. B).
odstranite umazanijo iz talilnega lončka z lopatico, očistite tudi vse odprtine.
NEIZGORELIH PELETOV NE VSTALJAJTE PONOVNO V ZALOGOVNIK.
Izvlecite in izpraznite predal za pepel (2 - s. B) v nevnetljivo posodo (v pepelu je lahko še žar).
Znotraj kurišča posesajte predel, v kateremu nastane ogenj in predel okrog zgorevalnega lijaka, v katerega pada pepel.
Posesajte tudi talilni lonček, njegove robove in ohišje.
Če je potrebno očistite tudi steklo (ohlajeno)
NIKOLI NE POSESAJTE TOPLEGA PEPELA, ker lahko poškodujete sesalnik in povzročite požar.

TEDENSKO VZDRŽEVANJE (slika na naslednji strani)
Kurišče očistite potem, ko ste odstranili predal za pele (2 - slika C) in ploščo dimnih obratov (3 - slika C).
Posesajte tudi prostor obratov dimnega plina (4 - slika C).
Očistite kanal dimnih plinov na omelih tako, da premikate navzgor in navzdol kovinske ročica (6 slika D).
Očistite zgorevalno komoro in previdno tudi ventilator dimnih plinov (5 - slika C).
Očistite kanal dimnih plinov kot spodaj opisano:
odprite zunanja vrata in sprednji del vrat, snemite vse tri vijake in odprite kontrolno loputo dimnega kanala (7 - slika E) in pose- sajte ostanke pepela.
Količina pepela je odvisna od vrste uporabljenega peleta in vrste naprave.
Opomba:
1) PO TEM POSTOPKU PREVERITE, DA JE KONTROLNA LOPUTA USTREZNO ZAPRTA
2) Če ne izvedete tega čiščenja, se delovanje peči lahko zaustavi.
VZDRŽEVANJE

text_image
fig. C 2 3 4 4 5
SEZONSKO VZDRŽEVANJE (izvede CTP - pooblaščeni center za tehnično pomoč Edilkamin)
Pred kateri koli posegom vzdrževanja, napravo izklopite iz električnega omrežja
Splošno notranje in zunanje čiščenje
Skrbno čiščenje izmenjevalnih cevi
Skrbno čiščenje talilnega lončka in njegovega ohišja z odstranjevanjem pepela
Čiščenje ventilatorjev, preverjanje mehanskih in pritrdilnih elementov.
Čiščenje dimnega kanala (zamenjava tesnil na ceveh) in predela ventilatorja za izpust dimnih plinov.
Pregled raztezne posode
Pregled in čiščenje črpalke.
Pregled tipal
Pregled in po potrebi zamenjava baterije ure v elektronski plošči.
Čiščenje, preverjanje in odstranjevanje pepela iz predela, v kateremu se nahaja upor za vklop, po potrebi zamenjava le-tega.
Čiščenje/preverjanje sinoptične plošče.
Pregled električnih kablov, priključkov in napajalnega kabla
Čiščenje zalogovnika in preverjanje pritrdilnih elementov skupaj s podajalnim polžem-redukcijskim motorjem
Pregled in po potrebi zamenjava tesnila na vratih
Funkcionalni tehnični preizkus: polnitev polža, vklop, delovanje za 10 minut in izklop.
Opomba:
1) Neopravljeno vzdrževanje povzroča razveljavitev garancije.
2) V primeru pogoste uporabe peči, priporočamo čiščenje dimne cevi vsake 3 mesece.
POZOR !!!
Po opravljenem rednem čiščenju poskrbite, da USTREZNO položite zgornji del lijaka (A) (slika 1) na spodnji del (B) (slika F), drugače lahko pride do nedelovanja termo kamina. Torej pred vžigom je potrebno preveriti točno namestitev elementov lijakov, kot prikazano na sliki (slika G).
Če pride do napake, se termo kamin samodejno ustavi s postopkom izklopa in na zaslonu se pojavi napis o razlogu izklopa (glejte spodaj tudi možna opozorila).
Naprave nikoli ne izklopite iz električnega omrežja med fazo izklopa. Če je prišlo do zaustavitve pri delovanju, izvede termo kamin pred ponovnim vklopom postopek izklopa (10 minut z zvočnim signalom), nato pritisnite tipko 0/1.
Ne vklopite peči, dokler niste ugotovili razlog zaustavitve in OČISTILI/IZPRAZNILI talilni lijak.
ZVOČNA OPOZORILA O MOREBITNIH RAZLOGIH ZAUSTAVITVE IN POPRAVA:
1) Opozorilo: PTC H2O_GUASTA
Napaka: izklop zaradi pokvarjenega ali izklopljenega tipala za zaznavanje temperature vode.
Poprava: - preverite priključek tipala na kartici.
- preverite delovanje s pomočjo tehničnega preizkusa pri ohlajenem termo kaminu (se prižge, će senzor za obrate ventilatorja dimnih plinov zazna napako).
2) Opozorilo: Kontrola/ventilatorja (se prižge, će senzor obratov ventilatorja na odvodu dimnih plinov zazna napako).
Napaka: Izklop zaradi zaznavanja napake pri obratih ventilatorja dimnih plinov.
Poprava: - preverite delovanje ventilatorja dimnih plinov (priključek senzorja za obrate) (CTP)
- preverite čistost dimnega kanala
-preverite električno inštalacijo (ozemljitev)
- preverite delovanje elektronske plošče (CTP)
3) Opozorilo: Stop/Plamena (sproži se, ko termočlen zazna nižjo temperaturo dimnih plinov
kot nastavljeno in jo razume kot pomanjkanje plamena)
Napaka: Izklop zaradi pada temperature dimnih plinov
Plamen lahko zmanjka ker
-preverite pomanjkanje peletov v zalogovniku
- preverite, če je prevelika količina peletov zadušila plamen, preverite kakovost peletov (CTP)
- preverite, če se je vklopl varnostni termostat (manj pogosto, ker to pomeni, da je prišlo do preseganja
temperature dimnih plinov (CTP))
4) Opozorilo: Zaustavitev AF/NO Zagon (sproži se, če v roku 15 minut ne nastane plamen oziroma, če ni bila dosežena potrebna temperatura za zagon).
Napaka: Izklop zaradi nepravilne temperature dimnih plinov v fazi vklopa.
Razlikovati je treba dva sledeča primera:
Poprava: Preverite naamestitev in čistost talilnega lončka delovanje upora za vklop (CTP)
sobno temperaturo (če nižja od 3°C uporabite hepokocko) in vlago.
Poskusite z vžigom s hepo kocko (glejte stran 140).
Poprava: Preverite
delovanje termočlena (CTP)
temperaturo pri zagonu, ki je nastavljena z delovnimi parametri (CTP)
5) Opozorilo: Pomanjanje/Energija ni defekt termo kamina.
Napaka: izklop zaradi pomanjkanja električne energije.
Poprava: preverite električni priključek in pomanjkanje električne napetosti.
6) Opozorilo: Okvara/TC (Guasto/TC) (se sproži, če je termočlen v okvari oziroma izklopljen)
Napaka: izklop za termočlen v okvari oziroma izklopljen termočlen
Poprava: Preverite
priključek termočlena na plošči.
delovanje pri tehničnem preizkusu (CTP) pri ugasnjenem termo kaminu.
7) Opozorilo: °C dimni plini/visoka (fumi/alta) (izklop zaradi previsoke temperature dimnih plinov)
Napaka: Izklop zaradi preseganja najvišje temperature dimnih plinov.
za tip peletov se posvetite s CTP
nedelovanje pri odvodu dimnih plinov (CTP)
zamašen dimni kanal, nepravilno vgrajen (CTP)
nedelovanje redukcijskega motorja (CTP)
ni zračnega priključka v prostoru vgradnje.
NASVETI ZA ODPRAVO MOREBITNIH NAPAK
8) Opozorilo: ALLARM TEMP H20 (se sproži, če je termočlen v okvari oziroma izklopljen)
Napaka: izklop, ker je temperature vode višja od 90°C.
Previsoka: temperatura je lahko odvisna od:
premajhne velikosti naprave: CTP mora usposobiti funkcijo ECO
zamašitev: očistite izmenjevalne cevi, talilni lonček in odvod dimnih plinov.
se sproži, će senzora za pretok zraka zazna nezadostno količino zgorevalnega zraka.
9) Opozorilo: Verific/flu. Zrak: (se sproži, ko senzor zračnega pretoka zazna nezadostno količino zgorevalnega zraka).
Napaka: Izklop zaradi podtlaka.
Pretok zraka je lahko nezadosten v naslednjih primerih:
- v primeru, da so vrata odprta oz. niso dobro zatesnjena (na primer tesnilo)
- težava pri vsesavanju zraka oz odvajanju dimnih plinov talilni lonček je zamašen senzor za pretok je umazan
(očistite ga s suhim zrakom)
Preverite tudi prag senzorja za pretok zraja (Informirajte se pri CTP glede parametrov).
Alarm depresije se lahko pojavi tudi med prvim vžigom.
10) Opozorilo: “Control. Batteria”
Napaka: Delovanje peči se ne zaustavi, na zaslonu se pa pojavi napis.
Poprava: Zamenjajte zaščitno baterijo na plošči (CTP).
11) Napaka: slabo delovanje naprave za daljinsko upravljanje
Poprava: stopite k sprejemniku termo kamina preverite in po potrebi nadomestite baterijo
12) Napaka: Sinoptična lošča je izklopljena:
Poprava: preverite priključek napajalnega kabla
preverite varovalko (na napajalnem kablu)
reverite priključek flat kabla k sinoptični plošči
13) Napaka: Voda ni dovolj topla:
Poprava: čistite izmenjevalec v kurišču
OPOMBA
Vsa opozorila ostajajo vidna na zaslonu dokler na napravi za daljinsko upravljanje ne pritisnete na tipko 0/1.
Priporočamo, da peč ne zaženete, dokler niste odpravili napake.
Pomembno je, da CTP sporočite opozorila iz zaslona.
KONTROLNI SEZNAM
Kot dodatni informativna priloga k tehnični shemi
Vgradnja in montaža
Zagon izvede pooblaščen CTP, ki izda garancijsko izjavo in dokument o vzdrževanju
Dimni kanal lahko ima: največ 2 cevna loka
, ki sta lahko največ dolga: 2 metra vodoravno
dimnik izven območja, v katerem obstaja nevarnost povratnega toka
cevi za odvod so iz ustreznega materiala (priporočamo inox jeklo)
pri pretoku možnih vnetljivih materialov (na primer les) so bila upoštevana vsa varnostna merila
ki preprečijo nastajanje požarov.
Uporaba
vrata so tesno zaprta
Zgorevalni lijak je primerno vstavljen v ustrezen prostor
SPOMNITE SE, DA MORATE PRED VŽIGOM ZGOREVALNI LIJAK SKRBNO POSESATI
Če je vžig neuspešen, NE poskusite znova, dokler niste povsem izpraznili talilnega LONČKA
POGOSTA VPRAŠANJA IN ODGOVORI
Odgovori na vaša vprašanja so spodaj na kratko opisani; več informacij o tem je na voljo na drugih straneh.
1) Kaj je potrebno pripraviti pred vgradnjo termo kamina =
Odvod dimnih plinov s premerom vsaj 80 mm.
Zračni priključek, ki je priklopljen na zunanjost (glej stran 9).
Odvod v kanalizacijo za nadtlačni ventil 34 " G.
Priključek za polnjenje 34 " G.
Električna inštalacija z magneto termičnim stikalom 230 V +/- 10%, 50 Hz v skladu z veljavnim standardom
(ocenite razdelitev med primarno in sekundarno inštalacijo)
2) Lahko termo peč deluje brez vode?
Ne. Delovanje brez vode lahko poškoduje peč.
3) Lahko priključim dvižni in povratni vod neposredno na radiator?
Ne, kot za kateri koli drugi kotel, je potrebno priključek izvedeti na kolektor, od koder bo voda porazdeljena v druge radiatorje.
Možna je tudi pridobitev tople sanitarne vode ob upoštevanju delovne moči termo kamina in hidravlične inštalacije.
5) Lahko odvod dimnih plinov vgradim neposredno v steno?
Ne, priključek za odvod dimnih plinov mora biti izveden po standardu UNI 10683, torej doseči strešno sleme; za dobro delovanje je potrebno izdelati navpičen del dimne cevi, ki bo dolg vsaj 1,5 m; to zaradi tega, da v primeru izpada električne energije ali vetra, ne nastane manjša količina dima v prostoru, v katerem je termo kamin vgrajen.
6) Je potreben zračni priključek v prostoru vgradnje?
Da, zaradi črpanja novega zraka, ki ga termo kamin uporablja za zgorevanje; dimni ventilator črpa iz prostora zrak in ga dovaja v zgorevalni lijak.
7) Kaj moram nastaviti na prikazovalniku termo kamina?
Želeno temperaturo vode; termo kamin regulira moč, da bi ohranil oz. pridobil nastavljeno temperaturo.
Pri manjših napravah je možno nastaviti način delovanja, ki predvideva vklope in izklope na podlagi dosežene temperature vode.
8) Pred vsakim vžigom, ko je termo kamin ugašen in ohlajen.
POTEM, KO STE OČISTILI IZMENJEVALNE CEVI
s pomočjo kovinskih ročic na dimnem kanalu (glej str. 144).
9) Lahko uporabljam drugačno gorivo namesto peletov?
Ne. Termo kamin je izdelan za zgorevanje lesnega peleta s premerom 6 mm, drugi material lahko napravo poškoduje.
OPREMA ZA ČIŠČENJE NAPRAVE

Glass kamin
koda 155240
Služi čiščenje
keramičnega stekla.

Služi čiščenju kurišča.