S4 Explorer - Depurador Ghibli - Manual de uso y guía de instrucciones gratis
Encuentra gratis el manual del aparato S4 Explorer Ghibli en formato PDF.
Preguntas frecuentes - S4 Explorer Ghibli
Descarga las instrucciones para tu Depurador en formato PDF gratis! Encuentra tus instrucciones S4 Explorer - Ghibli y toma tu dispositivo electrónico nuevamente en la mano. En esta página están publicados todos los documentos necesarios para el uso de su dispositivo. S4 Explorer de la marca Ghibli.
MANUAL DE USUARIO S4 Explorer Ghibli
ESDATOS IDENTIFICATIVOS
Los datos de identificacion y lamarca "CE"de laquina se encuentran sobre la plac (1) situada debajo del panel de mandos.
Se recomienda(transcribir elmodelo yel numero de matricula de laquina en la tabla inferior

DADOS IDENTIFICATIVOS/TECNICOS
(Traducción de las instrucciones originales)
PT
Portugues PT-1
Peso con batterie 328 kg
13) Ciclo automatico "ALL IN ONE"
14) Pulsante SETUP/ENTER
8) Suction activation button 16)

14) SETUP/ENTER Button
Diametre / pad / nombre 360 mm / 14" x 2
5) ON/OFF pompe solution
14) Bouton SETUP/ENTER
14) Taste SETUP/ENTER
Le agradecemos por haber elegido este producto, estamos seguros que le ayudar a mantener limpio sus ambientes.
La fregadora-secadora de sueños que Usted ha adquirido ha sido disnada para satisfacer sus exigencias periodicas en关键时刻 de uso y confiabilidad.
Somos conscientes que para que un buen producto perdure en el tiempo requisere de continuasactualizaciones que satisfagan lasexpectativasdequiendiariamentelousa. Nosotrosesperamoscontar con Usted no solo como paciente, sino como el socio que transmite sus opiniones y sus ideas producto de la experiencia que en este sentido ha adquirido.
Indices
Datasétécnicos ES-3
1.1 INTRODUCCION.. ES-4
1.1.a - Finalidad del manual.. ES-4
1.1.b - Consulta del manual ES-4
1.1.c - Lectura de los symbolos presentes en el manual ES-4
1.1.d - Terminos convenciones ES-4
1.2 ADVERTECIAS GENERALES ES-4
1.2.a - Cualificacion del personal ES-4
1.2.b - Posicion del operador ES-5
1.2.c - Ropa de seguridad en el trabajo ES-5
1.2.d - Advertencias generales antes del uso ES-5
1.2.e - Advertencias generales cuando se usa laquina ES-5
1.2.f - Advertencias generales sobre las baterias ES-5
1.2.g - Advertencias generales durante el mantenimiento ES-5
1.2.h - Advertencias generales en caso de incendio ES-6
1.2.i - Parada de laquina por长大o periodo ES-6
1.3 USO CONTEMPLADO DE LA MAQUINA ES-6
1.4 USO NO CONTEMPLADO DE LA MAQUINA ES-6
1.4.a - Zonas con riesgo de explosiOn ES-6
1.5 DESINSTITUCION Y TRATAMENTO COMO RESIDUO DE LA MAQUINA ......... ES-6
1.6 NORMATIVAS DE REFERencia ES-6
2.1 DESEMBALAJE ES-7
2.1.a - Equipamento de laquina ES-7
2.1.b - Instalación de las baterías ES-8
2.1.c - Descarga de laquina de la plataforma de madera.. ES-10
3.1ENSAMBLAJECOMPONENTES ES-11
3.1.a - Instalacion del limpia pisos ES-11
4.1 CARGA DE LA BATERIA ES-11
4.1.a - Carga de la bateria a trovés del recarga baterías de a bordo (si se encuentra presente) ... ES-12
4.1.b - Recarga de la bateria a工程技术 del recarga baterias externo ES-13
5.1 CONOCIMIENTO DE LA MAQUINA ES-15
5.2 MANDOS DE LA MAQUINA ES-15
6.1 DESCRIPCION DE LOS MANDOS ES-16
6.1.a - Mandos del manubrio del lado izquierdo ES-16
6.1.b - Mandos del manubrio del lado derecho ES-16
6.1.c - Botón de emergencia ES-17
6.1.d - Mandos del panel.. ES-17
7.1 SEGURIDAD ES-20
8.1 LLENADO DEL DEPOSITO ES-21
9.1.a - Controles antes del uso ES-21
9.1.b - Preparación de laquina y elección del ciclo ES-22
9.1.c - Uso de laquina ES-22
9.1.d - Alarmas durante el funcionaamento.. ES-23
9.1.e - Fin de uso y apagado ES-24
10.1 VACIADO DEL AGUA DE RETORNO ES-24
11.1 MANTENIMIENTO Y LIMPIEZA ES-25
11.1.a - Vaciado y limpieza del deposito de agua limpia ES-25
11.1.b - Limpieza del deposito de agua de returno ES-26
11.1.c - Limpieza del limpiador ES-27
11.1.d - Limpieza del filtró de agua limpia ES-27
11.1.e - Control del estado de desgaste de la capena de direccion ES-28
11.1.f - Sustitución de las escobillas ES-28
11.1.g - Sustitución de los cauchos de la escobilla ES-29
11.1.h - Regulación incidencia del limpiador ES-29
11.1.i - Control del estado de desgaste de las tres ruedas ES-30 11.1.I - Configuracion del recarga baterias ES-31
PROBLEMAS - CAUSAS - SOLUCIONES ES-32
ESQUEMA ELECTRICOS ES-34
Datasétécnicos
Tipodeconduccion. ..Operadorabordo
Characteristicas
Funcionamento Baterías
Tipodebaterias. N^4 - 6V -180Ah-(C5)
Alimentación Bateria 24V
Potencia instalada 1800 W
Avance. Traccion hacia delante / atras
Anchura pista de lavado 700 mm
Anchura de aspiración 900 mm
Rendimiento horario teorico 4200 m²/h
Contenido del deposito de agua limpia 80 litres
Contenido del deposito de agua de recuperación 90 litres
Vibración del sistema mano-brazo 1,3 m/s²
Vibración del cuerpo entero 0,55 m/s
Presión sonora 68 db(A)
Cepillos
Diametro / pad / numero 360 mm / 14" x 2
Velocidad del motor 165 rpm / min.
Presión españica 42 gr / cm²
Tracción
Pendiente maxima superable conargaplena 12%
Velocidad maxima de avance durante el trabajo 6 km/h
Velocidad maxima de avance en trasferencia 8 km/h
Aspiración
Potencia motor . 550 W
Depresión (columna de agua) 165 / 1700 mbar / mmHO
Capacidad de aire 321/sec
Nivel de ruido. 66 dB (A)
DepoSito
Tipologia. Doble tanque
Recirculación .No
Capacidad de solution 801
Capacidad de returno 901
Dimensiones 1570 x 760x 1080 mm
Peso
Peso en vacio 204 kg
Peso con baterías 328 kg
Peso enorden de marcha 483kg
1.1 - INTRODUCCION
Este manual forma parte integral de laquina, por lo tanto debe conservarse en un lugar seguro y de fácil acceso para todos los que lo usesan (operadores y personal encargado del mantenimiento) durante la vidautilde laquina y hasta cuando se produzca su desinstalacion con tratamento residual.
1.1.a - Finalidad del manual
El的对象 de este manual es el de suministrar las instrucciones necessarias para poder en funciona, usar y hacerle mantenimiento a laquina para la cuales se ha elaborado.
Se recomienda leer atentamente las instrucciones y atender strictamente las normas de seguridad que en el se describen.
El incumplimiento de las instrucciones y normas existables podra occasionar lesiones al operador y daños en laquina que de网通unaforma podran imputarse al fabricante.
Lasindicacionesdescritas enelmanual forman parte de la reglamentacion legal que estevigente en el lugaronde se va a instalar laquina,y por lo tanto NO LA SUSTUYEN.
1.1.b - Consulta del manual
El manual está dividido en capítulos según elorden lógico de relacion y empleo de laquina.
Para fácilar la búsqueda, consultar el INDI-CE que está al comienzo del manual.
1.1.c - Lectura de los símbolos presentes en el manual
Para resolver la información y los procedimientos relacionados con la seguridad, el mantenimiento, etc., bajo el manual han sidoadoptados lossiguientessimbolos:

PELIGRO:
Alerta sobre la presencia de un serio peligro que puedaponer en riesgo la integridad fisica, o incluso occasionar la muerte del operador o deutheras personas.

ADVERTENCIA:
Contiene informacion importante para evaporar danos en laquina y al lugar donde esta opera.

NOTA:
Información adicional para el correcto funciona general.
1.1.d - Terminos convenciones
Lasindicaciones delantera,trasera,hacia adelanteatrás superior, inferior izquierdo y derechohoceanreferencia con el operador sentido en posición de conducccion con las manos sobre el manubrio.
Para simplificar, el nombre comercial del modelo ha sido reemplazado por el de "Máquina".
1.2 - ADVERTENCIAS GENERALES
Antes deponer enfuncionamento,de usar yde hacerlemantimientoa laquina,ese necessario que el personalencargado (responsable u operador) reciban las instrucciones sobre los procedimientos operativos y sobre las normas de seguridad descritas en este manual.
Respetur todas las instrucciones que contiene este manual asi como sus eventuales anexos.

PELIGRO:
Esta prohibido que personas sin la debida formacion, niños y minusvacios usen laquina.
1.2.a - Cualificacion del personal Operador
Por operador se entende el personal que está en capacité de realizar las operaciones de conducccion de laquina, y de limpiarla al finalizar el_turno de trabajo.
Electricista/pecanico
Técnicoriallicado para realizar en laquina labores de reparación o de sustitución de partes en las que se necesite retiring la carcasa de proteccion.
1.2.b - Posición del operador
El operador, durante el uso de laquina está sentido en la silla con las manos sobre el manubrio.
1.2.c - Ropa de seguridad en el trabajo
- Utilizar ropa de seguridad en el trabajo de acuerdo con la reglamentacion legal que este vigente en el lugar donde se instala laquina.
1.2.d - Advertencias generales antes del uso
- Antes de usar laquina, contrôle que los protectores de seguridad (carcasa) estén siempre fjados en la posicion correcta.
1.2.e - Advertencias generales cuando se usa laquina
- Si laquina emite ruidos extraños párela inmediamente e identifique la Cause.
- NO abandonar laquina sobre superficies inclinadas superiores al 12% .
- La pendiente maxima superable a vacio es del 12% .
- Este absolutamente prohibido realizar curvas en rampa; ya que haypeligro de vuelque.
- Durante el uso de laquinaeatingolpes en las estanterías o armarios.
- Evitar usar laquina en ambientes con riesgo de caía de objetos.
- Es prohibido usar laquina fuera del lugar o en vías Púbicas.
- En lo possible, utilizar laquina en lugarres libres de personas; y en el caso enque advierta la presencia de alguna ajena al ambiente de trabajo, ALERTA sobre la necessities de retirarse del lugar antes de usarla.
- No usar laquina en ambientes con presencia de sustancias corrosivas o salobres.
- No usar laquina en ambientes con presencia de explosivos (ATEX).
1.2.f - Advertencias generales sobre las baterias
- El acido de la bateria es corrosivo: en caso de contacto con la piel enjuagar abundamente con agua.
- Utilizar los medios individuales de proteccion adecuados con el fin deatar contactos con la piel (ver normas vigentes en el lugar donde se utilizes laquina)
- No inhalar el vapor, es peligioso.
- Cargando la bateria se podrjan formar mezclas de gases explosivos, por lo tanto en los locales en donde searga la bateria deben de estar bien ventilados y conformes con las normativas especialicas en materia.
- Es prohibido fumar y/o utilizar fuego libre en un radio de 2 metros alrededor de la bateria durante la energia, en el area de recarga y durante el encramiento de la mística durante la recarga.
- Indicar las posibles perdidas de liquido de la bateria., es muy peligioso y contaminante.
1.2.g - Advertencias generales durante el mantenimiento
- Desconecte las baterias/cable electrico, antes de realizar operaciones de mantenimiento o de reparacion.
- No apoye herramientos y objetos metálicos sobre las baterías, pueda provocar cortocircuitos.
- En las operaciones de limpieza y de lavado no usar detergentes agresivos, acidos, lejías, etc. yponer mucha atencion a las partes electricas.
- No lavar laquina con chorros de agua directos o a presión.
- Cuando se eleve laquina para las operaciones de mantenimiento, es necesario trabajo bajo seguridad colocando debajo de ella los soportes fjitos.
- Dirijase a un centro de asistencia的技术ica autorizzato para las operaciones de reparacion, y Solicite solo repuestos ORIGINALES.
1.2.h - Advertencias generales en caso de incendio
- En caso de incendio usar solo extintores de polvo homologados; NO USAR agua para apagar el incendio.
1.2.i - Parada de laquina por longo periodo
- Dejar laquina cubierta y alejada de agentes atmosféricos en un lugar donde la temperatura esté entre los 5^ y los + 40^
- Retirar la llave de encendido.
- Descargar el agua limpia del deposito.
- Cargar las baterías, y una vez/hecho este procedimiento desconectarlas.
- Una vez al mes recargar las baterías.
1.3 - USO CONTEMPLADO DE LA MAQUINA
Laquina ha sido disenada y fabricada para lavar y secar sueños cubiertos.

PELIGRO:
Cualquier除外 lo que se le dé exime al fabricante de responsabilidad por los daños que pueda causarse a las personas o a las cosas y hace caducarrialquier garantía.
1.4 - USO NO CONTEMPLADO DE LA MAQUINA

ADVERTENCIA:
Laquina no ha sido disenada para func.
cionar al descubierto

PELIGRO:
- No lavar los suelos con agua que supere los 50^ ;
- No utiliser gasoil/gasolina o detergentes corrosivos para el lavado de los sueño;
-
No lavar y"Aspirar liquidos corrosivos, inflamables, explosivos,aunque estén diluidos;
-
No usar laquina con un depóstito de recuperación abierto;
No circular con pies / piernas colgando; - No realizar maniobras repentinas sobretudo en bajada.

ADVERTENCIA:
Laquina está habilidad para el transporte de una SOLA persona.
1.4.a - Zonas con riesgo de explosión
Es prohibido usar laquina en ambientes con riesgo de explosión, con gas, vapeores, liquidos y polvos inflamables y explosivos.
1.5. DESINSTALLACION Y TRATAMIENTO COMO RESIDUO DE LA MAQUINA
Para la proteccion del medio ambiente,realizar la eliminacion de laquina segun la normativa local vigente.
Cuando laquina no pueda ser realizado o reparada esnecessaryrealizar el procedimiento de desinstalacion con tratatorio de residuo de sus componentes.

PELIGRO:
Las baterias están consideradas desechos especials por lo que deben ser eliminadas en correspondentescentros de recogida tal y como está indicado por las normativas en vigor del pais de uso.
La eliminación inadequada o abusiva del equipo o el uso impropio del mesmo puede causar daños a las personas y al ambiente, debido a las sustancias y al material que contiene.
1.6 - NORMATIVAS DE REFERencia
Laquina ha sido construuda en conformidad con la directiva de migunas en vigor y con las normativas indicadas en la交代 "CE" de conformidad entrega con laquina.
2.1 - DESEMBALAJE (Fig. 1)
Una vez Removedo el embalaje de acuerdo con las instrucciones que está consignadas en el mesmo embalaje, controlar que laquina y todo el equipamento de series estén completeness e integros.
Si se encuentran daños evidentes, contactar al distribuidor de la zona y al transporte bajo el centro de los 3 días siguientes a su recimiento.
- Retirar el sobre (1) con los accesorios de equipamiento.
2.1.a - Equipamento de laquina (Fig. 2)
Los accesos de equipamento son los siguidentes:
1) Tubo flexible cargado de agua (colocado en la Boca de carga del deposito).
2) Manual de uso y mantenimiento de laquina.
3) Manual de instrucciones del recarga bacterias (si está presente).
4) Cable de alimentación del recarga baterías (si está presente el recarga baterías a:bordo).
5) N^2 cepillos (montadas en laquina).



ES
2.1.b - Instalación de las baterías (Fig. 3/4)
Elevar el sillin (1).
- Aflojar los pomos (2) de fijación del carter (3).


- Desconectar los cables (4) del sensor (5) en presencia del operador.
- Retirar el carter (3) elevando por las correspondientes manillas (6) y desconectar la toma (A) del boton de emergencia.
-
Colocar las baterías como se indica en la figura colocándolas como se explicá en el esquema que se visualiza en la parte inferior utilizando los cables y los enchufes entrega con el equipo.
-
Conectar el enchufe (7) de las baterias con la toma (8).
- Montar nuevomente el carter (3) y conectar los cables del sensor en presencia de un operador realizando el proceso inverso de desmontaje.

NOTA:
La connexion de las baterias debe ser realizada por personal especializzato.




Fig. 4
ES
2.1.c - Descarga de laquina de la plataforma de madera (Figg. 5-6)
- Colocar una rampa(1) y engancharlo a la plataforma de madera.
- Retirar los bloques (2) de madera colocados sobre las tres ruedas.
- Controlar que el botón (3) de detencion de emergencia no está pulsado.

NOTA:
Para desbloquear el botón de emergencia girarlo en el sentido indicado por la flecha estampada sobre la parte superior.
- Sentarse sobre el sillín en posición de conducccion y arrancar laquina girando la llave (3) a ON.
- Esperar que el grupo de sujeción de los cepillos se eleve.
- Desbloquear el freno de estacionamento desenganchando el tope (4) de la palanca (5).
- Pulsar el botón (6) por la parte delantera hacía la parte trasera de laquina selecciónando la marcha trasera, sobre la pantalla aparece “↓”.
- Actuar sobre la manilla (7) del acelerador y descender de la plataforma a工程技术 de la rampa.


3.1 ENSAMBLAJE COMPONENTES
3.1.a - Instalación del limpia pisos (Fig.7)
- Introducir el limpia pisos (1) en la plac (2) de sujeccion y fijarlo atornillando los dos pocos (3).
- Conectar el tubo de aspiración (4) sobre la Boca de llenado del limpia pisos.
4.1 - CARGA DE LA BATERÍA

PELIGRO:
La energia de las baterias solo debe efectuarse en locales con buena ventilacion y conformes con la legislacion del lugar donde se utilizes.
La información relacionada con la seguridad está descririta en el capítulo 1 de este manual, por lo tanto rogamos remitirse a ella.

ADVERTENCIA:
Para Obtener información y advertencias sobre la bateria y el recarga baterías de a bordo (si se enquirytra presente) seguir lo que se indica en el manual del recarga baterías anexado al presente.

ADVERTENCIA:
Laquina sale de fabrica calibrada para el funciona con baterias a gel. Si se tuviera que instalar baterias de acido esnecessary dirigirse al Centro de Asistencia Técnica para realizar una nuevo calibración.
Está prohibido usar laquina con baterías de gel con una calibración para baterías de acido.

NOTA:
Para mayor informacion sobre las calibraciones remitirse a la informacion presente en el apartado 11.1.1.

NOTA:
Para recargar Completely las baterias se requires 10 hours.
Evitar recargas parciales.

ES
4.1.a - Carga de la bateria a工程技术 del recarga baterias de a bordo (si se encuentra presente)
(Figg. 8-9)
- Llevar laquina hasta un lugar provisto de toma con corriente electrica perteneciente a la red.
- Alzar el sillín (1) y el recarga baterías (2).
- Retirar el enchufe (3) de las baterías de la toma (4) del sistema.
- Conectar el enchufe (3) de las baterias a la toma (5) del recarga baterias de a bordo.
- Coger del equipimiento el cable (6) y conectarlo a la toma (7) de laquina, e igualmente conectar el除外 extremo a la toma de corriente electrica.

ADVERTENCIA:
Controlar de que la tension de red sea compatible con la tension de funciona miento del recarga baterias (100-130 Vac o 200-230 Vac, 50 / 60Hz
- Dejar cargando las baterías hasta que se encienda el color "verde" del led (8), y對於 desconectar el cable (6) de alimentación y recogerlo.
- Volver a conectar el enchufe (3) de las baterías a la toma (4) del sistemas y rebajar el recarga baterías (2) y el sillín (1).


4.1.b - Recarga de la bateria a工程技术 del recarga baterias externo (Fig. 10)
- Portarse con laquina cerca de la estación de recarga de las baterías.
- Levantar el sillín (1).
- Retirar el enchufe (2) de las baterías de la toma (3) del sistema.
- Conectar el enchufe (2) de las baterias a la toma (4) del recarga baterias externo.
- Al finalizar la recarga de las bateriasolver a conectar el enchufe (2) de las baterias a la toma (3) del sistema.


5.1 - CONOCIMIENTO DE LA MAQUINA (Fig. 11)
1) Manubrio de conducccion.
2) Panel de mandos.
3) Sillin.
4) Aspirador.
5) Peana apoya pies.
6) DepoSito aqua de returno.
7) Tapa deposito agua de returno.
8) Rueda de direccion.
9) Depóstito de agua limpia.
10) Orificio dellenado agua limpia.
11) Tubo de energia de agua.
12) Grupo de cepillos.
13) Ruedas de tracción.
14) Fregadora-secadora.
15) Tubo descarga agua de returno.
16) Tubo de aspiración agua de la fregadora-secadora.
17) Recarga baterías (optional).
18) Cárter baterías.
19) Grifo para regulación de agua.
20) Filtro de agua.
21) Grifo de descarga de agua limpia.
22) Sensor de presencia de operador.
23) Muelle a gas.
24) Botón de emergencia.
5.2 - MANDOS DE LA MAQUINA (Fig. 12)

1) Palanca de freno.
2) Bloqueo palanca freno de estacionamento.
3) Selector de marchas.
4) Acelerador.
5) ON/OFF bomba soluccion.
6) Pantalla retro iluminada.
7) Avisador acustico.
8) Llave de arranque.

9) Botón de arranque del aspirador.

10) Boton cepillos.
11) Botón de activación del ciclo automático "ALL IN ONE".

12) Botones de regulación de la calidad de solución.

13) Botones de regulación de la velocidad de trabajo.
14) Botón de cambio de págrina y configuraciones “ENTER SETUP”.
15) Regulación % de detergente (optional).
6.1 - DESCRIPCION DE LOS MANDOS
6.1.a - Mandos del manubrio del lado izquierdo (Fig. 13)
1) Palanca de freno
Tirando la palanca (1) se introduce el freno de servicios colocado sobre la rueda delantera.
2) Freno de estacionamento
Para introducir el freno de estacionamiento tirar la palanca (1) hasta fin de carrera e introducir el bloqueo (2) bloqueando la palanca (1) en posicion.
Para desbloquear el freno tirar la palanca (1) y empujar hacer el exterior el bloqueo (2) sostando la palanca (1).
3) Selector de marcha

NOTA:
La selección de las marchas está fácilada solamente cuando el operador se encuesta sentido sobre el sillín en posición de conducccion.
El selector está compuesto por dos botones:
- Pulsando el botón (3a) se introduce la marcha "HACIA ADELANTE", sobre la pantalla aparece "↑".
Pulsando el botón (3b) se introduce la "MARCHA ATRÁS", sobre la pantalla aparece "↓".
- Pulsando a la vez los dos botones se retira la marcha seleccionada y se introduce el punto muerto, sobre la pantalla aparece "N".
6.1.b - Mandos del manubrio del lado derecho (Fig. 13)
4) Acelerador
Girando la manilla (4) se activa la tracción de laquina y aumento o disminuya la velocidad.
5) ON/OFF bomba de solución
Girando la palanca (5) a "ON" habilita el functionality de la bomba; girando la palanca (5) a "OFF" deshabilita el functionality de la bomba.



Fig. 13
6.1.c - Botón de emergencia (Fig. 14) Si se pulsa bloquea el funcionaimiento de laquina cortando la tension a los circuitos, para desbloquearlo girando el botón (A) en el sentido indicado por la flecha que aparece impresa sobre la parte superior del本身就是.

ADVERTENCIA:
Utilizar el botón de EMERGENCIA (A) solo en caso de verdadera necessities, no utiliser para apagar laquina,URTCA causar problemas serios sobre laquia.
6.1.d - Mandos del panel (Fig. 15)

NOTA:
Los botones (8). (9). (10). (11). (12). (13), (14), se habilitan solo cuando el operador está sentido sobre el sillín en posición de conducción y la llave (6) se gira sobre "ON".
6) Llave de encendido
Girando a la derecha "ON" se provee de tensión a los circuitos, haberando el funciona al izquierda "OFF" se corte la tensión a los circuitos y se pueda extraer la llave.
7) Avisador acústico (Fig. 15)
- Pulsando el botón (7) se activa el avisador acústico.
8) Botón aspirador (Fig. 16)
- Pulsando el botón se activa el aspirador, si ha introducido la marcha hacía adelante o en punto muerto el limpia sueños serebaja. Si-Newamente se pulsa el botón del aspirador se detiene, el limpia sueños se elevay sobre la pantalla se apaga el symbolo.
9) Botón Escobillas (Fig. 17)
- Pulsando el botón serebaja el grupo de escobillas.
Las escobillas inician a girar cuando laquina se mueve hacía delante o hacía atrás y se detienen cuando laquina se para. - Si pulsa-Newamente el boton las escobillas se detienen, el grupo se eleva y se apaga el symbolo que aparece sobre lapellalla.





10) Regulación de la cantidad de solución Pulsar el botón (+) o (-), se visualiza lasuma cartalla;

actuar sobre los botones (+) o (-) para augmentar o disminuir lacantidad de agua vertida que va de 0 a 6 litros/min máximo.

11) Regulación de la calidad de detergente (optional)
Pulsar el botón, se visualiza lasuma pantalla;

actuar sobre los botones (+) o (-) para augmentar o disminuir lacantidad de detergentete vertido que va de 0,5 a 3 % maximo.

12) Regulación de la velocidad de trabajo
Pulsar el botón (+) o (-), se visualiza lasuma的意见 pantalla;

Actuar sobre los botones (+) o (-) para augmentar o disminuiir la velocidad de trabajo que va de 0 a 6 km/h.
13) Ciclo automatico "ALL IN ONE"
Pulsando este botón se activa el ciclo automático que activa la secuencia juste de encendido y apagado de las unidades de laquina; las secuencias son las siguides:
- Pulsar el botón ;
- Descienden las escobillas;
- Introducir la marcha hacer adelante, laquina se mueve e incia la rotacion de las escalillas y la dispensacion de laoothion.
- Después de 1 segundo serebaja el limpia sueños y una vez que ha descendido, seactiva el aspirador.
Al final del ciclo de limpieza volver a pulsar el botón para detener el ciclo, se detienen y se elevan las escalillas, se detiene la dispensaión de la solución cuando el aspirador funciona aun duranteunos 5segundos para aspirar el liquido restante del sueño.
14) Botón SETUP/ENTER
Botón con doble funciona:
- Pulsado en ambiente de trabajo permitte la visualizacion de las pantalla correspondentes de las configuraciones.
- Pulsado y mantenido pulsado durante tres segundos seenta en ambiente de configuración de datos permitiendo modificar los datos configurados y de confirmar las;nuevas configuraciones.
Visualización de pantallas en ambiente de trabajo
- Girar la llave colocándola en "ON", sobre la pantalla aparece lasuma的意见 pantalla:

a) Tipo de marcha introducida:
= Marcha hacia adelante
= Marcha hacer atras
N = Punto muerto
b) Estado de energia de la batería, las partes oscuras de la escala indican la energia restante.
c) Aspirador en funciona.
Indica que el botón (8) ha sido pulsado y que el aspirador está funciona.
d) Escobillas en funciona.
Indica que el botón (9) ha sido pulsado y que las escobillas han sido habilidades para el trabajo.
e) Indica el tiempo de funciona de los motores de tracción.
Pulsar el botón SETUP/ENTER y se visualiza la",[si?] pantalla:

f) Visualización del tiempo de encendido de laquina (llave en "ON".
g) Tiempo de encendido del aspirador.
h) Tiempo de rotacion de las escobillas.
Pulsar el botón SETUP/ENTER y se visualiza lasuma的意见 pantalla “CONTARESA®”:

Mq Visualiza los m ^2 lavados desde la ultima puesta a cero (escobillas en functiOnamento).
Mq/h Indica la media de m² lavados por hora.
Ftq Visualiza los Ft² (pies cuadrados) lavados desdela ultima puestaacero (escobillas enfunacionamento).
Ftq/h Indica la media de Ff (pies cuadrados) lavados a la hora.
Litros Indica cualesLitros de solution se hanutilido.
Pulsar el botón SETUP/ENTER y se visualiza lasuma的意见 pantalla:

En esta pantalla se visualizan algunos parámetros correspondientes a la absorcción de los diversos componentes y a su temperatura. La visualización de la pantalla se habilita de la configuración "1" en el camino "Visualización de datos" en el camino de introducción de datos.
i NOTA:
Pulsando el botón SETUP/ENTER se vuela a la pantalla inicial.
Visualización de pantallas en el camino de introducción de datos.
Pulsar el botón SETUP/ENTER durante algunos segundos y se visualizará lasuma pantalla:

Pulsar la tecla o aquella para desplazarse a工程技术 de las diversas OPCIONES, y una vez seleccionada la option que se desea pulsar el boton SETUP/ENTER para entrada en la direccion.
Lista de sistemas:
Salida
Selecciónar la funciona, pulsar el botón SETUP/ENTER para salir del camino de introduccion de datos.
Puesta a cero del contaresa
Selecciónar la funciona, pulsar ymantener pulsado durante algunos seguidos el botón SETUP/ENTER los datos que se contienen en la pantalla "contaresa" se ponen a cero y sobre la pantalla aparece durante algunossegundos la frase "CONTARESA AZZERA-TO".
Reducción
Esta funciona sirve paraatar el rendimiento. Entre los differentes pasajes las pistas delimpieza se superponen y por tanto el rendimiento no es real. Es possible configurar un percentaje de reduccion (el estandar está a 0;se recomienda un 5 %
R.off aspirador
Esta funciona permite retardar el apagado del aspirador, cuando de haber pulsado el correpondiente botón de apagado.Esta funciona permite al agua contentida en el tubo de ser Completely aspirada.
Selecciónar la funciona y pulsar la tecla

paraaculartempo o la tecla para disminuirlo. Una vez configurado el tiempo deseo pulsar la tecla SETUP/ENTER para confirmar el dato.
Lista deerrores
Selección la funciona y pulsar el botón SETUP/ENTER se visualiza la lista de erros hallados cuando de laULTima puesta a cero de la mesma.
Pulsar la tecla para desplazarse por el interior de la lista, para salir de la lista y volver a la pantalla anterior pulsar la tecla "SETUP/ENTER".
Visualizacion de datos X (X = 0 o 1)
Selección la funciona, y pulsar la tecla SETUP/ENTER para modifierla funciona.Pul
sar la tecla o la tecla para habi- litar o deshabilitar la visualizacion de datos, confirmar la configuracion pulsando la tecla "SETUP/ENTER:
0 = Visualizacion desactivada.
1 = Visualizacion permittida.
Idioma. xxxxxx
Selección la funciona y pulsar la tecla SETUP/ENTER para visualizar los idiomas dis

o teclas

ponibles. Pulsar la tecla o teclas para desplazarse por el interior de la lista y confirmar el idioma seleccionado pulsando la tecla "SETUP/ENTER".
7.1 - SEGURIDAD (Fig. 18)

ADVERTENCIA:
Laquina está dotada de un sensor (1) De presenza del operador; tal sensor bloquea todas las functions de laquina cuando el operador no se enquirytra presente en el=peso de conducccion y colocca a la mesma en punto muerto.

8.1 - LLENADO DEL DEPOSITO (Fig. 19)

ADVERTENCIA:
Llenar el deposito solo con agua limpie y a una temperatura no superior a los 50^ .
- Retirar el tubo (1) entrega con el equipo y conectar el extremo (1a) a un grifo dejo al othero extremo en el deposito.
- Abrir el grifo y llenar el deposto (2).
- Verter en el deposito del liquido detergente o bien controlar el nivel del detergente en la cuba detergente en caso de instalacion de dosificacion optional.

NOTA:
Utilizar solo detergentes que no sean espumos y en lacantidad que recomienda su productor para el tipo de suciedad.

PELIGRO:
- En caso de contacto del detergente con ojos ypiel, en caso de ingestion controlar la tarjeta de seguidad y de empleo del fabricante del detergente.
- Al final del relleno del deposito volver a introducir el extremo (1a) en la aperture del deposito.
- Controlar que el tubo (1) de descarga del deposito de recuperación está correctamente enganchado y tapado.
- Controlar que el tubo (2) de aspiración del agua de la fregadora-secadora está bien connectado en el deposito de returno.
- Controlar que el acoplamente (3) situado sobre el limpia sueños (4) no está obstruido y que el tubo se oculta correctamente conectado.
- Contralar que el grifo (5) esté abierto.
- Controlar el estado de energia de las bacterias, girando la llave (6) en "ON" y la indicacion de energia sobre la pantalla (7).


9.1.b - Preparación de laquina y elección del ciclo (Fig. 21)
- Sentarse en el=puesto de conducccion y
retirar el freno de estacionamento (1).
Ciclo de trabajo:
- Laquina puede efectuar 4 ciclos de trabajo:
Ciclo de solo secado:
- Para efectuar solamente el ciclo de secado, pulsar el botón (2), y se enciende el aspirador.
Ciclo de solo cepillado:
- Para realizar solamente el ciclo de cepillado pulsar el botón (3), se predispone la rotación de las escobillas; la rotación de las escobillas se activa cuando laquina inicia a moverse.
- Pulsar la tecla(3) para haberlar la rotacion de las escobillas y girar a "ON" la palanca (4) para preparar la Dispersion del agua. La rotacion de las escobillas y la Dispersion de agua (solo con marcha hacer adelante) se activan cuando laquina inicia a moverse.
Ciclo de lavado, cepillado, secado:
- Girar a "ON" la palanca (4) para preparar la Dispersion de agua.
Pulsar la tecla (5) "ALL IN ONE" paraactivar el ciclo automatico.
9.1.c - Uso de laquina (Fig. 21)
-
Después de haber activado laquina y selecciónado el tipo de ciclo, introducir la marcha deseada actuando sobre el botón (6).
-
Iniciar le operaciones de limpieza actuando sobre el acelerador (7).

NOTA:
Soltando el acelerador la rotacion de los cepillos y la dispensacion de agua se detienen.
i NOTA:
La correcta limpieza y secado del sueño se realiza procediendo con laquina hacía adelante, procedendo con laquina marcha atrás el limpia sueños se eleva y no produce la aspiración del agua presente en el sueño.



- Regular la cantidad de solución de lavado a工程技术 de sus correspondientes teclas.
- Controlar el estado de energia de las baterias a工程技术 de la planta (8).

NOTA:
Después de algunos segundos de que la llave está en posición “ON” y no se activa nin-guna funciona laquina posee una función de ahora energetico y se coloca en STAND-BY, sobre la pantalla se visualiza la siguientes pantalla:

Pulsar una tecla其中之一 para salir de la func tion de STAND-BY.

PELIGRO:
Cuando el operador desciente de laquina, laquia se coloca en punto muerto y es OBLIGATORIO introducir el freno de estacionamento, tal y como se indica en elApartado "Mandos del manubrio delazo izquierdo".
9.1.d - Alarmas durante el funciona-. miento
Durante el funciona de laquina seSEOpeenintroducir ysevisualizan sobre la pantalla lassiguientesalarmas:
Depóstito de solución vacio:
- Indica que la mezcla de agua y detergente contentida en el deposito se ha acabado, se detienen y elevan las escobillas, la aspiracion aun referencia durante algunos segundos se apaga el aspirador y se eleva el limpia sueños.
- Para eliminar la alarma rellenar el depó-sito y pulsar el botón "SETUP/ENTER".
Depóstito de recuperación casi lleno:
- Indica que el nivel del liquido presente en el deposito de recuperación ha alcancado la sonda de alarmas; es possiblekeeping a trabajo, pero se recomienda lleverse en la estación de descarga de agua y descargar el deposito de recuperación tal y como se indica en el correspondiente apartado.
Depóstito de recuperación lleno:
- Indica de que el nivel del liquido presente en el deposito de recuperación ha alcanzado el nivel máximo, sonda de seguidad; automatistically se apaga el aspirador y se eleva el limpia sueños.
- Llevarse a la estación de descarga el agua y descargar el deposito de recuperación como se indica en el apartado correspondiente.
Bateria casi descargada
- Indica de que la energia de las baterías se está agotando y por tanto esnecessary concluir el trabajo y dirigirse a la zona de energia.
Las functions de trabajo permanecen activadas.
Bateria descargada
- Indica de que la energia de las baterias está agotada; todas las sistemas de trabajo están desactivadas y permanece solamente elFuncionamentola tracción.
- Dirigirse rápidamente a la zona de car-ga.

NOTA:
Si laquina continua a moverse con la alarma introducida antes de la descarga completa de las baterias se introduce othera alarmade proteccion que bloquea completeness elfuncionamento de laquina.
ES
9.1.e - Fin de uso y apagado (Fig. 22)
- Al final de las operaciones de limpieza detener en secuencia, la rotacion de las escobillas y el aspirador actuando sobre los correspondientes mandos en funcional tipo de ciclo realizado, o bien si se está realizando el ciclo automatico pulsar la tecla "ALL IN ONE".
- Girar la llave (1) a "OFF".
- Introducir el freno de estacionamento como se indica en el apartado "mandos del manubrio de lado izquierdo".
- Vaciar y lavar el deposito de recuperación y el deposito de la solución como se indica en los apartados correspondientes.
10.1 - VACIADO DEL AGUA DE RETORNO
(Fig. 23)
Al terminar el ciclo de lavado o cuando el deposto (1) de agua de returno está lleno, es besoinario vaciarlo de la?sigaante forma:

NOTA:
Para eliminar el agua de returno se deben pagar los procedimientos建立起cidos por la legislacion del lugar donde opere la maquina.
- Mover laquina cerca a un sifón de desagüe.
- Retirar el tubo (2) del deposito (1).
- Quitar el tapón (3) del tubo (2) y vaciar Completely el agua del deposito.


11.1 - MANTENIMIENTO Y LIMPIEZA

ADVERTENCIA:
Toda la información y las advertencias relacionadas con el mantenimiento y la limpieza se encontrartran en elApartado "Advertencias generales durante el mantenimiento" del capitulo 1 de este manual, por lo que rogamos atenerse a lo allí indicado.
OPERACIONES QUEDEBEN EFFECTUARSE DIARIAMENTE
11.1.a - Vaciado y limpieza del depó-sito de agua limpia (Fig. 24)

ADVERTENCIA:
Al final de las operaciones de lavado es obligatorioidadear y enjuagar el deposito de agua limpia para evaporar que se creen depositos o incrustaciones.
Después de vaciar el deposito del agua de returno,descendingel deposito de agua limpia,procediendo de la?siguementeforma:
- Posicionarse con laquina sobre un sifón de desagüe.
- Retirar el tubo (1) de energia de agua del deposito.
- Introducir la parte superior del tubo (1) en el acoplamento (2) de descarga situado bajo de la cuba (3).
- Abrir el grifo (4) y departing descargar Completely el agua contenta en el deposto.
- Lavar el interior del deposito dejanado el grifo de descarga abierto e introduciendo agua limpia de la aperture superior.
- Al finalizar la limpieza cerra el grifo (4) y colocar nuevomente tubo (2) en su lugar.



11.1.b - Limpieza del deposito de agua de returno (Fig. 25)

ADVERTENCIA:
Al terminar las operaciones de lavado, es obligatorio limpiar el deposito de agua de returno para打架residuos o incrustaciones, y para que no prolieren bacterias, olores y anublos.
- Vaciar el agua de returno como se indica en el correspondienteApartado, posicónándezse con laquina sobre un sifón de desagüe.
- Retirar la cubierta (1).
- Dejando el tubo (2) bajo y el tapón removido, llenar con agua desde la apertura superior (3) limpiando el interior del deposito hasta que desde el tubo de vaciado salga agua limpia.
- Limpiar con un pano humedo las sondas de nivel (4) prestando atencion a no deformarlas.
- Volver a colocar todo actuando en sentido inverso.
- Desatornillar el tornillo allen (5) yURTAR la cubierta del bajo (6).
- Retirar y limpiar el filtro (7) de aspiración retrirando aquellos trozos de papel, maidenera etc... que lo obstruyen.


Fig. 25
11.1.c - Limpieza del limpiador (Fig. 26)
Para efectuar una correcta limpieza de la escobilla (1) esnecessaryquitarla procediendo como sigue:
- Conectar el tubo (1) desde la escobilla (2).
- Aflojar los mangos (3) y quitar la escobilla (2).
- Lavar la escobilla, especially los cauchos (4) y el interior de la unión de aspiración (5).

NOTA:
Si durante el lavado se observa que los cauchos (4) estan danados o desgastados, esnecessary sustituirlos o invertirlos.
- Volver aponer todo, procediendo en sentido contrario.
OPERACIONES QUEDEBEN EFFECTUAR SESEMANALMENTE
11.1.d - Limpieza del filtró de agua limpia (Fig. 27)
- Cerrar el grifo (1).
- Aflojar la tapa transparente (2) del filtro y quitar el filtró (3).
- Limpiar el filtro (3) con agua corriente y si observa que está obstruido sustituirlo.
- Mostar nuevomente todo actuando en sentido inverso yAbrir el grifo (1).


OPERACIONES QUE DEBEN REALIZARSE CADA 3 MESES
11.1.e - Control del estado de desgaste de laadena de direccion (Fig. 28)
- Controlar el estado de desgaste y de corrosion de la capena (1) situada bajo de laquina proxima a la rueda delantera. Si la capena se presenta con restos de corrosion es besoino sustituirla ponien-dose en contacto con el serviceo的技术ico de asistencia和技术ica.
OPERACIONES QUEDEBENEFFECTUARSE SEGUN LASNECESIDADES
11.1.f - Sustitución de las escobillas (Fig. 29)
Es necesaria la sustitución de las escobillas cuando las mismas se presentan desgastadas con una longitud inferior a 2 cm o bien son@sustituidades dependiendo del tipo de sue-lo que se desea lavar; para la sutitución, actuar del modo suiviente:
- Pasar una mano bajo del grupo porta escobillas (1), para desenganchar la escobilla girarla con un golpe seco en sentido contrario a la rotación.
- Colocar problemas del equipo porta escalas (1) las cuales escalas.
- Sentarse en el=puesto de conducccion, gigar la llave (2) en posicfon "ON".
- Introducir una marcha.

para habilar la rolas; el grupo de las
-
Pulsar la tecla
-
Girar ligeramente la manilla (3) del acelerador las bridas porta escobillas inician a girar enganchando las escobillas, por lo tantoURTAR la manilla (3).
-
Volver a pulsar la tecla-ve (2) en posicion "OP

y girar la Ila-

Fig. 28

11.1.g - Sustitución de los cauchos de la escobilla (Fig. 30)
Cuando el secado sobre el suelo es infi-ciente o quedan algunos residuos de agua es Neededo controlar el estado de desgaste de los cauchos de la escobilla (1):
- Quitar el grupo escobilla (1) comose indica en elApartado "Limpieza de la escobilla".
- Desatornillar las tuercas y aletas (2) y quitar los cauchos (3).

NOTA:
Cuando los gauchos (3) estan desgastados en un lado,可以更好 ser invertidos por una sola vez.
- Sustituir o invertir los cauchos (3) sin confundirlos.
- Volver aponer todo, procediendo en sentido contrario.

NOTA:
Es possible tener dos temas de neumáticos: Neumáticos de goma para todo tipo de pavimento y neumáticos de poliuretano para pavimentos sucios de aceite de los talleres mecánicos.
11.1.h - Regulación incidencia del limpiador (Fig. 31)

- Activar laquina y pulsar la tecla el grupo limpiador se rebaja.
- Introducir la marcha hacer y desplazarse un par de metros, introducir el freno de estacionamento y descender de laquina.
- Actuar sobre la barra enroscada (1) para regular la incidencia que las barras de extension (2)ienen con el suejo, girando en sentido de las agujas del reloj si posee una mayor incidencia, y viceversa si posee una menor incidencia.




NOTA:
La incidencia correcta es cuando durante el functionality no hay perdidas de liquido sobre el pavimento y la barra de extension posee una incidencia constante en toda su longitud.
11.1.i - Control del estado de desgaste de las tres ruedas (Fig. 32)
- Controlar periodically el estado de desgaste de las tres ruedas (1); si presentan desgaste o está arruinadas es necesario sostituiñas dirigiendose al service Tecnico de asistencia.

PELIGRO:
Proceder con las ruedas desgastadas o arruinadascomeda un peligro por parte del usuario ya que laquina podria tener una resistencia reducida de las curvas en carretera.

11.1.1 - Configuración del recarga baterías (Fig. 33)

ADVERTENCIA:
Laquina sale de fabrica con una configuración está para el funciona con bateria de gel tipo "Sonnenschein".
Elevar el sillin (A).
Configuración estándar con baterías de gel tipo Sonnenschein
- Elevar lauya (B) y controlar che los switches (1 - 2 - 3 - 4) esten colocados como se muestra en la figura (C).
Es possible modifier la configuracion actuan-do del modo suiviente:
Configuración para baterías de gel de tipo diferente de Sonnenschein
- Retirar la muestra (B) y controlar que los switches (1 - 2 - 3 - 4) estén colocados como en la figura (D).
Configuración para baterías de acido
- Retirar lauya (B) y controlar que los switches (1 - 2 - 3 - 4) se encuentren colocados como en la figura (E).

ADVERTENCIA:
Actuar solamente sobre los switches (1 - 2 - 3 - 4); no modificar la posicion de los switches (5 - 6 - 7 - 8).









ON
Fig. 33
PROBLEMAS - CAUSAS - SOLUCIONES
| PROBLEMAS | CAUSAS SOLU | CIONES |
| Girando la llave laquina no se enciende. | Batería descargada.Fusible general quemado. | Controlar el estado de car-ga de la batería.Sustituir el fusible colocado sobre el cable de la bate-ria. |
| La escobilla no gira Velocidad | de trabajo config-gurada a "0" km/h.Marcha en punto muerto. | Aumentar la velocidad de trabajo.Introducir la marcha hacer adelante o la marcha atrás. |
| El aspirador no funciona. Depósito de recuperación Ileno.Sondas de;nivel suscas. | Vaciar el depósito.Limpiar con un pañohúme-do las sondas de;nivel es-tán situadas en el depósito de recuperación. | |
| Laquina no seca o no seca biendeferando restos de agua en el suelo. | Aspirador apagado.Tubo de aspiración obstrui-do.Depósito de returno Ileno.Cauchos de la escobilla desgastados. | Encender el aspirador.Controlar o limpiar el tubo de aspiraciónque connecta la escobilla con eldepósito de returno.Vaciar el depósito deretor-no.Invertir o sustituir loscau-chos de la escobilla. |
| No sale agua. | Depósito vacio. | Rellenar el depósito. |
| Selector de habititatación de la electro bomba no intro-ducido. | Introducir el selector. | |
| Grifo cerrado. | Abrir el grifo situado en la parte inferior de la máquina. | |
| Filtro atascado. | Limpiar el filtro. | |
| Cantidad de agua configura 0 litros/minuto. | Aumentar la cantidad de agua. | |
| Electroválvula bomba que no funciona. | LLamar al Servicio Técnico de asistencia. | |
| La Máquina no se mueve en conditiones de trabajo. | Velocidad de trabajo configura a “0” km/h. | Aumentar la velocidad de trabajo. |
| Operador no sentido co-rectamente en el=puesto de conducccion. | Sentarse correctamente sobre el sillín. | |
| Marcha no introducida. | Introducir la marcha a travis de su correspondiente mando. | |
| Sensor de presencia del operador desconectado. | Controlar que los cables que connectan el sensor esténcorrectamente conectados. | |
| Sensor de presencia del operador dañado. | Llamar al serviceístico de asistencia para realizar su sustitución. | |
| Limpieza del sueño infeidente. | Cepillos o detergentes in-adecuados. | Usar cepillos o detergente-saptos para el tipo de sue-lo o para el tipo de sucio a limpiar. |
| Cepillo desgastado. | Sustituir el cepillol. |
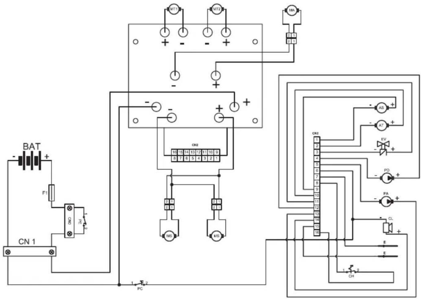
ESQUEMA ELECTRICOS

AS Actuator de escobillas
AT Actuador del limpiador
BAT Bateria 24
CL Zumbador
CN1 Enchufedatoma120A
CN2 .Conector tarjeta
CH Llave
E Sensor de niveau
EV .Electroválvula H20
F1 Fusible 100A
MA Motor de aspiración
MS Motor de las escalillas
MT1 .Motor de tracción izquierdo
MT2 .........Motor de tracción derecho
PD Bomba detergente
PA .Bomba de agua
PE . Boton de emergencia
PC. Boton clacson

ACC Acelerador
FW .Marcha hacia adelante
SO .... Sensor de presencia del operador
RW . Marcha atras
PA1 .........Interruptor de la bomba de agua
FL .Fluxómetro
CR Sensor de la ruea
ST Sensor de direccion
CN3 Conector de las senales
CN4 Conector del manubrio
CN5 Conector del teclado
R . . . . . . . . . . . . . . . . . . . . . . . . . . . . . . . . . . . . . . . . . . . . . . . . . . . . . . . . . . . . . . . . . . . . . . . . . . . . . . . . . . . . . . . . . . Restancia 10Komh
T .Teclado
Prezado Cliente,
Sistema de conduccao. ..Operador a bordo
Characteristicas
Nivel de ruido 66 dB (A)
Reservatório
1) Freio da alavanca.
2) Bloco alavanca freio de estacionamento.
3) Selector de marcha.
4) Acelerador.
5) ON/OFF bomba solucao.
6) Display retroiluminado.
7) Avisador acustico.
8) Chave arranque.

15) RegULAção % de detergente (opcional)

6.1 - DESCRIÇÉS COMANDOS
6.1.a - Comandos guiador lado es-querdo (Fig. 13)
1) Alavanca do freio
2) Freio de estacionar
3) Selector de marchas

NOTA:
5) ON/OFF bomba solucao
6) Chave (de ligaçao)
13) Ciclo automatico "ALL IN ONE"
a) Tipo de marcha inserida:
= Marcha avanços.
↓ = Marcha-atrás.
N = Ponto morto.
Selecionar a funcao e entao premir e manter pressionado durante algunos segundos o botao SETUP/ENTER, os dados contidos na网页 "contaresa" reiniciem e no display aparece por algunos segundos aografia "CONTARESA INICIADO."
Reducao
Selección a funciona e portanto premir a tecla SETUP/ENTER para visualizar as lin
OPERACOES QUE DEVEM SER EFETUADAS DE ACORDO COM NECESSIDADE
11.1.i - Controle estado de desgaste das tres rodas (Fig. 32)
AT Actuador raspador
BAT Bateria 24V
CL Sinal Acustico
CN1 Ficha tomada 120A
CN2 Conector plac
CH Chave
E Sensor de niveau
EV .Electroválvula H20
F1 Fusivel 100A
MA .Motor aspiracao
MS .Motor escovas
SO Sensor presente operador
RW . Marcha atras
PA1 Interruptor bomba agua
FL .Fluxómetro
CR Sensor roda
CN5 ConectoresTeclado
ManualFácil