S4 Explorer - Scheuersaugmaschine Ghibli - Kostenlose Bedienungsanleitung
Finden Sie kostenlos die Bedienungsanleitung des Geräts S4 Explorer Ghibli als PDF.
Häufig gestellte Fragen - S4 Explorer Ghibli
Questions des utilisateurs sur S4 Explorer Ghibli
0 question sur cet appareil. Repondez a celles que vous connaissez ou posez la votre.
Poser une nouvelle question sur cet appareil
Laden Sie die Anleitung für Ihr Scheuersaugmaschine kostenlos im PDF-Format! Finden Sie Ihr Handbuch S4 Explorer - Ghibli und nehmen Sie Ihr elektronisches Gerät wieder in die Hand. Auf dieser Seite sind alle Dokumente veröffentlicht, die für die Verwendung Ihres Geräts notwendig sind. S4 Explorer von der Marke Ghibli.
BEDIENUNGSANLEITUNG S4 Explorer Ghibli
Die Maschinenkenndaten und die Aufprüfung "CE" befinden sich auf dem Schild (1) unter der Steuertafel.
Es ist ratsam das Maschinenmodel und die dazugehörige Matrikelnummer in unten stehende Tabelle einzuragen.

(Übersetzung der Originalanleitung)
ES
Espanol.. ES-1
Sehr verehrter Kunde,
Wir bedanken uns bei Ohnen davon, dass Sie eines unserer Produkte zur Reinigung ihrer Räume gekauft haben.
Der von Ihnen erworbene Wasch-Trockenfußbodenreiniger wurde für eine unkomplizierte Handhabung und für eine lange Lebensdauer entwickelt.
Uns ist bewusst, dass ein gutes Produkt, um im Laufe der Zeit gut zu bleiben, ständig verbessert werden muss, um die jene zufrieden zu stellen, die tagtglich mit ihm umgehen. Daher wünschen wir uns, dass Sie nicht nur ein zufriedener Kunde sind, sondern auch ein Partner, der sich nicht davor scheut, uns seine Meinungen und seine jeder Tag mit dem Gerät gemachteten Erfahrungen mitteilt.
Inhaltsangabe
Technische Daten DE-3
1.1 EINLEITUNG DE-4
1.1.a - Ziel des Handbuchs DE-4
1.1.b - Gebrauch des Handbuchs DE-4
1.1.c - Erklärung der im Handbuch verwendeten Symbole DE-4
1.1.d-Begriffsverwendungen DE-4
1.2 ALLGEMEINE HINWEISEV DE-4
1.2.a - Bildungsstand des Personals DE-4
1.2.b-Bedienerstellung DE-5
1.2.c - Unfallverhütungskleidung DE-5
1.2.d - Allgemeine Hinweise vor dem Gebrauch DE-5
1.2.e - Allgemeine Hinweise während des Gebrauchs DE-5
1.2.f - Allgemeine Hinweise zu den Batterien DE-5
1.2.g - Allgemeine Hinweise während der Wartung DE-5
1.2.h - Allgemeine Hinweise bei Feuer DE-6
1.2.i - Längerer Nichtgebrauch der Maschine DE-6
1.3 VORGESEHENER GEBRAUCH DER MASCHINE DE-6
1.4 NICTVORGESEHENER GEBRAUCH DER MASCHINE DE-6
1.4.a - Explosionsgefahrdete Räume DE-6
1.5ENTSORGUNG DER MASCHINEZ DE-6
1.6 BEZUGSVORSCHRIFTEN DE-6
2.1 ENTPACKUNG DE-7
2.1.a - Maschinenzubehar .DE-7
2.1.b - Installierung Batterien DE-8
2.1.c - Abladen der Maschine von der Holzpalette. DE-10
3.1 ZUSAMMENBAU DER BAUTEILE DE-11
3.1.a - Installierung des Bodenwischers DE-11
4.1 LADEN DER BATTERIE DE-11
4.1.a - Aufladen der Batterie durch Bordaufladegerät (sofern vorhanden) DE-12
4.1.b - Aufladen der Batterie durch externes Ladegerät DE-13
5.1 MASCHINENKENNTNISSE DE-15
5.2 MASCHINENSTEUERUNGEN DE-15
6.1 BESCHREIBUNGEN STEUERBEFEHLE DE-16
6.1.a - Steuerungen linke Lenkerseite DE-16
6.1.b - Steuerungen rechte Lenkerseite DE-16
6.1.c - Notaus-Knopf DE-17
6.1.d - Befehle der Steuertafel DE-17
7.1 SICHERHEITEN DE-20
8.1 TANKAUFFULLUNG DE-21
9.1 ARBEITSWEISE DE-21
9.1.a - Kontrollen vor Arbeitsbeginn DE-21
9.1.b - Vorbereitung der Maschine und Funktionswahl DE-22
9.1.c - Gebrauch der Maschine DE-22
9.1.d - Alarme während des Betriebs. DE-23
9.1.e - Arbeitsende und Ausschalten DE-24
10.1 ENTSORGUNG DES SCHMUTZWASSERS DE-24
11.1 WARTUNG UND REINIGUNG DE-25
11.1.a - Leeren und Reinigen des Frischwassertanks DE-25
11.1.b - Reinigung des Schmutzwassertanks DE-26
11.1.c - Reinigung des Bodenwischers DE-27
11.1.d - Reinigung des Frischwasserfilters DE-27
11.1.e - Uberprüfen Sie den Verschleizzustand der Lenkerkette DE-28
11.1.f - Auswechseln der Bürsten DE-28
11.1.g - Auswechseln des Wischergummis DE-29
11.1.h - Einstellung der Schräge des Bodenwischers DE-29
11.1.i - Kontrolle des Verschleizustandes der drei Rader DE-30
11.1.I - Einstellung des Aufladegerats DE-31
PROBLEM - URSACHE - BEHEBUNG DE-32
ELEKTRISCHE SCHALTPLANE DE-34
Technische Daten
Führungstyp. Aufsitzmaschine
Merkmale
Arbeitsweise Batterie
Batterietyp . N^4 - 6V - 180Ah (C5)
Energieversorgung Batterie 24V
Gesamtleistung 1800 W
Antrieb .Fahrnantrieb vor/zurück
Waschfußbreite 700 mm
Saugfußbreite 900 mm
Theoretische Stundenleistung 4200 m²/h
Fassungsvermögen Frischwassertank 80 Liter
Fassungsvermögen Schmutzwassertank 90 Liter
Vibration Hand-Arm 1,3 m/s
Vibration ganzer Körper 0,55 m/s
Schalldruck 68 db(A)
Bürsten
Durchmesser / pad / Anzahl 360 mm / 14" x 2
Motorleistung / Anzahl 250 W x 2
Motorumdrehungsleistung 165 Drehungen / min.
Spezifischer Druck 42 gr / cm²
Antrieb
Max. Schräge bei vollem Gewicht 12%
Motorleistung / Nummer 350 W x 2
Hochstgeschwindigkeit im Arbeitsbetrieb 6 km/h
Hochstgeschwindigkeit im Fahrbetrieb 8 km/h
Ansaugung
Motorleistung 550 W
Unterdruck (Wassersäule) 165 / 1700 mbar / mmHO
Luftmenge. 321/sec
Gerauschentwicklung 66 dB (A)
Tank
Typ. Doppeltank
Wiederverwendung. Nein
Frischwasser 801
Schmutzwasser 901
Bemessungen 1570 x 760x 1080 mm
Gewicht
Leergewicht 204 kg
Gewicht mit Batterien 328 kg
Betriebsgewicht 483 kg
1.1 - EINLEITUNG
Das vorliegende Hand ist fester Bestandteil der Maschine. Es muss an einem sicheren und für das Bedienpersonal (Anwender und Wartungspersonal) leicht zugänglichen Ort für die gesamte Lebensdauer bis zur Entsorgung aufbewahrt werden.
1.1.a - Ziel des Handbuchs
Das Ziel des Handbuch's ist es, alle benotigten Anweisungen zur Ingangsetzung, zum Gebrauch und Wartung der Maschine zu liefern.
Es ist sorgfältig zulesen und die im Handbuch beschreibenben Sicherheitsbestimmungen sind strengstens einzuhalten.
Die Nichtbefolgung der Anweisungen/Normen konnte Schaden an der Maschine und am Bediener verursachen, die keinesfalls dem Hersteller angelastet werden konnen.
Die im Handbuch beschreibenen Sicherheitsanweisungen verrollständigen und ersetzen nicht die geltenden Richtlinien des Landes, in dem die Maschine benutzt wird.
1.1.b - Gebrauch des Handbuchs
Das Handbuch ist in Kapitel gemäß der logischen Ordnung von Maschinenkenntnis- und Anwendung unterteilt. Um eine Suche zu erleichtern, gehen Sie zunachst zur Inhaltsan-gabe am Anfang des Handbuchs.
1.1.c - Erklärung der im Handbuch verwendeten Symbole
Zu Hervorhebung von Informationen und Verfahren bzgl. Sicherheit, Wartung usw. werden im Handbuch folgende Symbole verwendet:

GEFAHR:
Warnt vor einer ernsten, auch tödlichen Gefahr für die körperliche Universehrheit des Bediener und/oder Dritter.

HINWEIS:
Informationen von besonderer Bedeutung zur Vermeidung von schweren Schäden an der Maschine und in deren Umfeld.

BEMERKUNG:
Zusätzliche Informationen für eine korrekte Arbeitsweise der Maschine oder sonstige Anmerkungen.
1.1.d - Begriffsverwendungen
Die Angaben vorne, hinter, vorwärts, rückwärts, oben, unter, links und rechts beziehen sich auf die Fahrposition des Bedieners mit den Händen am Lenker.
Zu Vereinfachung ist der Handelsname des Modells mit dem Wort "Maschine" ersetzt worden.
1.2 - ALLGEMEINE HINWEISEV
Or Ingangsetzung, Gebrauch und Wartung der Maschine muss das Personal (Verantwortliche und Bediener) über die in diesen Handbuch vorgetragenen Verfahrensweise und Sicherheitsbestimmungen geschuilt werden. Beachten Sie alle in diesen Handbuch und in eventuell beilegten Dokumentationen enthaltenen Vorschriften.

GEFAHR:
Der Gebrauch der Maschine ist nicht eingewiesenen Personen, Kindern oder Behinderten untersagt.
1.2.a - Bildungsstand des Personals
Bediener
Unter Bediener wird ein Person verstanden, die in der Lage ist, einfache Lenk- und Reinigungsaufgaben am Ende der Arbeitsschicht vorzunehmen.
Wartungsarbeiter Elektrik/Mechanik
Qualifizierter Techniker, der Reparaturarbeit-ten oder Auswechselungen von Teilen vornehmen kann, bei denen das Schutzgehause abgenommen werden muss.
1.2.b - Bedienerstellung
Der Bediener sitzt während des Betriebs der Maschine auf der Sitzbank mit den Händen am Lenker.
1.2.c - Unfallverhütungskleidung
- Benutzen Sie Unfallverhütungskleidung, so, wie im Land, in dem die Maschine zum Einsatz kommt vorgeschreiben.
1.2.d - Allgemeine Hinweise vor dem Gebrauch
- Kontrollieren Sie vor dem Gebrauch der Maschine, dass die festen Schutzvorrichtungen (Gehäuse) immer fest in ihren Sitzen eingerastet sind.
1.2.e - Allgemeine Hinweise während des Gebrauchs
- Erzeugt die Maschine merkwürdige Gérausche, halten Sie sie sofort an und stellen Sie die Ursachen fest.
- Bei Oberflächen mit einem Neigungs-winkel von über 12% darf die Maschine NICT verlassen werden.
Die hochstzulässige Schraglage im Leer-zustand beträgt 12% . - Es ist absolut verboten in Schräglage zu kurven; Umsturzgebung.
- Vermeiden Sie es, während des Gebrauchs an Regale oder Schranke zu stößen.
- Vermeiden Sie es, die Maschine in Umgebungen zu benutzen, in denen Gegenstände herabfallen konnten.
Die Anwendung der Maschine im Freien oder auf öffentlichen Straßen ist verboten. - Benutzen Sie die Maschine in Räumlichkeiten, in denen sich wenn mögliche keine Personen aufhalten, und bei Anwesenheit von fremden Personen sind diese angehalten, den Raum vor Anwendung der Maschine zu verlassen.
- Verwenden Sie die Maschine nicht in Räumlichkeiten mit atzenden oder salzigen Substanzen.
- Verwenden Sie die Maschine nicht in explosiven Räumlichkeiten (ATEX).
1.2.f - Allgemeine Hinweise zu den Batterien
Die Batteriesäure ist atzend: im Falle eines Kontaktes mit der Haut, spulen Sie diese ausgiebig mit Wasser ab.
- Tragen Sie passende persönliche Schutzkleidung, um Kontakt mit der Haut zu vermeiden (siehe geltende Richtlinien des Landes, in dem die Maschine zur Anwendung kommt).
-KeinenDampf einatmen:erist gefahrlich.
- Beim Ladevorgang der Batterie konnten sich explosive Gasgemische bilden, daher müssen Räume, in denen die Batterie aufgeladen wird, gut beluftet sein und den diesbezüglichen Vorschriften entsprechen.
- Wahlend des Ladevorgangs, im Bereich des Ladevorgangs und während des Abkuhlungsprozesses nach dem Ladevorgang ist es verboten, im Umkreis von 2m zu rauchen und/oder offene Flammenzu entzünden.
- Melden Sie eventuelle Austritte von Flüssigkeiten aus der Batterie: sie sind gefährlich und hoch schädlich.
1.2.g - Allgemeine Hinweise während der Wartung
- Klemmen Sie die Batterie / das Elektro-kabel vor Ausführung der Wartungs- oder Reparaturarbeiten immer ab.
- Legen Sie keine Werkzeuge oder metallische Gegenstände auf die Batterie, es besteht Gefahr eines Kurzschlusses.
- Benutzen Sie zur Reinigung und zur Spülung keine aggressiven, säure- oder laugenhaltigen oder Reinigungsmittel und achten Sie besonders auf die elektrischen Bauteile.
- Reinigen Sie die Maschine nicht mit direktem Wasserstrahl oder Druckstrahl.
- Muss die Maschine für eventuelle Wartungsarbeiten angehoben werden, so ist in Sicherheit zu arbeiten, indem unter sie feste Stützen geschoben werden.
Wenden Sie sich bei Reparaturarbeiten an einen autorisierten Kundendienst und benuzen Sie nur ORIGINALERSATZTEI-LE.
1.2.h - Allgemeine Hinweise bei Feuer
- Bei Feuer benutzen Sie nur geprüfte Feu erloscher, benutzen Sie NIEMALS Wasser zum Löschen.
1.2.i - Längerer Nichtgebrauch der Maschine
- Bringen Sie die Maschine in einen vor Witterungseinfüssen geschützten Ort mit einer Temperatur von 5^ bis +40^ .
- Entfernen Sie den Zündschlüssel.
- Entleeren Sie das Frischwasser aus dem Tank.
- Laden Sie die Batterien auf und nach Aufladung klemmen Sie sie von der Maschine ab.
- Führn Sie den Ladevorgang einmal im Monat durch.
1.3 - VORGESEHENER GEBRAUCH DER MASCHINE
Die Maschine wurde entwickelt und gebaut zu Waschung und Trocknung von Fußboden in überdachten Räumen.

GEFAHR:
Jede andere Verwendung entbindet den Hersteller von der Haftung fur Schaden an Personen und/oder Sachen und lasst jegliche Garantiebedingung erliesen.
1.4 - NICT VORGESEHEN R GEBRAUCH DER MASCHINE

HINWEIS:
Die Maschine ist nicht für den Gebrauch im Freien bestimmt.

GEFAHR:
- Waschen Sie keine Böden mit einer Wassertemperatur über 50^ ;
- benutzen Sie kein Dieselkraftstoff/ Benzin oder atzende Reinigungsmittel zur Reinigung von Fußboden;
-
waschen und saugen Sie keine atzenden, entflammbaren, explosiven Flüssigkeiten, auch wenn sie verdünnt sind;
-
Benutzen Sie die Maschine nicht bei geöffnetem Schmutzwassertank;
- fahren Sie nicht mit herab baumelnden Füssen/Beinen;
- führten Sie keine jahren LenkmanOVER, vor allem bei Abfahrten, aus;

HINWEIS:
Die Maschine ist nur für den Transport EINER Person geeignet.
1.4.a - Explosionsgefahrdete Räume
Es ist absolut undersagt, die Maschine in Räumen zu benutzen, in denen Explosionsgefahr besteht und in denen entflammbare und explosive Gase, Dämpfe, Flüssigkeiten und Pulver vorkommen.
1.5 - ENTSORGUNG DER MASCHINEZ
Zum Schutz der Umwelt verschritten Sie die Maschine gemäß der geltenden örtlichen Vorschrift.
Ist die Maschine nicht mehr gebrauchstüch-tig und nicht mehr zu reparieren, entsorgen Sie ihre Bauteile nach der Regel der Müll-trennung.

GEFAHR:
Die Batterien sind als Sondermull anzusehen und müssen拿到 in entsprechen den Sammelstellen, wie in den geltenden Vorschriften des Benutzerlandes vorgesehen, entsorgt werden.
Die unsachgemäß oder missbrauchliche Abfallbeseitigung von Bauteilen oder ihre sachfremde Anwendung kann durch ihre Substanzen und Materialien Schäden an Personen und Sachen hervorrufen.
1.6 - BEZUGSVORSCHRIFTEN
Die Maschine wurde in Übereinstimmung mit den geltenden Maschinenrichtlinien und in Übereinstimmung mit «EG»-Konformitätserklarung, die mit der Maschine geliefert wird, gebaut.
2.1 - ENTPACKUNG (Abb. 1)
Ist das Verpackungsmaterial einmal beseitigt, so, wie wie auf dem Verpackungsmaterial selbst gezeigt, überprüfen Sie, dass die Maschine und ihr Zubehör vollständig ist.
Werden eindeutig Schaden festgestellt, so informieren Sie innerhalb von 3 Tage den zuständigen Gebietsvertreiber und das Transportunternehmen.
- Entfernen Sie die Hülle (1) mit den Zube-hörteilen.
2.1.a - Maschinenzubehär (Abb. 2)
Folgende Zubehörteile sind enthalten:
1) Wassereinfüllschlauch (im Einfüllstutzen des Tanks angebracht).
2) Gebrauch- und Wartungshandbuch der Maschine.
3) Betriebsanleitung Batterieladegerate (wenn vorhanden).
4) Versorgungskabel Batterieladegerät (sofern ein Bordladegerät vorhanden).
5) Nr. 2 Bürsten (in der Maschine eingebaut).



2.1.b - Installierung Batterien (Abb. 3/4)
- haben Sie die Sitzbank (1) an.
- lösen Sie die Feststellknäufe (2) des Gehäuses (3).


- ziehen Sie das Kabel (4) des Sensors (5) «Bediener anwesend» ab.
-
entfernen Sie durch Anheiten der Handgriffe (6) das Gehäuse (3) und trennen Sie den Steckers (A) des Notaus-Knopfes ab.
positionieren Sie die Batterien wie in der Abbildung gezeigt und schließen Sie sie wie in unten stehender Zeichnung gezeigt mittels der mitgelieferten Kabel und Stecker an. -
verbinden Sie den Stecker (7) der Batterien mit dem Steckanschluss (8).
- bauen Sie das Gehäuse wieder ein und verbinden Sie die Dühte des Sensors «Bediener anwesend» in umgekehrter Reihenfolge des Abbaus.
i BEMERKUNG:
Der Anschluss der Batterien muss von Fachpersonal vorgenommen werden.




Abb. 4
2.1.c - Abladen der Maschine von der Holzpalette (Abb. 5-6)
- befestigen Sie eine Rutsche (1) an die Holzpalette.
- entfernen Sie die Holzpflöcke (2) von den drei Rädern.
- überprüfen Sie, dass der Notaus-Knopf (3) nicht gedrückt ist.

BEMERKUNG:
Um den Notaus-Knopf zu entriegeln, drehen Sieihn in die durch den am oberen Teil aufgedruckten Pfeil angezeigte Richtung.
- setzen Sie sich auf die Sitzbank in Fahrstellung und schalten Sie die Maschine durch Drehen des Schlüssels (3) auf ON ein.
Warten Sie, bis sich die Bürstenhaltergruppe anhebt.
-entrasten Sie die Handbremse,indem Sie die Haltevorrichtung (4) des Hebels (5)enthaken.
drücken Sie den Knopf (6) von der vorderen Seite in Richtung hintere Seite der Maschine, um den Rückwärtsgang zu wahlen. Auf dem Display erscheint»↓». - betätigten Sie den Beschleunigungshandgriff (7) und rolten Sie über die Rutsche von der Palette ab.


3.1 - ZUSAMMENBAU DER BAUTEILE
3.1.a - Installierung des Bodenwischers (Abb. 7)
- setzen Sie den Bodenwischer (1) in die Halteplatte (2) und drehen Sieihn mit den Feststellknopfen (3) fest.
- verbinden Sie den Ansaugschlauch (4) mit dem Stutzen des Bodenwischers.
4.1 - LADEN DER BATTERIE

GEFAHR:
Führer Sie den Ladevorgang der Batterien in gut durchlufteten Räumen und gemäß den Ländernormen des Einsatzes der Maschine durch.
Für Informationen über die Sicherheit sehen Sie nach, was hierzu im Kapitel 1 des vorliegenden Handbuchsgeschrieben stehen.

HINWEIS:
Für Informationen und Hinweise zur Batterie und zum Batterieladegerät (sofern vorhanden) sehen Sie in den dem vorliegenden Handbuch beigelegten Dokumentationen zum Ladegerät nach.

HINWEIS:
Die Maschine ist ab Fabrik auf eine Arbeit mit einer Gel-Zellen-Batterie geeicht. Wenn Sie eine Säurebatterie einsetzen müssen, wenden Sie sich an den Kundenservice um eine neue Eichung vornehmen zu{lappen.
Es ist verboten die Maschine mit Gel-Batterie zu benutzen, wenn letzte auf Säurebatterie geeicht ist.

BEMERKUNG:
Für weitere Informationen zur Eichung, siehen Sie unter den Informationen im Abschnitt 11.1.1. nach.

BEMERKUNG:
Für eine vollständige Aufladung der Batterien besteht man 10 Stunden. Vermeiden Sie unvollständige Ladezeiten.

4.1.a - Aufladen der Batterie durch Bordaufladegerät (sofern vorhanden) (Abb. 8-9)
- Bringen Sie die Maschine in die Höhe einer Netzsteckdose.
-Heben Sie die Sitzbank (1) und das Batterieladegerat (2) an. - ziehen Sie den Stecker (3) der Batterie aus der Steckdose (4) der Anlage.
- Verbinden Sie den Stecker (3) der Batterien mit der Steckdose (5) des Bordelagerats.
- Entnehmen Sie den Zubehörteilen das Elektrokabel (6) und stecken Sie es in den Stecker (7) der Maschine, danach verbinden Sie es mit dem anderen Ende an die Netzsteckdose.

HINWEIS:
Überprüfen Sie, dass die Netzspannung mit der Betriebsspannung des Batterieladegerats vereinbar ist (100-130 V Wechselstrom oder 200 - 230 V Wechselstrom, 50 / 60Hz ).
- Lassen Sie die Batterie sich aufladen, bis die Leuchtanzeige (8) "Grün" wird, dannziehen Sie das Versorgungskabel (6) ab und verstauen Sie es.
- Verbinden Sie wieder den Stecker (1) der Batterien an der Steckdose (4) der Anlage und setzen Sie das Batterieladegerät (2) wieder zurück in die Sitzbank (1).


4.1.b - Aufladen der Batterie durch externes Ladegerät (Abb. 10)
- Bringen sie die Maschine in die Höhe der Batterieladestation.
- haben Sie die Sitzbank (1) an.
- ziehen Sie den Stecker (2) der Batterie aus der Steckdose (3) der Anlage.
- Verbinden Sie den Stecker (2) der Batterien mit der Steckdose (4) des externen Ladegerats.
- Am Ende des Ladevorgangs verbinden Sie wieder den Stecker (2) der Batterien an der Steckdose (3) der Anlage.


5.1 - MASCHINENKENNTNISSE (Abb. 11)
1) Lenker.
2) Schaltpult.
3) Sitzbank.
4) Ansauger.
5) Fußstütze.
6) Schmutzwasser tank.
7) Deckel Schmutzwasser tank.
8) Richtungsrad.
9) Frischwassertank.
10) Entleerung Frischwasser.
11) Wassereinfüllschlauch.
12) Bürstengruppe.
13) Antriebsräder.
14) Bodenwischer.
15) Entleerschlauch Schmutzwasser
16) Ansaugschlauch Bodenwischerwasser.
17) Batterieladegerät (optional).
18) Batteriengehäuse.
19) Wasserregulierhahn.
20) Wasserfilter.
(21) Ablasshahn Frischwasser.
22) Sensor «Bediener anwesend».
23) Gasfeder.
24) Notaus-Knopf.
5.2 - MASCHINENSTEUERUNGEN (Abb. 12)

1) Bremshebel.
2) Block Handbremshebel.
3) Gangschalter.
4) Beschleuniger.
5) ON/OFF Lösungsmittelpumpe.
6) Hintergrundbeleuchtes Display.
7) Akustisches Warnsignal.
8) Zündschlüssel.

9) Einschalter Ansauger

10) Bürstenknopf.
11) Knopf zum Starten des Automatikbetriebs «ALL IN ONE».

12) Einstellknopf Lösungsmittelmenge.

13) Einstellknöppe Arbeitsgeschwindigkeit.
14) Taste zum Seitenwechsel und Einstellungen «ENTER SETUP».
15) Einstellung % an Reinigungdmitel (optional).
6.1 - BESCHREIBUNGEN STEUERBEFEHLE
6.1.a - Steuerungen linke Lenkerseite (Abb. 13)
1) Bremshebel
Durch Anziehen des Bremshebels (1) wird die Arbeitsbremse auf dem Vorderrad betätig.
2) Standbremse
Um die Standbremse einzulegen, ziehen Sie den Hebel (1) bis zum Anschlag und legen Sie den Feststeller (2) ein, um den Hebel (1) zu blockieren. Um die Bremse zu entriegeln, ziehen Sie den Hebel (1) und drücken Sie den Feststeller (2) nach Außen, umihn frei zu geben.
3) Gangschalter

BEMERKUNG:
Die Gangschaltung ist nur dann aktiviert, wenn der Bediener in Fahrstellung auf der Sitzbank sitzt.
Der Schalter besteht aus zwei Tasten:
- durch Druck auf die Taste (3a) wird der Gang «VORWÄRTS» eingelegt; auf dem Display erscheint “↑”.
durch Druck auf die Taste (3b) wird der Gang «Rückwärts» eingelegt; auf dem Display erscheint «↓».
- durch gleichzeitigen Druck der beiden Tasten wird der eingelegte Gang ausgekuppelt und in den Leerlauf geschalte; auf dem Display erscheint «N».
6.1.b - Steuerungen rechte Lenker-seite (Abb. 13)
4) Beschleuniger
Durch Drehen des Einstellknopfs (4) wird der Fahrnantrieb eingeschaltet und die Geschwindigkeit erhöht oder gesenk.
5) ON/OFF Lösungsmittelpumper
Ein Drehen des Hebels (5) auf «ON» aktiviert die Pumpe; ein Drehen des Hebels (5) auf «OFF» deaktiviert die Pumpe.



Abb. 13
6.1.c - Notaus-Knopf (Abb. 14)
Wird der gedrückt gehalten, so blockiert er die Maschine, indem die Spannung unterbrochen wird. Umihn zu entriegeln, drehen Sie den Knopf (A) in die durch den am oberen Teil aufgedruckten Pfeil angezeigte Richtung.

HINWEIS:
Benutzen Sie den Notaus-Knopf (A) nur bei weiter Notwendigkeit, benutzen Sieihn nicht, um die Maschine auszuschalten, was u.U. auch schwere Schaden an ihr verursachen konnte.
6.1.d - Befehle der Steuertafel (Abb. 15)

BEMERKUNG:
Die Tasten (8), (9), (10), (11), (12), (13), (14) sind nur aktiv, wenn der Bediener auf der Sitzbank in Fahrstellung sitzt und der Schlüssel (6) auf «ON» gedreht ist.
6) Zündschlüssel
Eine Drehung im Uhrzeigersinn "ON" versorgt die Maschine mit Strom und macht sie betriebsbereit. Eine Drehung im Gegenuhrzeigersinn "OFF" unterbricht dir Stromzufuhr, der Schlüssel kann nun abgezogen werden.
7) Akustisches Warnsignal (Abb. 15)
- Durch Druck auf den Knopf (7) wird das akustische Warnsignal ausgelöst.
8) Taste Ansauger

(Abb. 16)
- Durch Druck der il Taste setzen sich der Ansauger in Gang. Wenn Sie den Vorwärtsgang oder den Leerlauf eingelegt haben, senkt sich der Bodenwischer ab. Erneuter Druck auf Taste lasst den Ansauger anhalten. der Bodenwischer hebt sich und auf dem Display erlischt die Symbolleuche.
9) Bürstentasten

- Ein Druck auf die Taste lasst die Bürstengruppe absenken.
Die Bürsten beginnen sich zu drehen, wenn sich die Maschine nach vorne oder zurück bewegt und sie halten an, wenn die Maschine anhalt.
Ein erneuter Druck der Taste lasst die Bürsten anhalten, die Gruppe hebtsich und die die Symbolleuche auf dem Display erlischt.





10) Einstellung der Lösungsmittelmenge
Durch Druck der Taste (+) oder (-) wird folgende Darstellung gezeigt;

Betätigten Sie die Tasten (+) oder (-), um die Wassermenge zu erhöhen oder zu senken, was von 0 bis 6 Liter/min. maximal reicht.
11) Einstellung der Reinigungsmittelmenge (optional)

Durch Druck der Taste wird folgende Darstellung gezeigt;

Betätigten Sie die Tasten (+) oder (-), um die Reinigungsmittelmenge zu erhöhen oder zu senken, was von 0,5 bis 3% maximal.
12) Einstellung der Arbeitsgeschwindigkeit

Durch Druck der Taste (+) oder (-) wird fol-gende Darstellung gezeigt;

Betätigten Sie die Tasten (+) oder (-), um die Arbeitsgeschwindigkeit zu erhöhen oder zu senken, was von 0 bis 6 km/h. maximal reicht.
13) Automatikbetrieb "ALL IN ONE"
Durch Druck auf diese Taste wird der Automatikbetrieb gestartet, der eine korrekte Abfolge von Ein- und Ausschaltungen der Maschinenarbeit möglich. Die ab
folgen sind:
- Druck der Taste;
- Absenkend der Bürsten;
- Einlagen des Vorwärtsgangs, die Maschine bewegt sich und beginnnt mit dem Drehen der Bürsten und der Abgabe der Lösung.
- Nach etwa 1 Sekunde senkt sich der Bodenwischer und nach erfolgter Absenkung startet der Ansauger.
Am Ende des Reinigungsgangs drücken Sie erneut die Taste, um den Arbeitsgang zu stoppen. Die Bürsten halten an und haben sich, die Abgabe an Lösungsmittel wird angehalten während der Ansauger noch für 5 Sekunden weiter lauft, um die Restflüssigkeit vom Boden anzusaugen.
Taste mit doppelter Funktion:
- Wird sie im Arbeitmodus gedrückt, konnen die Einstellungen auf dem Display angezeigt werden.
- Wird sie für 3 Sekunden gedrück gehalten, gelangt man zur Eingabe der Einstellungen und hat nun die Möglichkeit die Einstellungswerte zu ändern und die neuen Werte abzuspeichern.
Displaydarstellungen Arbeitsmodus
- Drehen sie den Schlüssel auf "ON", auf dem Display erscheint die folgende Darstellung:

a) eingelegter Arbeitsgang:
$$ \begin{array}{l} \uparrow = \text {V o r w a r t s g a n g} \ \downarrow = \text {R u c k w a r t s g a n g} \ N = \text {L e e r l a u f} \ \end{array} $$
b) Ladezustand der Batterie, die dunklen Teilen der Skala zeigen die verbliebern Ladung an.
c) Ansauger in Betrieb.
Zeigt an, dass die Taste (8) gedrückt wurde und dass der Ansauger in Betrieb ist.
d) Bürsten in Betrieb.
Zeigt an, dass die Taste (9) gedrückt wurde und dass die Bürsten für den Betrieb aktiviert sind.
e) Zeigt die Betriebszeit der Antriebsmotoren an.
Drücken der Taste SETUP/ENTER, worauf folgende Darstellung angezeigt wird:

f) Darstellung der Einsatzzeit der Maschine (Schlüssel auf "ON").
g) Einsatzzeit des Ansaugers.
h) Drehzeit der Bürsten.
Drücken der Taste SETUP/ENTER, worauf folgende Darstellung "CONTARESA" erscheint:

Mq Anzeige der gereinigten Quadratmeter seit letzter Nullstellung (Bürsten in Betrieb).
Mq/h Anzeige der im Durchschnitt pro Stunde gereinigten Quadratmeter.
Ftq Darstellung der gereinigten Ft² (Quandrafuß) seit letzter Nullstellung (Bürssten in Betrieb).
Ftq/h Anzeige der im Durchschnitt pro Stunde gereinigten Ft² (Quadrafuß).
Liter Anzeige der verbrauchten Liter an Lösungsmittel.
Nach Druck der Taste SETUP/ENTER wird folgende Darstellung angezeigt:

In dieser Darstellung werden eine Parameter zur Aufnahme der verschiedenen Bestandteile und ihrer Temperatur angezeigt. Die Darstellung wird durch die Einstellung "1" im Feld "Datenansicht" im Modus Datenengabe aktiviert.

BEMERKUNG:
Nach Druck der Taste SETUP/ENTER kehr man zur ursprünglichen Darstellung zurück.
Displaydarstellungen Dateneingabemodus
Drücken Sie für eineuge Sekunden die Taste SETUP/ENTER und Sie gelangen zur folgenden Darstellung:

Drücken Sie die Taste oder die Taste um sich zu den verschiedenen Punkten zu bewegen und um durch Druck der Taste SETUP/ENTER einen gewünschten Funktion auszuwahlen.
Auflistung der Einträge:
Ausgang
Wahlen Sie diesen Funktion und drücken Sie die Taste SETUP/ENTER, um aus dem Dateneingabemodus auszusteigen.
Contaresa zurücksetzen
Wahlen Sie die Funktion und halten Sie für einige Sekunden die Taste SETUP/ENTER gedrück. hierdurch werden die Inhalte in der Darstellung "contaresa" zurückgesetzt und auf dem Displayerseint für einige Sekunden der Schriftzug "CONTARESA ZURUCKGESETZT".
Reduzierung
These Funktion dient der Leistungsberechnung "Contaresa" Bei den Reinigungsfahrens überlappen sich die Reinigungsspuren,ecauseentspricht die Leistungsberechnung nicht der Wirklichkeit. Es ist möglich,einen Reduzier-Prozentsatz einzugeben (standardmaig auf 0 gestellt, empfohlen ist ein Wert von 5 % -
Ansaugerverzögerung off
Dieser Funktion gestattet es, das Ausschalten des Ansaugers nach Druck auf die entsprechende Ausschalttaste zu verzögern, damit das das im Schlauch enthaltene Wasser restlos angesaugt werden kann.
Wahlen Sie die Funktion und halten Sie die
Taste zur Erhöhung oder Verringerung

der Zeit gedrückt. Wenn die gewünsch- it eingestellt ist, drucken Sie zur Bestäg die Taste SETUP/ENTER.
Fehlerliste
Wahlen sie die Funktion und drücken Sie die Taste SETUP/ENTER. Daraufhin wird die Beste der ermittelten Fehler nach der letzten Zurücksetzung angezeigt.
Drucken Sie die Taste oder um in der Listen zu scrollen. Um aus der der Lis steigen und zur vorherigen Darstellung z kehren drucken Sie die Taste "SETUP/E
Datumanzeige X (X = 0 oder 1)
Wahlen Sie die Funktion und drücken Sie dann die Taste SETUP/ENTER, um die Funktion zu ändern. Drucken Sie danach die
Taste oder die Taste , um die Datenanzeige zu aktivieren oder auszuschalten, bestätigen Sie hernach die Einstellung durch Druck auf die Taste "SETUP/ENTER: 0 = Datenanzeige ausgeschaltet. 1 = Datenanzeige aktiviert.
Sprache . xxxxxxxxxx
Wahlen sie die Funktion und drucken Sie dann die Taste SETUP/ENTER, um die vorhandenen Sprachen anzuzeigen. Drucken
sie die Taste oder die Taste um innerhalb der List zu scrollen.Durch Druck auf die Taste "SETUP/ENTER" bestätigen Sie die gewählte Sprache.
7.1 - SICHERHEITEN (Abb. 18)

HINWEIS:
Die Maschine ist mit einem Sensor (1) "Bediener anwesend" ausgestattet. Diese Sensor blockiert alle Funktionen in der Maschine, wenn der Bediener sich nicht auf dem Fahrersitz befindet und setzen die Maschine in den Leerlauf.

8.1 - TANKAUFFÜLLUNG (Abb. 19)

HINWEIS:
Füllen Sie in den Tank nur sauberes Wasser aus der Leitung mit einer Temperatur nicht über 50^ ein.
- Ziehen Sie den mitgelieferten Schlauch (1) Heraus und schließen Sie das Ende (1a) an einen Hahn an, halten Sie das andere Ende im Tank.
- Öffnen Sie den Wasserhahn und fällen Sie den Tank (2).
- Geben Sie in den Tank die Reinigungsflüssigkeit ein oder kontrollieren Sie bei Anlagen mit optionaler Dosierung den Stand an Reinigungsmittel in der Reinigungsmittelwanne.

BEMERKUNG:
Verwenden Sie nur nicht schäumende Reinigungsmittel, für die Menge sehen Sie in den Angaben des Reinigungsmittelherstellers und der Art des zu beseitigenden Schmutzes.

GEFAHR:
- Wenn Augen oder Haut mit dem Reinigungsmittel in Kontakt geraten sind oder wenn es verschlucht wurde, sehen im Sicherheits- und Anwendungsblatt des Reinigungsmittelherstellers nach.
- Am Ende der Tankauffullung führen Sie das Ende (1a) wieder in die Tanköffnung ein.
9.1 - ARBEITSWEISE (Abb. 20)
9.1.a - Kontrollen vor Arbeitsbeginn
- Kontrollieren Sie, dass der Auslaufschlauch (1) des Schmutzwassertanks richtig eingehakt und korrekt verschlossen ist.
- Kontrollieren Sie, dass der Ansaugschlauch (2) des Wassers für den Bodenwischer correkt in den Schmutzwassertank eingeführt ist.
- Kontrollieren Sie, dass der Anschluss (3) auf dem Bodenwischer (4) nicht verstopft ist und dass der Schlauch korrekt angeschlossen ist.
- Kontrollieren Sie, dass der Hahn (5) offen sit.
- Kontrollieren Sie den Ladezustand der Batterien, indem Sie den Schlüssel (6) auf "ON" drehen und die Ladeanzeige auf dem Display (7) prufen.


9.1.b - Vorbereitung der Maschine und Funktionswahl (Abb. 21)
- Setzen Sie sich auf den Führersitz und halten Sie die Feststellbremse (1).
Arbeitsdurchgang:
Die Maschine kann 4 Arbeitsdurchgänge ausführten:
Nur Trocknen:
- Um allein den Trockendurchgang auszuführen, drücken Sie den Schaltknopf (2). Der Ansauger fahr t an.
Nur Kehren:
- Um einen reinen Kehrvorgang durchzufahren, drücken Sie die Taste (3) und die Bürste beginnt sich zu drehen. Die Drehung der Bürsten beginnt, sobald die Maschine sich zu bewegen beginnt.
Wasch- Kehrdurchgang:
- Drücken sie die Taste (3), um die Drehung der Bürsten vorzubereiten drehen Sie den Hebel (4) auf "ON", um die Abgabe von Wasser vorzubereiten.
Die Drehung der Bürsten und die Wasserabgabe (nur beim Vorwärtsgang) beginnen, sobald die Maschine sich zu bewegen anfängt.
Wasch- Kehr- und Trockendurchgang:
- Drehen Sie den Hebel (4) auf "ON", um die Abgabe von Wasser vorzubereiten.
Drücken sie die Taste (5) "ALL IN ONE", um den Automatikbetrieb zu starten.
9.1.c - Gebrauch der Maschine (Abb. 21)
-
Nachdem Sie die Maschine eingeschaltet und Arbeitsgang gewählt haben, legen Sie den gewünschten Arbeitsgang durch Betätigung der Taste (6) ein.
-
Beginnen Sie mit den Reinigungsarbeiten durch Betätigung des Beschleunigers (7).

BEMERKUNG:
Wenn Sie den Beschleuniger nicht mehr betätigten, halten die Drehung der Bürsten und die Wasserabgabe an.

BEMERKUNG:
Die richtige Reinigung und Trocknung des Bodens erzielt man, wenn die Maschine im Vorwärtsgang betrieben wird. Im Rückwärtsgang—hebt sich der Bodenwischer an und das auf dem Boden verbliebene Wasser wird nicht abgesaugt.



- Stellen Sie eventuell die Lösungsmittelmenge über die entsprechenden Tasten ein.
- Kontrollieren sie über das Display (8) den Ladezustand der Batterien.

BEMERKUNG:
Nach einigen Sekunden, dass der Schlüssel in Position "ON" staat und keine Arbeiten verrichtet werden, schaltet sich die Energie-sparfungtion der Maschine ein und Sie gehen in den STAND-BY-Modus. Auf dem Display erscheint folgende Anzeige:
STAND-BY AKTIVIER
IRGENDEINE TASTE DRÜCKEN
Drücken Sie irgendeine Taste, um den STAND-BY-Modus zu verlassen.

GEFAHR:
Wenn der Bediener von der Maschine absteigt, setzen sich diese in den Leerlauf und es ist ZwingEND vorgeschreiben, die Feststellbremse zuziehen, wie im Kapitel „Steuerungen linke Lenkerseite“ beschreiben.
9.1.d - Alarme während des Betriebs
Während des Betriebs der Maschine können sich Alarmsituationen ereignen, die dement-sprechend auf dem Display folgendermaßen angezeigt wurde:
Lösungsmitteltank leer:
-
Zeigt an, dass das Wasser-Reinigungsgemisch im Tank zu Ende ist. Daraufhin wird die Maschine angehalten und die Bürsten angehoben. Das Ansaugen goht noch eine Sekunden weiter, dann schaltet sich der Ansauger aus und man hebt den Bodenwischer an.
-
Um den Alarm zu loschen, ist der Tank wieder aufzufullen und die Taste "SETUP/ENTER" zu drucken.
Schmutzwassertank fast voll:
- Zeigt an, dass der Stand des im Tank vorhandenen Schmutzwassers die Höhe der Alarmsonde erreicht hat. Es kann mit der Arbeit fortgefahren werden, es ist jederoch geraten, sich zu nachstgelegen den Wasserentsorgungsstelle zu begeben und den Schmutzwassertank, wie im entsprechenden Abschnitt beschrieben, zu entleeren.
Schmutzwassertank voll:
- Zeigt an, dass der Stand des im Tank vorhandenen Schmutzwassers den Höchstand erreicht hat. Die Sicherheitssonde schaltet automatisch den Ansauger ab und hebt den Bodenwischer an.
- Begeben Sie sich zur nachstgelegenen Wasserentsorgungsstelle und leeren Sie den Schmutzwassertank, wie im entsprchenden Abschnitt beschrieben.
Batterie fast leer
- Zeigt an, dass die Batterieladung zur Neige besteht und die Arbeit zu Ende gebracht werden und zur Ladestelle gefahren werden muss.
Die Arbeitsfunktionen bleiben aktiviert.
Batterie leer
- Zeigt an, dass die Batterieladung leer ist. Alle Arbeitsfunktionen sind ausgeschal-tet, lediglich der Antrieb bleibt in Betrieb.
- Begeben Sie sich sofort zur Ladestelle.

BEMERKUNG:
Wenn die Maschine mit eingeschalteten Alarm fortfahr, bevor die Batterie komplett entladen ist, schaltet sich ein weiterer Schutzalarm ein, der den Maschinebetrieb komplett blockiert.
9.1.e - Arbeitsende und Ausschalten (Abb. 22)
- Am Ende der Reinigungsrarbeiten halten Sie in Reihen folge die Drehung der Bürsten und den Ansauger an, indem Sie die entsprechenden Steuerungsbefehle je nach Betriebsmodus eingeben, oder betätigten Sie im Automatikbetrieb die Taste "ALL IN ONE".
- Drehen Sie den Schlüssel (1) auf "OFF".
- Legen Sie die Feststellbremse ein, wie im Abschnitt "Steuerungen linke Lenkerverte" beschrieben.
- Leeren und saubern Sie den Schmutzwassertank und den Lösungsmitteltank, wie in den entsprechenden Abschnitten beschreiben.
10.1 - ENTSORGUNG DES SCHMUTZWASSERS (Abb. 23)
Nach dem Arbeitsdurchgang oder wenn der Schmutzwassertank (1) voll ist, muss er auf folgende Art geleert werden:

BEMERKUNG:
Zur Entsorgung des Schmutzwassers halten Sie sich an die Regeln des Landes, in dem die Maschine eingesetzt wird.
- Stellen Sie sich mit der Maschine in die Nähe eines Abflusses.
- Ziehen Sie den Schlauch (2) vom Tank (1) ab.
- Entfernen Sie den Stopfen (3) vom Schlauch (2) und entleeren Sie vollständig das Wasser im Tank.


11.1 - WARTUNG UND REINIGUNG

HINWEIS:
Für Informationen und Hinweise zu Wartungs- oder Reinigungsmaßnahmen führen Sie unter dem Abschnitt „Allgemeine Hinweise während der Wartung" im Kapitel 1 des vorliegenden Handbuchs nach.
TÄGLICH AUSZUFÜHRENDE MASSNAHMSN
11.1.a - Leeren und Reinigen des Frischwassertanks (Abb. 24)

HINWEIS:
Am Ende der Reinigungsrarbeiten muss der Frischwassertank entleert und ausgesplt werden, um Ablagerungen oder Krustenbildungen zu vermeiden.
Nach der Entleuerung des Schmutzwassertanks, entleeren Sie den Frischwassertank auf folgende Weise:
- Stellen Sie sich mit der Maschine in die Nähe eines Abflusses.
- Entfernen Sie den Einfüllschlauch (1) des Frischwassers vom Tank.
- Führn Sie den oberen Teil des Schlauchs (1) in den Ablaufanschluss (2) unter der Wanne (3) ein.
- Öffnen sie den Hahn (4) und setzen Sie das im Tank vorhandene Wasser vollständig auslaufen.
- Waschen Sie das Tankinnere, wobei Sie den Ablaufhahn offen setzen und geben Sie Frischwasser durch die obere Offnung hinzu.
- Am Ende des Reinigungsvorgangs schreiben Sie den Hahn (4) und setzen Sie den Schlauch (2) zurück in seinen Sitz.



11.1.b - Reinigung des Schmutzwassertanks (Abb. 25)

HINWEIS:
Am Ende der Reinigungsrarbeiten muss der Schmutzwassertank gesaubert werden, um zu vermeiden, dass sich Ablagerungen und Krusten bilden und zur Vermeidung von Bakterien, Gerüche und Schimmelpilzen.
- Entleeren Sie das Schmutzwasser wie im entsprichenden Abschnitt erklär, indem Sie sich mit der Maschine in die Höhe eines Abflusses begeben.
- Entfernen Sie den Deckel (1).
- Lassen Sie den Schlauch (2) nach unten gehalten und ohne Deckel und füllen Wasser über die obere Öffnung (3) zur Säuberung des Tankes solange Wasser ein, bis aus dem Entleerungsschlauch sauberes Wasser austritt.
- Reinigen Sie mit einem feuchten Tuch die Wasserstandssensoren (4). Geben Sie bereits Acht, sie sich zu verbiegen.
- Setzen Sie alles in umgekehrter Reihenfolge wieder ein.
- Drehen Sie die Inbusschraube (5) ab und entfernen Sie den Filterdeckel (6).
- Entfernen und reinigen Sie den Ansaugfilter (7), indem Sie eventuelle Papierstücke, Holz usw., die他们在verstopfen entfern.


11.1.c - Reinigung des Bodenwischers (Abb. 26)
Um den Wischer (1) richtig zu reinigen muss er folgendermaßen entfernt werden:
- Den Schlauch (1) vom Wischer (2) abziehen.
Die Drehknöpfe (3) lockern und den Wischer (2) entfern. - Den Wischer und besonderss die die Gummis (4) säubern ebenso wie das Innere des Ansauganschlusses (5).

BEMERKUNG:
Sollten Sie während der Reinigung feststellen, dass die Gummis (4) defekt oder abgenutzt sind, wechseln Sie sie aus oder drehen Sie sie um.
- Bauen Sie alles wieder in umgekehrter Reihenfolge ein.
WÖCHENTLICH DURCHZUFÜHRENDE MASSNAHMSN
11.1.d - Reinigung des Frischwasserfilters (Abb. 27)
- Schlieben Sie den Hahn (1).
- Drehen Sie den durchsichtigen Deckel (2) des Filters ab und entfern den Sie den Filter (3).
- Reinigen Sie den Filter (3) unter fließen dem Wasser, sollte er verstopft sein, so wechseln Sieihn aus.
- Setzen Sie wieder alles zusammen, fahren Sie dann in umgekehrter Reihenfolge fort und öffnen Sie den Hahn (1).


MASSNAHMEN, DIE ALLE 3 MONATE DURCHZUFUHREN SIND
11.1.e - Überprüfen Sie den Verschleißzustand der Lenkerkette (Abb. 28)
- Kontrollieren Sie den Verschleib- und Verrostungszustand der unter der Maschine bei den Vorderrädern befindlichen Kette (1).
Wenn Die Kette Spuren von Verrostung aufweist, muss Sie ausgetauscht werden. Hierzu wenden Sie sich an den technischen Kundendienst.
BEI BEDARF DURCHZUFUHRENDE MASSNAHMSN
11.1.f - Auswechseln der Bürsten (Abb. 29)
Eine Auswechselung der Bürste wird notwendig, wenn die Borsten durch Abnutzung kürzer wie 2cm geworden sind oder auch wenn in Abhängigkeit des zu reinigenden Fußbodens. Zum Auswechseln gehen Sie wie folgt vor:
- Führren Sie eine Hand unter die Bürstenhaltergruppe (1) ein. Um die Bürste auszuklien, drehen Sie sie ruckartig in Gegendrehrichtigung.
- Positionieren Sie unter die Bürstenhaltergruppe (1) die neuen Bürsten.
- Setzen Sie sich auf den Fahrsitz und dren Sie den Schlüssel (2) in Position "ON".
-
Legen Sie einen Gang ein.
-
Drücken sie die Taste, um die Drehung Bürsten zu aktivieren; die Bürstengruppe senkt sich ab.
-
Drehen Sie leicht den Einstellknopf (3) des Beschleunigers, worauf die Flanschen der Bürstengruppe sich zu drehen beginnen und die Bürsten einrasten setzen, halten Sie dann die den Einstellknopf (3) los.
-
Drücken Sie erneut die Taste und drehen Sie den Schlüssel (2) in Position "OFF".


11.1.g - Auswechseln des Wischergummis (Abb. 30)
Wenn Sie bemerken, dass die Trocknung des Bodens schwierig wird oder dass auf dem Boden eine Wasserspuren bleiben, wird es nötig sein, den Verschleißgrad der Wischergummis (1) zu kontrollieren:
- Entfernen Sie die Wischergruppe (1) wie im Abschnitt „Reinigung des Wischers" beschreiben.
- Schrauben Sie die Flügelmattern (2) auf und entfern den Sie die Gummis (3).

BEMERKUNG:
Wenn die Gummis (3) nur auf einer Seite abgenutzt sind, können Sie gedreht werden.
- Ersetzen oder drehen Sie die Gummis (3) um, ohne sie miteinander zu vertauschen.
- Bauen Sie alles wieder in umgekehrter Reihenfolge ein.

BEMERKUNG:
Es konnen zwei Arten von Gummis verwendet werden: Gummi aus Paragummi für alle Bodenarten und Gummis aus Polyurethan für olverschmutzte Böden von Werkstätten.
11.1.h - Einstellung der Schräge des Bodenwischers (Abb. 31)
- Schalten Sie die Maschine an und Dru
cken sie die Taste, die Wischergruppe senkt sich ab.
- Legen Sie den Vorwärtsgang ein und bewegen Sie sich um eine Meter, legen Sie dann die Feststellbremse ein und steigen Sie von der Maschine ab.
- Betätigten Sie die Gewindestange (1), um den Winkel der Abstreifer (2) zum Boden einzustellen. Drehung in Uhrzeigersinn, wenn sie einen hohenen Einfallswinkel haben, entgegengesetzt, wenn sie einen niedrigeren Einfallswinkel haben.




BEMERKUNG:
Der korrekte Winkel ist erreicht, wenn sich während des Betriebs keine Flüssigkeits-schlieren auf dem Boden bilden und der Abstreifer einen über die ganze Länge durchgehenden Winkel aufweist.
11.1.i - Kontrolle des Verschleißzustandes der drei Räder (Abb. 32)
- Kontrollieren Sie regelmäßig den Verschleibzustand der drei Räder (1); wenn sich Abnutzungen oder Schäden zeigen müssen sie ausgetauscht werden. Wenden Sie sich hierzu an den technischen Kundendienst.

GEFAHR:
Ein Fortfahren der Arbeit mit verschissenen oder beschädigten Rädern bedeutete eine Gefahr für den Bediener, da die Maschine eine schlechtere Bodenhaftung in den Kurven hat.

11.1.I - Einstellung des Aufladegerats (Abb. 33)

HINWEIS:
Die Maschine ist ab Werk mit einer Arbeitsstandardeinstellung mit Gel-Batterien des Typs „Sonnenschein" vorgerüstet.
-Heben Sie die Sitzbank (A) an.
Standardinstellung mit Gel-Batterien des Typs Sonnenschein
- Heben Sie die Abdeckung (B) an und kontrollieren Sie, dass die Switchs (1 - 2 - 3 - 4) so angeordnet sind, wie in Abbildung (C) gezeigt.
Ein Einstellung kann folgendermaBen geändert werden:
Einstellung für Gel-Batterien, die nicht vom Typ Sonnenschein sind
- Heben Sie die Abdeckung (B) an und kontrollieren Sie, dass die Switchs (1 - 2 - 3 - 4) so angeordnet sind, wie in Abbildung (D) gezeigt.
Einstellung für Säurebatterien
- Heben Sie die Abdeckung (B) an und kontrollieren Sie, dass die Switchs (1 - 2 - 3 - 4) so angeordnet sind, wie in Abbildung (E) gezeigt.

HINWEIS:
Betätigten Sie nur die Switchs (1 - 2 - 3 - 4);ändern Se nicht deren Position (5 - 6 - 7 - 8).


ON













ON
1






1
2
3
4
5
6
7
8

Abb. 33
PROBLEM - URSACHE - BEHEBUNG
| PROBLEM URS | ACHE BEHEBUNG | |
| Bei Drehen des Schlüssels schaltet sich die Maschine nicht ein. | Batterie leer.Hauptsicherung durchge-brannt. | Ladezustand der Batterien überprüfen.Ersetzen der Sicherung auf dem Batteriekabel. |
| Bürste dreht sich nicht. Arbeitschgeschwindigkeit auf "0" km/h gesetzt.Leerlauf. | Arbeitsgeschwindigkeit er-hohen.Den Vorwärts- oder Rück-wärtsgang einlagen. | |
| Ansauger Funktioniert nicht. Schmutzwassertank voll.Wasserstandssonde ver-schmutzt. | Den Tank leeren.Reinigen Sie mit einem feuchten Tuch die Wasserstandssonden im Schmitz-wassertank. | |
| Die Maschine trocknet nicht oder trocknet nicht gut und{ländt Wasserstreifen auf dem Boden. | Ansauger ausgeschiedt.Ansaugschlauchverstopft.Schmutzwassertank voll.Wischergummis verschlis-sen. | Ansauger einschalten.Den Ansaugschlauch, der den Wischer mit dem Schmutzwassertank ver-bindet, kontrollieren und eventuell reinigen.Den Schmutzwassertank leeren.Die Wisergummis umdrehen oder ersetzen. |
| Wasser tritt nicht aus. Tank ist leer.Schalter zur Aktivierung der Elektropumpe ist nicht ein-geschaltet.Hahn zu.Filter verstopft.Wassermenge ist auf 0 Li-ter/min. eingestellt.Magnetventil funktioniert nicht. | Den Tank füllen.Den Schalter einstellen.Der Hahn im unteren Be-reich der Maschine öffnen.Den Filter reinigen.Die Wassermenge erhö-hen.Den technischen Kunden-dienst rufen. | |
| Die Maschine bewegt sich nicht in Arbeitsbedingun-gen. | Arbeitsgeschwindigkeit auf "0" km/h gesetzt.Der Bediener sitzt nicht kor-rekt auf dem Fahrersitz.Gang nicht eingelegt.Sensor "Bediener anwe-send" abgezogen.Sensor "Bediener anwe-send" defekt. | Arbeitsgeschwindigkeit er-hohen.Sich correkt auf die Sitz-bank setzen.Den Gang über die ent-sprechende Steuerung ein-legen.Kontrollieren Sie, dass die Anschlusskabel des Sen-sors richtig verbunden sind.Rufen Sie zur Auswechselung den Kundenst. |
| Bodenreinigung ist unzurei-chend. | Falsche Bürsten oder Rei-nigungsmittel.Bürste verbraucht. | Benutzen Sie dem Boden oder dem Grad der Ver-schmutzung angepasste Bürsten und Reinigungsmittel.Bürste ersetzen. |
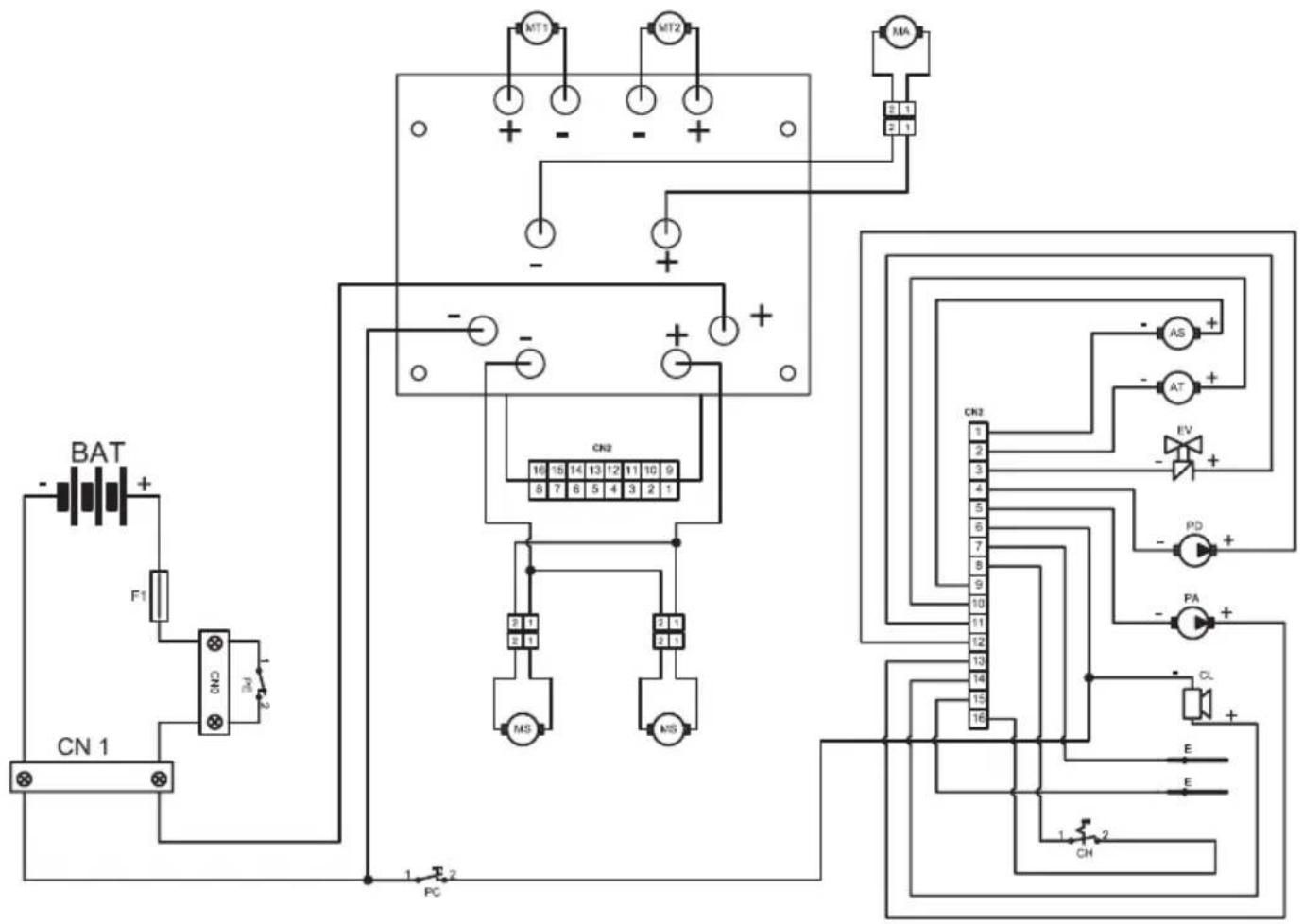
ELEKTRISCHE SCHALTPLANE

AS Stellglied Bürsten
AT Stellgled Wischer
BAT .Batterie 24V
CL . Warnsummer
CN1 Stecker 120A
CN2 .Kartenanschluss
CH Schlussel
E Wasserstandssensor
EV Magnetventil H20
F1 .Sicherung 100A
MA .Ansaugmotor
MS Bürstenmotor
MT1 .Antriebsmotor links
MT2 Antriebsmotor rechts
PD .Reinigungsmittelpumpe
PA Wasserpumper
PE Not-Aus-Knopf
PC. Hupenknopf

ACC .Beschleuniger
FW Vorwartsgang
SO Sensor "Bediener anwesend
RW .Rückwartsgang
PA1 Wasserpumpenschalter
FL Durchflussmesser
CR Radsensor
ST .Lenkersensor
CN3 Signalanschluss
CN4 Lenkeranschluss
CN5 Tastaturanschluss
R .Wunderstand 10kΩ/h
T Tastatur
Apreciado cliente,
EinfachAnleitung