S4 Explorer - Autolaveuse Ghibli - Notice d'utilisation et mode d'emploi gratuit
Retrouvez gratuitement la notice de l'appareil S4 Explorer Ghibli au format PDF.
| Type d'appareil | Aspirateur industriel |
| Puissance | 1200 W |
| Capacité du réservoir | 40 L |
| Poids | 25 kg |
| Dimensions | 600 x 600 x 950 mm |
| Type de filtration | Filtration HEPA |
| Niveau sonore | 70 dB |
| Accessoires inclus | Flexible, brosse, suceur plat |
| Utilisation recommandée | Nettoyage des surfaces sèches et humides |
| Entretien | Vider le réservoir après chaque utilisation, nettoyer le filtre régulièrement |
| Mesures de sécurité | Ne pas utiliser dans des environnements explosifs, vérifier l'état du câble d'alimentation |
| Garantie | 2 ans |
FOIRE AUX QUESTIONS - S4 Explorer Ghibli
Téléchargez la notice de votre Autolaveuse au format PDF gratuitement ! Retrouvez votre notice S4 Explorer - Ghibli et reprennez votre appareil électronique en main. Sur cette page sont publiés tous les documents nécessaires à l'utilisation de votre appareil S4 Explorer de la marque Ghibli.
MODE D'EMPLOI S4 Explorer Ghibli
Les données d'identification et le marquage "CE" de la machine sont positionnés sur la plaque (1) située sous le tableau de bord.
Il est recommandé de reporter dans le tableau ci-dessous le modele de la machine et le numero relatif de matricule.

KENNDATEN
(Traduction des instructions d'origine)
DE
Deutsch DE-1
Nous vous remercions pour avoir choisi un de nos produits pour le nettoyage de vos locaux.
L'autolaveuse accompagnée que vous venez d'acquerir a ete concue pour satisfaire l'utilisateur en termes de simplicité d'utilisation et de fiabilité dans le temps.
Nous sommes conscients que, pour qu'un produit reste tel quel dans le temps, il faut constamment le renouveler afin de satisfaire les attentes de ceux l'utilisent quotidienne. Nous espérons donc que vous serez un client satisfait mais aussi un collaborateur qui n'hésite pas à nous faire partager les opinions et les idées de ceux qui l'utilisent au quotidien.
Tables des Matieres
Données des matières FR-3
1.1 INTRODUCTION FR-4
1.1.a - Intérêt du manuel FR-4
1.1.b - Consultation du manuel FR-4
1.1.c-Legendesymbolesprésents dansle manuel FR-4
1.1.d - Terminologie conventionnelle FR-4
1.2 AVENTISSEMENTS GENÉRAUX FR-4
1.2.a - Qualification du personnel FR-4
1.2.b - Position de I'opérateur FR-5
1.2.c - Combinaison de protection FR-5
1.2.d - Avertissements généaux avant la première utilisation FR-5
1.2.e - Avertissements généaux pedant l'utilisation de la machine FR-5
1.2.f - Avertissements généaux concernant les batteries FR-5
1.2.g - Avertissements généaux pendant l'entretien FR-5
1.2.h - Avertissements généaux en cas d'incendie FR-6
1.2.i - Arrêt prolongé de la machine FR-6
1.3 UTILISATION PREVUE DE LA MACHINE FR-6
1.4 UTILISATION NON PREVUE DE LA MACHINE FR-6
1.4.a - Zones à risque d'explosion FR-6
1.5 DEMOLITION DE LA MACHINE FR-6
1.6 REGLEMENTATIONS DE REFERENCE FR-6
2.1 DÉSEMBALLAGE FR-7
2.1.a - Equipement de la machine FR-7
2.1.b - Installation batteries.. FR-8
2.1.c - Déchéancement de la machine de la palette de transport en bois. FR-10
3.1 ASSEMBLAGE COMPOSANTS FR-11
3.1.a - Installation du dispositif-suceur FR-11
4.1 CHARGEMENT DE LA BATTERIE FR-11
4.1.a - Chargement de la batterie avec chargeur de batterie de bord (si present) ... FR-12
4.1.b - Charge de la batterie avec chargeur externe FR-13
5.1 CONNAISSANCE DE LA MACHINE FR-15
5.2 COMMANDES MACHINE FR-15
6.1 DESCRIPTIONS DES COMMANDES FR-16
6.1.a - Commandes guidon cote gauche FR-16
6.1.b - Commandes guidon cote droit FR-16
6.1.c - Bouton d'arrêt d'urgence FR-17
6.1.d -Commande panneau FR-17
7.1 SECURITIES FR-20
8.1 REMPLISSAGE DU RÉSERVOIR FR-21
9.1 FONCTIONNEMENT FR-21
9.1.a - Vérification avant l'utilisation FR-21
9.1.b - Préparation de la machine et besoin du cycle FR-22
9.1.c - Utilisation de la machine FR-22
9.1.d - Alarmes durant le fonctionnement. FR-23
9.1.e - Fin d'utilisation et extinction FR-24
10.1 VIDANGE EAU DE RÉCUPÉRATION FR-24
11.1 ENTRETIEN ET NETTOYAGE FR-25
11.1.a - Vidange et nettoyage du réservoir d'eau propre FR-25
11.1.b - Nettoyage du réservoir d'eau de récapération FR-26
11.1.c - Nettoyage suceur FR-27
11.1.d - Nettoyage du filtré d'eau propre FR-27
11.1.e - Contrôle de l'etat d'usure de la chaîne de direction FR-28
11.1.f - Remplacement brosses FR-28
11.1.g - Substitution des raclettes en caoutchouc FR-29
11.1.h - Réglage incidence suceur FR-29
11.1.i - Contrôle état d'usure des trois roues FR-30
11.1.I - Configuration chargeur de batterie FR-31
PROBLEMES - CAUSE - RÉPARATIONS FR-32
SCHEMA ELECTRIQUES FR-34
Données des Matières
Type de conduction. .Opérateur à bord
\section*{Caracteristiques}
Fonctionnement . . .Batteries
Type de Batteries . N^4 - 6V - 180Ah - (C5)
Alimentation . Batteries 24V
Puissance installee 1800 W
Largeur piste de lavage 700 mm
Largeur d'aspiration 900 mm
Rendement théorique 4200 m²/h
Contenu réservoir à eau propre. 80 litres
Contenu réservoir à eau de récapuration 90 litres
Vibration système main-bras 1,3 m/s²
Vibration corps entier 0,55 m/s
Niveau sonore 68 db(A)
Brosses
Puisssance moteur / nombre. 250 W x 2
Vitesse moteur. 165 tours / min.
Pression specifique 42 gr / cm²
Traction
Pente maximale autorise à pleine charge 12 %
Puisssance moteur / numero. 350 W x 2
Vitesse maximum avancement en travail 6 km/h
Vitesse maximum avancement en transfert 8 km/h
Aspiration
Puissance moteur 550 W
Dépression (colonne d'eau) 165 / 1700 mbar / mmHO
Débit d'air 321/sec
Niveau sonore 66 dB (A)
Réservoir
Type. Double réservoir
Recyclage No
Capacité solution 801
Capacité récapuration 901
Dimensions 1570 x 760x 1080 mm
Poids
Poids a vide 204 kg
Poids avec batteries 328 kg
Poids dans I'ordre de marche 483 kg
1.1 - INTRODUCTION
Ce manuel fait partie intégrante de la machine ; il doit donc être conservé avec soin dans un lieu sur et accessible à tous les utilisateurs (opérateurs et personnels prévus pour l'entretien) pour toute la durée de vie de la machine jusqu'à sa démolition.
1.1.a - Intérêt du manuel
L'intérêt de ce manuel est de fournir les instructions nécessaires pour la mise en service, l'utilisation et l'entretien de la machine à laquelle il est annexe.
Il est recommandé de dire les instructions de ce manuel attentivement et de respecter scrupuleusement les normes de sécurité décrites dans ce manuel.
Le mauvais respect de ces instructions/normes pourrait cause des dommages à la machine et à l'opérateur et ne pourront enaucun cas être imputés au constructeur.
Les indications de sécurité décrites dans le manuel intégrant et NE SUBSTITUENT PAS les normes en vigueur du pays dans lequel la machine est utilisé.
1.1.b - Consultation du manuel
Ce manuel est divisé en chapitres selon un ordre logique de connaissances et d'emploi de la machine.
Pour faciliter la recherche, consulter d'abord la TABLE DES MATIÈRES reportée au début du manuel.
1.1.c - Légende des symboles présents dans le manuel
Pourmettre enevidence dans ce manuel les informations et les procedures relatives à la sécurité,l'entretien,etc.onetéadoptés les symboles suivants:

DANGER:
Avertissement d'un danger sérieux, éme mortel, pour la sécurité de l'opérateur et/ ou de tierces personnes.

AVERTISSEMENT :
Informations d'une extréme importance permettant déviter des sérieux dommages à la machine et dans l'environnement de travail.

REMARQUE:
Informations supplémentaires pour le correcte fonctionnement de la machine ou ayant un caractete général.
1.1.d - Terminologie conventionnelle
Les indications : antérieur, postérieur, avant, arrrière, supérieur, inférieur, gauche, droite se rapportent à l'opérateur assis en position de conduite avec les mains sur le guidon.
Pour simplifier, le nom commercial du modulo a ete substituie par « machine »
1.2 - AVERTISSEMENTS GÉNÉRAUX
Avant la mise en route, l'utilisation et l'entretien de la machine, il faut que les conducteurs (responsibles ou opérateurs) aient pris connaissance des procédures et de normes de sécurité générées dans ce manuel. Respecter toutes les prescriptions containues dans le manuel et dans la documentation eventuelle en annexe.

DANGER :
L'utilisation de la machine par du personnel no formé, des enfants et des personnes porteuses d'handicap est strictement interdit.
1.2.a - Qualification du personnel Opérateur
Par opérateur, il est sous-entendu du personnel générique capable de pratiquer des opérations simples de conduction de la machine ainsi que les opérations de nettoyage après l'utilisation relatives.
Ouvrier chargé de l'entretien electrique/ mecanique
Technicien qualifié pour effectuer sur la machine des opérations de réparation ou de substitution des parties pour lesquelles il faut enlever les carters de protection.
1.2.b - Position de l'opérateur
L'opérateur, durant l'utilisation de la machine, est assis sur la selle avec es mains sur le guidon.
1.2.c - Combinaison de protection
- Utiliser une combinaison de protection selon la norme en vigueur dans le pays d'utilisation de la machine.
1.2.d - Avertissements généraux avant la première utilisation
- Avant la première utilisation de la machine, vérifie que les protections de sécurité fixe (carter) soient toujours à leur emplacement et correctement fixées.
1.2.e - Avertissements généraux PEDANT L'utilisation de la machine
- Si la machine émet des bruits办实事, l'arrête immédiatement et identifier la cause.
- NE PAS abandonner la machine sur des surfaces inclinées supérieures à 12% .
- L'inclinaison maximum supportable à vide est de 12% .
- Il est strictement interdit de flechir en pente ; danger de renversement.
- Pendant le fonctionnement de la machine, éviter les chocs avec des étagères ou des armoires.
- Eviter d'utiliser la machine dans des environnements compteant un risque de chute d'objets.
- Il est interdirit d'utiliser la machine en plein air ou sur la voie publique.
- Si possible, utiliser la machine dans des lieux vides de personnes; si ce n'est pas le cas, les prévenir de bien pouvoir s'éloigner avant d'utiliser la machine.
- Ne pas utiliser la machine au sein d'environnements représentant des substances corrosives ou des saumâtres.
- Ne pas utiliser la machine au sein d'environnements explosifs (ATEX).
1.2.f - Avertissements généraux concernant les batteries
- L'acid de la batterie est corrosif: en cas de contact avec la peau rincer abondament à l'eau claire.
- Porter des moyens de protection individuels pour éviter le contact avec la peau (voir normes en vigueur dans le pays d'utilisation de la machine).
- Ne pas inhaler les vapeurs : cela peut etre dangereux.
- En chargeant la batterie il pourrait se former des mélanges de gaz explosifs, pour cette raison les locaux dans lesquels la batterie est rechargée doivent être correctement ventilés et conformes aux normes spécifique en la matière.
Il est interdit de fumer et/ou d'utiliser des flammes libres dans un rayon de 2 metres autour de la batterie pendant sa charge, dans la zone de recharge et pendant le refroidissement de celle-ci après la charge. - Signaler les éventuelles fuites de liquide de la batterie ; elles sont dangereuses et fortement polluantes.
1.2.g - Avertissements généraux pendant l'entretien
- Débrancher la batterie / le cable électrique, avant d'effectuer des opérations d'entretien ou de réparation.
- Ne pas poser d'outils ni d'objets métalliques sur les batteries ; cela pourrait provoquer des courts-circuits.
- Ne pas utiliser de produits détergents agressifs, acides, dessistant, etc. pour les opérations de nettoyage et de lavage, et faire particulièrement attention aux parties électriques.
- Ne pas laver la machine avec des jets d'eau directs ou sous pression.
- Lorsque l'on doit soulever la machine pour d'eventuelles opérations d'entretien, il est nécessaire de travailler en toute sécurité en plaçant en dessous de cette-ci des supports fixes.
- Ne s'adresser qu'a un centre d'assistance autorisé pour les opérations de réparation et ne demander que des pieces de rechange ORIGINALES.
1.2.h - Avertissements généraux en cas d'incendie
- En cas d'incendie, n'utiliser que l'extincteur à poudre homologué; NE PAS utiliser d'eau pour éteindre l'incendie.
1.2.i - Arrêt prolongé de la machine
-
Placer la machine dans un endroit couvert, à l'abri des agents atmosphériques, dans un lieu où la température est comprise entre 5^ et +40^ .
-
Retire la clé de démarrage.
Vider l'eau propre contenue dans le réservoir.
-
Executer la recharge des batteries et une fois chargees, l'enlever de la machine.
-
Effectuer la recharge de la batterie une fois par mois.
1.3 - UTILISATION PRÉVUE DE LA MACHINE
La machine a ete conque et fabriqué seulement pour nettoyer et secher les sols d'un endroit clos.

DANGER :
Toute autre utilisation décharge le constructeur de toute responsabilité pour dommages aux personnes et/ou aux choses et fait déchoir toute condition de garantie.
1.4 - UTILISATION NON PRÉVUE DE LA MACHINE

AVERTISSEMENT :
La machine n'est pas conçue pour être utilisée à l'extérieur.

DANGER :
-
Ne pas laver les sols avec de l'eau d'une température supérieure à 50^
-
Ne pas utiliser du gazole/de l'essence ou des déterments corrosifs pour le lavage des sols;
-
Ne pas laver ni aspirer des liquides corrosifs, inflammables, explosifs, même si ceux-ci sont dilués;
-
Ne pas utiliser la machine avec le réseauoir de récapération ouvert;
- Ne pas circuler avec les pieds/les jambes sortant de la zone de protection de la machine;
- Ne pas effectuer des braquages sou-dains en particulier lors de descente.

AVERTISSEMENT:
La machine est habilitée au transport d'une SEULE personne.
1.4.a - Zones à risque d'explosion
Il est absolutement interdit d'utiliser la machine dans des environnements à risque d'explosion, dans lesquels on peut noter la présence de gaz, de vapeurs, de liquides et de poudres inflammables et explosives.
1.5 - DEMOLITION DE LA MACHINE
Pour la protection de l'environnement, proceder à la démolition de la machine conformément à la reglementation locale en vigueur. Quand l'appareil n'est plus utilisable ni répârable, proceder à l'élimination différencie des composants.

DANGER:
Les batteries sont considérées comme des déchets spéciaux et doivent donc être aménées et traitées dans des centres spécifique de ramassage comme indiqué par les réglementations en vigueur dans le pays d'utilisation.
L'élimination inadaptée ou abusive des équipements ou bien une utilisation impropre, en fonction des substances et des matériaux contenus, peut cause des dommages aux personnes et pour l'environnement.
1.6 - REGLEMENTATIONS DE REFERENCE
La machine a ete construite en conformite a la directive sur les machines en vigueur et en conformite avec les normes indiquees dans la déclaration "CE" de conformité fournie avec la machine.
2.1 - DÉSEMBALLAGE (Fig. 1)
Une fois que vous avez enlevé l'emballage comme indiqué selon les instructions reportées sur l'emballage, vérifier l'intégrité de la machine et de tous ses composants.
Si vous constatiez des dommages, contacter le concessionnaire de la zone et le transporter au maximum trois jours après la livraison.
- Enlever le sac (1) contenant les accessoires.
1
Fig. 1
1
2.1.a - Equipement de la machine (Fig. 2)
Les accessoires équipant la machine sont les suivants :
3
1) Tuyau flexible de replissage de l'eau (positionné dans la bouche de replissage du réservoir).
2) Un manuel d'utilisation et d'entretien de la machine.
3) Manuel d'instructions chargeur de batteries (si present).
4) Câble d'alimentation du chargeur de batterie (si un chargeur de batterie est present à bord).
5) N^2 brosses (montées sur la machine).
4
2
5
Fig. 2
FR
2.1.b - Installation batteries (Fig. 3/4)
- Soulever la salle (1).
- Dévisser les pommeaux (2) de fixation du carter (3).


- Déconnecter les cables (4) du capteur (5) de présence opérateur.
- Retirer le carter (3) en le soulevant avec les poignées spéciales (6) et débrancher la prise (A) du bouton d'arrêt d'urgence.
-
Positionner les batteries comme indiquedans la figure en les raccordant selon leschema ci-dessous et en utilisant lescables et les fiches fournies.
-
Raccorder la fiche (7) des batteries avec la prise (8).
- Remonter le carter (3) et connecter les cables du capteur de presence opérateur en procédant dans le sens inverse au démontage.
i REMARQUE:
Le branchement des batteries doit être effectué par un personnel spécialisé.




Fig. 4
FR
2.1.c - Déchéignment de la machine de la palette de transport en bois (Fig. 5-6)
- Positionner un pont de support (1) et l'accrocher à la palette en bois.
- Retirer les cales (2) en bois placees sur les trois roues.
- Contrôler que le bouton d'arrêt d'urgence (3) ne soit pas appuyé.

REMARQUE:
Pour débloquer le bouton d'arrêt d'urgence tourner celui-ci dans le sens indiqué par la flèche imprimée sur la partie supérieure.
- S'asseoir sur la selle en position de conduite et demarrer la machine en tournant la clé de contact (3) sur ON.
- Attendre que le groupe de support des brosses se souLEV.
- Débloquer le frein de stationnement en déscenclenchant le blocage (4) du levier (5).
- Appuyer sur le bouton (6) de la partie antérieure vers la partie postérieure de la machine en selectionnant la marche arrêté. Sur l'écran s'affiche "↓".
- Agir sur la poignée (7) de l'accéléateur et descendre de la palette au moyen du support.


3.1 - ASSEMBLAGE COMPOSANTS
3.1.a - Installation du dispositif-suc- ceur (Fig.7)
- Insérer le suéur (1) dans la plaque (2) de support et le fixer en vissant les deux pommeaux (3).
- Raccorder le tuyau d'aspiration (4) sur la bouche du suceur.
4.1 - CHARGEMENT DE LA BATTERIE

DANGER:
Proceder au chargement des batteries dans un lieu aéré et conforme aux normes en vigueur dans le pays d'utilisation.
Pour les informations relatives à la sécurité, respecter les instructions décrites dans le chapitre 1 de ce manuel.

AVERTISSEMENT :
Pour les informations et les averissements relatifs à la batterie et au chargeur de batterie de bord (siprésent) s'en tenir aux indications reportées dans le manuel du chargeur de batterie joint en annexé duprésent manuel.

AVERTISSEMENT:
La machine sort de l'usine calibrée pour un fonctionnement avec batteries à gel. Si l'installation de batterie à acide est nécessaire, s'adresser au Centre d'Assistance pour effectuer un nouveau calibrage.
Il est interdit d'utiliser la machine avec des batteries à gel avec un calibrage pour batteries à acide.

REMARQUE:
Pour toute autre information sur les calibrages se reporter aux indications générées au paragraphe 11.1.l.

REMARQUE:
Il faut 10 heures pour charger complètement les batteries. Eviter les recharges partielles.

4.1.a - Chargement de la batterie avec chargeur de batterie de bord (si present) (Fig. 8-9)
- Approcher la machine d'une prise de courant électrique reliée de secteur.
- Soulever la selle (1) et le chargeur de batteries (2).
- Déconnecter la fiche (3) des batteries de la prise (4) du système.
- Raccorder la fiche (3) des batteries à la prise (5) du chargeur de batterie de bord.
- Récupérer dans les accessoires, le cable (6) et le brancher à la prise (7) présente sur la machine, puis brancher l'autre extrémité à la prise de courant.

AVERTISSEMENT :
Contrôler que la tension de réseau soit compatible avec la tension de fonctionnement du chargeur de batterie (100-130 Vac ou 200-230 Vac, 50/60 Hz).
- Laisser la batterie en charge jusqu'à ce que la led (8) « verte » s'allume, puis débrancher le cable (6) d'alimentation et le reposer.
- Reconnecter la fiche (3) des batteries à la prise (4) du système et rabaisser le chargeur de batteries (2) et la selle (1).


4.1.b - Charge de la batterie avec chargeur externe (Fig. 10)
- Approcher la machine pres d'une station de rechargement des batteries.
- Soulever la salle (1).
- Déconnecter la fiche (2) des batteries de la prise (3) du système.
- Raccorder la fiche (2) des batteries à la prise (4) du chargeur de batterie externe.
- Au terme du rechargement des batteries reconnectcer la prise (2) des batteries à la prise (3) du système.


5.1 - CONNAISSANCE DE LA MACHINE (Fig. 11)
1) Guidon de conduite.
2) Tableaux de commandes.
3) Selle.
4) Aspirateur.
5) Pedale d'appui pour les pieds.
6) Réservoir d'eau de récapération.
7) Couvercle du réservoir d'eau de récapuration.
8) Roue de direction.
9) Reservoir d'eau propre.
10) Ouverture replissage de l'eau propre.
11) Tuyau de replissage de I'eau.
12) Groupe brosses.
13) Roues de traction.
14) Raclette.
15) Tuyau de vidange de l'eau de récapération.
16) Tuyau d'aspiration de l'eau depuis la raclette.
17) Chargeur de batteries (en option).
18) Carter batteries.
19) Robinet de réglage de l'eau.
20) Filtre de l'eau.
21) Robinet d'écoulement de l'eau propre.
22) Capterur de presence opérateur.
(23) Ressort à gaz.
24) Bouton d'arrêt d'urgence.
5.2 - COMMANDES MACHINE (Fig. 12)

1) Levier de frein.
2) Blocage levier du frein de stationnement.
3) Sélecteur marches.
4) Accelerateur.
5) ON/OFF pompe solution.
6) Ecran rétro-éclaire.
7) Avertisseur sonore.
8) Clé de démarrage.

9) Bouton de démarrage aspirateur.

10) Bouton brosses.
11) Bouton démarrage cycle automatique "ALL IN ONE".

12) Boutons réglage quantité solution.

13) Boutons réglage marche de travail.
14) Boutons changement page et paramètres “ENTER SETUP”.
15) Réglage % de dédTangent (en option).
6.1 - DESCRIPTIONS DESCOMMANDES
6.1.a - Commandes guidon cote gauche (Fig. 13)
1) Levier de frein
En tirant le levier (1) on enclenché le frein de service positionné sur la roue antérieure.
2) Frein de stationnement
Pour enclencher le frein de stationnement, tirer le levier (1) jusqu'à sa fin de course puis insérer le blocage (2) en bloquant le levier (1) en position.
Pour débloquer le frein, tirer le levier (1) et pousser vers l'extérieur le blocage (2) en libérant le levier (1).
3) Sélecteur marche

REMARQUE:
La selection des marches est habitée uniquement lorsque l'opérateur est assis sur la selle en position de conduite.
Le sélecteur est composé de deux boutons:
- En appuyant sur le bouton (3a) l'on insere la marche "AVANT", sur I'écran s'affiche "↑".
En appuyant sur le bouton (3b) l'on insere la "MARCHE ARRIERE", sur I'ecran s'affiche
- En appuyant en même temps sur les deux boutons on désinséré la marche sélectionnée et l'on enclenché le point mort, sur l'écran s'affiche "N".
6.1.b - Commandes guidon cote droit (Fig. 13)
4) Accélérateur
En tournant la poignée (4) l'on démarre la traction de la machine et l'on peut augmenter ou diminuer la vitesse.
En tournant le petit levier (5) sur "ON" on habilité le fonctionnement de la pompe; en tournant le petit levier (5) sur "OFF" on déshabilité le fonctionnement de la pompe.



Fig. 13
6.1.c - Bouton d'arrêt d'urgence (Fig. 14)
À bouton appuyé l'on bloque le fonctionnement de la machine en coupant la tension aux circuits, pour le débloquer tourner le bouton (A) dans le sens indiqué par la flèche imprimée sur la partie supérieure de celui-ci.

AVERTISSEMENT
Utiliser le bouton d'ARRET D'URGENCE (A) uniquement en cas de réelle nécessité, ne pas l'utiliser pour éteindre la machine, car cela pourrait cause des dommages même sérieux à la machine.
6.1.d - Commande panneau (Fig. 15)

REMARQUE:
Les boutons (8), (9), (10), (11), (12), (13), (14), sont habilités uniquement lorsque l'opérateur est assist sur la selle en position de conduite et la clé (6) tournée sur "ON".
6) Clé de démarrage
Tourner la clé dans le sens hora sur « ON » apporte de la tension aux circuits permettant de faire fonctionner la machine.
Tourner en sens contraire sur « OFF » enève la tension des circuits ; dans cette position, la clé peut être enlevée.
7) Avertisseur sonore (Fig. 15)
- En appuyant sur le bouton (7) on active l'avertisseur sonore.
8) Bouton aspirateur (Fig. 16)
- En appuyant sur le bouton on démarre l'aspirateur, si la marche avant ou bien le point mort est inséré, le suceur s'abaisse. En appuyant de nouveau sur le bouton, l'aspirateur s'arrête, le suceur se souèle et sur l'écran le symbole s'eteint.
9) Bouton Brosses

(Fig. 17)
- En appuyant sur le bouton le groupe de brosses s'abaisse.
- Les brosses commencer à tourner lorsque la machine se déplace en avant ou en arrêté et s'arrêtent lorsque la machine n'avance plus.
- En appuyant de nouveau les brosses s'arrêtent. Le groupe se souèle et le symbole s'éteint sur l'écran.





(10)Réglage de la quantité de solution
Appuyer sur le bouton (+) ou (-), la fenetre suivante s'affiche;

Agir sur les boutons (+) ou (-) pour aug- menter ou diminuier la quantite d'eau dos- see qui va de 0 à 6 litres/min maximum.
11) Réglage quantité dénergent (en option)
Appuyer sur le bouton (+) ou (-), la fenêtre suivante s'affiche;

Agir sur les boutons (+) ou (-) pour augmenter ou diminuer la quantité de détergent dosée qui va de 0,5 à 3% maximum.
12) Réglage vitesse de travail
Appuyer sur le bouton (+) ou (-), la fenetre suivante s'affiche;

Agir sur les boutons (+) ou (-) pour aug- menter ou diminuier la vitesse de travail qui va de 0 à 6 km/h.
13) Cycle Automatique "ALL IN ONE"
En appuyant sur ce bouton le cycle automatique démarre. Il active la série correcte d'allumage et d'extinction des
fonctions de la machine. Les séquences sont les suivantes:
- Appuyer sur le bouton;
- Les brosses s'abaissant;
- Insérer la marche avant, la machine se déplace et la rotation des brosses commence ainsi que la distribution de la solution.
- Au bout d'1 seconde environ le suceur s'abaisse à son tour, et une fois le mouvement effectué, l'aspirateur démarre.
À la fin du cycle de nettoyage, appuyer de nouveau sur le bouton pour arrêté le cycle. De cette manière, les brosses s'arrêtent et se soulevent, la distribution de la solution s'arrête tandis que l'aspirateur fonctionne encore pendant 5 secondes pour aspirer le liquide résiduel du sol.
Bouton avec double fonction:
- S'il est appuyé dans des phases de travail, il permet d'afficher les fenêtres correspondantes aux configurations.
- Si l'on appuie et le laisse appuyé pendant trois secondes on entre dans une phase de configuration des paramétres qui permet de modifier les données configurées et de confirmer les nouveaux paramétres.
Affichage fenêtres phase de travail
- Tourner la clé en la positionnant sur "ON", sur l'écran s'affiche la fenêtre suivante:

a) Type de marche insérée:
$$ \uparrow = \text {M a r c h e} $$
$$ \downarrow = \text {M a r c h e} $$
$$ N = \text {P o i n t m o r t} $$
b) Etat de charge de la batterie, les encoches foncées de l'échelle indiquent l'énergie restante.
c) Aspirateur en fonction. Indique que le bouton (8) a ete appuye et que l'aspirateur est en service.
d) Brosses en service Indique que le bouton (9) a ete appuye et que les brosses sont habilitees au fonctionnement.
e) Indique le temps de fonctionnement des moteurs de traction.
Appuyer sur le bouton SETUP/ENTER, la fénètre suivante s'affiche:

f) Affichage temps d'allumage de la machine (cle sur "ON").
g) Temps d'allumage aspirateur.
h) Temps de rotation des brosses.
Appuyer sur le bouton SETUP/ENTER, la fénètre suivante s'affiche “CONTARESA®”:

Mq Affiche les m2 nettoyés à la dernière réinitialisation (brosses en fonction).
Mq/h Indique la surface moyenne en m 2 nettoyés par heures.
Ftq Affiche les Ft² (pieds carrés) nettoyés à laforthème réinitialisation (brosses en fonction).
Ftq/h Indique la surface moyenne en Ft^2 (pieds carrés) nettoyés par heures
Litres Indique la quantité de solution en li-tres qui a été employée..
Appuyer sur le bouton SETUP/ENTER, la fenetre suivante s'affiche:

Dans cette fenêtre s'affichent certains paramétres correspondants à l'absorption des différents composants et à leur température. L'affichage de la fenêtre est habilité par la configuration "1" dans le champ "Affichage données" en phase d'insertion des paramétres.
i REMARQUE:
En appuyant sur le bouton SETUP/ENTER on returne à la fenêtre initiale.
Affichage fenêtres phase d'insertion des données
Appuyer sur le bouton SETUP/ENTER pendant quelques secondes pour voir s'afficher la fenetre suivante :

Appuyer sur la touche ou sur la touche
pour défilé dans les différents champs, ensuite sélectionner le champ désiré et appuyer de nouveau sur le bouton SETUP/ENTER pour entraîr dans la fonction.
Listedes fonctions:
Sortie
Selectionner la fonction et ensuite appuyers sur le bouton SETUP/ENTER pour sortir de la phase d'insertion des données.
FR
Remise à zéro contaresa
Selectionner la fonction et ensuite appuyer et garder appuyé pendant quelques secondes le bouton SETUP/ENTER, les données containues dans la fenêtre "contaresa" se réinitialisent et sur l'écran s'affiche pendant quelques secondes l'inscription "CONTA-RESA REINITIALISE".
Réduction
Cette fonction sert au compteur contaresa. Durant les différents passages, les pistes de nettoyage se superposent et donc le rendement n'est pas réel. Il est possible de configurer un pourcentage de réduction (le % standard est à 0; % conseillé 5%).
R.off aspirateur
Cette fonction permet de retarder l'extinction de l'aspirateur, après avoir appuyé sur le bouton d'extinction relatif. Cette fonction permet à l'eau contenue dans le tuyau d'être complètement aspirée. Sélectionner la fonc

tion et ensuite appuyer sur le boutonpour augmenter le temps ou sur le bouton

pu pour le diminuer. Une fois le temps de- configuré, appuyer sur le bouton SETUP/ER pour confirmer les paramétres.
Liste erreurs
Selectionner la fonction et ensuite appuyers sur le bouton SETUP/ENTER. La liste des erreurs rencontres à la première remise à zéro de la machine, s'affiche.
Appuyer sur le bouton ou sur le bouton

pour faire défiler la liste, pour sortir de ce et returner à la fenêtre précédente yer sur le bouton “SETUP/ENTER”.
Affichage données X (X = 0 ou 1)
Selectionner la fonction et ensuite appuyers sur la touche SETUP/ENTER pour modifier la fonction et ensuite appuyer sur la touche

ou sur la touche pour habiliter ou
déshabiliter l'affichage des données, ensuite confirmer la configuration en appuyant sur "SETUP/ENTER:
1 = Affichage activé.
Langue .xxxxxxxxxx
Selectionner la fonction et ensuite appuyers sur le bouton SETUP/ENTER pour afficher les langues disponibles. Appuyer sur le bou
ton ou sur le bouton pour faire défiléra lieste, et ensuite confirmer la langue可以选择 en appuyant sur le bouton "SETUP/ENTER".
7.1 - SECURITES (Fig. 18)

AVERTISSEMENT:
La machine est dotée de capteur (1) de présence opérateur; ce capteur bloque toutes les fonctions de la machine lorsqu'opérateur n'est pas liént au poste de conduite et met la machine au point mort.

8.1 - REMPLISSAGE DU RÉSERVOIR (Fig. 19)

AVERTISSEMENT:
N'introduire dans le réservoir que de l'eau propre du réseau, dont la température ne doit pas dépasser les 50^
-Extraire le tuyau (1) et raccarder l'extrémité (1a) à un robinet en laissant l'autre extrémité dans le réservoir.
- Ouvrir le robinet et replir le réservoir (2).
- Verser dans le réservoir le liquide détergent ou contrôle le niveau du détergent dans le réservoir spécifique dans le cas d'un système de dosage du détergent (en option).

REMARQUE:
N'utiliser que du détergent qui ne mousse pas ; en ce qui concerne les quantités, se référer aux instructions du produitur du détergent et selon le type de saleté.

DANGER:
- En cas de contact du détergent avec les yeux et la peau ou en cas d'ingestion consulter la fiche de sécurité et d'emploi du fabricant du détergent.
Au terme du replissage du réservoir réintroduire l'extrémité (1a) dans l'ouverture du réservoir.
9.1 - FONCTIONNEMENT
(Fig. 20)
9.1.a - Vérification avant l'utilisation
- Contrôler que le tuyau (1) d'évacuation du réservoir soit correctement accroché et bouché.
- Contrôler que le tuyau (2) d'aspiration de l'eau du suceur soit correctement inséré dans le réservoir de récapération.
- Contrôler que le raccord (3) Situé sur le suceur (4) ne soit pas obstrué et que le tuyau soit correctement raccordé.
- Contrôler que le robinet (5) soit ouvert.
- Contrôler l'état de charge des batteries, en tournant la clé (6) sur "ON" et l'indication de charge apparait sur l'écran (7).


FR
9.1.b - Préparation de la machine etchioix du cycle (Fig. 21)
- S'asseoir au poste de conduite et desserrer le frein à main (1).
Cycle de travail :
- La machine a la possibilité d'effectuer 4 cycles de travail.
Cycle de séchage seulement :
Pour effectuer seulement cycle de sechage, appuyer sur le bouton (2) pour demarrer l'aspiration.
Cycle de brossage seulement :
Pour effectuer uniquement le cycle de brossage appuyer sur le bouton (3), ainsi, la rotation des brosses est prédisposée; la rotation des brosses démarre lorsque la machine commence à se déplacer.
Cycle de lavage, Brosses :
- Appuyer sur la touche (3) pour prédisposer la rotation des brosses et tourner sur "ON" la languette (4) pour prédisposer la distribution de l'eau.
La rotation des brosses et la distribution de l'eau (uniquement en marche avant) démarrent lorsque la machine commence à se déplacer.
Cycle de lavage, de brossage et de sechage:
- Tourner sur "ON" la languette (4) pour prédisposer la distribution de l'eau.
Appuyer sur la touche (5) "ALL IN ONE" pour démarrer le cycle automatique.
9.1.c - Utilisation de la machine (Fig. 21)
- Avec avoir démarré la machine et désisi le type de cycle, insérer la marche désiriée en agissant sur la touche (6).
- Proceder aux opérations de nettoyage en agissant sur l'accelérateur (7).

REMARQUE:
En relachant l'accélérateur la rotation des brosses et la distribution de l'eau s'arrêtent.

REMARQUE:
Pour proceder correctement au nettoyage et au séchage du sol, il est nécessaire d'utiliser la machine en marche avant. Lorsque l'on utilise la marche arrière, le suceur se soulève et l'aspiration de l'eau résiduelle présente sur le sol s'arrête.



- Régler éventuellesment la quantité de solution de lavage avec les touches relatives.
- Contrôler l' état de charge des batteries avec l'écran (8).

REMARQUE:
Si quelques secondes passent après que la clé ait été mise en position "ON" et que l'on n'active aucune fonction, la machine entre en fonction d'économie d'énergie et se positionne en STAND-BY, sur l'écran s'affiche la fenêtre suivante :
STAND-BY ACTIF
APPUER SUR UNE TOUCHE
Appuyer sur une touche quelconque pour sortir de la fonction de STAND-BY.

DANGER:
Lorsque l'opérateur descend de la machine, celle-ci se positionne au point mort et il est donc OBLIGATOIRE d'insérer le frein de stationnement comme indiquedans le paragraphe "Commandes guidon côte gauche".
9.1.d - Alarmes durant le fonctionnement
Durant le fonctionnement de la machine des alamres peuvent etre enclenchées. Cellesci s'affichent sur I'ecran de la maniere suivante:
Réservoir solution vide:
- Indique que le mélange d'eau et de détergent contenu dans le réservoir est épisé. Les brosses se soulèvent puis s'arrêtent, l'aspiration fonctionne encore pendant quelques secondes et ensuite s'éteint, le suéur se soulève.
- Pour éliminer l'alarme replir le réservoir et appuyer sur le bouton "SETUP/ENTER".
Réservoir de récapuration presque plein:
- Indique que le niveau du liquide presente dans le réservoir de récapération a atteint la sonde d'alarme; il est possible de continuer à travailler, mais il est conseilé d'amener la machine à la station de vidange de l'eau et de vider le réservoir de récapération comme indiqué au paragraphe correspondant.
Réservoir de récapération plein:
- Indique que le niveau du liquide present dans le réservoir de récapération a atteint le niveau maximum, sonde de sécurité; l'aspirateur s'est int automatiquement et le suceur se souève.
- Amener la machine à la station de vidange de l'eau et vider le réservoir de récu-pération comme indiqué au paragraphe correspondant.
Batterie presque décharge
- Indique que la charge des batteries est en train de s'épuiser, il est donc nécessaire de finir le travail et de se rendre dans la zone de rechargement.
Les fonctions de travail restent actives.
Batterie décharge
- Indique que la charge des batteries est épuisée; toutes les fonctions de travail sont désactivées, seule la traction reste active.
- Se rendre immédiatement dans la zone de rechargement.

REMARQUE:
Si la machine continue à se déplacer avec l'alarme enclenchée, avant l'épuisement complet des batteries, une autre alarme de protection s'enclenché et bloque complètement le fonctionnement de la machine.
FR
9.1.e - Fin d'utilisation et extinction (Fig. 22)
-
Au terme des opérations de nettoyage arrêté la machine en suivant les étapes suivantes: rotation des brosses et aspirateur en agissant sur les commandes correspondantes en fonction du type de cycle utilisé, ou bien s'il s'agit du cycle automatique, appuyer sur la touche "ALL IN ONE".
-
Tourner la clé (1) sur "OFF".
- Insérer le frein de stationnement comme indiqué dans le paragraphe "commandes guidon côte gauche".
Vider et laver le réservoir de récapération ainsi que le réservoir de la solution comme indiquédans les paragraphs correspondants.
10.1 - VIDANGE EAU DE RÉCUPÉRATION
(Fig. 23)
A la fin du cycle de lavage ou bien quand le réservoir (1) de l'eau de récapération est plein, il faut le vider en opérant comme décrit ci-dessous :

REMARQUE:
Pour l'élimination de l'eau de récapération se référer aux normes en vigueur dans le pays d'utilisation de la machine.
- Placer la machine pres d'une bonde de vidange.
- Déconnecter le tuyau (2) du réservoir (1).
- Enlever le bouchon (3) du tube (2) et vider entierement l'eau contenue dans le réservoir.


11.1 - ENTRETIEN ET NETTOYAGE

AVERTISSEMENT :
Pour les informations et les averissements relatifs aux opérations d'entretien ou de nettoyage, se réferer aux informations indiquées dans le paragraphe « averissement généraux pendant l'entretien » réalisées dans le chapitre 1 de ce manuel.
OPÉRATIONS À EFFECTUER TOUS LES JOURS
11.1.a - Vidange et nettoyage du réseauoir d'eau propre (Fig. 24)

AVERTISSEMENT :
Une fois les opérations de lavage finies, il est obligatoire de vider et de rincer le réservoir d'eau propre pour éviter tout dépôt ou incrustation.
Après avoir vider le réservoir d'eau de récu-pération, vider le réservoir d'eau propre, en procédant comme suit :
- Placer la machine pres d'une bonde de vidange.
- Retirer le tuyau (1) de replissage de l'eau du réservoir.
- Insérer la partie supérieure du tuyau (1) dans le raccord (2) de déchargement placé sous la cuve (3).
- Ouvrir le robinet (4) et laisser s'écouler complètement l'eau contenue dans le réservoir.
- Laver l'intérieur du réservoir en laissant le robinet de déchéignment ouvert et en introduisant de l'eau propre par l'ouverture supérieure.
- A la fin du nettoyage fermer le robinet (4) et repositionner le tuyau (2) à son propre emplacement.



11.1.b - Nettoyage du réservoir d'eau de récapération (Fig. 25)

AVERTISSEMENT:
Une fois les opérations de lavage terminées, il faut obligatoirement nettoyer le réservoir d'eau de récapération pour évier des dépôts ou des incrustations et la prolifération de bacteries, d'odeurs et de moisissures.
- Vidanger l'eau de récapération comme cela est indiqué dans le paragraphe en question en plaçant la machine pres d'une bonde de vidange.
- Retirer le couvercle (1).
- En laissant le tuyau (2) abaisse et le bouchon déplace, introduire de l'eau depuis l'ouverture supérieure (3) pour nettoyer l'intérieur du réservoir jusqu'à ce que de l'eau propre desserte du tuyau de décharge.
- Nettoyer avec un linge humide les son des de niveau (4) en faisant attention à ne pas les déformer.
- Repositionner l'ensemble en procedant dans le sens inverse.
- Dévisser la vis à six pans (5) et-retirer le couvercle du filtré (6).
- Retirer et nettoyer le filtré (7) d'aspiration en retardant d'eventuels bouts de papiers, de bois, etc., qui pourrait l'obstruer.


Fig. 25
11.1.c - Nettoyage suceur (Fig. 26)
Pour effectuer un nettoyage du groupe su-. ceur (1), il faut l'enlever comme indiqued cidesous :
- Debrancher le tube (1) du groupe (2).
- Dévisser les volants de serrage (3) et enlever le groupe (2).
- Laver le groupe et plus particulièrement les pieces en caoutchouc (4) et l'intérieur du raccord d'aspiration (5).

REMARQUE:
Si au cours du nettoyage, il s'avere que les caoutchoucs (4) sont abimés ou usés, il faut soit les replacer soit les inverser.
- Remonter le tout en procédant en sens inverse.

OPÉRATIONS À EFFECTUER TOUTES LES SEMAINES
11.1.d - Nettoyage du filtré d'eau propre (Fig. 27)
- Fermer le robinet (1).
- Dévisser le couvercle transparent (2) du filtré et enlever de filtré (3)
- Nettoyer le filtré (3) à l'eau du robinet; s'il est encrassé, procédé à sa substitution.
- Remonter le tout en procédant dans les sens inverse et ouvrir le robinet (1).

OPERATIONS A EFFECTUER TOUS LES 3 MOIS
11.1.e - Contrôle de l'etat d'usure de la chaine de direction (Fig. 28)
- Contrcler l'etat d'usure et de corrosion de la chaîne (1) située sous la machine à côte de la roue antérieure. Si la chaîne presente des traces de corrosion il est nécessaire de la replacer en s'adressant au service d'assistance technique.
OPÉRATIONS À EFFECTUER SELON LES BESOINS
11.1.f - Remplacement brosses (Fig. 29)
Il est nécessaire de replacer les brosses lorsque celles-ci sont usées etprésent une longueur inférieure à 2 cm ou bien doit être replacées en fonction du type de sol à nettoyer. Pour le remplacement procédér de la manière suivante :
- Enfiler une main sous le groupe portebrosses (1), pour decrocher la brosse la tourner d'un coup sec dans le sens contraire à la rotation.
- Positionner sous le groupe porte-brosses (1) les nouvelles brosses.
- S'asseoir au poste de conduite, tourner la clé (2) en position "ON".
- Insérer une marche.

pour habili
- Appuyer sur la touche pour habiliter la rotation des brosses: le groupe de brosses s'abaisse.
- Tourner légerement la poignée (3) de l'accelérer, les brides porte-brosses commencer ainsi à tourner en accrochant les brosses, ensuite relâcher la poignée (3).
- Appuyer de nouveau sur la touche et tourner la clé (2) en position "OFF"



11.1.g - Substitution des raclettes en caoutchouc (Fig. 30)
A partir du moment où le séchage du sol s'avéré difficile ou bien que des traces d'eau restent sur le sol, il faut contrôler l'état d'usage des raclettes en caoutchouc du groupe suceur (1).
- Enlever le groupe suceur (1) comme indiquedansle paragraphe « nettoyage groupe suceur »
- Dévisser les écrous à ailettes (2) et enlever le caoutchouc (3).

REMARQUE:
Lorsque les caoutchoucs (3) sont usés d'un côté, ils peuvent être returnés une fois.
- Substituer ou returner le caoutchouc (3) sans les intervertir.
- Remonter le tout en procédant en sens contraire.

REMARQUE:
Il est possible d'avoir deux types de pneus: Pneus en para pour tous les types de sol et pneus en polyurethane pour des sols enduits d'huile d'atelier mécanique.
11.1.h - Réglage incidence suceur (Fig. 31)
- Demarrer la machine et appuyer sur
la touche, le groupe du suceurs s'abaisse.
- Insérer la marche avant et se déplacer de quelques mètres, ensuite insérer le frein de stationnement et descendre de la machine.
- Agir sur la barre filetée (1) pour régler l'incidence que les raclettes (2) ont avec le sol, en tournant dans le sens des aiguilles d'une montre, on obtient une plus grande incidence et inversement, on obtient une incidence moindre.




REMARQUE:
On obtient une incidence correcte lorsqu durant le fonctionnement il n'y a pas de traces ni de filets de liquide sur le sol et que la raclette a une incidence constante sur toute sa longueur.
11.1.i - Contrôle état d'usure des trois roues (Fig. 32)
- Contrôler régulièrement l'état d'usure des roues (1); si elles都想ient des traces d'usure ou si elles sont endommagées, il est nécessaire de les replacer en s'adressant au service d'assistance technique.

DANGER:
Opérer avec les roues usées ou endomagées compte un danger pour l'opérateur car la machine pourrait avoir une tenue de conduite réduite dans les virages.

11.1.I - Configuration chargeur de batterie (Fig. 33)

AVERTISSEMENT:
La machine sort de la production avec une configuration standard pour le fonctionnement avec des batteries à gel de type "Sonnenschein".
- Soulever la selle (A).
Configuration standard avec batteries à gel de type Sonnenschein
- Soulever l'étiquette (B) et contrôle que les interrupteurs/switches (1 - 2 - 3 - 4) soient positionnés comme dans la figure (C).
Il est possible de modifier la configuration en procédant de la manière suivante :
Configuration pour batteries à gel de type différent de Sonnenschein
- Soulever l'étiquette (B) et contrôle que les interrupteurs/switches (1 - 2 - 3 - 4) soient positionnés comme dans la figure (D).
Configuration pour batteries à acide
- Soulever l'étiquette (B) et contrôle que les interrupteurs/switches (1 - 2 - 3 - 4) soient positionnés comme dans la figure (E).

AVERTISSEMENT:
Agir uniquement sur les switches (1 - 2 - 3 - 4); ne pas modifier la position des switches (5-6-7-8).









ON
Fig. 33
PROBLEMES - CAUSE - RÉPARATIONS
| PROBLÈMES CAUSE RÉPARATIONS | ||
| La machine ne démarre lorsque l'on tourne la clé. | La batterie est déchargée. | Contrôler l'état de charge de la batterie. |
| Le fusible général est grillé. | Remplacer le fusible positionné sur le cable batterie. | |
| La Brosse ne tourne pas. Vitesse de travail configu- rée à “0” km/h. | Augmenter la vitesse de travail. | |
| Marche au point mort. | Insérer la marche avant ou arrêté. | |
| L'aspirateur ne fonctionne pas. | Réservoir de récapération plein. | Vider le réservoir. |
| Sondes de niveau couver- tes d'impuretés. | Nettoyer avec un linge humide les sondes de niveau situées dans le réservoir de récapération. | |
| La machine n'essue pas ou essue mal en laissant des traces d'eau sur le sol. | L'aspirateur est étant. | Démarrer l'aspirateur. |
| Le tuyau d'aspiration est encrassé. | Contrôler et eventuelslement nettoyer le tuyau d'aspi- ration qui relié de groupe suéeur au réservoir de ré-cupération. | |
| Le réservoir de récapéra-tion est plein. | Vider le réservoir de récu-pération. | |
| Les raclettes en caoutchouc sont usées. | Retourner ou substituer les raclettes en caoutchouc. | |
| PROBLÉMES CAUSE RÉPARATIONS | ||
| L'eau ne sort plus. | Réservoir vide. | Remplir le réservoir. |
| Sélecteur habilitation élec-tropompe non inséré. | Insérer le sélecteur. | |
| Robinet fermé. | Ouvoir le robinetitué dans la partie inférieure de la machine. | |
| Filtre engorgé. | Nettoyer le filtré. | |
| Quantité d'eau configurée 0 litre/minute. | Augmenter la quantité d'eau. | |
| L'électrovalve de la pompe ne fonctionne pas. | Appeler le service d'assistance technique. | |
| La machine ne se déplace pas en condition de travail. | Vitesse de travail configu- rée sur "0" km/h. | Augmenter la vitesse de travail. |
| Opérateur non assis cor- rectement su poste de conduite. | S'asseoir correctement sur la selle. | |
| Marche non insérée. | Insérer la marche avec la commande relative. | |
| Capteur présence opéra- teur débranché. | Contrôler que les câbles qui raccordent le capteur soient correctement branchés. | |
| Capteur présence opéra- teur endommagé. | Appeler le service d'assis- tance pour le remplacement. | |
| Le nettoyage du sol est in-suffisant. | Les brosses ou les déter- gents sont inadaptés. | Utiliser des brosses ou des détergents adaptés au type de sol ou selon le degré de saleté à nettoyer. |
| La Brosse est usée. | Substituer la Brosse. | |
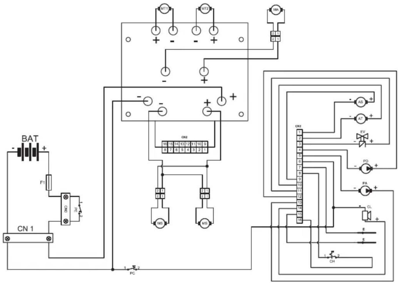
SCHEMA ÉLECTRIQUES

AS Actionneur brosses
AT Actionneur suceur
BAT .Batterie 24V
CL Avertisseur sonore
CN1 Fiche prise 120A
CN2 Connecteur fiche
CH Clé
E .Capeur niveau
EV Electrovalve H20
F1 Fusible 100A
MA Moteur aspiration
MS Moteur brosses
MT1 Moteur traction gauche
MT2 Moteur traction droit
PD .Pompe détergent
PA .Pompe eau
PE .Bouton d'arrêt d'urgence
PC. .Bouton klaxon

ACC Accéléateur
FW Marche avant
SO .Capeur presence opérateur
RW Marche arrriere
PA1 Interrupteur pompe eau
FL Débitmètre
CR Capterr roue
ST .Capeur direction
CN3 Connecteur signaux
CN4 Connecteur guidon
CN5 Connecteur clavier
R . Résistance 10Komh
T Clavier
Notice Facile