S4 Explorer - Lavasciuga Ghibli - Manuale utente e istruzioni gratuiti
Trova gratuitamente il manuale del dispositivo S4 Explorer Ghibli in formato PDF.
Domande frequenti - S4 Explorer Ghibli
Questions des utilisateurs sur S4 Explorer Ghibli
0 question sur cet appareil. Repondez a celles que vous connaissez ou posez la votre.
Poser une nouvelle question sur cet appareil
Scarica le istruzioni per il tuo Lavasciuga in formato PDF gratuitamente! Trova il tuo manuale S4 Explorer - Ghibli e riprendi in mano il tuo dispositivo elettronico. In questa pagina sono pubblicati tutti i documenti necessari per l'utilizzo del tuo dispositivo. S4 Explorer del marchio Ghibli.
MANUALE UTENTE S4 Explorer Ghibli
I dati identificativi e la marcatura "CE" della macchina sono posizionati sulla targhetto (1) posta quello il cruscotto comandi.
Si consiglia di trascrivere il modello della macchina e il relativo numero di matricola nella tabella riportata nella pagina seguente.

IDENTIFICATION DATA
(Istruzioni originali)
EN
English EN-1
La ringraziamo per aver scelto un nostro prodotto per la pulizia dei loro ambienti.
La lavasciuga pavimenti da lei acquistata è stata progettata per soddisfare l'utilizzatore in termini di semplicità di utilizzo e affidabilità nel tempo.
Noi siamo coscienti che un buon prodotto per restare tale, nel tempo, necessita di continui aggiornamenti mirati a soddisfare le aspettative di chi, quotidianamente, ne fa uso. In tal sense, nei ci auguriamo di averere in lei non solo un cliente soddis fatto maanche un partner che non esita a trasmetterci opinioni e idee derivanti alla personale quotidiana esperienza.
Indice
Dati tecnici 1-3
1.1 INTRODUZIONE 1-4
1.1.a - Scopo del manuale 1-4
1.1.b - Consultazione del manuale .I-4
1.1.c - Legenda symbologia presente nel manuale .I-4
1.1.d - Terminologia convenzionale 1-4
1.2 AVVERTENZE GENERALI 1-4
1.2.a - Qualifica del personale 1-4
1.2.b - Posizione operatore 1-5
1.2.c - Abbigliamento atinfortunistico
1.2.d - Avvertenze generali prima dell'uso 1-5
1.2.e - Avvertenze generali durante l'uso della macchina 1-5
1.2.f - Avvertenze generali sulle batterie 1-5
1.2.g - Avvertenze generali durante la manutenzione 1-5
1.2.h - Avvertenze generali in caso di incendio 1-6
1.2.i - Fermo prolongato della macchina 1-6
1.3 USO PREVISTO DELLA MACCHINA 1-6
1.4 USO NON PREVISTO DELLA MACCHINA 1-6
1.4.a - Zone con rischio di esplosione 1-6
1.5 DEMOLIZIONE DELLA MACCHINA I-6
1.6 NORMATIVE DI RIFERIMENTO 1-6
2.1 DISIMBALLO 1-7
2.1.a - Dotazione macchina 1-7
2.1.b - Installazione batterie 1-8
2.1.c - Scarico macchina dal bancale in legno. 1-10
3.1 ASSEMBLAGGIO COMPONENTI I-11
3.1.a - Installazione tergipavimento 1-11
4.1 CARICA DELLA BATTERIA 1-11
4.1.a - Carica della batteria tramite caricabatterie di bordo (se presente) .........I-12
4.1.b - Carica della batteria tramite caricabatterie esterno 1-13
5.1 CONOSCENZA DELLA MACCHINA 1-15
5.2 COMANDI MACCHINA 1-15
6.1 DESCRIZIONI COMANDI I-16
6.1.a - Comandi manubrio lato sinistro 1-16
6.1.b - Comandi manubrio lato destro 1-16
6.1.c - Pulsante di emergenza 1-17
6.1.d - Comandi pannello 1-17
7.1 SICUREZZE I-20
9.1.a - Controlli prima dell'uso. 1-21
9.1.b - Preparazione macchina e scelta ciclo 1-22
9.1.c - Uso della macchina 1-22
9.1.d - Allarmi durante il funzionamento. 1-23
9.1.e - Fine uso e spegnimento 1-24
10.1 SCARICO ACQUA DI RECUPERO I-24
11.1 MANUTENZIONE E PULIZIA 1-25
11.1.a - Svuotamento e pulizia serbatoio acqua pulita 1-25
11.1.b - Pulizia serbatoio acqua di recupero .I-26
11.1.c - Pulizia tergitore 1-27
11.1.d - Pulizia filtro acqua pulita 1-27
11.1.e - Controllo stato di usura catena sterzo
11.1.f - Sostituzione spazzole 1-28
11.1.g - Sostituzione gomme terGITore 1-29
11.1.h - Regolazione incidenza tergitore 1-29
11.1.i - Controllo stato di usura delle tre ruote 1-30
11.1.I - Configurazione caricabatterie.. 1-31
Tipodi guida . Operatore abordo
Caratteristiche
Funzionamento .Batterie
Tipodi batterie. N^4 - 6V - 180Ah (C5)
Alimentazione Batteria 24V
Potenza installata 1800 W
Avanzamento. Trazione avanti / indietro
Larghezza pista lavaggio 700 mm
Larghezza di aspirazione. 900 mm
Resa oraria teorica 4200 m²/h
Contenuto serbatoio acqua pulita 80 litri
Contenuto serbatoio acqua di recupero 90 litri
Vibrazioneistema mano-braccio 1,3 m/s2
Vibrazione corpo intero 0,55 m/s
Pressione sonora. 68 db(A)
Spazzole
Diametro / pad / numero 360 mm / 14" x 2
Potenza motore / numero 250 W x 2
Velocità motore 165 giri / min.
Pressione specifica. 42 gr / cm²
Trazione
Pendenza massima superabile a piano carico 12%
Potenza motore / numero 350 W x 2
Velocità massima avanzamento in lavoro 6 km/h
Velocità massima avanzamento in trasferimento 8 km/h
Aspirazione
Potenza motore 550 W
Depressione (colonna acqua) 165/1700 mbar / mmHO
Portata d'aria 321/sec
Tipologia. Doppio serbatoio
Riciclo . No
Capacità soluzione 801
Capacità recupero 901
Dimensioni 1570 x 760x 1080 mm
Peso
Peso a vuoto. 204 kg
Peso in ordine di marcia 483 kg
1.1 - INTRODUZIONE
Il presente manuale costituisce parte integrante della macchina stessa; delve essere pertanto conservato con cura in un luogo sicuro e accessibile a tutti gli utilizzatori (operatori e personale addetto alla manutenzione) per tutte la vita della macchina fino alla demolizione.
1.1.a - Scopo del manuale
Lo scopo del manuale è di fornire le istruzioni necessarie per la messa in servizio, l'uso e la manutenzione della macchina alla quale è allegato.
Si raccomanda una attentalettura delleistruzioni e una scrupolosa osservanza delle normede sicurezza descritte nel manuale.
La mancata osservanza di tali istruzioni/norme potrebbe causare danni alla macchina e all'opereatore e in nessun caso potranno essere imputati al costruttore.
Leindicazioni di sicurezza descritte nel manuale integrano e NON SOSTITUISCONO lenorme in vigore nel paese diutilizzo della macchina.
1.1.b - Consultazione del manuale
Il manuale è suddiviso in capitoli secondo un ordine logico di conoscenza ed impiego della macchina.
Per facilitare la ricerca, consultare prima l'IN-DICE riportato all'inizio del manuale.
1.1.c - Legenda symbologia presente nel manuale
Per evidenziarere informazioni e procedure relative alla sicurezza, manutenzione, ecc., nel manuale sono stati adottati i seguenti symboli:

PERICOLO:
Avverte di un serio pericolo,anche mortale,per l'incomitadell'operaTor e/o terze persone.

AVVERTENZA:
Informazioni di estrema importanta atte ad evitare seri danni alla macchina e all'ambiente in cui opera.

NOTA:
Informazioni aggintive per il corretto funzionamento della macchina o di carattere generale.
1.1.d - Terminologia convenzionale
Leindicazioni anteriore,posteriori,avanti indietro superiore, inferiore sinistro e destro sono riferite con l'operaore seduto in posizione di guida con le mani sul manubrio.
Per splificare, il nome commerciale del modello è stato sostituito con "Macchina".
1.2 - AVVERTENZE GENERALI
Prima della messa in servizio, l'uso e la manutenzione della macchina è necessario che gli addetti (responsabili e operatori) siano istruiti sulle procedure operative e norme di sicurezza riportate nel presente manuale.
Rispettare tutte le prescrizioni contenate nel manuale e nella eventuale documentazione allegata.

PERICOLO:
E vietato l'uso della macchina a personale non addestrato, bambini e portatori di handicap.
1.2.a - Qualifica del personale
Operatore
Per operatore si intende un personale generico in grado di svolgere le semplici operazioni di conduzione della macchina e le relative operazioni di pulizia a fine torno di lavoro.
Manutentore elettrico/meccanico
Tecnico qualificato a operare sulla macchina per eseguire operazioni di riparazione o sostituzione di parti che necessitano la rimozione dei carter di protezione.
1.2.b - Posizione operatore
L'opereatore, durante l'uso della macchina è seduto sulla sella con le mani sul manubrio.
1.2.c - Abbigliamento atinfortunistico
- Utilizzare abbigliamento antinfortunistico come individato dalle norme in vigore nel paese di utilizzo della macchina.
1.2.d - Avvertenze generali prima dell'uso
- Controllare, prima dell'uso della macchina, che le protezioni di sicurezza fisse (carter) siano sempre nella loro sede correttamente fissate.
1.2.e - Avvertenze generali durante l'uso della macchina
- Se la macchina emette rumori strani arrestarla immediatamente e individuare la causa.
- NON abbandonare la macchina su superfici inclinate superiori al 12% .
- La pendenza massima superabile a vuoto è del 12% .
- É assolutamente vietato curvare in rampa; pericolò di ribaltamento.
- Durante l'uso della macchina evitare di urtare scaffalature o armadi.
- Evitare di utilizzato la macchina in ambienti con rischio di caduta oggetti.
- É vietato utilizzato la macchina all'aperto e su strade pubbliche.
- Utilizzare la macchina, se possibile, in ambienti liberi da persone; in presenza di persona estranee avvisare le stesse di allontanarsi prima di utilizzato la macchina.
- Non utilizzato la macchina in ambienti con presenza di sostanze corrosive o salmastre.
- Non utilizzato la macchina in ambienti esplosivi (ATEX).
1.2.f - Avvertenze generali sulle batterie
- L'acido della batteria è corrosivo: in caso di contatto con la pelle sciacquare abbondamente con acqua.
- Indossare adeguati mezzi di protezione individuale per evitare il contatto con la pelle (vedi norme in vigore nel paese di utilizzo della macchina).
- Non inalare il vapore: è pericoloso.
- Caricando la batteria si potrebbero formare miscele di gas esplovec, pertanto i locali in cui la batteria è caricata devono essere ben ventilati e conformi alle norme specifiche in materia.
- E' vietato fumare e/o utilizzato fiamme libere nel raggio di 2 metri alla batteria durante la carica, nell'rea di ricarica, e durante il raffreddamento della stessa dopo la ricarica.
- Segnalare eventuali perdite di liquido della batteria:
Sono pericolose ed altoamente inquinanti.
1.2.g - Avvertenze generali durante la manutenzione
- Scollegare le batterie / cavo elettrico, prima di effettuare operazioni di manutenzione o di riparazione.
- Non appoggiare utensili ed oggetti metallici sopra le batterie; pericolo di cortocircuiti.
- Nelle operazioni di pulizia e di lavaggio non usare detergenti aggressivi, acidi, liscivie, ecc. e prestare particolare attenzione alle parti elettriche.
- Non lavare la macchina con getti di acqua diretti o a pressione.
- Quando si deve sollevare la macchina per eventuali operazioni di manutenzione è necessario lavorare in sicurezzagettendo molto la stessa dei sostegni fissi.
- Rivolgersi a un centro di assistenza autorizzato per le operazioni di riparazione e richiedere solamente ricambi ORIGINALI.
1.2.h - Avvertenze generali in caso di incendio
- In caso di incendio utilizzato solo estin-tori a polvere omologati; NON utilizzato acqua per spegnere l'incendio.
1.2.i - Fermo prolongato della machine
- Riporre la macchina al coperto al riparo degli agenti atmospherici in un luogo dove la temperature sa ia compresa tra 5^ C e +40^ C .
- Rimuovere la chiave di avviamento.
- Scaricare l'acqua pulita contentuta nel serbatoio.
- Eseguire la ricarica delle batterie e una volta cariche scollegarle alla stessa.
- Una volta al mese effettuare la ricarica delle batterie.
1.3 - USO PREVISTO DELLA MACCHINA
La macchina è stata progettata e costruita solamente per il lavaggio e asciugatura di pavimenti al coperto.

PERICOLO:
Qualsiasi altri utilizzato solleva il costrutto re da responsabilità per anni a persone e/o cose e fa decadere qualsiasi condizione di garanzia.
1.4 - USO NON PREVISTODELLA MACCHINA

AVVERTENZA:
La macchina non è destinata a funzionare all'aperto.

PERICOLO:
- Non lavare pavimenti con acqua superiore a 50^
-
Non utilizzato gasolio/benzine o detergenti corrosivi per il lavaggio di pavimenti;
Non lavare e aspirare liquidi corrosivi, inflammabili, esplosivi anche se diluiti; -
Non utilizzato la macchina con serba-toio di recupero aperto;
- Non circolare con piedi / gambe a ciondoloni;
- Non effettuare sterzate repentine in particolare in discesa.

AVVERTENZA:
La macchina è abilitata al trasporto di una SOLA persona.
1.4.a - Zone con rischio di esplosione
assolutamente vietato utilizzato la macchina in ambienti con rischio di esplosione dove sono presenti gas, vapori, liquidi e polveri inflammabili ed esplosive.
1.5 - DEMOLIZIONE DELLA MACCHINA
Per la salvaguardia dell'ambiente, procedere alla demolizione della macchina secondo la normativa locale vigente.
Quando l'apparecchio non è piùutilizzabile ne riparabile, procedere allo smaltimento differenziato dei componenti.

PERICOLO:
Le batterie sono considerati rifiuti speciali e quindi devo essere smaltite in apposti centri di raccolta come indicato dalle normative in vigore nel paese di utilizzo.
Lo smaltimento inadaguato o abusivo delle apparecchiature oppure un uso improprio delle stesse, in considerazione delle sostenze e dei materiali conteni cui po causare danni alle persone e all'ambiente.
1.6 - NORMATIVE DI RIFERIMENTO
La macchina è stata costruita in conformità alla direttiva macchine in vigore e in conformità alle norme indicate nella dichiarazione "CE" di conformità fornita con la macchina.
2.1 - DISIMBALLO (Fig. 1)
Una volta rimioso l'imballo come indicate o nelle istruzioni riportate sull'imballo stesso, controllare l'integrità della macchina e di tutti i componenti in dotazione.
Se si riscontrano danni evidenti contattare il concessionario di zona e il trasportatore entro 3 giorni dal ricevimento.
- Rimuovere la busta (1) contente gli accessori in dotazione.
2.1.a - Dotazione macchina (Fig. 2)
Gli accessori in dotazione sono i seguenti:
1) Tubo flessibile carico acqua (posizionato nella bocca di carico serbatoio).
2) Manuale d'uso e manutenzione della macchina.
3) Manuale istruzioni caricabatterie (se presente).
4) Cavo di alimentazione caricabatteria (se presente caricabatterie di bordo).
5) N^ 2 spazzole (montate in macchina).



IT
2.1.b - Installazione batterie (Fig. 3/4)
- Sollevare la sella (1).
- Allentare i pomelli (2) di fissaggio carter (3).


- Scollegare i fili (4) del sensore (5) presenza operatore.
- Rimuovere il carter (3) sollevandolo dalle apposite maniglie (6) e sccollegare la presa (A) del pulsante di emergenza.
-
Posizione are le batterie come indicate in figura collegandole come riportato nello schema sottostante utilizzato i cavi e le spine in dotazione.
-
Collegare la spina (7) delle batterie con la presa (8).
- Rimontare il carter (3) e collegare i fili del sensore presenza operatore agenda in senso inverno allo smontaggio.

La connessione delle batterie deve essere eseguita da personale specializzato.

IT
2.1.c - Scarico macchina dal bancale in legno (Figg. 5-6)
- Posizione are uno scivolo (1) e agganciarlo al bancale in legno.
- Rimuovere i blocchi (2) di legno posizionati sulle tre ruote.
- Controllare che il pulsante (3) arresto emergenza non sia premuto.

NOTA:
Per sbloccare il pulsante di emergenza ruotare lo steso nel senso indicato alla freccia stampigliata sulla parte superiore.
- Sedersi sulla sella in posizione di guidae avviare la macchina ruotando la chiave (3) su ON.
- Attendere che il gruppo supporto spazzole si sollevi.
- Sbloccare il freno di stazionamento sganciando il fermo (4) alla leva (5).
- Premere il pulsante (6) alla parte anteriore versus la parte posteriore della macchina selezionando la retromarcia, sul display appeare "↓".
- Agire sulla manopola (7) dell'acceleratore e scendere dal bancaletramite lo sci-volo.


Fig. 5

3.1 - ASSEMBLAGGIO COMPONENTI
3.1.a - Installazione tergipavimento (Fig.7)
- Inserire il tergipavimento (1) nella piatra (2) di supporto e fissarlo avvitando i due pomelli (3).
- Collegare il tubo di aspirazione (4) sul bocchettone del tergipavimento.
4.1 - CARICA DELLA BATTERIA

PERICOLO:
Effettuare la carica delle batterie in locali ben areati e conformi alle norme vigenti nel paese di utilizzo.
Per le informazioni relative alla sicurezza atteneri a quanto detrito nel capitolo 1 del presente manuale.

AVVERTENZA:
Per le informazioni e le avventenze relative alla batteria e al caricabatteria di bordo (se presente) attenersi a quanto indicate nel manuale del caricabatteria allegato al presente.

AVVERTENZA:
La macchina esce alla fabbrica tarata per il funzionamento con batterie a gel. Se si dovessero installare della batterie ad acido è necessario rivolgersi al Centro di Assistenza per effettuire una nuova taratura. E' vietato utilizzato la macchina con batterie a gel con taratura per batterie ad acido.

NOTA:
Per altre informazioni sulle tarature fare riferimento alle infomazioni presenti al paragrafo 11.1.l.

NOTA:
Per la ricarica completa delle batterie sono necessarie 10 ore. Evitare ricariche parziali.

IT
4.1.a - Carica della batteria tramite caricabatterie di bordo (se presente) (Figg. 8-9)
- Portarsi con la macchina nei pressi di una presa di corrente elettrica di rete.
- Sollevare la sella (1) e il caricabatterie (2).
- Staccare la spina (3) delle batterie alla presa (4) dell'impianto.
- Collegare la spina (3) delle batterie alla presa (5) del caricabatterie di bordo.
- Prelevare alla dotazione il cavo (6) e collegarlo alla presa (7) presente nella macchina, quindi collegare l'altra estremità alla presa di corrente di rete.

AVVERTENZA:
Controllare che la tensione di rete sia compatibile con la tensione di funzionamento del caricabatteria (100-130 Vac o 200-230 Vac, 50 / 60Hz ).
- Lasciare in carica le batterie fino all'illuminazione del led (8) "Verde", quindi staccare il cavo (6) di alimentazione e riporlo.
- Ricollegare la spina (3) delle batterie alla presa (4) dell'impianto e riabbassare il caricabatterie (2) e la sella (1).


4.1.b - Carica della batteria tramite caricabatterie esterno (Fig. 10)
- Portarsi con la macchina nei pressi della stazione di carica delle batterie.
- Sollevare la sella (1).
- Staccare la spina (2) delle batterie alla presa (3) dell'impianto.
- Collegare la spina (2) delle batterie alla presa (4) del caricabatterie esterno.
- Alla fine della ricarica delle batterie ricollegare la spina (2) delle batterie alla presa (3) dell'impiano.


5.1 - CONOSCENZA DELLA MACCHINA (Fig. 11)
1) Manubrio di guida.
2) Cruscotto comandi.
3) Sella.
4) Aspiratore.
5) Pedana appoggiapiedi.
6) Serbatoio acqua di recupero.
7) Coperchio serbatoio acqua di recupero.
8) Ruota direzionale.
9) Serbatoio acqua pulita.
10) Apertura carico acqua pulita.
11) Tubo di carico acqua.
12) Gruppo spazzole.
13) Ruote trazione.
14) Tergipavimento.
15) Tubo scarico acqua di recupero.
16) Tubo aspirazione acqua tergipavimento.
17) Caricabatterie (optional).
18) Carter batterie.
19) Rubinetto regolazione acqua.
20) Filtro acqua.
21) Rubinetto scarico acqua pulita.
22) Sensore presenza operatore.
23) Molla a gas.
24) Pulsante di emergenza.
5.2 - COMANDI MACCHINA (Fig. 12)

1) Leva freno.
2) Blocco leva freno di stazionamento.
3) Selettore marce.
4) Acceleratore.
5) ON/OFF pompa soluzione.
6) Display retroilluminato.
7) Avvisatore acustico.
8) Chiave avviamento.

9) Pulsante avviamento aspiratore.

10) Pulsante spazzole.
11) Pulsante avviamento ciclo automatico "ALL IN ONE".

12) Pulsanti regolazione quantità soluzione.

13) Pulsanti regolazione velocità lavoro.
14) Pulsantechio paginagimpostazioni "ENTER SETUP".
15) Regolazione % di detergente (optional).
6.1 - DESCRIZIONI COMANDI
6.1.a - Comandi manubrio lato sinistro (Fig. 13)
1) Leva freno
Tirando la leva (1) si inserisce il freno di servizio posizionato sulla ruota anteriore.
2) Freno di stazionamento
Per inseire il freno di stazionamento ti-rare la leva (1) fino a finecorsa e inseire il blocco (2) bloccando la leva (1) in posi-zione.
Per sbloccare il freno tirare la leva (1) e spingere verso l'esterno il blocco (2) liberando la leva (1).
3) Selettore marcia

NOTA:
La selezione delle marce è abilitata solo quando l'operatore è seduto sulla sella in posizione di guida.
Il selettore è composto da due pulsanti :
-
Premendo il pulsante (3a) si inserisce la marcia "AVANTI", sul display appare "↑" Premendo il pulsante (3b) si inserisce la "RETROMARCIA", sul display appare "↓"
-
Premendo contemporaneamente i due pulsanti si disinserisce la marcia selezionata e si insertisce la folle, sul display appeare "N".
6.1.b - Comandi manubrio lato de-stro (Fig. 13)
4) Acceleratore
Ruotando la manopola (4) avvio la trazione macchina e aumento o diminuisco la velocità.
5) ON/OFF pompa soluzione
Ruotando la levetta (5) su "ON" abilita il funzionamento della pompa; ruotando la levetta (5) su "OFF" disabilita il funzionamento della pompa.



Fig. 13
6.1.c - Pulsante di emergenza (Fig. 14)
Premuto blocca il funzionamento della macchina togliendo tensione ai circuiti, per sbloccarlo ruotare il pulsante (A) nel senso indicate alla freccia stampigliata sulla parte superiore dello stesso.

AVVERTENZA:
Utilizzare il pulsante di EMERGENZA (A) solo in caso di reale necessità, non utilizzato per spegnere la macchina, potrebbe causare guastianche seri alla stessa.
6.1.d - Comandi pannello (Fig. 15)

NOTA:
I pulsanti (8), (9), (10), (11), (12), (13), (14), sono abilitati solo quando I'operaatore è seduto sulla sella in posizione di guida e la chiave (6) è ruotata su "ON".
6) Chiave avviamento
Ruotata in senso orario "ON" inserisce tensione ai circuitiabilitando il funzionamento della macchina.
Ruotata in senso antiorario "OFF" toglie tensione ai circuiti ed e in posizione di estrazione.
7) Avvisatore acustico (Fig. 15)
- Premendo il pulsante (7) si avvia l'avvisatore acustico.
8) Pulsante aspiratore (Fig. 16)

(Fig. 16)
- Premendo il pulsante si avvia l'aspiratore, se ho inserto la marcia avanti o la folle il tergipavimento si abbassa.
Ripremendo il pulsante l'aspiratore si ferma, il tergipavimento si solleva e sul display si spegne il symbolo.
9) Pulsante spazzole (Fig. 17)

(Fig. 17)
- Premendo il pulsante si abbassa il gruppo spazzole.
- Le spazzole iniziano a ruotare quando la macchina si muove in avanti o indietro e si fermano quando la macchina si ferma.
- Ripremendo il pulsante le spazzole si fermano, il gruppo si solleva e si spegne il symbolo sul display.





10) Regolazione quantità soluzione
Premere il pulsante (+) o (-), si visualizza la seguente videata;

agire sui pulsanti (+) o (-) per augmentare o diminuire la quantità di acqua dosata che va da 0 a 6 litri/min massimo.
11) Regolazione quantità detergente (optional)
Premere il pulsante, si visualizza la seguente videata;

agire sui pulsanti (+) o (-) per augmentare o diminuire la quantità di detergente dosato che va da 0,5 a 3% massimo.
12) Regolazione velocità di lavoro

Premere il pulsante (+) o (-), si visualizzata la seguente videata;

Agire sui pulsanti (+) o (-) per augmentare o diminuire la velocità di lavoro che va da 0 a 6 km/h.
Premendo quello pulsante si avvia il ciclo automatico che attiva la giusta sequenza di accensione e spegnimento delle funzioni della macchina; le sequenze sono
le seguenti:
- Premere il pulsante;
- Scendono le spazzole;
- Inserire la marcia avanti, la macchina si muove e inizia la rotazione delle spazzole e l'erogazione della soluzione.
- Dopo circa 1 secondo si abbassa il tergi-pavimento e, a discesa avvenuta, si avvia l'aspiratore.
Alla fine del ciclo di pulizia ripremere il pulsante per fermare il ciclo, si fermano e si sollevano le spazzole, si ferma l'erogazione della soluzione quando l'aspiratore funziona ancora per 5 secondi per aspirare il liquido residuo dal pavimento.
Pulsante con doppia funzione:
- Premuto in ambiente di lavoro permette la visualizzazione delle videate relative alle impostazioni.
- Premuto e mantenuto premuto per tre secondi si entra in ambiente di impostazione dati permiettendo di modificare i dati impostati e di confermare le nuove impostazioni.
Visualizzazione videate ambiente di lavoro
- Ruotare la chiave posizionandola su "ON", sul display appeare la seguente videata:

a) Tipo di marcia insertita:
$$ \uparrow = \text {M a r c i a} $$
$$ \downarrow = \text {R e t r o m a r c i a} $$
$$ N = \text {F o l l e} $$
b) Stato di carica della batteria, le parti scure della Scala indicano la carica residua.
c) Aspiratore in funzione. Indica che il pulsante (8) è stato premuto e che l'aspiratore è in funzione.
d) Spazzole in funzione. Indica che il pulsante (9) è stato premuto e che le spazzole sono abilitate al funzionamento.
e) Indica il tempo di funzionamento dei motori trazione.
Premere il pulsante SETUP/ENTER e si visualizza la seguente videata:

f) Visualizzazione tempo di accensione della macchina (chiave su "ON").
g) Tempo di accensione aspiratore.
h) Tempo rotazione spazzole.
Premere il pulsante SETUP/ENTER e si visualizza la seguente videata "CONTARE-SA":

Mq Visualizza im ^2 lavati dall'ultimo azzeramento (spazzole in funzione).
Mq/h Indica la media di m² lavati all'ora.
Ftq Visualizza i Ft² (piedi quadri) lavati dall'ultimo azzeramento (spazzole in funzione).
Ftq/h Indica la media di Ft² (piedi quadri) lavati all'ora.
Litri Indica quanti litri di soluzione sono stati utilizzati.
Premere il pulsante SETUP/ENTER e si visualizza la seguente videata:
| I motore 1 (26°) | 0 |
| I motore 2 (26°) | 0 |
| I att. spazzole | 0.0 |
| I att. Squeegee | 0.0 |
| I spazzole (26°) | 0 |
| I aspiratore | 0 |
| I E.V. H20 | 0.0 |
| Sterzo |
In questa videata sono visualizzati alcuni parametri relativi all'assorbimento dei vari componenti e alla loro temperatura. La visualizzazione della videata èabilitata dall'impostazione "1" nel Campo "Visualizzazione dati" in ambiente insertimento dati.

NOTA:
Premendo il pulsante SETUP/ENTER si ristorna alla videata iniziale.
Visualizzazione videate ambiente di inserimento dati
Premere il pulsante SETUP/ENTER per alcuni secondi e si visualizza la seguente videata:
| Uscita | |
| Azzera contaresa | |
| Riduzione | |
| R. off aspiratore | 3.0 |
| Lista errori | |
| Visualizza dati | 1 |
| Lingua | Italiano |
Premere il tasto o il tasto per scorrete nelle varie voci quindi selezionata la voce desiderata premere il pulsante SETUP/ENTER per entrare nella funzione.
Elenco funzioni:
Uscita
Selezionare la funzione quindi premere il pulsante SETUP/ENTER per uscire dall'ambiente di inserimento dati.
IT
Azzera contaresa
Selezionare la funzione quindi premere e mantenere premuto per alcuni secondi il pulsante SETUP/ENTER i dati conteni nella videata "contaresa" si azzerano e sul display appeare per quale secondo la scritta "CONTARESA AZZERATO".
Riduzione
Questa funzione serve per il contaressa. Tra i vari passaggi le piste di pulizia si sovrapppon-gono e quando la resa non è reale. E' possibile impostare una percentuale di riduzione (lo standard è a 0; consigliata 5% ).
R.off aspiratore
Questa funzione permette di ridardare lo spegnimento dell'aspiratore, dopo aver premuto il relativo pulsante di spegnimento. Questa funzione permettere all'acqua contentuta nel tubo di essere completenesse aspirata.
Selezionare la funzione quando premere il
tastoproaumentareiltempo o il tasto

is per diminuirlo. Impostato il tempo desidero premere il tasto SETUP/ENTER per termare il dato.
Lista errori
Selezionare la funzione quando premere il pulsante SETUP/ENTER si visualizza la lista degli errorsi riscontri di più l'ultimo azzeramento della stessa.
Premere il tasting o per scorrere all'interno della lista, per uscire alla lista è ritornare alla videata precedente premere il tasting "SETUP/ENTER".
Visualizza dati X (X = 0 o 1)
Selezionare la funzione quando premere il tasto SETUP/ENTER per modificare la funzio
ne quindi premere il tasting o il tasting per abilitare o disinserire la visualizzazione dei dati quindi confermare l'impostazione premendo il tasting "SETUP/ENTER:
0 = Visualizzazione disattivata.
1 = Visualizzazione consentita.
Lingua . XXXXXXx
Selezionare la funzione quindi premere il
tasto SETUP/ENTER per visualizzare le lin
gue disponibili. Premere il tasting o il tasto per scorrere all'interno dell'elenco quando confermare la lingua scelta premendo il tasting "SETUP/ENTER".
7.1 - SICUREZZE (Fig. 18)

AVVERTENZA:
La macchina è dotata di un sensore (1) presenza operatore; tale sensore bloccata delle funzioni della macchina quando l'operaatore non è presente al posto di guida e posizione la stessa in folle.

8.1 - RIEMPIMENTOSERBATOIO (Fig. 19)

AVVERTENZA:
Introduire nel serbatoio acqua pulita direte con temperatura non superiore a 50^
- Estrarre il tubo (1) in dotazione e collegare l'estremità (1a) a un rubinetto lasciando l'altra estremità nel serbatoio.
- Aprire il rubinetto e riempire il serbatoio (2).
- Versare nel serbatoio del liquido detergente oppure controllare il livello del detergente nella vaschetta detergente in caso di impianto di dosaggio optional.

NOTA:
Utilizzare solo detergenti non schiumosi, per la quantità atteneri alle istruzioni del produttore del detergente e al tipo di sporco.

PERICOLO:
- In caso di contatto del detergente con occhi e pelle o in caso di ingerimento fare riferimento alla schedà di sicurezza e di impiego del produttore del detergente.
- Alla fine del riempimento del serbatoio rintroduire l'estremità (1a) nell'apertura del serbatoio.
9.1.a - Controlli prima dell'uso
- Controllare che il tubo (1) di scarico del serbatoio di recupero sua correttamente agganciato e correttamente tappato.
- Controllare che il tubo (2) di aspirazione acqua tergipavimento sia correttamente inserto nel serbatoio di recupero.
- Controllare che il raccordo (3) posito sul tergipavimento (4) non sia ostruito e che il tubo sia correttamente collegato.
- Controllare che il rubinetto (5) sua aperto.
- Controllare lo stato di carica delle batterie, ruotando la chiave (6) su "ON" e l'in-dicazione di carica sul display (7).


9.1.b - Preparazione macchina e scelta ciclo (Fig. 21)
- Sedersi alippo di guida etogliere il fre-no di stazionamento (1).
Ciclo di lavoro:
- La macchina ha la possibilità di effettuare 4 cicli di lavoro:
Ciclo solo asciugatura:
- Per effettuare solo il ciclo di asciugatura premere il tasto (2), si avvia l'aspiratore.
Ciclo solo spazzolatura:
- Per effettuare solo il ciclo di spazzolatura premere il pulsante (3), si predispone la rotazione delle spazzole; la rotazione delle spazzole si avvia quando la macchina inizia a muoversi.
Ciclo lavaggio, spazzolatura:
- Premere il tasto (3) per predisporre la rotazione delle spazzole e ruotare su "ON" la levetta (4) per predisporre l'erogazione dell'acqua.
La rotazione delle spazzole e l'erogazione dell'acqua (solo con marcia avanti) si avviano quando la macchina inizia a muoversi.
Ciclo automatico di lavaggio, spazzolatura, asciugatura:
- Ruotare su "ON" la levetta (4) per predisporre l'erogazione dell'acqua.
Premere il tasto (5) "ALL IN ONE" per avviare il ciclo automatico.
9.1.c - Uso della macchina (Fig. 21)
-
Dopo aver avviato la macchina e scelto il tipo di ciclo inseire la marcia voluta agenda sul pulsante (6).
-
Iniziare le operazioni di pulizia agenda sull'acceleratore (7).

NOTA:
Rilasciando I'acceleratore la rotazione delle spazzole e I'erogazione dell'acqua si fermano.

NOTA:
La corretta pulizia e asciugatura del pavimento si effettua procedendo con la macchina in avanti, procedendo con la macchina in retromarcia il tergipavimento si solleva e non si ha l'aspirazione dell'acqua presente nel pavimento.



- Eventualmente regolare la quantità di soluzione di lavaggio tramite i relativi tasti.
- Controllare lo stato di carica delle batterie tramite il display (8).

NOTA:
Dopo alcuni secondi che la chiave è in posizione "ON" e non si attiva nessuna funzione la macchina ha una funzione di risparmio energetico e si posizione in STAND-BY, sul display si visualizza la seguente videata:
STAND-BY ATTIVO
PREMERE UN PULSANTE
Premere un tasto qualsiasi per uscire alla funzione di STAND-BY.

PERICOLO:
Quando l'operaore scende alla macchina, la stessa si posizione in folle ed è quindi OBBLIGATORIO insere il freno di stazionamento come indicato nel paragrafo "Comandi manubrio lato sinistro".
9.1.d - Allarmi durante il funzionamento
Durante il funzionamento della macchina si possono inseire e quindi si visualizzano sul display i seguenti allarmi:
Serbatoio soluzione vuoto:
- Indica che la miscela di acqua e detergente containuta nel serbatoio è finita, si fermano e si sollevano le spazzole, l'aspirazione funziona ancora per quale secondo quando si spegne l'aspiratore e si solleva il tergipavimento.
- Per eliminare l'allarme riempire il serba-tio e premere il pulsante "SETUP/ENTER".
Serbatoio di recupero quasi piano:
- Indica che il livello del liquido presente nel serbatoio di recupero ha raggiunto la sonda di allarme; è possibile continuare a lavorare, ma è consigliato portarsi nella stazione di scarico acqua e scaricare il serbatoio di recupero come indicato nel relativo paragrafo.
Serbatoio di recupero piano:
- Indica che il livello del liquido presente nel serbatoio di recupero ha raggiunto il livello massimo, sonda di sicurezza; automaticamente si spegne l'aspiratore e si solleva il tergipavimento.
- Portarsi nella stazione di scarico acqua e scaricare il serbatoio di recupero come indicato nel relativivo paragrafo.
Batteria quasi scarica
- Indica che la carica delle batterie si sta esaurendo e quindi vi è la necessità di conclusere il lavoro e di recarsi nella zona di ricarica.
Le funzioni di lavoro rimangono attive.
Batteria scarica
- Indica che la carica delle batterie è esaurita; tutte le funzioni di lavoro sono disattIVATE rimane in funzione solo la trazione.
- Recarsi subito nella zona di ricarica.

NOTA:
Se la macchina continua a muoversi con l'alarme inserto prima della scarica completa delle batterie si insertisce un'ulteriore allarme di protezione che blocca completeness il funzionamento della macchina.
IT
9.1.e - Fine uso e spegnimento (Fig. 22)
- Alla fine delle operazioni di pulizia fermare in sequenza, la rotazione delle spazzole e l'aspiratore agenda sui relativi comandi in funzione al tipo di ciclo utilizzato, oppure se si sta effettuando il ciclo automatico premere il tasto "ALL IN ONE".
- Ruotare la chiave (1) su "OFF".
- Inserire il freno di stazionamento come indicato nel paragrafo "comandi manubrio lato sinistro".
- Svuotare e lavare il serbatoio di recupero e il serbatoio della soluzione come indicato nei relativi paragrafi.
10.1 - SCARICO ACQUA DIRECUPERO
(Fig. 23)
Alla fine del ciclo di lavaggio oppure quando il serbatoio (1) dell'acqua di recupero risultata pieno è necessario svuotarlo agenda come segue:

NOTA:
Per lo smaltimento dell'acqua di recupero attenersi alle norme vigenti nel paese di utilizzato della macchina.
- Posizioniarsi con la macchina vicino a una piletta di scarico.
- Staccare il tubo (2) dal serbatoio (1).
- Togliere il tappo (3) dal tubo (2) e scaricare completamente l'acqua contenta nel serbatoio.


11.1 - MANUTENZIONE E PULIZIA

AVVERTENZA:
Per le informazioni e le avvertenze relative alle operazioni di manutenzione o pulizia atteneri a quanto indicate nel paragrafo "Avvertenze generali durante la manutenzione" presente nel capitolo 1 del presente manuale.
OPERAZIONI DA EFFETTUARSI OGNI GIORNO
11.1.a - Svuotamento e pulizia serba-toio acqua pulita (Fig. 24)

AVVERTENZA:
Alla fine delle operazioni di lavaggio è obbligatorio scarticare e risciacquare il serbatoio dell'acqua pulita per evitare depositi o incrostazioni.
Dopo aver scaricato il serbatoio dell'acqua di recupero scaricare il serbatoio dell'acqua pulita agenda come segue:
- Posizioniarsi con la macchina su una piletta di scarico.
- Rimuovere il tubo (1) di carico acqua dal serbatojo.
- Inserire la parte superiore del tubo (1) nel raccordo (2) di scaricoippo sotto la vasca (3).
- Aprire il rubinetto (4) e lasciare scaricare completamente l'acqua contenuta nel serbatoio.
- Lavare l'interno del serbatoio lasciando il rubinetto di scarico aperto e introducendo acqua pulita dall'apertura superiore.
- Alla fine della pulizia chiudere il rubinetto (4) e riposizione are il tubo (2) nella propria sede.



IT
11.1.b - Pulizia serbatoio acqua di recupero (Fig. 25)

AVVERTENZA:
Alla fine delle operazioni di lavaggio è obblatorio pulire il serbatoio dell'acqua di recupero per evitare depositi o incro-stazioni ed il proliferare di batteri, odori, muffle.
- Scaricare l'acqua di recupero come indicato nel relativivo paragrafo posizionando si con la macchina su una piletta di scario.
- Rimuovere il coperchio (1).
- Lasciando il tubo (2) abbassato e il tappo rimioso introdurre acqua dall'apertura superiore (3) pulendo l'interno del serba-toio fino a che dal tubo di scarico fuoriesca acqua pulita.
- Pulire con un panno umido le sonde di livello (4) facendoattenzione a non deformarle.
- Riposizionare il tutto procedendo in sense inverso.
- Svitare la vite a brugola (5) e togliere il coperchio filtro (6).
- Rimuovere e pulire il filtro (7) di aspirazione togliendo eventuali pezzi di carta, legno ecc... che lo ostruiscono.


Fig. 25
11.1.c - Pulizia terGITore (Fig. 26)
Per effettuare una corretta pulizia del tergimento (1) è necessario rimuoverlo agenda come segue:
- Staccare il tubo (1) dal terGITore (2).
- Allentare i pomelli (3) e rimuovere il tergi-tore (2).
- Lavare il tergitore e in particolar modo le gomme (4) e l'interno del raccordo di aspirazione (5).

NOTA:
Se durante il lavaggio sinota che le gomme (4) si presentano rovinate o usurate è necessario sostituirle o girarle.
- Rimontare il tutto procedendo in senso inverso.

OPERAZIONI DA EFFETTUARSI OGNI SETTIMANA
11.1.d - Pulizia filtro acqua pulita (Fig. 27)
- Chiudere il rubinetto (1).
- Svitare il coperchio trasparente (2) del filtr o rimuovere il filtro (3).
- Pulire ilhetto (3) in acqua corrente se si presenta intasato sostituirlo.
- Rimontare il tutto procedendo in senso inverso e aprire il rubinetto (1).

OPERAZIONI DA EFFETTUARSI OGNI 3 MESI
11.1.e - Controllo stato di usura catena sterzo (Fig. 28)
- Controllare lo stato di usura e di corrosione della catena (1) posta sotto la macchina nei pressi della ruota anteriore.
Se la catena si presenta con tracce di corrosione è necessario sostituirla rivolgendosi al servizio di assistenza tecnica.
OPERAZIONI DA EFFETTUARSI SECONDO NECESSITA
11.1.f - Sostituzione spazzole (Fig. 29)
Si rende necessaria la sostituzione delle spazzole quando le stesse si presentano usurate con lunghezza setole inferiore a 2 cm oppure vanno sostuite in funzione al tipo di pavimento da lavare; per la sostituzione, agire come segue:
- Infilare una mano sotto il gruppo portaspazzole (1), per sganciare la spazzola ruotarla con un colpo secco nel senso contrario alla rotazione.
- Posizione sare除去 il gruppo portaspazzole (1) le nuove spazzole.
- Sedersi al posto di guida, ruotare la chiave (2) in posizione "ON".
-
Inserire una marcia.
-
Premere il tasto per abilitare la rota-zione delle spazzole; il gruppo spazzole si abbassa.
- Ruotare leggermente la manopola (3) dell'acceleratore le flange portaspazzole iniziano a ruotare agganciando le spazzole, quindi rilasciare la manopola (3).
- Ripremere il tasting e ruotare la chiave (2) in posizione "OFF".

Fig. 28

11.1.g - Sostituzione gomme tergito-re (Fig. 30)
Quando sinota che l'asciugatura del pavimento risulta dificoltosa o che nel pavimento rimangono alcune tracce di acqua è necessario controllare lo stato di usura delle gomme del tergitore (1):
- Rimuovere il gruppo tergitore (1) come indicato nel paragrafo "Pulizia tergitore".
- Svitare i dadi ad alette (2) e rimuovere le gomme (3).

NOTA:
Quando le gomme (3) sono usurate da un lato, per una volta, possono essere capovolte.
- Sostituire o capovolgere le gomme (3)证监会 inverte.
- Rimontare il tutto procedendo in senso inverso.

NOTA:
E possibile avee due tipi di gomme: Gomme in para per tutti i tipi di pavimento e gomme in poliuretano per pavimenti sporchi di olio di officine meccaniche.
11.1.h - Regolazione incidenza tergi-tore (Fig. 31)
- Avviare la macchina e premere il tasto il gruppo tergitore si abbassa.
- Inserire la marcia avanti e spostarsi di quale metro, quindi insertire il freno di stazionamento e scendere alla macchina.
- Agire sulla barra filettata (1) per regolare l'incidenza che le racle (2) hanno con il pavimento, ruotando in senso orario si ha una magiore incidenza viceversa si ha una minore incidenza.




NOTA:
L'incidenza corretta è quando durante il funzionamento non ci sono trafilamenti di liquido sul pavimento e la racla ha una incidenza costante su tutte la sua lunghezza.
11.1.i - Controllo stato di usura delle tre ruote (Fig. 32)
- Controllare periodicamente lo stato di usura tre delle ruote (1); se si presentano usurate o rovinate è necessario sostituirle rivolgendosi al servizio di assistenza tecnica.

PERICOLO:
Procedere con le ruote usurate o rovinate comporta un pericolo per l'operaatore in quanto la macchina potrebbe avere una ridotta tenuta di strada in curva.

11.1.I - Configurazione caricabatterie (Fig. 33)

AVVERTENZA:
La macchina esce alla produzione con una configurazione standard per il funzionamento con batterie a gel tipo "Sonnenschein".
- Sollevare la sella (A).
Configurazione standard con batterie a gel tipo Sonnenschein
- Sollevare la mostrina (B) e controllare che gli switches (1 - 2 - 3 - 4) siano posti come in figura (C).
E' possible modificare la configurazione agenda come segue:
Configurazione per batterie a gel di tipo diverso da Sonnenschein
- Sollevare la nostrina (B) e controllare che gli switches (1 - 2 - 3 - 4) siano posti come in figura (D).
Configurazione per batterie ad acido
- Sollevare la mostrina (B) e controllare che gli switches (1 - 2 - 3 - 4) siano posti come in figura (E).

AVVERTENZA:
Agire solo sugli switches (1 - 2 - 3 - 4); non modificare la posizione degli switches (5 - 6 - 7 - 8).

C
ON









D







1









B

ON






1





E
ON
1






1
2
3
4
5
6
m = 311 ;
7
8
Fig. 33
PROBLEMI - CAUSE - RIMEDI
| PROBLEMCAU | USA RIMEDIO | |
| Ruotando la chiave la macchina non si avvia. | Batteria scarica.Fusibile generale bruciato. | Controllare lo stato di carica della batteria.Sostituire il fusibile posizionato sul cavo batteria. |
| Spazzola non ruota. Velocità | di lavoro impostata su "0" km/h.Marcia in folle. | Aumentare la velocità di la-vero.Inserire la marcia avanti o la retromarcia. |
| Aspiratore non funziona. Serbato | batoio di recupero pie-no.Sonde di livello sporche. | Svuotare il serbatoio.Pulire con un panno umido le sonde di livello poste nel serbatoio di recupero. |
| La macchina non asciuga o non asciuga bene lascian-do tracce di acqua nel pa-vimento. | Aspiratore spento.Tubo di aspirazione intasa-to.Serbatoio di recupero pie-no.Gomme tergitore usurate. | Avviare l'aspiratoreControllare e eventuallyme pulire il tubo di aspirazionehe collega il tergitore al serbatoio di recupero.Svuotare il serbatoio di re-cupero.Capovolgere o sostituire le gomme tergitore. |
| Non fuoriesce acqua. Serbato | iovoto.Vselettore abilitazione elet-tropompa non insertito.Rubinetto chiuso.Filtro intasato.Quantità di acqua imposta-ta 0 litri/minuto.Elettrovalvola pompa non funzionante. | Riempire il serbatoio.Inserire il selettore.Aprire il rubinettoippo nel-la parte inferiore della mac-china.Pulire il filtro.AUMENTARE la quantità di acqua.Chiamare il servizio di assi-stenza tecnica. |
| PROBLEMCAU | SA RIMEDIO | |
| La macchina non si muove in condizioni di lavoro. | Velocità di lavoro impostata su "0" km/h. | Aumentare la velocità di la- voro. |
| Operatore non seduto cor- rettamente al posto di gui- da. | Sedersi correttamente sulla sella. | |
| Marcia non inserita. | Inserire la marciatramite il relativo dato. | |
| Sensore presenza operato- re scollegato. | Controllare che i cavi che collegano il sensore siano correttamente collegati. | |
| Sensore presenza operato- re guasto. | Chiamare il servizio di assi- stenza per la sostituzione. | |
| Pulizia pavimento insuffi- ciente. | Spazzole o detergente ina- deguati. | Usare spazzole o detergen- ti adatte al tipo di pavimento o di sporco da pulire. |
| Spazzola consumata. | Sostituire la spazzola. |
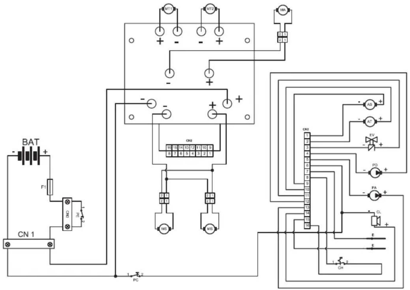
SCHEMA ELETTRICO

AS Attuatore spazzole
AT Attuatore terGITore
BAT .Batteria 24V
CL Cicalino
CN1 Spina presa 120A
CN2 Connettore scheda
CH Chiave
E Sensore livello
EV Elettrovalvola H20
F1 .Fusibile 100A
MA Motore aspirazione
MS .Motore spazzole
MT1 .Motore trazione sinistro
MT2 Motore trazione destro
PD .Pompa detergente
PA Pompa aqua
PE Pulsante emergenza
PC. Pulsante clacson

ACC Acceleratore
FW .Marcia avanti
Sensore presenza operatore
RW .Marcia indietro
PA1 .Interruttore pompa acqua
FL .Flussometro
CR Sensore ruota
ST Sensore sterzo
CN3 Connettore segnali
CN4 Connettore manubrio
CN5 Connettore tastiera
R . . . . . . . . . . . . . . . . . . . . . . . . . . . . . . . . . . . . . . . . . . . . . . . . . . . . . . . . . . . . . . . . . . . . . . . . . . . . . . . . . . . . . . . . . . . . .. Resistenza 10Komh
T Tastiera
Dear Customer,
Potencia motor / numero 250 W x 2
Potencia del motor / numero 350 W x 2
via Circonvallazione, 5 - 27020 Dorno (PV) Italy
Tel. +39 0382.848811 - Fax +39 0382.84668
http://www.ghibli.it - e-mail: info@ghibli.it
ManualeFacile