ProElyo Inverter - Piscina ASTRALPOOL - Manual de utilização gratuito
Encontre gratuitamente o manual do aparelho ProElyo Inverter ASTRALPOOL em formato PDF.
Perguntas dos utilizadores sobre ProElyo Inverter ASTRALPOOL
0 pergunta sobre este aparelho. Responda às que conhece ou faça a sua.
Faça uma nova pergunta sobre este aparelho
Baixe as instruções para o seu Piscina em formato PDF gratuitamente! Encontre o seu manual ProElyo Inverter - ASTRALPOOL e retome o controlo do seu dispositivo eletrónico. Nesta página estão publicados todos os documentos necessários para a utilização do seu dispositivo. ProElyo Inverter da marca ASTRALPOOL.
MANUAL DE UTILIZADOR ProElyo Inverter ASTRALPOOL
Manual de instruções e Serviço
- Localização e conexão
p 72-75
5 Fiação Elétrica
p 76-78
- Arranque da bomba de calor
p 79-83
- Parametros
p 84-85
- Solução De Problemas
p 86-88
- Diagrama detalhado e manutenca
p 89-95
- Garantia
p 96-97
Obrigado por usar bomba de calor para piscinas PRO-Elyo Inverter para o aquecimento da sua piscina. A bomba irá aquecer a água da sua piscina e fazer a temperatura constante quando a temperatura ambiente estiver entre os -10 e 40 °C.

ATENÇA: Este manual inclui todas as informações necessarias sobre a
instalação e utilizesação da sua bomba de calor.
- O instalador deve ler atentamente o manual e seguir as instruções durante a implementação e manutenção da bomba de calor.
- O instalador é responsavel pela instalação do produits e deve seguir todas as instruções do fabricante e as suas normas. A instalação Incorrecta implica a exclusão de todo a觉醒
- O fabricante declina qualquer responsabilitadepelos danos causados em pessoas e objectos evellos erros ocorridos durante a instalacao que desobedeceram a orientacao domanual. Qualquer uso que é sem conformidade à origem de sua producao sera considerado perigoso.

AVISO:
- Sempre esvaziar a agua da bomba de calor durante o inerno ou quando a temperatura cair abaixo dos 0 °C驻村或停止在该地区。
- O não é adequado para ser determinado de risco de congelamento. Neste caso, a garantia está perdida.
- Por favor sempre desligar a fonte de energia se quiser entrada alcantar a bomba de calor País há uma electricidade de alta voltagem gerada da mesma.
- Por favor manter o commando daanela numa area seca, ou fechar bem a tampa de isolamento para proteger o commando de ser danificado pela humidade.
1.1 A sua bomba de calor
- Ligações hidrálicas da água 50mm (2 peças)
- Manual de'utilizar e service
- Conexão condensada
- Fio singular de 10 metros
- Caixa impermeavel
-Coberturadeinverno - Base anti-vibração (peça: 4)
1.2 Dimensao
Padrao CE, R410A, Aquecimento e Arrefecimento, inversor compressor, compresso r degelo, ABS Gabinete
| Modelo Pro-Elyo Inverter 13 Pro-Elyo Inverter 21 | Pro-Elyo Inverter 35 | |||
| Code 66108 66109 66110 | ||||
| * Desempenho sob o ar de 27°C, Água de 27°C, Humidade de 80% | ||||
| Aquecido (Máx./Pad./Min.) | kW | 13.5/9.3/6.3 | 21/15.8/10.5 | 33/24.8/16.5 |
| Consumo de energia(Pad.) | kW | 1.23 | 2.08 | 3.26 |
| C.O.P. (Pad.) | 7.6 | 7.6 | 7.6 | |
| * Desempenho sob a temperatura ambiente de 15 °C, Água de 26 °C, Humidade de 70% | ||||
| Aquecido (Máx./Pad./Min.) | kW | 11.5/7.2/4.5 | 15/11/7.3 | 25/18.7/12.5 |
| Consumo de energia (Pad.) | kW | 1.21 | 2.02 | 3.34 |
| C.O.P. (Pad.) | 5.6 | 5.6 | 5.6 | |
| * Desempenho sob o ar de 27°C, Água de 27°C, Humidade de 80% | ||||
| Aquecido (Máx./Pad./Min.) | kW | 9.5/6.1/3.8 | 10.8/8.0/4.5 | 18.6/14.9/8.5 |
| Consumo de energia (Pad.) | kW | 1,36 | 1,78 | 3,21 |
| C.O.P. (Pad.) | 4,5 | 4,5 | 4,6 | |
| * Desempenho sob o ar de 27°C, Água de 27°C, Humidade de 80% | ||||
| Aquecido (Máx./Pad./Min.) | kW | 5.3/4.3/2.8 | 7.8/6.1/3.5 | 12.6/9.9/5.2 |
| Consumo de energia (Pad.) | kW | 1,34 | 1,88 | 3,1 |
| C.O.P. (Pad.) | 3,2 | 3,2 | 3,2 | |
| Voltagem | 220~240V/50Hz/1PH | 380V/ 50Hz/3PH | ||
| Entrada de Corrente Pad. | A | 5.4 | 9 | 6.4 |
| Corrente Máxima | A | 13.9 | 18.2 | 18.3 |
| Fusivel | A | 30 | 40 | 40 |
| aconselho fluxo de água | M3/h | 4 | 6.2 | 9 |
| Refrigerante | g | 1600 | 2400 | 3800 |
| Queda de pressão de água | Kpa | 13 | 16 | 18 |
| Volume deconjunto aconselho (com cobertura de piscina) | m3 | 38-68 | 75-120 | 120-160 |
| Conexão de entrada & saía de agua | mm | 50 | ||
| Quantidade de ventilador | 1 | 2 | ||
| Veloculdade do ventilador | 650/450 | |||
| Tipo de ventilação | Horizontal | |||
| Marca de compressor | HITACHI | PANASONIC | ||
| Tipo de compressor | DC inverter Rotary | |||
| Nivel de rúido na 10m | dB(A) | 50 | 50 | 52 |
| Nivel de rúido na 1m | dB(A) | 54 | 56 | 60 |
| Dimensão líquida | mm | 1098*420*786 | 1050*452*1264 | |
| Peso líquido | Kg | 78 | 91 | 145 |
| Dimensão de embalagem | mm | 1160*455*915 | 1110*500*1395 | |
| Peso grosso | Kg | 83 | 101 | 160 |
- Os dados acima estaojeitos a alteroes sem食欲 previo.
3. Ajustar o kit by-pass
Kit by-pass
O kit by-pass é um acessório essencial para a instalação da sua bomba de calor, sentido también uma ferramenta para a optimização do aquecimento da água. A regulação das valvulas com o manómetro permite melhorar o fluxo de água e para garantir a optimização do funciona do compressor.
4. Localização e conexão
4.1 Localização da bomba de calor
A unidad irá的功能ar correctamente em qualquer local desejado, desde que os tres seguintes itens estejam presentes:
-
Ar fresco
-
Electricidade
-
Filtros para piscina
A equipe pode ser instalada praticamente em qualquer local ao ar livre desde que as distancias minimas especificadas entre outros objetivos sejam mantidas (ver ilustracoes abaixo). Por fav consulte o seu instalador para a instalação de uma piscina inferior. Instalação em locais ventosos não aparece qualquer problema, ao contrario de instalacoes com aquecedor a gás (inclu problemas com a chama piloto).
ATENÇÃO: Nunca instalar o produit num local fechado com um volume de ar limitado onde o ar expelled pelo produits possa ser recusado, ou perto de plantas que possam bloquear a passagem ar. Tais situações podem prejudicar o fornecimento continuo de ar fresco, o que resulta numa eficiência reduzida e, possivelmente, impede a saía de calor sufiente. Veja a ilustração abaixó para as dimensoes minimas daceoes necessáriaspara o functimento ideal.

4.2 Instalação da valvula deverification

NOTA
Note: Se o e p a m e n t o a t u m a t i c o d e s a g e m d e c l o r o e a c i d e z (p H proteger a bomba de calor em relaço a concentrações excessivas de químicos que podem corroer o permutador de calor.
Danos à bomba de calor causados pelo não-cumprimento esta instrução não é coberto pela garantia.

4.3 Disposicao típica

Esta disposicao é apenas um exemple ilustrativo.
A fabrica apenas fornece a bomba de calor. Todos os outros componentes, incluindo o kit by-pass, se necessario, deve ser fornecido pelo utiliser ou pelo instalador.
ATENÇA:
A fim de aquecer a agua na piscina (ou banheira de agua quente), a bomba de过滤 deve estar em execucao para que a agua circule atraves da bomba de calho. A bomba de calor não sera iniciada se a agua não estiver a circular.
4.4 Operação inicial
Depois que todas as ligações foram realizadas e verificadas, realizo o procedimento segunte:
- Ligue a bomba do filtr, verifique se ha vazamentos e verifique se a agua flutapara a piscina.
- Ligue a alimentação de energia para a bomba de calor e pressione o botão on of pailen de controle LED. A unidade sera iniciada antes o tempo de atraso expirar (veja abaixo).
- Depois de algunos Minutes, verifique se o ar soprado para fora da unidade é mais frio.
- Quando desligar a bomba doimento, a unidade también deve desligar- se automaticamente, se não, em seguida, ajuste o interruptor de fluxo.
- Permitir que bomba de calor e a bomba doimento em 24 horas por dia até que a temperatura da agua desejada sera atingida. A bomba de calor irá deixar de funcionar;neste momento. Depois disso, irá reinicair automaticamente (desde que a bomba doimento esteja sentido executada) sempre que a temperatura da agua da piscina descer 1 °C da temperatura previamente definida.
- Dependendo da temperatura inicial da agua na piscina e da temperatura ambiente, various dias seront necessários para aquecer a agua até a temperatura desejada. Uma boa cobertura de piscina pode reduzir drasticamente o temporequirecido.

NOTA
Interruptor do Fluxo da Água
É equipada com um interruptor de fluxo para proteger a bomba de calor, executando com uma taxa de fluxo de água adequada. Irá ligar quando a bomba de calor estiver a funcional e irá desligar quando a bomba estiver desligada.
Atraso no arranque - A bomba de calor tem um atraso no arranque de 3关键时刻, com o objectivo de proteger os circuitos e fazer o desgaste excessivo. O aparecido está reiniado automaticamente de este atraso no arranque acabar. Mesmo uma breve interrupção de energia irá desencadear esse tempo de atraso e fazer que o equipamento reinicé imeditamente. Interruções de energia adiconais durante este período de atraso não会影响 a duração do atraso de tão vezes关键时刻.
4.5 Condensacao
O ar aspirado para dentro daunities está fortemente arrefecido pelo functiOnamento da bomba de calor para aquecer a agua da piscina, o que pode causar a condensao nas aletas do evaporador.

NOTA
A quantidade de condensacao pode ser tanto como various litros por hora a uma humidade relativa elevada. Isso as vezes é erroneamente considerada como um vazamento de agua.
4.6 Visor de medidor de pressao (R410A)
Examine o medidor de pressao que indica a pressao do gás refrigerante da unidade. Aabela abaixo minha valor normal da pressao de gás (R410A) quando a boa está nas condições desligada ou ligada.
| Condição de equipe | Desligada Funcionada | |||
| Ambiente (°C) | -5~5 | 5~15 | 15~25 | 25~35 |
| Temperatura da água(°C) | / | / | / | / |
| Medidor de pressão (Mpa) | 0.68~0.93 | 0.93~1.25 | 1.25~1.64 | 1.64~2.1 |
| / | / | / | / | / |
| 10~15 | 15~20 | 20~25 | 25~30 | 30~35 |
| 1.3~1.8 | 1.5~1.9 | 1.6~2.3 | 1.9~2.8 | 2.1~3.5 |
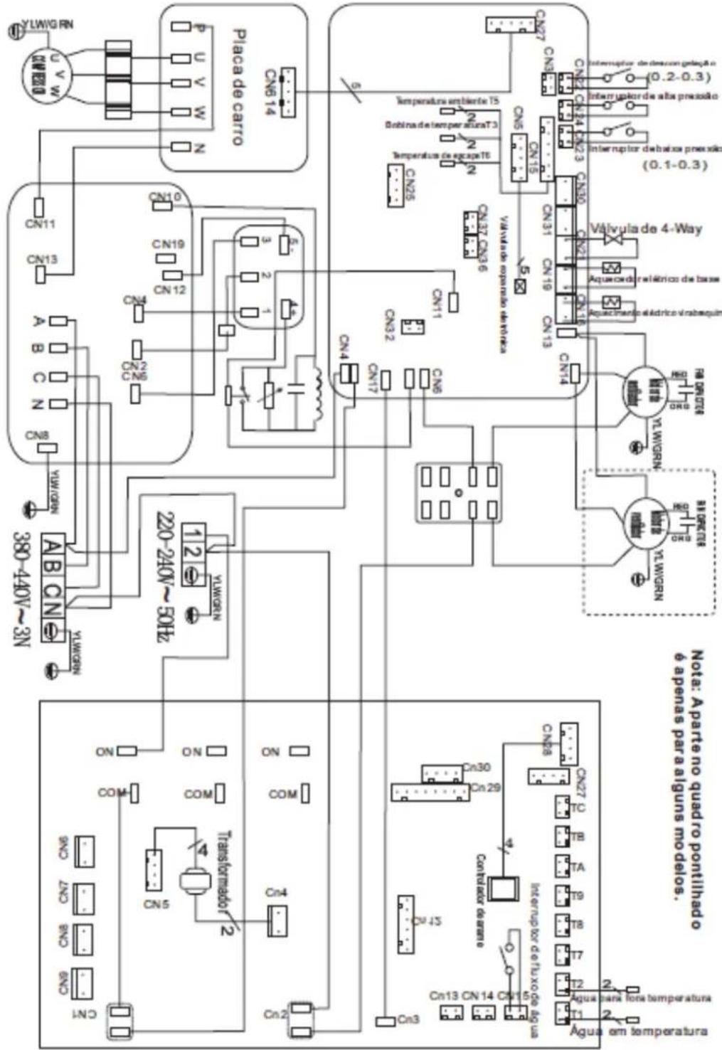
5. Fiação Elétrica
5.1 Diagrama de ligações electrolyicas da bomba de calor para a piscina Pro-Elyo Inverter 13 / Pro-Elyo Inverter 21


Diagrama de ligações electrolyicas acima somente para referencia, as ligações da cablagem devem segir rigorosamente o diagrama conta no compartmento de acesso inferior da sua bomba de calor.
5.2 Proteção eletrica

NOTA
A bomba de calor para pescinas deve ser bem connectada ao fio terra, embaro o permutador de calor do equipamento sera electricamente isolado do resto aterramento da unidade ainda é necessário para protegê-la contra os curtos-circuitos no seu interior. A colagem também é necessária.
ATENÇA:
Desconexão: A cablagem eletrica da bomba de calor deve ser feita de acordo com os@c Rodrigos nationals aplicáveis.
Desconexão: O disjuntor diferencial/interruptor fundido ou não fundido deve estar localizzato à vista e de fácil accesso. A desconexão permite que o equipamento autônomo detete uma anomalia e desluge alimentação de energia da equipe.
5.3 Instalação do fio do sinal com o controlador de pinos

(1) (2) (3) (4)

(5)



- Instalação do fio do sinal com o controlador de pinos (Figura 1)
-Aoutra pontado fio de sinal (Figura 2) - Abra o paine de fiação e coloque o lado semplugue atraves da caixa eletrica. (Figura 3,4)
- Insira a fiação para a posicao designada (canto superior direito) na placar do PC. (Figura 5)
6. Arranque da bomba de calor
6. Operação de Comando do Visor
6.1. Guia para operacao

NOTA
Quando a bomba de calor de piscina está em functiOnamento, o visor informa a temperatura da agua.
6.2 As teclas e suas funções
6.2.1 botao
Pressione para,iniciar a unidade de bomba de calor, o visor LED minha a temperatura desejada da agua durante 5 segundos, em seguida, minha a temperatura da agua de entrada e o modo de operacao.
Pressione para parar a bomba de calor e irá aparecer "OFF"
Note: Durante a verificacao de parameiros e ajustes, pressione o botao para sair rapidamente e salvar a configuracao actual.
Pressione novamente para ligar/desligar aquina.
6.2.2 M botao
Pressione M por 5s para alterar ideat MODEou "C o o I MODE"
(Nota: esta operação não está disponible para a boaquina que uniquamente aquece)
6.2.3 e botoes
Ajustedatemperaturadeágua:
Pressione para ajustar directamente a temperatura da agua.
Verificacaoodeparametro:
Pressione em primeiro lugar, e pressione para vericar o parametro de'utilizar d1 a d9
Verificacaoodotempo:
Pressione em primeiro lugar, e pressione para verificar "current time", pressione
Novamente para vericar "Automatic start time" pressione de novo para vericar Automatic stop time.
Configuraçãootempo
Pressione em primeiro lugar, e pressione para entrada na exibicao de "Current time". Pressione
M novamente para entrada a configuraçao deOUR".O "Hourirá piscar e pressione ou
paraajustarahora,e pressione para salvar aHour".Quando"Minute" piscar,pressione ou
para fazer "Minute" e finalmente pressione o parakatar a configuraao de tempo actual, ou pressione para sair ou salvar rapidamente.
ATENÇA:
Se o tempo actual está no intervalo de tempo OFF, a boaina sera desligada automaticamente antes de definir o tempo de inico automatico e o tempo de paragem automatica. Considerando que a boaina funciona normalmente.
Configuraçaoodecronometro on:
Pressione em primeiro lugar, e pressione por das vezes para entrada a interface de 'Timer on'.
Pressione M novamente para entrada a configuraOoOUR".O"Hour " ira piscare pressione ou
paraajustarahora,e pressione para salvar aHour".Quando"Minute" piscar,pressione
ou para fazer "Minute" e finalmente pressione o M para salvar a configuraçao de tempo actual, ou pressione para sair ou salvar rapidamente.
Depois de definir o cronômetro ON com succès, a luz sera exibida.
Configuraçãoocronômetrooff:
Pressione em primeiro lugar, e pressione por das vezes paraentrar a interface deTimer off.
Pressione M novamente para entrada a configuraçao OUR".O "Hour " irá piscar e pressione ou
paraajustarahoraepressione para salvar aHour".Quando"Minute" piscar, pressione
ou para fazer "Minute" e finalmente pressione o M para salvar a configuraçao de tempo actual, ou pressione para sair ou salvar rapidamente.
Depois de definir o cronometro off com successo, a luz sera exibida.
Quando definir o cronometro ON / OFF dados 00:00, significa que cancelar a funcao de temporizador ON / OFF.
ATENÇÃO: Operações acima, pode pressionhar para salvar a configuraçao e rápida saida do programa.

NOTA
A fim de aquecer a água da piscina (ou jacuzzi), a bomba do FILTER deve ser executada para fazer com que a água circule através da bomba de calor. A bomba de calor não sera iniciada se a agua não estiver a circular. Se a água não estiver circulando e a bomba de calor做不到 ON, o controlador LED irá informar com o número deerro ON.
Aviso
O controlador de fio LED pode operar a bomba de água(before do cabo adicular está connectado ao dispositivo da bomba na posicao de terminal "PUMP" com precisao.
Quando a unidad parar de operar em 30 segundos, a bomba de agua sera desligada automaticamente.
6.2.4 Funcão de redefinição de sistemas
Pressione e M ventro de 10s.Osystema iraeiniciareexibir"0000no controlador.
6.2.5

Simbolo de arrefecimento, a luz está acresa quando este estiver em funciona.
6.2.7

Simbolo de parada automática, a luz está acresa quando este estiver em funciona.
6.2.8

Símbolo de arranque automatico, a luz está acaça quando este estiver em funciona.
6.2.9

Pressione este botão, a luz sera ligada, a bomba de calor irá operar somente no Powerful.
6.2.10
Smart
Enquanto escolhe o Smart, a bomba de calor so irá operar em Smart and Powerful.
6.2.11

Enquanto escolher o Silent, a bomba de calor so irá operar em Silent and Smart.
A logística operacional de deslocamento entre Silent, Smart and Powerful: a configuração padrão na fabrica está em modo deestrutura integrente.
6.3.1 A lógica de operação do aquecimento
| Estado de trabajo | Mode do trabalho | Temperatura da Água | Nivel de funciona da bomba de calor | |
| 1 | setT-1< e <setT+1 SMARTInicição da bomba de setT-1< ecabat+1 QUIET SILENT | SMART | ≤setT-1 Standby | |
| 2 | ||||
| 3 | ≥setT+1 POWERFUL | |||
| 4 | SILENT | ≤setT-1 Standby | ||
| 5 | ||||
| 6 | ≥setT+1 SMART | |||
| 7 | POWERFUL | >setT-1 POWERFUL | ||
| 8 | ≤setT-1 Standby | |||
| 9 | Reiniciar para arrefecar a água em modo de espera | SMART | ≥setT+1 e <setT+3 | SMART |
| 10 | ≥setT+3 POWERFUL | |||
| 11 | SILENT | ≥setT+1 e <setT+3 | SMART | |
| 12 | ≥setT+3 POWERFUL | |||
| 13 | POWEFUL | ≥setT+1 POWERFUL | ||
| 14 | ≤setT | Standby | ||



NOTA: ① Aumento da temperatura da agua ② Queda da temperatura da agua
6.4 Sobre a temperatura ambiente durante a frequencia de trabalho
Quando escolher o modo de trabajo " POWERFUL", se a temperatura ambiente estiver ≥ 30 °C e <35 °C, a frequência de trabalho éficar no;nivel limitado.
Se a temperatura ambiente estiver ≥ 50^ , a bomba de calor irá parar a operação e exibir o)córgo deerro PP09 para a proteção do compressor.
6.5 Sobre a limitação da temperatura de água
Água na temperatura ≦ 7 °C, a bomba de calor irá parar a operação.
Note: Se o Sistema de filtração de água parar mais cedo do que a bomba de calor, a unidade irá desligar-se (condção de segurança) e aparecerá o Código EE3 ou ON no controlador. É importante no momento de programar a bomba de calor ligar o programa de tempo doSYSTEMA de filtração de água. Para reinecer a bomba de calor, desluge e ligue a alimentação de energia elétrica para reinecer a unidade.
7. Parametros
| Parâmetro Nome | Faixa OBS. | ||
| d1 Temperatura da água de entrada -9-99 °C Valor real de teste | |||
| d2 Temperatura da água de saída | -9-99 °C | Valor real de teste | |
| d3 Temperatura ambiente | -F(-30°C)-70°C | Valor real de teste | |
| d4 | Temperatura de returno de gás | -F(-30°C)-70°C | Valor real de teste |
| d5 Temperatura da bobina | -F(-30°C)-70°C | Valor real de teste | |
| d6 Temperatura de descarga de gás | 0-C5°C(125°C) | Valor real de teste | |
| d7 Passos da válvula de expansão eletrônico 0-99 | N*5 | ||
| d8 Frequência de operação de compressor | 0-99Hz | Valor real de teste | |
| Powerful: 65,70,75Hz | |||
| Smart: 50,55,60Hz | |||
| Silent: 30,35,40,45Hz | |||
| d9 | Corrente de compressor | 0-30A | Valor real de teste |
Recuperar a configuração padrão de fabrica

Carregar no botão e não meio tempo durante 10 segundos para recuperar a configuraçao padrão de fabrica. Ira exibir "0000" durante 5 segundos para protegelô contra os curtos-circuitos no interior da unidade. A colagem también é necessária.
(1) quando a unidade parar de operar em 30 segundos, a bomba de agua sera desligada automaticamente
(2) O Controlador do fio LED irá operar a bomba de água depuis de cabo adicular estar connectado ao disposativo da bomba na posicao de terminal "BOMBA" com precisão.
(3) É necessário colocar um dispositivo de transferência de 3 fases extra para a bomba de água de 3 fases.
8. Solutação De Problemas
8.1 Exibicao do��o de erro no controlador de fio LED
| Defeito Códico de erró | Causa Solução | |
| Faihanosensordetempo da água de entrada | erarP01a Sensor aberto ou em curto circuito Verificar ou alterar o sensor | |
| Faihanosensordetempo da água de salda | erarP02a Sensor aberto ou em curto circuito Verificar ou alterar o sensor | |
| Falha de sensor do condensador de aquecimento | PP03 Sensor aberto ou em curto circuito Verificar ou alterar o sensor | |
| Falha do sensor de returno de gás | PP04 Sensor aberto ou em curto circuito Verificar ou alterar o sensor | |
| Faihanosensordetempo ambiente | erarP05a Sensor aberto ou em curto circuito Verificar ou alterar o sensor | |
| Faihanosensordesaia refrigerador | dorP06 Sensor aberto ou em curto circuito Verificar ou alterar o sensor | |
| Proteção anticongelante no inverno | PP07 A temperatura ambiente ou temperatura de entrada de água é demasiada baixa | |
| Proteção da baixa temperatura ambiente | PP08 A temperatura ambiente ou temperatura de entrada de água é demasiada baixa | |
| A temperatura ambiente é muito alta no modo de aquecimento | PP09 A temperatura ambiente é muito alta Par a bomba de calor e esperar a temperatura ambiente estar inferior a 50 ar estar a 50 °C (menos 5 °C no subsidio).O)cdoigo deerro desaparecerá automaticamente | |
| Temperatura do condensador de arrefecimento muito alta | PP10 A temperatura do condensador de arrefecimento está muito alta | Parar a bomba de calor e esperar que a temperatura do condensador de arrefecimento diminua. |
| Falhadealtapressão | EEO1 1. Refrigerante em 2. O fluxo de ar não é sufiente | fin Desarregar o refrigerante redundante doSYSTEMA de gás d a bombadecalor.2. Limpar o permutador de ar |
| Falha de baixa pressão | EE02 1. Refrigerante insufficiente 2. O fluxo de água não é sufiente 3. Filtro atolado ou capilar encravado | 1. Verifique se há algo fazamento de gás, reencher o refrigerador 2. Limpe o permutador de ar 3. Substitua o filtrato ou capilar |
| Falha de fluxo de água | EE03 or Baixo fluxo de água, direção do fluxo | Verifique se o fluxo de água é |
| "ON" errada ou falha de interruptor de fluxo. | sufficiente e se o fluxo está na direção ocerta, ouente o interruptor de fluxo pode ter falhado. |
| Defeito Códico | deerro Causa Solutação | ||
| F a l h a n o s e n s o r d e temperatura no escape de gás | EE05 Descongelamento não é bom F a l t a d e gás O dispositalo de supressão está encravado Baixo fluxo de água | Descongelamento à maior Adicione o gás Altere o dispositalo de supressão Verifique a bomba de água | |
| Falha no controlador EE06 | Conexão de fio não é boa | Falha de controlador | Verifique ou altere o fio de sinal Reinicie o fornecimento de energia ou altere o controlador |
| Falha de conversor | EE07 | Falha na placac de conversor | Reinicie a fonte de alimentação ou troque a placac do conversor |
| Falha de共振ação entre o controloaplace de conversor | EE08 Conexão de fio não é boa Falha de controlador | Verifique ou altere a ligação do fio Reinicie o fornecimento de energia ou altere o controlador | |
| Falha de共振ação entre o conversoreplaca exterior | EE09 | Conexão de fio entre o fio de共振ação e a placac ao ar livre está errada Falha na placac ao ar livre | Religação Reinicie a fonte de alimentação ou troque a placac ao ar livre |
| Falha na placao do módulo entre a placac exterior e a placac do módulo | EE10 Fio de共振ação é dividido Falha de placac exterior ou de placac de módulo | Reinicie a fonte de alimentação ou troque a placac quebrada | |
| Falha na placao do módulo | EE11 | Os dados estoaderrados ou a placac do módulo está quebrada | Reinicie a fonte de alimentação ou troque a placac quebrada |
| Pressão达成rente principal direta muito alta ou muito baixa | EE12 | A pressão é demasiado alta ou demasiada baixa O contactor de共振ação interna está quebrado | Verifique a fonte de共振ação Altere o contactor |
| Proteção contra sobrecorrente | EE13 A pressão de共振ação eletrica é muito baixa, a bomba de calor está sobrecarregada | Verifique a fonte de共振ação Verifique a temperatura da água se é demasiado elevada | |
| Símbolo de Descongelamento, a luz de aquecimento está ligada | Descongelamento | ||
8.2 Outros Falhas e Soluções (Nenhum visor no controlador de fio LED)
| Falhas Observação Causa Solutação | |||
| Bomba de calor não está a functionar | Controlador de fio LED sem visor no display. Sem alimentação | Bomba de calor está em mode deespera | Verificouse ocaboeodis estào conetados |
| Controlador de fio LED exibe tempo actual | Reinicié a bomba de calor para funcional | ||
| Controlador de fio LED exibe temperatura actual da água | 1. A temperatura da agua está a chegar ao valor desejado, bomba está num estado de temperatura constante. 2. Bomba de calor sé incida para funcional 3. No descongelamento. | 1. Verifique o ajuste da temperatura da agua. 2. Ligue bomba de calor后再 os分钟后, alguns minutos. 3. Controlador de fio de LED deexibir " Descongelamento". | |
| A temperatura da água está a esfiar quando a bomba de calor é executada no modo deaqueccimento | Controlador de fio LED exibe temperatura da água actual e nenhum padrão de erro está exibido. | a. Escolhado moderna 2. Os números mostram defeitos. 3. Controlador com defeito. | 1. Ajuste o modo de funcionalmente adequado 2. Substitua o controlador de fio LED com defeito, e, em seguido, verifique o estado后再 alterar o modo de funcionalmente, verificando a entrada de agua e temperatura de saía. 3. Substituir ou reparar a unidade da bomba de calor |
| Funcionamento curto | Controlador de fio LED exibe temperatura da água actual e nenhum padrão de erro está ser exibido. | 1. Ventilador não funciona. 2. Ventilação de ar não é sufiente. 3. Refrigerante não é sufiente. | 1. Verificar as conexões de cabo entre motoreventilado necessário,deer a substituído. 2. Verificar a localização da unidade da bomba de calor, e eliminating todos os obstáculos para fazer uma boa ventilação de ar. 3. Substituir ou reparar a unidade de bomba de calor. |
| Manchas de água | Manchas de água na unidade de bombadcalor. | 1. causa natural 2. Vazamento de agua. | 1. Sem ação (condensamento). 2. Verificar cuidadosamente se o trocador de calor de titânio tem algum defeito.. |
| Muito gelo no evaporador | Muitogelonoevaporad | or | 1. Verificar a localização da unidade de bomba de calor, e eliminating todos os obstáculos para fazer uma boa ventilação de ar. 2. Substituir ou reparar a unidade de bomba de calor. |
9. Diagrama detalhado e manutencao
9.1 Diagrama detalhado
| NO | Nome da peça ERP NO Nome da peça ERP | |||
| 1 | Tampa superior 133100001 33 Trocador de calor plugue de fundo 102040411 | |||
| 2 | painel traseiro | 133100032 | 33 | Cobertura de ligação de água |
| 3 | Evaporador | 103000109 | 33 | Cobertura de ligação de água |
| 4 | isolado painel | 108120009 | 34 | Interruptor de fluxo de água |
| 5 | Suporte do motor do ventilador | 108120010 | 35 | Painel de blocos de terminais |
| 6 | Suporte da moldura Top | 108120006 | 36 | Três blocos de posicao |
| 7 | Pilar | 108120007 | 37 | Suporte do painel do bloco |
| 8 | Painel do lado esquerdo | 133100012 | 38 | Blocos de bomba de água |
| 10 | bandeja de base | 112000009 | 39 | Grampo |
| 11 | Motor de ventilador | 111000028 | 40 | caixa de fiação |
| 12 | Motor de ventilador | 108010007 | 41 | Medidor de pressão alta |
| 13 | pá do ventilador | 117230001 | 42 | Painel do lado direito |
| 14 | pá do ventilador | 132000013 | 43 | Blocos de terminais tampa de plácico |
| 15 | Painel frontal | 133100006 | 44 | Caixa àprove d'água controlador |
| 16 | grade dianteira | 108160012 | 45 | Controlador |
| 17 | grade dianteira | 108160012 | 46 | Interruptor de baixa pressão |
| 18 | Compressor | 108070028 | 47 | Interruptor de baixa pressão |
| 19 | mouldboard PFC | 117080004 | 48 | válvula de sução |
| 20 | scaleboard | 111000005 | 49 | Anel de borracha de entrada de água (azul) |
| 21 | Fan capacitor do motor | 117150001 | 50 | Interruptor de alta pressão |
| 22 | Blocos de terminais | 104000003 | 51 | piping |
| 23 | Molde de controle ao ar livre | 115000009 | 52 | Sensor de temperatura invôlucro |
| 24 | Placa de alimentação ao ar livre | 101000114 | 53 | Válvula de 4 vias |
| 25 | ranhura | 108120015 | 54 | Anel de borracha de saía de agua (vermelho) |
| 26 | ranhura | 117190004 | 55 | EEV |
| 27 | caixa de controlador | 136020003 | 56 | Filtro |
| 28 | scaleboard | 117030005 | 57 | Temperatura ambiente clipé de sensor |
| 29 | Placa de transferência interna | 117180021 | 58 | Pote de armazenamento de liquidos |
| 30 | Tampa da caixa de controlador | 117200003 | 59 | scaleboard |
| 31 | sensor de temperatura | 117110014 | 60 | tampa da caixa de controlador |
| 32 | Troçador de calor sensor de temperatura braçadeira | 108010025 | 61 | caixa do controlador |
| 33 | Titanium permutador | 102040411 | 62 | Base |
9.3 Manutenção
(1) Deverá verificar oSYSTEMA de abastecimento de agua regularmente para registrar a entrada de ar no Sistema e ocurrencía de baixo fluxo de agua, porque iria reduzir o desempenho e confiabilidad da bomba de calor.
(2) Limpe a piscina e o Sistema de filtragem regularmente para fazer o dano da unidade como resultado da sujo de fazer entupido.
(3) Deverá descarregar a agua da parte inferior da bomba de agua se a unidade parar de correr por um longo tempo (especialmente durante a temporada de inverno).
(4) Verificar se a unidad tem agua antes da mesma促成 a funcional novamente.
(5) Depois que a unidade está conditioneda para a temporada de inverno, é recomendado substituir a bomba de calor pela bomba de calor especial de inverno.
(6) quando a unidade estiver em execucao, ha descarga de agua sob a unidade durante um tempo.
10. Garantla
1.ASPECTOSGERAIS
1.1 Conforme estas disposicaoes, o vendedor garante que o produits correspondente a esta garantia ("o produit") nao apresenta nenhumafaltadeconformidadepenomomentodasuaentrega.
1.2 O periodo de garantia para o produits é de dois (2) anos, e sera calculado a conta da data de entrega ao comprador.
1.3 Se se produzir uma falta de conformidade do的商品 e o comprador o notifies ao vendedor durante o Periodo de Garantia, o vendedor deve reparar ou substituir o的商品 por sua conta no local ond considerar oportun, excepto se tal for impossivel ou despropionado. 1.4 Quandonaoforpossevelrepararousubstituiroproduto,ocompradorpoderarequererumareducao proportional do preco ou se a falta de conformidade for suficientemente importante, a resolucao do contrato de vendal.
1.5 As partes substituías ou reparadas em virtude esta garantia não ampliarão o prazo da garantia do Produto original, mas sim dispo-raodasuapropriagarantia.
1.6 Para a efectividade da presente garantia, o comprador devera demonstrar a data de aquisicao e entrega do Produco.
1.7 Quando tiverem transcorrido mais de seis vezes a conta da data de entrega do Produktao ao comprador e este alegar uma falta de conformidade daquele, o comprador devera demonstrar a origem e a existencia do defeito alegado.
1.8 O presente Certificado de Garantia não limita ou prejudica os direitos que correspondem aos consumidos em virtude de normasneutralisdecaracterimperativo.
2.CONDIÇÖESPARTICULARS
2.1Apresentegarantiacobreosprodutosaquefazreferenciaestemanual.
2.2OpresenteCertificadodeGarantiaseraplicavelapenasnospaiesesaUniaoEuropeia.
2.3 Para a eficácia esta garantia, o comprador devera seguir estritamente as indicações do fabricante incluidas na documentação queacompanhaoProduto,quandoestaresulteaplicavelconformegamaemodeloProduto.
2.4 Quando for especificado um calendario para a substituicao, manutencao ou limpeza de certas peças ou componentes do Produto,aGarantiasoseravaida,quandotalcalendarioforseguidocorrectamente.
3.LIMITAÇÖES
3.1 A presente garantia apenas sera aplicavel naquelas vendas realizadas a consumidos, entendendo-se como "consumidor", aquela pessoa que adquire o Produkto com fins que não entram no ambito da sua atividade profissional.
3.2 Não sera outorgada quaquer garantia em relação ao normal desgaste por uso do Produkt. Em relação às peças, componentes e/ou materiais desgastáveis ou consumíveis como pilhas, lampsadas etc., respeitar-se-á o disporto na documentação que acompanharoProduto,noseucaso.
3.3 A garantia não cobre aqueles casos em que o Produkt: (I) tenha sido objecto de um tratamento Incorrecto; (II) tenha sido reparado, mantido ou Manipulado por pessoas não autorizadas ou (III) tenha sido reparado ou mantido com peças de reposicao não originals. quando a falta de conformidade do Produkt for consequencia de uma incorrecta instalação ou arranque, a presente garantia apenas sera valida quando dita instalação ou arranque estiver inclujo no contrato de compra do Produkt e tenha sido realizadapelovendedorousobasuaresponsabilitdade.
| Aparelho | |
| N° de Referência | Modelo |
| INSTALADOR | |
| Nome | Cidade |
| Endereço | |
| Tel. | |
| UTILIZADOR | |
| Nome | Cidade |
| Endereço | |
| Tel. | Diaça de pesta en marcha |
| (A preencher pelo instalador) | CARIMBO DO INSTALADOR: |
| Para todas as miguelas COMPISA deverá preencher e enviar este cupão de garantía para que entre em vigor. | |
Declarasob sua unica responsabilitad que todas as bombas de calor do tipo:Pro Elyo Inverter
Produidas a partir de 31/03/2012, independente do número de série são conformes com:
A Directa de seguranca de maquinas 2006/42/CE.
A Direcva de compatibilidade electromagnética 2004/108/CE, e susas modificacoes.
Directiva de equipos de baixa tensão 2006/95/CE.
Directive 2000/14/CE relativa à Emissões sonoras para o ambiente dos equipamentos para'utilização no exterior, alterada pela Directa 2005/88/CE.
Directiva 2002/95/CE relativa à restruição do uso de determinadas substancias perigosas em equipamentos electricos e electrónicos (RoHS).
Directiva 2002/96/CE relativa aos residuos de equipamentos eletricos e electronicos (REEE).
Espanhol Real Decreto 208/2005, em equipamentos eletricos e electronicos e gestao dos seures residuos. Regulamento (CE) N.o 1907/2006 relative ao registo, avaliacao, autorizacao e restricao dos produits quimicos (REACH).