UG 706080 - Unidad de almacenamiento MIELE - Manual de uso y guía de instrucciones gratis
Encuentra gratis el manual del aparato UG 706080 MIELE en formato PDF.
Preguntas frecuentes - UG 706080 MIELE
Descarga las instrucciones para tu Unidad de almacenamiento en formato PDF gratis! Encuentra tus instrucciones UG 706080 - MIELE y toma tu dispositivo electrónico nuevamente en la mano. En esta página están publicados todos los documentos necesarios para el uso de su dispositivo. UG 706080 de la marca MIELE.
MANUAL DE USUARIO UG 706080 MIELE
Descripción del aparato 49
Descripción del aparato 49
Modulos DOS externos y quimica de proceso 49
Desalinizacion del agua 50
Cartucho de desalinizacion parcial con flujometro 50
Cartucho de desalinizacion total de agua con ConductivityMeter (modulo medidor de conductividad) 50
Advertencias eindicaciones de seguidad 51
Seguridad tcecnica. 51
Uso apropiado 52
Niños en el entorno 52
Desestimacion 52
Su contribución a la proteccion del medio ambiente 53
Eliminación del embalaje de transporte 53
Reciclaje de aparatos inservibles 53
Abrir y cerrar la puerta 54
Abrir la puerta 54
Cerrar la puerta 54
Modulos DOS externos y química de proceso 55
Instrucciones de manejo 55
Sustituir o rellenar los bidones. 55
Desalinizacion del agua 56
Flujometro medidor de caudal FM (desalinizacion parcial) 56
Modulo medidor de conductividad ConductivityMeter CM (desalinizacion total) 57
Posibilidades de connexion 58
Conectar los cartuchos con unión roscada 58
Conectar los cartuchos con acoplamento=rápido. 58
Conectar el cartucho a la red de agua y a la termodesinfectora 59
Purgar el cartucho 59
Colocar el cartucho 59
Desmontar el cartucho 59
Cartucho vacio LP 2800 60
Llenar el cartucho vacio LP 2800 con resina de un solo uso. 60
Abrir la tapa protectora 60
Introducir la resina 61
Montaje en la pared del FlowMeter / ConductivityMeter 62
Mantenimiento 62

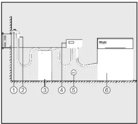
① LED para el control de estado con la puerta cerrada
② Indicador FM (desalinizacion parcial), CM (desalinizacion total)
③ Modulos DOS
4 Conexión de agua con tramo de medicación (desalinización parcial) o modulo medidor de conductividad (desalinización total)
⑤ Cartucho de desalinizacion
6 Bidón de 5 litres con química de proceso
Descripción del aparato
El armario inferior UG 70-60/80 es un armario inferior de 70 cm de altura para termodesinfectoras de 60 cm de anchura, apto para alojar los sistemas de tratimiento de agua para desalinizacion parcial o total y/o para quimica de proceso y sistemas de dosificacion externos.
Modulos DOS externos y química de proceso
El armario inferior UG 70-60-/80 esADEUCADO para un almacenamento seguro de la quimica de procesoy de modulos DOS externos.
Puede alojar dos bidones de 5 litres y dos sistemas de dosificacion DOS G 80 / DOS K 85.
Losmerican DOS estan equipados con un sistema de supervision del nivel de llenado que emite un mensaje en el display de la termodesinfectora cuando no se alcanza el nivel minimumo delllenado.
Desalinización del agua
Además, en el armario inferior UG 70-60/80 pueda disponible dos cartuchos de desalinización de agua con los tramos de medicación y los aparatos de indicación correspondientes.
Cartucho de des-alinizacion parcial con flujometro
En caso de desalinizacion parcial, transforma la dureza de los carbonatos mediante el enlace de iones de calcio y magnesio, de forma que se reduce el contenido de sal del agua.
Un cambio de cartucho Neededo se indica a工程技术 de un flujometro.
- El cartucho de desalinización parcial de agua TE P 2000 se llena con 12,5 l de resina.
- El cartucho de desalinización parcial de agua TE P 2800 se llena con 19 l de resina.
Cartucho de desalinizacion total de agua con ConductivityMeter (módulo medidor de conductividad)
Una desalinización total del agua elimina todas las sales y minerales del agua.
El modulo medidor de conductividad indica la conductividad del agua totalmente desalinizada, que se mide en S / cm (microsiemens por centimetros). De este modo se posibilita un control de calidad del agua totalmente desalinizada.
- El cartucho de desalinizacion total de agua VE P 2000 se llena con 12,5 I de resina.
- El cartucho de desalinizacion total de agua VE P 2800 se llena con 19 I de resina.
Los cartuchos se llenan con resinas regenerables, que peuvent tratarse (regenerarse) tras agotarse. Para el tratamiento能把 enviarse el cartucho complete a una estación de regeneración.
La primera puesta en funciona del armario inferior UG 70-60/80, como la instruccion del personal de manejo, se levan a cabo mediante el Servicio Post-Venta de Miele o sus先进技术 autorizados.
Tenga en cuenta las instrucciones de manejo de los cartuchos de desalinización de agua, del ConductivityMeter (modulo medidor de conductividad), del flujómetro y las de la termodesinfectora y especialmente, las indicaciones de advertencia y seguridad en materia de produits químicos.
Este armario inferior UG 70-60/80 y el accesorio instalable cumple todas las normas de seguridad vigentes. Sin embargo, el manejo indefinido o incorrecto del本身就是 possible causar daños materiales y entrañarpeligos para lacurity del usuario.
Lea detenidamente las instrucciones de manejo antes deponer en service el armario inferior y el accesorio instalable. Estas instrucciones contienen advertencias importantes relativas al emplazamiento, la seguridad de uso y el mantenimiento del aparato a fin de protegerse Vd. y evitar daños en mismo. Guarde las instrucciones de manejo y entregaeslas al nuevo propietario en caso de vente posterior del aparato.
Seguridad技术水平
La puesta en configuracion, el mantenimiento y la reparacion del armario inferior UG 70-60/80 y del accesorio instalable se realizaran exclusivamente por el Servicio Post-Venta Miele, por un distribuidor o por personal technician autorizo y calidad. La realizacion de problemas de instalacion,ostenimiento or reparacion por personal no autorizo能把 occasionar graves peligos para la segidad del usuario, de los cuales Miele no se responsabiliza!
El uso está únicamente reservado al personal que disponga de la preparación y formación adequada. El personal de manejo deben recibir la formación regular pertinente.
Antes de起初 el uso del armario inferior UG 70-60/80 y del accessorio instalable, verifique si presenta daños externos visibles. No ponga nunca en service un armario inferior defectuoso, ya que puede entrañar peligros para la salute del usuario!
Desconecte inmediamente un armario inferior UG 70-60/80 defecuoso o mal ajustado e informe al Servicio Post-Venta Miele, a un distribuidor Miele o a un techniciancialico.
Debe cumplirse las normativa nacional vigente acerca de la conexión de agua.
Uso apropiado
El agua de los cartuchos de desalinización no es agua potable!
No poderan emplearse, p. ej., mangueras o dispositivos con agua a alta presión para limpar el armario inferior UG 70-60/80 o las areas en las inmediaciones del mesmo.
Cerciorese de que el revestimiento exterior de acero inoxidable no隐身 a entrada en contacto con soluciones o vapeores que contenga acidos a fin de estar daños por corrosión.
En caso de sustituir la resina,deferanutilizarseunicamenteresinasdeunsolousoaprobadasyAutorizadas.
- Este accesario debe conectarse unicolemente en los aparatos autorizados por Miele.
Niños en el entorno
Preste continua atencion a los niños que se enquirytrecerca del armario inferior UG 70-60/80.No deje jamas que los niños jueguen con el armario inferior. Existe el riesgo, entre others, de que los niños se queden encerrados en el armario inferior.
Los niños no deben usar el armario inferior UG 70-60/80.
Deestimación
Por motivos de seguridad y de proteccion del medio ambiente, deseche todos los restos de resina y agua teniendo en cuenta las direcrices de seguridad. Destruya el cierre de la puerta para que los niños no能把 quedar encerrados en el aparato. A continuacion, entrega el armario inferior UG 70-60/80 en un punto de recogida para sucede reciclaje.
Las resinas de un solo uso o no regenerables deben eliminarse según el número LER 190905 jusqu'à con los desechos residuales o desechos industriales correspondientes.
Miele no se hace responsable de los días causados por no respetar las advertencias eindicaciones de seguidad.
Eliminación del embalaje de transporte
El embalaje protege al aparato de daños durante el transporte. Los materiales del embalaje se han selecciónado siguiendo criterios ecologicos y en función de su posterior tratamiento en plantas de reciclaje.
La devolución del embalaje al ciclo de reciclado contribuye al ahorro de materias primas y reduce la generation de residuos. Por tanto, dichos materiales no deben tirarse a la basura, sino entrega en un punto de recogida específica.
Reciclaje de aparatos inservibles
Los aparatos electricos y electrónicos inservibles llevan componentes aprovechables que no tienen desperdimiento y de ningún mododeferán terminar en el vertedero. Sin embargo, también contienen sustancias nocivas, necessities para el funcionaimiento y la seguridad de这些东西 aparatos. El desecharlas en la basuracomings o el uso indebido de las malmas puede resultar perjudicial para la salute y para el medio ambiente. Por este motivo, en ningún caso elimine su aparato inservible a工程技术 de la basura común.

En su lugar, utilise los+puntos de recogida pertinentes para la entrega y el reciclaje de aparatos electricos y electrónicos inservibles. Informese en su distribuidor Miele.
Guarde el aparato inservible fauna del alcance de los niños hasta el momento de transporte al desguace.
Abrir la puerta
- Introduzca la llave en la cerradura y desbloquee la puerta girandola en sentido horario.
La llave se mantiene en la cerradura estando la puerta abierta y sirve como tirador para poder retirarla.
Cerrar la puerta
Presione la puerta cerrandola.
Gire la llave hasta el tope en sentido horario.
Un mecanismo de resorte expulsará la llave.
Instrucciones de manejo

Losmerican DOS externos dosifican automatistically la química de proceso liquida en los pasos de programa correspondientes.
Sustituir o relen- nar los bidones.
- Rellene el bidón correspondiente con química de proceso cuando aparezca el avisar correspondiente en el display de la termodesin-fectora.
Rellene el deposito a tiempo para evaporar que se quede totalmente vacío.
Un Sistema de dosificacion totalmente vacio debe purgarse antes del suiviente inico de programa.
Tenga en cuenta las instrucciones de manejo de la termodesinfe- tora.
Desatornille la lanza de dosificacion y retirela. Coloque la lanza de succion en un fondo que se limpie fácilmente.
Llene o cambie los recipientes, introduzca la lanza de dosificacion y apriete la tapa de ciderre.

Adapte la lanza de dosificacion al dato del contentedor desplazandola hasta que llegue a la base de la garrafa.
Observe que la manguera esté tendida sin dobleces.
Flujómetro medidor de caudal FM (desalinización parcial)
El medidor de caudal ① mide lacantidad de agua tratada entrada y lo indica en el flujómetro FM ②.
En caso de que se supere la calidad de entrada ajustada o de que se generate un error, se emitirá una señalóptica (LED) ③ y acústica. Si se ha agotado el cartucho de desalinización, deben sustituirse y tratarse.

- Cartuchos TE P 2000 y TE P 2800:
Los cartuchos rellenados con resinas regenerables deben enviarse a una estación de regeneración para su tratamiento.
Cartucho LP 2800:
Sustuir la resina. Encontrarasunasindicacionesde manejo adjun- tas en el "Conjunto para sustitucion de resina E 316".
Modulo medidor de conductividad ConductivityMeter CM (desalinizacion total)
El modulo medidor de conductividad ① mide la conductividad del agua Completely desalinizada y lo indica en el ConductivityMeter ② , que lo medirá en un rango de 0 a 199,9~ S / cm (microsiemens por centimetro). De este modo se posibilita un control de calidad del agua Completely desalinizada.
En caso de alcancar el valor limite definido o de que se generate某个 error, se emitirá una seals optica (LED) ③ y acústica.
Si se ha agotado el cartucho de desalinización total, deben sustituirse y tratarse.

- Cartuchos VE P 2000 y VE P 2800:
Los cartuchos renllenados con resinas regenerables deben enviarse a una estación de regeneración para su tratamiento.
Cartucho LP 2800:
Sustuir la resina. Encontraráunasindicacionesde manejo adjuntas en el "Conjunto para sustitución de resina E 316".
Posibilidades de connexion
Desatornille las caperuzas protectoras de las toberas de connexion de los cartuchos.
Conectar los cartuchos con unión roscada

Atornille las mangueras segun las marcas de color en las toberas de
conexion del cartucho, "Entrada" (rojo) a "Entrada" I, "H2O pura"(verde) a "Salida".
Conectar los cartuchos con acoplamento=rápido
Para un cambio y conexión rápidos, los cartuchos y las mangueras pueda equiparse con acoplántos rápidos (accesorio optional).
Atornille la pieza macho del acoplamento rápido a las roscas de connexión (entrada/salta) del cartucho en el primer montaje. Compruebe la estanqueidad en la primera puesta en marcha.
Cologne las mangueras con las MARs de color correspondentes en la pieza de acoplamento del cartucho y presione hacer abajo, hasta que quede fjamente encajada.
Para soltar el acoplamente rápido, tire hacía arriba de la anilla al final de la manguera y retire la manguera.
Conectar el cartucho a la red de agua y a la termodes-infectora
- Introduzca las mangueras a工程技术 de la abertura prevista para elo en la pared posterior del armario inferior UG 70-60/80
Al tender las mangueras, observe que no se dohlen. - Conecte la manguera "H2O pura" (verde) a la valvula magnética para agua destilada o a la manguera de entrada de agua destilada de la termodesinfectora.
- Conecte la manguera "Entrada" (roja) a la valvula de cierre de agua fria del suministro de agua del lugar de emplazimiento.
Importante
La presión del agua (presión de flujo) debe estar comprehienda entre 250 y 1000 kPa de sobrepresión (2,5 a 10 bar).
La temperatura del agua no debe superar 20^
Purgar el cartucho
Abra la valvula de purga con un giro a la izquierda.
- Mantenga abierta la valvula de cierre de agua fria hasta que que empiece a salir agua de la valvula de purga.
Cierre la valvula de purga.
La desalinización está lista para el funcionaimiento.
Colocar el cartucho
- Coloque el cartucho conectado en la zona posterior del armario inferior UG 70-60/80.
La zona delantera puede utiliser para un cartucho deresherva.
Desmontar el cartucho
Cierre la valvula de cierre de agua fria.
- Abra, en caso de estar disponible, el grifo para la calidad manual de agua destilada o:
- Abra la valvula de purga del cartucho ycede que disminuya la sobrepresión del agua.
De esta forma puedeEARagua quedebere recoger conuna bayeta.
Desatornille las mangueras.
- Deje que el agua residual escurra en un sumidero dando la vuelta al cartucho.
Cartucho vacio LP 2800
El cartucho LP 2800 se suministra vacío y deben relllenarse en el lugar de emplazimiento con 19 I de resina de un solo uso (vease "Llenar el cartucho LP 2800 con resina de un solo uso").
Cuando se agoten, estas resinas se sustituián por新品as resinas de un solo uso.
Las resinas de un solo uso o no regenerables deben eliminarse según el número LER 190905 jusqu'à con los desechos residuales o desechos industriales correspondientes.
Para poder llenar y trasvasar el cartucho vacio LP 2800 sin esfuerzo, recomendamos como primer equipuesto, de forma adicional al cartucho:
- El Conjunto para sustitución de resina E 316 original de Miele, compuesto por un recipiente sintético de 30 I con tapa especial y embardo.
- 2 bolas de resina de un solo uso para desalinización total E 315 de 10 l cada una, con filtro para la resina usada.
Llenar el cartucho vacio LP 2800 con resina de un solo uso
El cartucho vacio LP 2800 puedehlenarse tanto con resina para desalinización parcial como con resina para desalinización total (E315).
Abrir la tapa protectora

Suelte las tuercas de mariposa (al hacerlo, sujetefirmamente la tapa para que no se caiga en el cartucho).
Retire los estribos de sujeción.

Abra la tapa.
Introducir la resina

- Colique el embudo en la abertura de llenado del cartucho.
Corte ambas gordas de resina de un solo uso por una esquina y vacielas en el cartucho. - Limpie la resina que haya quedado pegada en la abertura de llena-do del cartucho.
- Coloque la tapa, manténgala fija en la valvula de purga y atorníllela con estribos y roscas de mariposa.
Montaje en la pared del FlowMeter / ConductivityMeter
Los aparatosindicadores de la calidad del agua también puede instalarsefuera del armario inferiorUG70-60/80, en la pared.
Junto con los aparatos de indicación se suministra un soporte de paired Correspondiente.
Observe, en caso de montaje alternatively, elorden de los componentes individuales:

La conexión de los aparatos de indicación se realiza cuando destrás del cartucho de desalinización de agua, con el suiviente orderly: grifo de agua - disposativo de prevencion de refluo con dispositivo antivacion según DIN EN 1717 - cartucho de desalinización de agua - aparato de indicación de agua FM/CM - termodesinfectora.
La conexión electrica ⑤ se realiza mediante una clavija en un enchufe con contacto de puesta a tierra.
Mantenimiento
El mantenimiento del armario inferior UG 70-60/80 esledge a cabo por el Servicio Post-Venta de Miele en elcontexto del mantenimiento de la termodesinfectora.
Laitteen kuvaus 64
Laitteen osat 64
Osolesticos liquidos y químicos liquidos no suces y no suces.
Os individores para a qualidade da agua también podem ser instalados na parede fora do armário inferior UG 70-60/80.
ManualFácil