Top 85 - Machine à café La San Marco - Notice d'utilisation et mode d'emploi gratuit
Retrouvez gratuitement la notice de l'appareil Top 85 La San Marco au format PDF.
| Caractéristiques techniques | Machine à café professionnelle, groupe de café en laiton, pression de 9 bars, chaudière en acier inoxydable, capacité de 2 litres. |
|---|---|
| Utilisation | Conçue pour un usage intensif, idéale pour les cafés et restaurants, compatible avec café moulu et dosettes. |
| Maintenance et réparation | Entretien régulier recommandé, détartrage tous les 3 mois, nettoyage du groupe tous les jours, pièces de rechange disponibles. |
| Sécurité | Système de sécurité intégré, protection contre la surchauffe, arrêt automatique en cas de défaillance. |
| Informations générales | Dimensions compactes, poids léger pour une machine de cette catégorie, design élégant, garantie de 2 ans. |
FOIRE AUX QUESTIONS - Top 85 La San Marco
Téléchargez la notice de votre Machine à café au format PDF gratuitement ! Retrouvez votre notice Top 85 - La San Marco et reprennez votre appareil électronique en main. Sur cette page sont publiés tous les documents nécessaires à l'utilisation de votre appareil Top 85 de la marque La San Marco.
MODE D'EMPLOI Top 85 La San Marco
Traduction de la version originale du mode d'emploi
1. Introduction 76
1.1 Consultation du manuel. 76 1.2 Recommandations.. 76
1.2.1 Installation - Recommendations.. 76 1.2.2 Utilisation - Recommendations...76 1.2.3 Maintenance - Recommandations. pag. 77
1.3 Utilisation de la machine à café express. pag. 77 1.4 Caractéristiques techniques. 78
2. Description de la machine.. pag. 79
2.1 Schéma hydraulique général. pag. 80 2.2 Water system diagram key:. pag. 81
3. Installation. pag. 82
3.1 Fournitures.. pag. 82 3.2 Préparation réseau hydraulique.. pag. 82 3.3 Adoucisseur d'eau (en option). pag. 82 3.4 Montage installation hydraulique. pag. 83 3.5 Évacuation... pag. 83 3.6 Branchement électrique.. pag. 83 3.7 Connexion à la borne équipotentielle. pag. 84
4. Mise en service de la machine à café.
4.1 Remplissage d'eau dans la chaudière. 85
5. Réglages. 85
5.1 Réglement de la sonde niveau d'eau dans la chaudière.. pag. 85 5.2 Réglement de la pression d'alimentation de la pompe. pag. 86 5.3 Réglement pression vapeur dans la chaudière. 86 5.4 Réglement de la température groupes de production.. pag. 86 5.5 Notes supplémentaires pour les modèles TOP 85 DTC (Dual Temperature Control).......................................................
6. Instructions pour le fonctionnement..
6.1 Production café express. 87 6.2 Prèlèvement vapeur. pag. 88 6.3 Prélevement d'eau chaude..................................................... 6.4Système de lavage automatique. 89 6.5 Chauffe-tasses (en option). 89
8. Programmation.. pag. 91
8.1 Accès au menu. 91 8.2 Programmation des doses.. pag. 91 8.3 Programmation de la température de la chaudière.. pag. 93 8.4 Programmation de la date/heure. pag. 93 8.5 Programmation de l'allumage/extinction automatique. pag. 93 8.7 Programmation de l'éclairage du plan des tasses LED RGB. 94
9. Lectures des compteurs.
9.1 Lecture du comptage du total des litres. pag. 95 9.2 Lecture du comptage du total des cafés. pag. 95 9.3 Lecture du comptage du café de chaque dose partielle et totale. pag. 95
10. Programmation au niveau technique.
10.1 Page-écran d'indication du logiciel. 96 10.2 Infuseur. 96 10.3 Page-écran du besoin de la langue. pag. 96 10.4 Page-écran du message sur l'afficheur. pag. 97 10.5 Page-écran de configuration du numéro d'assistance........................................................ 10.6 Page-écran d'activation de modification des doses.. pag. 97 10.7 Page-écran l'activation de la dose continue.. pag. 98 10.8 Page-écran d'activation de l'éclairage du plan des tasses LED RGB 98 10.9 Page-écran d'activation de la pré-infusion. pag. 98 10.10 Page-écran de la pré-infusion de chaque dose. 99 10.12 Page-écran de signalisation pour le changement de filtre de l'adoucisseur. pag.100 10.13 Page-écran écart de dose. pag.100 10.14 Page-écran de limite inférieure de l'alarme. pag.100 10.15 Page-écran du compteur d'eau. pag.101 10.16 Page-écran de rétablissement des configurations faites en usine............................................
11. Signalisations des alarmes..
11.1 Page-écran de panne des compteurs................................................ 11.2 Page-écran de remplacement du filtre de l'adoucisseur....................................................... 11.3 Page-écran de signalisation d'assistance technique............................................... 11.4 Page-écran de signalisation d'alarme du niveau d'eau dans la chaudière... pag.102 11.5 Page-écran de signalisation d'alarme de la température dans la chaudière.. pag.103 11.6 Page-écran de signalisation de contrôle de la mouture/dose. pag.103 11.7 Page-écran de signalisation de possible perte d'eau............................................. 11.8 Alarme compteurs volumétriques.......................................................... 11.9 Alarme niveau automatique. pag.104 11.10 Alarme de niveau d'eau maximum dans la chaudiere.. pag.104 11.11 Alarme sonde de tempereature. pag.104
12. Entretien ordinaire. pag.104
12.1 Nettoyage des groupes de distribution et du porte-filtre 12.2 Nettoyage du bac et de la grille de support des tasses 12.3 Nettoyage de la buse de vapeur. pag.105 12.4 Changement de l'eau de la chaudière. pag.105
14. Dispositifs de sécurité.
14.1 Thermostat de sécurité à réarmement manuel.......................................................... 14.2 Soupape de sécurité. pag. 106
1. Introduction

Avant d'utiliser la machine à café, lire attentivement toutes les instructions reportées sur ce manuel.
1.1 Consultation du manuel

Le présent manuel fournit toutes les informations nécessaires pour l'installation, l'utilisation et la maintenance de la machine à café.
Ce manuel fait partie intégrante de la machine ; il doit être soigneusement conservé et doit toujours accompagner l'appareil.
1.2 Recommendations

- Ne pas faire fonctionner la machine ou effectuer la maintenance ordinaire sans avoir lu ce manuel au préalable. La San Marco S. p. A. se réserve le droit d'apporter des modifications techniques à la machine si elle le juge nécessaire sans préavis.
1.2.1 Installation - recommandations
L'installation doit être effectuée par du personnel technique qualifié et autorisé par La San Marco S. p. A. - Cette machine doit être installée uniquement dans des endroits où son utilisation et son entretien seront réservés au personnel formé. - La machine à café est livrée aux clients dans un emballage spécifique. L'emballage contient : la machine et ses accessoires, le manuel d'utilisation et la déclaration de conformité. Après avoir ouvert l'emballage, s'assurer de l'intégrité de la machine à café et de ses composants ; en cas de doute, ne pas utiliser la machine et s'adresser au constructeur. L'emballage doit être conservé avec soin et intégralement pour les éventuels déplacements futurs de la machine. - La machine doit être placée sur un plan parfaitement horizontal, à une hauteur d'au moins 800 mm au-dessus du sol et suffisamment solide pour supporter son poids, avec autour un espace suffisant permettant de dissiper la chaleur générée durant le fonctionnement. - Le dispositif doit être connecté à l'alimentation en eau locale par le biais d'un tuyau d'alimentation, conformément à la règlementation nationale applicable. De plus, la machine doit être installée avec une « protection contre le reflux » adaptée afin d'être conforme aux normes nationales et locales. - Brancher la machine au réseau d'eau en utilisant uniquement les éléments de raccordement fournis avec la machine. - Ne pas installer la machine à café express dans des locaux où il est prévu d'effectuer le nettoyage avec des jets d'eau. Pour garantir la sécurité contre les risques liés au courant électrique, la machine doit être placée loin des éviers, bacs, aquariums, robinets, zones mouillées ou avec possibilité de projections d'eau. - Dans la mesure où la machine développe de la chaleur, elle doit être placée dans un endroit suffisamment aéré de manière à garantir la dissipation de la chaleur. - Maintenir la machine loin de sources de chaleur directes. - Avant de raccorder la machine à l'alimentation secteur, s'assurer que la tension de la prise de courant du réseau de distribution électrique soit la même que celle indiquée dans les caractéristiques techniques et sur la plaque signalétique appliquée sur la machine. Si la tension est différente, ne pas brancher la machine afin de prévenir tout risque de danger et de dommage à la machine. Le branchement électrique doit être effectué conformément aux dispositions en vigueur dans l'installation.
1.2.2 Utilisation - recommandations
- Ne jamais allumer la machine avant de l'avoir raccordée au réseau hydraulique. Le robinet d'arrêt de l'eau doit rester ouvert quand la machine est allumée. L'utilisateur doit s'en assurer.
- Cette machine a été projetée et construite pour la production de café express, d'eau chaude (pour préparer des boissons et des infusions) et de vapeur d'eau (pour réchauffer des liquides). Tout emploi différent de ceux qui sont décrits dans ce manuel doit être considéré comme impropre et dont non autorisé. Le constructeur décline toute responsabilité pour les dommages dérivant de l'utilisation impropre de la machine. L'utilisateur doit être une personne adulte et responsable, qui doit s'en tenir aux normes de sécurité en vigueur dans le pays d'installation ainsi qu'aux règles dictées par le bon sens. Pour une utilisation correcte et sûre de la machine, l'opérateur doit observer les règles de prévention des accidents et toute autre prescription de médecine et hygiène du travail en vigueur dans le pays où la machine est utilisée.
- Cet appareil n'est pas destiné à être utilisé par des personnes (enfants compris) ayant des limitations physiques, sensorielles ou mentales, ou manquant de l'expérience ou de la connaissance nécessaire, sauf après instruction et sous la ent pas jouer avec l'appareil.
- Les enfants de moins de 8 ans ne doivent absolument pas utiliser ou effectuer tout type d'entretien et nettoyage sur la machine.
- Ne pas plonger la machine dans l'eau pour la nettoyer.
- Ne ranger que des tasses vides dans le logement prévu à cet effet. La machine, quand elle est en service, ne doit jamais être couverte. Il doit y avoir une circulation d'air suffisante.
- Il est rigoureusement interdit de faire fonctionner la machine avec les protections fixes et/ou mobiles démontées ou avec les dispositifs de sécurité exclus ; il est rigoureusement interdit d'enlever ou de modifier les dispositifs de sécurité.
- Aucun des panneaux constituant la carrosserie de la machine ne doit être enlevé car à l'intérieur de la machine, il y a des éléments sous tension (il y a risque de décharges électriques). Pour les opérations de nettoyage, éviter l'emploi de produits tels que l'alcool, l'essence ou les solvants en général ; utiliser de l'eau ou des solvants neutres. Pour les opérations de nettoyage de la carrosserie, il suffit d'utiliser un chiffon humide ou une éponge ; ne pas employer de produits abrasifs qui peuvent endommager les éléments de la carrosserie. Pour le nettoyage des groupes de production du café, des portes-filtre, des grilles et des bacs, suivre les indications données dans le chapitre Opérations de maintenance ordinaire. Pour assurer une meilleure qualité du produit, à la mise en route quotidienne de la machine il faut obligatoirement remplacer l'eau chaude dans la chaudière et l'eau présente dans les tuyaux. Si la machine n'est pas utilisée pendant plusieurs heures de suite au cours de la journée, nous conseillons également de vider l'eau en la faisant couler à travers le robinet de prélèvement d'eau chaude et à travers les groupes de production de café.
- Le respect scrupuleux des opérations de maintenance ordinaire indiquées dans le présent manuel est nécessaire pour travailler en toute sécurité et pour maintenir la machine en bon état de marche. L'utilisation de la machine et les opérations d'entretien ordinaire et de nettoyage ne doit être effectuées que par le personnel préposé, spécialement délégué par le client sous sa propre responsabilité.
- Les opérations d'entretien programmées et les réparations doivent être effectuées uniquement par du personnel autorisé et formé.
- Avant toute opération de maintenance ordinaire ou de nettoyage, débrancher la fiche d'alimentation électrique de la prise, si possible, ou en cas contraire, agir sur l'interrupteur omnipolaire en amont de la machine. La machine ne doit pas être nettoyée au jet d'eau.
- Si le cordon d'alimentation est endommagé, son remplacement doit être effectué uniquement par du personnel autorisé et formé.
- Les dispositifs de sécurité doivent toujours être en parfait état, en respectant la maintenance régulière effectuée par le personnel autorisé La San Marco.
- Les parties chaudes de la machine (groupes de production, chaudière, tuyaux, etc.) peuvent provoquer des brûlures en cas de contact accidentel avec la peau. Il faut donc utiliser des gants, porter un tablier, etc. durant les opérations de maintenance ou de réparation.
- En cas de panne ou de rupture d'un composant de la machine à café express, s'adresser à un centre de service après-vente agréé et demander l'utilisation de pièces de rechange originales La San Marco S. p. A.; l'emploi de pièces de rechange non originales entraîne la nullité des certifications de conformité et de la garantie qui accompagnent la machine.
- Toute modification apportée à la machine et/ou le non-respect des maintenances programmées libère le producteur de toute responsabilité en cas de dommages éventuels et entraînant la nullité de la déclaration de conformité et de la garantie.
- Il est absolument défendu de procéder à des interventions sur la machine sans en avoir l'autorisation ; contacter le constructeur pour toute exigence d'information, de pièces de rechange ou d'accessoires. Si la machine doit être déplacée en plein air ou dans des pièces où la température peut descendre en dessous de 0°C, il est absolument nécessaire de vider le circuit des échangeurs, en interrompant l'alimentation en eau de la machine et en faisant sortir l'eau des groupes jusqu'à ce qu'il n'en sorte plus que de la vapeur. L'omission de cette procédure peut déterminer la rupture des échangeurs pour la possible congélation de l'eau qu'ils contiennent. Pour la mise au rebut et le démontage de la machine, s'adresser au fournisseur ou aux organismes municipaux chargés de la collecte des ordures ménagères. Ne pas abandonner la machine dans la nature. La San Marco S. p. A. se réserve la faculté d'apporter des modifications techniques à la machine, si elle le juge nécessaire, sans préavis.
1.3 Utilisation de la machine à café express
Température ambiantе: 5 ÷ 45^ C (vider le circuit hydraulique en cas de gel)
Pression eau circuit hydraulique: 80÷ 900 kPa (0,8÷ 9,0 bars)
Dureté de l'eau: entre 5°f et 9°f
Niveau sonore émis par la machine: Le niveau de pression acoustique pondéré A est inférieur à 70 dB(A), en conditions normales d'utilisation de la machine.
L'appareil doit être raccordé à un réseau de distribution publique à voltage bas avec une tension nominale de 230 V ligne-neutre (ou 400V ligne-ligne) et une impédance maximale de réseau de Zmax = 0.03 Ω pour modèles TOP 85 3N (triphasés) et Zmax = 0.04 Ω pour modèles TOP 85 1N (monophasés).
1.4 Caractéristiques techniques
| TOP 85 | GROUPE DEBIT CAFÉ | GROUPS DÉBIT CAFÉ DTC (EN OPTION) | ROBINET VAPEUR | ROBINET EAU CHAUXDE | CAPACITE CHAUDIÈRE (L) | POIDS (KG) | LARGEUR (CM) | HAUTEUR (CM) | PROFONDITÉ (CM) | PUISSANCE ABSORBÉE (W) | |||
| RÉSISTANCE CHAUDIDIÈRE | MOTEUR-POMPE INTERNE | MOTEUR-POMPE EXTERNE | |||||||||||
| MONOPHASÉ | TRIPHASE | ||||||||||||
| TOP 85 SPRINT | 2 - 1 1 5 | 56 63 | 47 54,5 | 3000 | 4500 | 275 - | - | ||||||
| TOP 85 SPRINT 10L | 2 - 1 1 0 | 56 63 | 47 54,5 | 2800 | 4200 | 275 | - | - | |||||
| TOP 85 2 | 2 | 2 | 2 | 1 | 12 | 60 | 72 | 47 | 54,5 | 3500/4500 | Opt. | 300 | |
| TOP 85 3 | 3 | 3 | 2 | 1 | 19 | 74 | 96 | 47 | 54,5 | 5500/7000 | Opt. | 300 | |
| TOP 85 4 | 4 | 4 | 2 | 1 | 25 | 90 | 120 | 47 | 54,5 | 7000 | 7000/9000 | Opt. | |
| OPTIONAL: ADOUCISSEUR D'EAU; CHAUFFE-LAIT MANUEL; ROBINET VAPEUR AUTOMATIQUE; FERME-TASSES (POUR MODELES 2/3/4 GROUPE); MOTEUR-POMPE EXTERNE 300 W (MODELE SPRINT); MOTEUR-POMPE INTERNE 275 W (POUR MODELES 2/3/4 GROUPE); CHAUFFE-TASSES ÉLECTRIQUE (2/3/4 GR); DISPOSITIF ILLUMINATION LED PLAN DE TRAVAIL. | |||||||||||||
2. Description de la machine
Note : Les termes utilisés dans cette description seront ceux couramment utilisés dans la suite du manuel.

1) Interrupteur général 2) Témoin lumineux interrupteur général 3) Manometre à double échelle 4) Interrupteur du chauffe-tasses (en option) 5) Groupe de production café express 6) Portefiltre avec poignée 7) Bouton groupe de production 8) Bouton de distribution d'eau chaude 9) Tuyau de prélevement eau chaude 0) Levier du robinet de prélevement vapeur 11) Gaine anti-brûlures 12) Tuyau de prélevement vapeur 13) Pied 14) Bac avec grille de support des tasses 15) Niveau électronique 16) Bac supérieur de support des tasses (17) Afficheur avec clavier pour programmation
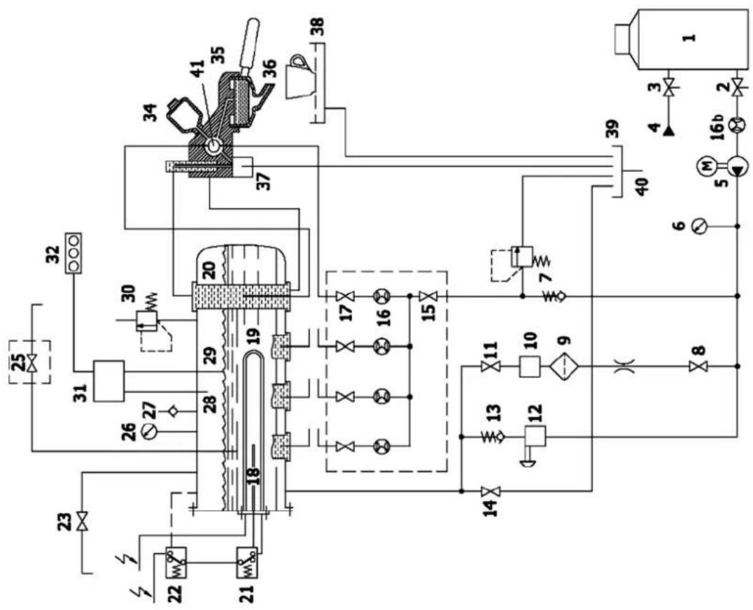
2.1 Schéma hydraulique général

Modèles TOP 85 Modèles TOP 85 DTC
1) Adoucisseur 2) Robinet sortie eau adoucisseur 3) Robinet entrée eau adoucisseur 4) Tuyau d'alimentation eau 5) Pompe et moteur électrique 6) Manomètre (échelle pression pompe) 7) Soupape de retenue et sécurité 8) Robinet niveau automatique 9) Filtre
10) Électrovanne niveau automatique 11) Robinet niveau automatique 12) Vanne manuelle de remplissage d'eau dans la chaudière 13) Soupape de retenue 14) Robinet vidage d'eau chaudière 15) Robinet collecteur des compteurs volumétriques 16) Compteurs volumétriques des cafés 16b) Compteur volumétrique de remplissage d'eau (en option) 17) Robinet échangeur 18) Sonde thermostat de sécurité 19) Résistance électrique 20) Échangeur thermique 21) Thermostat de sécurité 22) Sonde de température 23) Robinet de prélèvement vapeur 24) 25) Électrovanne prélèvement d'eau chaude 26) Manomètre 27) Soupape anti-vide 28) Sonde niveau maximum 29) Sonde niveau 30) Vanne de sécurité de la chaudière 31) Centrale électronique 32) Signaleur du niveau électronique 33) Réglement de la température du groupe de distribution (non disponible sur les modèles TOP 85 version DTC) 34) Infuseur 35) Groupe de production 36) Portefiltre 37) Électrovanne groupe de production 38) Bac et grille de support des tasses 39) Bac d'évacuation 40) Tuyau d'évacuation 41) Tuyau de refroidissement (TOP 85 version DTC)
3. Installation

L'installation doit être effectuée par du personnel technique qualifié et autorisé LA SAN MARCO SPA
La machine à café est livrée aux clients dans un emballage spécifié. L'emballage contient : la machine et ses accessoires, le manuel d'instructions et la déclaration de conformité. Après avoir ouvert l'emballage, s'assurer de l'intégrité de la machine à café et de ses composants ; en cas de doute, ne pas utiliser la machine et s'adresser au constructeur. - Toutes les pièces d'emballage doivent être conservées avec soin pour tout éventuel futur transport de la machine. - La machine doit être installée sur un plan parfaitement horizontal et suffisamment robuste pour soutenir le poids de la machine, avec un espace autour de la machine pour pouvoir évacuer la chaleur produite durant le fonctionnement. Pour la prévention des risques électriques, la machine doit être éloignée des éviers, bacs, aquariums, robinets, zones d'eau et de zones sujettes aux éclaboussures. - Considéré que la machine dégage de la chaleur, il faut la placer dans un lieu suffisamment aéré afin de permettre la dispersion de la chaleur. Placer la machine loin de toute source directe de chaleur. - S'assurer que la tension de la prise d'alimentation corresponde à celle indiquée dans les données techniques et sur la plaque apposée sur la machine. Si la tension est différente, ne pas brancher la machine afin de prévenir tout risque de danger et risque de dommage à la machine. - Si la tension se trouve être différente, ne pas brancher l'appareil, car cela pourrait être dangereux et risque d'endommager l'appareil.
3.1 Furniture
- portefiltre avec anneau de blocage du filtré
- litres pour porte-filtre (doses unitaires et doubles)
- coupe porte-filtre aveugle pour le nettoyage de la machine
- becs pour porte-filtre (doses unitaires et doubles)
- pressoir pour café moulu
- tuyau en caoutchouc à tresse inox pour raccordement hydraulique (réseau hydraulique - adoucisseur)
- tuyau flexible en caoutchouc avec spirale en acier pour évacuation eaux ménagères
- nipple de 3/8" pour raccordement au réseau hydraulique
- Brosse pour nettoyage groupes de production
Alimentation
Porter jusqu'au pied de la machine le tuyau d'alimentation hydraulique (d'un diamètre d'au moins 3/8") et monter un robinet d'arrêt (de préférence à bécasseau de 3/8") permettant une manœuvre rapide d'ouverture et de fermeture.
Évacuation
L'appareil doit être branché sur le secteur de l'eau par un couplage approprié en conformité avec les normes nationales lorsque celles-ci sont applicables.
Au niveau du sol, prévoir un robinet avec possibilité d'inspection, raccordé au réseau d'évacuation des eaux ménagères, servant à recevoir le tuyau d'évacuation de la machine par gravité. Le tuyau d'évacuation doit être positionné de manière que l'écoulement soit libre et sans risque d'obstruction au cours du fonctionnement.
3.3 Adoucisseur d'eau (en option)

L'adoucisseur pour la décalification de l'eau du réseau peut être manuel ou automatique, suivant la demande du client.

Avant de raccorder l'adoucisseur à la machine à café, veiller à effectuer le lavage des résines contenues à l'intérieur en suivant les indications de la notice fournie avec l'appareil.
L'adoucisseur d'eau est considéré comme un appareil indispensable pour garantir un bon fonctionnement de la machine à café express ; si le client n'a prévu aucun système d'adoucissement, il est bon de le faire pour garantir le bon fonctionnement, les performances et la durée des composants de la machine à café express.
3.4 Montage d'installation hydraulique
1) Utiliser le tuyau a (de 900 mm, fourni en dotation à la machine) pour raccorder la vanne d'arrêt de l'alimentation hydraulique au robinet 1 d'entrée de l'eau dans l'adoucisseur (figure 3). 2) Raccorder le tuyau b, de l'aspiration de la pompe interne, au robinet 2 de l'adoucisseur (figure 4).


POMPE externe
1) Utiliser le tuyau a (de 900 mm, fourni en dotation à la machine) pour raccorder la vanne d'arrêt de l'alimentation hydraulique au robinet 1 d'entrée de l'eau dans l'adoucisseur (figure 5). 2) Raccorder au tuyau c (de 600 mm, fourni en dotation à la pompe externe) l'aspiration de la pompe avec le robinet 2 de l'adoucisseur (figures 6-7). 3) Raccorder le tuyau d (de l'installation hydraulique de la machine à café) au refoulement de la pompe (figure 7).


Raccorder le tuyau d'évacuation au bac de récupération du marc de café et au faisceau du réseau d'évacuation des eaux ménagères.
3.6 Branchement électrique

Dispositions pour un branchement électrique correct de la machine à café express:
- Avant de brancher la machine, s'assurer que les données de la plaque de la machine correspondent à celles du secteur.
- Le branchement doit être fait conformément aux normes en vigueur dans le pays d'installation.
- L'installation électrique préparée par le client doit respecter les normes en vigueur ; la prise de courant doit être munie d'une installation de mise à la terre efficace. LA SAN MARCO SPA décline toute responsabilité en cas de non-respect des normes. Une installation incorrecte peut causer des dommages aux personnes ou aux choses dont le constructeur ne peut pas être tenu pour responsable. Pour le branchement électrique, il faut installer en amont un disjoncteur général omni-polaire dont les dimensions doivent être compatibles avec les caractéristiques électriques (puissance et tension) indiquées sur la plaque de la machine. Le disjoncteur omnipolaire doit déconnecter avec une ouverture des contacts d'au moins 3 mm.
- Si des adaptateurs, des prises multiples et/ou des rallonges sont nécessaires, il faut utiliser exclusivement des produits conformes aux normes de sécurité en vigueur.
- Pour éviter les eventuelles surchauffes du câble d'alimentation, il est recommandé de le dérouler complètement.
Raccorder le câble d'alimentation de la machine à café au réseau électrique de la façon suivante:
| UNIQUEMENT POUR MODELES TOP 85 SPRINT | 230V MONOPHASE N BLEU NOIR GRIS BRUN L J/A / VE | 2 RÉSISTANCES NOIR GRIS BRUN L J/A / VE |
| 400V-3N TRIPHASÉ N BLEU NOIR GRIS BRUN L J/A / VE | 3 RÉSISTANCES NOIR GRIS BRUN L J/A / VE | |
| 230V-3 TRIPHASÉ L3 BLEU NOIR GRIS BRUN L1 J/A / VE | 3 RÉSISTANCES NOIR GRIS BRUN L1 J/A / VE | |
| AUTRES MODELES NOTES La puissance absorbée par les résistances électriques peut être réduite à 2/3 en éliminant l'un des deux fils NOIRS. | 230V MONOPHASE* 400V-3N TRIPHASÉ N BLEU NOIR GRIS BRUN L J/A / VE | 3 RÉSISTANCES NOIR GRIS BRUN L J/A / VE |
| 230V-3 TRIPHASÉ L3 BLEU NOIR GRIS BRUN L1 J/A / VE | 3 RÉSISTANCES |
3.7 Connexion à la borne équipotentielle

La machine est prévue d'une borne Equipotentielle qui est placée sous la cuvette et la grille pose-tasse inférieure.
La borne est identifiée par le symbole Equipotentielle comme illustré à côté.
Connecter uniquement les câbles de section de 2,5 mm à 6 mm avec logement à écrou pour vis M8.

La connexion à la borne équipotentielle doit être faite par un technicien qualifié et autorisé LA SAN MARCO SPA

Pour effectuer la connexion, ôter la cuvette inférieure. Sur la partie latérale gauche du châssis, signalé par le symbole équipotentielle, il y a la vis-borne à utiliser pour la connexion du câble de section de 2,5 mm à 6 mm avec logement à ceinture pour vis M8.
4. Mise en service de la machine à café

- La mise en service de la machine à café doit être effectuée par du personnel technique qualifié et agréé LA SAN MARCO SPA.
- Quand le branchement électrique et le raccordement hydraulique sont terminés, nous recomma
4.1 Remplissage d'eau dans la chaudière
1) Contrôler que l'interrupteur général de la machine à café se trouve sur 0 (zéro). 2) Enlever le bac et la grille de support des tasses et contrôler : a) Le robinet de vidage chaudière a doit être fermé (figure 8). b) Les robinets de la vanne niveau automatique b-c doivent être ouverts (figure 8). c) Les robinets des compteurs volumétriques e-d doivent être ouverts (figure 10).
3) Ouvrir la vanne d'arrêt du réseau hydraulique. 4) Abaisser le levier d'un robinet vaporisateur pour permettre la sortie de l'air en phase de remplissage de l'eau dans la chaudière. 5) Remettre en place le bac et la grille de support des tasses. 6) Tourner l'interrupteur général dans la position 1 de manière à effectuer le remplissage automatique de l'eau dans la chaudière. Quand l'eau atteint la sonde de niveau le remplissage s'arrête et la DEL bleue "OK" du niveau électronique s'allume.
Lorsque est effectué le replissage d'eau de la chaudière, le temps pourrait dépasser les 200 secondes, après lesquelles intervient l'alarme de niveau automatique (voir chapitre Affichages des alarmes). Si cela avait eu lieu, amener l'interrupteur général sur la position 0 (zéro), puis de nouveau sur la position 1 afin d'effectuer de nouveau le replissage automatique de la chaudière (comme décrit au point 6).
Pour éviter l'alarme de niveau automatique, il suffit d'accélérer le replissage automatique de la chaudière en agissant sur le bouton de replissage manuel prévu à cet effet (figure 8).

L'interrupteur général peut être tourné sur deux positions (1 et 2). La position 1 active le contrôle électronique de niveau automatique pour le replissage de la chaudière et exclut le fonctionnement des résistances. La position 2 active les résistances électriques pour le chauffage de l'eau. Ne jamais mettre en marche la machine à café en tournant l'interrupteur général dans la position 2 (pour pouvoir fonctionner, les résistances électriques doivent toujours être immergées dans l'eau).
5. Réglages

Les événements réglages de la machine à café doivent être effectués par du personnel technique qualifié et agréé LA SAN MARCO SPA.
5.1 Réglage de la sonde niveau d'eau dans la chaudière
La sonde de niveau est positionnée de série dans une position standard pour tous les modèles de la série TOP 85; toutefois, si le client le désire, il est possible d'augmenter ou de diminuer la quantité d'eau dans la chaudière en réglant la sonde de niveau comme illustré sur la figure.

5.2 Réglage de la pression d'alimentation de la pompe
a) Quand la chaudière est remplie, positionner l'interrupteur général sur le 2 (les résistances commencent à chauffer l'eau). b) Actionner le bouton d'alimentation continue pour les machines à dosage manuel ou le bouton pour les machines électroniques à dosage automatique, de manière que l'eau s'écoule du groupe correspondant au bouton actionné. c) Lire sur l'échelle inférieure du manomètre la valeur de la pression de l'eau. La valeur de réglage optimale est 9 bars. Le réglage de la pression à la valeur souhaitiée s'obtient en agissant sur la vis de la pompe: en vissant, on augmente la pression et en dévissant on la diminue. Comme l'indique la figure ci-dessous, en fonction du

modèle de pompe fourni avec la machine, il existe trois cas différents pour le réglage de cette vis:
- régler uniquement la vis
- régler la vis et bloquer avec un écrou
- dévisser l'écrou borgne de protection et régler la vis.
5.3 Réglage de la pression de vapeur dans la chaudière
La pression de la vapeur à l'intérieur de la chaudière se lit sur l'échelle graduée supérieure du manomètre B (figure 13). L'échelle graduée inférieure du manomètre indique au contraire la pression de fonctionnement de la pompe. Pour modifier la pression du mélange liquide-vapeur saturé de la chaudière, il faut en modifier la température comme indiqué au chapitre programmation.
Figure 13
5.4 Réglage de la température groupes de production
Pour les modèles TOP 85 (à l'exclusion des modèles TOP 85 DTC), il est possible de régler la température de production du café express sans modifier la pression interne de la chaudière. Une vanne (variateur de début) est placée en tête du groupe de distribution, est positionnée une vanne (variateur de début) qui règle le flux d'eau chaude provenant des échangeurs ; cette vanne est accessible dans la partie supérieure, en retirant la protection supérieure des groupes et les 2 vis (figures 14). Sur chaque groupe, sont estampillées quatre encoches numérotées (2-3-4-5) à hauteur de chaque groupe de distribution (figure 15) ; la vanne est normalement positionnée sur le numéro 3 (correspondant au réglage standard effectué par LA SAN MARCO SPA). Si l'on désire modifier la température de production, il faut agir sur la vanne (variateur de début) du groupe. Pour augmenter la température, tourner la vanne vers de plus grands nombres ; inversement pour la diminuer, tourner la vanne vers des nombres plus petits.

Figure 14
Figure 15
5.5 Notes supplémentaires pour les modèles TOP 85 DTC (dual temperature control)
Le système de refroidissement des modèles TOP 85 DTC a le but de garantir la stabilité thermique de l'eau utilisée pendant la production du café express. Ce système utilise un groupe de production particulier, où l'eau froide provenant du réseau hydraulique passe à travers un petit tuyau placé à l'intérieur d'une chambre de compensation. En passant à l'intérieur du groupe de production, l'eau chaude provenant de l'échangeur de la chaudière bute contre le tuyau de refroidissement, et donc perd de sa chaleur.

6. Instructions pour le fonctionnement

Durant la production de café express, le ou la vapeur, les produits sortant des groupes peuvent provoquer des brûlures en cas de contact accidentel avec la peau.
Chaque groupe de distribution a un clavier avec cinq touches (quatre pour les doses programmées et une pour les doses manuelles). En outre, pendant la production, apparaît sur l'afficheur une barre lumineuse qui simule (en se remplissant) la dose de café. Always sur l'afficheur apparaissent aussi les secondes de durée de la production.
S'assurer que la production de café dans la tasse s'est effectuée de la manière désirée ; si la production n'est pas correcte, voir le chapitre "PROBLEMES ET SOLUTIONS".
6.1 Production café express
1) Enlever le porte-filtre du groupe de production et le remplir avec une dose de café moulu (porte-filtre à un bec) ou deux doses de café moulu (porte-filtre à deux becs). Presser le café moulu en utilisant le pressoir puis accrocher le porte-filtre au groupe de production. 2) La production est toujours activée et ne dépend pas de la température dans la chaudière ou de l'état du
niveau d'eau dans la chaudière, sauf en cas de niveau maximal dans la chaudière (dans ce cas la production ne sera pas possible). Une fois la coupe porte-filtre appliquée au groupe, appuyer sur une des cinq touches relatives au groupe intéressé:
| Dose simple programme serré |
| Dose simple programme long |
| Dose double programme serré |
| Dose double programme long |
| Dose continue manuelle |
Production de dose programmée
La LED relative à la touche de la dose pré-choisie clignote pour toute la durée de la production de café, les autres touches restent allumées de manière fixe. À la fin de la production, la touche sélectionnée s'allume de nouveau de manière fixe.
Appuyer de nouveau sur la touche sélectionnée au cas où l'on souhaiterait interrompre la production programmée avant d'atteindre la dose prévue.
Production de café en mode start-stop
En appuyant sur une des touches de dose continue, la LED relative à la touche sélectionnée clignotera pendant toute la durée de la production de café, les autres touches restent allumées de manière fixe pendant toute la durée de la production.
Pour interrompre la production en mode continu, effectuer le STOP dose en appuyant sur la même touche sélectionnée.
La production en mode continu s'arrête automatiquement (si le stop n'est pas effectué) lorsque la quantité maximale de produit équivalente à environ 0,5 litre est atteinte.
Remarque:
Le dosage permet la production simultanée de café depuis tous les groupes prévus par le dosage.
Chaque groupe a une distribution bouton-poussoir avec cinq boutons (quatre pour les doses programmées et un pour les doses d'emploi). Sur l'affichage est également un graphique à barres qui simule (remplissage) de la quantité de café quand faire le café.
6.2 Prélèvement vapeur
Un jet de vapeur, utilisable pour émulsionner le lait ou chauffer d'autres liquides, sort du tuyau de prélevement de vapeur en procédant comme suit : en relevant ou en abaissant le levier, on obtient le flux maximum (le levier se bloque en position maximum). Pour arrêter le jet de vapeur, il faut replacer le levier dans sa position initiale ; en déplaçant le levier latéralement, on obtient un flux réduit de vapeur (le levier ne se bloque pas et retourne en position d'origine dès qu'il est relâché).

L'utilisation du vaporisateur demande de l'attention ; le contact direct de la peau avec le tuyau de la vapeur ou avec le jet de vapeur d'eau peut provoquer des brûlures. Saisir la gaine anti-brûlures pour changer l'orientation du tuyau de prélèvement vapeur. Ne jamais orienter le jet de vapeur d'eau contre des personnes ou des objets non inhérents à l'emploi décrit dans ce manuel d'instructions.
Avant d'utiliser le tuyau de la vapeur, purger dans le bac l'éventuelle condensation qui s'est formée à l'intérieur du tuyau. Après l'utilisation, nettoyer soigneusement le tuyau avec un chiffon humide et purger dans le bac les éventuels résidus présents à l'intérieur du tuyau.
6.3 Prélèvement d'eau chaude
Utilisez le clavier eau chaude 8 pour prélever l'eau chaude de la chaudière pour thés, infusions de camomille, etc. Le tableau de commande est doté de trois touches (deux pour les doses programmées et une pour les doses manuelles). Sur l'écran, pendant la distribution, une barre lumineuse s'affiche qui simule (en se remplissant) la dose d'eau chaude. Toujours sur l'afficheur, les secondes indiquant la durée de distribution s'affichent.
Placez une tasse sous la lance de distribution et sélectionnez l’une des touches indiquées ci-dessous.
| Dose courte programmee |
| Dose longue programmee |
| Dose continue manuelle |
Distribution DOSE programmee
En appuyant sur l'une des deux touches de dosage programmé, le VOYANT correspondant à la touche de la dose préalablement sélectionnée clignote pendant toute la durée de la distribution d'eau chaude, les autres touches restent allumées fixes. À la fin de la distribution, la touche sélectionnée s'allume à nouveau fixe.
Appuyez à nouveau sur la touche sélectionnée si vous souhaitez arrêter la distribution programmée avant d'atteindre la dose prévue.
Distribution en mode marche-arrêt
En appuyant sur la touche de dosage continu, le VOYANT clignotera pendant toute la durée de la distribution d'eau chaude, les autres touches restent allumées fixes pendant toute la durée de la distribution.
Pour interrompre la distribution en mode continu, effectuez l'ARRET dose en appuyant sur la même touche qui a été sélectionnée.
La distribution en mode continu est automatiquement arrêtée (si l'arrêt n'est pas effectué) au bout de 40 secondes.
6.4 Système de lavage automatique
Le système de lavage automatique permet le nettoyage des groupes de débit café.
Insérer la coupe porte-filtre avec le filtre aveugle sur le groupe de débit.
Pour commencer le cycle de lavage, appuyer sur le bouton dose continue et en même temps sur le bouton dose courte simple, pour quelques secondes. Les deux boutons clignoteront et le cycle démarrera automatiquement.
À la fin du cycle de lavage, le groupe débit retourne dans les normales conditions de fonctionnement.
Répéter le cycle sur tous les autres groupes de la même façon.
6.5 Chauffe-tasses (en option)
Le chauffe-tasses sert à augmenter le chauffage du plan d'appui supérieur des tasses (avec l'utilisation d'une résistance électrique). Utiliser l'interrupteur correspondant pour activer ou désactiver le chauffe-tasses. La résistance chauffe-tasses est munie d'un thermostat de fonctionnement qui gère la température du plan d'appui des tasses.
7. Utilisation du clavier de l'afficheur

MENU: pour accéder à la programmation/lecture/modification
ESC : pour sortir des pages de programmation/lecture/modification
NEXT : pour passer d'une page-écran à celle suivante
OK : pour confirmer la sélection ou confirmer la modification
/ touches de sélection
- / + : touches pour augmenter ou diminuer une valeur calculable ou désactiver et activer une fonction
| Page-écran 1 Page-écran initiale. sym | Visible pendant 10 secondes après l'allumage de la machine. |
| Page-écran 2 120°C - HH:MM LA SAN MARCO | Page-écran de machine prête. C'est la page-écran normalement visible sur l'afficheur lorsqu'au-cune production n'est effectuée ou lorsque l'on n'est pas à l'inté-rieur des menus de programmation. Il est possible de dire sur l'afficheur la température de la chaudière, l'heure et en fonction de ce qui a été choisi dans la page-écran 19 un message, par exemple un nom ou bien le jour et la date. Au cas où la résistance de la chaudière serait en train de chauffer, l'image -apparait. Avec cette page-écran il est toujours possible d'effectuer toute opération de dosage. |
| Page-écran 3 (utilisateur) | Page-écran de machine en cours de production. En appuyant sur une touche de dose, sur l'afficheur apparait l'icône de la tasse sélectionnée. Pendant la production, en appuyant sur la touche ◆ il sera possible de passer à la visualisation avec indication du groupe, de la barre de replissage et des secondes de durée de la production. Pendant la production, en appuyant sur la touch ◆ il sera possible de passer à la visualisation avec seulement les tasses. À la fin de la production, la的最后一e visualisation sélectionnée reste configurée. À la fin des productions, au cas où serait relevé un temps de produc-tion trop long ou trop court par rapport à celui programme, apparait la page-écran 42 de signalisation de contrôle de la mouture/ dose. Àpres quelques secondes, on returne à la page-écran 2 de machine prête. |
8.1 Accès au menu
Page-ecran 4

Page-écran d'accès au menu programmation/compteurs/assistance.
On y accède en appuyant sur la touche MENU pendant au moins 5 secondes.
Lorsque la page-écran apparait, l'icône des lectures des compteurs (elle centrale) clignotera
Avec les touches, il est possible de sélectionner une des trois icônes :
programmation du niveau utiliser.
lECTURES des compteurs.
programmation au niveau technique.
Pour accéder à la programmation, appuyer sur la touche Ok.
Pour accéder à la lecture des compteurs appuyer sur la touche Ok.
Pour accéder à la programmation du technicien appuyer sur la combinaison des touches prévue (Ok et +) pendant au moins 5 secondes.
Si après 30 secondes, aucune ICONE n'est sélectionnée, on retourne automatiquement à la page-écran de machine prête (page-écran 2). En appuyant sur la touche ESC on retourne à la page-écran de machine prête (page-écran 2).
Choisir DOSE
Lorsque cette page-écran est visualisée, il est possible d'effectuer la programmation des doses pour chaque touche de chaque groupe. En sélectionnant une des touches, on passe à la page-écran 6 et la touche sélectionnée commence à clignoter.
Appuyer sur NEXT pour passer à la page-écran 7. Si après 30 secondes, aucune touche n'est sélectionnée, on retourne automatiquement à la page-écran de machine prête (page-écran 2). En appuyant sur la touche ESC on retourne à la page-écran de machine prête (page-écran 2).
| Page-écran 6 G1 110 ml | Page-écran de programmation des doses de la touche sélectionné. La touche sélectionnée commence à clignoter et apparait la page-écran avec l'indication du groupe auquel la touche apparient, la tasse avec indication de la dose de café (simple ou double, serrerée ou longue) et la dose en ml (cc) configurée. Dans cette page-écran, il sera toujours possible de régler la dose tout simplement en l'augmentant ou en la diminuant avec les touches + et -. Ou bien la dose pourrait être programmée par auto-apprentissage. Dans ce cas, appuyer sur la touche clignotante sélectionnée, une production normale se met en marche. Lorsque l'on appuie de nouveau sur la touche, la dose en ml apparaît sur l'afficheur. La valeur programmée reste clignotante, appuyer sur Ok pour ménoriser la valeur et returner à la page-écran 5. Après la modification, la touche programmée est étente infin de pouvoir comprendre quelles sont les doses déjà modifiées pour cet accès aux pages de programmation. Si après 30 secondes, aucune touche n'est sélectionnée, on returne automatiquement à la page-écran de sélection de dose (page-écran 5) sans ménoriser la modification. En appuyant sur la touche ESC on returne à la page-écran de sélection de dose (page-écran 5) sans ménoriser la modification. |
| Page-écran 7 G1 COPIER G3 | Page-écran de copie de la programmation des doses sur d'autres groupes. Avec les touches ↓; ↑ it est possible de sélectionner un des groupes de la machine G2 (G3 et G4 si prênts). En appuyant sur Ok on copie toutes les doses programmesés sur le groupe 1 aussi sur le groupe sélectionné. Il est également possible de copier en appuyant sur la touche de dose continue relative au groupe sur lequel on souhaite effectuer le copiage des doses du groupe 1. En appuyant sur la touche Ok ou sur la touche de dose continue du groupe à programmer en effetue le copiage et on returne à la page-écran 4. Évidemment, il est always possible pendant la phase suivante de programmer chaque dose des différents groupes avec la procédure des pages-écran précédentes. Appuyer sur NEXT pour passer à la page-écran suivante. Si après 30 secondes, la touche Ok n'est pas enforcée, on returne automatiquement à la page-écran de machine prête (page-écran 2). En appuyant sur la touche ESC on returne à la page-écran de machine prête (page-écran 2). |
8.3 Programmation de la température de la chaudière
Page-écran 8 : Page-écran de programmation de la température de la chaudière.
TEMP. CHAUDIERE 120°C
Cette page-écran permet de régler la température de la chaudière et de configurer la lecture en °C ou °F.
En appuyant sur on configure la température en °C
En appuyant sur on configure la température en ^ F
En appuyant sur + on augmente la valeur de la température step 1 (°C ou °F).
En appuyant sur - on diminue la valeur de la température step 1 (°C ou °F)
Valeur configurable d'un minimum de 80°C (176°F) à un maximum de 128°C (262°F).
Configuration faite en usine: 120°C (248^)
Appuyer sur OK pour confirmer la modification.
Appuyer sur NEXT pour passer à la page-écran suivante.
Si après 30 secondes, la touche NEXT n'est pas enfoncée, on retourne automatiquement à la page-écran de machine prête (page-écran 2).
En appuyant sur la touche ESC on retourne à la page-écran de machine prête (page-écran 2).
8.4 Programmation de la date/heure
Page-écran 9 : Page-écran de la programmation de la date/heure.
HORAIRE - DATE 15:04 VEN 05.04.13
Cette page-écran permet de régler la date et l'heure.
Lors de l'accès à la page-écran, l'heure clignote. En appuyant sur les touches / on se déplace avec la sélection. Une fois sélectionnée la valeur à régler (dans l'ordre de la gauche vers la droite, l'heure, les minutes, le jour de la semaine, le jour, le mois et l'année), en appuyant sur les touches + / - on modifie la valeur.
Appuyer sur OK pour confirmer la modification.
Appuyer sur NEXT pour passer à la page-écran suivante.
Si après 30 secondes, la touche NEXT n'est pas enfoncée, on retourne automatiquement à la page-écran de machine prête (page-écran 2).
En appuyant sur la touche ESC on retourne à la page-écran de machine prête (page-écran 2).
8.5 Programmation de l'allumage/extinction automatique
Page-ecran 10a

AUTO ON
15:00
Page-ecran 10b

AUTO ON
Page-écran de programmation de l'allumage automatique AUTO ON.
Cette page-écran permet d'activer/désactiver et de configurer l'allumage automatique quotidien de la machine.
En appuyant sur les touches / on se déplace avec la sélection. Si l'icone HORLOGE est sélectionnée, avec + / - on active ou désactive la fonction de AUTO ON, si désactivée (ICONE HORLOGE BARREE) apparait à la place de heures et minutes -- --, si activée on peut se déplacer avec les touches / sur heures et minutes pour configurer avec les touches + / - l'heure d'allumage souhaitée.
REMARQUE: si l'allumage a été désactivé, l'extinction et le jour de repos restent aussi automatiquement désactivés.
Appuyer sur OK pour confirmer la modification.
Appuyer sur NEXT pour passer à la page-écran suivante.
Si après 30 secondes, la touche NEXT n'est pas enfoncée, on retourne automatiquement à la page-écran de machine prête (page-écran 2).
En appuyant sur la touche ESC on retourne à la page-écran de machine prête (page-écran 2).
Page-écran 11a

AUTO OFF
19:00
Page-ecran 11b

AUTO OFF
Page-écran de programmation de l'extinction automatique AUTO OFF.
Cette page-écran permet d'activer/désactiver et de configurer l'extinction automatique quotidienne de la machine.
En appuyant sur les touches / on se déplace avec la sélection. Si l'icone HORLOGE est sélectionnée, avec + / - on active ou désactive la fonction de AUTO ON, si désactivée (ICONE HORLOGE BARREE) apparait à la place de heures et minutes -- --, si activée on peut se déplacer avec les touches / sur heures et minutes pour configurer avec les touches + / - l'heure d'extinction souhaitée. REMARQUE: si l'allumage a été désactivé, l'extinction et le jour de repos restent aussi automatiquement désactivés.
Appuyer sur OK pour confirmer la modification. Appuyer sur NEXT pour passer à la page-écran suivante. Si après 30 secondes, la touche NEXT n'est pas enforcée, on retourne automatiquement à la page-écran de machine prête (page-écran 2). En appuyant sur la touche ESC on retourne à la page-écran de machine prête (page-écran 2).
8.6 Programmation de la journée de repos
Page-écran 12 Page-écran de programmation de la journée de repos.
JOUR DE FERMETURE DIM
Cette page-écran permet d'activer/désactiver et de configurer le jour de la période de repos pendant lequel la machine reste éteinte. En appuyant sur les touches + / -, on configure le jour de repos selon la série LUN, MAR, MER, JEU, VEN, SAM, DIM, OFF. Si OFF est configuré, la fonction n'est pas active.
Appuyer sur OK pour confirmer la modification. Appuyer sur NEXT pour passer à la page-écran suivante.
REMARQUE: avec machine éteinte pendant la journée de repos, il sera toujours possible de la réactiver en appuyant pendant 5 secondes sur la touche OK. Appuyer de nouveau sur la touche OK pour la ramener dans la condition d'extinction.
Si après 30 secondes, la touche NEXT n'est pas enfoncée, on retourne automatiquement à la page-écran de machine prête (page-écran 2).
En appuyant sur la touche ESC on retourne à la page-écran de machine prête (page-écran 2)
8.7 Programmation de l'éclairage du plan des tasses LED RGB
Page-écran 13 a

LED OFF
Page-écran 13 b

BLANC
Page-écran de programmation de l'éclairage du plan des tasses LED RGB.
Cette page-écran permet d'activer/désactiver et de configurer la coloration des LEDs RGB d'éclairage du plan des tasses.
Si I'icone LAMPE est selectionnee, avec ^+ /- on active ou desactive la fonction d'éclairage du plan des tasses. Si désactivée (ICONE LAMPE BARREE) apparait à la place de la couleur OFF, si activée on peut se déplacer avec les touches /sur la couleur pour configurer avec les touches + / - la couleur de la LED souhaitation parmi blanc, bleu, rouge et vert.
Configuration faite en use : BLANC.
Appuyer sur OK pour confirmer la modification.
Appuyer sur NEXT pour passer à la page-écran suivante (n.5) et reprendre la série des pages-écran de programmation du niveau utilisé.
Si après 30 secondes, la touche NEXT n'est pas enfoncée, on retourne automatiquement à la page-écran de machine prête (page-écran 2).
En appuyant sur la touche ESC on retourne à la page-écran de machine prête (page-écran 2).
9.1 Lecture du comptage du total des litres
Page-écran 14 a
LITRES TOTALE
100000
Page-écran 14 b
LITRES PARTIAL
100000
REMPPLIER LE FILTRE
ENTRE 500 LITRES
Page-écran de lecture du comptage du total des litres.
La première page-écran des comptages indique la quantité totale de litres chargés par la machine. Ces pages-écran ne seront pas visibles si le compteur d'eau n'a pas été activé par la page-écran 43.
En appuyant sur les touches / on se déplace dans la visualisation des trois pages-écran.
Uniquement si visualisée la page-écran 14b, en appuyant pendant au moins 5 secondes sur la touche Ok, il sera possible de remettre à zéro le compteur partiel.
Appuyer sur NEXT pour passer à la page-écran suivante.
Si après 30 secondes, aucune touche n'est sélectionnée, on retourne automatiquement à la page-écran de machine prête (page-écran 2).
En appuyant sur la touche ESC on retourne à la page-écran de machine prête (page-écran 2).
9.2 Lecture du comptage du total des cafés
Page-écran 15 a
CAFÉ TOTALE
100000
Page-écran 15 b
CAFÉ PARTIELLE
100000
Page-écran de lecture du comptage du total des cafés.
La deuxième page-écran des comptages indique le nombre total de cafés faits par la machine.
En appuyant sur les touches / on se déplace dans la visualisation des trois pages-écran indiquant le nombre total et partiel de cafés de la machine et de chaque groupe.
Uniquement si est visualisée une des pages-écran des cafés partiels de chaque groupe, en appuyant pendant au moins 5 secondes sur la touche Ok, il sera possible de remettre à zéro le compteur partiel pour chaque groupe.
Appuyer sur NEXT pour passer à la page-écran suivante.
Si après 30 secondes, aucune touche n'est sélectionnée, on retourne automatiquement à la page-écran de machine prête (page-écran 2).
En appuyant sur la touche ESC on retourne à la page-écran de machine prête (page-écran 2).
9.3 Lecture du comptage du café de chaque dose partielle et totale
Page-écran 16 a
CAFÉ DES DOSES UNIQUES
SELECTIONNEZ DOSE
Page-écran 16 b

PAR 100000
TOT 100000
Page-écran de lecture du comptage du café de chaque dose partielle et totale.
La troisième page-écran des comptages permet de visualiser le nombre total et partiel de doses faites par n'importe quelle dose et relative à n'importe quel groupe.
La page-écran initiale visualise le nombre partiel et total de la dose simple courte du premier groupe.
Avec les touches / il sera possible de visualiser en séquence les différentes doses, ou bien de visualiser directement l'état de n'importe quelle dose en appuyant sur la touche correspondante.
Si visualisée une des pages-écran 16b, en appuyant pendant au moins 5 secondes sur la touche Ok, il sera possible de remettre à zéro le compteur partiel.
Appuyer sur NEXT pour passer à la page-écran suivante.
Si après 30 secondes, aucune touche n'est sélectionnée, on retourne automatiquement à la page-écran de machine prête (page-écran 2).
En appuyant sur la touche ESC on retourne à la page-écran de machine prête (page-écran 2).
10.1 Page-écran d'indication du logiciel
Page-ecran 17

SERVICE
RELEASE 16

Page-écran de programmation au niveau technique de l'indication de version.
La première page-écran relative à la programmation au niveau technique visualise l'indication de la version du programme.
En sélectionnant l'icône à gauche avec les touches / il est possible de choisir quelle machine utiliser parmi les trois solutions possibles 2G, 3G ou 4G. Appuyer sur Ok pour confirmer.
En sélectionnant l'icône à droite avec les touches / et en appuyant sur la touche Ok il est possible d'accéder à la page-écran 44 depuis laquelle pouvoir indiquer à la machine pour chaque groupe si l'infuseur n'est pas présent.
Appuyer sur NEXT pour passer à la page-écran suivante.
Si après 30 secondes, aucune touche n'est sélectionnée, on retourne automatiquement à la page-écran de machine prête (page-écran 2).
En appuyant sur la touche ESC on retourne à la page-écran de machine prête (page-écran 2).
10.2 Infuseur
Page-écran 44 Page-écran de programmation au niveau technique de l'infuseur.

Cette page-écran relative à la programmation au niveau technique propose le choix de la langue configurée.
Sélectionner avec les touches / la langue et appuyer sur Ok pour confirmer.
La langue configurée est soulignée, celle en cours de modification est clignotante.
Configuration faite en usine : ITALIEN
Appuyer sur NEXT pour passer à la page-écran suivante.
Si après 30 secondes, aucune touche n'est sélectionnée, on retourne automatiquement à la page-écran de machine prête (page-écran 2).
En appuyant sur la touche ESC on retourne à la page-écran de machine prête (page-écran 2).
10.3 Page-écran du besoin de la langue
Page-écran 18 Page-écran de programmation au niveau technique de la langue.

Cette page-écran relative à la programmation au niveau technique propose le choix de la langue configurée.
Sélectionner avec les touches / la langue et appuyer sur Ok pour confirmer.
La langue configurée est soulignée, celle en cours de modification est clignotante.
Configuration faite en usine : ITALIEN
Appuyer sur NEXT pour passer à la page-écran suivante.
Si après 30 secondes, aucune touche n'est sélectionnée, on retourne automatiquement à la page-écran de machine prête (page-écran 2).
En appuyant sur la touche ESC on retourne à la page-écran de machine prête (page-écran 2).
10.4 Page-écran du message sur l'afficheur
Page-écran 19 a
MESSAGE SUR L'ECRAN
NOM DATE
Page-écran 19 b
NOMCLIENT
LA SAN MARCO
Page-écran de programmation au niveau technique du message sur l'afficheur.
Cette page-écran relative à la programmation au niveau technique propose le besoin du nom de 'utilisateur ou la possibilité de visualiser la date dans la page-écran 2 de machine prête étant IDLE-ON.
Se déplacer avec les touches / pour sélectionner parmi NOM et DATE, en appuyant sur la touche Ok sur DATE, dans la page-écran 2 apparait la date configurée, par exemple VEN 12.04.2013
Si NOM est sélectionné, apparait la page-écran 19b qui permet de modifier le nom de l'utilisateur à visualiser sur la page-écran 2.
Se déplacer avec les touches / et modifier le symbole ou la lettre avec les touches + / -
Configuration faite en usine : LA SAN MARCO
Appuyer sur NEXT pour passer à la page-écran suivante.
Si après 30 secondes, aucune touche n'est sélectionnée, on retourne automatiquement à la page-écran de machine prête (page-écran 2).
En appuyant sur la touche ESC on retourne à la page-écran de machine prête (page-écran 2).
10.5 Page-écran de configuration du numéro d'assistance
Page-écran 20 Page-écran de programmation au niveau technique du numéro
NUMERO ASSISTANCE
xxxxxx
Cette page-écran relative à la programmation au niveau technique propose la configuration du numéro d'assistance.
Se déplacer avec les touches ▲/▼ et modifier le numéro avec les touches + / -
Configuration faite en usine : XXXXXXXXXX
Appuyer sur Ok pour confirmer la modification.
Appuyer sur NEXT pour passer à la page-écran suivante.
Si après 30 secondes, aucune touche n'est sélectionnée, on retourne automatiquement à la page-écran de machine prête (page-écran 2).
En appuyant sur la touche ESC on retourne à la page-écran de machine prête (page-écran 2).
10.6 Page-écran d'activation de modification des doses
Page-écran 21 Page-écran de programmation au niveau technique de l'activation
Modification des doses.
PROGRAMMER DOSES
ACTIVER
Cette page-écran relative à la programmation au niveau technique propose le choix d'activer ou désactiver la capacité de régler les doses.
Avec les touches + / - activer ou désactiver la capacité de programmer les doses. Appuyer sur Ok pour confirmer la modification.
Configuration faite en usine : ACTIVE
Appuyer sur NEXT pour passer à la page-écran suivante.
Si après 30 secondes, aucune touche n'est sélectionnée, on retourne automatiquement à la page-écran de machine prête (page-écran 2).
En appuyant sur la touche ESC on retourne à la page-écran de machine prête (page-écran 2).
Dose continue.
Cette page-écran relative à la programmation au niveau technique propose le choix d'activer ou désactiver la possibilité d'effectuer des doses continues avec les groupes.
Avec les touches + / - activer ou désactiver la possibilité de faire des doses continues. Appuyer sur Ok pour confirmer la modification.
Configuration faite en usine : ACTIVE
Appuyer sur NEXT pour passer à la page-écran suivante.
Si après 30 secondes, aucune touche n'est sélectionnée, on retourne automatiquement à la page-écran de machine prête (page-écran 2).
En appuyant sur la touche ESC on retourne à la page-écran de machine prête (page-écran 2).
10.8 Page-écran d'activation de l'éclairage du plan des tasses LED RGB
Page-écran 23 a

LED Desactive
Page-écran 23 b

Page-écran de programmation au niveau technique de l'activation de l'éclairage du plan des tasses LED RGB.
Cette page-écran relative à la programmation au niveau technique propose le choix d'activer ou désactiver l'éclairage du plan des tasses.
Avec les touches + / - activer ou désactiver l'éclairage du plan des tasses. Appuyer sur Ok pour confirmer la modification.
Configuration faite en usine : ACTIVE
Appuyer sur NEXT pour passer à la page-écran suivante.
Si après 30 secondes, aucune touche n'est sélectionnée, on retourne automatiquement à la page-écran de machine prête (page-écran 2).
En appuyant sur la touche ESC on retourne à la page-écran de machine prête (page-écran 2).
10.9 Page-écran d'activation de la pré-infusion
Page-écran 24 a

Pre-infusion activer
Page-écran 24 b

Pre-infusion desactive
Page-ecran 25
Page-écran de programmation au niveau technique pour activation de la pré-infusion.
Cette page-écran relative à la programmation au niveau technique propose le choix d'activer ou désactiver la pré-infusion.
Avec les touches + / - activer ou désactiver la pré-infusion.
Appuyer sur Ok pour confirmer la modification.
Configuration faite en usine : NON ACTIVE
Appuyer sur NEXT pour passer à la page-écran suivante si la pré-infusion est active, si la pré-infusion est configurée comme non active on passe à la page-écran 27.
Si après 30 secondes, aucune touche n'est sélectionnée, on retourne automatiquement à la page-écran de machine prête (page-écran 2).
En appuyant sur la touche ESC on retourne à la page-écran de machine prête.
Page-écran de programmation au niveau technique du réglage de la pré-infusion.
Lorsque cette page-écran est visualisée, il est possible d'effectuer la programmation de la pré-infusion pour toutes les touches de chaque groupe.
Toutes les touches sont allumées, en sélectionnant une des touches (par exemple la touche dose simple long du groupe 1) on passe à la page-écran 26.
Appuyer sur NEXT pour passer à la page-écran 27.
Si après 30 secondes, aucune touche n'est sélectionnée, on retourne automatiquement à la page-écran de machine prête (page-écran 2).
En appuyant sur la touche ESC on retourne à la page-écran de machine prête (page-écran 2).
10.10 Page-écran de la pré-infusion de chaque dose
Page-écran 26 Page-écran de programmation de la pré-infusion de chaque dose.
| GO P tON 3.0 tOFF 2.5 |
Après avoir sélectionné le groupe à la page-écran précédente ou dans cette page-écran, le groupe commence à clignoter et apparaît la page-écran avec l'indication du groupe et les valeurs de tON et tOFF configurées.
Dans cette page-écran, il sera possible de régler dans les limites prévues aussi bien la valeur de tON que la valeur de tOFF, tout simplement en l'augmentant ou en la diminuant avec les touches + et - avec step de 0.1 secondes, après les avoir sélectionnées avec les touches /.
Appuyer sur OK pour mémoriser la valeur et retourner à la page-écran 25, ou bien appuyer sur une autre touche d'un autre groupe pour passer à la visualisation de la configuration de pré-infusion de ce groupe.
En configurant ton sur la valeur 0 seconde, la pré-infusion est désactivée pour toutes les touches du groupe sélectionné.
Appuyer sur NEXT pour passer à la page-écran suivante.
Si après 30 secondes, aucune touche n'est sélectionnée, on retourne automatiquement à la page-écran de sélection de pré-infusion (page-écran 25) sans mémoriser la modification.
En appuyant sur la touche ESC on retourne à la page-écran de sélection de dose (page-écran 24) sans memoriser la modification.

Page-écran 27 page-écran de programmation au niveau technique du nombre d'assistance de cycles pour l'intervention.
Cette page-écran relative à la programmation au niveau technique propose la configuration du nombre de cycles après lequel apparait sur l'afficheur l'intervention d'assistance technique.
Modifier le nombre avec les touches + / - de la valeur 0 à 100000 avec step 1000. Si la valeur est configurée sur 0, la signalisation est désactivée.
Configuration faite en usine: 0 (fonction désactivée)
Appuyer sur NEXT pour passer à la page-écran suivante.
Si après 30 secondes, aucune touche n'est sélectionnée, on retourne automatiquement à la page-écran de machine prête (page-écran 2). En appuyant sur la touche ESC on retourne à la page-écran de machine prête (page-écran 2).
10.12 Page-écran de signalisation pour le changement de filtre de l'adoucisseur
Page-ecran 28
CONTROLE LE FILTRE 10000 LITRES
Page-écran de programmation au niveau technique de la configuration d'avis de signalisation pour le changement de filtre de l'adoucisseur.
Cette page-écran relative à la programmation au niveau technique propose la configuration des litres après lesquels apparaît sur l'afficheur la nécessité de remplacer le filtre de l'adoucisseur.
Cette page-écran ne sera pas visible si le compteur d'eau n'a pas été activé par la page-écran 43.
Modifier le nombre avec les touches + / - de la valeur 0 à 15000 avec step 100. Si la valeur est configurée sur 0, la signalisation est désactivée.
Configuration faite en usine : 0 (fonction désactivée)
Appuyer sur NEXT pour passer à la page-écran suivante.
Si après 30 secondes, aucune touche n'est sélectionnée, on retourne automatiquement à la page-écran de machine prête (page-écran 2).
En appuyant sur la touche ESC on retourne à la page-écran de machine prête (page-écran 2).
10.13 Page-écran écart de dose
Page-écran 40 Page-écran
de programmation au niveau technique de l'écart de dose.
DEVIATION DOSE 30%
Dans la page-écran est programmes le paramètre d'écart de la dose programmée moyennant auto-apprentissage.
Modifier le nombre avec les touches + / - de la valeur 10 à 70 avec step 1.
Configuration faite en usine: 60%
Le signalisation peut être désactivée en appuyant sur la touche + jusqu'à l'apparition de OFF.
Appuyer sur OK pour confirmer la modification.
Appuyer sur NEXT pour passer à la page-écran suivante.
Si après 30 secondes, aucune touche n'est sélectionnée, on retourne automatiquement à la page-écran de machine prête (page-écran 2).
En appuyant sur la touche ESC on retourne à la page-écran de machine prête (page-écran 2).
10.14 Page-écran de limite inférieure de l'alarme
Page-écran 41 Page-écran de programmation de la limite inférieure de l'alarme du compteur.
LIMITE COMPTEUR 0.5 ml/s
Dans la page-écran suivante est programmé le paramètre de limite inférieure pour la quantité en ml par seconde pour tous les compteurs sous lequel indiquer l'alarme du compteur.
Modifier le nombre avec les touches + / - de la valeur 0.1 à 1 avec step 0.1.
Configuration faite en usine : 0.5
Appuyer sur NEXT pour passer à la page-écran suivante (29).
Si après 30 secondes, aucune touche n'est sélectionnée, on retourne automatiquement à la page-écran de machine prête (page-écran 2).
En appuyant sur la touche ESC on retourne à la page-écran de machine prête (page-écran 2).
10.15 Page-écran du compteur d'eau
| Page-écran 43 Page-écran | programmazione liv. tecnico contatore acqua. |
| COMPTEUR D'EAU NO | Cette page-écran relative à la programmation au niveau technique permit de faire savoir à la machine si le compteur volumétrique de l'eau en entrée à la machine a été installé.AVEC la touche - on passé à NON clignotant et avec la touche + à OUI clignotant.En appuyant sur le touche Ok on confirme la modification et la valeur redevient fixe.Configuration faite en usine : NONSi après 30 secondes, aucune touche n'est sélectionnée, on re-tourne automatiquement à la page-écran de machine prête (page-écran 17).En appuyant sur la touche ESC on returné à la page-écran de machine prête (page-écran 17). |
10.16 Page-écran de rétablissement des configurations faites en usine
| Page-écran 29 Page-écran de rétablissement des configurations faites en usine. | |
| RéINITIALISER LES PARAMÉTRES D'USINE NO | Cette page-écran permet de supprimer tous les paramètres configu-rés et de rétablit les paramètres faits en usine.AVEC les touches « / » passer de NON à OUI et vice-versaAvec configuration OUI appuyer sur Ok pendant au moins 5 se-condes pour confirmer le rétablissement, sur l'afficheur apparait lapage-écran 30.Appuyer sur NEXT pour passer à la page-écran suivante (n.17) et reprene der séquence des pages-écran de programmation au ni-veau technique.En appuyant sur la touche ESC on returné à la page-écran de machine prête (page-écran 2). |
| Page-écran 30RESTAURER LESPARAMÉTRES D'USINE | Page-écran de rétablissement des configurations faites en usine effectué.Cette page-écran indique que le rétablissement des configurations faites en usine a été effectué.En appuyant sur la touche ESC on returné à la page-écran de machine prête (page-écran 2). |
11.1 Page-écran de panne des compteurs
| Page-écran 31 Page-écran de signalisation de panne sur les compteurs. ALARME COMPTEUR G1 | Cette page-écran signale un dysfonctionnement relatif à un des compteurs d'impulsions présente sur la machine. Le groupe sur lequel il y a le dysfonctionnement est indiqué. |
11.2 Page-écran de remplacement du filtre de l'adoucisseur
| Page-écran 32 Page-écran CONTRÔLE LE FiltRE ADOUCISSEUR XXXXXXXXXX | de signalisation de remplacement du filtrre de l'adoucisseur. Cette page-écran signale qu'il est nécessaire de procéder au remplacement du filtrte de l'adoucisseur de la machine et apparait lorsque la valeur configurée dans la page-écran 28 est atteinte ou dépassée. Cette page-écran ne sera pas visible si le compteur d'eau n'a pas été activé par la page-écran 43. L'avis apparait pendant 5 secondes après chaque production, mais ne bloque pas la possibilité d'effectuer des productions. Pour remettre à zéro la signalisation et faire repartir de 0 le compteur correspondant, appuyer simultanément sur les touches + / - pen-dant au moins 2 secondes. Après avoir effectué la remise à zéro, la page-écran 33 apparait. |
| Page-écran 33 FILTRE ADOUCISSEUR REMETTURE A ZERO | Page-écran de remise à zéro de signalisation de remplacement du filtrtre de l'adoucisseur. Cette page-écran signale que l'alarme de remplacement du filtrtre de l'adoucisseur a été remise à zéro. Cette page-écran ne sera pas visible si le compteur d'eau n'a pas été activé par la page-écran 43. En appuyant sur la touche ESC on returne à la page-écran de machine préte (page-écran 2). |
11.3 Page-écran de signalisation d'assistance technique
| Page-écran 34ENTRETIERECOMMANDEE | Page-écran de signalisation de nécessité de contrôle de l'assistance technique.Cette page-écran signale qu'il est nécessaire de procéder au contrôle de la part de l'assistance technique et apparait lorsque la valeur configurée dans la page-écran 27 est atteinte ou dépasse. L'avis apparait pendant 5 secondes après chaque production, mais ne bloque pas la possibilité d'effectuer des productions.Pour remettre à zéro la signalisation et faire repartir de 0 le compteur correspondant, appuyer simultanément sur les touches \( \langle \downarrow \uparrow \) pen-dant au moins 2 secondes.Après avoir effectué la remise à zéro, la page-écran 35 apparait. |
| Page-écran 35ASSISTANCEREMETTRE A ZERO | Page-écran de remise à zéro de signalisation de nécessité de contrôle de l'assistance technique.Cette page-écran signale que l'alarme de nécessité de contrôle de l'assistance technique a été remise à zéro.En appuyant sur la touche ESC on returne à la page-écran de machine préte (page-écran 2). |
11.4 Page-écran de signalisation d'alarme du niveau d'eau dans la chaudière
| Page-écran 36 Page-écran CHAUDIEREFAILBNIVEAUEAU | de signalisation d'alarme de niveau d'eau dans la chaudière bas. Cette page-écran signale que le niveau d'eau dans la chaudière est trop bas. La signalisation ne disparait que lorsque le niveau correct est rétabli. |
| Page-écran 37 CHAUDIEREDEPASSEMENTNIVEAUEAU | Page-écran de signalisation d'alarme de niveau d'eau dans la chaudière trop plein. Cette page-écran signale que le niveau d'eau dans la chaudière est trop haut. La signalisation ne disparait que lorsque le niveau correct est rétabli. |
11.5 Page-écran de signalisation d'alarme de la température dans la chaudière
| Page-écran 38 Page-écran de signalisation d'alarme de la température dans la chaudière. ALARMETEMP. CHAUDIERÉ | Page-écran de signalisation d'alarme de la sonde de température dans la chaudière. En cas de sonde de température de la chaudière en court-circuit ou en cas de température pendant 5 secondes de suite supérieure au seuil de 140°C l'alarme est indiquée en faisant clignoter tous les LEDs des touches et la page-écran 38 apparait. Le dosage est bloqué de toutes ses fonctions principales. Les claviers sont désactivés et tous les actionneurs sont bloqués pour tout fonctionnement. L'alarme disparaît lorsque la température returne aux valeurs acceptables. L'avis est disparait en éteignant la machine (OFF). |
| Page-écran 39 ALARMSONDE DE TEMP. | |
| Page-écran 39 ALARMSONDE DE TEMP. | Page-écran de signalisation d'alarme de la sonde de température dans la chaudière. En cas de sonde de température dans la chaudière débranchée ou interrompue, dans les 5 secondes apparait l'indication d'alarme en faisant clignoter toutes les LEDs des claviers et la page-écran 39 apparait. Le dosage est bloqué de toutes ses fonctions principales. Les claviers sont désactivés et tous les actionneurs sont bloqués pour tout fonctionnement. |
11.6 Page-écran de signalisation de contrôle de la mouture/dose
| Page-écran 42 Page-écran de signalisation de contrôle de mouture/dose. | |
| VERIFIER G2 MOUTURE/DOSE | À la fin de chaque production, le rapport en quantité distribuée et durée de cette-ci est effectué. Si le résultat est en dehors de la plage définie par le paramètre de la page-écran 40, sur l'afficheur apparaît la signalisation CONTRôle MOUTURE/DOSE, indiquant aussi le groupe sur lequel il y a l'erreur. La signalisation disparait après 5 secondes. |
| Page-écran 45 VERIFIER ALARME COMPTEUR | Page-écran de signalisation de contrôle du compter d'eau. Elle apparait si le compteur ne relève pas le comptage d'impulsions lorsqu'il y a une production ou le replissage pour auto-nivellement à la fin des productions ou de l'auto-nivellement. Cette page-écran ne sera pas visible si le compteur d'eau n'a pas été activé par la page-écran 43. Ce n'est pas une alarme bloquante mais seulement une signalisation qui apparait après la fin d'une production ou de l'auto-nivellement. Elle disparait après 5 secondes. |
11.7 Page-écran de signalisation de possible perte d'eau
| Page-écran 46 Page-écran de signalisation de possible perte d'eau. | |
| POSSIBLE ALARME DE FUITE D'EAU | Elle apparaît si le compteur relève le comptage d'impulsions pen-dant au moins 5 secondes lorsqu'il n'y a pas de production ni le remplissage pour auto-nivellement. Cette page-écran ne sera pas visible si le compteur d'eau n'a pas été activé par la page-écran 43. La signalisation disparait après 10 secondes et réapparaît après une minute, sauf s'il n'y a pas de productions ou d'auto-nivellement ac-tif. Dans ce cas, la signalisation n'apparaît qu'avaisicorné la production ou l'auto-nivellement. |
11.8 Alarme compteurs volumétriques
Sur les modèles TOP 85 munis de barre à six LEDs et en cas de non détection des impulsions du compteur volumétrique pendant 5 secondes, les LEDs déjà allumées commenceront à clignoter en signalant l'anomalie. Si l'anomalie est détectée alors qu'aucune LED à barre n'est allumée, clignotera uniquement la LED de la touche café serré du groupe.
Si les impulsions du compteur volumétrique ne sont pas détectées pendant 45 secondes consécutives, la dose en cours est automatiquement interrompue. Sur l'afficheur apparaîtra le message: ALARME DU COMPTEUR GX
S'assurer que la production de café dans la tasse s'est effectuée de la manière désirée ; si la production n'est pas correcte, voir le chapitre "PROBLEMES ET SOLUTIONS".
11.9 Alarme niveau automatique
Si le niveau d'eau dans la chaudière est au-dessous du niveau normal et que la pompe ne parvient pas à rétablir ce niveau en 150 secondes, la centrale électronique de la machine arrête le remplissage automatique et signale la panne à travers le clignotement simultané de la touche café double serré de tous les groupes plus la touche grand thé et le premier des trois voyants du niveau électronique.
Sur l'afficheur apparaît le message : NIVEAU D'EAU DANS LA CHAUDIÈRE BAS. Si le remplissage d'eau dans la chaudière ne s'est pas effectué correctement, voir le chapitre “PROBLEMES ET SOLUTIONS”.
11.10 Alarme de niveau d'eau maximum dans la chaudière
Si le niveau de l'eau dans la chaudière est au-dessus du niveau de sécurité, la centrale électronique voit à interrompre le remplissage automatique et signale la panne moyennant le clignotement simultané des touches de production plus les trois leds du niveau électronique et sur l'afficheur apparaît le message: NIVEAU D'EAU DANS LA CHAUDIÈRE TROP PLEIN
En cas d'intervention de l'alarme niveau maximum dans la chaudière, voir le chapitre "PROBLÉMES ET SOLUTIONS".
11.11 Alarme sonde de température
Si la sonde de température est en court-circuit, sur l'afficheur apparait le message: ALARME DE TEMPERATURE DANS LA CHAUDIÈRE.
Si par contre la sonde de température est endommagée ou non correctement connectée, sur l'afficheur apparaît le message: ALARME SONDE DE TEMPERATURE
12. Entretien ordinaire

- Aucun panneau ou protection fixe de la carrosserie ne doit être enlevé de la machine pour effectuer les opérations de maintenance ordinaire.
- Ne pas utiliser de détergents agressifs (alcool, essence ou solvants) ni de substances abra
Les opérations quotidiennes d'entretien doivent être effectuées afin de maintenir le bon fonctionnement de la machine et pour garantir la sécurité de l'utilisateur et des tiers.
12.1 Nettoyage des groupes de distribution et du porte-filtre
1) Relâchez le porte-filtre de la distribution du groupe, enlevez le marc de café et de filtrer. Changez cela avec le filtre aveugle (sans trous). Foumi avec la machine. 2) Avant de nettoyer l'appareil, montez sur le verre de protection comme sur la photo.

Note: Le filtre est inséré à l'intérieur de la pression de coupe, pour enlever suffisamment de force sur les côtés, puis retirez-le. Ne pas retirer l'anneau élastique à l'intérieur du porte-filtre.
3 ) Nettoyer le pinceau fourni avec le siège du groupe ou vous insérez le porte-filtre. 4 ) Placez la tasse dans le groupe et appuyez complètement sur le sans l'ancrer livreraison continue. 5 ) Laisser égoutter l'eau de débordement du porte-filtre (de cette manière que vous nettoyez le groupe de distribution).

La sortie d'eau du groupe peut provoquer des brûlures en cas de contact accidentel avec la peau.
6) Arrêter l'alimentation en eau et verrouiller le bol dans le groupe. 7) Lancer la prestation continue et s'arrête au bout de quelques secondes et répéter cela plusieurs fois (afin de nettoyer le canal d'évacuation et l'électrovanne de l'unité de distribution). 8) Nettoyez le filtre percé et le remettez dans la tasse. Fournir de l'eau pour un couple de secondes pour nettoyer le filtre, les becs de gobelets. 9) Répéter la même opération sur tous les groupes de distribution.
Pour un lavage efficace des groupes de production, on peut utiliser les détergents spéciaux en vente dans le commerce.
12.2 Nettoyage du bac et de la grille de support des tasses
La grille inférieure de support des tasses doit toujours être maintenue bien propre ; durant l'utilisation normale de la machine, il suffit de la nettoyer avec une éponge ou un chiffon humide. À la fin de la journée de travail, il faut laver également les zones internes du bac et de la grille avec de l'eau chaude et un détergent neutre.
12.3 Nettoyage de la buse de vapeur
Laver le tuyau de la vapeur avec une éponge ou un chiffon humide à la fin de la journée de travail pour éliminer les résidus de lait ou autre qui s'accumulent inévitablement durant l'utilisation normale de la machine. Ouvrir le robinet vapeur, en portant le tuyau à l'intérieur du bac pour éliminer les éventuels résidus qui se sont accumulés à l'intérieur du tuyau.
12.4 Changement d'eau de la chaudière
Pour changer l'eau à l'intérieur de la chaudière, procédez de la façon suivante:
- Couper la tension de la machine en commutant l'interrupteur général sur la position 0 (zéro).
- Enlever le bac avec grille de support des tasses et ouvrir le robinet de vidage chaudière.
- Ouvrir un robinet de prélevement vapeur pour faciliter la sortie de l'eau jusqu'à la fin de l'opération.
- Quand l'eau cesse de sortir de la chaudière, fermer le robinet de vidage chaudière et le robinet de prélevement vapeur.
- Remplir d'eau la machine en suivant les instructions du point "Remplissage eau dans la chaudière".
- Pour une meilleure qualité du produit, il est recommandé, lors de la mise en marche quotidienne de la machine, de remplacer l'eau dans la chaudière et de changer cette contenance dans les tuyaux de circulation de l'eau.
13. Périodes d'arrêt
Si la machine doit rester inutilisée pendant une longue période (fermeture hebdomadaire, congés, etc.), prendre les précautions suivantes:
1) Tourner l'interrupteur général en position 0 (zéro) et débrancher le câble d'alimentation ou l'interrupteur général du secteur. 2) Fermer le robinet d'arrivée d'eau. 3) Si l'on pense que la température peut descendre en dessous de 5°C, vider complètement le circuit hydraulique de la machine. 4) Laver tous les composants de la machine comme décrit au paragraphe "opérations de maintenance ordinaire". 5) Éventuellement, couvrir la machine.
14.1 Thermostat de sécurité à réarmement manuel
Le thermostat de sécurité est situé à côté de la centrale électronique et on y accède en démontant le panneau. L'alimentation électrique est coupée à chaque hausse anormale de température. Les résistances ne chauffent plus l'eau dans la chaudière et la machine ne peut plus être utilisée correctement ; il faut demander l'intervention du technicien du service après-vente LA SAN MARCO SPA.

Le réarmement du thermostat de sécurité doit être effectué par le technicien LA SAN MARCO SPA qui doit d'abord éliminer la cause qui a provoqué le blocage de la machine à café.
agréé
14.2 Soupape de sécurité
La soupape de sécurité est montée sur la partie supérieure de la chaudière, au niveau de la zone occupée par la vapeur d'eau. Elle intervient si une forte augmentation de pression se crée à l'intérieur de la chaudière ; elle permet d'abaisser immédiatement la pression en évacuant la vapeur d'eau dans l'atmosphère (elle intervient à 2÷2.5 bars). La vapeur d'eau, en cas d'intervention de la soupape, est retenue et dissipée par la carrosserie de la machine, de manière à éviter les risques pour les personnes exposées.

En cas d'intervention de la soupape de sécurité, éteindre la machine et contacter immédiatement le technicien agréé LA SAN MARCO SPA.
15. Information pour les usagers de la communauté française européenne


Conformément à la Directive Européenne 2012/19/CE concernant les déchets électriques (WEEE), nous informons les usagers de la communauté européenne de ce qui suit.
- Le symbole de la poubelle barrée reporté sur l'appareil ou sur l'emballage indique que le produit à la fin de sa vie utile doit être collecté séparément des autres déchets.
- L'adéquat ramassage différencié pour l'envoi successif de l'appareil mis au rebut au recyclage, au traitement et à l'élimination compatible continue à éviter de négatifs sur l'environnement et sur la santé et favorise la réutilisation et/ou le recyclage des matériaux avec lesquels est composé l'appareil.
- Conformément à la Directive Européenne 2012/19/CE, l'élimination abusive du produit, de la part du détenteur, compte l'application des sanctions prévues par les normes locales en vigueur.
possible
16. Conditions générales de garantie
- La garantie est valable 12 mois à partir de la date figurant sur la facture de vente.
- Par garantie, nous entendons le remplacement gratuit des pièces composant la machine, pièces reconnues dé pplique qu'aux composants d'origine et perd toute validité en cas d'utilisation de pièces non d'origine tant pour les composants que pour la machine.
- La garantie ne s'applique pas aux remplacements ni aux réparations dus à une usure normale de fonctionnement des appareils, à des déteriorations ou des accidents provoqués par négligence ou inattention lors de l'utilisation.
- Les composants électriques et toutes les pièces défectueuses suite à des dommages causés par le transport, par une installation erronée, par un mauvais entretien effectué par du personnel non autorisé, par le fait de ne pas utiliser ou d'utiliser d'une façon impropre les systèmes d'adoucissement ou de filtration de l'eau en entrée, par l'utilisation de la machine d'une façon impropre ou dans tous les cas différent de celui pour lequel la machine ont été fabriqués, ou bien, pour finir, par des circonstances qui ne dépendent en aucune façon de defaults de fabrication, ne sont pas couverts par la garantie.
- La main-d'œuvre et les interventions techniques liées à l'installation du de la machine, les pièces sujéttes à une usure normale ainsi que tous les produits de consommation sont également exclus de la garantie.
- Les composants ne sont couverts par la garantie que s'ils sont restitués complets et sans avoir été altérés. De même, leurs données d'usine ne doivent pas avoir été effacées, retirées ou rendues illisibles.
- Le remplacement de la machine et le prolongement de la garantie suite à des interventions pour panne sont exclus. La réparation, la modification ou le remplacement des pièces pendant la période de garantie ne peut en aucun cas prolonger la période de garantie des produits. Toutes les actions et les réclamations sous couverture de la garantie, spécialement celles qui visent à la réparation des dommages directs ou indirects causés aux personnes ou à d'autres objets que les produits livrés, ainsi qu'au remboursement d'un manque à gagner eventuel sont exclues.
- La société San Marco S. p. A. décline toute responsabilité quant à des dommages susceptibles d’être causés, directement ou indirectement, à des personnes, animaux ou biens personnels suite au non-respect de toutes les indications fournies dans ce mode d’emploi et d’entretien qui accompagne tous les produits, et notamment les avertissements au sujet de l’installation, l’utilisation et l’entretien de la machine.
- La garantie concerne le remplacement gratuit des pièces défectueuses, y compris l'envoi gratuit des pièces de remplacement à l'acheteur. La garantie ne couvre pas la main-d'œuvre. L'envoi des pièces défectueuses au fournisseur est à la charge de l'acheteur.
- Pour être accepté, tout retour de composant, dont le remplacement sous garantie est demandé, doit avoir été convenu avec le client et approuvé par le bureau commercial de La San Marco.
- La San Marco S. p. A. décline toute responsabilité quant aux dommages éventuels causés, directement ou indirectement, par l'utilisation propre de la machine, par une installation erronée et/ou par un mauvais entretien, à l'exception de ce qui est explicitement prévu par la loi.
- La San Marco S. p. A. n'est responsable d'aucune condition de garantie, sauf celles susmentionnées, accordée par des importateurs/revendeurs à leurs clients. Les frais de main-d'œuvre, de déplacement et les coûts supplémentaires liés à la réparation ou au remplacement des composants défectueux de la machine sont également exclus de la garantie de La San Marco S. p. A.
- Les frais éventuels de gestion, contrôle technique et essais éventuels seront facturés au client si les contrôles effectués par La San Marco S. p. A. ont démontré que le composant retourné n'est pas défectueux. Les frais d'expédition pour la restitution du matériel seront aussi facturés.
17. Déclaration de conformité (€
La société constructrice :
La San Marco S.p.A.

34072 Gradisca d'Isonzo (GO) Italie - Via Padre e Figlio Venuti, 10
téléphone (+39)0481967111 - fax (+39)0481960166 - http://www.lasanmarco.com
déclare sous sa propre responsabilité que la MACINES A CAFE EXPRESSO (identifiée par les données sur la plaque d'identification placée sur l'appareil) est conforme aux les directives européennes: 2006/42/CE; 2014/35/UE; 20014/30/UE, Réglementation (CE) n° 1935/2004, 2012/19/UE, 2011/65/UE.
Pour la vérification de la conformité à ces directives, les normes harmonisées suivantes ont été appliquées:
EN ISO 12100, EN 60335-1, EN 60335-2-75.
PERSONNE AUTORISÉE POUR CONSTITUER
LE DOSSIER TECHNIQUE
Ing. Roberto Nocera
18. Problèmes et solutions
| DéFAUT CAUSE SOLUTION | |||
| 1. | La chaudière est pleine d'eau et déborde à travers la soupape de sécurité. | L'une des voies de purge de la chaudière ou d'un circuit du groupe a une fuite. | Contrôler circuit niveau automatique, touche de replissage manuel, échangeurs chaudière.Remplacer les parties usées ou abîmées pour éliminer la fuite. |
| 2. | La soupape de sécurité intervent en evacuant de la vapeur. | Panne du système électrique (la résistance électrique est toujours alimentée).Augmentation de la pression dans la chaudière (la soupape de sécurité intervent à 2÷2.5 bars). | Contrôler le câblage électrique qui alimentée la résistance et le pressostat. |
| 3. | La machine a été mise en marche correctement, mais ne chauffe pas l'eau dans la chaudière. | La résistance électrique est en panne ou n'est pas alimentée.Interrupteur général tourné en position 1 | Contrôler si la résistance est alimentée par le secteur. Contrôler si le thermostat de sécurité de la résistance est intervenu et en vérifier le fonctionnement correct.L'interrupteur général doit être tourné en position 2 |
| 4. | Il ne sort pas d'eau d'un groupe de production. | Café moulu trop fin ou dosetrop abondante par rapport au filtre utilisé.Circuit hydraulique bouché.Electrovanne en panne. | Régler la mouture et/ou la dose de café moulu.Vérifier que l'injecteur, le tuyau de circulation supérieur, la vanne (variateur de début) du groupe, le giclaur et l'électrovanne du groupe ne sont pas bouchés.Pour les machines à dosage électrique, contrôler le compteur volumétrique et ses robinets.Contrôler l'électrovanne du groupe, son câblage et le fusible dans la centrale électrique. |
| 5. | Le doses de café express programmes ne sont pas constantes ou varient sur les différents groupes. | Fonctionnement anormal de la centrale électrique ou des compteurs volumétriques.Fuite électrique groupe de production.Giclours bouchés. | Programmer les doses de manière distincte sur chaque groupe de production. Si le problème persististe, remplaner le compteur volumétrique du groupe en question.Remplaner l'électrovanne du groupe de production.Contrôler les gicleurs. |
| 6. | Il est impossible de programmer les doses sur le groupe 1 puis de les copier sur les autres groupes. | Fonctionnement anormal ou panne du compteur volumétrique du groupe 1. | Contrôler le câblage électrique centrale-compteurs volumétriques.Remplacer le compteur volumétrique. |
| 7. | Alarme compteurs volumétriques. | Compteurs volumétriques bloqués ou en panne.Câblage électrique en panne. | Remplacer le compteur volumétrique.Contrôler le câblage électrique et ses connexions, la centrale et les fusibles. |
| DéFAUT CAUSE $OITION | |||
| 8. | • Alarme niveau automatique. | • Circuit hydraulique du niveau automatique sans eau. • Robinet général d'alimentation fermé. • Électrovanne niveau automatique en panne. | • Contrôler le circuit hydraulique du niveau automatique. • Contrôler que le robinet d'alimentation est ouvert. • Remplacer l'électrovanne niveau automatique. |
| 9. | • Alarme "trop-plein" • Dysfonctionnement circuit niveau automatique. • Fuite au niveau de la touche de replissage manuel d'eau. • Fuite échéateurs. | • Contrôler le circuit hydraulique de la machine. | |
| 10. | • La machine est allumée, l'interrupteur général est en position 1 ou 2 et le voyage lumineux est allumé, mais l'électronique ne fonctionne pas. | • Le câblage électrique de la centrale électrique est en panne. • La centrale électrique est en panne. | • Contrôler le câblage électrique, la centrale et des composants. • Remplacer la centrale électrique. |
| 11. | • De l'eau sort d'un groupe bien qu'aucune dose n'a été sélectionnée. | • Électrovanne et/ou pompe alimentées de manière continue. | • Relais centrale toujours alimenté. • Remplacer la centrale électrique. |
| 12. | • De l'eau sort en continu d'un des groupes. | • Circuit électrique du groupe connecté de manière incorrecte. | • Contrôler la connexion et intervenir (voir schéma électrique). |
| 13. | • Des petites quantités de vapeur ou des petites gouttes d'eau sortent du vaporisateur. | • Régler le robinet. • Garniture du robinet usée. | • Régler le robinet. • Remplacer la garniture. |
| 14. | • Des gouttes coulent de la lance de préelèvement. | • Fuite électrique. • Contrôlez l'électrovanne et remplacez-la si nécessaire. | |
| 15. | • À la fin de la sortie du café on entend un sifflement. | • Fonctionnement anormal de la soupape de détente. • Pression pompe elevée. | • Contrôler la soupape de détente et la remplacer s'il y a lieu. Étalonner la soupape à 12 bars. • Contrôler la pression de service de la pompe. Étalonner la soupape à 9 bars. |
| 16. | • Le portefiltre se décroche du groupe de production. | • Garniture portefiltre usée. • Remplacer la garniture. • Nettoyer le groupe de production et le portefiltre. | |
| 17. | • Durant la production du café, une partie de celui-ci sort en gouttant du bord du portefiltre. | • Garniture portefiltre usée. • Remplacer la garniture. • Nettoyer le groupe de production et le portefiltre. | |
| 18. | • Fuite d'eau de la purgege de l'électrovanne du groupe. | • Électrovanne groupe en panne. • Fuite d'eau dans le système de refroidissement du groupe. | • Contrôler l'électrovanne groupe. • Contrôler la tige de l'électrovanne et la nettoyer. • Remplacer l'électrovanne. • Contrôler le petit tuyau de refroidissement et les joints d'étanchérique du groupe de production (TOP 85 DTC). |
| DéFAUT CAUSE SOIUTION | ||
| 19. | • Mousse du café trop claire (le café descend du bec rapidement). | • Mouture trop grosse. • Pressage insuffisant. • Dose insuffisante. • Température eau inférieure à 90°C • Pression pompe supérieure à 9 bars • Filtre douche du groupe bouché. • Trous du filtre dilatés (porte-filtre). |
| 20. | • Crème fonçée (le café descend du bec au goutte à goutte). | • Mouture trop fine. • Pressage trop fort. • Dose élevée. • Température élevée. • Pression pompe inférieure à 9 bars • Filtre douche du groupe bouché. • Trous du filtre bouchés (porte-filtre). |
| 21. | • Présence de marc de café dans la tasse. | • Café moulu trop fin. • Meules du moulin-doseur usées. • Pression pompe supérieure à 9 bars • Filtre douche du groupe bouché. • Trous du filtre dilatés (porte-filtre). |
| 22. | • Café avec peu de crème dans la tasse (sort du bec par petits jets). | • Filtre douche du groupe bouché. |
| 23 | • La crème du café dans la tasse ne persististe pas (elle disparait au bout de quelques secondes). | • Extraction du café prolongée due à l'obturation du filtre. • Extraction du café trop rapiède due à l'obturation du filtre douche. • Température eau trop élevée. |
| 24. | • La surface du marc de café n'est pas lisse ( quand on l'observe à l'intérieur du porte-filtre). | • Filtre douche partiellement bouché. |
Note: S'il n'est pas possible de résoudre le problème de la manière décrite, ou bien si un autre défaut s'est vérifié, s'adresser au centre technique agréé LA SAN MARCO SPA.
Notice Facile