EG4550A - Generator MAKITA - Gratis gebruiksaanwijzing en handleiding
Vind de handleiding van het apparaat gratis EG4550A MAKITA in PDF-formaat.
Veelgestelde vragen - EG4550A MAKITA
Gebruikersvragen over EG4550A MAKITA
0 vraag over dit apparaat. Beantwoord die u kent of stel uw eigen vraag.
Stel een nieuwe vraag over dit apparaat
Download de handleiding voor uw Generator in PDF-formaat gratis! Vind uw handleiding EG4550A - MAKITA en neem uw elektronisch apparaat weer in handen. Op deze pagina staan alle documenten die nodig zijn voor het gebruik van uw apparaat. EG4550A van het merk MAKITA.
GEBRUIKSAANWIJZING EG4550A MAKITA
Gebruiksaanwijzing Benzinegenerator

NEDERLANDS (Originele instructies)
Uitleg bij het overzicht
| 1. BEDIENINGSPANIEL | 17. KNALDEMPER | 34. MARKERING VOOR MAXIMALE |
| 2. BRANDSTOFMETER | 18. WIEL | NIVEAU |
| 3. TANKDOP | 19. STANDAARD | 35. AFDICHTRING |
| 4. MOTORSCHAKELAAR | 20. TRANSPORTHENDEL | 36. OLIEAFTAPPLUG |
| 5. CHOKEHENDEL | 21. BOUGIEDOP | 37. LUCHTREINIGERAFDEKKING |
| 6. LUCHTREINIGER | 22. I (AAN) | 38. KNOP |
| 7. BRANDSTOFKRAAN | 23. O (UIT) | 39. ELEMENT |
| 8. STARTGREEP | 24. S (START) | 40. Correct ingehaakt |
| 9. SERIENUMMER VAN MOTOR | 25. AAN | 41. Verkeerd ingehaakt |
| 10. DOP/PEILSTOK VANOLIEVULOPENING | 26. UIT | 42. BOUGIESLEUTEL |
| 27. TREKSTARTER | 43. Leidingklem | |
| 11. WISSELSTROOMBEVEILIGEN | 28. OPEN | 44. Vonkenscherm |
| 12. WISSELSTROOMONDERBREKER | 29. DICT | 45. Aftapschroef |
| 13. GELIKSTROOMBEVEILIGING | 30. NEGATIEVE AANSLUITING | 46. Indicatielampje |
| 14. GELIKSTROOMUITGANG | (ZWART) | 47. Waarschuingslampje voor het oliepeil |
| 15. WISSELSTROOMCONTACT 230V (vorm van bus verschilt perland) | 31. POSITIEVE AANSLUITING(ROOD) | 48. Spanningsmeter |
| 32. OLIEVULOPENING | 49. Stroommeter | |
| 16. AARDAAANSLUITING | 33. OLIEPEIL |
WAARSCHUWING:
De uitlaatgassen van dit product bevatten
koolmonoxide, een giftig gas in een gesloten ruimte
een levensgevaarlijke concentratie kan bereiken.
Inademen van koolmonoxide kan iemand
bewusteloos make en dodelijk zijn.
Laat de generator nooit draaien in een gesloten of gedeeltelijk gesloten omgeving waarin möglich mensen aanwezigহn.
WAARSCHUWING:
De generator kan bij verkeerd gebruik een elektrische schok afgeven. Stel de generator Niet bloot aan vocht, regen of sneeuw. Laat de generator Niet nat worden en bedien hem Niet met natte handen.
Bewaar deze handleiding op een voor de hand liggende plaatsvoor naslag.
De handleiding vormt een vast onderdeel van de generator en要去 bij wederverkoop bij de generator blijven.
Alle informatatie en specificaties in deze publicatie zijng gebaseerd op de meest recente productinformatie op het moment van toestemming voor het drukken ervan. Makita Corporation behoudt zich weiter hetrecht voor om despecificaties of het ontwerp op eender welk moment zonder kennisgeving en zonder enige verplichting te stoppen of te wijzigen. Geen enkel deel van deze publicatie mag zonder schriftelijktoestemming worden gereproduedd.
VEILIGHEIDSINFORMATIE
De verilgheit van de operatoren andere Personen is uiterst belangrijk, en u hebt een groe verantwoordelijkheid om de generator veilig te gebruiken. In deze handleiding en op etiketten op de generator vindt u bedieningsprocedures en andere informatie die u nodig hebt om geinformeerde beslissingen te kunnen make over de verilgheit. Deze informatie maakt de operatoren attent op maybe risico's waardoor de operatoren andere personen verwondingen hunnen oplopen.
Omdat het Niet practisch of möglichk is om u te waarschuwen over alle risico's bij het gebruik en onderhoud van de generator, moet u.altijd uw gezond verstand gebruiken.
Belangrijke veiligheidsinformationie worden gespeenteerd in de volgende vormen:
Veiligheidsetiketten - op de generator.
- Veiligheidsmeldingen — worden voorafgegaan door een veiligheidssymbol en een van de drie signalaalwoorden (GEVAAR, WAARSCHUWING, of LET OP).
De signaalwoorden haben de volgende betekenis:
GEVAAR:
Geeft aan dat een dodelijk onceval, zwaar persoonlijk letsel of omvangrijke schade aan de apparatuur za optreden als u de instructies Niet volgt.
WAARSCHUWING:
Geeft aan dat persoonlijk letsel of schade aan de apparatuur kan optreden als u de instructies nicht volgt.
ALETOP:
Geeft aan dat persoonlijk letsel kan optreden als u de instructies Niet volgt.
- Koptekst voor een gedeelte over verilgheid — bijvoorbeeld BELANGRIJKE
VEILIGHEIDSINFORMATIE. - Gedeelte over veriligheid — bijvoorbeeld VEILIGHEID
VAN DE GENERATOR. - Instructies - informatie over correct en veilig gebruik van de generator.
U vindt belangrijke veiligheidsinformatie op alleplaatsen in de handleiding. Lees die informatatie zorgvuldig.
ALGEMENE VEILIGHEID
SYMBOLEN BETEKENIS
In overeenstemming met de Europese vereisten (EEG Richtlijnen) worden de symbolen in onderstaande tabel gebruikt voor de producten en in deze handleiding.
| Lees de handleiding. | Vlam, open vuur en roken+zijnverboden. | ||
| Raak geen hete delen aan. | Sluit de generator nicht aan op hetopenbare net. | ||
| Giftige uitlaatgassen.Niet gebruiken in een ongeventileerde ruimte. | Benzine | ||
| Motor stoppen voordat brandstof worden bijgevuld. | Onderhoud inroepen. | ||
| Let op:gevaar voor elektrische schok. | Droog honden. |
BELANGRIJKE VEILIGHEIDSINFORMATIE
Generators van Makita zijn ontwerpen voor een veilig en betrouwbaar bedrijf als ze volgens de instructies worden gebruikt. U要去 deze handleiding lezen en begrijpen voordat u de generator bedient. Om oncevallen te voorkomen要去 vertrouwd� met de bedieningselementen van de generator en het apparaat algijd veilig bedieren.
Verantwoordelijkheden van de operatoren
- De operator要去 generator in eenoodgeval spel\ kunnen stoppen.
- De operator要去 kennis hebben van het gebruik van alle bedieningselementen, uitgangscontacten en aansluitingen van de generator.
- De operator要去 voor zorgen dat alle personen die de generator bedieren, behoorlijk worden opgeleid. Laat kinderen de generator Niet gebruiken zonder ouderlijk toezicht.
Gevaar van koolmonoxide
- De uitlaatgassen van de generator bevatten koolmonoxide, een giftig gas dat kleurloos en geurloos is. Inademen van koolmonoxide kan iemand bewusteloos makeen en dodelijk zijn.
- Als de generator in een gesloten of gedeeltelijk gesloten ruimte worden gebruikt, kan de concentratie aan uitlaatgassen in de lucht een gevaarlijk niveau bereiken.
- Gebruik de generator nooit in een garage,故居, of nabij open ramen of deuren.
Gevaar van een elektrische schok
-
De generator produeert genoeg elektrisch vermogen om bij verkeerd gebruik een ernstige elektrische schok of elektrocutie te veroorzaken.
-
Gebruik de generator of een ander elektrisch apparaat Niet als er vocht of water aanwezig is, zoals in regen of sneeuw, nabij een zwembad, sprinkler- of irrigationsystem, of met natte handen. Daarbij kan elektrocutie optreden. Houd de generator droog.
- Als de generator buiten worden bewaard en Niet is beschermd gegen weersinvloeden, moet u voor elk gebruik alle elektrische componenten op het bedieningspaneel controleren. Vocht of ijs+kunnen storing of kortsluiting in elektrische componentenveroorzaken, met möglichk elektrocutie als gevolg.
- Sluit de generator Niet aan op het elektrische system van gebouwen, tenzij een isolatieschakelaar is geinstalleerd door een erkende elektricien.
Gevaar voor brand en brandwonden
-
Het uitaatsystem kan zo heet worden dat ontvlambare stoffen erbij in brand vliegen.
-
Houd de generator tijdens gebruik ten minste 1 meter verwijderd van structuren of gebouwen en andere apparatuur.
- Sluit de generator nicht in binnen een andere structuur.
-
Houd ontvlambare stoffen uit de buurt van degenerator.
-
De knaldemper worden erg heet tijdens gelebruik, en blijft nog een tijdlang heet nadat de motor is gestopt. Raak de knaldemper Niet aan als hij heet is. Als de generator binnen worden bewaard, moet u de motor lately afkoelen voordat u hem opbergt.
-
Benzine is uiterst brandhaar en kan onder bepaalde omstandigheden ontploffen. Rook Niet waar de benzine wordenbewaard en wonneer de generator worden bijgevuld. Zorg dat er geen vuur/vonken zich op deplaats waar de generator worden bijgevuld en waar de benzine wordenbewaard. Voer het bijvullenuit in een goed geventileerde ruimte en bij gestopte motor.
-
Brandstofwalmen zijn uiterst brandbaar en{kunnen ontploffen wanneer de motor worden gestart. Als brandstof worden gemorst, moet u die wegvegen en latentroden voordat de generator worden gestart.
Andere veiligheidsinformationatie:
- Voor alle gebruik en onderhoud is persoonlijke beschermingsuitrusting vereist.
- De belasting moet binnen de waarde worden gehonden die is aangegeven op het vermogensplaatje op de generator. Door overbelasting worden de generator beschadigd of worden de levensduur bekort.
- De generator mag nicht met buitensporig hoge snelheden draaien. Gebruik bij buitensporig hoge snelheden vergroot het risico op personlijk letsel.
- Wijzig geen onderdelen die de vastgestelde snugheid konnen verhogen of verlagen.
- Gebruik alleen een verlengsnoer dat geaard is en een voldoende draaddikte heeft voor het beoogde gebruik. Een verlengsnoer of verplaatsbaar elektrisch netwerk met een draaddiameter van 1,5mm^2 mag maximaal 60 meter lang়. Bij een draaddiameter van 2,5mm^2 bedraagt de maximale lengte 100 meter.
- Het uitlaatsystem kan zo heet worden dat ontvlambare stoffen erbij in brand vliegen. Laat de motor Niet draaien in de buurt van ontvlambare stoffen. Gebruik de generator Niet in vochtige omstandigheden.
- Bewaar brandstof nicht binnenshuis en vul de generator nicht bij terwijl de motor draait.
- Dek het apparaat Niet af verwijl hij worden gebruikt.
- Gebruik de generator nooit in de buurt van ontvlambare stoffen om vergiftiging en brand tijdens gebruik te voorkomen.
- Het apparaat要去en bedrijfsnelheid bereikt hebben voordat er elektrische belasting op mag worden aangesloten. Ontkoppel de belasting voordat de generator wordt uitgeschakeld. Schakel alle apparaten die door de generator worden gevoed uit voordat u de generator zich uitzet. Het apparaat mag nicht worden aangesloten op een andere voedingsbron.
- De beveiliging gegen een elektrische schok is afhankelijk van stroomonderbrekers die special voor deze generator zijn bedoeld. Contacteer bij verrangin eenplaatsilijke handelaar en gebruik alleen stroomonderbrekers met identieke waarden en karakteristieken.
- Controller de generator voor gebruik op beschadigde leidingen, loszittende of ontbrekende klemmen, en beschadigingen aan de tank of de dop. Alle gebreten要去en voor gebruik worden verholpen.
- De installmentie en grotere reparations aan de generator mogen alleen worden uitgevoerd door special opgeleide technici. Voordat u de generator transporteert,要去 u alle brandstof aftappen om lekkage te voorkomen.
- Bewaar de generator op een goed geventileerdeplaats en met een lege brandstoftank.
COMPONENTEN (fig. 1)
BEDIENINGSPANEEL (fig. 2 en 3)
- Noteer het serienummer van de motor en het frame evenals de aankoopdatum voor als u die later nodig hebt. Vermeld de serienummers wanner u onderden bestelt en bij vragen in verband met technische kenmerken en de garantie.
Aankoopdatum:
Serienummer van motor:
Serienummer van frame:
BEDIENINGSELEMENTEN
Motorschakelaar (fig. 4)
De motor starten en stoppen.
Sleutelpositie:
O (UIT): De motor stoppen. U(Int) sunt de sleutel verwijderen en insteken.
I (AAN): De motor laten draaien na het starten.
S (START): De motor starten met de startmotor.
*EG2250A en EG2850A die alleen zijn voorzien van de schakelaar I (AAN)/O (UIT)
Startgreep (fig. 5)
Om de motor te starten, trekt u de startgreep eerst langzaam maar buiten tot u waarstand voelt, en dan trekt u hem snel aan.
OPMERKING:
Laat de startgreep voorzichtig in zijn uitgangspositie terugkomen om schade aan de startmotor te voorkomen. Laat hem Niet losschieten.
Als de generator Niet is voorzien van een 12 voltaccu voor de startmotor, of als de accu Niet voldoende capaciteit heeft om de startmotor te lately werken, dan gebruikt u de trekstarter om de motor te starten.
Brandstofkraan (fig. 6)
De brandstofkraan bevindt zich:tussen de brandstoftank en de carburator. Als de brandstofkraan in de positie "I (AAN)" staat, stroomt er brandstof van de brandstoftank aan de carburator. Draai de brandstofkraan in de positie "O (UIT)" nadat de motor is gestopt.
Chokehendel (fig. 7)
De choke worden gebruikt om een rijker brandstofmensel te leveren wanner de motor koud worden gestart. U opent en sluit de choke door de chokehendel met de hand te bedieren. Trek de chokeknop maar buiten waar de positie "GESLOTEN" om het brandstofmensel te verrijken bij een koude start.
Aardaansluiting (fig. 8)
De aardaansluiting van de generator is aangesloten op het frame, de metalen Niet-stroomvoerende delen, en de aardaansluiting van elk contact van de generator.
Voordat u de aardaansluiting gebruikt, moet u contact opnemen met een erkende elektricien, een elektrische keuringsinstantie of eenplaatselijk agentschap dat bevoegt is voor deplaatselijkke codes en regelgeving voor het beoogde gebruik van de generator.
Gelijkstroomaansluiting
De gelijkstroomaansluiting worden alleen gebruikt voor het opladen van 12 voltaccu's zoals gebruikt in auto's. De rode aansluiting is positief (+) en de zwarte aansluiting is negatif (-). Let op dat u de accu met de juiste polariteit op de gelijkstroomaansluiting van de generator aansluit (positieve accupool op rode aansluiting van generator, en negatieve accupool op zwarte aansluiting van generator).
Gelijkstroombeveiliging (fig. 9)
De gelijkstroombeveiliging schakelt het oplaadcircuit van de accu automatisch uit als het oplaadcircuit overbelast worden, als er een probleem is met de accu, of bij een verkeerde aansluiting:tussen de accu en de generator.
Waarschuwingssystem voor de olie (fig. 14)
Als er onvoldoende olie is in het carter kan de motor beschadigd worden. Het waarschuwingssystem voor de olie voorkomt dit door automatisch de motor te stoppen voordat het oliepeil in het carter onder het veiligeiveau daalt. (De motorschakelaar blijft in de positie "I (AAN)".) Als het waarschuwingssystem voor de olie in werkking treedt, gaat het waarschuwingslampje voor het oliepeil rood branden. Controller altijd het oliepeil voor elk gebruik, ongeacht dit waarschuwingssystem voor de olie.
Als de motor stocht en Niet meer herstart kan worden,要去 u eerst het oliepeil controleren voordat u möglichke andere problemen controleert.
OPMERKING:
Als er voldoende olie is in het carter, brandt het indicatielampje groen. Als er onvoldoende olie is, brandt het waarschuwingslampje voor het oliepeil rood. Voeg olie toe voordat u de generator gebruikt.
De wisselstroomonderbreker worden automatisch
uitgeschakeld bij kortsluiting of een aanzienlijke
overbelasting van de generator bij het contact. Als de
wisselstroomonderbreker automatisch is uitgeschakeld,
moet u controlleden of het apparaat correct werk et de
nominale belasting van het circuit nicht worden overschreten
voordat u de onderbreker wij inschakelt.
De wisselstroomonderbreker mag worden gebruikt om de
generator in- en uit te schakelen.
Wisselstroombeveiling (alleen EG4550A,EG5550A,EG6050A) (fig.11)
De wisselstroombeveiligingen worden automatischuitgeschakeld bij kortsluiting of een aanzienlijke overbelasting van de generator bij de 26 A 230 V. Als een wisselstroombeveiliging automatisch is uitgeschakeld, moet u controleren of het apparaat correct werkt en de nominale belasting van het circuit Niet wordt overschreden voordat u de beveiliging weein inschakelt.
GEBRUK VAN DE GENERATOR
Aansluiting op het elektrische system van gebouwen
Aansluitingen voor stand-by vermogen op het elektrische system van gebouwen要去en worden gemaaakt door een erkende elektricien. Zorg ervoor dat de voeding van de generator geisoleerd is van de voeding van het openbare net, en voldoet aan alle toepasselijkke wetten en elektrische codes. Een transferschakelaar voor isolatie van de generator van het openbare net is verkrijgbaar via een erkende dealer van Makita-generators.
WAARSCHUWING:
Als de aansluiting op het elektrische systeme van een gebouw Niet correct worden uitgevoerd, kan de elektrische stroom van de generator overslaanaar leidingen van het openbare net. Daardoor kannen onderhoudspersoneel van het openbare net en andere Personen die delen van het net tijdens een stroomuitval aanraken geelektrocuteerd worden, en de generator kan exploderen, ontbranden of brand veroorzaken wanner het openbare net worden hersteld. Vraag advies bij het nutsbedrijf of een erkende elektricien.
Aardsystem
Draagbare generators van Makita zich voorzien van een systemdaaarde die de componenten van het generatorframe verbindt met de aardaansluitingen van de wisselstroomuitgangscontacten. Omdat de systemdaaarde Niet is aangesloten op de neutrale wisselstroomdraad, vertoont de generator bij een contacttestdezelfde toestand van het aardcircuit als een thuscontact.
Wisselstroomtoepassingen
Voordat u een apparaat of stroomkabel aansluit op degenerator:
- Controller of hij in goede staat verkeert. Gebrekkige apparaten en stroomkabels können een elektrische schok veroorzaken.
- Als een apparaat abnormaal werk, vertraagt of plotseling stopt,要去 het onmiddelijk uitschakelen. Ontkoppel het apparaat en controllerer of er een probleem is met het apparaat en of de nominale belasting van de generator werd overschreden.
- Controller of de nominale elektrische waarden van het gereedschap of apparaat de specificaties van de generator Niet overschrijden. Overschrijd nooit het aangegeven maximale vermogen van de generator. Een vermogenCUSHT het nominale enhet maximale vermogen mag maximaal gedurende eén uur worden gebruikt.
OPMERKING:
Door een aanzienlijke overbelasting worden de stroomonderbreker uitgeschakeld. Als de generator langer dan de toegestane tijsdlimiet maximaal worden belast of een Klein beetje worden overbelast, treedt de stroomonderbreker of stroombeveiliging wellicht nicht in werkung, maar worden de levensduur van de generator wel verkort. Beperk bedrijf op het maximale vermogen tot maximaal een uur. Het maximale vermogen is als volgt: EG2250A: 2,2 kW
EG2850A: 2,8 kW
EG4550A: 4,5 kW
EG5550A: 5,5 kW
EG6050A: 6,0 kW
Bij continu bedrijf mag het nominale vermogen nicht worden overschreden. Het nominale vermogen is als volgt:
EG2250A: 2,0 kW
EG2850A: 2,6 kW
EG4550A: 4.0 kW
EG5550A: 5,0 kW
EG6050A: 5,5 kW
Houd waar bij rekening met het totale vermogen (VA) van alle apparaten tezamen die op de generator zijn aangesloten. Informatie over de nominale waarden van apparaten en gereedschappen worden gewoonlijk vermeld bij het modelnummer of seriennummer.
Gebruik met wisselstroom (fig. 12)
- Start de motor.
- Schakel de wisselstroomonderbreker in.
- Sluit het apparaat aan.
OPMERKING:
Voordat u een apparaat op de generator aansluit, moet u controleren of het in goede staat verkeert. Als een apparaat abnormaal werk, vertraagt of plotseling stopt,要去 u onmiddelijk de contactschakelaar uitzetten.
Ontkoppel daarna het apparaat en controllerer het op tekenen die op een storing wijzen.
De meeste gemotoriseerde apparaten vereisen bij het starten meer dan het nominale vermogen.
Overschrijdt nicht de aangegeven stroomlimiet voor elk contact. Als de wisselstroomonderbreker of -beveiliging door overbelasting wordenuitgeschakeld, moet u de elektrische belasting van het circuit verminderen, enkele minutes wachten, enervolgens de onderbreker of de beveiliging resetten.
Gebruik met gelijkstroom
De gelijkstroomaansluiting worden alleen gebruikt voor het opladen van 12 voltaccu's zoals gebruikt in auto's.
De accuopladkabels aansluten:
- Voordat u de accuplaadkabels op een accu in een auto aansluit, moet u de aardkabel van de accu losmaken van de negative (-) occupool.
WAARSCHUWING:
De accu geeft explosieve gassen af. Houd vonden, vuur en sigaretten op een afstand. Zorg voor afdoende ventilatie bij het opladen en gebruik van accu's.
WAARSCHUWING: In accu's, aansluitklemmen en verwante onderdelen worden loed en loden componenten gebruikt. Was altijd uw handen nadat u met dergelijk onderdelen hebt gewerkt.
- Sluit de positieve (+) accukabel aan op de positieve (+) occupool.
- Sluit het andere uiteinde van de positieve (+) accukabel aan op de positieve (+) aansluiting van degenerator.
-
Sluit de negatieve (-) accukabel aan op de negatieve (-) occupool.
-
Sluit het andere uiteinde van de negatieve (-) accukabel aan op de negatieve (-) aansluiting van de generator.
- Start de generator.
OPMERKING:
Start het voertuig Niet wonneer de oplaadkabel is aangesloten en de generator draait. Daardoor konnen het voertuig en de generator worden beschadigd.
De gelijkstroombeveiliging treedt in werkung (de drukknop steckt maar buiten) als het gelijkstroomcircuit worden overbelast, als de accu bovenmatig veel stroom trekt, of als er een probleem is met de bedrading. Wacht in dat geval enkele minuten voordat u de circuitbeveiliging wee induwt om het bedrijf te hervatten. Als de gelijkstroombeveiliging opnieuw in werkung treedt, moet u het opladen onderbreken en contact opnemen met een erkende dealer van Makita-generators.
De accukabels ontkoppelen:
- Stop de motor.
- Ontkoppel de negatieve (-) accukabel van de negatieve (-) aansluiting van de generator.
- Ontkoppel het andere uiteinde van de negatieve (-) accukabel van de negatieve (-) occupool.
- Ontkoppel de positieve (+) accukabel van de positieve (+) aansluiting van de generator.
- Ontkoppel het andere uiteinde van de positieve (+) accukabel van de positieve (+) occupool.
- Sluit de aardkabel van de accu terug aan op de negatieve (-) occupool.
Gebruik op große hoogte
Op grote hoogte is het standardlucht-brandstofmengsel van de carburator te rijk, en nemen de prestaties af en het brandstofverbruik toe. Een zeer rijk mensel kan de bougie aantasten en het starten bemoeilijken. Langdurig gezruik op een andere hoogte dan waarvoor de motor is goedgekeurd, kan leiden tot hogere emissiewaarden. Het motorvermögen neemt af met onceveeer 3,5% voor elke 300 meter die u stijgt, zichs met een aangepaste carburator. Als de carburator Niet is aangepast, is de invloed van de hoogte op het vermogen zichs nog groter. De prestaties op grote hoogte kutnen worden verbeterd door bepaalde aanpassingen aan de carburator. Als de generator altijd op een hoogte boven 1500 meter za worden gebruikt, kan uw dealer de carburator aanpassen. Als de motor met een aangepaste carburator op grote hoogte worden gebruikt, voldoet hij gedurende+zijn hele levensduur aan de emissievoorschriften.
OPMERKING:
Als de carburator is aangepast voor bedrijf op groote hoogte, is het lucht-brandstofmengsel te laag bij gebruik op lage hoogte. Door gebruik met een aangepaste carburator op een hoogte onder 1500 meter kan de motor oververhitten en ernstig beschadigd worden. Laat voor gebruik op lage hoogte uw dealer de carburator terugzetten maar de oorspronkelijke fabrieksinstelling.
CONTROLES VOOR BEDRIJF
De motorolie controleren (fig. 13)
Controleer vór elk gebruik het oliepeil; waar bij moet de motor uit staan en de generator op een stabel en vlak oppervlak staan.
Gebruik olie voor viertaktmotoren die voldoet aan (of beter is dan) API-klasse SJ of hoger (of equivalent). Controller het API-etiket op de olieverpakking en vergewis u ervan dat de klassse SJ of hoger (of equivalent) worden vermeld.
- Verwijder de dop/peilstok van de olievulopening en veeg de peilstok schoon.
- Steek de peilstok in de vulhals en controller het oliepeil. Schroef de dop van de vulopening Niet vast.
- Als de olie laag staat, vult u die bij tot aan de bovengrens van de vulhals. Gebruik alleen de aanbevolen soort olie.
De brandstof controleren (fig. 14)
Controleer de brandstofmeter bij gestopte motor. Vul de brandstoffank bij als er weinig brandstof is.
WAARSCHUWING:
Benzine is uiterst ontvlambaar en explosief.
De omgang met brandstof kan leiden tot brandwonden of zwaar persoonlijk letsel
- Stop de motor en houd把它, vonden en vuur op een afstand.
Vul de brandstof alleen buiten bij.
- Veeg gemorste vloeistof onmiddelijk weg.
Voer het bijvullenuit in een goed geventileerde ruimte en bij gestopte motor. Laat de motor eerst afkoelen als hij draaide. Wees voorzichtig bij het bijvullen en mors geen brandstof. Vul Niet zoveel bij dat de marketing voor het maximale niveau worden overschreten.
Vul de motor nooit bij in een gebouw waar benzinewalmen in contact konnen komen met vuur of vonden. Houd benzine uit de buurt van apparaten met controleampjes, barbecues, elektrische apparaten, machinegeereedschap, e.d.
Gemorste brandstof kan brand en milieuverontreiniging veroorzaken. Veeg gemorste vloeistof onmiddelijk weg.
OPMERKING:
Let op dat er geen brandstof worden gemorst bij het tanken waar dat de brandstof de verf en het plastic kan aantasten. Schade die is veroorzaakt door gemorste brandstof worden nicht gedekt door de garantie.
Plaats na het tanken de tankdop stevig terug.
Aanbevolen brandstoffen
De motor is goedgekeurd voor bedrijf met gewone loodvrije benzine met een octaangehalte van 86 of hoger. Gebruik nooit oude of verruilde benzine of een oliebenzinemengsel. Zorg dat er geen vuil of water in de brandstoffank verechtkomt.
Gewone loodvrije benzine met hinter dan 10 volumeprocent ethanol (E10) of 5 volumeprocent methanol kan worden gezruikt. Bovendien moet de methanol bijkomende oplosmiddelen en corrosieremmers bevatten.
Als de brandstof meer ethanol of methanol bevat dan de bovenvermelde waarde, kuren er start- en prestatieproblemen optreden. De metalen, rubberen en
plastic onderdelen van het brandstofsystemen können ook beschadigd worden.
Motorschade of prestatieproblemen als gevolg van het gebruik van brandstof met een hoger ethanol- of methanolgehalte dan hierboven is aangegeven, worden Niet gedekt door de garantie.
Veiligheidshalte mag de generator Niet worden gebrukt in een gesloten ruimte zoals in een garage. De uitlaatgassen van de generator bevatten koolmonoxide, een giftig gas dat in een gesloten ruimte snel een gevaarlijke concentratie aanneemt en bewusteloosheid en overlijden kan verroorzaken.
WAARSCHUWING:
De uitlaatgassen van de generator bevatten koolmonoxide, een giftig gas dat in een gesloten ruimte een gevaarlijke concentratie kan bereiken. Inademen van koolmonoxide kan iemand bewusteloos make n en dodelijk zijn.
Laat de generator nooit draaien in een gesloten of gedeeltelijk gesloten omgeving waarin möglichk mensen aanwezigহn.
Om brand te voorkomen moet de generatorijdens gebruik ten minste 1 meter verwijderd blijven van gebouwen en andere structuren. Houd ontvlambare voorwerpen uit de buurt van de generator.
OPMERKING:
Gebruik de generator Niet op een afstand van minder dan 1 meter van een gebouw of ander voorwerp. Daardoor kan de generator oververhit en/of beschadigd raken. Om voldoende koeling te garanderen, moet ten minste 1 meter ruimte vrij blijven boven en rond de generator. Raadpleeg het gedeelte "GEBRUIK MET WISSELSTROOM" en "GEBRUIK MET GELIJKSTROOM" in deze handleiding voor informatatie over het aansluiten van de generator.
- Voer de CONTROLES VOOR BEDRIJFuit.
- Controller of de wisselstroomonderbreker in de positie "O (UIT)" staat. De generator kan wellicht moeilijk gestart worden als een belasting is aangesloten.
- Draai de brandstofkraan in de positie "I (AAN)".
- Zet de motorschakelaar in de positie "I (AAN)".
- Trek de startgrep eerst langzaam waar buiten tot u wonderstand voelt, en trek hem dan snel aan.
OPMERKING:
Laat de startgreep voorzichtig in zijn uitgangspositie terugkomen om schade aan de startmotor te voorkomen. Laat hem Niet losschieten.
Met de elektrische startmotor:
- Sluit de accukabels aan op de generator.
- Draai de motorschakelaar in de positie "S (START)" en houd hem waar 5 seconden vast of totdat de motor start.
OPMERKING:
- De motor kan beschadigd worden als de startmotor langer dan 5 seconden worden gebruikt. Als de motor niet wil starten, maar u de schakelaar los en wacht u 10 seconden voordat u de startmotor opnieuw gebruikt.
- Als de startmotor na eenijdje vertraagt,要去 de accu worden opgeladen.
Als de motor is gestart,That u de motorschakelaar terugkeren maar de positie "I (AAN)"
Als u de choke met de hand had gesloten, duwt u hem in de positie "OPEN" wonneer de motor opwarmt.
De motor stoppen
In een noodgeval:
Om de motor in een noodgeval te stoppen, zet u de motorschakelaar in de positie "O (UIT)".
Bij normal gebruik:
- Zet de wisselstroomonderbreker in de positie "O (UIT)".
Ontkoppel de gelijkstroomoplaadkabels van de accu. - Zet de motorschakelaar in de positie "O (UIT)".
- Draai de brandstofkraan in de positie "O (UIT)".
ONDERHOUD
Het belang van onderhoud
Goed onderhoud is essentieel voor een veilige, zuinige en probleemloze werkung van de generator. Zo vermindert u ook de luchtverontreiniging.
WAARSCHUWING:
Als u gebrekig onderhoud pleegt of een probleem Niet verhelpt voor gebruik, kan een defect ontstaan met möglich zwaar persoonlijk letsel of een dodelijk ongeval tot gezolg.
Volg als je aanbevelingen voor inspectie en onderhoud en deijdscHEMA's die in deze handleiding worden gegeven.
Op de volgende paging's vindt u een onderhoudsschema, procedures voor routine-inspectie en eenvoudige onderhoud met elementair handgereedschap die u要去 volgen voor een goede zorg van de generator. Andere onderhoudstaken die ingewikkelder zich of waarvoor speciaal gereedschap is vereist, worden het besteuitgevoerd door een vakman; normalaal gesproken worden die uitgevoerd door een Makita-technicus of een andere erkende vakman.
Het onderhoudsschema in deze handleiding is gebaseerd op normale bedrijfscondities. Als de generator worden gebruikt onder veeleisende omstandigheden (zoals onder voortdurende zware belasting of bij hoge temperaturen) of in buitengewoon vochtige of stoffige omstandigheden, moet u contact opnemen met uw dealer voor advies over uw specifieke gebruikssituatie.
Onderhoud, verranging en reparatie van het emissieregelsystem en systemen mogen worden UITgevoerd door een gewone persoon of reparatiezaak voor Niet-wegmotoren, als onderdelen worden gebruikt die voldoen aan de EPA-normen.
Veiligheid bij het onderhoud
Hieronder volgen enkele belangrijke veiligheidsmaatregelen. Het is darüber nicht möglichk om hier alle risico's te noemen die kuren voorkomen bij onderhoudswerkzaamheden. Onthoud waarom dat u alleen zich kunt beslissen of u een bepaalde taak wel of nieduitvoert.
WAARSCHUWING:
Als u de onderhoudsvoorschriften en voorzorgsmaatregelen Niet goed opvolgt, kut u zwaar persoonlijk letsel of een dodelijk ongeval perooorzaken.
Volg altijd de procedures en voorzorgsmaatregelen in de handleiding.
Veiligheidsmaatregelen
-
Vergewis u ervan dat de motor is uitgeschakeld voordat u enig onderhoud of reparatie begint. Zo sluit u enkele risico's uit:
-
Koolmonoxidevergifting door uitlaatgassen.
Gebruik het apparaat buiten en uit de buurt van vensters en deuren.
- Verbranding door hete onderdelen.
Laat de motor en het uitlaatsystem afkoelen voordat u ze aanraakt.
- Letsel door bewegende delen.
Laat de motor alleen draaien als u uitdukkelijk waarom gesvaagd worden.
- Lees de instructies voordat u de generator bedient, en zorg ervoor dat u de instructies begrijpt en over de vereiste kennis en gereedschappen beschikt.
- Wees voorzichtig wonneer u werk in de buurt van benzine om het risico op brand of een ontploffing te verminderen. Reinig onderdelen uitsluitend met een Niet-ontvlambaar oplosmiddel. Gebruik geen benzine. Houd sigaretten, vonden en vuur op een afstand van alle onderdelen die met de brandstof te makeen hebben. Onthoud dat uw dealer de generator het Beste kent en over alle middelen beschikt om hem te onderhoven en te repareren.
Voor de Beste kwaliteit en betrouwbaarheid mag u bij reparatie en verranging alleen neuewe, originele onderdelen van Makita of equivalent gebruiken.
Onderhoudsschema
| REGELMATIG ONDERHOUD *3 | Elk gebruik | Eerste maand of 20 ur | Elke 3 maanden of 50 ur | Elke 6 maanden of 100 ur | Elk一年多 of 300 ur | |
| ONDERHOUDSPUNTEN Voer deze uit na de aangegevenijd of bedrijfsuren, naargelang welke eerst kommt. | ||||||
| Motorolie Peil controleren | ○ | |||||
| Vervangen | ○ | ○ | ||||
| Luchtreiniger Controleren | ○ | |||||
| Reinigen | ○*1 | |||||
| Sedimentbeker Reinigen | ○ | |||||
| Bougie Controleren en bijstellen | ○ | |||||
| Vervangen | ○ | |||||
| Vonkenvanger Reinigen | ○ | ○*2 | ||||
| Stationair draaien Controleren en bijstellen | ||||||
| Klepspeling Controleren en bijstellen | ○*2 | |||||
| Verbrandingskam Reinigen er | Na elke 500 ur*2 | |||||
| Brandstoffank en Reinigen filter | ○*2 | |||||
| Brandstofflang Controleren Elke 2aar (vervangen indien nodig) | ||||||
1: Controller de motor vaker wanner de generator worden gebrukt in een stoffige, vuile of veeleisende omgeving.
2: Tenzij de eigenaar beschikt over het juiste gereedschap en de nodige technische kennis, moet onderhoud van dit onderdeel worden uitgevoerd door een erkende dealer van Makita-generators. Zie de Makita-winkelhandleiding.
*3: Voor commercieel gebruik要去 het aantal bedrijfsuren worden bijgehonden om het juiste onderhoudsinterval te bepalen.
Als het onderhoudsschemia nicht worden gevolgd, kannen er defecten optreden die buiten de garantie vallen.
De olie verrangen (fig. 15)
Tap de olie af terwijl de motor nog warm is zodat u die sneller volledig kurz aftappen.
- Vang de olie onder de motor op in een geschikte houder.
- Tap de olie af door de olieaftapplug, de afrdichring en de dop/peilstok van de olievulopening te verwijderen.
- Plaats de olieaatapplug en een neue afdichstring terug, en zet de dop stevig vast.
- Vul bij met de aanbevolen soort olie en controllerer het oliepeil.
Was uw handen met zeep en water nadat u met gebruekte olie hebt gewerkt.
OPMERKING:
Onjuiste verwijdering van gebruekte motorolie kan schadelijk zijn voor het milieu. Voordat u olie verrangt, moet u controlleren of u de olie op de juiste wijze kunt verwijdenen. Verwijder hem Niet in een vuilnisbak, spoel hem Niet door de goot en dump hem Niet op de grond. U kunt meer informatie over de juiste verwijdering krijgen bij uwplaatselijkste instantie voor zone- en milieuvoorschriften.
Onderhoud van de luchtreiniger (fig. 16 & 17)
Als de luchtreiniger vuil is, worden de luchtstroomaar de carburator verminderd. Reinig de luchtreiniger regelmatig om een gebrekkige werkung van de carburator te voorkomen. Reinig vaker als de generator in buitengewoon stoffige omstandigheden worden gezruikt.
OPMERKING:
Als de motor draaat zonder luchtfilter of met een beschadigd of verkeerd geplaatst luchtfilter, zal er vuil in de motor komen en verslijt de motor sneller. Dit soort schade worden nicht gedekt door de beperkte aansprakelijkheid van de distributeur.
- Verwijder de knop, haak de twee klemmen van de afdekking van de luchtreiniger los, en verwijder de afdekking en het element.
- Was het luchtreinigerelement met een oplossing van warm water en een huishoudelijk afwasmiddel en spoel hem grondig af, of was hem met een oplosmiddel dat Niet ontvlambaar is of een hoog ontvlammingspunt heeft. Laat het luchtreinigerelement daarna volledig drogen.
-
Dompel het luchtreinigerelement in zuivere motorolie en wring de overtollige olie eruit. Als er teveel olie hinterblijft in het luchtreinigerelement, rookit de motor bij het opstarten.
-
Plaats het luchtreinigerelement en de afdekking terug op hun plaats.
De brandstofsedimentbeker reinigen
De sedimentbeker voorkomt dat eventuele vuil of water in de brandstoftank in de carburatorterechtkomt. Reinig de sedimentbeker als de motor gedurende langere tijd nicht hebelt gewerkt.
- Draai de brandstofkraan in de positie "O (UIT)". Verwijder de sedimentbeker, de O-ring en het filter.
- Reinig de sedimentbeker en het filter met een Nietontvlambaar oplosmiddel of een oplosmiddel met een hoog ontvlammingspunt.
- Plaats het filter, een neue O-ring en de sedimentbeker terug.
- Draai de brandstofkraan in de positie "I (AAN)" en controllerer of er geen lekken zich.
Onderhoud van de bougie (fig. 18 & 19)
U hebt een bougiesleutel (in de winkel verkrijgbaar) nodig om de bougie bij nazicht los te draaien.
De bougie moet de juiste vonkafstand hebben en schoon zich zonder afzettingen, anders zal de motor nicht correct draaien.
OPMERKING:
Door gebruik van een verkeerde bougie kan de motor worden beschadigd.
Laat de motor na gebruik afkoelen voordat u de bougie inspecteert.
- Verwijder de bougiedop.
- Verwijder eventuele aanwezig vuil rond de basis van de bougie.
- Verwijder de bougie met een bougiesleutel.
- Controller de bougie op het oog. Stop het gebruik als de isolator gebarsten of vuil is of als er stukjes uit+zijn.
5.Meet de elektrodenafstand van de bougie met een draadvoelmaat. Pas de opening indien nodig aan door de zijelektrode voorzichtig bij te buigen. De afstand van de opening要去en:0,7-0,8 mm - Controller of de affdichtring van de bougie in goede staat verkeert, en draai de bougie met de hand in om te voorkomen dat hij verkeerd worden ingedraaid.
-
Nadat de bougie op+zijn plaats zit, draait u hem met een bougiesleutel vast om de sluitring aan te drukken.
-
Als u een neue bougieplaatst, moet u hem nadat hij op+zijn plaats zit nog een 1/2 slag aandraaien om de sluitring aan te drukken. Als u een gebruikte bougie terugplaatst, moet u hem nadat hij op+zijn plaats zit nog een 1/8 tot 1/4 slag aandraaien om de sluitring aan te drukken.
OPMERKING:
Als de bougie loszit, kan hij oververhit raken en de motor beschadigen.
Als de bougie te hard wordt aangedraaid, kan de schroefdraad in de cilinderkop beschadigd worden.
Onderhoud van de vonkenvanger (verschillend per land) (fig. 20)
De knaldemper is erg heet wanner de generator werkt of gewerkt hierft. Laat hem afkoelen voordat u de vonkenvanger reinigt.
De vonkenvanger moet elke 100 uur nagekeken worden om te zorgen dat hij blijft functioneren zoals bedoeld.
- Draai de schroef bij de uitlaatopening van de knaldemper los, en verwijder de vonkenvanger.
- Verwijder met een borstel koolstofresten van het vonkenschem. De vonkenvanger mag geen beschadigingen of scheuren vertonen. Inspecteer hem en verrang hem als hij beschadigd is.
- Plaats de vonkenvangertering in de omgeekerde volgorde.
BEWAREN
Voorbereiding voor opslag
Goede opslagomstandigheden zijn essentieel om te zorgen dat de generator goed blijft werken en er goed blijft uitzien. De volgende punten helpen om te voorkomen dat roest en corrosie de prestaties en het uiterlijk aantasten, en zorgen ervoor dat de motor gemakkelijker gestart kan worden.
Reinigen
Veeg de generator af met een vochtige doek en LAST hem volledig drogen. Verf beschadigde verpflekken bij en coat andere oppervlakken die vatbaar zich voor roest met een dunne laag olie.
Brandstof
OPMERKING:
Brandstoffen können verslechteren en snel oxideren, afhankelijk van het gebied waarin de apparatuur worden gebruikt. Brandstof kan in minder dan 30 dagen verslechteren en oxideren en zo de carburator en/of het brandstofsystemechemachaden. Neem contact op met uw dealer om de Beste opslagplaats te selecteren.
Benzine oxideert en verslechtertijdens opslag. Oude benzine bemoeilijk het opstarten en LAST aanslag achefter waardoor het brandstofsystemeik kan verstoppen. Als de brandstof in de generatorijdens opslag verslechtert, moeten de carburator en andere onderdelen van het brandstofsystemeik wellicht nagekeken of verrangen worden.
Hoe lang benzine in de brandstoftank en de carburator mag blijven voordat er problemen ontstaan bij de werkung, is afhankelijk van factoren zoals het brandstofmengsel, de opslagtemperatuur, en of de tank gedeeltek of helemaal vol is. De lustcht in een gedeeltek lege tank tast de brandstofkwaliteit aan. Door opslag bij hoch temperatuur verslechtert de brandstof sneller. Kwaliteitsproblemen+kennen ontstaan binnen enkele maanden of minder als de benzine Niet vers was toen de tank werd gezuld.
Schade aan het brandstofsysteme of problemen met de motorprestaties door onachtzaamheid bij de opslag worden Niet gedekt door de beperkte aansprakelijkheid van de distributeur.
U kurz de opslagduur van benzine verlengen door een geschikte benzinestabilisator toe te voegen. Of u kurz de carburator, de sedimentbeker (indien van toepassing) en/
of de brandstoffank aftappen om kwaliteitsverlies van de brandstof te voorkomen.
Voer onderhouduit volgens onderstaande tabel:
| OPSLAGDUUR | AANBEVOLEN ONDERHOUDSPROCEDURES OM HANDMATIG STARTEN TE VOORKOMEN |
| Minder dan 1 maand Geen voorbereiding vereist. | |
| 1 tot 2 maanden Vul met verse benzine en voeg benzinestabilisator* toe. | |
| 2 maanden tot 1aar | Vul met verse benzine en voeg benzinestabilisator* toe.Tap de vlotterkamer van de carburator en de brandstofsedimentbeker af. |
| 1aar of langer | Vul met verse benzine en voeg benzinestabilisator* toe.Tap de vlotterkamer van de carburator en de brandstofsedimentbeker af.Verwijder de bougie en doe een theelepel motorolie in de cilinder. Draai de motor langzaam met de trekstarter om de olie rond te pompen. Plaats daarna de bougie terug.Vervang de motorolie.Als u de generator uit de opslag haalt, moet u vóró het starten de brandstof die er noginzit aftappen in een geschikte opvangbak, en verse benzine tanken. |
| *Gebruik een benzinstabilisator die special bedoeld is om de opslagduur te verlungen.Volg de aanwijzingen van de fabrikant.Neem contact op met een erkende dealer van Makita-generators voor aanbevelingen voor de stabilisator. | |
De brandstoftank en de carburator legen (fig. 21)
WAARSCHUWING:
Benzine is uiterst ontvlambaar en explosief.
De omgang met brandstof kan leiden tot brandwonden of zwaar persoonlijk letsel.
- Stop de motor en houd把它, vonden op een afstand.
-
Behandel brandstof alleen buitenshuis.
Veeg gemorste vloeistof onmiddelijk weg. -
Draai de aftapschroef los en LAST de carburator leeglopen. Tap de benzine af in een geschikte opvangbak.
- Plaats een geschikte benzinehouser onder de sedimentbeker, en gebruik een trechter om morsen van de brandstof te voorkomen.
- Verwijder de sedimentbeker, en draaiervolgens de brandstofkraan in de positie "I (AAN)".
- Laat de brandstof volledig weglopen, enplaats daarna de sedimentbeker opnieuw.
Motorolie (fig. 22)
- Vervang de motorolie.
- Verwijder de bougie.
- Giet een theelepel (5 - 10 cc) zuivere motorolie in de cilinder.
- Trek de startgreep enkele keren uit om de olie in de cilinder rond te pompen.
- Plaats de bougie terug.
- Trek de startgreep langzaam maar buiten tot u waarstand voelt. De zuiger gaat nu op de compressieslag omhoog, en de inlaat- enuitkaatkleppen worden gesloten. Door de motor in deze positie teplaatsen, worden hij better beschermd gegen interne corrosie. Laat de startgreep voorzichtig terugkeren in zijn uitgangspositie.
Maatregelen voor opslag
Als de generator met een gemulde brandstoffank en carburator worden opgeslagen, is het belangrijk dat u het risico op ontbranding van brandstofdampen beperkt. Kies een goed geventileerde opslagruimte ver UIT de buurt van een fornuis, waterverwarmingstoestel, droogautomaat of enig ander apparaat dat met vuur of但它 werk. Vermijd ookplaatsen met een elektromotor die vonden kan produceren of waar motorgereedschap worden gezruikt.
Omdat een hoge vochtigkeit roest en corrosie versnelt, moet u opslagplaatsen met een hoge vochtigkeit zoveel möglichk vermijden.
Behalve wonneer alle brandstof uit de brandstoffank is verwijderd,That u de brandstoffkraan in de positie "O (UIT)" om de kans op lekkage te beperken.
Plaats de generator op een stabel en vlak oppervlak. Als hij helt kan brandstof olie gaan lekken.
Nadat de motor en het uitlaatsystemezem afgekoeld, dekt u de generator af om hem gegen stof te beschermen. Als de motor of het uitlaatsystemeem heet zich, kuren ze bepaalde materialen lately ontbranden of smelten.
Gebruik geen plastic zeil als bescherming gegen stof. Een ondoorlaatbare afdekking houdt ook vocht vast rond de generator, waardoor roest en corrosie sneller optreten.
Uit de opslag halen
Controller de generator Zoals worden beschreiben in het gedeelte "CONTROLES VOOR BEDRIJF" in deze handledig.
Vul de tank met verse benzine als hij voor opslag was geleegd. Als de benzine in een houder worden bewaard, moet u zich ervan vergewissen dat de benzine hebemaal vers is. Benzine oxideert en verslechtert in de loop van de tijd, en als u geoxideerde en/of slecht geworden olie gebruikt, worden het opstarten bemoeilijkt.
Merk op dat het normalaal is dat de motor bij het starten even rookit als de cilinder voor de opslag met een laagje olie was ingesmeerd.
TRANSPORT (fig. 23)
Als u de generator wilt Transporteren, moet u eerst de motorschakelaar en de brandstofkraan uitzetten. Houd de generator stabel en vlak om morsen van de brandstof te vermijden. Brandstofdampen en gemorste brandstof konnen ontbranden.
WAARSCHUWING:
Als u de motor of het uitlaatsystem aanraakt wanner ze heet+zijn, kunt u ernstige brandwonden oplopen of brand veroorzaken. Laat de motor afkoelen voordat u de generator transporteert of opbergt.
Let op dat u de generator Niet LAST vallen en ergens gegen stoot als u hem verplaatst. Plaats geen zware voorwerpen op de generator.
Als de generator op een voertuig worden getransporteerd, moet u het frame vastzetten Zoals worden getoond.
PROBLEM OPLOSSEN
| Controller of er nog brandstof is in de tank. | ← → | Als de brandstoffank leeg is, vult u hem bij. |
| Controller het oliepeil. | ← → | Als het peil laag is, vult u olie bij; gelebruik alleen de aanbevolen soort. |
| Controller de bougie. | ← → | Als hij in slechte staat verkeert, stelt u de opening bij en droogt u hem. Vervang hem indien nodig. |
| Controller of de brandstof de carburator bereikt. | ← → | Als dat nicht zo is, reinigt u de brandstofsedimentbeker. |
Als de motor nicht wil starten, moet u de generator lately nakijken bij een erkende dealer van Makita-generators.
Als er geen elektriciteit staat op de wisselstroomcontacten:
| Controller of de wisselstroomond erbreker in de positie "I (AAN)" staat. | ← → | Als dat nicht zo is, schakelt u de wisselstroomonderbreker in. |
| Controller het elektrische apparaat of de uitrusting op defecten. | ← → | Als er geen gebreken zijn, moet u de generator lately nakijken bij een erkende dealer van Makita-generators. Als er defecten zijn: - Vervang het elektrische apparaat of de uitrusting. - Breng het elektrische apparaat of de uitrusting maar een vakhandel voor reparatie. |
Het emissieregelsysteme
Emissiebronnen
Bij het verbrandingsproces in de motor komen koolmonoxide, stiktstoffiden en koolwaterstoffen vrij.
Regeling van de afgithe van koolwaterstoffen en stiktstoffoxidien is uiterst belangrijk, omdat deze stoffen onder bepaalde omstandigheden onder invloed van zonlicht reageren en fotochemische smog vormen.
Koolmonoxide reageert nicht op bezelfde wijze maar is giftig.
Makita past de aangewezen lustch-brandstofverhouding en andere emissieregelsystemen toe om de afgithe van koolmonoxide, stikstofoxidien en koolwaterstoffen te beperken.
Bovendien zijn brandstofsystemen van Makita voorzien van componenten en regeltechnologie om de afgithe van dampen te beperken.
Onbevoegde demontage en wijzigingen
Als het emissieregelsysteme door onbevoegden worden gedemonteerd of gewijzigd, kan het emissieniveau het wettelijk togetestane niveau overschrijden. Onbevoegde handelingen zijn onder meer:
- Verwijderen of wijzigen van enig onderdeel van de inlaat, het brandstof- of het uitlaatsystem.
- Het koppel- of snugheidsaanpassingsystem wijzigen of overbruggen om de motor buiten de ontwerpparameters te konnen lately werken.
Problemen die het emissieniveau konnen aantasten
Als u een van de volgende symptomen opmerkt, moet u de motor lately nakijken en repareren door uw dealer.
- Moeilijk starten of stilvallen na het starten.
- Onregelmatig stationair draaien.
- Verkeerde ontsteking of oncecontroleerde verbranding onder belasting.
- Naverbranding (backfiring).
Zwarte uitylaatrook of een hoog brandstofverbruik.
Vervangingsonderdelen
Het emissieregelsystem op de Makita-motor is ontworpen, gebouwd en goedgekeurd overeenkomstig de toepasselijkke emissiewetgeving. Daarom is het raadzaam om bij alle onderhoud alleen oorspronkelijke onderdelen van Makita te gebruiken. Vervangingsonderdelen van de fabrikant zich betrouwbaar odomat ze zich gemaatk volgensdezelfde normen als de oorspronkelijke onderdelen. Door gebruik van vervangingsonderdelen die verschillen van het oorspronkelijke ontwerp en de oorspronkelijke kwaliteit kan de efectiviteit van het emissieregelsystem afnemen.
Merk op dat fabrikanten van aftermarket-onderdelen ervoor verantwoordelijk zijn dat het betreffende onderdeel de emissiekenmerken Niet negatief beinvloedt. De fabrikant of constructeur die het onderdeel namaakt,要去 aantonen dat de motor ook met gebruik van dat onderdeel nog voldoet aan de emissieregelgeving.
Onderhoud
Volg het onderhoudsschema. Onthoud dat dit schema is gebaseerd op de veronderstelling dat de machine worden gezruikt voor het beoogde doel. Als de machine langdurig
onder hoge belasting of bij hoge temperatuur worden gebruikt, of in buitengewoon vochtige of stoffige omstandigheden, moet hij vaker nagekeken en onderhonden worden.
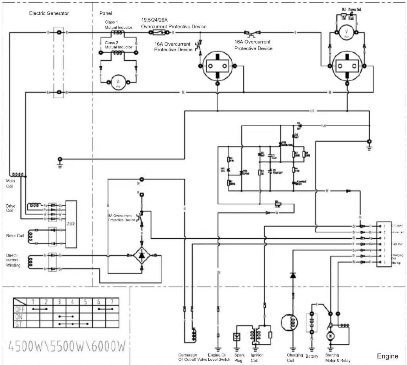
BEDRADINGSSCHEMA

Opmerking: De bedrading van de EG2250A en EG2850A is gewiek.

Opmerking: De bedrading van de EG4550A, EG5550A en EG6050A is gewiek.
SPECIFICATIONS
| MODEL EG2250A EG2850A EG4550A EG5550A EG6050A | ||||||
| Generator | Type Borstel, 2 polen, enkele fase | |||||
| Spanningsregeling AVR-type | ||||||
| WisselstroomuitgangNominate spanning - V-HzFrequentie | 230 - 50 | |||||
| Nominate stroomsterkte A 8,7 11,3 17,4 | 21,7 24 | |||||
| Nominaal uitgangsvermögen VA (W) | 2.000 | 2.600 | 4.000 | 5.000 | 5.500 | |
| Maximaal uitgangsvermögen VA (W) | 2.200 | 2.800 | 4.500 | 5.500 | 6.000 | |
| Nominate vermogensfactor | 1,0 | |||||
| Type beveiliging | Stroomonderbreker | |||||
| GelijkestroomuitgangNominate spanning V | 12 | |||||
| Nominate stroomsterkte A | 8,3 | |||||
| Type beveiliging | Stroomonderbreker | |||||
| Motor | Model | 170F | 190F | |||
| Type | OHV, viertakt, één cilinder | |||||
| Cylinderinhoud ml | 210 | 420 | ||||
| Brandstof | Loodvrije autobenzine | |||||
| Inhoud brandstoftank (vol) liter | 15 | 25 | ||||
| Inhoud brandstoftank (gereguleerd brandstofvolume) liter | 10 | 20 | ||||
| Capaciteit motorolie liter | 0,6 | 1,1 | ||||
| Bougie | Champion RN9YC | |||||
| Startsystem | Trekstarter | Elektrische starter / Trekstarter | ||||
| Afmetingen | Lengte mm | 600 | 680 | |||
| Breedte mm | 442 | 550 | ||||
| Hoogte mm | 450 | 550 | ||||
| Geluid(volgens 2000/14/EC) | Geluidsdrukniveau dB (A) | 75 (onzekerheid K=3) | ||||
| Geluidsvermogenniveau dB (A) | 95 (onzekerheid K=3) | |||||
| Nettogewicht | kg | 42 | 45 | 80 | 83 | 85 |
| BrutogewichtGewicht volgens EPTA-procedure 01/2003 | kg | 49,8 52,8 | 95,5 98,5 | 100,5 | ||
MONTAGE
Het belang van goede montage
Goede montage is essentieel voor de verilgheid van de operatoren de betrouwbaarheid van de machine. Een fouf of onoplettendheid door de persono die het apparaat monteert of onderhoudt, kan gemakkelijk leiden tot gebrekkige werkung, schade aan de machine of verwonding van de operator.
WAARSCHUWING:
Gebrekkige montage kan leiden tot een onveiligie situatie met möglich zwaar persoonlijk letsel of een dodelijk onceval tot gevolg.
Volg de procedures en Voorzorgsmaatregelen in de montagevoorschriften nauwgezet op.
Hieronder volgen enkele belangrijke veiligheidsmaatregelen.
Het isECHTERNietmogelijkomhierallerisico'ste noemendie kunnen voorkomen bij montagewerkzaamheden.
Onthoud waarom dat u alleen zich kunt beslissen of u een bepaalde taak wel of Niet UITvoert.
WAARSCHUWING:
Als u de voorschriften en voorzorgsmaatregelen Niet goed opvolgt,kest u zwaar persoonlijk letsel of een dodelijk ongeval veroorzaken.
Volg de procedures en Voorzorgsmaatregelen in deze handledging nauwgezet op.
Belangrijke veiligheidsmaatregelen
Zorg dat u volledig vertrouwd bent met alle elementaire veiligheidspraktijken, en draag geschikte kleding en
veiligheidsuitrusting. Letijdens de montage in het bijzonder op de volgende punten:
- Voordat u het werk begint, moet u de instructies lezen en controlleren of u over alle vereiste kennis en gereedschap beschikt om het werk veilig te kunnen uityoeren.
- Vergewis u ervan dat de motor isuitgeschakeld voordat u enig onderhoud of reparatie begint. Zo sluit u enkele risico's uit:
-Koolmonoxidevergifting door uitlaatgassen.
Gebruik het apparaat buiten en uit de buurt van vensters en deuren.
- Verbranding door hete onderdelen.
Laat de motor en het uitlaatsystem afkoelen voordat u ze aanraakt.
- Letsel door bewegende delen.
Laat de motor alleen draaien als de instructies dat uitdrukkelijk vermelden.
Houd ook dan uw handen, vingers en kleding op veilige afstand van het apparatusaat. Laat de motor Niet draaien als een afterschering of beveiliging is verwijderd.
- Wees voorzichtig wonneer u werkt in de buurt van benzine of een accu om het risico op brand of een ontploffing te verminderen. Reinig onderdelenuitsluitend met een Niet-ontvlambaar oplosmiddel. Gebruik geen benzine. Houd sigaretten, vonden en vuur algid op een afstand van alle onderdelen die met de brandstof te makeen hebben.
Uitpakken
- Neem de generator en doos met losse onderdelen uit de verpakking.
- Controller aan de hand van de inhoudslijst hieronder of alle losse onderdelen aanwezig zich.
Losse onderdelen (wielenkit en greed) en voorsteun (alleen voor model EG4550A, EG5550A, EG6050A)
Controleer aan de hand van de volgende lijst of alle losse onderdelen aanwezig zijn. Neem contact op met uw dealer als een van de losse onderdelen Niet is inbegrepen bij de generator.

| Nr. Naam Aantal | ||
| 1 | 1 | 0 |
| 2 | W | i |
| 3 As van transportendel 2 | ||
| 4 | B | o |
| 5 Transporter del 2 | ||
| 6 Standaard vooroorrijde 2 | ||
| 7 Rubberen voetje 2 | ||
| 8 Flensmoer M8 6 | ||
Degreepinstalleren (fig.24)
- Verwijder de twee lipjes, steek de handgreep op het rek, en breng het gat in de handgreep op een lijn met het gat in het rek. Steek cervolgens de as van de handgreep langus buiten door het rek, schroef de flensbout M8 aan de binnenkant erop, en draai de bout vast.
DRAAIMoment: 24 - 29 N·m, 2,4 - 3,0 kgf·m
De wielenkit installeren (fig. 25)
- Breng het gat in het viel op een lijn met het gat in het rek, steek de wielas langs buiten in het rek, schroef de flensbout M8 aan de binnenkant erop, en draai de bout vast.
DRAAIMoment: 24 - 29 N·m, 2,4 - 3,0 kgf·m
De standard voor de voorzijde monteren (fig. 26)
- Steek een bout M8×100 door het rubberen voetje, de standaard en de montageplaat van het rek.
- Schroef een flensbout M8 op de bout M8×100 die door de montageplaat steekt, en draai de bout vast.
De motor met afstandsbediening stoppen
- Druk op de stopknop.
- Zet de motorschakelaar op de generator in de positie "O (UIT)".
- Draai de brandstofkraan op de generator in de positie "O (UIT)".
Accubak (fig. 27)
OPMERKING:
De accu is nicht inbegren. Gebruik een in de handel verkrijgbare accu (nominale waarde: 12 V-10 Ah, L x B x H: maximaal 160mm× 90mm× 160mm
- Sluit de zwarte kabel (aardelektrode) van de generator aan op de negatieve accupool, en de rode kabel op de positieve accupool.
- Nadat de accu is aangesloten, zet u hem in het batterijvak in het rek.
- Zet de accu met de rubberen riem vast door de twee gespen ervan te bevestigen aan de haken van het accuvak.
WAARSCHUWING:
In accu's, aansluitklemmen en verwante onderden worden loed en loden componenten gebruikt. Was algijd uw handen nadat u met dergelijkke onderden hebt gewerkt.
Motorolie (fig. 13)
De generator worden geleverd ZONDER OLIE in de motor. Plaats de generator op een stabel en vlak oppervlak. Vul voldoende olie bij (gebruik alleen de aanbevolen soort) tot het oliepeil tot bovenaan de vulhals komt.
Gebruik olie voor viertaktmotoren van API-klasse SJ of hoger (of equivalent)
Vul Niet te veel olie in de motor. Als de motor te veel worden bijgevuld, kan de overtollige olie overlopen maar de behuizing van de luchtreiniger en het luchtfilter.
GARANTIE-INFORMATIE
KLANTENSERVICE
Het personneel bij de dealer bestaat uit opgeleidevaklieden. Zij zouden u met de meeste vragen要去enkunnen helpen. Als uw dealer een probleem Niet naartevredenheid oplost, bespreek het dan met de servicemanager of de algemeen directeur van het dealerkantoor. De meeste problemen+kennen op deze manier wordenopgelost.
Neem contact op met Makita Corporation als u nicht tevreden bent over een beslissing van de dealer.
Alleen voor Europese landen
EC-verklaring van conformiteit
Wij, Makita Corporation, verklaren als de verantwoordelijkke fabrikant dat de volgende Makitamachine(s):
Aanduiding van de machine: Benzinegenerator Modelnr./Type: EG2250A,EG2850A,EG4550A, EG5550A,EG6050A
Specifications: ziedetabel "SPECIFICATIONS".
in sériearend geproduceden
voldoen aan de volgende Europese richtlijnen: 2000/14/EG, 2004/108/EG, 2006/42/EG, 2006/95/EG
en+zijn gefabricieerd in overeerenstemming met de volgende normen of genormaliseerde documenten: EN12601, EN55012, EN61000, EN60204-1
De technische documentation wird bewaard door: Makita International Europe Ltd. Technical Department,
De conformiteitsbeordelingsprocedure vereist door Richtlij 2000/14/EG was in overeenstemming met bijlage VI.
Officèle instantie:
Model EG2250A Gemeten geluidsvermogenniveau: 94 dB (A) Gegarandeerd geluidsvermogenniveau: 95 dB (A)
Model EG2850A,EG4550A,EG5550A,EG6050A Gemeten geluidsvermogenniveau: 95 dB (A) Gegerandeerd geluidsvermogenniveau: 96 dB (A)
27.12.2013

SimpelGids