Neopulse 320 C - Saldatrice GYS - Manuale utente e istruzioni gratuiti
Trova gratuitamente il manuale del dispositivo Neopulse 320 C GYS in formato PDF.
Questions des utilisateurs sur Neopulse 320 C GYS
0 question sur cet appareil. Repondez a celles que vous connaissez ou posez la votre.
Poser une nouvelle question sur cet appareil
Scarica le istruzioni per il tuo Saldatrice in formato PDF gratuitamente! Trova il tuo manuale Neopulse 320 C - GYS e riprendi in mano il tuo dispositivo elettronico. In questa pagina sono pubblicati tutti i documenti necessari per l'utilizzo del tuo dispositivo. Neopulse 320 C del marchio GYS.
MANUALE UTENTE Neopulse 320 C GYS
Queste istruzioni devono essere lette e ben comprese prima dell'uso.
Ogni modifica o manutenzione non individata nel manuale non deve essere elettuata.
Ogni danno corporale o materiale dovuto ad un utilizzo non conforme alle istruzioni presenti su quello manuale non potra essere considerato a carico del fabricante.
In caso di problema o incertezza, consultare una persona quali cata per manipolare correttamente l'installazione.
AMBIENTE
Questo dispositivo deve essereutilizzato solamente perfare delle operazioni di saldatura nei limiti indicati sulltaghetta indicativa e/o sul manuale.
Bisognarisrtare die rdtive relative alla sicurezza. In cas di uso inadguato o pericoloso, il fabbricante non potra essere ritenuto responsabile.
Il dispositivo dev'essere utilizzato in un locale alla polvere, acido, gas inammabile o altre sostenze corrosive. Lo stesso vale per il suo stoccaggio.
Assicurarsi della circolazione d'aria durante l'uso.
Intervallo di temperatura:
Utilizzo tra -10 e +40^ (+14e + 104^)
Stoccaggio fra-20 e +55^ (-4e131^)
Umidità dell'aria:
Inferiore uguala a 50% a 40^ (104^)
Inferiore o uguate a 90% a 20^ (68^)
Altitudine:
Fino a 1000m al di sopra del livello del mare (3280 piedi).
PROTEZIONE INDIVIDUALE E DEI TERZI
La saldatura ad arco cui siere pericolosa e causare ferite gravi o mortali.
La saldatura espone gli individui ad una fonte pericolosa di calorie, di radiazione luminosa dell'arco, di campi elettromagnetic (attenzione ai portatori di pacemaker), di rischio di folgorazione, di rumore e di emanazioni gassse.
Proteggere voi e gli altri, rispetto le seguenti istruzioni di sicurezza:

Per proteggervi da ustioni e radiazioni, portare vestiti nella risvolto, isolanti, asciutti, ignifugati e in buono stato, che coprano tutto il corpo.

Usare guanti che garantiscano l'isolamento eletrico e termico.

Utilizzare una protezione di saldatura e/o un casco per saldatura di livello di protezione sulciente (variabile a seconda delle applicazioni). Proteggere gli occhi durante le operazioni di pulizia. Le lenti aicontatto sono particolarmente sconsigliate.
Potrebbe essere necessario limitare le aree con delle tende ignifughe per proteggere la zona di saldatura dai raggi dell'arco, dalle proiezioni e dalle scorie incandescenti.
Informare le persone della zona di saldatura di non issare le radiazioni d'arco e neanche i pezzi in fusione e di portare vestiti adeguati per proteggersi.

Utilizzare un casco contro il rumore se le procedure di saldatura arrivano ad un livello sonoro superiore al limite autorizzato (lo stesso per tutte le persone in zona saldatura).
Mantenere a distanza delle parti mobili (ventilatore) le mani, i capelli, i vestiti.
Non togliere mai le protezioni carter dall'unità di refrigerazione quando la fonte di corrente di saldatura è collegata alla presa di corrente, il fabbricante non potra essere ritenuto responsable in caso d'incidente.

I pezzi appena saldati sono caldi e possono causare usioni durante la manipolazione. Quando s'interviene sulla torcia o sul portalelettro, bisogna assicurarsi che quosti siano sulcienmente freddi e aspettere almeno 10 minuti prima di qualsiasti intervento.
L'unità di ralreddamento deve essere accesa prima dell'uso di una torcia a ralreddamento liquido per assicurarsi che il liquido non causi usioni.
É importate rendere sicura la zona di lavoro prima di abbandonarla per proteggere le persone e gli oggetti.
Fumi, gas e polveri emessi alla saldatura sono pericolosi per la salute. E necessario prevedere una ventilazione sulciente e a volte è necessario un apporto d'aria. Una maschera ad aria fresca potrebbe essere una soluzione in caso di aerazione insulciente.
Veri care che l'aspirazione sia e cace controllandola in relazione alle norme di sicurezza.
Le bombole devono essere posizionate in locali aperti ed aerati. Devono essere in posizione verticale su supporto o su un carrelio. La saldatura è proibita se effettuata in prossimità di grasso o vernici.
RISCHIO DI INCENDIO E DI ESPLOSIONE

Proteggere completeness la zona di saldatura, i materiali infiammabili devono essere allontanati di almeno 11 metri. Un'attrezzatura antincendio deve essere presente in prossimità delle operazioni di saldatura.
Attenzione alle proiezioni di materia calda o di scintille anche attraverso le fessure, queste possono essere causa di incendio o di esplosione. Allontanare le persone, gli oggetti inflammabili e i contentitori molto pressione ad una distanza di sicurezza sufficiente.
La saldatura nei container o tubature chiuse è proibita e se anni sono aperti devono prima assere svuotati di agli materiale inflammabile o esplosivo (olio, carburante, residui di gas...).
Le operazioni di molatura non devono essere dirette verso la fonte di corrente di saldatura o verso dei materiali inflammabili.
BOMBOLE DI GAS

Il gas uscendo delle bombole potrebbe essere fonte di asfissia in caso di concentrazione nell'ospazio di saldatura (ventilare correttamente).
Il trasporto deve essere fatto in sicurezza: bombole chiuse e dispositivo spento. Queste devono essere messe verticalmente su un supporto per limitare il rischio di cadute.
Chiudere la bombola tra un utilizzo ed un'alto. Attenzione alle variazioni di temperatura e alle espositionsi al sole.
La bombola non deve essere in contatto con fiamme, arco elettrico, torque, morsetti di terra o agli altra fonte di calore o d'incandescenza. Tenerla lontano dai circuiti elettrici e di saldatura e non saldare mai una bombola sotto pressione.
Attenzione durante l'aperatura della valvola di una bombola, bisogna allontanare la testa dai raccordi e assicurarsi che il gas usato sia appropriato al procedimento di saldatura.
SICUREZZA ELETTRICA

La rete elettrica usata deve imperativamente ave una messa a terra. Usare la grandezza del fusibile consigliata sulla tabella segnaletica.
Una scarica elettrica potrebbe essere fonte di un grave incidente diretto, indiretto, o anche mortale.
Non toccare mai le parti sotto tensione all'interno o all'esterno della fonte di corrente di saldatura quando quest'ultima è alimentata (Torce, pinze, cavi, elettrodi) perché sono collegate al circuito di saldatura.
Prima di aprire la fonte di corrente di saldatura, bisogna disconnetterla alla rete e attendere 2 min. affinché l'insieme dei condensatori sua scarico. Non toccare dello stesse momento la torcia e il morsetto di massa.
Far sostitui e cavi e le torce danneggiati solo da persone abilitate e qualificate. Dimensonare la sezione dei cavi in funzione dell'applicazione. Utilizzare sempre vestiti asciutti e in buono stato per isolarsi dal circuito di saldatura. Portare scarpe isolanti, indifferentamente dall'ambiente di lavoro.
CLASSIFICAZIONE CEM DEL DISPOSITIVO

Questo dispositivo di Classe A non è fatto per essere usato in una zona residenziale dove la corrente elettrica è fornita dalsystema pubblico di alimentazione a basa tensione. Potrebbero esseri difficultà potenziali per assicurare la compatibilità elettromagnetica in queste siti, a causa delle perturbazioni condotte o irradiate.
Questi dispositivi sono conformi alla CEI 61000-3-11.

Questo dispositivo non è conforme alla CEI 61000-3-12 ed è destinato ad essere collegato a delle reti private a bassa tensione connesse alla rete di alimentazione pubblica solamente a un livello di tensione medio e alto. Se è collegato alsystema pubblico di alimentazione di Bassa tensione, è responsabilità dell'installatore o dell'utilizzatore del materiale assicurarsi, consultando l'operaore della rete pubblica di distribuzione, che il materiale possa essere collegato adesso.
EMISSIONELETTRO-MAGNETICHE

La corrente elettrica che atraversa un qualsiasi conduttore produce dei campi elettrici e magnetici (EMF) localizzati. La corrente di saldatura produce un Campo elettromagnetico attorno al circuito di saldatura e al dispositivo di saldatura.
I campi eletromagnetici EMF possono disturbare alcuni impianti medici, per esempio i pacemaker. Devono essere attuate delle misure di protezione per le persone che portano impianti medici. Per esempio, restrizioni di accesso per i passanti o una valutazione del rischio individuale per i saldatori.
Tutti i saldatori dovrebbero seguire le istruzioni sottostanti per ridurre al minimo l'esposizione ai campi elettromagnetici del circuito di saldatura:
- posizionare i cavi di saldatura insieme - fissarli con una fascetta, se possibile;
- posizionarsi (busto e testa) il più lontano possibile del circuito di saldatura;
non arrotolare mai i cavi di saldatura attorno al corpo;
non posizionare dei corsi tra i cavi di saldatura; Tenere i due cavi di saldatura sullo stesso lato del corpo:
- collegare il cavo di ritorno all'applicazione più vicina alla zona da saldare;
non lavorare a lato della fonte di corrente di saldatura, non sedersi o appoggiarsi su diesso;
- non saldare durante il trasporto della fonte di corrente di saldatura o del trainafillo.

I portatori di pacemaker devono consulare un medico prima di usare quello dispositivo di saldatura.
L'esposizione ai campi elettromagnetic durante la saldatura potrebbe aveo altri effetti sulla salute che non sono ancora conosciuti.
RACCOMMANAZIONI PER VALUTARE LA ZONA E L'INSTALLAZIONE DI SALDATURA
Generalità
L'utente é responsable dell'installazione e dell'uso del dispositivo di saldatura ad arco secondo le istruzioni del fabbricante. Se delle perturbazioni elettramagnete sono rilevate, é responsabilità dell'utente del dispositivo di saldatura ad arco risolverve la situazione con l'assistenza tecnica del fabbricante. In certi casi, esta azione correttiva potrebbe essere molto simplice come ad esempio la messa a terra del circuito di saldatura. In altri casi, potrebbe essere necessario costruire uno schermo elettramagneto in torno alla fonte di corrente di saldatura e al pezzo completo con montaggio di filtri d'entrata. In agli caso, le perturbazioni elettramagnete devono essere ridotte fino a non essere più fastidioso.
Valutazione della zona di saldatura
Prima di installare un dispositivo di saldatura all'arco, l'utente deve valutare i potenziali problemi elettromagnetici nella zona circostante. Occorre tenere in considerazione quanto segue:
a) la presenza sopra,除去e accanto al dispositivo di saldatura ad arco di altri cavi di alimentazione, di commando, di segnalazione e Telefonici;
b) di ricettori e trasmettitori radio e televisione;
c) di computer e altre apparetchiature di controllo;
d) di materiale critico per la sicurezza come ad esempio protezione di materiale industriale;
e) lo stato di salute di personne vicine, ad esempio, l'uso di pacemaker o appearecchi acustici;
f) del materiale utilizzato per la calibratura o la misurazione;
g) l'immunità degli altri materiali presenti nell'ambiente.
L'utilizzatore deve assicurarsi che gli altri dispositivi usati nell'ambiente siano compatibili. Questo potrebbe richiedere delle misure di protezione supplementari;
h) l'orario della giornata in cui la saldatura o altre attività devono essere eseguite.
La dimensione della zona circostante da prendere in considerazione dipende alla struttura degli edifici e dalle及其他 attività svolte sulippo. La zona circostante cui estendersi nelle installazioni
Valutazione dell'installazione di saldatura
Oltre alla valutazione delle zona, la valutazione delle installazioni di saldatura ad arco può servire a determinare e risolverve i casi di perturbazioni. Conviene che la valutazione delle emissioni includhe delle misurazioni sul posto come specificato all'Articolo 10 della CISPR 11. Le misurazioni sul posto possonoanche permiettere di confirmare l'efficacia delle misure di attenuazione.
CONSIGLI SUI METODI DIRIDUZIONE DELLE EMISSIONE ELETTRAMAGNETICHE
a. Rete di alimentazione pubblica: Conviene collagenare il materiale di saldatura ad arco a una rete pubblica di alimentazione seconde le raccomandazioni del fabbricante. Se ci sono interferenze, potrebbe essere necessario prendere misure di prevenzione supplementari, come il filtraggio della rete pubblica di riformimento [elettrico]. Converrebbe prendere in considerazione di schermare il cavo della presa elettrica passandolo in un condotto metallico o equivalente di un materiaile di saldatura ad arco fissati stabilmente. Converrebbeanche assicurarsi della continuita della schematura elettrica suolta la sua lunghezza. E' conveniente collagenare la schematura alla fonte di corrente di saldatura per garantire un buon contatto elettrico tra il condotto e l'involucro del genereatore di corrente di saldatura.
b. Manutenzione del dispositivo di saldatura ad arco: E' opportuno che le manutenzioni del dispositivo di saldatura ad arco siano eseguite seguito le raccomandazioni del fabbricante. E opportuno che agli accesso, porte di servizio e coperchi siano chiusi e correttamente bloccati quando il dispositivo di saldatura ad arco è in funzione. E opportuno che il dispositivo di saldatura ad arco non sia modificato in alcun modo, tranne le modifiche e regolazioni menzonati nelle struzioni del fabbricante. E opportuno in particolar modo che lo spinterometro dell'arco dei dispositivi di avviamento e di stabilizzazione siano regolati e manutenazioni seconde le raccomandazioni del fabbricante.
c. Cavi di saldatura: E'opportuno che i cavi siano i più corti possibili, piazzati l'uno vicino all'alto in prossimità del suolo o sul suolo.
d. Collegamento equipotenziale: Converrebbe considerare il collegamento di tutti gli oggetti metallici della zona circostante. Tuttavia, oggetti metallici collegati al pezzo da saldare potrebbero accrescere il rischio per l'operaore di scosse elettriche se costui tocca contemporaneamente quei oggetti metallici e l'elettro. Converrebbe isolare l'utente di quosti oggetti metallici.
e. Messa a terra del pezzo da saldare: Quando il pezzo da saldare non è collegato a terra per sicurezza elettrica o a causa delle dimensioni e del topo dove si trova, come, ad esempio, gli scafi delle navi o le strutture metalliche di edifici, una connessione collegando il pezzo alla terra più, in certi casi e non sismaticamente, ridurre le emissioni. É opportuno assicurarsi di evitare la messa a terra dei pezzi che potrebbero accrescere i rischi di ferire gli utenti o danneggiare altri materiali elettrici. Se necessario, conviene che la messa a terra del pezzo da saldare sa fattà direttamente, ma in certi paesi che non autorizzato但这a connessione diretta, è opportuno che la connessione avenga tramite un condensatore appropriato scelto in funzione delle regolamenti Nazionali.
f. Protezione e schermatura: La protezione e la schermatura selettiva di altri cavi, dispositivi e materiali nella zona circostante cui il problema è dileghe per l'impoverimento di perfurbazioni. La protezione di tutte la zona di saldatura può essere considerata per applicazioni speciali.
TRASPORTO E SPOSTAMENTO DELLA FONTE DI CORREnte DI TAGLIO

La fonte di corrente di saldatura è fornita con una (delle) impugnatura(e) superiore(i) permettendo il trasporto manuale. Attenzione a non sottovalutare il peso. La (le) impugnatura(e) non è (sono) considerata(e) come un modo di imbragatura.
Non usare i cavi o la torcia per spostare la fonte di corrente di saldatura. Deve assere spostata in posizione verticale. Non far passare la fonte di corrente al di sopra di persona o oggetti.
Mai sollevare una bombola di gas e la fonte di corrente di saldatura dello stato momento. Le loro nome di trasporto sono distinte.
E preferibile togiere la bobina prima di ogni sollevamento o trasporto del dispositivo di corrente di saldatura.
INSTALLAZIONDEL DISPOSITIVO
- Mettere la fonte di corrente di saldatura su un suolo inclinato al massimo di 10^ .
- Prevedere una zona sufficiente per aerare il disposativo di corrente di saldatura e accedere ai comandi.
Nonutilizzare in un ambiente con polveri metalliche conductrici.
La fonte di corrente di saldatura deve essere al riparo alla pioggia e non deve essere esposta ai raggi del sole.
Il dispositivo è di grado di protezione IP23, che significa : - una protezione contro l'accesso delle parti pericolose di corpi solidi di diametro >12.5mm e,
- Una protezione contro la pioggia diretta al 60% in relazione alla verticale.
Questo materiale potrebbe essere usato all'aperto con l'indice di protezione IP23.

Le correnti di saldatura vaganti possono distrugere i conduttori di terra, danneggiare le apparecchiature e i dispositivi elettrici e causare il surriscaldamento dei componenti che possono causare un incendio.
- Tutte le connessioni di saldatura devono essere collegate fermamente, verificarlo regolarmente!
- Assicurarsi che il fissaggio del pezzo sia solido e alla problemi elettrici!
- Attaccare o suspendere tutti gli elementi conduttori di elettricità della fonte di saldatura, come il telaio, il carrello e i sistemi di sollevamento in modo tale cheeci siano isolati!
- Non depositare altra attrezzatura come trapani, dispositivi di affilatura, ecc., sulla fonte di saldatura, il carrello, o i sistemi di sollevamento alla che essi siano stati previamente isolati!
- Collocare sempre le torque di saldatura o porta elettrodi su superficie isolata quando non sono in uso!
I cavi di alimentazione, di prolunga e di saldatura devono essere totalmente srotolati, per evitare il surriscaldamento.

Il fabbricante non si assume alcuna responsabilità circa i danni provocati a persone e oggetti dovuti ad un uso incorretto e pericoloso di questo disposivo.
MANUTENZIONE / CONSIGLI


Le manutenzioni devono essere effettuate solo da personale qualificato. è consigliata una manutenzione annuale.
-
Interrompere l'alimentazione staccando la presa, e attendere due minuti prima di lavorare sul dispositivo. All'interno, le tensioni
e l'intensità sono elevate e pericolose. -
Regolarmente, togliere il coperchio e spolverare con l'aiuto di una pistola ad aria. Cogliere l'occasion per far verificare le connessioni elettriche con un utensile isolato da persona qualificate.
- Verificare regolarmente lo stato del cavo di alimentazione. Se il cavo di alimentazione è danneggiato, delve essere sostituito dal fabbricante, dal suo servizio post-vendita o da una persona di qualifica simile, per evitare pericoli.
- Lasciere le uscite d'aria della fonte di corrente del dispositivo libero per l'entrata e l'uscita d'aria.
Non usare questa fonte di corrente di saldatura per scongelare tubature, ricaricare batterie/accumulatori ne per avviare motori.
INSTALLAZIONE - FUNZIONAMENTO DEL PRODOTTO
Solo le persone esperte e abilitate dal produttore possono effettuare l'installazione. Durante l'installazione, assicurarsi che il genatore sia scollegato alla rete. Le connessioni in series o parallele di generatori sono vietate. E' consigliato l'utilizzo dei cavi forniti con l'apparecchio al fine di ottenere le regolazioni ottimali del prodotto.
DESCRIZIONE
Questo dispositivo e una fonte di alimentazione trifase per la saldatura semi-automatica «sinergica» (MIG o MAG), la saldatura ad elettrodo rivestito (MMA) e la saldatura ad elettro do refrattario (TIG) E' compatible alle bobine del filo Ø 200 e 300 mm.
DESCIZIONE DELL'APPARECCHIO
1- Commutatore ON/OFF 9- Interfaccia Uomo Macchina (IHM)
2- Connettore gas 10- Connettore digitale RC (opzione rif. 063938)
3- Pressa cavo (cavo di rete) 11- Connettore analogico
4- Griglie esterne 12- Connettore Euro
5- Supporto bobina 13-Presa di Polarità Negativa
6- Connetlore USB 14-Presa di Polarità Positiva
7-Inverter depuratore avanza filo
8- Trainafilo
15- Cavo d'inversione di polarità
16- Connessione SMC (opzione)
INTERFACCIA UOMO-MACCHINA (IHM)

Leggere il manuale dell'interfaccia (IHM) che fa parte della documentazione completa del dispositivo.
ALIMENTAZIONE -ACCENSIONE
- Questo materiale è fornito con presa 32 Å di tipo EN 60309-1 e non delve essere utilizzato se non su una installazione elettrica trifase 400V (50-60 Hz) a quello fili con un neutro collegato a terra. La corrente effettiva assorbita (I1eff) è indicata sul disposativo, per le condizioni d'uso ottimali. Verificare che l'alimentazione e le protezioni (fusabile e/o disgiuntore) siano compatibili con la corrente necessaria in uso. In certi paesi, potrebbe essere necessario cancellare la spina per permettere l'uso del disposativo in condizioni ottimali.
- La fonte di corrente di saldatura è prevista per funzionare sulla rete elettrica 400V + / - 15% . Si mette in protezione se la tensione di alimentazione è inferiore a 330 Veff o superiore a 490Veff. (un codice erre apparirà sulla visualizzazione dello schermo).
Laccn s e tua r o and i mutatore avio/stop (1-1) sulla posizone, nre l'arresto si effettua ruotando sulla posizone 0. Attenzione! Non scollegare mai alla presa quando il dispositivo è molto carica.
Comportamento delle ventole: Questo dispositivo è dotato di una gestione intelligente della ventilazione con lo scopo di minimizzare il rumore del dispositivo. Le ventole regolano la loro velocità a seconda dell'utilizzo e della temperatura ambiente. Posso sono essere spente in modalità MIG o TIG.
COLLEGAMENTO AD UN GRUPPO ELETTRGOENO
Questo materiale funziona con dei gruppi elettrgeni a condizione che la potenza ausiliare risponda alle seguenti esigenze:
- La tensione deve essere alternata, il suo value deve essere 400V + / - 15% , e la tensione di picco inferiore a 700V
- La frequenza è compresa fra 50 et 60 Hz.
E obligatorio verificare queste condizioni, perché molti generatori producono dei picchi di alta tensione che possono danneggiare il dispositivo.
USO DELLA PROLUNGA ELETTRICA
Tutte le prolonghe devono averl unghezza e sezione appropriate alla tensione del dispositivo. Usare una prolonga in conformità con le regolamenti nazionali.
| Tensione d'entrata Lunghezza - Sezione della prolunga (Lunghezza < 45m) | |
| 400 V 4 mm2 | |
INSTALLAZIONDELLA BOBINA


-
Rimuovere il porta ugello (a) e l'ugello porta corrente (b) alla vostra torcia MIG/MAG.
-
Aprire il coperchio del dispositivo.
- Posizione la bobina sul suo supporto.
- Tenere in considerazione l'alletta di azionamento (c) del supporto della bobina. Per montare una bobina da 200mm, stringere il porta-bobina in plastica (a) al massimo.
- Regolare la manopola del freno (b) per evitare durante l'arresto della saldatura che l'inerzia della bobina aggrovigi il filo. Generalmente, non stringere troppo, ciò provocherebbe un surriscaldamento del motore.
Per cantiare i rulli, procedere come segue:
- Allentare le manopole (a) al massimo e abassarle.
- Sbloccare i rulli girandoli con un quarto di giro attorno alle barre di sostegno (b).
- Mettere in posizione i rulli motore adatti al vostro utilizzato e bloccare a barre di sostegno. I rulli forniti sono dei rulli a dopbia scanalatura in acciaio (1,0 e 1,2).

- Controllare l'annotatione sul rullo per verificare che i rulli siano adatti al diamentrodel filo e al materiale del filo (per un filo di 1.2, utilizzare la scanalatura di 1.2).
- Utilizzare i rulli con scanalatura a V per i fili d'acciaio e per gli altri fili duri.
- Utilizzato i rulli con scanalatura a U per i fili di alluminio e gli altri fili in lega, morbidi.
:: annotazione visible sul rullo (esempio: 1.2 VT)
:scanalaturadautilizzare


Per installare il filo del metallo d'apporto, procedere come segue:
- Allentare le manopole al massimo e abassarle.
-
Inserire il filo, poi richiudere il trainafilo e stringere le manopole seconde le indicazioni.
-
Azionare il trainafilo premendo il pulsante della torcia o sul pulsante manuale di avanzamento del filo (I-7).

Osservazioni:
- Una guaina troppo stretta può essere compore dei problemi di scorrimento e+dunque un surriscaldamento del motore.
Il connettore della torcia deve essere anch'esso stretto con attenzione al fine di evitare il suo riscaldamento.
Verificare che ne il filo, ne la bobina tocchino le parti meccaniche del dispositivo, altrimenti ci sono pericol di corto circuitto.
RISCHIO DI LESIONI LEGATO AI COMPONENTI MOBILI

I trainfilo sono provvisti di componenti mobili che possono agganciare mani, capelli, vestiti o utensili e di seguenza causare ferite!
- Non portare la mano verso le parti ruotanti o mobili o verso i pezzi da trascinamento!
- Assicurarsi che i coperchi carter o i coperchi di protezione restino ben chiusi durante il funzionamento!
Non indossare quanti durante I'avolgimento del filo e per il cambio della bobine del filo di apporto.
SALDATURA SEMI-AUTOMATICA IN ACCIAIO / INOX (MODO MAG)
Il dispositivo cui saldare del filo acciaio da 0.6 a 1,2 mm e acciaio inossidabile da 0.8 a 1,2 mm (II-A).
L'apparecchio è fornito più impostato per funzionare con del filo Ø 1,0 mm in acciaio (rullo Ø 1.0/1.2). La punta di contatto, la scanalatura del rullo, la guaina della torcia sono previste per questa applicazione. Per poter saldare del filo di diametro 0,6, utilizzare una torcia la cui lunghezza non superi i 3 m. Conviene cancellare il tubo contatto e il rullo del trainafilo per un modello avente una scanalatura di 0,6 (rif. 061859). In quello caso, posizionarlo in modo tale da osservare la scritta 0,6.
L'uso in acciaio necessita un gas specifico alla saldatura (Ar+CO2). La proportione di CO2 pue variare a seconda del tipo di gas usato. Per l'inox, utilise una miscela al 2% di CO2. In caso di saldatura con CO2 pura, è necessario connettere un dispositivo di preriscaldamento del gas nella ombola di gas. Per le bobine specifiche per il gas, contatare il vostro distributore di gas. Il flusso del gas per l'acciaio è compreso tra 8 e 15 litri / minuto a seconda dell'ambiente.
SALDATURA SEMI-AUTOMATICA ALLUMINIO (MODO MIG)
Il materiale può saldare filo alluminio da 0.8 a 1.2 mm (II-B).
L'uso su alluminio necessita di un gas specifico Argo puro (Ar). Per la scelta del gas, farsi consigliare da un distributore di gas. Il flusso del gas per alluminio si pone tra 15 e 25 l/min a seconda dell'ambiente e dell'esperenza del saldatore.
Ecco le differenze fra gli usi specifici acciaio e alluminio:
- Usare i rulli specifici per la saldatura alluminio.
- Mettere al minimo la pressione dei rulli pressori del trainafilo per non schiacciare il filo.
- Utilizzare la canetta (guidafilo tra i rulli del trainafilo e il connettore EURO) unicamente per la saldatura acciaio/inox.
- Utilizzare una torcia speciale in alluminio. Questa torcia in alluminio possiede una guaina in teflon al fine di ridurre gli attriti. NON tagliere la guaina dal bordo del collegamento !! Questa guaina serve a guidare il filo a partire dai rulli.
- Ugello porta-contatto:utilizzato una punta di contatto SPECIALE in alluminio adatta al diametro del filo.

Quando si utilizes la guaina rossa o blu (saldatura alluminio), si raccomanda diutilizzare l'accessorio 91151 (II-C). Questa guida per guaina inox migliorara il centraggio della guaina e facilita il flusso del filo.

Video
SALDATURA SEMI-AUTOMATICA IN CUSIE CUAL (MODALITA BRASATURA)
Il materiale puo saldare il filo CuSi e CuAl di da 0.8 a 1.2mm
Allo stesso modo dell'acciaio, il tubo capillare delve essere messo in posizione e bisogna utilizzare una torcia con una guaina in acciaio. Nel caso della brasatura, bisogna utilizzato dell'argon puro (Ar).
SALDATURA SEMI-AUTOMATICA FILO «NO GAS»
Il disposi tio o saldare del filo sanza protezione gassosa (No Gas) da 0.9 a 1.6 mm. Saldare filo animato con un ugello standard potrebbe portare al suriscaldamento e deterioramento della torcia. Rimuovere l'ugello originale della vostra torcia MIG-MAG.
SCELTA DELLA POLARITA'
Polarità + Polarità -

La saldatura MIG/MAG除去 protezione gassosa necessita generalmente una polarità positiva.

La saldatura MIG/MAG除去 protezione gassoa (No Gas) necessita generalmente una polarità negativa.
In anni caso, fare riferimento alle raccomandazioni del produttore del filo per la scelta della polarità.
CONNECTION GAS
- Montare un regolatore di pressione adatto alla bombola di gas. Collegarlo al dispositivo di saldatura con il tubo fornito. Mettere le 2 fascette di serraggio per evitare perdite.
- Assicurare la buona conservazione della bombola di gas fissandola con la catena sul generatore.
- Regolare il flusso del gas con la manopola di regolazione situata sul riduttore di pressione.
NB: per facilitare la egolazione del flusso d'aria, azionare i rulli motori premendo sul pulsante della torcia (allentare le manopole del trainafilo per non trascinare il filo). Pressione massima del gas: 0.5 MPa (5 bars).
Questoprodecimento non si applica alla saldatura in modo «No Gas».
COMBINAZIONI CONSIGLIATE
| (mm) | Corrente (A) Ø Filo (mm) Ugello (mm) Flusso (L/min) | |||
| MIG | 0.8-2 20-100 0 | 8 12 10-12 | ||
| 2-4 100-200 1 | .0 12-15 12-15 | |||
| 4-8 200-300 1 | .0/1.2 15-16 15-18 | |||
| 8-15 300-500 | .2/1.6 | 16 18-25 | ||
| MAG | 0.6-1.5 15-80 0 | 6 12 | 8-10 | |
| 1.5-3 80-150 0 | 8 12-15 10-12 | |||
| 3-8 150-300 1 | .0/1.2 15-16 12-15 | |||
| 8-20 300-500 | .2/1.6 | 16 15-18 | ||
MODALITA'DI SALDATURA MIG/MAG(GMAW/FCAW)
| Parametri | Regolazioni | Procesi di saldatura | ||||||
| MANUALE | STD DYNAMIC | STD IMPACT | STD ROOT | COLD PULSATO | PULSATO | |||
| Coppiamaterialie/gas | - Fe Ar 25% CO2- ... | - | ✓ | ✓ | ✓ | ✓ | ✓ | Scelta del materiale da saldare.Parametri di saldatura sinergica |
| Diametro del fino | Ø 0,6 > Ø 1,6 mm | ✓ | ✓ | ✓ | ✓ | ✓ | ✓ | Scelta del diametro del filo |
| ModulArc | OFF-ON | - | - | - | - | - | ✓ | Attivare o no la modulazione di corrente di saldatura (Doppio Pulsato) |
| Comportamento pulsante | 2T, 4T | ✓ | ✓ | ✓ | ✓ | ✓ | ✓ | Scelta della modalità di gestione della saldatura a pulsante. |
| Modalità di Pun-tatura | SPOT, DELAI | ✓ | ✓ | ✓ | ✓ | ✓ | - | Scelta della modalità di puntatura |
| 1° Regolazione | Spessore Corrente Velocità | - | ✓ | ✓ | ✓ | ✓ | ✓ | Scelta di regolazione principale da visualizzare (Spessore del pezzo da saldare, corrente media di saldatura o velocità del filo). |
| Energia | Hold Coef. termico | ✓ | ✓ | ✓ | ✓ | ✓ | ✓ | Vedere capitolo «Energia» alle pagine seguenti. |
L'accesso a certi parametri di saldatura dipende alla modalità di visualizzazione selezionata : Parametri/ Modalità di visualizzazione : Easy, Expert, Avanzato. Fare riferimento al manuale dell'IHM.
PROCESSI DI SALDATURA
Per averere maggiori informazioni sulle sinergie GYS e i processi di saldatura, scannerizzare il QR code:

MODALITA DI PUNTATURA
- SPOT
Questa modalità di saldatura permette di pre-assemblare i pezzaprima della saldatura. La puntatura può essere manuale attraverso il pulsante o cronometrato con un tempo di puntamento predefinito. Questo tempo di puntatura permette una miglior riproducibilità e la realizzazione del punto non ossidato (accessible dal menu avanzato).
DELAI
E' una modalità di puntatura simile al SPOT, ma incatena puntature e tempi di arresto definiti quando il pulsante è premuto.
DEFINIZIONDELLEREGOLAZIONI
| Unità | ||
| Velocità del filo | m/min | Quantità del metallo d'apporto presentato e indirettamente intensità di saldatura e la penetrazione. |
| Tensione V Influenza sulla larghezza del cordone. | ||
| Induttanza | - | Ammortizza più o meno la corrente di saldatura. Da regolare in funzione della posizione di saldatura. |
| Pre-gas s Tempi di pulizia della torcia e di creazione della protezione gas prima dell'innesco. | ||
| Post gas s | Durata di mantenimento della protezione gas dopo l'estinzione dell'arco. Permette di proteggere il pezzo eanche l'elettrodo contro le ossidazioni. | |
| Spessore mm | La sinergia permette un parametraggio competente automatico. L'azione sullo spessorefissato automaticamente adatta la tensione e la velocità del filo. | |
| Corrente A | La corrente di saldatura è regolata in funzione del tipo di filo utilizzato e del materiale da saldare. | |
| Lunghezza arco | - | Consente di regolare la distance tra l'estremità del filo e il bagno di fusione (regolazione della tensione). |
| Velocità d'avicina-mentation | % | Velocità del filo progressiva Prima dell'innesco, il filo arrivava lentamente per crare il primo contatto senza generare sbalzi. |
| Hot Start | % & s | L'Hot Start è una sovracorrente di innesco che impedisce al filo di incollarsi al pezzo. è impostato in intensità(% della corrente di saldatura) e tempo (secondi). |
| Crater Filler | % | Questa corrente portante all'arresto è una fase après la rampa di discesa in correnteÈ impostato in intensità (% della corrente di saldatura) e tempo (secondi). |
| Soft Start | s | Aumento della corrente progressivo. Al fine di evitare inneschi violenti o sbalzi, la corrente è controllata tra il primoicontatto e la saldatura. |
| Uplsole | s Rampa di aumento progressivo della corrente. | |
| Currente fredda | % | Seconda corrente di saldatura detta «fredda» |
| Frequenza della Pul-sazione | Hz | Frequenza della pulsazione |
| Rapporto ciclico | % | Nel pulsato, regola i tempi di corrente calda in rapporto ai tempi di corrente fredda |
| Evanescenza | s Rampa di discesa in corrente. | |
| Punto | s Durata definita. | |
| Durata tra due punti | s | Durata tra la fine di un punto (in PostGas) e la ripresa di un nuovo punto (PreGas compreso). |
| Burnback | s | Funzione che previene il rischio di incollaggio del filo alla fine del cordone. Questi tempi corrispondono alla risalita del filo durante il bagno di fusione. |
L'accesso a certi parametri di saldatura dipende dal procedimento di saldatura (Manuale, Standars, ecc...) e nella modalità di visualizzazione selezionata (Easy, Expert, Avanzato). Fare riferimento al manuale dell'IHM.
CICLI DI SALDATURA MIG/MAG
Proceso standard 2T

Premendo il pulsante il pre-gas comincia. Quando il llo tocca il pezzo una pulsazione fa avviare l'arco, poi il ciclo di saldatura comincia. Al rilascio del pulsante il dipanamento si ferma e una pulsazione di corrente permette di tagliare il llo in modo appropriato seguito dal post gas. Finché il post gas non è terminato, la pressione del pulsante permette un riavvio rapido della saldatura (punto a catenella manuale) sono passare per la fase HotStart. Un HotStart e (o) un Crater iller possono essere aggiunti nel ciclo.
Procedimento 4T:

In 4T standard, la durata del pre-gas e del post-gas è gestita dal pulsante. L'HotStart è il Crater iller per il pulsante torcia.
Proceso 2 Tempi pulsato :

Premendo il pulsante il pre-gas comincia. Quando il filo tocca i pezzo una pulsazione fa avviare l'arco, poi il clico di saldatura comincia. Poi, il dispositivo comincia con lHot-start, l'Upslope e infine inizia il ciclo di saldatura. Al rilascio del pulsante, il Downslope comincia sono a raggiungere Crater filler. Quindi il picco d'arresto taglia il filo seguito dal post-gas.. Come in modalità « Standard»,c'è la possibilità di riavviare rapidamente la saldatura durante il Post-gas.enza passare per la fase HotStart
Proceso 4 Tempi pulsato:

In 4T pulsato, la durata del pre-gas e del post-gas è gestita dal pulsante. L'HotStart e il Crater filler per il pulsante torcia
MODALITA DI SALDATURA TIG (GTAW)
COLLEGAMENTO E CONSIGLI
- La saldatura TIG DC richiede una protezione gas (Argon).
- Collegare il morsetto di massa al connettore di raccordo positivo(+). Collegare la torcia TIG (ref. 046108) nel connettore EURO del genatore e il
cavo di inversionione nel connettore del raccordo negativo (-).
Assicurarsi che la torcia sa ben attrezzata e che i ricambi (pinze, supporto collare, diffusore e porta ugello) non siano usurati. - La scelta dell'elettrodo è in funzione della corente del processo TIG DC.
AFFILAMENTO DELL'ELETTRODO
Per un funzionamento ottimale, è consigliato utilizzato un elettro do affiliato nella maniera seguente :

L = 3× d per una corrente debole. L = d per una corrente forte.
AIUTO ALLA REGOLAZIONE E SCELTA DEI CONSUMABILI
| DC | ↓↑ | Corrente (A) Elettrodo (mm) Ugello (mm) Flusso Argon (L/min) | ||
| 0.3 - 3 mm 5 - 75 1 | 6.5 6 - 7 | |||
| 2.4 - 6 mm 60 - 150 | 1.6 8 6 - 7 | |||
| 4 - 8 mm 100 - 200 | 2 9.5 7 - 8 | |||
| 6.8 - 8.8 mm | 170 - 250 | 2.4 | 11 8 - 9 | |
| 9 - 12 mm | 225 - 300 | 3.2 | 12.5 9 -10 | |
PARAMETRI DEL PROCESSO
| Processi di saldatura | ||||
| Parametri | Regolazioni | Sinergico | DC | |
| - | Standard | - | ✓ | Corrente liscia |
| Pulsato - | Corrente pulsata | |||
| Spot | - | ✓ | Puntatura liscia | |
| Tack | - | ✓ | Puntatura pulsata | |
| Tipodi materiale | Fe, Al, etc. | ✓ | - | Scelta del materiale da saldare |
| Diametro dell'elettrodo Tungsteno | 1 - 4 mm | ✓ | ✓ | Scelta del diametro dell'elettrodo. Permette di affinare le correnti d'innesco HF e le sinergie. |
| Modalità pulsante | 2T - 4T - 4T LOG | ✓ | ✓ | Scelta della modalità di gestione della saldatura a pulsante. |
| E.TIG | ON - OFF | ✓ | ✓ | Modalità di saldatura a energia costante con correzione di varia-zione di lunghezza d'arco |
| Energia | Hold Coef. termico | - | ✓ | Vedere capitolo «Energia» alle pagine seguenti. |
L'accesso a certi parametri di saldatura dipende alla modalità di visualizzazione selezionata : Parametri/ Modalità di visualizzazione : Easy, Expert, Avanzato.
PROCESSI DI SALDATURA
TIG DC
Dedicato alla saldatura dei metalli ferrosi come acciaio, acciaio inossidabile, ma anche rame e sue leghe e titanio.
TIG Sinergico
Non funzione più sulla scelta di un tipo di corrente DC e le regolazioni dei parametri del ciclo di saldatura ma integra delle regole/sinergie di saldatura basate sull'esperienza. Questa modalità restringe quando il numero dei parametri a tre regolazioni fondamentali: Tipo di materiale, Spessore da saldare e Posizione di saldatura.
REGOLAZIONI
Standard
Il processo di saldatura TIG DC Standard consente saldature di alla qualità sulla maggiord parte dei materiali ferrosi come acciaio, acciaio inossidabile, maanche rame e sue leghe, titanio ... Le numerous possibilità di gestione corrente e i gas consentono la perfetta padronanza delle operazioni di saldatura, dall'innesco al raffreddamento finale del cordone di saldatura.
Pulsato
TIG DC Pulsato - PulsatoQuesto modo di saldatura a corrente continua pulsata concatenata degli impulsi di corrente debole (I, impulsione di saldatura), poi delle impulsioni di corrente debole (I_Freddo, impulsione di raffreddamento del pezzo). Questa modalità permette di assemblare i pezzi limitando il rialzo della temperatura e le deformazioni. Idealeanche in posizione.
Esempio:
La corrente di saldatura è regolata a 100A e % (I_Freddo) = 50%, sua una corrente fredda = 50% x 100A = 50A.
F (Hz) è impostato su 10Hz, il periodo del segnale sarea 1 / 10Hz = 100ms -> ogni 100ms, un impulso a 100A e un altro a 50A si susseguianno.
- SPOT
Questa modalità di saldatura permette di pre-asseblare i pezzaprima della saldatura. La puntatura può essere manualeattraverso il pulsante o cronometrato con un tempo di puntamento predefinito. Questo tempo di puntatura permette una migliorere riproducibilità e la realizzazione di puniti non ossidati.
TACK
La modalità di saldatura permetteanche di preassemblare dei pezzi prima della saldatura, ma esta volta in due fasi: una prima fase DC pulsata che concentra l'arco per una miglior penetrazione, seguita da una seconda in DC standard ampliando l'arco e+dunque il bagno per assicurare il punto. I tempi regolabili delle due fasi permettono una miglior riproducibilità e la realizzazione di punti non ossidati.
E-TIG
Questa modalità permette una saldatura a potezza costante misurando in tempo reale le variazioni di lunghezza d'arco al fine di assicurare una larghezza del cordone e una penetrazione costante. Nei casi in cui l'assemblaggio richiede il controlo dell'energia di saldatura, la modalità E.TIG garantisce al saldatore di rispetto la potenza di saldatura indipendente delle posizione della torcia rispetto al pezzo.

Standard (corrente costante)



E-TIG (energia costante)


SCELTA DEL DIAMETRO DELL'ELETTRODO
| Ø Elettrodo (mm) | TIG DC | |
| Tungsteno puro Tungsteno co n ossidi | ||
| 1 10 > 75 10 > 75 | ||
| 1.6 60 > 150 60 > 150 | ||
| 2 75 > 180 100 > 200 | ||
| 2.5 130 > 230 170 > 250 | ||
| 3.2 160 > 310 225 > 330 | ||
| 4 275 > 450 350 > 480 | ||
| Circa = 80 A par mm de Ø | ||
T1 - Il tasto principale è premuto, il ciclo di saldatura comincia (Pre-Gaz, I_Start, UpSlope e saldatura).
T2 - Il tasto princioale è rilasciato, il ciclo di saldatura è all'arresto (DownSlope, I_Stop, PostGaz).
Per la torcia a 2 tasting e solo in 2T, il tasting secondario è gestito come il tasting principale.

·4T
T1 - Il pulsante principale è premuto, il ciclo si avvia a partire dal PreGas e si arrasta nella fase di I_Start.
T2 - Il pulsante principale è rilasciato, il ciclo continua in UpSlope e in saldatura.
T3 - Il tasto principale è premuto, il ciclo passa in DownSlope e si fermà in fase di I_Stop.
T4 - Quando il pulsante principale viene rilasciato, il ciclo si conclude con il PostGas.
Nb: per le torque, doppio pulsante e doppio pulsante + potenziometro
tasting «alto/corrente di saldatura» e potenziometro attivi, tasting «basso» inattivo.

- 4T LOG
T1 - Il pulsante principale è premuto, il ciclo si avvia a partire dal PreGas e si arrasta nella fase di I_Start.
T2 - Il pulsante principale è rilasciato, il ciclo continua in UpSlope e in saldatura.
LOG : esta modalità di funzionamento viene utilizzata in fase di saldatura:
- con una pressione sul pulsante principale (<0.5s), la corrente passa da corrente di I saldatura a I freddo e viceversa.
- Il pulsante principale si mentiene premuto, la corrente passa da corrente di I saldatura a I freddo
- Il pulsante secondario si mantiene rilasciato, la corrente passa da corrente di I freddo a I saldatura.
T3: Premendo a lungo sul pulsante principale (>0,5 sec.), il ciclo passa in DownSlope e si ferma nella fase di I_Stop.
T4 - Quando il pulsante principale viene rilasciato il ciclo termina con il PostGas.
Per le torque a doppio pulsante o doppio pulsante torcia, il pulsante « alto » mantiene la stessa funzione della torcia a pulsante semplice o a « lamella». Il pulsante torcia « basso » è inattivo.
EPURAZIONDEL GAS MANUALE
La presenza di ossigeno nella torcia poto condurre a un calo delle proprieta meccaniche e poto causare un calo della resistenza alla corrosione. Per epurare il gas alla torcia, premere a lungo sul pulsante n°1 e seguire la procedura sullo schermo.
DEFINIZIONDELLEREGOLAZIONI
Unità
| Pre-gas s Tempi di pulizia della torcia e di creazione della protezione gas prima dell'innesco. | ||
| Corrente di avviamento | % | Questa corrente di cuscinotto all'avviamento è una fase di preriscaldamento prima della rampa di aumento in corrente. |
| Tempo di avviamento | s Tempi di cuscinotto all'avviamento prima della rampa di aumento in corrente. | |
| Aumento di corrente s Permette un aumento progressivo della corrente di saldatura. | ||
| Corrente di saldatura A Corrente di saldatura. | ||
| Evanscenza | s | Evita il cratere alla fine della saldatura e i rischi di fessurazione particolaremente nelle leghe leggere. |
| Corrente di arresto | % | Questa corrente portante all'arresto è una fase dopo la rampa di disceasa in corrente |
| Tempo d'arresto | s | Tempi di cuscinotto all'arresto è una fase après la rampa di disceasa in corrente. |
| Spessore | mm | Spessore del pezzo da saldare. |
| Posizione | - | Posizione di saldatura |
| Post gas | s | Durata di mantenimento della protezione gas dopo l'estinzione dell'arco. Permette di proteggere il pezzoosi come l'elettrodo contro le ossidazioni durante il raffreddamento. |
| Forma d'onda | - | Forma d'onda della parte pulsata. |
| Corrente fredda | % Seconda corrente di saldatura detta «fredda» | |
| Tempo freddo | % | Bilanciamento del tempo di corrente calda (I) della pulsazione |
| Frequenza di pulsazione | Hz | Frequenza della pulsazione CONSIGLI DI REGOLAZIONE: • Se si esgue la saldatura con metallo in manuale, alla F (Hz) sincronizzato sul gesto di contributo, • Se a spessore sottile sera apporto (<0,8 mm), F (Hz)> 10Hz • Saldatura in posizione, alla F(Hz) < 100Hz |
| Spot | s Manuale o una durata definita | |
| Durata pulsato | s Fase di pulsazione manuale o di una durata definita | |
| Durata non pulsata | s | Fase a corrente liscia manuale o di una durata definita. |
L'accesso a certi parametri di saldatura dipende dal processo di saldatura (Standard, Pulsato, ecc...) e alla modalità di visualizzazione selezionata (Easy, Expert, Avanzato)
- Collegare i cavi porta elettro do e morsetto di massa nei connettori di raccordo
Rispettare le polarità e l'intensità di saldatura indicate sulle scatole degli elettrodi - Togliere l'elettro do dal porta elettro do quando il dispositorio non è in uso.
- Il dispositorio è fornito di 3 funzionalità specifiche agli Inverter:
-
L'Hot Start fornisce una sovracorrente all'inizio della saldatura.
L'Arc Force libera una sovratensione che evita l'incollaggio quando I'elettro do rientra nel bagno di fusione. -
L'Anti-Sticking vi permette di staccare migliormente il vostro elettro sono farlo divertare incandescente in caso di incollaggio.
PARAMETRI DEL PROCESSO
| Processi di saldatura | ||||
| Parametri Regolazioni Standard Pulsato | ||||
| Tipodi elettrodo | RutiloBasicoCellulosico | ✓ | ✓ | Il tipo di elettrodo determina parametri specifici in base al tipo di elettro-do utilizzato per ottimizzazione la sua saldabilità. |
| Anti-Sticking OFF-ON | ✓ | ✓ | Si consiglia di rimuovere l'elettro do他们在 mode sicuro durante l'incollaggio sul pezzo (l'alimentazione viene interrotta automaticamente). | |
| Energia | HoldCoef. termico | ✓ | ✓ | Vedere capitolo «Energia» alle pagine seguenti. |
L'accesso a certi parametri di saldatura dipende alla modalità di visualizzazione selezionata : Parametri/ Modalità di visualizzazione : Easy, Expert, Avanzato. Fare riferimento al manuale dell'IHM.
PROCESSID SALDATURA
Standard
Questa modalità di saldatura MMA Standard è adatta alla maggiordi parte delle applicazioni. Permette la saldatura con tutti i tipi di elettrodi rivestiti, rutili e basici e su tutti i materiali: acciaio, acciaio inossidabile, ghise.
Pulsato
La modalità di saldatura MMA Pulsata è adatta ad applicazione in posizione verticale montante (PF). Il pulsato permette di conservare un bagno freddo favorendo il trasferrimento di materia. Senza pulsazione la saldatura verticale richiede un movimento «a pino», altrimenti dello spostamento triangolare, difficoltà. Grazie al MMA Pulsato non è più necessario fare questo movimento, a seconda dello spessore del vosto pezzo può essere sufficiente uno spostamento dritto verso l'alto. Se si vuole, a volte, allargare il vosto bagno di fusione, sare sufficiente un simplice movimento laterale simile alla saldatura a piatto. In quello caso siould regolare sullo schermo la frequenza della vostra corrente pulsata. Questo procedimento offre inoltre una grande padronanza della saldatura verticale.
SCELTA DEGLI ELETTRODI RIVESTITI
Elettrodi Rutili: utilizzo facile in tutte le posizioni.
Elettro do basic: utilizzo in tutte le posizioni, adattato ai lavori di sicurezza per delle proprieta meccaniche accurate
Elettro Cellulosico: arco molto dinamico con una grande velocità di fusione, il suo utilizzo in tutte le posizioni è specialmente indicato per i lavori di conduttura
DEFINIZIONDELLEREGOLAZIONI
| Unità | ||
| Percentuale Hot Start | % | L'Hot Start è una sovracorrente di innesco che impedisce all'elettrodo di incollarsi al pezzo. è impostato in intensità (% della corrente di saluteatura) e tempo (secondi). |
| Durata dell'Hot Start s | ||
| Corrente di saluteatura A | La corrente di saluteatura viene impostata in base al tipo di elettrodo scelto (fare riferimento alla confezione dell'elettrodo). | |
| Arc Force % | L'Arc Force è una sovraintensità consegnata al fine di evitare l'incollatura quando l'elettrodo o la goccia vanno a toccare il bagno di saluteatura. | |
| Percentuale I fredda % | ||
| Tempo freddo s | ||
| Frequenza di pulsazione | Hz Frequenza di PULSAZIONE della modalità PULSATA. | |
L'accesso a certi parametri di saldatura dipende alla modalità di visualizzazione selezionata : Parametri/ Modalità di visualizzazione : Easy, Expert, Avanzato. Fare riferimento al manuale dell'IHM.
REGOLAZIONE DELL'INTENSITA DI SALDATURA
Le regolazioni che seguono corrispondono all'intervallo d'intensità utilizzabile in funzione del tipo e del diametro dell'elettro. Questi intervalli sono abbastanza ampi perché dipendono dall'applicazione e alla posizione della saldatura.
| Ø dell'elettrodo (mm) Rutilo E6013 (A) Basico E7018 (A) Cellulosico E6010 (A) | |||
| 1.6 30-60 30-55 - | |||
| 2.0 50-70 50-80 - | |||
| 2.5 60-100 80-110 60-75 | |||
| 3.15 80-150 90-140 85-90 | |||
| 4.0 100-200 125-210 120-160 | |||
| 5 150-290 200-260 110-170 | |||
| 6.3 200-385 220-340 - | |||
REGOLAZIONE DELL'ARC FORCE
Si consiglia di posizionare l'arcforce in posizione mediana (0) per iniziare la saldatura e regolarla in funzione dei risultati e delle preferenze di saldatura. Nota: l'intervallo di regolazione dell'Arc Force è specifico al tipo di elettrodo scelto.
ENERGIA
Modo sviluppato per la saldatura con controllo energetico inquadrato per un DMOS. Questo modo permette, inoltre la visualizzazione energetica del cordone dopo la saldatura, di regolare il coefficiente termine a seconda della norma utilizzata: 1 per gli standard ASME e 0,6 (TIG) o 0,8 (MMA) per gli standard europei. L'energia visualizzata è calculata tenendoconto di quello coefficente.
TORCIA PUSH-PULL IN OPZIONE
| Riferimento | Diametro del fino | Lunghezza | Tipodi raffreddamento |
| 038738 | 0.8 > 1.2 mm | 8 m | aria |
| 038141 | 0.8 > 1.2 mm | 8 m | liquido |
| 038745 | 0.8 > 1.6 mm | 8 m | liquido |
Unor 10.8 m conuna torcia di lunghezza 8 m.Qesta torcia pue essere utilizzata in tutte le modalita di saldatura MIG-MAG.
L'individuazione della torcia Push-Pull si effettua con una semplice pressione sul pulsante.
In caso di utilizzo di una torcia Push-Pull con potenziometro, la regolazione sull'interfaccia permette di fissare il valore massimo dell'intervalle di regolazione.
Il potenziometro permette quindi di variate tra il 50% e il 100% di quello valore.
COMANDO A DISTANZA IN OPZIONE
- Comando a distanza analogico RC-HA2 (rif. 047679):
Un commande a distance analogy poe essere raccordato al generatore per mezzo del connettore, presa (I-11).
Questo comando agisce sulla tensione (1o potenziometro) e sulla velocità del filo (2o potenziometro). Queste regolazioni sono inaccessibili sull'interfaccia del generatore.
- Comando a distanza digitale RC-HD2 (rif. 062122):
Un commande a distance digitale pou essere raccordato al generatore per mezzo del Kit NUM-1 (opzione rif. 063938).
Qesto comando a distanza e destinato ai procedimenti di saldatura MIG/MAG, MMA e TIG. Permette di regolare a distanza il dispositivo di sal
datura. Un pulsante ON/OFF permette di spegnere o accendere il commando a distance digitale. Quando il commando a distance digitale è accesso,
l'interfaccia del generatore在哪 i valori della corrente e della tensione. Dopo che l'interfacciaiene spento o disattivato, l'interfaccia del generatoreiene riattivato.
UNITA'DI RAFFREDDAMENTO IN OPZIONE
| Riferimento | Designazione | Potenza di raffreddamento | Capacità | Tensione di alimentazione |
| 013537 | WCU 1KW C | 1000 W | 5.5 L | 400 V +/-15% |
L'unità di raffreddamento è automaticamente rilevata dal prodotto. Per disattivare l'unità di raffreddamento (OFF), consultare il manuale dell'interfaccia.
Le protezioni supportate dall'unità fredda per garantire la protezione della torcia e dell'utente sono:
- Livello minimo di refrigerante.
- Portata minima del liquido di raffreddamento circolante nella torcia.
- Protezione termica del liquido di raffreddamento.

Bisogna assicurarsi che l'unità di raffreddamento sua spenta prima della disconnessione dei tubi d'entrata e dell'uscita di liquido alla torcia. Il liquido di raffreddamento è nocivo e irrita gli occhi, le mucose e la pelle. Il liquido caldo può causare delle uszioni.
RULLI (F) OPZIONALE
| Diametro | Riferimento (x4) | |
| Acciaio Alluminio Filo animato | ||
| Ø 0.6/0.8 061 | 859 - Ø 0.9/1.1 06 | 1927 |
| Ø 0.8/1.0 061 | 866 061897 Ø 1.2/1.6 061934 | |
| Ø 1.0/1.2 061 | 873 061903 Ø 1.4/2.0 061941 | |
| Diametro | Riferimento (x4) |
Se i rulli sono usurati o se si usa filo di apporto con un diametro >1,6mm ,si consiglia di sostituire il guidafilo in plastica:
| Diametro Colore Riferimento | |
| ø 0.6>1.6 blu | 061965 |
| ø 1.8>2.8 rosso | 061972 |

KIT FILTRO OPZIONALE
Filtro per la polvere (rif. 063143) con finezza di filtraggio: 270~ m (0,27 mm).
Attenzione, l'uso di quello filtrò riduce il fattore di funzionamento del vostro genatore.
Per evitare il rischio di surriscaldamento dovuto all'intasamento delle prese d'aria, il fatto della polvere deve essere pulito regolarmente. Sganciare e pulire con aria compressa.
PIU'FUNZIONALITA
Il produttore GYS propone un'ampia gamma di funzionalità compatibili con il vostro prodotto. Per scopirle, scannerizzare il QR code.

ANOMALIE, CAUSE, RIMEDI
| SINTOMI | POSSIBILI CAUSE | RIMEDI |
| Il flusso del filo di saldatura non è costante. | Dei residui ostruiscono il foro. | Pulire il tubo contatto oppure cancellario e rimettere del prodotto anti-adesione. |
| Il filo scivola nei rulli. | Rimettere del prodotto anti-adesione. | |
| Uno dei rulli scivola | Controllare il serraggio della vite del rullo. | |
| Il cavo della torcia è attorcigliato. | Il cavo della torcia dev'essere il più dritto possibile. | |
| Il motore di traino non funziona. | Freno della bobina o rullo troppo stretto. | Allentare il freno e i rulli |
| Traino del filo scadente. | Guaina guida filo sporca o danneggiata. Pulire o sostituire. | |
| Chiavetta del perno dei rulli mancante | Rimettere la chiavetta nella sua posizione | |
| Freno della bobina troppo stretto. | Allentare il freno. | |
| Nessuna corrente o errata corrente di salda-tura. | Collegamento presa elettrica sbagliato. | Vedere il collegamento della spina e videere se la spina è correttamente alimentata. |
| Collegamento messa a terra sbagliato. | Controllare il morsetto di terra (collegamento e condizioni del morsetto). | |
| Nessuna potenza. | Controllare il pulsante della torcia. | |
| Il filo si arrotola dopo i rulli. | Guaina filo schiacciata. | Verificare la guaina e il corso della torcia. |
| Bloccaggio del filo nella torcia. | Sostituire o pulire. | |
| Nessun tubo capillare. | Verificare la presenza del tubo capillare. | |
| Velocità del filo troppo elevata. | Ridurre la velocità di filo. | |
| Il cordone di saldatura è poroso. | Il flusso di gas è insufficiente. | Intervallo di regolazione da 15 a 20 L / min. Pulire il metallo di base. |
| Bombola gas vuota. Sostituirla. | ||
| Qualità gas non sufficiente. Sostituirlo. | ||
| Circolazione d'aria o influenza del vento. | Evitare correnti d'aria, protegere la zona di saldatura. | |
| Condotto gas schiacciato. Pulire il condotto gas | oppure sostiturlo. | |
| Qualità filo scadente. Usare un filo adattato alla | saldatura MIG-MAG. | |
| Stato della superficie da saldare di qualità scadente (ruggine, ecc.) | Pulire il pezzo prima di saldare. | |
| Il gas non è connesso | Verificare che il gas sia connesso all'entrata del genereatore. | |
| Particelle di scintille importanti | Tensione d'arco troppo Bassa o troppo alta. Vedere i parametri di saldatura. | |
| Presa di terra sbagliata. | Controllare e posizionare il morsetto di terra il più vicino possibile alla zona da saldare | |
| Gas di protezione insufficiente. Regolare il flusso gas. | ||
| Nessun gas all'uscita della torcia Collegamento | gas sbagliato | Verificare il collegamento delle entrate del gas |
| Verificare che l'elettrovalvola funzioni | ||
| Errore durante il download | I dati sulla chiavetta USB sono sbagliate o danneggiate. | Verificare i vomtri dati |
| Problemi di salvataggio | Avete superato il numero massimo di salvatag- gi. | Dovete cancellare dei programmi. Il numero dei salvataggi è limitato a 500. |
| Soppressione automatica dei JOB. | Alcuni vomtri Jobs sono stati eliminati perché non più validi con le nuove sinergie. | - |
| Errore di individuzione della torcia Push Pull - Verificare la connessione torcia Push Pull | ||
| Problema chiavetta USB | Nessun JOB rilevato nella chiavetta USB - | |
| Memoria del prodotto piena Liberare spazio nella chiavetta USB | ||
| Problema di file | Il file «...» non corrisponde alle sinergia scari- cate nel prodotto | Il file è stato creato con sinergie che non sono presenti sulla macchina. |
CONDITIONI DI GARANZIA
La garanzia copre agli difetto di fabbricazione per 2 anni, a partire alla data d'acquisto (pezzi e mano d'opera).
La garanzia non copre:
Ogni danno dovuto al trasporto.
La normale usura dei pezzi (Es.: cavi, morsetti, ecc.).
Gli incidenti causati da uso impropero (errero di alimentazione, cadute, smontaggio).
I guasti legati all'ambiente (inquinamento, ruggine, polvere).
In caso di guasto, rispedire il dispositorio al vostro distributore, allegando:
- una prova d'acquisto con data (scontrino, fattura...)
- unanota spiegando il guasto.
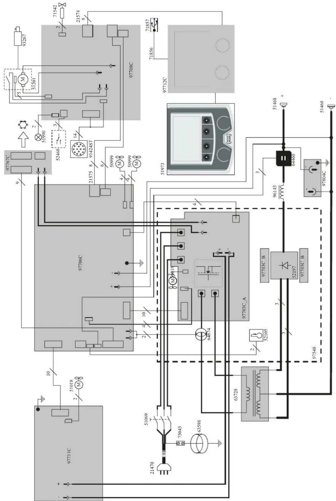
SPARE PARTS / ERSATZTEILE / PIEZAS DE REPUESTO / 3ANACHBIE YACTN / RESERVE ONDERDELEN / PEZZI DIRICAMBIO

| 1 | Carter plastique / Plastic Crankcase / Kunststoffgehäuse / Carter plástico / Kunststoffen behuizing | 56199 |
| 2 | Bouton noir 28mm / Black button 28mm / Schwarzer Knopf 28mm / Botón negro 28mm / Zwarte knop 28mm | 73016 |
| 3 | Cavier / Keypad / Bedienfeld / Teclado / Toetsenbord | 51973 |
| 4 | Circuit IHM / MMI circuit / Displayplatine / Tarjeta Interfac / IHM circuit | 97712C |
| 5 | Poinée plastique S / Plastic handle S / Plastikhandgriff S / Mango de plástico S / Kunststoffen handvat S | 56047 |
| 6 | Embase texas / Texas connector / Texasstecker / Conector texas / Texas aansluiting | 51468 |
| 7 | Câble inversion de polarité / Polarity reversal cable / Umpolungskabel / Cable de inversion de polaridad / Kabel ompoling | 93267 |
| 8 | Grille de protection Extérieur / External protection grill / Äußeres Schutzgitter / Rejilla de protección exterior / Buitenste beschemrooster | 51010 |
| 9 | Faisceau analogique 14 pts / Analog beam 14 pin / Analoganschluss 14-polig / Cable conector analógico14 pts / Analoge kabel 14-polig | 914245T |
| 10 | Verrou / Lock / Verriegelung / Cerrojo / Vergrendeling | 71003 |
| 11 | Fenêtre dévidoir / Wirefeeder opening / Drahtvorschubklappe / Ventana devanadora / Venster draadaanvoersysteme | 56231 |
| 12 | Vitre fenêtre / Glass opening / Glasscheibe / Vidrio ventsa / Scherm venster | 56238 |
| 13 | Charnière / Hinge / Gelenk / Bisagra / Scharnier / Deurscharnier | 56239 |
| 14 | Support bobine / Wire reel holder / Drahtspule-Aufnahme / Soporte de bobine / Spoelhouder | 71613 |
| 15 | Moto dévidoir / Wire feeder / Drahtvorschubmotor / Motodevanadora / Draadaanvoerssyteem | 51201 |
| 16 | Circuit dévidoir / Wire feeder circuit / Drahtvorschubplatine / Circuito devanadora / Circuitra daadaanvoersysteme | 97708C |
| 17 | Connecteur USB / USB connector / USB-Anschluss / Conector USB / USB-aansluiting | 71857 |
| 18 | Petit ventilateur / Small fan / Kleiner Ventilator / Ventiladorlittle / Kleine ventilator | 51018 |
| 19 | Bouton inverseur / Reversing button / Umkehrknopf / Botón de inversion / Omkeren knop | 52468 |
| 20 | LED filaire / LED filaire / LED-Lichtband / LED filar / LED | 51990 |
| 21 | Capteur de courant / Current sensor / Stromsensor / Sensor de corriente / Stroomsensor | 64460 |
| 22 | Circuit filtré CEM / EMC filter circuit / EMV-Platine / Circuito de filtró EMC / EMC-filtercircuit | 97804C |
| 23 | Self de sortie / Output capacitor / Ausgangsdrossel / Inductancia de salute / Uitgaande smoorklep | 96143 |
| 24 | Patin d'angle / Angle pad / Winkel-Gummifuß / Soporte de angulo / Hoekblokje | 56120 |
| 25 | Module puissance / Power module / Leistungsplatine / Modulo de potencia / Power Module | 97548 |
| 26 | Transformateur de puissance / Power transformer / Netztransformator / Transformador de potencia / Vermogenstransformator | 63728 |
| 27 | Circuit groupe froid / Cooling unit circuit / Kühlgerektekreislauf / Circuito de la unidad de refrigeración / Koeleenheidscircuit | 97767C |
| 28 | Circuit contrôle / Control circuit / Steuerplatine / Circuito de control / Circuit controle | 97706C |
| 29 | Circuit alimentation / Power supply circuit / Versorgungsspannungsplatine / Circuitto alimentación / Voedingscircuit | 97711C |
| 30 | Pignée XL / handle XL / Handgriff XL / Mango XL / Handvat XL | 56044 |
| 31 | Interrupteur marche/arrêt / On/off switch / Schalter Start/Stop / Interruptor encendido / apagado / Schakelaar aan/uit | 51069 |
| 32 | Cordon secteur / Power supply cable / Netzleitung / Cable de conexión electrica / Elektrisch netsnoer | 21470 |
| 33 | Electrovanne / Solenoid valve / Schutzgasmagnetventil / Electroválvula / Magneetventiel | 71542 |
| 34 | Grand ventilateur / Large fan / Großer Ventilator / Ventilador grande / Grote ventilator | 50999 |
| 35 | Grille de protection extérieure / External protection grid / Externes Schutzgitter / Rejilla de protección externa / Extern bescher-mingsrooster | 56225 |
CIRCUIT DIAGRAM / SCHALTPLAN / DIAGRAMA ELECTRICO / 3JIEKTPUHECKAR CXEMA / ELEKTRISCHE SCHEMA / SCEMA ELETTRICO

TECHNICAL SPECIFICATIONS / TECHNISCHE DATEN / ESPECIFICACIONES TECNICAS / TEXHNUECKNE CNEUΦIKAUUN / TECHNISCHE GEGEVENS / SPECIFICHE TECNICHE
| Prime / Primary / Primär / Primario / Perpavka / Primario / Primario | ||||
| Tension d'alimentation / Power supply voltage / Versorgungsspannung / Tension de red électrique / Hanrpaxenne pigtanen / Voedingsspanning / Tensione di alimentazione U1 400 V +/- 15% | ||||
| Fréquence sector / Mains frequency / Netzfrequenz / Frecuencia / Hz/ Frecuente sector / Frecuencia settore | ||||
| Nombre de phases / Number of phases / Anzahl der Phasen /Numero de fases / Konvexetao / Aantal fases /Numero di fase | ||||
| Fusible disjondeur / Fuse / Sicherung / Fusible disjunto / Planktoni erodoxanerias / nperebaieria / Zekering hoofschakeaar / Fusible disgnture | ||||
| Courant d'alimentation effectif maximal / Maximum effective supply current / Corrente de alimentacion efectiva maxima / Maximale effective voedingsroom / Corrente di alimentazione effetiva massima / Maksymalny efektwywny prad zasilania | ||||
| Courant d'alimentation maximal / Maximum supply current / Corrente da alimentacion maxima / Maximale voedingsroom / Corrente di alimentazione maxima / Maksymalny prad zasilania | ||||
| Section du cordon secteur / Mains cable section / Sectio natsnoor / Secdo del cable de alimentacion / Sezione del cavo di alimentazione / Odcinok prazewodu zasilajacogo | ||||
| Pulsance active maxima consommée / Maximum active power consumed / Consumo maximo de energia activa / Maximale active verbrukte vermogen / Polenza ativa massima consummate / Maksymalny poorb mocy czynne | ||||
| Consummation au ralenti / Idle consumption / Consumo en ralentizado / Stationair verbruk / Consumo al minimo / Zuzycle na biegu jalwym | ||||
| Rendissement à l2max / Efficiency at l2max / Eficiência at l2max / Rendissementbj [l2max / Eficiência at l2max / Sprawnosó przy l2max | ||||
| Facteur de pulsance à l2max / Power factor at l2max / Facteur de potenza à l2max / Inschakeldaurbj [l2max / Ciclo di potenza à l2max / Wspólczynik mocy przy l2max | ||||
| Classe CEM / EMC class / Classe CEM / Klasse CEM / Classe CEM / Klasse EMC A | ||||
| Secondaire / Secondary / Sekundär / Secondario / Bropweia / Secondaire / Secondario | ||||
| Tension à vide / No load voltage / Leerlaufspannung / Tension à vacio / Hanrpaxenne xonocroto xoda / Nullst spanning / Tensione a vuoto U0 (TCO) | ||||
| Natura du courant de soudage / Type of welding current / Tipo de corrente de solidadura / Type lasstroom / Tipo di corrente di saldatura / Rodzaj prad spawania | ||||
| Modes de soudage / Welding modes / Modos de solidadura / Lasmodules / Modalitya di saldatura / Tryby spawania | ||||
| Courant de soudage minimal / Minimum welding current / Corrente minima de solidadura / Minimale lasstroom / Corrente minima de solidadura / Minimaly prad spawania | ||||
| Courant de sortie nominal / Rate current output / nominaler Arbeitsstrom / Corrente de salida nominal / Hommaelbny bixodnky tock / Nominale ulgangsstroom / Corrente di uscita nominale | ||||
| Tension de sortie conventionnelle / Conventional voltage output / entspruchende Arbeitsstgangnung / Ycnopoe bixodny bixopexen / Tension de salute conveconional / Conventione l'ulgangsspanning / Tensione di uscita convenzione | ||||
| Imax 40 % | ||||
| * Einschaltdauer @ 40°C (10 min), Norme EN60974-1 / Duty cycle at 40°C (10 min), Standard EN60974-1. | ||||
| Einschaltdauer @ 40°C (10 min), EN60974-1/Norm / Ciclo de travajo a 40°C (10 min), Norma EN60974-1/TIB% prci 40°C (10 min), Hopma EN60974-1 / Inschakeldaurbj [l2max (10 min), Norm EN60974-1, Ciclo di lavoro a 40°C (10 min), Norma EN60974-1. | ||||
| 100 % 280 A | ||||
| Diametre minimal et maximal du fil d'apport / Minimum and maximum diameter of filler wire / Minimaler und maximaler Durchmesser des Schwellflödrads / Diametre minimy y maximo del filo de solidadura / Mienamalny i maximemalny daimamer priscadocnyrpoeaocdy / Minimale en maximale diameter van het lasdraad / Diametre minimo e massimo del filo d'apporto | ||||
| Acier / Steel | ||||
| Inox / Stainless | ||||
| Aluminium | ||||
| Fil foure / Cored | ||||
| CuSi / CuAl | ||||
| Connélique de torche / Torch connector / Brenneranschluss / Conexiones de antorcha / Coordinenien ropelion / Aanslilling loorts / Connectori della torcia | ||||
| Type de galet / Drive roller type / Draufhafungsrolle-Typ / Tipo de rodllo / Tint porpoxa / Tipo da rulino | ||||
| Vitlosse ou dévidage / Motor speed / Motor-Draehzai / Velocardid da motor / Ocioopoty pugmatana / Snelhaid motor / Velocità del motore | ||||
| Pulsance du moteur / Motor power / Leistung des Motors / Potenza del motor / Vermogen van de motor / Potenza del motore | ||||
| Diametre maximal de la bobine d'apport / Maximum diameter of the supply reel / Maximaler Durchmesser der Schwellflödradspluse / Diameiro maximo de la bobina de alambre / Maximamalny daimamer priscadocnyrpoeaocdy / Minimale diameter van de spoei / Diameiro massimo della bobina d'apporto | ||||
| Poids maximal de la bobine de fil d'apport / Maximale weight of the filler wire real / Maximales Gewicht der Schwellflödradspluse / Peso maximo de la bobina de alambre / Maximamalny soc priscadocnyrpoeaocdy / Minimale gewicht van de spoei / Peso massimo della bobina del filo d'apporto | ||||
| Pression maximal de gaz / Maximum gas pressure / Maximaler Gasdruck / Presión maxima del gas / Maximimallhoe pasanenque rasa / Maximale gasdruk / Pressione masima del gas | ||||
| Temperatures de fonctionnement / Functioning temperature / Betriebstemperature / Temperatura de fonctionamento / Pabochey temperatparya / Gebruiktemperatur / Temperatura di funzonamento | ||||
| Temperatures de stockage / Storage temperature / Lagertemperatur / Temperatura de almacenaje / Temperatryxra xanenry / Bewaarttemperatur / Temperatura di stoccaggio | ||||
| Degré de protection / Protection level / Schutzart / Grado de proteccion / Crèmene saucrty / Beschemingsklasse / Grado di protezione | ||||
| Classe d'Isolation minimale des enroulements / Minimum coil insulation class / Clase minima de aslamiesto del bobinado / Minimale isolatieklasse omwikkelungen / Classe minima di isolamento degli avolgimenti / Minimale klasa zolescj okablowania | ||||
| Dimensions (Lxth) / Dimensions (Lxwh) / Abmessungen (Lxth) / Pasparmys (ДклхВ) / Almotingen (Lxth) / Dimensioni (Lxth) | ||||
| Poids / Weight / Gewicht / Bac / Pesso / Gewicht / Pesso | ||||
| 36 kg |
a l'olo f tio r s 100 n o c d 10 min. Durei ( 2015) a l c i o f la vore) la protazione fermica poa attivare, in casa o, ano spigo e o spia [il flunita. Lasciate il disposito collegato per permietto i rallreddamento fin ac annullamente della protazione. La fonte di corrente di salutata presenta una canalistica di uscita spicovente. La fonte di corrente descriva una canalistica di uscita di tipo pialto. In acui Paesi, UI viene chiarami TCA.
Vega - Parco Scientifico Tecnologico di
Venezia
Via delle Industrie, 25/4
30175 Marghera - VE
ITALIA
www.gys-welding.com
+39 041 53 21 565
italia@gys.fr
GYS China
Filiale/子公司
6666 Songze Road,
Qingpu District
201706 Shanghai
China
www.gys-china.com.cn
+86 6221 4461
contact@gys-china.com.cn
Questo manuale dell'interfaccia (IHM) fa parte della documentazione completa. Un manuale generale è fornito con il prodotto. Leggere e rispetto le istruzioni del manuale generale, in particolare le istruzioni di sicurezza!
Utilizzo e sfruttamente solamente con i seguenti prodotti
| NEOPULSE 220 C | ✓ |
| NEOPULSE 220 C XL | ✓ |
| NEOPULSE 320 C | ✓ |
| NEOFEED 4W | ✓ |
| NEOPULSE 400 CW | ✓ |
Versione del software
Questo manuale descrive le versioni dei seguenti software:
1.86
La versione software dell'interfacciaiene visualizzata nel menu generale:Informazione/MMI
Comando del generatore
Il display principale contiene tutte le informazioni necessarie per il procedimento di saldatura prima, durante e dopo la saldatura (l'interfaccia può leggermente evolverre in funzione del procedimento selezionato).

(1) Nome utilizzatore / tracciabilità
(2) Pulsante n°1: Menu generale o Ritorna al menu precedente
(3) Pulsante n^2 : Parametri del processo in corso
(4) Manopole di navigazione
(5) Pulsante n°3 : Regolazioni
(6) Pulsante n^4 : Jobo Validazione
(7) Regolazioni in corso
(8) Misura di Tensione, Corrente e Energia
Menu generale
Lo schermo del Menu generaleiene visualizzato al primo avviamo del prodotto.
La navigazione tra i diversi blocchi viene effettuata grazie alle manopole e ai pulsanti

Processi
L'accesso a certi processi di saldatura dipende dal prodotto:
MIG-MAG (GMAW/FCAW)
Saldatura semi-automatica, in atmosfera protetta.
TIG (GTAW)
Saldatura ad arco con elettro non fusibile, in atmosfera protetta
MMA (SMAW)
Saldatura ad arco con elettro rivestito
Scriccatura
Scriccatura ad arco-aria permette di create un solco nel metallo
Parametri (utilizzatore)
Modalità di visualizzazione
- Easy: display e funzionalità ridotte (non c'è l'acceso al ciclo di saldatura).
- Expert : display completo, consente di regolare la durata e i tempi delle diverse fasi del ciclo di saldatura.
- Avanzato : display integrale, permette di regolare la totalità dei parametri del ciclo di saldatura.
Lingua
Scelta della lingua dell'interfaccia (Francese, Inglese, Tedesco, ecc...)
Unità di misura
Scelta della visualizzazie delsysteme delle unità: Internazionale (SI) o Imperiale (USA).
Denominazione materiali
Norma Europea (EN) o norma Americana(AWS).
Luminosità
Regola la luminosità dello schermo dell'interfaccia (regolazione da 1 (aspetto scuro) a 10 (luminosità molto forte)).
Codice utilizzato
Personalizzazione del codice di accesso dell'utilizzatore per bloccare la sessione (Predefinito 0000).
Tolleranza I (corrente)
Tolleranza della regolazione della corrente:
OFF: regolazione libera, la regolazione della corrente non viene limitata.
± 0A : nessuna tolleranza, bloccaggio della corrente.
± 1A > ± 50A : intervallo di regolazione nel quale l'utilizzatore puo far variare la corrente.
Tolleranza U (tensione)
Tolleranza di regolazione della tension:
OFF: regolazione libera, la regolazione della tension non viene limitata.
± 0.0V : nessuna tolleranza, bloccaggio della tensione.
± 0.1V > ± 5.0V : intervallo di regolazione nel quale l'utilizzatore può far variare la tensione.
Tolleranza 8velocità filo)
Tolleranza della regolazione della velocità del filo (m/min):
OFF: regolazione libera, la regolazione della velocità non viene limitata.
± 0.0m/min : nessuna tolleranza, bloccaggio della velocità del filo.
± 0.1m/min> ± 5.0m/min : intervallo di regolazione nel quale l'utilizzatore può far variar la sua velocità del filo.
Sistema
Nome dell'apparecchio
Informazione relativa al nome dell'apparecchio e possibilità di personalizzarlo premendo, nell'interfaccia.
Orologic
Regolazione dell'ora, data e fornato (AM / PM).
Unità di raffreddamento
- OFF: l'unità di raffreddamento è disattivata.
- ON: l'unità di reffreddamento è attiva in modo permanente.
- AUTO: gestione automatica (attivazione alla saldatura e disattivazione dell'unità di raffreddamento 10 minuti dopo la fine della saldatura)
SCARICO funzione dedicata allo spurgo dell'unità fredda o al riempimento dei fasciocavi, quindi le protezioni vengono inibite. (vedere il manuale dell'unità di raffreddamento per purgare in sicurezza il vostro prodotto).
Reset
Reinizializzare i parametri del prodotto :
- Parziale: valore predefinito del processo di saldatura in corso.
- Totale : tutti i dati di configurazione dell'apparecchio saranno ripristinati sulle rgolazioni della fabbrica.
Blocco
Possibilità di bloccare l'interfaccia del prodotto al fine di renderere sicuro il lavoro in corso e di evitare delle modifiche involontarie o accidentali. La finestra delle regolazioni in corso resta modificabile con le tolleranzi selezione nel menu Parametri (vedere pagina precedente). Tutte le autres funzioni sono inaccessibili.
Per sbloccare l'interfaccia, premere sul pulsante n^1 e inserire il vosto codice utilizzatore a 4 cife (Predefinito 0000).
Utilizzatori
La modalità usizzatore permette di condidere il prodotto con più utilizzatori. Al primo avvio, la macchina è in modalità Admin. L'amministratore può creare degli utilizzatori. Ogni usizzatore ha la sua propria configurazione (modalità, regolazione, procedimento, JOB...) equesta non è modificabile da nessun'alto usizzatore. Ogni usizzatore ha bisogno di un codice personale a 4 cifre al fine di potersi connettere sul genatore.
- L'amministratore ha accesso a tutto il menu generale.
- L'utilizzatore ha accesso a un interfaccia amplificato. Non ha diritto di sopressione (Tracciabilità, Jobs, Profili utilizzatore, ecc...)
Interfaccia di configurazione degli utilizzatori (riservato all'aministratore).
La parte sinistra del display elenca gli utilizzatori. L'amministratore ha la possibilità di ordinare gli utilizzatori per nome o per data premendo brevamente sul secondo pulsante n^2 . Premendo a lungo su quello pulsante si può eliminare gli utilizzatori attivi (I'account Admin non può essere eliminato).
La parte destra dello schermo permette di videere il dettaglio di tutti gli utilizzatori precedenetamente creati con le seguenti informazioni: Avatar, Nome, N^ di squadra e Tolleranza (%) .
Creazione di un profilo utilizzatoire
Premere a lungo sul piulsante n°3 per creare un utilizzatore.
- User : Personalizzato il nome dell'utilizzatore premendo il pulsante n^3
- Avatar : Scelta del colore dell'avatar utilizzatore
- Squadra: Attribuzione del numero di squadra (10 max)
Codice utilizzatore codice di accesso personale (Codice predefinito : 0000) - Tolleranza della regolazione della corrente I:
OFF: regolazione libera, la regolazione della corrente non viene limitata.
± 0.0A : nessuna tolleranza, bloccaggio della corrente (non raccomandato).
± 0.A>± 50A : intervallo di regolazione nel quale l'utilizzatore puo far variate la corrente.
- Tolleranza di regolazione della tensione U:
OFF: regolazione libera, la regolazione della tension non viene limitata.
± 0.0V : nessuna tolleranza, bloccaggio della corrente (non raccommando).
± 0.1V > ± 5.0V : intervallo di regolazione nel quale l'utilizzatore puo far variare la tensione.
- Tolleranza della regolazione della velocità del filo (m/min):
OFF: regolazione libera, la regolazione della velocità non viene limitata.
± 0.0m / min : nessuna tolleranza, bloccaggio della velocità del filo (non raccomandata).
± 0.1m / min > ± 5.0m / min : intervallo di regolazione nel quale l'utilizzatore può far variar la sua velocità del filo.
Per l'utilizzatore «Admin», la modifica del nome e dell'avatar admin non è possibile.
Modifica di un profilo utilizzatore
Selectionare nella parte sinistra dello schermo e premere sul pulsnate n^4
Scelta degli utilizzatori
Se un utilizzatore (o più) viene创建工作, la finestra utilizzatore della macchina.
Selezionare l'utilizzatore da voi scelto e premere su per validare. Un codice di blocco viene domandato.
La funzione «Spagnere» permette di bloccare la macchina sulla scelta degli utilizzatori, nessun altro parametro è accessible. Questo display è identico quando la macchina è accesa (commutatore OFF -> ON).
Visualizzazione dell'utilizzatore
In alto a sinistra dello schermo, l'avatar e il nome dell'utilizzare attivi vengono nostrati.
Codice di sblocco
Ogni profilo utilizzatore è protteto da un codice personale a 4 cifre. Nell'assenza di una personalizzazione, il codice predefinito è 0000. Dopo 3 inserimenti errati del vosto codice personale, l'interfacciaiene bloccato e domanda un codice di sblocco. Questo codice, composto da 6 cifre e non modificabile è: 314159.
Tracciabilità
Qusto interfaccia di gestione della saldatura permette di tracciere/Registrarare tutte le tappe dell'operazione di saldatura, cordolo per cordolo, durante una fabbricazione industriale. Quito approccio qualitivo garantise la qualita della saldatura post-production consentendo l'analisi, la valutazione, la reportistica e la documentazione dei parametri di saldatura registrati. Questa funzionalità permette l'acquisizione precisa e rapida maanche la salvaguardia dei dati domandati secondo la norma EN ISO 3834. Il recupero di questi dati è possibile esportandoli su una chiavetta USB.
1- Start - Sviluppo della tracciabilità
- Personalizzare il nome del cantiere premendo il pulsante n^3
- Intervallo di campionamento:
- Hold : No salvataggio dei valori della Corrente/Tensione (media sul cordone) durante la saldatura.
- 250 ms, 500 ms, ecc....: Salvataggio dei valori Corrente/Tensione (media sul cordone) con tutti gli «X» milliseconds o secondi durante la saldatura.
- Opzioni - OFF: tracciabilità semplice
Opzioni -ON:tracciabilita completeness
Sensore del passaggio (ON/OFF)
Sensore di saldatura (ON/OFF)
Temperatura (ON/OFF): Temperatura del pezzo da saldare all'inizio del cordone.
Lunghezza (ON/OFF): Lunghezza del cordone (le unità di misura vengono sostrate in funzione della scelta definita dai Parametri/ Unità di misura).
Variablei: permette di regolare le informazioni complementari personalizzate (peso, annotazioni, velocità del filo, ecc...)
Premere per lanciere la tracciabilita.
Visualizzazione della tracciabilità
In alto a sinistra del display, il nome el cantiere e il n° del cordone vengono visualizzati (il n° del cordone viene incrementato in maniera automatica e non è modificabile)
Identificazione - Opzioni ON
All fine di ogni cordone, una finestra d'identificazione viene mostrata: N° di Passaggio, N° di Saldatura, Temperatura del pezzo e/o la Lunghezza del cordone.
Validazione
La validazione si può effettuire sull'IHM o premendo sul pulsante torcia.
Stop - Arrestare la tracciabilità
Per arrestare la tracciabilita durante una tappa di saldatura, l'utilizzatore deve ritornare nel menu Tracciabilità e selezionare «Stop».
Esportare
Il recupero di queste informazioni si per l'esportazione dei dati sulla chiavetta USB.
I dati .CSV sono esportabili grazie a un software con foglio di calcolo (Microsoft Excel®, Calc OpenOffice®, ecc.).
Il nome della cartella è associato al nome della macchina e al suo numero di seri.
2- Start - Gestione della tracciabilità
La parte sinistra del display elenca i cantieri precedentamente creati.
L'utilizzatore ha la possibilità di ordinare questi cantieri per nome o per data premendo brevamente il pulsanten°2. Premere a lungo su quello pulsante consente di eliminare il cantiere attivo o tutti i cantieri.
La parte destra dello schermo permette di vedere il dettaglio di tutti i cantieri precedenetamente creati con le seguenti informazioni: frequenza di campionamento, numero di cavi registrati, tempo di saldatura totale, energia di saldatura fornita, configurazione di ciascun cordone (processo, timestamp, tempo di saldatura e U-I di saldatura).

Rec
Creazione di una tracciabilità
(vedere paragrafo precedente)
Lanciare la tracciabilità del cantiere attivo
Trasportabilità
Import Config
Cariamento della configurazione macchina alla chiavetta USB (repertorio : Disco mobile\Portability\Config) alla macchina. Premere a lungo permette di eleminare le configurazioni alla chiavetta USB.
Export Config.
Ésportazione della configurazione macchina alla chiavetta USB (repertorio : Disco mobile\Portability\Config).
Import Job
Importazione dei Job a seconda dei procedimenti sotto il repertorio Disco mobile\Portability alla chiavetta USB alla macchina.
Export Job
Esportazione dei Job macchina alla chiavetta USB (repertorio : Disco mobile\Portability\Job)
Attenzione, i Job vecchi della chiavetta USB rischiano di essere eliminati.
Per evitare la perdita di dati durante l'importazione o l'esportazione di dati, non rimuoverve la chiavetta USB e non spegnere la macchina. Il nome della cartella è associato al nome della macchina e al suo numero di seri.
Calibratura
Calib. Velocità
Funzione dedicata alla cabratura della velocità del trainafilo. Lo scopo della calibratura è compensare le variazioni di velocità dei trainafili per regolare la misurazione della tensione visualizzata e per perfezionare il calcolo dell'energia. Una volta avviata la procedura, viene spiegata con un'animazione sullo schermo.
La calibrazione della velocità del trainafilo deve essere fattia periodicamente per assicurare una saldatura ottimale.
Calib. Cavi
Funzione ugualmente dedicata alla calibratura degli accessori di saldatura come la torcia, cavo + porta-elettro do cavo + pinza di massa. Lo scopo della calibratura è di compensare le variazioni di lunghezza degli accessori al fine di regolare la misura di tensione visualizzata e per perfezionare il calcolo dell'energia. Una volta avviata la procedura, viene spiegata con un'animazione sullo schermo.
Importante : La calibratura cavo è da rifare agli volta che si cambia la torcia, fasciocavi o cavo di massa per assicurarsi una saldatura ottimale.
Informazione
Dati della configurazione dei componentiistema del prodotto:
- Modello
-Numero di serie - Nome dell'apparecchio
- Versione del software
- Job e sinergie utilizzate
Premendo qualsiapi pulsante fa in modo che si possa uscire dal blocco Informazione
Memorizzazione e richiamo dei job
Accessibilità grazie all'icona «JOB» dello schermo principale.
I parametri in uso sono automaticamente memorizzati e richiamati all'accensione successiva.
Oltre ai parametri in corso, è possibile salvare e richiamare le configurazioni chiamate «JOB»
I JOBS sono 500 per il procedimento MIG/MAG e TIG, 200 per il procedimento MMA. La memorizzazione è basata sui parametri del procedimento in corso, le regolazioni in corso e il profilo dell'utilizzatore.
Job
Questa modalità JOB permette la creazione, il salvataggio, il richiamo e la cancellazione dei JOB.
Quick Load - Richiamo dei JOB al pulsante al momento della saldatura.
Il Quick Load è una modalità di richiamo di JOB (20 max) al momento della saldatura e possibile nel processo MIG-MAG e TIG.
A partire da una lista costituita da JOB precedentamente creati, i richiami di JOB si fannoattraverso brevi pressioni sul pulsante. Tuttle le modalità del pulsante e le modalità di saldatura sono supportati.
Codici erre
La segunte tabella presenta una lista non esaustiva dei messaggi e codici di erre che possono apparire. Effettuare queste verifiche e controli prima di ricorrere all'aiuto di un technician specializzato GYS autorizzato.

Se l'utilizzatore deve apree il suo prodotto, è obblatorio staccare l'alimentazione scollegando la presa di corrente elettrica e aspettare 2 minuti per sicurezza.
| Codici erre | Messaggi Soluzioni | |
| 001 | DIFETTO SOVRATENSIONE Verificare l'installazione elettrica | Fai controllare il suo impianto elettrico da una persona autorizzata. |
| 002 | DIFETTO SOTTO-TENSIONE Verificare l'installazione elettrica | |
| 005 Difetto corrente di terra | Presenza di una corrente vagabonda. Verificare il cablaggio della parte accessoria di saldatura (torcia, pinza di massa, porta-elettrodo, ecc) | |
| 006 | Difetto unità di raffreddamento Unità di raffreddamento non rilevata | L'unità di raffreddamento non viene più rilevata. Verificare la connessione tra il generatore e l'unità di raffreddamento. |
| 007 | Difetto di flusso Circuito di raffreddamento tappato. | Verificare la continutà della circolazione del liquido di raffreddamento. |
| 008 | Difetto livello d'accua Verificare il livello d'accua | Riempire il serbatoio dell'unità di raffreddamento al massimo (liquido di raffreddamento consigliato: rif. 062511) |
| 009 | UNITÀ DI RAFFREDDAMENTO Protezione termica | Aspettare alcuni minuto per il raffreddamento dell'unità di raffreddamento. Fare attenzione a non superare il ciclo di lavoro raccomandato per la corrente di saldatura utilizzata.Assicurarsi che le entrate e le uscite d'aria non siano ostruite. |
| 010 | GENERATORE Protezione termica | Aspettare alcuni minuto per il raffreddamento del genereatore.Fare attenzione a non superare il ciclo di lavoro raccomandato per la corrente di saldatura utilizzata.Assicurarsi che le entrate e le uscite d'aria non siano ostruite.Installare il filtrlo antipolvere (rif. 063143). Attenzione, il filtrlo antipolverereduce il ciclo di lavoro. |
| 011 | Ventilatore Difetto ventilatore | Togliere l'alimentazione staccando la presa elettrica e verificare che la ventola non sia bloccata. |
| 012 | PULSANTE DI AVANZAMENTO Un pulsante torcia è premuto | Rimuovere la torcia e verificare se il messaggio compare ancora. Verificare che l'interruttore «Scarico gas / Avanzamento filo» non sia bloccato. Verificare che il pulsante della torcia MIG/MAG non sia bloccato. |
| 015 | MOTOR Impossibile raggiungere la velocità richiesta | Verificare la regolazione delle pressioni dei rulli del trainafilo. Verificare che il filo d'apporto non sia bloccato nella guaina della torcia. fare una calibratura della velocità del trainafilo (Menu «Calibratura») |
| 019 | Sovraccarica, Verificare le vostre regolazioni Premere e rilasciare il pulsante torcia per cancellare | Verificare le regolazioni del generatore e l'installazione (filo d'apporto, rulli, gas, torcia, ecc) Se il problema persistsente, fare l'aggiornamneto (attraverso Planet GYS). |
| 020 | Problema di avviamento saldatura Verificare i vostri parametri di saldatura Premere e rilasciare il pulsante torcia per cancellare | Verificare le regolazioni del generatore e l'installazione (filo d'apporto, rulli, gas, torcia, ecc) Se il problema persistsente, fare l'aggiornamneto (attraverso Planet GYS). |
| 024 | Sovraccarica USB Scollegare la vostra USB | Cambiare la chiavetta USB. |
| - | Un'erreore di sistema interno è stato prodotto. Riavviare il prodotto | Attendere e poi riaccendere il prodotto. Se il problema persistsente, fare l'aggiornamneto (attraverso Planet GYS) |
| - | Errore al momento della calibratura motore | Rifare una calibratura della velocità del trainafilo (Menu «Calibratura») |
| - Errore al momento della calibratura Rifare una calibratura dei cavi di saldatura (Menu «Calibratura») | ||
| - Memoria della macchina piena Eliminare dei Job per liberare lo spazio di stoccaggio interno. | ||
| - | Scheda %s non supportata Err %d Continuare lo stesso? | I dati della chiavetta USB sono danneggiati. Verificare i vostri dati |
| - | Impossibile scrivere sulla chiavetta USB | Liberare spazio nella chiavetta USB Se il problema persistsente, Cambiare chiavetta USB. |
| - | Numero di tentativi superati. Codice di sblocco richiesto | Scegliere il codice di sblocco: 314159 |
| - | Codice utilizzatore sbagliato | Il codice personale è sbagliato, insereire il codice corretto. In automatico, il codecè è 0000. |
Se un codice erre non epertoriato appare o nnel caso in cui il problema persista, contattare il SPV GYS.
lcone di alerta (Warning)
Le ione di allerta in alto a destra dello schermo vi danno delle indicazioni sul vosto prodotto.
| Icona di allerta | Significato |
| DEMO | Modalità Dimostrazione. La saldatura è inattiva. Verificare la vostra INSTALLazione elettrica (tensione di rete). |
| Circuito di raffreddamento ostruito. Verificare la continutà della circolazione del liquido di raffreddamento della torcia. | |
| Pila di interfaccia a fine vita. Cambiare la pila (CR2032) e aggiornare la data e l'ora nel prodotto (Sistema/Orologic). | |
| Il ventilatore non gira a velocità adeguata. Verificare lo stato della ventola. |
Crearea trasabilitàti
(vezi paragraful anterior)
ManualeFacile