LSI6012H - Lavastoviglie NARDI - Manuale utente e istruzioni gratuiti
Trova gratuitamente il manuale del dispositivo LSI6012H NARDI in formato PDF.
Questions des utilisateurs sur LSI6012H NARDI
0 question sur cet appareil. Repondez a celles que vous connaissez ou posez la votre.
Poser une nouvelle question sur cet appareil
Scarica le istruzioni per il tuo Lavastoviglie in formato PDF gratuitamente! Trova il tuo manuale LSI6012H - NARDI e riprendi in mano il tuo dispositivo elettronico. In questa pagina sono pubblicati tutti i documenti necessari per l'utilizzo del tuo dispositivo. LSI6012H del marchio NARDI.
MANUALE UTENTE LSI6012H NARDI
Carga da loça quando a normala
Avvertenze di sicurezza 2
Installazione 4
Vista da vicino (pannello comandi) 6
Come mettere il sale ? 7
Come mettere il brillantante? 9
Detersivo 10
Stoviglie non idonee 11
Caricamento delle stoviglie 12
Tabelle dei cicli di lavaggio 14
Lavaggio stoviglie 16
Suggerimenti per una lunga durata della lavastoviglie 18
Manutenzione e cura 19
Diagnosi dei guasti 20
Caratteristiche tecniche 24
Avvertenze 24
Alla conspicna
- Controllare subito la presenza di eventuali danni di transporte all'imballaggio e alla lavastoviglie. Non mettete in funzione un apparecchio danneggiato, ma consultate il Vostro formitore.
- Siete pregati di smaltire il materiale d'imballaggio secondo le norme.
Nell'installazione
- Eseguire l'installation e l'allacciamento secondo le istruzioni per l'installazione e il montaggio.
- Durante i lavori d'installazione la lavastoviglie non deve essere collegata alla rete elettrica.
- Assicurarsi che il systema di collegamento a massa dell'impianto elettrico domestico sia installato a norma.
- Le condizioni del collegamento elettrico e leindicazioni sulla targhetta d'identificazione della lavastoviglie devono cocidere.
Per il collegamento elettrico non usare mai una prolonga. - Per assicurare la stabilità, installare gli apparecchi ad incasso inferiore o gli apparecchi integrabili solo nelle piani di lavoro continuui, avvitati ai mobili contigui.
- La spina di alimentazione deve restare accessibile dopo l'installazione dell'apparecchio.
- La scatola di plastica per l'attacco dell'acqua contiene una valvola elettrica. Nel tubo flessibile di alimentazione passano i cavi elettrici di collegamento. Non tagliare questo tubo, non immergere la scatola di plastica nell'acqua.
- Durante l'installazione, il cavo di alimentazione non deve essere eccessivamente o pericolosamente piegato o schiacciato
Nell'uso quotidiano
- La lavastoviglie deve essere utilizzata esclusivamente da persone adulte per il lavaggio di stoviglia e utensili da cucina.
- Questo appearecchio non può essere installato all'aperto, nemmeno in aree coperte da un fatto; inoltre è molto pericoloso lasciarlo espostoagli agenti atmosalferici.
Non sedersi, né salire sulla porta aperta. L'apparecchio potrebberibaltarsi.
L'acqua nella vasca di lavaggio non è potabile.
Non introdurre solventi nella vasca di lavaggio. Vi è pericolò di esplosione. - Durante lo svolgimento del programma, après la porta solo con precauzione. Vi è pericolò di furiuscita di spruzzi d'acqua.
Non toccare la resistenza durante o dopo un ciclo di lavaggio. -
Regole fondamentali da seguire quando si utilizes l'elettrodomestico:
-
Non toccare mai la lavastoviglie a piedi scalzi o con mani o piedi bagnati.
- Evitare l'impiego di prolunghe o di doppie prese.
- Se l'apparecchio non funzione in maniera corretta, oppure prima di eseguire la manutenzione, scollegare l'alimentazione elettrica.
Bambini in casa
- Questo appearecchio non deve essere utilizzato da bambini o da persone inferme alla supervisione di un adulto.
Non lasciare giocare i bambini con quello apparecchio. - Tenere i detersivi fuori alla portata dei bambini e evitare che si avvincino alla lavastoviglie quando lo porta è aperta.
In caso di danni
- In caso di malfunzionamento, chiudere il rubinetto di alimentazione dell'acqua e scollegare la spina alla presa di corrente. Poi, consultare la sezione intitolata "Diagnosi dei guasti". Se non è possibile risolverve il problema, contattare un centro assistenza.
- Solo il personale specializzato è autorizzato a fare riparazioni.
- Se il cavo di allacciamento all'impianto elettrico e' difettoso,esso deve essere sostituito esclusivamente da personale qualificato o dal servizio technique a causa del pericolo di scousse elettriche.
- Per mantenere a lungo L'EFFICIENZA e la SICUREZZA di quello appearecchio, consigliamo di: - contattare esclusivamente i centri di assistenza autorizzati dal produttore. - non permettere l'installazione di ricambi non originali.
Per la rottamazione
Gli eletrodomestici che non possono più essere utilizzati, devono essere resi inutilizzabili tagliando il cavo di alimentazione e togliendo la chiasura dello portello.
- Provvedere ad una corretta rottamazione dell'apparecchio.

Tensione di danneggiamento

Attenzione:
I bambini possono rinanere imprigionati all'interno dell'apparecchiatura (pericolo di asfissia) o trovarsl in altre situazioni di pericolo.
Quindi: staccare la spina elettrica e il filo di rete, mettendolo da parte. Rovinare la serratura della porta in modo che questa non possa più chiudersi.
Posizionamento della lavastoviglie
Sistemare la lavastoviglie nella posizione desiderata. La parte posteriore dovrebbe essere appoggiata ad una parete e i bianchi ai mobili o alle pareti adiacenti. La lavastoviglie è dotata di tubi di alimentazione e scarico che possono essere posizionati a destra o a sinistra per splificare una corretta installazione dell'elettrodomestico.
Livellamento della lavastoviglie
Dopo ave posizionato la lavastoviglie, regolare l'altezza dei piedini (avvitandoli o svitandoli) per livellarla. In agli caso, la lavastoviglie non deve essere inclinata più di 2^ . Un corretto livellamento della lavastoviglie, contribuisce ad aumento le prestazioni.
Allacciamento dell'acqua fredda
Attaccare il tubo flessibile per l'acqua fredda ad un connettore filettato 3/4 (gas) e verificare che sia collegato correttamente (vedi fig.A). Alcunos modello hanno un sistema de anti-allagamento "Aquastop" dentro il tubo alimentazione del acqua (vedi fig.B) dove ilhetto piccolo si trovà più fissato nella estremità con filamento.
Se le tubazioni dell'acqua sono nuove o non sono state utilizzare per un lungo periodo di tempo, lasciare scorrere l'acqua per essere certi che sua pulita e priva di impurità. Questa precauzione consente di evitare il rischio di bloccare e danneggiare il tubo di alimentazione della lavastoviglia.

Attenzione:
L'apparecchio deve'essere connesso alla presa d'acqua con tubo nuovo. Non utilizzato, per l'allacciamento, tubi già usati in precedenza.


Protezione anti-allagamento
La lavastoviglie è dotata di unsystema che blocca l'alimentazione dell'acqua qualora venga riscontrato un problema al tubo di alimentazione, oppure qualora si verifichino perdite all'interno dell'apparecchio, per prevenire ulteriori danni all'appartamento. Qualora, per qualsiasi ragione, la scatola contenente i componenti elettrici risultati danneggiata, staccare immediamente la spina della lavastoviglie alla presa. Per un corretto funzionamento del dispositivo anti-allagamento, la scatola "A" (Aquastop) con il tubo di alimentazione deve essere attaccata al rubinetto come illustrato nella fig.B. Non è accettabile nessun altro tipo di collegamento. Il tubo di alimentazione dell'acqua non deve essere tagliato per nessun motivo, dal momento che contiene componenti elettrici sotto tensione. Qualora la lunghezza del tubo non sia adatta all'allacciamento desiderato, il tubo deve essere sostituito con un altre di lunghezza adeguata. Tale tubo può essere richiesto presso i rivenditori e i centri di assistenza specializzati.
Allacciamo del tubo di scarico
Inserire il tubo di scarico in una tubazione di scarico con diametro minimo di 4cm, oppure appoggiarlo al lavandino, evitando di piegarlo o di schiacciaro, utilizzando l'apposto supporto speciale in plastica in dotazione con la lavastoviglie (vedi fig.C). L'estremità libera del tubo deve essere ad un'altezza compresa tra 40 e 100 cm e non deve essere immersa nell'acqua.


Attenzione:
l'apposto supporto in plastica deve essere fissato saldamente alla parete per evitare che il tubo di scarico si muova e l'acqua fuoriesca.
Collegamento elettrico
Dopo ave verificato che i valori di tensione e frequenza della corrente domestica corrispondano a quelli della targhetta nominale (posta sulla parte interna in acciaio inox della porta della lavastoviglie) e che l'impianto elettrico possa supportare la tensione massima riportata sulla targhetta, insereire la spina in una presa elettrica correttamente messa a terra (la messa a terra dell'apparecchio è un requisito di sicurezza imposto per legge).
Se la presa elettrica a cui deve essere collegato l'apparecchio non è adatta alla spina, sostituire la spina invece di utilizzato adattatori o dispositivi analoghi che potrebbero causare surriscaldamenti e bruciature.

Attenzione:
La spina della lavastoviglie deve essere accessibileanche quando l'apparecchio è installato come una parte incassata in modo che la manutenzione possa essere fattaconsicurezza.
Vista da vicino (pannello comandi)

A Indicatori programmi
B Tasto Programmi
C Lampada spia ON-OFF
D Tasto ON-OFF
Vista da vicino (Interno)


a Cestello superiore
b Cestello inferiore
c Braccio di lavaggio superiore
d Cesto per argenteria
e Braccio di lavaggio inferiore
f Tappo contentore sale
9 Filtro lavaggio
h Contenitore detersivo e brillantante
Sale
La durezza dell'acqua varia da luogo a luogo. Se la lavastoviglie funzione con acqua dura, su piatti e utensili si formano dei depositi.
Questo elettrodomestico è dotato di un addolcitore speciale che utilizza un sale appositamente studiatop erimare calcare e sali minerali dall'acqua.
Instrimento del sale nell'addolcitore
Utilizzare esclusivamente sale per lavastoviglie. Il contentatore del sale si trova molto al cestello inferiore e deve essere riempito nel modo seguente:
- Estrarre il cestello inferiore e svitare e togliere il tappo del contentatore del sale.
- Prima di inseire il sale per la prima volta, riempire il contentatore con acqua.
- Posizione l'estremità dell'imbuto (in dotazione) nel foro e inseire circa 2 kg di sale. è normale che fuoriesca una piccola quantità di acqua dal contentatore.
- Riavvitare con attenzione il tappo.


Important:
Per impedire la formazione di ruggine, inseire il sale subito prima dell'inizio di un ciclo di lavaggio.
Regolazione del consumo del sale
La lavastoviglie è predisposta per la regolazione del quantitativo di sale consumato in base alla durezza dell'acqua disponibile. Ciò permette di migliorare e personalizzare il livello di consumo del sale, riducendolo al minimo.
Per regolare il consumo di sale, procedere nel modo seguente:
- Svitare il tappo del contentatore del sale;
- Sul collo del contentatore è presente un anello con una freccia (vedi figura la adestea).
- Se necessario, ruotare l'anello in senso antiorario, dal symbolo "-" versus il symbolo "+" in base alla durezza dell'acqua.

Per eseguire le regolazioni, si consiglia vivamente di consultare la segunte tabella:
| Durezza dell'acqua | ||||||
| Livello | °fH | °dH | mmol/l | Posizione selettore | Consumo sale (grammi/ciclo) | Autonomia (cici/2kg.) |
| 1 | 0 - 10 0 | 17 0 - 1,7 | / | 0 | / | |
| 2 | 1,8 - 4,41 | 8 - "4410 - | 25 20 | 60 | ||
| 3 | 25 - 50 4 | 5 - 89 4,5 - 8,9 | MED | 40 | 40 | |
| 4 | >89>5 | 0 >8,9 | 60"+" | 25 | ||
Brillantante
Il brillanteiene usato nel risciacquo, per ottenere bicchieri brillanti e stoviglie alla macchie. Il contentatore si trovava nel pannello interno della porta.
Insetimento del brillante
Per aprire il contentatore del brillantante, ruotare il tappo "1" in senso antiorario quindi aggiungere il brillantante, prestando attenzione a non farlo fuoriuscire.
Il quantitativo di brillantante necessario per un ciclo di lavaggio cui possono esere regolato ruotando l'apposto dosatore "2", posizionato在整个 coperchio "1", con un cacciavite.
Vi sono 6 diverse impostazioni; quella che preveDE un dosaggio normale è la numero 3.


Important:
il corretto dosaggio del brillantante migliorara l'asciugatura delle stoviglie. Se sulle stoviglie rimangono gobce di acqua o macchie, occorre regolare il dosatore su un'impostazione superiore. Se invece le stoviglie presentano striature bianche, regolare il dosatore su un'impostazione inferiore.
Detersivo
Utilizzare esclusivamente detersivi per lavastoviglie. Il contentatore deve essere riempito prima dell'inizio di ciascun ciclo di lavaggio, seguendo le istruzioni contenate nella "Tabella dei cicli di lavaggio". Il contentitore del detersivo si trova nel pannello interno dello portello.

Inserimento del detersivo
- Per aprire il coperchio "3" del contentatore, premere il pulsante "4".
- Il detersivo per il ciclo di lavaggio deve essere inserto nelle scomparto "5".
Il detersivo per il ciclo di pre-lavaggio deve essere inserto nelle scomparto "6". - Dopo ave inserto il detersivo, chiudere il coperchio premendolo fino a sentire un cig.


Nota:
per amplificare la chiusura del coperchio, eliminare eventuali residui di detersivo inccesso dal contentatore.

Nota:
I'uso delle pastiglie 3 in 1 o simili è vietato se viene selezionato il programma rapido o l'ammollo.

Avvertimento:
Non inserire le pastiglie nella vaschetta o nel cestello delle posate, poiché il lavaggio sarebbe di scarsa qualità. La pastiglie devono essere inserite nel dosatore del detergente.
Nella lavastoviglie non dovreste lavare:
posate e stoviglie di legno. Esse lisciviano e assumono un brutto aspetto; inoltre i collanti usati per il legno non resistono alle temperature raggiunte. Oggetti di vetro decorati e vasi sensibili, specialmente stoviglie antiche o irreccuperabili. Quelle decorazioni non erano più resistenti al lavaggio in lavastoviglie.
Non idonei sono inoltreanche pezzi in materiale plastico sensibile all'acqua calda, stoviglie in rame ed in stagno. Le decorazioni su vetro, i pezzi in alluminio e argento durante il lavaggio possono tendere a cambiare colore e sbiancare. Anche alcuni tipi di vetro dopo molti lavaggi possono divertare opachi. Inoltre non introdurre nella lavastoviglie materiali assorbenti, come spugne e panni.
Aviso:
in futuro acquistare solo stoviglie per le quali venga confermata l'idoneità al lavaggio in lavastoviglie.

Avverenza
Nella lavastoviglie non devono essere lavate stoviglie sporcate con cenere, cera, grasso lubricidente o colori.
Danni a bicchieri e stoviglie
Cause:
- Tipo di bicchieri e metodi di produzione dei bicchieri.
- Composizione chimica del detersivo.
- Temperatura dell'acqua e duranta del programma della lavastoviglie.
Aviso:
- usare bicchieri e porcellana indicati dal produttore come resistenti al lavaggio in lavastoviglie.
- Usare un detersivo indicato come delicato per le stoviglie. Informarsi presso il produttore del detersivo.
- Selezionare un programma con la minore temperatura possibile e la più breve durata di programma possibile.
- Al fine di evitare danni, dopo il termine del programma togliere al più presto vetri e posate alla lavastoviglia.
Prima di inseire i piatti nella lavastoviglia, eliminare i residui alimentari più grossi per evitare di intasare il filtro e ridurre le prestazioni dell'elettrodomestico.
Se i residui alimentari presenti su pentole e padelle sono particolarmente difficili da eliminare, consigliamo di lasciarli in amollo prima di procedere al lavaggio. Ciò evita di dovere effettuare ulteriori cicli di lavaggio. Estrarre il cestello per amplificare il caricamento della lavastoviglie.
Come riempire il cestello inferiore
Si consiglia di disporre sul cestello inferiore le stoviglie maggiornente sporche: pentole, padelle, coperchi, piatti e contentitori di portata, come illustrato nella figura a destra.
Si consiglia di posizionare i piatti di portata e i coperchi sui fianchi dei cestelli per evitare di bloccare la rotazione del braccio aspersore superiore.
- Pentole e ciotole devono essere nelle poste sempre rivolte verso il basso (vedi fig.D).
- Le pentole più grosse devono essere inclinate per facilitare lo scolo dell'acqua.
- Il cestino per l'argenteria può essere raddoppiato (vedere Fig.E) in modo da poter utilizzato solo una sezione se il carico per l'argenteria è leggero. Si crea inoltre spazio per altre pentole e padelle ed è possibile posizionare il cestino per l'argenteriaanche nel cestello superiore.
- L'argenteria deve essere posizionata nell'apposto cestino con le impugnature sulla parte inferiore;se il cestello ha dei cestini laterali,i cucchiai devono essere inserti singularmente nelle apposti spazi.Gli utensili particolarmente lunghi devono essere posizionati in orizzontale nella parte anteriore del cestello superiore.

AVVERTIMENO
Coltelli e gli altri utensili con punti acuti devono essere caricati nel cesto coi loro puntI verso il basso o sistematii in una posizione orizzontale.

Carica normale

Come riempire il cestello superiore
Il cestello superiore è predisisto per stoviglie più delicate e leggere, come bicchieri, tazze da caffe e te, piattini, piatti e coppette,或者其他 che piccole padelle (purché nonccessivamente sporche).
- Posizione are i piatti e le pentole in modo che non vengano mossi dallo spruzzo dell'acqua.
- L'altezza del cestello superiore cui si è il peccato.
le manopole laterali (vedi fig.F).
Aggiustare il cestello superiore al livello più alto e ci sarei più spazio per altre pentole e piatti sul cestello inferiore.

Supporto
Appogiare I bicchieri alto stoviglie con manico lungho su scaffale,anzi che sui altiri stoviglie da lavare (vedi fig.G).

| Programma di lavaggio | Tipodi stoviglie p.es. porcellana, pentole, posate, bicchieri ecc. | Tipodi resti di cibo | Quantità di resti di cibo | Adesione dei resti di cibo | Descrizione del ciclo |
| Lavaggio intensivo | Resistenti | minestre, soufflé, sughi, patate, pasta, riso, uova, arrosti | Molti Forte | Pre-lavaggio con acqua calda. Lavaggio prolongato da 70°C. Risciacquatura con acqua fredda. Risciacquatura con acqua calda. Asciugatura. | |
| Lavaggio Normale | Pre-lavaggio con acqua fredda. Lavaggio prolongato da 55°C. Risciacquatura con acqua fredda. Risciacquatura con acqua calda. Asciugatura. | ||||
| Lavaggio leggero (EN50242) | m inestre, patate, pasta, riso, uova, arrosti | Pocchi | Debole | Pre-lavaggio con acqua fredda. Lavaggio prolongato da 50°C. Risciacquatura con acqua fredda. Risciacquatura con acqua calda. Asciugatura. | |
| Risciacqui | caffè, dolce, latte, salsicce, bevande fredde, insalate | Pocchissimi | Debole | Lavaggio breve a 40°C. Risciacquatura con acqua fredda. | |
| Ammolio | sciacquare le stoviglie fatto se restano molti giorni in lavastoviglie prima del lavaggio. | Breve lavaggio freddo ad evitare che il residuo di cibo possa essere essiccato sui piatti. | |||
Valore misurato in laboratorio secondo la norma europea EN 50242.
| Avvio | ||||||
| ritardato | Pre- Lavaggio prolongato | Detervisio | ||||
| - | - | 5g | 5g | 5g | 25g | Brillante |
| - | 15g | 25g | 25g | - | - | |
| - | - | - | - | - | - | |
| Duranta in minuti | Consumo corrente in kWh | Consumo acqua in litri |
| 12 | 32 | 162 |
| 0.40 | 1.05 | 1.24 |
| 9 | 15 | 16 |
Selezione del programma
Secondo il tipo di stoviglia e la quantita e lo stato dei residui di cibo, nella tabella programmi potete trovare un'indicazione precisa del programma necessario.
Trovate il relativo svolgimento del programma ed i rispetti di dati di programma nella parte a destra della tabella programmi.
Un esempio:
Per stoviglie miste con molti residui di cibo fortemente aderenti usage il programma « Normale»
Consiglio per il risparmio
Se la macchina è peu carica, spesso è sufficiente il successivo programma meno energico.
Dati di programma
I dati di programma indicati si riferiscono a condizioni normali. Maggiori differenze possono verificarsi a causa di:
diversa quantità di stoviglie
- temperatura di alimentazione dell'acqua
- pressione della conduttura dell'acqua
- temperatura ambiente
- tolleranzi della tensione di rete
e tolleranzi dipendenti alla macchina (p.es. temperatura, quantita d'acqua, ...)
Inserire l'apparecchio
- Aprire il rubinetto dell'acqua.
- Alla fine del programma après la porta.
- Inserire il Tasto ON-OFF "D", L'indicatore "C" ON-OFF si accende.
- Premere il tasto "B", l'indicatore "A" si accende.
- Chiudere la porta, l'indicatore "A" inizia a lampeggiare ed il programma parte automaticamente.

Fine del programma
- Sei segnali sonori indicano che il ciclo di lavaggio è terminato e tutti gli indicatori si spengono accetto "ON-OFF".
Spagnere l'apparecchio
Alcuni minuti after the programma:
- Alla fine del programma aprire la porta.
- Inserire il Tasto ON-OFF "D".
- Togliere le stoviglie dopo il raffreddamento.
Interruzione del programma
- Aprire la porta. Attenzione! Pericolo di fuoriuscita di spruzzi d'acqua dall'apparecchio. Aprire completeness solo quando il braccio di lavaggio non gira più.
- Se la porta e aperta, un signalo acustico donna 10 volte un beep tutti gli 30 secondi.
- In caso di allacciamento ad acqua calda, oppure quando la macchina ha già effettuato il riscaldamento e la porta dell'apparecchio è stata aperta, prima accostare la porta per quale minuto e poi chiuderla. Altrimenti la porta può essere scatto per espansione.
Suggerimenti per una lunga durata della lavastoviglie
Dopo ciascun lavaggio
Dopo ciascun lavaggio, chiudere il rubinetto di alimentazione dell'acqua e lasciare la porta leggermente aperta in modo che umidità e odori non rimangano all'interno della lavastoviglie.
Staccare la spina
Prima di pulire o di eseguire operazioni di manutenzione sulla lavastoviglie, staccare sempre la spina dalla presa di alimentazione. Non correre rischi.
Non impiegare solventi o prodotti di pulizia abrasivi
Per pulire le parti esterne e le guarnizioni in gomma della lavastoviglie, non utilizzato solventi o prodotti per la pulizia abrasivi. Utilizzato una spugna con acqua saponata tiepida.
Per eliminare macchie o residui alla superficie interna, utilizzato una spugna inumidita con acqua e aceto di vino, oppure un prodotto specifico per lavastoviglie.
Spostamento della lavastoviglie
Se occorre spostare la lavastoviglie, cercare di mantenerla in posizione verticale. Se assolutamente necessario, cui è ristato ribaltata sul dorso.
Guarnizioni
Una delle cause del cattivo odore che a volte si forma all'interno della lavastoviglia sono i residui di cibo nelle guarnizioni. Per evitarecisioni,si consiglia di pulirle periodicamente con una spugna.
La porta non dovrebbe essere lasciata nella posizione aperta perché questo potrebbe presentare un azzardo d'inciampare.
Prima di partire per le ferie
Prima di partire per un periodo di tempo prolongato, si consiglia di eseguire un ciclo di lavaggio con la lavastoviglia vuota e poi di staccare la spina alla presa, di chiudere il rubinetto di alimentazione dell'acqua e di lasciare la porta leggermente aperta. Ciò contribuisce ad una magiore durata delle guarnizioni e impedisce la formazione di cattivi odori all'interno della lavastoviglia.
Il controlled e la manutenzione regolari alla macchina contribuiscono ad prevenire guasti. Ciò comporta un risparmio di tempo. Percò agli tanto dovesto guardare attendamente l'interno della Vostra lavastoviglie.
Stato generale della macchina
- Controllare se nella vasca di lavaggio vi sono depositi di grasso e calcare. se si riscontrano simili depositi.
- Lavare accuramente la macchina con detersivo.
Filtri
I filtri "7, 8" impedisco alle impurità grossolane nell'acqua di lavaggio di raggiungere la pompa. Queste impurità talvota possono otturare i filtri.
- Dopo agli lavaggio, controllare se i filtri trattengono residui ed eventualmente pulirli.
- Svitando il filtro grosso "7" si cui estrarre il gruppo filtri "8". Rimuovere i resti e lavare i filtri nelle acqua corrente.
Collocare il gruppo filtri "8" e rimettere il filtro grosso "7".
Bracci di lavaggio
Calcare e impurità nell'accqua di lavaggio possono bloccare gli ugelli e i supporti dei bracci di lavaggio "9" e "10".
- Controllare se gli ugelli di uscita dei bracci di lavaggio sono otturati da residui di cibo.
- Eventualmente estrarre verso l'alto il braccio inferiore"10".
- Svitare il braccio superiore "9".
Pulire i bracci di lavaggio sotto acqua corrente. - Innestare o avvitare di nuovo i bracci di lavaggio.




Eliminare da soli piccoli guasti
Secondo l'esperienza, la maggior parte dei disturbi, che si verificano nell'uso quotidiano, sono essere eliminati da Voi stessi,enza necessità di rivolgersi al servizio assistenza clienti. Con ciò si risparmiano naturalmenteosti e si assicura rapidamente la disponibilità della macchina. Il seguente sommario si propone di aiutarvi a trovare le cause dei degli eventuali disturbi.
Disturbo...
...all'accensione
L'apparecchio non si avvia
Fusibile domestico guasto.
- Spina dell'apparecchio non inflata.
- Porta dell'apparecchio non chiusa correttamente.
- Tasto programma non premuto.
Rubinetto dell'acqua non aperto.
- Filtrato otturato nel tubo flessibile di alimentazione dell'acqua. - Il filtrto si trovato nel raccordo dell'Aquastop oppure del tubo flessibile di alimentazione.

Attenzione
Tenere presente:
Le riparazioni devono esser eseguite solo da personale specializzato.
Da riparazioni inappropriate possono derivare danni considerevoli e pericoli per l'utilizzatore.
...con l'apparecchio stesso
Quando emette 10 piccoli segnali sonori agli 30 secondi e gli indicatori di programma "A1, A2" lampeggiano. Ha giorni verificato che:

- la porta sia chiusa correttamente.
Quando emette 10 piccoli segnali sonori agli 30 secondi e gli indicatori di programma "A1, A4" lampeggiano. Ha gia verificato che:
- il tubo di scarico è troppo basso.

Quando emette 10 piccoli segnali sonori agli 30 secondi e gli indicatori di programma "A1,A3,A4" lampeggiano. HaGST:
- il tubo di scarico è piegato o otturato.
Il tubo di scarico è troppo in alto

Quando emette 10 piccoli segnali sonori anni 30 secondi e gli indicatori di programma "A1,A2,A3" lampeggiano. Ha giorni verificato che:
- il rubinetto dell'acqua sua aperto ed il tubo sua collegato correttamente.
- Ci sia fornitura d'acqua e che ci sia sufficiente pressione
Il tubo di entrata dell'acqua non sia piegato o otturato.
Il filtro del tubo di carico dell'acqua non sia otturato.
Il tubo di scarico sua troppo basso.

Quando emette 10 piccoli segnali sonori agli onni 30 secondi e gli indicatori di programma "A1,A3" o "A1, A2,A3,A4" lampeggiano, CONTATTARE IL Più VICINO CENTRO ASSISTENZA.
Se dopo avere effettuato tutti questi controlli la lavastoviglie continua a non funzionare o se vengono visualizzati altri errori, è possibile spagnere la lavastoviglie e attendere alcuni minuti. è possibile riaccenderla, riprovare e se continua a non funzionare o i problemi persistono, contattare il centro di assistenza autorizzato più vicino e fornire i seguenti dati:
- il tipo di problema;
- il numero del modello (Mod...) e il numero di serie (S/N...), indicati nella targhetto sul fianco della parte interna della porta.
Il braccio di lavaggio inferiore non gira liberamente
Il braccio di lavaggio è bloccato da parti minuti o da residui di cibo.
Il coperchio del detersivo non si chiude
- Contenitore del detersivo troppo piano.
- Meccanismo bloccato da residui di detersivo adherenti.
Gli indicatori luminosi non si spengono dopo il lavaggio
- Interruttore principale ancora inserto.
Residui di detersivo dopo il lavaggio aderiscono nel contentatore del detersivo
- Al riempimento il contentatore era umido, versare il detersivo solo nel contentatore asciutto.
Alla fine del programma resta acqua nell'apparecchio
Il tubo di scarico dell'acqua è otturato o strozzato.
- La pompa di scarico dell'acqua è bloccata.
- I filtri sono otturati.
- Il programma non è ancora terminato. Attendere la fine del programma.
...e nel lavaggio
Insolita formazione di schiuma
Detersivo per lavaggio a mano nel contentatore di brillantante.
Il brillante versato può causare un'eccessiva formazione di schiuma durante la successiva operazione di lavaggio. Si consiglia pertanto di rimuovere con un panno il brillante fuoriuscito.
L'apparecchio si ferma durante il lavaggio
- Alimentazione elettrica interrotta.
Alimentazione dell'acqua interrotta.
Rumore battente durante il lavaggio
Il braccio di lavaggio urta contro stoviglie.
Rumore di acciottolio durante il lavaggio
Stoviglie non disposete correttamente.
Rumore battente delle valvole di riempimento
- Dipende dall'installazione della tubazione dell'acqua e non ha consequences sul funzionamento della macchina. Impossibile rimediare.
... sulle stoviglie
Residui di cibo restano attaccati alle stoviglie
- Le stoviglia sono state disposte male, i getti d'acqua non hanno potuto colpire la superficie.
Il cesto era troppo piano. - Le stoviglie sono disposte l'une a contatto con l'altra.
- É statoMESSOTROPPOPoco detersivo.
- É stato selezionato un programme di lavaggio troppo debole.
- Qualche stoviglia impediva la rotazione del braccio di lavaggio.
Gli ugelli del braccio di lavaggio sono otturati da residui di cibo.
I filtri sono otturati. - I filtri sono insertiti male.
- La pompa di scarco dell'acqua è bloccata.
Alterazione di colore sui pezzi in materiale plastico
- É stato riempito troppo poco detersivo.
- Il detersivo ha un effetto candeggiante troppo ridotto. Sostituire il detersivo con candeggiante al cloro.
Macchie bianche restano in parte sulle stoviglia, i bicchieri restano opachi
- É stato riempito troppo poco detersivo.
- É stata impostata una quantità di brillantante troppo ridotta.
Nonostante l'alta durezza dell'acqua, non è stato riempito sale speciale. - Impianto di addolcimento regolato troppo basso.
Il coperchio del contentatore del sale non è ben stretto. - Se è stato usato un detersivo alla fosfati, usare per un confronto un detersivo con fosfati.
Le stoviglie non si asciugano
- É stato selezionato un programmaenza asciugatura.
- É stata regolata una quantità di brillantante troppo ridotta.
Stoviglie sgombrate troppo presto.
Aspetto non brillante del bicchieri
- Quantità di brillante regolata troppo Bassa.
Le tracc di tè o di rossetto non sono state eliminare completeness
Il detersive ha un effetto sbiancante troppo debole.
- É stata selezionata una temperature di lavaggio troppo Bassa.
Traces de ossido sulle posate
- Posate non abbastanza inossidabili.
-
Contenuto di sale troppo alto nell'acqua di lavaggio.
-
Coperchio del contentatore del sale non stretto bene.
- Nel riempire il sale è stato versato troppo sale nella vasca.
I bicchieri perdono trasparenza e cambiano colore, la patina si staccà con dificoltà
- É stato riempito il deversivo non idoneo.
- I bicchieri non sono resistenti al lavaggio in lavastoviglie.
Su bicchieri e posate restano striaure, i bicchieri acquistano un aspetto metallico
- Quantità di brillante regolata troppo alta.
Caratteristiche tecniche
it
| Larghezza | 59.6 cm |
| Profondità | 55 cm |
| Altezza | 82 cm |
| Capacità | 12 coperti standard |
| Pressione dell'aqua | 0.03-0.6MPa |
| Tensione di potenza | 220-240V~ 50Hz |
| Massima intensita del corrente | 10A |
| Potenza assorbita totale | 1950W |
Avvertenze
Avverenze per lo smaltimento
Gli apparecchi dismessi non sono rifiuti nella valore! Attraverso lo smaltimento ecologico possono essere recuperati materiali pregiati.
Al fine della sicurezza si prega di tagliare il cordone di alimentazione elettrica dell'apparecchio dismesso. Distruggere il disposativo di chiusura della porta. S'impedisce in quello modo che bambini possano imprigionarisi per gioco e rischiare la vita.
L'imballagio ha protetto il Vostro nuovo appearecchio nel trasporto fino a voi.
Tutti i material utilizzati sono compatibili con l'ambiente e riciclabili. Siete pregati di collaborare, con uno smaltimento ecologico dell'imballaggio.
L'imballaggio e le sue parti non sono un giocattolo, perché evitare che i bambini lo usino per il gioco. Pericolo di soffocamento a causa di scatole ripiegabili e fogli di plastica.
Informarsi presso il proprio rifornitore o la propria amministrazione comunale sulle attuali vie di smaltimento.
Generali
Gli apparecchi ad incasso inferiore e integrati, che in un secondo tempo vengono installati come appearecchi standard, devono essere bloccati contro il ribaltamento, p.es. mediante avvitature alla parete, oppure montaggio sost un piano di lavoro continuo, avvitato ai mobili contigui.
Informazioni sulle prove normative EN 50242
Caricamento delle stoviglia nell'accordo con la norma
Esempio di caricamento: fig. 1 e 2
Capacità: 12 coperti standard
Programma utilizzata: Lavaggio leggero
Dosaggio del brillante livello: 5
S'il cestello superiore cui si raccia.
Se ci sono delle differenze con la norma EN 50242 per il grado dei residui de cibo, il tipo delle stoviglia o posate, pregarsi di contattare prima le prove il produttore dell'apparecchio.

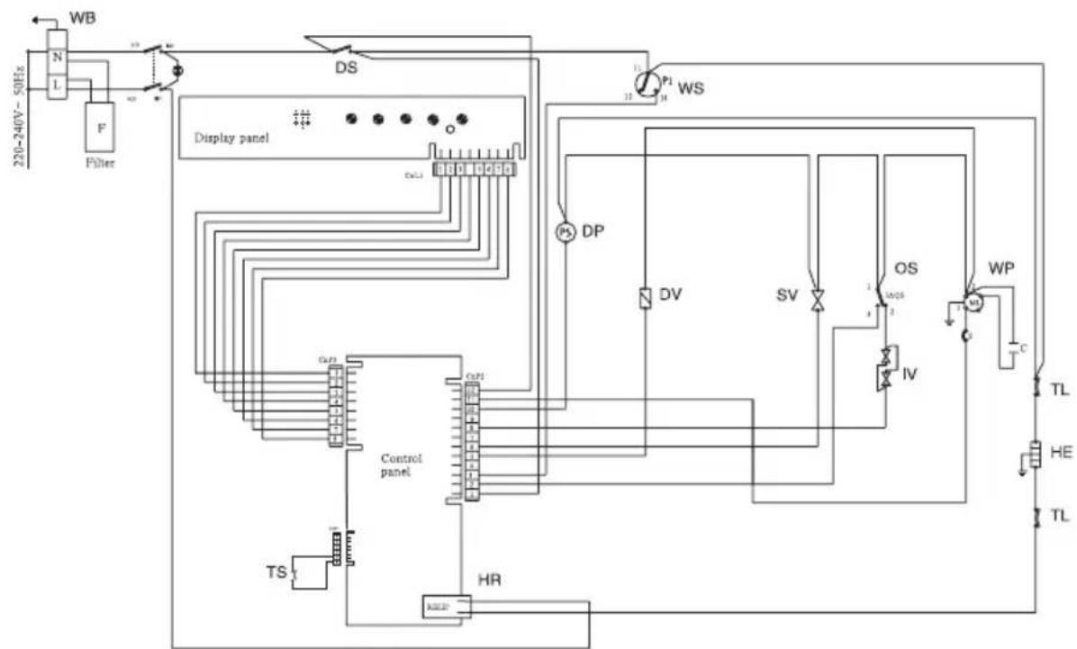
WB:Scatola cablaggio
DS:Interrutore porta
WS: Interrutore livllo acqua
DP: Motore pompa di scarico
DV: Contenitore detergente e brillantante
SV: Valvola addolcitore
OS: Interrutore trabocco
IV: Valvola di immissione con Aquastop.
WP: Motore pompa di lavaggio
TL: Limitatore temperature
HE: Resistenza elettrica
HR: Relais
TS: Sensore temperatura

Il simbolo sul prodotto o sulla confezione indica che il prodotto non deve essere considerato come un normale rifiuto domestico, ma deve essere portato nel punto di raccolta appropriato per il riciclaggio di apparecchiature elettriche ed elettroniche. Provedendo a smaltire questo prodotto in modo appropriato, si contribuisce a evitare potenziali consequences negative per l'ambiente e per la salute, che potrebbero derivare da uno smaltimento inadequato del prodotto.
Per informazioni più dettagliate sul ricericlaggio di questo prodotto, contattare l'ufficio comunale, il servizio locale di smaltimento rifiuti o il negozio in cui è stato acquistato il prodotto.
ManualeFacile