PGA4130 - Cocina Pando - Manual de uso y guía de instrucciones gratis
Encuentra gratis el manual del aparato PGA4130 Pando en formato PDF.
Descarga las instrucciones para tu Cocina en formato PDF gratis! Encuentra tus instrucciones PGA4130 - Pando y toma tu dispositivo electrónico nuevamente en la mano. En esta página están publicados todos los documentos necesarios para el uso de su dispositivo. PGA4130 de la marca Pando.
MANUAL DE USUARIO PGA4130 Pando
Manual de uso e instalación
Certificado de Garantia
PT-P.27
Manual de uso e instalacao
Certificado de Garantia
FR-P.49
Certificación del Sistema de Gestión de la Calidad Evidiente L'Atoll: Entidad Oficial
Environmental Management System Certification UNE-EN ISO 14001:2015
ES20/208675

Sistema de Gestion de la Calidad
Quality Manage ment System
UNE-EN ISO 9001:2015
ES19/86566
Pando
integralcooking
CAMPANAS
HORNOS&MICROONDAS
Certificacion del Sistema de Gestion de la Calidad
Certificación del Sistema de Gestion del Medioambiente
Las imagen y contentido de este catalogo son propidad exclusiva de Pando - INOXPAN, S.L., por lo que queda totalmente prohibida la Utilizacion de imagen y la reproduccion total o parcial sin previa autorizacion por escrito.
La Direc tion Tectnica de Pando se reserva el correcho de modificar, alterar o melhor los dibujos tecnicos que se exponen en este catalogo sin previo aviso.
En primer lugar queremos agradecerle la confianza depositada en nuestrairma por la adquisión de uno de nuestros productos. Estamos seguros que ha tomado la decision más acertada.
En Pando, no solo ofrecemos productos de prima calidad, sino que disponemos de un amplio equipo de profesionales que le atenderan y asesoraran en cualesquer consulta que se le presente a la hora de su instalacion o funcionaimiento.
Tambien le invitamos a que visite nuestra网页 web (www.pando.es) para conocer- nos mejor y donde podra ver toda nuestra gama de produits con la informacion commercial y的技术ica necesaria.
En ella encontrará una amplia selección de Campanas Decorativas de pared, de techo, de isla y de integración. Cuatro temas de instalación que nos permiten adaptar- nos arialquier clase de cocina segun las necessities que se nos presenten.
Tambien le mostramos nuestra coleccion de electrodomesticos imprescindibles enequalquier hogar. Electrodomesticos tales como notrea coleccion de Hornos y Microondas con elevadas prestaciones, las Placas de Induccion y Gas que leayudaran a realizar las meores de las recetas, Vinotecas y bodegas de envejecimiento para mantener y conserv sus vinos en las meores conditiones y Lavavajillas de integrazione con la technologia mas actual.
Todo ello bajo una Marca con una larguisima trayectoria de mas de 40 años en el mercado, que elabora sus produits como un verdadero artesano. Plasmando en ellos lo mejor de nuestra experiencia para poder satisfacer todas sus necessities.
Esperamos sinceramente que se divierta, experimente y disfrute del comfort y capacidades del que ya es su nuevo aliado en la cucina. Muchas gracias
El equipo de Pando

El símbolo en el producto o en su embalaje indica que este producto no se puedaatar como deserdicios normales del hogar. Este producto se debeentarag al punto de recoleccion de equipos electricos y electronicos para reciclaje. Al asegurarde que este producto se describecorrectamente,usted ayudará a Severityconseuerias negativas para el medio ambiente y la salute publica, lo cuiouldaocurrsimeste producto no se manipula de forma adecuada. Para Obtener informacion mas detallada sobre el reciclaje de este producto,pongase en contacto con la administracion de su ciudad, con su serviceodesechos del hogar o con la tiendaonde compróel producto. Este electrodomestico está marcado conforma a la directiva Europea 2002/96/CE sobre los residuos de aparatos electricos y electronicos (WEEE).

PROTECCION DEL MEDIOAMBIENTE Y TRATAMENTO DEL RESIDUO
ELIMINACION DEL EMBALAJE. El embalaje está marcado con el Punto Verde.
En su compromiso con la proteccion del Medio Ambiente y en complimiento con lo dispuesto en la Direcva Europea 94/62/EC relativa a los envases y residuos de envases y la derivada Ley 22/2011 de Residuos y Suelos Contaminados, Pando encomienda a entidades de economia social un Sistema Integrado de Gestion, encapsado de la recogida periodica en el domicilio del consumidor o en sus proximas de envases usados y residuos de envases para su posterior tratamento.
Para eliminar todos los materiales de embalaje tales como el carton, el poliuretano expandido y laspellicas, utiliselos contenedores adecuados.
De este modo se garantiza el correcto tratamiento y la reutilizacion de los materiales de embalaje.
ES - INTRODUCCION
Estimado cliente:
Agradecemos sinceramente que haya adquirido uno de nuestros produits.
Estamos seguros de que este nuevo aparato moderno, practico y funcional, fabricado con materiales de prima calidad, satisfaráplenamente sus exigencias. El equipo es fácil de utiliser; no obstarce, para Obtener los最好的 resultados es importante leer atentamente este manual antes de utilizeslro.
Las instrucciones proporcionadas solo son validas para los País de destino@cuyos simbolos de identificacion aparecen en la portada del manual de instrucciones y en la etiqueta del aparato. El fabricante no可分为 ser considerado responsable de los posibles danos occasionados apersonas o a cosas por una instalacion incorrecta o por el uso inadequado del aparato.
La casa fabricante no responde de las posibles impreciones contentsas en el manual imputables a erros de impresion o transcriptacion. El aspecto estetico de las figuras tiene un valor meramente indicativo. El fabricante se reserva la faculties de aportar las modifications que considere necessities o utiles en sus produits para satisfacer las necessities del usuario siempre que no alteren sus caracteristicas esencias functionales y de seguidad. esta encimera se ha proyektado para ser realizada solo como aparato de coccion:rialquier otro uso (como calentar ambientes)iene que considerarse impropio y peligioso.
DESCRIPCION PLACAS DE COCCION
MODELO:PGA-4130


2-Quemador "DUAL" de 6000 W
4-Rejilla 1 F "DUAL"
6-Botón giratorio mando quemador
Atencion: este aparato ha sido concebido para el uso domestico, en ambientes domesticos y por parte de sujetos privados. Debe ser utilisé por personas adultas y responsables. No permita que los niños se acerquen a partir con el. Durante el uso el aparato pueda quedar sujeto a un calentamento considerable de las partes frontales accesibles.
Vigile a los niños y a las personas no autosuficientes cuando lo utilizes para que no toquen sus partes calientes ni permanezcan a su alrededor.
ADVERTENCIA:
Los niños deidad inferior a 8 añosdeferan estarlejos cuando no estén bajo supervisioncontinua.
Este aparato puede ser utilisé por niños de por lo menos 8 años de edad y personas con capacities físicas, sensoriales o mentalares reducidas o falta de experiencia y conocimientos, a condición de que estén bajo supervisión o hayan recibido instructuciones sobre el uso seguro del aparato y estaréndoslos riesgos existentes.
Los niños no debenugalgar con el aparato.
Los niños no deben realizar la limpieza y el mantenimiento de usuario sin supervisión
USO
1) QUEMADORES TRADICIONALES
En la superficie de la plac de cocción hay serigrafiado un esquema sobre cada botón giratoriodonde se indica el quemador al que se refiere.
Después de abrir la llave de la red del gas o de bombona del gas, encienda los quemadores como se describe a continuación:
- Encendido electrico automatico
Presione y haga girar en sentido contrario al de las agujas del reloj el botón giratorio correspondiente al quemador que desea utilizar hasta alcantar la position de "Maximo" (llama grande fig. 1). A continua, presione el mando hasta el fondo.
- Encendido quemadores dotados de termopar de seguridad
En los quemadores dotados de termopar de seguidad, gire el boton giratorio correspondiente al quemador que desea utiliser en sentido contrario a de las agujas del reloj hasta la posicion de "Maximo" (llama grande fig. 1) y presionelo al advertir un tope. Una vez encendido el quemador, mantenga presionado el boton giratorio duranteunos 10 segundos.
En caso de que las llamas se apaguen involuntariamente, ciderre el boton giratorio deMANDO del quemador y espere por lo menos 1 mi antes de intentar encenderlo de nuevo.
Comoutilizarlosquemadores
Para Obtener el máximo rendimiento con el minimum consumo de gas, esutil recordar lo suiviente:
- Utilice ollas adecuadas para cada quemador (ver la tabla siguientes y la fig. 2).
- Ponga el botón giratorio en la posición de "Minimo" una vez alcanzado el punto de ebullisión (llama(PCQUA fig.1).
- Utilice siempre ollas con tapped. Quemador "DUAL":
regulación de la corona interna independiente de la externa (en practica, un doble quemador gestionado mediante un solo botón giratorio); gran flexibilitad de uso gratías a la posibiliad de acontear solo la llama interna o todo el quemador (llama interna y externa simultanamente).
ENCENDIDO Y FUNCIONAMIENTO DEL QUEMADOR “DUAL”
Cologne la olla en el quemador antes de encender la plac.
A pesar de gestionarse con un uncommon botón giratorio, el quemador “DUAL” pueda funciona en dosodosalesbianos.
A) - Funcionamento total del quemador:
partiendo de la posicion de cerrado● es necesario presionar el boton giratorio girandolo simultaneamente en sentido contrario al de las agujas del reloj hasta hacer coincidir el indice con la posicion de máximo suministro ★ y Obtener el caudal máximo de ambas llamas.
Con las llamas encendidas, mantenga presionado el botón giratorio durante algunos segundos hasta que el dispositivo mantenga el quemador encendido automatistically.
A partir de este momento sera possible regular la intensidad de las llamas girando el botón giratorio en sentido contrario al de las agujas del reloj (desde la posicion de máximo caudal de las llama interna y externa) hasta el caudal máximo de la llama interna y minimumo de la llama externa.
Para apagar el quemador, gire el botón giratorio e el sentido de las agujas del reloj hasta hacer coincidir el indice con el símbolo · de cierre.
B) - Funcionamento solo de la llama interna:
Después de haber encendido el fuego poniendo la llama interna al caudal máximo y la llama externa al caudal minimo como se ha descripto precedentesamente, haga girar en sentido contrario a de las agujas del reloj el botón giratorio hasta superar un tope, la llama interna quedará regulada al caudal máximo y la externa se apagará.
Para alcanzar la posicón de caudal minimo en la llama interna, siga hacer girar el botón en sentido contrario al de las agujas del reloj.
Apagado:
para apagar el quemador, gire el botón giratorio e el sentido de las agujas del reloj hasta hacer coincidir el indice con el símbolo · de cierre.
Una vez que el quemador "DUAL" está的功能ando en cualesquera de los dosodos descriritos, es possible pagar de un modo al除外 simplement presionando y hacer girar el mando hasta alcanzar la posicion deseada.

USO
Quemadores
0Ollas (cm)
DUAL total 22÷30
DUAL central 8÷16
ADVERTENCIAS:
- El encendido de los quemadores con termopares de seguridad solo pueda efectuarse cuando el mando se oculta en la posicion de "Maximo" (llama grande fig. 1).
- En caso defallar la corriente electrica, es possible encender los quemadores utilizing fosforos.
-
No deje sin vigilancia el aparato durante el uso de los quemadores y asegürese de que no haya niños a su alrededor. En particular, disfruebe que las asas de las ollas estén colocadas correctamente y vigile la cocción de los alimentos que utilizezan aceites y grasada:眼看 that you're going to make a big deal about the food, you'll have to wait for the food to come out of the oven.
-
No utilise esgrais cerca del aparato,mientras está funciona.
- No arrastre las ollas sobre la encimera de cristal para evaporar que pueda rayarse.
- Si observa algunos resquebrasjamento en la superficie de cristal, desconnecte inmediamente el aparato de la red.
- No utilise la placá de coccción como superficie de apoyo.
- No coloque ollas con un fondo inestable o deformado sobre el quemador, ya que podriani volcarse o cerramar el liquido que contienen y provocar accidentes.
- No está permitida la utilizacion de este aparato a personas (incluidos niños) con capacities fisicas y mentales reduidas, o que carecen de experiencia en la'utilisation de equipos electricos, a menos que no esten controladas o reciban instrucciones por parte de personas adultas y responsables para su seguridad. Los niños tienen que controlarse para asegurar de que no juguen con el aparato.
- No coloque las ollas de modo que sobresalgan de los bordes de la placac de coccion.
ATENCLION:
En caso de rotura del vidrio de la placac de coccion:
- Apague de inmediato todos los fuegos y los elementos de calefacción electricos, bajo desconecte la alimentacion del aparato.
- No toque la superficie del aparato.
- No utilise el aparato.
Posión de cerrado
Posicion de maximosuministrode gas

Posicion de minimum suministro de gas
FIG.1


FIG.2
USO
ADVERTENCIAS Y CONSEJOS PARA EL USUARIO:
- El uso de un aparato de coccción a gas produce calor y humedad en el local donde ha sido instalado. En consecuencia, esnecessary garantizar una buena ventilacion del localmantiendolibresdeobstaculoslasranurasdeventilacionnatural (fig.3)yactivandoundispositivomecnico deventilacion (campana deaspiracion oelectroventilador fig.4yfig.5).
- El uso intensivo y prolongado del aparato pueda requisir una ventilación suplementaria, como la abertura de una ventsa, o una ventilación mas eficaz augmentando la potencia de la aspiración mecánica existente.
- Si el aparato se usa de manière intensiva y prolongada, pueda ser besoinaria una aireacion suplementaria; enDICHOcase,sepuedabrunaventanao Mejorarlaireacionaumentando la potencia de la aspiracion mecancia en caso de haberla.
- No intente modifier las caracteristicas sociales del producto, puesto que podra resultar peligioso.
- Si se decide dejar de utiliser este aparato (o sustituir un Modelo viejo) antes deninger al desguazar se recomienda inutilizarlo signify la normativa vigente en materia de tutela de la salute y de la contaminacion medioambiental prevista en这些东西, anulando las partes que poden suponer un peligro, especially para los niños, que podran utilizing el aparato fuera de uso paraUGCAR.
- No toque el aparato con las manos o los pies mojados o humedes.
- No utilise el aparato descalzo.
- El fabricante no pueda considerarse responsable por eventuales daños que derives de usos impropios, erróneos e irraciones.
- Durante e inmediamente après del funcionaamento, algumas partes de la plaza de coccción alcanzan temperatas muy elevadas: evite tocarlas.
- Tras la Utilización de la encimera, asegúrese de que el mando rotativo seonga en posición de cierre y cierra la llave principal del conducto de distribución del gas o la llave de la bombona.
- En caso de anomalias de funciona de las llaves de gas pongase en contacto con el service de asistencia.
Esta encimera se ha proyectado para ser realizada solo como aparato de coccción:rialquier除外o uso (como calentar ambientes)iene que considerarse impropio y peligioso.

(*) ENTRADA DE AIRE: VER EL CAPITULO DE INSTALLACION (APARTADOS 5 Y 6)
FIG.3

FIG.4

FIG.5
USO
CONSEJOS PARA AHORRAR ENERGIA Y EVITAR DANOS EN LOS RECIPIENTES

- Para evaporar dispersdicar energia no cocine sin tapa o con esta desplazada.
- Centre bien el recipiente en el quemador.
- No coloque recipientes grandes cerca de los mandos, ellos podran danarse con el excesso de temperatura.
- No coloque nunca el recipiente directamente sobre el quemador, póngalo siempre sobre las parrillas. Y asegúrese de que estas está bien situadas antes de su uso.
- Maneje los recipientes con cuidado sobre la placacde coccion, no la golpee y no situesobreella pesosexcesivos.
- No retiring el recipient e ydefer el fuego encendido,esto podria provoc danos graves.
- Utilice el quemador de時間 apropiado para cada recipiente. No utilise recipientes menos al tiempo del quemador, la llama no pueda entrada en contacto con los laterales del recipiente.
- Utilice siempre recipientes con la base en buena estado, plana y gruesa. Los recipientes deformados podrjan volcar.
LIMPieZA
ATencion:
Antes de efectuarrialquier operation delimpieza,desconecte el aparato de la red del alimentacion electrica y del gas.
2) ENCIMERA DE TRABAJO
Para Maintener brillante la superficie de cristal, es fundamental lavarla desde y secarla. Del mismo modo, deben lavarse las revillas esmaltadas,las tapas esmaltadas"A,B"y C Las cazas de los quemadores (ver fig.6-7) y limpiarse las bujias de encendido "AC" y los sensores termopares TC (ver fig.6).Estos componentes no deben lavarse en el lavavajillas. Limpie suavamente con un cepillo微量元素 de nylon como se muestra (vea. Fig.8) ydeojar secar completeness. La limpiezaDebe efectuarse con la placayus componentes en frio, sin utilizing esponjas metálicas, productos abrasivos en polvo ni esprais corrosivos.
No permita que sus superficies permanezcan en contacto con productos como vinagre, café, leche, agua salina o zumo de limón o de tomate.
ADVERTENCIAS:
Al volver a montar los componentes de la plac, esnecessary seguir los siguientes consejos:
- Compruebe que las fisuras de las cabezas de los quemadores "T" (fig. 6/A) no estén obstruidas por cuerpos extraños.
- Asegürese de que la tapa esmaltada "A", "B", "C" (fig.6-7) este colocada correctamente en la cabeza del quemador. Esto se verifies cuando la tapa colocada sobre lackebeza resultaperfectamente estable.
- Si la maniobra de abertura y cierra de una llave resulta dificultosa, no la fuerte: Solicite con urgencia el service de asistencia技术水平.
- La rejillas deben ser colocadas en los pines de centrorado apropriados (o en el perfil de aluminio). Verificacion de la estabilidad perfecta.
- No utilise chorros de vapor para limpiar el aparato.

FIG.6/B

FIG.6

FIG.7

FIG.8
LIMPIEZA
ATencion:
antes de cada operación de limpieza, disconectar el aparato del suministro de gas y de la alimentación electrica.
Vitrocerámica
Para Maintener brillante la superficie de vitrocerámica, es aconsejable tratar la superficie vitrea antes del uso con un producto a base de silicona formando una或多pellicula protectora contra el agua y la suciedad.Esta或多pellicula protectora no es duradora, por lo que es conveniente renovar frecuentemente la aplicacion del producto.
Es fundamental limpiar siempre la superficie après del uso cuando el cristal esta aun caliente.
No utilise esponjas metálicas, produits abrasivos ni espraís corrosivos para efectuar la limpieza.
Dependiendo del grado de suciedad, caberecordar lo siguientes:
- para las manchas ligeras es suficiente utilizar una esponja humeda.
- La suciedad resistente e incrustada se elimina fácilmente con una rasqueta (fig. 6/B), no incluida con la placac de coccion, que podra encontrar fácilmente en el mercado local. Utilicela con atencion porque可以更好 provocar heridas.
- Los restos de los liquidos derramados por las ollas se eliminan con vinagre o limón.
- Preste atencion para no dejar caer azucar o alimentos azucarados sobre la placar durante la coccion. Si thiso suede, apague la placadecocci y limpie inmediamente las manchas aun calientes utilizinga agua caliente y una rasqueta.
- En caso de limpiar mal la placía o de manipular Incorrectamente los recipientes, con el tiempo es possible que aparezcar-coloredores, reflejos metalicos o rayadas. Ahuque son dificiles de eliminar, estas rayadas no inciden en el buen funcionaimiento de la placía de coccción.
- No utilise chorros de vapor para limpiar el aparato.
MEDIDAS QUE ES PRECISO RESPETAR (en mm)
| A | B | C | D | E | F | |
| 1F (30) | 282 | 482 | 59 | 59 | 300 min. | Min. 70 mm |


INSTALACION
INFORMA CION TECNICA PARA EL PERSONAL ENCARGADO DE LA INSTALLACION
La instalacion, todas las regulaciones, las transformaciones y las operaciones de mantenimiento listadas en esta parte deben ser efectuadas exclusivamente por personalrial significado.
El fabricante noURTARo ser considerado responsable de los posibles danos causados a personas, animales o cosas por una instalacion erronea del equipo.
Durante la vida de la instalación, los dispositivos de seguridad o de regulación automática de los aparatos solo podran ser modificados por el fabricante o por un proveedor debidamente autorizzato.
3) INCORPORACION DE LA PLACA DE COCCION
Después de quitar el embalaje externo y todos los embalajés internos de lasDistinctas partes moviles, asegürese de que la placaseencuentre en perfecto estado. En caso de duda, no utilise el aparato y dirijase a personalriallicado.
Los elementos del embalaje (carton, bolitos, poliestireno expandido, clavos...) no deben ser abandonados al alcance de los niños dato que constituyen fuentes potencias de peligro.
Para encasar la plac, es necessario efectuar un corte en la encimera del mueble modular de las medidas indicadas en la fig. 9 y asegurar de Respectar las medidas críticas del espacio en el que debe instalarse el aparato (ver fig. 10).
El aparato ha sido clasificado como producto de类产品 3, por lo que está sujeto a todas las prescrições previstas por las normas destinadas a这些东西 aparatos.
Se informa al instalador que el aparato pueda ser instalado con una sola pared lateral (a la derecha o a la izquierda de la plac), de alta superior a la placá de cocción y situada a la distancia minima que se describe en la tabla que en la fig.9.
4) FIJACION DE LA PLACA DE COCCION
La placá está dotada de una junta especial que impideequalquier tipo de infiltración deliquidos en elmueble. Para aplicar correctamente esta junta, esnecessary atenerse escrupulosamente a lassiguales instrucciones:
- Quite todas las partes móvil de la placar de cocccion.
- Corte la junta en 4 partes de la longitud nécessaria para colocarla en los 4 bordes del cristal.
- Vuelque la plac de coccyon y coloque correctamente el lado adhesivo de la junta "E" (fig. 11) bajo del borde de la misma deforma que el lado externo de la junta coincidaperfectamente con el borde perimétrico externodel cristal. Los extremos de las tiras debenencajjar sin solaparse.
- Pegue la junta al cristal de modo uniforme y seguro presionándola con los dedos.
- Coloque la plac de cocción en el orificio efectuado en el mueble y bloquéelo con los tornillos "F" de los ganchos de fijación "G" (ver fig. 12).
- Para evaporar el contacto involuntario con la superficie de la caja de la placacobrecalentada durante su functionamento, es besoinario aplicar una separacion de madera bloqueada con tornillos a una distancia minima de 70~mm desde la encimera. (fig. 9).
- Para fazer este produit a la estrutura de soporte es aconsejable no utilizar atornilladores mecánicos o electricos, sino ejercitar manualmente una presión moderada en los ganchos de fijación.

FIG.11

FIG.12
INSTALACION
REGLAS IMPORTANTES PARA LA INSTALLACION
Se informa al instalador de que el aparato suece ser instalado con una sola pared lateral (a la derecha o a la izquierda de la plac), de alta superior a la plac de coccción y situada la distancia minima que se describe en la figura 9. Además, la pared trasera y las superficies adyacentes y circumstantes a la plac de coccio deben resistir a una temperatura de 90^
El adhesivo que une el laminado plástico al mueble debe resistir a temperatas no inferiores a 150^ para evaporar que se despend el revestimiento.
La instalacion del aparato debe cumplir las dispositions de las normas vigentes.
Este aparato no está connectado a un dispositivo de evacuación de los products de la combustión. En consecuencia, deben connectarse respetando las reglas de instalación que se hanmentionado anteriorsmente. Es必須ario
prestar una atencion particular a las dispositions aplicables en materia de ventilacion y aireacion que se CITAN a continuacion.
5) VENTILACION LOCALES
Para garantizar el correcto funciona bajo el pararato, es indispensable que el local en el que se instala este ventilado permanece. La calidad de aire necessaria es la que requires la combustión normal del gas y la ventilación del local供求 volumen noURTRA ser inferior a 20m^3
Posicionamento y fijación de ganchos en la parte inferior.

El flujo natural del aire debe tener lugar por via directa a trovés de aberturas permanentes, efectuadas en las paredes del local que se deseaventilar. Dichas aberturas deben dar al exterior y tener una seccion minima de 100~cm^2 (ver fig. 3). Deben realizarse de modo que no pueda quedar obstruidas.
Tambien está permitida la ventilación indirecta mediate extracción del aire de los locales contiguos al que se debe ventilar, siempre que se respeten escrupulosamente las dispositions de las normas vigentes.
ATENCLON: si los quemadores de la placadecocciOn estan desprovistos del termopar deseguridad, la abertura de ventilacionDebe teneruna seccion minima de 200~cm^2
6) UBICACION Y AIREACION
Los aparatos de cocción a gas debendescendingar siemprelos productosde la combustión por mediode campanas conectadas a chimeneas,a tubos de humos o directamente al exterior (ver fig.4).En caso de que no sea possible aplicar la chimenea y siempre que se respeten totalmente lasdispositiones relativas a laventilacionmencionadas en las normas vigentes, está permittedoutilizar un ventilador instalado sobre unaventana o sobre una pared que de al exterior,elcualdeferabencendersealmesmo tiempoqueelaparato(verfig.5).

FIG.A
Es importante Respectar las medidas de encastre.
INSTALACION
Antes de conectar el aparato, asegürese de que los datos de la etiqueta de identificación situada en la parte inferior del cajón sean compatibles con los de la red de distribución del gas.
La etiqueta impresa en este manual y la que sencuentra en la parte inferior del cajon indican las conditiones de regulacion del aparato: tipo de gas y presion de funcionaimiento.
Cuando el gas se distribuya mediante canalización, esnecessary conectar el aparato a la instalación de conducccion del gas:
- con tubo metálico rígido de acero en conformidad con las normas vigentes, cajas uniones deben estar realizadas con rações roscados según la norma EN 10226.
- Con tubo de cobre en conformidad con las normas vigilentes, cuyas uniones deben estar realizadas con racores de sello mecánico según las normas vigilentes.
- Con tubo flexible de acero inoxidable de pared continua, en conformidad con las normas vigentes, con una extension maxima de 2 metros y junta de sellado según las normas vigentes. Este tubo debe instalarse de manière que no pueda entrada en contacto con las partes mviles del modulo de encastre (por ejemplo cajones) ni atravesar compartments en los que se acumulen objetos.

Cuando el suministro del gas proce de directamente de una bombona, el aparato, alimentado con un regulator de presion en conformidad con las normas vigentes, deben connectarse:
- Con tubo de cobre en conformidad con las normas vigentes, cuyas uniones deben estar realizadas con racores de sello mecánico según las normas vigentes.
- Con tubos flexibles de acero inoxidable de pared continua, según las normas vigentes, con una extension的最佳 de 2 metros y juntas de sellado según las normas vigentes. Este tubo debe instalarse deforma que no pueda entrada en contacto con las partes moviles del modulo de encastre (por ejemplo cajones) ni atravesar compartmentos en los que se acumulen objetos. Para poder la connexion del regulator de presión montado en la bombona con la boquilla de connexion, es aconsejable utiliser un adaptorador especial en el tubo flexible. Este tipo de adaptorador es fácil de encontrar en el mercado.
Una vez efectuada la connexion, asegúrese de su perfecta estanquidad utilizing una solución jabonosa, sin aplicar ninguna llama.
ADVERTENCIAS:
- se recuerda que el racor de entrada del gas del aparato es roscado 1/2 gas conico macho según las normas EN 10226.
El aparato cumple con las dispositions de las sub-regulaciones para Directivas Europeas:
- Reglamento (UE) 2016/426
Además, las paredes y las superficies adyacentes y circumstantes a la plac de coccción deben resistir a una temperatura de 90^
INSTALACION
8) ACOMETIDA ELECTRICA
IMPORTANTE: la instalacioniene que efectuarse segun las instrucciones del fabricante. Una instalacion erronea peut provocar danos en las personas, animales o cosas,rente a los que el fabricante no pueda considerarse responsable.
La conexión electrica debe efectuarse en conformidad con las normas y las dispositions legales vigentes.
- Ver las etiquetas adheridas en la parte inferior de producto, indica las caracteristicas de tension de alimentacion y potencia, para usar la adequada seccion de cables de connexion electrica.
- Antes de efectuar la acometida, compruebe que la toma o la instalacion este provista de una connexion a tierra eficaz segun las normas y las dispositions legales vigentesactualmente. Se declina toda responsabilidad por la inobservancia de estas dispositions.
Cuando la connexion a la red de alimentacion se ha efectuado mediante toma de corriente:
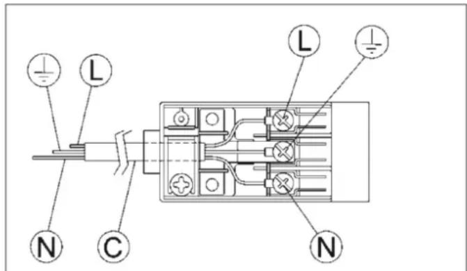
-Si el cable de alimentacion "C" esta desprovisto de enchufe (ver fig. 13), aplicue un enchufe normalizo adequado para la energia indicada en la etiqueta de identificacion. Conecte los cables segun el esquema de la fig. 13 prestando atencion para Respectar las siguientes correspondencias:
letra L (fase) = cable de color marrón;
letra N (neutro) = cable de color azul;
simpilo tierra 1一 = cable de color verde-amarillo.
- El cable de alimentación debe colocarse de forma que no alcance en ningún punto una temperatura de 90^ .
- No utilise reducciones, adaptaciones o derivadores para efectuar la connexion:puesto que podrnan provocar falsos contactos y peligrosos sobrecalentamenti.
- La toma debe quedar accesible afterwards de efectuar el encastre.
Cuando la conexión se ha efectuado directamente a la red electrica:
- Interponga un interruptor omnipolar entre el aparato y la red dimensionado para la carga del aparato, según las normas de instalación vigentes.
- Recuerde que el cable de tierra no debe ser interruptido por el interruptor.
Para lograr una mayor seguridad, es possible proteger también la connexion electrica con un interruptor diferencial de alta sensibilitidad.
Se recomienda vivamente fjjar el cable de tierra de color verde-amarillo a una instalacion de tierra eficiente.
Antes de efectuar una intervencionequalquier sobre la parte electrica del aparato, es necessario desconectar absolutamente la connexion a la red.
Si la instalación necessitaras modificaciones a la instalación electrica domestica o si se presentara una incompatibiliad entre el enchufe y la clavija del aparato, sera necessitieso que se ocupe de la sustitución personalrialmente. El profesional tendrá que comprobar, especially, que la seccion de los cables del enchufe sea adecuada a la potencia absorbida por el aparato.
ADVERTENCIAS:
todostnuestros productossonconformesalas Normas Europeas y las enmiendascorrespondentes.Por lo tanto el producto es conforme a los requisitos de las Directivas Europeas en vigorreferidasa:
-Compatibiliadedlectromagnetica(EMC);
- Seguridad electrica (LVD);
- Restricción de uso de ciertas sustancias peligrosas (RoHS);
- EcoDesign (ERP

FIG. 13
REGULACIONES
Antes de efectuarrialquierregulacion, hay que desconectarel equipo.
Una vez terminadas las regulaciones o prerégulaciones, los sellados deben ser restaurados por un的技术o.
La regulación del aire primario en nuestros quemadores no es necesaria.
9) GRIFOS
Regulación del “Minimo”
- Encender el quemador yponer el mando en posicion de "Minimo" (llamackaena fig.1).
- Quitar el mando "M" (fig. 14 - 14/A) del grifo que está fjado a presión en la varilla del本身就是
- El by-pass para el ajuste del caudal minimo pueda ser: lado de la llave (Fig. 14) o en el interior de la barra. Enequalquier caso, el ajuste se accede mediante la insercion de un destornillador微量元素 "D" al lado de la llave (Fig. 14), o en el agujero "C" bajo de la llave del gas (Fig. 14/A).
- Gire a la derecha o a la izquierda de bypass.
correctamente el ajuste de la llama a la posicion de alcance limitado.
Lubricación de las llaves.
Si un grifo está bloqueado, no forzar y pedir asistencia技术水平.
Se sobreentiende que esta regulacion solo debe efectuarse en los quemadores que funciona con G20,)millas que en los quemadores que funciona con G30 o G31 el tornillo deben bloquearse hasta el fondo (en el sentido de las agujas del reloj).
- En el caso del quemador "DUAL", el tornillo de regulación situado en el interior de la varilla de la llave de paso regula la llama central,@m间隙 que el tornillo situado al lado de la llave regula la llama externa.
Las operaciones Mentionadas pueden efectuarse comoamente independiente de la posicion o del modo en el que se fija la placac de cocción en el mueble.
LOS QUEMADORES NO REQUIEREN NINGUNA REGULACION DEL AIRE PRIMARIO.
ADVERTENCIA: antes de regular el minimo del quemador "DUAL" quite el casquillo "E" (fig. 14).
En el caso del quemador "DUAL", el tornillo de regulación situado en el interior de la varilla de la llave de paso regula la llama central,@m间隙 que el tornillo situado al lado de la llave regula la llama externa.

FIG. 14

FIG. 14/A
TRANSFORMACIONES
10) CAMBIO DE LAS BOQUILLAS
Los quemadores peuvent adaptarse a distinctostipsode gas montando las boquillas correspondentespara cada uno de ellos. Para efectuar estaoperacion esnecessary quitar las cabezas de losquemadores,desenroscar la boquilla"A"(verfig.15) con una llave recta *B"y cambiarla por ulboquilla adecuada para el gas que se desea utiliser.Es aconsejable bloquearfirmamente la boquilla.
Después de realizar los Cambios Mentionados, el的技术o deben regular los quemadores como se describe en el párafo 9, sellar los posibles organismos de regulación o prerégulación y sustituir la etiqueta de identificacion por la etiqueta correspondiente a la nuevo regulacion del gas efectuada en el aparato.Esta etiqueta está incluida en la Bolsa de las boquillas de repuesto.
Para fácilar la labor del instalador, a continuación se ofrece una tabla con los caudales, los caudale tírmicos de los quemadores, el diámetro de las boquillas y la presión de ejercicio para losdistinctos tipsos de gas.

DISPOSICION DE LOS QUEMADORES

TABLEA
| QUEMADORES | GAS | PRESION DE FUNCIONAMENTO mbar | CAUDAL TERMICO | DIAMETRO BOQUILLA 1/100 mm | CAUDAL TERMICO (W) | ||||
| No. | DENOMINATION | gr/h | I/h | Min. | Max. | EEgas burner* | |||
| 2 | DUAL | BUTANO-G30 | 30 | 436 | 571 | 2 x 80 B + 46 B | 3500 | 6000 | 56,4 % |
| total | NATURAL-G20 | 20 | 2 x 125 A + 71 A | 3500 | 6000 | ||||
| DUAL | BUTANO-G30 | 30 | 58 | 76 | 46 B | 400 | 800 | NA | |
| central | NATURAL-G20 | 20 | 71 A | 400 | 800 | ||||
*De conformidad con el Reglamento N° 66/2014 de la UE que se establen medidas para la aplicacion de la Directiva 2009/125/CE, el rendimiento (EEgas quemador) se calculo de acuerdo con la norma EN 30-2-1 ultima revisión con el G-20.
**Montaje con el casquillo (B) si está presente (vease la Fig. 14/B).
MANTENIMIENTO
TIPOS Y SECCIONES DE LOS CABLES DE ALIMENTACION
| TIPO DE PLACA DE COCCION | TIPO DE CABLE | ALIMENTACION MONOFÁSICA |
| Placa de coccción a gas | H05 RR-F | Sección 3 x 0.75 mm² |
ATENSION!
En caso de sustituir el cable de alimentacion, el instalador deben disponible de un conductor de tierra "B" más largo que los conductores de fase (fig. 15) y deben Respectar las advertencias indicadas en el párrafo 8.
ADVERTENCIA: EL MANTENIMIENTO DEBE SER REALIZADO SOLO Y EXCLUSIVAMENTE POR PERSONAL AUTORIZADO.AUTORIZADO

En caso de fallo o rotura del cable, retirelo y no lo toque. Es más, deben desenchubar el dispositivo y no encenderlo. Llame al centro de servicios专业技术o autorizado más cercano para que SOLUTIONEN el problema.

DATOS TÉCNICOS QUE FIGURAN EN LA ETIQUETA DE IDENTIFICACION
1 FUEGO "DOMINO" (30) "DUAL"
Categoria = _2H3 -
En caso de adaptacion de la cucina a otro tipo de gas, operar como se describe en las instrucciones para la instalacion y el uso y sustituir la etiqueta del fondo con la suministrada en la bolsa de repuestos.
ASISTENCIA TECNICA Y PIEZAS DE REPUESTO
Antes de partir de fabricula, este equipo ha sido probado y puesto a punto por personal experto y especializzato a fin de garantizar un optimum resultado de funcionaimiento.
Las piezas de repuestos originales solo se encontrartran disponibles en nuestros centros de asistencia的技术ica y en los+puntos de vente autorizados.
Toda reparación o puesta a punto que seanecessaryefectuaracultuacióndeberaserrealizada con el mayoro cuidado y atencion por parte de personalrialificado.
Por este motivo, es aconsejable dirigirse siempre al concesionario que ha efectuado la vente o a nuestro centro de asistencia mas cercano y specifiesar lamarca, el modelo, el numero de series y el defecto que se ha detectado en el aparato. Los datos del aparato estan grabados en la etiqueta de identificacion que se enquiryra en su parte inferior y en la etiqueta de la caja del embalaje.
Esta información facilitara la localización de las piezas de repuestos adecuadas por parte del asistente的技术ico y permitirá garantizar una intervencion inmediata y específica. Se aconseja anotar a continuación这些东西 para tenerlos siempre al alcance de la mano:
MARCA:
MODELO:
SERIE:
SOLUTIONES USUARIO
| PROBLEMA | CAUSA | SOLUCION |
| La llama del quemador no es uniforme. | Presencia de suciedad Dentro de la corona del quemador. | Limpie la corona del quemador de cuerpos extraños. |
| Ajuste incorrecto del gas. | Llame al Servicio de Asistencia Técnica Oficial Pando. | |
| La llama del quemador cambia repentinamente / estala. | Montaje Incorrecto de los componentes del quemador. | Montar los componentes del quemador correctamente. |
| La llama tarda demasiado en encenderse. | Montaje Incorrecto de los componentes del quemador. | Montar los componentes del quemador correctamente. |
| La llama se apaga afterwards de encenderse. | Liberación del mando de encendido precipitado. | Limpie las revillas y los componentes del quemador con productos de limpieza para metal apropriados |
| Problemas de termopar | Mover el termopar | |
| Llame al Servicio de Asistencia Técnica Oficial Pando. | ||
| Cambio de color de las revillas en la zona de coccción. | Situación normal, causada por alta temperatura o suciedad. | Compruebe que la toma de corriente está connectada. Verifique que el控制器 está encendido. |
| La llama no se enciende cuando se presiona el botón (las bujías incandescentes emiten chspa). | Falta de gas o residuos de suciedad o detergentes en las bujías de incandescencia. | Abra el控制器 de la valvula de gas; limpie las bujías de incandescencia como se describe en el cap. Limpieza |
| La llama no se enciende cuando se presiona el botón (las bujías incandescentes no emiten chspa). | Problemas con la bujía o el encendido. | Llame al Servicio de Asistencia Técnica Oficial Pando. |
| El encendido electrico no funciona. | Falta de corriente electrica. | Compruebe que la toma de corriente está connectada. Verifique que el控制器 está encendido. |
| Montaje incorrecto o fallo de encendido. | Llame al Servicio de Asistencia Técnica Oficial Pando. | |
| Las bujías incandescentes emiten continuallychespa. | Humedad. | Desconecte la alimentación durante 24 horas ycede que la parte superior se seque; Verigar que todos los casquillos estén montados correctamente. |
| Montaje incorrecto o rotura del micro. | Llame al Servicio de Asistencia Técnica Oficial Pando. |
PANDO/Encimeras de GAS-SEVIVO TECNICO POS-VENDA (SAT) E GARANTIA:
INOXPAN S.L. E-MAIL: divisione Tecnica@pando.es
TELF. 902 41 55 10 / FAX: 93 757 96 53 WEB: http://www.pando.es/asistencia-technica/
Para solicitar asistencia的技术ica, dentro o fuera de garanria, pode llamar al Telefono arriba indicado, o a trovés del fax o email. Se informa que las intervenciones se cubriran en garantía uniquamente cuando sea un defecto del producto.
CERTIFICADO GARANTIA:
INOXPAN, S.L., como fabricante de este aparato, garantiza el mesmo por el plazo de tres años a partir de la Fecha decompra, conforme a las siguientes conditiones:
- La amplitud y extension de la presente garantíaiene determinada por la reparacion, el coste de las piezas de recambio y la mano deoba, bajo de las zonas o paises de distribución de la vente.
- Para el ejercimiento del derecho de Garantía esnecessary que este certificado se presente ante el先进技术 del Servicio Oficial Autorizzato de Inoxpan S.L. (Pando) cuando this lo requiera, junto con el documento que acredita la compra (factura),onde se incluya la identificacion del Vendedor,la fecha deenta del producto,los datos identificativos del aparato y precio deventa del mesmo.
- Se recomienda firmamente, que el consumidor o usuario final del producto lea detenidamente las instrucciones de uso y mantenimiento del producto, como como las caracteristicas del mesmo, enorden a la aplicacion correcta de la presente garantia y al mejor entendimiento del funcionalement del producto.
- La presente garantía no afecta a los derechos que la vigente legislación de consumo otorgue a los consumidores, asi como a los derechos existables en el Real decreto Legislativo 1/2007, del 15 de noviembre.
EXCLUSIONES DE LA GARANTIA:
No estarán incluidas, dentro de la presente garantía, aquellas incidencias, averías o anomalas de los productos objecto de esta garantía, que tengan como Causea una de las siguientes:
a) Si la instalacion del producto no ha sido efectuado por un Profesional Especialista Autorizzato, Lampista o Electricista Cualificado, o personal de Servicio Tecnico Oficial Autorizzato Pando, que cumplan los requisitos de los estandares de seguidad y normativa de gas y electricidad.
b) Agents externos: fenomenos atmosféricos, geólicos, inundaciones, insectos, roedores, golpes, o realizacion bajo conditions de suministro eletrico, de agua o gas inadecuadas, etc.
c) Las puestos en marcha y demoestraciones de functonimiento al consumidor o cliente final.
d) La inadequada ubicacion, instalacion incorrecta o defectuosa del producto, que no sigan las indicaciones del manual de uso e instalacion del mesmo.
e) Las partes estéticas de metal, silicona, madera, plástico, cristal.
f) Danos estéticos como abolladuras, ralladas, manchas, oxido.
g) Accesorios o componentes consumibles, como los quemadores y su despiece, rejillas o parrillas, yDEMAs.
h) Ausencia de la placa o etiqueta de caracteristicas identificativa del producto.
i) Las transformaciones de gas.
j) Negligencia, uses indebidos y destinos del producto que no sean los indicados o contentados en la documentacion del producto. La presente garantia amparara al producto cuando este sea aplicado para uso domestico, y no en un entorno de本次活动 profesional, commercial or industrial algo.
k) Las incidencias producidas por el uso y desgaste normal del aparato.
I) Defectos y danos del producto causados por el transporte del mesmo, siempre y cuando no sean atribuibles a Inoxpan.S.L. bajo las conditiones indicadas en catalogo, seccion devoluciones, 24 horas limite reclamacion desde la entrega del producto.
m) Las reparaciones, Manipulaciones o alteraciones produidas en el producto por personal que no sea el Servicio Técnico Oficial Autorizado Pando. A tal efecto, la garantía quedaría anulada.
n) Aquellas deficiencias derivadas de una incorrecta utilizacion y mantenimiento periodico del producto, tal y como se reflejan las pautas al respecto en manual de uso e instalacion del mesmo.
La presente garantía solo sera valida cuando esté debidamente complimentada. Ha de constar el modelo, matricula, el sello del establishimiento o commercio distribuidor, y debe iracompañada de la factura de compradonde se indique la Fecha de requisión.
| MODELO Y VERSION: | N° MATRICULA: | ||
| INSTALADOR: | FECHA DE COMPRA: | ||
| COMERCIO: | SELLO COMERCIO: |
NOTAS:
1) QUEIMADORES TRADICIONAIES
Queimadores 0PANELas (cm)
DUAL total 22÷30
DUAL central 8÷16
ADVERTÉNCIAS:

Posicion de cerrado
Posicion de maximosuministrode gas
Posicion de minimum suministro de gas
FIG.1

FIG.2
USO
ADVERTÉNCIAS E CONSELHOS PARA O UTILIZADOR:

DISPOSICION DE LOS QUEMADORES
TABLEA
| QUEMADORES | GAS | PRESSão DE FUNCIONAMENTO mbar | CAUDAL TÉRMICO | DIAMETRO INJECTOR 1400 mm | CAUDAL TÉRMICO (W) | ||||
| No. | DENOMINAÇÃO | gr/h | I/h | Min. | Max. | EEgas burner* | |||
| 2 | DUAL | BUTANO - G30 | 30 | 436 | 571 | 2 x 80 B + 46 B | 3500 | 6000 | 56,4 % |
| total | NATURAL - G20 | 20 | 2 x 125 A + 71 A | 3500 | 6000 | ||||
| DUAL | BUTANO - G30 | 30 | 58 | 76 | 46 B | 400 | 800 | N A | |
| central | NATURAL - G20 | 20 | 71 A | 400 | 800 | ||||
2) PLAQUE DE TRAVAIL
5) VENTILATION DES LOCAUX
7) RACCORDEMENT DU GAZ
Certificacion del Sistema de Gestion de la Calidad
Sistema de Gestion de la Calidad
ManualFácil