ECO 40 A - Chauffage d'appoint S.PLUS - Notice d'utilisation et mode d'emploi gratuit
Retrouvez gratuitement la notice de l'appareil ECO 40 A S.PLUS au format PDF.
| Type d'appareil | Générateur d'air chaud mobile à gaz |
| Alimentation | Gaz GPL |
| Mobilité | Mobile |
| Matériau du boîtier | Acier peint |
| Couleur | Orange et bleu |
| Type de gaz | GPL (Gaz de pétrole liquéfié) |
| Consommation de gaz | Non précisé |
| Puissance thermique | Non précisé |
| Débit d'air | Non précisé |
| Protection électrique | Conforme Directive EMC 89/336/CEE |
| Sécurité | Testé haute tension 1200 V, durée 1 s |
| Test de résistance électrique | Conducteur de terre 6 V / 25 A |
| Dimensions | Non précisées |
| Poids | Non précisé |
| Accessoires inclus | Flexible gaz et câble électrique |
| Utilisation recommandée | Chauffage mobile d'appoint |
| Normes | Directive gaz 90/396/CEE et Directive basse pression 73/23/CEE |
FOIRE AUX QUESTIONS - ECO 40 A S.PLUS
Téléchargez la notice de votre Chauffage d'appoint au format PDF gratuitement ! Retrouvez votre notice ECO 40 A - S.PLUS et reprennez votre appareil électronique en main. Sur cette page sont publiés tous les documents nécessaires à l'utilisation de votre appareil ECO 40 A de la marque S.PLUS.
MODE D'EMPLOI ECO 40 A S.PLUS
GÉNÉRATEUR D'AIR CHAUD MOBILE À GAZ (GPL)
MODELES:
ECO 40 M - ECO 40 A
MANUEL D'UTILISATION ET D'ENTRETIEN

Important:
Pour votre sécurité, lisez attentivement ce manuel avant d'utiliser votre Générateur Gaz. Conserve le soigneusement et consultez le chaque fois que nécessaire.
La responsabilité de la Société S.PLUS ne saurait etre engagée en cas de non respect des regles et consignes indiquées ci-après.
CONFORMITE CE
Les apparèils ECO 40 M et ECO 40 A sont conformes aux exigences de sécurité reprises dans la Directive EMC 89/336/CEE, y compris les modifications introduites par la Directive gaz 90/396/CEE, la Directive BASSE pression 73/23/CEE et les modifications successives.
DECLARATION D'ESSAI
Nous certifions que tous les apparciels, après leur mise au point, sont soumis aux tests suivants :
- Test fonctionnel
- Test en haute tension, 1200 V, durée 1 s
- Test de la résistance dans le circuit électrique du conducteur de terre avec 6 V / 25 A.
Résultat des mesures < 0,1
Réf. ECO40 3/062010/IU
Notice destinée à l'utilisateur
I - DESCRIPTION :
Les Générateurs Gaz type ECO sont des apparéils de chauffage à combustion directe. L'échange
thermique est réalisé grâce au ventilateur qui fait passer l'air sur le brûleur. Ils doivent être installés
sur le lieu à chauffer. Ils sont équipés de :
- Sécurité de surchauffe.
- Contrôle de flamme par thermocouple.
Munis d'une poignée de transport, ils sont mobiles et peuvent être déplacés aisément selon les besoins.
II-CARACTERISTIQUES TECHNIQUES:
| Puisance Thermique(Kcal/h) | Puisance Thermique(kW) | ConsommationGaz(Kg/h) | PressionGaz(bar) | Alimentation électrique | Débitd'air(m3/h) | Dimension(L - H - I) | Poids(Kg) | ||
| Tension(V) | Fréquence(Hz) | ||||||||
| ECO 40 M | 22890 - 37387 | 26,6 - 43,5 | 2,1 - 3,43 | 2 | 220 - 240 | 50 | 850 | 690x400x280 | 13 |
| ECO 40 A | |||||||||
III - RECOMMANDATIONS GENERALES :
Ces Générateurs d'air chaud sont prévus pour fonctionner au gaz propane.
L'installation et l'utilisation de ces appeareils doivent respecter les reglementations et les lois en vigueur relatives à leur utilisation (en particulier, notez que l'emploi de ces appeareils n'est pas autorisé dans les Etablissements Recevant du Public et dans les locaux d'habitation).
En outre, vousdezvezvousassurerque:
-
les instructions contenues dans ce livre soient suivies scrupleusement ;
-
le générateur ne soit pas installé dans un lieu où il y aurait des risques d'explosion ou d'incendie ;
-
il n'y ait pas de matériaux inflammables stockés à côté de l'appareil ;
-
des mesures suffisantes pour la prévention des incendies aient eté prévues ;
-
l'aération soit garantie et suffisante aux nécessités de ce générateur (grille de 25 cm' par kW installé, soit 425 cm² répartis en partie haute et BASSE avec un minimum de 250 cm';
-
il n'y ait pas d'obstacles ou d'obstructions à l'aspiration et/ou à la sortie de l'air, tels des toiles, des couvertures ou des objets enconnbrants posés sur l'appareil ou à cote ;
-
les bouteilles de gaz soient disposées conformément aux dispositions de lois en vigueur et en particulier qu'elles ne soient pas exposées ni à la chaleur, ni à des températures inférieures à -10°;
-
un placement fixe pour l'appareil soit prévu ;
-
le générateur soit surveillé régulièrement durant son utilisation et contrôle avant sa mise en marche ;
-
le ventilateur tourne librement au début de chaque période d'utilisation, avant de brancher la fiche à la prise de courant ;
-
à la fin de chaque période d'utilisation l'alimentation électrique soit coupée ;
-
N'UTILISEZ QUE LE DETENDEUR, PIECES ET TUYAUX GAZ D'ORIGINE.
-
ne pas dépasser 100W / m^3 en considérant le volume vide. Le volume de la piece ne doit pas être inférieur à 100m3 ; - ne pas utiliser le générateur dans des sous-sols ou en-dessous du niveau du sol;
-
l'alimentation gaz de l'appareil doit être munie d'une vanne d'arrêt (robinet de la bouteille ou vanne sur tuyauterie le cas échéant);
-
le remplacement de la bouteille de gaz doit être effectué selon les normes de sécurité et en absence de flammes ;
-
le tuyau de gaz ne doit pas être soumis à des efforts de torsion ;
-
la bouche de sortie de l'air chaud doit se trouver à une distance de 3 mètres minimum de n'importe quel mur ou plafond inflammable et ne doit pas être dirigé vers la bouteille de gaz ;
-
les équipements auxquels ce manuel se rapporte ne sont pas concus pour une utilisation domestique ;
-
si le générateur fonctionne longtemps au maximum de sa puissance, la bouteille de gaz peut "giver" (formation de givre ou de glace sur la bouteille) dans ce cas il faut jumeler une bouteille supplémentaire (voir paragraphe IV). Ne jamais orienter le flux d'air chaud vers la bouteille ;
-
en cas de fonctionnement défectueux, consulter votre service après-venture.
IV-INSTALLATION:
- Alimentation Gaz :
Le débit gaz du générateur est indiqué ci-dessus. Ce générateur est prévu pour être alimenté par bouteilles de propane.
- Bouteilles:
Selon la durée d'utilisation du générateur, il faut prévoir un nombre suffisant de bouteilles de 13 ou 35Kg de propane pour assurer le débit nécessaire. Pour une utilisation par une température de 0^ à -10^ , il est conseilé de prévoir 3 bouteilles jumelées.
- Alimentation Gaz :
Le Générateur doit être raccordé à une prise électrique 230 V monophasée + terre de puissance adaptée. Le générateur automatique (A) est prévu pour être piloté par thermostat. Utilisiez de préférence un thermostat étanche ou le thermostat précâblé proposé par S.PLUS, ↔reference TPG. Si le thermostat n'est pas raccordé, le générateur pourrait neanmoins fonctionner mais sans régulation.
ATTENTION
La ligne électrique d'alimentation du générateur doit être pourvue d'une prise de terre et d'un interrupteur magnétothermique différentiel.
- Raccordement Gaz :
Le Générateur est livré avec tuyau de raccordement gaz, détendeur fixe 2 bars.
Raccorder dans l'ordre générateur - tuyau - détendeur - bouteille de gaz. Vérifier l'étanchéité des raccords à l'aide d'eau savonneuse.
ATTENTION
Tous les raccords ont un filetage à gauche. Ne jamais vérifier l'étanchéité des raccords avec une flamme.
V-MISE EN MARCHE:
Avant toute mise en marche, contrôle que les caractéristiques électriques du réseau d'alimentation correspondant aux indications données sur la plaque signalétique.
Version manuelle (ECO 40 M) :
- ouvrir la bouteille de gaz.
- mesure l'interrupteur 1 sur la position marche (I), le ventilateur tourne.
- maintainir appuyé le bouton repère 2 (bloc sécurité) d'une main et de l'autre appuyer par a-coups sur le bouton repère 3 (piezo).
- le brûleurs s'allume.
- maintainir le bouton repère 2 appuyé pendant encore 15 à 20 secondes puis relâcher.
- régler la puissance du générateur en vissant ou dévissant la molette rep. 4 à l'arrière de l'appareil.
ATTENTION
Ne jamais raccorder le générateur gaz à une gaine de soufflage ou d'aspiration.


Version automatique (ECO 40 A) :
- ouvrir les bouteilles de gaz ou la citerne
- régler le thermostat à la température souhaitation
- mesure l'interrupteur 4 sur la position II (chauffage)
Le ventilateur se met en marche, le brûleur s'allume au bout de 10 secondes environ. - régler la puissance du générateur en vissant ou dévissant la mollette rep.4 à l'armoire de l'appareil.
N.B.: La prise thermostat est "shuntee" d'origine, pour brancher un thermostat, il faut enlever le shunt et raccarder le thermostat aux mêmes bornes. S.PLUS peut vous livrer en option un thermostat précâblé TPG avec 10 m de cable et prise côte générateur.
- Le générateur s'allume seulement si la température ambiente est inférieure à la température affichée au thermostat.
ATTENTION
Si la flamme s'eteint après quelques secondes, le bouton de réarmement s'allume, inverser phase et neutre de l'alimentation électrique (hors tension) et provoquer un nouveau démarrage en appuyant sur le bouton de réarmement qui s'eteint.
- Si vous souhaitez programmer des temps de fonctionnement par un programmeur, raccorder celui-ci à partir de la prise thermostat et non pas sur l'alimentation électrique du générateur.
ATTENTION
Une mise en sécurité de l'appareil après le cycle d'allumage peut provenir :
- d'une inversionélectrique Phase / Neutre.
- d'une terre non raccordée.
- d'une présence de tension entre neutre et terre qui doit normalement être de 0 V.
VI-ARRET:
Pour arrêter le fonctionnement de l'appareil, positionner l'interrupteur sur Arrêt "OFF", fermer l'alimentation gaz et débrancher l'appareil.
VII-VENTILATION:
En eté, les générateurs peuvent être utilisés en ventilation seule.
Modèle "M": Ne pas raccarder l'appareil en gaz, le brancher électrique etmettre l'interrupteur sur"ON".
Modèle "A": Ne pas raccorder l'appareil en gaz, le brancher électriquement etmettre l'interrupteur sur "I" (Ventilation).
VIII-SECURITE:
Le modele "A" est equiped d'un boitier electronicque satronic ou similaere pour le controle de la flamme et de l'allumage. Si une ou plusieurs anomalies de fonctionnement se verifie, ce coffret provoque l'arrêt du generateur et l'allumage de la lampe témoin de réarmement.
Les modèles "M" sont équipés d'un thermocouple de sécurité qui provoque l'interruption de l'alimentation du gaz si la flamme est instable ou si elle s'éteint.
Dans les deux modèles un thermostat de surchauffe interven et provoque l'interruption de l'alimentation du gaz si le générateur surchauffe, le ventilateur continue à fonctionner. Avant de remetre en fonction le générateur il faut couver et éliminer la cause qui a produit la surchauffe (par ex. obstruction de la bouche d'aspiration et/ou de la sortie de l'air, arrêt du ventilateur). Pour faire redémarrer le générateur il faut pousser le bouton (1) de réarmement pour le modele "A" ou repeter les instructions spécifiques du paragraphe "MISE EN MARCHE" pour le modele "M".
Les générateurs S.PLUS type ECO sont munis d'une poignée pour le transport. Tous les modèles peuvent être déplacés manuellement.
ATTENTION :
Avant de déplacer l'appareil il faut :
- arrêté l'appareil selon les indications données au paragraph précédent.
- débrancher l'alimentation électrique en enlevant la fiche de la prise de courant.
- débrancher le tuyau d'alimentation gaz.
- attendre que le générateur soit froid.
X-ENTRETIEN
Pour un fonctionnement régulier du générateur, il est nécessaire de nettoyer périodiquement la chambre de combustion, le bruleur et le ventilateur.
ATTENTION:
Avant de commencer unequelconque opération d'entretien,il faut :
-fermerla bouteillede gaz,
- arrêté le générateur selon les indications du paragraphe précédent,
- débrancher l'alimentation électrique en enlevant la fiche de la prise de courant,
- débrancher le tuyau d'alimentation gaz,
- attendre que le générateur soit froid.
- Souffler à l'air comprime la chambre de combustion ①
- Démonter le panneau d'accès au compartmenté électrique et d'arrivée gaz, souffler le brûleur à l'air comprime ②
- Vérifier le réglage des electrodes d'allumage. Si l'électrode d'allumage est oxydée, la nettoyer à la toile émeri par exemple.
- Vérifier l'état de l'électrode d'ionisation (modèle automatique), la nettoyer si nécessaire à la toile émeri.
- Vérifier l'etat des connexions des electrodes (nettoyer si nécessaire).


Réglage electrode d'allumage
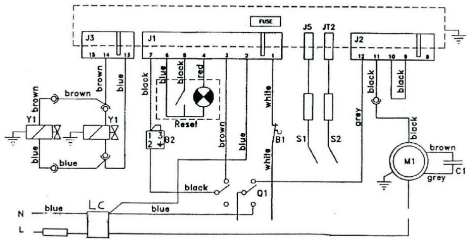
SCHEMAS ELECTRIQUES
Version MANUELLE « M »

B1 = Sécurité de surchauffe
G1 = Bloc sécurité
M1 = Moteur ventilateur
Q1 = Interrupteur
Q2 = Allumeur piezo
S1 = Electrode d'allumage
S2 = Thermocouple
Y1 = Electrovanne
Version AUTOMATIQUE « A »
B1 = Securite de surchauffe
G1 = Bloc sécurité
M1 = Moteur ventilatateur
Q1 = Interrupteur
S1 = Sonde d'ionisation
S2 = Electrode d'allumage
Y1 = Electrovanne
B2 = Thermostat d'ambiance (option)
F1 = Fusible
LC = Filtre LC
C1 = Condensateur

TABLEAU DE DEPANNAGE
| PANNES EVENTUELLES | CAUSES POSSIBLES | SOLUTIONS |
| Le moteur ne tourne pas | Absence de courant | Contrôr à l'aide d'un testeur l'arrivée du courant aux bornes |
| Moteur bloqué | Débloquer le moteur ou le remplaçer | |
| Le piezo ne fait pas d'étinçelles | Electrode trop écARTée du brûleur | Vérifier la position de l'électrode d'allumage (voir page 5)la repositionner |
| Connexion défectueuse entre piezo et électrode | Vérifier et connecter correctement | |
| Electrode ou piezo défectueux | Les remplaçer | |
| Le gaz n'arrive pas au brûleur | Le robinet de la bouteille est fermé | Ouvrir le robinet |
| La bouteille est vide | La remplaçer | |
| Le giclaur est obstrué | Démonter et nettoyer le giclaur | |
| L'électrovanne ne s'ouvre pas | Vérifier les connections, remplacer l'électrovanne ou la bobine si nécessaire | |
| Le brûleur s'allume mais il s'éteint d'es que l'on relâche le bloc sécurité | Thermocouple pas assez chaud | Reprovoquer un allumage en Maintenant le bouton rep. 2(page 3) appuyer plus longtemps |
| Thermocouple desserré côté bloc sécurité | A resserrer | |
| Thermocouple ou bloc sécurité défectueux | A remplaçer | |
| Le thermostat de surchauffé est entré en fonction ou est défectueux | Attendre le refroidissement de l'appareil ou remplaçer le thermostat de surchauffe. | |
| En fonctionnement, le générateur s'accrite : | Manque de gaz | Vérifier replissage bouteille |
| La bouteille est givrée | Jumeler une deuxième bouteille | |
| La sécurité de surchauffe fonctionne | Eliminer les raisons de la surchauffe (air freiné à l'aspiration ou au souffrage) | |
| Sécurities de surchauffé défectueuse | A remplaçer | |
| Pression gaz excessive | Vérifier et remplaçer détendeur | |
| Le brûleur s'allume et s'éteint au bout de quelques secondes (Modèle "A") | Mauvaise alimentation électricque | Vérifier sens phase / neutre. Inverser si nécessaire |
| Vérifier raccordement du conducteur de terre | ||
| Vérifier si la tension entre neutre et terre - 0 V(le cas contraire, installer un transformateur d'isolement sur l'alimentation électricque) | ||
| Sonde ionisation défaillante ou oxydée | Remplaçer ou nettoyer | |
| Boîtier de contrôle défectueux | Remplaçer |
Compte tenu des améliorations et des perfectionnements effectués sur nos apparèils, nous nous réservons le droit de modifier, sans préavis, leurs caractéristiques.
Seule la notice technique accompagnant le matériel est valable.
Notice Facile