Celcia MC4 - Thermostaat Remeha - Gratis gebruiksaanwijzing en handleiding
Vind de handleiding van het apparaat gratis Celcia MC4 Remeha in PDF-formaat.
Gebruikersvragen over Celcia MC4 Remeha
0 vraag over dit apparaat. Beantwoord die u kent of stel uw eigen vraag.
Stel een nieuwe vraag over dit apparaat
Download de handleiding voor uw Thermostaat in PDF-formaat gratis! Vind uw handleiding Celcia MC4 - Remeha en neem uw elektronisch apparaat weer in handen. Op deze pagina staan alle documenten die nodig zijn voor het gebruik van uw apparaat. Celcia MC4 van het merk Remeha.
GEBRUIKSAANWIJZING Celcia MC4 Remeha
1.1 Veiligheid algemeen 7
1.2 Veiligheid bij montage-en installmenterwerkzaamheden 7
2.2 Regelaar ophangen en aansluiten 7
2.2.1 Richtlijnen voor ophangen 7
2.2.2 Ophangen Celcia MC4 8
2.2.3 Richtlijnen voor aansluien van sensoren en bekabeling installmentiecomponenten 8
2.2.4 Aansluiten van sensoren en bekabeling installmentecomponenten 8
2.2.5 Principeschema aansluiting van installmentiecomponenten 10
2.2.6 Ketelkeuze 10
2.3 Inbedrijftstellung 10
2.3.1 Bediening 10
2.3.2 Betekenis individatie LED's 11
2.3.3 Regelaar bedrijfsklaar make 12
2.3.4 Werking Celcia MC4 controlleren 12
2.4 Normale opstartprocedure 12
2.4.1 De regelaar afstemmen op de installmente 12
2.4.2 Ketel uit de cascade nemen 13
3 STOBINGEN
3.1 Algemeen 14
3.1.1 Storingsmelding via de indicatie LED's 14
3.1.2 Storingsmelding via het display van Celcia 15 of 20 15
3.1.3 Storingsmelding via het storingsrelais 15
4 VOORSCHRIFTEN 16
4.1 Normbladen 16
4.2 Remeha fabriekstest 16
1.3 Aanvullende richtlijnen 16
5 TECHNISCHE SPECIFICATIES EN WERKINGSPRINCIDE 17
5.1.1 Regelaaropbouw 17
5.1.2 Werkingsprincipe 17
5.1.3 Schakelmethode 18
GB
De Remeha Celcia MC4 is in combinatie met een Celcia 20 een regelaar voor het modulerend aansturen van 1 tot en met 4 Remeha ketels in cascade.
Deze Installatie- en Gebruikershandleiding is bedoeld voor installateurs en eindgebruikers. Het document bevat belangrijke informatatie over de regelaar, Voorbereidingen voor montage en installmentie, bediening, technische specificaties en het lokaliseren en opheffen van storingen.
Naast de Installatie- en Gebruikershandleiding bestaat de documentatie bij de Remeha Celcia MC4 UIT:
- Het Product Data Blad, voor de technisch commerciele geinteresseerden.
Zie ook de Remeha internetsite www.remeha.com voor meer nuttige informatie.

- Lees deze handleiding goed door alvorens de regelaar op te hangen, aan te sluiten en in werkung te stellen; maak u met de werkung en de bediening van de regelaar goed vertrouwd en volg de gegeven aanwijzingen stipt op.
- Remeha B.V. is nicht verantwoordelijk voor schade die is ontstaan doordat aanwijzingen in deze handleiding Niet zich opgevolgd.
Remeha B.V. werkkt contin aan verbetering van haar producten. De in deze handleiding gespubliceerde gegevens zich gebaseerd op de meest recente informatatie. Zij worden verstrekt onder voorbehoud van latere wijzigingen. Wij behouden ons hetrecht voor, op ongeacht welk moment, de constructie en/of uitvoering van unsere producten te wijzigen zonder verplichting eerder gedane leverancies dienovereenkomstig aan te passen.
Voor suggesties voor verbetering van deze documentatie kunt u contact met ons opnemen.
Remeha B.V. afdeling Marketing, Postbus 32, 7300 AA Apel-doorn, telefoon: 055 - 549 69 69, internet: www.remeha.com
1.1 Veiligheid algemeen
In deze Installatie- en Gebruikershandleiding worden de vol-gende pictogrammen gebruikt om bepaalde aanwijzingen extra.
onder de aandacht te brengen;
Tip i Nuttige tip of praktisch advies.
Aanwijzing

Belangrijke aanwijzing bij de uitvoerig van een handeling.
Waarschuwing

Mogelijk gevaar voor persoonlijk letsel of materiaele schade aan regelaar, gebouw of milieu.
Gevaar

Gevaar voor elektrische schokken.
Er kan zwaar persoonlijk letsel optreden.
1.2 Veiligheid bij montage-en installmentewerkzaamheden
Volg de specifieke veiligheidsaanwijzingen, zoals aangegeven bij de instructies, stipt op.
2 INSTALLEREN

LT.AL.REM.000.002
2.1 Leveringsomvang
De standaardlevering van de Remeha Celcia MC4 omvat:
de Remeha Celcia MC4 cascaderegelaar;
- netstekker met randaarde;
- boormal en bevestigingsmiddelen voor wandmontage;
- trekontlastingclips en schroeven;
- ZAF 200 = buitentemperatuursensor met beschermkapje
- ZVF 210 = installment-aanvoertemperatuur sensor (met klemband);
- Installatie- en Gebruikershandleiding.
2.2 Regelaar ophangen en aansluiten
In dit hoofdstuk zijn de richtlijnen en instructies opgenomen voor het aansluiten van de regelaar, sensoren, thermostaten, pompuitgang en storingsrelais.
2.2.1 Richtlijnen voor ophangen
- Monteer de regelaar op een makkelijk bereikbare plaats en op ooghoogte.
- Zorg dat er een netaansluiting 230 VAC / 50Hz met randaarde in de buurt is. Het meegeleverde netsnoer heeft een lenghte van 1,5m .
- Zorg voor een zo kort möglichke kabelverbindingussen de Celcia MC4 en overige installmentecomponenten, bij voorkeuruit debuurt van andere kabels.

LT AL REM 000.004

LT.AL.REM.000.005 LT.AL.REM.000.006


LT.AL.REM.000.007 LT.AL.REM.000.008


LT.AL.REM.000.009 LT.AL.REM.000.010


- Let op de eisen inzake de omgevingstemperatuur en de toegestane relativie vochtigheid.
Voorkom dat de regelaar in aanraking komt met spatwater.
2.2.2 Ophangen Celcia MC4
De regelaar worden bevestigd met drie schroeven. De bovenste schroef is voor het ophangen van de regelaar en kan na het ophangen Niet meer worden aangedraaid. De twee onderste schroeven (achter dekleine afdekkap) zorgen voor de fixatie.
Hang de regelaar als volgt op:
- Bepaal de positie van de regelaar en druk de boormal gegen de wand.
Boor de drie gaten ( 5mm) op de plaatsen zoals aangegeven op de boormal. - Plaats de plugged.
- Draai de bovenste schroef in de plug en hang de regelaar spelingsvrij op.
- Verwijder dekleine afdekkap van de regelaar;de onderste sleufgaten zijn nu toegankelijk.
- Draai de twee onderste schroeven in de pluggen.
- Lijn de regelaaruitendraai detwee schroeven vast.
Herplaats dekleine afdekkap.
2.2.3 Richtlijnen voor aansluiten van sensoren en bekabeling installmentecomponenten
- Monteer de regelaar zo zich mogelijk in de buurt van de aan te sturen installmentiecomponenten (controllerer maxima-le kabellengtes voor OpenTherm aansluiting en sensoren)
- Naast de aansluiting voor het netsnoer is een aardklem geplaatst. Sluit deze algid aan om te voldoen aan de veiligheidsrichtlijnen.
- De netaansluiting altijd aansluiten op een wandcontact-doos met randaarde.
- Pas dubbel geisoleerde bekabeling toe bij de relaisuitgangen, die een Niet-veilige spanning schakelen.
- Voorzie alle kabelaansluitingen van een trekontlasting.

Doorlussen van de voedingsspanning en/of aarde maar bijvoorbeeld een pomp is Niet toegestaan.
2.2.4 Aansluiten van sensoren enbekabeling installatiecomponenten
Voor het aansluiten van temperatuursensoren,thermostaten, ketels,en overigebekabelinghandelt u als volgt:

Schakel voor montage aan elektrische delen altijd eerst de netspanning UIT.
R remeha

LT.AL.REM.000.011

LT.AL.REM.000.013

LT.AL.REM.000.014

LT.AL.REM.000.015



LT.AL.REM.000.016

LT.AL.REM.000.017

LTLALREM000.018LTALREM000.019
- Verwijder dekleine afdekkap.
- Plaats de benodigde temperatuursensoren en overige installmentecomponenten, volgens principeschema.
Voer de kabels maar de regelaar en sluit deze aan;
zie tabel 01 voor de betreffende klemmenaansluiting. - Sluit het meegeleverde netsnoer aan.
- Monteer alle trekontlastingsclips en controller of alle kabels goed vastgeklemd zitten.
Herplaats dekleine afdekkap.
tabel 01 I/O-aansluitingen Celcia MC4
| Klemmen op de regelaar | Aansluiting installmentcomponenten |
| 230 ~ Netspanning | 230 VAC / 50 Hz |
| Aardeklemmen | |
| Pompaansluiting (U) | |
| 1 en 2 Celcia 15 of 20 regelaar | |
| 3 en 4 Ketel aansluiting (OpenTherm) | 1) |
| 5 en 6 Ketel aansluiting (OpenTherm) | 1) |
| 7 en 8 Ketel aansluiting (OpenTherm) | 1) |
| 9 en 10 Ketel aansluiting (OpenTherm) | 1) |
| 11 en 12 | Installatie-aanvoertemperatuur sensor (Bv) |
| 13 en 14 Buitente mperatuursensor (Ba) | |
| 15 en 16 Geen functie | |
| 17 en 18 Potentiaal vrije contacten | 2) |
| 17 en 19 Potentiaal vrije contacten | 3) |
1 Moet aangesloten worden op de OpenTherm aansluitklemmen van de ketel
2) Bedrijfsmelding; contacten 17 en 18 zijn gesloten indien alles in orde (de ketels hoeven Niet te branden) is en openen bij storing (intern, ketelstoring, communicatiestoring of bedravingsfout)
3) Storingsmelding; contacten 17 en 19+zijn gesloten indien er storing optreedt (intern, ketelstoring, communicatiestoring of bedrangsfout, spanningswegval) en openen indien alles in orde is.

Aan de Celcia MC4 konnen geen volgregelaars worden gekoppeld, zoals bijvoorbeeld een menggroepregeling, zwembadregelaar of boilerregeling. De tapwatervoorzieening en -regeling worden via de besturingsautomaat van een van de ketel(s) geregeld.
Montage van de buitentemperatuursensor:
Monteer de buitenvoeler, beschermd gegen direct zonlicht, aan de noord- of noordwestzijde van de woning, op een hoogte van min. 2,5 meter vanaf het maaiveld. De buitentemperatuursensor Niet monteren in de nabijheid van vensters, deuren, ontluchtingsroosters of afzuigkap, etc.

LT.AL.REM.000.028
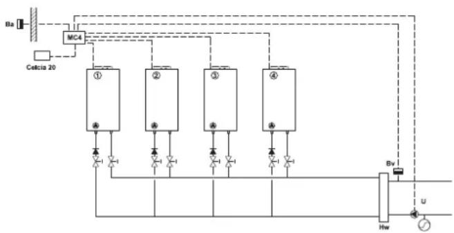
2.2.5 Principeschema aansluiting van installmentecomponenten
Ba = Buitentemperatuursensor
Bv = Installatie-aanvoertemperatuur sensor
U = Installatiepomp
Hw = Open verdeler
2.2.6 Ketelkeuze
Alle ketels in de cascadeopstelling dienen te beschikken over OpenTherm communicates.

Voor een correcte cascaderegeling de verhoudingussen het vermogen van de grootste enkleiste ketel Nieteer aan dan 2,5.
Een goede combinatie is bijvoorbeeld; 40kW + 80kW + 80kW (80:40 = 2 is < 2,5 ; dus goed)
Een foute combinatie is bijvoorbeeld; 40kW + 40kW + 120kW (120:40 = 3 is >2,5 ; dus fout)

LT.AL.REM.000.016
2.3 Inbedrijftstellung
2.3.1 Bediening
De bediening van de Celcia MC4 bevat 1 functietoets voor automatische configuratie en individatie LED's.
1 = 'autoconfig'-toets
2 = status LED
3 = thermostaatLED
4-7 = ketelLED's
8 = installment-aanvoertemperatuur sensor LED
9 = buitentemperatuursensor LED
10 = pomp LED
11 = storingsrelais LED
2.3.2 Betekenis indicate LED's
Op het bedieningspaneel van de Celcia MC4 können de vol-gende individatie LED's oplichten;
tabel 02 Betekenis individie LED's
| Indicatie LED Kleur Aanwijzing en betekenis | ||
| 2 =status LED groen | - brandt Niet; netspanning is Niet aanwezig - brandt continu; Celcia MC4 werknt normala - knippert traag; ketel- of communicatiefout - knippert snel; Celcia MC4 is bezig met configuratie | |
| 3 =thermostat LED geel | - brandt continu; Celcia MC4 heeft verbinding met Celcia 15 of 20 regelaar of aan/uit thermostat is gesloten - brandt Niet; geen Celcia 15 of 20 regelaar aangesloten of aan/uit thermostat is open - knippert traag; Celcia MC4�hecht geen verbinding met Celcia 15 of 20 regelaar - knippert snel; Celcia MC4 is bezig met configuratie | |
| 4 - 7 = ketel LED's geel | - brandt continu; als de desbeteffende ketel is aangesloten - brandt Niet; als de desbeteffende ketel Niet is aangesloten - knippert traag; communicafteout of ketel is Niet geschikt voor aansturing door de Celcia MC4 (alleen bij aangesloten ketel) - knippert snel; Celcia MC4 is bezig met configuratie | |
| 8 = installation-aanvoertem-peratuur sensor LED | geel | - brandt continu; als de desbeteffende sensor is aangesloten - brandt Niet; als de desbeteffende sensor Niet is gezonden - knippert traag; meetwaarde sensor ligt buiten de grenzen - knippert snel; Celcia MC4 is bezig met configuratie |
| 9 = buitentemperatuur-senor LED | geel | - brandt continu; als de desbeteffende sensor is aangesloten - brandt Niet; als de desbeteffende sensor Niet is gezonden - knippert traag; meetwaarde sensor ligt buiten de grenzen - knippert snel; Celcia MC4 is bezig met configuratie |
| 10 = pomp LED geel | - brandt continu; pomp is ingeschakeld - brandt Niet; pomp is uitgeschakeld - knippert snel; Celcia MC4 is bezig met configuratie | |
| 11 = storingsrelais LED geel | - brandt continu; er is een storing intern, ketelstoring, communiciestoring of bedra-dingbout - brandt Niet; alles in orde - knippert snel; Celcia MC4 is bezig met configuratie | |



LT AL REM.000.022 LT AL REM.000.023


LT.AL.REM.000.024 LT.AL.REM.000.025

LT.AL.REM.000.026 LT.AL.REM.000.027
2.3.3 Regelaar bedrijfsklaar make
In deze paragraaf staat de procedure voor het bedrijfsklaar makeen van de regelaar. U handelt als volgt:
- Laat de stekker uit het stopcontact.
- Verwijder dekleine afdekkap.
- Controller of alle aansluitingen inclusief aarde-aansluiting juist+zijn uitgevoerd.
- Verwijder de große afdekkap.
- Schakel alle installmentecomponenten in.
- Steek de stekker van de Celcia MC4 in het stopcontact.
- Druk op de 'autoconfig'-toets, tot alle LED's snel gaan knipperen; alle installmentecomponenten worden gedetecteerd.
- Binnen 10 seconden is de configuratie in het geheugen van de regelaar opgeslagen.
- De status LED brandt nu continu (mits er geen storing is); de Celcia MC4 is nu bedrijfsklaar.
2.3.4 Werking Celcia MC4 controleren
De werkung van de regelaar kan worden gecontroleerd door de klemmen 1 en 2 door te verbinden. De Celcia MC4 zal de ketels aansturen op laaglast. Na 1 minuut worden alle ketels gegliktijdig in de loop van 10 minutes maar vol vermogen gestuurd. De installmenta-aanvoertemperatuur kan waar bij oplopen tot de maximale aanvoertemperatuur van de aangesloten ketels.
2.4 Normale opstartprocedure
De Celcia MC4 krijt de gewenste aanvoertemperatuur van de OpenTherm thermostat en berekent op basis van het verschilussen de gameten en gewenste aanvoertemperatuur het benodigde vermogen. De Celcia MC4 verteelt dit vermogen over de aangesloten ketels, volgens een vaste schakelmethode.
Bij een aangesloten buitenvoeler (Ba) geeft de Celcia MC4\ deze buitentemperatuur door aan de aangesloten OpenTherm\ thermostat, zatat een weersafhankelijk regeling möglichk\ wordt. De Celcia MC4 heeft geen interne stooklijk.

Indien de Celcia 20 gebrukt worden als weersafhankelijkere regelaar; de buitenvoeler (Ba) aansluiten op klemmen 13 en 14 van de Celcia MC4
2.4.1 De regelaar afstemmen op de installmentie
De Celcia MC4 kan letterlijk "met 1 druk op de knop" aange-past worden op een neue installment. Als de huidige instal- latie is geconfigureerd met drie cv-ketels en uitgebrend worden met een vierde, dan drukt u na hydraulische en elektrische aansluiting ca. 3 seconden op de 'autoconfig'-toets en deregelaar verdweit het benodigde vermogen vanaf dat moment over vier ketels inplaats van drie.
2.4.2 Keteluit de cascade nemen
Het gaat net zo eenvoudig als de installmentie bijvoorbeeld worden gereduceerd van vier maar twee ketels. U koppelt de ketels hydraulisch en/of elektrisch af en drukt dan ca. 3 seconden op de 'autoconfig'-toets en de regelaar verdweit het benodigde vermogen vanaf dat moment over twee ketels inplaats van vier.

Nieuwe toegevoegde andere componenten (OpenTherm regelaars of temperatuursensoren) worden ook automatisch aan de configuratie toegevoegd.
3.1 Algemeen
Indien een van de aangesloten ketels op storing gaat, of bezig is met warm tapwaterbereiding, schakelt de Celcia MC4 automatisch een volgende ketel in.
De indicateie LED's van de Celcia MC4 dienen tevens als storingsindicator. Als de aansturing van de regelaar loopt via de Celcia 15 of 20, dan wordt de storingsmelding op het display van de Celcia 15 of 20 getoond.
3.1.1 Storingsmelding via de indicate LED's
De individatie LED's van de Celcia MC4给他们 storingen als volgt waar:
tabel 03 Storingsaanduidingen van individatie LED's
| Indicatie LED knip-pert langzaam | Aanwijzing en betekenis Controle/oplossing | |
| status LED | Celcia MC4 interne storing, sensor- , ketel- of communi-catiefout. | Controler eerst de overige LED's onder de grote afdekkap en verhelp die storing. |
| thermostat LED | Celcia MC4 heeft geen verbinding meer met OpenTherm thermostat. | Controler de bekabeling van enaar ther-mostaat of is thermostat verwijderd? |
| ketel LED's | Celcia MC4 heeft geen verbindingmeer met ketel, ketel staat op storing of ketel is Niet geschikt voor aansturing door de Celcia MC4. | Staat de ketel in storing of uit? Controler de OpenTherm verbinding. |
| installatie-aanvoer-temperatuur sensor LED | Meetwaarde sensor ligt Niet meer binnen de grenzen. | Controler de bekabeling. Meet de onderstandwaarde van de sensor,zie tabel 04. |
| buitentemperatuur-sensor LED | Meetwaarde sensor ligt Niet meer binnen de grenzen. | Controler de bekabeling. Meet de onderstandwaarde van de sensor,zie tabel 04. |
tabel 04 Weerstandswaarden sensoren
| Temperatuur [°C] | Weerstand Buitentemperatuursensor en Installatie-aanvoertemperatuursen-sor [Ohm] |
| -10 27.649 | |
| - 5 21.034 | |
| 0 16.325 | |
| 5 13.023 | |
| 10 9.952 | |
| 20 6.247 | |
| 25 5.000 | |
| 40 2.662 | |
| 60 1.244 | |
| 80 628 | |
| 100 339 |
3.1.2 Storingsmelding via het display van Celcia 15 of 20
Als de aansturing van de regelaar loopt via de Celcia 15 of 20, dan is bij een eventuele storing de storingscode op het display van de Celcia 15 of 20 af te lezen. Ook de ketelstoringen worden doorgegeven.
| Foutcode | Omschrijving | Controle/oplossing |
| 210 | Installatie-aanvoertemperatuur ligtonder 0°C of boven 100°C. | Controler of de installmenta-aanvoertemperatuursensor goed is aangesloten.Meet de watstandwaarde van de sensor, zietabel 04. |
| 211 | Geen communicatie:tussen Celcia MC4en 1 of meerere ketels. | Controler de bekabeling.Staat een van de ketels UIT? |
| 212 | Ketel is nicht geschikt voor aansturing door de CelciaMC4. | Neem contact op met Remeha. |
| 213 | Meetwaarde buitentemperatuursensor ligt Niet meerbinnen de grenzen. | Controler de bekabeling.Meet de watstandwaarde van de sensor, zietabel 04. |
| Overige nummers | Zie handleiding van de Celcia 20, de ketel of vanandere aangesloten componenten. |
tabel 05 Foutcodes op Celcia 20

Celcia 15 kan alleen foutcodes ≤ 99 weergeven. Bij fout-codes boven de 99 verschijnt alleen een knipperende

3.1.3 Storingsmelding via het storingsrelais
Als er een storing ontstaat of als de spanning maar de Celcia MC4 wegval, dan sluit het storingscontactussen klemmen 17 en 19 (met een tijdsvertraging van 1 minuut en bij spanningswegval direct). Dit contact kan gelebruikt worden om bijvoorbeeld een lamp, een zoemer of storingsmelder aan te sturen.
4.1 Nornbladen
De installmenteur is ervoor verantwoordelijk dat de installmentie voldoet aan de geldende (veiligheids-)voorschriften zoals die zich opgenomen in:
- deze Installatie- en Gebruikershandleiding en overige van toepassing zijnde Remeha documentatie;
- NEN 1010; Veiligheidsbepalingen voor laagspanningsinstallaties.
4.2 Remeha fabriekstest
Iedere Remeha Celcia MC4-regelaar is een precisie instru-ment en worden voor het verlaten van de fabriek geprogrammeerd en gecontroleerd.
4.3 Aanvullende richtlijnen
Voor alle voorschriften en richtlijnen, zoals genoemd in deze Installatie- en Gebruikershandleiding, geldt dat aanvullingen of latere voorschriften en richtlijnen op het moment van instalieren van toepassing�n.
5 TECHNISCHE SPECIFICATIONS EN WERKINGSPRINCIDE
| Remeha Celcia MC 4 | ||
| Algemeen | ||
| Afmetingen (b x h x d) mm 205 x 163 x 53 | ||
| Gewicht g ca. 430 | ||
| Nominale voedingsspanning VAC / Hz 230 / 50 | ||
| Opgenomen vermogen (exclusief pomp) VA 4 | ||
| Veiligheidseisen (huishoudelijk gebruik) - EN 60730-1 | ||
| EMC-ontstoringsgraad (immuniteit) - EN 61000-6-2 | ||
| EMC-ontstoringsgraad (emissie) | - EN 61000-6-3 | |
| Maximale omgevingstemperatuur (opslag en transport) | °C - 20 | tot 70 |
| Maximale omgevingstemperatuur (bedrijfsituatie) | °C | 0 tot 50 |
| Maximale relatieve vochtigkeit (niet condenserend) | % | 10 - 90 |
| Ingangen | ||
| Buitentemperatuursensor 1) | - | NTC voeler (werkgebied - 20 tot 40 °C) |
| Installatie aanvoertemperatuur sensor 2) | - | NTC voeler (werkgebied 0 tot 100 °C) |
| Uitgangen | ||
| Pompuitgang (spanningvoerend maakcontact *) | - | schakelvermogen 230 VAC, 2A max. |
| Storingsrelais uitgang (potentiaalvrij wisseIcontact) | - | schakelvermogen 230 VAC, 2A max. |
| OpenTherm aansluitingen | ||
| Aantal aansluitingen OpenTherm ketels 3) | stuks | 4 |
| Aantal aansluitingen OpenTherm thermostaten | stuks | 1 |
tabel 06 Overzicht technische gegevens

L.T.AL.REM.000.021
*) Deze uitgang extern zekeren
1) Maximale kabellenge = 100m (2 x 10 Ω)
2) Maximale kabellenge = 25m (2× 10)
3) Maximale kabellenge = 50m (2× 5)
5.1.1 Regelaaropbouw
- Afdekkap
- Status LED
- LED's voor storingsanalyse
- Aansluitklemmen
- Configuratieknop
5.1.2 Werkingsprincipe
De Celcia MC4 is een regelaar, die aan de hand van een gemvaagde aanvoertemperatuur (via de OpenTherm ingang) het vermogen van 1 tot en met 4 Remeha ketels in cascade modulerend aanstuurt. Alle OpenTherm ketels in het Remeha assortment (behalte de Remeha Selecta) kannen door de Celcia MC4 worden aangestuurd. Voor de toepassing van de Celcia MC4 in combinatie metoudere typenetekels of de Gas 210 ECO en Gas 310 ECO; raadpleeg once afding Sales support. De Celcia MC4 is voorzien van een storingsrelais (het contact schakelt bij spanningswegval en bij storing van de Celcia MC4 of een van de ketels) en regelt eveneens de installmentpomp. De (interne) ketelpompen worden door de besturingsautomaat van de ketels aangestuurd.
Remeha Celcia MC4
Benodigde vermogen
De gevevensuitwisseling tussen de regelaar en de ketels gaat via de OpenTherm aansluitingen. De Celcia MC4 ontvangt de gesvaagde aanvoertemperatuur van een Celcia 15 of 20 regelaar. In het geval van een kamerthermostaat wordt de gesvaagde aanvoertemperatuur bepaald op basis van deruimtetemperatuur. In het geval van een weersafhankelijkeregelaar, wordt de gesvaagde aanvoertemperatuur bepaald op basis van de stooklijn en de buitentemperatuur. De gameten buitentemperatuur wordt door de Celcia MC4 doorgegeven aan de Celcia 15 of 20 regelaar. Op basis van het verschil tussen de gameten aanvoertemperatuur en de gesvaagde aanvoertemperatuur, wordt het benodigde vermogen bepaald. De Celcia MC4 verdweit dit vermogen over de aangesloten (OpenTherm gestuurde) ketels. De wijze van verdelen wordt bepaald door een vaste schakelmethode.
5.1.3 Schakelmethode
De Celcia MC4 bepaalt door middel van een vaste schakelmethode het moment waarop een ketel worden ingeschakeld. De regelaar zorgt er hierbij voor dat de ketels evenredig belast worden door de branduren van elke ketel bij te houden. De inschakelmethode is zodenig, dat er bij toenemend gewenst vermogen, zolang möglichk gewacht worden (de eerste ketel brandt dan op 95% van zijn eigen vermogen) voordat de tweede ketel worden bijgeschakeld (na eenijdvertraging van 5 min.). Bij aanemend benodigd vermogen worden zolang möglichk gewacht voordat de eerste ketel worden uitgeschakeld.

Schakelvolgorde
De volgorde waarin ketels moeten worden in- en uitgeschakeld, worden bepaald aan de hand van het+aantal branduren. De ketel met het laagste aantal branduren worden het eerst ingeschakeld en de ketel met de meeste branduren worden het LAST ingeschakeld. De ketels worden in omgekeerde volgordeuitgeschakeld; dus de eerst ingeschakelde ketel worden als laatste uitgeschakeld.
P = benodigdevermogen
Kt = totaal vermogen
K1 = vermogen ketel 1
K2 = vermogen ketel 2
- Dit is een globale weergave van de werkking. De invloed van deellastijd, onderlinge vermogensverschillen ed. zich in deze grafiek Niet weergegeven.
Nietsuitdezeuitgave mag worden verveelvoudigend/ofopenbaar gemaakt
worden opwelke wijze dan ook,zonder once schriftelijke toestemming.
Wijzigingen voorbehonden.


62285-0605

Remeha B.V.
Postbus 32
7300 AA APELDOORN
Tel: +31 55 5496969
Fax:+31555496496
Internet: nl.remeha.com
E-mail: remeha@remeha.com
DR remeha
SimpelGids