Celcia MC4 - Thermostat Remeha - Kostenlose Bedienungsanleitung
Finden Sie kostenlos die Bedienungsanleitung des Geräts Celcia MC4 Remeha als PDF.
Benutzerfragen zu Celcia MC4 Remeha
0 Frage zu diesem Gerät. Beantworten Sie die, die Sie kennen, oder stellen Sie Ihre eigene.
Eine neue Frage zu diesem Gerät stellen
Laden Sie die Anleitung für Ihr Thermostat kostenlos im PDF-Format! Finden Sie Ihr Handbuch Celcia MC4 - Remeha und nehmen Sie Ihr elektronisches Gerät wieder in die Hand. Auf dieser Seite sind alle Dokumente veröffentlicht, die für die Verwendung Ihres Geräts notwendig sind. Celcia MC4 von der Marke Remeha.
BEDIENUNGSANLEITUNG Celcia MC4 Remeha
Installatie- en gebruikershandleiding
Installation- and Users manual
Manuel d'installation et d'utilisateur
Installations- und Bedienungsanleitung
Remeha Celcia MC4

NEDERLANDS NL 6
ENGLISH GB 20
FRANÇAIS 34
DEUTsCH DE 48
NL
INLEIDING 6
1VEILIGHEID 7
2 INSTALLEREN 7
5.1 Technische gegevens 17
VORWORT
1 SICHERBHEIT
2 INSTALLATION 49
1.1 Sicherheit algemeinn 49
1.2 Sicherheit bei Montage- und Installationsarbeiten 49
2.1 Lieferumfang 49
2.2 Regler anbringen und anschlieben
2.2.1 Richtlinien fur die Anbringung 49
2.2.2 Anbringung des Celcia MC4 50
2.2.3 Richtlinien für den Anschluss der Sensoren und die Verkabelung der Installationskomponenten
2.2.4 Anschluss der Sensoren und Verkabelung der Installationskomponenten 50
2.2.5 Anschlusschemader Installationskomponenten 52
2.2.6 Kesselwahl 52
2.3 Bedienung
2.3.1 Schaltfeld 52
2.3.2 Bedeutung der LEDs 53
2.3.3 Regler betriebsbereit machen 54
2.3.4 Betrieb des Celcia MC4 überprüfen 54
2.4 Normales Startverfahren
2.4.1 Abstimmung des Reglers auf die Installation 54
2.4.2 Kessel aus der Kaskade halten 55
3 STORUNGEN
3.1 Allgemeines
3.1.1 Störungsmeldung über LEDs 56
3.1.2 Storungsmeldung über Display des Celcia 15 oder 20 57
3.1.3 Störungsmeldung über Störungsrelais 57
4 VORSCHRIFTEN
4.1 Normblatter 58
4.2 Remeha Werkstest 58
4.3ErgänzendeRichtlinien 58
5 TECHNISCHE SPEZIFIKATIONEN UND FUNKTIONSWEISE
5.1 Technische Daten 59
5.1.1 Regleraufbau 59
5.1.2 Funktionswise 59
5.1.3 Schaltverfahren 60
5.1 Technische gegevens
Der Remeha Celcia MC4 ist in Kombination mit einem Celcia 20 ein Regler für die modulierende Ansteuerung von bis zu 4 Remeha-Kesseln in Reihe.
Die vorliegende Installations- und Bedienungsanleitung ist für Installateure und Betreiber bestimmt. Das Dokument enthalt wichtige Informationen über den Regler, Vorbereitungen für Montage und Installation, Bedienung, technische Daten sowie die Diagnose und Behebung von Störungen.
Neben der Installations- und Bedienungsanleitung umfasst die Dokumentation zu Remeha Celcia MC4:
Das Produktdatenblatt für technisch und kommerziell Interessierte.
Siehe auch unsere website: www.remeha.com für weitere Informationen.

-itte lessen Sie diese Anleitung sorgfaltig durch, bevor Sie den Regler an der Wand anbringen, anschreiben oder in Betriebnehmen; machen Sie sich mit der Funktionseise und der Bedienung des Kessels gut vertraut und befolgen Sie strikt die Anweisungen.
- Remeha B.V. übernimmt keine Haftung für Schäden, die durch die Nichtbeachtung der Anweisungen dieser Bedienungsanleitung entstehen.
Remeha B.V. arbeitet kontinuierlich an der Verbesserung seiner Produkte. Die in dieser Bedienungsanleitung veröffentlichten Daten basieren auf den aktuellen Sten Informationen. Spätere Änderungen bleiben allerdings vorbehalten. Wir behalten uns das Recht vor, jederzeit Änderungen an Konstruktion und/oder Ausführung unserer Produkte vorzunehmen, ohne dass darauf eine Verpflichtung erwächst, frühere Lieferungen entsprechend anzupassen.
Sollten Sie Verbesserungsvorschlage zu dieser Dokumentation haben, dann wenden Sie sichitte an uns.
1 SICHERHEIT
1.1 Sicherheit algemeinn
In dieser Installations- und Bedienungsanleitung werden Sicherheits-Symbole verwendet um bestimmte Anweisungen zu betonen.
Empfehlung

Nutzlicher Tipp oder praktischer Ratschlag.
Hinweis

Wichtige Verfahrensweisen.
Achtung

Möglich personliches Gefahr oder Schaden an dem Regler, Gebäude oder Umwelt.
Gefahr

Unmittelbar Gefahr für Leib und Leben durch Stromschlag.
1.2 Sicherheit bei Montage- und Installationsarbeiten
Bitte befolgen Sie die speziellen Sicherheitsanweisungen in der Anleitung gewissenhaft.
2 INSTALLATION

LT.AL.REM.000.002
2.1 Lieferumfang
Der Standardlieferumfang des Remeha Celcia MC4 umfasst:
- Kaskadenregler Remeha Celcia MC4;
- Netzstecker mit Schutzleiter;
Bohrschablone und Befestigungen fur die Wandmontage; - Zugentlastungslips und Schrauben;
ZAF 200 = Außentemperatursensor;
ZVF210 = Vorlauftemperatursensor; - Installations- und Bedienungsanleitung.
2.2 Regler anbringen und anschlieben
Dieses Kapitel enthalt die Richtlinien und Anweisungen zum Anschlieben des Reglers, der Sensoren, der Thermostat, des Pumpenausgangs und des Störungsrelais.
2.2.1 Richtlinien für die Anbringung
- Montieren Sie den Regler an einer weniger zuganglichen Stelle in Augenhöhe.
- Stellen Sie sichere, dass sich ein Netzanschluss 230 VAC / 50Hz mit Schutzleiter in der Naze befindet. Das mitgelieferte Netzkabel ist 1,5 m lang.
- Stellen Sie sichere, dass eine möglichst kurze Kabelverbindung zwischen dem Celcia MC4 und den übrigen Installationskomponenten besteht, vorzugsweise in der Höhe der anderen Kabel.

LT.AL.REM.000.004

LT.AL.REM.000.005 LT.AL.REM.000.006




LT AL,REM.000.007 LT AL,REM.000.008
LT AL REM.000.009 LT AL REM.000.010

A
- Beachen Sie die Anforderungen in Bezug auf die Umgebungstemperatur und die zulässige relative Feuchtigkeit.
- Stellen Sie sicher, dass der Regler nicht mit Spritzwasser in Berührung kommt.
2.2.2 Anbringung des Celcia MC4
Der Regler wird mit drei Schrauben befestigt. Die obere Schraube dient zur Aufhängung des Reglers und kann nach der Anbringung nicht mehr angezogen werden. Die beiden unteren Schrauben (hinter der kleinen Abdeckkappe) dienen zur Fixierung.
Hängen Sie den Regler wie folgt auf:
Bestimmen Sie die Position des Reglers, und halten Sie die Bohrschablone an die Wand.
Bohren Sie drei Löscher (Ø 5 mm) an den von der Bohrschablone vorgesehenen Montagestellens.
- Setzen Sie die Dübel ein.
Drehen Sie die obere Schraube in den Dübel, und hängen Sie den Regler spielfrei auf.
Entfernen Sie die keine Abdeckkappe des Reglers. Zeit sind die unteren Schlitze zuganglich.
- Drehen Sie die beiden unteren Schrauben in die Dubel.
Richten Sie den Regler aus, undziehen Sie die beiden Schrauben fest an.
- Bringen Sie die keine Abdeckkappe wieder an.
2.2.3 Richtlinien für den Anschluss der Sensoren und die Verkabelung der Installationskomponenten
- Montieren Sie den Regler möglichst in der Höhe der anzusteu ernden Installationskomponenten (prüfen Sie die maximalen Kabellängen für OpenTherm-Anschluss und -Sensoren)
- Nebem dem Anschluss für das Netzkabel befindet sich ein Erdungsanschluss. Schließen Sie diesen stets an, um die Sicherheitsvorschriften zu erfüllen.
SchlieBen Sie den Netzanschluss immer an eine Wandsteckdose mit Schutzkontakt an. - Verwenden Sie für die Relaisausgabe, die eine nichtsichere Spannung schalten, doppelt isolierte Kabel.
- Versehen Sie alle Kabelanschlüsse mit einer Zugentlastung.
A
Das Durchschnitt der Versorgungsspannung und/oder Erde, beispelsweise zu einer Pumpe, ist nicht zulässig.
2.2.4 Anschluss der Sensoren und Verkabelung der Installationskomponenten
Um die Temperatursensoren, Thermostat, Kessel und sonstige Verkabelung anzuschreiben, gehen Sie wie folgt vor:
#
Schalten Sie vor der Montage der elektrischen Komponenten stets erst die Netzspannung aus.






LTLALREM.000.018 LTALREM.000.019
- Entfernen Sie die keine Abdeckkappe.
- Bringen Sie die bereitsigen Temperatursensoren und die übrigen Installationskomponenten an, gemäß dem Anschlusssschema.
- Führn Sie die Kabel zum Regler, und schlieben Sie diese an; für den betreffenden Klemmenanschluss siehe Tabelle 01.
SchlieBen Sie das mitgelieferte Netzkabel an. - Montieren Sie sümttliche Zugentlastungsclips, und überprüfen Sie, ob alle Kabel ordnungsgemäß festgeklemmt sind.
- Bringen Sie die keine Abdeckkappe wieder an.
Tabelle 01 I/O-Anschlussce Celcia MC4
| Klemmen des Reglers | Anschluss der Installationskomponenten |
| 230 ~ Netzspan | ung 230 VAC / 50 Hz |
| Erdungsklemmen | |
| Pumpenanschluss (U) | |
| 1 und 2 Celcia 15 oder 20 Regler | |
| 3 und 4 Kesselanschluss (OpenTherm) | 1) |
| 5 und 6 Kesselanschluss (OpenTherm) | 1) |
| 7 und 8 Kesselanschluss (OpenTherm) | 1) |
| 9 und 10 Kesselanschluss (OpenTherm) | 1) |
| 11 und 12 Vorlauftemperatursensor (Bv) | |
| 13 und 14 Außenentemperatursensor (Ba) | |
| 15 und 16 Keine | Funktion |
| 17 und 18 Potenzialfreie Kontakte | 2) |
| 17 und 19 Potenzialfreie Kontakte | 3) |
1) Muss an den OpenTherm-Anschlussklemmen des Kessels angeschlossen werden.
2) Betriebsmeldung; Kontakte 17 und 18 sind geschlossen, wenn alles in Ordnung ist (die Kessel brauchen nicht zu brennen) und offen im Fall einer Störung (intern, Kesselstörung, Kommunikationsstörung oder Verdrahtungsfehler)
3) Störungsmeldung; Kontakte 17 und 19 sind geschlossen, wenn eine Störung auftritt (intern, Kesselstörung, Kommunikationsstörung oder Verdraughtungsfehler, Spannungsausfall) und öffnen, wenn alles in Ordnung ist.

An den Celcia MC4 konnen keine Folgeregler, wie beispelsweise Mischregler, Schwimmbadregler oder Boilerregler, angeschlossen werden. Die Brauchwasseranlage und -regelung wird über den Steuerungsautomaten de(s/r) Kessel(s) geregt.
Montage des AuBentemperatursensors:
Bringen Sie den Außenfuhler vor direktem Sonnenlicht geschützt an der Nord- oder Nordwestseite der Wohnung in einer Höhe von mindestens 2,5 m über der Erdoberfläche an. Bringen Sie den Außentemperatur sensor nicht in der Nähe von Fenstern, Turen, Entlüftungsgittern, Abzugshauben usw. an.

LT.AL.REM.000.028
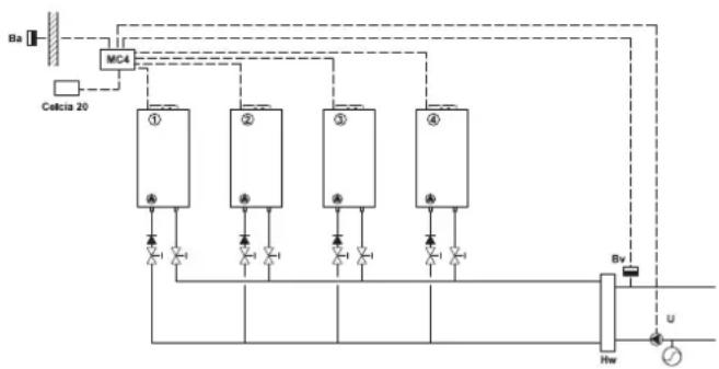
2.2.5 Anschlusschema der Installationskomponenten
Ba = Außentemperatursensor
Bv= Vorlauftemperatursensor
U = Installationspumpe
Hw = Hydraulische Weiche
2.2.6 Kesselwahl
Alle Kessel der Mehrkesselanlage müssen über OpenTherm-Kommunikation verfügen.

Fur eine korrekte Kaskadenregelung darf das Verhältnis zwischen der Leistung des größten und des kleinsten Kessels nicht länger als 2,5 sein.
Eine richtige Kombination ist zum Beispiel: 40kW80kW + 80kW80kW (80 : 40 = 2 ist < 2,5; also richtig)
Eine falsche Kombination ist zum Beispiel: 40kW120kW + 40kW120kW (120 : 40 = 3 ist > 2,5; also falsch)

LT.AL.REM.000.016
2.3 Bedienung
2.3.1 Schaltfeld
Das Schaltfeld des Celcia MC4 umfasst eine Funktionstaste für die automatische Konfiguration sowie LEDs.
1 = Taste,autoconfig
2 = Status-LED
3 = Thermostat-LED
4-7= Kessel-LEDs
8 = Vorlauftemperatursensor-LED
9 = Außentemperatursensor-LED
10 = Pumpen-LED
11 = Störungsrelais-LED
2.3.2 Bedeutung der LEDs
Auf der Bedienungstafel des Celcia MC4 konnen folgende LEDs aufleuchten:
Tabelle 02 Bedeutung der LEDs
| LED Farbe Anzeige und Bedeutung | ||
| 2 = Status-LED grün | - leuchtet nicht auf: Keine Netzspannung - leuchtet kontinuierlich: Celcia MC4 arbeitet normal - blinkt langsam: Kessel- oder Kommunikationsfehler - blinkt schnell: Celcia MC4 konfiguriert | |
| 3 = Thermostat-LED gelb | - leuchtet kontinuierlich: Celcia MC4 hat Verbindung mit dem Celcia 15 oder 20 Regler oder Einstufiges Thermostat ist geschlossen - leuchtet nicht auf: kein Celcia 15 oder 20 Regler angeschlossen oder Einstufiges Thermostat ist geöffnet - blinkt langsam: Celcia MC4 hat keine Verbindung mit dem Thermostat - blinkt schnell: Celcia MC4 konfiguriert | |
| 4 - 7 = Kessel-LEDs gelb | - leuchtet kontinuierlich: wenn der betreffende Kessel angeschlossen ist - leuchtet nicht auf: wenn der betreffende Kessel nicht angeschlossen ist - blinkt langsam: Kommunikationsfehler oder Kessel ist nicht geeignet für Ansteuerung durch Celcia MC4 (nur bei angeschlossenem Kessel) - blinkt schnell: Celcia MC4 konfiguriert | |
| 8 = Vorlauftemperaur-sensor-LED | gelb | - leuchtet kontinuierlich: wenn der betreffende Sensor angeschlossen ist - leuchtet nicht auf: wenn der betreffende Sensor nicht gefunden wird - blinkt langsam: Messwertsensor befindet sich außerhalb der Grenzen - blinkt schnell: Celcia MC4 konfiguriert |
| 9 = Außentemperatur - sensor-LED | gelb | - leuchtet kontinuierlich: wenn der betreffende Sensor angeschlossen ist - leuchtet nicht auf: wenn der betreffende Sensor nicht gefunden wird - blinkt langsam: Messwertsensor befindet sich außerhalb der Grenzen - blinkt schnell: Celcia MC4 konfiguriert |
| 10 = Pumpen-LED gelb | - leuchtet kontinuierlich: Pumpe ist eingeschaltet - leuchtet nicht auf: Pumpe ist ausgescheltet - blinkt schnell: Celcia MC4 konfiguriert | |
| 11 = Störungsrelais-LED gelb | - leuchtet kontinuierlich: interne Störung, Kesselstörung, Kommunikationsstörung oder Verdrahtungsfehler - leuchtet nicht auf: alles in Ordnung - blinkt schnell: Celcia MC4 konfiguriert | |



LT AL REM.000.022 LT AL REM.000.023


LT.AL.REM.000.024 LT.AL.REM.000.025

LT.AL.REM.000.026 LT.AL.REM.000.027
2.3.3 Regler betriebsbereit machen
Dieser Absatz beschriebt den Ablauf für die Herstellung der Betriebsbereitschaft des Reglers: Gehen Sie wie folgt vor:
Ziehen Sie den Stecker aus der Steckdose.
- Entfernen Sie die keine Abdeckkappe.
- Alle Anschlüsse überprüfen, einschließlich Erdanschluss.
- Entfernen Sie die große Abdeckkappe.
- Schalten Sie alle Installationskomponenten ein.
- Stecken Sie den Stecker des Celcia MC4 in die Steckdose.
- Drücken Sie die Taste, autoconfig', bis alle LEDs schnell blinken;SAMTliche Installationskomponenten werden ermittelt.
Die Konfiguration wird innerhalb von 10 Sekunden im Speicher des Reglers gespeichert.
Die Status-LED leuchtet nun kontinuierlich (wenn keine Störung vorhanden ist); der Celcia MC4 ist nun betriebsbereit.
2.3.4 Betrieb des Celcia MC4 überprüfen
Sie können den Betrieb des Reglers überprüfen, indem Sie die Klemmen 1 und 2 verbinden. Der Celcia MC4 steuert die Kessel dann mit Niedriglast an. Nach einer Minute werden alle Kessel innerhalb von 10 Minuten gleichzeitig auf volle Leistung hochgefahren. Die Vorlauftemperatur der Installation kann darauf bis zur maximalen Vorlauftemperatur der angeschlossenen Kessel ansteigen.
2.4 Normales Startverfahren
Der Celcia MC4 erhält die gewünschte Vorlauftemperatur des OpenTherm-Thermostats und berechnet auf der Grundlage des Unterschieds zwischen der gemessenen und der gewünschten Vorlauftemperatur die erforderliche Leistung. Der Celcia MC4 verteil diese Leistung nach einem festen Schaltverfahren auf die angeschlossenen Kessel. Bei einem angeschlossenen AuBensensor (a) gibt der Celcia MC4 diese AuBentemperatur an den angeschlossenen OpenTherm-Thermostat weiter, so dass eine wetterabhängige Regelung ermöglicht wird. Der Celcia MC4 verfügt nicht über eine interne Heizkennlinie.

Wenn der Celcia 20 als wetterabhängiger Regler verwendet wird: Außensensoren (Ba) an Klemmen 13 und 14 des Celcia MC4 anschliessen.
2.4.1 Abstimmung des Reglers auf die Installation
Der Celcia MC4 kann der neuen Installation mit "einem Schalterdruck" angepasst werden. Wenn die aktuelle Installation mit drei Heizungskessen konfiguriert wurde und um einen weiteren Kessel erweitert wird, dann drücken Sie nach dem hydraulischen und elektrischen Anschluss ca. 3 Sekunden auf die Taste autoconfig'. AnschlieBend verteil der Regler die erforderliche Leistung nicht mehr auf drei Kessel, sondern auf vier.
2.4.2 Kessel aus der Kaskadenehmen
Wenn Sie die Anlage beispelsweise von vier auf zwei Kessel reduzieren möchten, gehen Sie einfach wie folgt vor. Sie koppeln die Kessel hydraulisch und/oder elektrisch ab (Stecker aus der Steckdoseziehen) und rücken dann ca. 3 Sekunden auf die Taste ,autoconfig'. AnschlieBend verteil der Regler die erforderliche Leistung nicht mehr auf vier, sondern auf zwei Kessel.

Neu hinzugeführte andere Komponenten (OpenTherm-Regler oder Temperatursensoren) werden der Konfiguration ebenfls automatisch hinzugeführct.
3.1 Allgemeines
Wenn bei einem der angeschlossenen Kessel eine Störung auftritt oder dieser Brauchwasser erwartt, schaltet der Celcia MC4 automatisch den nachsten Kessel ein.
Die LEDs des Celcia MC4 dienen gleichzeitig als
Störungsindikator. Wenn die Ansteuerung des Reglers über den Celcia 15 oder 20 erfolgt, wird die Störungsmeldung auf dem Display des Celcia 15 oder 20 angezeigt.
3.1.1 Störungsmeldung über LEDs
Die LEDs des Celcia MC4 zeigen Störungen wie folgt an:
Tabelle 03 Störungsanzeigen der LEDs
| LED blinkt langsam Anzeige und Bedeutung Kontrolle/Lösung | ||
| Status-LED | Celcia MC4 interne Störung, Sensor-, Kessel- oder Kommunikationsfehler. | Kontrollieren Sie zuerst die übrigen LEDs unter der Abdeckkappe, und beheben Sie die Störung. |
| Thermostat-LED | Celcia MC4 hat keine Verbindung mehr zum OpenTherm-Thermostat. | Kontrollieren Sie die Verdraughtung von und zum Thermostat. Oder wurde der Thermostat entwickel? |
| Kessel-LEDs | Celcia MC4 hat keine Verbindung mehr zum Kessel oder beim Kessel ist eine Störung aufgetreten oder der Kessel ist nicht geeignet für Ansteuerung durch Celcia MC4. | Steht der Kessel auf ,Störung' oder auf .Aus'?Kontrollieren Sie die OpenTherm-Verbindung. |
| Vorlauftemperatur-sensor-LED | Messwert des Sensors befindet sich nicht mehr innerhalb der Grenzen. | Kontrollieren Sie die Verkabelung. Messen Sie den Widerstandswert des Sensors, siehe Tabelle 04. |
| Außentemperatur-sensor-LED | Messwert des Sensors befindet sich nicht mehr innerhalb der Grenzen. | Kontrollieren Sie die Verkabelung. Messen Sie den Widerstandswert des Sensors, siehe Tabelle 04. |
Tabelle 04 Widerstandswerte der Sensoren
| Temperatur [°C] | Widerstand Außentemperatursensor und Vorlauftemperatursensor [Ohm] |
| -10 27.649 | |
| -5 21.034 | |
| 0 16.325 | |
| 5 13.023 | |
| 10 9.952 | |
| 20 6.247 | |
| 25 5.000 | |
| 40 2.662 | |
| 60 1.244 | |
| 80 628 | |
| 100 339 |
3.1.2 Störungsmeldung über Display des Celcia 15 oder 20 Wenn die Ansteuerung des Reglers über den Celcia 20 erfolgt, dann wird bei einer eventuellen Störung der Störungcode auf dem Display des Celcia 20 angezeigt. Darüber hinaus werden auch die Kesselstörungen angezeigt.
Tabelle 05 Störungsmeldung über Display des Celcia 20
| Fehlercode Beschreibung Kontrolle/Lösung | ||
| 210 | Vorlauftemperatur der Installation liegt unter 0°C oder über 100°C. | Kontrollieren Sie, ob der Vorlauftemperatur sensor korrekt angeschlossen ist.Messen Sie den Widersstandswert des Sensors, siehe Tabelle 04. |
| 211 | Keine Kommunikation zwischen Celcia MC4 und einem oder mehreren Kesseln. | Kontrollieren Sie die Verkabelung. Ist einer der Kessel ausgeschaltet? |
| 212 | Kessel ist nicht geeignet für Ansteuerung durch Celcia MC4. | Wenden Sie sich an Remeha. |
| 213 | Messwert des Außentemperatur sensors befindet sich nicht mehr innerhalb der Grenzen. | Kontrollieren Sie die Verkabelung.essen Sie den Widersstandswert des Sensors, siehe Tabelle 04. |
| Sonstige Ziffern | Siehe Bedienungsanleitung des Celcia 20, des Kessels oder der anderen angeschlossenen Komponenten. | |

Das Display des Celcia 15 kann nur Störungscodes bis 99 anzeigen. Störungscodes größer als 99 werden nur als einem blinkenden F angezeigt.
3.1.3 Störungsmeldung über Störungsrelais
Wenn eine Störung auftritt oder wenn die Spannung zum Celcia MC4 wegfällt, dann schlieBt sich der Störungskontakt zwischen den Klemmen 17 und 19 (mit einer Zeitverzogierung von 1 Minute und direkt wenn die Spannung wegfällt). Dieser Kontakt kann verwendet werden, um beispelseweise eine Lampe, einen Summer oder einen Störungsmelder anzusteuern.
4.1 Normblätter
Der Installateur ist davon verantwortlich, dass die Installation den geltenden (Sicherheits-)Vorschriften genutzt, die enthalten sind in:
- der vorliegenden Installations- und Bedienungsanleitung und sonstigen anwendbaren Remeha-Dokumentationen;
- Sicherheitsbestimmungen für Niederspannungsanlagen.
4.2 Remeha Werkstest
Jeder Remeha Celcia MC4-Regler ist ein Prazisionsinstrument und wird vor dem Verlassen des Werks optimal eingestellt und geprüft.
4.3 Ergänzende Richtlinien
Für alle Vorschriften und Richtlinien, die in dieser Installationsund Bedienungsanleitung aufgefuhrt sind, gilt, dass alle zum Zeitpunkt der Installation geltenden Ergänzungen oder spätere Vorschriften und Richtlinien ebenfalls Anwendung finden.
5 TECHNISCHE SPEZIFKATIONEN UND FUNKTIONSWEISE
5.1 Technische Daten
tabel 01 Übersicht der technischen Daten
| Remeha Celcia MC 4 | ||
| Allgemeines | ||
| Abmessungen (B x H x T) mm 205 x 163 x 53 | ||
| Gewicht g ca. 430 | ||
| Nominate Versorgungsspannung VAC / Hz 230 / 50 | ||
| Leistungsaufnahme (ohne Pumpe) VA 4 | ||
| Sicherheitsanforderungen (häuslicher Bereich) - EN 60730-1 | ||
| EMC-Entstörungsgrad (Immunität) - EN 61000-6-2 | ||
| EMC-Entstörungsgrad (Emission) | - EN 61000-6-3 | |
| Maximale Umgebungstemperatur (Lagerung und Transport) | °C | - 20 bis 70 |
| Maximale Umgebungstemperatur (Betrieb) | °C | 0 bis 50 |
| Maximale relative Feuchtigkeit (nicht kondensierend) | % | 10 - 90 |
| Eingänge | ||
| Außentemperatursensor 1) | - | NTC-Fühler (Arbeitsbereich - 20 bis 40 °C) |
| Vorlauftemperatursensor 2) | - | NTC-Fühler (Arbeitsbereich 0 bis 100 °C) |
| Ausgänge | ||
| Pumpenausgang (spannungsführender Schliebkontakt *) | - | Schaltleistung 230 VAC, 2A max. |
| Störungsrelais Ausgang (potenzialfreier Wechselkontakt) | - | Schaltleistung 230 VAC, 2A max. |
| OpenTherm-Anschlüsse | ||
| OpenTherm-Kesselanschlüsse 3) | Stück | 4 |
| OpenTherm-Regleranschlüsse | Stück | 1 |

L.T.AL.REM.000.021
*) Diesen Ausgang extern sichern
1) Maximaler Langle der Kabel = 100m (2× 10)
2) Maximaler Langle der Kabel = 25m (2× 10)
3) Maximaler Lange der Kabel = 50m (2× 5)
5.1.1 Regleraufbau
- Abdeckklappe
- Status-LED
- LEDs für Störungsanalyse
- Anschlussklemmen
- Konfigurationstaste
5.1.2 Funktionswise
Der Celcia MC4 ist ein Regler, der anhand der angeforderten Vorlauftemperatur (über den OpenTherm-Eingang) die Leistung von bis zu vier Remeha-Kesseln modulierend in Kaskade ansteuert. Alle OpenTherm-Kessel des Remeha-Sortiments (außer dem Remeha Selecta) konnen vom Celcia MC4 angesteuert werden. In Bezug auf die Verwendung des Celcia MC4 in Kombination mit alteren Kesseltypen oder Gas 210 ECO und Gas 310 ECO wenden Sie sichitte an unsere Vertriebsunterstützung. Der Celcia MC4 ist mit einem Störungsrelais ausgerüstet (der Kontakt schaltet sich bei einem Spanningsabfall oder einer Störung des Celcia MC4 oder einem der Kessel) und regelt außerdem die Pumpe der Installation. Die (internen) Kesselpumpen werden vom Steuerungsautomaten der Kessel angesteuert.
Erforderliche Leistung
Der Datenautausch zwischen dem Regler und den Kesseln erfolgt über die OpenTherm-Anschlusses. Der Celcia MC4 empfängt die angeforderte Vorlauftemperatur des Celcia 15 oder Celcia 20 Reglers.
Sollete ein Raumthermostat verwendet werden, wird die angeforderte Vorlauftemperatur auf der Grundlage der Raumtemperatur bestimmt. Sollete ein wetterabhängiger Regler verwendet werden, wird die angeforderte Vorlauftemperatur auf der Grundlage der Heizkennlinie und der AuBentemperatur bestimmt. Die gemessene AuBentemperatur wird vom Celcia MC4 an das für die Steuerung verantwortliche Celcia 15 oder 20 Regler weitergeleitet.
Die erforderliche Leistung wird auf der Grundlage des Unterschieds zwischen der gemessenen und der angefORDerten Vorlauftemperatur bestimmt.
Der Celcia MC4 verteilt these Leistung auf die angeschlossenen (OpenTherm-gesteuerten) Kessel. Die Verteilungsweise wird durch ein festes Schaltverfahren bestimmt.
5.1.3 Schaltverfahren
Der Celcia MC4 bestimmt mittels eines festen Schaltverfahrens den Zeitpunkt, zu dem ein Kessel eingeschaltet wird.
Der Regler sorgt hierbei für die proportionale Belastung der Kessel, indem die Brennstunden der einzelnen Kessel überwacht werden. Das Einschaltverfahren sieht so aus, dass bei zunehmender gewündlicher Leistung solange wie möglich gewartet wird (der ersten Kessel brennt dann mit 95% seiner eigenen Leistung), bevor der zweite Kessel zugeschaltet wird (nach einer Zeitverzögerung von 5 Min.). Bei abnehmender erforderlicher Leistung wird so lange wie möglich gewartet, bevor der ersten Kessel ausgeschaltet wird.

Reihenfolge
Die Reihenfolge, in der die Kessel ein- und ausgeschelt werden müssen wird anhand der Anzahl der Brennstunden bestimmt. Der Kessel mit der niedrigsten Anzahl an Brennstunden wird zuerst und der Kessel mit der hochsten Anzahl zuletzt eingeschaltet. Die Kessel werden im umgekehrter Reihenfolge ausgeschaltet, d. h. der zuerst eingeschaltete Kessel wird zuletzt ausgeschaltet.
P = erforderliche Leitung
Kt = totaler Leistung
K1 = Leistung Kessel 1
K2 = Leistung Kessel 2
- Dies ist eine allgemeine Darstellung der Funktionsweise. Der Einfluss von Teillastzeit, Leistungsunterschieden usw. ist in dieser Grafik nicht dargestellt.
EinfachAnleitung