N° 9 - Broyeur à glace Santos - Notice d'utilisation et mode d'emploi gratuit
Retrouvez gratuitement la notice de l'appareil N° 9 Santos au format PDF.
| Type de produit | Broyeur à glace |
| Puissance | 300 W |
| Capacité de production | Environ 30 kg/heure |
| Dimensions | Largeur : 30 cm, Profondeur : 40 cm, Hauteur : 50 cm |
| Poids | 15 kg |
| Matériaux | Acier inoxydable |
| Utilisation | Idéal pour les bars, restaurants et événements |
| Entretien | Nettoyage régulier des lames et du réservoir |
| Sécurité | Arrêt automatique en cas de surchauffe |
| Accessoires inclus | Récipient de collecte |
| Garantie | 2 ans |
FOIRE AUX QUESTIONS - N° 9 Santos
Questions des utilisateurs sur N° 9 Santos
0 question sur cet appareil. Repondez a celles que vous connaissez ou posez la votre.
Poser une nouvelle question sur cet appareil
Téléchargez la notice de votre Broyeur à glace au format PDF gratuitement ! Retrouvez votre notice N° 9 - Santos et reprennez votre appareil électronique en main. Sur cette page sont publiés tous les documents nécessaires à l'utilisation de votre appareil N° 9 de la marque Santos.
MODE D'EMPLOI N° 9 Santos
| F | N |
| Condensateur Condensator | |
| Protecteur thermique Thermische zekering | |
| Relais de démarriage Startrelais | |
| Marche/Arrêt Aan/Uit Sckakelaar | |
| Micro-interrupteur Shakelaar |
| F | N |
| JAUNE GEEL | |
| BLANC WIT | |
| NOIR Zwart | |
| BLEU BLAUW | |
| ROUGE ROOD | |
| MARRON BRUN | |
| ORANGE ORANJE | |
| VERT/JAUNE | GROEN / GEEL |
| F | GB |
| Condensateur Capacitor | |
| Protecteur thermique Thermals cut-out | |
| Relais de démarrage Starter relay | |
| Marche/Arrêt On/Off Switch | |
| Micro-interrupteur Micro-Switch | |
| F | GB |
| JAUNE YELLOW | |
| BLANC WHITE | |
| NOIR BLACK | |
| BLEU BLUE | |
| ROUGE RED | |
| MARRON BROWN | |
| ORANGE | ORANGE |
| VERT / JAUNE | GREEN / YELLOW |
IMPORTANT: documents inclus dans ce manuel et à conserver:
- DECLARATION « CE » DE CONFORMITE
- CERTIFICAT DE GARANTIE

*408.002 Modèle n° 2
*408.005 Modèle n° 9
Sommaire
DECLARATION "CE" DE CONFORMITE 3
REGLES DE SECURITES 4
Pièces détachées : 8
NETTOYAGE 9
L'appareil s'arrête suite à une surcharge : 10
CHARACTERISTIQUES TECHNIQUES 10
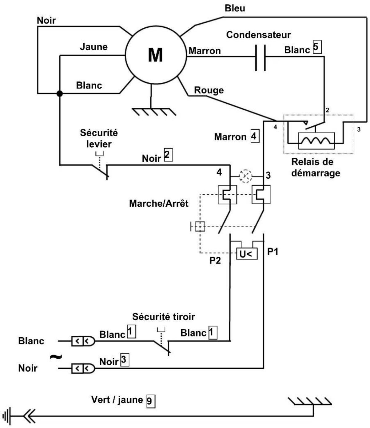
Schéma 220-240V 50Hz 12
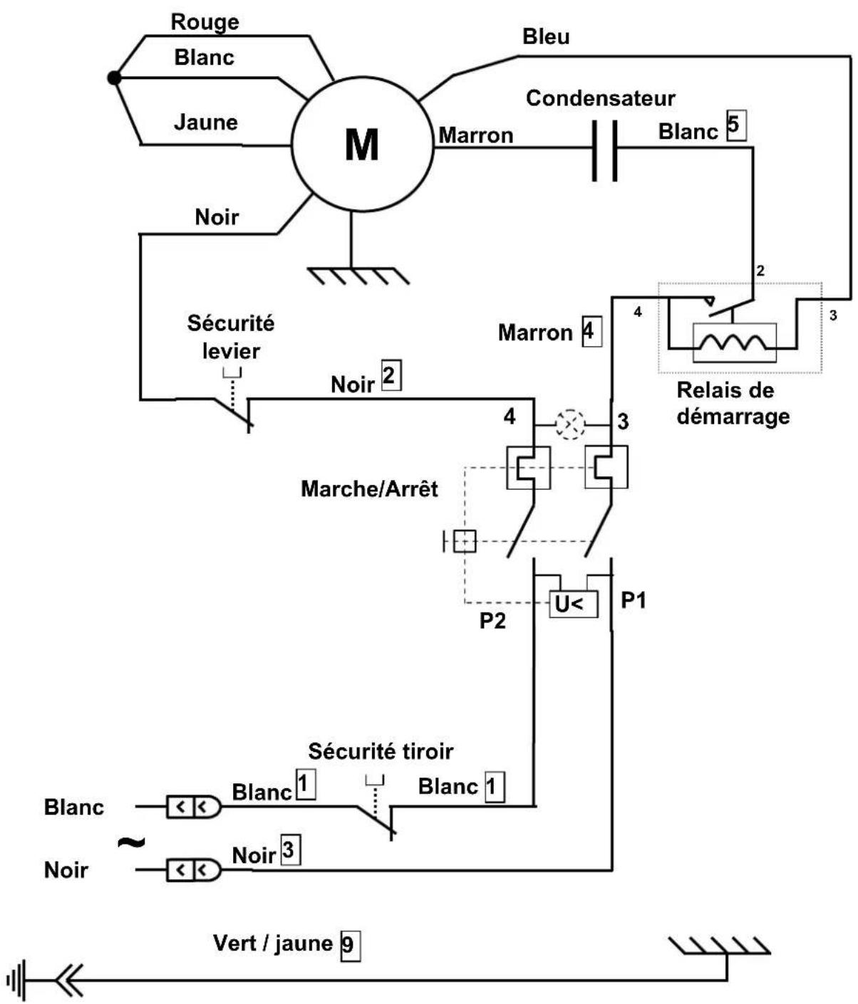
Schéma 100-120V 50/60Hz. 13
Schéma 220-240V 60Hz 14
CERTIFICAT DE GARANTIE 16
PLAQUE SIGNALÉTIQUE DE L'APPAREIL 16
Declaration "ce" de conformite
SANTOS SAS - 140-150, Av. Roger SALENGRO 69120 VAULX-EN-VELIN (LYON) FRANCE
Déclaré que l'appareil destiné à être mis sur le marché professionnel, désigné ci-après :
Désignation: Rape Broyeur à glaçons Numéro de type: 02 09
est conforme :
aux dispositions réglementaires définies par l'annexe 1 de la directive européenne "machines" n°2006/42/CE, et aux législations nationales la transposant. aux dispositions réglementaires des directives et règlements européens suivants :
N° 2006/95/CE (Directive basse tension) N° 2004/108/CE (Directive CEM) N° 2002/95/CE (Directive RoHS) N° 2002/96/CE (Directive DEEE) N° 1935/2004/CE (Règlement) concernant les matériaux et objets destinés à entrer en contact avec des denrées alimentaires
Normes européennes harmonisées utilisées pour donner présomption de conformité aux exigences essentielles des directives citées précédemment :
NF EN 1678+A1 : 2010, Machines pour produits alimentaires - Coupe-légumes Prescriptions relatives à la sécurité et l'hygiène. La présente Norme européenne est une norme de type C, telle que définie dans l'EN ISO 12100. Lorsque les dispositions de la présente norme de type C sont différentes de celles mentionnées dans les normes de type A ou B, les dispositions de la norme de types C prennent le pas sur les dispositions des autres normes. La présente norme donne les moyens de se conformer aux exigences de la directive "machines" n°2006/42/CE, (voir annexe ZA) NF EN ISO 12100 -1 et 2 :2004 : Sécurité des Machines - Principes généraux de conception NF EN 60204-1:2006: Sécurité des machines - Equipement électrique des machines-Règles générales NF EN 1672-2: 2005, Machines pour les produits alimentaires - Notions fondamentales - Prescriptions relatives à l'hygiène.
Fait à VAULX-EN-VELIN le : 01/01/2010
Titre du signataire: PRÉSIDENT DIRECTEUR GÉNÉRAL
Nom du signataire : Aurélien FOUQUET
Signature :

REGLES De securites
Lors de l'utilisation, l'entretien ou la mise au rebut de l'appareil, toujours veiller à bien respecter les précautions élémentaires suivantes.
Lire la totalité de la notice explicative
Note : Pour faciliter la compréhension des paragraphes suivants, veuillez vous référer aux schémas situés en fin de manuel.
Contre-indications :

- Ne pas placer d'aliments dans la goulotte en pressant avec le pouvoir avant d'avoir démarré la machine.
- Le nettoyage au jet d'eau et sous pression n'est pas autorisé.
- Pour des raisons de protection contre les risques d'électrocution, ne pas plonger le socle dans l'eau ou tout autre liquide.
- Débrancher l'appareil avant toute intervention sur celui-ci : nettoyage, entretien, maintenance.
- Il est interdit d'utiliser des pièces de rechange autres que celles d'origine certifiées SANTOS.
Branchement électrique :
- L'alimentation électrique de l'appareil est disponible en 3 voltages
220-240V 50 Hz monophasé 220-240V 60 Hz monophasé 110-120V 50/60 Hz monophasé
Protection de ligne: l'appareil doit être branché sur une prise de courant standard 2 pôles + terre. L'installation doit être équipée d'un disjoncteur différentiel et d'un fusible calibré à 16A. La mise à la terre de l'appareil est obligatoire.
Attention :

- Avant de brancher l'appareil, vérifier la concordance entre la tension du réseau électrique et celle de votre appareil. Sa valeur est indiquée :
soit sur la plaque signalétique située sous l'appareil.
soit sur la plaque signalétique apposée sur la dernière page de ce manuel.
- Si le câble d'alimentation est endommagé, il doit être remplacé par un ensemble spécial disponible auprès d'un revendeur agréé SANTOS ou auprès de la Société SANTOS.
Première mise en ROUTE :
Prendre la précaution de laver soigneusement le tiroir (1) et le disque (6) avant un premier usage.
Recyclage du produit en fin de VIE

Cet appareil est marqué du symbole du tri sélectif relatif aux déchets d'équipements électriques et électroniques. Cela signifie que ce produit doit être pris en charge par un système de collecte sélective conformément à la directive 2002/96/CE (DEEE) - partie Appareils Professionnels - afin de pouvoir soit être recyclé soit démantelé afin de réduire tout impact sur l'environnement.
Pour plus d'informations, vous pouvez contacter votre revendeur ou la Société SANTOS.
Pour l'élimination ou le recyclage des composants de l'appareil, veuillez vous adresser à une société spécialisée ou contactez la société SANTOS.
Les produits électroniques n'ayant pas fait l'objet d'un tri sélectif sont potentiellement dangereux pour l'environnement.
Les matériaux d'emballage doivent être éliminés ou recyclés conformément à la réglementation en vigueur.
RAPE n°2
- D'une construction robuste (fonte d'aluminium et tôle en acier inoxydable), munie d'un tiroir en plastique alimentaire incassable, la rape N°2 est particulièrement adaptée à un usage professionnel : - Restaurants, Pizzerias, Fromageries, Grandes Surfaces, Collectivités
- Dotée d'un moteur puissant et d'un disque de rape d'un 110 mm à grand rendement en acier inoxydable, la rape a un débit moyen de 50 kg/h.
- Livrée normalement avec un disque à trous de 0.3mm pour le gruyère, la rape N^2 peut être utilisée avec d'autres disques sur demande :
disques à trous de 2, 4, 6 ou 8 mm. disques spéciaux pour Parmesan et fromage à fondue.
- La rape N°2 est également bien adaptée pour raper les amandes, noisettes ou pour réaliser de la chapelure.
Broyeur a glacons N°9
- De conception identique à la rape n° 2, le broyeur à glaçons n° 9 diffère uniquement sur les points suivants :
Ou disque spécifique pourvu d’un couteau réglable pour briser les glaçons ou tôle en acier inox placée dans le fond du tiroir
Utilisation (figure 1)
- Préparer à l'avance les morceaux de fromage à raper (ou les glaçons).
- S'assurer de la bonne mise en place du tiroir (1) (le fonctionnement est asservi à une sécurité de présence du tiroir). Pour le broyeur à glaçons : placer la tôle en inox à l'intérieur du tiroir.
- Mettre l'appareil en marche en agissant sur le bouton Marche/Arrêt (5).
- Relever le levier (4), introduire un morceau de fromage à raper (ou glaçons). et pousser sur le levier régulièrement sans effort excessif.
- Recommencer l'opération autant de fois que nécessaire.
- Arrêtez l'appareil en fin d'utilisation en agissant sur le bouton Marche/Arrêt (5).
REMARQUE: le retrait du tiroir (1) ou le relevage de la goulotte (3) arrête le fonctionnement de l'appareil (figure 6).
Pour une plus grande facilité de nettoyage, ne pas laisser sécher de denrées dans le tiroir ou sur le disque de râpe.
Changement de DISQUE
Pousser sur l'extrémité du levier (4), tirer sur la clé de fermeture (14) et déposer l'ensemble goulotte + levier pour accéder au disque (6) (figure 2).
DEMONTAGE (pas à gauche) : (figure 3)
- Immobiliser le disque (6) et dévisser la vis (7) suivant la flèche (sens des aiguilles d'une montre), avec la clé de fermeture (14).
Remontage : (figure 4)
- Vérifier la présence de la clavette (8) sur l'axe moteur.
- Vérifier la présence du joint (13) sur le disque (6).
- Placer le disque sur l'axe moteur en faisant coïncider la clavette avec la rainure de clavette.
- Immobiliser le disque (6) et visser la vis (7) suivant le sens de la flèche (sens inverse des aiguilles d'une montre).
Reglage du BRISE GLACE : (figure 5)
Il est possible d'ajuster la position du couteau du disque du broyeur à glaçons en desserrant les 2 vis (9) de fixation du couteau (10) sur son support (11) et en le déplaçant pour augmenter ou réduire la hauteur de coupe du couteau dans le glaçon. Bien serrer les 2 vis (9) après réglage.
Securite ACCES aux OUTILS : (figure 6)
L'appareil ne peut démarrer que si le levier (4) n'est pas sorti de la goulotte d'introduction des alimentés (3) et si le tiroir de réception des alimentés (1) est correctement positionné sur la glissière (2).
Le retrait du tiroir (1) provoque l'arrêt de la machine. La remise en marche de l'appareil nécessite une nouvelle action volontaire sur l'interrupteur Marche / Arrêt (5) (position 1).
Une rupture d'alimentation du secteur provoque l'arrêt (position 0) de l'interrupteur Marche / Arrêt (5).
Le fait de relever le levier pour ajouter des alimentés dans la goulotte (3) provoque l'arrêt du moteur, sans pour autant provoquer l'arrêt complet de l'appareil.
Baisser le levier (4) permet de remettre en route le moteur.
Sécurité surcharge moteur :
En cas de blocage du moteur (corps étranger, corps trop dur, effort de pression avec le levier sur les produits traités trop important), l'interrupteur Marche / Arrêt (5) bascule automatiquement en position 0.
Remédier au problème, et appuyer sur l'interrupteur Marche / Arrêt (5) (position 1).
Si le problème persiste, mettre l'appareil hors tension (débrancher la prise de cordon secteur) et faire intervenir une personne du service de maintenance ou contacter un revendeur agréé SANTOS.
Maintenance
Avant toute intervention sur l'appareil, il est impératif de le débrancher du secteur et de décharger le condensateur de démarrage du moteur :
Décharge du condensateur :
À l'aide d'un tournevis à manche isolé, toucher les 2 connexions du condensateur (12). La visualisation d'un arc électrique prouve la décharge du condensateur.
Pièces détachées :
IMPORTANT : Il est interdit d'utiliser des pièces de rechange autres que celles d'origine certifiées SANTOS
Cette machine ne nécessite aucun entretien particulier, les roulements sont graissés à vie.
Si une intervention est nécessaire pour remplacer les pièces d'usure telles que la lame, le panier, les composants électriques ou autres, se reporter à la liste des composants (voir la vue éclatée en fin de manuel ou à télécharger sur internet www.santos.fr).

Pour toute commande de pièces détachées (voir références sur la vue éclatée en fin de manuel), préciser :
Le type, - le numéro de série de l'appareil, les caractéristiques électriques notées sous l'appareil.
Le disque complet (6) peut être considéré comme une pièce d'usure.
Pour un bon fonctionnement de la machine, il est recommandé de vérifier également le bon état du joint d'étanchéité (13) et en particulier l'absence de toute trace de déchirement de la lèvre.

Le nettoyage au jet d'eau et sous pression n'est pas autorisé
- Mettre l'appareil en position arrêt en agissant sur le bouton Marche/Arrêt et débrancher la fiche prise de courant.
- Déposer l'ensemble goulotte + levier et le disque de râpe.
- Laver l'ensemble goulotte + levier, le disque de râpe ainsi que le tiroir avec un détergent pour vaisselle, rincer, sécher et remonter l'ensemble.
- Le bati sera nettoyé à l'éponge humide puis séché. Polir occasionnellement avec un produit non abrasif pour les vitres ou un nettoyant pour métal.
AIDE Au depannage
Identifier avec précision la cause de l'arrêt de l'appareil.
L'appareil ne démarre pas : (figure 6)
- Contrôler : l'alimentation secteur, l'état du cordon d'alimentation,
- Contrôler : la position du tiroir (1) sur sa glissière (2), la position du levier (4) (pas plus de 2 cm à l'extérieur de la goulotte (3)).
L'appareil s'arrête suite à une surcharge :
Voir le chapitre "sécurité surcharge moteur"
| Secteur : | ||
| Tension d'alimentation (V) 220 | 0-240 110-120 | |
| Fréquence (Hz) 50 / 60 | 50 / 60 | |
| Condensateur démarrage (μF) | 150μF -160V 250μF -160V | |
| Relais de démarrage (Référence SANTOS) | 02409 ou 09409 | 02409B ou 09409B |
| Moteur : | ||
| Puisance absorbée (W) 600 | 650 | |
| Intensité absorbée (A) 3.5 4.5 | ||
| Vitesse moteur (tr/mn) 1500 | / 1800 1500 / 1800 | |
| Bruit : (2) LpA incertitude KpA = 2.5dB | 71 | 71 |
| Dimensions et poids | ||
| Hauteur (mm) | 360 | |
| Largeur (mm) | 250 | |
| Profondeur (mm) | 420 | |
| Poids net (kg) | 14.5 | |
| Poids emballé (kg) | 15.5 | |
| Capacité tiroir (Litres) | 1 | |
Ces valeurs sont données à titre indicatif. Les caractéristiques électriques exactes de votre appareil sont notées sur sa plaque signalétique. Niveau de bruit mesuré en pression acoustique appareil en charge selon la norme ISO 11201:1995 et ISO 4871:1996. Appareil positionné sur un plan de travail à 75cm du sol. Microphone tourné vers l'appareil à 1.6m du sol et à 1m de l'appareil.




Figure 4

Schéma 220-240V 50Hz

Schéma 100-120V 50/60Hz


TABLEAU DE TRADUCTION DES COMPOSANTS
| REP Désignation | |
| 1 Tiroir de récupération des aliments | |
| 2 Glissière support tiroir | |
| 3 Goulotte d'introduction des aliments | |
| 4 Levier | |
| 5 Interrupteur Marche/Arrêt | |
| 6 Disque complet | |
| 7 Vis de blocage du disque | |
| 8 Clavette | |
| 9 Vis de fixation du couteau brise glace | |
| 10 Couteau brise glace | |
| 11 Support couteau brise glace | |
| 12 Condensateur | |
| 13 Joint d'étanchéité | |
| 14 Clé de fermeture |
Garantie
Depuis le 01.01.95, tous nos appareils sont conformes CE et revêtent du label CE. Notre garantie est de douze mois à partir de la date de fabrication figurant sur la plaque signalétique. La garantie est strictement limitée au remplacement gratuit de toute pièce d'origine reconnue par nous défectueuse à la suite d'un défaut ou d'un vice de construction et identifiée comme appartenant à l'appareil considéré. Elle ne s'applique pas aux avaries résultant d'une installation ou d'une utilisation non-conforme aux prescriptions accompagnant chaque appareil (manuel d'utilisation) ou dans le cas d'un manque évident d'entretien ou de non-observation des règles élémentaires de sécurité électriques. La garantie ne s'applique pas en cas d'usure naturelle. Tout remplacement de pièces sous garantie est effectué après renvoi de la pièce défectueuse en nos ateliers en port payé, accompagnée d'une copie de la Déclaration de conformité sur laquelle figure le numéro de série de l'appareil. Tout appareil est muni d'une plaque signalétique conforme CE et dont un double figure dans la Déclaration de conformité (N° de série, date de fabrication, caractéristiques électriques...). En cas d'avarie grave jugée réparable uniquement dans nos ateliers, et après accord préalable de nos services, tout appareil sous garantie est expédié par le Distributeur en port payé. En cas de réparation ou reconditionnement d'appareil hors garantie, le transport aller-retour est à la charge du Distributeur. Les pièces et main-d'œuvre sont facturées aux tarifs en vigueur (tarif pièces détachées - tarif horaire - main-d'œuvre). Il peut être fourni un devis préalable. Les moulins à café non munis de meules originales SANTOS ne sont pas pris sous garantie. Les conditions de garantie, réparation, reconditionnement, des moulins à café expresso font l'objet d'une notice spécifique. Notre garantie ne s'étend pas au paiement de pénalités, à la réparation des préjudices directs ou indirects et notamment à tout manque à gagner résultant de la non-conformité ou défectuosité des produits, la responsabilité globale de SANTOS étant limitée au prix de vente du produit livré et à l'éventuelle réparation des produits défectueux.
En cas de révélation d'une défectuosité pendant la période de garantie, le Distributeur doit, sauf accord contraire écrit de SANTOS, indiquer à son client de cesser toute utilisation du produit défectueux. Une telle utilisation dégagerait SANTOS de toute responsabilité.
PLAQUE Signaletique de l'appareil
SPECIMEN
Pour tous les documents non livrés avec l'ordinateur.
Imprimés, Faxés, Téléchargés
| F | D |
| Condensateur Kondensator | |
| Protecteur thermique Therm | scher Schutzschalter |
| Relais de démarrage Startrelais | |
| Marche/Arrêt Ein/Aus Schalter | |
| Micro-interrupteur Mikroschalter |
Notice Facile