N° 9 - Eiscrusher Santos - Kostenlose Bedienungsanleitung
Finden Sie kostenlos die Bedienungsanleitung des Geräts N° 9 Santos als PDF.
Benutzerfragen zu N° 9 Santos
0 Frage zu diesem Gerät. Beantworten Sie die, die Sie kennen, oder stellen Sie Ihre eigene.
Eine neue Frage zu diesem Gerät stellen
Laden Sie die Anleitung für Ihr Eiscrusher kostenlos im PDF-Format! Finden Sie Ihr Handbuch N° 9 - Santos und nehmen Sie Ihr elektronisches Gerät wieder in die Hand. Auf dieser Seite sind alle Dokumente veröffentlicht, die für die Verwendung Ihres Geräts notwendig sind. N° 9 von der Marke Santos.
BEDIENUNGSANLEITUNG N° 9 Santos
ELEKTRISCHE AANSLUITING: 4
1STE IN WERKING STELLING: 5
RECYCLAGE VAN HET PRODUCT AAN HET EINDE VAN DE LEVENSDUUR. 5
INLEIDING. 6
RASP N°2 6
ELEKTRISCHE AANSLUITING:
VERVANGEN VAN DE SCHIJF
EISZERKLEINERER NR. 9
BEDIENUNGS- UND WARTUNGSANLEITUNG

WICTIG: dieser Handbuch beiliegende und aufzubewahrende Unterlagen:
CE“ KONFORMITÄTSBESCHEINIGUNG
- GARANTIESCHEIN

*408.002 Model n° 2
*408.005 Model n° 9
,CE" KONFORMITÄTSBESCHEINIGUNG 3
WICHTIGE SICHERHEITSHINWEISE 4
SACHWIDRIGER EINSATZ: 4
ELEKTRISCHER ANSCHLUSS: 4
ERSTE INBETRIEBNAHME: 5
RECYCLING DES ALTGERATS 5
DARSTELLUNG 6
REIBENr.2 6
EISZERKLEINERER Nr. 9. 6
GEBRAUCH DES GERÄTS 7
BETRIEB (Abbildung 1) 7
AUSWECHSELN DER SCHEIBE 7
AUSBAU (Linksgewinde) : (Abbildung 3) 7
WIEDEREINBAU: (Abbildung 4) 7
EINSTELLUNG DES EISZERKLEINERERS: (Abbildung 5) 7
SICHERHEITSEINRICHTUNG ZUM SCHUTZ VOR WERKZEUGEN: (Abbildung 6) ....8
SICHERHEIT BEI UBERLASTUNG DES MOTORS: 8
WARTUNG 8
Entladen des Kondensators 8
Ersatzteile 8
REINIGUNG. 9
PANNENHILFE 10
TECHNISCHE DATEN DES GERÄTS 10
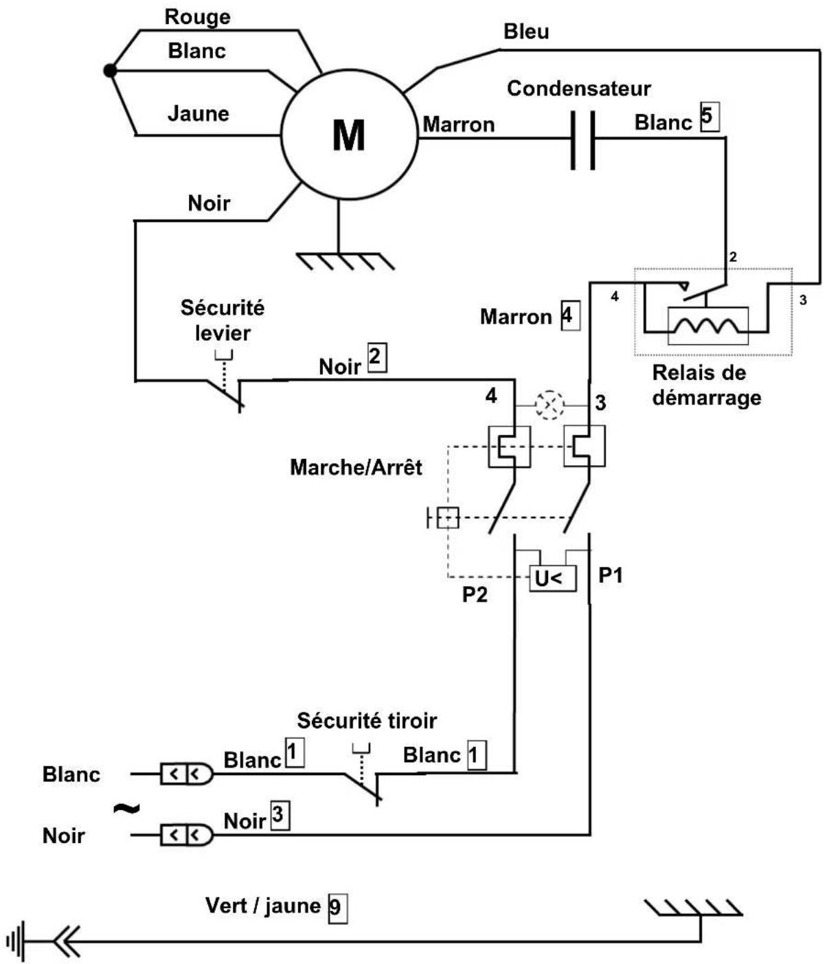
Elektrischer Schaltplan 220-240V 50Hz 12
Elektrischer Schaltplan 110-120V 50/60Hz 13
Elektrischer Schaltplan 220-240V 60Hz 14
GARANTIESCHEIN 16
TYPENSCHILD DES GERÄTS 16
CE“KONFORMITÄTSBESCHEINIGUNG
DER HERSTELLER:
SANTOS SAS - 140-150, Av. Roger SALENGRO 69120 VAULX-EN-VELIN (LYON) FRANKREICH
Erklär, dass das unterstehend genannte Gerät, das dazu bestimmt ist, auf dem professionellen Markt eingeführt zu werden:
Bezeichnung: Reibe
Eiszerkleinerer
Typennummer: 02 09
Mit den folgenden Vorschriften übereinstimmt:
- Den Rechtsvorschriften, die vom Anhang 1 der europäischen „Maschinen-Richtlinie" Nr. 2006/42/EG definiert werden und den innerstaatlichen Rechtsvorschriften, die diese Vorschriften umsetzen.
- Den Rechtsvorschriften der folgenden europäischen Richtlinien und Verordnungen:
O Nr. 2006/95/EG (Niederspannungsrichtlinie)
O Nr. 2004/108/EG (EMV-Richtlinie)
。 Nr. 2002/95/EG (RoHS-Richtlinie)
O Nr. 2002/96/EG (WEEE-Richtlinie)
O Nr. 1935/2004/EG (Verordnung) in Bezug auf Materialien und Gegenstände, die dazu bestimmt sind, mit Lebensmitteln in Kontakt zukommen
Harmonisierte europäische Normen, die benutzt werden, um die vermutliche Übereinstimmung mit den wesentlichen Anforderungen der vorher genannten Richtlinien zu bestätigen.
NF EN 1678+A1: 2010, Nahrungsmittelmaschinen - Gemüseschneidemaschinen - Sicherheits- und Hygieneanforderungen. Die vorliegende europäische Norm ist eine Norm vom Typ C, wie in der EN ISO 12100 definiert. Falls die Bestimmungen der vorliegenden Norm vom Typ C sich von den Bestimmungen unterscheiden, die in den Normen vom Typ A oder B genannt werden, haben die Bestimmungen der Norm vom Typ C vor denen der anderen Normen Vorrang. Die vorliegende Norm ermittelte es, sich an die Anforderungen der „Maschinenrichtlinie" Nr. 2006/42/EG, (siehe Anhang ZA) anzupassen.
NF EN ISO 12100-1 und 2:2004: Maschinensicherheit - Allgemeine Konzeptionsprinzipien
NF EN 60204-1: 2006 : Maschinensicherheit - elektrische Ausrüstung von Maschinen - Allgemeine Regelungen
NF EN 1672-2: 2005, Nahrungsmittelmaschinen - Grundbegriffe - Hygienevorschriften.
Erstellt in VAULX-EN-VELIN am: 01/01/2010
Eigenschaft des Unterzeichnenden: GENERALDIREktor
Name des Unterzeichnenden: Aurélien FOUQUET
Unterschrift:

WICHTIGESICHERHEITSHINWEISE
Wie bei allen anderen elektrischen Geräten, sind auch bei der Verwendung dieseru Gerätes folgende Sicherheitshinweise zu beachten:
Alle Anweisungen lessen.
Hinweis: Zum leichteren Verständnis der folgenden Abschnittte verweisen wir auf die Abbildungen am Ende des Handbuches.
SACHWIDRIGER EINSATZ:

- Keine Lebensmittel mit dem Stöbel in den Einfüllstutzen drücken, bevor die Maschine lauft
- Das Reinigen unter einem Wasserstrahl oder mit Hochdruck ist nicht zulässig.
- Den Sockel nie in Wasser oder eine andere Flüssigkeit tauchen, um Stromschläge zu vermeiden.
- Vor jedem Eingriff am Gerät den Netzsteckerziehen (Reinigung, Pflege, Wartung).
- Es dürfen nur Originalersatzteile von SANTOS verwendet werden.
ELEKTRISCHER ANSCHLUSS:
- Das Netzteil des Gerätes ist für 3 Netzspannungen erhältlich
220-240V 50 Hz Wechselstrom
220-240V 60 Hz Wechselstrom
110-120V 50/60 Hz Wechselstrom
Leitungsschutz: das Gerät muss an eine Standardsteckdose mit 2 Polen + Erdung angeschlossen werden. Die Anlage muss durch einen Fehlerstromschutzschalter und eine 16 A Sicherung geschützt sein. Die Erdung des Geräts ist Pflicht.
ACHTUNG:

Vor dem Anschluss des Gerats die Übereinstimmung der Spannung der omversorgung mit der Gerätespannung überprüfen. Der Wert ist abzULEsen:
entweder auf dem Typenschild unter dem Gerät,
oder auf dem Typenschild auf der letzten Seite diesen Handbuchs.
- Wenn das Stromkabel beschädigt ist, muss es durch einen speziellen Bausatz ersetzt werden, der bei der Firma SANTOS oder einem SANTOS Vertragshandler erhalten ist.
ERSTE INBETRIEBNAHME:
Vorsichtshalber die Schublade (1) und die Scheibe (6) vor dem ersten Gebrauch waschen.
Das Gerät ist mit dem Symbol für die Mülltrennung elektrischer und elektronischer Geräte gekennzeichnet. Das bedeutet, dass das Produkt gemäß der Richtlinie 2002/96/EG (Elektro- und Elektronik-Altgeräte) - Abschnitt Gewerblich genutzte Geräte - von einer Mülltrennungsfirma übernommen werden muss, um entweder recycliert oder zerlegt zu werden und schädliche Auswirkungen auf die Umwelt zu vermeiden.
Für{nahere Informationenkontaktieren Sie ihren Handler oder das Unternehmen SANTOS.
Zur Entsorgung und zum Recycling der Bauteile des Geräts wenden Sie sichitte an einen Fachbetrieb oder an das Unternehmen SANTOS.
Elektronikartikel, die nicht einer Mülltrennung unterzogen wurden, können die Umwelt gefährden.
Die Verpackungsmaterialien müssen gemäß den geltenden Bestimmungen vernichtet oder recycliert werden.
DARSTELLUNG
REIBE Nr. 2
Die Reibe Nr. 2 eignet sich dank ihrer soliden Bauweise (aus Aluminiumguß und rosfreiem Edelstahlblech) und ihrer Schublade aus unzerbrechlichen lebensmitteltauglichen Kunststoffbesonderss gut für den professionellen Einsatz: Restaurants, Pizzerias, Käsegeschäfte, Supermarkt, Großkühnen
- Sie ist mit einem kräftigen Motor und einer Reibscheibe hoher Leistung von 0 110 mm aus rosfreiem Edelstahl ausgerüstet, wodurch ihr durchschnittliches Reibvolumen bei 50 kg/h liegt.
Die normalerweise damit Scheibe mit Lochern von 03mm fur Schweizer Kase gefelieferte Reibe Nr. 2 kann auf Wunsch auch in Verbindung mit anderen Scheiben eingesetzt werden:
Scheiben mit Lochern von 2, 4, 6 oder 8 mm.
Spezialscheiben fur Parmesan und Fondue-Kase.
- Die Reibe Nr. 2 eignet sich außerdem ausgezeichnet zum Reiben von Mandeln, Haselnüssen oder zur Herstellung von Paniermehl.
EISZERKLEINERER Nr. 9
- Der Eiszerkleinerer von gleicher Bauweise wie die Reibe Nr. 2 unterscheidet sich ledigious in folgenden Punkten:
spezielle Scheibe mit einstellbarem Messer zum Zerkleinern der Eisstücke.
o Blech aus rostfrei Edelstahlblech auf Schubladenboden
GEBRAUCH DES GERÄTS
BETRIEB (Abbildung 1)
- Die zu verarbeitenden Käsestücke (oder Eisstücke)VBoreiten.
- Vergewissern Sie sich, daß die Schublade (1) richtig geschlossen ist (der Betrieb wird durch die Sicherheitseinrichtung der Schubladenerkennung angesteuert). Für den Eiszerkleinerer: das Edelstahlblech in die Schublade einsetzen.
- Das Gerät durch Betätigten des Ein-/Ausschalters (5) starten.
- Den Hebel (4) anheben, ein Stück zu reibenden Kase (oder Eisstücke) einfüllen und den Hebel gleichmäßig ohne übermäßige Kraftanwendung herunterrücken.
- Diesen Arbeitsgang sooft wie nötig wiederholen.
- Das Gerät bei Ende des Betriebs durch Betätigten des Ein-/Ausschalters (5) abschalten.
HINWEIS: das Herausziehen der Schublade (1) oder das Hochschwenken des Einfüllschachtes (3) stoppt den Betrieb des Gerätes (Abbildung 6).
Zur leichteren Reinigung Nahrungsmittelrechte nicht in der Schublade oder auf der Reibscheibeandrocknen halten.
AUSWECHSELN DER SCHEIBE
Auf das Ende des Hebels (4) drücken, den Verschlussshebel (14) zusückziehen und den Einfüllschachtamt Hebel abnehmer, um Zugang zur Scheibe (6) zu erhalten (Abbildung 2).
AUSBAU (Linksgewinde) : (Abbildung 3)
Die Scheibe (6) festsetzen und die Schraube (7) in Pfeilrichtung (im Uhrzeigersinn) mit dem Verschlussshebel (14) herausschrauben.
WIEDEREINBAU: (Abbildung 4)
- Überprüfen, ob sich die Passfeder (8) auf der Motorwelle befindet.
- Überprüfen ob sich die Dichtung (13) auf der Scheibe (6) befindet.
Die Scheibe auf die Motorwelle aufsetzen, wobei die Paßfeder in ihrer Nut sitzen muß. - Die Scheibe (6) festsetzen und die Schraube (7) in Pfeilrichtung (gegen den Uhrzeugersinn) einschrauben.
EINSTELLUNG DES EISZERKLEINERERS: (Abbildung 5)
Es ist möglich, die Position des Messers auf der Scheibe des Eiszerkleinerer einzelstehen, indem man die 2 Befestigungsschrauben (9) des Messers (10) auf seinem Halter (11) lost und es zum Höher- oder Tieferstellen der Schnitts des Messers am Eisstück verschiett.
Die 2 Schrauben (9) nach der Einstellung wieder gut festziehen.
SICHERHEITSEINRICHUNG ZUM SCHUTZ VOR WERKZEUGEN: (Abbildung 6)
Das Gerät kann nur gestartet werden, wenn der Hebel (4) nicht aus dem Einfüllschacht Herausgeschwenkt ist und die Schublade zum Auffangen der Nahrungsmittel (1) richtig auf der Gleitschiene (2) positioniert ist.
Das Herausziehen der Schublade (1) verursacht das Abschalten der Maschine. Der Neustart des Gerätes erfordert die erneute bewußte Betätigung des Ein-/Ausschalters (5) (Position 1).
Der Ausfall der Netzspannung verursacht das Abschalten (Position 0) des Ein/Ausschalters (5).
Das Anheiten des Hebels zum Einfüssen von Nahrungsmitteln in den Einfüllschacht (3) verursicht den Stop des Motors, ohne jeder das Gerät vollständig auszuschalten. Das Absenken des Hebels (4) ermöglich das Wiederanlaufen des Motors.
SICHERHEIT BEI ÜBERLASTUNG DES MOTORS:
Wenn der Motor blockiert (Fremdkörper, zu harter Gegenstand, mittels Hebel auf die Nahrungsmittel ausgeübler Druck ist zu groß), springt der Ein-/Ausschalter (5) automatisch auf Position 0.
Den Fehler beheben, und den Ein-/Ausschalter (5) (Position 1) drücken.
Wenn das Problem weiter besteht, das Gerät ausschalten (Netzstecker (10)ziehen) und einen Wartungsmechaniker oder SANTOS Vertragshandler einschalten.
WARTUNG
Vor jedem Eingriff an der Zentrifuge muss das Gerät vom Netz genommen werden und der Anfahrkondensator des Motors entladen werden:
Entladen des Kondensators
Mit Hilfe eines am Griff isolierten Schraubenziehers die beiden Anschlüsse des Kondensators (12) berühren, das Auftreten eines Lichtbogens belegt die Entladung des Kondensators. Abb. 14
Ersatzteile

WICHTIG: Es dürfen nur Originalersatzteile von SANTOS verwendet werden.
Die Maschine ist weltgehend wartungsfrei, die Rollager sind lebenslang geschmiert.
Verschleibeile hingegen, z.B. die elektrischen Bauteile wie Anfahrkondensator und Anfahrrelais müssen ausgetauscht werden siehe die Listeder Bauteile
(Explosionszeichnung am Ende des Handbuchs oder Download im Internet unter www.santos.fr).
Bei allen Bestellungen von Ersatzteilen (Artikelnummern siehe Explosionszeichnung am Ende des Handbuchs)itte folgende Angaben unter dem Gerat abesen und mitteilen:

den Typ,
die Seriennummer des Geräts und
die unter dem Gerät angebrachten elektrischen Kenndaten.
Die gesamte Scheibe (6) kann als Verschleißtein betrachtet werden.
Zum störungsfreien Betrieb der Maschine wird empfohlen, den einwandfrei den Zustand der Dichtung (13) zu überprüfen und hierbei insbesondere darauf auf zu achten, daß die Dichtlippe keinerlei ZerreiSpuren aufweist.
REINIGUNG

Das Reinigen unter einem Wasserstrahl oder mit Hochdruck ist nicht zulässig.
- Das Gerät durch Betätigten des Ein-/Ausschalters auf Aus stellen und den Netzstecker Herausziehen.
- Den Einfüllschachtamt Hebel und Reibscheibe abbauen.
- Einfüllschacht samt Hebel und Reibscheibe sowie die Schublade mit einem Geschirrspulmittel reinigen, abspulen, trocknen und beiden wieder einbauen.
- Das Gehäuse mit einem feuchten Schwamm reinigen und danach abrocknen. Gelegentlich mit einem nicht scheuernden Glasreiniger oder einem Metallreinigungsmittel polieren.
PANNENHILFE
Die Ursache des Stops des Geräts genau ermitteltn
Das Gerät springt nicht an: (Abbildung 6)
- Prufen: Stromversorgung über das Netz, Zustand des Stromkabels;
- Überprüfen: Position der Schublade (1) auf ihrer Gleitschiene (2), Position des Hebels (4) (nicht mehr als 2 cm außerhalb des Einfüllschachtes (3)).
Das Gerät stoppt nach einem Überhitzen des Motors:
s. unter Kapitel „Überlastschutz Motor"
TECHNISCHE DATEN DES GERÄTS
| Stromnetz: | ||
| Betriebsspannung (V) 220- | 240 110-120 | |
| Frequenz (Hz) 50 / 60 | 50 / 60 | |
| Anfahrkondensator (μF) 150 | μF -160V 250μF -160V | |
| Anfahrrelais(SANTOS Artikelnummer) | 02409oder 09409 | 02409Boder 09409B |
| Motor: | ||
| Absorbierte Leistung (W) 600 | 650 | |
| Absorbierte Stromstände (A) 3.5 | 4.5 | |
| Drehzahl (U/min) 1500 / | 1800 | 1500 / 1800 |
| Geräusch: (2) LpA Ungewissheit: KpA = 2.5dB | 71 | 71 |
| Abmessungen und Gewicht | ||
| Höhe (mm) | 360 | |
| Breite (mm) | 250 | |
| Tiefe (mm) | 420 | |
| Nettogewicht (kg) | 14.5 | |
| Gewicht mit Verpackung (kg) | 15.5 | |
| Inhalt Schublade (Liter) | 1 | |
(1) Bei diesen Werten handelt es sich ludiglich um Anhaltswerte. Die genaue Angabe der elektrischen Daten Ihres Gerätes finden Sie auf seinem Typenschild.
(2) Messung des Gerauschpegels bei Akustikdruck und unter Last gemäß den Normen ISO 11201:1995 und ISO 4871:1996.
Stand des Gerätes auf einer Arbeitsfläche in 75 cm Höhe über dem Boden. Mikrophon in Geräterichtigung in 1,6 m Höhe und 1 m vom Gerät entfernt.








Abbildung 4
Elektrischer Schaltplan 220-240V 50Hz


Elektrischer Schaltplan 110-120V 50/60Hz

Elektrischer Schaltplan 220-240V 60Hz

ÜBERSETZUNGSTABELLE FÜR ELEKTRISCHE BAUTEILE
ÜBERSETZUNGSTABELLE FÜR FARBEN DER DRAHTE
| F | D |
| JAUNE GELB | |
| BLANC WEISS | |
| NOIR SCHWARZ | |
| BLEU BLAU | |
| ROUGE ROT | |
| MARRON BRAUN | |
| ORANGE | ORANGE |
| VERT/JAUNE | GRÜN/GELB |
ÜBERSETZUNGSTABELLE DER BAUTEILE
| POS | Bezeichnung |
| 1 | Schublade zum Auffangen der Nahrungsmittel |
| 2 | Halteschiene für Schublade |
| 3 | Einfüllschacht für Nahrungsmittel |
| 4 | Hebel |
| 5 | Ein-/Ausschalter |
| 6 | Scheibe komplett |
| 7 | Klemmschraube für Scheibe |
| 8 | Passfeder |
| 9 | Befestigungsschrauben für Messer des Eiszerkleinerers |
| 10 | Messer für Eiszerkleinerer |
| 11 | Halter für Messer des Eiszerkleinerers |
| 12 | Kondensator |
| 13 | Dichtung |
| 14 | Verschlusshebel |
GARANTIESCHEIN
GARANTIE / WARRANTY
TYPENSCHILD DES GERÄTS
MUSTER
für alle nicht mit dem Gerät gefelieferten Dokumente.
Ausdrücke, Faxe, Downloads
EinfachAnleitung