GABRIELLA PLUS - Poêle à granulés EXTRAFLAME - Notice d'utilisation et mode d'emploi gratuit
Retrouvez gratuitement la notice de l'appareil GABRIELLA PLUS EXTRAFLAME au format PDF.
| Type de produit | Poêle à granulés |
|---|---|
| Caractéristiques techniques principales | Poêle à granulés avec un rendement élevé et une faible émission de polluants. |
| Alimentation électrique | 230 V / 50 Hz |
| Dimensions approximatives | Largeur : 50 cm, Profondeur : 50 cm, Hauteur : 120 cm |
| Poids | 150 kg |
| Compatibilités | Compatible avec les granulés de bois standard. |
| Type de batterie | Non applicable (fonctionne sur secteur) |
| Tension | 230 V |
| Puissance | 8 kW (puissance nominale) |
| Fonctions principales | Chauffage, programmation hebdomadaire, télécommande, thermostat intégré. |
| Entretien et nettoyage | Nettoyage régulier du cendrier et de l'échangeur de chaleur recommandé. |
| Pièces détachées et réparabilité | Disponibilité de pièces détachées auprès des revendeurs agréés. |
| Sécurité | Système de sécurité contre la surchauffe, protection contre les surcharges électriques. |
| Informations générales utiles | Vérifier les réglementations locales concernant l'installation et l'utilisation des poêles à granulés. |
FOIRE AUX QUESTIONS - GABRIELLA PLUS EXTRAFLAME
Questions des utilisateurs sur GABRIELLA PLUS EXTRAFLAME
0 question sur cet appareil. Repondez a celles que vous connaissez ou posez la votre.
Poser une nouvelle question sur cet appareil
Téléchargez la notice de votre Poêle à granulés au format PDF gratuitement ! Retrouvez votre notice GABRIELLA PLUS - EXTRAFLAME et reprennez votre appareil électronique en main. Sur cette page sont publiés tous les documents nécessaires à l'utilisation de votre appareil GABRIELLA PLUS de la marque EXTRAFLAME.
MODE D'EMPLOI GABRIELLA PLUS EXTRAFLAME
Une énergie thermique est emprisonnée pendant la combustion et rend les surfaces, les portes, les poignées, les commandes, les vitres, le tuyau d'évacuation des fumées et eventuèlement la partie antérieure de l'appareil considérablement chaudes.
Il ne faut pas toucher les éléments en question sans etre muni de vetements de protection (gants de protection fournis).
Il faut faire en sorte de bien expliquer ce danger aux enfants et de ne pas les faire approcher du foyer pendant le fonctionnement
FRANÇAIS 5
MISES EN GARDE. 5
SECURITE 5
ENTRETIEN ORDINAIRE 7
RÉGLEMENT (UE) 2015/1185 8
INSTALLATION 9
MONTAGE SORTIE FUMÉES SUPérieURE 11
INSTALLATION HERMÉTIQUE 12
AIR COMBURANT 12
SYSTÉME D'ÉVACUATION DES FUMÉES 12
DETAILSGABRIELLAPLUS 13
ENTRETOISES 14
CANALISATION AIR CHAUD 14
THERMOSTAT SUPPLEMENTaire POUR COMMANDE MOTEUR CANALISATION 14
POSITIONNEMENT DU POÉLE 15
NOTES POUR LE FONCTIONNEMENT CORRECT 15
FUSIBLE 15
PELLET ET CHARGEMENT 16
RESERVOIR A PELLET 16
TELECOMMANDE 17
ICONES TELECOMMANDE 18
INSERTION DES PILES 18
CONSEILS ET PRECAUTIONS POUR L'UTILISATION DE LA TELÉCOMMANDE. 18
PANNEAU DE COMMANDES. 19
LEGENDE ICONES 19
MENUGENERAL 20
MISES EN GARDE GENÉRALES 20
CONFIGURATIONSPOURLEPREMIERRALLUMAGE 21
DATE-HEURE 21
LANGUE 21
DEGREES 21
FONCTIONNEMENT ET LOGIQUE 22
AIR AMBIANCE 23
CANALISATION 23
EASY SETUP 23
CHRONO 24
ACTIVATION / DÉSACTIVATION DU CHRONO 24
RÉGLAGES 26
ECRAN 26
STAND-BY 26
FONCTIONNEMENT AVEC THERMOSTAT SUPPLEMENTAIRE (EN OPTION) 26
THERMOSTAT SUPPLEMENTaire 27
INSTALLATION DU THERMOSTAT SUPPLEMENTaire 27
DELTA T 27
CHARGE INITIALE 27
EFFACER 27
EASY CONTROL 28
FONCTIONS SUPPLEMENTAIRES 28
EXTINCTION RETARDEE 28
CLAVIER BLOQUE 28
NETTOYAGE ET ENTRETIEN 29
ENTRETIEN 29
NETTOYAGE PÉRIODIQUE INCOMBANT À L'UTILISATEUR 29
POIGNEE AMOVIBLE 29
ENTRETIEN COURANT A EFFECTUER PAR LES TECHNICIENS AUTORISÉS 32
MISE HORS SERVICE (FIN DE SAISON) 32
AFFICHAGES 36
ALARMES 36
ÉLIMINATION 37
NELLE PRIME ORE DI FUNZIONAMENTO POSSONO ESSERE GENERATI DEI FUMI ED ODORI DOVUTI AL NORMALE PROCESSO DI "RODAGGIO TERMICO".
DURANTE QUESTO PROCESSO, DI DURATA VARIABILE A SECONDA DEL PRODOTTO, SI RACCOMANDA DI RIMUOVERE EVENTUALI PARTI IN MAIOLICA,PIETRA NATURALE O METALLO DALLA PARTE SUPERiore DEL PRODOTTO.
AU COURS DES PREMIÈRES HEURES DE FONCTIONNEMENT, DES FUMÉES ET DES ODEURS PEUVENT ÉTRE ÉMISES ; ELLES SONT DUES AU PROCESSUS NORMAL DE « RODAGE THERMIQUE »
DURANT CE PROCESSUS, D'UNE DUREE VARIABLE EN FONCTION DU PRODUIT, IL EST RECOMMANDÉ DE RETIRER LES PIECES EN FAENCE, PIERRE NATURELLE OU METAL DE LA PARTIE SUPérieUR DU PRODUIT.
Nous vous remercions d'avoir choisi notre produit. Notre apparéil est une solution de chauffage optimale née de la technologie la plus avancée avec une qualité de fabrication de très haut niveau et un design toujours actuel, pour vous faire profiter - en toute sécurité - de la merveilleuse sensation que procure la chaleur de la flamme.
MISES EN GARDE
Ce manuel d'instructions fait partie intégrante du produit : s'assurer qu'il soit toujours avec l'appareil, même en cas de cession à un autre propriété ou utilisateur, ou en cas de transfert à un autre emplacement. Si ce manuel avait été abîné ou perdu, en demander un autre exemplaire au service technique le plus proche. Ce produit doit être réservé à l'usage pour lequel il a expressément été réalisé. Toutre responsabilité contractuelle et extracontractuelle du fabricant, en cas de dommages causés à des personnes, animaux ou biens, dus à des erreurs d'installation, de réglage, d'entretien et d'utilisation incorrects, est exclue.
L'installation doit être executée par du personnel qualifié et autorisé, qui assume la responsabilité de l'installation définitive ainsi que du bon fonctionnement ultérieur du produit installé. Il faut respecter toutes les lois et règlementations nationales, régionales, provinciales et communales existant dans le pays où a été installé l'appareil, ainsi que les instructions containues dans leprésent manuel.
L'utilisation de l'appareil doit respecter toutes les règlementations locales, régionales, nationales et européennes.
En cas de non respect de ces précautions, le fabricant n'assume aucune responsabilité.
Après avoir enlevé l'emballage, s'assurer que le contenu est intact et qu'il ne manque rien. Le cas échéant, s'adresser au revendeur auprès duquel l'appareil a été acheté. Toutes les pieces ELECTriques qui composent le produit et qui garantissant son bon fonctionnement, devront être replacées par des pieces d'origine et uniquement par un Centre d'Assistance Technique agrée.
SECURITÉ
L'APPAREIL PEUT ÉTRE UTILISÉ PAR DES ENFANTS AGÉS DE PLUS DE 8 ANS ET PAR DES PERSONNES AUX CAPACITÉS PHYSIQUES, SENSORIELLES OU MENTALES RÉDUITES, SANS EXPÉRIENCE NI CONNAISSANCE NÉCESSAIRE, À CONDITION D'ÊTRÉ STRICTEMENT SURVEILLÉS OU BIEN SEULEMENT APRès AVOIR ÉTÉ INSTRUITS SUR LES CONDITIONS D'UTILISATION SûRES DE
L'APPAREIL ET EN AVOIR COMPRIS LES DANGERS INHÉRENTS.L'UTILISATION DU GÉNÉRATEUR PAR DES PERSONNES (Y COMPRIS LES ENFANTS) AYANT DES CAPACITÉS PHYSIQUES, SENSORIELLES ET MENTALES RÉDUITES, OU DES PERSONNES INEXPÉRIMENTÉES EST INTERDITE À MOINS QU'UNE PERSONNE RESPONSABLE DE LEUR SECURITÉ NE LES SURVEILLE ET LES INSTRUISE.
LES ENFANTS DOIVENT ETRE CONTROLÉS POUR S'ASSURER QU'ILS NE JOUENT PAS AVEC L'APPAREIL.
LE NETTOYAGE ET L'ENTRETIEN À LA CHARGE DE L'UTILISATEUR NÉ DOIVENT PAS ÉTRE EFFECTUÉS PAR DES ENFANTS NON SURVEILLÉS.
NE PAS TOUCHER LE GENÉRATEUR NU-PIEDS OU AVEC D'AUTRES PARTIES DU CORPS MOUILLEES OU HUMIDES.
IL EST INTERDIT D'APPORTER UNE QUELCONQUE MODIFICATION À L'APPAREIL.
NE PAS TIRER, DEBRANCHER OU TORDRE LES CABLES ELECTRIQUES QUI SORTENT DU PRODUIT, MEME SI CELUI-CI N'EST PAS BRANCHÉ AU RESEAU D'ALIMENTATION ELECTRIQUE.
IL EST RECOMMANDÉ DE POSITIONNER LE CÂBLE D'ALIMENTATION DE FAÇON À CE QU'IL N'ENTRE PAS EN CONTACT AVEC LES PARTIES CHADES DE L'APPAREIL.
LA FICHE D'ALIMENTATION DOIT ETRE ACCESSIBLE APRES L'INSTALLATION.
EVITERDERÉDUIRELESDIMENSIONSOUD'OBSTRUERLESOUVERTURES D'AÉRATION DE LA PIECE D'INSTALLATION. LES OUVERTURES D'AÉRATION SONT INDISPENSABLES POUR UNE COMBUSTION CORRECTE.
NE PAS LAISSER LES ÉLÉMENTS DE L'EMBALLAGE À LA PORTÉE DES ENFANTS OU DE PERSONNES HANDICAPÉES, NON ASSISTÉS.
LORSQUE L'APPAREIL EST EN ETAT DE MARCHE, LA PORTE DU FOYER DOIT TOUJOURS RESTER FERMEE.
- QUAND L'APPAREIL FONCTIONNE, IL EST CHAUD AU TOUCHER, EN PARTICULARIER TOUTES LES SURFACES EXTERIEURES; IL EST DONC RECOMMANDÉ DE FAIRE ATTENTION.
CONTROLER LA PRESENCE ÉVENTUELLE D'OBSTRUCTIONS AVANT D'ALLUMER UN APPAREIL APRES UNE LONGUE PÉRIODE D'INACTIVITE.
LEGÉNÉRATEURAÉTÉCONCUSUPOURSERÉGLERAUTOMATIQUEMENT DANS DES CONDITIONS PARTICULIÈRES DE FONCTIONNEMENT.
LE GÉNÉRATEUR A ETÉ CONÇU POUR ÉTRE UTILISÉ DANS N'IMPORTÉ QUELLE CONDITION CLIMATIQUE. CEPENDANT, EN CAS DE CLIMAT PARTICULIERÉMENT DéFavorABLE (VENT FORT, GEL), LES SYSTÉMES DE
SECURITE POURRAIENT SE DÉCLENCHER, PROVOQUANT AINSI L'ARRÊT DU GÉNÉRATEUR. SI CELA SE VÉRIFIE, CONTACTER LE SERVICE D'ASSISTANCE TECHNIQUE ET SURTOUT NE PAS DÉSACTIVER LES SYSTÉMES DE SECURITÉ.
ENCASD'INCENDIE DU CONDUIT DEFUMEE, SEMUNIRD'EXTINCTEURS POUR ETOUFFER LES FLAMMES OU APPELER LES POMPIERS.
CET APPAREIL NE DOIT PAS ÉTRE UTILISÉ COMME INCINÉRATEUR DE DÉCHETS.
N'UTILISER AUCUN LIQUIDE INFLAMMABLE POUR L'ALLUMAGE
AU COURS DU REMPLISSAGE, VEILLER À CE QUE LE SAC DE PELLETS N'ENTRE PAS EN CONTACT AVEC L'APPAREIL.
LES FAIENCESSONT DES PRODUITS ARTISANAUX ETENTANT QUETELS, ELLES PEUVENT PRÉSENTER DES MICRO-GRUMEAUX, DES CRAQUELURES ET DES IMPERFECTIONS CHROMATIQUES. CES CARACTERISTIQUES EN DEMONTRENT LA VALEUR. ÉTANT DONNÉ LEUR COEFFICIENT DE DILATATION DIFFÉRENT, L'ÉMAIL ET LA FAIENCE PRODUISENT DES MICROFISSURES (CRAQUELURES) QUI TÉMOIGNENT DE LEUR AUTHENTICITE. POUR NETTOYER LES FAIENCES, NOUS CONSEILLONS D'UTILISER UN CHIFFON DOUX ET SEC. SI UN DÉTERGENT OU DU LIQUIDE EST UTILISÉ, CE DERNIER POURRAIT PENÉTRER À L'INTÉRIEUR DES FISSURES ET LES METTRE EN ÉVIDENCE.
ETANT DONNÉ QUE L'APPAREIL PEUT S'ALLUMER DE MANIÈRE AUTONOME VIA CHROMOTHÉRAPIE OU À DISTANCE GRÂCE AUX APPLICATIONS DÉDIÉES, IL EST STRICTEMENT INTERDIT DE LAISSE DES OBJECTS À L'INTÉRIEUR DES DISTANCES DE SECURITÉ INDIQUÉES SUR L'ÉTIQUETTE DES CARACTERISTIQUES TECHNIQUES.
LES PARTIES INTÉRIEURES DE LA CHAMBRE DE COMBUSTION PEUVENT ÉTRE SUJETTES À L'USURE ESTHÉTIQUE, MAIS CELA N'AFFECTE PAS LEUR FONCTIONNALITE.
ENTRETIEN ORDINAIRE
Selon le décret du 22 janvier 2008 n°37 art.2, l'expression « entretien ordinaire » définit les interventions ayant pour but deContainir la dégradation normale d'utilage, et d'affronter les événements accidentels qui comportent la nécessité de premières interventions, qui ne modifiert cependant pas la structure de l'installation sur laquelle on intervient, ou sa destination d'utilisation selon les prescriptions prévues par la règlementation technique en vigueur et le manuel d'utilisation et d'entretien du fabricant.
| EXIGENCES D'INFORMATIONS APPLICABLES AUX DISPOSITIFS DE CHAUFFAGE DÉCENTRALISÉS À COMBUSTIBLE SOLIDE ((RÉGLEMENT (UE) 2015/1185 DE LA COMMISSION) | |||
| Référence(s) du modèle | --- | GABRIELLA PLUS | |
| Fonction de chauffage indirect | --- | NON | |
| Puissance thermique directe | kW | 8,0 | |
| Puissance thermique indirecte | kW | - | |
| Combustible | --- | Bois comprimé ayant un taux d'humidité < 12 % | |
| Efficacité énergétique saissonné pour le chauffage des locaux | ηs | % | 82,1 |
| Émissions dues au chauffage des locaux à la puissance thermique nominale (*) | PM | mg/Nm3 | 14 |
| OGC | 1 | ||
| CO | 129 | ||
| NOx | 132 | ||
| Émissions dues au chauffage des locaux à la puissance thermique minimale (*) | PM | mg/Nm3 | 20 |
| OGC | 2 | ||
| CO | 630 | ||
| NOx | 123 | ||
| Puissance thermique nominale | Pnom | kW | 8,0 |
| Puissance thermique minimale (indicative) | Pmin | kW | 3,5 |
| Rendement utile à la puissance thermique nominale | nth,nom | % | 94,0 |
| Rendement utile à la puissance thermique minimale (indicatif) | nth,min | % | 94,1 |
| Consommation d'électricité auxiliaire - À la puissance thermique nominale | elmax | kW | 0,090 |
| Consommation d'électricité auxiliaire - À la puissance thermique minimale | elmin | kW | 0,052 |
| Consommation d'électricité auxiliaire - En mode veille | elsb | kW | 0,0014 |
| Type de contrôle de la puissance thermique/de la température de la pièce | --- | contrôle électronique de la température de la pièce etprogrammateur hebdomadaire | |
| Autres options de contrôle | --- | --- | |
(*) P = particules, COG = composés organiques gazeux, CO = monoxyde de carbone, NOx = oxydes d'azote
INSTALLATION
GÉNÉRALITÉS
Les branchements évacuation des fumées et hydraulique doivent être effectuels par un personnel qualifié qui doit délivrer une attestation de conformité d'installation selon les normes nationales.
L'installateur doit remettre au propriete ou à la personne qui le représenté, conformément à la loi en vigueur, la déclaration de conformité de l'installation, accompagnée de :
1) livre d'utilisation et de maintenance de l'appareil et des composants de l'in installation ( comme par exemple canaux de fumée, cheminée, etc.) ;
2) de la copie photostatique ou photographique de la plaquette de la cheminée ;
3) du livre d'installation (le cas échéant).
L'installateur doit se faire donner un reçu de la documentation remise, et la conserver avec une copie de la documentation technique concernant l'installation effectuee.
S'il s'agit d'une installation dans une copropriété immobilière, il est nécessaire de demander au préalable l'avis de l'administrateur.
Le cas échéant, effectuer une vérification des émissions des gaz d'échéppement après l'installation. L'éventuelle préparation du point de prélèvement devra être réalisée de manière étanche.
COMPATIBILITÉ
L'installation est interdite à l'intérieur des locaux où il existe un risque d'incendie. De plus, l'installation est interdite à l'intérieur de locaux à usage d'habitation, dans les cas suivants :
- en cas de presence d'appareils à combustible liquide avec un fonctionnement continu ou discontinu qui prélevent l'air comburant dans le local où ils sont installés.
- en cas de presence d'appareils à gaz de type B destiné au chauffage des pièces, avec ou sans production d'eau chaude sanitaire et dans les locaux qui leurs sont adjacents et communicants.
- Iorsque, la depression mesurée sur place entre l'environnement extérieur et interieur est supérieure à 4 Pa.
N.B.: Les apparéils étanches peuvent être installés même dans les cas indiqués aux points 1, 2, 3 duprésent paragraphe.
INSTALLATIONS DANS LES SALLES DE BAIN, CHAMBRES À COUCHER ET STUDIOS
Dans les salles de bain, les chambres à coucher et les studios, seule l'installation étanche est permise, ou bien l'installation d'appareil à foyer fermé, avec prélevement canalisé de l'air comburant par l'extérieur.
POSITIONNEMENT ET DISTANCES DE SECURITE
Les points d'appui et/ou de soutien doivent avoir une capacité porteuse en mesure de supporter le poids total de l'appareil, des accessoires et des revêtements de celui-ci. Si le sol est constitué d'un matériel combustible, il est recommendé d'utiliser une protection en matériel incombustible qui protège également la partie avant d'une chute eventuelle de résidus brûlés durant les opérations ordinaires de nettoyage. Pour un bon fonctionnement, le générateur doit être mis à niveau. Nous suggérons de réaliser les parois laterales, postérieures et le plan d'appui en matériel non combustible.
DISTANCES MINIMALES (POÉLLES À PELLET)
L'installation à proximate de matérielux combustibles ou sensibles à la chaleur n'est admise qu'à condition de respecter les distances de sécurité indiquées sur l'étiquette fournie au début du manuel (page 2). Pour les matériaux non inflammables il faut maintainir une distance sur les côts et au dos d'au moins 100mm (à l'exception des inserts). L'installation à fleur du mur n'est admise que pour les apparciels équipés d'écarteurs postérieurs et pour la partie arrrière.
CONSIGNES POUR L'ENTRETIEN

Il faut respecter toutes les lois et règlementations nationales, régionales, provinciales et communales existant dans le pays où l'appareil a été installé, ainsi que les instructions containues dans le present manuel.
Pour l'entretien extraordinaire de l'appareil il pourrait être nécessaire d'éloigner ce dernier des murs adjacents. Cette opération doit être effectuee par un technicien apte a debrancher les conduits d'évacuation des produits de la combustion et a les rebrancher. Pour les générateurs branchés a l'installation hydraulique, il faut prevoir une connexion entre l'installation et l'appareil de maniere a pouvoir déplacer le générateur d'au moins 1 metre des murs adjacents, pendant l'entretien extraordinaire, effectué par un technicien agreé.
INSTALLATION INSERTS
Dans le cas d'installation d'inserts, l'accès aux parties internes de l'appareil doit être interdit, et durant l'extraction il ne doit pas être possible d'acceder aux parties sous tension.
D'eventuels cablages comme par exemple un cable d'alimentation ou des sondes ambiantes doivent etre placés de façon a ne pas etre endommages durant le mouvement de l'insert et a ne pas enter en contact avec des parties chaudes. Pour l'installation a l'intérieur d'un vide technique realized en materiaiu combustible, nos recommendons d'adopter toutes les mesures de sécurité imposées par les normes d'installation.
VENTILATION ET AERATION DES LOCAUX D'INSTALLATION
La ventilation en cas de générateur non hermetique et/ou d'installation non hermetique doit etre realizede en respectant l'espace minimal indique cidesous (en tenant compte de la plus grande valeur parmi celles proposées):
| les catégories d'appareils | la forme de référence | le pourcentage de la section nette d'ouverture par rapport à la section de sortie des fumées de l'appareil | la valeur minimale nette d'ouverture du conduit de ventilation |
| Poëles à pellet | UNI EN 14785 | - | 80 cm² |
| Chaudières | UNI EN 303-5 | 50% | 100 cm² |
Dans toute condition, y compris en presence de hottes aspirantes et/ou d'installations de ventilation forcede, la differencede pression entre les locaux d'installation du generateur et I'extérieur doit etre une valeur tousjours ege ou inferieure a 4 Pa.
En presence d'appareils à gaz de type B à fonctionnement intermittent, non destinés au chauffage, il faut effectuer une ouverture d'aération et/ou de ventilation.
Les prises d'air doivent répondre aux exigences suivantes :
être protégées par des grilles, grillages métalliques, etc., sans en réduire la section utile nette;
être réalisées de façon à prendre possibles les opérations de maintenance;
être placées de façon à ne pas pouvoir être bouchées;
L'afflux de l'air propre et non contaminé peut être obtenu aussi d'une piece adjacente à celle de l'installation (aération et ventilation indirecte), à condition que le flux puisse se faire librement à travers des ouvertures permanentes en communication avec l'extérieur.
La pièce adjoininge ne peut pas être utilisée comme garage, stock de matériel combustible ou autres activités importante un danger d'incendie, salle de bains,,chambre à coucher ou piece commune de l'immeuble.
ÉVACUATION DES FUMÉES
Le générateur de chaleur travaille en dépression et il est muni d'un ventilateur à la sortie pour l'extraction des fumées. Le système d'évacuation doit être unique pour le générateur, des evacuations dans le conduit de la cheminée partagée avec d'autres dispositifs ne sont pas admises. Les composants du système d'évacuation des fumées doivent être choisis par rapport à la typologie de l'appareil à installer conformément à :
UNI/TS 11278 dans le cas de cheminées métalliques, avec une attention particulière à ce qui est indiqué dans la désignation;
UNI EN 13063-1 et UNI EN 13063-2, UNI EN 1457, -UNI EN 1806 : en cas de cheminées non métalliques.
La longueur de la partie horizontale doit etre minime et de toute facon ne pas depasser 3 metres, avec une inclinaison minimale de 3 % vers le haut
Le nombre de changements de direction, y compris du à l'utilisation d'un élément en "T", doit se limiter à 4.
Il faut prévoir un racord en "T" avec un bouchon de récolte des condensats à la base de la partie verticale.
Si I'evacuation ne s'insere pas dans un conduit de cheminée, une partie verticale avec un terminal anti-vent est demandee (UNI 10683)
Le conduit vertical peut etre a l'intérieur ou a l'extérieur de I'edifice. Si le canal a fumee s'insere dans un conduit de cheminee existant déjà, celui-ci doit etre certifie pour combustibles solides
Si le canal a fumée est à l'extérieur de l'édifice, il doit toujours être isolé.
Les canaux à fumée doivent être prévus avec au moins une prise étanche pour d'eventuels échantillonnages de fumées.
Toutes les parties du conduit des fumées doivent pouvoir être inspectées.
Des ouvertures d'inspection doivent etre prévues pour le nettoyage.
Si la température des fumées du générateur est inférieure à 160^+ température ambiente à cause du haut rendement (consulter données techniques), le générateur devra absolument être résistant à l'humidité.
Un système d'évacuation des fumées ne respectant pas les points précédents ou, en général, n'était pas conforme aux normes, peut provoquer l' apparition de phénomènes de condensation à l'intérieur.
POT DE CHEMINÉE
Les pots de cheminée doivent répondre aux exigences suivantes :
avoir une section utile de sortie non inférieure au double de celle de la cheminée/système tubé sur lequel il est inséré;
être conformés de façon à empêcher la pénetration dans la cheminée/système tubé de la pluie et de la neige;
être construits de façon à garantir l'évacuation des produits de la combustion, même en cas de vents provenant de n'importe qu'elle direction et avec n'importe qu'elle inclinaison;
UNIQUEMENT POUR L'ALLEMAGNE
Le produit peut être raccordé à un conduit de fumée à usage partagé (c'est-à-dire à raccordement multiple) à condition que les exigences des normes régionales et nationales, parmi lesquelles la DIN EN 13384-2, DIN V 18160-1, DIN 18896 et la MFeuV-2007 (Muster-Feuerungsverordnung), soient obligatoirement respectées, et que le ramoneur du district ait contrôle et approuvé les conditions d'installation. Les indications suivantes doivent être respectées par l'utilisateur final :
Le dispositif peut uniquement etre actionne avec les portes fermées.
Les portes et tous les dispositifs de réglage du dispositif doivent rester fermés quand le dispositif n'est pas en marche (sauf en cas d'opérations de nettoyage et de maintenance).
EXEMPLES DE RACCORDEMENT CORRECT À LA CHEMINÉE


BRANCHEMENT AU RÉSEAU ÉLECTRIQUE
Le générateur est muni d'un cable d'alimentation électrique qui doit être branché à une prise de 230V 50Hz, avec, si possible, un interrupteur magnétothermique. La prise de courant doit être facilement accessible.
L'installation electrique doit etre conformes aux normes;verifier en particulier l'efficacite du circuit de mise a la terre. Une mise a la terre non adequate de I'st installation peut provoquer un dysfonctionnement dont le fabricant ne se retient pas responsable.
Des variations d'alimentation supérieures à 10% peuvent provoquer des anomalies de fonctionnement du produit.
MONTAGE SORTIE FUMÉES SUPÉRIEURE
- Retirer le couvercle supérieur.

- Retirer le couvercle arrriere.

- Retirer la fermetre supérieure et la rallonge arrriere.

- Monter la rallonge supérieure et la fermeture arriere.

- Monter le couvercle arrriere.

- Insertion de I'evacuation supérieure.


RESPECTER OBLIGATOIREMENT LES INDICATIONS DE MONTAGE DÉCRITES !
TOUJOURS SUIVRE LES INDICATIONS DE MONTAGE DANS DES CONDITIONS DE SECURITE MAXIMALE! LE POÉLE DOIT ÉTRE COMPLÉTEMENT FROID, ÉTEINT ET DEBRANCHÉ DU SECTEUR ELECTRIQUE.
INSTALLATION HERMÉTIQUE
Le générateur est un produit totallytément etanche par rapport au milieu d'installation ; cela signifie qu'il est idéal pour les maisons passives car il ne prélieve pas l'air present dans les habitations.
AIR COMBURANT
Pour respecter l'herméticité du poèle, le tuyau de raccordement de l'air comburant (combustion) doit être raccordé directement à l'extérieur à l'aide de tuyaux et de raccords étanches.
SYSTEME D'ÉVACUATION DES FUMÉES
Si la température des fumées du générateur est inférieure à 160^+ température ambiente à cause du haut rendement (consulter données techniques), le système d'évacuation des fumées devra absolument être résistant à l'humidité.
Si la possibilité de condensation des fumées subsiste, prévoir un « T » d'inspection à l'extérieur du poèle.
EXAMPLED INSTALLATION




Il faut respecter toutes les lois et reglementations nationales, régionales, provinciales et communales existant dans le pays ou l'appareil a été installé, ainsi que les instructions contenues dans leprésent manuel.
DÉTAILS GABRIELLA PLUS



A Entretoise
B Sortie de fumées arrête
C Accès,chambre de combustion
D Canalisation laterale
E Capteur ambient
F Sortie air ambient
G Ecran
H Sortie de fumées supérieure
I Réservoir à pellet
On/Off
J Fusible
Alimentation 230 V
Entrée sérielle
K Entrée thermostat supplémentaire
Entrée thermostat canalisation
L Canalisation arrête
M Entrée air comburant
ENTRETOISES
A l'arrête de la machine se trouvent 2 entreprises qui délimitent la distance minimale à respecter par rapport à n'importe quel appui arrrière. Les entreprises doivent être retirees.
Nota bene: orienter le capteur ambient vers le bas ou vers l'extérieur du poèle.


CANALISATION AIR CHAUD
Le tube destiné à la canalisation de l'air chaud doit avoir un diamètre interne de 80 mm, être calorifugé ou du moins protégé contre la dispersion thermique.
\section*{Caracteristiques :}
sortie arriere ou laterale
diametre sortie canalisation : 80 mm
longueur maximale de canalisation conseillée 8m
possibilité de:gérer la canalisation avec un thermostat
possibilité de 3 réglages: OFF, COMFORT, AUTO.
THERMOSTAT SUPPLEMENTaire POUR COMMANDE MOTEUR CANALISATION
Sur les modèles avec moteur pour canalisation, il est possible de thermostatier le moteur. Le raccordement d'un thermostat externe permettra de séparer le moteur pour la canalisation indépendamment du fonctionnement du poèle.
Il suffit alors de configurer la température souhaitation sur le thermostat ; le thermostat commandera le fonctionnement du deuxième moteur :
avec la température à atteindre (contact fermé), le deuxième moteur suivra l'évolution du poèle.
avec la température atteinte (contact ouvert), le moteur s'éteint.
La borne destinée au thermostat de la canalisation est celle qui est munie d'un pontage de série. Voir exemple ci-contre.

POSITIONNEMENT DU POÉLE
Pour un fonctionnement correct du produit, il est recommandé de le positionner à l'aide d'un niveau, de manière à ce qu'il soit parfaitement horizontal.
NOTES POUR LE FONCTIONNEMENT CORRECT
Pour un fonctionnement correct du poèle à pellet, il est nécessaire de respecter les indications suivantes:
Durant le fonctionnement du poèle, mais aussi pendant son utilisation, toutes les portes (réservoir pellet, porte, tiroir à cende), doivent rester fermés. Elles ne peuvent être ouvertes que le temps nécessaire au chargement du combustible et à la maintenance.
Le non-respect de l'une des observations décrites ci-dessus au cours du fonctionnement, entraînera la visualisation sur l'affcheur:
« FERMER RESERVOIR-PORTE »
Cette signalisation indique que 60 secondes sont à disposition pour fermer la porte et le couvercle du réservoir.
Au bout de 60 secondes, le poèle se mettra, au moment de l'allumage, en défaut « AL DEPR » tandis que durant le fonctionnement normal le poèle se mettra en « ATTENTE REFROIDISSEMENT » pour ensuite redémarrer automatiquement quand les conditions seront données (poèle froid, etc.).

FUSIBLE
Si le poèle n'est pas alimenté, il est recommendé de faire vérifier le fusible par un technicien qualifié

Les pellets sont fabriqués en soumettant à une pression très élevé la sciure, c'est-à-dire les déchets de bois pur (sans vernis), produits par les scieries, les menuiseries et autres activités liées à l'usinage et à la transformation du bois.
Ce type de combustible est absolument ecologique puisqu'il n'utilise aucune colle pour qu'il reste compact. En effet, la compacité durable des pellets est garantie par une substance naturelle qui se trouve dans le bois : la lignite.
En plus d'être un combustible ecologique, puisqu'il exploite au maximum les résidus du bois, le pellet presente aussi des avantages techniques.
Alors que le bois possède un pouvoir calorifique de 4,4 kW/kg. (avec 15% d'humidité, donc après environ 18 mois de séchage), celui du pellet est de 5 kW/kg.
La densité du pellet est de 650kg / m^3 et sa teneur en eau représenté 8% de son poids. C'est pourquoit il n'est pas nécessaire de secher le pellet pour obtenir un rendement calorifique suffisant.
Le granulé de bois utilisé devra était certifié de classe A1 selon la norme ISO 17225-2 (ENplus-A1, DIN Plus ou NF 444 de catégorie «NF Granulés Biocombustible Bois Qualité Haute Performance»).
UNI EN 303-5 avec les caractéristiques suivantes: teneur en eau ≤ 12% , teneur en cendres ≤ 0,5% et pouvoir calorifique inférieur >17MJ / kg (en cas de poèles).
Pour ses produits, le fabricant conseille toujours d'utiliser un granulé de 6 mm de diamètre.
STOCKAGE DU GRANULE
Pour garantir une combustion sans problèmes il faut que le granulé soit conservé dans un lieu non humide.
Ouvrir le couvercle du réservoir et charger le granulé à l'aide d'une écope.


L'UTILISATION DE PELLETS DE MAUVAISE QUALITE OU COMPOSÉS D'UN AUTRE MATERIALAUX ENDOMMAGE LES FONCTIONS DU GÉNÉRATEUR ET PEUT PROVOQUER L'ANNULATION DE LA GARANTIE ET DONC LA RESPONSABILITÉ DU PRODUCTEUR.
RÉSERVOIR À PELLET
Durant le fonctionnement du poèle, le couvercle du réservoir à pellet doit rester fermé.


IL EST RECOMMANDÉ DE NE PAS POSER DIRECTEMENT LE SAC SUR LE POÉLE POUR REMPLIR LE RÉSEROVIR! TOUJOURS UTILISER UNE ÉCOPE POUR CHARGER LE RÉSEROVIR. NE PAS FROTTER NI POSER DES POIDS SUR LE JOINT DU RÉSEROVIR.MAINTENIR LA SURFACE D'APPUI DU JOINT DU COUVERCLE DU RÉSEROVIR BIEN PROPRE. VÉRIFIÉ RÉGULIERÉMENT L'ÊTAT DU JOINT. EN CAS DE DÉTERIORATION, CONTACTER LE TECHNIÇIEN AGRÉE LE PLUS PROCHE.
TÉLÉCOMMANDE
La télécommande permet de régler les principales fonctions du poèle.


| 1 | Transmetteur | 7 | Sélectionner modalité ventilation |
| 2 | Écran | 8 | Blocage clavier |
| 3 | On/off poèle (maintenez pendant 3 secondes) | 9 | Degrés celsius / fahrenheit |
| 4 | Réglage puissance | 10 | En appuyant sur la touche une fois il est possible d'activer ou de désactiver le chrono |
| 5 | Réglage du retard de l'extinction. La touche permit de retarder l'extinction et de programmermer le retard. Par exemple, en réglient l'extinction dans une heures, le poèle s'éteindra automatiquement à la fin du temps défini | 11 | Effacer |
| 6 | Set température ambiente | 12 | Logement des piles |
ICONESTÉLÉCOMMANDE
| Modalité ventilation sélectionnée: Clignotant CONFORT Allumé AUTO | Activation chrono LED allumée = actif LED éteinte = désactivement | ||
| OFF TIME 6:00 | Retard extinction configuré | Indique la transmission du signal radio Allumée = communication radio en cours Éteinte = absence de communication radio | |
| Batterie déchargée | Touches bloquées | ||
| P3 | Niveau puissance configuré. Le niveau de puissance est visible pendant 3 secondes, à la place du set température ambiente, après avoir enforcé l'une des touches set puissance (4). | ||
INSERTION DES PILES
Retirer le couvercle arrêté du compartment à piles en le faisant glisser vers le bas. Insérer 2 piles AAA.
Insérer les piles en respectant la polarité correcte (+) et (-).
Refermer le couvercle du compartmente à piles.
SI LA TÉLECOMMANDE EST ÉTEINTE PAR ABSENCE DE BATTERIES, IL EST POSSIBLE DE COMMANDER LE POÉLE PAR LE PANNEAU DE COMMANDES PLACÉ DANS LA PARTIE SUPérieURE DU POÉLE. PENDANT L'OPÉRATION DE REMPLACEMENT, PRÉTER ATTENTION À LA POLARITE, EN SUIVANT LES SYMBOLES IMPRIMÉS SUR LE COMPARTIMENT INTERNE DE LA TÉLECOMMANDE.


Respecter l'environnement!
Les piles usagées contiennent des métaux nocifs pour l'environnement, elles doivent donc être éliminées séparément dans des conteneurs prévus à cet effet.
CONSEILS ET PRECAUTIONS POUR L'UTILISATION DE LA TÉLECOMMANDE
Retirer les piles en cas d'inutilisation prolongée.
Lors de l'utilisation, la diriger vers le récepteur de signal du poèle.
Manipuler la télécommande avec soin. Quand elle n'est pas utilisé, la replacer sur la base fournie de série.
- La télécommande ne doit pas être laissée dans un endroit directement exposé à la lumière du soleil ou pres d'une source de chaleur.
La qualité du signal peut être influencé par d'autres sources IR.


LA TÉLECOMMANDE EST DOTÉE D'UN AFFICHEUR LCD RÉTROÉCLAIRE. LA DUREE DU RÉTROÉCLAIRAGE EST DE 20 SECONDES À PARTIR DE LA DERNÈRE PRESSION SUR UNE TOUCHE. POUR RÉDUIRE LA CONSOMMATION DES PILES, L'AFFICHEUR S'ÉTEINT AU BOUT D'UN CERTAIN TEMPS (MODE ÉCONOMIE D'ENERGIE).
LES FONCTIONS DE LA TÉLÉCOMMANDE SERONT RÉACTIVÉES UNE FOIS LA TÉLÉCOMMANDE RETIRÉE DE SON SOCLE OU SUR SIMPLE PRESSION D'UN BOUTON.
PANNEAU DE COMMANDES

| LÉGENDE ICONÉS | |||
| ! | Indique la présence d'une alarme. Éteinte : indique l'absence d'alarmes Allumée : indique la présence d'une alarme | L+ | Indique l'état de la programmation hebdomadaire Éteinte : désactivée. Allumée : activée. |
| BT | Non utilisée | WI-FI | Non utilisée |
| O | Indique le contact du thermostat externe supplémentaire Contact fermé : le contact du thermostat supplémentaire externe est fermé. Contact ouvert : le contact du thermostat supplémentaire externe est ouvert. (Icône visible uniquement si le SET THERMOSTAT est définiti sur « LOW-TA ») | STBY | Icône fonction STAND-BY Éteinte : désactivée. Allumée : activée. |
| Indique la puissance du poèle. Flamme allumée : puissance stable. Flamme clignotante, la puissance est en train d'augmenter ou de diminuer. Les tirets indiquent la puissance réelle de la machine. | Non utilisée. | ||
| Indique le fonctionnement du ventilateur tangentiel. Éteinte = ventilation inactive. Allumée = ventilation active. Clignotante = ventilation active en mode COMFORT | Indique la fonction EXTINGENCE RETARDEE Allumée = extinction retardée active Éteinte = extinction retardée désactivée | ||

MENUGENÉRAL
1 Revenir en arrêté - quitter
Faire defiler paramètres : suivant (3) ; précédent (2)
4 5 Modifier données configuration : augmentation (4) ; diminution (5)
6 Confirmer - accès au Menu

* RÉSERVÉ AU TECHNICIEN
MISES EN GARDE GENÉRALES
Conseils à suivir durant les premières mises en marche du produit: Au cours des premières heures de fonctionnement, des fumées et des odeurs peuvent être émises; elles sont dues au processus normal de « rodage thermique ».
Au cours de ce processus, d'une durée variable en fonction du produit, il est recommandé de :
Bien aérer la piece
Si presents, retirer les pieces en faïence ou en pierre naturelle de la partie supérieure du produit
Activer le produit à la puissance et température maximales
- Éviter de rester longtemps dans la pierce
Ne pas toucher les surfaces du produit
Le processus se termine au bout de quelques cycles de chauffage/rafraîchissement.
Pour la combustion, ne pas utiliser des éléments ou des substances différentes de celles indiquées dans le manuel.
Avant de procéder à l'allumage du produit, il faut effectuer les contrôles suivants:
S'il est prévu de brancher le produit à un circuit hydraulique, ce dernier doit être complét et en état de marche, et respecter les indications figurant dans le manuel du produit et les normes en v晁eur en la matière.
Le réservoir à pellet doit être complètement rempli
La chambre de combustion et le brasier doivent être propres
- Vérifier la fermeture hermétique de la porte du foyer, du tiroir à cendres et du réservoir à pellet (si présente en version hermétique); ces derniers doivent être fermés et sans aucun corps étranger au niveau des éléments et des joints d'étanchéité.
Vérifier que le cordon d'alimentation est correctement branché
L'interrupteur bipolaire (si的前提) doit'être mis sur « 1 »

VÉRIFIER QUE LE FOND DU BRASIER SOIT SANS RÉSIDUS NI INCRUSTATIONS. LES TROUS PRÉSENTS SUR LE FOND DOIVENT ÉTRE COMPLÉTEMENT LIBRES, POUR GARANTIR UNE COMBUSTION CORRECTE. IL EST POSSIBLE D'UTILISER LA FONCTION « EASY SETUP » POUR ADAPTER LA COMBUSTION AUX EXIGENCES DÉCRITES.

CONFIGURATIONS POUR LE PREMIER ALLUMAGE
Une fois branché le cable d'alimentation dans la partie arrêté du poèle, mettre l'interrupteur, toujours placé à l'arrête, dans la position (I).
L'interrupteur placé à l'arrière du poèle sert à donner la tension à la carte du poèle.
Le poèle reste étant et le panneau affiche une première page-écran avec la mention OFF.
DATE-HEURE
Ce menu permet de régler l'heure et la date.
PROCEDURE DE COMMANDE
Appuyer sur la touche 6.
Appuyer sur la touche 3 jusqu'à REGLAGES et confirmer à l'aide de la touche 6.
Confirmer DATE-HEURE en appuyant sur la touche 6 et utiliser les touches 4 et 5 pour l'attribution du jour.
Continuer en appuyant sur la touche 6.
Pour le réglage du jour, de l'heure, des minutes, de la date, du mois, de l'année, utiliser la touche 4 ou 5 pour régler et la touche 6 pour avancer.
Appuyer sur la touche 6 pour confirmer et la touche 1 pour returner aux menus precedents jusqu'à l'etat initial.
LANGUE
Ce menu permet de sélectionner la langue préféérée.
Les langues disponibles sont :
Italien - Anglais - Allemand - Frangais - Espagnol - Portugais - Danois - Estonien - Croatie - Slovène - Hollandais - Polonais.
PROCEDURE DE COMMANDE
Appuyer sur la touche 6.
Appuyer sur la touche 3 jusqu'à REGLAGES et confirmer à l'aide de la touche 6.
Appuyer sur la touche 3 jusqu'à LANGUE et confirmer à l'aide de la touche 6.
Sélectionner la langue à l'aide de la touche 4 ou 5.
Appuyer sur la touche 6 pour confirmer et la touche 1 pour returner aux menus precedents jusqu'à l'etat initial.
DEGREES
Ce menu permet de selectionner l'unité de mesure de la température. La valeur prédéfinie est °C.
PROCEDURE DE COMMANDE
Appuyer sur la touche 6.
Appuyer sur la touche 3 jusqu'à REGLAGES et confirmer à l'aide de la touche 6.
Appuyer sur la touche 3 jusqu'à DEGREES et confirmer à l'aide de la touche 6.
Utiliser les touches 4 -5 pour selectionner Celsius ou Fahrenheit.
Appuyer sur la touche 6 pour confirmer et la touche 1 pour returner aux menus precedents jusqu'à l'état initial.
| SÉPARATEUR SUPérieUR BRASIER | |
| IL EST INTERDIT D'UTILISER L'APPAREIL SANS SEPARATEUR ET/OU PLAQUE FOYÈRE (VOIR FIGURE CI-CONTRE). LEUR RETRAIT COMPROMET LA SECURITÉ DU PRODUIT ET ENTRAINÉ L'ANNULATION IMMÉDIATE DE LA PÉRIODE DE GARANTIE. EN CAS D'USURE OU DE DÉTÉRIORATION, DEMANDER LE REMPLACEMENT DE LA PIECE AU SERVICE D'ASSISTANCE (REPLACEMENT QUI N'EST PAS COUVERT PAR LA GARANTIE DU PRODUIT PUISQU'IL S'AGIT D'UNE PIECE SUJETTE À USURE). | |
| ALLUMAGE RATÉ LE PREMIER ALLUMAGE POURRAIT NE PAS FONCTIONNER ÉTANT DONNÉ QUE LA VIS SANS FIN EST VIDE ET N'ARRIVE PAS TOUJOURS À CHARGER À TEMPS LE BRASIER AVEC LA QUANTITÉ NÉCESSAIRE DE PELLETS POUR LE DEMARRAGE RÉGULIER DE LA FLAMME. SI LE PROBLÈME NE SE PRODUIT QU'APRès QUELQUES MOIS DE FONCTIONNEMENT, VÉRIFIER QUE LES OPÉRATIONS DE NETTOYAGE COURantes, FIGURANT DANS LE MANUEL DU POÉLE, AIENT ÉTÉ CORRECTEMENT RÉALISÉES |
FONCTIONNEMENT ET LOGIQUE
ALLUMAGE
Après la vérification des points susmentionnés, appuyer sur la touche 1 pendant trois secondes pour allumer le poèle. Pour la phase d'allumage, 15 minutes sont à disposition pour vérifier la présence de la flamme. Lorsque la température de contrôle est atteinte, le poèle interrupt la phase d'allumage et passé en DEMARRAGE.
DEMARRAGE
Durant la phase de démarrage, le poèle se stabilise en augmentant progressivement la combustion, pour ensuite activer la ventilation et passer en TRAVAIL
TRAVAIL
Durant la phase de travail, le poèle se met au Set Puisance défini par l'utilisateur, chauffant la piece jusqu'à l'atteinte du Set Thermostat. Voir la rubrique suivante.
SET THERMOSTAT
Le Set thermostat ambient peut être régé à l'aide des boutons 4 et 5, sur LOW-TA - 7^ - 37^ - HOT. Si la valeur est comprise entre 07^ - 37^, le poèle contrôle la température ambiente au moyen d'une sonde intégrée dans la machine. Àpès avoir atteint la température configurée, le poèle réduit automatiquement la puissance pour garantir un comfort optimal et réduire la consommation de pellet : ce processus s'appeille « modulation ».
LOW-TA / HOT
Si le Set Thermostat est « LOW-TA » (set sous le seul des 7^ ), le contrôle de la température est confié au contact thermostat supplémentaire, et la sonde de température intégrée dans la machine est par conséquent ignorée.
Si le contact est fermé (demande), alors le poèle fonctionne toujours à la puissance configurée.
Si le contact est ouvert (satisfait), alors le poèle se met au minimum.
Si la configuration est sur « HOT » (set supérieur à 37^ ) le poèle fonctionne tout le temps et uniquement à la puissance configurée, ignorantant donc le contact externe et la sonde de température.
SETPUISSANCE
Le Set Puissance a 5 niveaux de fonctionnement. La puissance est modifiable à l'aide des touches 2 ou 3.
Puisance 1 = nivea minimal - Puisance 5 = nivea maximal.
La modification est sauvégardée après avoir quitté avec la touche 1.
SOUFFLAGE AUTO
Durant la phase de travail et à intervalles réguliers, le poèle effectue un nettoyage du brasier appelé « SOUFFLAGE AUTO »
L'activation de cette fonction est visible sur l'afficheur avec le message correspondant. Durant le « SOUFFLAGE AUTO », le chargement du pellet est ralenti et le moteur des fumées monté.
A la fin de la phase de nettoyage, le poèle se remet en mode travail avec des conditions de fonctionnement normales.
ARRÉT
Appuyer sur la touche 1 pendant trois secondes.
Après avoir réalisé cette opération, l'appareil entre automatiquement en phase d'arrêt et bloque le chargement du pellet.
Le moteur d'aspiration des fumées et le moteur de la ventilation de l'air chaud resteront allumés tant que la température du poèle ne descend pas en-de-à du seuil de sécurité.
RALLUMAGE
Le rallumage du poèle est possible uniquement si la tempéature des fumées est inférieure à un seuil prédéfini et si un temps minimum de sécurité s'est écoué.

N'UTILISER AUCUN LIQUIDE INFLAMMABLE POUR L'ALLUMAGE!
AU COURS DU REMPLISSAGE, NE PAS PLACER LE SAC DE PELLET CONTRE LE POÉLE BOUILLANT!
EN CAS DE PROBLEMES D'ALLUMAGE REPÉTÉS, CONTACTER UN TECHNICIEN AUTORISÉ.
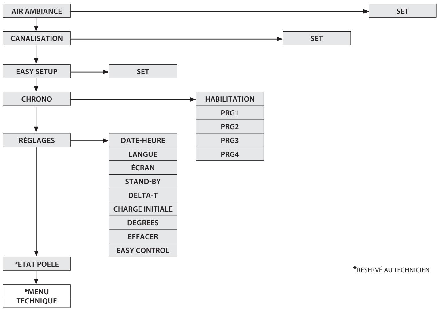
AIR AMBIANCE
Ce menu permet de définir la vitesse du moteur de ventilation frontale. Modes : (COMFORT, AUTO).
En selectionnant le mode COMFORT, la vitesse de la ventilation frontale est réduite par rapport au mode AUTO.
PROCEDURE DE COMMANDE
Appuyer sur la touche 6.
Confirmer AIR AMBIANCE en appuyant sur la touche 6.
Utiliser les touches 4-5 pour selectionner le mode souhaite.
Appuyer sur la touche 6 pour confirmer et la touche 1 pour returner aux menus precedents jusqu'à l'état initial.
CANALISATION
Ce menu permet de définir la vitesse du moteur de canalisation. Modes : (OFF, COMFORT, AUTO).
En selectionnant le mode COMFORT, la vitesse de la ventilation frontale diminue. En selectionnant le mode OFF, la ventilation s'est int si la température des fumées est comprise dans certaines limites.
PROCEDURE DE COMMANDE
Appuyer sur la touche 6.
Appuyer sur la touche 3 jusqu'à CANALISATION et confirmer avec la touche 6.
Utiliser les touches 4-5 pour selectionner le mode souhaite.
Appuyer sur la touche 6 pour confirmer et la touche 1 pour returner aux menus precedents jusqu'à l'état initial.
EASY SETUP
Le poids volumétrique du pellet est le rapport entre le poids et le volume du pellet. Ce rapport peut changer tout en conservant la qualité du pellet. La fonction EASY SETUP permet de varier le réglage du poids volumétrique en augmentant ou diminuant les valeurs prédéfinies. Dans le programme du poèle, les valeurs disponibles sont de « -3 » à « +3 »; tous les poèles sont régés au moment de la production avec la valeur optimale de 0.
En cas de dépôt excessif sur le brasier, entrer dans le programme EASY SETUP et réduire la valeur à « - 1 »; attendre le jour suivant et, en l'absence d'amélioration, réduire ultérieurement jusqu'à « - 3 »
En cas de besoin d'augmenter le réglage du poids volumétrique du pellet, passer de la valeur par défaut « 0 » à « +1, +2, +3 » en fonction du besoin.
| DEPOT EXCESSIF DE PELLETS DANS LE BRASIER | FONCTIONNEMENT NORMAL | PEU DE DÉPÔT DE PELLETS DANS LE BRASIER | ||||
| -3 | -2 | -1 | 0 | +1 | +2 | +3 |
| TROISIÈME PLAGE DE DIMINUTION SI LES DEUX PREMIÈRES SONT INSUFFISANTES | DEUXIÈME PLAGE DE DIMINUTION SI LA PREMIÈRE EST INSUFFISANTE | PREMIÈRE PLAGE DE DIMINUTION (TESTER 1 JOUR) | VALEUR OPTIMALE PAR DÉFAUT | PREMIÈRE PLAGE D'AUG-MENTATION | DEUXIÈME PLAGE D'AUG-MENTATION SI LA PREMIÈRE EST INSUFFI-SANTE | TROISIÈME PLAGE D'AUG-MENTATION SI LES DEUX PREMIÈRES SONT INSUFFISANTES |
PROCEDURE DE COMMANDE
Appuyer sur la touche 6.
Appuyer sur la touche 3 jusqu'à EASY SETUP et confirmer à l'aide de la touche 6.
Utiliser les touches 4-5 pour selectionner la plage.
Appuyer sur la touche 6 pour confirmer et la touche 1 pour returner aux menus precedents jusqu'à l'état initial.
N.B.: SI CES RÉGLAGES NE RÉSOLVENT PAS LES DÉPÔTS DE PELLET PRÉSENTS DANS LE BRASIER, CONTACTER LE CENTRE D'ASSISTANCE LE PLUS PROCHE.
CHRONO

Cette fonction permet de programmer l'allumage et l'arrêt du poële automatiquement.
Le CHRONO est par défaut désactivé.
Le chrono permet de programme 4 créèaux horaires par jour, à utiliser pour tous les jours de la semaine.
Dans chaque créneau horsaire, il est possible de configurer l'heure d'allumage et d'arrêt, les jours d'utilisation du créneau horsaireprogramme, la température souhaitée et la puissance. Le réglage du jour et de l'heure actuelle est fondamental pour le fonctionnement correct du chrono.
Recommendations
Avant d'utiliser la fonction chrono, il est nécessaire de définir le jour et l'heure actuelle; vérifier par conséquent d'avoir suivi les points écuminés dans le sous-chapitre « DATE-HEURE ». Pour que la fonction chrono fonctionne correctement, il faut, en plus de la programmeder, l'activer. Les 4 créèaux horaires peuvent être superposés par l'intémediaire des heures d'allumage et d'extinction. Cela permet d'obtenir une association d'horaires pendant lesquels il est possible de définir plusieurs températures et puissances sans influencer l'état de travail du poèle.
N.B : en cas de presence de créèaux superposés, le produit reste allumé jusqu'à l'heure d'extinction la plus tardive.
ACTIVATION / DÉSACTIVATION DU CHRONO
PROCEDURE DE COMMANDE
Appuyer sur la touche 6.
Appuyer sur la touche 3 jusqu'à CHRONO et confirmer à l'aide de la touche 6.
Confirmer HABILITATION à l'aide de la touche 6.
Utiliser les touches 4-5 pour activer (ON) ou désactiver (OFF)
Appuyer sur la touche 6 pour confirmer et la touche 1 pour returner aux menus precedents jusqu'à l'état initial.


SI LE CHRONO HEBDOMADAIRE EST ACTIF SUR LE TABLEAU DE COMMANDE, UN CARRÉ DE L'ICÔNE CORRESPONDANTE EST VISIBLE

EXEMPLE CHRONO HORAIRES/CRÉNEAUX SUPERPOSES

CRÉNEAU HORAIRE

SETPUISSANCE

SET THERMOSTAT
| Créneau hora 1 | start 02:00 stop 23:00 | puissance 3 - SET THERMOSTAT 22°C | |
| Créneau hora 2 | start 08:00 stop 16:30 | puissance 1 - SET THERMOSTAT 18°C | |
| fonctionnement poège | |||
RéGLAGES
DATE-HEURE
LANGUE
DEGREES
VOIR CHAPITRE: CONFIGURATIONS PREMIER ALLUMAGE
ECRAN
Ce menu permet de régler l'intensité lumineuse de l'écran. Les valeurs possibles varient de OFF, 1 à 20. Sur OFF, le rétro-éclairage de l'écran est à l'intensité maximal et s'est un retard de 60 secondes.
Le rétro-éclairage se rallume en appuyant sur une touche ou si le poèle est en défaut.
PROCEDURE DE COMMANDE
Appuyer sur la touche 6.
Appuyer sur la touche 3 jusqu'à REGLAGES et confirmer à l'aide de la touche 6.
Continuer en appuyant sur la touche 3 jusqu'à ECRAN et confirmer à l'aide de la touche 6.
Utiliser les touches 4-5 pour selectionner l'intensité souhaïée.
Appuyer sur la touche 6 pour confirmer et la touche 1 pour returner aux menus precedents jusqu'à l'etat initial.
STAND-BY
La fonction STAND-BY, si activée, est utilisé pour programmer une extinction de la machine commandée par le thermostat supplémentaire
PROCEDURE DE COMMANDE
Appuyer sur la touche 6.
Appuyer sur la touche 3 jusqu'à REGLAGES et confirmer à l'aide de la touche 6.
Continuer en appuyant sur la touche 3 jusqu'à l'affichage de STAND-BY et confirmer à l'aide de la touche 6.
Utiliser les touches 4-5 pour activer (ON) / désactiver (OFF).
Appuyer sur la touche 6 pour confirmer et la touche 1 pour returner aux menus precedents jusqu'à l'etat initial.
FONCTION STAND BY RÉGLEE SUR ON
Si la fonction STAND BY est activée (ON), et que la température ambiente dépasse la valeur du SET THERMOSTAT + DELTA T OFF, le poèle se met alors en mode arrêt après un retard prédéfini par défaut, et affiche STAND BY.
Quand la température ambiente est inférieure au SET THERMOSTAT - DELTA-T ON et après un évientuel temps de refroidissement, le poèle se rallume.
FONCTION STAND BY RÉGLEÉ SUR OFF (RéGLAGE PAR DÉFAUT)
Si la fonction STAND BY n'est pas activée (OFF) et que le poèle dépasse la température ambiente définie, il se met au minimum, module et affiche MODUL.. Quand la température ambiente est inférieure au SET THERMOSTAT le poèle se remet à fonctionner à la puissance configurée et affiche TRAVAIL.
Si la fonction STAND BY n'est pas activée (OFF) et que le poèle dépasse la température ambiente définie sur le thermostat supplémentaire (contact ouvert), il se met au minimum et affiche MODUL.. Quand la température ambiente est inférieure au set défini sur le thermostat supplémentaire (contact fermé), le poèle reconnce à fonctionner à la puissance définie et affiche TRAVAIL.
FONCTION STAND BY RÉGLEE SUR ON
Quand la fonction STAND BY est activée (ON), quand la température ambiente définie sur le thermostat supplémentaire (contact ouvert) est atteinte, il se mettra en condition d'arrêt après un retard par défaut, et affichera STAND BY.
Quand la température ambiente sera inférieure au set défini sur le thermostat supplémentaire (contact fermé) et après un évientuel temps de refroidissement, le poèle se rallumera.

POUR UN FONCTIONNEMENT CORRECT REGLER SET THERMOSTAT SUR LOW-TA. > VOIR CHAPITRE: RÉGLAGES THERMOSTAT SUPPLEMENTaire
THERMOSTAT SUPPLEMENTaire
N.B.: L'INSTALLATION DOIT ÉTRE EFFECTUÉ PAR UN TECHNIÇIEN AUTORISÉ
Il existe la possibilité de contröler par thermostat un local adjacent à la chambre où a été place le poèle : il suffit de connecter un thermostat en suivant la procédure décrite au point suivant (il est conseilé de positionner le thermostat mécanique en option à une hauteur du sol d'environ 1,50 m). Le fonctionnement du poèle avec le thermostat externe branché sur la borne TA peut être différent en fonction de l'activation ou de la désactivation de la fonction STAND-BY.
INSTALLATION DU THERMOSTAT SUPPLEMENTaire
Éteindre l'appareil au moyen de l'interrupteur général situé sur l'arrière du poèle.
Enlever la fiche de la prise de courant correspondante.
Brancher les deux câbles du thermostat (contact nu - pas 230 V!) sur la borne (TA) située au dos de la machine.

POUR UN FONCTIONNEMENT CORRECT, RÉGLER SET THERMOSTAT AMBIANT SUR LOW-TA

DELTA T
Cette fonction permet le réglage des seuils d'hystérisis pour l'allumage (DELTA T ON) et l'arrêt (DELTA T OFF), utilisés pour générer l'intervalle de réglage s'il n'est pas géré par un thermostat externe.
Les valeurs possibles pour le DELTA-T varient de: 0.5 - 5^
PROCEDURE DE COMMANDE
Appuyer sur la touche 6.
Appuyer sur la touche 3 jusqu'à REGLAGES et confirmer avec la touche 6.
Appuyer sur la touche 3 jusqu'à DELTA-T et confirmer avec la touche 6.
Utiliser les touches 4-5 pour selectionner la valeur souhaitee.
Appuyer sur la touche 6 pour confirmer et la touche 1 pour returner aux menus precedents jusqu'à l'état initial.
CHARGE INITIALE
Cet f t i vide. Avc le poel froid et sur OFF , s'assurer d'avoir introduit le pellet a l'intérieur du réservoir et activer la fonction CHARGE INITIALE et confirmer avec OK.
Pour interrompre le chargement en continu, il suffit d'appuyer sur la touche 1 pendant 3 s.
PROCEDURE DE COMMANDE
Appuyer sur la touche 6.
appuyer sur la touche 3 jusqu'à REGLAGES et confirmer à l'aide de la touche 6.
Continuer en appuyant sur la touche 3 jusqu'à CHARGE INITIALE et confirmer à l'aide de la touche 6.
Utiliser les touches 4-5 pour selectionner activer « ON »/déactiver « OFF »
Appuyer plusieurs fois sur la touche 1 pour confirmer et quitter le menu.
EFFACER
Permet de rétabir toutes les valeurs modifiables par l'utilisateur aux valeurs d'usine.
PROCEDURE DE COMMANDE
Appuyer sur la touche 6.
Appuyer sur la touche 3 jusqu'à REGLAGES et confirmer avec la touche 6.
Appuyer sur la touche 3 jusqu'à l'affichage de EFFACER et confirmer avec la touche 6.
Utiliser les touches 4-5 pour selectionner activer « ON »/désactiver « OFF »
Appuyer plusieurs fois sur la touche 1 pour confirmer et quitter le menu.
EASY CONTROL
La fonction permet deCHOISIR parmi deux valeurs :
OFF (désacté - par défaut)
ON (acté)
L'activation (EASY CONTROL = ON) est conseillée en cas de formation excessive de résidus de combustion et en cas de phénomènes de condensation dans le conduit de fumée durant le fonctionnement à des puissances réduites (voir chapitre CONDUIT DE FUMÉE).
Attention! L'activation de la fonction EASY CONTROL est conseillée sous la supervision d'un technicien qualifié.
PROCEDURE DE COMMANDE
Appuyer sur la touche 6.
Appuyer sur la touche 3 jusqu'à REGLAGES et confirmer avec la touche 6.
Continuer en appuyant sur la touche 3 jusqu'à EASY CONTROL et confirmer avec la touche 6.
Utiliser les touches 4-5 pour selectionner activer « ON »/désactiver « OFF »
Appuyer plusieurs fois sur la touche 1 pour confirmer et quitter le menu.
FONCTIONS SUPPLEMENTAIRES
EXTINCTION RETARDEE
Il est possible de retarder l'extinction de l'appareil en programmant un retard. Par exemple, s'il est 20h00 et l'extinction retardée est régée sur 1h, le poèle s'éteint alors automatiquement à 21h00.
En appuyant longuement sur les touches 2 et 4, il est possible d'acceder à la page-écran « EXTINCTION RETARDEE » (ce réglage est disponible uniquement si la machine est en mode DÉMARRAGE ou TRAVAIL).
Les touches 4-5 permettent d'augmenter/ réduire le nombre d'heures après lesquelles le poèle se met en mode nettoyage final tout seul.
Les heures possibles varient de OFF, 1 à 9.
La touche P6 permet de confirmer et de revenir à la page d'accueil.
Si la fonction est active, le symbole du chrono s'affiche et clignote. Le temps de travail restant est indiqued à 1h de l'extinction configurée en affichant toutes les minutes la page avec le titre « EXTINCTION RETARDEE » et la valeur « HEURES xx:xx »
CLAVIER BLOQUE
La fonction permet de bloquer les touches de l'écran ( comme sur les téléphones mobiles).
Avec la fonction activée, chaque pression sur une touche entraine l'apparition de « CLAVIER BLOQUÉ »
Pour bloquer le clavier, appuyer sur les touches 1 et 5 simultanément jusqu'à l'affichage de : « CLAVIER BLOQUÉ »
Pour débloquer le clavier, appuyer simultanément sur les touches 1 et 5 jusqu'à l'affchage de : « CLAVIER LIBRE »
POUR CONNAITRE LE CENTRE D'ASSISTANCE LE PLUS PROCHE, CONTACTER LE REVENTEUR OU CONSULTER LE SITE : WWW.LANORDICA-EXTRAFLAME.COM
NETTOYAGE ET ENTRETIEN
TOUJOURS SUIVRE LES INDICATIONS AVEC LE MAXIMUM DE SECURITE!
S'assurer que la fiche du cordon d'alimentation soit enlevée car le générateur pourrait avoir ete programmé pour s'allumer.
Que le générateur est complètement froid.
Les cendres sont complètement froides.
Durant les opérations de nettoyage du produit garantir un renouvellement efficace de l'air de la pierce.
Un nettoyage insuffisant compromet le bon fonctionnement et la sécurité!
ENTRETIEN
Pour un fonctionnement correct, le générateur doit etre soumis a un entretien courant effectue par un technicien autorise, au moins une fois par an.
Les opérations périodiques de contrôle et les entretiens doivent toujours être réalisés par des techniciens spécialisés etabilités qui agissant conformément aux normes en vigueur et aux indications générées dans ce mode d'emploi et d'entretien.

FAIRE NETTOYER CHAQUE ANNÉE LE CIRCUIT D'ÉVACUATION DES FUMÉES, LES CONDUITS DE FUMÉE, Y COMPRIS LES RACCORDS EN « T», ET LES CACHES D'INSPECTION - LES COUDES ET LES SECTIONS HORIZONTALES SI PRÉSENTES! LA FRÉQUENCY DE NETTOYAGE DU GÉNÉRATEUR EST INDICATIVE! ELLE DéPEND DE LA QUALITE DU PELLET UTILISÉ ET DE LA FRÉQUENCY D'UTILISATION.
IL EST POSSIBLE QUE CES OPÉRATIONS DOIVENT ÉTRE RÉALISÉS PLUS FREQUÉMMENT
NETTOYAGE PÉRIODIQUE INCOMBANT À L'UTILISATEUR
Les opérations de nettoyage périodique, comme l'indique ce mode d'emploi et d'entretien, doivent être réalisées avec le plus grand soin, après avoir lu les indications, les procédures et les fréquences décrites à l'intérieur.
NETTOYAGE DES SURFACES ET DU REVÊTEMENT
Ne jamais utiliser de nettoyants abrasifs ou chimiquement agressifs pour le nettoyage !
Le nettoyage des surfaces doit se faire avec le générateur et le revêtement complètement froids. Pour l'entretien des surfaces et des parties métalliques, il suffit d'utiliser un chiffon humidifié avec de l'eau ou avec de l'eau et du savon neutre.
Le non-respect des indications peut entrainer l'endommagement des surfaces du générateur et estre la cause de I'annulation de la garantie.
NETTOYAGE DU VERRE VITROCÉRAMIQUE
Ne jamais utiliser de nettoyants abrasifs ou chimiquement agressifs pour le nettoyage !
Le nettoyage du verre vitrocéramique doit se faire lorsqu'il est complètement froid.
Pour nettoyer le verre vitrocéramique, il suffit d'utiliser un pinceau sec et du papier (journal) humidifié et passé dans la cendre. Si le verre est très sale, utiliser exclusivement un nettoyant spécifique pour verre vitrocéramique. Pulvériser une petite quantité sur un chiffon et l'utiliser sur le verre vitrocéramique. Ne pas pulvériser le nettoyant ou autre liquide directement sur la vitre ou sur les joints!
Le non-respect des indications peut entrainer l'endommagement des surfaces du verre vitrocéramique et être la cause de l'annulation de la garantie.
NETTOYAGE DU RÉSERVOIR À PELLET
Quand le réserve se vide complètement, débrancher le cordon d'alimentation du générateur et, avant de procéder à son replissage, enlever les résidus (poussière, copeaux, etc.) du réserve.
POIGNÉE AMOVIBLE
La poignée permet d'ouvrir et de fermer la porte (chambre de combustion) pour les opérations de nettoyage.
L'intérieur du couvercle du réservoir a un « cran » spécial pour son logement lorsqu'elle n'est pas utilisé.
Toujours utiliser les gants de protection fournis.



BRASIER ET CHAMBRE DE COMBUSTION
Enlever complètement le convoyeur de cendres (1), et vider les résidus de cendres prênts dans le brasier situé en dessous.
Demonter le brasier (2) et vider les résidus de cende.
Aspirer la cende de la chambre de combustion et du conduit porte-bougie (A).
Libérer tous les trouss du brasier avec le tisonnier fourni.
Remetre le brasier dans son logement et le pousser vers la paroi du foyer (C).
Remetre en place le convoyeur de cendres en s'assurant qu'il est correctement posé sur le brasier, et non pas sur une autre surface de la chambre de combustion.
Maintenir le brasier propre en utilisant le tisonnier fourni et en éliminant tous les dépôts.
REMARQUE: Utiliser un aspirateur à cendres ajustat avec un récipient spécial de séparation des cendres aspirées.

COMPARTIMENTÀ CENDRE EXTRACTIBLE 1 :
Retirer le compartment à cendre et le vider dans un contenant dédié.
Nettoyer et remetre le compartmenten place.
COMPARTIMENTÀ CENDRE AMOVIBLE 2:
Retirer le compartment à cendre et le vider dans un contenant dédié.
Nettoyer et remetre le compartmenten place.

ÉCHANGEUR THERMIQUE - PARTIE SUPÉRIEURE
Enlever le deflecteur et eliminer la centre déposée dans la partie supérieure de l'échangeur thermique, avec le goupillon fourni. Faire attention à la centre presente sur le deflecteur.











LES JOINTS DU RÉSERVOIR À PELLET, DU BRASIER, DE LA PORTE DU FOYER GARANTISSENT LE FONCTIONNEMENT CORRECT DU POÉLE.
CESÉLÉMENTS DOIVENT ÉTRERÉGULIEREMENT CONTROLÉS PAR L'UTILISATEUR: EN CAS D'USURE OU DE DOMMAGES, IL FAUDRA LES REMPLACER IMMÉDIATIMENT.
CES OPÉRATIONS DEVRONT ÉTRE RÉALISÉES PAR UN TECHNICIEN AUTORISE.

UN BRASIER PROPRE GARANTIT UN FONCTIONNEMENT CORRECT!
LE FAIT DE MAINTENIR LE BRASIER ET SES ORIFICES TOUJOURS BIEN PROPRES, SANS RÉSIDUS DE COMBUSTION, GARANTIT AU GÉNÉRATEUR UNE BONNE COMBUSTIONAUFILDUTEMPS,ÉTÉVITELESEVENTUELSDYSFUNCTIONNEMENTS QUI POURRAIENT EXIGER L'INTERVENTION DU TECHNIÇIEN.
IL EST POSSIBLE D'UTILISER LA FONCTION DANS LE MENU UTILISATEUR « EASY SETUP » POUR ADAPTER LA COMBUSTION AUX EXIGENCES DÉCRITES.

| PIÉCES/FRÉQUENCY | TOUS LES JOURS | TOUS LES 7 JOURS | TOUS LES 30 JOURS | TOUS LES ANS |
| BRASIER ET CHAMBRE DE COMBUSTION (UTILISATEUR) | X | |||
| ÉCHANGEUR THERMIQUE - PARTIE SUPérieURE (UTILISATEUR) | X | |||
| COMPARTIMENT À CENDRE EXTRACTIBLE 1 (UTILISATEUR) | X | |||
| COMPARTIMENT À CENDRE AMOVIBLE 2 (UTILISATEUR) | X | |||
| ÉCHANGEUR THERMIQUE (TECHNICIEN) | X | |||
| RACCORD EN « T »/ CONDUIT DE FUMEE (TECHNICIEN) | X |
On entend par jour une utilisation moyenne de 8h à la puissance nominale.
La fréquence de nettoyage du compartment à cendres dépend de plusieurs facteurs : type de pellet, puissance du poèle, utilisation du poèle et type d'installation.

SI LE CORDON D'ALIMENTATION EST ENDOMMAGE, IL DOIT ETRE REMPLACÉ PAR LE SERVICE D'ASSISTANCE TECHNIQUE OU DANS TOUS LES CAS PAR UNE PERSONNE POSSEDANT UNE QUALIFICATION ÉQUIVALENTE, DE SORTE À EVITER TOUT RISQUE.
ENTRETIEN COURANT À EFFECTUER PAR LES TECHNICIENS AUTORISÉS
L'entretien courant doit etre effectue au moins une fois par an.
Étant donné que le générateur utilise le pellet comme combustible solide, il requiert une intervention annuelle de maintenance courante, qui doit être effectuee par un Technicien habilite, en utilisant uniquement des pieces de rechange d'origine.
Le non-respect peut compromètre la sécurité de l'appareil et entrainer l'annulation des conditions de garantie.
Le respect de la fréquence de nettoyage réservée à l'utilisateur et décrite dans le mode d'emploi et d'entretien, garantit au générateur une combustion correcte au fil du temps, et d'éviter les événuelles anomalies et/ou dysfonctionnements qui pouraient requérir des interventions du technicien. Les demandes d'intervention d'entretien courant ne sont pas comprises dans la garantie du produit.
JOINTS: COUVERCLE DU RÉSERVOIR À PELLET, PORTE, TIROIR A CENDRES ET BRASIER
Les joints garantissent l'étanchéité du poèle et par conséquent son bon fonctionnement.
Ces éléments doivent être régulierement contrôlés : en cas d'usure ou de dommages, il faudra les replacer immédiatement.
Ces opérations devront être réalisées par un technicien autorisé.
RACCORDEMENTÀLA CHEMINÉE
Tous les ans, ou chaque fois que cela s'avere nécessaire, aspirer et nettoyer le conduit qui mène à la cheminée. En présence de portions horizontales, il faut enlever les résidus avant qu'ils n'obstruent le passage des fumées.
MISE HORS SERVICE (FIN DE SAISON)
À la fin de chaque saisson, avant d'éteindre le poèle, il est conseilé de vider complètement le réservoir à pellets, et d'aspirer les résidus de pellet et de poussière à l'intérieur. Il est par ailleurs conseilé de débrancher le générateur du secteur électrique et, pour plus de sécurité,URTout en presence d'enfants, de retarder le cordon d'alimentation. L'entretien courant doit être effectué au moins une fois par an.

ÉCHANGEURTHERMIQUE


ENTRETIEN ORDINAIRE
LES IMAGES SONT DONNÉES A TITRE D'EXEMPLÉ.

| A | Moteur des fumées (démontage et nettoyage du conduit de fumée et des raccords en « T »), nouveau silicone aux endroits prévus |
| B | Joints, réservoir pellet, inspections, tiroir à cendres et porte (remplacer et appliquer le silicone aux endroits prévus) |
| C | Chambre de combustion et échangeur (nettoyage total) y compris le nettoyage du culot de la bougie |
| D | Réserveur (vidage complet et nettoyage) et vérification du joint. |
| E | Vérification du tuyau d'aspiration de l'air et vérification/nettoyage du pressostat mécanique |
| F | Démontage du ventilateur d'air ambient et élimination de la poussière et des résidus de pellet. |
ENTRETIEN ORDINAIRE
LES IMAGES SONT DONNÉES A TITRE D'EXEMPLÉ.

| A | Moteur des fumées (démontage et nettoyage du conduit de fumée et des raccords en « T »), nouveau silicone aux endroits prévus |
| B | Joints, réservoir pellet, inspections, tiroir à cendres et porte (remplacer et appliquer le silicone aux endroits prévus) |
| C | Chambre de combustion et échangeur (nettoyage total) y compris le nettoyage du culot de la bougie |
| D | Réserveur (vidage complet et nettoyage) et vérification du joint. |
| E | Vérification du tuyau d'aspiration de l'air et vérification/nettoyage du pressostat mécanique |
| F | Démontage du ventilateur d'air ambiant et élimination de la poussière et des résidus de pellet. |
| AFFICHAGES | |
| ECRAN | CAUSE |
| OFF | Générateur étèint |
| START | La phase de start est en cours |
| PRECHARGE PELLET | Le chargement continu du pellet est en cours durant l'allumage |
| ALLUMAGE | La phase dédiée à l'allumage est en cours |
| DÉMARRAGE | La phase de préparation est en cours |
| TRAVAIL | La phase de fonctionnement normal est en cours |
| MODUL | Le générateur fonctionne au minimum |
| NETTOYAGE FINAL | Le nettoyage final est en cours |
| STAND-BY | Générateur étèint à cause du thermostat, en attente de se rallumer. |
| ATTENTE REFROIDISSEMENT | Un nouvel allumage est tenté quand le poèle vient d'être étèint. Quand le générateur effectue un arrêt, il est nécessaire d'attendre l'arrêt total du moteur des fumées puis d'effectuer le nettoyage du brasier. C'est seulement après avoir réalisés ces opérations qu'il sera possible de rallumer le générateur. |
| ATTENTE BLACK OUT | Le générateur est en cours de refroidissement après une coupure de courant. ÀpRES la phase de refroidissement, il se rallumera automatiquement |
| SOUFFLAGE AUTO | Le soufflage automatique est activé |
| FERMER RESERVOIR-PORTE | Cette signalisation indique que 60 secondes sont à disposition pour fermer la porte et le couvercle du réservoir. Au bout des 60 secondes, le poèle déclenchera, durant la phase d'allumage, l'alarme « AL DEPR » alors que durant le fonctionnement normal, le poèle se mettra en « ATTENTE REFROIDISSEMENT » pour redémarrer ensuite automatiquement quand les conditions seront donnéeslles (poèle froid, etc.). Cette signalisation s'affiche également en cas de tirage insuffisant. |
| ALARMES | ||
| ECRAN | EXPLICATION | SOLUTION |
| Indique la présence d'une alarme. | Allumée : indique la présence d'une alarme L'alarme peut être réinitialisée uniquement si le moteur des fumées s'est arrêté et 15 minutes après l'affichage de l'alarme elle-même en appuyant sur la touche 1 pendant 3 secondes. | |
| EXTRACTEUR EN PANNE | Panne moteur des fumées | Contacter le centre d'assistance |
| SONDE FUMÉES | Panne de la sonde fumées. | Contacter le centre d'assistance |
| FUMÉES CHAUDES | Température des fumées elevée | Contrôler le chargement du pellet (voir « Easy setup »), et si le problème persististe, contacter le centre d'assistance. |
| ALLUMAGE RATÉ | Le réservoir à pellet est vide. Réglage inadéquat du chargement pellet. Bulbes thermostatiques déclenchés. | Vérifier la présence ou non de pellets dans le réservoir. Régler l'afflux de pellet (voir « Easy Setup »). Vérifier les procédures décrites dans le chapitre « Allumage ». Vérifier les thermostats à sondes (voir chapitre Réarmements) |
| NO FLAMME | Le réservoir à pellet est vide. Chargement insuffisant de pellet. Le motoréducteur ne charge pas le pellet. Bulbes thermostatiques déclenchés. | Vérifier la présence ou non de pellets dans le réservoir. Régler l'afflux de pellet (voir « Easy Setup »). Vérifier les thermostats à sondes (voir chapitre Réarmements) |
| AL DEPR | La porte n'est pas correctement fermée. Le tiroir à cendres n'est pas correctement fermé. La chambe de combustion est sale. Le conduit d'expulsion des fumées est obstrué/sale | Vérifier la fermeture hermétique de la porte. Vérifier la fermeture hermétique du tiroir à cendres. Vérifier la propredu conduit des fumées et de la chambe de combustion. |
| ALLUMAGE RATE - BLACK OUT | Coupure de courant pendant la phase d'allumage. | Mettre le poèle sur off à l'aide de la touche 1 et repêter les procédures décrites dans le chapitre « Allumage ». Les opérations de réarmement devront être effectuées par un technicien/agréé. |
| ALARME COMMANDE VIS SANS FIN | Fonctionnement anomal chargement pellet. | Contacter le centre d'assistance |
ÉLIMINATION
INFORMATIONS RELATIVES À LA GESTION DES DÉCHETS D'APPAREILS ÉLECTRIQUES ET ÉLECTRONIQUES CONTENANT DES PILES ET DES ACCUMULATEURS

Ce symbole presente sur le produit, sur les piles, sur les accumulateurs, sur l'emballage ou sur la documentation de reférence, indique que le produit et les piles ou les accumulateurs ne doivent pas être collectés, récapérés ou éliminés avec les déchets domestiques au terme de leur vie utile.
Une gestion imprope des déchets d'équipements électriques et électroniques, des piles ou des accumulateurs peut cause la libération de substances dangereuses contenues dans les produits. Pour éviter d'eventuelles atteintes à l'environnement ou à la santé, on invite l'utilisateur à séparer cet apparéil, et / ou les piles ou les accumulateurs, des autres types de déchets et de le confier au service municipal de collecte. On peut demander au distributeur de prélever le déchet d'appareil électrique ou électronique aux conditions et suivant les modalités prévues par les normes nationales de transposition de la Directive 2012/19/UE.
La collecte seleutive et le traitement correct des appareils electriques et electroniques, des piles et des accumulateurs, favorisent la conservation des ressources naturelles, le respect de l'environnement et assurent la protection de la santé.
Pour tout renseignement complémentaire sur les modalités de collecte des déchets d'appareils électriques et électroniques, des piles et des accumulateurs, il faut s'adresser aux Communes ou aux Autorités publiques compétentes pour la délivrance des autorisations.
Extraflame Riscaldamento a Pellet
Le fabricant se réserve le droit de modifier les caractéristiques et les données reportées dans ce manuel à tout moment et sans préavis, dans le but d'améliorer ses produits.
Notice Facile