CMA 20 C - Chaudière ASTON THERMICA - Notice d'utilisation et mode d'emploi gratuit
Retrouvez gratuitement la notice de l'appareil CMA 20 C ASTON THERMICA au format PDF.
| Type d'appareil | Chaudière murale à gaz |
| Alimentation | Gaz naturel ou propane |
| Puissance thermique | Non précisé |
| Type de combustion | À condensation / classique (non précisé) |
| Installation | Murale |
| Fonction | Chauffage et eau chaude sanitaire |
| Contrôle de température | Manuel avec boutons |
| Dimensions | Non précisées |
| Poids | Non précisé |
| Type de gaz | Gaz naturel ou propane |
| Pression maximale | Non précisée |
| Rendement | Non précisé |
| Sécurité | Dispositifs de sécurité intégrés |
| Entretien | Manuel d'installation et entretien fourni |
| Normes | Conforme CE |
FOIRE AUX QUESTIONS - CMA 20 C ASTON THERMICA
Téléchargez la notice de votre Chaudière au format PDF gratuitement ! Retrouvez votre notice CMA 20 C - ASTON THERMICA et reprennez votre appareil électronique en main. Sur cette page sont publiés tous les documents nécessaires à l'utilisation de votre appareil CMA 20 C de la marque ASTON THERMICA.
MODE D'EMPLOI CMA 20 C ASTON THERMICA
Manuel d'installation - entretien

SOMMAIRE
NORMES GENERALES 3
DESCRIPTION 6
COMPOSANTS PRINCIPAUX 7
CHARACTERISTIQUES TECHNIQUES-DIMENSIONS 8
REGLAGE DU GAZ-INJECTEURS 9
RACCORDEMENTS ELECTRIQUES 10
CIRCUIT HYDRAULIQUE 13
INSTALLATION 14
MISE EN MARCHE 17
REGLAGES 18
ARRET 20
FONCTIONNEMENT AVEC DIFFERENTS TYPES DE GAZ 21
ENTRETIEN 22
DEFAULTS DE FONCTIONNEMENT 23
Nous vous felicitons...
... pour vousCHOIX, et nous vous remercions de la preference que vous avez accorded a nos produits.
"ASTON THERMICA" est très active depuis de nombreuses années sur le marché italien et sur les principaux marchés étrangers dans les divers se-teurs du chauffage.
L'Organisation ASTON THERMICA se vante tout particulierement de la rapidite en matière d'assistance, consquence logique d'un service constant assurant conseils et support aux clients et aux utilisateurs en general.
POUR TOUT BESOIN, VEUILLEZ DONC VOUS ADRESSER A NOTRE AGENCE INDIQUEE CICONTRE.
AGENCE
ASTON THERMICA
Ville
Département
Adresse
Telephone
Cachet
NORMES GENERALES
Le present livre est une partie intégrante et essentielle du produit, et il devra être remis à l'installateur.
Lire attentivement les instructions contenues dans ce livre car elles fournissant des indications importantes concernant la surete d'installation, d'utilisation et d'entretien.
Conserver soigneusement ce livre pour toute consultation qui seendra necessaire par la suite. L'installation de la chaudière doit'être effectue dans le respect des normes en vigueur, selon les instructions du constructeur, par du personnel qualifié. Une mauvaise installation peut provoquer des dommages physiques et matériels, qui n'engage pas la responsabilité du constructeur.
- Àpres avoir défait entièrement les emballages, s'assurer du bon état du contenu. En cas de doutes, ne pas utiliser l'appareil et s'adresser au fournisseur. Ne pas laisser les éléments de l'emballage (cage en bois, clous, agrafes, sacs plastique, polystyrene expansé, etc.) à la portée des enfants car ils peuvent représentier des sources de danger.
- Cette caudière sert à rechauffer l'eau à une température inférieure à celle d'ébullition à la pression atmosphérique. Elle doit être branchée à une installation de chauffage compatible avec ses prestations et sa puissance.
- Cet apparéil ne devra être destiné qu'à l'usage pour lequel il est expressément prévu. Tout autre usage est à considérer impropre et par conséquent dangereux. Le constructeur décline toute responsabilité en cas d'eventuels dommages dérivant d'un usage impropre, incorrect ou déraisonnable de l' apparéil.
- Avant d'effectuer toute opération de nettoyage ou d'entretien, débrancher l'appareil du réseau d'alimentation soit par l'interrupteur de l'installation soit par les organes d'arrêt.
- Ne pas obstruer les grilles d'aspiration ou de dissipation de l'air.
- En cas de panne et/ou de mauvais fonctionnement de l'appareil, le désactiver. L'éventuelle réparation des matériels ne devra être effectue que par un centre d'après-vente/agree par le constructeur en utilisant exclusivement des pieces détachéées d'origine.
Le non-respect de ces règles peut promprometre la sécurité de l'appareil. Pour garantir les performances et le bon fonctionnement de l'appareil, il est indispensable de suivre scrupuleusement les indications du constructeur et faire efectuer l'entretien périodique de l'appareil par des professionnels qualifiés.
Si vous decide de ne plus utiliser l'appareil, il faudra neutraliser les pieces susceptibles de provoquer des sources de danger potentielles.
Pour tous les apparèils livrés avec des groupes facultatifs ou avec kits (y compris ceux électriques) il ne faudra utiliser que des accessoires d'origine.
La chaudiere doit etre installee dans un local approprié dans le respect des normes et des prescriptions en vigueur.
La chaudiere doit etre installee dans un local approprié dans le respect des normes et des prescriptions en vigueur.
Avant de brancher la chaudiere, effectuer les operations suivantes: a) bien laver tous les conduits de l'installation pour eliminer les résidus compromettant le fonctionnement de la chaudiere:
b) vérifier si la chaudière est prévue pour fonctionner avec le type de combustible disponible (contrôler sur la plaquette indiquant les caractéristiques de la chaudière);
c) contrôler que la cheminée ait tirage adapté, n'ait pas d'entranglements et qu'il n'y ait un pas d'autres evacuations se faisant à l'intérieur du conduit de fumee, a moins que celui ci ne le prévoit selon les normes en vigueur. Ce n'est qu'après ce contrôle que vous pouvez effectuer le raccordement.
d) contrôler, en cas de raccordements à des conduits de fumée qui existaient déjà, s'ils sont bien propres car les déchets éventuels, en se détachant des parois en cours de fonctionnement, pourraient boucher le passage des fumées, à l'origine de situations extrémement dangereuses pour l'utilisateur.
La première mise en marche doit etre effectuee par le personnel du constructeur.
La transformation en partant d'un gaz d'une famille (gaz naturel gaz liquide) en gaz d'une autre famille, qui peut meme etre effec-tue lorsque la chaudiere a déjà ete installee, doit etre realisée uniquelyment par du personnel qualifie.
Avant de demarrer la chaudiere, verifier:
a) si les données indiquées sur la plaquette signalétique correspondent bien à celle du réseau d'alimentation du gaz, du courant et de l'eau;
b) si le réglage du bruleur est compatible avec la puissance de la chaudière;
c) si les conduits partant de la chaudière sont revetu des gains thermoisolantes adaptees;
d) le bon fonctionnement du conduit de fumée;
e) si I'afflux d'air de comburant et I'évacuation des fumées se font correctement d'après les normes en vigueur;
f) si I'airation et I'entretien courant sont assures lorsque la chaudiere est placee entre des meubles.
- Contrôler la pression de l'eau de l'installation sur l'hydromètre; lorsque l'installation est froide, l'instrument doit indiquer une valeur comprise dans les limites établies par le constructeur; en cas de baisses de pression, s'adresser à du personnel qualifié.
- Àpres chaque réouverture du robinet du gaz, attende quelques minutes avant de réallumer la chaudière.
-
Ne pas toucher les pieces de la chaudière qui se surchauffent en cours de fonctionnement ainsi que par la suite (pendant un certain temps). La présence d'enfants ou de personnes in expertes dans le voisinage de la chaudière est par conséquent interdite.
-
Ne pas faire giclér d'eau ou d'autre liquides sur la chaudière.
- Ne poser aucun objet sur la chaudière.
- Interdire l'utilisation de la chaudière aux enfants ou aux personnes in expertes.
Avant d'effectuer toute intervention prévoyant le démontage du brû leur ou l'ouverture des accès d'observation, couper le courant électrique et fermer les robinets du gaz.
En presence de travaux a proximate du conduit de fumee, eteindre la chaudiere et lorsque les travaux sont termines, faire vérifier laonne evacuation des fumees par du personnel qualifie. - Ne pas nettoyer la chaudiere avec des produits inflammables.
- Ne pasmettre de recipients contenant des produits inflammables danslelocalou se trouve lachaudiere.
S'il y a des risques de gel, prendre les mesures qui s'imposent, qui toutes ne concernent pas le constructeur de la chaudiere.
La sécurité electrique de l'appareil n'est obtenue que par son racordement à une installation de mise à la terre efficace, réalisée selon les normes en vigueur.
La vérification de cette condition fondamentale doit être effectuee par des personnes qualifiées, le constructeur n'Etant pas responsable des dommages causés par la non-réalisation d'une bonne mise a la terre de I'installation.
Faire contrôler par des personnes qualifiées si l'installation électrique est bien adaptée à la puissance que l'apparéil exige.
Pour l'alimentation de la chaudiere, l'utilisation d'adaptateurs a prises multiples ou de rallonges n'est pas admise; il faut prévoir l'utilisation d'un interrupteur conforme aux normes de sécurité en vigueur.
L'utilisation d'appareils utilisant l'énergie électrique comporte le respect de régles fondamentales telles que:
a) ne pas toucher l'appareil lorsque des parties du corps sont mouillées ou si vous étés pieds nus;
b) ne pas tirer sur les cables electriques;
c) ne pas permettre que des enfants ou des personnes inexperts utilisent l'appareil.
Le cable d'alimentation ne doit pas etre remplace par l'utiliser mais par une personne qualifiee.
S'assurer si les écoulements de sécurité de la chaudière ont été reliés à un dispositif d'évacuation. Dans le cas contraire, l'intervention des soupapes de sureté provoquerait l'inondation des locaux, dont le constructeur ne saurait être responsable.
S'assurer que les conduits de l'installation ne soient pas utilisés comme prises de terre pour d'autres installations; non seulement ils ne sont pas appropriés à cet usage mais ils pouraient provoquer en peu de temps de graves dégats aux apparèils qui y sont reliés (chaud., ballon, etc.).
Controller:
a) l'etanchéité interne et externe de l'installation d'amnée du gaz;
b) si le débit de gaz correspond bien à la puissance de la chaudière;
c) si le type de gaz est celui pour lequel la chaudière a eté pré-vue;
d) si la pression d'alimentation du gaz est comprise entre les valeurs indiquées par la plaquette signalétique de la chaudière;
e) si I'installation d'amene du gaz est bien dimensionnee et doete de tous les dispositifs de securite et de controle prescrits par les lois en vigueur.
- Si vous sentez une odeur de gaz, ne pas actionner les interrupteurs électriques. Ouvrir les portes et les fenêtres. Fermer les robinets du gaz.
DESCRIPTION
La chaudière mod. CMA 20C-U/F a été spécialement concue et fabriquée pour offrir dans un seul appareil les dimensions compactes d'une chaudière murale et la grande fourniture d'eau chaude sanitaire d'un gallon instantané avec échangeur en cuivre. Ce nouveau modele peut donc résoudre les problèmes d'installation même dans des espaces réduits.
Les nombreux avantages offerts sont ci-dessous indiqués:
possibilité d'adaptation à tout type de puissance demandée par l'installation grâce au dispositif de regulation de la flamme. Dimensions comptactes, installation murale, absence de bruit et consommation réduite.
Bas entretien grace a une conception mecanique moderne.
Fonctionnement complètement automatique avec la seule exception de l'établissement du programme éte-hiver.
CMA 20C-U/F
L'allumage est du type manuel piezo et le contrôle de la flamme se fait par thermocouple.
La combustion et I'evacuation des fumées sont de type atmophérisque.
Cette chaudière est dotée du dispositif FLUE CONTROL qui arrête la combustion en cas de tirage défectueux sur la cheminée.
CMA 20C TOP-U/F
Cette version est dotée d'une boite de commandelectronique pour l'allumage automatique et le contrôle de la flamme par electrode d'ionisation.
Elle est équipé d'horloge de programmation et de dispositif FLUE CONTROL.
COMPOSANTS PRINCIPAUX
CMA 20C-U/F - CMA 20C TOP-U/F


LEGENDE
1) Robinet d'alimentation
2) Thermohydrometre
3) Sellecteur de fonctionnement eté-hiver eteint
4) Bouton-poussoir d'allumage et d'extinction du gaz
5) Allumage piezo-électrique
6] Pilote
7) Regulateur pilote
8) Thermostat du chauffage
9) Bruleur
10 Dispositif de modulation de la flamme
11] Lampe-temoin de blocage et bouton de rearmement (CMA 20C TOP-U/F)
12] Deblocage circulatour
13] Horologede programmation (CMA 20CTOP-U/F) (option)
14) Thermostat sanitaire
15) Valve de purgege d'air manuelle
16) Potentiométre de chauffage
17 Pont B/P - GAZ NATUREL
DIMENSIONS mm.


CHARACTERISTIQUES TECHNIQUES
| Modèle | Puisance thermique | Puisance thermique minimum | Raccords | Pression de service bar | Production d'E.C.S. | Vase d'expan. | Poids | ||||||||||||||
| Foyer | Unle | Foyer | Unle | Installation | Goz | Services | Circ. chaudiage bar | Circ. eau sanit. bar | Debit continu à 30° | Debit mini | h | ||||||||||
| Départ | Retour | Entree | Sortie | ||||||||||||||||||
| kW | kcal/h | kW | kcal/h | kW | kcal/h | kW | kcal/h | O | O | O | O | O | maxi | min. | maxi | h/min | h/min | h | kg | ||
| CMA 20C-U/F | 25,3 | 21.758 | 23,3 | 20.104 | 13,5 | 11.610 | 12,06 | 10.379 | 3/4" | 3/4" | 3/4" | 1/2" | 1/2" | 3 | 0,4 | 6 | 11,16 | 2,5 | 6 | 40 | |
| CMA 20C TOP-U/F | 25,3 | 21.758 | 23,3 | 20.104 | 13,5 | 11.610 | 12,06 | 10.379 | 3/4" | 3/4" | 3/4" | 1/2" | 1/2" | 3 | 0,4 | 6 | 11,16 | 2,5 | 6 | 40 | |
Chaudiere version: B11 BS
Categorie II 2 E +3+
Pression nominale du gaz:
Température maxi de l'eau 90°C
Gaz naturel 20 mbar - B 28/30 mbar - P 32 mbar
CHARACTERISTIQUES DU CIRCULATEUR
Débit/hauteur disponible sur l'installation


REGLAGE GAZ - INJECTEURS
Les groupes thermiques quittent l'usine regles et prédisposés pour fonctionner avec du GAZ NATUREL et du GAZ LIQUIDE.
Pour les réglages à effectuer, voir le tableau ci-dessous:
| Type de gaz | Pression aux injecteurs mbar | Débit | Injecteurs brûleur | P.C.I. | Injecteur pilote | |
| min. | max. | m3/h | Ø mm | kcal/h | Ø mm | |
| GAZ NATUREL (G20-20 mbars) | 3,6 | 11,6 | 2,54 | 1,2 | 8.550 | 0,27x2 |
| GAZ LIQUIDE B (G30-28/30 mbars) | 7,5 | 25,8 | 0,74 | 0,75 | 29.330 | 0,22 |
| GAZ LIQUIDE P (G31-37 mbars) | 10,3 | 33,2 | 0,97 | 0,75 | 22.360 | 0,22 |
COURBES DE PRESSION AU BRULEUR - PUISSANCE FOURNIE


■ Pression minimum (mbars)
- Réglage allumoge lent
3.4 mbars - GAZ NATUREL
6,6 mbars - GAZ LIQUIDE


A Raccord compensa- teur
B Tube de raccordement
Pour effectuer le réglage de la soupape gaz, agir de la façon suivante:
a) Couper le tube (B) du raccord (A);
b) Effecteur le réglage;
c) Raccorder de nouveau le tube (B) au raccord (A).
CONNEXIONS ELECTRIQUES SCHEMAS
Il faut amener la ligne electrique d'alimentation, monophasé 230V - 50Hz en fonction des modetes et des besoins, on peut en plus raccorder le thermostat d'ambiance et la pompe de l'in-. stallation. Pour le raccordement a la ligne, on a prevu un cable a 3 fils, precable sur la fiche de connexions qui sort sur le retro de la chaudiere. Pour le raccordement de I'horloge, on a prevu un connecteur a branchement rapide, non interchangeable.
Le branchement doit etre effectue a laide d'un interrupteur bipolaire avec une ouverture minimale des contacts de 3mm
En cas de remplacement du cable d'alimentation, il faut utiliser un cable du type "HAR H05 VV-F" 3 × 0.75 ~mm^2 .
L'installation doit etre conforme aux NORMES DE SECURITE EN VIGUEUR.
Effectuer une installation de mise à la terre efficace.
Pour la ligne thermostatique, le branchement prévu se trouve dans la fiche de connexions à l'intérieur du tableau électrique.
Ne pas inverser le neutre avec la phase. L'installation doit etre conforme a la legislation locale. Realiser une bonne prise de terre.
Pour acceder au tableau electrique ou se trouvent la fiche de connexions, l'unité de contrôle electrique des modèles automatiques, etc..., procédér comme suit:
Ouvrile panneau 1 en devissant les vis 2
Pour acceder aux composants principaux (clapet de gaz, circulateur, etc...) retirer le panneau 3 en devissant les vis 4 et en enlevant les brides 5.
| Tension | Fréquence | Puisance absorbée | Dégré de protection | Bruit |
| Volt | Hz | kW | IP | dB (A) |
| 230 | 50 | 0,110 | 20 | 52 |



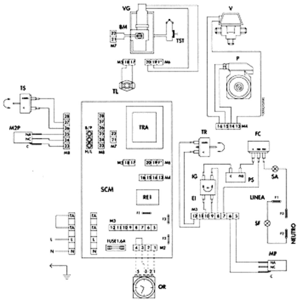
LEGENDE
BM Bobine modulante
BR1 Bobine relais
C Condensateur
CO Contact Horlege
CR1 Contacts relais
D Diode
EI Interrupteur eté-hiver
FC Flue control
GM Pont B/P Gaz Naturel
IG Interrupteur principal
L Ligne
M1PMicro pressostat (230V)
M2PMicro pressostat (12V)
N Neutre
OR Horloge de programmation (sur demande)
P Pompe
PD Pont diodes
PS Pressostat de sécurité
PTR Potentiometre de chauffage
R Résistance
RE1 Relais
SA Voyant ALARM (rouge)
SF Voyant de fonctionnement (vert)
SCMCarte de connections modul
TA Thermostat ambiance
TL Thermostat limite
TR Thermostat de chauffage
TRA Transformateur
TS Thermostat sanitatire
TST Thermostat sécurité totale
V Valve a 3 voies
VG Valve du gaz

SCHEMA DE PRINCIPLE CMA 20C-U/F

SCHEMA DE BRANCHEMENT CMA 20C-U/F
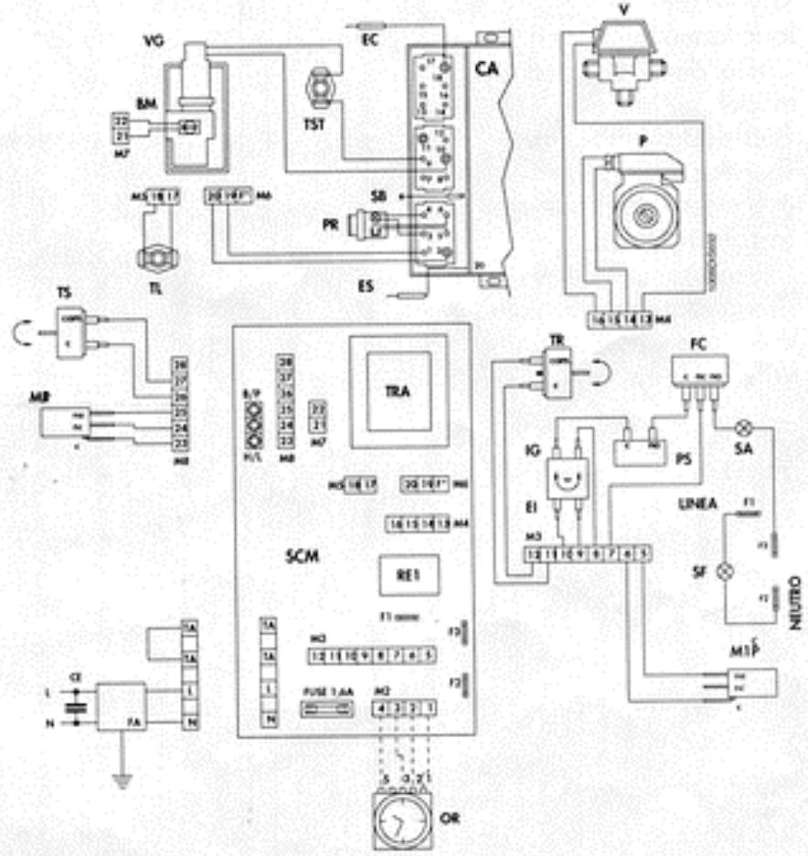
LEGENDE
BM Bobine modulante
BR1 Bobine relais
C Condensateur
CA Boite de commande allumage
CE Condensateur anti-bruit
CF Condensateur antiparassite
CO Contact Horloge
CR1 Contacts relais
D Diode
EC Electrode de contrôle
EI Interrupteur eté-hiver
ES Electrode de décharge
FA Filtre anti-bruit
FC Flue control
GM Pont B/P Gaz Naturel
IG Interrupteur principal
L Ligne
M1PMicro pressostat (230V)
M2PMicro pressostat (12V)
N Neutre
OR Horloge de programma-tion
P Pompe
PD Pont diodes
PR Bouton-poussoir de réarmement
PS Pressostat de segurite
PTR Potentiometre de chauffage
R Résistance
RE1 Relais
SA Voyant ALARM (rouge)
SB Voyant de blocage
SF Voyant de fonctionnement (vert)
SCMCarte de connectionsmodul
TA Thermostat ambient
TL Thermostat limite
TR Thermostat de chauffage
TRA Transformateur
TS Thermostat sanitatire
TST Thermostat sécurité totale (a rearmement manuel)
V Valve a 3 voies
VGValve du gaz

SCHEMA DE PRINCipe CMA 20C TOP-U/F

SCHEMA DE BRANCHEMENT CMA 20C TOP-U/F
CIRCUIT HYDRAULIQUE

LEGENDE
A Gaz
B Sortie d'eau chaude sanitaire
C Entree d'eau froide sanitaire
D Depart d'installation
E Retuor d'installation
1 Balloon instantané
2 Sonde thermostat sanitaire
3 Valve a 3 voies electrique
4 Pressostat sanitaire
5 Hotte d'aspiration des fumées
6 Echangeur des fumées
7 Bruleur principal
8 Thermostat limite
9 Valve de purgege d'air automatique
10 Thermostat de sécurité totale
11 Vase d'expansion
12 Sonde thermostat de chauffage
13 Sonde du thermometre
14 Pompe de circulation
15 Valve du gaz
16 Robinet de remplissage
17 Soupape de surete
18 Valve de purgege d'air manuelle
19 Thermohydrometre
20 Disjoncteur
21 Robinet d'arret
22 Pressostat de sécurité
INSTALLATION
Doit etre efectuee par du personnel qualifie.
L'installation doit être réalisée dans un local bien aéré, sans vapeurs corrosives selon les normes en vigueur.
L'évacuation des gaz de combustion doit être effectuee par un tube d'un diametre non inferieur a celui prevu sur la chaudiere et qui doit etre raccorded a un conduit de fumees adapte a la puissance de I'installation.
Quant aux dimensions de la cheminée, nous vous rappelons qu'il faut respecter les diamètres minimum et les conditions requises par les normes en vigueur.
VENTILATION
La sécurité, l'efficacité et le bon fonctionnement des chaudières à gaz dépend essentiellement d'une ventilation ajustée du lieu d'installation de la chaudière.
MISE EN SERVICE DE L'INSTALLATION
Ouvr les portes et les fenêtres et éviter la présence de flammes libres.
Proceder à la purgege de l'air.
- Controller qu'il n'y ait pas de fuites de gaz (utiliser une solution savonneuse ou un produit équivalent).
BRANCHEMENT HYDRAULIQUE
Après avoir fixé les crochets devant supporter la chaudière, engager le gabarit de montage et l'adosser au mur. En partant des raccords terminaux montés au préalable sur le gabarit, procédé à la mise en œuvre de tous les conduits: départ d'installation, retour d'installation, eau froide, gaz et alimentation du courant électrique avec le thermostat d'ambiance évientuel.
Après avoir effectué la mise en place des conduits, on peut dévisser les raccords terminaux et fermer par des bouchons pour procéder aux essais hydrauliques de l'installation. On peut enlever ou laisser le gabarit car il sera dissimulé à l'intérieur du mur après finition (platre ou carrelage). Ne resteront à l'extérieur du mur fini que les deux crochets et une ouverture au niveau de raccords. Placer ensuite la chaudière sur les crochets en y faisant correspondre les troups prévus sur le chassis arrrière puis l'adosser complètement au mur et fixer les deux contrêçous sur les crochets.
Proceder ensuite au branchement hydraulique à l'aide des tubes fournis, en les coupant à la juste mesure selon la distance située entre les raccords de la chaudière et les raccords du gabarit qui se trouvent sur le mur.

G Goz 3/4"
F Eau d'aliment. de la chaudiere, 1/2"
C Eau chaude 1/2"
AE Alimentation electrique
M Départ installation, 3/4"
R Refour d'Installation, 3/4"
GS Crochets de fixation
N.B. Prévoir des raccords hydrauliques femelle
BRANCHEMENT ELECTRIQUE
La chaudiere doit etre alimentee sous tension monophasee 230V-50Hz. Le branchement doit s'effectuer sur la plaque a bornes logee sur la carte. La ligne d'alimentation doit etre branchee sur les bornes ayant les symboles N (neutre) et L (Phase).Le cable de terre doit etre branché sur la vis ayant le symbole (1一)
Les deux cables du thermostat ambiance doivent être branchés sur les bornes TA respectives après avoir enlevé le pont correspondant. Les cables doivent avoir une forte épaissur car le circuit électrique de la chaudière est de 230V. Avant de brancher la chaudière s'assurer que l'utilisation soit protégée par sectionnement bipolaire et fusible ajustat (1A).
N.B. L'installation doit être réalisée en respectant les normes de sécurité en vigueur.
BRANCHEMENT DE L'EVACUATION DES FUMEES MOD.CMA 20C-U/F-CMA 20C TOP-U/F
La chaudière a eté prévue pour etre raccordee à une cheminee et /ou a un conduit de fumée; elle peut aussi rejoeter les produits de la combus-tion directement a l'extérieur.

Pour la mise en place et les distances des terminaux de tirage pa fenêtes, portes, etc., se reporter aux normes en vigueur.
MISE EN MARCHE
Remplissage de l'installation
Ouvrir lentement le robinet d'alimentation (1) jusqu'à ce que la pression de l'installation indiquée par l'hydromètre (2)atteigne 1,5 bar, puis le referrer. Verifier si le capuchon de la valve de purgege d'air automatique place sur le échangeur de fumées est desserré et si la valve marche régulierement; ensuite purger l'air eventuel à l'aide de la valve manuelle (15)logee sur le ballon. Avant de la mise en marche s'assurer que la pression de I'eau dans l'installation ne soit pas en dessous de la valeur initiale de charge.
Avant de replir l'installation vérifier si le selecteur (3) est en position eteint. Pour un fonctionnement meilleur de la chaudiere, agir de telle sorte que la pression de I'installation soit toujours de 1,5 bar minimum.
Mise en marche mod. CMA 20C-U/F
Ouvrir le robinet du gaz. Tourner le bouton de la valve du gaz (4) sur la position pilote (*) et y appuyer dessus avec force en actionnant en même temps le bouton-poussoir de l'allumage piezo electrique (5), jusqu'à allumage de la flamme du brûleur pilote (6). Attendre quelques secondes avant de relâcher de bouton (4). Si après avoir relâché le bouton la flamme s'éteint, répéter l'opération et maintainir enforcé le bouton davantage. Ensuite tourner le bouton de la valve du gaz (4) sur la position brûleur (4).
Mise en marche mod. CMA 20C TOP-U/F
Ouvrir le robinet du gaz. Tourner le selecteur (3) sur la position souhaitee et le bruleur s'allumera automatiquement. Si l'allumage n'a pas lieu, controler si le bouton-poussoir de blocage (11) est allumé et si tel est le cas appuyer dessus de sorte que la chaudière reccomence l'opération d'allumage.
Fonctionnement en hiver
Tourner le selecteur sur la position hiver. Regler le thermostat de chaudiere sur la position qui correspond à la température souhaïée. Si on a
installé un thermostat ambiance le réglage de celui-là mainiendra la température sur la valeur établie. Régler le thermostat sanitaire sur la position qui correspond à la température d'eau chaude sanitaire souhaïée.
Fonctionnement en ete
Tournier le selecteur sur la position ete. Regler le thermostat sanitaire sur la position qui correspond a la tempereature d'eau chaude sanitaire souhaitee.

REGLAGES
La chaudière prévoit la possibilité d'adapter la puissance thermique en chauffage (le réglage de la puissance disponible pour la production de l'eau chaude sanitaire étant toujours en vigueur) à la demande thermique des millieux à chauffer. Toutes les chaudières quittent de l'usine régées à 70% de leur puissance maximum de chauffage. Si nécessaire, régler le début minimum et maximum de la bobine modulante comme suit:
PRESSION DE SORTIE
Pression maxima:
S'assurer que le bobinage du modulator soit alimenté avec du courant contin à 165 mA. En faisant tourner l'écrou (B) dans le sens des aiguilles d'une montre, avec une clé de 10 mm, la pression de sortie augmente.
Pression minimale (son reglage n'aura lieu qu'apres le reglage de la pression maximale): S'assurer que l'alimentation du modulator soit debranchee.
En bloquant l'écrou (B) au moyen d'une clé, tourner la vis (A) dans le sens des aiguilles d'une montre pour augmenter la valeur de la pression de sortie.
Pilote.
Pour réduire le flux de gaz à l'injecteur pilote, tourner dans le sens des aiguilles d'une montre la vis de réglage (D) (CMA 20C).
Lorsque les réglages sont terminés:
- Contraler les valeurs de la pression minimale et maximale; les corriger si nécessaire.
- Protégger les vis de réglage au moyen du capuchon de protection spécial pouvant être scelle.
CMA 20C-U/F

E Prise de pression de l'alimentation gaz
CMA 20C TOP-U/F

E Prise de pression de l'alimentation gaz
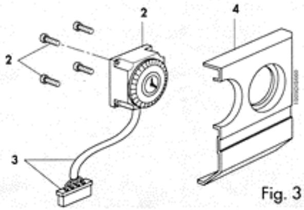
INSTRUCTIONS DE REGLAGE DE L'HORLOGE DE PROGRAMMATION (OPTION)
Le selecteur place sur le cadran de l'horloge (Fig. 1) permet d'effectuer les trois réglages suivants:
SELECTEUR SUR POSITION "I"
Le fonctionnement du circuit de chauffage est dé-sactivé et la production d'eau chaude sanitaire reste activée.
SELECTEUR SUR POSITION INTERMEDIAIRE ENTRE "I" ET "O"
Le circuit de chauffage est commande par le programme fixe sur l'horloge à l'aide des curseurs à levier (Fig. 2).
SELECTEUR SUR POSITION "O"
Le programme fixe est exclu. Le circuit de chauffage est asservi au thermostat de chauffage ou bien au thermostat d'ambiance.

Fig. 1
Pour la programmation del l'horloge,metre le curseur a levier sur la position ENCLENCHE pour que le chauffage fonctionne, sur la position DECLENCHE pour I'eteindre.

Fig. 2
Dans la chaudière version CMA 20C on a prévu la possibilité de monter l'horloge de programmation. Voir la fig. 3 pour le montage. Pour le branchement électrique retarder le connecteur-pont place sur la carte des connections (voir schéma électrique page 11) et introduire le connecteur prévu dans la trousse horloge.

ARRET
ARRET PROLONGE
En cas de non-utilisation prolongée de la chaudière, fermer le robinet du gaz etmettre l'appareil hors tension.
Se fait de l'une des façons suivantes:
par lethermostat d'ambiance;
par le thermostat de regulation (au tableau de commandes);
par le bouton de marche/arrêt (au tableau de commandes);
par l'horologe de programmation sur demande).
En cas d'installation d'un thermostat d'ambiance, nous conseillons notre chronothermostat CLASS, qui non seulement garantit le comport d'une regulation précise de la temperature mais permet en plus une gamme considérable de programmes de chauffage.
Arrêt mod. CMA 20 C-U/F
Tournier le bouton-pousoir de la valve du gaz (4) sur la position eteint (^*) et tourner le selecteur (3) sur la position eteint. En cas de non-utilisation prolongee de la chaudiere, fermer aussi le robinet du gaz.
Arrét mod. CMA 20 C TOP-U/F
Tournier le selecteur (3) sur la position eteint. En cas de non-utilisation prolongee de la chaudiere, fermer aussi le robinet du gaz.



N.B.: Le circulateur pourrait se bloquer dans une chaudière neue ou après une longue période de non-utilisation. Dans ce cas, il faut dévisser le bouchon avant et faire tourner l'arbre moteur sous-jacent à l'aide d'un tournevis.
FONCTIONNEMENT AVEC DIFFERENTS TYPES DE GAZ
TRANSFORMATION DU GAZ NATUREL AU GAZ LIQUIDE
Remplacer les injecteurs du bruleur, introuire le diaphragme (I) inclus dans le kit spécial.
Exclure le régulateur de pression en serrant l'écrou B jusqu'à sa butée.
Procéder ensuite au réglage proprement dit comme indiqué au paragraphe "REGLAGES", Page 18.
Pour le o des injecteurs et la pression du gaz d'exercice, voir tableau ci-dessous:
| Type de gaz | Pression aux injecteurs mbar | Débit | Injecteurs brûleur | P.C.I. | Injecteur pilote | |
| min. | max. | m3/h | @ mm | kcal/h | @ mm | |
| GAZ NATUREL (G20-20 mbars) | 3,6 | 11,6 | 2,54 | 1,2 | 8.550 | 0,27x2 |
| GAZ LIQUIDE B (G30-28/30 mbars) | 7,5 | 25,8 | 0,74 | 0,75 | 29.330 | 0,22 |
| GAZ LIQUIDE P (G31-37 mbars) | 10,3 | 33,2 | 0,97 | 0,75 | 22.360 | 0,22 |
CMA 20C-U/F

E Prise de pression de l'alimentation gaz
CMA 20C TOP-U/F

E Prise de pression de l'alimentation gaz
ENTRETIEN
Les opérations suivantes devant être exclusivement effectuees par des personnes qualifiées, veuillez par consequent vous adresser à notre organisation

SERVICE
1.2023年7月1日
Avant que ne commence la salle froide, il faut faire effectuer un contrôle général de l'appareil, de l'installation et de la cheminée notamment:
controle de la proprete de I'echangeur, du bruleur et de la cheminee;
- pression de l'installation hydraulique;
efficacité du vase d'expansion;
fonctionnement des thermostats de réglage et de sécurité;
fonctionnement de la pompe de circulation;
qu'il n'y ait pas la moindre fuite de gaz depuis l'installation et de gaz de combustion provenant du dispositif anti-refouleur ou du raccord chaudiere-cheminee;
debit de gaz;
- etat de la combustion (CO - CO_2)
DEFAULT DE FONCTIONNEMENT
| DEFAULT | CAUSE | REMEDE |
| 1 Non-allumage du pilote. | a Robinet du gaz fermé. b Chaudière éteinte. c Pas de décharge d'allumage. d Présence d'air dans le conduit. | a Ouvrir le robinet du gaz. b Appuyer sur l'interrupteur situé au tableau électrique. c Appeler le technicien. d Gérer le bouton pressé pendant un-delai plus long. Après avoir vérifié les points a-b-d avec un résultat négatif appeler le technicien. |
| 2 La flamme du brûleur principal ne s'allume pas. | a Brûleur pilote étant. b La temporature de l'eau de la chaudière est supérieure à la position du thermostat de régulation. c Intervention du thermostat de sécurité. d Pas de circulation d'eau. | a Verifier ce qui prévu au point 1. b Positionner le thermostat de régulation sur la temporature souhaïée. c Attendre 30 sec et répéter le point 1. d Retablier la pression dans la chaudière et contrôle le circulateur. Après avoir vérifié les points a-b-c-d avec résultat négatif appeler le technicien. |
| 3 Non-allumage mod. TOP. | a Robinet du gaz fermé. b Bouton-poussoir en sécurité. c Non-détention de la flâme. d Pas de décharge d'allumage. e Présence d'air dans le conduit. f Intervention du thermostat de sécurité. g Pas de circulation d'eau. | a Ouvrir le robinet du gaz. b Le presser pour le réarmier. c Inverser la phase et le neutre. d Appeler le technicien. e Recommencer l'allumage. f Débloquer le thermostat et appuyer sur le bouton de réarmement. g Retablier la pression dans la chaudière et contrôle le circulateur. |
| 4 Crépitement à l'allumage. | a Flamme défectueuse. b Débit de gaz insuffisant ou mal régle. | a-b Appeler le technicien. |
| 5 Odeur de gaz. | a Fuite du circuit des conduits (à l'estérieur et à l'intérieur de la chaudière). | a Contrôle des conduits externes et internes. Appeler le technicien. |
| 6 Odeur de gaz imbrûés et mouvaise combustion du brûleur. | a Conduit de fumée de section, hauteur ou racord non adaptés à la chaudière. b Consommation de gaz excessive-Mauvais état de combustion. c Les flâmes tendent à se détacher. d La flamme présente des pointes jaunes. | a Remplacer les pièces non adaptées. b Régler le débit du gaz. c Controler et agir sur le stabilisateur de pression de la valve du gaz. d Controler que les passages de l'air et des venturis du brûleur soient bien propres. Après avoir vérifié les points a-b-c-d avec résultat négatif appeler le technicien. |
| 7 La chaudière produit de la condensation. | a Cheminée de section ou hauteur non adaptinge (dimensions excessives). b La chaudière fonctionne à une température insuffisante. | a Remplacer les pièces non adaptées. b Régler le thermostat de la chaudière sur une température supérieure et vérifier le bon raccordement du tube d'aspiration/d'évacuation des fumées. |
| 8 Radiateurs froids en hiver. | a L'interrupteur été-hiver est sur la position étée. b Le thermostat d'ambiance est positionné sur une valeur insuffisante ou bien il est défecteux. c Installation ou radiateurs fermés. d Circulateur bloqué. e La valve à 3 voies ne fonctionne pas. | a Déplacer l'interrupteur sur la position hiver. b Régler le thermostat sur une valeur supérieure ou le remplaçer. c Vérifier si les vannes de l'installation et les robins des radiateur sont ouverts. Si le contrôle c s'éveire négatif, appeler votre technicien. d Débloquer à l'aide d'un tournevis et contrôler l'alimentation électrique. e Vérifier l'alimentation électrique. |
| 9 Faible production d'E.C.S. | a La température du thermostat de l'eau chaude sanitaire est insuffisante. | a Régler le thermostat de l'eau chaude sanitaire sur une température supérieure ou le remplaçer. |
Notice Facile