WSP 7010 - Verwarming AEG - Gratis gebruiksaanwijzing en handleiding
Vind de handleiding van het apparaat gratis WSP 7010 AEG in PDF-formaat.
Veelgestelde vragen - WSP 7010 AEG
Download de handleiding voor uw Verwarming in PDF-formaat gratis! Vind uw handleiding WSP 7010 - AEG en neem uw elektronisch apparaat weer in handen. Op deze pagina staan alle documenten die nodig zijn voor het gebruik van uw apparaat. WSP 7010 van het merk AEG.
GEBRUIKSAANWIJZING WSP 7010 AEG
Gebruiks- en montagehandleiding
Deutsch English
Inhaltsverzeichnis
1. Gebruiksaanwijzig
Voor dc qcbruike
1.1 Beschrijving van het apparaat 49
1.2 Bediening 49
1.3 Veiligheidsvoorschriften
1.4 Verzorgung en onderhoud 50
1.5 Bcangrijke aanwijzing 51
Wat to doen wanneeer...? 51
Voor de installmenteur
2.1 Technische gegevens 52
2.2 Beschrijving van het apparaat 53
2.3 Voorschriften en bepalingen 54
2.4 Montageplaat55
2.5 Montage van apparata 55
2.6 Ferste inbedrijfsteling 59
2.7 Reparatic, ombouwen van hct apparaat 59
2.8 Aflevering 59
- Milieu en recycling 62







1112

6

8

10


13

1516

1718

19

14


1. Gebruiksaanwijzing
1.1 Omschrijving van het apparaat
Met warmteaccumulatoren worden tijdens de laag tarief periode (afhankelijk van het nutsbedrijf, meestal nachstroom) elektrisch opgewekte warmte opgeslagen. Deze worden overeenkomstig de temperatuur in de ruimte via een ventilator als warme lucht, en voor een gelding deel ook alsuitstralingswarmte van het oppervlak van het apparaat, wee afgegeben.
1.2 Bediening
De bediening van het apparaat gebeurt op het bedieningspaneel (1) op de rechter zijwand (afb. 1).
1.2.1 Warmteaccumulatie
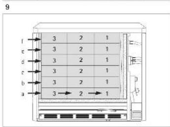
Met de keuzeschakelaar (afb. 17) worden accumulatiegraad (opladen) bepaald.
Hierbij要去en onderscheid worden gemaaktussen de werkig van de warmteaccumulator met of zonder centrale, weersafhankelijk oplaadbesturing (zit in de onderverdeling).
Wanner geen centrale, weersafhankelijke oplaadbesturing beschikbaar is (handmatige werking, afb. 18), dan要去 de keuzeschakelaar als volgt worden ingesteld:
= Er worden nicht opgeladen
1 = Overgangsstijd (voorjaar/herfst) -komt overeen met ca. 1/3 van de volledige lading
2 = Milde winterdagen -komt overeen met ca. 2/3 van de volledige lading
3 = Komt overeen met de volledige lading
Na een korte gewenningsperiode zult u de nodige ervaring hebben opgedaan om de op dat moment juiste instelling te vinden.
Wanner een centrale, weersafhankelijk oplaadbesturing beschikbaar (automatische werking),要去 de keuzeschakelaar op stand 3 staan. Het weersafhankelijk opladen zorgt er dan voor dat de warmteaccumulator op de juiste wijze worden opgeladen.
Ook bij een beschikbare oplaadbesturing kan de op te laden hoeveelheid van de afzonderlijke warmteaccumulatoren handmatig met de keuzeschakelaar worden aangepast.
1.2.2 Warmteafgifte
De warmteafgifte (ontladen) worden met een aan de wand gemonteerde of in het apparaat integreerbare AEG-thermostaat (speciale accessoires) geregeld.
De gewenste temperatur in de ruimte kanARABij op de thermostaat worden ingesteld, die dan automatisch de warmteafgifte via de ventilator regeld, zo dat de ruimte op een constante temperatur kan worden gehonden.
Op zeer koude davon wird het aanbevolen de thermostat bij afwezigheid meerere davon ingeschakeld te latenten, om de temperatuur in de ruimte op bijv. ca. 10^ te houden, zodat het gebouw c.q. de ruimte Niet afkoelt (bescherming gegen bevriezing).
1.3 Veiligheidsvoorschriften
- in ruimten worden gebruikt die brand- of explosiegevaarlijk zijn door de aanwezigheid van chemicalien, stof, gassen of dampen;
- in de onmiddelijkne nabijheid van leidingen of reservoirs worden gebruikt, die brandbare of explosieve stoffen bevatten;
- worden gezruikt wanner de minimale afstand tot aangrenzende objecten nicht in acht worden genomen.
- Montage (elektrische installmentie) alsmede de eerste inbedrijfstelling en het onderhoud van dit apparaat mogen alleen door een daartoe bevoegdevakman en overeenkomstig deze aanwijzingen worden uitgevoerd.
In geen geval mag het apparaat worden gezrukt wanneer in de opstellingsruimte werkzaamheden zoals verleggen, slijpen, verzegelen, reinigen met benzine en onderhoud (spray, vloerwas) van vloeren en dergelijkste worden uitgevoerd. Bovendien要去 de ruimte voor het opladen in voldoende mate worden geventileerd. - Het oppervlak van de behuizing van het apparaat en het luchtafvoerrooster kutnen tot een temperatuur van meer dan 80^ worden verwarmd. Daarom mogen op het apparaat of in de onmiddelijkne nabijheid waarvan geen brandbare, ontvlambare of warmte-isolerende stoffen, als wasgoed,dekens,tijdschriften,reservoirs met boenwas of benzine,spuitdozen en dergelijkde worden geplaatst.Ook mag geen wasgoed over het apparaat worden gehangen om dit te drogen. Gevaar voor brand!
- Voor alle soorten voorwerpen, zoals bijv. meubels, gordijnen, vitrage en textiel of andere brandaar of Niet brandaar materiaal, moet de volgende minimaleussenruimte, in het bijzonder ten opzichte van luchtafvoerroosters, ten opzicht van het apparaat worden aangehonden (afb. 2):
t.o.v. luchtafvoerrooster 500 mm
t.o.v. de rechter zichwand (voor montageruimte) 100mm
t.o.v. linker zijwand 70 mm
t.o.v. linker zijwand bij 2 warmteaccumulatoren naast elkaar 100mm
t.o.v.deksel (bijv.vensterbank) 40 mm
t.o.v. deksel (vitrage, gordijnen, brandhaar material) 100mm
De warme lucht moet ongehinderd uit het apparaat+kennen stromen (afb. 19)!
- De bij deze gebruiks- en montagehandleiding meegeleverde verwijzingsstickers „Geen voorwerpen op of tegen het apparaat zetten"要去en in zakelijk gebruekte ruimten, zoals bijv. in hotelsvakantiehuisjes, scholen enz., goed zichtaar op het deksel van het apparaat worden geplakt.
1.4 Verzorging en onderhoud
Wanner op de behuizing van het apparaat lichte bruine verkleuringen optreden, moeten deze waar möglich onmiddelijk met een vochtige doek worden verwijderd.
Het apparaat moet in koude toestand met de gebruikelijke onderhoudsmiddelen worden schoongemaakt.
Het gebruik van schurende en bijtende onderhoudsmiddelen moet worden vermeden.
Geen reinigingsspray in de ventilatiegleuvel spuiten.
het ventilatiekanaal anschter het luchtafvoerrooster (5)要去ijdere tweeaar door eenvakman worden gecontroleerd. Hier kan in lichte mate vuilafzettingen voorkomen.
Geadviseerd wordt om tijdens regelmatig onderhoud ook de controle- en regelorganen te latent controlleren. Op z'n staat 10aar na de eerste ingebruikstelling moeten veiligheids-, controle- en regelorganen alsmede het gehele op- en ontlaadsysteme door een vakman worden gecontroleerd.
1.4.1 Reiniging van het pluizenfilter (afb. 3)
Het in het luchttoevoerrooster (6) aangebrachte pluizenfilter (7) moet regelmatig worden schoongemaakt, zDat het storingsvrije ontladen van de warmteaccumulator is gewaarborgd. Bij een dichtgeslibd pluizenfilter worden de ventilatoren uitgeschakeld.
Het pluizenfilter als volgt schoonmaken:
- Het luchttoevoerrooster (6) aan beiden kanten Lichtjes maar beneden drukken, aan de bovenkant waar voren Tuimelen en verwijderen;
- Het pluizenfilter met bijv. een schroevendraaier uit het rooster drukken en met borstel, stofzuiger of vergelijkbare hulpmiddelen schoonmaken;
Het pluizenfilter waar in het roosterplaatsen en over de noppen vast lately klikken; - Het luchttoevoerrooster aan de onderkant schuin op de noppen op de bodem van het apparaat zetten en met lichte druk onder het luchtafvoerrooster vastklikken (afb. 16).
1.5 Belangrijke aanwijzing

Deze aanwijzing zorgvuldig bewaren, bij eventuele verkoop van het apparaat aan de{nieuwe eigenaar overhandigen.
Tijdens eventuele reparatiewerkzaamheden ter inzage aan de vakman gehen.
Wat te doe n wanneer...?
| Voor de gebruiker | Voor de vakman | |
| · de warmte- accumulator nicht warm worden | controler of ... ... de keuzeschakelaar op stand 3 staat. ... in uw zekeringenkast de bijbehorende zekeringen defect zich on de aardlek-schakelaar is geactiveerd. Oorzaak verhelpen! | controler of ... ... de aansturing van de verwarmingselementbeveiliging in orde is. ... spanning op de klemmen L1/L2/L3 staat. ... of de veiligheidstemperatuur-begrenzer (F1) is geactiveerd. |
| Wonneer de warmteaccumulator op de waaropvolgende dag nog Niet is opgewarmd要去 u contact opnemen met een vakman. | ||
| · de warmte- accumulator ook bij milde weersom-standigheden een buitengewoon hoge behuizingtemperatuur LAST Zien. | controler of ... ... de ventilator met de thermostat kan worden ingeschakeld. Wonneer dit Niet het geval contact opnemen met de vakman. ... het pluizenfilter in het lucht-toevoerrooster verstopt is. De oorzaak overeenkomst punt 1.4.1 verhelpen! | controler of ... ... de thermostat is ingeschakeld en er spanning op de klem LE staat. ... of de ventilatoren draaien. ... de veiligheidstemperatuur-regelaar (N5, zie pagina 3, afb. 1) in de luchtafvoer isuitgeschakeld. ... het besturingssignaal Z1 van de oplaadbesturing op klem A1/Z1 in de warmteaccumulator is ingeschakeld. |
2. Montagehandleiding
2.1 Technische specificaties



Hetplaatsen en de elektrische aansluiting moeten, met in acht neming van de montagehandleiding, door eenvakman worden uitgevoerd.
| WSP 2010 | WSP 3010 | WSP 4010 | WSP 5010 | WSP 6010 | WSP 7010 | |
| Breedte „B" m | 605 | m 780 | 955 | 1130 | 1305 | 1480 |
| Gewicht (met stenen) kg | 118 | 169 | 220 | 271 | 322 | 373 |
| Afstand „X" m | 415 | m 590 | 765 | 940 | 1115 | 1290 |
| Aansluiting | * | 3/N/PE ~ 50 Hz 400 V | ||||
| Vermogen kW | 2,0 | 3,0 | 4,0 | 5,0 | 6,0 | 7,0 |
| Berekend opladen kWh | 16,0 | 24,0 | 32,0 | 40,0 | 48,0 | 56,0 |
| max. opladen P H kWh | 17,0 | 25,5 | 35,0 | 42,0 | 51,0 | 61,5 |
| Accumulatiestenen | ||||||
| Aantal pakken (stenen) st. | 6 (12) | 9 (18) | 12 (24) | 15 (30) | 18 (36) | 21 (42) |
| Gewicht kg | 85 | 128 | 170 | 213 | 256 | 298 |
| Stuurweerstand kΩ | 3,4 | 3,4 | 3,4 | 3,4 | 3,4 | 3,4 |
| Aanvullende verwarming (speciale accessoires) | ||||||
| Vermogen kW | 0,35 / 0.5 | 0,5 / 0,8 | 0,8 / 1,0 | 1,0 / 1,2 | 1,2 / 1,5 | 1,5 / 1,7 |
^*3× 230V + T / 40Hz 230 nono 50Hz
2.2 Beschrijving van het apparaat (pagea 3, afb. 1)
1 Bedieningspaneel
2 Deksel
3 Zijwand rechts
4 Voorwand
5 Luchtafvoerrooster
6 Luchttoevoerrooster
7 Pluizenfilter
8 Binnenste voorwand
9 Accumulatorentenen
10 Afdekplaat
11 Warmte-isolatie
12 Vloerwarmte-isolatic
13 Mengluchtklep
14 Luchtkanaal
15 Kabeldoorvoer
16 Luchtgeleidingscomponent
17 Verwarmingselement
18 Ventilator
19 Veiligheidstemperatuurregelaar voor ontladen (N5)
20 Veiligheidstemperatuurregelaar voor opladen (N4)
21 Veiligheidstemperatuurbegrenzer (F1)
2.2.1 Werkingswijze
De accumulatiestenen worden middels de tussen de rijen accumulatiestenen ligngende verwarmingselementen verwarmd. Met de oplaadregelaar (keuzeschakelaar afb. 17) worden het opladen traploos ingesteld.
Begin en duur van het opladen worden bepaald door de verantwoordelijke energieleverancier (nutsbedrijf).
Twee ingebouwde veiligheidsthermostaten (19, 20) alsmede een veiligheidstemperatuurbegrenzer (21) voorkomen dat het apparaat oververhit raakt. Terwijl de veiligheidsthermostaten automatisch opnieuw inschakelen, moet de veiligheidstemperatuurbegrenzer door devakman, door het indrukken van de in het midden van de begrenzer aangebrachte knop, na het verhelpen van de storing opnieuw worden ingeschakeld.
De op deze manier opgeslagen warmte worden dan met behulp van een ventilator, deels ook via het oppervlak van het apparaat, afgegeven. Hierbij worden de lucht in de ruimte door de ventilator (18) door het luchttoevoerrooster (6) aangezogen en door de luchtkanalen van de accumulatiestenen (9) geblazen, waarbij de lucht worden verwarmd.
Voordat de aldus verwarmde lucht via het luchtafvoerrooster (5) de ruimte instroomt, worden zvi twee mengluchtkleppen met koude lucht uit de ruimte gemengd, zodat de lucht die de ruimte instroomt de toelaatabare maximum temperatuur Niet overschrijdt. De stand van de mengluchtkleppen en zodoende de mengverhouding van de lucht, worden met een bimetaalregelaar geregeld.
2.2.2 Aansluitvermögen reduceren
Door het omleggen c.q. verwijderen van bruggen op de aansluitklemmen kan het aansluitvermögen, dat af fabriek op 100% is ingesteld, in combinatie met een oplaadgraadreductie op de oplaadregelaar 3 vermogenstrappen (zie pagina 12) worden gereduceerd.
De afmetingen van de leidingdiameters en de beveiliging要去en overeenkomstig het maximaal möglichke vermogen van het apparaat worden uitgevoerd.
| Vermogens-varianten kW | 8h-verwarmingselement(standaard) | 6h-verwarmingselement(specialaaccessoire) | |||||||
| Aansluit-varianten | 100 % | 291,6 % | 383,3 % | 475 % | 5100 % | 100 % | 291,6 % | 383,3 % | 475 % |
| Model | |||||||||
| WSP 2010 | 2,0 | 1,83 | 1,67 | 1,50 | 2,0 | 2,7 | 2,47 | 2,25 | 2,03 |
| WSP 3010 | 3,0 | 2,75 | 2,50 | 2,25 | - | 4,1 | 3,75 | 3,42 | 3,07 |
| WSP 4010 | 4,0 | 3,66 | 3,33 | 3,00 | - | 5,5 | 5,04 | 4,58 | 4,13 |
| WSP 5010 | 5,0 | 4,58 | 4,16 | 3,75 | - | 6,5 | 5,96 | 5,42 | 4,88 |
| WSP 6010 | 6,0 | 5,50 | 5,00 | 4,50 | - | 8,1 | 7,42 | 6,75 | 6,08 |
| WSP 7010 | 7,0 | 6,42 | 5,83 | 5,25 | - | 9,0 | 8,24 | 7,5 | 6,75 |





2.3 Voorschriften en bepalingen
- Let op de bijverpakte onderdelen in de verpakking van het apparatus!
- De bouwvoorschriften van het desbeteffende land要去en in acht worden genomen.
- Deplaats waar het apparaat worden geplaatst moet voldoende draagkracht hebben.
In geval van twijfel要去 een bouwdeskundige om advies worden gezraagd (Zie de „Technische gegevens_, voor het gewicht van de accumulatoraten). - De minimale afstand tot aangrenzende objecten moet worden aangehouden (afb. 2 en 2a).
- Alle elektrische aansluit- en installmenteworkzamaheden dienen te worden uitgevoerd conform de VDE-bepalingen 0100, de voorschriften van de verantwoordelijke elektriciteitsbedrijven en de betreffende nationale en regionale voorschriften.
- Het apparaat moet met een aanvullende voorziening met een scheidingstraject van minimaal 3mm over alle polen van het net hunnen worden gezheiden. Hiervoor hunnen beveiligingen,zekeringen en dergelijk worden geinstalleerd.
- Een latere verhoging van het aansluitvermogen moet door de verantwoordelijke energieleverancier worden goedgekeurd. Wanner de latere verhoging van het vermogen Niet aan de energieleverancier worden gemeld, betekent het dat u contractbreuk pleegt.
- De bedrijfsmiddelen要去en geconstruereeerd zijn voor het nominale verbruik van het apparaat.
- De gevevens op het typeplaatje van het apparaat要去en in acht worden genomen!
De aangegeven spanning要去 overeenstemmen met de netspanning. - Om de standveiligheid overeenkomstig VDE te konnen garanderen要去 de warmteaccumulator worden bevestigd.
2.4 Montageplaats
- in ruimten worden gebruikt die brand- of explosiegevaarlijk zijn door de aanwezigheid van chemicalien, stof, gassen of dampen;
- in de onmiddelijkne nabijheid van leidingen of reservoirs worden gebruikt, die brandbare of explosive stoffen bevatten;
- worden gezruikt wanner de minimale afstand tot aangrenzende objecten nicht in acht worden genomen.
In ruimten waarin uitlaatgassen, olie- en benzine, vluchtige stoffen enz. te ruiken zyn, kan langdurige stank en eventueel verontreinigingen ontstaan.
PlaatsingswandPlaatsingswand
Er moet worden gecontroleerd of een voldoende sterke wand voor de bevestiging van het apparaat beschikkaar is.
Wanner ge geschikte bevestigingswand beschikbaar is, moet het apparaat op de vloer worden bevestigd (rechtstreeks op de vloer of met een vloerbeugel [specialaaccessaire]).
VloerVloer
De vloer waarop het apparaat worden geplaatst moet vlak+zijn en voldoende draagkracht hebben, zodat de behuizing Niet krom trekt.
De temperatuurbestendigheid van de bevestigingswand moet minimaal 85^ bedragen, die van de vloer minimaal 80^ . De warmteaccumulatoren kunnen opijdere gewone vloer worden neergezet, maar bij de onderstukken kunnen bij PVC- en parketyloeren en ook bij tapiijten met lange haren door de druk en de inwerking van de warmte veranderingen optreden. In deze geallen要去en warmtebestendige onderplaten worden gebruikt (terplaatse aan te schaffen).
2.5 Montage van het apparaat (afb. 3-14)
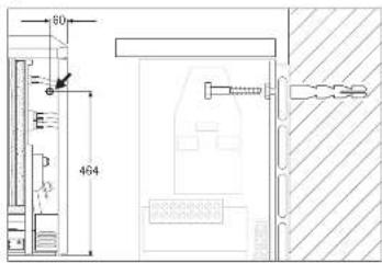
Om de standveiligheid overeenkomstig VDE te kunnen garanderen要去 de warmteaccumulator met een wand- of vloerbevestiging (afb. 8) worden beevilidg.
De noodzakelijk schroeven en pluggen voor de bevestiging van het apparaat worden Niet meegeleverd. Deze要去en, afhankelijk van het materiaal waaruit de desbetreffende wand is samengesteld, door de vakman worden gekozen en geleverd.
Wandbevestiging
In dechterwand van het apparaat is in de buurt van de schakelruimte een gat aangebracht, waardoor het apparaat met een geschikte schroef aan een voldoende sterke wand kan worden bevestigd (afb. 8)
Voordat het apparaat worden bevestigd moet erop worden gelet dat de toegestane minimale afstand tot aangrenzende objecten worden aangehouden.
Vloerbevestiging
De vloerbevestiging gebeurt door de bodem van het apparaat aan de vloer vast te schroeven middels de vier gaten met een diameter van 9 mm (zie voor de afmetingen „Technische gegevens", pagina 9).
Deze bevestiging kan alleen bij gedemonteerde luchtafvoer- en luchttoevoerroosters alsmede verwijderde ventilatorenchuiflade worden uitgevoerd.
2.5.1 Plaatsing van het apparaat (afb. 3-6)
- Het luchttoevoerrooster (6) aan.beide kanten Lichtjesaar beneden drukken, aan de bovenkant aan voren tuimelen en verwijderen;Op het luchtafvoerrooster (5)beide schroeven aan de bovenkant losdraaien en het rooster verwijderen (afb. 3).
- De voorwand (4) met 2 schroeven aan de onderkant losdraaien (inwendige schroefdraadgaten), de voorwand aan de onderkant Lichtjes optillen en verwijderen (afb. 4). De binnenste voorwand met 2 schroeven aan de onderkant losdraaien, Lichtjes optillen en verwijderen (afb. 5).
- Demontage van de rechter zijwand (3): De draaiknop (a) verwijderen, schroef (b) aan de zijwand (3) losdraaien, de zijwand aan de achterkant een beetje aan de kant trekken (c), maar voren drukken (d), optillen en verwijderen (afb. 6).
- Netaansluitleidingen alsmede aansluitledingen voor op- en ontlaadregelaar door de opening in dechterwand van het apparaat (15) in het apparaat steken en, met inachtneming van punt 2.5.2 aansluiten (aansluitleiding ca. 260~mm invoeren enaar behoefte inkorten, zodat deze Niet in de buurt van de ventilatiegleuvel in de zijwand kan komen te liggen);
- Het apparaat op de gewenste plaat neer zetten en aan de bevestigingswand (bijoodzakelijkke vloerbevestiging op de vloer) vastzetten.
- Afdekplaat (10), karton en bedieningsknop uit het interieur verwijderen (afb. 9). Het interieur要去 volledig ontdaan zijn van vreemde voorwerpen zoals verpakkingsresten e.d.

Warmte-isolatie op transportbeschadigingen controlleren, eventueel verrangen.
Accumulatiestenenplaatsen (afb. 10 en 11)
De accumulatiestenen worden afzonderlijk verpakt geleverd.
Accumulatiestenen met lichte transportbeschadigingen mogen worden gebruikt. De werkung van het apparaat worden daardoor Niet beinvoed.
Voor de bevestiging van de accumulatiestenen (9)要去en de verwarmingselementen (17) eenklein stukje worden opgetild (afb. 10).
De eerste accumulatorentenen met de kom voor het verwarmingselement maar boven toe op enige afstand tot de rechtter warmte-isolatie onder het verwarmingselementplaatsen en gegen zowel de rechter als de achterste warmte-isolatie schuiven. De slobgaten vormen de verwarmingskanalen.
Erijdens het optillen van de verwarmingselementen op letten dat de doorlopende gaten in de warmte-isolatie aan de zijkant Niet groter worden.
Als afsluiting de uit het interieur verwijderde afdekplaat (10) over de bovenste accumulatiestenen schuiven (afb. 12).
2.5.2 Elektrische aansluiting
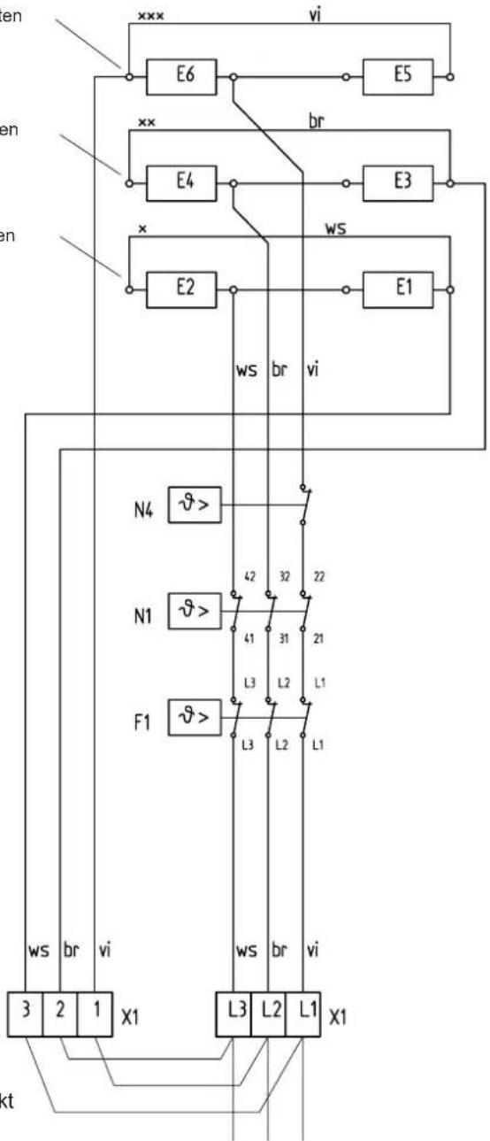
De verwarmingselementen worden met 3 / N / PE 50Hz400V of 3 / N / A 50Hz400V met 1 / N / A 50Hz230V aangesloten, 3× 230V + A, 3× 230 + T of 2× 230 + T.
Eenrechtstreekse aansluiting met NYM is ook möglichk. Het aantal voedingsleidingen en leidingaders alsmede de leidingdiameter zich afhankelijk van de aansluitwaarde van het apparaat en de wijze waarop het apparaat op het net is aangesloten, alsmede van de bijzondere voorschriften van de energieleverancier. Hierbij de bijbehorende schakelschemas in ache nemen.
Bij het aansluiten van het apparaat op een automatische oplaadbesturing kan er ook spanning op de klemmen A1/Z1 - A2/Z1 staan wonneer de zekeringen zich verwijderd!
Aansluiting
Bij de elektrische aansluitleidingen eventueel zorgen voor een trekontlasting en overeenkomstig het schakelschemia in het apparaat (op de binnenkant van de rechter zichwand) of het aansluitschemia aansluiten.
Wanner de in de schakelruimte geplaatste beugel voor het bevestigen van de netaansluitklemmen slecht toegankelijk is doordat aan de zijkant te weinig ruimte is overgelaten, dan kan, de beugel - nadat de schroef in dechterwand is losgedraaid (niet helemaal uitdraaien), de beugelijdens de aansluitwerkzaamheden maar voren worden gezwenkt.
Voor de werkig met "enkeldraadsbesturing" **要去 een brug tussen "N" en "A2/Z2" worden gemaakt.

Aanpassing van het vermogen overeenkomstig de nominale oplaadduur
Door het omleggen c.q. verwijderen van bruggen op de aansluitklemmen kan het aansluitvermogen op de door de nutsbedrijf bepaalde nominale oplaadduur worden aangepast.
| Uitvoering van de warmteaccumulator | 8h (standaard) | 6h (verwarmingselement) | ||||
| Nominate oplaadduur | 8h | 9h | 10h | 5h | 6h | 7h |
| Aansluitvarianten (kW) Model | ① | ② | ③ | ① | ② | ③ |
| WSP 2010 | 2,0 | 1,83 | 1,67 | 2,7 | 2,47 | 2,25 |
| WSP 3010 | 3,0 | 2,75 | 2,5 | 4,1 | 3,76 | 3,42 |
| WSP 4010 | 4,0 | 3,66 | 3,33 | 5,5 | 5,04 | 4,58 |
| WSP 5010 | 5,0 | 4,58 | 4,16 | 6,5 | 5,96 | 5,42 |
| WSP 6010 | 6,0 | 5,5 | 5,0 | 8,1 | 7,42 | 6,75 |
| WSP 7010 | 7,0 | 6,42 | 5,83 | 9,0 | 8,24 | 7,5 |



Typeplaatje van het apparaat
De markingering op het typeplaatje en het schakelschema in acht nemen!
Na de elektrische aansluiting moet het bij het aansluitvermogen en de nominale oplaadduur van het apparaat horende vierkantje met een wisbestendige ballpoint worden gemarkeerd.
2.5.3 Apparaat bedrijfsklaar
Het apparaat schoonmaken (afb. 13 en 14)
Het open apparataat moet na het opstellen en de bevestiging van de accumulatiestenen worden schoongemaaakt.
Hiervoor要去en de ventilatoren en het luchtgeleidingscomponent worden gedemonteerd. Het luchtgeleidingscomponent (16) losschroeven en maar buiten trekken.
- De ventilator (18) na het losdraaien (niet volledig uitdraaien) van de voor aan de bevestigingsbeugels zittende schroeven optillen en uittrekken (let op de kabels!). bij enkele apparaten要去 hiervoorde temperatuurregelaar - ontlading (19) iclusief de bevestigingsplaat worden losgeschroefd.
Bij het neerleggen van de gedemonteerde onderdelen要去 erop worden gelet dat de draden Niet beschadigd worden.
- Bodemplaat en ventilator schoonmaken (de lamellen nicht beschadigen!). Daarna de ventilator, eventueel de temperatuurbegrenzer alsmede het luchtgeleidingscomponent weer monteren (let er op dat de kabels verlegd worden!).
Het apparatus sluiten (afb. 15 en 16)
- De binnenste voorwand met warmte-isolatie ieets schuin waar voren gedraaid aan de bovenkant inhangen en met 2 schroeven aan de onderkant vastschroeven;
- De rechter zichwand aan de onderkant inhangen enaar boven Tuimelen, aan de bovenkant inhangen en met een schroef bevestigen; (zie voor omgekeerde volgorde 2.5.1 - Demontage rechter zichwand afb.6)
- De voorwand aan de bovenkant inhangen, onder gegen het apparaat zwenken en met 12 schroeven bevestigen (hierbij steeds de inwendige schroefdraadgaten gebruiken) (afb. 15);
- Het luchtafvoerrooster bevestigen, waar bij de schroeven handvast vastdraaien en wee ter ca. 1 omwenteling terugdraaien (afb. 16);
- Het luchttoevoerrooster aan de onderkant schuin op de noppen op de bodem van het apparaat zetten, aan de bovenkant omzwenken en acheter het luchtafvoerrooster vastklikken (afb. 16).
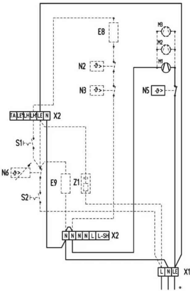
Aansluitschema...
... bij geintegreerde thermostaten RTi 100 M/RTi 101 EP

... bij wandgemonteerde thermostaten

... bij enkelfasige aansluiting (max. 2 kW)

... bij warmte accumulator-ervanging

2.6 Eerste inbedrijfstelling
2.6.1 Werkingscontrol
De werkung van de ventilator voor het accumulatordeel door het inschaken van de thermostat controeren.
2.6.2 Opladen
De apparaten können na een successvolle werkingscontrole zonder eerste opwarming in gebruik worden genomen. Het opladen gebeurt hetzij met de hand met de instelling van de elektronische oplaadregelaar of automatisch met de beschikbare Elfamatic-oplaadbesturing.
Tijdens het voor de eerste koer opladen moet het opladen in kWh worden vastgesteld en met de in de "Technische gegevens" aangegeven maximaal toelaatbare waarde in koude toestand worden vergeleken. Deze vastgestelde waarde mag de maximaal toelaatbare waarden van het opladen in koude toestand Niet overschrijden.

Tijdens de eerste keer opladen kan een vreme de geur optreden. Op grond waarvan moet de ruimte in voldoende mate worden geventileerd (1,5-voudige luchtverversing, bijv. met gekantelde ramen). Het voor de eerste keer opladen mag in een slaapkamer Niet, s nachts worden uitgevoerd.
2.7 Reparatie, ombouwen van het apparatus
Wanner een apparaat na tijdens een reparatie gedemonteerd te zich geweest, of wanner.Deze reeds op een andere plaats in gebruik is geweest, moet net als bij de eerste inbedrijfstelling en overeenkomstig ze montagehandleiding tewerk worden gegaan.
In deze gevalen moet in het bijzonder worden gelet op het onderstaande: Delen van de warmteisolate, waaraan schade of wijzigingen zijn te herkennen, die van invloed�n op de veiligheid,要去en door neue worden verrangen. Voor de inbedrijfstelling moet de isolatiecontrole en het meten van het nominale verbruik worden gemeten.
2.1.1 Ombouwen van het apparaat
voir ombouw-, aanbouw- en inbouwwerkzaamheden is de met het desbetreffende component meegeleverde handleiding maatgevend.
2.8 Aftlevering
Leg de gebruiker de functies van het apparaat uit. Maak hem of haar in het bijzonder attent op de veiligheidsvoorschriften.
Geef de gebruiker de gebruiks- en montagehandleiding.

Symbolen op het typeplaatje (voorbeeld WSP 7010)
Totaal gewicht Opladen
Ontladen
Aanvullende verwarming
Ventilator
Schakelschema WSP 2010 - 7010
E1 - E6: Verwarmingselement (accumulator)
E7: Verwarmingsweerstand
F1: Veiligeidstemperatuurbegrenzer
M1 - M3: Ventilator
N1: Temperatuurbegrenzcr - opladen
N5: Temperatuurbegrenzer - ventilatorenchuiflade
N4: Temperatuurbegrenzer - opladen
X1: Netaansluitklemmen
X2: Aansluitklemmen
Geintegr.thermostat
E9: Verwarmingsweerstand
N6: Temperatuurregelaar - ontladen
S2: Tuimelschakelaar - ontladen
Z1: Ontstoringscondensator
Aanvullendeverwarming
E8: Aanvullende verwarming
N2: Temperatuurregelaar - aanvullende verwarming
N3: Temperatuurregelaar - aanvullende verwarming
S1: Tuimelschakelaar - aanvullende verwarming


AC-si gnai 230 V Besturingsignaal opladen
1/N/PE 50Hz230V

3/N/PE 50 Hz 400 VBesturingscircuit
bij aansluiting van een externe RT
Serieschakeling

100%Pnom
3/N/PE 50Hz400V

91.6%Pnom
3/N/PE 50Hz400V

83.3%Pnom
3/N/PE 50Hz400V

75% Pnom.
3/PE 50Hz400V

100%Pnon.
1/N/PE 50Hz230V
Attentie! Bij 3/PE AC 50 Hz 230 V netvoeding
Het isoodzakelijk dat de originele bedrading van de accumulator wordt omgezet!
Elektrisch schema voor 3/PE AC 50 Hz 230 V
Het is noodzakelijk dat de originele bedrading worden omgezet!
xxx Draad vi van E2 lostrekken en op E6 aansluiten
xx Draad br van E6 lostrekken en op E4 aansluiten
x Draad ws van E4 lostrekken en op E2 aansluiten

3/PE AC 50 Hz 230V
E1 - E6:Verwarmingselement
F1: Veiligeidstemperatuurbegrenzer
N1: Temperatuurbegrenzer -verwarming
N4: Temperatuurbegrenzer - verwarming
X1: Aansluitklem netvoeding
Bruggen moeten terplaatse worden gemaakt
3. Milieu en recycling
Wij verzoeken u ons bij de bescherming van het milieu behulpzaam te+zijn. Verwijder de verpakking waarom overeenkomstig de voor de afvalverwerking geldende nationale voorschriften.
Garantie
Aanspraak op garantie bestaat uitsluitend in het land waar het toestel gekocht is.
U dient zich te wenden tot de vestiging van AEG of de importeur hiervan in het betreffende land.
De montage, de electrische installmentie, het onderhoud en de eerste inbedrijfname mag uitsluitend worden uitgevoerd door gekwalificeerd personeel.
De fabrikant is Niet aansprakelijk voor defecte toestellen, welke Niet volgens de bijgeleverde gebruiks- en montageaanwijzing zijn aangesloten of worden gebruikt.
SimpelGids