WSP 7010 - Heizung AEG - Kostenlose Bedienungsanleitung
Finden Sie kostenlos die Bedienungsanleitung des Geräts WSP 7010 AEG als PDF.
Häufig gestellte Fragen - WSP 7010 AEG
Laden Sie die Anleitung für Ihr Heizung kostenlos im PDF-Format! Finden Sie Ihr Handbuch WSP 7010 - AEG und nehmen Sie Ihr elektronisches Gerät wieder in die Hand. Auf dieser Seite sind alle Dokumente veröffentlicht, die für die Verwendung Ihres Geräts notwendig sind. WSP 7010 von der Marke AEG.
BEDIENUNGSANLEITUNG WSP 7010 AEG
Gebrauchs- und Montageanweisung
1. Gebrauchsanweisung
Furden Benulzer
1.1 Gerätebeschreibung 6
1.2 Bedienung 6
1.3 Sicherheitshinweise 7
1.4 Pflege und Wartung 7
1.5 Wichtiger Hinweis 8
Was tun wenn...? 8
2. Montagcanweisung
Für den Installatuer
2.1 Technische Daten
2.2 Gerätebeschreibung 10
2.3 Vorschriften und Bestimmungen 11
2.4 Montageort 12
2.5 Gerätemontage 12
2.6 Erstinbetrichnahme 16
2.7 Instandsetzung, Umbau des Gerätes 16
2.8 Ubergabe 16
3.Kundendienst und Garantie 19
3.1 Entsorgung von
Verpackung und Altgerät 20
Francais
Sommaire
2. Monlagehandleiding
1. Gebrauchsanweisung
1.1 Gerätebeschreibung
Mit Wärmespeichern wird während der preisgūnstigen Freigabezeiten von Niedertarifstrom (abhängig vom Energie-Versorgungs-Unternehmen, überwiegend während der Nachtstunden) elektrisch erzeugte Wärme gespeichert. Diese wird entsprechend der gewünschten Raumtemperatur als Warmluft über ein Gebläse, zu einem geringen Anteil auch über die Geräteoberfläche, wieder abgegeben.
1.2 Bedienung
Die Bedienung des Gerätes erfolgt am Bedienfeld (1) an der rechten Seitenwand (Abb. 1).
1.2.1 Wärmespeicherung
Über den Wahlknopf (Abb. 17) wird der Grad der Wärmespeicherung (Aufladung) bestimmt.
Hierbei muss zwischen dem Betrieb der Wärmespeicher mit oder ohnezentraler, witterungsfuhrter Aufladsteuerung (befindet sich in der Unterverteilung) unterschieden werden. Ist keine zentrale, witterungsgeführte Aufladsteuerung vorhanden (manueller Betrieb, Abb. 18), sollte der Wahlknopf wie folgt eingestellt werden:
- =keine Aufladung
1 = Übergangszeit (Frühjahr/Herbst) - entspricht ca. 1/3 der Vollaufladung
2 = milde Wintertage - entspricht ca. 2 / 3 der Vollaufladung
3 = Wintertage - entspricht Vollaufladung
Nach kurzer Eingewohnung werden Sie über die nötige Erfahrung verfügen, um die jeweils richtige Einstellung zu finden.
Ist eine zentrale, witterungsgeführte Aufladesteuierung vorhanden (automatischer Betrieb), sollte der Wahlknopf auf Position 3 stehen. Für die richtige Aufladung sorgt dann die witterungsgeführte Aufladesteuierung.
Zur entsprechenden Regelung einzeln Wärmespeicher kann aber auch bei einer vorhandenen Aufladsteuerung eine manuelle Anpassung der Auflademenge mit dem Wahlknopf vorgenommen werden.
1.2.2 Wärmeabgabe
Die Wärmeabgabe (Entladung) wird über einen wandumontierten oder im Gerät integrierbaren AEG-Raumtemperaturregler (Sonderzubehor) geregelt.
Die gewünschte Raumtemperatur ist bzw. am Raumtemperaturregler einzustellen, der dann automatisch die Wärmeabgabe über das Gebläse regelt, so dass die eingestellte Raumtemperatur konstant gehalten wird.
An sehr kalten Tagen empfeihlt es sich, den Raumtemperaturregler bei Abwesenheit über mehrere Tage eingeschaltet zu halten, um so die Raumtemperatur auf z. B. ca. 10^ zu halten, damit das Gebäude bzw. der Raum nicht auskühlt (Frostschutz).
1.3 Sicherheitshinweise
Das Gerätarf nicht
-
in Räumen betrieben werden, die durch Chemikalien, Staub, Gase oder Dämpfe feuer- oder explosionsgeführdet sind;
-
in unmittelbarer Höhe von Leitungen oder Behältnissen betrieben werden, die brennbare oder explosionsgeführte Stoffe führen oder enthalten;
-
betrieben werden, wenn die Mindestabstände zu angrenzenden Objektflächen unterscriitten werden.
Die Montage (Elektroinstallation) sowie Erstinbetriebnahme und Wartung these Gerätes dürfen nur von einem zugelassenen Fachmann entsprechend dieser Anweisung ausgeführrt werden.
- Auf keinen Fall darf das Gerät betrieben werden, wenn im Aufstellraum Arbeiten wie Verlegen, Schleifen, Versiegeln, Reinigen mit Benzin und Pflege (Spray, Bohnerwachs) von Fußböden und dergleichen durchgeführt werden.
AnschlieBend muss vor der Aufladung der Raum ausreichend geluftet werden.
Die Gehäuseoberflächen des Gerätes und das Luftaustrittgitter konnen sich auf Temperaturen über 80^ erwärmen. Deshalb dürfen auf dem Gerät oder in dessen unmittelbarer Höhe keine brennbaren, entzündbaren oder wärmedämmenden Gegenstände oder Stoffe, wie Wäsche, Decken, Zeitschriften, Behälter mit Bohnerwachs oder Benzin, Spraydosen und dergleichen gelegt werden. Auch zum Trocknen dürfen Wäschestücke niemals über das Gerät gehängt werden. Entzündungsgefahr!
- Für Gegenstände aller Art, wie z. B. Möbel, Gardinen, Vorhänge und Textilien oder sonstige brennbaren oder nicht brennbaren Materialien, müssen zum Gerät, insbesondere zum Luft-austrittgitter, folgende Mindestabstände eingehalten werden (Abb. 2):
zum Luftastrittgitter 500 mm
zur rechten Seitenwand (fur Montagefreiheit) 100 mm
zur linken Seitenwand 70 mm
zur linken Seitenwand bei 2 Wärmespeichern befindinander ⇒ 100 mm
zum Deckel (z. B. Fensterbank) 40 mm
zum Deckel (Vorhänge, Gardinen, brenbare Materialien)
Die Warmluft muss ungehindert austreten konnen (Abb. 19)!
- Der dieser Gebrauchs- und Montageanweisung beiliegende Hinweisaufkleber „Keine
Gegenstände abstellen oder anlehnen" muss in gewerblich genutzten Räumen wie z. B. Hotels,
Ferienhäusern, Schulen usw. gut sightbar auf den Deckel des Gerätes geklebt werden.
1.4 Pflege und Wartung
Sollten am Gerätegehäuse leichte braunliche Verfürbungen auftreten, so sind diese möglichst einzort mit einem feuchten Tuch abzureiben.
Das Gerat ist im kalten Zustand mit gebrächlichen Pflegemitteln zu reinigen.
Scheuernde und atzende Pflegemittel sind zu vermeiden.
Kein Reinigungsspray in die Luftschlitze sprehen.
Der Luftungskanal hinter dem Luftastrittgitter (5) sollte vom Fachmann alle zwei Jahre überprüft werden. Hier kann es zu leichten Schmutzablagerungen kommt.
Bei den regelmäßigen Wartungen empfehlen wir, auch die Kontroll- und Regelorgane überprüfen zu halten. Spätestens 10 Jahre nach Erstinbetriebnahme sollen den Sicherheits-, Kontroll- und Regelorgane sowie das gesamte Auf- und Entladesteuersystem durch den Fachmann überprüft werden.
1.4.1 Reinigung des Flusensiebes (Abb. 3)
Das im Lufteintrittgitter (6) angeordnete Flusensieb (7) muss regelmäßig gereinigt werden, damit eine störungsfreiEntladung des Wärmespeichers gewährleistet ist.
Bei zugesetztem Flusensieb schalten die Lüfter ab.
Zur Reinigung des Flusensiebes wie folgt vorgehen:
-
Luftintrittgitter (6) an beiden Seiten leicht nach unter drücken, oben nach vorn kippen und abnehmer;
-
Flusensieb mit z. B. einem Schraubendreher aus dem Gitter drucken und mit Bürste, Staubsaugen oder dergleichen reinigen;
Flusensieb wieder in das Gitter einsetzen und über die Noppen einrasten setzen;
- Luft eintrittgitter unter schrag auf die Noppen am Geräteboden setzen und mit leichtem Druck unter dem Luftastrittsgitter einrasten (Abb. 16).
1.5 Wichtiger Hinweis

These Anweisung sorgfältig aufbewahren, bei Besitzerwechsel dem Nachfolger aushändigen.
Bei etwaigen Instandsetzungsarbeiten dem Fachmann zur Einsicht überlassen.
Was tun Wenn . . .?
| für den Benutzer | für den Fachmann | |
| · der Wärmespeicher nicht warm wird | Prüfen Sie, ob ...der Wahlknopf auf Stellung 3 eingestellt ist. · in ihrem Sicherungskosten die zugehörigen Sicherungen de- fekt sind oder der Fl-Schalter abgeschaltet hat. Ursache beheben!Sollte sich hiernach am daraufuffolgenden Tag der Wär-mespeicher noch immer nicht erwärmt haben, rufen Sie den Fachmann. | Prüfen Sie, ob ... · die Ansteuerung des Heiz-körperschütz in Ordnung ist. · Spannung an den Klemmen L1/L2/L3 anliegt. · ob der Sicherheits-Tempera-turbegrenzer (F1) ausgelösst hat. “CLICK” |
| · der Wärmespeicher auch bei milder Witterung eine außergewöhnlich hohe Gehäuse- temperatur haben sollente? | Prüfen Sie, ob ... · sich das Gebläse mit dem Raumtemperaturregler ein-schalten lasst. Wenn nicht, den Fachmann rufen.··· das Flusensieb im Luftseintritt-gitter verstopt ist. Ursache nach Punkt 1.4.1 beheben! | Prüfen Sie, ob ... · der Raumtemeraturregler eingeschaltet hat und Spannung an Klemme LE anliegt. · sich die Gebläse drehen. · der Schutz-Temperaturregler (N5, siehe Seite 3, Abb. 1) im Luftausstritt ausgeschaltet hat. · das Steuersignal Z1 der Aufladesteuierung an Klemme A1/Z1 im Wärme-speicher anstehen. |
2. Montageanweisung
2.1 Technische Daten



Aufstellung und elektrischer Anschluss müssen von einem Fachmann unter Beachtung dieser Montageanweisung durchgeführt werden.
| WSP 2010 | WSP 3010 | WSP 4010 | WSP 5010 | WSP 6010 | WSP 7010 | |
| Breite „B" m | 605 | m 780 | 955 | 1130 | 1305 | 1480 |
| Gewicht (mit Steinen) kg | 118 | 169 | 220 | 271 | 322 | 373 |
| Abstand „X" m | 415 | m 590 | 765 | 940 | 1115 | 1290 |
| Anschluss | * | 3/N/PE ~ 50 Hz 400 V | ||||
| Leistung kW | 2,0 | 3,0 | 4,0 | 5,0 | 6,0 | 7,0 |
| Bemessungsaufladung kWh | 16,0 | 24,0 | 32,0 | 40,0 | 48,0 | 56,0 |
| max. Aufladung PHi kWh | 17,0 | 25,5 | 35,0 | 42,0 | 51,0 | 61,5 |
| Speichersteine | ||||||
| Anzahl Pakete (Steine) Stck. | 6 (12) | 9 (18) | 12 (24) | 15 (30) | 18 (36) | 21 (42) |
| Gewicht kg | 85 | 128 | 170 | 213 | 256 | 298 |
| Steuerwiderstand kΩ | 3,4 | 3,4 | 3,4 | 3,4 | 3,4 | 3,4 |
| Zusatzheizung (Sonderzubehör) | ||||||
| Leistung kW | 0,35 / 0.5 | 0,5 / 0,8 | 0,8 / 1,0 | 1,0 / 1,2 | 1,2 / 1,5 | 1,5 / 1,7 |
- WSP 2010 auch mit 1/N/PE ~ 50 Hz 230 V anschlieBbar
2.2 Gerätebeschreibung (Seite 3, Abb. 1)
1 Bedienfeld
2 Deckel
3 Seitenwand rechts
4 Vorderwand
5 Luftastrittgitter
6 Lufteintrittgitter
7 Flusensieb
8 Innere Vorderwand
9 Speichersteine
10 Abdeckblech
11 Warmedammmung
12 Boden-Wärmedämmung
13 Mischluftklappe
14 Luftkanal
15 Kabeldurchführung
16 Luftführungsbaugruppe
17 Heizkörper
18 Geblase
19 Schutz-Temperaturregler - Entladung (N5)
20 Schutz-Temperaturregler - Aufladung (N4)
21 Sicherheitstemperaturbegrenzer (F1)
2.2.1 Wirkungsweise
Die Speichersteine werden über die zwischen den Speichersteinreihen liegenden Heizkorper erwartmt. Mit dem Aufladeregler (Wahlknopf Abb. 17) wird die Aufladung stufenlos eingestellt. Beginn und Dauer der Aufladezeit werden vom zuständigen Elektrizitätsversorgungs-Unternehmen (EVU) bestimmt.
Zwei eingebaute Schutz-Temperaturregler (19, 20) sowie ein Sicherheits-Temperaturbegrenzer (21) verhindern eine Überhitzung des Gerätes. Wahrend die Schutz-Temperaturregler sich selbst tätig wieder einschalten, muss der Sicherheits-Temperaturbegrenzer vom Fachmann durch Eindrücken des mittig am Begrenzer angeordneten Knopfes nach Behebung der Fehlerursache wieder eingeschaltet werden.
Die so gespeicherte Wärme wird dann mit Hilfe eines Gebläses, teilweise auch über die Geräte-oberfläche, abgegeben. Hierbei wird die Raumluft vom Geblase (18) durch das Luftintrittgitter (6) angesaugt und durch die Luftkanäe der Speichersteine (9) geblasen, wobei sie sich erwartmt. Vor Austritt über das Luftaustrittgitter (5) wird die so erzeugte heiße Luft über zwei Mischluftklappen mit kälterer Raumluft gemischt, damit die austretende Luft die zulässige Hochsttemperatur nicht überschreitet. Die Stellung der Mischluftklappe und somit das Mischungsverhältnis der Luft wird über einen Bimetallregler geregelt.
2.2.2 Anschlussleistung reduzieren
Durch Umlegen bzw. Entfernen von Brücken an den Anschlussklemmen kann die Anschlussleistung, die werkseitig auf 100% verdrahtet ist, um 3 Leistungsstufen (siehe Tabelle) reduziert werden. Die Dimensionierung der Leitungsquerschnittte und die Absicherung sind entsprechend der maximal möglichen Leistung des Gerätes vorzunehmen.

Ein 1-phasiger Anschlussarf nach den "Technischen Anschlussbedingungen" (TAB) der EVU nur bis 2kW (WSP 2010) erfolgen.
| Leistungsvarianten kW | 8h-Heizkörper(Serie) | 6h Heizkörper-Bausatz(Sonderzubehör) | |||||||
| 100% | 291,6% | 383,3% | 475% | 5100% | 100% | 291,6% | 383,3% | 475% | |
| Anschlussvarianten | 1 | 2 | 3 | 4 | 5 | 1 | 2 | 3 | 4 |
| Modell | |||||||||
| WSP 2010 | 2,0 | 1,83 | 1,67 | 1,50 | 2,0 | 2,7 | 2,47 | 2,25 | 2,03 |
| WSP 3010 | 3,0 | 2,75 | 2,50 | 2,25 | - | 4,1 | 3,75 | 3,42 | 3,07 |
| WSP 4010 | 4,0 | 3,66 | 3,33 | 3,00 | - | 5,5 | 5,04 | 4,58 | 4,13 |
| WSP 5010 | 5,0 | 4,58 | 4,16 | 3,75 | - | 6,5 | 5,96 | 5,42 | 4,88 |
| WSP 6010 | 6,0 | 5,50 | 5,00 | 4,50 | - | 8,1 | 7,42 | 6,75 | 6,08 |
| WSP 7010 | 7,0 | 6,42 | 5,83 | 5,25 | - | 9,0 | 8,24 | 7,5 | 6,75 |





2.3 Vorschriften und Bestimmungen
Auf Beipack in der Geräteverpackung achten!
Die Bau- und Garagenverordnung des Landes ist zu berücksichtigten.
Die Aufstellfläche muss eine ausreichende Tragfähigkeit haben. Im Zweifelsfall ist ein Bausachverständiger zu Rate zu zieren (Gewichtete der Wärmespeicher siehe "Technische Daten").
Mindestabstände zu angrenzenden Objektflächen sind einzuhalten (Abb. 2 und 2a).
- Alle elektrischen Anschluss- und Installationsarbeiten sind nach den VDE-Bestimmungen (0100), den Vorschriften des zuständigen EVU sowie den entsprechenden nationalen und regionalen Vorschriften auszuführen.
- Das Gerät muss über eine zusätzliche Einrichtung mit einer Trennstrecke von mindestens 3 mm allpolig vom Netz getrennt werden konnen. Hierzu konnen Schütze, Sicherungen und dergleichen installiert werden.
- Eine nachträgliche Erhöhung der Anschlussleistung muss vom zuständigen EVU erneut genehmigt werden. Wir die nachträgliche Leistungserhöhung dem EVU nicht angezeigt, bedeutet das einen Vertraagsbruch des Stromlieferungsvertrages.
Die Betriebsmittel sind auf die Nennaufnahme der Geräte auszulegen.
Das Geräte-Typschild ist zu beachten! Die angegebene Spannung muss mit der Netzspannung übereinstimmen.
- Zur Erfüllung der VDE-Forderung nach Standsicherheit muss das Gerät befasstigt werden.
2.4 Montageort
Das Gerät darf nicht
- in Räumen betrieben werden, die durch Chemikalien, Staub, Gase oder Dämpfe feuer- oder explosionsgeführdet sind;
- in unmittelbarer Höhe von Leitungen oder Behältnissen betrieben werden, die brennbare oder explosionsgeführte Stoffe führen oder enthalten;
- betrieben werden, wenn die Mindestabstände zu angrenzenden Objektflächen unterscriitten werden.
In Räumen, in denen Abgase, Öl- und Benzingeruch usw. auftreten, kann es zu länger anhaltenden Geruchsbelastigungen und gegebenenfalls zu Verunreinigungen kommt.
Aufstellwand
Es ist zu prufen, ob eine ausreichend tragfähige Wand zur Befestigung des Gerätes vorhanden ist. Ist keine geeignete Befestigungswand vorhanden, muss das Gerät am Boden befestigt werden (Verschraubung direkt mit dem Fußboden oder über eine Bodenkonsole [Sonderzubehor]).
FuBoden
Die Stellfläche des Gerätes muss eben und ausreichend tragfähig sein, damit sich das Gehäuse nicht verzieht.
Es ist eine Temperaturbestandigkeit der Befestigungswand von mindestens 85^ sowie des Fußbodens von mindestens 80^ sicherzustellen.
Die Geräte können auf jeder herkömmlichen Fußboden gestellt werden, jedoch konnen im Kufenbereich bei PVC-, Parkett- und langflorigen Teppichböden unter Druck und Wärme einwirkung Veränderungen auftreten. In diesen Fälle müssen wärmebestandige Unterlegplatten verwendet werden (bauseits zu beschaffen).
2.5 Gerätemontage (Abb. 3-14)
Zur Erfüllung der VDE-Forderung nach Standsicherheit muss der Wärmespeicher durch eine Wand- oder Bodenbefestigung (Abb. 8) geschichert werden.
Die erforderlichen Schrauben und Dübel zur Befestigung des Gerätes gehoren nicht zum Lieferumfang. Sie sind vom Fachmann in Abhängigkeit vom jeweiligen Wandbaustoff auszuwahlen und bezustellen.
Wandbefestigung
In der Geräterückwand ist im Bereich des Schaltraumes ein Loch vorgesehen, durch das zwecks Befestigung an einer ausreichend tragfähigen Wand eine geeignete Schraube gesteckt wird (Abb. 8). Vor der Gerätebefestigung ist darauf zu halten, das die zulässigen Mindestabstände zu angrenzenden Objeken eingehalten werden.
Bodenbefestigung
Die Bodenbefestigung erfolgt durch Verschrauben des Gerätebodens mit dem Fußboden durch 4 Bohrungen Durchmesser 9 mm (Maße siehe „Technische Daten", Seite 9).
These Befestigung ist nur bei abgenommenen Luftaus- und Luftintrittgittern sowie entnommener Lufterschublade möglich.
2.5.1 Geräteaufstellung (Abb. 3-6)
- Luft eintrittsgitter (6) an beiden Seiten leicht nach unter drücken, offen nach vorne kippen und abnehmer. Am Luftaustrittsgitter (5) beide Schrauben offen losschrauben und Gitter abnehmer (Abb. 3).
- Vorderwand (4) mit 2 Schrauben unter losen (innere Gewindelöcher), Vorderwand unten leicht anheben und abnehmer (Abb. 4, Abb. 5). Innere Vorderwand mit 2 Schrauben unter losen leicht anheben und abnehmer.
- Demontage der rechten Seitenwand (3): Drehknopf (a) abnehmer, Schraube (b) an Seitenwand (3) losen, Seitenwand hinten etwas zur Seite ziehen (c), nach vorne drücken, oben zur Seite kippen (d), anheben und abnehmer (Abb. 6).
- Netzanschlussleitungen sowie Anschlussleitungen für Auf- und Entladeregler durch die Öffnung in der Geräterückwand (15) in das Gerät führen und unter Beachtung von Punkt 2.5.2 anschließlich (Anschlussleitung ca. 260mm absetzen und nach Bedarf kürzen, so dass sie sich nicht an die Luftschlitze der Seitenwand verlagern kann);
- Gerät an den vorgesehenen Standort stellen und mit der Befestigungswand (bei erforderlicher Bodenbefestigung mit dem Fußboden) verschrauben.
- Abdeckblech (10), Pappeinlagen und Bedienknopf aus dem Innenaum entfernen (Abb 9). Dieser muss vollig frei von Fremdkörpersn wie Verpackungsresten etc. sein;

Wärmedämmung im Gerät auf Transportschäden überprüfen, gegebenenfalls auswechseln.
Speichersteine einsetzen (Abb. 10 und 11)
Die Speichersteine werden separat verpackt gefeliefert.
Speichersteine mit leichten Transportschäden können verwendet werden. Die Funktion des Gerätes wird dadurch nicht beeinträchtigt.
Zum Einsetzen der Speichersteine (9) mussen die Heizkörper (17) etwas angehoben werden (Abb. 10).
Den ersten Speicherstein mit der Heizkörpermulde nach oben in einigem Abstand zur rechten Wärmedämmung unter den Heizkorper legen und an die rechte sowie hinterere Wärmedämmung heranschieben. Die Langlocher bilden die Heizkanäle.
Beim Anheiten der Heizkorper daraufuf achtenden, dass die Durchgangslöcher in der seitlichen Wärmedämmung nicht durch die Heizkorper aufgeweitet werden.
Abschließlich das aus dem Innenaum entnommene Abdeckblech (10) über die oberen Speichersteine schieren (Abb. 12).
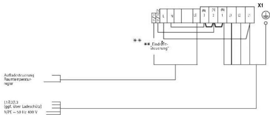
2.5.2 Elektrischer Anschluss
Der elektrische Anschluss der Heizkorper erfolgt mit 3 / N / PE 50Hz400V oder beim WSP 2010 auch mit 1 / N / PE 50Hz230V .
Der Direktanschluss mit NYM ist möglich. Die Anzahl der Zuleitungen und Leitungsadern sowie die Leitungsquerschnittte sind abhängig vom Anschlusswert des Gerätes und der Art des Netzanschusses wie auch von besonderen EVU-Vorschriften. Hierzu die zugehörigen Schaltpläne beachten.
Beim Anschluss des Gerätes an eine automatische Aufladesteuierung kann auch bei hersausgenommen Sicherungen an den Klemmen A1/Z1 und A2/Z2 Spannung auftreten!

Anschluss
Die elektrischen Anschlussleitungen bei Bedarf zugentlasten und gemäß dem elektrischen Schaltplan im Gerät (auf der Innenseite der rechten Seitenwand) oder dem Anschlussplan anschließen.
Ist das im Schaltraum angeordnete Winkelblech zur Aufnahme der Netzanschlussklemmen durch einen zu geringen Seitenabstand schlecht zugänglich, so kann es nach Lösen (nicht herausdrehen) der in der Rückwand sitzenden Schraube während der Anschlussarbeiten nach vorn geschwenkt werden.
Für den Betrieb „Eindrahtsteuerung" **ist eine Brücke zwischen „N" und „A2/Z2" zu legen!

Leistungsanpassung entsprechend Nennaufladedauer
Durch Umlegen bzw. Entfernen von Brücken an den Anschlussklemmen kann die Anschlussleistung an die vom EVU vorgegebene Nennaufladedauer angepasst werden.
| Heizkörperausführung | 8h (Serie) | 6h (Heizkörper-Bausatz) | ||||
| Nennaufladedauer | 8h | 9h | 10h | 5h | 6h | 7h |
| Anschlussvarianten (kW) Modell | ① | ② | ③ | ① | ② | ③ |
| WSP 2010 | 2,0 | 1,83 | 1,67 | 2,7 | 2,47 | 2,25 |
| WSP 3010 | 3,0 | 2,75 | 2,5 | 4,1 | 3,76 | 3,42 |
| WSP 4010 | 4,0 | 3,66 | 3,33 | 5,5 | 5,04 | 4,58 |
| WSP 5010 | 5,0 | 4,58 | 4,16 | 6,5 | 5,96 | 5,42 |
| WSP 6010 | 6,0 | 5,5 | 5,0 | 8,1 | 7,42 | 6,75 |
| WSP 7010 | 7,0 | 6,42 | 5,83 | 9,0 | 8,24 | 7,5 |

①
②


③
Geräte-Typschild
Kennzeichnung auf dem Schaltbild und Typenschild beachten!
Nach dem Elektroanschluss ist das der Anschlussleistung und Nennaufladedauer des Gerätes entsprechende Kästchen auf dem Geräte-Typenschild und dem Schaltbild in dieser Montageanweisung mit Hilfe eines wischfesten Kugelschreibenbers zu markieren.
2.5.3 Gerät betriebsbereit
Säubern des Gerätes (Abb. 13 und 14)
Das offene Gerät ist nach der Aufstellung und Einsetzen der Speichersteine zu saubern. Hierzu sind auch die Geblase und die Luftführungsbaugruppe auszubauen.
- Luftführungsbaugruppe (16) losschrauben und hersausziehen.
- Geblase (18) nach Lösen (nicht hersausdrehen) der vorne an den Haltewinkeln sitzenden Schrauben anheiten und hersausnahmen (auf Kabelverlegung achten!).
Bei einigen Geräten ist hierzu der Temperaturregler - Entladung (19) inklusive Halteblech abzuschrauben.
Beim Ablegen der ausgebauten Teile ist darauf zu achten, dass die Litzen nicht beschadigt werden.
- Bodenblech und Lüfter säubern (Lamellen nicht beschädigen!). Danach die Lüfter, eventuell den Temperaturbegrenzer sowie die Luftführungsbaugruppe wieder einbauen (richtige Kabelverlegung!).
Gerat schliessen (Abb. 15 und 16)
- Innere Vorderwand mit Wärmedämmung leicht schräg nach vorn geschwenkt an der Oberkante einhängen und an der Unterkante mit 2 Schrauben anschrauben;
- Rechte Seitenwand unter einhängen nach oben kippen, oben einhängen und mit Schraube befestigen; (umgekehrte Reihenfolge siehe 2.5.1 - Demontage rechte Seitenwand Abb. 6)
- Vorderwand oben einhängen, unter an das Gerät schwenken und mit 2 Schrauben befestigen (hierbei jeweils die inneren Gewindelöcher verwenden) (Abb. 15);
- Luftastrittgitter anschrauben, damit die Schrauben handfest anziehen und ca. 1 Umdrehung wieder zurückdrehen (Abb. 16);
- Luft eintrittgitter unter schrag auf die Noppen am Geräteboden setzen, offen herumschwenken und hinter dem Luftaustrittgitter einrasten (Abb. 16).
Anschlussplan...
...bei integrieren Raumtemperaturreglern RTi 100 M/RTi 101 EP

...bei wandmontierten Raumtemperaturreglern

...bei einphasigen Anschluss (max. 2kW

...bei Wärmespeicheraustausch „alt-neu" mit wandmontiertem Raumtemperaturregler und fehlender Tagstrom-Versorgung

2.6 Erstinbetriebnahme
2.6.1 Funktionsprüfung
Die Funktion des Gebläses für den Speicherteil durch Einschalten des Raumtemperaturreglers prüfen.
2.6.2 Aufladung
Die Geräte können nach erfolgter Funktionsprüfung ohne Erstaufheizung in Betrieb genommen werden. Die Aufladung erfolgt entweder von Hand über den Einsteller des mechanischen Aufladreglers oder automatisch über die vorhandene Elfamatic-Aufladsteuerung.
Während der Erstaufladung ist die Aufladung in kWh festzustellen und mit der in den „Technischen Daten" angegebenen hochstzulässigen Aufladung vom kalten Zustand zu vergleichen. Die festgestellte Aufladung darf die hochstzulässige Aufladung vom kalten Zustand nicht überschritten.

Bei der Erstaufladung kann eine Geruchsbildung auftreten, davon sollte für ausreichende Belüfung des Raumes gesorgt werden (1,5-facher Luftwechsel z. B. gekippte Fensterstellung). Die Erstaufladung im Schlafzimmer sollen möglichst nicht während des Schlafens erfolgen.
2.7 Instandsetzung, Umbau des Gerätes
Be der Wiederaufstellung eines aufgrund einer Reparatur zerlegten oder bereits an anderer Stelle in Betrieb gewesenen Gerätes ist, wie bei der Erstaufstellung, nach dieser Montageanweisung vorzugehen.
In diesen Fälle istalanders zu beachten:Teile der Wärmedämmung, an denen Schäden oder Veränderungen zu erkennen sind, die die Sicherheit beeinträchtigten konnten,müssen durch neue Teile ersetzt werden.Vor Inbetriebnahme sind die Isolationsprüfung und die Messung der Nennaufnahme durchzufuhren.
2.7.1 Umbau des Gerätes
Für Umbau-, Anbau- und Einbauarbeiten ist die dem jeweiligen Bausatz beiliegende Anweisung maßgebend.
2.8 Übergabe
Erklaren Sie dem Benutzer die Funktionen des Gerätes. Machen Sieihn besonders auf die Sicherheitshinweise aufmerksam.
Überreichen Sie dem Benutzer die Gebrauchs- und Montageanweisung.

Symbole des Typenschildes (Beispiel WSP 7010)





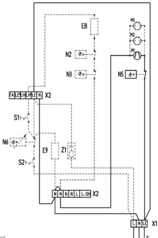
Stromlaufplan WSP 2010 - 7010
E1-E6:Heizkörper (Speicher)
E7: Heizwiderstand
F1: Schutz-Temperaturbegrenzer
M1 - M3: Gebäse
N1: Temperaturbegrenzer - Aufladung
N5: Temperaturbegrenzer - Lufterschublade
N4: Temperaturbegrenzer - Aufladung
X1: Netzanschlussklemme
X2: Anschlussklemme
Integr. Raumtemperaturregler
E9: Heizwiderstand
N6: Temperaturregler - Entladung
S2: Wippenschalter - Entladung
Z1: Funkschutzkondensator
Zusatzheizung
E8:Zusatzeizkörper
N2: Temperaturregler - Zusammenheizung
N3: Temperaturregler - Zusammenheizung
S1: Wippenschalter - Zusatzheizung

AC-Signal 230 V
Aufladsteuerungssignal

Steuerkrcis 1/N/PE 50 Hz 230 V

3/N/PE 50Hz400V
* bei Anschluss eines externen RT

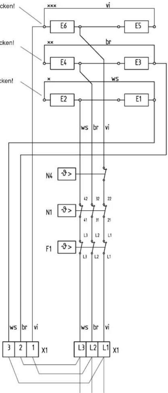
Serienbeschaltung
100% P Nenn
3/N/PE 50Hz400V

91.6%PNenn
3/N/PE 50 Hz 400 V

83.3% P Nenn
3/N/PE 50 Hz 400 V

75% P Nenn
3/PE 50 Hz 400 V

Nur bei WSP 2010
100% P Nenn
1/N/PE 50Hz230V
Achtung! Bei 3/PE AC 50Hz 230V Netz
Umverdraughtung des Lastkreises des Wärmespeichers erforderlich!
Stromlaufplan für 3/PE AC 50Hz 230V
Umverdraughtung des Lastkreises des Wärmespeichers erforderlich!
xxx Litze vi von E2 abziehen und auf E6 stecken!
xx Litze br von E6 abziehen und auf E4 stecken!
x Litze ws von E4 abziehen und auf E2 stecken!

3/PE AC 50 Hz 230V
E1-E6:Heizkorper (Speicher)
F1: Schutz-Temperaturbegrenzer
N1: Temperaturbegrenzer - Aufladung
N4: Temperaturbegrenzer - Aufladung
X1: Netzanschlussklemme
Brücken sind bauseits zu legen
3. Kundendienst und Garantie
AEG-Geräte werden mit Sorgfalt konstruiert und gebaut. Erst nach einer Reihe von Prüfungen verlassen sie unser Werk. Sollte trotzdem eine Störung auftreten, behmen Sieitte mit der Ohnen am nachstgelegenen AEG-Kundendienststelle Kontakt auf oder rufen Sie uns unter der Service-Telefonnummer an.
Bitte halten Sie darauf die E-Nr. und F-Nr. des Gerätes bereit. Sie finden die Nummern auf dem Typenschild.
Unser Kundendienst hilft auch nach Feierabend
Den AEG-Kundendienst konnen Sie an sieben Tagen in der Woche tätig bis 22 Uhr Telefonisch erreichen - auch samstag und sonntags.
Im Notfall steht immer ein Kundendienst-Techniker für Sie bereit. Dass dieser Sonderepservice zusammen honoriert werden muss, werden Sie sicher verstehen.
Unsere Kundendienst-Stationen wechseln sich wochentlich im Notdienst ab. Wo auch immer Hilfe gebraucht wird, der{nachste AEG-Kundendienst ist nichtweit.
Nach Feierabend, am Wochenende oder an Feiertagen wenden Sie sichitte an unseren Kundendienst, Telefon 0 18 03 - 70 20 20.
An Wochentagen konnen Sie während der Geschäftszit die nachstgelegene regionale Kundendienst-Leitstelle anrufen.
Garantie
Gesetzliche Gewährleistungsrechte des Kunden gegen den Verkauf werden durch diese Garantie nicht berührt. These Garantiebedingungen gelten nur für den Kauf und Einsatz der Geräte in der Bundesrepublik Deutschland.
Die Garantiedauer
Grundsätzlich gewährren wir für jeder im Haushalt eingesetzte AEG-Haustechnik gerät 24 Monate Garantie.
Wird ein von seiner Bauart her für den Haushalt bestimmtes Gerät gewerblich genutzt, beträgt die Garantiezeit 12 Monate.
Der Garantiebeginn
Die Garantie beginnnt mit dem Zeitpunkt der Übergabe des Gerätes. Ansprüche aus dieser Garantie erlösen zwei Jahre nach Übergabe.
Bewahren Sieitte stets die Rechnung, den Lieferschein oder einen anderen Kaufnachweis auf. Voraussetzung fur unsere Garantiepflicht ist, dass das Gerät nach unseren Anweisungen montiert und angeschlüssen ist und nach unserer Anleitung sachgemäß bedient wird und bzw. damit unsere Montage-, Betriebs- und Wartungsanleitungen beachtet werden.
Wir bitten um Verständnis davon, dass wir für Mängel innerhalb dieser Garantie jedoch nur einstehen können, wenn uns diese zwei Wochen nach ihrer Erkennbarkeit schriftlich angezeigt werden.
Die Reparaturen
Wir prufen Ihr Gerät sorgfältig und ermitteln, ob der Garantieanspruch zu Recht besteht. Wenn ja, entscheiden wir, auf welche Art der Schaden behoben werden soll. Im Fall einer Reparatur sorgen wir für eine fachgerechte Ausführung.
Die Ausnahmeregeln
Für Schäden, die aufgrund natürlicher Abnutzung, Verkalkung chemischer oder elektrchochemischer Einwirkungen an einem Gerät entstehen, können wir keine Garantie übernehmen. Transportschäden werden dann von uns kostenlos behoben, wenn unverzüglich nachgewiesen wird, dass die Verursachung bei AEG liegt. Für sightbare Schäden kommt wir jedoch nur dann auf, wenn uns die Mängel innerhalb von 14 Tagen nach Übergabe des Gerätesbekanntegeben werden.
Anderungen oder Eingriffe am Gerät durch Personen, die von uns dazu nicht autorisiert sind, haben das Erlöschen unserer Garantie zur Folge.
Einregulierungs- und Umstellungsarbeiten sind grundsätzlich kostenpflichtig.
Die Kosten
Für die Dauer der Garantie übernehmen wir sümttliche Materialkosten sowie alle im Zusammenhang mit der Fehlerbehebung entstandenen Kosten.
Die Haftung
Für das Abhandenkommen oder die Beschädigung eines Gerätes durch Diebstahl, Feuer, Aufruhr oder ähnliche Ursachen können wir keine Haftung übernehmen.
Auch mittelbare Schäden oder Folgeschäden, die durch ein geliefertes Gerät verursacht werden oder die bei der Lieferung eines Gerätes entstehen, sind von der Haftung ausgeschlossen.
Garantie für in Deutschland gekaufte und im Ausland eingesetzte Geräte
Wir sind nicht verpflichtet, Kundendienstleistungen außerhalb der Bundesrepublik Deutschland zu erbringen. Bei Störungen eines im Ausland eingesetzten Gerätes ist das gesamt ggf. auf ihre Gefahr und ihre Kosten an den Kundendienst in Deutschland zu schicken. Ebenfalls erfolgt die Rücksendsung auf ihre Gefahr und Kosten.
Für die im Ausland eingesetzten Geräte wird eine Garantie von 6 Monaten übernommen.
Garantie fur außerhalb Deutschlands gekaufte Geräte
Es gelten die gesetzlichen Vorschriften und ggf. die Lieferbedingungen der AEG-Ländergesellschaft bzw. des Importeurs.
Bei Einsatz dieser Geräte in Deutschland sind Ansprüche wegen Mängeln nur in dem Land, in dem sie gekauft wurden, nach den besonderen Bedingungen这点es Landes geltend zu machen.
3.1 Entsorgung von Verpackung und Altgerät
Verpackungsmaterial entsorgen
Entsorgen Sie das Verpackungsmaterial des Gerätes sachgerecht. Transportverpackungen überlassen Sie dem Fachhandel. Verkaufsverpackungen (Grüner Punkt) entsorgen Sie über DSD (Duates System Deutschland).
Alle verwendeten Verpackungsmaterialien sind umweltverträglich und wiederverwertbar.
- Kunststoffeile sind, sowweit vorhanden, folgendermaBen gekennzeichnet:
- PE für Polyethylen, z. B. Verpackungsfolien
- PS für Polystyrol, z. B. Polsterteile (grundsätzlich FCKW-frei)
- POM für Polyoxymethylen, z. B. Kunststoffklammern
- PP für Polypropylen, z. B. Spannbänder
- Kartonneile sind aus Altpapier hergestellt.
Altgeräte entsorgen
Aus Umweltschutzgründen müssen alle ausgedienten Geräte fachgerecht nach den geltenden Vorschriften entsorgt werden. Dies gilt für ihr bisheriges Gerät und, nach dem es eines Tages nicht mehr benutzt wird, auch für ihr neuen Gerät.
Entsorgungshinweise
Das Gerätarf nicht mit dem Hausmüll entsorgt werden.
- Auskunft über Abholtermine oder Sammelpläte erhalten Sie bei der ortlichen Stadtreinigung oder der Gemeindeverwaltung.
Het apparaat mag nicht
Het apparaat mag nicht
Adressen und Kontakte
Vertriebszentrale
EHT Haustechnik GmbH
Markenvertrieb AEG
Gutenstetter StraBe10
90449 Nurnberg
info@eht-haustechnik.de
www.aeg-haustechnik.de
Tel. 0 18 03 / 91 13 23
Fax 09 11 / 96 56 - 44 4
Kundendienstzentrale
Holzminden
Fürstenberger Str. 77
37603 Holzminden
Briefanschrift
37601 Holzminden
Der Kundendienst
und Ersatzteilverkauf
ist in der Zeit von
Montag bis Donnerstag
von 7.15 bis 18.00 Uhr
und Freitag
von 7.15 bis 17.00 Uhr,
auch unter den
nachfolgenden Telefon-bzw.
Telefaxnummern erreichbar:
Kundendienst
Tel. 0 18 03 / 70 20 20
Fax 01803/702025
Ersatzteilverkauf
Tel. 0 18 03 / 70 20 40
Fax 01803/702045
Regionen
AEG Kundendienst
Dortmund
Oespel (Indupark)
Brennaborstr. 19
44149 Dortmund
Postfach 76 02 47
44064 Dortmund
Tel. 02 31 / 96 50 22-11
Fax 02 31/965022-77
Frankfurt
Rudolf-Diesel-Str. 18
65760 Eschborn
Tel. 06173/602-11
Fax 06173/602-77
Hamburg
Georg-Heyken-Str. 4a
21147 Hamburg
Tel. 0 40 / 75 20 18-11
Fax 040/752018-77
Holzminden
Furstenberger Str. 77
37603 Holzminden
Ersatzteile
Tel. 05531/702-137
Fax 05531/702-335
Kundendienst
Tel. 05531/702-111
Fax 05531/702-107
Leipzig
Airport Gewerbepark-Glesien
Ikarusstr. 10
04435 Schkeuditz
Tel. 03 42 07 / 7 55-11
Fax 03 42 07 / 7 55-77
München
Hainbuchenring 4
82061 Neuried
Tel. 0 89 / 89 91 56-11
Fax 0 89 / 89 91 56-77
Stuttgart
Weilimdorf
Motorstr. 39
70499 Stuttgart
Tel. 07 11 / 9 88 67-11
Fax 07 11 / 9 88 67-77
Ausland
Schweiz
EHT Haustechnik AG
Industriestrasse 10
CH-5506 Magenwill
Tel. 062/8899214
Fax 062/8899126
Nederland
AEG Home Comfort
Daviottenweg 36
NL-5222 BH's
Hertogenbosch
Tel. 073/6238888
Fax 073/6238888
Belgium
AEG Home Comfort
Havenlaan - Av. du port, 104
B-1000 Brussel - Bruxelles
Tel. 02 / 4 22 25 22
Fax 02/4222524
Czech Republic
Stiebel Eltron Czech
K Hajum 946
CZ-Prague 5 - Stodulky
Tel. 0 04 20 / 251 11 61 11
Fax 0 04 20 / 235 51 21 22
Polska
Stiebel Eltron Polska Sp. z o.o.
Ul. Instalatorów 9
02-237 Warszawa
Tel. 022/8464820
Fax 022/8466703
EHT Haustechnik GmbH
Markenvertrieb AEG
Gutenstetter StraBe 10
D-90449 Nurnberg
GERMANY
www.aeg-haustechnik.de
info@eht-haustechnik.de
H 262 403 525
EHT-Haustechnik GmbH
EinfachAnleitung