ST 120 ES - Chaudière Junkers - Notice d'utilisation et mode d'emploi gratuit
Retrouvez gratuitement la notice de l'appareil ST 120 ES Junkers au format PDF.
| Type de chauffe-eau | À chauffage indirect, stratification thermique |
| Capacité | Non précisé |
| Modèles disponibles | ST 75 ES, ST 120 ES, ST 160 ES |
| Installation | Par un installateur agréé |
| Entretien | Service après-vente par installateur agréé |
| Garantie de fonctionnement | Respect strict des prescriptions techniques |
| Type de chauffage | Indirect, par stratification thermique |
| Matériau du réservoir | Non précisé |
| Dimensions | Non précisé |
| Poids | Non précisé |
| Pression maximale | Non précisé |
| Température maximale | Non précisé |
| Alimentation | Non précisé |
| Type d'eau | Non précisé |
| Utilisation recommandée | Usage domestique |
| Normes | Conforme aux prescriptions techniques |
FOIRE AUX QUESTIONS - ST 120 ES Junkers
Questions des utilisateurs sur ST 120 ES Junkers
0 question sur cet appareil. Repondez a celles que vous connaissez ou posez la votre.
Poser une nouvelle question sur cet appareil
Téléchargez la notice de votre Chaudière au format PDF gratuitement ! Retrouvez votre notice ST 120 ES - Junkers et reprennez votre appareil électronique en main. Sur cette page sont publiés tous les documents nécessaires à l'utilisation de votre appareil ST 120 ES de la marque Junkers.
MODE D'EMPLOI ST 120 ES Junkers
thermisch gelaagde, indirect verwarmde boilers boilers à chauffage indirect, à stratification thermique

ST75ESST120&160ES

Un fonctionnement impeccable ne peut etre garantie que lorsque les prescriptions sont strictement observees. Sous reserve de modifications.
Nous vous prions de bien pouvoir lire attentivement ces prescriptions, de les remetre à l'utiliser et de lui conseiller de les conserver soigneusement.
L'INSTALLATION, LA MISE EN SERVICE, L'ENTRETIEN ET LE SERVICE APRES-VENTE DOIVENT ETRE EFFECTUES PAR UN INSTALLATEUR AGREE.
nv SERVICEO sa
Kontichsesteenweg 60
2630 AARTSELAAR
TEL: 038872060
FAX: 03 877 01 29
Veiligheidsgroep 7 Groupe de sécurité
Sanitair expansievat 8 Vase d'expansion sanitaire
INSTALLATIE VAN ST 75 ES 8
Toebehoren 890 8 Accessoire 890
Bestanddelen 8 Composition
9 Distances minimales
Aansluitschema 10 Schema de raccordement
Installatie 11 Installation
INSTALLATIE VAN ST 120 & 160 ES 15
Toebehoren 891 15 Accessoire 891
Bestanddelen 15 Composition
Minimumaufstanden 16 Distances minimales
Aansluitschema 17 Schema de raccordement
Installatie 17 Installation
Platenwarmtewisselaar 22 Echangeur de chaleur a plaques
Leegmaken en reinigen 22 Vidange et nettoyage
Veiligheidsgroep 22 Groupe de sécurité
L ouverture pour cables des sondes de température (CTN 1 et CTN 2)
MA anode en magnésium
T1 douille pour sonde de température CTN 1
T2 douille pour sonde de température CTN 2
WwA sortie eau chaude R 3/4" (M)
WWE entrée eau chaude R 3/4" (M)
Garder une distance minimale de 350 mm jusqu'au sol pour le remplacement de l'anode de protection.

Fig. 2
Les dimensions après la / " sont les dimensions du ST 160 ES.
E leegloopkraan
L ouverture pour cables des sondes de température (CTN 1 et CTN 2)
MA anode en magnésium
T thermometre
T1 douille pour sonde de température CTN 1
T2 douille pour sonde de temperature CTN 2
WwA sortie eau chaude R 3/4" (M)
WWE entrée eau chaude R 3/4" (M)
Garder une distance minimale de 400 mm jusqu'au mur opposé pour le remplacement de l'anode de protection.
2. DONNEES TECHNIQUES
| type | ST 75 ES | type | |
| min. opwarmingstijd bij een koudwater-temperaatur van 10°C, een boilertemperaatur van 60°C en een vertrektemperaatur van 75°C | min | 23 | temps de chauffe min. avec une tempé-rature d'eau froide de 10°C, une tempé-rature du boiler de 60°C et une tempé-rature de départ de 75°C |
| overige geveens autres données | |||
| nuttige inhoud I 75 contenance utile | |||
| nuttige warmwaterhoeveelheid (beschik-baarijdens de eerste 10 minutes) bij een boilertemperaatur van 60°C, een uitlooptemperaatur van 40°C en een koudwatertemperaatur van 10°C | capacité utile (disponible pendant les 10 premières minutes) avec une tempé-ra-ture du boiler de 60°C, une tempé rature d'écoulement de 40°C et une tempéra-ture d'eau froide de 10°C | ||
| - met TOP 26 ZWB | | | 230 | - avec TOP 26 ZWB |
| - met TOP 30 ZWB | | | 250 | - avec TOP 30 ZWB |
| - met TOP 30 ZWBR | | | 250 | - avec TOP 30 ZWBR |
| - met TOP 35 ZWBR | | | 270 | - avec TOP 35 ZWBR |
| stilstandverlies (24 h) kWh/d 1,2 perte à l'arrêt (24 h) | |||
| maximum bedrijfsdruk water bar 10 pression de service maximale eau | |||
| leegg gewicht kg 29 poids à vide | |||
-
De ingebouwde thermometer geeft de in het bovenste gedeelte van de boiler heersende temperatuur aan. Bij langdurige stilstand van de boilerpomp kan in de boiler een natuurlijke temperatuurgelaagdheid optreden die afwijkt van de ingestelde boilertemperatuur. Temperatuuraanduiding en schakelpunt�n aanrom Niet identiek. Dit gedrag is systeemafhankelijk en kan alleen door circulatie van de boilerinhoud geminaliseerd worden.
-
La chaudiere se met en priorite pour eau chaude des que la température à la sonde de température du Boiler (CTN 2) est environ 3,5K en dessous de la température d'eau chaude réglée.
- Ensuite la chaudière chauffera l'échangeur de chaleur à plaques.
-
Quand la température de départ de la chaudière est environ 10K au-dessus de la température d'eau chaude régée, la pompe du Boiler est enclenchée et le Boiler est chauffé.
-
La température de replissage est régée par la sonde de température d'eau chaude de la chaudière (CTN 3).
- La chaudière est déclenchée quand la température de replissage au CTN 3 est dépassée ou quand la sonde de température du boiler (CTN 1) est seulement 3,5 K en dessous de la température du CTN 3. La pompe du boiler continue à tourner pendant environ 5 minutes. Àsi la chaleur latente est transférée vers le boiler.
- Quand moins de 5 litres d'eau chaude (environ) est puisé, la chaudière ne se met pas en priorité pour eau chaude. Le Boiler n'est chauffé qu'à partir de débits deuisage plus importants.
Ainsi les pertes à l'arrêt sont limitées au minimum.
- Le thermomètre incorpore indique la température dans la partie supérieure du boiler. L'arrêt prolongé de la pompe du boiler peut provoquer une stratification qui devie de la température réglée. De ce fait, indication de température et point de commutation ne sont pas identiques. Ce comportement est dépendant du système et ne peut être minimalisé que par circulation de la contenance du boiler.

6720610445-01.1R
ST 75 ES ST 120 & 160 ES

Fig. 5
672061044801.1R
Fig. 4
Schema met NTC-positions Schéma des positions des CTN
CTN 1 sonde de température pour le déclenchement de la priorité pour eau chaude
CTN 2 sonde de températe pour l'enclenchement de la priorité pour eau chaude
CTN 3 sonde de température eau chaude à l'échangeur de chaleur à plaques
4. ALGEMEEN
4. GENERALITES
Ces boilers doivent être placés par un installateur compétent. Il doit se conformer aux normes et prescriptions en la matière. En cas de doute, il doit se renseigner auprès des instances officielles ou auprès de notre firme.
4.1 Usage
Ces boilers peuvent être raccordés aux chaudières à condensation JUNKERS ZWBR 7-30 A Cerapur & ZWB 7-30 A Cerasmart et aux chaudières à condensation RADSON TOP 26 & 30 CE et TOP 35 CL.
4.2 Protection contre la corrosion
La cuve est recouverte d'une double couche homogène d'email neutre vis à vis de l'eau sanitaire et des matérieliaux d'installation.
Comme protection supplémentaire, ces boilers sont également équipés d'une anode en magnésium.
4.3 Groupe de sécurité
Respecter les prescriptions de votreompagnie de distribution 'eau locale.d
Ces apparèils doivent être raccordés avec un groupe de sécurité 3/4 agréé BELGAQUA (livrable sur commande par SERVICO sa).

Le raccordement entre boiler et groupe de sécurité ne peut JAMAIS être fermé. (voir fig. 10 & 18)
Ce groupe de sécurité doit être place sur l'arrivée d'eau froide, avant le boiler (et le plus pres possible de celui-ci). L'écoulement doit être raccordé à une décharge d'un diamètre au moins égal à la tuyauterie d'alimentation par l'intérémdiaire d'un entonnoir avec une ouverture visible de minimum 20 mm. (livrable en option)
La position du groupe doit toujours permettre un vidage total du boiler.
Le boiler ne peut JAMAIS être soumis à une pression supérieure à 8 bars, sous peine de risque de détérioration. Un réducteur de pression doit être prévu au cas où la pression d'eau serait supérieure à 5 bars. Sinon, la perte d'eau via le groupe de sécurité sera trop élevé. Ce réducteur de pression sera monté en冲动 du groupe de sécurité. (livrable en option)
Placer un robinet d'arrêt en amont du groupe de sécurité.
Le raccordement d'un Boiler à une tuyauterie en cuivre doit être effectué par un manchon en fonte ou en acier.
Dans le cas où l'installation serait équipée de robinets à fermeture rapide, il est nécessaire d'installer un amortisseur de coups de belier (FLEXOFIT - livrable en option).
REMARQUE: un changement du réglage (scellé) au groupe de sécurité supprime la garantie. Il est interdit d'obstruer l'orifice du groupe de sécurité, par lequel s'écoule l'eau de dilatation. De graves accidents peuvent survenir en cas de non-respect de cette règle.
AFIN DE CONTROLLER LE BON FONCTIONNEMENT, IL FAUT 1 FOIS PAR MOIS, ACTIONNER LE ROBINET AINSI QUE LA SOUPAPE DU GROUPE DE SECURITE. UN DEPOT DE CALCAIRE RISQUE D'EMPECHER LE BON FONCTIONNEMENT.
4.4 Sanitair expansievat
4.4 Vase d'expansion sanitaire
Avec le montage d'un vase d'expansion, prévu pour eau potable, une perte d'eau inutilie peut être évitée.
Le vase est installé dans l'alimentation d'eau froide entre boiler et groupe de sécurité.
La contenance d'eau du vase d'expansion dépend de la pression d'eau. Quand la pression d'eau est limitée à 3 bars par un réducteur de pression, une contre-pression de 3 bars sur le vase 'expansion suffit. d
La contenance du vase d'expansion est de 8 litres.
5. INSTALLATIE VAN ST 75 ES
5.1 Toebehoren 890
L'accessoire de raccordement 890 contient toutes les pieces pour le raccordement d'un boiler Storamaxx ST 75 ES à une chaudière à condensation JUNKERS TOP 30 & 35 ZWBR Cerapur et TOP 26 & 30 ZWB Cerasmart.
5.2 Bestanddelen 5.2 Composition
Fig. 6

stmax 03
1 groupe de raccordement eau froide avec raccordement de circulation Rp 1/2"
3 pompe du boiler avec set de cables de raccordement
4 pompkoppeling met handmatige ontluchter 4 raccord de la pompe avec purgeur manuel
12 flexibel aansluiting koud water 12 flexible raccordement eau froide
181 conduite de raccordement flexible pour eau froide ou entrée eau chaude, avec tube d'isolation
320 aide de montage
320.1 garniture de fixation pour aide de montage
320.2 gabarits adhesifs pour aide de montage
320.3 pieces d'ecartement autocollantes
320.4 pièces d'écartement pour la plaque de montage
5.3 Minimumafstanden 5.3 Distances minimales

Fig. 7 Zijdelingse rookgasafvoer Evacuation laterale des gaz brulés
| rookgasbuizen tuyaux d'évacuation | Y | Hmin bij plat dak avec toit plat |
| AZB 600, AZB 616 985 | -- | |
| AZB 615 955 | -- | |
| AZB 817, AZB 817/1 met/avec AZB 616 | 985 | -- |
| AZB 601, AZB 602 met/avec AZB 603 | -- | 1295 |
Garder à côte une distance au mur de minimum 100 mm.
Fig. 10

stmax 890
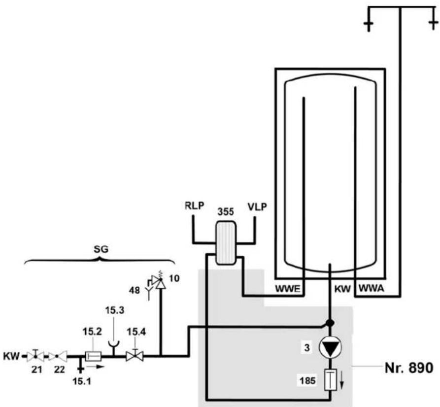
355 platenwarmtewisselaar 355 échangeur de chaleur a plaques
15.1 controleventiel 15.1 soupape de contrôle
15.2 terugslagklep
15.4 robinet d'arret
21 robinet d'arrêt (à installer)
22 réducteur de pression (si nécessaire, accessoire)
48 point deuisage
KW raccordement eau froide
RLP retour échangeur de chaleur à plaques
SG groupe de sécurité
VLP depart échangeur de chaleur à plaques
WWA sortie eau chaude
WWE entree eau chaude
5.5 Installatie 5.5 Installation
Déterminer les mesures de raccordement et préparer l'aide de montage
Déterminer l'endetroit d'installation de la chaudière et la distance de la plaque de montage jusqu'àu plafond.
Vous pouvez installer le boiler au besoin a gauche ou a droite.
Déterminer les deux trous pour l'aide de montage (320).
Coller le gabarit (320.2) qui correspond à la combinaison d'appareils directement au côte visible de l'aide de montage (320).
Le gabarit correspondant (320.2) vous montre les points de fixation de l'appareil (120).

Fig. 11
320.3 pieces d'ecartement autocollantes
320.4 pièce d'écartement pour la plaque de montage
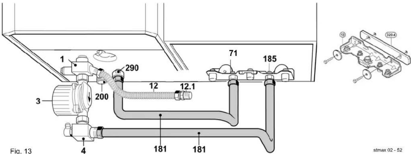
Boiler voorbereiden Préparer le boiler
Monter les allonges (290) et le groupe de raccordement eau froide (1).

Fig. 12
Muuraansluitingen tot stand brengen Montage de I'aide de montage et du boiler
Monter la plaque de montage (13) de la chaudière.
Remplacer le robinet d'eau froide (droit) par le clapet anti-retour (n^.185,3 / 4'' - 1 / 2'')
- Remplacer le nipple 1/2 (gauche) par la réduction (n^.71, 3/4" - 1/2") .
Toestelophanging en boiler monteren Montage de I'aide de montage et du boiler
Monter l'aide de montage préparé (320) avec chevilles et vis (320.1).
Forer les points de fixation (120) selon le gabarit (320.2) et les chevilles avec crochets (320.1).
Coller les pièces d'écartement (320.3) sur le dos du boiler (voir fig. 11).
Accrocher le boiler aux crochets prevus.
Monter la plaque de montage ensemble avec la pièce d'écartement (320.4). Voir fig. 11 et 13 ou 14
Flexibele verbindingsleiding monteren
Montage de la conduite de raccordement flexible
Raccorder les flexibles sur la plaque de montage.
Montage des raccordements eau chaude et eau froide
Lors d'une pression du réseau de plus de 6 bars, le montage d'un réducteur de pression sur le raccordement eau froide, est nécessaire.
Sanitaire pomp monteren Montage de la pompe sanitaire
Installer la pompe sanitaire (3) avec la direction du flux vers l'échangeur de chaleur à plaques, sur le groupe de raccordement eau froide (1).
Installer le raccord de la pompe (4) sur la pompe sanitaire (3).
Montage van de gasketel Montage de la chaudière
-
Installer de ketel en rookgastoebehoren volgens de desbetreffende installationehandelingen.
-
Installer la chaudiere et l'évacuation des gaz brûlés suivant les notices d'installation correspondantes.
Gasketel en boiler verbinden
- Ajuster les flexibles (181) suivant l'installation du Boiler et faites le raccordement.

Fig. 13
montage links montage à gauche
stmax 02-52

Fig. 14
montage rechts montage à droite
Enlever le cable electrique entre extracteur (226) et Heatronic.
Introduire le set de cables, raccordé sur la pompe du boiler (3), dans les contacts libres du Heatronic et du extracteur (226).





Utiliser le set n°. 851. (n°. de commande 7 719 002 018) Monter le tuyau d'adaptation flexible (6) au lieu de la valve eau de la chaudière.
Monter la restriction (B) dans le raccordement eau froide (A) du Boiler Storamaxx.
- Mettre l'hauteur manometrique du circulateur boiler en position 3.
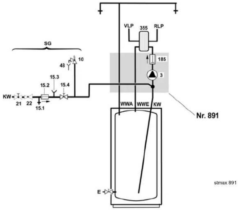
6.1 Toebehoren 891
L'accessoire de raccordement 891 contient toutes les pièces pour le raccordement d'un boiler Storamaxx ST 120 ou ST 160 ES à une chaudière à condensation JUNKERS TOP 30 & 35 ZWBR Cerapur et TOP 26 & 30 ZWB Cerasmart.
6.2 Bestanddelen 6.2 Composition

Fig. 19
1 groupe de raccordement eau froide avec raccordement de circulation 1 / 2^ F
3 pompe du boiler avec set de cables de raccordement
pe avec purgeur manuel
180 conduite de raccordement flexible pour eau froide, avec tube d'isoation
181 conduite de raccordement flexible pour eau froide ou entrée eau chaude, avec tube d'isolation

Fig. 20
6.4 Aansluitschema 6.4 Schema de raccordement

Fig. 21
échangeur de chaleur à plaques
15.1 controleventiel 15.1 soupape de contrôle
15.2 terugslagklep 15.2 clapet anti-retour
15.4 robinet d'arret
21 robinet d'arrêt (à installer)
22 réducteur de pression (si nécessaire, accessoire)
48 siphon
E robinet de vidange
KW raccordement eau froide
RLP retour échangeur de chaleur à plaques
SG groupe de sécurité
VLP depart échangeur de chaleur à plaques
WWA sortie eau chaude
WWE entree eau chaude
6.5 Installatie
Déterminer les mesures de raccordement
Installer la plaque de montage (13) de la chaudiere a une hauteur minimum de 1150 mm (fig. 20).
Installer d'abord la chaudiere (voir les notices d'installation de la chaudiere même).
Preparer le boiler
Monter l'allorge (290) et le groupe de raccordement eau froide (fig. 22 - n°. 1).

Fig. 22
Boiler in de montagepositie opstellen Mise du boiler dans la position de montage
Garder - selon le type du Boiler - les distances suivantes par rapport au mur.

Fig. 23
ST120 ES

Fig. 24
ST160 ES
Flexibele verbindingsleiding monteren
Montage de la conduite de raccordement flexible
Remplacer le robinet d'eau froide (droit) par le clapet anti-retour (n^ 185, 3 / 4'' - 1 / 2''
Remplacer le nipple 1 / 2'' (gauche) par la réduction (n^.71,3 / 4" - 1 / 2'')
Raccorder les flexibles (180) et (181) sur la plaque de montage (13).

Montage de l'alimentation eau froide du boiler
Raccorder l'alimentation eau froide au nipple 1/2" (M) du flexible (12).
Lors d'une pression d'eau de plus de 6 bars, un réducteur de pression doit être installé.
Ajuster en pliant le flexibles pre monté (181) au raccordement du boiler (290)
Installer les conduites de façon telle qu'une accumulation d'air soit évitée.
Boilerpomp monteren Montage de la pompe du boiler
Installer la pompe du boiler (3) avec la direction du flux vers l'échangeur de chaleur à plaques, sur le groupe de raccordement eau froide (1).
Installer le raccord de la pompe (4) sur la pompe du boiler (3).
Adapter la conduite flexible de raccordement (180), en la pliant, sur le raccord de la pompe (4).

Fig. 27

ENKEL BIJ TOP 35 ZWBR
Aanpassingsset watervalve monteren
Zie fig. 28 - 30.

UNIQUEMENT POUR TOP 35 ZWBR
Montage du set d'adaptation de la valve eau
Voir fig. 28 - 30.



Fig. 28 Fig. 29 Fig. 30
Utiliser le set n°. 851. (n°. de commande 7 719 002 018) Monter le tuyau d'adaptation flexible (6) au lieu de la valve eau de la chaudière.
Monter la restriction (B) dans le raccordement eau froide (A) du boiler Storamaxx.
- Mettre l'hauteur manometrique du circulateur boiler en position 3.
Respecter les prescriptions et les mesures de sécurité legales.
Consulter également les notices d'installation de la chaudière même.

Danger: risque d'électrocution!!
Avant de commencer des travaux à la partie electrique,mettre l'installation hors tension.

Fig. 31 Fig. 32


Fig. 33
6720610332-16.2
8.INGEBRUIKNAME
8.1 Note pour l'installateur
Après la mise en service,mettre l'usage au courant de la manipulation et du fonctionnement du boiler.
Attirer son attention sur le fait qu'en aucun cas le fonctionnement du groupe de sécurité ne peut être entrave.
8.2 Remplissage du boiler
Pour le remplissage du Boiler:
Bien rincer les conduites, pas le boiler même.
Remplir le Boiler avec un point deuisage ouvert, jusqu'ac que I'eau s'ecoule.

Remarque pour ST 120 & 160 ES
Attention: endommagement de la pompe du boiler par marche à sec!
Remplir la pompe du boiler avec le purgeur manuel ouvert. Le purgeur manuel se situe au dessus de la pompe. Ne le fermer seulement qu'â partir du moment où de l'eau s'écoule.
8.3 Doorstroombegrenzing
8.3 Limitation du début instantané
Afin d'utiliser la capacité du boiler au maximum et d'eviter un mélange prémature, nous vous conseillons de limiter le débit d'eau froide vers le boiler aux valeurs suivantes:
ST75ES
12 litres/minute
ST 120 ES
12 litres/minute
ST 160 ES
16 litres/minute
8.4 Réglage de la sonde CTN à la première mise en service
Regler le régulateur de température du Boiler de la chaudière sur la position " ^ 念
Mettre la chaudiere en service.
Le boiler est chauffé suivant la température selectionnée. Ensuite Heatronic lance l'ajustage de la sonde CTN pendant environ 7 minutes.
Pendant le rechauffement et l'ajustage de la sonde CTN, la chaudière n'est pas mise sur chauffage.
Quand de I'eau est pusiee pendant cette pereiode, le processus se repete.
Garder les points deuisage fermes jusqu'ac que la pompe du boiler soit declenchee pour la premiere fois.
8.5 Réglage de la température du boiler
- Sélectionner la température du Boiler avec le bouton sélecteur de la chaudière (voir notices de la chaudière).
- Sélectionner la température du Boiler avec le bouton sélecteur chauffage via le programme eau chaude (voir notices de la chaudière).
9. ONDERHOUD 9. ENTRETIEN
9.1 Contrôle mensuel
Régler, une fois par mois, le sélecteur de température de l'eau sanitaire de la chaudière au maximum pendant 1 heures comme désinfection thermique. Pour cela tourner le bouton de réglage complètement à droite. Ceci évite la formation des bacteriés nuisibles comme la bactérie du légionnaire, dans le boiler. ÀpRES que le boiler a atteint la température maximale, faites couler une quantité d'eau chaude via un robinet deuisage.
Contrôler également le groupe de sécurité.
9.2 Anode de protection
Selon le degré d'entartrage on doit contrôler l'anode (au moins toutes les 2 années) et évientuèlement la replacer.
Un premier contrôle doit être fait après 1 an de service.
Une anode détiériée - particulièrement à la partie supérieure, exige un remplacement immédiat.
Lors du montage d'une anode neuve on doit veiller à ce qu'une conduite électrique (en métal) vers la cuve est assurée.

L'inobservation de l'anode peut cause des dégats préalables par corrosion.
9.3 Montage d'une nouvelle anode
Monter l'anode de façon isolée.
- Faites un raccordement électrique de l'anode vers la chaudière via la conduite de raccordement.
9.4 Echangeur de chaleur à plaques
Le degré d'entartrage dépend du temps de fonctionnement, de la température de service et de la durée de l'eau. Un échangeur de chaleur à plaques entartré diminue la capacité de chauffe, augmente les besoin en énergie et prolonge le temps de chauffe.
Un traitement d'eau pour éviter l'entartrage est donc à prévoir dans des régions avec de l'eau agressive.
Vous trouvez plus d'informations dans les notices de la chaudiere.
9.5 Vidange et nettoyage
Avant le nettoyage ou la réparation, le boiler doit être vidé et le courant interrompu.
Contralier regulierement le boiler et enlever le depot.
9.6 Groupe de sécurité
Afin de contrôle le bon fonctionnement, il faut 1 fois par mois, actionner le robinet ainsi que la soupape du groupe de sécurité. Un dépôt de calcaire risque d'empecher le bon fonctionnement.

Le raccordement entre boiler et groupe de sécurité ne peut JAMAIS être fermée.
Aprés nettoyage ou réparation, bien rincer et purger le boiler.
Remplir le boiler.
9.8 Pièces de rechange et lubrifiants
Utiliser toujours les pieces d'origine JUNKERS et les graisses d'entretien JUNKERS.
Pour les pieces métalliques, les joints toriques et les sondes de température:
- en contact de l'eau : L 641,
- graisse thermoconductive : P 12.
10. FOUTEN OPSPOREN EN VERHELPEN
Raccordements bouchés
En combinaison avec des tuyauteries en cuivre, les raccordements peuvent etre bouches dans des circonstances defavorables par le fonctionnement electrochimiques entre anode de protection en magnésium et la tuyauterie.
Le raccordement d'un boiler à une tuyauterie en cuivre doit toujours être effectué par un manchon en fonte ou en acier.
Odeurs désagréables et couleur foncée de l'eau chaude
Ceci est provoqué par le fonctionnement de l'anode en magnésium.
Nettoyer le boiler, remplacer l'anode de protection et utiliser le boiler à une température de minimum 60^ .
11. BELANGRIJKE NOTA'S
Vous trouvez l'indication du type en haut de la plaque signalétique de l'appareil. Le numero de série se trouve en bas de cette plaque. Veuillez mentionner ces données lors de chaque contact avec votre installerateur ou avec notre service après-vente.
12. WAARBORG
La garantie accordée n'est valable que si l'installation est rigoureusement conforme aux prementes prescriptions et si l'installation entiere est correctement effectue.
La garantie est applicable suivant les conditions reprises sur la carte de garantie. Celle-ci doit être complétée du type et du numero de série, indiqué sur la plaque d'immatriculation de l'appareil et returnée lors la mise en service.
TIP: envoyer la carte de garantie immédiatement après la mise en service. Ceci facilitera les contacts.
INSTALLATEUR
| DIENST NA VERKOOP (met techniekers uit Uw regio) | SERVICE APRES-VENTE (avec techniciens de votre région) |
SERVICO sa tient un service après-vente à la disposition e l'installateur et de l'usager. d
En cas de difficulté, adresse-vous à SERVICO sa (service après-vente officiel du fabricant).
| JUNKERS SERVICE | nv SERVICO sa Kontischsestenweg 60 2630 Aartselaar | |
| ALGEMEEN NUMMER NUMERO GENERAL | 03 887 20 60 | |
| FAX ALGEMEEN NUMMER NUMERO GENERAL | 03 877 01 29 | |
| DIENST NA VERKOOP onderhoud & herstellingen SERVICE APRES-VENTE entretien & réparations | 03 880 71 00 | |
| TECHNISCH ADVIES CONSEIL TECHNIQUE | 03 880 71 02 | |
| FAX DIENST NA VERKOOP SERVICE APRES-VENTE | 03 888 91 56 | |
| COMMERCIELE DIENST verkoop, documentatie & scholingen SERVICE COMMERCIAL vente, documentations & écolages | 03 880 71 03 | |
| FAX COMMERCIELE DIENST SERVICE COMMERCIAL | 03 877 01 29 | |
| LOGISTIEK bestellingen & wisselstukken LOGISTIQUE commandes & pièces de rechange | 03 880 71 01 | |
| FAX LOGISTIEK LOGISTIQUE | 03 887 01 03 | |
| WEB www.junkers-servico.be | ||
Toute reproduction interdite sans accord préalable de l'éditeur.
Sous réserve de modifications.
PVM 1/2006

JUNKERS
nv SERVICE sa
Kontichsesteenweg 60
2630 AARTSELAAR
03 887 20 60
Fax 03 877 01 29
Notice Facile