ACS BF 30-9 - Chaudière fioul ARIANE - Notice d'utilisation et mode d'emploi gratuit
Retrouvez gratuitement la notice de l'appareil ACS BF 30-9 ARIANE au format PDF.
| Type d'appareil | Chaudière fioul |
| Usage | Installation, utilisation et maintenance |
| Capacité thermique | Non précisé |
| Plage de puissance | 30 à 90 kW (plage indicative) |
| Combustible | Fioul |
| Norme CE | Oui |
| Type de groupe thermique | Groupe thermique fioul |
| Installation | Intérieure |
| Maintenance | Recommandée périodiquement |
| Utilisation | Chauffage et production d'eau chaude |
| Dimensions | Non précisé |
| Poids | Non précisé |
| Pression maximale | Non précisé |
| Type de contrôle | Non précisé |
| Garantie | Non précisé |
FOIRE AUX QUESTIONS - ACS BF 30-9 ARIANE
Téléchargez la notice de votre Chaudière fioul au format PDF gratuitement ! Retrouvez votre notice ACS BF 30-9 - ARIANE et reprennez votre appareil électronique en main. Sur cette page sont publiés tous les documents nécessaires à l'utilisation de votre appareil ACS BF 30-9 de la marque ARIANE.
MODE D'EMPLOI ACS BF 30-9 ARIANE
pour l'installation, l'utilisation et la maintenance des groupes thermiques fioul
TABLE des matières
1 DESCRIPTION DE LA CHAUDIERE 3 2 INSTALLATION 6 3 CHARACTERISTIQUES 10 4 UTILISATION ET ENTRETIEN 11
Important
Avant de mettre l'appareil en marche pour la première fois, il convient de procéder aux contrôles suivants :
- Contrôler qu'aucun liquide ni matériel inflammable ne se trouvent à proximité immédiate de la chaudière.
- S'assurer que le raccordement électrique a été effectué correctement et que le câble de terre est relié à une bonne installation de terre.
- Vérifier que le conduit d'évacuation des produits de la combustion est libre.
- S'assurer que les vannes éventuelles sont ouvertes
- S'assurer que l'installation a été remplie d'eau et qu'elle est bien purgée.
- Vérifier que le circulateur n'est pas bloqué.
1.1 Introduction
Le groupe thermique en fonte avec brûleur de mazout intégré s'impose grâce à son fonctionnement silencieux; il est conçu conformément aux prescriptions de la Directive des
Performances CEE 92/42. La combustion parfaitement équilibrée et les performances élevées permettent de réaliser d'importantes économies sur les coûts d'exercice.
Ce document contient les instructions concernant les modèles suivants :
- "ACS BF 30-90" pour le chauffage et la production d'eau chaude avec ballon à accumulation.
Veilliez respecter les instructions de ce manuel pour effectuer une installation correcte et garantir le fonctionnement parfait de l'appareil.
1.2 Dimensions


Fig. 1
Départ chauffage 1" R Retour chauffage 1" E Entrée eau sanitaire 3/4" U Sortie eau sanitaire 3/4" S Vidange chaudière 1/2" C Recirculation 3/4"
1.3 Donnees techniques
| ACS BF 30-90 | ||
| Puissance utile | kW | 40,0 |
| kcal/h | 34.400 | |
| Débit calorifique nominal | kW | 45,4 |
| kcal/h | 39.000 | |
| Éléments | n° | 5 |
| Pression maxi. de service | bar | 4 |
| Contenance eau | I | 36 |
| Vase d'expansion | ||
| Capacité | I | 12 |
| Pression de pré-charge | bar | 1 |
| Pertes de charge | ||
| Côté fumées | mbar | 0,16 |
| Côté eau [Δt 10°C] | mbar | 250 |
| Pression,chambre de combustion | mbar | - 0,01 |
| Dépression mini. à la cheminée | mbar | 0,17 |
| Température fumées | °C | 210 |
| Débit fumées | m3s/h | 45,6 |
| CO2 | % | 12,5 |
| Température maxi. de service | °C | 95 |
| Puissance électricque absorbée | W | 130 |
| Plage de réglage | ||
| Chauffage | °C | 45÷85 |
| Sanitaire | °C | 30÷60 |
| Production eau sanitaire | ||
| Capacité du gallon | I | 100 |
| Débit sanitaire spécifique (EN 625) | I/min | 20,9 |
| Débit sanitaire continu Δt 30°C | I/h | 840 |
| Temps de récepencer de 25°C à 55°C | min | 12 |
| Vase d'expansion sanitaire | I | 4 |
| Pression maxi. de service du gallon | bar | 7 |
| Poids | kg | 268 |
| Type | B23 | |
| Brûleur à mazout | ||
| Injecteur du brûleur | 0,85 60°W | |
| Pression de la pompe | bar | 13 |
| Position du régulateur de tête | 3 | |
| Position du régulateur de vanne | 9 |

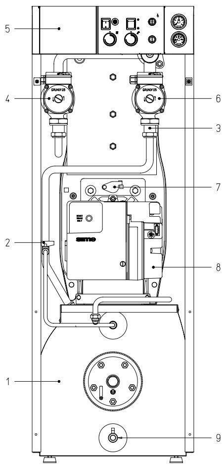
Legende
1 Ballon 100 litres 2 Remplissage 3 Soupape de retenue 4 Pompe d'installation 5 Panneau de commande 6 Pompe ballon 7 Regard de flamme 8 Brûleur à mazout 9 Robinet vidange chaudière
Fig. 2

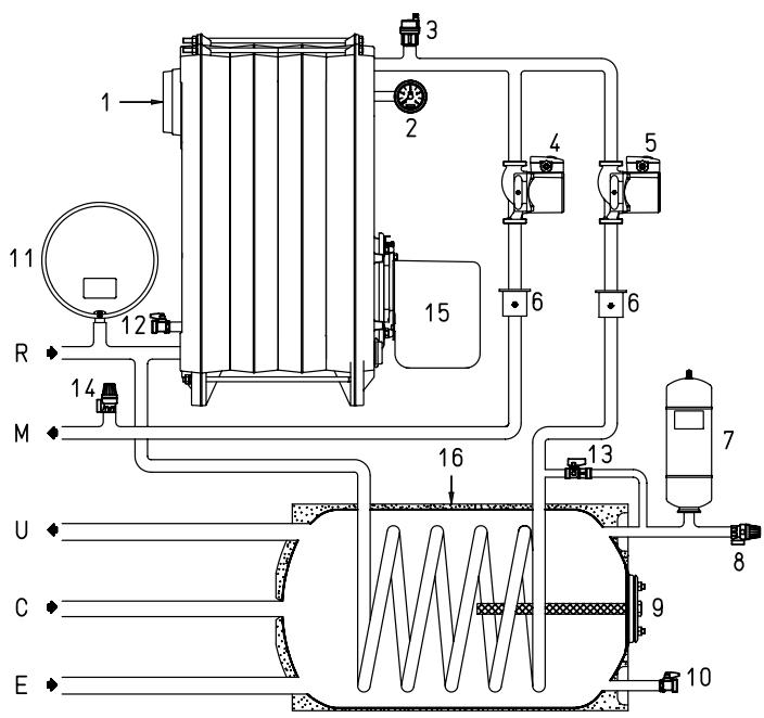
Legende
1 Corps chaudière 2 Hydromètre 3 Purgeur automatique 4 Pompe installation 5 Pompe ballon 6 Soupape de retenue 7 Vase d'expansion sanitaire 8 Vanne de sécurité du ballon 9 Anode de magnésium 10 Robinet vidange ballon 11 Vase d'expansion 12 Robinet vidange chaudière 13 Remplissage 14 Vanne de sécurité 15 Brûleur à mazout 16 Ballon de 100 litres
Fig. 3
2 Installation
Les chaudières de puissance supérieure à 35 kW doivent disposer d'un local technique dont les caractéristiques sont conformes aux normes et règlements actuellement en vigueur. La distance minimum entre les murs du local et la chaudière ne doit pas être inférieure à 0,60 m ; la distance minimum entre la partie supérieure de la cheminée et le plafond ne doit pas être inférieure à 1 m, qui peut être réduite à 0,50 m pour les chaudières à ballon incorporé (de toute façon la hauteur minimum du local de la chaudière ne doit pas être inférieure à 2,5 m).
Les chaudières qui ne dépassent pas 35 kW ne peuvent être installées et ne peuvent fonctionner que dans des locaux continuellement ventilés.
Pour permettre l'afflux d'air dans les locaux, il est en outre nécessaire de prévoir sur les parois externes des ouvertures ayant les caractéristiques suivantes :
- Avoir une section libre totale minimum de 6 cm² par kW de puissance thermique installée et, de toute façon, elle ne doit jamais être inférieure à 100 cm²
- Être aussi près que possible du sol, ne pas avoir d'obstacles et être protégé par une grille qui ne réduit pas la section utile de passage de l'air.
2.2 Branchement de l'installation
Avant de procéder au raccordement de la chaudière, il convient de faire circuler l'eau dans les tuyaux pour éliminer les éventuels corps étrangers qui pourraient compromettre le bon fonctionnement de l'appareil.
Pour les raccordements hydrauliques, vérifier que les indications de la fig. 1 sont respectées.
Il est recommandé de faire en sorte que les connexions soient facilement débranchables à l'aide d'embouts à raccords pivotants.
La vidange de la vanne de sécurité doit être raccordée à un système approprié de récupération et d'évacuation.
2.2.1 Remplissage de l'installation
Le remplissage de la chaudière et de l'installation s'effectue en agissant sur le robinet à bille ; avec l'installation froide, la pression de chargement doit être
comprise entre 1 et 1,2 bar. Au cours de la phase de replissage, nous recommandons de débrancher l'interrupteur général.
Le remplissage doit être effectué lentement pour permettre aux bulles d'air de s'échapper à travers les évents prévus à cet effet.
Pour faciliter cette opération, tourner horizontalement le filet de la tête de la vis de blocage de la soupape de retenue. À la fin de la phase de replissage, remettre la vis sur sa position initiale. Lorsque l'opération est achevée, contrôler que le robinet est parfaitement fermé (fig. 4).

2.2.2 Production de l'eau sanitaire
Dans la version "ACS BF 30-90" pour que l'installation puisse fournir l'eau sanitaire, il faut au premier allumage purger tout l'air contenu dans le serpentin du ballon.
Pour faciliter cette opération, tourner horizontalement la fente de la tête de la vis de blocage de la soupape de retenue (3 fig. 2).
Quand l'air est complètement évacué, remettre la vis sur sa position initiale.
2.2.3 Caractéristiques de l'eau d'alimentation
LE TRAITEMENT DE L'EAU UTILISEE DANS L'INSTALLATION DE CHAUFFAGE EST ABSOLUMENT NECESSAIRE DANS LES CAS SUIVANTS:
- Installations très étendues [avec de grandes teneurs en eau].
- Introductions fréquentes d'eau de réintégration dans l'installation.
- S'il faut vider partiellement ou totalement l'installation.
2.3 Raccordement du carneau
Le carneau a une importance fondamentale pour le bon fonctionnement de l'installation ; en effet, si il n'est pas réalisé dans les règles de l'art, il peut se produire des dysfonctionnements du brûleur, une amplification des bruits, des formations de suie, condensation et incrustation.
Le carneau doit donc répondre aux conditions requises ci-après:
- il doit être réalisé avec un matériel imperméable et résistant à la température des fumées et des condensats;
- il doit présenter une résistance mécanique suffisante et une conductivité calorifique faible;
- il doit être parfaitement étanche pour éviter qu'il ne se refroidisse;
- Il doit être aussi vertical que possible et sa partie terminale doit être munie d'un aspirateur statique assurant l'évacuation efficace et constante des produits de la combustion;
- pour éviter que le vent ne crée, autour de la cheminée extérieure, des zones de pression prevailant sur la force ascensionnelle des gaz brûlés, il est nécessaire que l'orifice d'évacuation surmonte d'au moins 0,4 m toutes les structures adjacentes à la cheminée (y compris le faîte du toit) et se trouvant à moins de 8 m de distance;
- le carreau montant ne doit pas avoir un diamètre inférieur à celui du raccord de la chaudière ; pour les carreaux à section carrée ou rectangulaire, la section interne doit être majorée de 10% par rapport à celle du raccord de la chaudière ;
- le calcul de la section utile du carreau peut être trouvé à l'aide de la relation suivante:
$$ S = K \frac{P}{\sqrt{H}} $$
S section exprimée en cm^2 K coefficient de réduction 0,024 P puissance de la chaudière en kcal/h H hauteur de la cheminée en mètres, mesurée à partir de l'axe de la flamme jusqu'à la sortie de la cheminée dans l'atmosphère.
Lors du calcul des dimensions du carreau, il faut tenir compte de la hauteur effective de la cheminée exprimée en mètre, mesurée à partir de l'axe de la flamme au sommet et diminuée de:
- 0,50 m pour chaque coude du conduit de raccordement entre la chaudière et le carneau;
- 1,00 m pour chaque mètre de développement horizontal du raccordement.
Nos chaudières sont du type B23 et n'exigent aucun raccord particulier si ce n'est celui qui conduit à la cheminée, comme spécifique ci-dessus.
Le groupe thermique peut recevoir le combustible latéralement ; les conduits doivent passer à travers l'ouverture prévue sur le côté droit/gauche de la jaquette pour être raccordés à la pompe (fig. 5-5/a).
Attention
- Avant de mettre le brûleur en service, vérifier que le tuyau de retour n'a pas d'occlusions. Une contre-pression excessive peut provoquer la rupture de l'organe d'étanchéité de la pompe.
- Vérifier que les conduits sont parfaitement étanches.
- Il ne faut pas dépasser la dépression maximale de 0,4 bar (300 mmHg) [voir Tableau 1]. Au-delà de cette valeur, le gaz se libère du combustible et peut provoquer la cavitation de la pompe.
- Dans les installations en dépression, nous recommandons de faire aboutir le conduit de retour à la même hauteur que celle du conduit d'aspiration. Dans ce cas, le clapet de fond n'est pas nécessaire. Par contre, si le conduit de retour arrive au-dessus du niveau du combustible, le clapet de fond est indispensable.
Amorce de la pompe
Pour amorcer la pompe il suffit de démarrer le brûleur et vérifier l'allumage de la flamme.
Si le blocage se manifeste avant l'arrivée du combustible, attendre au moins 20 secondes puis appuyer sur le bouton-poussoir de déblocage du brûleur "RESET" et attendre que toute la phase de démarrage reprenne jusqu'à l'apparition de la flamme.
Fig. 5
TABLEAU 1
| H mètres | L (mètres) | |
| øi tuyau 8 mm | øi tuyau 10 mm | |
| 0 | 35 | 100 |
| 0,5 | 30 | 100 |
| 1 | 25 | 100 |
| 1,5 | 20 | 90 |
| 2 | 15 | 70 |
| 3 | 8 | 30 |
| 3,5 | 6 | 20 |
H = Différence de niveau L = Longueur maximale du tuyau d'aspiration
Raccordements
1 Fixation vaccuomètre 2 Limiteur de pression 3 Fixation manomètre 4 Vis de by-pass 5 Flexible du retour (fourni) 6 Flexible d'aspiration (fourni) 7 Prise de pression auxiliaire 8 Vanne 9 Raccord 3/8" (fourni) 10 Filtre de la ligne d'alimentation (fourni)
Fig. 5/a
ATTENTION: Desserrer les raccords reliés à la pompe (5-6) avant d'orienter les flexibles pour les faire sortir de l'ouverture prédéposée sur le côté droit/gauche du manteau.
L'opération ayant été réalisée, resserrer les raccords de la pompe.
Fig. 6
2.5 Regulation du bruleur
Chaque appareil est livré avec l'unité de combustion équipée de sa buse et pré-étalonnée en usine.
Toutefois, il est préférible de vérifier les paramètres figurant au point 1.3 qui font référence à la pression atmosphérique au niveau de la mer.
Si l'installation requiert des réglages différents de ceux faits en usine, ceux-ci doivent être effectués exclusivement par un personnel autorisé et dans le respect des instructions ci-dessous : pour accéder aux organes de réglage de l'unité de combustion, enlever la porte de la jaquette.
2.5.1 Réglage de la grille d'air
Pour effectuer le réglage de la rideau d'air, agir sur la vis [1 fig. 6] et faire coulisser l'échelle graduée [2 fig. 6] indiquant la position de la rideau.
Les valeurs de réglage de chaque groupe sont reportées au point 1.3.
2.5.2 Réglage de la pression de la pompe
Pour effectuer le réglage de la pression du mazout, agir sur la vis [3 fig. 6/a] et contrôler au moyen d'un manomètre relié à la prise, [2 fig. 6/a] que la pression est conforme aux valeurs indiquées au point 1.3.
2.5.3 Réglage de la tête de combustion
Pour effectuer le réglage de la tête de combustion, il faut démonter le brûleur en enlevant l'écrêrou indiqué fig. 12. Démonter la tête de combustion en


desserrant les deux vis latérales qui l'unissent au collier. Effectuer le réglage avec un tournevis comme indiqué fig. 6/b en respectant les positions reportées sur le tableau.
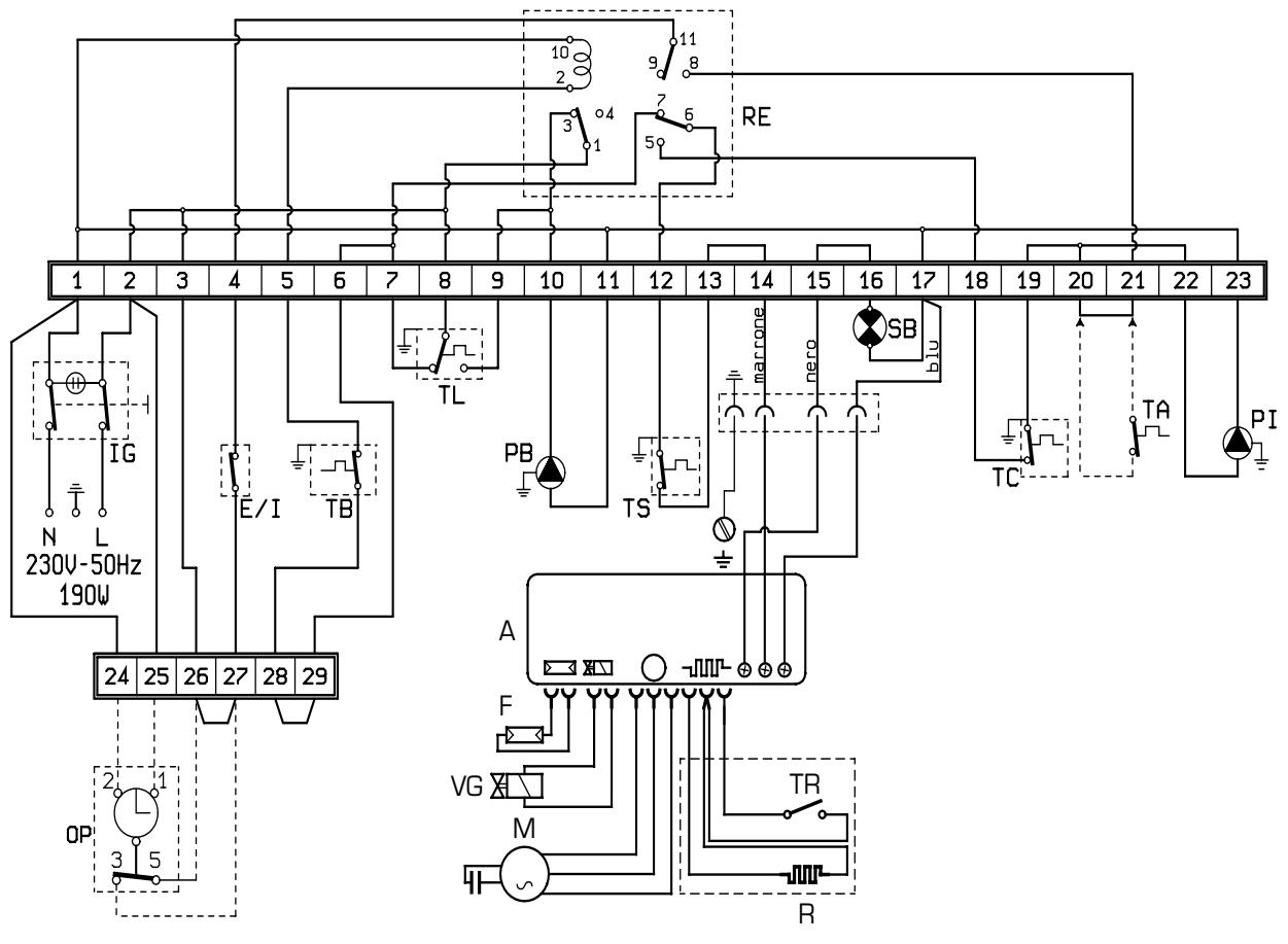
2.6 Raccordement electrique
La chaudière est munie d'un câble électrique d'alimentation et doit être ali-
alimentée avec une tension monophasée de 230 V - 50 Hz, via un interrupteur général protégé par des fusibles.
Le câble du thermostat d'ambiance, nécessaire pour obtenir une meilleure régulation de la température, doit être branché suivant les indications de la fig. 7.
NOTE: SIME décline toute responsabilité pour les accidents provoqués aux personnes suite à la non-mise à la terre de la chaudière.

TS Aquastat de sécurité SB Voyant lumineux blocage du brûleur E/1 Interrupteur Été/Hiver TA Thermostat d'ambiance TC Aquastat chaudière TL Aquastat limite
IG Interrupteur général PI Pompe d'installation OP Horloge de programmation TB Aquastat ballon PB Pompe ballon RE Relais F Photo-résistance
VG Vanne mazout M Moteur A Equipement brûleur R Réchauffeur
[à l'exception du "ACS BF 30-90"]
Thermostat réchauffeur
2.6.1 Diagramme de fonctionnement
Fig. 7


3.1 Dimensions de la chambre de combustion
La chambre de combustion est à passage direct ; elle est conforme à la norme EN 303-3 annexe E. Les dimensions sont indiquées fig. 8. Un panneau de protection spécial est appliqué sur la paroi interne de la tête arrière de tous les modèles.
| L mm | Volume m3 | |
| ACS BF 30-90 | 477 | 0,024947 |
3.2 Characteristiques de la POMPE de chauffage
Les caractéristiques de la pompe de l'installation montée sur le groupe thermique à mazout sont indiquées fig. 9.
Fig. 8
Fig. 9
4.1 Horloge de programmation [option]
Le panneau de commande permet d'utiliser une horloge de programmation fournie dans un kit sur demande, joint à la page d'instructions pour le montage (fig. 10).
Effectuer le raccordement électrique suivant les indications du point 2.6 en éliminant le pont du bornier de la chaudière.
4.2 Entretien du BALLON
La préparation de l'eau chaude sanitaire est garantie par un ballon en acier et vitrocéramique, muni d'une anode au magnésium protégeant le ballon et d'une bride d'inspection pour le contrôle et le nettoyage.
L'anode au magnésium doit être contrôlée périodiquement et, si elle est usée, elle doit être remplacée.
4.3 Desmontaje de la envolvente
Pour nettoyer plus facilement la chaudière, on peut démonter complètement la jaquette en suivant la progression numérique indiquée sur la fig. 11.
4.4 Demontage du VASE d'expansion
Pour démonter le vase d'expansion du chauffage, agir comme suit:
- Vérifier que la chaudière est vidangée de son eau.
- Dévisser le raccord qui relie la vase d'expansion.
- Enlever le vase d'expansion.
Avant de commencer l'opération de remplissage de l'installation, vérifier que le vase d'expansion est préchargé avec une pression de 0,8 ÷ 1 bar.
4.5 Entretien bruleur
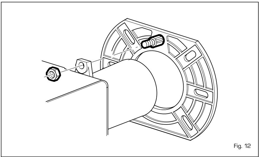
Pour démonter le brûleur par la porte de la chaudière, ôter l'écrou [fig. 12].
- Pour accéder au secteur interne du brûleur, ôter le groupe rideau air fixé au moyen de deux vis latérales et enle
Fig. 10
Fig. 11
Vérifier la gaine droite bloquée au moyen de quatre vis en faisant attention à ne pas abimer les joints d'étanchéité OR.
4.67 Nettoyage et entretien
L'entretien préventif et le contrôle du bon fonctionnement des appareillages et des systèmes de sécurité doivent être effectués à la fin de chaque saison exclusivement par un personnel agréé.
4.6.1 Nettoyage des passages de fumée
Pour nettoyer les passages de la fumée du corps de la chaudière, utiliser un goupillon. Après l'opération d'entretien, remettre les ailettes à leur position initiale [fig. 13].
4.6.2 Nettoyage de la tête de combustion
Pour nettoyer la tête de combustion agir comme suit [fig. 14]:
- Déconnecter les câbles de haute tension des électrodes.
- Dévisser les vis de fixation du support hélice et l'enlever
- Brosser délicatement l'hélice (disque de turbulence)
- Nettoyer soigneusement les électrodes d'allumage.
- Nettoyer soigneusement la résistance photoélectrique en enlevant toute trace de saleté sur sa surface.
- Nettoyer les autres pièces de la tête de combustion en enlevant toute incrustation.
- À la fin de ces opérations, remonter le tout en agissant en sens inverse et en ayant soin de conserver les mesures indiquées.
4.6.3 Remplacement de l'injecteur
Il est recommandé de remplacer la buse au début de chaque saison de chauffage pour permettre une combustion correcte et une bonne efficacité de giclage.
Pour remplacer la buse, agir comme suit :
- Déconnecter les câbles de haute tension des électrodes.
- Desserrer la vis de fixation [fig. 14] du support des électrodes et



I'enlever.
- Bloquer le porte-gicleur en utilisant une clé 19 et dévisser la buse à l'aide d'une clé 16 (fig. 15).

4.7 Anomalies de fonctionnement
Nous indiquons une série de causes et leurs remèdes en cas d'anomalies qui peuvent se manifester et provoquer un dysfonctionnement de l'appareil.
Dans la plupart des cas, une anomalie de fonctionnement provoque l'allumage de la signalisation de blocage de l'appareillage de commande et de contrôle. Quand ce signal s'allume, le brûleur ne peut reprendre son fonctionnement.
tienne normale, l'arrêt peut avoir été provoqué par une anomalie transitoire sans aucun danger.
Par contre, si le blocage persiste, il faut détecter la cause de l'anomalie et effectuer les opérations indiquées ci-après:
Le brûleur ne s'allume pas
- Contrôler les raccordements électriques.
- Contrôler le régulateur de flux du combustible, la propreté des filtres, de la buse et l'élimination de l'air dans les conduits.
- Contrôler la formation régulière des étincelles d'allumage et le fonctionnement de l'équipement du brûleur.
Le brûleur s'allume régulièrement mais s'éteint immédiatement.
- Contrôler la détection de la flamme, le tarage de l'air et le fonctionnement de l'appareillage.
Réglage difficile du brûleur et/ou absence de rendement
- Contrôler : le flux régulier de combustible, la propreté et du générateur, la propreté du conduit d'évacuation des fumées, la puissance réelle fournie par le brûleur et sa propreté (poussière).
Le générateur se salit facilement
- Contrôler le réglage du brûleur [analyse des fumées], la qualité du combustible, l'encrassement de la cheminée et la propreté du parcours de l'air du brûleur (poussière).
Le générateur n'atteint pas la température désirée
- Vérifier la propriété du corps du générateur, l'accoupling, le réglage, les prestations du brûleur, la température préréglée, le fonctionnement correct et la position du thermostat de régulation.
- Vérifier que la puissance du générateur est suffisante pour l'installation.
Odeur de produits non brûlés
- Vérifier la propreté du corps du générateur et de l'évacuation des fumées, la tenue hermétique du générateur et des conduits d'évent (portillon, chambre de combustion, conduit des fumées, carreau, joints).
- Contrôler la combustion.
Intervention fréquence de la vanne de sécurité de la chaudière
- Contrôler la présence d'air dans l'installation et le fonctionnement du/des circulateurs.
- Vérifier la pression de chargement de l'installation, l'efficacité du/ des vases d'expansion et le tarage de la vanne.
Mise en GARDE
- En cas de panne et/ou de dysfonctionnement de l'appareil, le désactiver et s'abstenir de toute tentative de réparation ou d'intervention directe. Si on perçoit l'odeur de combustible ou de combustion, aérer le local et fermer le dispositif de coupure du combustible. S'adresser rapidement au personnel technique agréé.
- L'installation de la chaudière ainsi que toute autre intervention d'assistance et d'entretien doivent être effectuées par un personnel qualifié.
- Il est formellement interdit d'obstruer ou de réduire les dimensions de l'ouverture d'aération du local où est installé l'appareil. Les ouvertures d'aération sont indispensables pour garantir une bonne combustion.
Allumage de la chaudiere
Pour allumer la chaudière, appuyer sur la touche de l'interrupteur général [fig. 16]. Choiser la position sur le déviateur été/hiver [fig. 17].
- Quand le deviateur est sur la position [ETE] la chaudière fonctionne en phase sanitaire.
- Quand le déviateur est sur la position (HIVER) la chaudière fonctionne


ne en phase sanitaire et comme chauffage ambiant. Le thermostat d'ambiance ou le chronothermostat arrête le fonctionnement de la chaudière.
Reglage de la temperature
- Le réglage de la température de l'eau sanitaire est effectué en agissant sur le pommeau du aquastat [fig. 18].
- Le réglage de la température de chauffage est effectué en agissant sur le pommeau du aquastat avec une plage de régulation allant de 45 à 85°C. La valeur de la température fixée se contrôle sur le thermomètre. Pour garantir un rendement
optimal du générateur, il est conseillé de ne pas descendre au-dessous d'une température minimale de travail de 60°C (fig. 19).


Aquastat de sécurité
L'aquastat de sécurité à réarmement manuel se déclenche en provoquant l'extinction immédiate du brûleur quand la température dépasse 110°C. Pour faire repartir l'appareil, dévisser le capuchon de protection et appuyer sur le bouton-poussoir qui se trouve au-dessous (fig. 20).
Si ce phénomène se produit fréquemment, il convient de faire contrôler l'appareil par un personnel technique agréé.
Deblocage du bruleur
En cas d'anomalies d'allumage ou de fonctionnement, le groupe thermique effectue un arrêt de blocage et le voyant de signalisation rouge s'allume sur le panneau de commande. Appuyer sur le bouton-poussoir de déblocage du brûleur "RESET" pour rétablir les conditions de démarrage jusqu'à l'allumage de la flamme (fig. 21). Cette opération peut être répétée 2 ou 3 fois au maximum et, en cas d'échec, s'adresser au personnel technique agréé.
ATTENTION: Vérifier que le réservoir est plein de combustible et que les robinets sont ouverts. Après chaque remplissage du réservoir, il est conseillé d'interrompre le fonctionnement du groupe thermique pendant une heure environ.

Fig. 20
Extinction de la chaudiere
Pour éteindre la chaudière il suffit d'appuyer sur le bouton-poussoir de l'interrupeur général [fig. 16].
Fermer les robinets du combustible et de l'eau de l'installation thermique si le générateur doit rester au repos pendant une longue période.
Remlissage de l'installation
Vérifier périodiquement que les valeurs de pression de l'hydromètre sur l'installation froide sont comprises entre 1 et 1,2 bar.
Si la pression est inférieure à 1 bar, la rétablir en tournant le robinet de char
gement dans le sens anti-horaire.
Après l'opération, contrôle le robinet qui doit être correctement fermé (fig. 22). Si la pression dépasse la limite prévue, purger en agissant sur la vanne d'évent de l'un des radiateurs.
Nettoyage et entretien
À la fin de la salle de chauffage, il faut absolument nettoyer et contrôler la chaudière.
L'entretien préventif et le contrôle du bon fonctionnement des appareillages et des systèmes de sécurité doivent être effectués exclusivement par personnel agréé.
Fig. 22
Notice Facile