RA 1000 - Régulateur de chauffage S.PLUS - Notice d'utilisation et mode d'emploi gratuit
Retrouvez gratuitement la notice de l'appareil RA 1000 S.PLUS au format PDF.
| Type d'appareil | Régulateur de chauffage |
| Fonction principale | Contrôle de la température |
| Alimentation électrique | 230 V AC (typique) |
| Affichage | Numérique |
| Type d'installation | Murale |
| Interface utilisateur | Boutons et écran digital |
| Précision de régulation | ±0,5 °C (général) |
| Type de capteur | Thermistance ou sonde PT100 (général) |
| Plage de température réglable | 0 à 100 °C (général) |
| Protection | Boîtier IP54 (typique) |
| Montage | Fixation par vis |
| Dimensions | Environ 150 x 120 x 70 mm |
| Poids | Environ 500 g |
| Compatibilité | Chaudières et systèmes de chauffage |
| Normes | Conforme aux normes CE (général) |
| Garantie | Non précisé |
FOIRE AUX QUESTIONS - RA 1000 S.PLUS
Téléchargez la notice de votre Régulateur de chauffage au format PDF gratuitement ! Retrouvez votre notice RA 1000 - S.PLUS et reprennez votre appareil électronique en main. Sur cette page sont publiés tous les documents nécessaires à l'utilisation de votre appareil RA 1000 de la marque S.PLUS.
MODE D'EMPLOI RA 1000 S.PLUS
Destinée à l'utilisateur et à l'installateur
1. VERSION DU LOGICIEL DU REGULATEUR
Pour vérifier la version du logiciel, vous doivent couper puis remettre l'alimentation électrique du régulateur. A la mise sous tension, il affiche le nombre de version pendant 5 secondes.
Présentation du Régulateur RA 1000:
Le régulateur RA 1000 est un apparéil à découvert de phase par triac destiné à piloter les ventilateurs S.Plus. ! Ce régulateur fonctionne pour un ventilateur ou un groupe de ventilateurs d'intensité totale comprise entre 1.5 et 10 A (voir plaques moteur).
L'alimentation du régulateur doit être réalisée en 230 Volts CA sinusoidal, +10%, -15%, 50 Hz.
Attention, une forme d'onde degradée ou hachée peut provoquer des dysfonctionnements de l'appareil - il convient alors de nous consulter.
Le régulateur est composé des entrées/sorties suivantes :
1 entrée de sonde de température pour l'ambiance (sonde fournie),
1 sortie ventilateur(s), Puissance Maxi: 10 Ampères,
1 entrée 230 V - 50 Hz
- Les autres sorties ne sont pas utilisées pour ce fonctionnement.
2. UTILISATION DES TOUCHES
Balayage des menus : on utilise les touches « HAUT » et « BAS » pour se déplacer dans les différents menus.
Modifications des données : L'incrémentation ou la déprémentation des valeurs affichées sur l'écran s'effectue à l'aide des touches « PLUS » et « MOINS »
Si aucune touche n'est manipulée pendant 45 secondes, l'affichage revient à l'affichage de la température de la sonde d'ambiance. (0)
On désigne le menu Utilisateur et le menu Installateur: Le menu « Utilisateur » est « utiliser » à la mise sous tension du régulateur. Pour entrer ou sortir du menu « Installateur», appuyer simultanément pendant environ 5 secondes, sur les touches .
3. MODE « UTILISATEUR »
Balayage des menus : on utilise les touches « FLECHE HAUT » et « FLECHE BAS » pour se déplacer dans les différents menus.
Modifications des données : L'incrémentation ou la déprémentation des valeurs affichées sur l'écran s'effectue à l'aide des touches « + » et « - »
Butées :
- 0: Lecture températe ambiente
1 : Niveau : entre 0 et 100% - 2: Surveillanceasse:entre 0 et 51^ /Lecture plage de fonctionnement du regulateur maxi 0^ a 50^
- 3: Surveillance haute: entre 0 et 51^ / Lecture = plage de fonctionnement du régulateur maxi 0^ à 50^ .
- 4: Consigneasse:entre0et 51^ /réglagepar + ou -
Consigne à partir de laquelle les ventilateurs vont commencer à tourner (Ex:25^)
- 5: Consigne haute: entre 0 et 51^ / réglage par « + » ou « - »
Consigne à partir de laquelle les ventilateurs tourneront à vitesse maxi (Ex: 28^ ). - 6: Minimum ventilation: entre 0 et 100% / réglage à environ 25%
7: Maximum ventilation : entre 0 et 100% / réglage à environ 100%
Si aucune touche n'est manipulée durant 45 secondes, l'affichage revient à la Température de la sonde d'ambiance (VE).
Affichage des mini et maxi de température: appui de la touche « + » ou « - » lorsque le menu Température est sélectionné.
Réactualisation des mini et maxi de température: on effectue un reset du mini ou maxi en appuyant sur la touche « + » ou « - » durant 6 secondes lorsque le menu Température est selectionné.
4. MODE INSTALLATEUR
Passage en mode INSTALLATEUR: appui simultané des touches « FLECHE HAUT » et « FLECHE BAS » pendant 5 secondes.
En mode INSTALLATEUR, l'affichage du menu se distingue par un affichage de caractères et le clignotement du point.
Défilament des menus: (réglage des différentes valeurs par « + » ou « - »)
- A: Température VE: Étalandnage de la sonde Ambiance (+ ou -5°C) - (à faire si nécessaire à l'aide des touches + ou-)
- b: Réglage du ralenti: valeur entre 60 et 130 V - à régler à 130 V.
- c:Réglage du maximum ventilation:entre 130 et 240V -a regler a 240V
- d: Réglage surveillanceasse:entre 0et 51^ - Ex:10^
- E: Réglage surveillance haute: entre 0 et 51^ - Ex:51^
- F: Surveillance Hors Service: on/off - à régler sur off.
- h:Réglage mode relais auxiliaire:off,1,2 ou 3 -a régler sur off.
- i: Consigne reliais auxiliaire: entre 0 et 51^ - NA
- L : Temporisation ventilation / registre : entre 0 et 99 secondes - à régler sur 0
- n : Tension sortie suivée à 0% : entre 0 et 10 V - à régler sur 0
- o : Tension sortie suivée à 1% : entre 0 et 10 V - à régler sur 1
- P : Tension sortie suivée à 100% : entre 0 et 10 V - à régler sur 10 V
- t: Coupure froide: on / off - à régler sur on
- U: Temporisation Relais auxiliaire: entre 0 et 99 heures - à régler à 0
- Y: Mode sortie Registre: 0 ou 1 (0->0/10V, 1->10/0V) - à régler à 0
En mode « INSTALLATEUR», si aucune touche n'est manipulée durant 20 minutes, l'affichage revient à la Température de la sonde d'ambiance (VE) en mode « UTILISATEUR ».
4.1. Reglage du ralenti et du maximum ventilation
Pour régler le ralenti, l'utilisateur peutCHOISIR une valeur comprise entre 60 et 130.Ceci est une donnée relative et permet deCHOISIR une tension efficace vraie située entre 60 et 130V environs.
De même pour régler le maximum de ventilation, l'utilisateur peut désir une valeur comprise entre 130 et 240. Ceci est une donnée relative et permet de désir une tension efficace vraie située entre 130 et 240 V environ.
4.2. EtaIonnage de la sonde
Il suffit d'utiliser les touches « + » et « - » pour corriger la valeur affichée par le régulateur. L'incrémentation ou la déprémentation de la température s'effectue par pas de 0.2^ .
5. PRINCIPES DE VENTILATION
La sortieventilationfonctionne sur la base du schema ci-dessous.

En dessous de la consigne, il y a « coupure froide», soit arrêt total de la ventilation si la fonction est activée en mode installateur, si non la ventilation est au minimum. Il faut repasser au-dessus de la consigne basse +0.6°C pour que la ventilation reprene.
Si une absence de sonde est remarquée, alors la ventilation est au ralenti.
Lorsque la ventilation est arrêtée, le niveau de ventilation affiche « OFF »
NB: A la mise sous tension des ventilateurs a consigne basse (ex. 25^ ), ceux-ci demarrent a vitesse maxi puis reviennent à la vitesse mini.
- A la mise sous tension de ventilateurs à consigne haute (ex. 28^ ), ceux-ci démarrent à vitesse maxi, passent à la vitesse mini et reviennent à la vitesse maxi.
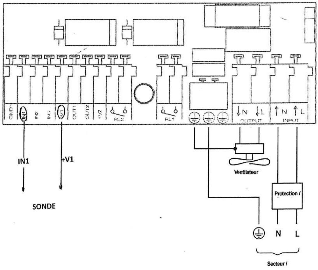
6. REPERAGE DES ENTREES/SORTIES DU REGULATEUR RA 1000
Ne pas oublier en avant du produit : différentiel - disjoncteur - fusibles
Ne pas oublier en aval du produit le cas échéant : protection thermique ou magnéto-thermique
Le régulateur doit être cable de la manière suivante :

7. RECOMMANDATIONS
Attention, couper le secteur avant intervention dans le coffret car certaines pieces et composants sont portés à des potentiels dangereux.
Recommendations d'installation :
L'installation doit répondre aux normes et directives en vigueur.
L'appareil doit être fixé verticalément à la structure du bathtub avant la mise en fonctionnement. Il doit être correctement fermé par ses 4 vis. Les presse-étoupes doivent être correctement serrés et étanches. Veillez à ce qu'il n'y ait pas d'eau ou de condensation à l'intérieur du coffret.
Certaines parties métalliques ou certains composants situés à l'intérieur de l'appareil peuvent être portés à un potentiel dangereux. En conséquence, toute intervention sur l'appareil doit être effectue hors tension.
Tous les cables utilisés doivent être d'une section en rapport avec la puissance à transmettre (tension, isolement, courant), les dimensions des borniers, la dimension des presse-étoupes.
Les cables vehiculant des signaux très basse tension (capteur, 0-10 V, etc...) doivent être les plus éloignés possible des cables d'alimentation ou de puissance (au minimum quelques centimétres). Dans la mesure du possible, dissocier les chemins de cable TBT de ceux d'alimentation et/ou de puissance apportera une sécurité supplémentaire. Les appareils fortement perturbateurs doivent être placés au minimum à deux metres de toutelectronique (appareils, capteur, 0/10V etc...). L'utilisation de variateurs de fréquences, généralement très perturbateur, est à proscire ou doit faire l'objet d'une validation au cas par cas.
Enfin, par similitude, les cables et fils traversant les presse-étoupes des apparils électroniques ne doivent enaucun cas toucher les composants électroniques situés à l'intérieur de l'appareil (3 à 4 centimètres semble être un minimum).
Les apparêls doivent impérativement être protégés contre les surtensions et les défauts d'isolement. Ces
protections doivent être placées en avant de l'appareil, mais également sur toutes ses sorties de puissance.
L'ouverture intempestive repétée de disjoncteurs, interrupteurs différentiels, fusibles, etc... est anormale. Appelez immeditatement votre installerafur ain qu'il proce de une verification de l'installation si cela venait a se produit.
Il est nécessaire de prévoir un système de protection contre les protections de forte énergie (foudre, surtension, etc...). Ces/dispositifs étant délicats à installer, n'hésitez pas à vous adresser à un spécialiste pour bénéficier sur votre installation d'une efficacité maximale.
Le capteur, doit être étalonnés à l'aide d'un capteur de précision qui servira d'étalon. Cet étalonnage devra être réalisé après quelques heures de fonctionnement et dans des conditions où le maximum de précision est attendu (ex: étalonnner une sonde de température aux alentours de 5^ serait anormal si le maximum de précision est attendu aux environs de 20^ ).
De par la technologie employée dans certains types d'appareils de force puissance, il peut etre constat un taux d'harmoniques et des fluctuations de tension relativement importantes. Ceci est normal et conforme aux normes. Afin d'eviter des echauffements (transformateurs, cables, etc...), et/ou des alas de fonctionnement d'appareillages installés a proximite, il est conseilé d'en informer le distributeur si nécessaire.
Un champ électrique puissant peut perturber le fonctionnement de l'appareil. Il faut donc éviter d'exposer le matériel installé à une source d'émission radio trop importante (GSM, émetteur TDF, téléphone sans fil, etc...). Ce champ électrique doit impératifement être inférieur à 3 V/m.
Afin d'éviter au mieux les perturbations discontinues, il convient, dans la mesure du possible, de prendre certaines précautions dans l'installation et/ou dans les réglages des apparèils :
- Limiter les courants dans les relais situés à l'intérieur des apparèils,
- Prévoir des reseaux d'étouffement de type RC sur les contacts afin d'éviter les arcs lors des commutations,
- Etc...
La nature de la charge doit impérativement être respectée. De plus, il faut faire attention aux charges de type inductive (ventilateur, moteur, etc...) qui doivent généralement une pointe de courant qui ne se situe pasforcément à la tension de sortie maximale de fonctionnement.
Ce matériel doit être installé, régle et utilise exclusivement par un professionnel. Son domaine d'application exclut donc toute vente ou installation aux domaines du grand public ou à des personnes non habilitées.
ATTENTION:
Les apparèils munis d'une sortie surveillance ne peuvent enaucun cas s'auto-surveiller. L'utilisation des systèmes annexes indépendants (thermostat mécanique, captein de courant sur le ventilateur, presence des phases, ouvertures automatiques, etc...) doit donc impératifement compléter l'installation afin de la sécuriser. Pour que cette surveillance soit efficace, il est imperatif :
- Que l'installateur forme l'utilisateur final aux matériels installés et le sensibilise plus particulièrement au système d'alarme qui, généralement, est oublé au bout de quelques semaines d'exploitation.
- De s'assurer que l'installation est conforme aux attentes de l'assurance de l'exploitant.
- De vérifier tous les réglages de surveillance régulièrement afin qu'ils soient opérationnels qui qu'il arrive non seulement au niveau de l'appareil mais aussi au niveau des systèmes annexes précédemment évoqués.
- De tester la boucle complète de surveillance en simulant deux types de défaut (coupure secteur et élevation de température). Nota: Eviter les boutons « test » qui généralement ne prennt pas en compte une partie de cette boucle à commencer par les capteurs eux-mêmes et les temporisations.
- De procedar à une maintenance régulière du système de surveillance : batteries, vérins, filtres, etc... (les batteries des systèmes de surveillance et/ou des systèmes palliatifs doivent être replacées systématiquement tous les 18 mois).
- De tous jours se poser la question : « Si tel apparéil tombe en panne,quel est celui qui prend la relève ? ». Analyser la fiabilité de l'installation n'est pas un exercice inutile.
- Lorsque l'alarme est connectée à un transmetteur téléphonique, pensez àmettre à jour les numeros de téléphone. Si l'un des numeros correspond à un portable, bien vérifier qu'il est toujours en service et que la réception est bonne. Eviter les téléphones/fax/répondeur qui, généralement sont inopérants en cas de panne secteur.
Si les recommandations indiquées ne sont pas respectées, S.Plus se dégage de toute responsabilité et peut-retirer la garantie délivrée pour ce produit.
Notice Facile