GG75 M - Générateur d'air chaud mobile à gaz S.PLUS - Notice d'utilisation et mode d'emploi gratuit
Retrouvez gratuitement la notice de l'appareil GG75 M S.PLUS au format PDF.
| Type d'appareil | Générateur d'air chaud mobile |
| Alimentation | Gaz GPL |
| Modèles disponibles | Plusieurs modèles (ECO 30, GG 50, GG 75, GG 100) |
| Mobilité | Mobile avec roues (selon modèle) |
| Fonction principale | Chauffage et ventilation |
| Conformité CE | Oui, conforme Directive EMC 89/336/CEE et Directive 92/3 |
| Test fonctionnel | Oui, testé en usine |
| Test haute tension | 1200 V, durée 1 seconde |
| Test résistance terre | 6 V / 25 A |
| Résultat mesures | < 0,1 Ω |
| Utilisation | Intérieur et extérieur (selon précautions) |
| Consignes de sécurité | Lire attentivement le manuel avant utilisation |
| Maintenance | Entretien régulier recommandé |
| Accessoires | Câble d'alimentation, support roues (selon modèle) |
| Dimensions | Non précisé |
| Poids | Non précisé |
| Puissance thermique | Non précisé |
FOIRE AUX QUESTIONS - GG75 M S.PLUS
Téléchargez la notice de votre Générateur d'air chaud mobile à gaz au format PDF gratuitement ! Retrouvez votre notice GG75 M - S.PLUS et reprennez votre appareil électronique en main. Sur cette page sont publiés tous les documents nécessaires à l'utilisation de votre appareil GG75 M de la marque S.PLUS.
MODE D'EMPLOI GG75 M S.PLUS
Pour votre sécurité, lisez attentivement ce manuel avant d'utiliser votre Générateur Gaz. Conservez-le soigneusement et consultez-le chaque fois que nécessaire.
La responsabilité de la Société S. PLUS ne saurait être engagée en cas de non-respect des règles et consignes indiquées ci-après.
CONFORMITE CE
Les appareils ECO 30 M, ECO 30 A, GG 50 M, GG 50 A, GG 75 M, GG 75 A, GG 100 M, GG 100 A, sont conformes aux exigences de sécurité reprises dans la Directive EMC 89/336/CEE, y compris les modifications introduites par la Directive 92/3.
Declaration d'essai
Nous certifions que tous les appareils, après leur mise au point, sont soumis aux tests suivants :
- Test fonctionnel
- Test de la résistance dans le circuit électrique du conducteur de terre avec 6 V / 25 A Résultat des mesures < 0,1Ω
Notice destinée à l'utilisateur
Page 1
I-description
Les Générateurs Gaz type GG ou ECO sont des appareils de chauffage à combustion directe. L'échange thermique est réalisé grâce au ventilateur qui fait passer l'air sur le brûleur. Ils doivent être installés sur le lieu à chauffer. Ils sont équipés de :
- Sécurité de rupture du tuyau d'alimentation gaz
- Sécurité de surchauffe
- Contrôle de flamme par thermocouple (version manuelle) ou par sonde à ionisation (version automatique).
Muni d'une poignée de transport ou de roues (GG100), ils sont mobiles et peuvent être déplacés aisément selon les besoins.
Les Générateurs GG 50 et GG 75 sont livrés avec un pied support permettant de les orienter.
Caractéristiques techniques
| CHARACTERISTIQUES TECHNIQUES | ECO 30 M ECO 30 A | GG 50 M GG 50 A | GG 75 M GG 75 A | GG 100 M GG 100 A | ||
| Gaz | Puisance Thermique | [Kcal / h] | 12900-28380 | 19790 - 47300 | 28380 - 68800 | 30100 - 93740 |
| Puisance Thermique | [kW] | 15 - 33 | 23 - 55 | 33 - 80 | 35 - 109 | |
| Consommation gaz | [Kg / h] | 1,08 - 2,35 | 1,64 - 3,93 | 2,36 - 5,72 | 3,43 - 8,93 | |
| Pression gaz | [bar] | 0,5 - 2,0 | 0,5 - 2,0 | 0,5 - 2,0 | 0,5 - 2,0 | |
| Elect. | Alimentation électrique | Tension [V] | 230 | 230 | 230 | 230 |
| Fréquence [Hz] | 50 | 50 | 50 | 50 | ||
| Puisance [V - A] | 50/59 | 125/145 | 180/200 | 325/345 | ||
| Dimensions | Débit d'air | [m³ / h] | 650 | 1400 | 2100 | 3260 |
| Niveau sonore à 1 m | [dBA] | 67 | 72 | 74 | 77 | |
| Dimensions L x P x H | [mm] | 500 x 285 x 425 | 555 x 445 x 546 | 775 x 443 x 546 | 990 x 436 x 610 | |
| Poids | [Kg] | 11,5 | 16 | 20 | 35 | |
| Support d'orientation | non | oui | oui | non | ||
III - Recommandations generales
Ces générateurs d'air chaud sont prévus pour fonctionner avec du gaz propane.
L'installation et l'utilisation de ces appareils doivent respecter les réglementations et les lois en vigueur relatives à leur utilisation (en particulier, notez que l'emploi de ces appareils n'est pas autorisé dans les établissements recevant du public et dans les locaux d'habitation).
En outre, vous devez vous assurer que :
- les instructions contenues dans ce livre soient suivies scrupuleusement;
- le générateur ne soit pas installé dans un lieu où il y aurait des risques d'explosion ou d'incendie;
- il n'y ait pas de matières inflammables stockées à côté de l'appareil;
- des mesures suffisantes pour la prévention des incendies aient été prévues;
- l'aération soit garantie et suffisante aux nécessités de ce générateur;
- il n'y ait pas d'obstacles ou d'obstructions à l'aspiration et/ou à la sortie de l'air, tels des toiles, des couvertures ou des objets encombrants posés sur l'appareil ou à côté;
- les bouteilles de gaz soient disposées conformément aux dispositions de lois en vigueur et en particulier qu'elles ne soient pas exposées ni à la chaleur, ni à des températures inférieures à -
- un placement fixe pour l'appareil soit prévu;
- le générateur soit surveillé régulièrement durant son utilisation et contrôlé avant sa mise en marche;
- le ventilateur tourne librement au début de chaque période d'utilisation, avant de brancher la fiche à la prise de courant;
- À la fin de chaque période d'utilisation, l'alimentation électrique soit coupée.
- Alimentation gaz :
Le débit gaz de chaque générateur est indiqué ci-dessus. Ces générateurs sont prévus pour être alimentés par bouteilles ou citerne de propane.
Bouteilles:
Selon la puissance et la durée d'utilisation du générateur, il faut prévoir un nombre suffisant de bouteilles de 13 ou 35Kg de propane pour assurer le fonctionnement nécessaire. Pour une utilisation par une température de à -10°, le tableau ci-après vous indique le nombre de bouteilles nécessaires.
Nombre de bouteilles à mettre en service pour l'utilisation par une température comprise entre 0 et - :
| FONCTIONNEMENT | DISCONTINU 1/2 h | DISCONTINU 1 h à 1 h 30 | EN CONTINU |
| ECO 30 | 1 à 2 bouteilles mini | 2 à 3 bouteilles mini | 3 à 4 bouteilles mini |
| GG 50 | 2 à 3 bouteilles mini | 3 à 4 bouteilles mini | 6 à 8 bouteilles mini |
| GG 75 | 3 à 4 bouteilles mini | 4 à 5 bouteilles mini | 8 à 9 bouteilles mini |
| GG 100 | 4 à 5 bouteilles mini | 6 à 8 bouteilles mini | 10 à 12 bouteilles mini |
N. B. : le tableau ci-dessus donne le nombre de bouteilles à mettre en service pour assurer le fonctionnement normal des appareils à puissance maxi pendant la durée indiquée. Ces indications sont approximatives et n’engagent pas notre responsabilité. Pour éviter une interruption de chauffage, prévoir une réserve de bouteilles de même nombre.
-Citerne:
Assurez-vous que vous disposez d'une pression industrielle (3 bars) ou contactez votre fournisseur de propane.
Raccordement électrique:
Le Générateur doit être raccordé à une prise électrique 230 V monophasée + terre (voir puissance tableau caractéristiques techniques paragraphe II).
Le Générateur automatique (version A) est prévu pour être piloté par thermostat. Utilisez de préférence le thermostat étanche et précâblé proposé par S. PLUS, Ref. TPG.
Si le thermostat n'est pas raccordé, l'appareil pourra néanmoins fonctionner mais sans régulation.
Attention:
La ligne électrique d'alimentation du générateur doit être pourvue d'une prise de terre et d'un interrupteur magnétothermique différentiel.
Raccordement gaz:
Le Générateur S. PLUS est livré avec tuyau de raccordement gaz, vanne de sécurité Stop Gaz, détendeur réglable de 0,5 à 2 bars.
Monter le générateur sur son support d'orientation (GG 50 A/M seulement).
Raccorder dans l'ordre générateur - tuyau - vanne de sécurité stop gaz - détendeur - bouteille de gaz ou citerne. Vérifier l'étanchéité des raccords à l'aide d'eau savonneuse.
Attention:
Tous les raccords ont un filetage à gauche.
Mise en MARCHE
Avant toute mise en marche, contrôlez que les caractéristiques électriques du réseau d'alimentation correspondent aux indications données sur la plaque signalétique.
1) Modèle automatique (version "A")
- ouvrir les bouteilles de gaz ou la citerne
- régler le détendeur sur la position mini en dévissant la molette de réglage
- pousser sur le bouton de la vanne de sécurité stop-gaz
- régler le thermostat à la température souhaitée - mettre l'interrupteur 4 sur la position (chauffage),
Le ventilateur se met en marche, le brûleur s'allume au bout de 10 secondes environ.
- régler la puissance du générateur en vissant la manette du détendeur régable.
N. B. : La prise thermostat repère 2 est "shuntee" d'origine, pour brancher un thermostat, il faut enlever le shunt et raccorder le thermostat aux mêmes bornes.
- Le générateur s'allume seulement si la température ambiantе est inférieure à la température affichée au thermostat.
Attention:
Si le bouton de réarmement est allumé, il faut appuyer sur ce bouton, qui s'éteint, pour lancer le cycle d'allumage.
- Si vous souhaitez programmer des temps de fonctionnement par un programmeur, raccordez celui-ci à partir de la prise thermostat et non pas sur l'alimentation électrique du générateur.
2) Modèle manuel (version "m")
- ouvrir les bouteilles de gaz ou la citerne
- régler le détendeur sur la position mini en dévissant la manette de réglage
- pousser sur le bouton de la vanne de sécurité stop-gaz
- Mesure l'interrupteur 6 sur la position ON ou 1, le ventilateur tourne.
- Maintenir appuyé le bouton repère 7 d'une main et de l'autre appuyer par à-coups sur le bouton repère 5 (piezo)
- le brûleur s'allume
- maintenir le bouton repéré 7 appuyé pendant encore 10 à 15 secondes puis relâcher
- régler la puissance du générateur en vissant la manette du détendeur réglable
VII - ARRET
Pour arrêter le fonctionnement de l'appareil, positionner l'interrupteur (4) pour le modèle "A" ou (6) pour le modèle "M" sur "O"/OFF ou agir sur le dispositif de contrôle, par exemple en réglant le thermostat sur une temperature plus basse. Enfin fermer le robinet d'alimentation du gaz et enlever la fiche de la prise électrique.
Tableau de commande


1 BOUTON DE REARMEMENT AVEC LAMPE TEMOIN 2 PRISE DE THERMOSTAT D'AMBIANCE 3 CABLE ELECTRIQUE D'ALIMENTATION 4 COMMUTATEUR CHAUFFAGE-O-VENTILATION 5 ALLUMEUR PIEZO-ELECTRIQUE 6 INTERRUPEUR MARCHE-ARRET 7 VANNE GAZ- THERMIQUE (BLOC SECURITE)
VIII - Ventilation
Les Générateurs S. PLUS peuvent être utilisées en ventilation seule. Dans ce cas, ne pas relier l'alimentation gaz.
Version "A":
Placer l'interrupteur 4 sur la position (ventilation) pour le démarrer et 0 pour l'arrêter.
Version "M":
Placer l'interrupteur 6 sur la partie ON ou 1 pour le démarage et 0 ou OFF pour l'arrêt.
Ix-securité
Le modele "A" est equiped'un boitier electronique pour le controle de la flamme et l'allumage; il est aussi muni d'un dispositif pour le controle du debit d'air du ventilateur. Ce dispositif de securite empere che l'allumage de la flamme si le flux d'air est insuffisant ou absent ou si I'appareil est utilise en souflage vertical ou de maniere trop inclinee (inclinaison maxi vers le haut sauf Eco 30 A, vers le bas pour ECO 30 A et GG 50 A; pour GG 75 A). Si une ou plusieurs anomalies de fonctionnement se verifie, le coffret electronique provoque I'arret du generateur et I'allumage de la lampe temoin de rearmement. Au demarrage du generateur, le ventilateur tourne, si son fonctionnement est normal, le boitier electronique autorise I'allumage de I'appareil; si son fonctionnement est anormal (debit d'air insufficient ou freiné), le boitier electronique n'autorise pas I'allumage de I'appareil. De meme si en cours de fonctionnement le debit d'air est insuffisant ou anomal, le generateur s'arrete.
NB : Attendre l'arrêt complet du ventilateur avant réarmement du boîtier.
Attention:
Pendant le fonctionnement régulier du générateur, la lampe témoin du bouton de réarmement est éteinte. En cas de mise en sécurité du générateur, le bouton (1) s'allume de manière fixe ; pour reprocvoquer une nouvelle série de démarriage, attendre environ 1 mn et réenclencher le bouton (1). Attention : en cas de non allumage ou de mise en sécurité, il n'y a pas de tentative automatique de l'allumage, la provoquer manuellement après avoir éliminé le défaut.
Les modèles "M" sont équipés d'un thermocouple de sécurité qui provoque l'interruption de l'alimentation du gaz si la flamme est instable ou si elle s'était.
Dans les deux modèles, un thermostat de surchauffe intervient et provoque l'interruption de l'alimentation du gaz si le générateur surchauffe, le ventilateur continue à fonctionner. Avant de remettre en fonction le générateur, il faut contrôler et éliminer la cause qui a produit la surchauffe (par ex. obstruction de la bouche d'aspiration et/ou de la sortie de l'air, arrêt du ventilateur). Pour faire redémarrer le générateur, il faut pousser le bouton (1) de réarmement pour le modèle "A" ou répéter les instructions spécifiques du paragraphe "MISE EN MARCHE" pour le modèle "M".
La vanne stop-gaz installée entre le tuyau et le régulateur de pression intervient et provoque l'interruption de l'alimentation du gaz en cas de rupture du tuyau d'alimentation. Après avoir remplacé le tuyau endommagé, il faut pousser le bouton pour réarmer la vanne. (voir paragraphe VI "mise en marche").
Les générateurs S. PLUS type GG ou ECO sont munis d'une poignée pour le transport. Tous les modèles peuvent être déplacés manuellement.
Attention:
Avant de déplacer l'appareil, il faut :
- arrêter l'appareil selon les indications données au paragraphe précédent.
- débrancher l'alimentation électrique en enlevant la fiche de la prise de courant.
- débrancher le tuyau d'alimentation gaz.
- attendre que le générateur soit froid.
Entretien
Pour un fonctionnement régulier du générateur, il est nécessaire de nettoyer périodiquement la chambre de combustion, le brûleur et le ventilateur.
Attention:
Avant de commencer une quelconque opération d'entretien, il faut :
- fermer la bouteille ou la citerne gaz, - arrêter le générateur selon les indications du paragraphe précédent, - débrancher l'alimentation électrique en enlevant la fiche de la prise de courant, - débrancher le tuyau d'alimentation gaz, - attendre que le générateur soit froid.
- Souffler à l'air comprimé la chambre de combustion [1]
- Démonter le panneau d'accès et arrivée gaz et souffler le brûleur à l'air comprimé
Attention:
Eviter de souffler de l'air comprimé près du micro-interrupteur du ventilateur [3], il pourrait être endommagé irrémédiablement.

- Vérifier le réglage des électrodes d'allumage. Si les électrodes d'allumage ou d'ionisation sont oxydées, les nettoyer à la toile émeri par exemple.
Réglage des électrodes d'allumage
Position du thermocouple
Eco 30M : A:30mm
GG50M75M: A:40mm
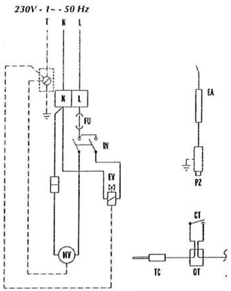
SCHEMA Électrique

MV MOTEUR DU VENTILATEUR
EV ELECTROVANNE
CT THERMOSTAT DE SURCHAUFFE
FU FUSIBLE 4A
| PANNES EVENTUELLES | CAUSES POSSIBLES | |
| Modèle "A" | Modèle "M" | |
| Le moteur ne démarre pas | 1-2-3-4-5-6 | 1-2-5 |
| Le générateur s'arrête et la lampe témoin du boîtier de contrôle et de sécurité (1) s'allume | 6-7-8-9-10-11-12-20-21 | - |
| Le ventilateur toume, mais l'alimentation du gaz est bloquée ou la flamme ne s'allume pas | 8-9-11-12-13-15 | 8-9-12-15-17 |
| La flamme s'éteint après avoir relaché le bouton du bloc sécurité (7) | - | 14-16-17 |
| L'alimentation du gaz est interrompue. La flamme s'éteint | 10-11-12-17-20 | 11-12-17 |
| Le générateur consomme trop de gaz | 17-18 | 17-18 |
| Le générateur ne s'arrête pas | 5-6-13-19 | 5-19 |
| REPARATION DES PANNES | ||
| CAUSES | SOLUTIONS | |
| 1 | Mauvaise connection électrique | Contrôler le branchement et la tension du réseau |
| 2 | Moteur surchauffé (le ventilateur toume mal ou est bloqué) | Contrôler le moteur et le ventilateur et les réalisner, si nécessaire |
| 3 | Mauvais réglage du thermostat d'ambiance | Faire le réglage approprié |
| 4 | La fiche du thermostat (n° 2) n'est pas branchée | La brancher |
| 5 | Interrupteur défailleant (n° 4 pour mod. "A" et n° 6 pour modulo "M") | Fermer l'alimentation du gaz,déconnecter la fiche de courant etmettre un interrupteur neuf |
| 6 | Boîter de contrôle de la flamme défaillant | Le remplaçer |
| 7 | Mauvaise alimentation électrique | Vérifier que la terre soit bien raccordéeVérifier qu'il n'y aït pas de tension entre neutre et terre (prévoir évientuellesment un transformateur d'isolation) |
| 8 | Le gaz n'arrive pas aux ELECTROVANES | Contrôler que l'alimentation du gaz soit ouverteContrôler que la bouteille ne soit pas vide, pousser le bouton de la vanne stop-gaz |
| 9 | Les ELECTROVANES ne s'ouvrent pas | Contrôler les ELECTROVANESContrôler le branchement électriqueContrôler la sécurité de surchauffe |
| 10 | Sonde de ionisation défailleante et/ou mauvais réglage de l'électrode d'allumage | Faire le réglage selon le schémaRemplacer l'électrode de ionisation |
| 11 | La grille du ventilateur est obstruée par des déchets | Enlever les déchets, nettoyer la grille |
| 12 | Sécurité de surchauffé enregistrure une surchauffé et arrêté le générateur | Contrôler que les grilles d'aspiration et de sortie ne soient pas obstruéesContrôler que le local soit bien aéréContrôler que l'air chaud puisse sorting librement |
| 13 | Thermostat défectueux | Contrôler le thermostat et remplacer si nécessaire |
| 14 | Le brûleur s'éteint après relâchément du bouton du bloc Sécurité (M) | Thermocouple desserré côte bloc sécurité (le resserrer)Vérifier que le thermocouple soit bien chauffé par la flamineRemplacer le thermocouple ou son rupteur si nécessaireRemplacer le bloc sécurité si nécessaire |
| 15 | L'allumage ne fonctionne pas (pas d'étinçelle) | Contrôler qu'il n'y aït pas un court circuit entre l'allumeur piézo électrique et l'électrode (Modèle "M")Coffretlectronique défectueuxContrôler le réglage de l'électrode (voir schéma) |
| 16 | Rupteur sur thermocouple défectueux | Nettoyer les contacts sur le rupteur ou le remplacer |
| 17 | Régulateur de pression défectueux | Le changer |
| 18 | Fuites de gaz | Localiser la fuite avec de l'eau savonneuse et y remédier ou consulter votre installer |
| 19 | Les ELECTROVANES ne se ferment pas | Fermer l'alimentation du gaz. Permettre au générateur de brûleregaz dans le tuyau. Débrancher la prise. D'emperor leselectrovannes, les nettoyer, les remonter ou bien les remplacer |
| 20 | Flux d'air insuffistant | Contrôler que les grilles d'aspiration et de sortie ne soient pasobstruées |
| 21 | Micro interrupteur défailleant ou apparèil trop "incliné" | Contrôler le micro interrupteur d'air - Redresser l'apparéil |
Notice Facile