ECO 30 AI - Chauffage mobile S.PLUS - Notice d'utilisation et mode d'emploi gratuit
Retrouvez gratuitement la notice de l'appareil ECO 30 AI S.PLUS au format PDF.
| Type d'appareil | Générateur d'air chaud mobile à gaz (GPL) |
| Alimentation | Gaz GPL |
| Puissance thermique | Non précisé |
| Utilisation | Chauffage d'appoint |
| Mobilité | Mobile avec poignée intégrée |
| Matériau du corps | Acier inoxydable |
| Type de ventilation | Ventilation forcée |
| Sécurité | Conforme aux directives européennes de sécurité |
| Dimensions | Non précisées |
| Poids | Non précisé |
| Installation | Manuel d'utilisation et d'entretien fourni |
| Usage recommandé | Usage intérieur et extérieur temporaire |
| Normes | Directive EMC 89/336/CEE et autres directives applicables |
| Maintenance | Entretien régulier recommandé |
| Accessoires | Non précisé |
FOIRE AUX QUESTIONS - ECO 30 AI S.PLUS
Téléchargez la notice de votre Chauffage mobile au format PDF gratuitement ! Retrouvez votre notice ECO 30 AI - S.PLUS et reprennez votre appareil électronique en main. Sur cette page sont publiés tous les documents nécessaires à l'utilisation de votre appareil ECO 30 AI de la marque S.PLUS.
MODE D'EMPLOI ECO 30 AI S.PLUS
GÉNÉRATEUR D'AIR CHAUD MOBILE À GAZ (GPL)
MODELES:
ECO 30 AI
MANUEL D'UTILISATION ET D'ENTRETIEN

Important :
Pour votre sécurité, lisez attentivement ce manuel avant d'utiliser votre Générateur Gaz. Conservez le soigneusement et consultez le chaque fois que nécessaire.
La responsabilité de la Société S.PLUS ne saurait etre engagée en cas de non respect des regles et consignes indiquees ci-apres.
CONFORMITE CE
Les apparciels ECO 30AI sont conformes aux exigences de sécurité reprises dans la Directive EMC 89/336/CEE, y compris les modifications introduites par la Directive gaz 90/396/CEE, la Directive basse pression 73/23/CEE et les modifications successives.
Réf. ECO 30 AI - 1/09.2009 IU
Notice destinée à l'utilisateur et à l'instantiateur
I-DESCRIPTION:
Les Générateurs Gaz type ECO AI sont des appeareils de chauffage à combustion directe. L'échange thermique est réalisé grâce au ventilateur qui fait passer l'air sur le brûleur. Ils doivent être installés sur le lieu à chauffer. Ils sont équipés de :
-
Sécurité de surchauffe,
-
Contrôle de flamme par ionisation.
Munis d'une poignée de transport, ils sont mobiles et peuvent être déplacés aisément selon les besoins.
II-CARACTERISTIQUES TECHNIQUES
| Puisance Thermique(Kcal/h) | Puisance Thermique(kW) | Consummation Gaz(Kg/h) | Pression Gaz(bar) | Alimentation électrique | Débit d'air(m3/h) | Dimension(L - P - H)(mm) | Poids(Kg) | ||
| Tension(V) | Fréquence(Hz) | ||||||||
| ECO 30 AI | 10682-26814 | 12,4 - 31,2 | 0,98 - 2,46 | 1,5 | 230 Mono + Terre | 50 | 750 | 530x400x280 | 11,5 |
III - RECOMMANDATIONS GENERALES :
Ces Générateurs d'air chaud sont prévus pour fonctionner au gaz propane.
L'installation et l'utilisation de ces appeareils doivent respecter les reglementations et les lois en vigueur relatives à leur utilisation (en particulier, notez que l'emploi de ces appeareils n'est pas autorisé dans les Etablissements Recevant du Public et dans les locaux d'habitation).
En outre, vousdezvezvousassurerque:
- les instructions continues dans ce livre soient suivies scrupleusement,
- le générateur ne soit pas installé dans un lieu où il y aurait des risques d'explosion ou d'incendie,
- il n'y ait pas de matérieliaux inflammables stockés à côté de l'appareil,
- des mesures suffisantes pour la prévention des incendies aient eté prévues,
- l'aération soit garantie et suffisante aux nécessités de ce générateur (grille de 25~cm^2 par kW installé, soit 425~cm^2 répartis en partie haute et BASSE avec un minimum de 250~cm^2 ,
- il n'y ait pas d'obstacles ou d'obstructions à l'aspiration et/ou à la sortie de l'air, tels des toiles, des couvertures ou des objets encombrants posés sur l'appareil ou à côté,
- les bouteilles de gaz soient disposées conformément aux dispositions de lois en vigueur et en particulier qu'elles ne soient pas exposées ni à la chaleur, ni à des températures inférieures à -10^ ,
- un placement fixepour l'appareil soit prevu,
- le générate soit surveilé régulément durant son utilisation et contrôle avant sa mise en marche,
- le ventilateur tourne librement au début de chaque période d'utilisation, avant de brancher la fiche à la prise de courant,
- à la fin de chaque période d'utilisation l'alimentation électrique soit coupée,
N'UTILISEZ QUE LE DETENDEUR, PIECES ET TUYAUX GAZ D'ORIGINE,
- ne pas dépasser 100W / m^3 en considérant le volume vide. Le volume de la pierce ne doit pas être inférieur à 100m^3
- ne pas utiliser le générateur dans des sous-sols ou en-dessous du niveau du sol,
- L'alimentation gaz de l'appareil doit être munie d'une vanne d'arrêt (robinet de la bouteille ou vanne sur tuyauterie le cas échéant),
- le remplacement de la bouteille de gaz doit être effectué selon les normes de sécurité et en absence de flammes,
- le tuyau de gaz ne doit pas être soumis à des efforts de torsion,
- la bouche de sortie de l'air chaud doit se trouver à une distance de 3 mètres minimum de n'importe quel mur ou plafond inflammable et ne doit pas être dirigé vers la bouteille de gaz,
- les équipements auxquels ce manuel se rapporte ne sont pas conçus pour une utilisation domestique,
- si le générateur fonctionne longtemps au maximum de sa puissance, la bouteille de gaz peut "givrer" (formation de givre ou de glace sur la bouteille) dans ce cas il faut jumeler une bouteille supplémentaire (voir paragraphe IV). Ne jamais orienter le flux d'air chaud vers la bouteille,
- en cas de fonctionnement défectueux, consulter votre service après-venture.
IV-INSTALLATION:
- Alimentation Gaz :
Le débit gaz du générateur est indiqué ci-dessus. Ce générateur est prévu pour être alimenté par bouteilles de propane.
Bouteilles:
Selon la durée d'utilisation du générateur, il faut prévoir un nombre suffisant de bouteilles de 13 ou 35Kg de propane pour assurer le débit nécessaire. Pour une utilisation par une température de 0^ à -10^ , il est conseilé de prévoir 2 bouteilles jumelées.
- Raccordement electrique :
Le Générateur doit être raccordé à une prise électrique 230V monophasée + terre de puissance adaptée. Il est possible de raccorder un thermostat précâblé (TPG en option) à la prise sur le côté de l'appareil.
ATTENTION :
La ligne électrique d'alimentation du générateur doit être pourvue d'une prise de terre et d'un interrupteur magneto-thermique différentiel.
- Raccordement gaz:
Le Générateur ECO 30 AI est livré avec tuyau de raccordement gaz, détendeur fixe 1,5 bar.
Raccorder dans l'ordre générateur - tuyau - détendeur - bouteille de gaz. Vérifier l'étanchéité des raccords à l'aide d'eau savonneuse.
ATTENTION :
Tous les raccords ont un filetage à gauche. Ne jamais vérifier l'étanchéité des raccords avec une flamme.
V - MISE EN MARCHE : (Voir schéma page suivante)
Avant toute mise en marche, contrôle que les caractéristiques électriques du réseau d'alimentation correspondent aux indications données sur la plaque signalétique.
- ouvrir la bouteille ou la citerne gaz,
-mettre l'interrupteur sur la position marche II (hiver), - Régler le thermostat (option) à la température désirée,
- Si le thermostat est en « besoin » de chauffage, le ventilateur démarre, le brûleur s'allume au bout de quelques secondes. En cas d'anomalie (électrique, gaz) le générateur se met sur sécurité, levoyant de réarmement s'allume. Il faut régler l'anomalie et appuyer sur le voyant / bouton lumineux.
- Régler la puissance nécessaire en tournant la manette de réglage à l'arrête de l'appareil, à droite pour diminuer la puissance, à gauche pour l'augmenter.
ATTENTION :
Ne jamais raccorder le générateur gaz à une gaine de soufflage ou d'aspiration.
VI-ARRET
Pour arreter le fonctionnement de l'appareil, fermer l'alimentation gaz, positionner l'interrupteur sur Arrêt et débrancher.
VII - VENTILATION
En eté, les générateurs peuvent être utilisés en ventilation seule,
Ne pas raccorder l'appareil en gaz, le brancher électriquement etmettre l'interrupteur sur "I".
VIII - SECURITE
Ces appeareils sont équipés d'une sonde à ionisation qui provoque l'interruption de l'alimentation du gaz si la flamme est instable ou si elle s'est int.
Un thermostat de surchauffe intervent et provoque l'interruption de l'alimentation du gaz si le générateur surchauffe, le ventilateur continue à fonctionner. Avant de remetre en fonction le générateur il faut trouver et eliminer la cause qui a produit la surchauffe (par ex. obstruction de la bouche d'aspiration et/ou de la sortie de l'air, arrêt du ventilateur). Pour faire redémarrer le générateur il faut repeter les instructions spécifiques du paragraphe "MISE EN MARCHE".
IX - TRANSPORT ET DEPLACEMENT
Les générateurs S.PLUS type ECO AI sont munis d'une poignée pour le transport. Tous les modèles peuvent être déplacés manuellement.
ATTENTION :
Avant de déplacer l'appareil il faut :
- arrêté l'appareil selon les indications données au paragraph précédent.
- débrancher l'alimentation électrique en enlevant la fiche de la prise de courant.
- débrancher le tuyau d'alimentation gaz.
- attendre que le générateur soit froid.
X-ENTRETIEN
Pour un fonctionnement régulier du générateur, il est nécessaire de nettoyer périodiquement la chambre de combustion, le bruleur et le ventilateur.
ATTENTION :
Avant de commencer une quelconque opération d'entretien, il faut :
-fermer la bouteille de gaz,
- arrêté le générateur selon les indications du paragraphe précédent,
- débrancher l'alimentation électrique en enlevant la fiche de la prise de courant,
- débrancher le tuyau d'alimentation gaz,
- attendre que le générateur soit froid.
- Souffler à l'air comprime la chambre de combustion ①
- Démonter le panneau d'accès au compartmenté électrique et d'arrivée gaz, souffler le brûleur à l'air comprime ②
- Vérifier le réglage des electrodes d'allumage. Si l'électrode d'allumage est oxydée, la nettoyer à la toile émeri par exemple.
- Vérifier l'état de l'électrode d'ionisation (modèle automatique), la nettoyer si nécessaire à la toile émeri.
- Vérifier l' état des connexions des électrodes (nettoyer si nécessaire).
Réglage electrode d'allumage


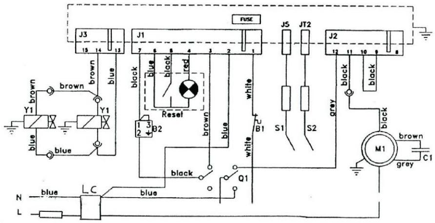
SHÉMA ÉLECTRIQUE
B1 = Securite de surchauffe
G1 = Bloc sécurité
M1 = Moteur ventilateur
Q1 = Interrupteur
S1 = Sonde d'ionisation
S2 = Electrode d'allumage
Y1 = Electrovanne
B2 = Thermostat d'ambiance (option)
F1 = Fusible
LC = Filtre LC
C1 = Condensateur

TABLEAU DE DÉPANNAGE
| PANNES EVENTUELLES | CAUSES POSSIBLES | SOLUTIONS |
| Le moteur ne tourne pas | Absence de courant | Contrôler par l'aide d'un testeur l'arrivée du courant aux bornes |
| Le thermostat et régèle trop bas | Régler le thermostat sur une température plus haute | |
| La sécurité est intervenue | Attendre environ 1 minute et appuyer sur le bouton RESET (réarmement) | |
| Le moteur tourne mais le brûleur ne s'allume pas, après quelques secondes le générateur s'arrête | Le robinet de la bouteille de gaz est fermé | Ouvrir le robinet |
| La bouteille de gaz est vide | La replacer | |
| Le giclaur est obstrué | Le démonter et le nettoyer | |
| L'électrovanne gaz ne s'ouvre pas | Vérifier que le fonctionnement de l'électrovanne soit correct | |
| Absence d'étincelle | Vérifier la position de l'électrode | |
| Le brûleur s'allume mais après quelques secondes le générateur s'arrête | Il n'y a pas de connexion avec la prise de terre | Contrôler et brancher correctement |
| Connexion défectueuse entre la sonde et la carte électronique | Contrôler et brancher correctement | |
| Carte électronique défectueuse | La replacer | |
| En fonctionnement le générateur s'arrête | Arrivée réduite du gaz due à la formation de givre sur la bouteille | Vérifier et utiliser 2 bouteilles de gaz jumelées |
| Arrivée excessive du gaz la boîte électronique | Contrôler le régulateur de pression et évientements le replacer | |
| Arrivée réduite de l'air, la sécurité de surchauffe à fonctionné | S'assurer que le moteur fonctionne correctement et du bon fonctionnement de la sécurité de surchauffe |
Compte tenu des améliorations et des perfectionnements effectués sur nos apparèils, nous nous réservons le droit de modifier, sans préavis, leurs caractéristiques.
Notice Facile