M21S - Chaudière gaz murale AR THERM - Notice d'utilisation et mode d'emploi gratuit
Retrouvez gratuitement la notice de l'appareil M21S AR THERM au format PDF.
| Type d'appareil | Chaudière murale à gaz |
| Modèles disponibles | M21S, M24S, M21, M24, M21SEL, M24SEL, M21EL, M24EL |
| Fonction | Chauffage seul ou chauffage + eau chaude |
| Allumage | Piezo ou électronique selon modèle |
| Veilleuse | Présente ou absente selon modèle |
| Catégorie gaz | II2E+3+ |
| Type de réglage | Réglage manuel |
| Installation | Murale |
| Entretien | Recommandé périodiquement |
| Alimentation | Gaz naturel ou propane |
| Puissance | Non précisé |
| Dimensions | Non précisées |
| Poids | Non précisé |
| Type de combustion | Gaz |
| Sécurité | Contrôle de flamme intégré |
| Utilisation | Résidentielle |
FOIRE AUX QUESTIONS - M21S AR THERM
Questions des utilisateurs sur M21S AR THERM
0 question sur cet appareil. Repondez a celles que vous connaissez ou posez la votre.
Poser une nouvelle question sur cet appareil
Téléchargez la notice de votre Chaudière gaz murale au format PDF gratuitement ! Retrouvez votre notice M21S - AR THERM et reprennez votre appareil électronique en main. Sur cette page sont publiés tous les documents nécessaires à l'utilisation de votre appareil M21S de la marque AR THERM.
MODE D'EMPLOI M21S AR THERM
M21S - M24S avec veilleuse
Mixte :CHAUFFAGE + eau chaude
Allumage par piezo
M21 - M24 avec veilleuse Pour chauffage seul Allumage par piezo
M21SEL - M24SEL sans veilleuse
Mixte : chauffage + eau chaude
Allumage électronique
M21EL - M24EL sans veilleuse Pour chauffage seul Allumage electronique
INSTRUCTIONS DESTINEES A L'INSTALLATEUR
L'installation et l'entretien de l'apparil doivent etre effectués par un professionnel qualifie, conformement aux textes reglementaires et regles de 1'art en vigueur, notamment:
1) CONDITIONS REGLEMENTAIRES D'INSTALLATION ET D'ENTRETIEN
L'installation et l'entretien de l'appareil doivent etre effectués par un professionnel qualifie conformement aux textes reglementaires et regles de l'art en vigueur, notamment:
- Arréte du 2 août 1977
Règles Techniques et de Sécurité applicables aux installations de gaz combustible et d'hydrocarbures liquifiés situées à l'intérieur des batiments d'habitation et de leur dépendance.
- Norme DTU P 45-204 Installations de gaz (anciennement DTU n° 61-1 - Installations de gaz - Avril 1982 + additif n°1 Juillet 1984).
- Règlement Sanitaire Départemental
Pour les appareils raccordés au réseau électrique:
- Norme NF C 15-100 - Installations électriques à basse tension - Régles.
INSTRUCTIONS DESTINEES A L'INSTALLATEUR
1.DESCRIPTION GENERALE
Les chaudières Multigaz produit dans les versions chauffage sauf et double service (chauffage plus production d'eau sanitaire) ont et étudiés pour satisfaire aux exigences domestiques.
Les échangeurs de chaleur sont réalisés en cuivre, et la carcasse est en acier.
Les dimensions, et la disposition des tubes de fumées permettent la reception maximale de la chaleur des fumées et le maintain du rendement thermique à un haut niveau.
La production d'eau chaude à usage sanitaire s'obtient par l'utilisation d'un serpentin en cuivre (situé à l'intérieur de la chaudière), d'un diamètre suffisant pour empêcher les dépôts de calcaire (cette solution permet d'obtenir le plus haut niveau d'échange thermique, avec une production instantanée et continue d'eau sanitaire).
La carrosserie est en acier emboutei et vernis.
Un panneau complète l'éstétique du générateur. Ce panneau est munis d'un orifice permettant l'accès au robinet d'arrivée d'eau de l'appareil.
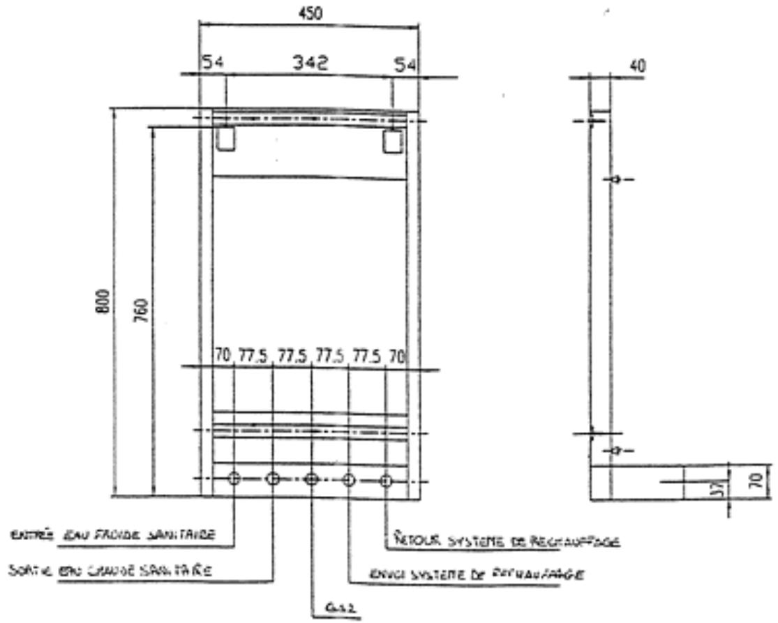
Les raccordements aux reseaux d'eau et de gaz situés à l'arrière de l'appareil, en position horizontale, permettent de la brancher directement à l'aide d'un tube en cuivre ou de tubes flexibles métalliques.
L'identification des raccordements est facilitée par les indications portées sur les raccords des tubes.
2. CHARACTERISTIQUE TECHNIQUE
La puissance thermique nette est de 23,9kW, avec ou sans production d'eau sanitaire.
Les chaudières peuvent etre regles d'origine pour etre alimentees, soit en gaz naturel, soit en GPL (G30/G31); elles peuvent etre, par la suite, transformees pour etre alimentees avec d'autre nature.
3.COMPOSANTS PRINCIPAUX

Legende:
1) Coupe-tirage
2) Echangeur d'eau chaude à usage sanitaire
3) Corps de la chaudière
4) Tubalaterinox
5) Pressostat pour priorite sanitaire
6)Rampbebruleur
7) Robinet de reglage du debit d'eau sanitaire
8) Raccords pour nettoyage du serpentin
9) Arrivee d'cau froide diam. 1/2
10 Sortie eau chaude a usage sanitaire diam. 1/2
11) Arrive du gaz diam. 1/2
12) Echappement de la valve de securite
13) Départchauffage diam. 3 / 4^
14) Retour chauffage diam. 3/4
15) Bloque gaz
16) Veilicuse
17) Souape de sécurité (Pression circuit eau)
18) Branchement pour manometre
19) Robinet de vidange
20) Robinet de remplissage
21) Circulatour vinesse variables
22) Vanne melangeure (option)
23) Vase d'expansion
24) Purgeur d'air.
INSTRUCTIONS DESTINEES AL INSTALLATEUR
4. CHARACTERISTIQUES tECHNIQUES
GENERALITES: DEBIT - PUISSANCE - POIDS
| Modèle | Débit Thermique kW | Puisance thermique kW | Production d'eau * 1/h ΔT 30 | Capacité chaudière - vase d'expans. | Poids kg |
| M24... | 26,5 | 23,9 | 650 | 20 l - 8 l. | 60 |
*Seulement pour les modèle ...S....
- Pression nominale gaz: G20/G25 20/25mbar, G30/G31 28/37mbar
- Pression maximaled'alimentation en eau de la chaudiere: 2,5bar
- Pression maximale de 1'eau chaude à usage sanitaire: 6bar Hors service.
- Température maxi de l'eau chaude 85^
- Température de sécurité: 95^
Tension d'alimentation: 220...230V
INJECTEURS - DEBIT - PRESSION
| Modèle | Gaz naturel G20/G25 20/25mbar | Butane-Propane G30/g31 28/37mbar | ||||
| Veilleuse n° | Diam. Injecteurs en centièmes de mm | Veilleuse n° | Diam. Injecteurs en centièmes mm | |||
| * | Brûl. concentr. | Brûl. later. | Brûl. concentr. | Brûl. later. | ||
| M 24... | 27 | 205 | 145 | 22 | 140 | 110 |
- Non prévue pour les modèles avec allumage électronique.
Pour tout ce qui n'est pas inclus dans cette notice, nous vous prions de vous reporter aux documents spécifiques et/ou de nous questionner directement.
N.B.: pour mener à bien sa politique d'améliorement, le fabricant se reserve le droit de modifier ses apparéils sans informer l'utilisateur
INSTRUCTIONS DESTINEES A L'INSTALLATEUR
5. INSTALLATION
ATTENTION: cet appeareil ne doit etre instalé que dans un local convenablement ventilé, conformément aux prescriptions de la norme en viguer.
Le débit d'air nécessaire à la combustion est 2m^3 /h par kW de débit thermique indiquée dans la plaque signalétique.
Les apparciels de la Societe AR THERM sont très faciles à installer. Leur longevite, leur sécurité de fonctionnement, la rapidité et la facilité de leur entretien, sont dues au sein apporté tout au long de leur fabrication.
Pour facilitier leur installation, notre Société met à disposition des ses clients une guide de montage, à l'aide duquel on peut déterminer les scellement et le raccordement en eau, à condition que les mesures de branchement et d'encombrément sont les mêmes du générateur.
Si la chaudière est installée au dessus d'un apparéil dégageant de la chaleur, il est conseillé d'insérer un clapet anti-retour dans le circuit de chauffage. Ceà pour éviter tout phénomène de circulation naturelle qui, de toute façon, ne se vérifie pas quand la chaudière est installée au dessus d'un plan génére des corps échauffant.
L'installateur devra se foncorner aux instructions enumeratedes ci-apres, et aux regles en vigueur.
GUIDE DEMONTAGE

. INSTRUCTIONS DESTINEES A L'INSTALLATEUR
AVERTISSEMENTS:
a) Si la pression du réseau hydraulique est supérieure à 6bar, prévoir l'installation d'un réducteur de pression.
b) Prévoir, en cas d'absence, l'installation d'un robinet de coupure du gaz, d'un modele agreé.
c) S'assurer que la tension du réseau est de 230V.ac. L'appareil doit etre mis à la terre. Il est recommandé d'installer un interrupteur avec fusibles. Il est obligatoire de relier le neutre (fil bleu) et la borne neutre (^2) et la phase (fil marron), a la borne phase du cadre (^3)
d) S'assurer que le cable électrique n'est pas en contact avec les canalisations de l'eau chaude.
e) Verifier le branchement des disposits d'aspiration de l'air de combustion et d'évacuation des fumées, en particulière l'étanchéité des raccordements avec les accessoires; le diamètre dela base d'évacuation des fumées est de 140mm.
NOUS VOUS CONSEILLONS L'INSTALLATION D'UN THERMOSTAT D'AMBIANCE
6. MISE EN SERVICE (DE LA CHAUDIERE)
RESEAU HYDRAULIQUE
Toujours s'assurer du replissage en eau de l'installation. Dans le cas contraire, proceder comme expliqué ci-dessous:
a) Ouvrir le robinet de remplissage (20)
b) Purger l'air de la chaudière à l'aide du purgeur (24)et des ouvertures situés à la partie inférieure du générateur
c) Àpres quelque minute, l'aiguille blanche du manomètre sur le bandeau comence à monter, fermer le robinet quand l'aiguille atteint 1,5bar.
N.B. La pression ne doit jamais etre supérieure a 1,5bar.
RESEAUDUGAZ
Après s'être assure que la nature du gaz de réseau est identique à celle indiquée sur la plaque signalétique (les apparciels sont régles en usine pour fonctionner avec les gaz naturels G20/G25 20/25 mbar), procéder au branchement du gaz au moyen de tubes métalliques flexibles, en se conformant aux prescriptions réglementaires.
Si le gaz mis à disposition est un gaz GPL butane (28mbar) ou propane (37mbar) il faut procéder au changement de gaz (voir paragraphe 7 page 8: "Transformations pour fonctionnement en gaz butane/propane).
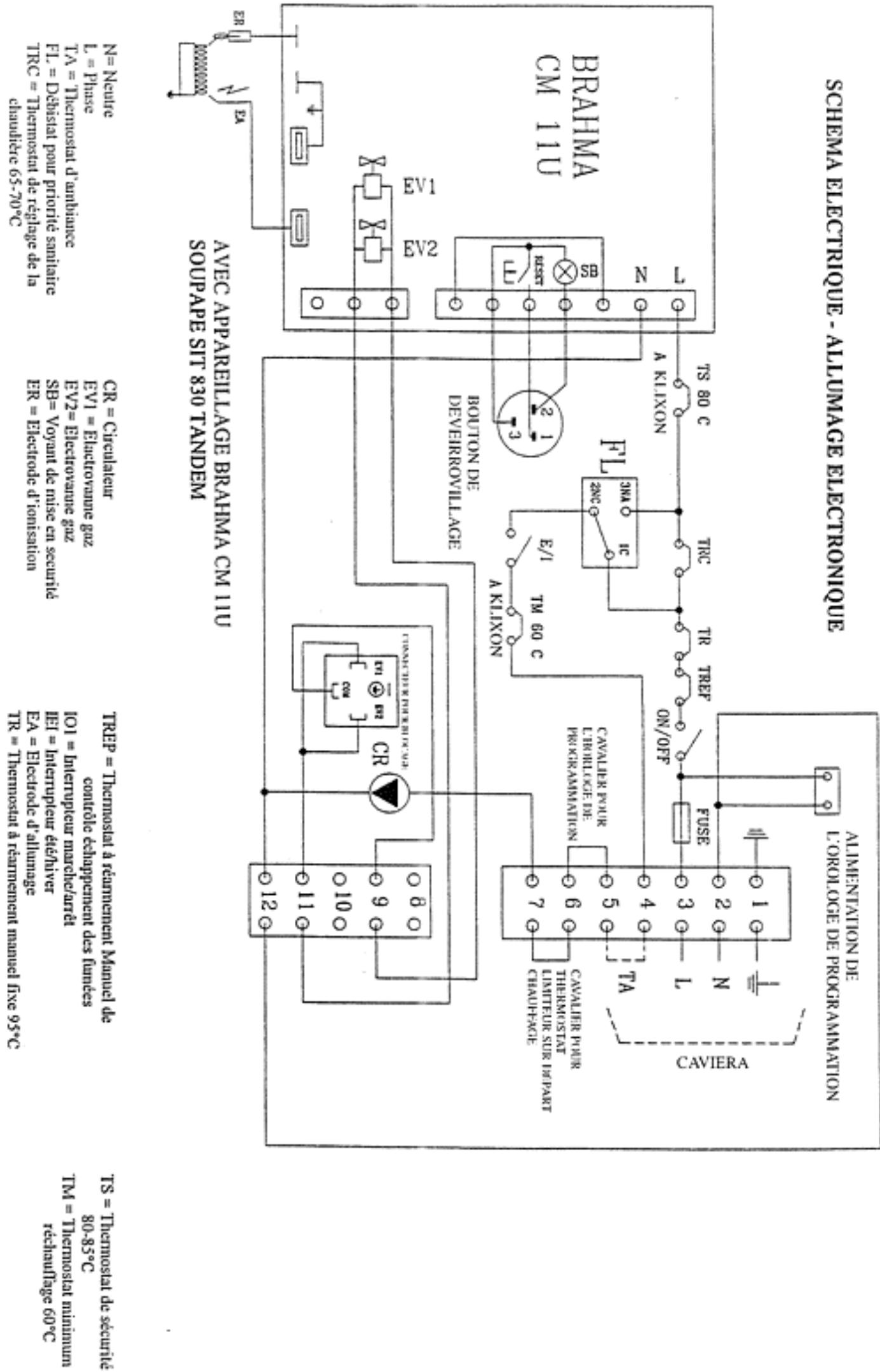
INSTRUCTIONS DESTINEES AL INSTALLATEUR ET A L'UTILISATEUR
8. ALLUMAGE (Fig. 1 - 2)
CHAUDIERES AVEC ALLUMAGE ELECTRONIQUE (FIG. 2)
a) Ouvrir le robinet du gaz
b) Le double interrupteur doit se couver dans la position "OUVERT" ou "I" (allumage) Voir les indications reportées sur le tableau de commande; régler le thermostat dans la position désirée ; dans cette condition l'allumage s'effectue automatiquement.
c) Si levoyant rouge (situé sur le bouton de déverrouillage du boitier programmeur et de contrôle) s'allume,attendre 1 minute environ et appuyer a nouveau sur le bouton d'allumage pour renouveler le cycle d'allumage.
d) Si le système se bloque à nouveau, contrôler le branchement électrique, s'assuerer en particulière que la polarité est respecté sur la borne 3, comme précisé dans le paragraphe des avertissements (page 7). Si le défaut persististe, appeler le Service après vente.
CHAUDIERES AVEC VEILLEUSE (Fig. 1)
ALLUMAGE DE LA VEILLEUSE
1) Ouvrir le robinet du gaz et positionner le double interrupteur situé sur le tableau, sur la position "OUVERT" ou "T" (allumage)
2) Pousser la manette (appareils avec bloc "Honeywell" voir fig. 1) ou la tourner et la pousser sur les apparéils avec bloc "Sit", voir fig. 1, dans la position "allumage veilleuse"
3) Pousser le bouton d'allumage avec le repere
4) Maintenir poussée la manette, une fois la veilleuse allumée, pendant 1 minute environ et la relacher
5) La veilleuse doit rester allumée après avoir relaché la manette; dans le cas contraire, repeter l'opération 60 secondes plus tard.
Note: un dispositif de sécurité empêche la répetition de l'opération d'allumage tant que le thermocouple n'est pas suffisament refroidi.
Il faut attendre 1 minute au moins avant de rallumer la veilleuse.
ALLUMAGE DU BRULEUR PRINCIPAL
Après l'allumage de la veilleuse, tourner la manette dans la position "allumage brûleur principal (bloc "Sit"); pour les modèles avec bloc "Honeywell" il n'est pas nécessaire tourner la manette étant que lors de l'allumage de la veilleuse, le fait de relacher la manette détermine la position "OUVERT".
Ensuite, reglerle thermostat d'ambiance à la température désirée.
INSTRUCTIONS DESTINEES AL INSTALLATEUR ET A L'UTILISATEUR

Fig. 2: Chaudière avec allumage électronique
TYPE SIT 830 TANDEM
TABLEAU DE COMMANDE
ALLUMAGE ELECTRONIQUE

INSTRUCTIONS DESTINEES AL INSTALLATEUR ET A L'UTILISATEUR
TABLEEAUDCOMMANDE
ALLUMAGEVEILLEUSE

9. PERIODE ETE-HIVER
La commutation s'effectue avec l'interrupteur positionné sur le tableau de commande:
-été = interrupteur P (soleil)
-hiver interrupteur (neige)
La pompe de circulation fonctionne quand la température atteind 60 - 65^ et que l'interrupteur est sur le repère (neige - hiver). Dans un premier temps, la pompe peut donner l'impression de ne pas fonctionner correctement: cela est du à la presence d'air dans l'installation. Dans ce cas, il faut la purger en agissant sur le purgeur (24).
10. THERMOSTAT DE SECURITE
THERMOSTAT DE SECURITE A REARMEMENT NATUREL POUR L'EAU
Il s'agit d'un dispositif destiné à améliorer la sécurité de la chaudière. Il intervient automatiquement quand la température depasse 95^ . Pour rallumer la chaudière, dévisser le petit couvercle de protection qui se trouve sur le bandeau électrique; pousser à fond le bouton jusqu'à perception d'un déclic. Remplacer le couvercle.
INSTRUCTIONS DESTINEES A L'INSTALLATEUR ET A L'UTILISATEUR
THERMOSTAT DE SECURITE A REARMEMENT MANUEL POUR LE CONTROLE DE L'EVACUATION DES FUMEES.
Il s'agit d'un dispositif qui intervient en cas d'anomalie dans l'évacuation des fumées. Pour rallumer la chaudière, dévisser le petit couvercle de protection situé sur le bandeau électrique; pousser à fond le bouton jusqu'à perception d'un déclic. Remplacer le couvercle.
IL EST ABSOLUMENT INTERDIT DE DECONNECTER OUD'ENDOMMAGER CE DISPOSITIF
En cas de nécessité, utiliser exclusivement des pieces de réchange fournies par le fabricant.
ATTENTION: en cas de répetition de cet incident, faire appel à un technicien qualifié.
11. ARRET COMPLET DE LA CHAUDIERE
TYPE ALLUMAGE ELECTRONIQUE
1) Positionner l'interrupteur dans la position "Fermé" "OFF". De cette façon le générateur est fermé.
2)Ferner LE ROBINET GENERAL DU GAZ (ARRIVEE DE GAZ)
TYPE ALLUMAGE AVEC VEILLEUSE
1) Positionner l'interrupteur dans la position "O" et tourner le bouton de l'électrovanne gaz vers la droite, en le maintainant dans cette position pendant quelques secondes. En le relachant, il returnera automatiquement dans la position initiale (bloc "Honeywell"), ou tourner la manette dans la position fermé (bloc "Sit"). On obtendra l'extinction totale du générateur.
2)Ferner LE ROBINET GENERAL DU GAZ (ARRIVEE DE GAZ).
12. ENTRETIEN
La conception technique de la chaudière assure un fonctionnement correct pour une longue période; de ce fait n'exige pas d'entretien particulier.
Pour lui conserver longtemps le meilleur rendement, nous vous conseillons de faire effectuer contrôle général de l'appareil, de la cheminée d'évacuation, du thermostat de sécurité contre le débordement des fumées, au moins une fois par an.
Une fois tous les trois ans, il faut faire effectuer un nettoyage général, y couvrir chimiquement, le tube a serpentin qui assure la production d'eau chaude à usage sanitaire.
Un contrôle spécifique de la cheminée doit être effectué tous les ans

NALVSTLLT V LRELVTTVLSNI T V SNEILSNOLLNLNSI
Notice Facile