LUNA FLIRT CF - Chaudière CHAPPEE - Notice d'utilisation et mode d'emploi gratuit
Retrouvez gratuitement la notice de l'appareil LUNA FLIRT CF CHAPPEE au format PDF.
| Intitulé | Description |
|---|---|
| Type de produit | Chauffage au gaz |
| Caractéristiques techniques principales | Chauffage à accumulation, technologie de combustion à basse température |
| Alimentation électrique | Non applicable (fonctionne au gaz) |
| Dimensions approximatives | Dimensions compactes adaptées pour une installation dans des espaces réduits |
| Poids | Poids léger pour une manipulation facile lors de l'installation |
| Compatibilités | Compatible avec les installations de chauffage central au gaz |
| Type de batterie | Non applicable |
| Tension | Non applicable (fonctionne au gaz) |
| Puissance | Puissance de chauffage adaptée aux besoins domestiques |
| Fonctions principales | Chauffage efficace, régulation de la température, sécurité intégrée |
| Entretien et nettoyage | Entretien régulier recommandé pour assurer un fonctionnement optimal |
| Pièces détachées et réparabilité | Disponibilité de pièces détachées pour faciliter la réparation |
| Sécurité | Système de sécurité intégré pour prévenir les fuites de gaz |
| Informations générales utiles | Vérifier les normes de sécurité et d'installation avant l'achat |
FOIRE AUX QUESTIONS - LUNA FLIRT CF CHAPPEE
Questions des utilisateurs sur LUNA FLIRT CF CHAPPEE
0 question sur cet appareil. Repondez a celles que vous connaissez ou posez la votre.
Poser une nouvelle question sur cet appareil
Téléchargez la notice de votre Chaudière au format PDF gratuitement ! Retrouvez votre notice LUNA FLIRT CF - CHAPPEE et reprennez votre appareil électronique en main. Sur cette page sont publiés tous les documents nécessaires à l'utilisation de votre appareil LUNA FLIRT CF de la marque CHAPPEE.
MODE D'EMPLOI LUNA FLIRT CF CHAPPEE
Nous sommes heureux que vous ayez choisi notre produit.
Les chaudières sont fabriquées dans le souci de vous donner entière satisfaction, en respectant les normes de sécurité les plus strictes ainsi que les normes de qualité les plus sévères. En effet, l'entreprise est homologuée ISO 9001 afin de vous assurer d'un niveau de qualité parmi les plus élevés.
Afin que votre produit vous apporte le meilleur service, nous vous conseillons de lire attentivement la présente notice avant toute utilisation. Les informations qu'elle contient vous permettront de tirer le meilleur parti de votre chaudière.
Attention:
Les différentes parties de l'emballage doivent être tenues hors de portée des enfants.
Entretenez régulièrement votre installation.
L'entretien annuel de votre chaudière est obligatoire aux termes de la législation en vigueur. Il devra être effectué une fois par an par un professionnel qualifié :
- l'entretien de la chaudière (vérification, réglage, nettoyage, remplacement des pièces d'usure normale et détartrage éventuel) ;
- la vérification de l'étanchéité du conduit de la ventouse et du terminal.
Pour toutes les opérations d'entretien de votre chaudière, des formules de contrat d'entretien annuel peuvent vous être proposées par des prestataires de services. Consultez votre installateur ou nos services commerciaux.
La garantie du constructeur, qui couvre les défauts de fabrication, ne doit pas être confondue avec les opérations décrites ci-dessus.
Garantie
Pour bénéficier de la garantie, l'appareil doit avoir été installé et mis en service par un professionnel conformément à la législation en vigueur, aux règles de l'art et DTU, ainsi qu'aux instructions de montage et de mise en service figurant dans la notice.
Ces modèles de chaudières possèdent le marquage CE conformément aux conditions essentielles des Directives suivantes :
- Directive gaz 2009/142/CE
- Directive Rendements 92/42/CEE
- Directive compatibilité électromagnétique 2004/108/CE
- Directive basse tension 2006/95/CE
C E
Instructions destinées à l'utilisateur
- Recommandations avant l'installation
- Recommandations avant la mise en marche 4
- Mise en marche de la chaudière 5
- Réglage de la température de chauffage et de l'eau chaude sanitaire (E.C.S.) 6
- Remplissage de l'installation 7
- Arrêt de la chaudière 7. Changement de gaz 7
- Arrêt prolongé de l'installation. Protection contre le gel 7
- Signalisation – Déclenchement des dispositifs de sécurité 8
- Instructions de maintenance régulière
Instructions destinées à l'installateur
- Recommandations générales 9
- Recommandations avant l'installation 10
- Installation de la chaudière 11
- Dimensions de la chaudière 11
- Installation des conduits d'évacuation et d'aspiration 12. Raccordement électrique 14
- Installation d'un thermostat d'ambiance 14 18. Modalités pour le passage à un autre type de gaz 15
- Écran d'affichage 16
- Paramétrage 18. Dispositifs de réglage et de sécurité 19
- Vérification sécurité VMC gaz - pour chaudière 2.24 VMC 20
- Positionnement de l'électrode d'allumage et détection de flamme 21
- Vérification des paramètres de combustion 21
- Caractéristiques débit/hauteur manométrique 22
- Raccordement de la sonde extérieure 22
- Raccordement de la commande à distance 23
- Raccordement d'un galon séparé avec un moteur vanne 3 voies 23 29. Détartrage du circuit sanitaire 24 30. Démontage de l'échangeur eau-eau 24 31. Nettoyage du filtre eau froide 25
- Entretien annuel 25
- Schéma fonctionnel des circuits 26-29
- Schéma de raccordement des connecteurs 30-33
- Caractéristiques techniques 34
1. Recommandations avant l'installation
Cette chaudière permet de chauffer l'eau à une température inférieure à celle de l'ébullition à pression atmosphérique. Elle doit être raccordée à une installation de chauffage et à un réseau de distribution d'eau chaude sanitaire, compatibles avec ses performances et sa puissance.
Faire raccorder la chaudière par un technicien professionnellement qualifié, et procéder aux opérations suivantes :
a) Vérifier que la chaudière peut fonctionner avec le type de gaz disponible. Pour cela, il suffit de vérifier la mention sur l'emballage et la plaquette sur l'appareil. b) Vérifier que le tirage de la cheminée est bon, qu'il ne présente aucun étranglement et qu'il ne compte aucune évacuation d'autres appareils, sauf si le conduit montant est prévu pour servir plusieurs utilisateurs conformément aux normes et prescriptions spécifiques en vigueur. c) En cas de raccords sur d'anciens conduits montants, vérifier que ces derniers sont propres pour éviter que les dépôts de suie ne bouchent le passage des fumées en se détachant des parois durant le fonctionnement. d) Il est également indispensable de prendre les précautions suivantes afin de préserver le fonctionnement et la garantie de l'appareil :
1. Circuit sanitaire :
1.1. Si la dureté de l'eau dépasse la valeur de 20°F (1°F = 10 mg de carbonate de calcium par litre d'eau), installer un doseur de polyphosphates ou un système similaire conforme aux normes en vigueur. 1.2. Procéder à un nettoyage complet de l'installation après avoir installé l'appareil et avant de l'utiliser. 1.3. Les matériaux utilisés pour le circuit eau sanitaire du produit sont conformes à la Directive 98/83/CE.
2.1. Nouvelle installation
Avant d'installer la chaudière, nettoyer le circuit afin d'éliminer tout résidu de filage, soudure et tout solvant avec des produits spécifiques disponibles dans le commerce, non acides et non alcalins, qui n'attaquent pas les métaux, les parties en plastique et le caoutchouc. Les produits recommandés pour le nettoyage sont :
SENTINEL X300 ou X400 et FERNOX Régénérateur pour installations de chauffage. Avant de les utiliser, nous vous invitons à suivre attentivement les instructions fournies avec les produits.
2.2. Ancienne installation
Avant d'installer la chaudière, vidanger le circuit pour éliminer les boues et les contaminants avec des produits spécifiques disponibles dans le commerce et cités au point 2.1.
Pour protéger l'installation des incrustations, utiliser tels que SENTINEL X100 et FERNOX Protection des installations de chauffage. Avant de les utiliser, nous vous invitons à suivre attentivement les instructions fournies avec les produits.
La présence de dépôts dans l'installation de chauffage entraîne des problèmes de fonctionnement pour la chaudière (surchauffe et échangeur bruyant).
Le non-respect des points précédents annule la garantie.
2. Recommandations avant la mise en marche
Le premier allumage doit obligatoirement être effectué par le Service d'Assistance Technique agréé qui devra vérifier :
a) Que les données mentionnées sur la plaque correspondent à celles des réseaux d'alimentation (électricité, eau, gaz). b) Que l'installation est conforme aux normes en vigueur. c) Que le circuit électrique avec mise à la terre a été effectué correctement.
Pour demander une mise en service par un centre d'assistance agréé : 0825 81 33 96.
Le non-respect des points précédents annule la garantie.
Ôter la pellicule de protection de la chaudière avant de la mettre en marche. Ne pas utiliser d'outils ni de matériaux abrasifs pour cette opération afin de ne pas endommager les parties peintes.
L'appareil ne doit pas être utilisé par des personnes (enfants compris) dont les capacités physiques, sensorielles ou mentales sont réduites, ou bien avec un manque d'expérience ou de connaissance, à moins qu'elles n'aient reçu, par l'intermédiaire d'une personne responsable de leur sécurité, une surveillance ou des instructions relatives à l'utilisation de l'appareil.
3. Mise en marche de la chaudière
Pour mettre la chaudière en marche correctement, procéder de la façon suivante :
- Mettre la chaudière sous tension.
- Ouvrir le robinet du gaz.
- Appuyer sur la touche pendant au moins deux secondes pour sélectionner de la chaudière en suivant les explications du paragraphe 3.2.
Remarque : en sélectionnant ÉTÉ, la chaudière fonctionnera uniquement en cas de prélèvement sanitaire.
- Pour programmer la température en mode chauffage et en mode sanitaire, appuyer sur les touches +/- en suivant les explications du paragraphe 4.
ATTENTION : Lors du premier allumage, tant que l'air contenu dans les conduits de gaz n'a pas été évacué, il se peut que le brûleur ne s'allume pas immédiatement et cela peut entraîner une mise en sécurité de la chaudière. Si tel est le cas, nous vous conseillons de répéter la procédure d'allumage jusqu'à ce que le brûleur soit alimenté en gaz, et d'appuyer sur la touche R pendant au moins 2 secondes.
Légende écran

Fonctionnement en mode Chauffage

Fonctionnement en mode Sanitaire (E.C.S.)

Flamme présente - niveau de puissance = 25% (le brûleur s'allume).

Niveau de puissance de la chaudière (3 niveaux de puissance)

DEFAULT

RESET

Pression d'eau FAIBLE

Signalisation numérique (température, codes d'erreur, etc.)

FONCTION ACTIVÉE (voir paragraphe 4)

Légende des touches

≡ Réglage température eau sanitaire (ECS)

Réglage température Chauffage

RESET

ECO-COMFORT
Figure 1
MODE DE FONCTIONNEMENT DE LA CHAUDIÈRE (voir paragraphe 3.2)
Avis
En cas de branchement de la commande à distance, fournie comme accessoire, tous les réglages de la chaudière doivent être effectués par la commande à distance. Voir les instructions qui accompagnent l'accessoire.
3.1 Signification du symbole
Lorsque la chaudière est en marche, l'écran peut visualiser 4 différents niveaux de puissance correspondant au degré de modulation de la chaudière, comme le montre la figure 2.
<25% Figure 2
25% <50%
0605_1101
3.2 Description de la touche (été - hiver - chauffage uniquement - arrêt)
Appuyer sur cette touche pour programmer les modes de fonctionnement suivants de la chaudière :
• ÉTÉ • HIVER • CHAUFFAGE UNIQUEMENT • ARRÊT
En ÉTÉ, l'écran visualise le symbole. La chaudière ne répond qu'aux demandes d'eau chaude sanitaire, le chauffage est ÉTEINT
En HIVER, l'écran visualise les symboles !!! La chaudière fournit l'eau chaude et le chauffage
En MODE “CHAUFFAGE UNIQUEMENT”, l'écran visualise le symbole !!! La chaudière assure uniquemen
En sélectionnant ARRÊT, l'écran ne visualise aucun des deux symboles. Ce mode ne prévoit que la fonction antigel ; aucune autre demande de chaleur en mode sanitaire ou chauffage ne peut être satisfaite.
4. Réglage température chauffage et eau chaude sanitaire (E.C.S.)
Le réglage de la température du chauffage et de l'eau chaude sanitaire s'effectue en appuyant sur la touche +/- correspondante (figure 1).
Dès que le brûleur est allumé, l'afficheur visualise le symbole.
Chauffage
Le système doit être équipé d'un thermostat d'ambiance (consulter les règlementations s'y référant) pour contrôler la température des pièces. Lorsque le mode Chauffage est sélectionné, l'écran affiche un symbole Chauffage clignotant et la valeur de la température de départ Chauffage (°C).
Eau chaude sanitaire (ECS)
Lors d'un prélèvement sanitaire, l'écran affiche un symbole ECS clignotant et la valeur de température ECS (°C).
Il existe deux valeurs de consigne qu'il est possible de régler rapidement : ECO et CONFORT.
Pour régler les valeurs de température, procédez comme suit :
Écologie
La valeur de consigne de la température ECO permet à l'utilisateur de sélectionner rapidement la température correspondante de l'eau chaude sanitaire en appuyant sur la touche P. Lorsque la fonction ECO est sélectionnée, l'afficheur indique “eco”. Pour régler la valeur de consigne de la température ECO, appuyer sur les touches +/-.
Comfort
La valeur de consigne de la température COMFORT permet à l'utilisateur de sélectionner rapidement la température correspondante de l'eau chaude sanitaire en appuyant sur la touche P. Pour régler la valeur de consigne de la température COMFORT, appuyer sur les touches +/-.
5. Remplissage installation
IMPORTANT : Vérifier régulièrement que la pression, lue sur le manomètre (Figure 3), varie entre 0,7 et 1,5 bar lorsque le circuit est froid. En cas de surpression, agir sur le robinet de vidange de la chaudière ; si elle est inférieure, agir sur le robinet de remplissage de la chaudière (Figure 3).
Il est conseillé d'ouvrir très lentement ces robinets afin de faciliter la purge de l'air.
Pour procéder à cette opération, la chaudière doit être sur "OFF" (agir sur la touche - voir paragraphe 3.2).
REMARQUE : En cas de chutes de pression fréquentes, demander l'intervention du Service d'Assistance Technique agréé.
FLIRT 2.24 CF - 2.24 FF - 2.24 VMC
PRIME 1.24 CF - 1.24 FF
6. Arrêt de la chaudière
Pour éteindre la chaudière, couper l'alimentation électrique de l'appareil. Si la chaudière est sur "OFF" (paragraphe 3.2), les circuits électriques restent sous tension.
7. Changement de gaz
Les chaudières peuvent fonctionner au gaz méthane et au GPL.
S'il s'avère nécessaire de procéder à une transformation, s'adresser au Service d'Assistance Technique agréé.
8. Arrêt prolongé de l'installation. Protection contre le gel
Éviter de vider le circuit de chauffage car tout renouvellement d'eau provoque la formation de dépôts de calcaire inutiles et dangereux à l'intérieur de la chaudière et des éléments chauffants. Si le chauffage n'est pas utilisé pendant l'hiver et en cas de risque de gel, il est conseillé de mélanger l'eau du circuit avec des solutions antigel spécifiques (par ex. glycol propylénique associé à des inhibiteurs d'incrustations et de corrosion).
La régulation électronique de la chaudière est dotée d'une fonction "antigel" en mode chauffage qui déclenche le brûleur de façon à atteindre une valeur proche de 30°C lorsque la température de départ du circuit est inférieure à 5°C.
Cette fonction se déclenche si :
- la chaudière est sous tension ;
- la chaudière est alimentée en gaz ;
- la pression du circuit est celle prescrite ;
- la chaudière n'est pas en sécurité.
9. Signalisation - Déclenchement des dispositifs de sécurité
Les anomalies sont visualisées à l'écran à l'aide d'un code d'erreur (par ex. E01).
Les anomalies auxquelles l'utilisateur peut remédier sont indiquées par le symbole R (par ex. figure 4).
Dans les autres cas, les anomalies sont marquées du symbole R (par ex. figure 4.1).
Pour remettre en marche la chaudière, appuyer sur la touche R pendant au moins 2 secondes.


| CODE AFFICHÉ | TYPE DE PANNE | REMÈDE |
| E01 | Alimentation en gaz défectueuse | Appuyer sur la touche R (figure 1) pendant au moins 2 secondes. Si cette anomalie se produit plusieurs fois, faire appel au centre d'assistance technique agréé. |
| E02 | Déclenchement thermostat de sécurité | Appuyer sur la touche R (figure 1) pendant au moins 2 secondes. Si cette anomalie se produit plusieurs fois, faire appel au centre d'assistance technique agréé. |
| E03 | Déclenchement thermostat des fumées / pressostat fumées | Faire appel au centre d'assistance technique agréé. |
| E04 | Erreur de sûreté pour des pertes du signal de flamme très fréquentes | Faire appel au centre d'assistance technique agréé. |
| E05 | Sonde NTC chauffage central en panne | Faire appel au centre d'assistance technique agréé. |
| E06 | Sonde NTC sanitaire en panne | Faire appel au centre d'assistance technique agréé. |
| E10 | Pression d'eau INSUFFISANTE | Vérifier si la pression de l'installation est bien celle prescrite. Voir paragraphe 5. Si cette anomalie se produit plusieurs fois, faire appel au centre d'assistance technique agréé. |
| E25 | Dépassement t° max. chaudière (pompe probablement bloquée) | Faire appel au centre d'assistance technique agréé. |
| E35 | Anomalie présence flamme | Appuyer sur la touche R (figure 1) pendant au moins 2 secondes. Si cette anomalie se produit plusieurs fois, faire appel au centre d'assistance technique agréé. |
| E97 | Anomalie fréquence (Hz) d'alimentation électrique | Faire appel au centre d'assistance technique agréé. |
| E98 | Erreur interieur de la carte électronique | Faire appel au centre d'assistance technique agréé. |
| E99 | Erreur interieur de la carte électronique | Faire appel au centre d'assistance technique agréé. |
Remarque : quand une anomalie se produit, le fond de l'écran clignote avec le code d'erreur.
10. Instructions de maintenance régulière
Pour garantir le fonctionnement et la sécurité totale de la chaudière, la faire contrôler à la fin de l'hiver par le Service d'Assistance Technique agréé.
Un entretien régulier est toujours synonyme d'économie dans la gestion de l'installation.
Ne pas nettoyer l'habillage de la chaudière avec des substances abrasives, agressives et/ou facilement inflammables (par ex. essence, alcool, etc.) ; toujours procéder au nettoyage lorsque l'appareil est éteint (voir paragraphe 6).
11. Recommandations générales
Les remarques et instructions techniques ci-après s'adressent aux installateurs pour leur permettre d'effectuer une installation parfaite. Les instructions concernant l'allumage et l'utilisation de la chaudière sont contenues dans les instructions destinées à l'utilisateur.
L'installation et l'entretien de l'appareil doivent être effectués par un professionnel qualifié conformément aux textes réglementaires et règles de l'art en vigueur, notamment :
Bâtiments d'habitation
- Arrêté du 2 août 1977 : Règles Techniques et de Sécurité applicables aux installations de gaz combustibles et d'hydrocarbures liquéfiés situées à l'intérieur des bâtiments et de leurs dépendances.
- Norme DTU P 45-204 - Installations de gaz (anciennement DTU n° 61-1 - Installations de gaz - Avril 1982 + additif n°1 Juillet 1984).
- Règlement Sanitaire Départemental.
- Norme NF C 15-100 - Installations électriques à basse tension - Règles.
Établissements recevant du public :
- Règlement de sécurité contre l'incendie et la panique dans les é : a) Prescriptions générales pour tous les appareils :
- Articles GZ : Installations au gaz combustible et aux hydrocarbures liquéfiés.
- Articles CH : Chauffage, ventilation, réfrigération, conditionnement d'air et production de vapeur et d'eau chaude sanitaire.
b) Prescriptions particulières à chaque type d'établissement recevant du public (hôpitaux, magasins, etc.).
Évacuation des gaz brûlés (seulement pour chaudière 2.24 VMC)
Voir DTU 24-6 et règles techniques. Cette chaudière, Cat I₂E+, correspond à la norme française NF D 35 337. Elle est équipée d'un dispositif spécial, permettant le raccordement à une installation d'évacuation mécanique des produits de combustion (VMC gaz). Le raccordement est prévu pour l'emboîtement du tuyau ou du coude Ø 125 à l'intérieur de la buse de sortie de l'antirefouleur.
Recommandation :
Si la région est exposée aux risques de foudre (installation isolée en bout de ligne EDF, ...), prévoir un parafoudre.
Notre garantie est subordonnée à cette condition.
Protection du réseau d'eau potable
La présence sur l'installation d'un dispositif de disconnexion du type CB à zones de pressions différentes non contrôlables, répondant aux exigences fonctionnelles de la norme NF P 43011 et destiné à éviter les retours d'eau de chauffage vers le réseau d'eau potable, est requise par les articles 16-7 et 16-8 du Règlement Sanitaire Départemental Type.
Un disconnecteur est placé sur la barrette de robinetterie de la chaudière.
Il faut également tenir compte du fait que :
- La chaudière peut être utilisée avec n'importe quel type d'émetteur, alimenté en bitube ou monotube. Les sections du circuit seront de toute manière calculées suivant les méthodes normales, en tenant compte des caractéristiques hydrauliques disponibles et indiquées au paragraphe 25.
- Les différentes parties de l'emballage (sacs en plastique, polystyrène, etc.) ne doivent pas être laissées à la portée des enfants, étant donné qu'elles constituent une source potentielle de danger.
- Le premier allumage doit être exécuté par le Service d'assistance technique autorisé. Le non-respect de cette préconisation entraîne l'annulation immédiate de la garantie.
12. Recommandations avant l'installation
Cette chaudière permet de chauffer l'eau à une température inférieure à celle d'ébullition à pression atmosphérique. Elle doit être raccordée à une installation de chauffage et à un réseau de distribution d'eau chaude sanitaire, compatible avec ses performances et sa puissance.
Faire raccorder la chaudière par un technicien professionnellement qualifié, et procéder aux opérations suivantes :
a) Vérifier que la chaudière peut fonctionner avec le type de gaz disponible. Pour cela, il suffit de vérifier la mention sur l'emballage et la plaquette sur l'appareil. b) Vérifier que le tirage de la cheminée est bon, qu'il ne présente aucun étranglement et qu'il ne comporte aucune évacuation d'autres appareils, sauf si le conduit montant est prévu pour servir plusieurs utilisateurs conformément aux normes et prescriptions spécifiques en vigueur. c) En cas de raccords sur d'anciens conduits montants, vérifier que ces derniers sont propres pour éviter que les dépôts de suie ne bouchent le passage des fumées en se détachant des parois durant le fonctionnement.
Il est également indispensable de prendre les précautions suivantes afin de préserver le fonctionnement et la garantie de l'appareil :
1. Circuit sanitaire :
1.1. Si la dureté de l'eau dépasse la valeur de 20°F (1°F = 10 mg de carbonate de calcium par litre d'eau), installer un doseur de polyphosphates ou un système semblable conforme aux normes en vigueur. 1.2. Procéder à un nettoyage complet de l'installation après avoir installé l'appareil et avant de l'utiliser. 1.3. Les matériaux utilisés pour le circuit eau sanitaire du produit sont conformes à la Directive 98/83/CE.
2.1. Nouvelle installation
Avant d'installer la chaudière, nettoyer le circuit afin d'éliminer tout résidu de filtage, soudure et tout solvant avec des produits spécifiques disponibles dans le commerce, non acides et non alcalins, qui n'attaquent pas les métaux, les parties en plastique et le caoutchouc. Les produits recommandés pour le nettoyage sont : SENTINEL X300 ou X400 et FERNOX Régénérateur pour installations de chauffage. Avant de les utiliser, nous vous invitons à suivre attentivement les instructions fournies avec les produits.
2.2. Ancienne installation :
Avant d'installer la chaudière, vidanger le circuit pour éliminer les boues et les contaminants avec des produits spécifiques disponibles dans le commerce et cités au point 2.1.
Pour protéger l'installation des incrustations, utiliser tels que SENTINEL X100 et FERNOX Protection des installations de chauffage. Avant de les utiliser, nous vous invitons à suivre attentivement les instructions fournies avec les produits.
La présence de dépôts dans l'installation de chauffage entraîne des problèmes de fonctionnement pour la chaudière (par ex. surchauffe et échangeur bruyant).
Le non-respect des points précédents annule la garantie.
13. Installation de la chaudière
Après avoir déterminé l'emplacement de la chaudière, fixer le gabarit au mur. Procéder à l'installation du circuit en partant de la position des raccords hydrauliques et gaz présents dans la traverse inférieure du gabarit. Il est conseillé d'installer, sur le circuit de chauffage, deux robinets d'arrêt (amenée et retour) G3/4, disponibles sur demande, pour permettre, en cas d'interventions importantes, d'opérer sans avoir besoin de vider toute l'installation de chauffage. En cas d'anciennes installations ou de remplacement, il est conseillé, outre la recommandation précédente, de prévoir sur le retour à la chaudière et en bas, un vase de décantation destiné à recueillir les dépôts ou la boue après le nettoyage et qui pourraient entrer en circulation ultérieurement. Fixer la chaudière au mur puis procéder au raccordement aux conduits d'évacuation et d'aspiration, fournis comme accessoires, en suivant les explications des paragraphes suivants.
En cas d'installation de la chaudière à tirage naturel, modèles 2.24 CF - 2.24 VMC - 1.24 CF, raccorder la cheminée à l'aide d'un tuyau métallique résistant aux sollicitations mécaniques normales, à la chaleur et à l'action des produits de combustion et à leur condensation éventuelle.

: départ/retour installation de chauffage G 3/4 - sortie/entrée eau chaude sanitaire G 1/2 - G 3/4
entrée gaz à la chaudière G 3/4
0512_0505/CG1769
Figure 5
14. Dimensions de la chaudière
2.24 CF - 2.24 VMC - 1.24 CF

2.24 CF - 2.24 VMC - 1.24 CF

Modèles 2.24 FF - 1.24 FF
La chaudière peut être installée facilement et selon plusieurs possibilités grâce aux accessoires fournis et décrits plus loin.
La chaudière est, à l'origine, conçue pour être raccordée à un conduit d'évacuation-aspiration de type coaxial, vertical ou horizontal. Il est également possible d'utiliser des conduits séparés grâce au séparateur de flux.
Pour l'installation, utiliser exclusivement les accessoires fournis par le fabricant de l'appareil !
AVERTISSEMENT : Pour garantir une sécurité de fonctionnement, il faut que les conduites de fumées soient bien fixées au mur au moyen des brides de fixation.

Conduit d'évacuation - aspiration coaxiale (concentrique)
Ce type de conduit permet d'évacuer les gaz brûlés et d'aspirer l'air comburant aussi bien à l'extérieur du bâtiment que dans des conduits de type 3CE.
Le coude coaxial permet de raccorder la chaudière aux conduits en toutes directions grâce à la possibilité de rotation. Il peut également être utilisé comme coude supplémentaire en association avec le conduit coaxial ou la courbe.

En cas d'évacuation à l'extérieur, le conduit doit dépasser du mur de 18 mm minimum pour permettre de positionner la rosace en aluminium et son scellement et éviter ainsi toute infiltration d'eau.
La pente minimum vers l'extérieur de ces conduits doit être de 1 cm par mètre de longueur.
- L'insertion d'un coude 1 mètre.
- L'insertion d'un coude 0,5 mètre.
| Modèle chaudière | Longueur (m) | Utilisation d'un DIAPHRAGME sur L'ASPIRATION B | Utilisation d'un DIAPHRAGME sur l'évacuation A |
| 2.24 FF | 0÷1 | Oui | Oui |
| 1.24 FF | 1÷2 | Non | |
| 2÷5 | Non | Non | |
| Remarque: Le premier coude à 90° nerette pas dans le calcul de la longueur maximum disponible. | |||
15.1 Exemples d'installation avec conduits horizontaux
L'installation peut être effectuée que le toit soit incliné ou plat en utilisant l'accessoire cheminée et le solin prévu à cet effet, avec gaine disponible sur demande.
Pour plus de détails sur les modalités de montage des accessoires, voir les fiches techniques accompagnant ceux-ci.
16. Raccordement électrique
L'appareil doit être correctement relié à la terre - opération à effectuer conformément aux normes en vigueur en matière de sécurité sur les circuits - pour assurer sa sécurité du point de vue électrique.
Raccorder la chaudière à une ligne d'alimentation électrique 230 V monophasée + terre à travers le câble à trois fils fourni et en respectant la polarité LIGNE - NEUTRE.
La connexion doit disposer d'un interrupteur bipolaire avec une ouverture minimale des contacts de 3 mm.
S'il s'avère nécessaire de remplacer le câble d'alimentation, utiliser un câble homologué "HAR H05 VV-F" 3 x 0,75 mm², diamètre maxi 8 mm.
Accès à la boîte à bornes d'alimentation
- Mettre la chaudière hors tension au moyen de l'interrupteur bipolaire ;
- desserrer les deux vis de fixation du panneau de commandes à la chaudière;
- faire pivoter le panneau de commandes ;
- Ôter le couvercle et accéder à la zone des branchements électriques (Figure 10).
Les fusibles, de type rapide 2A, sont incorporés dans la boîte à bornes d'alimentation (dégager le porte-fusible noir pour les contrôler et/ou les remplacer).
IMPORTANT : respecter la polarité en alimentation L (LIGNE) - N (NEUTRE).
(L) = Ligne (marron) ; (N) = Neutre (bleu) ; Terre (jaune-vert) ; (1) (2) = Contact pour thermostat d'ambiance.

AVERTISSEMENT : Si l'appareil est connecté directement à une installation au sol, il faut prévoir un thermostat de sécurité extérieur à la chaudière pour la protection de l'installation contre le surchauffage.
17. Installation d'un thermostat d'ambiance
Pour connecter un bornier d'une chaudière, procéder comme suit :
Accéder au bornier d'alimentation (figure 10) ; - connecter le x bornes (1) - (2) et retirer le shunt.
18. Modalités pour le passage à un autre type de gaz
La chaudière peut être transformée pour fonctionner avec du gaz méthane (G20-G25) ou du gaz liquéfié (G31), opération réservée au Service d'Assistance Technique agréé.
Procéder, dans l'ordre, aux opérations suivantes :
; B) Réglage de la pression minimum et maximum.
A) Remplacement des injecteurs
- dégager le brûleur principal de son logement avec précaution ;
- remplacer les injecteurs du brûleur principal en ayant soin de les bloquer à fond afin d'éviter toute fuite de gaz. Le diamètre des injecteurs est indiqué dans le tableau 1.
B) Tarage du régulateur de pression
- Relier la prise de pression positive d'un manomètre différentiel, si possible à eau, à la prise de pression (Pb) de la vanne du gaz (figure 11). Brancher la prise négative du manomètre à un "T" afin de relier la prise d'équilibrage de pression de la chaudière, la prise d'équilibrage de pression de la vanne gaz (Pc) et le manomètre. (On obtient le même résultat en reliant le manomètre à la prise de pression (Pb) sans le panneau avant de la chambre étanche).
Mesurer la pression aux brûleurs selon une technique différente de celle décrite pourrait fausser la valeur, car elle ne tiendrait pas compte de la dépression que crée le ventilateur dans la chambre étanche.
B1) Réglage à la puissance nominale :
Ouvrir le robinet de gaz ; - Appuyer sur la touche (figure 1) et mettre la chaudière sur la position hiver ; Ouvrir le robinet de prélèvement d'eau sanitaire à un débit minimum de 10 litres/minute ou s'assurer qu'il y a une demande maximale de chaleur ; - Ôter le couvercle du modulateur ; - Régler la vis en laiton (a) Fig. 12 jusqu'à obtenir les valeurs de pression indiquées dans le tableau 1 ; - Vérifier que la pression d'alimentation de la chaudière, mesurée à la prise de pression (Pa) de la vanne gaz (Figure 11), est correcte (37 mbar pour le gaz propane, 20 mbar pour le gaz méthane ou 25 mbar pour le gaz G25).
B2) Réglage à la puissance réduite
- Débrancher le câble d'alimentation du modulateur et desserrer la vis (b) Fig. 12 jusqu'à atteindre la valeur de pression correspondant à la puissance réduite (voir tableau 1).
- rebrancher le câble ;
- Monter le couvercle du modulateur et le sceller.
B3) Vérifications finales
- Indiquer le type de gaz et le tarage effectué sur la plaquette.
Soupape Sit modèle SIGMA 845 Figure 11
| 2.24 CF - 2.24 VMC - 1.24 CF | 2.24 FF - 1.24 FF | |||||
| type de gaz | G20 | G25 | G31 | G20 | G25 | G31 |
| diamètre injecteurs (mm) | 1,18 | 1,18 | 0,74 | 1,18 | 1,18 | 0,74 |
| Pressure brûleur (mbar*)PUISSANCE RÉDUITE | 1,9 | 2,7 | 4,7 | 2,1 | 3 | 4,9 |
| Pressure brûleur (mbar*)PUISSANCE NOMINALE | 10,3 | 13 | 26 | 11,9 | 14,9 | 29,4 |
| Diamètre diaphragme gaz (mm) | 4,7 | 4,9 | ||||
| Nombre de injecteurs | 15 | |||||
- 1 mbar = 10,197 mm H₂O
Tableau 1 Tableau 2
| Consummation 15 °C - 1013 mbar | 2.24 CF - 2.24 VMC - 1.24 CF | 2.24 FF - 1.24 FF | ||||
| G20 | G25 | G31 | G20 | G25 | G31 | |
| Puisance utile nominale | 2,78 m³/h | 3,23 m³/h | 2,04 kg/h | 2,84 m³/h | 3,31 m³/h | 2,09 kg/h |
| Puisance utile réduite | 1,12 m³/h | 1,30 m³/h | 0,82 kg/h | 1,12 m³/h | 1,30 m³/h | 0,82 kg/h |
| p.c.i. | 34,02 MJ/m³ | 29,25 MJ/m³ | 46,30 MJ/kg | 34,02 MJ/m³ | 29,25 MJ/m³ | 46,30 MJ/kg |
19.1 Premières informations affichées
Pour allumer correctement la chaudière, procéder comme suit :
- Mettre la chaudière sous tension.
Dès que la chaudière est alimentée en gaz, l'écran affiche les informations suivantes :
- tous les symboles sont allumés ;
- Informations du fabricant.
- Informations du fabricant.
- Informations du fabricant.
- Type de chaudière et gaz utilisé (par ex. L).
Les lettres affichées ont pour signification :
Q = chambre de combustion ouverte L = chambre de combustion étanche n = gaz naturel L = GAZ GPL
- Circuit hydraulique ;
- Version logiciel (deux chiffres x.x);
Ouvrir le robinet de gaz ; appuyez sur la touche pendant au moins deux secondes pour régler le mode de fonctionnement de la chaudière (voir le paragraphe 3.2).
19.2 Informations de fonctionnement
Pour afficher certaines informations utiles pendant le fonctionnement de la chaudière, procéder comme suit :
- Appuyer sur la touche R pendant au moins 6 secondes, jusqu'à ce que l'écran affiche "A00" (jusqu'à "A07") en alternance avec la valeur (par exemple figure 13).
Figure 13 0803_0501 / CG_2016
Appuyer sur les touches +/- pour visualiser instantanément les informations suivantes :
A00 : température (°C) ; A01 : température extérieure (avec sonde extérieure connectée) ; A02 : courant de modulation (100 % = 230 mA MÉTHANE - 100 % = 310 mA GPL) ; A03 : niveaulage de puissance (%) - voir paramètre F13 (point 20) ; A04 : valeur de consigne température (°C) ; A05 : température de retour chauffage central (°C) ; A06 : débit de l'eau (l/min x 10) ; A07 : signal de flamme (8-100 %).
Remarque : les lignes A08 et A09 ne sont pas utilisées.
La fonction est active pendant 3 minutes. Pour désactiver la fonction, appuyer sur la touche comme décrit au paragraphe 3.2.
19.3 Visualisation des pannes
Remarque : L'opération de réinitialisation peut être répétée 5 fois maximum, après quoi la fonction RÉINITIALISER est mise hors service et la chaudière à gaz reste en sécurité.
Pour effectuer une nouvelle RÉINITIALISATION, procéder comme suit :
- appuyer sur la touche R ;
- Pour réinitialiser la chaudière, appuyez sur la touche R ; l'écran affiche "OFF".
- Appuyer sur la touche O comme décrit au paragraphe 3.2.
Se référer au paragraphe 9 pour obtenir la description des codes d'erreur et des pannes.
20. Paramétrage
Pour programmer les paramètres de la chaudière, appuyez simultanément sur les touches R et - pendant au moins 6 secondes. Dès que la fonction est activée, l'écran affiche "F01" en alternance avec la valeur du paramètre.
Modification des paramètres
Appuyer sur les touches +/- pour faire défiler les paramètres ; appuyer sur les touches +/- pour modifier la valeur du paramètre ; appuyer sur la touche P pour sauvegarder les modifications, l'écran affiche "MEM" ; appuyer sur la touche pour quitter la fonction sans sauvegarder, l'écran affiche "ESC".

| Description des Paramètres | Réglages d'usine | ||||
| 2.24 FF | 1.24 FF | 2.24 CF - 2.24 VMC | 1.24 CF | ||
| F01 | Type de chaudière10 =(chambre étanche - 20 =chambre ouverte | 10 | 20 | ||
| F02 | Type de gaz utilisé | 01 | |||
| F03 | Système hydraulique00 =appareil instantanée03 = prechauffage actif05 =appareil avec gallon extérieur08 =appareil seulement chauffage10 =fonction solaire active | 00 | 08 | 00 | 08 |
| F04 | Réglage relais programmable 1(voir les instructions pour le SERVICE) | 02 | |||
| F05 | Réglage relais programmable 2(voir les instructions pour le SERVICE) | 04 | |||
| F06 | Configuration entrée sonde extérieure | 00 | |||
| F07...F12 | Informations producteur | 00 | |||
| F13 | Puisance maxi en mode chauffage (0-100%) | 100 | |||
| F14 | Puisance maxi en mode sanitaire (0-100%) | 100 | |||
| F15 | Puisance mini en mode chauffage (0-100%) | 00 | |||
| F16 | Programmation du point de consigne maxi (°C) de chauffage00 = 85°C - 01 = 45°C | 00 | |||
| F17 | Temps de post-circulation de la pompé de chauffage(01-240 minutes) | 03 | |||
| F18 | Temps d'attente en mode chauffageavant un nouvel allumage(00-10 minutes) - 00=10 seconds | 03 | |||
| F19 | Informations producteur | 07 | |||
| F20 | Informations producteur | 00 | |||
| F21 | Fonction antilégionnelle00 = désactivée - 01 = validée | 00 | |||
| F22 | Informations producteur | 00 | |||
| F23 | Température maxi en mode sanitaire (ECS) | 60 | |||
| F24 | Informations producteur | 35 | |||
| F25 | Dispositif de sécurité en cas de manque d'eau | 00 | |||
| F26...F29 | Informations producteur (paramètre de lecture seulement) | -- | |||
| F30 | Informations producteur | 10 | |||
| F31 | Informations producteur | 30 | |||
| F32...F41 | Diagnostique(voir les instructions pour le SERVICE) | -- | |||
| Dernière paramètre | Activation de la fonction d'étalonnage vanne gaz(voir les instructions pour le SERVICE) | 0 | |||
ATTENTION : ne pas modifier la valeur des paramètres "Informations producteur".
La chaudière est conçue pour répondre à toutes les conditions dictées par les normes européennes de référence, et plus particulièrement, elle est dotée de :
- Pressostat air pour modèles à tirage forcé (modèles 2.24 FF - 1.24 FF)
Ce dispositif permet d'allumer le brûleur uniquement lorsque le circuit d'évacuation des fumées fonctionne parfaitement.
En présence d'une de ces anomalies :
Terminal d'évacuation obstrué - venturi obstrué - ventilateur bloqué - la connexion entre le diffuseur et le pressostat air est interrompue.
La chaudière reste en attente et signale le code d'erreur 03E (voir paragraphe 9).
- Thermostat de conduit pour tirage naturel (modèles 2.24 CF - 2.24 VMC - 1.24 CF)
Ce dispositif, dont le capteur se trouve à gauche du conduit d'aspiration des fumées, interrompt l'alimentation en gaz au brûleur principal lorsque la cheminée est bouchée et/ou en cas d'absence de tirage.
Dans ces conditions, la chaudière se bloque et signale le code d'erreur 03E (voir paragraphe 9).
Pour rallumer immédiatement la chaudière, voir paragraphe 9.
Il est interdit de mettre ce dispositif de sécurité hors service.
- Thermostat de sécurité
Grâce à la présence d'une sonde installée sur l'écoulement thermique, ce thermostat interrompt l'alimentation en gaz du brûleur si l'eau contenue dans le circuit primaire a subi une surchauffe. Dans un tel cas, la chaudière est en panne et il ne sera possible de la rallumer qu'après avoir éliminé la cause de la panne.
Se référer au paragraphe 9 pour rétablir les conditions de fonctionnement normal.
Il est interdit de mettre ce dispositif de sécurité hors service.
- Détecteur à ionisation de flamme
L'électrode de détection de flamme, installée à droite du brûleur, garantit la sécurité en cas d'absence de flamme ou d'allumage incomplet du brûleur. Dans ces conditions, la chaudière se met en sécurité.
Pour rétablir les conditions de fonctionnement normal, voir le paragraphe 9.
Pressostat hydraulique
Ce dispositif permet d'allumer le brûleur principal uniquement si la pression de l'installation est supérieure à 0,5 bar.
Post-circulation de la pompe du circuit de chauffage
La post-circulation de la pompe, obtenue électroniquement, a une durée de 3 minutes (F17 - paragraphe 20), et est actionnée, dans la fonction chauffage, après l'extinction du brûleur suite au déclenchement du thermostat d'ambiance.
La post-circulation de la pompe, obtenue électroniquement, a une durée de 30 secondes et est actionnée, dans la fonction sanitaire, après l'extinction du brûleur suite au déclenchement de la sonde.
- Préchauffage de la miniaccumulation
La gestion électronique de la chaudière est munie d'une fonction de p de façon à pouvoir assurer la rapidité de fourniture d'eau sanitaire, avec température mesurée immédiatement en aval de la chaudière. Cette fonction prévoit la remise en température une fois par heure. Lors de la mise ou remise en température de la miniaccumulation, l'écran de la chaudière visualise le symbole clignotant.
Pour désactiver la fonction, voir le chapitre 4.1.
- Dispositif anti-gel (systèmes de chauffage central et d'eau chaude sanitaire)
La régulation électronique de la chaudière intègre, dans le système de chauffage central, une fonction "anti-gel" qui déclenche le brûleur de manière à atteindre une température d'écoulement thermique de 30°C dès que la température de l'écoulement thermique du circuit chute en dessous de 5°C.
Cette fonction est activée lorsque la chaudière est sous tension, que l'alimentation en gaz est assurée et que la pression de l'installation est réglée selon les besoins.
- A sur le circuit primaire (pompe probablement bloquée).
En cas d'a ou de circulation insuffisante dans le circuit primaire, la chaudière se met en sécurité et signale le code d'erreur 25E (voir paragraphe 9).
Antiblocage de la pompe
Si aucune chaleur n'est requise, la pompe démarre automatiquement et fonctionne pendant une minute au cours des 24 heures qui suivent.
Cette fonction est disponible si la chaudière est sous tension.
- Anti-blocage de la vanne à trois voies
S'il n'y a pas de demande de chaleur pendant 24 heures, la vanne à trois voies effectue une inversion complète.
Cette fonction est disponible si la chaudière est alimentée électriquement.
- Soupape de sûreté hydraulique (circuit de chauffage)
Ce dispositif, réglé sur 3 bar, est au service
Il est conseillé de raccorder la soupape de sûreté à une évacuation dotée d'un siphon. Il est interdit de l'utiliser pour l'évacuation
Remarque : si la sonde NTC du circuit sanitaire tombe en panne, la production d'eau chaude sanitaire est assurée. Dans ce cas, la température est contrôlée par la sonde d'ambiance.
Ventilation mécanique contrôlée (VMC)
Cette chaudière, Cat I2E+, est équipée d'un dispositif spécial, permettant le raccordement à une installation d'évacuation mécanique des produits de combustion. Son principe est le suivant :
- Un thermostat est placé dans l'antirefouleur spécial VMC.
- Lorsque le brûleur est allumé et que la ventilation fonctionne normalement, le thermostat est balayé par l'air ambiant.
- Si la ventilation devient défaillante (soit par une panne du ventilateur, une obstruction de la gaine ou de la bouche d'extraction, soit par toute autre cause), le débit d'air ambiant diminue, la température du mélange air-gaz brûlés augmente aussitôt, le thermostat coupe le circuit électrique, entraînant le verrouillage de l'arrivée du gaz. Cela provoque la mise en sécurité de la chaudière.
L'appareil est désarmé et ne peut se remettre en marche que sur intervention manuelle.
Après vérification du circuit de ventilation (gaine, extracteur, etc.), il sera possible de réarmer la chaudière. Le thermostat refroidi aura remis le circuit en état et la température d'extraction des produits de combustion sera normale.
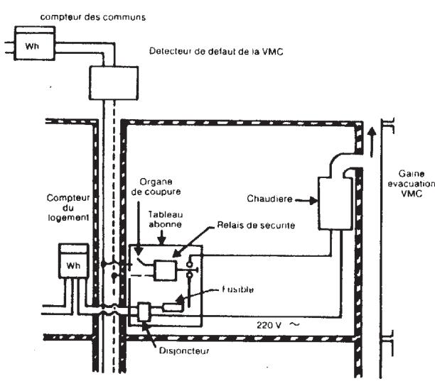
Dispositif de sécurité collective VMC
Cette chaudière peut être, lorsqu'il existe, raccordée au d gaz (ce dispositif ne se substitue en aucun cas au dispositif intégré à la chaudière).
L (230 V 50 Hz) de la chaudière se fait par une ligne spécifique, commandée par un relais de sécurité, indépendante de la chaudière et située dans le local à chauffer. Le relais de sécurité est lui-même piloté par le dispositif de contrôle (pressostat, tachymètre,...) de la VMC collective.
En cas de panne de cette dernière, l'alimentation électrique de la chaudière sera interrompue, entraînant l'interruption de l'arrivée du gaz au brûleur. L'appareil est en position d'arrêt et se remettra automatiquement en marche après l'élimination du défaut.

Positionnement de l'électrode d'allumage et détection de flamme

Figure 14
24. Vérification des paramètres de combustion
La chaudière est dotée de deux points de connexion spécifiques conçus pour permettre aux techniciens de mesurer les performances de combustion une fois l'installation terminée, et de s'assurer que ne constituent aucun risque pour la santé.
Une pris évacuation des fumées et permet de détecter le rendement de combustion et si sont hygiéniques.
L'autre est reliée au circuit d'aspiration de l'air comburant et permet de vérifier éventuellement le recyclage d en cas de conduits coaxiaux.
La prise reliée au circuit des fumées permet de relever les paramètres suivants :
- température des produits de la combustion ;
- concentration d'oxygène (O_2) ou dioxyde de carbone (CO_2);
- concentration d'oxyde de carbone (CO).
Relever la température de l'air comburant dans la prise reliée au circuit d'aspiration de l'air, en introduisant la sonde de mesure sur 3 cm environ.
Pour les modèles de chaudières à tirage naturel, réaliser un orifice sur le conduit d'évacuation des fumées à une distance de la chaudière correspondant à 2 fois le diamètre interne du conduit.
Il est possible de relever les paramètres suivants à travers cet orifice :
- température des produits de la combustion ;
- concentration d'oxygène (O₂) ou dioxyde de carbone (CO₂);
- concentration d'oxyde de carbone (CO).
Mesurer la température de l'air comburant à proximité de l'arrivée de l'air dans la chaudière.
L'orifice, qui doit être réalisé par le responsable de l'installation à l'occasion de la première mise en marche, doit être fermé pour garantir l'étanchéité du conduit d'évacuation des produits de combustion durant le fonctionnement normal.
25. Caractéristiques débit/hauteur manométrique
La pompe utilisée est du type à hauteur manométrique. Le purgeur d'air automatique, pouvant également être utilisé sur n'importe quel type d'installation de chauffage mono ou bitube, est incorporé dans le corps de la pompe et permet de purger rapidement l'installation de chauffage.
Graphique 2 0702_0104
26. Raccordement de la sonde extérieure
La chaudière est conçue pour être raccordée à une sonde extérieure fournie comme accessoire. Pour le raccordement, voir la figure ci-dessous et suivre les instructions fournies avec la sonde.
Lorsque la sonde externe est branchée, le dispositif de contrôle de la température de l'installation de chauffage régule le coefficient de pente Kt. Pour régler les courbes (0...90), appuyer sur les touches +/-.
REMARQUE : la valeur de la température de départ TM dépend du paramètre F16 (paragraphe 20). La température maximale calculable peut en effet correspondre à 85 ou à 45 °C.

Courbes Kt - Graphique 3
Graphique 4 : Tm = Température de départ, Te = Température extérieure.
27. Raccordement de la commande à distance
La commande à distance n'est pas incluse dans la barrette de robinetterie de la chaudière car elle est fournie comme accessoire. Soulever le tableau de bord du circuit électronique et brancher le câble électronique (fourni avec la boîte à bornes à deux pôles) dans le connecteur CN7 du circuit électronique de la chaudière. Brancher les terminaux de la commande à distance à la boîte à bornes à deux pôles (figure 16).
Le branchement électrique à la chaudière doit être réalisé en utilisant deux conducteurs d'une section minimum de 0,5 mm² et d'une longueur maximum de 50 m.
Figure 16 0610_1302 / CG_1856
Raccordement de la sonde du ballon
La chaudière est conçue de façon à pouvoir être raccordée à un ballon séparé. Procéder au raccordement hydraulique du ballon comme le montre la fig. 17.
Raccorder la sonde CTN de priorité sanitaire aux bornes 5-6 du bornier M2. L'élément sensible de la sonde CTN doit être installé sur le doigt de gant du gallon. Régler la température de l'eau sanitaire (35 °C...65 °C) à l'aide des touches +/-.
Légende
Installation de gaz
Installation de chauffage
Moteur de vanne trois voies
M2 bornier de raccordement
SB sonde ballon de priorité sanitaire (accessoire)
MR départ chauffage
MB départ ballon
Retour chauffage/ballon
Figure 17 CG_2085/1101_1701
REMARQUE : S'assurer que le paramètre F03 = 05 (paragraphe 21).
29. Détartrage du circuit sanitaire
(N'est pas prévu sur les modèles 1.24 CF - 1.24 FF)
Il est possible de nettoyer le circuit sanitaire sans déposer l'échangeur eau-eau si la plaque est dotée du robinet (sur demande) installé sur la sortie de l'eau chaude sanitaire.
Pour les opérations de nettoyage, il faudra :
- fermer le robinet d'arrivée de l'eau sanitaire
- Vidanger le circuit sanitaire au moyen d'un robinet de service.
- Fermer le robinet de sortie de l'eau sanitaire.
- Dévisser les deux bouchons qui se trouvent sur les robinets d'arrêt.
- Ôter les filtres.
Si la chaudière ne dispose pas de ce robinet, il faudra démonter l'échangeur eau-eau en suivant les explications du paragraphe suivant pour le nettoyer à part. Il est également conseillé de détartrer le siège et la sonde NTC qui se trouve sur le circuit sanitaire.
Pour nettoyer l'échangeur et/ou le circuit sanitaire, il est conseillé d'utiliser Cillit FFW-AL ou Benckiser HF-AL.
30. Démontage de l'échangeur eau-eau
(N'est pas prévu sur les modèles 1.24 CF - 1.24 FF)
L'échangeur eau-eau du type à plaques en acier inox se démonte facilement à l'aide d'un tournevis en procédant de la façon suivante :
- vidanger le circuit - en se limitant si possible à la chaudière - au moyen du robinet de vidange ;
- vidanger le circuit sanitaire ;
- Ôter les deux vis de fixation - visibles à l'avant - de l'échangeur eau-eau et dégager ce dernier de son logement (figure 18).
31. Nettoyage du filtre d'eau froide
(N'est pas prévu sur les modèles 1.24 CF - 1.24 FF)
La chaudière est dotée d'un filtre sur l'eau froide installé sur le groupe hydraulique. Pour le nettoyer, procéder de la façon suivante :
- Vidanger le circuit sanitaire.
- Dévisser l'écrou qui se trouve sur le groupe du détecteur de débit (Figure 18).
- Dégager le détecteur de son logement avec son filtre.
- Éliminer les éventuelles impuretés.
Important : en cas de remplacement et/ou de nettoyage des joints toriques du groupe hydraulique, ne pas utiliser d'huile ou de graisse pour la lubrification, utiliser exclusivement Molykote 111.

32. Entretien annuel
Afin d'assurer un fonctionnement optimal de la chaudière, il faut chaque année effectuer les contrôles suivants :
- contrôler l'aspect et l'étanchéité des joints du circuit gaz et du circuit de combustion ;
- es électrodes d'allumage et de détection de flamme et vérifier qu'elles sont positionnées correctement ;
- u brûleur et vérifier qu'il est fixé correctement ;
- contrôler s'il y a des impuretés à l'intérieur de la chambre de combustion. Utiliser un aspirateur adapté pour le nettoyage ;
- contrôler que la vanne gaz est correctement étalonnée ;
- contrôler la pression de l'installation de chauffage ;
- contrôler la pression du vase d'expansion ;
- contrôler que le ventilateur fonctionne correctement;
- contrôler que les conduits d'évacuation et d'aspiration ne sont pas obstrués ;
- contrôler s'il y a des impuretés à l'intérieur du siphon sur les chaudières qui en sont équipées ;
- Sur les chaudières équipées d'un ballon d'eau chaude, contrôler, si présente, que l'anode de magnésium est intacte.
Avertissements
Avant d'effectuer toute intervention, s'assurer que l'alimentation électrique de la chaudière a été coupée.
Une fois les opérations d'entretien terminées, reporter les boutons et/ou les paramètres de fonctionnement de la chaudière dans leurs positions d'origine.
33. Schéma de principe des circuits
Figure 19 CG_1862/0904_1601
Légende :
1 Sonde de priorité sanitaire (ECS) 2 Pressostat hydraulique 3 Vanne trois voies 4 Sonde CTN sanitaire 5 Détecteur de débit avec filtre et limiteur de débit d'eau 6 Moteur vanne trois voies 7 Vanne gaz 8 Vase d'expansion 9 Électrode d'allumage 10 Sonde CTN chauffage 11 Thermostat de sécurité 12 Échangeur eau-fumées 13 Évacuation fumées 14 Ventilateur
15 Prise de pression positive 16 Pressostat air 17 Prise de pression négative 18 Électrode de détection de flamme 19 Brûleur 20 Rampe gaz avec injecteurs 21 Échangeur eau - eau à plaques 22 Pompe avec séparateur d'air 23 Robinet de remplissage du circuit 24 Robinet de vidange chaudière 25 Manomètre 26 Soupape de sécurité hydraulique 27 Disconnecteur 28 Clapet anti-retour
Figure 20
CG_1864/0904_1602
Légende :
1 Sonde de priorité sanitaire (ECS) 2 Pressostat hydraulique 3 Vanne trois voies 4 Sonde CTN sanitaire 5 Détecteur de débit avec filtre et limiteur de débit d'eau 6 Moteur vanne trois voies 7 Vanne gaz 8 Vase d'expansion 9 Électrode d'allumage 10 Sonde CTN chauffage 11 Thermostat de sécurité 12 Échangeur eau-fumées
13 Aspiration des fumées 14 Thermostat fumées 15 Électrode de détection de flamme 16 Brûleur 17 Rampe gaz avec injecteurs 18 Échangeur eau - eau à plaques 19 Pompe avec séparateur d'air 20 Robinet de remplissage du circuit 21 Robinet de vidange chaudière 22 Manomètre 23 Soupape de sûreté hydraulique 24 Disconnecteur 25 Clapet anti-retour
Figure 21
Légende :
1 By-pass automatique 2 Pressostat hydraulique 3 Vanne 3 voies 4 Moteur vanne trois voies 5 Vanne gaz 6 Vase d'expansion 7 Électrode d'allumage 8 Sonde CTN chauffage 9 Thermostat de sécurité 10 Échangeur eau-fumées 11 Évacuation fumées 12 Ventilateur
13 Prise de pression positive 14 Pressostat air 15 Prise de pression négative 16 Électrode de détection de flamme 17 Brûleur 18 Rampe gaz avec injecteurs 19 Soupape automatique de purge d'air 20 Pompe avec séparateur d'air 21 Robinet de vidange chaudière 22 Manomètre 23 Soupape de sûreté hydraulique 24 Clapet anti-retour 25 Disconnecteur
Figure 22
Légende :
1 By-pass automatique 2 Pressostat hydraulique 3 Vanne 3 voies 4 Moteur vanne trois voies 5 Vanne gaz 6 Vase d'expansion 7 Électrode d'allumage 8 Sonde CTN chauffage 9 Thermostat de sécurité 10 Échangeur eau fumées 11 Évacuation fumées
12 Thermostat fumées 13 Électrode de détection flamme 14 Brûleur 15 Rampe gaz avec injecteurs 16 Soupape automatique de purge d'air 17 Pompe avec séparateur d'air 18 Robinet de vidange chaudière 19 Manomètre 20 Soupape de sûreté 21 Clapet anti-retour 22 Disconnecteur
34. Schéma de câblage des connecteurs
0711_1805 / CG_1983
0711_1806 / CG_1984


35. Caractéristiques techniques
| chaudière modèle LUNA ST | FLIRT2.24 CF | FLIRT2.24VMC | PRIME1.24 CF | FLIRT 2.24 FF | PRIME 1.24 FF | |
| Catégorie | I2E+3P | I2E+3P | II2E+3P | II2E+3P | II2E+3P | |
| Débit thermique nominale | kW | 26,3 | 26,3 | 26,3 | 26,9 | 26,9 |
| Débit thermique réduite | kW | 10,6 | 10,6 | 10,6 | 10,6 | 10,6 |
| Puisance utile nominale | kW | 24 | 24 | 24 | 25 | 25 |
| kcal/h | 20.600 | 20.600 | 20.600 | 21.500 | 21.500 | |
| Puisance utile réduite | kW | 9,3 | 9,3 | 9,3 | 9,3 | 9,3 |
| kcal/h | 8.000 | 8.000 | 8.000 | 8.000 | 8.000 | |
| Rendement conformément à la directive92/42/CEE | - | ★★ | ★★ | ★★ | ★★★ | ★★★ |
| Pression maxi eau circuit thermique | bar | 3 | 3 | 3 | 3 | 3 |
| Capacité vase d'expansion | I | 8 | 8 | 8 | 8 | 8 |
| Pression du vase d'expansion | bar | 0,5 | 0,5 | 0,5 | 0,5 | 0,5 |
| Pression maxi eau du circuit sanitaire | bar | 8 | 8 | - | 8 | - |
| Pression mini dynamique eau du circuitsanitaire | bar | 0,15 | 0,15 | - | 0,15 | - |
| Débit mini eau sanitaire | I/min | 2 | 2 | - | 2 | - |
| Production eau sanitaire avec ΔT=25 °C | I/min | 13,7 | 13,7 | - | 14,3 | - |
| Production eau sanitaire avec ΔT=35 °C | I/min | 9,8 | 9,8 | - | 10,2 | - |
| Débit spécifique (*) | I/min | 12,05 | 12,05 | - | 12,4 | - |
| Plage température circuit de chauffage | °C | 30÷85 | 30÷85 | 30÷85 | 30÷85 | 30÷85 |
| Plage température eau sanitaire | °C | 35÷55 | 35÷55 | - | 35÷55 | - |
| Type | - | B11BS | B11BS | B11BS | C12 - C32 - C42C52 - C82 - B22 | |
| Diamètre conduit d'évacuation concentréque | mm | - | - | - | 60 | 60 |
| Diamètre conduit d'aspiration concentréque | mm | - | - | - | 100 | 100 |
| Diamètre conduit d'évacuation double | mm | - | - | - | 80 | 80 |
| Diamètre conduit d'aspiration double | mm | - | - | - | 80 | 80 |
| Diamètre conduit d'évacuation | mm | 125 | 125 | 125 | - | - |
| Débit massique maxi des fumées (G20) | kg/s | 0,019 | 0,019 | 0,019 | 0,017 | 0,017 |
| Débit massique mini des fumées (G20) | kg/s | 0,017 | 0,017 | 0,017 | 0,017 | 0,017 |
| Température fumées maxi | °C | 110 | 110 | 110 | 135 | 135 |
| Température fumées mini | °C | 85 | 85 | 85 | 100 | 100 |
| Classe NOx | - | 3 | 3 | 3 | 3 | 3 |
| Type de gaz | - | G20-G25 | G20-G25 | G20-G25 | G20-G25 | G20-G25 |
| G31 | G31 | G31 | G31 | G31 | ||
| Pression d'alimentation gaz méthane 2H (G20) | mbar | 20 | 20 | 20 | 20 | 20 |
| Pression d'alimentation gaz (G25) | mbar | 25 | 25 | 25 | 25 | 25 |
| Pression d'alimentation gaz propane 3P (G31) | mbar | 37 | 37 | 37 | 37 | 37 |
| Tension d'alimentation électriche | V | 230 | 230 | 230 | 230 | 230 |
| Fréquence d'alimentation électriche | Hz | 50 | 50 | 50 | 50 | 50 |
| Puissance électriche nominale | W | 80 | 80 | 80 | 135 | 135 |
| Poids net | kg | 33 | 33 | 33 | 38 | 38 |
| Dimensions | hauteur | 763 | 763 | 763 | 763 | 763 |
| largeur | 450 | 450 | 450 | 450 | 450 | |
| profondeur | 345 | 345 | 345 | 345 | 345 | |
| Degre de protection contre l'humiditéet la pénétration de l'eau (*) | - | IP X5D | IP X5D | IP X5D | IP X5D | IP X5D |
(*) selon EN 625 ; (*) selon EN 60529
En raison du développement continu des produits, BAXI France se réserve la faculté de modifier les caractéristiques indiquées dans cette documentation à tout moment et sans préavis. Document non contractuel.
Notice Facile