LUNA DUO V - Chaudière CHAPPEE - Notice d'utilisation et mode d'emploi gratuit
Retrouvez gratuitement la notice de l'appareil LUNA DUO V CHAPPEE au format PDF.
| Type d'appareil | Chauffe-eau |
| Capacité | Non précisé |
| Type d'énergie | Non précisé |
| Installation | Murale |
| Usage | Domestique |
| Fonction | Production d'eau chaude sanitaire |
| Nombre de sorties | 2 |
| Norme CE | Oui |
| Mode d'emploi | Pour utilisateur et installateur |
| Dimensions | Non précisé |
| Poids | Non précisé |
| Garantie | Non précisé |
| Pression maximale | Non précisé |
| Température maximale | Non précisé |
| Type de contrôle | Non précisé |
| Matériau du réservoir | Non précisé |
FOIRE AUX QUESTIONS - LUNA DUO V CHAPPEE
Questions des utilisateurs sur LUNA DUO V CHAPPEE
0 question sur cet appareil. Repondez a celles que vous connaissez ou posez la votre.
Poser une nouvelle question sur cet appareil
Téléchargez la notice de votre Chaudière au format PDF gratuitement ! Retrouvez votre notice LUNA DUO V - CHAPPEE et reprennez votre appareil électronique en main. Sur cette page sont publiés tous les documents nécessaires à l'utilisation de votre appareil LUNA DUO V de la marque CHAPPEE.
MODE D'EMPLOI LUNA DUO V CHAPPEE
NOTICE D'EMPLOI ET D'INSTALLATION DESTINÉE À L'UTILISATEUR ET À L'INSTALLATEUR
FR
Cher Client,
Nous sommes heures que vous ayez besoin notre produit.
Les chaudières sont fabriquées dans le souci de vous donner entière satisfaction, en respectant les normes de sécurité les plus strictes ainsi que les normes de qualité les plus sévères. En effet, l'entreprise est homologuée ISO 9001 afin de vous assurer d'un niveau de qualité parmi lesassageurs.
Afin que votre produit vous apporte le meilleur service, nous vous conseillons de dire attentivement la presente notice avant toute utilisation. Les informations qu'elle contient vous permettront de tirer le meilleur parti de votre chaudière.
Attention:
Les différentes parties de l'emballage doivent etre tenues hors de portee des enfants.
Entretenez régulierement votre installation
L'entretien annuel de votre chaudière est obligatoire aux termes de la législation en vigueur. Il devra etre effectué une fois par an par un professionnel qualifié:
- l'entretien de la chaudière (verification, réglage, nettoyage, remplacement de pieces d'usure normale et détartrage évientuel);
- la vérification de l'étancheité du conduit de la ventouse et du terminal.
Pour toutes les opérations d'entretien de votre chaudière, des formules de formules de contrat d'entretien annuel peuvent vous être proposées par des prestataires de services. Consultez votre installerur ou nos services commerciaux.
La garantie du constructeur, qui couvre les defauts de fabrication, ne doit pas etre confondu avec les operations decrites ci-dessus.
Garantie
Pour bénéficier de la garantie, l'appareil doit avoir eté installé et mis en service par un professionnel conformément à la législation en vigueur, aux regles de l'art et DTU, ainsi qu'aux instructions de montage et de mise en service figurant dans la notice.
Ces modèles de chaudières possèdent le marquage CE conformément aux conditions essentielles des Directives suivantes :
- Directive gaz 2009/142/CE
- Directive Rendements 92/42/CEE
- Directive compatibilité electromagnétique 2004/108/CE
- Directiveasse tension 2006/95/CE
C E
TABLE DES MATIÈRES
INSTRUCTIONS DESTINÉES À L'UTILISATEUR
- Recommendations avant l'installation 4
- Recommendations avant la mise en marche 4
- Mise en marche de la chaudiere 5
- Réglage température chauffage et eau chaude sanitaire (E.C.S.) 6
- Remplissage installation 7
- Arrêt de la chaudière 7
7.Changement de gaz 7 - Arrêt prolongé de l'installation. Protection contre le gel 7
- Signalisations-Déclenchement des dispositifs de sécurité 8
- Instructions de maintenance reguliere 8
INSTRUCTIONS DESTINÉES À L'INSTALLATEUR
- Recommendations generales 9
- Recommendations sur l'installation 10
13.Installation de la chaudiere 11 - Dimensions de la chaudiere 12
- Installation des conduits d'évacuation - aspiration 12
16.Raccordementelectrique 14 - Installation d'un thermostat d'ambiance 15
- Modalité pour le passage à un autre type de gaz 15
- Ecran d'affichage 16
- Paramétrage 18
21.Dispositifs de réglage et de sécurité 19 - Vérification Sécurité VMC gaz - pour chaudière 2.24 VMC 20
- Positionnement de l'electrode d'allumage et détraction de flamme 20
- Vérification des paramètres de combustion 21
- Caracteristiques débit/hauteur manométrique 21
- Raccordement de la sonde extérieure 22
- Raccordement de la commande à distance 23
- Vase expansion sanitaire 23
- Schema de principe des circuits 24-25
- Schema de raccordement des connecteurs 26-27
- Caracteristiques techniques 28
1. RECOMMANDATIONS AVANT L'INSTALLATION
Cette chaudière permet de chauffer l'eau à une température inférieure de celle d'ébullition à pression atmosphérique. Elle doit être raccordée à une installation de chauffage et à un réseau de distribution d'eau chaude sanitaire, en compatibilité avec ses performances et sa puissance.
Faire raccorder la chaudiere par un technician professionnellement qualifié, et procéder aux opérations suivantes :
a) Vérifier que la chaudière peut fonctionner avec le type de gaz disponible. Pour cela, il suffit de vérifier la mention sur l'emballage et la plaquette sur l'appareil.
b) Vérifier que le tirage de la cheminée est bon, qu'il ne présente aucun étranglement et qu'il ne comporte aucune évacuation d'autres apparèils, sauf si le conduit montant est prévu pour servir plusieurs utilisateurs conformément aux normes et prescriptions spécifiques en vigueur.
c) En cas de raccords sur d'anciens conduits montants, vérifier que ces derniers sont propres pour éviter que les dépôts de suie ne bouchent le passage des fumées en se détachant des parois durant le fonctionnement.
d) Il est également indispensable de prendre les précautions suivantes afin de préserver le fonctionnement et la garantie de l'appareil :
1. Circuit sanitaire :
1.1. Si la durée de l'eau dépasse la valeur de 20^ ( 1^ = 10 mg de carbonate de calcium par litre d'eau), installer un doseur de polyphosphates ou un système similaire conforme aux normes en vigueur.
1.2. Proceder à un nettoyage complet de l'installation après avoir installé l'appareil et avant de l'utiliser.
1.3 Les matériaux utilisés pour le circuit d'eau chaude sanitaire du produit sont conformes à la directive 98/83/CE.
2. Circuit de chauffage
2.1. nouvelle installation
Avant d'installer la chaudière, nettoyer le circuit afin d'éliminer tout résidu de filtage, soudure et tout solvant avec des produits spécifiques disponibles dans le commerce, non acides et non alcalins, qui n'attaquent pas les métaux, les parties en plastique et le caoutchouc. Les produits recommendés pour le nettoyage sont :
SENTINEL X300 ou X400 et FERNOX Regénérateur pour installations de chauffage. Avant de les utiliser, nous vous invitons à suivre attentivement les instructions fournies avec les produits.
2.2. ancienne installation
Avant d'installer la chaudière, vidanger le circuit pour éliminer les boues et les contaminants avec des produits spécifiques disponibles dans le commerce et cités au point 2.1.
Pour protégé l'installation des incrustations, utiliser des produits susceptibles tels que SENTINEL X100 et FERNOX Protection des installations de chauffage. Avant de les utilisers, nous vous invitons à suivre attentivement les instructions fournies avec les produits.
La présence de dépôts dans l'installation de chauffage entraine des problèmes de fonctionnement pour la chaudière (surchauffe et échangeur bruyant).
Le non-respect des points précédents annule la garantie
2. RECOMMANDATIONS AVANT LA MISE EN MARCHE
Le premier allumage doit obligatoirement être effectué par Service d'Assistance Technique/agréé qui devra vérifier :
a) Que les données mentionnées sur la plaque correspondant à celles des réseaux d'alimentation (électricité, eau, gaz).
b) Que l'installation est conforme aux normes en vigueur.
c) Que le circuit électrique avec mise à la terre a été effectué correctement.
Pour demander une mise en service par un centre d'assistance agree: 0825 81 33 96.
Le non-respect des points precedents annule la garantie.
Oter la pellicule de protection de la chaudiere avant de la metre en marche. Ne pas utiliser d'outils ni de materiaux abrasifs pour cette opération afin de ne pas endommager les parties peintes.
L'appareil ne doit pas etre utilise par des personnes (enfants compris) dont les capacités physiques, sensorieles ou mentales sont réduites, ou bien avec un manque d'expérience ou de connaissance, à moins qu'elles en soient capables, par l'intémediaire d'une personne responsable de leur sécurité, d'une surveillance ou des instructions relatives à l'utilisation de l'appareil.
3. MISE EN MARCHE DE LA CHAUDIÈRE
Pourmettrelachaudiere en marchecorrectement,procederde laformaisonvuite:
- Mettre la chaudière sous tension.
- Ouvrir le robinet du gaz;
- Appuyer sur la touche © , pendant au moins deux secondes, pour sélectionner le mode de fonctionnement de la chaudière en suivant les explications au paragraphe 3.2)
Remarque: en selectionnant le mode de fonctionnement ETÉ, la chaudière fonctionnera uniquement en cas de prélevement sanitaire.
- Pour programmer la température可以选择 en mode chauffage et en mode sanitaire, appuyer sur les touches +/- en suivant les explications au paragraph 4.
Attention : Lors du premier allumage, tant que l'air contenu dans les conduits de gaz n'a pas ete evacué, il se peut que le bruleur ne s'allume pas immediatement et cela peut entrainer une mise en securierte de la chaudiere. Si tel est le cas, nous vous conseillons de repeter la procedure d'allumage jusqu'à ce que le bruleur soit alimentete en gaz, et d'appuyer sur la touche R pendant au moins 2 secondes.
LEGENDE ECRAN

Fonctionnement en mode Chauffage

Fonctionnement en mode Sanitaire (E.C.S.)

Flamme présente - niveau de puissance = 25% (le brûleur s'allume)

Niveau de puissance chaudière (3 niveaux de puissance)

DEFAULT

RESET

Pression d'eau FAIBLE

Signalisation numérique (température, codes d'erreur, etc)

FUNCTION ACTIVÉE (voir paragraphe 4)

Figure 1
LEGENDE DES TOUCHES


Réglage température eau sanitaire ECS


Réglage température Chauffage

RESET

ECO-COMFORT

MODE DE FONCTIONNEMENT CHAUDIÈRE (voir paragraphe 3.2)
AVIS
En cas de branchement de la commande à distance, fournie comme accessoire, tous les réglages de la chaudière doivent être effectuels par la commande à distance. Voir les instructions qui accompagnent l'accessoire.
3.1 SIGNIFICATION DU SYMBOL
Lorsque la chaudière est en marche, l'écran peut visualiser 4 différents niveaux de puissance correspondant au degré de modulation de la chaudière, comme le montre la figure 2.

<25%
75% ≤100%
25% <50%
0605_1101
Figure 2
3.2 MODES DE FONCTIONNEMENT DE LA CHAUDIÈRE
Appuyer sur cette touche pour programmer les modes de fonctionnement suivants de la chaudière :
- ETÉ
HIVER - CHAUFFAGE UNIQUEMENT
- ARRET
En ETÉ, l'écran visualise le symbole. La chaudière ne répond qu'aux demandes d'eau chaude sanitaire, le chauffage est ÉTEINT (fonction antigel activée).
En HIVER, l'écran visualise les symboles !!! La chaudière fournit l'eau chaude et le chauffage (fonction antigel activée).
En MODE "CHAUFFAGE UNIQUEMENT", l'écran visualise le symbole !!! La chaudière assure uniquement le chauffage (fonction antigel activée).
En selectionnant ARRET, l'écran ne visualise aucun des deux symboles . Ce mode ne prévoit que la fonction antigel ; aucune autre demande de chaleur en mode sanitaire ou chauffage ne peut être satisfaite.
4. RÉGLAGE TEMPERATURE CHAUFFAGE ET EAU CHAUBE SANITAIRE (E.C.S.)
Le réglage de la température du Chauffage (100) et de l'Eau chaude sanitaire (✔) s'effectue en appuyant sur la touche +/- correspondante (figure 1).
Dès que le brûleur est allumé, l'afficheur visualise le symbole (A).
CHAUFFAGE
Le système doit être équipé d'un thermostat d'ambiance (consulter les règlementations s'y référant) pour contrôler la température des pieces. Lorsque le mode Chauffage est sélectionné, l'écran affiche un symbole Chauffage (100%) clignotant et la valeur de la température de départ Chauffage (°C).
EAU CHAUBE SANITAIRE (ECS)
Lors d'un prélèvement sanitaire, l'écran affiche un symbole ECS (♀) clignotant et la valeur de température ECS (°C).
Il existe deux valeurs de consigne qu'il est possible de régler rapidement : ECO et COMFORT.
Pour régler les valeurs de température, procéder comme suit :
ECO
La valeur de consigne de la température ECO permet à l'utilisateur de sélectionner rapidement la température correspondante de l'eau chaude sanitaire en appuyant sur la touche P. Lorsque la fonction ECO est sélectionnée, l'afficheur indique "eco". Pour régler la valeur de consigne de la température ECO, appuyer sur les touches +/- .
COMFORT
La valeur de consigne de la température COMFORT permet à l'utilisateur de sélectionnerrapidement la température correspondante de l'eau chaude sanitaire en appuyant sur la touche P . Pour régler la valeur de consigne de la température COMFORT, appuyer sur les touches +/-
5. REMPLISSAGE INSTALLATION
IMPORTANT : Vérifier régulièrement que la pression, lue sur le manomètre (Figure 3) varie entre 0,7 - 1,5 bar lorsque le circuit est froid. En cas de suppression, agir sur le robinet de vidange de la chaudière; si elle est inférieure, agir sur le robinet de replissage de la chaudière (figure 3).
Il est conseilé d'ouvrir très lentement ces robinets afin de faciliter la purge de l'air.
Pour proceder à cette opération, la chaudière doit être sur "OFF" (agir sur la touche - voir paragraphe 3.2).
REMARQUE: En cas de chutes de pression fréquentes, demander l'intervention du Service d'Assistance Technique agréé.

Figure 3
6. ARRET DE LA CHAUDIÈRE
Pour eteindre la chaudiere, couper l'alimentation electrique de I'appareil. Si la chaudiere est sur "OFF" (paragraphe 3.2), les circuits electriques restent sous tension.
7. CHANGEMENT DE GAZ
Les chaudières peuvent fonctionner au gaz méthane et au GPL.
S'il s'avere nécessaire de proceder a une transformation, s'adresser au Service d'Assistance Technique agrée.
8. ARRÉT PROLONGÉ DE L'INSTALLATION. PROTECTION CONTRE LE GEL
Éviter de vider le circuit de chauffage car tout renouvellement d'eau provoque la formation de dépôts de calcaire inutiles et dangereux à l'intérieur de la chaudière et des éléments chauffants. Si le chauffage n'est pas utilisée pendant l'hiver et en cas de risque de gel, il est conseilé de mélanger l'eau du circuit avec des solutions antigel spécifiques (par ex. glycol propylénique associé à des inhibiteurs d'incrustations et corrosions).
La régulation électronique de la chaudière est dotée d'une fonction "antigel" en mode chauffage qui déclenché le brûleur de façon à atteindre une valeur proche de 30^ lorsque la température de départ du circuit est inférieure à 5^ .
Cette fonction se déclenché si :
- la chaudière est sous tension ;
- la chaudière est alimentée en gaz ;
- la pression du circuit est celle prescrite ;
- la chaudière n'est pas en sécurité.
9. SIGNALISATIONS-DECLENCHEMENT DES DISPOSITIFS DE SECURITE
Les anomalies sont visualisées à l'écran à l'aide d'un code d'erreur (par ex. E01).
Les anomalies auxquelles I'utilisateur peut remedier sont indiquees par le symbole R(par ex. figure 4).
Dans les autres cas, les anomalies sont marquées du symbole (par ex. figure 4.1).
Pour REMETTRE EN MARCHE la chaudière, appuyer sur la touche R pendant au moins 2 secondes.


0605_1107
| CODE AFFICHÉ | TYPE DE PANNE | REMEDE |
| E01 | Chaudière mise en sécurité car allumage échoué | Appuyer sur la touche R. Si cette anomalie se produit plusieurs fois, faire appel au centre d'assistance technique agréé. |
| E02 | Chaudière mise en sécurité suture déclenchement thermostat de sécurité | Appuyer sur la touche R. Si cette anomalie se produit plusieurs fois, faire appel au centre d'assistance technique agréé. |
| E03 | Déclenchement thermostat des fumées / pressostat fumées | Faire appel au centre d'assistance technique agréé. |
| E04 | Erreur de suture pour des pertes du signal de flamme très fréquentes | Faire appel au centre d'assistance technique agréé. |
| E05 | Panne de la sonde de CTN chauffage | Faire appel au centre d'assistance technique agréé. |
| E06 | Panne de la sonde sanitaire | Faire appel au centre d'assistance technique agréé. |
| E10 | Pas de déclenchement du pressostat hydraulique | Vérifier si la pression de l'skeleton est bien celle prescrite. Voir paragraphe 5. Si l'anomalie persiste, faire appel au centre d'assistance technique agréé. |
| E11 | Déclenchement du thermostat de sécurité de plancher chauf-fant (si thermostat raccordé) | Faire appel au centre d'assistance technique agréé. |
| E12 | Contact pressostat différentiel hydraulique ouvert | Faire appel au centre d'assistance technique agréé. |
| E13 | Contact pressostat différentiel hydraulique collé | Faire appel au centre d'assistance technique agréé. |
| E25 | Mise en sécurité car pompé probablement bloquée | Faire appel au centre d'assistance technique agréé. |
| E31 | Erreur de communication entre platine électronique et commande à distance | Appuyer sur la touche R. Si cette anomalie se produit plusieurs fois, faire appel au centre d'assistance technique agréé. |
| E35 | Anomalie présence flamme | Appuyer sur la touche R. Si cette anomalie se produit plusieurs fois, faire appel au centre d'assistance technique agréé. |
| E97 | Anomalie fréquence (Hz) d'alimentation électrique | Faire appel au centre d'assistance technique agréé. |
| E98 | Erreur intéérieur de la carte électronique | Faire appel au centre d'assistance technique agréé. |
| E99 | Erreur intéérieur de la carte électronique | Faire appel au centre d'assistance technique agréé. |
Remarque : quand une anomalie se produit, le fond de l'écran clignote avec le code d'erreur.
10. INSTRUCTIONS DE MAINTENANCE RÉGULIERE
Pour garantir fonctionnement et sécurité totale à la chaudière, la faire contrôle à la fin de l'hiver par le Service d'Assistance Technique agréé.
Un entretien régulier est toujours synonyme d'économie dans la gestion de l'installation.
Ne pas nettoyer l'habillage de la chaudière avec des substances abrasives, agressives et/ou facilement inflammables (par ex. essence, alcohol, etc.) ; tous jours proceder au nettoyage lorsque l'appareil est eteint (voir paragraphe 6).
11. RECOMMANDATIONS GÉNÉRALES
Les remarques et instructions techniques ci-après s'adressent aux installateurs pour leur donner la possibilité d'effectuer une installation parfaite. Les instructions concernant l'allumage et l'utilisation de la chaudière sont contenues dans les instructions destinées à l'utilisateur.
L'installation et l'entretien de l'appareil doivent être effectuels par un professionnel qualifié conformément aux textes réglementaires et règes de l'art en vigueur, notamment:
Bâtiments d'habitation
- Arrête du 2 août 1977: Règles Techniques et de Sécurité applicables aux installations de gaz combustibles et d'hydrocarbures liquifiés situées à l'intérieur desBATiments et de leur dépendances.
- Norme DTU P 45-204 - Installations de gaz (anciennement DTU n° 61- 1- Installations de gaz - Avril 1982 + additif n°1 Juillet 1984).
- Règlement Sanitaire Départemental.
- Norme NF C 15-100 - Installations életriques à basse tension - Règles.
Etablissements recevant du public:
- Règlement de sécurité contre l'incendie et la panique dans les établissements reçvant du public:
a) Prescriptions generales pour tous les apparêls: - Articles GZ: Installations aux gaz combustibles et hydrocarbures liquéfiés.
- Articles CH: Chauffage, ventilation, réfrigération, conditionnement d'air et production de vapeur et d'eau chaude sanitaire.
b) Prescriptions particulières à chaque type d'établissements reçvant du public (hôpitaux, magasins, etc...).
Evacuation des gaz brûlés (seulément pour chaudière 2.24 VMC):
Voir DTU 24-6 et règles techniques. Cette chaudière, Cat II_2E + 3 + correspond à la norme française NF D 35 337. Elle est équipée d'un dispositif spécial, permettant le raccordement à une installation d'évacuation mécanique des produits de combustion (VMC gaz). Le raccordement est prévu pour l'emboitement du tuyau ou du coude Ø 125 à l'intérieur de la buse de sortie de l'antirefouleur.
Recommendation:
Si la région est exposée aux risques de foudre (installation isolée en bout de ligne EDF,...) prévoir un parafoudre.
Notre garantie est subordonnée à cette condition.
Protection du réseau d'eau potable
La présence sur l'installation d'une fonction de disconnection du type CB à zones de pressions différentes non contrôables répondant aux exigences fonctionnelles de la norme NF P 43011, destinée à éviter les retours d'eau de chauffage vers le réseau d'eau potable est requise par les articles 16-7 et 16-8 du Règlement Sanitaire Départemental Type.
Un disconnecteur est placé sur la barrette robinetterie de la chaudière.
Il faut également tener compte du fait que:
- La chaudière peut être utilisée avec n'importe quel type d'émetteur, alimenté en bitube ou monotube. Les sections du circuit seront de toute manière calculées suivant les méthodes normales, en tenant compte des caractéristiques hydrauliques disponibles et indiquées au paragraphe 24.
- Les différentes parties de l'emballage (sacs en plastique, polystyrene, etc.) ne doivent pas etre laisses a la portee des enfants etant donne quelles constituent une source potentielle de danger.
- Le premier allumage doit être exécuté par le Service d'assistance technique agrée.
Le non-respect de cette préconisation entraine l'annulation immédiate de la garantie.
12. RECOMMANDATIONS AVANT L'INSTALLATION
Cette chaudière permet de chauffer l'eau à une température inférieure de celle d'ébullition à pression atmosphérique. Elle doit être raccordée à une installation de chauffage et à un réseau de distribution d'eau chaude sanitaire, compatible avec ses performances et sa puissance.
Faire raccorder la chaudiere par un technician professionnellement qualifié, et procédé aux opérations suivantes :
a) Vérifier que la chaudière peut fonctionner avec le type de gaz disponible. Pour cela, il suffit de vérifier la mention sur l'emballage et la plaquette sur l'appareil.
b) Vérifier que le tirage de la cheminée est bon, qu'il ne présente aucun étranglement et qu'il ne compte aucune évacuation d'autres apparèils, sauf si le conduit montant est prévu pour servir plusieurs utilisateurs conformément aux normes et prescriptions spécifiques en vigueur.
c) En cas de raccords sur d'anciens conduits montants, vérifier que ces derniers sont propres pour éviter que les dépôts de suie ne bouchent le passage des fumées en se détachant des parois durant le fonctionnement.
Il est également indispensable de prendre les précautions suivantes afin de préserver le fonctionnement et la garantie de l'appareil :
1. Circuit sanitaire :
1.1. Si la durete de l'eau dépasse la valeur de 20^ ( 1^ = 10 mg de carbonate de calcium par litre d'eau), installer un doseur de polyphosphates ou un système semblable conforme aux normes en vigueur.
1.2. Proceder à un lavage complet de l'installation après avoir installé l'appareil et avant de l'utiliser.
1.3 Les matériaux utilisés pour le circuit d'eau chaude sanitaire du produit sont conformes à la directive 98/83/CE.
2. Circuit de chauffage
2.1. nouvelle installation
Avant d'installer la chaudière, nettoyer le circuit afin d'éliminer tout résidu de filtage, soudure et tout solvant avec des produits spécifiques disponibles dans le commerce, non acides et non alcalins, qui n'attaquent pas les métaux, les parties en plastique et le caoutchouc. Les produits recommendés pour le nettoyage sont :
SENTINEL X300 ou X400 et FERNOX Régénérateur pour installations de chauffage. Avant de les utiliser, nous vous invitons à suivre attentivement les instructions fournies avec les produits.
2.2. ancienne installation :
Avant d'installer la chaudière, vidanger le circuit pour éliminer les boues et les contaminants avec des produits spécifiques disponibles dans le commerce et cites au point 2.1.
Pour protégé l'installation des incrustations, utiliser des produits susceptibles tels que SENTINEL X100 et FERNOX Protection des installations de chauffage. Avant de les utilisers, nous vous invitons à suivre attentivement les instructions fournies avec les produits.
La présence de dépôts dans l'installation de chauffage entraine des problèmes de fonctionnement pour la chaudière (par ex. surchauffe et échangeur bruyant).
Le non-respect des points précédents annule la garantie.
13. INSTALLATION DE LA CHAUDIÈRE
Après avoir déterminé l'emplacement pour la chaudière, fixer le gabarit au mur. Procédé à l'installation du circuit en partant de la position des raccords hydrauliques et du gaz Presents dans la traverse inférieure du gabarit. Il est conseilé d'installer, sur le circuit de chauffage, deux robinets d'arrêt (amenée et退还) G3/4, disponibles sur demande pour permettre, en cas d'interventions importantes, d'opérer sans avoir besoin de vider toute l'installation de chauffage. En cas d'anciennes installations ou de remplacement, il est conseilé, autre la recommendation précédente, de prévoir sur le退还 à la chaudière et en bas, un vase de décantation destiné à recueillir les dépôts ou la suite après le nettoyage et qui pourrait entrer en circulation ultérieurement. Fixer la chaudière au mur puis procédé au raccordement aux conduits d'évacuation et d'aspiration, fournis comme accessoires, en suivant les explications aux paragraphs suivants. En cas d'installation de la chaudière à tirage naturel, modèle 3.24 CF - 3.24 VMC, raccorder la cheminée à l'aide d'un tuyau métallique résistant aux sollications mécaniques normales, à la chaleur et à l'action des produits de combustion et à leur condensation éventuelle.

020418_1000

1: sortie eau chaude sanitaire G 1/2
2: entrée eau froide sanitaire G 1/2
3:retour installation de chauffage G 3/4
4: départ chauffage G 3/4
5: entrée gaz dans la chaudière G 3/4
Accessoires fournis dans le kit barrette de robinetterie
- gabarit
- robinet gaz (1)
- robinet arrivée eau avec filtre (4)
- joints d'étanchéité
- joints télécopiques
chevilles 12 mm et vis - robinet départementchauffage (2)
- robinet retour chauffage (3)

Figure 5.1
L'utilisation de conduits d'évacuation 80/125 mm est possible grâce à un accessoire d'adaptation qui est fourni sur demande et qui doit être monté sur le raccord concentrique de la chaudière.
Ce type de conduit peut être utilisé en cas de longueurs supérieures à celles qui sont admises avec les conduits Ø 60/100 mm.
L'évacuation des condensats, présente sur l'accessoire d'adaptation, doit être raccordée à l'évacuation au moyen d'un siphon.
14. DIMENSIONS DE LA CHAUDIÈRE

DUO 3.24 VMC - 3.24 CF

DUO 3.28 FF
Figure 6
15. INSTALLATION DES CONDUITS D'EVACUATION - ASPIRATION
Modèles DUO 3.28 FF
La chaudière peut être installée facilement et selon plusieurs possibités grâce aux accessoires fournis et décrits plus loin.
La chaudière est, à l'origine, concue pour être raccordée à un conduit d'évacuation - aspiration de type coaxial, vertical ou horizontal. Il est également possible d'utiliser des conduits séparés grâce au séparateur de flux.
Pour l'installation, utiliser exclusivement des accessoires fournis par le fabricant de l'appareil!
AVERTISSEMENT: Pour garantir une suture de fonctionnement il faut que les conduites de fumées soit bien fixés au mur au moyen des brides de fixation.

Ce type de conduit permet d'évacuer les gaz brûlés et d'aspirer l'air comburant aussi bien à l'extérieur du batiment que dans des conduits montants de type 3CE.
Le coude coaxial à 90^ permet de raccorder la chaudière aux conduits d'évacuation-aspiration en toutes directions grâce à la possibilité de rotation à 360^ . Il peut également être utilisé comme coude supplémentaire en association avec le conduit coaxial ou la courbe à 45^ .

| L.MAX.(m) | DIAPHRAGMEASPIRATION A(mm) | |
| DUO 3.28 FF | 2 | 76 |
| 2÷4 | NON |
En cas d'évacuation à l'extérieur, le conduit d'évacuation-aspiration doit dépasser du mur de 18 mm minimum pour permettre de positionner la rosace en aluminium et son scellement et éviter ainsi toute infiltration d'eau. La pente minimum vers l'extérieur de ces conduits doit être de 1 cm par mètre de longueur.
- L'insertion d'un coude à 90^ réduit la longueur totale du conduit de 1 mètre.
- L'insertion d'un coude à 45^ réduit la longueur totale du conduit de 0,5 mètre.
(*) Le premier coude à 90^ ne reste pas dans le calcul de la longueur maximum disponible.
15.1 EXAMPLES D'INSTALLATION AVEC DES CONDUITS HORIZONTALAUX

L'installation peut être effectue que le toit soit incliné ou plat en utilisant l'accessoire cheminée et la tuile prévue à cet effet avec gaine disponible sur demande.
Pour plus de détails sur les modalités de montage des accessoires, voir les fiches techniques accompagnant ceux-ci.
16. RACCORDEMENT ÉLECTRIQUE
L'appareil doit être correctement mis à la terre - opération effectue conformément aux normes en vigueur en matière de sécurité sur les circuits - pour assurer sa sécurité du point de vue électrique.
Raccorder la chaudiere à une ligne d'alimentation électrique 230 V monophasée + terre à travers le cable à trois fils fournir et en respectant la polarité LIGNE - NEUTRE.
La connexion doit dispose d'un interrupteur bipolaire avec ouverture minimale des contacts de 3 mm.
S'il s'avere nécessaire de remplacer le cable d'alimentation, utiliser un cable homologué "HAR H05 VV-F" 3 × 0,75 ~mm^2 , diamètre maxi 8 mm.
...Accès à la boîte à bornes d'alimentation
- mesure la chaudière hors tension au moyen de l'interrupteur bipolaire ;
- desserrer les deux vis de fixation du panneau de commandes à la chaudière;
- faire pivoter le panneau de commandes ;
- Œter le couvercle et accéder à la zone des branchements électriques (Figure 10).
Les fusibles, de type rapide 2A, sont incorporeés dans la boîte à bornes d'alimentation (dégager le porte-fusible noir pour les contrôle et/ou les replacer).
IMPORTANT : respecter la polarité en alimentation L (LIGNE) - N (NEUTRE).

(L) = Ligne (marron)
(N) = Neutre (bleu ciel)
TeRre (jaune-vert)
(1) (2) = Contact pour thermostat d'ambiance
AVERTISSEMENT: Si l'appareil est connecté directement à une installation au sol il faut prévoir un thermostat de suture estérieure à la chaudière pour la protection de l'installation contre le sur chauffage.
17. INSTALLATION D'UN THERMOSTAT D'AMBIANCE
Pour connecter un thermostat d'ambiance au bornier d'une chaudière, proceder comme suit :
- acceder au bornier d'alimentation (figure 10);
- connecter le thermostat d'ambiance aux bornes (1) - (2) et retirer le shunt.
18. MODALITE POUR LE PASSAGE À UN AUTRE TYPE DE GAZ
La chaudière peut être transformée pour fonctionner avec du gaz naturel (G20-G25) ou du gaz liquide (G30-G31): opération réservée au Service d'Assistance Technique agréé.
Proceder, dans l'ordre, aux opérations suivantes :
A) Remplacement des injecteurs;
B) agir à l'aide d'un nouveau dispositif de réglage de la pression minimum et maximum.
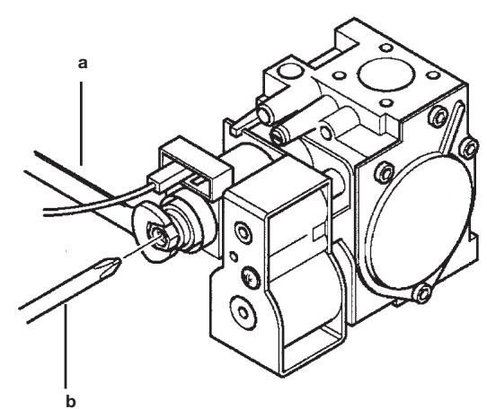
A) Remplacement des injecteurs
- dégager le brûleur principal de son logement avec précaution ;
- remplacer les giclleurs du brûleur principal en ayant soin de les bloquer à fond afin d'éviter toute fuite de gaz. Le diamètre des injecteurs est indiqué dans le tableau 1.
B) Tarage du régulateur de pression
- relier la prise de pression positive d'un manomètre différentiel, si possible à eau, à la prise de pression (Pb) de la soupape du gaz (figure 11). Brancher la prise négative - des modèles à chambre étanche - du manomètre à un "T" afin de relier la prise d'équilibrage pression de la chaudière, la prise d'équilibrage pression de la vanne gaz (Pc) et le manomètre. (On obtient le même résultat en reliant le manomètre à la prise de pression (Pb) sans le panneau avant de la chambre étanche);
Mesurer la pression aux brûleurs selon une technique différente de cette décrite pourrait fausser la valeur car elle ne tiendrait pas compte de la dépression que creée le ventilateur dans la chambre étanche.
B1) Reglage à la puissance nominale :
ouvrir le robinet de gaz;
- appuyer sur la touche (figure 1) etmettre la chaudiere sur la position hiver;
ouvrir le robinet de prélèvement d'eau sanitaire à un débit minimum de 10 litres/minute ou s'assurer qu'il y a une demande maxi de chaleur ;
- 0ter le couvercle du modulateur;
- régler la vis en laiton (a) Fig. 12 jusqu'à obtenir les valeurs de pression indiquées dans le tableau 1;
- Vérifier que la pression d'alimentation de la chaudière, mesure à la prise de pression (Pa) de la vanne gaz (Figure 11) est correct (37 mbar pour le gaz propane, 28 mbar pour le gaz butane, 20 mbar pour le gaz methane ou 25 mbar pour le gaz G25);
B2) Réglage à la puissance réduite
- débrancher le cable d'alimentation du modulateur et desserrer la vis (b) Fig. 12 jusqu'à atteindre la valeur de pression correspondant à la puissance réduite (voir tableau 1);
- rebrancher le cable;
- monter le couvercle du modulateur et sceller.
B3) Verifications fines
indiquer le type de gaz et le tarage effectué sur la plaquette.


0605_1502
Figure 12
Tableau injecteurs du brûleur
| DUO 3.24 VMC - 3.24 CF | DUO 3.28 FF | |||||||
| type de gaz | G20 | G25 | G30 | G31 | G20 | G25 | G30 | G31 |
| diamètre injecteurs (mm) | 1,18 | 0,69 | 1,18 | 0,69 | ||||
| Pression brûleur (mbar*)PUISSANCE RÉDUIT | 1,6 | 2,1 | 3,7 | 6,6 | 1,7 | 2,2 | 3,9 | 6,9 |
| Pression brûleur (mbar*)PUISSANCE NOMINALE | 7,5 | 9,2 | 18,5 | 18,1 | 10,8 | 12,5 | 25,3 | 32,7 |
| Diamètre diaphragme gaz (mm) | 4,2 | 3,5 | 4,8 | |||||
| Nombre de injecteurs | 18 | |||||||
- 1 mbar = 10,197 mm H₂O
Tableau 1
| DUO 3.24 VMC - 3.24 CF | ||||
| Consommation 15 °C - 1013 mbar | G20 | G25 | G30 | G31 |
| Puisance utile nominale | 2,73 m³/h | 3,17 m³/h | 2,04 kg/h | 2,00 kg/h |
| Puisance utile réduite | 1,26 m³/h | 1,46 m³/h | 0,94 kg/h | 0,92 kg/h |
| p.c.i. | 34,02 MJ/m³ | 29,25 MJ/m³ | 45,60 MJ/kg | 46,30 MJ/kg |
Tableau 2
| DUO 3.28 FF | ||||
| Consummation 15 °C - 1013 mbar | G20 | G25 | G30 | G31 |
| Puisance utile nominale | 3,18 m³/h | 3,70 m³/h | 2,37 kg/h | 2,34 kg/h |
| Puisance utile réduite | 1,26 m³/h | 1,46 m³/h | 0,94 kg/h | 0,92 kg/h |
| p.c.i. | 34,02 MJ/m³ | 29,25 MJ/m³ | 45,60 MJ/kg | 46,30 MJ/kg |
19. ECRAN D'AFFICHAGE
19.1 PREMIÈRES INFORMATIONS AFFICHEES
Pour allumer correctement la chaudière, procéder comme suit:
- Mettre la chaudière sous tension.
Dès que la chaudière est alimentée en gaz, l'écran affiche les informations suivantes:
- tous les symboles sont allumés;
- informations du fabricant;
- informations du fabricant;
-
informations du fabricant;
-
Type de chaudiere et gaz utilise (par ex.
Les lettres affichées ont pour signification:
= chambre de combustion ouverte = chambre de combustion etanche
= gaz naturel L = GAZ GPL
- Circuit hydraulique;
- Version logiciel (deux chiffres x.x);
ouvrir le robinet gaz;
- appuyez sur la touche pendant au moins deux secondes pour régler le mode de fonctionnement de la chaudière (voir le paragraphe 3.2).
19.2 INFORMATIONS DE FONCTIONNEMENT
Pour afficher certaines informations utiles pendant le fonctionnement de la chaudière, proceder comme suit :
- Appuyer sur la touche (R) pendant au moins 6 secondes, jusqu'à ce que l'écran affiche "A00" (... "A07") en alternance avec la valeur (par ex. figure 13);

0607-1301
Figure 13
Appuyer sur les touches +/- de l'eau chaude sanitaire pour visualiser instantanément les informations suivantes:
A00: température de l'eau chaude sanitaire (^)
A01: température extérieure (avec sonde extérieure connectée);
A02: courant de modulation (100% = 230 mA MÉTHANE - 100% = 310 mA GPL);
A03: niveaulage de puissance (%) - voir paramètre F13 (point 21);
A04: valeur de consigne température (^)
A05: température de returnCHAUFFAGE central (^)
A06: débit de l'eau (l/min x 10);
A07: signal de flamme (8-100%).
Remarque : les lignes A08 et A09 ne sont pas utilisées.
La fonction est active pendant 3 minutes. Pour désactiver la fonction, appuyer sur la touche 念 comme précrit au paragraphe 3.2.
19.3 VISUALISATION DES PANNES
Remarque : L'opération de réinitialisation peut être répétiée 5 fois maximum, après quoi la fonction RÉINITIALISER est mise hors service et la chaudière à gaz resté en sécurité.
Pour effectuer une nouvelle RÉINITIALISATION, procéder comme suit :
- appuyer sur la touche pendant au moins 2 secondes;
- réinitialiser la chaudière en appuyant sur la touche Rpendant au moins 2 secondes, l'écran affiche "OFF";
- appuyer sur la touche © pendant au moins 2 secondes, comme précrit au paragraphe 3.2.
Se référer au paragraph 9 pour obtenir la description des codes d'erreur et des pannes.
20. PARAMÉTRAGE
Pour programmer les paramètres de la chaudière, appuyer simultanément sur les touches R et - PP pendant au moins 6 secondes.
Dés que la fonction est activée, l'écran affiche "F01" en alternance avec la valeur du paramètre.
Modification des paramètres
Appuyer sur les touches +/- pour faire defiler les parametes;
Appuyer sur les touches + / - pour modifier la valeur du paramètre;
Appuyer sur la touche P pour sauvegarder les modifications, l'écran affiche “MEM”;
- Appuyer sur la touche pour quitter la fonction sans sauvegarder, l'écran affiche "ESC";

0606_2903
| Description des Paramètres | Réglages d'usine | ||
| DUO 3.28 FF | DUO 3.24 VMC - 3.24 CF | ||
| F01 | Type de chaudière10 = chambre étanché - 20 = chambre ouverte | 10 | 20 |
| F02 | Type de gaz utilisé | 01 | |
| F03 | Système hydraulique | 06 | |
| F04 | Réglage relatifs programmable 1(voir les instructions pour le SERVICE) | 02 | |
| F05 | Réglage relatifs programmable 2(voir les instructions pour le SERVICE) | 04 | |
| F06 | Configuration entrée sonde extérieure | 00 | |
| F07...F09 | Non utilisés | 00 | |
| F10 | Mode d'installation de la commande à distance00 = murale (paragraphe 17.2)01 = Non utilisée02 = sur la chaudière (paragraphe 17.1) | 00 | |
| F11...F12 | Non utilisés | 00 | |
| F13 | Puisance maxi en mode chauffage (0-100%) | 100 | |
| F14 | Puisance maxi en mode sanitaire (0-100%) | 100 | |
| F15 | Puisance mini en mode chauffage (0-100%) | 00 | |
| F16 | Programmation du point de consigne maxi (°C) de chauffage00 = 85°C - 01 = 45°C | 00 | |
| F17 | Temps de post-circulation de la pompe de chauffage(01-240 minutes) | 03 | |
| F18 | Temps d'attente en mode chauffageavant un nouvel allumage(01-10 minutes) - 00-10 seconds | 03 | |
| F19 | Informations producteur | 07 | |
| F20 | Informations producteur | 00 | |
| F21 | Fonction antilégionnelle00 = Désactivée - 01 = Validée | 00 | |
| F22 | Informations producteur | 00 | |
| F23 | Température maxi en mode sanitaire (ECS) | 65 | |
| F24 | Informations producteur | 35 | |
| F25 | Dispositif de sécurité en cas de manque d'eau | 01 | |
| F26...F29 | Informations producteur (paramètre de lecture seulement) | -- | |
| F30 | Informations producteur | 10 | |
| F31 | Informations producteur | 30 | |
| F32...F41 | Diagnostique (voir les instructions pour le SERVICE) | -- | |
| Dernier paramètre | Activation de la fonction d'étagonnage vanne gaz(voir les instructions pour le SERVICE) | 0 | |
Attention: ne pas modifier la valeur des paramètres "Informations producteur".
La chaudiere est conque pour répondre à toutes les conditions dictées par les normes Européennes de référence, et plus particulièrement, elle est dotée de :
- Pressostat air pour modèle à tirage force (modèle DUO 3.28 FF)
Ce dispositif (17 - figure 18) per met dallumer le bruleur uniquely lorange le circuit d'evacuation des fumees fonctionne parfaitement.
En presence d'une de ces anomalies :
terminal d'évacuation obstrué
- venturi obstrué
ventilateur bloqué
- la connexion entre le détecteur de pression et le pressostat air est interrompu;
la chaudière reste en attente et signale le code d'erreur 03E (voir paragraphe 9).
- Thermostat conduit pour tirage naturel (modèle DUO 3.24 VMC - 3.24 CF)
Ce dispositif (15 - figure 19), dont la sonde se trouve a gauche du conduit d'aspiration des fumées, interrompt l'alimentation en gaz au brûleur principal lorsque la cheminée est bouchée et/ou en cas d'absence de tirage.
Dans ces conditions, la chaudière se bloque et signale le code d'erreur 03E (voir paragraphe 9).
Pour rallumer immédiatement la chaudière, voir paragraphe 9.
Il est interdit de mettre ce dispositif de sécurité hors service
Thermostat de sécurité
Grace a la presence d'une sonde de mesure des temperatures de fumées, ce thermostat interrupt l'alimentation en gaz du brûleur si l'eau contene dans le circuit primaire a subi une surchauffe. Dans un tel cas, la chaudière est mise en sécurité et il ne sera possible de la rallumer qu'aupres avoir eliminé la cause de la panne.
Se référer au paragraph 9 pour rétablier les conditions de fonctionnement normal.
Il est interdit demettrece disposifedésecuritehors service
- Détector à ionisation de flamme
L'électrode de détention de flamme, installé à droite du brûleur, garantit la sécurité en cas d'absence de gaz ou d'inter-allumage incomplet du brûleur. Dans ces conditions, la chaudière met en sécurité.
Pour rétablit les conditions de fonctionnement normal, voir paragraphe 9.
Pressostat hydraulique
Ce dispositif permet dallumer le bruleur principal quinquement si la pression de I'installation est superieure a 0,5 bar.
Post-circulation pompe du circuit de chauffage
La post circulation de la pompe, obtuené électroniquement, a une durée de 3 minutes (F17 - paragraphe 20), et est actionnée, dans la fonction chauffage, après l'extinction du brûleur suite au déclenchement du thermostat d'ambiance.
Post-circulation pompe du circuit sanitaire
La post-circulation de la pompe, obtenue électroniquement, a une durée de 30 secondes et est actionnée, dans la fonction sanitaire, après l'extinction du brûleur suite au déclenchement de la sonde.
Dispositif anti-gel (systèmes de chauffage central et d'eau chaude sanitaire)
La régulation électronique de la chaudière intégre, dans le système de chauffage central, une fonction “anti-gel” qui déclenché le brûleur de manière à atteindre une température de 30^ dès que la température de l'écoulement thermique du circuit chute au-deçà de 5 °C.
Cette fonction est activée depuis que la chaudière est sous tension, que l'alimentation en gaz est assurée et que la pression de l'installation est réglée selon des besoins.
Absence de circulation d'eau sur le circuit primaire (pompe probabilitement bloquée)
En cas d'absence de circulation d'eau ou de circulation insuffisante dans le circuit primaire, la chaudière se met en sécurité et signale le code d'erreur 25E (voir paragraphe 9).
Antiblocage de la pompe
Si aucune chaleur n'est requise, la pompe demarre automatiquement et fonctionne pendant une minute au cours des 24 heures qui suivent.
Cette fonction est disponible si la chaudière est sous tension.
- Anti blocage vanne à trois voies
S'il n'y a pas demande de chaleur pendant 24 heures, la vanne a trois voies efectue une inversion complet.
Cette fonction est disponible si la chaudière est sous tension.
- Soupape de suture hydraulique (circuit de chauffage)
Ce dispositif régle sur 3 bar, est assvi au circuit de chauffage.
Il est conseilé de raccorder la soupape de suture à une évacuation dotée de siphon. Il est interdit de l'utiliser pour l'évacuation du circuit de chauffage.
- Fonction antilégionelle
La fonction antilégionelle N'EST PAS activée.
Pour l'activer, programmer le paramètre F21=01 (voir explications au paragraphe 20). Lorsque la fonction est lancée, le système électronique de la chaudière amène l'eau du gallon - une fois par semaine - à une température supérieure à 60^ (la fonction s'enclenché uniquement si l'eau n'a jamais dépasse 60^ les 7 jours précédents).
Remarque: si la sonde NTC du circuit sanitaire tombe en panne (rep. 5 - figure 18-19), la production d'eau chaude sanitaire est assurée. Dans ce cas, la température est contrôle par la sonde d'amnée.
22. VERIFICATION SECURITE VMC GAZ - POUR CHAUDIÈRE 2.24 VMC
Ventilation Mécanique Controlée (VMC)
Cette chaudière, Cat II_2E + 3+ est équipée d'un dispositif spécial, permettant le raccordement à une installation d'évacuation mécanique des produits de combustion. Son principe est le suivant:
- un thermostat est placé dans l'antirefouleur spécial VMC.
- lorsque le brûleur est allumé et que la ventilation fonctionne normalement, le thermostat est balayé par l'air ambient.
- si la ventilation devient defaillante (soit par une panne du ventilateur, une obstruction de la gaine ou de la bouche d'extraction, soit par toute autre cause), le débit d'air ambiant diminué, la température du mélange air-gaz brulés augmente aussitôt, le thermostat coupe le circuit électrique, entrainant le verrouillage de l'arrêté du gaz. Cela provoque la mise en sécurité de la chaudière.
L'appareil est désarmé et ne pourrait se remettre en marche que sur intervention manuelle.
Aprés vérification du circuit de ventilation (gaine, extractor, etc...) il sera possible de réarmer la chaudière, le thermostat refroidi,aura remis le circuit et la temperature d'extraction des produits de combustion sera normale.
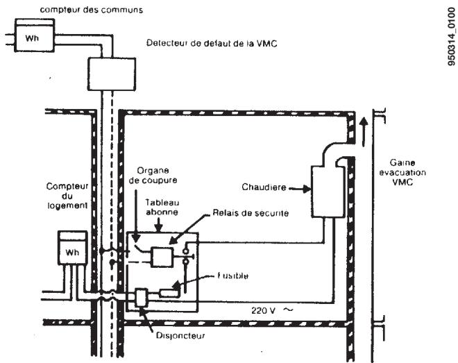
Dispositif de sécurité collective VMC
Cette chaudière peut être, lorsqu'il existe, raccordée au dispositif de sécurité collective VMC gaz (ce dispositif ne se subsitue enaucuncasaudispositifintegreàlachaudiere).
L'alimentation électrique (230 V 50 Hz) de la chaudière se fait par une ligne spécifique, commandee par un relais de sécurité, independante de la chaudière et située dans le local àchauffer. Le relais de sécurité est lui-même pilote par le dispositif de contrôle (pressostat, tachymetre,...) de la VMC collective.
En cas de panne de cette dernière, l'alimentation électrique de la chaudière sera interrompu entrainant l'interruption de l'arrivée du gaz au brûleur. L'appareil est en position d'arrêt et se remettra automatiquement en marche après l'élimination du défaut.

23. POSITIONNEMENT DE L'ÉLECTRODE D'ALLUMAGE ET DÉTECTION DE FLAMME


Figure 14
24. VERIFICATION DES PARAMÉTRES DE COMBUSTION
La chaudière est dotée de deux points de connexion spécifique conçus pour permettre aux techniciens de mesurer les performances de combustion une fois l'installation terminée, et de s'assurer que les produits de la combustion ne constituent aucun risque pour la santé.
Une prise est reliée au circuit d'évacuation des fumées et permet de détecter le rendement de combustion et si les produits de la combustion sont hygieniques.
L'autre est reliée au circuit d'aspiration de l'air comburant et permet de vérifier éventuelles le recyclage des produits de la combustion en cas de conduits coaxiaux.
La prise reliée au circuit des fumées permet de relever les paramètres suivants :
- température des produits de la combustion;
- concentration d'oxygène (O_2) ou dioxyde de carbonne (CO_2) ;
- concentration d'oxyde de carbone (CO).
Relever la température de l'air comburant dans la prise reliée au circuit d'aspiration de l'air, en introduisant la sonde de mesure sur 3 cm environ.
Pour les modèles de chaudières à tirage naturel, réaliser un orifice sur le conduit d'évacuation des fumées à une distance de la chaudière correspondant à 2 fois le diamètre interne du conduit.
Il est possible de relever les paramètres suivants à travers cet orifice :
- température des produits de la combustion;
- concentration d'oxygène (O_2) ou dioxyde de carbonate (CO_2) ;
- concentration d'oxyde de carbone (CO).
Mesurer la température de l'air comburant à proximé de l'accuee de l'air dans la chaudiere.
L'orifice, qui doit être réalisé par le responsable de l'installation à l'occasion de la première mise en marche, doit être fermé pour garantir l'échéité du conduit d'évacuation des produits de combustion durant le fonctionnement normal.
25. CARACTERISTIQUES DÉBIT/HAUTEUR MANOMETRIQUE
La pompe utilisée est du type à hauteur manometrique elevée pouvant également être utilisée sur n'importe quel type d'installation de chauffage mono ou bitube. Le purgeur d'air automatique incorpore dans le corps de la pompe permet de purger rapidement l'installation de chauffage.
Graphique 1

0702_0912
26. RACCORDEMENT DE LA SONDE EXTERIEURE
La chaudière est conçue pour être raccordée à une sonde extérieure fournie comme accessoire. Pour le raccordement, voir la figure ci-dessous et suivre les instructions fournies avec la sonde.

Figure 15
Lorsque la sonde externe est branchée, le dispositif de contrôle de la température de l'installation de chauffage régule le coefficient de pente Kt. Pour régler les courbes (0...90), appuyer sur les touches +/- .
REMARQUE: la valeur de la température de départ TM dépend du paramètre F16 (paragraphe 20). La température maxi calculable peut en effet correspondre à 85 ou à 45^

Courbes Kt

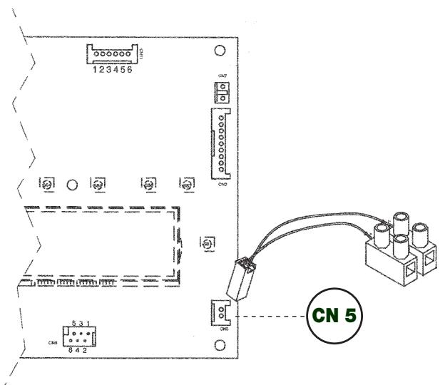
27. RACCORDEMENT DE LA COMMANDE À DISTANCE
La commande à distance n'est pas incluse dans la barrette de robinetterie de la chaudière car elle est fournie comme accessoire. Soulever le tableau de bord du circuit électronique et brancher le cable électronique (fourni avec la boite à bornes à deux pôles) dans le connecteur CN7 du circuit électronique de la chaudière. Brancher les terminaux de la commande à distance à la boîte à bornes à deux pôles (figure 16).

Le branchement électrique à la chaudière doit être réalisé en utilisant deux conducteurs d'une section minimum de 0,5 mm² et d'une longueur maximum de 50 m.
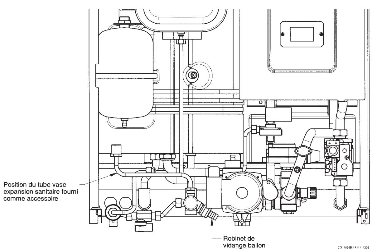
28. VASE EXPANSION SANITAIRE
La chaudière est prevue pour le raccordement d'un vase d'expansion sanitaire fourni comme accessoire. Lire la notice technique qui est fournie avec l'accessoire pour le raccordement.

Figure 17
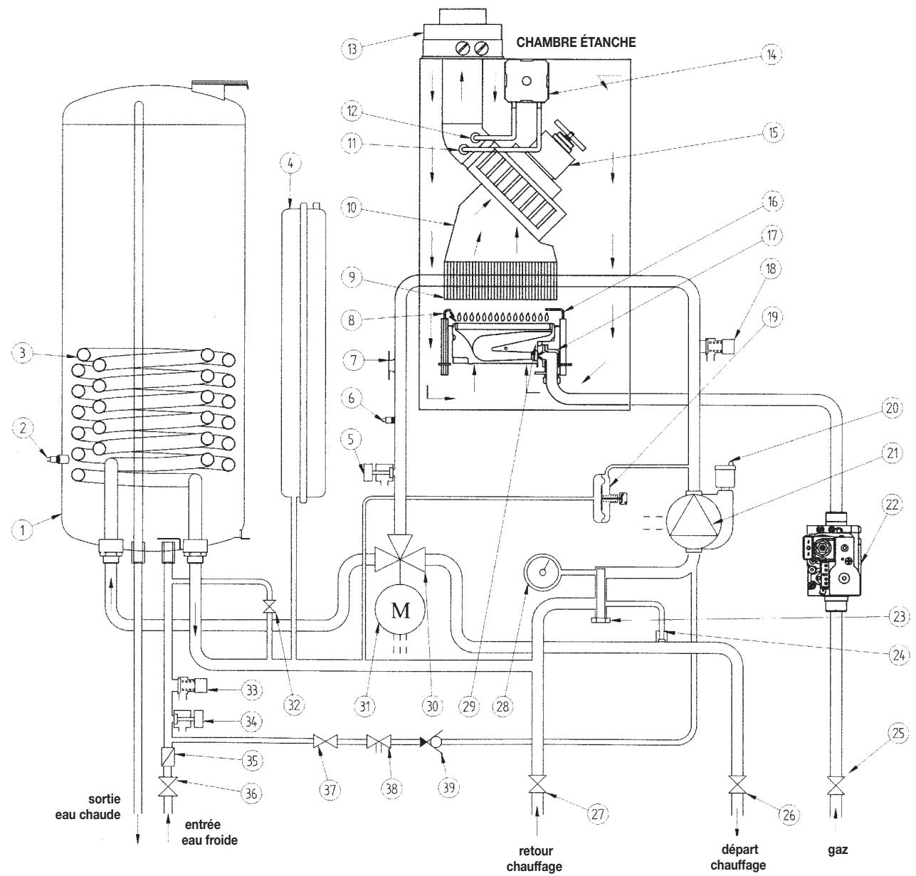
29. SCHEMA DE PRINCICE DES CIRCUITS
29.1 - DUO 3.28 FF

Figure 18
Legende:
1 balloon
2 sonde CTN balloon
3 échangeur sanitaire
4 vase expansion
5 robinet de vidange chaudiere
6 Sonde CTN chauffage
7 thermostat de sécurité
8 electrodes d'allumage
9 échangeur eau-fumées
10 boite a fumee
11 pris de pression negative
12 pris de pression positive
13 raccord concentrique
14 pressostat air
15 ventilateur
16 electrode de détction de flame
17 rampe gaz avec injecteurs
18 soupape de sécurité chauffage 3 bar
19 pressostat différentiel hydraulique
20 degazeur
21 pompe avec séparateur d'air
22 vanne gaz
23 filtré eau chauffage
24 by-pass automatique
25 robinet gaz
26 vanne départementchauffage
27 vanne retour chauffage
28 manometre
29 bruleur
30 vanne trois voies
31 moteur vanne à trois voies
32 robinet de remplissage chaudiere
33 soupape de sécurité balloon 7 bar
34 robinet de vidange ballon
35 limiteur de débit eau
36 robinet arrivée eau équipé de filtré
37 robinet de replissage chaudiere
38 disconnecteur
39 soupape de non-retour

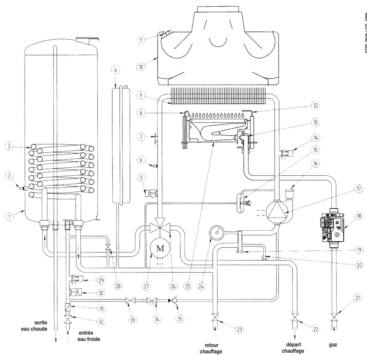
Figure 19
Legende :
1 balloon
2 Sonde CTN balloon
3 échangeur sanitaire
4 vase expansion
5 robinet de vidange chaudiere
6 Sonde CTN chauffage
7 thermostat de sécurité
8 electrodes d'allumage
9 échangeur eau-fumées
10 antirefouleur
11 thermostat fumées
12 electrode de détction de flame
13 rampe gaz avec injecteurs
14 soupape de sécurité chauffage 3 bar
15 pressostat différentiel hydraulique
16 degazeur
17 pompe avec séparateur d'air
18 vanne gaz
19 filtré eau chauffage
20 by-pass automatique
21 robinet gaz
22 vanne département chauffage
23 vanne retour chauffage
24 manometre
25 bruleur
26 vanne trois voies
27 moteur vanne à trois voies
28 robinet de remplissage chaudiere
29 soupape de sécurité balloon 7 bar
30 robinet de vidange ballon
31 limiteur de début eau
32 robinet arrivée eau
33 robinet de replissage chaudiere
34 disconnecteur
35 soupape de non-retour
30. SCHEMA DE CABLAGE DES CONNECTEURS
30.1 - DUO 3.28 FF

0711_0701 / CG_1935

0711_0702 / CG_1936
- CARACTERISTIQUES TECHNIQUES
| chaudière modele LUNA ST DUO | 3.24 VMC | 3.24 CF | 3.28 FF | |
| Catégorie | II2E+3+ | II2E+3+ | II2E+3+ | |
| Débit thermique nominale | kW | 25,8 | 25,8 | 30,1 |
| Débit thermique réduite | kW | 11,9 | 11,9 | 11,9 |
| Puisance utile nominale | kW | 23,3 | 23,3 | 28 |
| kcal/h | 20.000 | 20.000 | 24.080 | |
| Puisance utile réduite | kW | 10,4 | 10,4 | 10,4 |
| kcal/h | 8.900 | 8.900 | 8.944 | |
| Rendement conformément à la directive 92/42/CEE | — | ★★ | ★★★ | ★★★ |
| Pression maxi eau circuit thermique | bar | 3 | 3 | 3 |
| Capacité vase d'expansion | I | 7,5 | 7,5 | 7,5 |
| Pression du vase d'expansion | bar | 0,5 | 0,5 | 0,5 |
| Pression maxi eau du circuit sanitaire | bar | 7 | 7 | 7 |
| Pression mini dynamique eau du circuit sanitaire | bar | 0,15 | 0,15 | 0,15 |
| Production eau sanitaire avec ΔT=25 °C | l/min | 13,3 | 13,3 | 14,3 |
| Production eau sanitaire avec ΔT=35 °C | l/min | 9,5 | 9,5 | 10,2 |
| Débit spécifique selon EN 625 | l/min | 17,7 | 17,7 | 19 |
| Type | — | B11BS | B11BS | C12 - C32 - C42 - C52 - C82 - B22 |
| Diamètre conduit d'évacuation concentré | mm | — | — | 60 |
| Diamètre conduit d'aspiration concentré | mm | — | — | 100 |
| Diamètre conduit d'évacuation double | mm | — | — | 80 |
| Diamètre conduit d'aspiration double | mm | — | — | 80 |
| Diamètre conduit d'évacuation | mm | 125 | 125 | — |
| Débit massique maxi des fumées (G20) | kg/s | 0,021 | 0,021 | 0,020 |
| Débit massique mini des fumées (G20) | kg/s | 0,019 | 0,019 | 0,019 |
| Température fumées maxi | °C | 110 | 110 | 136 |
| Température fumées mini | °C | 82 | 82 | 100 |
| Classe NOx | — | 3 | 3 | 3 |
| Type de gaz | — | G20-G25 | G20-G25 | G20-G25 |
| G30-G31 | G30-G31 | G30-G31 | ||
| Pression d'alimentation gaz métahane (G20) | mbar | 20 | 20 | 20 |
| Pression d'alimentation gaz (G25) | mbar | 25 | 25 | 25 |
| Pression d'alimentation gaz butane (G30) | mbar | 28 | 28 | 28 |
| Pression d'alimentation gaz propane (G31) | mbar | 37 | 37 | 37 |
| Tension d'alimentation électrique | V | 230 | 230 | 230 |
| Fréquence d'alimentation électrique | Hz | 50 | 50 | 50 |
| Puisance électrique nominale | W | 80 | 80 | 190 |
| Poids net | kg | 60 | 60 | 70 |
| Dimensions | hauteur | 950 | 950 | 950 |
| largeur | 600 | 600 | 600 | |
| profondeur | 466 | 466 | 466 | |
| Dégré de protection contre l'humidité et la pénétration de l'eau selon EN 60529 | — | IP X5D | IP X5D | IP X5D |
En raison du développement continu des produits, BAXI France se reserve la faculté de modifier les caractéristiques indiquées dans cette documentation à tout moment et sans préavis. Document non actuel.
Notice Facile