DB2 - Équipement audio professionnel TC ELECTRONIC - Notice d'utilisation et mode d'emploi gratuit
Retrouvez gratuitement la notice de l'appareil DB2 TC ELECTRONIC au format PDF.
| Caractéristiques techniques | DB2 est un boîtier de direct avec préampli intégré, conçu pour les instruments de musique. |
|---|---|
| Type de connexion | Entrée XLR, sortie XLR, et sortie jack 1/4". |
| Alimentation | Fonctionne avec une alimentation fantôme de 48V ou une alimentation externe. |
| Utilisation | Idéal pour les performances live, l'enregistrement en studio et les répétitions. |
| Maintenance | Vérifier régulièrement les connexions et nettoyer les contacts pour assurer un bon fonctionnement. |
| Sécurité | Utiliser dans un environnement sec et éviter les chocs pour prévenir les dommages. |
| Informations générales | Compatible avec la plupart des systèmes audio et facile à transporter. |
FOIRE AUX QUESTIONS - DB2 TC ELECTRONIC
Questions des utilisateurs sur DB2 TC ELECTRONIC
0 question sur cet appareil. Repondez a celles que vous connaissez ou posez la votre.
Poser une nouvelle question sur cet appareil
Téléchargez la notice de votre Équipement audio professionnel au format PDF gratuitement ! Retrouvez votre notice DB2 - TC ELECTRONIC et reprennez votre appareil électronique en main. Sur cette page sont publiés tous les documents nécessaires à l'utilisation de votre appareil DB2 de la marque TC ELECTRONIC.
MODE D'EMPLOI DB2 TC ELECTRONIC
Le symbole de l'éclair dans un triangle équilatéral doit alerter l'utilisateur sur la présence à l'intérieur de l'appareil de tensions électriques non isolées
pouvant constituer un risque d'électrocution.

Le point d'exclamation place à l'intérieur d'un triangle équilatéral sert à alerter l'utiliser sur la présence de nombreuses instructions
d'utilisation et de maintenance (assistance technique) dans le manuel foumi avec l'apparell.
Lisez ces instructions
2 Conservez ces instructions
3 Respectez les mises en garde.
4 Suivez les instructions.
5 Ne pas utiliser pres d'une source liquide.
6 Netloyer uniqueness avec un tissu sec.
7 Ne pas bloquer les ouies de ventilation. Installer selon les instructions du fabriquet.
8 Ne pas installer pres d'une source de chaleur comme un radiateur, etc. (ce qui comprend des amplifieurs de puissance).
9 Ne pas modifier la fiche secteur (terre ou reperage de la fiche par une lame plus large, comme au Canada, par exemple). Si le cordon secteur fourni ne correspond pas à vos prises murales, consultez un électricien pour les faire replacier.
10 Protégéz le cordon secteur contre toute dégradation physique.
11 Utilise uniquement les fixailons/cessoires spéciflés par le fabriquant.
12 Utilize unquipped le chariot, pied, tripeode, ou la table specifies par le fabriquant ou vendu avec l'appareil. Lorsque vous utilisez un chariot, soyez prudent lorsquyoue déplacez l'appareil sur le chariot pour éviter toute chute et toute blessure.
13 Déconnectez l'appareil du secteur lors des orages ou si vous ne l'utilise pas pendant longtemps.
14 Confiez toutes les réparations à un personnel qualifié. Faies contrôler l'appa-irel lorsqu'il a été endommage, lorsque le cordon secteur a été endomagé, en presence d'une infiltration liquide ou d'un objet dans le bottier, si l'appareil a été exposé à la pluie ou à l'humidité, s'il ne fonctionne pas normalement ou s'il est tombé.
Attention!
- Pour réduire les risques d'électrocution ou d'incendie, ne pas exposer ce équipement
aux projections liquides. Ne poser aucun vase, verre, etc. sur I'appareil.
Cet apparell doit etre relié à la terre.
- Utilisze une fiche sectarian à trois plots comme celui fourni avec le produit.
- La type de cordon secteur et la fiche secteur varient avec la tension secteur utilisée.
- Vérifiez la tension sécheur de votre région et utilisez la fiche correspondante
Voltage Prise secteur suivant
| standard |
| 110 to 125 V UL817 and CSA C22.2 no42. |
| 220 to 230 V CEE 7 page VII, SR section 107-z-D1/IEC 83 page C4. |
| 240 V BS 1363 of 1984. |
| Specifications pour fiches de 13A avec:fusible et prises secteur commutées ou non. |
- Cet appareil doit être installé pres d'une prise murale et sa déconnexion doit être facile et accessible.
- Pour complètement déconnecter l'appareil du secteur, déconnectez la fiche du secteur.
- Contrôle de temps en temps le bon état de la fiche sector.
- Ne pas installer dans un espace confiné.
- Ne pas ouvrir le bottier - risque d'électrocution.
Attention :
Les modifications apporietes à cet apparéil et non approvées dans ce manuel annulant vos droits à utiliser cet apparéil.
Réparations
- Côt apparéil ne contient aucune pièce remplaçable par l'utilisateur.
- Les réparations doivent être confiées à un personnel qualifié personnel.
CONSIGNES DE SECURITÉ IMPORTANTES
TABLE DES MATIERES
EMC/EMI
Cet apparéil a été testé et répond aux régulations sur les équipements numériques de Classe B, alinéa 15 des normes fédérées americaines.
Ces régulations fournissent une protection raisonnable contre les interférences en installations résidentielles. Cet apparéil génére, utilise et peut générer des fréquences radio. Si l'est pas installé selon les instructions fournies, ces fréquences peuvent causeer des interférences aux communications radio. Il n'y a cependant aucune garantie contre des interférences. Si cet apparéil cause des interférences, aux réceptions radio ou télévision, qui peut être déterminé en plaçant l' apparéil sous et hors tension, l'utilitaire doit essayer de corriger le problème en suivant les conseils ci-dessous:
-
Réorientez ou déplacez l'antenne de réception.
-
Éloignez l'appareil du récepteur.
- Connectez l'appareil sur une ligne sectoré différente de
celle utilisée par le récepteur. Consultez-vous revendeur ou un technicien radio/TV.
Utilisateurs aux Canada :
Cet appeareil numeroque de classe B est conforme à la norme NMB-003 du Canada.
Certificat de Conformité
TC Electronic A/S, Sindalsvej 34, 8240 Risskov, Denmark, declare sous sa propre responsabilité que le produit :
covert par ce certificat et possedant le label CE est conforme aux normes suvantles :
EN 60065 Conformite de sécurité pour (IEC 60065) les équipements sectoriels electronics grand public
EN 55103-1 Norme sur les équipements audio, video, audio-visuels et d'éclairage professionnelles. Partie 1: Émissions.
EN 55103-2 Norme sur les équipements audio,video,audio-visuels et d'éclairage professionnels. Partie 2:Immunité.
Et répond aux directives suivantes: 73/23/EEC, 89/336/EEC
Réalised à Risskov, Mai 2009
Anders Fauerskov
PDG
INTRODUCTION
Consignes de sécurité et certificat de conformite a-b
Table des matieres 3
Introduction 5
Guide de démarriage rapèque 7
Panneau avant 6
Panneau amire 10
Diagrammo do flux do signal 11
Configurations types 12
Installation du TC Icon Editor 13
OPERATION de BASE
Le TC Icon PC Editor
Introduction et operation de base du TC Icon Editor
Renommer les Presets 15
Structure des Presets et gestion
Configuration Panneau avant
Configuration du bypass 22 Seuil LED jaune 22
Page System Net
EcransICON 23
Page Engine I/O
Input & Clock .24
Levels 24
ALGORITHM
Page Main Page 25
PageLoudness 27
Page EQ 29
Page 5-Band 32
Limitour 34
ANNEXE
Menu Reset & Mise à jour Logiciel .36
Chargement de Banques de Preset .36
Résolution d'erreurs 36
Spécifications Techniques 37
Preset du DB2 38
Self-test 40
Présentation du DB2
La constance des niveaux de loudness et la synchronisation de l'audio à l'image sont les deux plus importants défiés à résoudre correctement dans la diffusion moderne. Ce sont aussi les deux raisons pour lesquelles la gamme de processeurs Haute Déffinition DB de TC Electronic est devenue un standard chez un grand nombre de diffuseurs de par le monde.
DB2 propose, dans une seule unité de rack, tous les outils nécessaires à une diffusion sans soucis, et s'ajoute à une famille de processeurs permettant de couvir chaque application - de la station régionale aux centrales de reseaux, du podcast à la TVHD, de l'AC3 au linéaire, et du mono au 5.1.
DB2 est le nouveau petit frére des DB4 et DB8. C'est lechioir parfait pour des opérations en dual mono ou en stérisé, au format MPEG, AAC, AC3 ou transmission audio linéaire. Les performances sont similaires à celles des grands frères, et ses preset sont compatibles sur toute la gamme. Comme le reste de la famille DB, le DB2 offre une correction du loudness haute qualité, sans dépendre des meta-datas, et est aussi compatible avec les derniers standards audio ITU et EBU.
TVN pas à pas
Avec le lancement du DB2, TC Electronic introduit également un nouvel engagement vis à vis de chaque acheteur de processeur DB. Dans les deux années suivant l'achat initial, les utilisateurs peuvent évoluer du DB2 vers le DB4 ou le DB8, et du DB4 vers le DB8, pour seulement la différence de prix, plus un coût de gestion moderate.
Car admettons! Personnel ne sait si I'auditeur préférent la stéreo, la stéreo multiple, le multicanaux, ou autre chose - Aussi nous assurons que vous pouvèze être aussi flexible et automatisés que possible à un coût d'entrée minimum, et cela, tout en ayant la préciseption opton éveloplier.
Le Flux Transparent
TC Electronic est le premier fouisseur mondial d'équipeement de correction de loudness automatique. Nous avons développé un concept de contrôle de loudness haute qu'elle travaillé indépendamment des metadonnées, mais reste quand même compatible avec celles ci, comme par exemple, avec l'encodage AC3. Les processeurs DB non seulement automatisé le contrôle du loudness - Ils prennt en charge une partie du travail généra par un comportement imprévisible de l'encodage.
Appliquées en ingest et/ou en transmission, les proceseurs DB font partie d'un flux transparent, basés sur les standards EBU et ITU, couvrant les besoines de production ou de transmission, pour diffuser vers les foyer. La production peut utiliser des systèmes de mesure de n'importée qu'elle marque, qui soient conformés à ces standards, comme le TC Electronic LM5D Radar Meter, et obtenir des résultats prévisibles sur diverses plateformes de diffusion. Journal télévisé, series, publi-licités, films, musique : tous les genres sont couverts.
INTRODUCTION
Les outils
Le DB-2 offre aux diffuseurs une large variété d'options de connexions pour faciliter l'intégration dans les systèmes de diffusion les plus courants. Le DB-2 peut aussi être contrôle à distance grâce au calculi primé ICON, permettant un contrôle direct des paramétres et un changement de preset depuis n'importe quel emplacement.
Basé sur une topologie extrémentale puissant et à faible latence, le DB-2 offre une panoplle d'ouls à résolution 48 bit pouvant être utilisés simultanément:
- Correction de Loudness suivant ITU-R BS.1770
* Optimisation des niveaux sur 5 bandes - Ajustement de délambda de ligne
*Liminear adaptif - Compensation Emphasis
- Filtrage et Egalisation
*Ajustement de la largeur Stereo
Les Connexions
Les entrées/sorties Audio incluent un connecteur BNC avec AES-3 24 bit et des connecteurs XLR analogiques symétriques avec étalonnage du gain analogue. Les entrées analogiques et numériques offrent un bypass hardware.
Un contrôle à distance peut être établi via RS232, USB et/ou GPI, et un signal SNMP est disponible via l'application ICON.

A propos de ce manuel
La dernière version du manuel peut toujours être chargée depuis www.tcelectronic.com. Si des questions ne trouvent pas de/response dans ce manuel, vous pouvez tenter d'utiliser le site interactif de Support de TC. Ce site est également accessible via www.tcelectronic.com.

GUIDE DE DEMARRAGE RAPIDE
Guide rapide
Configuration requise
Un processeur de constante de Loudness DB-2 et un PC avec processeur Intel Pentium (ou supérieur). Windows 95,98,NT,2000, ME ou XP instalé.
Installation du logiciel TC Icon Editor
Insérez le CD, ouvrelez le, lancez Sutup.exe et suivues les instructions indiquées sur l'écran.
Connexion du DB2
- Branchez le port RS232 du DB2 à un port COM de votre PC. Si le PC comprend plusieurs port COM, notez lequel vous utilisez. (l'adaptateur RS232-USB foumi peut être utilisé pour connecter le DB2 à un port USB de votre PC, mais notez que si le RS232 peut transporter un signal sur des longueurs de cable jusqu'à 200m. les cables USB ne peuvent exceeder 10 m)
- La programmation du DB2 ne nécessite pas obligatoirement d'avoir de l'audio connecté. Cependant si des connexions audio sont nécessaires, faltes les suivant les illustrations de branchement de ce manuel.
Mise en route du TC Icon Editor
- Allumez the DB2 and démarrez le calculic TL icon sur chaque ordinateur.
- Aliez sur Setup/Devices/Port pour sélectionnier le port COM (1 à 4) du PC auquel le DB2 est connecté (par défaut, l'Editeur regarde les ports 1 à 4)
- Aliez à la page Setup/ Devices/ Select... Cliquez sur DETE et assigné le DB2 à l'une des 8 emplacements de la partie droite de l'écran.
- Clique le bouton ICON dans le coin supérieur gauche pour afficher les pages de contrôle de paramétres du DB2. Library Page: gestion des preset System Page: gestion de l'horge, de l'ajustement des niveaux, des fonctions Lock d'au seuil variable de la LED jaune. Engine: Tous les paramétres d'algorithmès.
Clonage de DB2 avec une carte PCMCIA
C'est la fonction utilisée pour cloner de multiples DB2
- Insérez une carte PCMCIA non protégée dans le slot du DB2 (le switch de protection se situe sur le bord de la carte)
Allez à la page System/Card - Décidéz si vous pouvè excûre le System Presel qui contiennent les réglages d'horloge, de niveaux analogiques, de Dither, de Status Bit et de GPI. Pour excûtre le System Presel, activerze le bouton "Exclude System Preset". Puis clíquez sur CREATE CLONE CARD"
- Retirez la carte et allez sur le DB2 cible.
- Insérez la carte et allumez le DB2 avec la touche POWER, tout en maintainant enforcée la touche LOCK.
- Presseze la touche LOCK de nouveau. Dans ce mode, la touche LOCK a la fonction de "CONFIRMATION". Au contraire, pour annuler l'opération (si déséré), appuyez sur BYPASS.
- Le DB2 cible est maintainant charge avec les Informations presentses sur la carte.
PANNEAU AVANT PANNEAU AVANT


POWER On/Off
Allume et eint le DB2. Pour déconneter completement du secteur, utilisez le switch POWER du panneau arrriere. Slot PCMCA
Pour mises a jour de logiciel et sauvegarde de preset
LED ERROR
Indique divers etats d'érreurs, par ex. surcharge de signal, perte d'entrée numérique ou de synchro.
48/44.1/32 kHz LEDs
Indique le taux d'échantillonage de sortie. Notez que le taux d'échantillon en entree peut ettre different lorsque le convertisseur d'échantillon du DBZ est engagee.A une led clignotanle indique une erreure de synchro, par ex. qu'un signal a l'entree numerique n'est pas disponible.
Indique le type d'entrée選tionné. Au cas où l'entrée numérique est perdue, la LED Analog IN clignote pour indiquer que l'unité a passée sur l'entrée analogue dans une optique de redondance.
DUAL MONO LED
Indique que le DB2 fonctionne en mode dualo Mono.
LED EDITED
Indique que le preset presen- tement utilise a ete edited mais pas sauvegarde.
Bargraphe GAIN
Indique la correction de gain du loudness conformément à ITU-R BS.1770
Bargraphe OPTIMIZE
Indique la réduction de gain du processeur 5 bandes. Lorsque Utility est activé, cette section sert à l'afflage alpha numérique.
Bargraphe LIMIT
Indique la réduction de gain du limiteur de créte (true-peak) en sortie.
- Le bargraphe Input indique le niveau du signal en entree après le contrôle In Gain (regie via I Interface TC Icon).
Le Bargraphe Output indique le niveau present dans la sortie.
- valeur seuil pour change -ment de couleur du bar-graphé :
Pour les barraphes d'Entrées / Sorties: En dessous de -20 dB, les LEDs sont vertes. De -20 dB à 0 dB la couleur peut être verte ou jaune.
La valeur pour le changement de couleur se regle via le TC Icon Editor sur la page System.

Touches UTILITY & OK
Les touches UTILITY et OK sont utilisées pour vérifier les versions de logiciel et acceder aux menus de chargement et de réinitialisation - Voir l'annexe pour les détails.

Ces touches ne perturbant pas le fonctionnement, et peuvent être utilisées lorsque l'unité est en direct
PANNEAU ARRIERE DIAGRAMME DE FLUX DE SIGNAL

RS232: Pour connexion au port RS232 d'un PC, utilisez un cable standard Sub D 9 broches. (Foumi). Pour connexion au port USB d'un PC, utilisez le connecteur USB/RS232 foumi. (nolez que la longueur max recommandee pour un cable USB est de 10 m alors que la partie RS232 peutetre beaucoup plus longue).
GPI In: Utilisez un cable standard jack 1/4" stereo (non foumi)
SYNC: Utilisz un cable standard Coaxial blinde 75 Ohm avec connecteurs BNC (non fouri)

XLR vers XLR

XLR vers Jack Stereo

Branchement et Configuration du DB2

En utilisation - Connexion PC/TC Icon Editor non nécessaire
- Connectez votre source audio au DB2. Les options sont analogiques symétriques, Numérique AES-3id ou S/PIDF.
- Connectez les sorties au media suivant.
- Chargez un preset via le TC Icon Editor.

Configuration Standard
- Connectez un port série RS232 libre de l'ordinaire au connecteur RS232 du DB2, utilisez l'adaptateur RS232/USB fourni si vous connectez un port USB.
(Note: longueur max de cable USB 10 m) - Demarquez le TC l'Icon Editor et selectionnez le port COM approprié (lisez la méthode d'installation de TC Icon).
Effectuez les connexions audio si elles sont nécessaires à la programmation.
Clonage of DB2 à l'aide d'une carte PCMCIA
Lorsque un DB2 est reglé pour les applications désirées, d'autres DB2 sur site peuvent être clones à l'āide d'une carte PCMCIA standard. Autrement dit, il n'est PASforcément nécessaire de connecter chaque DB2 à un ordinateur pour le régler.
bouton POWER de façade tout en maintainant enforcé la touche OK. Appuyez sur la touche jusqu'à ce que l'afficheur indique "C"(Clone).
- Pressez la touche OK. Tous les réglages (Avec ou sans "System Preset" suivant voirechoix précédent) sont alors copés sur le DB2 cible.
Les cartes PCMCIA peuvent être achetées chez tout revendeur TC Electronic.
Système requis pour le Logicel TC Icon Editor
- Un PC avec processeur Pentium ou compatible et l'un des systèmes opératifs suivants: Windows 95, Windows 98, Windows NT, Windows 2000, Windows ME, Windows XP et Windows Vista.
Le CD-ROM
Le CD-ROMu TC Icon editor livre contien: Un dossier appele "TC Icon Editor-Update version".Utilisez le contente de ce dossier si I'insalleur MS a déjà ete instalte sur voire ordinateur.
- Un dossier "TC Icon Software Editor + MS Installer". Utilise le contente de ce dossier si l'Installer MS n'a pas été installeé sur toute ordreur - Voir ci-dessus.
- Le Manuel du DB2 au format PDF.
Installation
Le TC Icon Software Editor
Votre ordinateur contient probabilité l'in
stalleur MS, et vous nedezevze lancez que le
fichier intitule: TC Icon x.xx.msi.
Ce fichier est situé sur le CD dans le dossier
intitule:
"TC Icon Software Editor - Update Version"
- Sortez de tous les programmes en cours sur toute ordinaire et ouvrez le content du CD dans Windows Explorer.
Ouvrez le dossier intitule TC Icon Software Editor".
- Copiez le filchier intiluite "TC Icon x.xx.msi" sur cette disque dur.
- Double-cliquez I'icone et suivez les instructions.
Un raccourtc "TC Icon" appealtra sur le bureau et dans le Menu Demarrer.
Problèmes?
Si pendant le processus décrit précédemment
vous découvert que l'instituteur MS n'est PAS
déjà installé sur toute ordinateur, vous nevez
lancer le fichier d'installation incluant l'instituteur
MS: TC Icon x.xx.zip. Ce fichier se situe dans
le dossier inititulé:
TC Icon Software Editor + Microsoft Installer.
Ce filchier comprend l'installer Microsoft Installer Service et le TC Icon Software Editor. Sortez de tous les programmes en cours sur toute ordinaire et ouvre le CD dans Windows Explorer.
- Ouvrez le dossier "TC Icon Editor+ MS installer" et double-cliquez sur TC Icon x.xx.zip.
- Sélectionné un emplacement pour décomposer les fichiers.
- "Windows/Temp" est proposé par défaut. Cliqueur sur FINISH.
- Redemarrez Your ordinaire lorsqu'le instruction est affichée.
- Àprous le redemaggre, l'installation de TC Icon Software Editor s'effectuera.
Suivez les Instructions.
Un raccouche "TC Icon" apparaitra dans le menu Start et sur le bureau.
* MS Installer est un programme d'installation de Microsoft requis pour faire tourner une mise à Your commune.msi. Le programme est instilé sur la plupant des ordinateurs avec Windows 98, SE et au-dessus.

Le DB2 nécessite la version 4.01 ou plus haute de Icon Software pour un fonctionnement correct.
LE TC ICON EDITOR
LE TC ICON EDITOR
Introduction
Le software TC Icon est un é主编er générique qui contrôle les produits suivants: System 6000, DB-8, DB-4, P2. Reverb 4000 et DB-2. Dans cette section nous ne traitieren que de sujets concernants l'utilisation du DB2.
le DB2 est connecté à votre ordinateur via un port série COM (RS232) ou via l'adaplateur RS232/USB foumi.

Notez que le RS232 peut être utilisé avec de long cables (jusqu'à 200 m) alors qu'elle ne peut excéder 10m lorsque l'adaptateur RS232/USB est utilisée.
La navigation dans l'éditeur est facile une fois que les concepts de base expliqués dans la section suivante sont assimilés.
Principes de Base:
- Cliquez les langlets supérieurs pour effectuer une sélection primaire.
- Clique les ontlets lateraux ou les éléments pour effectuer des selections secondaires.
Sur la page SetupUI selektionne soit "Edomen et botan" ou "Edomen de la
Cliquez sur un paramètre pour l'assigner immédiatement au jour 6 - Ajustez les valeurs avec les fadors 1 à 6 (voir aussi explication de LINK page suivante).
Déballé et prét
Connectez le DB2 suivant l'illustration de la page 10.
- Installé le logiciel en suivant les explications décrites à la page précédente de ce manuel.
- Allumez le DB2 et démarrez le TC Icon sur votre ordinateur.
- Aliez à la page Select/Port pour selectionner le port COM (1 à 4) auquel vous avez connecté le DB2.

- Sélectionne le bon port. (nolez que lorsque vous ouvrez la page Setup Port pour la première fois, tous les Ports COM - 1 à 4 - sont scélectionnées).
UNAe lae aae aee aae eae aeae aae aae aeae aeae aeae aeae aeae aeae aeae aeae aeae aeae aeae aeae aeae aeae aeae aeae aeae aeae aeae aeae aeae aeae aeae aeae aeae aeae aeae aeae aeae aeae aeae aeae aeae aeae aeae aeae aeae aeae aeae aeae aeae aeae aeae aeae aeae aeae aeae aeae aeae aeae aaee
devrez fermer cette application ou connecter le DB2 à un autre port COM. Consultez également la section "Résolution d'erreurs" de ce manuel.
- Allez à la page TC Icon Setup/Devices

- Cliquez le bouton Detect. Le TC Icon Editor scannera le systeme et trouvera les DB2 connexés.
Lorsque le DB2 connecte est detecté, assignez l'unité à un des huit boutons rac-courcés de la partie droite de l'écran, en cliaquant sur l'un des huit boutons (voir cl-dessus). N'importe que tout bouton fonctionner. Lorsque plusieurs unités sont connectées, cette page sort d'organisateur prétable pour le système complet. - Aliez à la page Select (onglet supérieur), et vous verrez un écran similaire à l'illustration ci-dessous. Le nombre d'unités connectées et leur emplacements peut varier suivant cette configuration spécifique.

- Cliquez sur le grand boulon DB2.
- TC I con recuperé alors les données du DB2.
- Lorsque c'est pré vous verrez l'écran de commande principal.
Opération de Base
Le bouton Icon Link dans le coin supérieur gauche vous permet de naviguer entre deux Pages/modes.
Via les pages Select & Setup vous pouvez acceder à des réglages globaux et faire des besoin telés que:
- Sélectionner laquelles des unités connectées vous pouvez contrôler.
- Activer des unités pour mises en réseaux.
- Effectuer des réglages du TC Icon (Comme l'apparce de l'affichage ou des faders).
Sur la page Select montré sur la Fig.1,toutes les unités connectées apparaflont.Cliquez sur Iune de ces unités de cette page.
Page Auto
Cette page n'est pas requise pour le fonctionnement du DB2.

Fig 2 - Pages de Commandes
Cliquez sur le bouton Icon Link dans le coin supérieur gauche pour selectionner ces pages. Ces pages ne concern que I'unité selection
nee.
Pages Library genernt les opérations telles que chargement, sauvegarde et effacement de presets.
Pages System genernt les réglages globaux d'horloge numérique, d'entree/sortie et de réseaux.
Pages Engine Vous permette n de contrcler tous les parametes des algorithmes de traitement.
Renommer des Presets
Tous les presettes utilisateurs peuvent etre facilement renommés.
Cliquez sur le boulon CURRENT ENGINE NAME de la page Store. Un clavier alphanumeric sera affiche.


Notez que si vous entrez un nom et pressez ENTER, le nouveau nom ne sera pas sauvegardé de manière permanente. Pour le sauvégarder vous devez clicker sur le bouton STORE de la page Sore.
Link
Le bouton LINK permet d'assigner tout paramètre d'algorithmé à un des six faders. Ainsi vous ne vous limitez pas à opérer sur les paramétres visibles sur la page affichée. Vous pouverez par exemple assigner GAIN de la page Main au Fader 1, Loudness Level Trim de la page Loudness au Fader 2, etc...
Pour assigner un paramètre:
- Cliquez le bouton LINK.
- Sélectionnez le Fader à assigner en clujant sur le champ situation juste au dessus du fader
- Clique sur le paramètre que vous pouze assigner au fader sélectionné.
STRUCTURE PRESET - RECALL/STORE/DELETE
Sur ces pages, vous gérèz toutes les opérations conmemant les Presets.
Rappel d'un preset:
- Sélectionné simplément le preset désire en cliquant sur son nom dans la liste.
- Cliquez sur le bouton RECALL.

Bouton Recall Liste de
Engine Presets
Les presetes Engine contiennent tous les parametres et réglages de la page Engine.

Presets Utilisateurs (Users)
Les banques utilisateurs U1 à U8 peuvent continer jusqu'à huit presetches lacchunes.
Presets d'usine (factory)
DB2 est livre avec une collection de preset
d'usines à vocation générale, organises dans les banques F1 à F8.
Store-Delete
Comment sauvegardur preset:
- Sélectionner la page Store en cliquant l'onglet STORE.
- Selectionnez un emplacement preset.
- Clique STORE.
System Presets:
Vou dispose de trois mémoire utilisateur pour System Preset alsi qu'un preset d'usine. Au-cuns d'entre euxn'est affecté par les opérationsRecall.La mémoire SYSTEM USER n.1 est toutjours rappelée à l'allumage. Les System preses incluent; les réglages Analog Trim, Meters, Dither, Remote et Bypass. Les paramétres System sont déciés plus loin dans ce manuel.


Comment effacer un preset:
-
Sélectionne la page Delete en cliquant l'onglet DELETE
-
Sélectionnez le preset à effacer.
- Cliquez sur DELETE.

Lorsque des Presels sont sauvegardes ou effacés,les paramétres de la page IN/OUT et ENGINE sont tousjous affectés.
Les paramétres SYSTEM, d'autre part, ne sont pas affectés par une commande autre que les commandes spécifiques System Store ou System Delete.
Gestion des Bank
Via la Page Library/Bank, vous pouvez:
- Faire un Backup ou recharger la bank System User.
- Faire un Backup et recharger n'importe queille User Bank (U1 à U8) sur n'importéquelémentobreine (U1 à U8) ou sur voitrésèqueur.

From Bank
Sur cette page, vous selectionnez qu'elle bank du DB2 vous voulez copier. From File
SIyou avez déjà sauegardede banks sur voire ordinateur,c'est la ou les fichiers appaiaitront.
To Bank
Selectionne la bank de DB2 sur laquelle vous pouze copier la bank de l'ordinaire selectionnee.
To File
Sélectionnez "To Filo" si vous désírez faire un backup sur votre disque dur d'une bank sélectionné.

Le TC Icon sauvégarde les fichiers dans un emplacement spécifique. Cét emplacement varie en fonction des systèmes opératifs.
Par exemple Windows 2000 sauvegarde les fichiers dans Application Data\TC Electronic\TC IconDB2 Presetsxxxxxx.
No déplace pas les fichiers de cet emplacement, le TC Icon ne serait alors asps capable d'afficher les presetes de la page "From File"
CLONAGE DE DB2'S
SYSTEM-PAGE I/O
.Clonage de DB2s

Clonage de DB2 avec carte PCMCIA
Lorsque qu'un DB2 a eté régile pour les applications désirées, les autres DB2 du site peuvent être facilement clones à l'aide d'une carte PCMCIA standard. Autrement dit il n'est pas nécessaire de connecter chaque DB2 à ordinateur pour les régier.
- Insérez une carte PCMCIA* non protégée dans le lecteur de carte du DB2 source.
- Aliez sur la page System/Card.
- Décide si vous pouze exc literature le SYSTEM Presquet qui contient les réglages globaux d'horloge, de niveaux de gain analogue, de Dither, de Status Bit et de GPI. Pour excule ce System Preset, activate le boulon "Exclude System Preset", PuisCLS quisez sur "CREATE CLONE CARD.

Toutes les données préalablement sauvégardée sur la carte seront détruées au formatage de la carte! Si la carte est protégée, aucune donnée ne peut être écrite sur la carte. Le switch protect/unprotect se situe sur le bord de la carte.
- Retrezla la carte et allez au DB2 cible.
- EteigneLe DB2 cible.
- Insérez la carte et allumez le DB2 avec le boulon POWER de façade tout en maintainant enforcée la touche OK. Appuyez sur la touche jusqu'à ce que l'affichre indique "C" (Clone).
- Prassez la touche OK. Tous les réglages (Avec ou sans 'System Preset' suivant voies)
- choix précédent sont alors copés sur le DB2 cible.
Bypass et Redondance
DB2 comprend un bypass matériel sur les entres sorties analogiques et numériques AES-3.
Lorsquelles sont selectionnées,les entrées numériques sont constamment contrôclées pour vérifier l'intégrité du signal. Si l'entrée numérique estperdue,la commutation automatique de redondance d'entretie est activée.Dans ce cas, la DB2 passesa en horloge interne a 48 kHz et sur les entrées analogiques.
L'alarme de redondance est indiqued par les LEDs 48 Khz et Analog IN clignotante, ainsi que la allumage de la LED ERROR. Dés que l'entrée numérique est reliable, la DB2 returne en mode d'opération normal et annule l'alarme.

Les paramètres de la page System peuvent être sauvogardés et charges vias les preset System et ne sont pas affectés par les opérations de chargement de preset normales
Clock Preferences
Analog
Régie la fréquence de l'horloge à utiliser lors que les entrenées analogiques sont en fonction.
Digital
Regle la fréquence de l'horlogie à utiliser lorsque les entrentes numériques AES ou Si/PDIF sont en fonctions.
Digital w. SRC
Règla la fréquence de l'horloga à utiliser lorsque Digital SRC est sélectionné sur la page I/O.
Analog Trim
Plage: +1.00 à -1.00 dB en pas de 0.05 dB
Ajustement de niveau fin pour les entres analogiques.
Plage: +1.00 à -1.00 dB en pas de 0.05 dB
Ajustement de niveau fin pour les sorties analogiques.
Digital Output
Dither
Plage: 8, 12, 14, 16, 18, 20, 22, 24, off
Le DB2 brute les signaux audio à 48 bit de résolution. une valeur de Dither doit être donc réglée pour correspondé aux unités en aval.
Status Bits
SLECTIONNERe the type d'information de status bit AES/EBU ou S/PDIF a envoyer.
GPI
L'entree GPI mesure le voltage DC au I'alimente, et peut être assignee a diverses fonctions: Elle peut regarder le niveau de sortie, ajouter ou changeur le déal en ligne, activer ou désactiver le bypass, et permettre au DB2 de commuler entre 8 presets.
GPI Assign
Disabled
L'unité connectée au port GPI est ignoreré.
Fader
Selectionnez ce réglage pour activer le contrôle du gain de sortie par GPI, le niveau DC sur la pointe du connecteur est mesure et utilisé pour ajuster le gain de sortie ('output Fader' sur la page Engine/Limit). A l'intérieur du DB2, une résistance de 10 kOhm est connectée entre le +5V et la pointe du jack GPI. Aussi, un fader ou potentiamé passif exteige peut servir à contrôler le gain de sortie. Utilisez la fonction de Calibration pour optimier la plaje de contrôle pour un potentiamé donné.
Byoass
Selectionne ce réglage pour activer le bypass du DB2 par switch éxterme. Notez que vous pouvè accidentélementmettre le DB2 en mode bypass en selectionnant un réglage GPI. La fonction Bypass est définie sur la page System/Front.
PAGE SYSTEM - I/O
Delay
Choisisse ce réglage pour activer un ajustement en ligne du délié (par, ex pour une synchronisation de lévres), le DB2 mesure l'intervalle de temps entre deux fermétures d'interrupteur, et l'insère comme délié actif (Le paramètre "Delay" de la page Engine/Main à une plage de 0 à 1000 ms). Grace à un mécanisme de mise à jour silencieux, le délié peut être ajusté tandis que l'audio passée à travers le processeur sans introûtre de variation de hauteur, ni de bruits de clics.
Preset
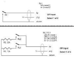
Plage: 2 preset, 4 preset ou 8 preset La selection jusqu'à 8 preset est possible en alimentant l'entree jack avec un voltage defini. Le voltage en entree est compare a une fenetre de voltages qui correspond a certains preset. Entre les fentres de voltage valides, des fentres invalides sont inserees pour se proteger d'opérations imprésilies. Le processeur mesure constamment l'entree GPI, et uniquement si plusieurs mesures consécutives appariennent à la même fenetre valide de voltage, un rappel est effectué. La fenetre de voltage可以选择 active un "encodage binaire de relais" comme indiqué page suivant Fig.1. Si un long cable est nécessaire, Un découpling HF utilisant une capacité céramique entre la pointe et la masse a l'intérieur du connecteur jack peut être consile.

L'anneau du jack 14^n n'est pas utilise.

Si le mode GPI Preset est selectionné et (1)
aucune unite n est connectee a l'entreeGRL le DB2 rappellera tous les preset
1 à l'allumage.
Delay
Delai de compensation de Frame. Le Delai actif peut être tapping à l'aide d'un switch momentarily connecté.

Calibrate
Utilisez cette fonction pour calibrer le DB2 à un contrôleur GPI connecté (par ex, reliés de contrôle master ou potentiamètre tel que le TC Master Fader).
Pour calibrer le contrôleur GPI:
- Connectez le Controller GPI à l'entrée GPI et cliqueze CALIBRATE.
- Reglez le contrôleur GPI à sa position
minimum et cliquez "Set Lo Threshold".
Réglée le contrôle GPI À sa position maximum et cliquez "Set Hi Threshold". - Pressez OK pour terminer la procédure de calibration.
Indique le voltage mesure a l'entree GPI.
Lorsquaucincontroleur GPI n'est connecte,le
voltage est de 1000mV .Aussil fait noter que
la valeur max indiquee par un Master Fader
(par ex.) est un voltage inférieur a la valeur minimum.

GPI

Spécifications techniques du GPI
A l'intérieur du processeur, une résistance de 10kOhm connecte la pointe à une alimentation de +5V. Si rien n'est connecté à l'entree, le voltage d'entree est de +5V. Des résistances peuvent etre utilisées pour diminuer le voltage comme indicated Fig.1
Dans la table 1, les voltages hors limite mentionnées sont considérés invalides. Aucune action n'est prise si des mesures invalides sont effectuees. L'action de rappel de preset du GPI s'effectue lorsque une mesure valide et stable est detectée.
| Mode Preset No | Target / Vs | Min typ / V | Target typ / V | Max typ / V | |
| 1 of 2 | |||||
| 1 | 1.000 | 2.67 | 5.00 | 5.00 | |
| 2 | 0.000 | 0.00 | 0.00 | 0.51 | |
| 1 of 4 | |||||
| 1 | 1.000 | 4.16 | 5.00 | 5.00 | |
| 2 | 0.687 | 3.38 | 3.44 | 3.50 | |
| 3 | 0.545 | 2.67 | 2.73 | 2.79 | |
| 4 | 0.438 | 0.00 | 2.19 | 2.25 | |
| 1 of 8 | |||||
| 1 | 1.000 | 4.50 | 5.00 | 5.00 | |
| 2 | 0.824 | 4.06 | 4.12 | 4.18 | |
| 3 | 0.687 | 3.38 | 3.44 | 3.50 | |
| 4 | 0.600 | 2.94 | 3.00 | 3.06 | |
| 5 | 0.545 | 2.67 | 2.73 | 2.79 | |
| 6 | 0.489 | 2.38 | 2.44 | 2.50 | |
| 7 | 0.437 | 2.13 | 2.19 | 2.25 | |
| 8 | 0.400 | 0.00 | 2.00 | 2.06 | |
Pliutô que des mesures de voltage absolues, des fonétres sont définiées comme fractions du voltage alliement, Vs. Ce voltage peut être mesure avec une DMM haute impédance sur la pointe lorsque aucune résistance n'est appliquée. La table indicate des valeurs fractions de Vs, et comme valeur réference des voltages types lorsque Vs = 5.000 V. (Si le voltage的前提 est par ex. 5,015V, la table devrait être corrugée en multiplant les valeurs par 5.015/5)
Pressez le bouton BYPASS pour activer Normal: Pas de retard dans le bypass et le dithering est actif. Below: Rete du boudin sur la marge
Relay: RÉelais de bypass numérique
bit-transparent et analogique
No Codec Delay: Pas de dérial en bypass. Bit-transparency du bypass.
Codec Delay: Dérial actif en bypass. Bit-transparency du bypass.
Utilisez ce paramètre pour regler le seuil de réponse des deux lods jaunes du bargraphe /In/Out
SYSTEM-PAGE NET & ECRANS D'ICON

La partie supérieure de cette page contient des informations sur les versions du logiciel actif et le nombre de série de l'unité.
C'est une fonction d'identification simple qui vous permet de nommer chacune des unites connectées.
UI - Icon Views
Sur la page Icon Setup, deux sous-pages sont disponibles pour contrerer l'apparance du TC Icon.
Fader Appearance (apparente des faders)
Trois options sont disponibles. Les changements prendront effet à la prochaine ouverture du TC lcon.

Fader at right side (à droite)

No Faders (pas de faders)

Faders at bottom (en dessous)
Color Page
Utilisez cette page pour selectionner un schema de couleurs que vous aimerez ou bien creez le voyage.


Input & Clock
Input Select
Options: Analog, Digital
Utilisé ce paramètre pour sélectionner le type d'entière approprié.
Digital Input Select
Utilisé ce paramètre pour sélectionner le format de l'entrée numérique.
Clock Select
Options: Internal 44.1, Internal 48k, Word Clock, Ext DI
Utilisé ce paramètre pour selectionner le taux d'échéantilignon ou l'horloge numérique.
Digital SRC
Options: On/Off
Pour des performances optimes, établisse un flux de signal synchré. La conversion de taux d'échantillonage réduit un peu la plage dynamique et ajoute de la latence.
Analog Levels
Analog Scale
Plage: -3 à +27 dBu @ Full scale
Utilisé ce paramètre pour regler la sensibilité de l'entrée analogue.
Analog In Offset
Plage: -3 à +25 dBu @ Full scale
Utilisé ce paramètre pour regler le niveau d'entérée analogue.
Analog Out Offset
Plage: -3 à +24 dBu @ Full scale
Utilisez ce paramètre pour que le niveau de
sortie analogique corresponde à l'unité en aval.
Digital Level
Digital Out Offset
Ce paramètre contrôle le niveau de sortie
numérique en accord avec le réglage du
parametre de sensibilité de sortie analogique
(Analog Scale)

Input
In Gain
Plage: 0 dB à Off
Il existe des contrôle de niveaux séparés pour les entrées gauche et droite (A et B).
Phase Inv L/R
Clique pour inverser la phase des canaux L,R ou les deux.
Delay
Plage: 0 à 1000 ms
Ce paramètre sert à l'alignement des canaux d'entrée. Suivant le type de configuration selectionné, soit un réglage de début commun ou individuel par canal sera disponible.
Delay Unit
Utilisez ce paramètre pour selectionner l'unité
de mesure du paramètre de délambda à afficher
Notez qu'en changeant ce paramètre, vous
n' affectez pas le temps de retard actif.
Filter
Lo Cut
Plage: Off à 200 Hz
C'est un filtré Coupe bas de second ordre sur les deux antérieurs.
HI Cut
Plage: Off à 3 kHz
C'est un filtre coupe-haut de 8eme ordre sur les deux entrées.
Setup
Look-ahead Dly
Plage:0a15ms
Si les sections de compression 5 bandes sont regles avec des temps d'attaque tres courts (jusqu'a environ 10 a15 ms), des surcharges peuvent survenir. LA fonction Look Ahead permet au DB2 d'évaluer la source juste avant le traitement. Alsie les artifacts peuvent etre évalués.
Notez que la fonction Look Ahead retarde le signal en sortie.
a suivro...
Configuration

Aperçu du traitement
Reference Level
Le niveau de referencia définit le niveau standard d'opération, et définit en fonction des paramétres de niveau de seuil et cîble du contrôle de loudness. Le seuil du limiter n'est pas influencé par ce réglage, mais il est toujours reliquat au 0 dBFS. Le réglage type est de -20 dBFS en Amérique et dans certains pays d'Asie, et -18dBFS en Europe, au Japon et autres pays d'Asie. Si vous pouvez referrerçant tous les niveaux à 0 dBFS, laissiez ce réglage sur 0 dBFS.
Niveau Analogique comparé au niveau numérique
Si vous utilisez une interface analogue, rappelez-vous de définir la relation entre nivea. analogique absolu et niveau numerique avant d'ajuster les parametres dans les Engines.Un echelonnage type des entrees/sorties
analogiques serait de +24dBu en Amérique et certaines parties en Asie, et de +18dBu en Europe, au Japon et autres pays d'Asie.
Note 1: Soyez vigilants au changement de configuration. En passant de Dual Mono à StéRéo, les réglages de paramarmétres du canal gauche (ou “A”) est copied sur le canal droit (ou “B”). En passant de Dual Mono à StéRéo, puis de nouveau à Dual Mono, vous écrassez les réglages originaux du canal droit (ou “B”)?
Note 2: Dans tous les modes de configuration, le lien (link) du Brickwall Limiter se regle séparément sur la page limiter. Certains diffusheurs apprecie le son resultant d'une limitation séparée des canaux gauche/droite sans couplage stéreo, carls pensent que cela maximise le loudness et élagir l'imagre stéreo. Sur des sources dual-mono, vous devez toujours désirer un limiter découpled.
Configuration
- Stereo: Dans ce mode, Le Loudess, I'EQ et la section multibandes opèrent en tandem: Tout changement de gain applicé à un canal est aussi applicé à l'autre. De plus, beaucoup de paramètres contrôés la gauche et la droite simultanément.
Dual Mono: Dans ce mode, le Loudness, I'EQ et la section multibande traitent les deux entrees de maniere complètement independante.
-Stereo Wide: Dans ce mode, la largeur apparante et I'image du signal stereo peuvent etre simultanendt alterede en controlant le loudness et les pics de niveaux. le signal gauche et le signal droit sont decomposes en M( Mono) and S( S t e r o) ,and retablis en signaux gauche/droite avant le limiter de cretes sur la sortie.
Sum Mono: Les canaux gauche/droite sont additionalies après le Délais, les filtres et l'AGC.
Right Mono: Seul le canal droit est traité.

Target Level
Plage: +10 dB à -10 dB Correspondé au niveau cible que le contrôleur de Loudness essaye d'atteindre en sortie. Le niveau cible Target Level est calculé en fonction du niveau de reference Reference Level de la page principale Main.
Example: Si I'on applique le mesure BS 1770, avec un niveau de reference à -20 dBFS et un niveau Target à -1dB, la section loudness du DB2 obliera un loudness de -21 LKFS. Par exemple ce seraient un réglage typique pour obtenir un réglage statique de Dialnorm en AC3 sur -23 ou -24.
Max Reduction
Plaque: -20 dB à 0 dB
Correspond à l'atténuation maximale autorisée pour le paramètre Loudness. Si vous utilisez un réglage de 0.0 dB, le paramètre Loudness ne peut pas attenuer le signal. Le schéma de niveau montré en exemple indicate une valeur Max Reduction de 0.0 dB.
Max Gain
Plage: 0 à +20 dB
Gain maximum autorisé applicé par la fonction Loudness. Avec une valeur de 0.0 dB, la fonction Loudness n'a joute pas de gain au signal.
Freeze Level
Régle le niveau minimum requis avant que la fonction Loudness ajoute du gain. Ceci évite d'améliorer les signaux considérés comme du bruit de fond Le paramètre Freeze Level est calculé en fonction du niveau de réference Reference Level de la page principale Main.
PAGE LOUDNESS
Freeze Hold
Plage: 0 à 5 secondes
Lorsque le niveau du signal d'entree chute en dessous de la valeur Freeze Level, la correction degain du Loudness Section est gelé pendant la valeur Hold.À la fin de la période Hold,leparametre Gain Correction revient a 0 dB.

Level Trim
Plage:-18dBa+18dB
La résolution de traitement interne du DB2 est de 48 bits, ce qui permet une correction manuelle du Loudness sans risque de surcharge. Le paramètre Level Trim vous permet de modifier manuellement le niveau de façon permanente ou pontuelle en direct.
Ratio
Plage:1:1,25a1:6

Le taux Ratio est le facteur de vitesse d'application duTraitement appliquedeau jour la
fonction Loudness accentue ou attenue le signal pour atteindre le niveau cible (Target Level). Plus le taux est élevé, plus le traitement est applicérapidement pourobtenir le nivea cible recherche.
Lesdonnéestemporellesde la fonction
Loudness varient de façon dynamique en fonction de détecteurs multi-néux approuvés sur le trajet du signal d'entree. Lorsque le niveau de sortie est proche du niveau cible
Target, les variations de gain sont relativement lentes.
Le paramètre Average Rate s'applique à toutes les variables temporales pour les renclir ou les accelérer. Les valeurs inférieures à 1,5 dB/s produit des variations de gain lentes.
Cependant pour les promos et publicite, des taux plus grands sont nécessaires.
pour des valeurs supérieures à 4 dB/s, les variations sont moins symétriques - par ex. le DB2 baissera le son plus rapidement qu'il ne le monte. Cette fonction permet unerapide adaptation sans endommager l'audio et sans ajout de "pompage" de gain.
Slow Window
Plage:0a20dB
Correspond à la fenêtre de valeurs aussure du niveau cible définit.
Dans cette fenêtre de valeurs, le Loudness reste très peu compte. Lorsque le signal sort des limites du paramètre Slow Window, le
Loudness est traité de façon plus radicales, selon les valeurs affectées aux paramétres
Average Rate et Ratio
Loudness Measure
ITUBS.1770
Utilisé ce réglage pour que la correction de loudiness corresponde aux standard de
loudness ITU. Le niveau da référence plus le niveau Cible est la valeur en LKFS que le DB2 vise. Par exemple, si le Reference Level est sur -18 dBFS et Target Level est sur -4dB, le DB2 vise un Loudness de -22 LKFS.
TC Grid
Utilisez ce réglage pour que la correction de lourdness se conforme au standard de lourdness TC (appele "Grid"). Contrairement 'BS1770, Grid ne se base pas sur le RMS.

Page EQ
Introduction
L'égalisseur numérique du DB2 est à trois bandes paramétriques avec filtres passée-haut et passée-bas pouvant être configurés en filtres Notch, paramétriques, Baxendall et coupe-bas. Le filtre Notch est extrémement sélectif avec une largeur de bande pouvant descendre jusqu'à 0,01 octavo. Les filtres Baxendall sont à pente variable (d'une pente douce de 3 dB/oc à 6,9 et 12 dB/oc). Les filtres coupe-bas peuvent être de type 12 dB/oc maximum à amplitude plate (Butterworth) ou à pente plus douce (Bessel). L'égalisation paramétrique offre des bandes naturelles et définies avec précision quel que soit le gain et la largeur de bande.
Utilisation elementaire
-
Appuyez sur les touches Lo, Mid et Hi pou racilver les bandes de correction.
-
Sélectionnéz Freq, Gain, Type ou Lo/HI pour acceder aux quatre paramètres de chaque bande.
-
Appuyez sur Bypass EQ pour bypasser les trois bandes.
Sélecteur de Type
- Appuyez sur TYPE et utilisez les Faders 1-3 pour sélectionner les types de filtres.
Pour les filtres Lo et HI, selectionnez:
Parametric, Notch, Shelve ou Cut.
Pour le filtré Mid, seleclionnez:
Parametric ou Notch.
PAGE EQ
PAGE EQ

Filtre Parametrique -Type Broad
Cliquez sur Freq et utilisez les Fadors 1 à 3 pour modifier la fréquence de chacune des trois bandes.
Plage - Lo band: 20 Hz à 20 kHz
Plage - Mid band: 20 Hz à 20 kHz
Plage - Hi band: 20 Hz à 40 kHz
Gain
Cliquez sur GAIN et utilisez les Faders 1 à 3 pour ajuster le gain de chacune des trois bandes d'EQ
Plages pour les types Parametric, Shelve of Cult:
Lo Gain:-12 dB a+12 dB Mid Gain:-12 dB a+12 dB Hi Gain:-12 dB a+12 dB
Plage Filtre Notch:
Lo Gain: -100 dB à 0 dB
Mid Gain: -100 dB à 0 dB
Hi Gain: -100 dB à 0 dB
Type
Cliquaz sur TYPE et utilisez les Faders 1 à 3 pour regler la valeur de BW pour chacune des trois bandes d'EQ
Plaque pour le filtre Notch: Lo BW: 0.02 oct a 1 oct. Mid BW: 0.02 ocl a 1 ocl Hi BW: 0.02 oct a 1 oct
Plage pour le filtré Paramétrique :
Lo BW: 0.1 oct. à 4 oct.
Mid BW: 0.1 oct. à 4 oct.
Hi BW: 0.1 oct. à 4 oct.
Plaque pour le fibre Shelving; Lo BW: 3 dB/act. à 12 dB/act HI BW: 3 dB/act. à 12 dB/act.
Plaque pour le filtre Cut Lo BW:Bessel ou Butterworth HI BW:Bessel ou Butterworth
Bandwidth/Q=Valeurs-clés: BW Q
0.5-2.87
0.7-2.04
1.0-1.41
PAGE 5-BAND
PAGE 5-BAND
Introduction
Le traitement multi-bande peut servir à naveler les différences spectrales entre deux programmes, à optimier les niveaux et/ou à assister la correction de loudness lorsque des changements soudains apparaissant dans le loudness. Faites vos réglages sur les pages 5-6 bande en fonction de la tâche à comploir. Le processeur 5 bandes du DB2 peut être utilisé simultanément avec les autres modules de traitement. La section peut être passée en mode quatre, trois ou deux bandes, ou en mode "DXP", qui augmente les signaux à bas niveau au lieu d'appliquer une compression multibandie traditionnelle.

Si vous pressez les boutons Threshold, Range, Ratio, Attack et Release, les valeurs des parametres Lo, Mid, Hi, All et LFE seront immediatement assignee aux faders 1 a 4. Le paramètre "All" offre un ajustement reliéf de toutes les bandes. Sa valeur reflèche celle de la bande Mid. Threshold
Plage: -25 dB à +20 dB
Ce paramètre permet de regler le seuil du comprésieur pour chaque des bandes de fréquence. Les valeurs sont relative au paramètre Reference Level de la page Main.
Gain
Plag: 0.0 à 18 dB en pas de 0.1 dB. Utilisez ce paramètre pour approuper le makeup gain à chacuna des bandes de fréquence. Le gain se reflete sur le bargraphe 5-bandes de l'icon, Donnant ainsi une idée de la réponse en fréquence du DB2 lorsque les niveaux sont en dessous du seuil de compression.
Ratio
Plage: Off à Infinity
Il régle le ratio pour chaque des bandes de fréquence du compresseur.
Attack
Plage:0.3a250 ms
Ce paramètre regle le temps d'attaque pour chacune des bandes du compresseur.
Release
Ce paramètre regle pour chacune des bandes le temps nécessaire au compresseur pour revenir au gain unitaire.
Bypass Comp.
Cliquez sur ce bouton pourmettre le comprésieur 5-bandes en bypass.
Xovers
Cliquez sur ce bouton pour acceder aux quatre points de cross-over entre les cinq bandes. Les paramétres sont assignés aux faders 1 à 4.
Plage de Paramétres:
Xover 1: Off à 1.6 kHz
Xover 2: Off à 4 kHz
Xover 3:100 Hz à Off
Xover 4;250 Hz a Off
Defeat Thresh
Plage: -3 a -30 dB
Réglage permeant de désactiver le gain du compresseur multibande en dessous d'un certain seuil. Quel que soit le traitement spectral appliqué par le système multibande, en dessous de la valeur Defeat Threshold, la réponse en fréquence est plate et à gain unitaire. La valeur Defeat Threshold est relative à la valeur Compressor Threshold, qui est également relative au niveau Reference Level.
Defeat Ratio
Plage: Off à l'infini
Contrôle àquelle proximité du seuil Defeat Threshold, le gain de compensation du niveau de sortie est désaclié. Avec des taux élevés, le signal ne doit être que juste en dessous du seuil Defeat Threshold pour que le gain du compresseur soit complètement désaclié.
DXP Mode - Introduction
La section 5-bandes est utilisé en mode de compression normale ou en mode DXP (Detail Expansion). Plutôt que d'attenuer les signaux au-dessus d'un certain seuil, le mode DXP remonte les signaux en dessous du seuil, ce qui fait remonter les détails plutôt que d'écraser les passages forts. Le mode DXP permet d'améliorer l'intelligibilité aux discours, les harmoniques ou de voirtre l'ambiance en avant sans augmenter le niveau créée global.
valeurs faibles, mais souvenez-vous que le seuil doit être négatif pour ajouter du gain. Le seuil DXP Threshold est relif et au niveau Reference Level de la page Main.

Pour désactiver le gain du DXP à très faibles niveaux, utilisez les réglages Defeel Threshold et Defeel Ratio. Le
seuil Defeat Threshold est lié au seuil du DXP et permet de définir une fenêtre dans laquelle le gain DXP est applicé. Le paramètre Defeat Ratio déterminée la pente avec laquelle le gain DXP est désective.

Comme illustré, la gain est positif sous le seuil, unitaire sur le seuil et l'effet décroft au-dessus du seuil. En mode DXP, le ration deviennent Steer. Le Steer peut être considéré comme un taux progressif qui approche graduement 1:1 au-dessus du seuil.
DXP Multibande
Le mode DXP peut être utilisé avec un nombre de bandes pouvant aller jusqu'à 5 — très efficace en multibande pour donner de la clarté et de l'espace au signal. Le processeur peut agir en égalésieur automatique suprimnant une accentuation lorsqu'èst nécessaire : Avec des niveaux très faibles, où le bruit domine, et sur les passages forts des si bilinglantes possent problème. Le mode DXP est efficace sur les discours et en Mastering pour relever les niveaux faibles (dans la préparation de films ou de concerts en environnement bruyant). Essayez de régler les paramétres Steer et/ou Threshold différentement sur les bandes pour écouter le résultat. Les valeurs élevées de Steer ajustant du detail plus qu'avec des
LIMITEUR

Link Limiter
Piage:On/Off
Lorsque la fonction Link est active, la même limitation de cretes est appliquée aux deux canaux.
Certains ingénieurs du son de Broadcast préférent ne pas coupler les deux canaux pour élargir l'image stéreo et optimier le niveau de sortie. Sur les sources double mono, pensez à découper les limiteurs.

La fonction Configuration de la page Main n'affecte par le couplage des
limleurs.Le couplage est activé depuis la configuration sélectionné.
SoftClip A/L et B/R
Plage: -3 dB à Off
Lorsque il est actif, le limiteur doux Soft Clip applique un effet de saturation aux signaux proches du niveau de sortie maximum. Le seuil est relativ au seuil du Brickwall Tailorier.
Cette distorsion contrôlée des transitoires
convent pour augmenter le niveau perçu
Loudness, mais n'est pas bienvenue avec
certaines données comprissées en Codec. Le
limiteré Brickwall offre une distortion très faible,
ce qui n'est pas le cas du limiter ou doux. Utilisé
l'écoute pour désiré si vous souhaitez l'utiliser.
Threshold A/L & Threshold B/R
Plage: -12 à 0,0 dBFS
Régle le seuil du limiteur Brickwall.
Le seuil est calculé par rapport à la valeur de
0 dBFS, pas par rapport au niveau de
reference definite la page Main
Le traitement du limiteur Brickwall se fait en
48 bits, avec des valeurs de distorsion surpassant les exigences de qualite du
Mastering DVD-Audio. Le suréchantillonnage est utilisé pour évier que les pointes de signal entre les échantillons n'atteignent les sorties — les variables temporelles sont automatiquement adaptées en fonction du signal d'entrée.
Emphasis
Une compensation Emphasis peut être ajustée au limiteur. Le DB2 utilise un filtre passée-bas glissant pour compléter le limiteur. Bien que l'emphasis est utilisé en diffusion analogique, des codes à faible taux de bit peuvent aussi tirer partiel sonquément de cette fonction
Commutze entre emphasis OFF (diffusion TN normale et HD), 50 microsec, 75 microsec et J17(NICAM) emphasis. Note: lorsqu'une limitation emphasis prononcée est nécessaire, il est habituellement conseilée de coupler les limiteurs pour évierer une perspective stérode changeante de manière incontrlée.
HF Offset
Pour une Limitation Emphasis sans marge dynamique pour la courbe de response, choissez un réglage de 0.0 dB. Pour une transmission analogue, un réglage plus moderé est conseilée, par ex-1.0 dB ou plus bas.
Ce paramètre n'est utilisé que lorsque
Emphasis Limiting est sur une valeur autre que "Off".
ANNEXE
Menu Reset & Chargement Logiciel
Pour acceder aux fonctions suivantes, maintenez la touche UTILITY enforcée lors de la mise sous tension.
La navigation entre les menus est alors la suivante :
-
Appuyez sur la touche UTILITY pour naviguer dans le menu.
-
Appuyez sur la touche OK pour confirmer/entrez.
"L" - Load
Ce mode est utilisé lors de la mise à jour du logiciel d'application. Appuyez sur OK pour charger les informations de la carte PCMCIA insérée. Si aucune carte ou si la carte inséré ne contient pas de logiciel valide, un tret "c" clignotera pendant trois secondes dans l'affcheur.
“R”-Reset
Appuyez sur OK une fois pour activer le mode Reset. Iorsque "R" est affché et clignote, l'initialisation est prete. Vous pouvez annular l'opération en appuyant sur la touche UTILITY ou appuyez une deuxieme fois sur OK pour initiaiser l'appareil. Un "+" s'affiche lors de l'initialisation.
"A" - Boot Software Version
Appuyez sur OK pour voir la version du logiciel de Boot. Pour la maintenance uniquement.
Appuyez sur OK pour voir la version logiciel
"N" - Serial Number
Appuyer sur OK pour voir le numero de série (En général, cei est plus facile que de vérifier sur l'arrête de l'appareil si celui-ci est visse dans un rack).
“S”-Start
Sélectionné cette fonction pour redémarrer le DB2 en mode normal. Si vous aveu effectué un Roset, tous les presets seront reconfigurés. Le processus de reconfiguration durable environ 15 secondes. Soyez dont patients.
ASSISTANCE
Conflit entre ports
Il se peut qu'une application active entre en confit avec les portes série que vous avez sélectionné à la page : Setup - Devices - Ports.
Dans ce cas, la fenetre suivante s'affiche :

Vous avez deux possibilés pour résoudre le confit :
1 Connectez le DB2 sur un autre port COM physique et selectionnez ce port COM dans la page des port COM.
2FermezI'applicationconflictuelle.
ANNEXE - SPECIFICATIONS TECHNIQUES
| Entres/sortes numériques | |
| Connecteurs : | BNC (AES3-ld, 75 ohm), RCA Proho (SP/DP) |
| Formats : | AES5-ld (24 bit), SP/DP (24 bit), EIAJ CP 340, IEC 658 |
| Diffs de calle : | HPT TDP dilateur B à 24 bit |
| Entres d'ordre Clock : | BNC 75 ohm, 0.6 à 10 kHz |
| Frequencé d'échantillonage | 32 kHz, 44.1 kHz, 48 kHz |
| Retard de trajelement : | 0.5 ms @ 48 kHz |
| Reland supplémentaire : | 0 à 1000 ms, 24 bit à toutaux déchantillon |
| réponse directe E/S : | DC à 23.3 kHz ± 0.01 dB @ 48 kHz |
| Réolution de trajelement | 48 bit fixed point |
| Conversion d'échantillonType | Asynchronne |
| Pigeau Dynamique | 120 dB |
| THD-N | -106 dB, 44.1 ± 49 kHz @ 1 kHz, -2 dBFS |
| Pigeau taux en entière | 31 kHz ± 49 kHz |
| Entres analogiques | |
| Connecteurs : | XLR synthétique (point chaud surbroche 2) |
| Impôts : | +25 dBu (synétrique) |
| Niveau Entrée Max : | +25 dBu (synétrique) |
| Niveau EnIt. Min (pour 0 dBFS) | 4 dBu (synétrique) |
| Conversion A vers N | 24 bits (1 bit, surchêteniophage 128 fosc) |
| Reland A vers N | 0.8 ms à 48 kHz |
| Pigeau dynamique | >103 dB (non ponderade), >106 dB(A) |
| THD | -95 dB (0,0018 %) à 1 kHz, -6 dBFS (FS à +18 dBu) |
| Réponse en fréquence | 10 Hz à 20 kHz, -40-0.2 dB |
| Crosstalk | <60 dB, 10 Hz à 20 kHz, type -100 dB à 1 kHz |
| Sorties analogiques | |
| Connecteurs : | XLR synthétique (point chaud surbroche 2) Par relais |
| By-pass : | |
| Impedance : | 40 Chns (synétrique) |
| Niveau sortie Max : | +25 dBu (synétrique) |
| Pigeau sone Full Scale : | 4 dBu à +26 dBu (synétrique) |
| Convergent N vers A | 24 bits (1 bit, surchêteniophage 128 fosc) |
| Reland N vers A | 0.67 ms à 48 kHz |
| Pigeau dynamique | >100 dB (non ponderade), >104 dB(A) |
| THD | 86 dB (0,005 %) à 1 kHz, -6 dBFS (FS à +18 dBu) |
| Réponse en fréquence | 10 Hz à 20 kHz, -40-0.5 dB |
| Crosstalk | <60 dB, 10 Hz à 20 kHz, type -00 dB à 1 kHz |
| EMC | |
| Conformé avec : | EN 55103-1 and EN 55103-2. FCC part 15 Class B. CISPR 22 Class B |
| Sécurité | |
| Certifié | IEC 60065, EN 60065, UL60065 and CSA E60065, CSA FILER 186633 |
| Environnement | |
| Temperature fonctionnement | 0° C à 50°C |
| Temperature de stockage | -30°C à 70°C |
| Humidité | 90 % maximum sans condensation |
| Interface PCMCIA | |
| Connecteur : | PC Card. cartes 68 broches, type 1 |
| Format : | PCMCIA 2.0, JEIDA 4.0 |
| Format carte : | SRAM de 2 Mb max. |
| Interface de Contrôle | |
| RS232 | 9 Pin SUB-D (RS232 to USB cable included in box) |
| GPI, Pediac, Fader | ½ inch phone jack |
| Général | |
| Diméniptions (L x H x P) | 10° x 1.75° x 8.2° (483 x 44 x 208 mm) |
| Poids | 5.2 b (2.35 kg) |
| Finton | Facace et panneau supérieure en aluminium anodisé |
| Durée bière de bacoup | Chessia adier plaquè et peint |
| Tension séchaud | >10 ans |
| Consommation | 100 ± 240 Vca, 50 ± 60 Hz - (selection auto) |
| Carante Plèoès et M.O. | < 20 W |
les presetes d'usine suivants sont disponibles avec la version de calculiel 1.0. Tous les presetes offrent une correction de loudness à latence ultra basse et une limitation de créées true-peak.
Le Presets d'usines supposent que vous utilisez l'entrée AES-id. Si vous nevez utiliser l'entree analogue ou S/PDIF, rappelez un preset, aliez sur la page ENGINE / I/O et selectionnee z'entree appropriee. Pour les E/S analogiques, rappelez you d'ajuster le parametre "level at 0 dBFS" de maniere a etre conforme a vos besoins.
Si le DB2 travaillée pour une plate-forme à plage dynamique large (tel que TN ou linking interne de station), le paramètre Limit Threshold de la page Limit peut être monté sur -3dBFS ou plus. Pour la transmission AC3, ce paramètre ne devrait pas dépasser le -6dBFS pour évier la distortion sur les matériels des auditeurs.
Si le DB2 travaillée sur une plate-forme a faible plage dynamique ( comme IPTV ou TV Mobile), le Limit Threshold de la page Limit peut etre abaisse de 2-3 dB, et le Ration de la page Loudness monté à 1:4:0 ou plus. Un traitement 5 bandes plus prononcé peut aussi etre appliqué en abaisant le "All Threshold" de la page 5-band. Avec un threshold plus bas, vous aurez peut etre besoin de rajouter du gain a certaines ou toutes les bandes du proceseur multibandes.
Enfin, pense à activer les litres Lo Cut et Hi Cut de la page Main.
Lorsque you've terminé d'éditer les paramétres, assurez-vous de sauvégarder les réglages dans l'une des banques utilisateur de la page Library.
PRESETS DU DB2
| Titre du Preset Gai | Notes | ||
| 1 ATSC Program Limit | Neg seul | Universel, réduction de loudness faible latence, et limitation true-peak pour audio linéaire et codec. Standard de diffusion US ainsi que recommendations ATSC. En AC3, marche pour dialnom statique à -23. | |
| 2 ATSC Promo Limit Neg | seul Réductif | on de loudness faible latence et limiter true-peak pour audio linéaire et codec. Preset avec réduction de loudness supplémentaire pour les publicités à fort volumme. Niveau de diffusion Standard US et recommendation ATSC. En AC3, fonctionne pour dialnom statique à -23. | |
| 3 ATSC Loudness Correct 33% | Neg&Pos | Universel, réduction de loudness douce faible latence et limiter true-peak pour audio linéaire et tout codec. Niveau de diffusion Standard US et recompensation ATSC. En AC3, fonctionne pour dialnorm statique à -23. | |
| 4 ATSC Loudness Correct 50% | Neg&Pos | Universel, réduction de loudness prononcée faible latence et limiter true-peak pour audio linéaire et tout codec. Niveau de diffusion Standard US et recommendations ATSC. En AC3, fonctionne pour dialnorm statique à -23. | |
| 5 EBU Program Limit | Neg&Pos | Univ., réduction loudness faible latence, limiter true-peak pour audio linéaire et codec. Niveau Standard de diffusion EBU.En AC3, fonctionne pour dialnom statique à -21. | |
| 6 EBU Promo Limit | Neg&Pos | réduction de loudness à faible latence et limiter true-peak pour audio linéaire et codec. Preset avec réduction de loudness supplémentaire pour les announcements et publicités à fort volumme. Niveau Standard de diffusion EBU..En AC3, fonctionne pour dialnorm statique à -21. | |
| 7 EBU Loudness Correct 33% | Neg&Pos | Univ., réduction loudness prononcée faible latence, limiter true-peak pour audio linéaire et tout codec. Niveau Standard diffusion EBU.En AC3, OK pour dialnorm | |
| 8 EBU Loudness Correct 50% | Neg&Pos | Univ., réduction loudness prononcée faible latence et limiter true-peak pour audio linéaire et tout codec. Niveau Standard diffusion EBU..En AC3, pour dialnorm statique |
De Nouveau presets refletant les changements de standards de diffusion globale seront proposés de temps en temps. Consultez www.tcbandcast.com de temps en temps.
SELFTEST
Acces aux opérations de self-test
o. Maintenze la touche OK enforcée tout en allumant le DB2 pour acceder au self test
o Appuyez sur utility pour sélectionner "T" o Appuyez sur OK pour entrez.
o.Appuyez sur UTILITY pour selectionner un numero de test et appuyez sur OK pour demarrer le test.
Test 0 - test deLED
Allume toutes les LEDs
Test 1 - Test E/S Analogiques
Branchez un cable sysmétrique entre une entree et une sortie analogique. Le bargraphe de l'entree utilisée devait indiquer -12 dB. Le symbole ":" indiquera que le test pour l'entree/Sortie utilisée est positif. Le symbole "-:" indique qu'il y a un problème avec la'entree ou la sortie. Dans ce cas, essayez de tester avec l'autre Entree/Sortie pour essayer de localiser le problème. Connectez le cable à l'autre Entree/Sortie pour la tester.
Connectez l'entrée et la sortie AES/EBU à l'aide d'un cable symétrique.
Le bargraphe INPUT doit indiquer 0 dB. Le symbole "+" indicate que le test est positif. Le symbole "-" indicate qu'il y a un problème sur l'entrée ou la sortie.
Test 3 - Test E/S S/PDIF
Connectez l'entrée et la sortie S/PDIF à l'aide d'un cable RCA.
Le bargraphe INPUT doit indiquer 0 dB. Le symbole "+" indicate que le test est positif. Le symbole "-" indicate qu'il y a un problème sur l'entrée ou la sortie.
Test 4 - test de l'E/S RS232 remote
Connectee Rx et Tx sur le connecteur RS-232 (pin n.2 au pin n.3)
Le symbole "+" Indique que le test a ete passae avec succes.
Le Symbole "-" indique qu'il y a un problème.
Test 5 - Test entree GPI
Connectez la pointe et la masse de l'entree GPI a l'aide d'un interrupteur. Lorsque l'interrupteur est fermé (pointe reliée à la masse) le symbole ^ 一 + ^ 一 devrait autre affiche. Sinon le symbole ^ 一 + ^ 一 est affiché.
Test 6 - Test Batterie
Le voltage de la batterie est testé. Si'il entre dans les limites, le symbole "+" est affché, autrement le symbole "-" est affché.
Test 7 - Test Systeme
ASIC, DSP, DSP RAM and EEPROM sont testés pendant que la chiffre "7" clignote.
Le symbole "+" indique que les résultats sont positifs. Le symbole "-" indicate qu'il ya des problèmes
Test 8 - test Ex.RAM
L'Ex.RAM est testée pendant une minute pendant que la chiffre "8" clignote.
Le symbole "+" indique que les résultats sont positifs. Le symbole "-" indicate qu'il ya des problèmes
Si l'unité doit être envoyé au centre de service, utilisez si possible l'emballage original et un carton extreme
Notice Facile