Tronic 70 - Porte de garage MAC - Notice d'utilisation et mode d'emploi gratuit
Retrouvez gratuitement la notice de l'appareil Tronic 70 MAC au format PDF.
| Caractéristiques techniques | Porte de garage MAC Tronic 70, motorisation électrique, dimensions standard, matériaux en acier galvanisé. |
|---|---|
| Utilisation | Ouverture et fermeture automatiques, télécommande incluse, compatible avec systèmes de sécurité. |
| Maintenance et réparation | Vérification régulière des mécanismes, lubrification des pièces mobiles, nettoyage des capteurs de sécurité. |
| Sécurité | Système de détection d'obstacles, verrouillage automatique, conformité aux normes de sécurité en vigueur. |
| Informations générales | Garantie de 2 ans, service après-vente disponible, installation recommandée par un professionnel. |
FOIRE AUX QUESTIONS - Tronic 70 MAC
Téléchargez la notice de votre Porte de garage au format PDF gratuitement ! Retrouvez votre notice Tronic 70 - MAC et reprennez votre appareil électronique en main. Sur cette page sont publiés tous les documents nécessaires à l'utilisation de votre appareil Tronic 70 de la marque MAC.
MODE D'EMPLOI Tronic 70 MAC
MAC RC 1 MAC RC 2 MAC RC 4
Fréquence 433,92 MHz 433,92 MHz 433,92 MHz
Alimentation 12 V DC batterie GP 23 A 12 V DC batterie GP 23 A 12 V DC batterie GP 23 A
Puissance émise -10+-7 dBm (100-200mW) -10+-7 dBm (100-200mW) -10+-7 dBm (100-200mW)
Tension du circuit de commande:
Vérifiez si la porte de garage est bien équilibrée et si elle s'ouvre et se referme facilement avant que vous installiez l'entraînement.
- N'utilisez pas de contrepoids supplémentaires pour compenser le fait que la porte ne marche pas bien. Des contrepoids excessifs peuvent gripper le Système d'Inversion ou peuvent endommager la porte.
- Enlevez tous les câbles, leviers, crochets, brides et autres saillies auxquels vous risquez d’être accrochés. Ne portez pas de vêtements amples.
- Installez le bouton-poussoir tout près de la porte, mais hors d'atteinte des pièces mobiles. Il est conseillé d'installer le bouton-poussoir assez haut, hors d'atteinte des enfants. Le test du système d'inversion est très important. Une porte qui se ferme doit s'arrêter et se rouvrir quand il y a un obstacle sous la porte. Un réglage incorrect peut causer des dommages ou des blessures. Faites ce test tous les mois et adaptez les réglages si nécessaire (voir menu 4 et menu 5 à la page 35 de ce manuel).
Tenez compte des consignes locales de sécurité.
Pour éviter des phénomènes d'induction, il est impératif de séparer dans des gaines différentes les câbles de basse tension (bouton-poussoir, cellule photo-électrique,...) et ceux de l'alimentation.
- S'il n'y a pas un deuxième accès au garage, il faut installer un déverrouillage de secours à l'extérieur. Cet accessoire doit permettre l'accès au garage lors d'une interruption de courant.
- Débranche l'entraînement avant d'ouvrir le boîtier!
- Vérifiez régulièrement si l'installation (notamment les câbles, ressorts et fixations) est encore en bon état et si la porte est toujours bien équilibrée. Ne travaillez jamais vous-même à la porte, aux ressorts ou aux câbles ; une porte qui n'est pas bien équilibrée peut causer des blessures. Démontez tous les serrures et les verrouillages de la porte ou mettez-les hors d'usage.
Remarque importante pour la sécurité
Tenez les gens et les animaux à distance des portes en mouvement. Montrez à tout le monde comment il faut utiliser l’entraînement en sécurité. Ne donnez une commande d’ouverture ou de fermeture que lorsque la porte est à portée de vue. Veillez à ce que des enfants ne jouent pas avec la porte ou les télécommandes.
Gardez ce manuel en vue de futurs entretiens, réglages et réparations.
Nous vous félicitons de l'achat de votre nouvel ouvre-porte. Cet entraînement est le résultat d'une conception méticuleuse et de précises techniques de production. Tous nos produits sont testés à l'usine et garantissant une qualité et une sécurité optimales.
Conformez-vous aux instructions dans ce manuel afin d’éviter des dommages à l’entraînement ou à la porte de garage et afin de répondre aux directives des machines.

Réouverture automatique
Une porte fermante s'arrête et se réouvre automatiquement dans les 2 secondes quand la porte rencontre un obstacle.
Limitation automatique de la durée de fonctionnement
La porte fermante s'arrête et se réouvre si elle ne s'est pas entièrement fermée en moins de 88 secondes (régla ble 30 - 240 secondes).
- Arrêt de sécurité
La porte ouvrante s'arrête en moins de 2 secondes quand elle rencontre un obstacle.
Cellule photoélectrique
Nous vous conseillons d'installer une cellule photo-électrique comme sécurité supplémentaire. Quand un objet ou une personne coupe le rayon infrarouge pendant la fermeture, la porte s'arrête et se réouvre sans que personne n'ait touché à la porte.

Important
Afin de garantir une sécurité optimale, il faut programmer la limitation de force indépendante en ouverture et en fermeture (voir menu 4 et 5 à la page 35 de ce manuel), et vérifier les réglages régulièrement.
Instructions pour le montage
Attention: lorsque l'entrainment est livré avec un rail en deux pièces, il faut suivre les instructions de montage livrées avec le rail.
Fixez le rail à l'entraînement à l'aide des 2 étriers.
Faites attention à ce que les vis soient bien serrés.

Montez le levier de verrouillage et la barre de traction sur le chariot.
a. Retirez le levier de sa position de transport et positionnez-le dans la place prévue sur le chariot. (fig. 1) b. Vissez le bras de connexion dans le chariot. Faites attention à la position du cordon de traction (fig. 2) afin d'éviter des dégâts et un fonctionnement incorrect.


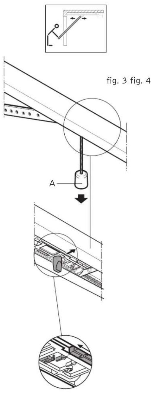
3 Déverrouillage
a. Pour déverrouiller le chariot : tirez la corde "a". Le chariot reste déverrouillé (fig. 3.) b. Pour remettre le chariot en marche : roulez le levier rouge dans le sens de la flèche et démarrez l'ouvre-porte. (fig. 4).


Determinez le type de porte de GARAGE
Vérifiez avant l'installation de l'entraînement si l'opérateur convient pour la porte que vous avez. Déterminez le type de votre porte dans les chapitres 4A, 4B, 4C ou 4D et suivez les instructions individuelles scrupuleusement. Contactez votre fournisseur pour tout autre type de porte. Des accessoires spéciaux ou des adaptations peuvent être nécessaires.

Portes débordantes

- Montez la patte (a) au milieu de la porte. Fixez l’étrier (b) du rail au-dessus de la porte, sur le dormant ou sur la poutre, de telle façon qu’il y a minimum 10 mm de jeu entre la partie la plus haute de la porte et le rail.

- Mettez l’entraînement dans une position horizontale à l’aide d’un support et fixez le côté moteur.

- Déverrouillez le chariot. Ouvrez ou fermez la porte lentement.
- Attachez le bras d'entraînement à la patte.
Attention!
Démontez tous les serrures et les verrouillages de la porte ou mettez-les hors d'usage.
Portes sectionnelles


- Réglez la console à l'hauteur exacte et fixez-la au milieu du panneau supérieur de la porte.

Montez la patte (a) au milieu de la porte. Fixez l'étrier (b) du rail au-dessus de la porte, sur le dormant ou sur la poutre, de telle façon qu'il y a minimum 10 mm de jeu entre la partie la plus haute de la porte et le rail.

- Mettez l'entraînement dans une position horizontale à l'aide d'un support et fixez le côté moteur.

- Déverrouillez le chariot. Ouvrez ou fermez la porte lentement. Fixez la tige (c) en deux pièces à l’étrier (a).
Attention! Démontez tous les serrures et les verrouillages de la porte ou mettez-les hors d'usage.


Porteneuveau Bordant


Montez la patte (a) au milieu de la porte. Fixez l'étrier (b) du rail au-dessus de la porte, sur le dormant ou sur la poutre, de telle façon qu'il y a minimum 10 mm de jeu entre la partie la plus haute de la porte et le rail.

- Fixez le bras courbé selon les instructions du fournisseur du bras.
- Mettez l’entraînement dans une position horizontale à l’aide d’un support et fixez le côté moteur.



- Déverrouillez le chariot. Ouvrez ou fermez la porte lentement.
- Ouvrez la porte entièrement et connectez le bras d'entraînement avec le bras courbé. Fermez la porte manuellement et vérifiez si la distance entre le chariot et la porte est de min. 165 mm.


Portes non débordantes


Montez la patte (a) au milieu de la porte. Fixez l’étrier (b) du rail au-dessus de la porte, sur le dormantant ou sur la poutre, de telle façon qu’il y a minimum 10 mm de jeu entre la partie la plus haute de la porte et le rail. Fixez le bras courbe selon les instructions du fournisseur du bras. - Mettez l’entraînement dans une position horizontale à l’aide d’un support et fixez le côté moteur.



- Déverrouillez le chariot. Ouvrez ou fermez la porte lentement.
- Ouvrez la porte entièrement et connectez le bras d'entraînement avec le bras courbe. Fermez la porte manuellement et vérifiez si la distance entre le chariot et la porte est de min. 165 mm.

CONTACTEZ VOTRE FOURNISSEUR POUR TOUT AUTRE TYPE DE PORTE!
Vérifiez si l'entraînement et le rail sont bien montés et si tous les vis sont bien serrés. Attention: avant de programmer l'entraînement vous devez verrouiller le chariot et fixer le bras d'entraînement à la porte. Posez la lampe.
Type E14, max. 40 Watt (non inclus).
Indications panneau de commande
Votre entrainement est équipé d'un panneau de commande simple avec 8 LEDs et 3 boutons de programmation.
1 cellule photo-électrique externe 2 porte ouverte 3 fermeture automatique 4 porte fermée 5 éclairage 230V 6 dérèglement impulsion (clignote lentement lorsque 'verrouillage de vacance' 8 en fonctionnement, alimentation secteur (230V))
Boutons de programmation
Bouton de programmation pour "diminuer" et bouton test fermeture Bouton de programmation pour "augmenter" et bouton test ouverture Bouton de programmation
Explication
LED éteinte p. e. [1-1] LED allumée p. e. 3 LED clignote p. e. 5 LED clignote rapidement p. e. 64
Bouton appuyé CP ou + ou
Eclairage de l'entraînement allumé: éteint:
Eclairage externe allumé: éteint:
Une fois que l'entraînement est sous tension, il subit automatiquement un auto-test ; les 8 LEDs et la lampe sont allumés pendant environ 2 secondes. L'entraînement est en fonctionnement dès que la lampe est éteinte et que le LED est allumé.
Toutes les données et les adaptations sont programmées à l'aide des 3 boutons de programmation. Appuyez sur le bouton P pendant ca. 2 sec afin de passer du mode de service vers le mode de programmation. Lâchez le bouton P quand tous les LEDs sont allumés et que le LED clignote. Vous entrez maintenant dans le mode de programmation des fonctions de base.
Utilisez les boutons et pour des changements dans le menu de programmation. Le bouton P pour memoriser un choix de menu / une programmation.
1 Programmation de la cellule photoélectrique 2 Programmation du fin de course 'Ouverture' 3 Programmation du fin de course 'Fermeture' 4 Programmation de la limitation de force pendant 'Ouverture' 5 Programmation de la limitation de force pendant 'Fermeture'
Reglage de l'entrainement:
Menu 1
PROGRAMMATION DE LA CELLULE PHOTO-ÉLECTRIQUE * [1-1]
- Appuyez sur bouton OP pendant environ 2 sec (LED clignote, les autres LEDs sont allumés).
- Appuyez sur bouton si vous installez une cellule photo-électrique (LED est allumé). Appuyez sur bouton si vous n'installez pas de cellule photo-électrique (LED clignote).
- Appuyez sur bouton pour mémoriser la fonction cellule photo-électrique et pour passer automatiquement au menu de programmation 2. La cellule photo-électrique est un accessoire optionnel.
Menu 2
PROGRAMMATION DU FIN DE COURSE OUVERTURE
- LED clignote et tous les LEDs sont allumés.
- Appuyez sur le bouton de sorte que la porte atteigne la position ouverte souhaitée. Utilisez les boutons (OUVERTURE) et (FERMETURE) pour faire le réglage précis.
- Appuyez sur P pour programmer la fin de course OUVERTURE et pour passer automatiquement au menu de programmation ③.
Menu 3
PROGRAMMATION DU FIN DE COURSE FERMETURE 4
- LED clignote et tous les LEDs sont allumés.
- Appuyez sur le bouton de sorte que la porte atteigne la position fermée souhaitée. Utilisez les boutons (FERMETURE) et (OUVERTURE) pour faire le réglage précis.
- Appuyez sur CP pour programmer la fin de course FERMETURE et pour passer automatiquement au menu de programmation 4.
Menu 4
PROGRAMMATION DE LA FORCE MAXIMALE POUR L'OUVERTURE 2 ET 6
Bien que l'entraînement soit équipé d'un réglage de force auto-programmant, nous vous conseillons fortement de programmer la force maximale nécessaire pour l'ouverture. Lorsque la force programmée manuellement est dépassée, elle est prioritaire à la force apprise initialement.
- Les LEDs clignotent et les autres LEDs sont allumées.
- Appuyez sur les boutons et pour régler la force. Chaque LED allumée représente 1/8 de la force, donc quand il y a 1 seul LED 1 (1/8) qui est allumé, la force est minimale, lorsque tous les LEDs (8/8) sont allumés, la force est maximale.
| 8←1 | 8←1 | 8←1 | 8←1 | 8←1 | 8←1 | 8←1 | 8←1 | 8←1 |
| 7←2 | 7←2 | 7←2 | 7←2 | 7←2 | 7←2 | 7←2 | 7←2 | 7←2 |
| 6←3 | 6←3 | 6←3 | 6←3 | 6←3 | 6←3 | 6←3 | 6←3 | 6←3 |
| 5←4 | 5←4 | 5←4 | 5←4 | 5←4 | 5←4 | 5←4 | 5←4 | 5←4 |
| 1/8 | 2/8 | 3/8 | 4/8 | 5/8 | 6/8 | 7/8 | 8/8 |
- Appuyez sur P pour programmer la force maximale pour l'ouverture et pour passer automatiquement au menu ⑤.
Attention: régalez le dispositif 'détection obstacles' aussi sensible que possible (max. 150 N sur la partie inférieure de la porte).
Menu 5
PROGRAMMATION DE LA FORCE MAXIMALE POUR LA FERMETURE 4 ET 6
Bien que l'entraînement soit équipé d'un réglage de force auto-programmant, nous vous conseillons fortement de programmer la force maximale pour la fermeture. Lorsque la force programmée manuellement est dépassée, elle est prioritaire à la force apprise initialement.
- LED 64 et LED 6 clignotent et les autres LEDs sont allumées.
- Appuyez sur les boutons et pour régler la force. Chaque LED allumée représente 1/8 de la force, donc quand il y a 1 seule LED 1 (1/8) qui est allumée, la force est minimale, lorsque tous les LEDs (8/8) sont allumés, la force est maximale.
| 80 | 81 | 82 | 83 | 84 | 85 | 86 | 87 | 88 | 89 | 88 |
| 79 | 78 | 79 | 78 | 79 | 79 | 79 | 78 | 79 | 79 | 79 |
| 64 | 63 | 64 | 63 | 63 | 64 | 63 | 63 | 63 | 63 | 63 |
| 55 | 54 | 54 | 55 | 54 | 55 | 54 | 55 | 54 | 55 | 54 |
| 1/8 | 2/8 | 3/8 | 4/8 | 5/8 | 6/8 | 7/8 | 8/8 |
Memoriser les programmations:
Appuyez sur pour memoriser la limitation de force pendant la fermeture et pour terminer la programmation des fonctions de base. Tous les LEDs s'éteignent un par un. (d'abord LED 8, LED 7,..., L'entraînement est maintenant en état de service (LED 8 et éventuellement LED 2 ou LED 4 sont allumés).
Attention: réglez le dispositif "détection obstacles" aussi sensible que possible (max. 150 N sur la partie inférieure de la porte).
ATTENTION: Testez la sensibilité chaque mois et modifiez, si nécessaire, les réglages.
Connexion recepteur:
Connectez le récepteur externe et programmez l'émetteur selon les instructions spécifiques.
- Appuyez environ 2 sec sur (LED clignote, les autres sont allumés).
- Appuyez plusieurs fois sur jusqu'à ce que le menu désiré est affiché (p. e. LED 64 et LED 60 clignotent et tous les autres LEDs sont allumés). Les réglages de chaque menu que vous passez sont gardés!
- Suivez les instructions individuelles du menu choisi.
- Appuyez sur P pour programmer le menu choisi, appuyez plusieurs fois sur P pour retourner à l'état de service. (LED 8 et éventuellement LED 2 ou LED 4 sont allumés).
Attention! Si la commande se trouve dans le mode de programmation et que, aucun des trois boutons de programmation n'est appuyé pendant les 30 sec, la programmation est interrompue (erreur 7).
Système digital de télécommandes avec "rolling code
Le MAC RC est un système de télécommandes en 433 MHz. Pour garantir une sécurité optimale, le signal émis est une combinaison d'un code fixe unique et d'un "rolling code" qui évolue sans cesse. Grâce à ce système, on obtient plus de 100.000.000.000.000.000 codes différents incopiables.
Le mode de programmation peut être activé soit directement dans le récepteur, soit au moyen de l'émetteur. Cette seconde possibilité permet de programmer de nouveaux émetteurs dans un système existant au moyen d'un émetteur, p. e. quand le récepteur est difficilement accessible.
Le code de l'émetteur est programmé dans la mémoire Eeprom du récepteur, où les données sont maintenues, même lors d'une interruption de courant. La programmation à distance permet également d'effacer un émetteur programmé.
Les émetteurs/récepteurs sont conformes aux directives CE et aux normes I-ETS. Ils sont approuvés par le BIPT.
1. Généralités
Les émetteurs MAC RC "Rolling Code" sont reconnaissables à leurs boutons-poussoirs bleus. Il existe en trois versions: MAC RC 1 (1 canal), MAC RC 2 (2 canaux) et MAC RC 4 (4 canaux).
Tous les émetteurs sont pourvus d'une fonction permettant une économie de batterie qui met l'émetteur hors service lorsque le bouton-poussoir est appuyé pendant plus de 30 sec.
MAC RC 1 MAC RC 2 MAC RC 4 (émetteur 1 canal) (émetteur 2 canaux) (émetteur 4 canaux)
2. Programmation des émetteurs
Pour la programmation/suppression au moyen du bouton sur le récepteur nous vous renvoyons au manuel du récepteur.
2.1. Ouvrir l'émetteur et programmation du premier émetteur
Appuyez sur le bouton MEM. Appuyez sur le bouton bleu du canal désiré dès que l'émetteur émet un signal continu (environ 5 sec.). L'émetteur émet maintenant un signal interrompu. Le récepteur est programmé.

1: appuyer 2: lever vers le haut
Attention!
La programmation du premier émetteur au moyen de l'émetteur est seulement possible quand la mémoire du récepteur est vide!
2.2. Programmation d'un émetteur supplémentaire
Appuyez sur le bouton MEM de l'émetteur déjàprogrammé. Appuyez dans les 5 secondes le bouton déjàprogrammé sur l'émetteur déjàprogrammé dès que le récepteur émet un signal continu. Le bip est interrompu brièvement. Ensuite vous appuyez dans les 5 secondes sur le bouton-poussoir à programmer. Le récepteur émet un signal interrompu. Le bouton-poussoir supplémentaire de l'émetteur est programmé.
2.3. Effacer un émetteur de la mémoire au moyen de l'émetteur
Appuyez-en-dehors des 5 sec. trois fois sur le bouton MEM de l'émetteur déjàprogrammé. La première fois le récepteur émet un signal continu. La troisième fois le récepteur émet un signal interrompu. Appuyez-maintenant sur le bouton du canal à effacer. Le récepteur arrête immédiatement l’émission du signal.
3. Données techniques
MAC RC 1 MAC RC 2 MAC RC 4
| Fréquence 433,92 MHz 433,92 MHz 433,92 MHz | |||
| Alimentation | 12 V DC (batterie GP 23 A) | 12 V DC (batterie GP 23 A) | 12 V DC (batterie GP 23 A) |
| Puisance apparente irradiée | -10+-7 dBm (100-200mW) | -10+-7 dBm (100-200mW) | -10+-7 dBm (100-200mW) |
| Consommation moyenne | 28 mA | 28 mA | 28 mA |
| Nombre de canaux | 1 | 2 | 4 |
| Température de fonctionnement | -10 °C / +55°C | -10 °C / +55°C | -10 °C / +55°C |
| Fonction économique de batterie | après 30 sec. | après 30 sec. | après 30 sec. |
Les émetteurs/récepteurs sont conformes aux directives CE et aux normes I-ETS. Ils sont approuvés par le BIPT.
1. Généralités
Le MAC RX 35 est une platine réceptrice sur 433,92 MHz compatible avec les émetteurs MAC RC et MAC RD. Le récepteur RX 35 est incorporé dans le MAC TRONIC.
2.1. La connexion du récepteur
Le récepteur RX35 se trouve au-dessous du capot de la lampe du MAC TRONIC.



P1-MEM = bouton de programmation
1) Appuyez et maintenez appuyé P1. Après 0,8 sec. le buzzer sonore émet un signal continu. 2) Émettez en même temps le canal à mémoriser. Le buzzer émet un signal intermittent.
Répétez les actions 1) et 2) pour introduire un nouveau code.
J2 = pontage
Pôles pontés: pour fonctionnement avec les émetteurs MAC RD (boutons-poussoirs rouges).
Pôles non pontés: pour le fonctionnement avec les émetteurs MAC RC (boutons-poussoirs bleus).
Effacer 1 code
1) Appuyez et maintenez appuyé P2. Après 0,8 sec le buzzer émet un signal intermittent. 2) Émettez en même temps le code à effacer. Dès que le code est effacé, le buzzer émet un signal continu.
Répétez les actions 1) et 2) pour effacer un autre code.
Effacer tous les codes
Appuyez et maintenez appuyé P2. Après 0,8 sec. le buzzer émet un signal interrompu. Lâchez maintenant P2 et appuyez-le à nouveau dans les 0,5 sec. Maintenez-le pendant 10 sec. jusqu'à ce que le buzzer émet un signal continu. Lâchez maintenant P2.
ANT = connexion pour l'antenne
Un fil de cuivre isolé de 170mm est toujours fourni.
Lors de l'utilisation d'une antenne externe type MAC ANT GP 433, le câble du coax RG 58 coax doit être branché au vis droit
(masse). La longueur totale du coax ne peut pas dépasser les 10 mètres.
3. Données techniques
Fréquence 433,92 MHz
Puissance absorbée max. lors de repos 14mA
Puissance absorbée max. lors de fonctionnement 14mA
Charge max. du relais collecteur ouvert 30mA
Température de fonctionnement -10°C / +55°C
Impédance antenne 50 Ω
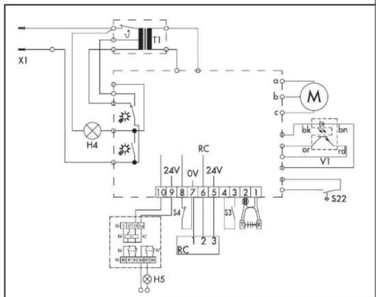
Branchements externes




T1 transformateur
V1 senseur compte-tours
S22 interrupteur de point de référence
S3 bouton-poussoir IMPULSION (contact normalement ouvert)
S4 bouton-poussoir
(contact normalement fermé)
X1 fiche 1N 220-240V 50 Hz
H4 lampe d'éclairage
H5 lampe de signalisation
RC contact relais
0V terre
24V 24 V CC, 50mA max.
bk noir
bn brun
or orange
rd rouge
b vert/jaune
c vert
Il est possible de connecter soit un bouton-poussoir ou une console murale à 3 fonctions (impulsion, éclairage allumé/éteint et verrouillage de vacances). Si le LED 8 est allumé et que le LED 7 clignote, le verrouillage de vacances est activé.
Désactivez le 'Déverrouillage de vacances' au moyen de la console murale ou par appuyez le bouton CP brièvement.
Que FAIRE en cas de dereglements
| Indication de dérèglement | Cause | Solution |
| LED 8 étèint | Pas d'alimentation. | Vérifiez l'alimentation.Vérifiez la prise de courant. |
| déclenché | Laissez refroidir le transfo.La protection | |
| Platine de commande défectueuse. | Coupez l'alimentation. Dévisser la platine de commande et faites vérifier. | |
| LED 6 clignote.Erreur 10 | Système 'Détection obstacles' trop sensible.La portefonctionne mal ou se bloque. | Régléz de nouveau le système 'Détection obstacles' (Menu 4, Menu 5). Faites le nécessaire pour que le mouvement de la porte soitouple. |
| LED 6 clignote.Erreur 6 ou 15. | Cellule photo-électrique défectueuse ou rayon interrompu. | Faites contrôle la cellule photo-électrique ou enlevez l'obstruction. |
| La portes s'ouvre, mais ne se ferve pas.Erreur 15. | Cellule photo-électrique Menu 1 est programmée, mais pas raccordée. | Adaptez la programmation de la cellule photo-électrique ou raccordez la cellule. |
| Pas de réaction après impulsion.LED 7 est allumé | Court-circuit aux bornes de connexion du contact d'impulsion. | Déconnectez tous les conducteurs des bornes d'impulsion, reconnectcez-les ensuite un par un et vérifie le fonctionnement correcte. |
| Pas de réaction après impulsion.Erreur 36. | sans que le bouton STOP a été branché. | Branchez le bouton STOP.Pontage S4 (normalement fermé) enlevé, |
| Pas de fonctionnement avec l'émetteur, fonctionne seulement avec la console murale.Led 8 est allumé, Led 7 clignote. | L'entrainment est en position 'Déverrouillage de vacances'. | Désactevez le 'Deverrouillage de vacances' au moyen de la console murale ou par appuyez le bouton BP brièvement. |
| LED 6 clignote.Erreur 9. | Senseur compte-tours défectueux. | Faites vérifier l'entrainment. |
| Faites contrôle la porte.La porte fonctionne mal. |
LA DIAGNose EST VISUALISEE QUAND LE BOUTON EST APPUYEE BRIEVEMENT
DérèglementErreur no. LED clignote irrégulièrement
| 6 | Circuit cellule photo-électrique interrompu. |
| 7 | Programmation interrompu. |
| 8 | Point de référence défectueux. |
| 9 | Senseur compte-tours défectueux. Système détention obstacles actifé. |
| 10 | Limitation de force. |
| 11 | Limitation du temps de marche. |
| 15 | Test cellule photo-électrique négatif. |
| 16 | Test limitation de force. |
| 28 | Limitation de force auto-programmante |
| 27 | ‘plus-value' sensibilité limitation de force |
| Rupture du circuit de voille.36 |
Avertissement -
La programmation des réglages avancés ne peut être faite que par un spécialiste.
Fermeture automatique (Niveau 3). - Adaptation réglages automatiques de la force et de l'éclairage (Niveau 4). - Éclairage / lampes de signalisation (Niveau 5).
Programmation de la platine de commande - fermeture automatique (niveau 3)
Avertissement - Lors de l'activation de la fonction 'fermeture automatique', une cellule photoélectrique doit être branchée selon le menu ① dans les fonctions de base.
APERCU MENU (N3):
Temporisation durée 'porte ouverte' (fermeture automatique). Θ Programmation temps de présignalisation avant fermeture. 3 Programmation temps de présignalisation avant ouverture.
(à utiliser avec une lampe de signalisation)
Réfermeture prématurée après passage devant la cellule photoélectrique. Reset des menus du niveau 3
Programmation fermeture automatique:
Menu (N3)
TEMPORISATION DUREE 'PORTE OUVERTE' (FERMETURE AUTOMATIQUE)
La commande est en état de fonctionnement.
- Appuyez sur les boutons de programmation ΘP, et simultanément pendant environ 10 sec. jusqu'à ce que le LED clignote et que tous les autres soient allumés.
- Lâchez (LED clignote).
- Utilisez les boutons et pour programmer la durée 'porte ouverte' durée minimale: 5 secondes durée maximale: 255 secondes
| 80 | 79 | 68 | 59 | 48 | 47 | 46 | 45 | 44 | 43 | 42 | 41 | 39 | 38 | 37 | 36 | 35 | 34 | 33 | 32 | 31 | 29 | 28 | 27 | 26 | 25 | |||||
| 70 | 67 | 56 | 45 | 34 | 33 | 32 | 31 | 29 | 28 | 27 | 26 | 25 | 24 | 23 | 22 | 21 | 20 | 19 | 18 | 17 | 16 | 15 | 14 | 13 | 12 | |||||
| 64 | 53 | 44 | 33 | 32 | 31 | 30 | 29 | 28 | 27 | 26 | 25 | 24 | 23 | 22 | 21 | 20 | 19 | 18 | 17 | 16 | 15 | 14 | 13 | 12 | 11 | |||||
| 56 | 44 | 43 | 33 | 32 | 31 | 30 | 29 | 28 | 27 | 26 | 25 | 24 | 23 | 22 | 21 | 20 | 19 | 18 | 17 | 16 | 15 | 14 | 13 | 12 | 11 | |||||
| Minutéur désactivé | 5 seconds | 10 seconds | 15 seconds | 20 seconds | 25 seconds | 30 seconds | 35 seconds | 40 seconds | 50 seconds | 80 seconds | 100 seconds | 120 seconds | 150 seconds | 180 seconds | 255 seconds | |||||||||||||||
- Appuyez sur P pour mémoriser la durée 'porte ouverte' et passer automatiquement au menu ②.
Menu ② (N3)
PROGRAMMATION TEMPS DE PRÉSIGNALISATION AVANT FERMETURE
Une fois que la durée "porte ouverte" est programmée, le LED clignote.
- Contrôlez si le LED clignote et si tous les autres LEDs sont allumés.
- Utilisez les boutons et pour programmer le temps de présignalisation.
Durée minimale: 2 secondes
Durée maximale: 70 secondes
| 83 | 84 | 85 | 86 | 87 | 88 | 89 | 89 | 89 | 89 | 89 | 89 | 89 | 89 | 89 | 89 | 89 | 89 | 89 | 89 | 89 | 89 | 89 | 89 | 89 | 89 | 89 | 89 | 89 | 89 | 89 | 89 | 89 | 89 | ||
| 77 | 78 | 79 | 79 | 79 | 79 | 79 | 79 | 79 | 79 | 79 | 79 | 79 | 79 | 79 | 79 | 79 | 79 | 79 | 79 | 79 | 79 | 79 | 79 | 79 | 79 | 79 | 79 | 79 | 79 | 79 | 79 | 79 | 79 | 79 | |
| 64 | 63 | 64 | 63 | 64 | 63 | 63 | 64 | 63 | 64 | 63 | 64 | 63 | 64 | 63 | 64 | 63 | 64 | 63 | 64 | 63 | 64 | 63 | 64 | 63 | 64 | 63 | 63 | 63 | 63 | 63 | 63 | 63 | 63 | 63 | |
| 56 | 54 | 54 | 54 | 54 | 54 | 54 | 54 | 54 | 54 | 54 | 54 | 54 | 54 | 54 | 54 | 54 | 54 | 54 | 54 | 54 | 54 | 54 | 54 | 54 | 54 | 54 | 54 | 54 | 54 | 54 | 54 | 54 | 54 | 54 | |
| Minuteur désactivé | 2 seconds | 5 seconds | 10 seconds | 15 seconds | 20 seconds | 25 seconds | 30 seconds | 35 seconds | 40 seconds | 45 seconds | 50 seconds | 55 seconds | 55 seconds | 55 seconds | 55 seconds | 55 seconds | 55 seconds | 55 seconds | 55 seconds | 55 seconds | 55 seconds | 55 seconds | 55 seconds | 55 seconds | 55 seconds | 55 seconds | 55 seconds | 55 seconds | 55 seconds | 55 seconds | 55 seconds | 55 seconds | 55 seconds | 55 seconds | 55 seconds |
- Appuyez sur CP pour mémoriser le temps de présignalisation et pour passer au menu ③.
Menu (N3)
PROGRAMMATION TEMPS DE PRÉSIGNALISATION AVANT DEMARRAGE (TEMPS AVANT QUE LA PORTE S'OUVRE)
- Contrôlez si le LED clignote et si les autres sont allumés.
- Utilisez les boutons et pour programmer le temps de présignalisation avant le démarrage.
Durée minimale: 0 secondes
Durée maximale: 7 secondes
- Appuyez sur CP pour memoriser la programmation et pour passer au menu 4.
Menu 4 (N3)
REFERMETURE PRÉMATUREE APRES PASSAGE DEVANT LA CELLULE PHOTO-ÉLECTRIQUE
- Contrôlez si le LED clignote et si les autres sont allumés.
- Utilisez les boutons et pour désirer le réglage désiré:
A. LED clignote : La porte se ferme après l'expiration du temps programmé. B. LED 1 est allumé : La porte se ferme après passage devant la cellule photo-électrique.
| 8-10 | 8-11 |
| 7-5 | 7-5 |
| 6-3 | 6-3 |
| 5-4 | 5-4 |
| La porte se ferme après l'expiration du tempsprogrammé | La porte se ferme après passage devant la cellulephoto-électrique |
- Appuyez sur P pour valider votre choix et pour terminer le niveau 3 de programmation avancée "Fermeture automatique".
Les LEDs s'éteignent un par un, à commencer par le LED [8]. L'entraînement est maintenant en état de fonctionnement ; le LED [8] et éventuellement le LED [2] (porte entièrement ouverte) ou le LED [4] (porte entièrement fermée) sont allumés.
Appuyez les boutons de programmation et simultanément pendant au moins 20 secondes. Reset sera complet quand les LEDs s'éteignent un par un à commencer par le LED 8 à finir avec le LED 1-1.
L'entraînement et maintien en état de fonctionnement. Le LED 8 et éventuellement le LED 2 (porte entièrement ouverte) ou le LED 4 (porte entièrement fermée) sont allumés.
Programmation reglages automatiques de la FORCE et de l'eclairage (N4)
Avertissement - La programmation des réglages avancés ne peut être faite que par un spécialiste.
APERCU MENU (N4):
1 Programmation durée de l'éclairage • Programmation plus-value de la force auto-programmée • Programmation plus-value force auto-programmée pendant vitesse réduite.
L'adaptation des réglages automatiques de la FORCE et de l'éclairage:
- En état de fonctionnement, appuyez sur les boutons P, et simultanément pendant ca. 10 sec. jusqu'à ce que le LED clignote et que les autres LEDs soient allumés.
- Maintenez le bouton appuyé et sélectionnez le Niveau 4 à l'aide des boutons ou (LED clignote rapidement).
- Lachez P.
Menu (N4)
PROGRAMMATION DUREE DE L'ÉCLAIRAGE (
- LED clignote et les autres LEDs sont allumées.
- Utilisez les boutons et pour programmer la durée de l'éclairage.
Durée minimale: 90 secondes
Durée maximale: 240 secondes
| 8 | 121 | 8 | 121 | 8 | 121 | 8 | 121 | 8 | 121 | 8 | 121 | 8 | 121 | 8 | 121 | 8 | 121 | 8 | 121 | 8 | 121 | 8 | 121 | |
| 75 | 2 | 75 | 2 | 75 | 2 | 75 | 2 | 75 | 2 | 75 | 2 | 75 | 2 | 75 | 2 | 75 | 2 | 75 | 2 | 75 | 2 | 75 | 2 | |
| 64 | 3 | 64 | 3 | 64 | 3 | 64 | 3 | 64 | 3 | 64 | 3 | 64 | 3 | 64 | 3 | 64 | 3 | 64 | 3 | 64 | 3 | 64 | 3 | |
| 5 | 4 | 5 | 4 | 5 | 4 | 5 | 4 | 5 | 4 | 5 | 4 | 5 | 4 | 5 | 4 | 5 | 4 | 5 | 4 | 5 | 4 | 5 | 4 | |
| 90 seconds | 95 seconds | 100 seconds | 110 seconds | 120 seconds | 130 seconds | 140 seconds | 150 seconds | 160 seconds | 170 seconds | 180 seconds | 190 seconds | 200 seconds | 210 seconds | 220 seconds | 240 seconds |
- Appuyez sur P pour mémoriser la programmation et pour passer automatiquement au menu 2.
Menu ② (N4)
PROGRAMMATION PLUS-VALUE DE LA FORCE AUTO-PROGRAMMEE
- LED clignote et les autres LEDs sont allumées.
- Utilisez les boutons et pour augmenter ou diminuer la 'plus-value' par étapes de 1/15. plus-value minimale: 1/15 plus-value maximale: 15/15
| 80 | 111 | 80 | 111 | 80 | 111 | 80 | 111 | 80 | 111 | 80 | 111 | 80 | 111 | 80 | 111 | 80 | 111 | 80 | 111 | 80 | 111 | 80 | 111 | |
| 75 | 22 | 75 | 22 | 75 | 22 | 75 | 22 | 75 | 22 | 75 | 22 | 75 | 22 | 75 | 22 | 75 | 22 | 75 | 22 | 75 | 22 | 75 | 22 | |
| 60 | 33 | 60 | 33 | 60 | 33 | 60 | 33 | 60 | 33 | 60 | 33 | 60 | 33 | 60 | 33 | 60 | 33 | 60 | 33 | 60 | 33 | 60 | 33 | |
| 50 | 44 | 50 | 44 | 50 | 44 | 50 | 44 | 50 | 44 | 50 | 44 | 50 | 44 | 50 | 44 | 50 | 44 | 50 | 44 | 50 | 44 | 50 | 44 | |
| désactivé | 1/15 | 2/15 | 3/15 | 4/15 | 5/15 | 6/15 | 7/15 | 8/15 | 9/15 | 10/15 | 11/15 | 12/15 | 13/15 | 14/15 | 15/15 |
- Appuyez sur CP pour mémoriser la programmation et passer automatiquement au menu ③
Programmation plus-value de la FORCE auto-programmee pendant vitesse réduite
- LED clignote et les autres LEDs sont allumées.
- Utilisez les boutons et pour augmenter ou diminuer la 'plus-value' de la force autoprogrammée en vitesse réduite' par étapes de 1/15. plus-value minimale: 1/15 plus-value maximale: 15/15
| 8 | 1 | 8 | 2 | 8 | 3 | 8 | 4 | 8 | 5 | 8 | 6 | 7 | 8 | 9 | 10 | 11 | 12 | 13 | 14 | 15 | |
| 7 | 2 | 7 | 2 | 7 | 3 | 7 | 2 | 7 | 3 | 7 | 2 | 7 | 8 | 9 | 10 | 11 | 12 | 13 | 14 | 15 | |
| 6 | 3 | 6 | 3 | 6 | 4 | 6 | 3 | 6 | 4 | 6 | 3 | 6 | 7 | 8 | 9 | 10 | 11 | 12 | 13 | 14 | |
| 5 | 4 | 5 | 4 | 5 | 4 | 5 | 4 | 5 | 4 | 5 | 4 | 5 | 6 | 7 | 8 | 9 | 10 | 11 | 12 | 13 | |
| désactivé | 1/15 | 2/15 | 3/15 | 4/15 | 6/15 | 7/15 | 9/15 |
- Appuyez sur P pour mémoriser la programmation et pour terminer le niveau 4 de programmation avancée "Réglages automatiques de la force et de l'éclairage".
Les LEDs s'éteignent un par un, à commencer par le LED 8. L'entraînement est maintenant en état de fonctionnement ; le LED 8 et éventuellement le LED 2 (porte entièrement ouverte) ou le LED 4 (porte entièrement fermée) sont allumés.
Programmation de l'euclairage / LAMPES de signalisation (niveau 5)
Avertissement - La programmation des réglages avancés ne peut être faite que par un spécialiste.
APERCU MENU (N5):
Programmation de la limitation du temps de marche Θ Programmation des lampes externes de signalisation 3 Programmation de l'éclairage de l'entraînement 4 Programmation du relais lumière externe - kit (box)
L'adaptation de l'éclairage et/ou LAMPES de signalisation:
- Appuyez simultanément sur les boutons et pendant ca. 10 sec. jusqu'à ce que le LED clignote et que les autres LEDs soient allumées.
- Appuyez sur P et sélectionnez le niveau 5 à l'aide des boutons et (LED | 5 clignote rapidement)
- Lachez P.
Programmation de la limitation du temps de MARCHE
- LED clignote et les autres LEDs sont allumées.
- Utilisez les boutons et pour programmer la durée de l'éclairage.
Durée minimale: 30 secondes
Durée maximale: 240 secondes
| 8 | 1 | 8 | 2 | 1 | 8 | 2 | 1 | 8 | 2 | 1 | 8 | 2 | 1 | 8 | 2 | 1 | 8 | 2 | 1 | 8 | 2 | 1 | 8 | 2 | 1 |
| 7 | 2 | 7 | 2 | 2 | 7 | 2 | 2 | 7 | 2 | 2 | 7 | 2 | 2 | 7 | 2 | 2 | 7 | 2 | 2 | 7 | 2 | 2 | 7 | 2 | 2 |
| 6 | 3 | 6 | 3 | 3 | 6 | 4 | 3 | 6 | 4 | 3 | 6 | 4 | 3 | 6 | 4 | 3 | 6 | 4 | 3 | 6 | 3 | 3 | 6 | 3 | 3 |
| 5 | 4 | 5 | 4 | 4 | 5 | 4 | 4 | 5 | 4 | 4 | 5 | 4 | 4 | 5 | 4 | 4 | 5 | 4 | 4 | 5 | 4 | 4 | 5 | 4 | 4 |
| 30 seconds | 40 seconds | 50 seconds | 55 seconds | 65 seconds | 80 seconds | 100 seconds | 120 seconds | 140 seconds | 160 seconds | 180 seconds | 190 seconds | 200 seconds | 210 seconds | 220 seconds | 240 seconds |
- Appuyez sur pour mémoriser la programmation et passer automatiquement au menu 2.
Programmation des LAMPES externes de signalisation (1/2)
- LED clignote et les autres LEDs sont allumées.
- Utilisez les boutons et pour programmer l'éclairage.
LED clignote: les lampes externes sont allumées (alimentation continue)
LED est allumé: les lampes externes clignotent (alimentation interrompue)
| 80 | 121 70 | 2 64 | 3 54 | 4 | 80 | 11 70 | 2 64 | 3 54 | 4 |
| les lampes externes sont allumées | les lampes externes clignotent |
- Appuyez sur CP pour mémoriser la programmation et passer automatiquement au menu ③.
Programmation de l'eclairage de l'entrajnement (1/2)
- LED clignote et les autres LEDs sont allumées.
- Utilisez les boutons et pour programmer l'éclairage.
LED clignote : la lampe est allumée pendant la durée programmée de
I'éclairage
LED 1 est allumé : la lampe clignote pendant le temps de présignalisation
| 801 702 643 594 la lampe est allumée pendant la durée programmée de l'éclairage | 801 702 643 594 la lampe clignote pendant le temps de présignalisation |
- Appuyez sur CP pour mémoriser la programmation et passer automatiquement au menu 4.
Programmation du RELAIS lumière externe (KIT BOX)
- LED clignote et les autres LEDs sont allumées.
- Utilisez les boutons et pour programmer l'éclairage externe.
LED clignote : la lampe externe est allumée pendant la durée programmée de
I'clairage
LED est allumé : relais lumière externe se ferme durant 30 secondes pour
transmission d'alarme sur tentative d'effraction
| 801 | 801 |
| 722 | 722 |
| 643 | 643 |
| 5#-4 | 5#-4 |
| la lampe externe est allumée pendant la durée programmée de l'éclairage | relais lumière externe se ferme durant 30 secondes pour transmission d'alarme sur tentative d'effraction |
- Appuyez sur P pour mémoriser la programmation et pour terminer le niveau 5 de programmation avancée "Programmation de l'éclairage / lampes de signalisation".
Les LEDs s'éteignent un par un, à commencer par le LED 8. L'entraînement est maintenant en état de fonctionnement ; le LED 8 et éventuellement le LED 2 (porte entièrement ouverte) ou le LED 4 (porte entièrement fermée) sont allumés.
MAC Tronic 70
Opérateur pour porte de garage
Connexion
230V
250 W (lors de fonctionnement avec éclairage)
3,9 W (lors de repos sans éclairage)
Vitesse de mouvement:
0,14 m/s avec softstart et softstop
Limitation du temps de marche:
88 sec. (réglable)
Éclairage:
1 x 40W (type E14), réglable entre 90 - 240 sec.
Tension du circuit de commande:
Basse tension inférieure à 24 V CC
Refermeture automatique:
Pour la fermeture automatique de la portedes cellules photo-électriques optionnelles sont indispensablees. Présignalisation avantfermetureprogrammablede2a70sec. Tempsd'ouvertureprogrammablede5a255sec. Unrelaislumièreexterneestdisponibleenoption pourleraccordementdeslampes designalisation.
Dispositif de sécurité:
Limitation de force électronique par microprocesseur et senseur de courant.
Dispositif de blocage:
Par microprocesseur et senseur compte-tours.
Dispositif de sécurité contre ouverture forcée:
Sécurité électronique anti-ouverture en position fermée, la porte se referme automatiquement après détection d'un mouvement indésirable de l'ordre de 1 cm dans la direction ouverture.
Degré de protection:
Uniquement approprié pour installation à des endroits non humides.
Attention: Tenez compte des consignes de sécurité locales!
Pour éviter des phénomènes d'induction, il est indispensable de séparer dans des groupes différents les câbles de basse tension (bouton-poussoir, cellule photo-électrique,...) et ceux de l'alimentation.
Attention: Ne donnez une commande d'ouverture ou de fermeture que lorsque la porte est à portée de vue et que vous êtes sûrs qu'il n'y a pas de personnes ou d'objets dans le champ de mouvement de la porte.
Entretien
Cet opérateur ne nécessite pas d'entretien particulier. Toutefois, il est conseillé de faire contrôler régulièrement les pièces mobiles de la porte et de l'entraînement et de vérifier régulièrement à la main si la porte fonctionne bien et si elle est bien équilibrée.
Presse la touche durant + 2 sec. jusqu'à ce que le LED 1 clignote et les autres s'allument
Reglages avances niveau 3
Pressez au même temps P, et pendant 10 sec. jusqu'à ce que LED 3 clignote rapidement et les autres LEDs soient allumés.
MENU 1 DUREE "porte ouverte"
LED1ALLUME CELLULEPHOTO-ELECTRIQUE LED1CLSIGNOTE-PASDECELLULEPHOTO- ELECTRIQUE P confirmez
↓ MENU 2 PROGR. FIN DE POS. OUVERT LED 2 CLIGNOTE-LES AUTRES LEDs SONT ALLUMÉS DIRECTION OUVERT DIRECTION FERME P confirmez ↓
MENU3PROGR. FIN DEPOS. FERME LED4CLIGNOTE-LESAUTRESLEDSSONTALLUMES
DIRECTION OUVERT DIRECTION FERME
PROGR. DE LIMITATION DE FORCE OUVERTURE
LED 2 EN 6 CLSIGNOTENT-LES AUTRES LEDs
SONTALLUMES
PLUS MOINS (standard 3/2)
MOTRS (standard 3/8) Chaque LED allumé 1/8 plus de force
Presser au même temps _ et, pendant 10 sec. Continuer à presser _ et jusqu'au moment que le LED 5 clignote et les autres LED's sont allumés.
(1)
ENUL1PROG. LIMITATIONDUTEMPSDE MARCHE
Délachez et LED 1 clignote et les autres sont allumées 1
MOINS (standart 80 sec.) 15étappes entre 30 sec.-240 sec.
(1)
MENU 2 PROGR. LAMPE EXTERNE DE SIGNALISATION
LED 2 CLIGNOTE - LES AUTRES LEDs SONT ALLUMÉES PLUS OU MOINS
LED1 clignote = lampe externe allumée LED1 allumée = lampe externe clignote
ENU 3 PROGR. ECLAIRAGE DE L'ENTRANEMENT ED 3 CLSIGNOTE-LES AUTRES LEDs SONT ALLUMÉ PLUS MOINS LED1clignote lampe es allumee pendant le temps de (1) presignaution) LED 1. allumé = lampe clignate LED1andme = lampe chingote pendant le temps de présignalisation).
MENUL4PROCPDILRELALSUMIPE MENO4PROGR. D0RELAISECOMIENE EXTERNE (KIT BOX)
LED 4 CLIGNOTE-LES AUTRES LEDs SONT ALLUMES PLUS MOINS MOTN LED 1 clignote = lampe externe allumee /pendant le temps de presignaisation) LED 1 allume = relais lumiere externe se ferme durant 30 sec. pour transmission
dalarme sur tentative de fraction P confirmez
ENU 3 PROGR. ECLAIRAGE DE L'ENTRANEMENT P confirmez
ENU 3 PROGR. ECLAIRAGE DE L'ENTRANEMENT ED 3 CLSIGNOTE-LES AUTRES LEDs SONT ALLUMÉES PLUS OU MOINS LED 3.1 diodes: large cell size LED1chgnote lampe est allumée (pendant le temps de présignalisation) LED 1 allumé - lampe clignote (pendant le temps de 1.1.1.1.1.1.1.1.1.1.1.1.1.1.1.1.1.1.1.1.1.1.1.1.1.1.1.1.1.1.1.1.1.1.1.1.1.1.1.1.1.1.1.1.1.1.1.1.1.1.1 presignalisation)
C P confirmez
(1)
MENU4PROGR. DURELAISSLUMIERE EXTERNE (KIT ROY) EXENANCE (NTP BOX)ED.4 CLGNOTTE-LES AUTRES LEDs SONT ALLUMÉES B10 PLUS OU MOINS LED1.1IGNATO ≡ LAMPE RO EXTERNE ALLUMÉE LED1CHGNOTE ≡ LAMPE EXTERNE ANDPRIME (PENDANT LE TEMPS DE PRÉSIGNALISATION)
LED 1 allumé = relais lumière externe se ferme durant 30 sec. pour transmission
d'alarme sur tentative de défraction
ENU 3 PROGR. ECLAIRAGE DE L'ENTRANEMENT ED 3 CLSIGNOTE-LES AUTRES LEDs SONT ALLUMÉ PLUS MOINS LED3climate - hong - south LED1chgnote lampe es anumee (pendant le temps de Priscialisation) prescription LED 1 allumé - lampe clignote (pendant le temps de 1.1.1.1.1.1.1.1.1.1.1.1.1.1.1.1.1.1.1.1.1.1.1.1.1.1.1.1.1.1.1.1.1.1.1.1.1.1.1.1.1.1.1.1.1.1.1.1.1.1.1 presignaisation)
CPCnfirmez
MENU 4 PROGR. DU RELAIS LUMIERE EXTERNE (KIT BOX) EXPERNE (RIT BOX) CD 4 CLSIGNOTE-LES AUTRES LEDs SONT ALLUMÉ PULS MOINS MOTN3 LED 1 clignote = lampe externe allumee (pendant le temps de Prssignaition) P157.2.3.1.1.1.1.1.1.1.1.1.1.1.1.1.1.1.1.1.1.1.1.1.1.1.1.1.1.1.1.1.1.1.1.1.1.1.1.1.1.1.1.1.1.1.1.1.1.1.1. LED 1 allume = relais lumiere externe se terme durant 30 sec. pour transmission
ENU 3 PROGR. ECLAIRAGE DE L'ENTRANEMENT ED.3CLIGNOTE-LES. AUTRES 3.5.2.10.10.10.10.10.10.10.10.10.10.10.10.10.10.10.10.10.10.10.10.10.10.10.10.10.10.10.10.10.10.10.10.10.10 476 PLUS MOINS LED3.3.1.2.1.2.1.2.1.2.1.2.1.2.1.2.1.2.1.2.1.2.1.2.1.2.1.2.1.2.1.2.1.2.1.2.1.2.1.2.1.2.1.2.1.2.1.2.1.2.1.2.1. LED1chgnote lampe es allumee (pendant le temps de présignalisation) prescription LED 1 allumé - lampe clignote (pendant le temps de 1.1.1.1.1.1.1.1.1.1.1.1.1.1.1.1.1.1.1.1.1.1.1.1.1.1.1.1.1.1.1.1.1.1.1.1.1.1.1.1.1.1.1.1.1.1.1.1.1.1.1
CPCnfirmez
ENU 3 PROGR. ECLAIRAGE DE L'ENTRANEMENT PLUS MOINS LED3.3.1.2.1.2.1.2.1.2.1.2.1.2.1.2.1.2.1.2.1.2.1.2.1.2.1.2.1.2.1.2.1.2.1.2.1.2.1.2.1.2.1.2.1.2.1.2.1.2.1.2.1. (pendant le temps de présignalisation) prescription LED 1 allumé - lampe clignote (pendant le temps de 1 presignalisation)
C P confirmez
LED 1 allumée = relais lumière externe s'arrête durant 30 sec. pour transmission
d'alarme sur tentative de défraction P confirmez
ENU 3 PROGR. ECLAIRAGE DE L'ENTRANEMENT
CIP confirmez


Modular Automation Corporation

Consignes générales de sécurité
Ces consignes font partie intégrante et essentielle du produit et doivent être remises à l'utilisateur. Lire ces consignes attentivement, car elles contiennent des instructions concernant la sécurité de l'installation, de l'utilisation et de l'entretien de ce système. Il est indispensable de conserver ces instructions et de les transmettre à d'autres utilisateurs éventuels de ce système. Ce produit doit être destiné exclusivement à l'utilisation pour laquelle il a été conçu. Toute autre utilisation est inappropriée et par conséquent dangereuse. Le constructeur ne peut être tenu pour responsable en cas d'éventuels dommages causés par une utilisation inappropriée, erronée et irrationnelle.
Éviter de manœuvrer à proximité des charnières ou des organes mécaniques en mouvement. Ne pas entrer dans le rayon d'action de la porte ou du portail automatisés lorsqu'ils sont en mouvement. Ne pas s'opposer au mouvement de la porte ou du portail automatisés car cela peut être source de danger. Ne pas laisser des enfants se tenir ou jouer dans le rayon d'action de la porte ou du portail automatisés. Garder les radiocommandes et/ou tout autre dispositif de commande hors de la portée des enfants afin d'éviter que la porte ou le portail automatisés puissent être actionnés involontairement. En cas de panne ou de mauvais fonctionnement du produit, débrancher l'interrupteur de secteur et s'abstenir de toute tentative de réparation ou d'intervention directe.
S'adresser uniquement à un professionnel compétent. Le non-respect de ces instructions peut être cause de danger. Toute intervention de nettoyage, d'entretien ou de réparation doit être effectuée par du personnel expérimenté et qualifié. Afin de garantir l'efficacité du système et son fonctionnement correct, il est indispensable de lire attentivement les instructions du constructeur en s'adressant à un professionnel compétent pour l'entretien périodique de la porte ou du portail automatisés. Les interventions d'installation, d'entretien et de réparation doivent être documentées et mises à la disposition de l'utilisateur.


Déverrouiller ouverture à la main (fig. 1)
Pour déverrouiller le chariot : tirez la corde (a). Le chariot reste déverrouillé. On peut ouvrir la porte manuellement.
Verrouiller ouverture automatique (fig. 2)
Pour remettre le chariot en marche : bougez le levier rouge dans le sens de la flèche et démarrez l'ouvre-porte. La porte est prête pour l'ouverture automatique.
Notice Facile