JHSA00107KRB1 - Climatisation OCEANIC - Notice d'utilisation et mode d'emploi gratuit
Retrouvez gratuitement la notice de l'appareil JHSA00107KRB1 OCEANIC au format PDF.
| Caractéristiques | Détails |
|---|---|
| Type d'appareil | Climatisation |
| Capacité de refroidissement | Non spécifié |
| Type de gaz réfrigérant | Non spécifié |
| Consommation énergétique | Non spécifié |
| Niveau sonore | Non spécifié |
| Dimensions (L x H x P) | Non spécifié |
| Poids | Non spécifié |
| Utilisation | Installation dans des espaces résidentiels ou commerciaux pour le refroidissement de l'air. |
| Maintenance | Nettoyage régulier des filtres et vérification des niveaux de gaz. |
| Sécurité | Respecter les consignes de sécurité lors de l'installation et de l'utilisation. |
| Informations générales | Vérifier la compatibilité avec l'espace d'installation et les exigences électriques. |
FOIRE AUX QUESTIONS - JHSA00107KRB1 OCEANIC
Questions des utilisateurs sur JHSA00107KRB1 OCEANIC
0 question sur cet appareil. Repondez a celles que vous connaissez ou posez la votre.
Poser une nouvelle question sur cet appareil
Téléchargez la notice de votre Climatisation au format PDF gratuitement ! Retrouvez votre notice JHSA00107KRB1 - OCEANIC et reprennez votre appareil électronique en main. Sur cette page sont publiés tous les documents nécessaires à l'utilisation de votre appareil JHSA00107KRB1 de la marque OCEANIC.
MODE D'EMPLOI JHSA00107KRB1 OCEANIC
Référence : OCEACLIM700W
Modèle : JHS-A001-07KR/B1

Lire attentivement ce manuel avant la mise en service et le conserver soigneusement.
AVERTISSEMENT !!!
Si le câble d'alimentation est endommagé, il doit être remplacé par le fabricant, son service après-vente ou des personnes de qualification similaire afin d'éviter un danger.
La fiche de prise de courant du câble d'alimentation doit être enlevée du socle avant de nettoyer l'appareil ou d'entreprendre les opérations d'entretien.
- Utiliser l'appareil dans une pièce de dimension correspondant à sa capacité de refroidissement / ventilation.
- Ne pas utiliser le climatiseur près d'appareils à gaz, cheminées ou liquides inflammables.
- Ne pas incliner votre appareil de plus de 35^ en le déplaçant.
- Manipuler l'appareil avec précaution.
- Tenir votre climatiseur éloigné d'environ 1 mètre de tout autre appareil d'électroménager pour éviter le risque de perturbations électromagnétique.
- Afin d'éviter une surchauffe de l'appareil, nous vous conseillons de l'éloigner d'environ 50 cm d'un mur.
- Ne pas exposer l'appareil à toutes sources de chaleur directes ou indirectes.
- Ne pas utiliser cet appareil dans des endroits humides, et ne pas mettre en contact avec l'eau.
- Si le câble d'alimentation est endommagé, il doit être remplacé par le fabricant, son service après vente ou une personne de qualification similaire.
- Ne pas utiliser dans une pièce comble.
- Ne pas soumettre l'appareil à des chocs ou à des vibrations.
-
Contrôler la tension du réseau. Le climatiseur est prévu uniquement pour une prise de courant avec mise à la terre ayant une tension de raccordement de 230 Volts (50 Hz).
-
L'appareil doit toujours être branché sur une prise de terre. Si l'approvisionnement en courant n'est pas connecté à la terre, vous ne devez absolument pas brancher l'appareil.
- La fiche doit toujours être facilement accessible lorsque l'appareil est branché.
- Avant la connexion de l'appareil, contrôler si :
- la tension de raccordement est bien la même que celle indiquée sur la plaque signalétique,
- la prise et l'approvisionnement en courant sont adaptés à l'appareil,
- la fiche du câble est adaptée à la prise de courant.
- Retirer toujours la fiche de la prise lorsque l'appareil n'est pas utilisé.
- Un disjoncteur magnétique thermique ou un fusible de sécurité de 16 ampères doit être installé en amont de l'interrupteur principal de votre appareil.
- Le produit doit être installé en respectant les règles nationales d'installation.
- Cet appareil peut être utilisé par des enfants âgés d'au moins 8 ans et par des personnes ayant des capacités physiques, sensorielles ou mentales réduites ou dénuées d'expérience ou de connaissance, s'ils (si elles) sont correctement surveillé(e)s ou si des instructions relatives à l'utilisation de l'appareil en toute sécurité leur ont été données et si les risques encourus ont été appréhendés. Les enfants ne doivent pas jouer avec l'appareil. Le nettoyage et l'entretien par l'usager ne doivent pas être effectués par des enfants sans surveillance.
- Il convient de surveiller les enfants pour s'assurer qu'ils ne jouent pas avec l'appareil.
- Cet appareil est uniquement destiné à une utilisation domestique et intérieure.
- Le réfrigérant utilisé dans cet appareil est un gaz à effet de serre fluoré, qui peut être nocif à l'environnement et peut être
responsable du réchauffement global s'il fuit dans l'atmosphère.
(CE) N 517/2014: R410A est un gaz à effet de serre fluoré relevant du protocole de Kyoto. Son potentiel de réchauffement planétaire (PRP) est 2088.
-
Cet appareil est destiné à être utilisé dans des applications domestiques et analogues telles que:
-
des coins cuisines réservés au personnel dans des magasins, bureaux et autres environnements professionnels;
- des fermes;
- l'utilisation par les clients des hôtels, motels et autres environnements à caractère résidentiel;
- des environnements du type chambres d'hôtes.
ATTENTION :
Ne jamais laisser fonctionner cet appareil en présence ou à la portée d'enfants sans surveillance.
IMPORTANT !!!
Avant la mise en service de votre climatiseur, celui-ci doit avoir été maintenu en position verticale durant 2 heures au minimum.
SOMMAIRE
I - SPECIFICATIONS TECHNIQUES....6
II - DESCRIPTIF DU PRODUIT....7
Télécommande....7
III - INSTALLATION DE VOTRE CLIMATISEUR ....8
IV - FONCTIONNEMENT....9
A. PANNEAU DE COMMANDES....9
B. MARCHE / VEILLE 9
C. MODES....9
c.1. Mode CLIMATISATION....9
c.2. Mode DÉSHUMIDIFICATION.... 10
c.3. Mode VENTILATION....10
D. REGLAGE DE LA TEMPERATURE....10
E. VITESSE DE VENTILATION....10
F. MINUTEUR....10
G. RESERVOIR PLEIN....11
H. INDICATEUR....11
I. SOMMEIL....11
V - ENTRETIEN & NETTOYAGE ....11
VI - DIAGNOSTIC DES PANNES....12
VII - MISE AU REBUT....13
I - SPECIFICATIONS TECHNIQUES
| Puissance frigorifique : | 2100W (7000BTU) |
| Tension nominale : | 220-240V~ 50Hz |
| Puissance absorbée : | 880W |
| Gaz refrigerant : | R410A / 370g |
| Pression de refoulement : | 3,2MPa |
| Pression d'aspiration : | 0,8MPa |
| Type de fusible utilisé : | T3.15A, AC250V |
| Poids du produit : | 27.500 kg |
(CE) N 517/2014 : R410A est un gaz à effet de serre fluorescent relevant du protocole de KYOTO. Son potentiel de réchauffement planétaire (PRP) est 2088.
| OCEACLIM700W (JHS-A001-07KR/B1) | |||
| Description | Symbole | Valeur | Unité |
| Puissance frigorifique nominale | P_rated frigorifique | 2,1 | kW |
| Puissance calorifique nominale | P_rated calorifique | -- | kW |
| Puissance frigorifique absorbée nominale | P_EER | 0,9 | kW |
| Puissance calorifique absorbée nominale | P_COP | -- | kW |
| Coefficient d'efficacité énergétique nominal | EER_d | 2,6 | — |
| Coefficient de performance nominal | COP_d | -- | — |
| Consommation d'électricité en «arrêt par thermostat» | P_TO | 171,5 | W |
| Consommation d'électricité en mode «veille» | P_SB | 1,0 | W |
| Consommation d'électricité des appareils simple conduit | Q | 0,8 | kWh/60 min. |
| Niveau de puissance acoustique | L_WA | 65 | dB(A) |
| Potentiel de réchauffement planétaire | PRP | 2088 | kg eq. CO_2 |
| Coordonnées de contact pour tout complément d'information | ADMEA, 12 rue Jules Ferry, 93110 Rosny sous bois, France | ||

bar
ENERG dHepion - evelpyra Y UA IE IA oceanic OCEACUM700W EER A*** A** A' A B C D 2,1 kW 2,6 EER 65dB 0,9 kWh/60min* ENERGA - EERYAR ENFEIRA - ENIGUA ENERGY - ENIGRE ENERGI *Munro 845-AOS 626/2011Schéma électrique

text_image
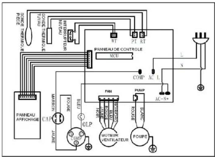
SONDE THERMOULE PIECE TUYAU SONDE THERMOULE INTERRUPTEUR NIVEAU W PT RT PANNEAU DE CONTROLE MCU L N COMP AC L FAN POUPE AC-N+ ROUGE BLEU MOURCARE POUPE BLANC MOTEUR VENTILATEUR POMPE OLP COMP PAINEA AFFRICHAGE CAP MARRON JALINE COMPII - DESCRIPTIF DU PRODUIT

text_image
1 2 3 4
| Face avant | |
| 1 | Poignée |
| 2 | Panneau de commande |
| 3 | Sortie d'air froid |
| 4 | Roulettes |
| Face arrière | |
| 5 | Grille d'entrée d'air (Evaporateur) |
| 6 | Sortie d'air chaud |
| 7 | Grille d'entrée d'air (Condenseur) |
| 8 | Purge d'eau |
| 9 | Cordon d'alimentation |
Télécommande

text_image
1 2 3 4 5 61- Réglage de la vitesse
2- Mode Sommeil
3- Modes : Climatisation / Déshumidification / Ventilation
4- 2 boutons de réglage de la température
5- Réglage du temps
6- Bouton Marche / Arrêt
La télécommande fonctionne avec 2 piles LR03 AAA, 1.5 volts (non fournies).
Les piles usagées doivent être mises au rebut de façon sûre. Les déposer dans des bacs de collecte prévus à cet effet afin de protéger l'environnement.
Respecter les polarités en les insérant.
Dirigez la télécommande vers le tableau de commande du climatiseur pour le faire fonctionner.
III - INSTALLATION DE VOTRE CLIMATISEUR
Le climatiseur doit être installé dans un local approprié.
Ne pas gêner les entrées et sorties d'air de l'appareil.
- Raccorder le tuyau flexible d'échappement au dos de l'unité.

- Déployer le flexible à la longueur souhaitée puis passer l'autre bout du flexible par une fenêtre ou une porte fenêtre pour permettre la sortie d'air à l'extérieur.

text_image
50cm 50cmImportant :
- Le tuyau flexible peut être étiré et mesuré de 50 à 150 cm selon les besoins. Cette longueur a été fixée en fonction des spécifications du climatiseur.
Ne pas utiliser de rallonge ni d'autre tuyau que celui fourni, car cela pourrait affecter le bon fonctionnement de l'appareil.
• L'air doit pouvoir circuler librement, toute obstruction pouvant provoquer la surchauffe du climatiseur. S'assurer que le tuyau ne s'entortille pas et ne fasse pas de coude.

Avant la mise en service de votre climatiseur, celui-ci doit avoir été maintenu en position verticale durant 2 heures au minimum.
Avant d'utiliser votre appareil, familiarisez-vous avec le panneau de commande, la télécommande, les fonctions et leurs symboles.
A. PANNEAU DE COMMANDES

text_image
9 10 11 12 13 14 15 16 17 18 19 ALARME COMP RAPIDE LENTE MINUT SOMM CLIM DESHU VENTIL ALIMEN 8.8. 8 7 6 5 4 3 2 1- Bouton 'Marche/ Veille'
- Bouton 'Mode' (fonction)
- Bouton 'Sommeil'
- Bouton 'Diminuer la température'
- Bouton 'Augmenter la température'
- Bouton 'Minuteur'
- Bouton 'Vitesse' (ventilation)
- Récepteur de signaux
- Témoin lumineux 'Réservoir plein'
-
Indication 'Compresseur en marche'
-
Indication 'Ventilation Forte'
- Indication 'Ventilation Basse'
- Indication 'Minuteur'
- Affichage
- Témoin programme 'Sommeil'
- Indication 'Climatisation'
- Indication 'Déshumidification'
- Indication 'Ventilation'
- Indicateur du courant d'alimentation
B. MARCHE / VEILLE
Cette commande permet de mettre l'appareil en marche ou de le mettre en veille. (Point 1) En mode veille, l'affichage indique la température ambiante.
En mode de fonctionnement, l'affichage indique la température cible.
C. MODES
Ce bouton permet de sélectionner le mode de fonctionnement désiré (Point 2) :
- Climatisation
- Déshumidification
- Ventilation
Le voyant correspondant s'allume.
Lorsque le mode CLIMATISATION est sélectionné, l'air est refroidi et l'air chaud est évacué vers l'extérieur par le tuyau flexible. Ajuster la vitesse de ventilation en fonction de la température de l'air la plus confortable.
Remarque : En mode CLIMATISATION, le tuyau d'évacuation d'air chaud doit être raccordé à la sortie d'air et évacuer l'air à l'intérieur de la pièce (voir paragraphe III. INSTALLATION).
Le mode climatisation s'éteint lorsque la température ambiante est inférieure à la température programmée. La ventilation continue toutefois de fonctionner au niveau réglé. Le mode climatisation se remet en marche dès que la température ambiante de la pièce dépasse la température programmée.
La température programmée peut être ajustée de 16°C et 31°C.
c.2. Mode DÉSHUMIDIFICATION
Lorsque le mode DESHUMIDIFICATION est sélectionné, le minuteur et la fonction sommeil ne peuvent pas être ajustés. La vitesse du ventilateur est fixée à la vitesse lente.
Il est possible d'obtenir une vidange continue en connectant un tuyau d'évacuation (non fourni) au dos de l'appareil.
Remarque : en mode DESHUMIDIFICATION, l'appareil n'a pas besoin d'être raccordé au tuyau d'évacuation d'air vers l'extérieur. Il faut garder les fenêtres et portes fermées.
c.3. Mode VENTILATION
Lorsque le mode VENTILATION est sélectionné, l'air circule dans la pièce sans être refroidi. La température et la fonction sommeil ne peuvent pas être ajustées.
Remarque : en mode VENTILATION, l'appareil n'a pas besoin d'être raccordé au tuyau d'évacuation d'air vers l'extérieur.
D. REGLAGE DE LA TEMPERATURE
Les boutons (4 et 5) permettent le réglage du thermostat.
En mode Climatisation, si vous appuyez sur les boutons «↑» ou «↓», la température réglée s'affiche et peut être ajustée. La température ne peut être réglée qu'en mode climatisation.
Lorsque vous arrêtez le climatiseur, attendez 3 minutes avant de le remettre en marche.
E. VITESSE DE VENTILATION
Ce bouton permet de sélectionner la vitesse de ventilation désirée :
→ Forte
Lente
F. MINUTEUR
→ ARRET AUTOMATIQUE :
Lorsque l'appareil est allumé, appuyer sur le bouton du minuteur (l'indicateur du minuteur s'allume) pour sélectionner le nombre d'heures pendant lequel vous souhaitez que l'appareil fonctionne en mode CLIMATISATION. L'appareil s'arrêtera automatiquement à la fin du temps écoulé.
⇒ MISE EN MARCHE AUTOMATIQUE :
Lorsque l'appareil est en veille, appuyer sur le bouton du minuteur pour sélectionner le nombre d'heures souhaité avant que l'appareil se mette en marche automatiquement en mode CLIMATISATION.
Si le minuteur est programmé (même lorsque l'appareil est éteint), l'indicateur affiche le nombre d'heures restant avant la mise en marche automatique. Le temps peut être réglé entre 1 à 24 heures.
IMPORTANT
Afin d'optimiser le rendement de votre climatiseur, nous vous recommandons de ne pas l'exposer directement aux rayons du soleil lors de son fonctionnement (tirer les rideaux ou fermer les volets).
G. RESERVOIR PLEIN
Ce témoin d'avertissement (point 9) indique que le réservoir d'eau interne doit être vidangé. L'appareil ne fonctionne pas tant que l'eau n'a pas été vidangée.

- Positionnez sous l'appareil un récipient pour recueillir l'eau.
- Dévisser le capuchon (1)
- Retirer le bouchon de caoutchouc (2) et laisser l'eau s'évacuer ou connecter un tuyau d'évacuation d'eau (non fourni)
- Repousser le bouchon dans l'écoulement
- Revisser le capuchon (1)
H. INDICATEUR « COMPRESSEUR EN MARCHE »
Lorsque l'appareil fonctionne en mode Climatisation, le voyant du compresseur COMP (point 10) est allumé. Si ce voyant est éteint, cela signifie que le refroidissement n'est plus nécessaire ou bien que le compresseur procède au dégivrage des serpentins. Le ventilateur continue de fonctionner.
I. SOMMEIL
- En mode Climatisation, en appuyant sur le bouton « Sommeil », la vitesse de ventilation est basse. La température augmente de 1°C après la 1ère heure, puis maintient cette température.
- A noter que la fonction Sommeil n'est disponible qu'en mode Climatisation (elle ne fonctionne pas en mode Ventilation ou Déshumidification).
V - ENTRETIEN ET NETTOYAGE
Pour toutes opérations d'entretien et de nettoyage, il est IMPERATIF de débrancher l'appareil pour des raisons de sécurité.
Ne pas utiliser de produits chimiques ou de détergents pour le nettoyage, qui pourraient facilement abîmer, ou déformer votre appareil.
Nettoyer le climatiseur avec un chiffon légèrement humide, et le sécher avec un linge propre.
• NETTOYAGE DU FILTRE A AIR
Pour une meilleure efficacité, le filtre à air doit être nettoyé au bout de 100 heures d'utilisation.
- Retirer le filtre à air.
- Laver le filtre à l'eau savonneuse tiède, le rincer à l'eau claire et le laisser sécher avant de le replacer dans son compartiment.
Ne pas laver le filtre au lave-vaisselle. - Réinstaller le filtre à air.
En cas d'utilisation du climatiseur dans un environnement extrêmement poussiéreux, nettoyer le filtre à air toutes les 2 semaines.
• PRECAUTIONS POUR UN STOCKAGE LONG SANS UTILISATION
Si vous prévoyez de ne pas utiliser l'appareil pendant une période prolongée, vous devez vidanger l'appareil.
- Retirer le bouchon en caoutchouc de l'ouverture de vidange en bas de l'appareil.
- Pendant ½ journée et par beau temps, faire fonctionner l'appareil en mode VENTILATION uniquement afin qu'il sèche à l'intérieur pour éviter les moisissures.
- Arrêter et débrancher l'appareil.
- Nettoyer le filtre à air.
- Retirer les flexibles d'air et les conserver soigneusement. Boucher le trou hermétiquement.
- Protéger l'appareil de la poussière en le mettant dans un sac.
- Stocker l'appareil dans un endroit propre, sec et ventilé.
VI. DIAGNOSTIC DES PANNES
Les cas suivants ne sont pas toujours des dysfonctionnements.
Vérifier les problèmes cités ci-dessous avant de contacter le service après-vente.
| L'appareil ne démarre pas | ![]() | Vérifiez la connexion électrique. |
| Contrôlez les fusibles ou le disjoncteur. | ||
| L'appareil est en attente après avoir atteint sa consigne. | ||
| Contrôlez les piles de la télécommande. | ||
| L'appareil ne fonctionne pas comme il le devrait | ![]() | A-t-il fonctionné suffisamment longtemps pour atteindre la valeur désirée ? |
| Vérifier que l'appareil est suffisamment ventilé. | ||
| Vérifier la valeur programmée sur le tableau de commande. La température réglée est excessive. | ||
| Vérifier que toutes les ouvertures de la pièce soient bien fermées. | ||
| La sortie d'air est obstruée par un obstacle, retirez-le. | ||
| Vérifier qu'il n'y ait pas un appareil qui dégage de la vapeur d'eau lors de la combustion. | ||
| Le filtre à air est sale. | ||
| Le témoin d'eau (9) s'allume ou P2 clignote sur le panneau de commandes | ![]() | Vidangez l'eau dans un récipient au moyen du tuyau de vidange situé au dos de l'appareil. |
| Vérifier l'étanchéité du tube. |
Pour tout autre problème survenant à votre appareil : contacter le Service Après-Vente.
EXCLUSIONS DE GARANTIE :
La garantie ne couvre pas les pièces d'usure du produit, ni les problèmes ou les dommages résultant de:
(1) détériorations superficielles dues à l'usure normale du produit ;
(2) défauts ou détériorations dus au contact du produit avec des aliments ou des liquides et dus à la corrosion provoquée par la rouille;
(3) tout incident, abus, utilisation impropre, modification, démontage ou réparation non autorisés;
(4) toute opération impropre d'entretien, utilisation non conforme aux instructions concernant le produit ou branchement à une tension incorrecte;
(5) toute utilisation d'accessoires non fournis ou approuvés par Oceanic.
La garantie sera annulée en cas d'élimination de la plaque signalétique et/ou du numéro de série du produit.
VII. MISE AU REBUT

- Ce logo apposé sur le produit signifie qu'il s'agit d'un appareil dont le traitement en tant que déchet rentre dans le cadre de la directive 2012/19/UE du 4 juillet 2012, relative aux déchets d'équipements électriques et électroniques (DEEE).
- La présence de substances dangereuses dans les équipements électriques et électroniques peut avoir
des effets potentiels sur l'environnement et la santé humaine dans le cycle de retraitement de ce produit.
- Ainsi, lors de la fin de vie de cet appareil, celui-ci ne doit pas être débarrassé avec les déchets municipaux non triés.
- En tant que consommateur final, votre rôle est primordial dans le cycle de réutilisation, de recyclage et les autres formes de valorisation de cet équipement électrique et électronique. Des systèmes de reprise et de collecte sont mis à votre disposition par les collectivités locales (déchetteries) et les distributeurs.
- Vous avez l'obligation d'utiliser les systèmes de collecte sélective mise à votre disposition.

Pour en savoir plus : www.quefairedemesdechets.fr
Informations sur la signification du marquage de conformité

Le marquage CE indique que le produit répond aux principales exigences des Directives Européenne 2006/95/CE (Basse Tension), 2004/108/CE (Comptabilité Electromagnétique), 2011/65/CE (Réduction de l'emploi de certaines substances dangereuses dans les EEE)
www.oceanic.eu
Importé par ADMEA, 12 RUE JULES FERRY, 93110 ROSNY SOUS BOIS, France Distribué par Cdiscount 120-126, Quai de Bacalan 33 000 Bordeaux
Notice Facile


