HB300 - Chaudière ACV - Notice d'utilisation et mode d'emploi gratuit
Retrouvez gratuitement la notice de l'appareil HB300 ACV au format PDF.
| Type d'appareil | Ballon d'eau chaude à pompe à chaleur |
| Capacité | Non précisé |
| Source d'énergie | Électricité |
| Installation | Murale ou au sol |
| Fonction principale | Production d'eau chaude sanitaire |
| Technologie | Pompe à chaleur |
| Contrôle | Électronique intégrée |
| Émissions sonores | Non précisé |
| Dimensions | Non précisé |
| Poids | Non précisé |
| Normes | CE |
| Maintenance | Facile, selon manuel |
| Garantie | Non précisé |
| Utilisation | Résidentielle ou commerciale |
| Température maximale | Non précisé |
FOIRE AUX QUESTIONS - HB300 ACV
Questions des utilisateurs sur HB300 ACV
0 question sur cet appareil. Repondez a celles que vous connaissez ou posez la votre.
Poser une nouvelle question sur cet appareil
Téléchargez la notice de votre Chaudière au format PDF gratuitement ! Retrouvez votre notice HB300 - ACV et reprennez votre appareil électronique en main. Sur cette page sont publiés tous les documents nécessaires à l'utilisation de votre appareil HB300 de la marque ACV.
MODE D'EMPLOI HB300 ACV
Installation, usage and maintenance manual
Manuel de mise en service, d'opération et d'entretien
HB300 HB300C
Heat Pump Hot Water Tank Ballon d'eau chaude à pompe à chaleur

CE
| Introduction 4. | ||
| 1. Renseignements généraux 4. | ||
| 1.1. | Domaine d'application 4. | |
| 1.2. | Instructions et normes techniques 4. | |
| 1.3. | Description des symboles utilisés 4. | |
| 1.4. | Le contenu du paquet 4. | |
| 1.5. | Livraison et manutention 5. | |
| 2. Spécification technique 5. | ||
| 2.1. | Principe de fonctionnement 5. | |
| 2.2. | Description du fonctionnement | 6. |
| 2.3. | Modes de chauffage de l'eau | 7. |
| 2.4. | Description du fonctionnement du chauffage de l'eau | 7. |
| 2.5 | Sélection du mode opératoire | 7. |
| 2.6. | Caracteristiques de construction | 8. |
| 2.7. | Dénomination des pieces 8. | |
| 2.8. | Dimensions de l'ensemble | 9. |
| 2.9. | Schéma des connexions du chauffe-eau à pompe à chaleur | 10. |
| 2.10. | Tableau récapitulatif des données techniques | 10. |
| 3. Conseils utiles (Instructions d'opération et d'entretien pour les utilisateurs) | 12. | |
| 3.1. | Première mise en route | 12. |
| 3.2. | Instructions et garantie | 13. |
| 3.3. | Propositions | 13. |
| 3.4. | Réglementations de sécurité | 13. |
| 4. Instructions d'utilisation | 14. | |
| 4.1. | Description de l'élement de contrôle | 15. |
| 4.2. | Description de l'afficheur | 15. |
| 4.3. | Opération | 16. |
| 4.4. | Les étapes de l'opération | 16. |
| 4.5. | Description des codes d'erreur | 23. |
| 5. Entretien | 24. | |
| 5.1. | Entretien planifié préventif à réaliser par l'utilisateur | 24. |
| 5.2. | Contrôle régulier du chauffe-eau à pompe à chaleur | 24. |
| 5.3. | Assistance technique | 24. |
| 5.4. | L'élimination du chauffe-eau à pompe à chaleur | 24. |
| 6. Conseils utiles ( Renseignements techniques pour les techniciens charges de la mi25en service) | ||
| 6.1. | Qualification des techniciens charges de la mise en service 25. | |
| 6.2. | L'utilisation du manuel de mise en fonctionnement, d'opération et d'entretien 25. | |
| 6.3. | Contrôle du chauffe-eau à pompe à chaleur 25. | |
| 6.4. | Réglementations de sécurité 25. | |
| 7. Mise en service 27. | ||
| 7.1. | Le placement du chauffe-eau à pompe à chaleur 27. | |
| 7.2. | Méthodes de connexion du conduit d'air 30. | |
| 7.3. | Connexion au réseau d'eau 34. | |
| 7.4. | Connexion électrique 35. | |
| 7.5. | Première mise en route 36. | |
| 8. Instructions d'entretien (Pour le personnel qualifié pour réaliser l'entretien) | 36. | |
| 8.1. | Vidange de l'appareil 37. | |
| 8.2. | Réservoir et soupape de suture combinée 37. | |
| 8.3. | Anode active 37. | |
| 8.4. | Enlèvement du tartre 37. | |
| 8.5. | Prévention des dégats causés par le gel 37. | |
| 8.6. | Dans le cas du chauffage indirect 37. | |
| 8.7. | Filtre à air 37. | |
| 8.8. | Arrêts ne provenant pas des erreurs 38. | |
| 8.9. | Erreurs et solutions 38. | |
| 8.10. | Les mécanismes d'autoprotection de l'équipement 38 | |
INTRODUCTION
Ce manuel est destiné aux utilisateurs finaux du chauffe-eau à pompe à chaleur de type HB300 et HB300C (ci-dessous: HB300(C) si tous les deux apparciels sont concernés) et aux ingénieurs mécaniques desBATIMENTS réalisant la mise en service.
Le manuel compose une partie organique et indispensable de l'appareil. L'utilisateur doit conserver le manuel et il doit le transférer aux nouveaux propriétaires ou utilisateurs de l'appareil.
Pour assurer l'utilisation conforme et sure de l'appareil, la personne mettant l'appareil en service aussi bien que son utilisateur doit dire les instructions et les précautions du manuel attentivement parce qu'elle incluent des références importantes pour l'utilisateur et la personne mettant l'appareil en service également concernant la sécurité, la mise en service, l'utilisation et l'entretien de l'appareil.
1. RENSEIGNEMENTS GÉNÉRAUX
1.1. Domaine d'application
L'appareil produit de l'eau chaude sanitaire ou pour un but d'utilisation similaire à une température sous le point d'ébullition. Dans ce but, l'appareil doit être connecté hydrauliquement au réseau du prestataire de l'eau sanitaire. Du courant est nécessaire au fonctionnement de l'appareil. L'application des conduits de ventilation est optionnelle et elle sera discutée plus en détails au-dessous.
Il est interdigit d'utiliser l'appareil à un but qui diffère de son affectation. N'importe qu'elle autre utilise de l'appareil se qualifie non-conformé et elle est interdite. L'appareil ne doit pas'être utilisé en cycles industriels et / ou dans un environnement exposé aux matières corrosives ou explosives.
Le producteur et le distributeur ne supportent aucune responsabilité de l'utilisation provenant d'une mise en service non-conforme, de l'utilisation non-conforme ou incorrecte, de l'utilisation qui ne peut être calculée raisonnablement ou du fait que les instructions du manuel ne sont pas observées ou elles sont observées imprudemment.
1.2. Instructions et normes techniques
Des personnes aux désavantages physiques, sensoriels ou mentalaux (y compris les enfants) ou celles qui n'ont pas le savoir-faire et les expériences nécessaires concernant l'appareil ne doivent pas l'utiliser excepté si la personne responsable de leur sécurité leur assure de l'inspection ou si cette personne assurait les renseignements nécessaires à l'opération de l'appareil. Il est nécessaire d'assurer de supervision aux enfants afin qu'ils ne jouent pas avec l'appareil.
Le producteur est responsable de construire le produit de sorte qu'il soit conforme aux directives; lois et les régulations relatives en effet à la date de son premier lancement. Le constructeur, l'utilisateur et la personne mettant le produit en service supportent la responsabilité exclusive dans leur domaine de compétence respective de la connaissance et de l'observation des exigences des statuts relatifs à la construction, à la mise en service, à l'opération et à l'entretien de l'appareil. Les références aux lois, aux reglementations et aux specifications techniques se trouvant dans le manuel sont exclusivement de caractère informatif. Les lois inaugurées récemment et les modifications des lois en effet n'obligent le producteur envers hierces parties d'aucune façon.
1.3. Description des symboles utilisés
Concernant la sécurité de la mise en service et de l'opération nous utilisons les signes spécifique dans le tableau ci-dessous pour souligner l'importance des averisations aux dangers:

L'inobservation de l'advertissement peut cause des blessures des personnes, de la mort en certaines cas. L'inobservation de l'advertissement peut cause des dommages sérieux et des blessures des batiments, des plantes et des animaux.
L'observation obligatoire des instructions générales et de sécurité du produit.
Les parties ou les points écrits et / ou composés en caractères gras suivant le mot "AVERTISSEMENT" incluent des informations ou des conseils importants dont la prise en considération et l'observation sont indispensablees.
1.4. Le contenu du paquet
L'appareil ainsi que les éléments de protection interne sont livrés en carton.
Le paquet inclue les suivants:
Manuel de mise en service, d'opération et d'entretien 1 piece
Y filtré Rp3/4 1 piece
Tuyau col de cygne evacuateur de l'eau condensée 1 piece
Fixation du pied 3 pieces
Gabarit de perçage 1 piece
Caoutchouc guidant cables 1 piece
1.5. Livraison et manutention
A la réception, prière de contrôle s'il y a des dommages à l'extérieur de l'emballage. Si la marchandise semble endommagée, vous nevez contacter l'expéditionnaire immidiatement concernant la réclamation.
La pompe à chaleur - similairement à chaque équipement ayant un compresseur - ne doit être livrée et stockée qu'en position verticalie! (Figure 1.5.-1)
AVERTISSEMENT!
L'appareil doit être livré, manutentionné ou stocké en position verticale et il peut être incliné à max. 45^ (Figure 1.5.-2). L'équipement est assez lourd, 2 ou plus personnes sont nécessaires à sa manutention autrement des blessures aux personnes ou des dommages à l'équipement peuvent émerger. Si au cours de n'importequelle des opérations susmentionnées une position différente de cette proposée ci-dessus doit être utilisée, PRIÈ DE ATTENDRE AU MOINS 3 heures à partir du temps quand l'appareil est venu en position centrale et / ou mis en service; de cette façon la position correcte de l'huile de lubrification se trouvant à l'intérieur du circuit de refroidissement et l'évasion des dommages au compresseur peuvent être assurés.
L'appareil emballe peut être manutentionné à la main ou à l'aide d'une transpaLETTE - suivre les instructions du texte écrit sur le carton. Nous proposons pour le cas où s'il était possible de stocker l'appareil dans son emballage originale jusqu'à ce qu'il soit mis en service à l'endetroit choisi particulièrement si des travaux de construction se déroulent aussi au lieu. Contrôler l'état intact de l'appareil et la présence des pieces à l'occasion de l'enlevement de l'emballage. S'il y a des manques ou des pieces manquantes, PRIÈ d'informer le commercant dans le délai définit.


Figure 1.5.-1

Figure 1.5.-2
AVERTISSEMENT!
A cause des dangers potentiels les enfants doivent être éloignés des matières d'emballage (agrafes, sacs en plastique, mousse polystyrene, etc.).
Suivant le premier démarriage, au cours de la livraison ou de la manutention première de l'appareil observer les avertissements précédents concernant l'angle d'inclinaison maximale et assurer la vidange complète de toute l'eau du réservoir. Si l'emballage original n'est plus disponible, prière de fournir une protection similaire à celle de l'emballage original pour l'appareil et pour ses pieces.
2. SPECIFICATION TECHNIQUE
2.1. Principé de fonctionnement
Le chauffe-eau à pompe à chaleur HB300(C) n'est pareil qu'apparemment aux réservoirs électriques traditionnels. Au cours du cycle d'opération normale de HB300(C) connecté aux reseaux d'eau sanitaire et électrique n'utilise pas la même quantité d'énergie pour le chauffage directe de l'eau que le réservoir de l'eau chaude électrique traditionnel, mais il utilise l'énergie plus rationnement,
d'une façon plus efficace il peut fournir le même résultat en utilisant de l'énergie électrique de 70% moins a peu pres. La pompe à chaleur était dénommé de cette façon parce qu'elle est apte à transférer de la chaleur à partir d'une ébullition de température plus basse envers une source à température plus basse c'est-à-dire elle returne le flux naturel de la chaleur qu'il passé à partir d'une source à température plus haute envers une source à température plus basse. L'utilisation de la pompe à chaleur à le bénéfice qu'elle peut transférer plus d'énergie (en forme de la chaleur) qu'elle est nécessaire à son fonctionnement. La pompe à chaleur peut extraire de l'énergie des sources de chaleur Presents dans l'environnement sans „investissement" dépendant du type et de la présence des sources de chaleur.
Le chauffe-eau à pompe à chaleur HB300(C) extrait la chaleur de l'air interne lourd à rafraîchir et par cela, elle contribue à l'augmentation de l'efficience du chauffage de l'eau. Plusieurs configurations différentes peuvent être sélectionnées pour l'utilisation de l'air ambient qui permet l'utilisation versatile de l'appareil sous des conditions de fonctionnement variees.
Le chauffe-eau à pompe à chaleur HB300(C) était conçu et produit en considération des specifications relatives à la performance d'énergie des batiments. L'appareil permit une utilisation d'énergie plus rationnelle et assure un gain dans les coûts d'opération. Au contraire d'autres systèmes alternatifs utilisés à la production de l'eau chaude sanitaire, l'extraction de la chaleur à partir des sources d'énergie libre réduit les effets des émissions dans l'atmosphère.
2.2. Description du fonctionnement
À la base du susmentionné, la "capacité énergétique" de la pompe à chaleur se base sur le transfert de la chaleur dans le cas de la matière à chauffer (c'est-à-dire dans le cas de l'eau se trouvant dans le réservoir du chauffe-eau) par l'extraction de la chaleur d'une source libre à température plus BASSE (dans ce cas, de l'air ambient). Pour le fonctionnement du compresseur (qui génére le changement de la phase du liquide de refroidissement se trouvant à l'intérieur du circuit de refroidissement), et pour le transfert de l'énergie de la chaleur de l'énergie électrique est nécessaire. Le liquide de refroidissement passé par un circuit hydraulique fermé dans lequel le liquide se transforme soi à la phase liquide ou gazeuse en connexion de sa température et de sa pression. Les éléments principaux du circuit hydraulique (Figure 2.2-1) sont les suivants:
1 - compresseur, qui permet le déroulement du cycle par l'augmentation de la pression et de la température du liquide de refroidissement (qui a la phase gazeuse dans ce cycle)
2 - le premier échangeur de chaleur se trouvant dans le réservoir d'eau du chauffe-eau: l'échange de la chaleur se déroule sur sa surface entre le liquide de refroidissement et l'eau sanitaire à chauffer. Étant donné que dans cette phase la phase du gaz de refroidissement chaud change et il est condensé en liquide et qu'il transfert sa chaleur à l'eau, cet échangeur de chaleur est défini comme un condensateur
3 - vanne d'expansion: elle est un équipement par lequel le liquide de refroidissement passée tout de suite quand sa pression et sa température se diminuent en suivant l'expansion du liquide d'un façon perceptible en conséquence de l'augmentation de la section du tuyau au-dessus de la vanne
4 - le second échangeur de chaleur se trouvant dans la partie supérieure du chauffe-eau dont la surface est augmentée par des ailettes. Le second échangeur de chaleur réalise l'échange de la chaleur entre le liquide de refroidissement et la source libre ou l'air ambient qui est fait écouler artificiellement par un ventilateur spécial d'une manière convenable. Étant donné que dans cette phase le liquide de refroidissement s'évapore et extrait de la chaleur de l'air de l'environnement, cet échangeur de chaleur est défini comme un evaporateur.
Étant donné que l'énergie de la chaleur ne peut écouler qu'à partir d'un niveau de température plus haut envers un niveau de température plus bas, l'agent de refroidissement se trouvant dans l'évaporateur (4) doit avoir une température plus BASSE que l'air ambient formant la source libre, en revanche pour qu'il puisse transférer la chaleur, la température de l'agent de refroidissement se trouvant dans le condensateur (2) doit être plus haute que la température de l'eau à chauffer dans le réservoir.
La différence de température à l'intérieur du circuit de la pompe à chaleur est généraee par le compresseur (1) et par la vanne à expansion (3) se trouvant entre l'évaporateur (4) et le condensateur (2) grâce aux qualités physiques du liquide de refroidissement.
L'efficience de cycle de la pompe à chaleur peut être mesurée par le coefficient de performance (COP). Le COP est le quotient de l'énergie arrivant dans l'appareil (dans ce cas, la chaleur transférée à l'eau à chauffer) et l'énergie électrique utilisée (par le compresseur et par les appoints de l'appareil). Le COP change dépendant du type de la pompe à chaleur et des conditions d'opération relatives. Exemple: la valeur de 3 du COP veut dire qu'après chaque 1kWh de l'énergie électrique utilisée la pompe à chaleur transfert 3kWh de chaleur à la matière à chauffer dont 2kWh sont extraits à partir de la source libre. Les relatives valeurs nominales du COP du chauffe-eau à pompe à chaleur HB300(C) se trouvent dans le tableau du Tableau 2.10.1 incluant les données techniques.

Figure 2.2.-1
de refroidissement et de la source libre, permettent le chauffage de l'eau Sanitaire jusqu'à une température de max. 60^ se trouvant dans l'échangeur de chaleur de tuyau en aluminium sur le réservoir du chauffe-eau à pompe à chaleur HB300(C) sous conditions d'utilisation normales. Le chauffe-eau à pompe à chaleur HB300(C) est fourni d'un radiateur de tuyau qui permet d'autres options: l'arrivée plus vite jusqu'au fonctionnement à capacité complète par la combinaison du fonctionnement par la pompe à chaleur et par le radiateur de tuyau jusqu'à une température de l'eau de 60^ qui peut être utilisé même au cours de l'opération des cycles de protection antibacterielle. Au cours du fonctionnement du réservoir de l'eau chaude, pour assurer l'utilisation rationnelle de l'énergie, des signes visuelles attrient l'attention de l'utilisateur que l'appareil ne fonctionne pas à la mode la plus efficace si le radiateur de tuyau est activé
2.3. Modes de chauffage de I'eau
L'appareil inclue des éléments de chauffage qui contiennent une pompé à chaleur, un radiateur électric de tuyau et un serpent de tuyau d'échangeur thermique (type HB300C).
Tous les trois éléments de chauffage ne fonctionnent pas en même temps. Les réservoirs de stockage de l'eau chaude type HB300C peuvent être opérés à partir de plusieurs sources d'énergie: de l'énergie solaire indirectement, du gaz, du charbon ou d'autres porteurs d'énergie et le chauffage supplémentaire électrique des types HB300(C) est contrôle par l'unité de pompé à chaleur.
Tous les trois éléments de chauffage ne fonctionnent pas en même temps.
Cet apparéil a deux récepteurs de température qui sont placés dans le tuyau capsule supérieur se trouvant sur le couvercle de clôture et dans le tuyau capsule inférieur. Le récepteur mesure la température haute dans le tuyau capsule supérieur qui est montré par Water temp (Afficheur de température de l'eau) et le récepteur dans le tuyau capsule inférieur sert à suivre le résultat de la température basse à l'aide duquel l'équipement gère le démarrage et l'arrêt mais qui n'apparait pas à l'afficheur.
1.) Economy Mode (Mode opérationnéconomique):
Dans ce mode opératione il est la pompe à chaleur qui travaille grâce à la régulation de la température de l'eau au lieu du chauffage électrique.
(La tempéritude de sortie de l'eau: 38 60^ plaque, l'ambiance de fonctionnement est dans la plaque de -7 - 43^)
2.) Hybrid Mode (Mode opératione hybride):
Dans ce mode opérate l'équipement partage ses capacities de fonctionnement en chauffage électrique et pompe à chaleur dépendant de la température du réservoir d'eau.
(La température de sortie de l'eau: 38 - 60^ plage, l'ambiance de fonctionnement est dans la plage de -30 - 60^)
3.) E-heater Mode (Mode opératione de chauffage électrique):
Dans ce mode opératione le compresseur et le moteur du ventilateur ne fonctionnent pas il n'est que le chauffage électrique qui fonctionne. Alors il n'est que l'eau se trouvant dans la partie supérieure du réservoir qui est chauffée c'est-à-dire approximativement 100 l.
(La température de sortie de l'eau: 38 - 60^ plage, l'ambiance de fonctionnement est dans la plage de -30 - 43^)
a) Dégivrage par le chauffage de l'eau
Dans le cas de l'Economy Mode et de l'Hybrid Mode (Mode opératione économique et Mode opératione hybride) si la vapeur evaporant se gèle dans une ambiance froide, l'équipement la dégivre automatiquement pour assurer une performance efficace. (3 10min)
b) Température ambiente extérieure
La température de fonctionnement de l'équipement peut être dans la plage de -30 43^ et les Températures de fonctionnement de chaque mode opératione peuvent être lues ci-dessous.
2.4. Description du fonctionnement du chauffage de l'eau
1) Economy Mode (Mode opératione économique): -7~43°C
Il est utile d'utiliser ce mode opératione si la température ambiente extérieure est dans la plage de -7 43^ . Si la température ambiente extérieure basse sous -7^ l'efficacité d'énergie sera basse évidemment donc il est proposé d'utiliser le mode opératione E-heating (chauffage électrique) dans ces circonstances.
2) Hybrid Mode (Mode opératione hybride): -30~43°C
3) E-heater Mode (Mode opératione de chauffage électrique par radiateur de tuyau): -30~43°C
Toujours la partie supérieure du réservoir de l'eau est chauffee c'est-à-dire approximativement 100 l.
2.5 Sélection du mode opérateire
Des modes opérateires variés étaient conçus pour les différentes exigences et il est proposé de les scélectionner selon les suivants.

Economy Mode (Mode opératione économique):-7~43°C,
pour un besoin continu d'eau chaude moins de 300L (60^)
- Hybrid Mode (Mode opératione hybride): -30 43^ , pour un besoin continu d'eau chaude entre de 300~L ( 60^ );
E--heater Mode (Mode opératione de chauffage électric): -30 43^ pour un besoin d'eau chaude continu moins de 100L (60^)
2.6 Caracteristiques de construction
Le chauffe-eau à pompe à chaleur HB300(C) se compose fondamentalement de la partie supérieure incluant l'équipement de la pompe à chaleur (Figure 2.7.-1) et de la partie inférieure incluant le réservoir de stockage(Figure 2.7.-2).le réservoir de stockage de I'eau chaude sanitaire - dont le volume est fourni - d'une couche d'email à l'intérieur et d'une isolation polyurethane epaisse a haute effciencie qui est couverte de I'enveloppe plastique de I'appareil. Le radiateur de tuyau est place horizontally sur le couvercle de clôture sur I'axe partagé par le limiteur, l'électronique de I'anode de signalisation et I'anode de signalisation magnésium sur le couvercle de clôture.
Le moignon de vidange de l'eau condensée se trouve dans la partie arrière du plateau rond susmentionné. Le panneau de contrôle fourni d'un afficheur est placé dans la partie avant. Toutes les autres pieces du circuit de la pompe à chaleur sont placees au-dessus du réservoir de stockage selon une ordre planifiée exactement qui permettent un fonctionnement optimal, une vibration réduite et une émission de bruit réduite.
Les pieces suivantes se trouvent dans une enveloppe plastique isolée convenablement qui peut etre accedee facilement: compresseur, vanne d'expansion thermostatique, evaporateur, ventilateur assurant le flux d'air necessaire et les autres pieces illustrées en figure 2.7.-1.
2.7. Denomination des pieces

Figure 2.7.-1

Figure 2.7.-2
REMARQUE
Les images se trouvant dans ce manuel étaient dessinées en but d'explication. Il peut arriver qu'elles sont différentes du chauffe-eau à pompé à chaleur acheté par l'utilisateur (dépendant du modele du produit). Celui à la forme actuelle est valide.
2.8. Dimensions de l'ensemble

Figure 2.8.-1
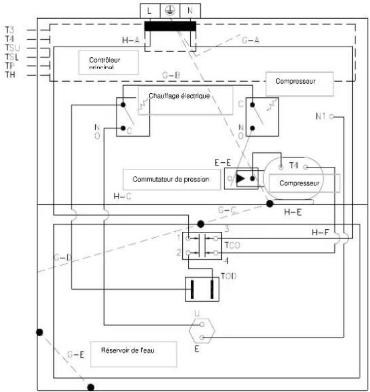
2.9. Schéma des connexions du chauffe-eau à pompe à chaleur

Figure 2.9.-1
FR
11
2.10. Tableau récapitulatif des données techniques
BILLET CERTIFIANT LA QUALITE - DONNÉES TECHNIQUES
| Type | HB300 HB300C | |
| dimensions: diamètre/hauteur/profondeur Ø661/1930/720 | ||
| Connexion d'eau G3/4 | ||
| Connexion du moignon de circulation G3/4 | ||
| Volume nominal 300 l 287 | ||
| Pression d'opération nominale 0,6 MPa | ||
| Max. pression d'ouverture de la soupape de sutureté 0.7 MPa | ||
| Pression d'au maximale d'entrée | 0,525 MPa | |
| Pression minimal nécessaire du réseau 0.01 MPa | ||
| Besoin d'énergie de permanence à 65°C 2500 Wh/24h | ||
| Masse | 124 kg | 141 kg |
| Serpent de tuyau | ||
| Connexion du serpent de tuyau | Rp3/4 | |
| Volume qui peut être chauffé du serpent de tuyau | 287 l | |
| Surface du serpent de tuyau | - | 1,5 m² |
| Résistance de flux du serpent de tuyau | 130 mbar | |
| Performance de pointe | 510 l/les premiers 10 minutes | |
| Performance durable | 1100 l/h | |
| Performance durable | 45 kW | |
| Pompe à chaleur | ||
| Type | air (intérieure) | |
| Connexion de l'aérateur (entrée/sortingie) | Ø190 mm | |
| Condensateur | échangeur thermique de sutureté | |
| GWP / Agent de refroidissement / quantité | 1300 / R134a / 1100 g | |
FR
12
Tableau 2.10.-1
| Consommation de puissance max. 1200W | |
| Consommation de puissance, moyenne 850W | |
| Flux d'air ~500m | 3/h |
| Pression statique qui peut être atteinte 50 Pa | |
| Plage de pression statique extérieure où l'apparil étant examiné | 1013 - 1050 hPa |
| Pression max. du coté d'aspiration 1.0 MPa | |
| Pression max. du coté de pression 2.5 MPa | |
| Espace minimale nécessaire à l'opération(pour la mise en service sans conduit d'aération) | 20 m³ |
| Plage de la température de fonctionnement -7 - +43 | °C |
| Température d'eau Max. 60 | °C |
| COP 15/10-45°C ≥3,5 | |
| Niveau de bruit 48 Db(A) | |
| Type de l'air sorti Alimentation circulant verticalément vers le haut | |
| Chauffage électrique | |
| Volume qui peut être chauffé 100 l | |
| Tension/fréquence L/N/PE 230V~ / 50Hz | |
| Fusible 5A / 250V~ (T) | |
| Puissance de chauffage nominale | 1800W |
| Consummation du courant maximal | 16 A |
| Temps de mise en température | 3,5 h |
| Température d'eau Max. 60 | °C |
| Température d'eau Min. | 10°C |
| Divers | |
| Isolation thermique/épaissur | isolation PUR sans frécon / 50 mm |
| Réserveoir | Plaque en acier couverte d'émail |
| Serpent de tuyau | Tuyau en acier couverte d'émail |
| Protection contre la corrosion | émail + anode active |
| Entretien de l'anode active | afficheur de l'épuisement de l'anode |
| Contrôleur intégré | Chauffage électrique et limiteur de température |
| Connexion électrique | fixée |
| Classe de protection | IPX4 |
| Protection contre l'électrocution à utiliser | Classe I. de la protection contre l'électrocution |
| L'apparil peut être connecté à un réseau pourvu de la mise à la terre de protection selon norme hongroise MSZ 2364. | |
| Règles relatives au produit: | MSZ EN 60335-1MSZ EN 60335-2-21MSZ EN 14511-3 |
| Exigences de stockage et de livraison | MSZ IEC 721-3-1 IE12MSZ IEC 721-3-2 IE22 |
| Certification de la conformité | Marque CE |
| Qualité | Classe I |
HAJDU Hajdusagi Iparmuek Zrt, comme le producteur, certifie que l'appareil est conforme aux caractéristiques de qualité figurant sur le billet certifierla qualité.
INSTRUCTIONS D'OPÉRATION ET D'ENTRETIEN POUR LES UTILISATEURS
Nous vous remercions beaucoup pour désir notre produit.
Nous espérons que l'appareil va satisfaire toutes exigences et il fournira le meilleur service sous une économie de l'énergie maximale.
Avant utiliser l'appareil, prière de dire ce manuel et le conserver pour que vous puissiez l'étudier dans l'avir.
- CONSEILS UTILES
3.1. Première mise en route
AVERTISSEMENT:
L'appareil ne peut être mis en service et mis en route la première fois que par un professionnel selon les régulations, statuts en effet relatifs à la mise en service et selon n'importe quelles exigences définies par des autorités locales et des organisations de santé publique.
Si le chauffe-eau à mesure en service ne remplacera non seulement un apparéil existant mais il fera aussi partie de la rénovation d'un système hydraulique existant ou d'un nouveau système hydraulique également, la firme réalisant la mise en service du réserveir de l'eau chaude - après avoir fini la mise en service - doit émettre une déclaration de conformité à l'acheteur qui certifie l'observation des lois en vigueur et des specifications. La firme réalisant la mise en service est tenue de réaliser les contrôleles de sécurité et d'opération sur tout le système dans tous les deux cas.
Avant demettre le réservoir d'eau chaude en route priere de controller si la firme realisant la mise en service arealise chaque etape de la mise en service. Priere de verifier si vous avez compris les renseignements donnees par la firme realisant la mise en service comment il faut utiliser le réservoir d'eau chaude et comment les operations principales doivent etre realizedes sur l'appareil.
3.2. Instructions et garantie
Le manuel compose une partie organique et indispensable de l'appareil. Ne jamais enlever l'étiquette de données se trouvant sur l'appareil pour aucune raison parce que les données y figurant peuvent être nécessaires aux évventuelles réparations futures.
Prière de dire attentivement le document de garantie appartenant à l'appareil. Ce document inclue les specifications régulant la garantie.
3.3. Propositions
Dans le cas d'une panne et / ou un fonctionnement défectueux vous ne devriez pas rechercher et éliminer la faute mais il est proposé d'arrêter l'appareil et contacter notre service après-vente. Dans le cas des réparations, seulement des pieces de rechange originales doivent être utilisées et tous travaux de réparation doivent être réalisés par un technicien qualifié convenablement. L'inobservation des propositions susdites met la sécurité de l'appareil en risque et dégage le producteur de sa responsabilité.
Si l'appareil n'est pas utilisé longtemps, il est proposé de réaliser les suivants:
-
faire l'appareil déconnecté du réseau électrique d'une façon que vous montez un outil de déconnexion ou un commutateur devant l'appareil, et vous le mettez en position „ARRÊT”
-
fermer tous les robinets du réseau d'eau sanitaire dans le menage
AVERTISSEMENT!
Il est proposé de vidanger l'appareil s'il sera mis hors service dans un local exposé au danger du gel. Cette opération ne peut être réalisée que par un professionnelnel qualifié.
AVERTISSEMENT!
L'eau chaude coulant à une température plus haut de 50^ peut cause des sérieuses blessures de brûlle. La température d'eau maximale lisible sur l'afficheur est 60^ , cette valeur peut être plus haute dans le cas du mauvais fonctionnement. Les enfants, les handicapés et les âgés sont exposés au risque accru des blessures de brûlle. Nous proposons de connecter une vanne de mélange thermostatique au tuyau de sortie d'eau de l'appareil.
3.4. Réglements de sécurité
Voir la description des symboles utilisés dans le tableau ci-dessous au point 1.3 du chapitre RENSEIGNEMENTS GÉNÉRAUX.
| avertissement danger | |||
| 1. | Ne pas réaliser des opérations pour lesquelles l'appareil doit être enlevé de sa place de mise en service. | Danger de l'électrocution à cause de la touche des pièces sous courant. | Δ |
| Inondation causée par l'eau filtrant des tuyaux déconnectés. | Δ | ||
| 2. | Ne jamais laisser aucun objet sur l'appareil | Blessures des personnes causées par les objets tombant à cause de l'effet de la vibration. | Δ |
| Dommages de l'appareil ou des objets se trouvant sous l'appareil causées par les objets tombant à cause de l'effet de la vibration. | Δ | ||
| 3. | Ne jamais grimper sur l'appareil | Blessures aux personnes causées par l'inversion de l'appareil. | Δ |
| Dommages de l'appareil ou de n'importe quel objet se trouvant sous l'appareil causées par la chute de l'appareil de sa place de montage. | Δ | ||
| 4. | Ne pas réalisier des opérations pour lesquelles l'appareil doit être ouvert | ÉLectrocution à cause de la touche des pieces sous courant. Blessures de brûlure causées par les pieces surchauffées ou par les rebords ou saillis coupants. | Δ |
| 5. | Ne pas causer des dommages pour le cable d'alimentation. | ÉLectrocution causée par les câbles non-isolés et sous courant. | Δ |
| 6. | Ne jamais vous dresser sur une chaise, une table, des échelles ou d'autres supports instables au cours du nettoyage de l'appareil. | Blessures aux personnes causées par la chute ou par la fermeture accidentelle des échelles. | Δ |
| 7. | L'appareil doit être toujours arrêté avant le nettoyage et le commutateur externe doit être tourné en position „ARRÊT" | ÉLectrocution à cause de la touche des pieces sous courant. | Δ |
| 8. | Ne jamais utiliser l'appareil àaucun autre but à l'exception de l'opération normale de menage. | Dommages causées par la surcharge opérationnelle de l'appareil. Dommages causées par l'utilisation inappropriée des objets. | Δ |
| 9. | L'appareil ne doit pas être opéré par des enfants ou par des personnes inexpérimentées. | Dommages causées par l'utilisation inappropriée de l'appareil. | Δ |
| 10. | Ne jamais utiliser des insecticides, des solvants ou des détergents agressifs pour le nettoyage de l'appareil. | Endommagement des pieces en plastique | Δ |
4. INSTRUCTIONS D'UTILISATION

AVERTISSEMENT!
Priere de suivre les averissement generaux, les instructions de sécurité enumerés dans le chapitre precedent et les observer strictement.
AVERTISSEMENT!
N'importe qu'elle autre opération qui n'est pas enumeratedée ici doit'être réalisée par un professionnel qualifié.
4.1. Description de l'objet de contrôle

4.2. Description de l'afficheur

| 1 | HIGH TEMP afficheur (HAUTE TEMPERATURE): quand le réglage de la tempête dépasse 50 °C, cet afficheur devient éclairé pour attirer l'attention que l'eau de sortie est trop chaude pour son contact direct. |
| 2 | FILL WATER afficheur (REMPLISSAGE D'EAU): quand l'équipement vient sous courant cet afficheur devient éclairé pour attirer l'attention au remplissage d'eau. |
| 3 | ALARM afficheur (ALARME): il clignote continulement dans le cas du fonctionnement défectieux de l'équipement ou sous le temps de protection. |
| 4 | TEMP-SET afficheur (RÉGLAGE DE TEMPERATURE): il montre la tempête régée, il ne s'affiche pas pendant le temps de l'économiseur de l'afficheur. dans le cas du fonctionnement défectieux de l'équipement ou sous le temps de l'économiseur de l'afficheur des codes apparaissent. |
| 5 | LOCK afficheur (CLÔTURE): cet afficheur est illuminé rouge quand l'afficheur est fermé. |
| 6 | Water temp. Afficheur (Tempêteure de l'eau): cet afficheur devient éclairé quand la tempête courante de l'eau dépasse 60 °C. |
| 7 | Water temp. Afficheur (Tempêteure de l'eau): cet afficheur devient éclairé quand la tempête courante de l'eau dépasse 50 °C. |
| 8 | Water temp. Afficheur (Tempêteure de l'eau): cet afficheur devient éclairé quand la tempête courante de l'eau dépasse 40 °C. |
| 9 | OUTLAW TEMP afficheur (TEMPERATURE DE SORTTE il montre la tempête de l'eau se trouvant dans la partie supérieure du réservoir, cet afficheur est toujours illuminé. |
| 10 | TIMER CONFLICT afficheur (CONFLIT TEMPERATURE): quand la tempête régée sur le contrôleur à cable est différent de la tempête régée par l'élement de contrôle, cet afficheur devient éclairé. |
| 11 | TIME OFF afficheur (ARRÊT TEMPERATURE): cet afficheur clignote si le mode opération arrêt temporisation est sélectionné mais il n'est pas illuminé pendant le temps de l'économiseur de l'afficheur. |
| FR 16 | |
| 12 | TIME ON afficheur (DÉMARRAGE TEMPERATURE): cet afficheur clignote si le mode opération |
| démarriage temporisation est sélectionné mais il n'est pas illuminé pendant le temps de l'économiseur de l'afficheur. | |
| 13 | CLOCK (MONTRE) montre le temps actuel, mais il n'est pas illuminé pendant le temps de l'économiseur de l'afficheur. |
| 14 | E_HEATER MODE afficheur (MODE OPÉRATOIRE DE CHAUFFAGE ÉLECTRIQUE): cet afficheur devient éclairé quand l'utilisateur règle le mode opératoire de chauffage électrique. |
| 15 | HYBRID MODE afficheur (Mode opératoire hybride): cet afficheur devient éclairé quand l'utilisateur règle le mode opératoire hybride. |
| 16 | ECONOMY MODE afficheur (MODE OPÉRATOIRE ÉCONOMIQUE): cet afficheur devient éclairé quand l'utilisateur règle le mode opératoire économique. |
4.3. Opération

4.4. Les étapes de l'opération
Avant le démarrage
Au démarriage, tous les afficheurs de l'objet de contrôle jaillisses pour 3 secondes et il donne un son „didi" de renr间隙ment deux fois puis l'afficheur apparait. S'il n'y a aucune régulation pendant 1 minute, tous les afficheurs s'arretent à l'excection de l'afficheur REMPLISSAGE D'EAU qui clignote et l'afficheur TEMPERATURE DE SORTIE qui est éclairé continuèlement.
Quand le réserve est plein d'eau, priere de pousser le bouton ONOFF alors l'afficheur REMPLISSAGE D'EAU cesse de clignoter et les autres fonctions peuvent etre regles. A la fin de toutes les regulations priere de pousser encore une fois le bouton ONOFF et alors l'afficheur REMPLISSAGE D'EAU s'arrete et après cela, I'equipement commence a fonctionner!
Quand l'equipement fonctionne, et il ne recoit aucune commande d'opération ou s'il n'y a aucune trouble de fonctionnement pendant 20 secondes l'illumination arriere de l'afficheur est eteinte automatiquement à l'excection des afficheurs TEMPERATURE DE SORTIE et CLOTURE. Quand il n'y a pas de fonctionnement pendant 1 minute, l'afficheur se ferme automatiquement mais l'afficheur CLOTURE est illumine independamment de cela.
- Clôture et Dégagement
En but de prévenir l'arrêt accidentel de l'appareil, une fonction de clôture séparée est conçue. Quand l'équipement ne fonctionne pas pendant 1 minute, il se ferme automatiquement et fait afficher l'afficheur CLÔTURE. Quand l'équipement est fermé, il ne peut pas être opéré par les boutons.
Dégagement:

Tenir le bouton „CANCEL" poussé pendant quelques secondes dans l'etat fermé du moniteur pour dégager la clôture! Pendant le temps de protection d'écran du moniteur pousser un bouton pour activer le moniteur puis tener le bouton „CANCEL" poussé pendant quelques secondes pour éliminer la protection de l'écran. Àpres le dégagement du mode opérationnel clôture, l'afficheur Clôture est étant et tous les boutons peuvent être utilisés en fonction normale.
Réglage du montre
Le montre fonctionne en système de 24 heures, sa valeur initiale est 00:00. Pour l'utilisation la plus efficace de l'équipement il est proposer de régler le temps local exacte. L'équipement returne à la valeur initiale 00:00 après chaque coupure.
- Méthode de régler le montre:

Pousser le bouton CLOCK le chiffre de la minute du montre commence à clignoter lentement.

Pousser les boutons „UP" et „DOWN" pour régler la minute.

Pousser le bouton CLOCK encore une fois, le chiffre de la minute)cesse de clignoter et le chiffre de l'heure commence a clignoter.

Pousser les boutons „UP" et „DOWN" pour régler l'heure.
Pousser le bouton „CLOCK" encore une fois puis ne toucher pas l'afficheur pendant 10 secondes; alors le clignotement s'arrête et le réglage du montre est complet.
- Sélection du mode opératione
L'équipement peut être opéré en trois modes opérateurs: Economy Mode (Mode opérateur économique), Hybrid Mode (Mode opérateur hybride), et E-heater Mode (Mode opérateur de chauffage électrique) peuvent être sélectionnés.
a) Economy Mode (Mode opératione économique): l'équipement chauffe l'eau par la pompe à chaleur, ce mode opératione est proposé quand la température de l'air conduit à la pompe à chaleur est haute (15^ ≤) .
b) Hybrid Mode (Mode opératione hybride): l'équipement chauffe l'eau par la pompe à chaleur fondamentalement mais si quand la température de l'air conduit à la pompe à chaleur diminue sous 15^ , l'élement de chauffage électrique aussi commence à chauffer.
c) E-heater Mode (Mode opérateire de chauffage électrique): L'équipmentment chauffe l'eau à l'aide de l'élement de chauffage électrique. Ce mode opérateire est proposé quand la température de l'air conduit à la pompe à chaleur est très BASSE.
L'équipement fonctionné en Mode opératione hybride par défaut.
- Changement du mode opératione:

Pousser le bouton MODE encore une fois, le mode opérateiro peut être sélectionné des trois modes opérateiros qui peuvent être sélectionnés et l'afficheur correspondant sera éclairé sur l'afficheur.
- Réglage de la température
Le Temp. affiche (Température) montre la température de l'eau se trouvant dans la partie supérieure du réservoir. Cela est 55^ par défaut, le Mode opératione économique peut être sélectionné, la temperature désirée peut être sélectionnée dans la plage est 38 60^ , et dans le mode opératione Hybrid et dans le Mode opératione de chauffage électrique une temperature peut être sélectionnée dans la plage 38 60^ .
- Méthode de réglage

Pousser les boutons „UP" et „DOWN" pour augmenter ou pour réduire la température.

Quand la tempéature régée est plus haute de 50 °C, afficheur HIGH TEMP (haute tempéature) devient éclairé.
- Timer (Temporisation)
L'utilisateur peut régler le temps de commencement et de fin du fonctionnement de l'équipement par la fonction Timer (Temporisation). Le temps minimal qui peut être régé est dix minutes.
Time on (Démarriage temporisation): L'utilisateur peut définir le temps de commencement du fonctionnement. L'équipment va fonctionner continuèlement entre le temps définit et 24.00 heures du même jour.
- Méthode de réglage

Pousser le bouton TIME ON et le chiffre de la minute du montre commence à clignoter lentement.

Pousser les boutons „UP" et „DOWN" pour régler la minute.

Pousser le bouton TIME ON encore une fois, le chiffre de la minute cesse de clignoter et le chiffre de l'heure commence à clignoter.

Pousser les boutons, "UP" et, "DOWN" pour régler l'heure.

Pousser le bouton TIME ON encore une fois, attendre 10 secondes; alors le clignotement cette et le réglage de ON TIMER est complet.
Effacement:

En mode opératione non-fermé pousser le bouton CANCEL pendant 1 seconde et la fonction TIME ON sera effacée.
Time on et Time off (Démarrage et arrêt de la temporisation): L'utilisateur peut régler le temps de commencement et de fin du fonctionnement de l'équipement. Quand le temps de commencement est plus tard que le temps d'arrêt, l'équipement commence à fonctionner à temps de commencement du jour donné et il s'arrête à temps d'arrêt du jour suivant. Si l'utilisateur donne le même temps pour le commencement et pour l'arrêt, le temps d'arrêt sera décalé à dix minutes plus tard automatiquement.
- Méthode de réglage

Pousser le bouton TIME ON et le chiffre de la minute du montre commence à clignoter lentement.

Pousser les boutons „UP" et „DOWN" pour régler la minute.

Pousser le bouton TIME ON encore une fois, le chiffre de la minute cesse de clignoter et le chiffre de l'heure commence à clignoter.

Pousser les boutons „UP" et „DOWN" pour régler l'heure.

Pousser le bouton TIME OFF et le chiffre de la minute du montre commence à clignoter lentement.

Pousser les boutons „UP" et „DOWN" pour régler la minute.

Pousser le bouton TIME OFF le chiffre de la minute)cesse de clignoter et le chiffre de l'heure commence a clignoter.

Pousser les boutons „UP" et „DOWN" pour régler l'heure.

Ne toucher pas les boutons pendant 10 secondes environ; alors le clignotement cesse et le réglage de TIME ON + TIME OFF est complet.

En mode opératione non-fermé pousser le bouton CANCEL pendant 1 seconde et les fonctions TIME ON + TIME OFF seront effacées.
REMARQUE
Les fonctions Time on et Time off (Démarrage de la temporisation et arrêt de la temporisation) ne peuvent pas été régles au même temps. Si les deux temps sont identiques, k'arrêt de la temporisation sera décalé à dix minutes plus tard automatiquement. Si par exemple le démarrage de la temporisation et l'arrêt de la temporisation sont régles à la même 1:00 heures, alors le démarrage de la temporisation sera décalé à 1:10 automatiquement.
La fonction d'arrêt de la temporisation ne peut pas être utilisée seule. Ce bouton ne peut être utilisé que suivant le démarrage de la temporisation. L'utilisateur peut régler les boutons ON/OFF (démarriage/arret) manuellement, independamment de la Timer (temporisation) régèle.
Power On et Power Off (démarriage et arrêt) ÀpRES avoir compléTE le réglage susmentionné, pousser les boutons Power On/Power Off (démarriage/arret) et le système va fonctionner selon les temps régles. Pousser le même bouton pour éliminer le réglage de la temporisation.

- État de fonctionnement
Si la température de l'air conduit à la pompe à chaleur n'est pas conforme aux conditions de fonctionnement de la pompe à chaleur (c'est-à-dire elle est dehors de la plage -7 43^ ), le code correspondant de SET TEMP (Afficheur réglage température) est affchéé. L'utilisateur peut changer de Economy Mode (Mode opérateo économique) à E-heating Mode (Mode opérateo de chauffage électrique) pour assurer la quantité nécessaire de l'eau chaude, quand la température de l'air conduit à la pompe à chaleur devient conforme aux conditions de fonctionnement de la pompe à chaleur alors l'équipment returne dans le mode opérateo avant le mode opérateo régèle et le code d'erreur connecté au mode opérateo est éclairé sur l'afficheur.

Le code d'ajretissement connecté au mode opératione de la pompe à chaleur.
Si la température de l'air conduit à la pompe à chaleur n'est pas conforme aux conditions de fonctionnement de la pompe à chaleur pendant 20 heures continuellement (c'est-à-dire elle est dehors de la plage -7 43^) , le message d'erreur "LA" est affiché dans le fenêtre SET TEMP (Réglage de température) et l'afficheur ALARM (Alarme) attire l'attention par son clignotement continuel au fait que la température n'est pas conforme à la puissance de la pompe à chaleur. Alors exclusivement E-heating mode (Mode opératione de chauffage électrique) peut être régèle. Prière d'échanger à E-heating modra (Mode opératione de chauffage électrique) pour assurer que la quantité de l'eau chaude à la température exigée soit disponible. Si ce réglage est fait, le code d'erreur disparait, le signal d'alarme s'arrête et tous retournent au fonction normal.

La lumière est éclairée comme une signe d'erreur.

Le code d'advertissement connecté au mode opératione de la pompe à chaleur.
Recherche des erreurs
S'il y a une erreur, l'avetisseur sonore ronronne chaque trois minutes et l'afficheur ALARM (Alanne) clignote frquement. Pour aneter le ronrnonnement, pousser le bouton CANCEL ; alors l'alarme lumineuse ne cesse pas.

La lumière est éclairée comme une signe d'erreur.

Pousser le bouton CANCEL pour arreter le renronnement.
Dans le cas du fonctionnement défectueux, le code d'erreur de l'écran SET TEMP (Réglage de la température) est affché, alors l'équipement affiche le code d'erreur en une minute. Pousser le bouton SET TEMP encore une fois et alors la température peut être régée à l'afficheur.

Affichage du message d'erreur.
Quand le fonctionnement défectueux apparaît en Economy mode (Mode opérateur économique), l'équipement change à E-heater mode (Mode opérateur de chauffage électrique) et il continue le fonctionnement. Dans le cas d'erreur le système peut continuer le fonctionnement sous certaines conditions mais non à l'efficacité exigée. Prière de contacter le vendeur spécialisé pour demander son aide! Description des codes d'erreur (Voir Tableau 4.5-1)
AVERTISSEMENT!
Exclusivement un professionnel peut enlever le couvercle du chauffage électrique, l'inobservation de cette instruction peut conduire à l'électrocution ou à d'autres dangers.
4.5 Description des codes d'erreur
Tableau 4.5.-1
| Affichage | Description du fonctionnement défectueux |
| E0 | Faute du récepteur T5U. |
| E1 | Faute du récepteur T5L. |
| E2 | Erreur de communication entre le réservoir de l'eau et le contrôleur à cable. |
| E3 | Erreur du récepteur de température du tuyau evaporateur. |
| E4 | Erreur du récepteur de température du tuyau evaporateur |
| E5 | Faute du récepteur de température ambiente extérieure |
| E6 | Erreur du récepteur de température du tuyau evaporateur |
| E7 | Erreur du système de la pompe à chaleur |
| E8 | Erreur de courant de fuite. Le contrôle donne une signe de fuite électrique au-dessus de L, N>14r |
| E9 | Faute de condensation du récepteur T3 |
| P1 | Erreur de la protection contre la surpression |
| P2 | Erreur de surchauffé du tuyau evaporateur |
| P3 | Aucun courant ne coule pas dans le compresseur |
| P4 | Erreur de surcharge du compresseur |
| P8 | Aucun courant ne coule pas dans l'élement de chauffage électrique |
| P9 | Erreur de surcharge de l'élement de chauffage |
| LA | La température ambiente extérieure n'est pas conforme aux conditions de fonctionnement de la pompe à chaleur, changer au mode opératione E-heater (chauffage électrique)! |
Remarque:
Si vous observez le fonctionnement défectueux de l'équipement, PRIÈ de contacter le service de la marque ou notre service après-vente.

T3: Récepteur de température du tuyau
T4: Récepteur de température ambiente
T5L: Récepteur de température du réservoir (inférieur)
TSU: Récepteur de température du réservoir (supérieur)
TP: Récepteur de température d'évacuation
TH: Récepteur de température de l'air recouant
5. ENTRETIEN
5.1. Entretien planifie préventif à réaliser par l'utilisateur
AVERTISSEMENT!
Les opérations décrites ci-dessous peuvent être réalisées si la machine ne fonctionne pas et il faut l'arrêter et le commutateur external doit être tourné en position „ARRÉT"
Les opérations suivantes doivent être réalisées au moins chaque deux mois:
a) soupape de suture: pour prévenir le bouchonnage et enlever le dépôt du calcaire, la soupape de suture doit être opéree régulierement.
b) enveloppe extérieure: nettoyer-la au chiffon submerge en eau. Ne pas utiliser des détergents agressifs, des insecticides ou des produits toxiques.
5.2. Contrôle régulier du chauffe-eau à pompe à chaleur
Pour réduire les fautes au niveau minimal et pour assurer le fonctionnement parfaitement efficace de l'appareil (c'est-à-dire la performance maximal auprès des coûts d'opération minimaux) il est indiqué de demander le collège du service compétent selon la région de réaliser un contrôle global de l'appareil. Entretien planifié préventif à réaliser par l'utilisateur
Avant de contacter le centre du service après-ventes ou le collège du service compétent selon la région dans le cas d'une faute potentielle, prière de contrôle si la cause de la faute n'est pas autres circonstances comme par exemple la coupure d'électricité ou le manque d'eau.
Au cours de la réparation eventuelle seulement des pieces de rechange originales doivent être utilisées et tous travaux de réparation doivent être réalisés par un technicien qualifié convenablement. L'inobservation des propositions susdites met la sécurité de l'appareil en risque et dégage le producteur de sa responsabilité.
5.4. L'élimination du chauffe-eau à pompe à chaleur
L'appareil inclue du gaz de réfrigération de type R134a qui ne doit pas être émis dans l'atmosphère. Si le chauffe-eau est mis hors service pour une longe période, il faut assurer que les opérations d'élimination ne peuvent être réalisées que par des professionnels qualifiés. Le produit est conforme à la directive 2002/96/CE de l'Union Européenne.
Le symbole de la benne barree montré sur l'etiquette de données de l'appareil signale si le produit arrive à la fin de sa vie utile, il doit être éliminé séparément des déchets communaux et il doit être livré au dépôt assigné aux équipement electriques et Electroniques ou il doit être rendu au commercant si un nouvel apparéil du même type est achété. L'utilisateur est tenu de livrer l'appareil démontré au correcte dépôt des déchets. Le collecte approprié et sépare de l'appareil démontré et puis son recyclage, traitement compatible aux exigences environnementales contribuient à la prévention des effets nocifs à l'environnement et à la santé et aident à recycler les matières composant le produit.
RENSEIGNEMENTS TECHNIQUES POUR LES TECHNICIENS CHARGÉS DE LA MISE EN SERVICE
6. CONSEILS UTILES
6.1. Qualification des techniciens chargés de la mise en service
AVERTISSEMENT!
L'appareil ne peut être mis en service et mis en route la première fois que par un professionnel selon les régulations, statuts nationaux en effet relatifs à la mise en service et selon n'importe quelles exigences définies par des autorités locales et des organisations de santé publique.
Le réserve de l'eau chaude à pompe à chaleur inclue la quantité d'agent réfrigérateur R134a nécessaire à son fonctionnement. Le liquide de refroidissement n'endommage pas la couche ozone de l'atmosphère, il n'est pas inflammable et explosif mais le circuit de refroidissement ne peut être entretenu et soumis aux travaux que par le personnel y assigné en utilisant l'outillage nécessaire.
6.2. L'utilisation du manuel de mise en fonctionnement, d'opération et d'entretien
AVERTISSEMENT!
La mise en service inappropriée peut causeer les blessures des personnes et des animaux ou peut causeer des dommages dans les objets. Le producteur ne peut pas en être tenu responsable.
La firme réalisant la mise en service doit observer les instructions mentionnées dans le manuel. ÀpRESoir fini la mise en service, la firme réalisant la mise en service doit renseigner l'utilisateur de l'opération du chauffe-eau et de la réalisation correcte des opérations principales.
6.3. Contrôle du chauffe-eau à pompe à chaleur
à l'occasion de la manutention de l'appareil ou de l'ouverture de l'emballage prière de suivre soignement les instructions définies en chapitre RENSEIGNEMENTS GÉNÉRAUX points 1.4 et 1.5.
Contrôler l'objet intact de l'appareil et la présence de toutes les pieces à l'occasion de l'enlèvement de l'emballage.
6.4. Réglementations de sécurité
Voir la description des symboles utilisés dans le tableau ci-dessous au point 1.3 du chapitre RENSEIGNEMENTS GÉNÉRAUX.
| avertissement danger | |||
| 1. | Protégier les tuyaux et les câbles connectés de l'endommagement aléatoire. | Électrocution à cause de la touche des pièces sous courant. | Δ |
| Inondation causée par l'eau filtrant des tuyaux endommages. | Δ | ||
| 2. | Assurer que le lieu de la mise en service et tous systèmes auxquels l'appareil sera connecté soit conformes aux réglementations en effet complètement. | L'électrocution à cause de la touche des pièces mise en route et sous courant. | Δ |
| Dommages causées par l'utilisation de l'appareil sous conditions d'opération inappropriées. | Δ | ||
| 3. | Utiliser des outils à main et des outillages appropriés à leur destination (il faut assurer particulièrement que l'outil ne soit pas usage et que sa manche soit intacte et fixée sûrement). Utiliser les outils et les outillages à une manière approPRIÉe d'une façon qu'ils ne puissant pas tomber de la hauteur. ÀpRES l'utilisation, rendre les outils et les outillages à leur place. | Les blessures aux personnes causées par des éclats, copeaux, l'inhalation de la poussière, les blessures cognées, coupées, piquées et les écorchures. | Δ |
| Endommagement de l'appareil ou des objets l'entourant causé par les éclats, la collision et la coupure. | Δ | ||
| 4. | Utiliser des équipements électriques appropriés à la destination. Utiliser les équipements à la manière approPRIÉe. Aucune cable d'alimentation ne doit être presente aux passages. Les équipements ne doivent pas tomber de la hauteur. ÀpRES l'utilisation, déconnecter les équipements du réseau et rendre-les à leur place. | Les blessures aux personnes causées par des éclats, copeaux, l'inhalation de la poussière, les blessures cognées, coupées, piquées et les écorchures. | Δ |
| Endommagement de l'appareil ou des objets l'entourant causé par les éclats, la collision et la coupure. | Δ | ||
| 5. | Les pieces doivent être nettoyées du calcin selon les instructions mentionnées dans la fiche de sécurité du produit utilisé et la piece doit être aérée et le personnel doit porter des vêtements de protection. Éviter le mélange de divers produits et protégger l'appareil et les objets l'entourant. | Les blessures aux personnes causées par des acides en contact avec la peau ou les yeux; l'inhalation ou l'ingestion des matières chimiques nocives. | Δ |
| Endommagement de l'appareil ou des objets l'entourant causé par l'effet caustique des acides. | Δ | ||
| 6. | Assurer que les échelles portables soient placees sûrement et qu'elles soient résistantes efficacement et que les échelons soient intactes et exemples de glissade. Les échelles ne doivent pas être bouygées pendant une personne y est présente. Une personne doit toujours surveiller les travaux. | Blessures aux personnes causées par la chute ou par la fermeture accidentelle des échelles. | Δ |
| 7. | Assurer que des circonstances de l'hygiène appropriée serontopsis concernant l'éclairage, l'aération et la stabilité des structures concernées. | Blessures aux personnes causées par la chute, qu'elles tombant par terre, etc. | Δ |
| 8. | Au cours chaque phase de travail porter des vêtements et des équipements de protection individuelle. | Les blessures aux personnes causées par l'électrocution, des éclats, copeaux tombant, l'inhalation de la poussière, la vibration, les blessures cognées, coupées, piquées et les écorchures et le bruit. | Δ |
| 9. | à l'intérieure de l'appareil toutes les opérations doivent être réalisées à la vigilance nécessaire pour éviter le contact brusque des pieces coupantes. | Les blessures cognées, coupées, piquées et les écorchures. | Δ |
| 10. | Avant la manutention, vidanger toutes les pieces qui peuvent contoir de l'eau chaude par l'enlèvement total de l'eau s'il est nécessaire. | Blessures de brûture. | Δ |
| 11. | Réaliser les connexions électriques à partir des cables à la section appropriée. | Feu géné ré par la surchauffe des cables sous-dimensionnés où le courant passac. | Δ |
| 12. | La protection de l'appareil et de toutes les zones auprès de la zone de travail doit être assurée par les matières appropriées. | Endommagement de l'appareil ou des objets l'entourant causé par les éclats tombants, la collision et la coupure. | Δ |
| 13. | Manutentionner l'appareil en utilisant les outils de protection appropriés. | Endommagement de l'appareil ou des objets l'entourant causé par la vibration, la collision, la coupure ou la meurtrissure. | Δ |
| 14. | Toutes matières et tous outillages doivent être organisés à une manière qui assure la manutention facile et sure en évitant l'accumulation des matières qui pourrait s'affonderr ou s'écrouler. | Endommagement de l'appareil ou des objets l'entourant causé par la vibration, la collision, la coupure ou la meurtrissure. | Δ |
| 15. | Toutes fonctions de sécurité et de contrôle influencées par le travail à réaliser sur l'appareil doivent être remises en position initiale et avant de redémarrer l'appareil il faut vérifier que ses fonctions soient en bon ordre d'opération. | L'endommagement ou l'arrêt de l'appareil causé par l'opération irrégulière. | Δ |

7. MISE EN SERVICE
AVERTISSEMENT!
Priere de suivre les averissement generaux, les instructions de sécurité enumerated dans les points precedents et les observer strictement.
7.1. Le placement du chauffe-eau à pompe à chaleur
AVERTISSEMENT!
Avant de commencer n'importe qu'elle opération de mise en route il faut vérifier que la place envisagée de mise en route de l'appareil soit conforme aux exigences suivantes:
a) Il doit être monté dans une piece à une surface plus grande de 8m^2 . Ne pasmettre l'appareil en service dans une piece qui pourrait offrir des circonstances favorables à la génération de la glace. Ne pasmettre le produit en service dans une piece où il y a des appeareils pour le fonctionnement desquels de l'air est nécessaire (ex. chauffe-eau à gaz, chauffe-eau alimenté par gaz, etc.). Il est interdit d'utiliser le réservoir de l'eau chaude à l'extérieur, ou soumis à la pluie ou aux condensations atmosphériques.
b) Le lieu choisi doit avoir des distances de sécurité mesures du mur et du plafond pour l'opération appropriée et pour la simplification de l'entretien de l'appareil (Figures 7.1.-1 et 7.1-2).
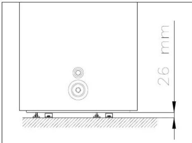
c) Fixation du pied: vérifier la planéité et la densité convenable du sol. À l'aide du „gabarit de perçage" (annexe du manuel) marquer les positions de la fixation du pied en prénant en considération les dimensions d'installation montrées en figures 7.1.-1. 7.1-2 du manuel. Fixer les 3 pieces de fixation de pied livrées avec l'équipement à l'aide des vis min. M8 et du goujon métallique percé dans la base qui peut être tape (M8x75); la position de la fixation du pied sera selon figure 7.1.-3. Régler les pieds réglables de l'équipement à min. 26mm. (voir en figure 7.1.-4)
Pousser l'équipement doucement envers la fixation du pied déjà visse d'une façon que les pieds réglables se heurtent contre la mortaise ouverte de la fixation du pied (figure 7.1.-5)
Si l'équipement est opéré sans la fixation du pied, l'équipement pourrait culbter évientuelles.
Dans ce cas, le producteur ne doit pas etre tenu responsable des dommages en survenant!


Figure 7.1.-1
Figure 7.1.-2

Figure 7.1.-3

Figure 7.1.-4

Figure 7.1.-5
a) Le lieu choisi doit etre apte a receivevoir une ouverture de vidange de I'eau condensee connectee a la partie supérieure de I'appareil a I'aide d'un cous de cygne
b) Assurer que le lieu de la mise en service et tous systèmes auxquels l'appareil sera connecté soient conformes aux reglementations en effet complètement.
c) Le lieu choisi doit avoir (doit être apte à être pourvu) d'un commutateur externe de réseau à une phase, de tension 230V 50Hz
d) Le lieu choisi doit être conforme à la classe de protection IP appartenant à l'appareil selon les définitions des réglementations en effet (protection contre la pénetration des liquides).
e) L'appareil ne doit pas etre exposé à la lumière directe du soleil, meme a travers des fenêtres.
f) L'appareil ne doit pas etre expeote aux effets des matieres agressives, ex. des vapeurs acides, un environmentnement poussiereux ou sature de gaz
g) L'appareil ne doit pas etre monte dans une ligne telephonique directement qui n'est pas pourvue de protection contre la surtension.
h) L'appareil doit être mis en service le plus pres possible aux points d'utilisation pour limiter le jaillissement de la chaleur par le tuyau à chaleur.
i) Au lieu de l'installation les reseaux électrique, d'eau potable et deségouts (confluent au plancher) doivent être assurés.
j) Pour réduire la perte de la chaleur causée par le tuyau de l'eau chaude, l'appareil doit être installé pres des lieux d'utilisation de l'eau chaude. Dans le cas de grandes distances il est utile de fournir le tuyau de l'eau chaude de l'isolation thermique
k) Les moignons de connexion du réservoir de l'eau chaude qui sont hors service, doivent etre fermes et pourvu de l'isoation thermique.
1) Observer les dessins de dimensions (Figure 2.8.-1)
7.2. Méthodes de connexion du conduit d'air

Sortied'air
Entrée d'air
Figure-27.2
Sortied'air
Entrée d'air
Figure - 7.2.2

L'entrée d'air et la sortie d'air sont connectées au conduit d'air. A + B ≤ 10m
Description du conduit d'air
| Forme du conduit d'air | Dimensio ns(mm) | Chute de pression deligne droite(PA / m) | Longueur deligne droite(m) | Chute de pression deligne courbe(PA / m) | Quantité decourbe |
| Rond | Ø 190 | ≤2 | ≤10 | ≤2 | ≤5 |
| Rectangulaire 190x190 | ≤2 | ≤10 | ≤2 | ≤5 | |
Remarque: Il est plus utile de connecter le conduit d'air à la sortie d'air au lieu de l'entrée d'air.
Remarque: a cause de l'opération à laide du conduit d'air une partie du flux d'air et de la capacité de la pompe à chaleur est perdu dans le système.

Figure -7.2.3
L'entrée d'air n'est pas connectée au conduit d'air mais et la sortie d'air y est connectee. A ≤ 10 m
Proposition: Il est utile de l'utiliser dans le cas de surplus de chaleur ou s'il est utilisé dans une espace ayant de surplus de chaleur en hiver.

Figure - 7.2.4
L'entrée d'air est connectée au conduit d'air mais et la sortie d'air n'y est pas connectee. A ≤ 10m
Proposition: Ce mode de connexion rafraîchit l'air de la pierce en été.
REMARQUE
a) A cause la connexion au conduit d'air une partie du flux d'air et de la capacité de la pompe à chaleur est perdue dans le système.
b) Si la sortie d'air de l'unité principale est connecté à un conduit d'air en étoffe, pendant l'opération de l'unité principale des gouttes d'eau condensée se produit à l'extérieur du conduit d'air en étoffe. Prière d'assurer le vidange de l'eau condensée. À une telle occasion il est proposé d'appliquer une couche d'isolation thermique à la sortie du conduit d'air.

Figure - 7.2.5
Mise en service du réservoir de l'eau chaude HB300(C) dans une espace fermée. Il est interdit d'opérer le réservoir de l'eau chaude HB300(C) exposé à la pluie, d'autre précipitation.

Figure -7.2.6
Pluie
Protection contre les inconveniens atmosphériques
Si le réserveir de I'eau chaude HB300(C) est connecte a un conduit d'air conducisant a l'extérieur une protection fiable doit etre assurée au conduit d'air pour eviter I'entree de I'eau de precipitation dans I'equipement.

Figure -7.2.7
Figure -7.2.8

L'utilisateur de l'équipment doit monter le contrôle, la taille des mailles du contrôle est environ 1.2mm
Montage du filtré à l'entrée d'air de l'équipement. Si 'équipement est connecté à un conduit d'air, le filtré doit être monté à l'entrée du conduit d'air.

Figure 7.2.-9 Figure 7.2.-10
Pour l'évacuation de l'eau condensée prière demettre l'équipement en service sur une surface horizontalé! S'il n'est pas possible il faut assurer que la sortie de l'évacuation soit à la place la plus BASSE possible. Il est utile de placer l'équipement d'une façon que son angle d'inclinaison maximal soit 2^ comparé au vertical
7.3. Connexion au réseau d'eau
Il est interdit de connecter l'équipement à l'aide du flexible! Des tuyaux en acier galvanisé, des tuyaux plastiques et des tuyaux en cuivre peuvent être utilisés pour les conduits d'eau froide et d'eau chaude. Il est obligatoire d'utiliser des pieces intermédiaires d'isolation pour la connexion du conduit d'eau au réseau!
Le paquet unitaire distribué par HAJDU Zrt. est disponible dans un conditionnement de 2 pieces intermédiaires dans nos magasins modèles et dans le commerce. Une piece intermédiaire doit être montée directement sur le tuyau d'eau chaude du réservoir et l'autre piece doit être montée entre les installations montées sur le tuyau d'eau froide aparavant et le réseau d'eau produit en cuivre.
Dans le cas de la connexion sans piece intermédiaire la garantie valde à l'appareil perde son effet!
IL EST DANGEREUX À LA VIE ET INTERDIT DE METTURE LE RÉSERVOIR ET LES ÉCHANGEURS THERMIQUES SOUS UNE PPRESSION DÉPASSANT LA PRESSION OPÉRATOIRE PERMISE (0,7 MPA) !
à l'occasion à la connexion au réseau d'eau il faut observer l'ordre de montage des installations selon Figure 7.3-1 le fonctionnement correcte de l'équipement dépend de cette ordre.

Figure 7.3.-1
HV -Eau froide
MV -Eauchaude
E -Chauffageelectrique
HB -Echangeur thermique-ou a partir de l'échangeur thermique extérieur -(nree de l'agent de chauffage (dans le cas du type HB300C)
HK -Echangeur thermique-ou a partir de I'echangeur thermique extérieur sortie de l'agent de chauffage (dans le cas du type HB300C)
C - Moignon de circulation
KK -Sortie de condensation
1 - Vanne de fermetre
2 -Manometre
3 -Vanne de reduction de.
pression (seulement au-dessus
de la pression du reseau d'eau
dépissant 0,6 MPa)
4. -Filtre Y
5 - Soupape de suture combinée
6 - Écoulement (dans l'égout)
7 - Vanne de vidange
8 Robinetterie (a la douche)
9 - Robinetterie
10 - Vanne non-retour
La soupape de suture combinée doit être connecté au moignon de l'eau froide en observant la direction de flux marquee à la flèche. La distance maximale permise entre l'appareil et la vanne est 2m et deux courbes sont permises à cette section de tuyauterie (arc, coude).
L'appareil doit être monté à une soupape de suture réglée à une pression d'opération maximum 7 bar. La soupape de suture doit être montée devant le réservoir, sur le moignons de l'eau froide, dans un environnement
exempte de gèle. Le tuyau evacuateur doit être connecté à la soupape de sutureté d'une façon que le tuyau evacuateur se dirige toutes vers le bas et qu'il soit à un lieu exemple de gel . La pression d'alimentation de l'eau froide entrant ne doit pas dépasser la pression 5,25 bar pour une vanne à une pression d'opération de 7 bar. Pour une vanne à une pression différente et plus BASSE, la pression maximale d'alimentation doit être définie en considération les tolérances mini-maxi de la soupape de sutureté. Si la pression est plus haute alors une réducteur de pression doit être connectée devant la soupape de sutureté.
La soupape de sûreté ne compose pas la partie de l'appareil.
IL EST INTERDIT D'INTÉGRER DES INSTALLATIONS DE RÉSEAU D'EAU ENTRE LA SOUPAPE ET L'APPAREIL!
Avant l'intégration de la soupape, le réseau d'eau froide doit être rince soigneusement pour éviter l'endommagement généra par des ordures eventuelles. La soupape de suture combinée inclue une vanne non-retour. Donc il n'est pas nécessaire d'intégrer une vanne non-retour séparément. Pendant le chauffage, l'eau dilatant doit goutter au moignon de la soupape de suture combinée. Il faut faire attention au cours de l'intégration que les gouttes soient visibles.
IL EST INTERDIT DE FERMER LE MOIGNON DE SORTIE ET LES GOUTTES D'EAU À UNE MANIÈRE INVISIBLE!
Si la pression du réseau depasse la valeur de 0,6MPa même temporairement, une vanne de réduction de pression doit être intégrée devant le réservoir d'eau chaude à la place définie dans la Figure, 7.3.-1 article 3. En manque de cela, la soupape de sutureté va générer des gouttes d'eau même s'il n'y a pas de chauffage. Le consommateur doit acheter et faire monter la vanne de réduction de pression. Si la soupape de sutureté combinée n'est pas connectée au réservoir de l'eau chaude par le réducteur directement, un robinet de vidange ou une vanne de vidange doit être montée sur le tuyau d'eau froide de l'appareil pour vidanger le réservoir d'eau chaude (directement devant l'appareil, en montant une piece "T". Le consommateur doit acheter la vanne (le robinet). Un nombre optionnel des branchements et des robinetteries peut être connecté au réservoir. Pour éviter le retour de l'eau chaude dans le réseau d'eau froide à travers la robinetterie, il est utile de monter une vanne non-retour devant la robinetterie. Dans la tuyauterie d'eau froide conduitant au réservoir une vanne de fermeture doit être monté avant le montage des installations (soupape de sutureté combinée, vanne non-retour, etc.). à son aide, le réservoir d'eau chaude et les installations de la tuyauterie d'eau peuvent être séparés du réseau d'eau (s'il y a une panne ou dans le cas d'autres travaux d'entretien).
7.4. Connexionélectrique
- Il n'est permitted que le réserve soit connecté au réseau électrique qu'a l'aide d'une connexion permanente. Il est interdit d'utiliser une fiche de mur!
- Le courant de réseau ne peut etre conduit au réservoir que par un commutateur de deux pôles ou la distance minimale entre les contacteurs ouvertes doit etre 3mm
- La section des cables de connexion à 3 fils nécessaires: 2,5mm2 - 4mm2 par chaque fil dépendant de la puissance montré sur le tableau des données.
Cables aptes à la connexion au réseau:
Type approprié: H0 5VVF
H0 5RRF
Aucune connexion à tuyau de protection ne peut être utilisée.
- Le cable de connexion et le fil marque vert/jaune doivent être connectés dans un terminal. Pour la connexion, enlever lis vis du couvercle du boîtier des installations et enlever le couvercle. Donc les installations électriques peuvent être accédées. Parmi les guides de cable en plastique se trouvant dans la partie inférieure du couvercle du boîtier des installations, le guide de cable marquéd'une étiquette („Bekotéshez kitörni" „Casser pour la connexion") doit être casseté. Le bout saillant du guide de cable en caoutchou se trouvant dans le sachet joint à l'équipement doit être coupé et le guide de cable doit être attaché au cable de réseau. Le conducteur de connexion doit être connecté à la borne du côté gauche selon l'étiquette de phase. (L, N, Les colliers fixant les cables et serrant les conduites doivent être serrés définitivement puis le caoutchou conduit le cable doit être attaché à la surface horizontal etasse du cadre du couvercle d'une façon que suivant l'installation du couvercle, le caoutchou protège les parties électriques contre l'eau qui pourrait entrer eventuèlement.
Le dessin de connexion électrique du réservoir d'eau chaude, Figure 7.4-1 montre les mêmes pieces qui peuvent être aussi trouées sur le dessin dans le couvercle du boîtier des installations.

Figure 7.4.-1 IL EST INTERDIT D'OPÉRER LE RÉSERVOIR D'EAU CHAUBE SANS MISE À LA TERRE DE PROTECTION!
La mise à la terre de protection doit être conforme aux régulations de la norme hongroise MSZ 2364 !
7.5. Première mise en route
Avant la première mise en route; priere de contrcler les éléments suivants:
- Le montage correcte de l'équipement;
- La connexion correcte des tuyaux et des câbles;
- La fuite du tuyau de refroidissement était mise en épréuve;
- Il y a un tuyau d'écoulement efficace.
Protection d'iso1ation globale; - Mise à la terre correcte;
Source de courant correcte;
Il n'y a pas d'obstacles dans l'entrée et dans la sortie d'air;
Il n'y a pas d'air dans le tuyauterie d'eau et toutes les vannes sont ouvertes; - Il y a une protection électrique efficace contre les fuites;
La pression de l'entrée de I'eau est suffisante (≥ 0,15MPa)
Après la connexion de l'appareil au réseau d'eau et aux systèmes électriques, le réservoir d'eau chaude doit être replis à partir du réseau d'alimentation en eau sanitaire. Avant le démarrage du chauffage le réservoir doit être repli de l'eau. Au cours du replissage du réservoir de l'eau, ouvrir la vanne d'eau chaude de la robinetterie le plus pres et les autres vannes doivent être fermées. Puis ouvrir la vanne de fermeture intégrée dans le tuyau d'eau froide (Figure 7.3-1, article 1). Le réservoir est replis si l'eau apparait à la robinetterie. Il faut faire l'eau couler en but de rincege puis il faut fermer la vanne de l'eau chaude.
FAIRE UN PROFESSIONNEL CONTROLER LA PREMIÈRE MISE EN TEMPERATURE!
Contrer visuellement si les connexions des bords et des installations des tuyaux n'aient aucune fuite - s'il est nécessaire, serrer-le encore une fois légèrement. L'appareil ne doit être connecté au réseau électrique que suivant les étapes susmentionnées. Pour démarrer le réservoir d'eau chaude en mode opératoire pompé à chaleur pousser le bouton ON/OFF se trouvant sur le panneau de contrôle. Avant le premier réglage du montre et d'autres paramètres divers suivre les instructions du chapitre.
POUR LE PERSONNEL COMPÉTENT DE RÉALISER L'ENTRETIEN
8. INSTRUCTIONS D'ENTRETIEN

AVERTISSEMENT!
Prière de suivre les averissement généraux, les instructions de sécurité numérés dans les points precedents et les observer strictement.
Chaque opération et activité d'entretien doit être réalisée par un personnel qualifié (c'est-à-dire les personnes doivent être qualifiées selon les réglementations en effet).
AVERTISSEMENT!
Avant la réparation et l'entretien l'appareil doit être toujours arrêté et le commutateur externe doit être tourné en position „ARRÊT"
8.1. Vidange de l'appareil
La vidange du réservoir se déroule à travers la vanne de vidange (robinet) montée devant le réservoir d'eau chaude ou à travers la soupape de suture combinée (tourner le bouton rotatoire dans la direction de la flèche).
Avant la vidange fermer la vanne de fermeture du réseau d'eau et la vanne d'eau froide des robinetteries. En même temps ouvrir la vanne d'eau chaude d'une des robinetteries et tener l'ouverte jusqu'à la fin de la vidange. ATTENTION! AU COURS DE LA VIDANGE D'EAU, DE L'EAU CHAUBE PEUT SORTIR! Si la fuite à partir de l'intérieur du réserve ou d'autres anomalies sont observées arrêter l'appareil immédiatement et déconnecter l'appareil du réseau d'eau à l'aide de la vanne de fermeture.
8.2. Reservoir et soupape de suture combinée
Pour assurer l'opération sure, il est utile de faire un plombier examiner le fonctionnement de l'appareil et de la soupape de suture combinée de temps en temps (environ chaque an). Nous proposons de souffler la vanne en tournant le bouton deSouffle de la soupape de suture dans la direction de la flèche - une fois par deux mois. De cette façon le siège de la soupape sera nettoyé des ordures qui peuvent y'être déposées (tartre, particule du sable, etc.).
8.3. Anode active
Le réserveur du réserveir de I'eau chaude est protégé par une anode en sus de la couche d'email donc il est essentiel d'avoir always une anode de taille appropriée dans le réserveir. En consquence, I'etat de I'anode active doit etre soumis à l'examen par un service de la marque une fois par deux ans. Il est aussi la condition de la garantie supplémentaire relative au réserveir (voir le billet de garantie). Si le diametre de I'anode se diminuca a environ 10mm I'anode doit etre remplacemente.
Il est extrémement important que l'anode active soit en bon contact avec le réservoir. Cela peut dire qu'à l'occasion du montage d'une nouvelle anode ou après la fin d'autres travaux de réparation la connexion entre l'anode active et le vis de la mise en terre doit être réalisé à une manière que le contact àonne conduite électrique soit present.
8.4. Enlevement du tartre
Dépendant de la qualité et de la quantité de l'eau utilisée, du tartre est déposé à l'échangeur thermique et à la paroi du réservoir. Le tartre déposé diminue l'efficacité du chauffage. Il en vient que le réserve d'eau chaude doit être nettoyé du tartre une fois par deux ans.
Aucun objet coupant en métal ou acide ne doit être utilisé pour l'enlèvement du tartre déposé à l'échangeur thermique, sur le couvercle de fermeture et ses installations. Utiliser les agents de nettoyage et de diluant de tartre qui peuvent être achetés dans le commerce.
Le tartre peut être enlevé de l'intérieur du réservoir à travers de l'ouverture des installations. Il est utile de rincer le réservoir à jet d'eau suivant l'enlèvement du tartre.
8.5. Prévention des dégats causés par le gel
Si dans la piece ou le réservoir d'eau chaude est place la température peut baiser sous zéro le chauffage du réservoir ne doit pas être arrêté dans la période au risque de gel ou bien le réservoir doit être vidange.
8.6. Dans le cas du chauffage indirect
LA PROTECTION CONTRE LA SURCHAUFFE DOIT ETRE ASSURÉE PAR L'ÉQUIPEMENT DE CHAUFFAGE INDIRECT!
8.7. Filtre à air
Nettoyer le filtrre à air chaque mois parce qu'il influence la performance de chauffage! Si le filtrte est monté directement dans l'entrée d'air (c'est-à-dire l'entrée d'air n'est pas connectée au conduit d'air), la méthode de démontage et de nettoyage du filtrre est le suivant: dévisser l'anneau de fermetre contre le sens des aiguilles d'une montre, enlever le filtrre et nettoyer-le parfaitement puis remetre-le à sa place
8.8. Arrêts ne provenant pas des erreurs
a) Protection de 3 minutes
Quand l'equipement est sous courant, il faut attendre 3 minutes pour la protection du compresseur s'il est redemarré immidiatement après son arrêt.
b) Si l'équipement commence un mécanisme d'autodélence, et il s'arrête entre-temps, il faut contrôler les suivants:
Quand l'afficheur de courant est éclairé, il peut arriver que l'équipement ne satisfait pas encore les conditions du démarrage du système au temps de démarrage. La sortie d'air ou l'entrée d'air est enconnée, pour éviter le courant d'air fort à la sortie d'air.
c) Dégivrage
Dans un environnement humide et froid l'évaporateur peut être gelé et donc la performance du chauffage d'eau peut être réduite. Alors l'équipement arrêté le chauffage d'eau, il échange au dégivrage et il ne commence àchauffer l'eau que suivant le dégivrage.
Pendant le dégivrage, le ventilateur est arrêté, la vanne bidirectionnelle tourne la direction du flux et le compresseur fonctionné continulement.
Le dégivrage peut durer de 3 à 10 minutes dépendant de l'environnement et du gel.
d) Affichage de la températe
Quand l'equipement s'arrête, la baisse de la temperature est complètement normale en conséquence de la fuite de la chaleur. Le système redémarre automatiquement suivant la chute à une certaine temperature.
Au cours du chauffage d'eau la température de l'eau peut réduire pendant une certaine période ou éventuelles et elle n'augmente pas à cause de l'échange thermique de l'eau. Quand le réservoir a atteint la température régée, l'équipement s'arrête automatiquement.
8.9 Erreurs et solutions
| Disfonctionnement Cause | Use Solutions | |
| L'eau de sortie est froide L'afficheur est obscur | Contrôler la présence de la tension de réseau L'eau de sortie est régée à une basse température Le contrôleur de la température de l'eau de sortie est endommagé Le circuit de l'afficheur est endommagé | Régler l'eau de sortie à une plus haute température Contacter un professionnel |
| Aucune eau chaude ne sortie à travers la sortie | L'eau de robinet n'est pas connectée La pression de l'eau est BASSE La vanne d'entrée est bouchée | Il rentre au fonctionnement normal suivant l'alimentation de l'eau Utiliser-le si la pression de feu est haute Ouvrir la vanne d'entrée interieure |
| Fuite d'eau La connexion des tuyaux n'est pas parfaite Contrôler et renforcer toutes les connexions | ||
8.10 Les mécanismes d'autoprotection de l'équipement
a) L'équipement s'arrête dans le cas de l'autoprotection, commence l'autocontrôle et quand la protection est démarrée, il commence le redémarrage.
b) Au commencement de l'autoprotection, 'avertisseur sonore ronronne une fois par deux minutes, l'afficheur ALARM (Alarme) est eclairé et le code d'erreur et la température de l'eau apparaissent sur l'afficheur en alternance. Pour arrêter l'alarme tener le bouton CANCEL pendant 3 secondes. Quand l'autoprotection trouve la solution à l'erreur, le code d'erreur disparait de l'afficheur.
c) L'équipement démarre ses mécanismes d'autoprotection sous les conditions suivantes:
c.1) L'entrée ou la sortie d'air est empêchée;
c.2) L'évaporateur est couvert de trop de poussière;
c.3) La source de courant n'est pas appropriée (elle dépasse la plage de tension de 230V)
REMARQUE
Si l'autoprotection est active, l'équipement doit être déconnecté du réseau électrique manuellement et redémarré suivant la solution de l'erreur.
1) Affichage de la température de l'eau
1.a) La donnae de la temperature d'eau affichee est relative a l'eau se trouvant dans la partie supérieure du reservoir d'eau (au-dessus de 1/4) que You utilisez you aussi, mais cela ne peut pas dire la totalite de I'eau.
1.b) Les 6 afficheurs apparaissant auprès de la donnée de température de l'eau sur l'afficheur mesurent la température de la partie inférieure de l'eau. Quand la température de l'eau dépasse 50^ , les afficheurs bleu et jaune sont éclairés, et s'il y a des valeurs au-dessus de 60^ les afficheurs bleu, jaune et rouge affichent et quand tous les afficheurs sont éclairés, alors la température de l'eau a atteint les valeurs régles.
1.c) Au cours de la consommation de l'eau il peut arriver que la température de la partie inférieure se diminue pendant que la température de la partie supérieure est encore haute, alors l'équipement commence àchauffer la partie inférieure. Et cela est le fonctionnement normal.
2) Recherche des erreurs
3) Quand il y a une erreur fréquence, l'équipement change au mode opératoire Standby (Permanence) et il peut fonctionner mais à une efficacité beaucoup moindre comme auparavant. Prière de contacter un professionnel!
3.a) Dans le cas d'erreur grave le système ne peut pas continuer à fonctionner. Prière de contacter un professionnel!
3.b) à la génération d'une erreur, l'avertisseur sonore ronronne une fois par deux minutes, l'afficheur ALARM (Alarme) est éclairé et le code d'erreur et la température de l'eau apparaissent sur l'afficheur en alternance. Pour arrêter l'alarme tener le bouton CANCEL poussé pendant 3 secondes.
4) Redemarrage suivant un arrêt de longue durée
Quand l'equipement est redemarré suivant un arrêt de longue durée (y compris l'opération d'épreuve) il est comprehensible que l'eau de sortie n'est pas claire. Alors le robinet doit être tenu ouvert et l'eau sortant sera claire bientôt.
Notice Facile