GEM 15 - Générateur électrique S.PLUS - Notice d'utilisation et mode d'emploi gratuit
Retrouvez gratuitement la notice de l'appareil GEM 15 S.PLUS au format PDF.
| Type de produit | Générateur électrique S.PLUS GEM 15 |
| Caractéristiques techniques principales | Générateur à essence, moteur 4 temps, refroidissement par air |
| Alimentation électrique | Essence |
| Dimensions approximatives | 60 cm x 45 cm x 45 cm |
| Poids | 45 kg |
| Compatibilités | Appareils électriques jusqu'à 15 kW |
| Type de batterie | Non applicable |
| Tension | 230 V |
| Puissance | 15 kW (puissance maximale) |
| Fonctions principales | Alimentation de secours, utilisation sur chantiers, camping |
| Entretien et nettoyage | Vérifier l'huile régulièrement, nettoyer le filtre à air, vidanger le réservoir d'essence si non utilisé longtemps |
| Pièces détachées et réparabilité | Disponibilité de pièces de rechange, manuel de réparation inclus |
| Sécurité | Utiliser en extérieur uniquement, respecter les consignes de sécurité, ne pas utiliser dans des espaces confinés |
| Informations générales utiles | Garantie de 2 ans, service client disponible pour assistance technique |
FOIRE AUX QUESTIONS - GEM 15 S.PLUS
Questions des utilisateurs sur GEM 15 S.PLUS
0 question sur cet appareil. Repondez a celles que vous connaissez ou posez la votre.
Poser une nouvelle question sur cet appareil
Téléchargez la notice de votre Générateur électrique au format PDF gratuitement ! Retrouvez votre notice GEM 15 - S.PLUS et reprennez votre appareil électronique en main. Sur cette page sont publiés tous les documents nécessaires à l'utilisation de votre appareil GEM 15 de la marque S.PLUS.
MODE D'EMPLOI GEM 15 S.PLUS
Avant de procéder à l'installation de l'appareil, lisez attentivement les instructions contenues dans cette notice.
Les générateurs électriques de la gamme GEM répondent aux normes Européennes suivantes :
- Directive machines - 98/37/EC
- Directive basse tension - 72/23/EEC
- Directive EMC - 2004/108/EC
Notice destinée à l'installateur et à l'utilisateur
I - GENERALITES
Les générateurs GEM sont des appareils fonctionnant en triphase 400V avec prise de terre (GEM 15) ou monophasé 230V + terre (GEM3).
Ils peuvent être utilisés avec une gaine de soufflage d'air.
Vérifiez l'état et le fonctionnement de l'appareil lors du déballage, les défauts d'origine sont couverts par la garantie. S. PLUS n'assume aucune responsabilité due à un mauvais fonctionnement ou à une panne provoqués par une utilisation inadéquate de l'appareil, par une installation non conforme à ces instructions, en cas de manque d'entretien, de modification ou de réparation non professionnelle de l'appareil.
Caractéristiques techniques
| MODELE | GEM 3 | GEM 15 | |
| Tension | Volt / Phase | 230 / 1~ | 400 / 3~ |
| Fréquence | Hz | 50 | 50 |
| Courant max | A | 13 | 23 |
| Pouvoir thermique | kW | 3 | 15 |
| Plage | kW | 0-3 | 0-6,6-9,9-15 |
| Pouvoir thermique | kcal/h | 2600 | 13000 |
| Câble | mm2 | 3 / 2.5 | 4 / 4 |
| Fiche d'alimentation | CEE | EURO 2 P.16 | 4-5 P.32 |
| Bouche de soufflage | mm | Ø 98 | Ø 150 |
| Vitesse de l'air | m/s | 7.5 | 15 |
| Débit d'air | M3/h | 225 | 1000 |
| Delta T | °C | 60 | 90 |
| Pression max. | Pa | 100 | 430 |
| Niveau de bruit à 2 m de distance | dB(A) | 40 | 60 |
| Température ambiente | Max. °C | 40 | 40 |
| Longueur | mm | 400 | 980 |
| Largeur | mm | 335 | 430-520 |
| Hauteur | mm | 270-310 | 480 |
| Poids | kg | 10.5 | 34 |
| Classe d'iso1ation | IP44 | IP44 | |
| CE | Oui | ||
| Fusible dans l'armoire | A | 16 | |
| Ø Sortie d'air | mm | 98 mm | 170 mm |

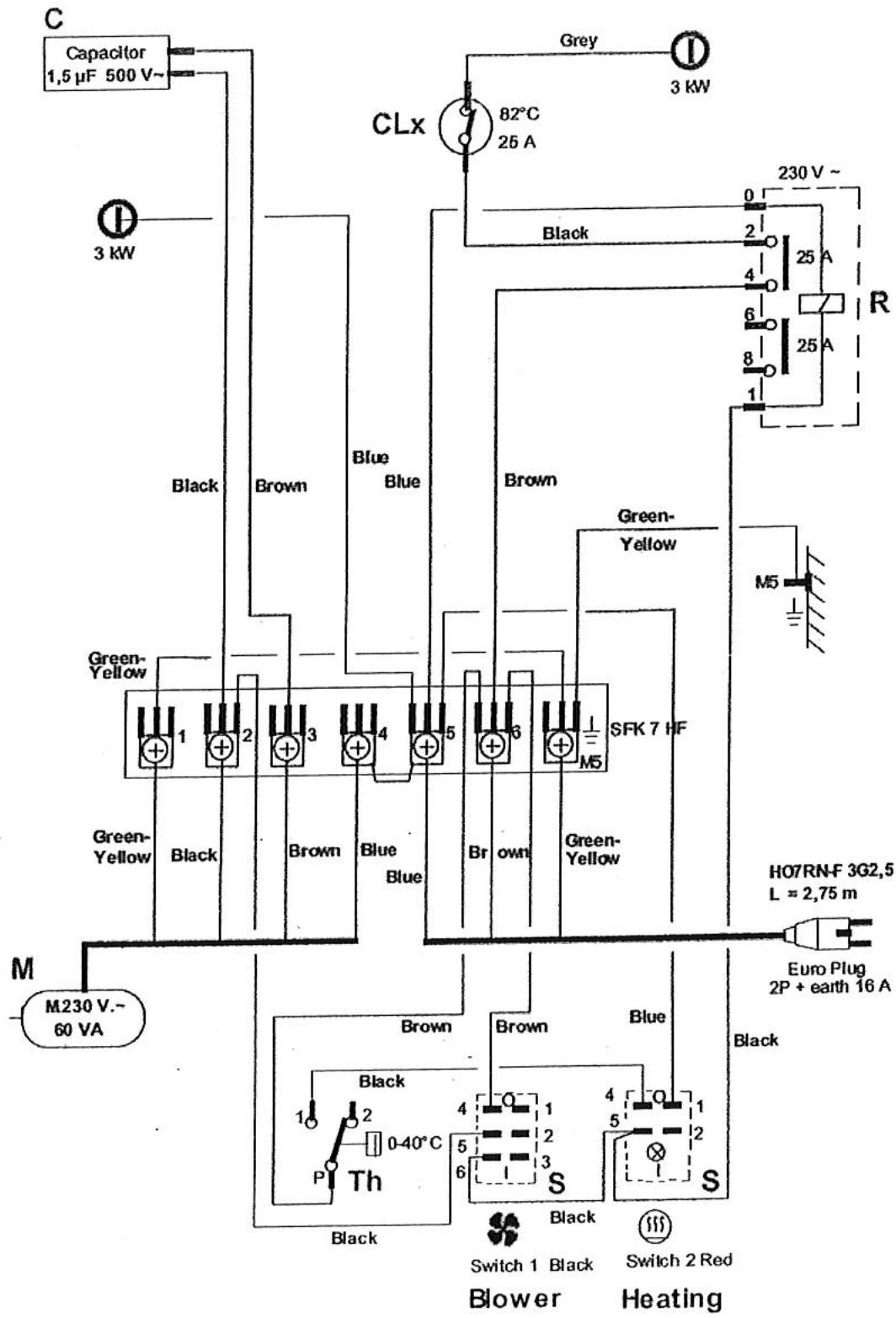
SCHEMA De principle GEM 15
Interrupteur 1 Noir Interrupteur 2 Rouge Interrupteur 3 Rouge
- Contrôle de votre prise électrique
Voltage 380 / 400V + terre - 50Hz pour GEM15, en 230V + terre pour GEM 3
Si ces caractéristiques ne sont pas respectées, ne pas brancher le GEM.
- Montage des roues (GEM15 seulement)
Selon le schéma

A: roue diamètre 160 mm B: entreaxe 10,8× 15× 51,5mm C: rondelle 29 × 10,5 × 1,5 ~mm D: boulon M 10 x 710 mm E: rondelle de blocage M 10 F: écrou M 10
- Montage des fiches GEM 15 (en cas de remplacement)
- ouvrir la nouvelle fiche
- glisser le câble dans la fiche
- couper les fils à la bonne longueur sur les bornes
- repérage : vert / jaune = terre
$$ \begin{array}{l} \mathrm {b r u n} = \mathrm {L 1} \text {o u R 1} \ \mathrm {n o i r} = \mathrm {L 2} \text {o u S 2} \ \mathrm {b l e u} = \mathrm {L 3} \text {o u T 3} \ \end{array} $$
- ATTENTION: ne pas utiliser N (neutre) avec une fiche 3P + N + T - bien serrer les bornes et le câble
- Remonter la fiche
- avant de brancher le GEM, mettre l'interrupteur marche / arrêt en position "arrêt"
- Utilisation de rallonges électriques
- perte de tension maximale tolérée: 10V
- Si vous utilisez un enrouleur, le dérouler entièrement
Le GEM3 est livré avec câble et prise 16A 230V. Il possède 4 pieds caoutchouc et une poignée de transport.
Utilisation
Appareil conçu pour le chauffage de locaux professionnels, la mise hors gel et le séchage (ex : plâtre, peinture).
Commande GEM 15

A: Thermostat d'ambiance B: Interrupteur M/A ventilation C: Interrupteur M/A 6 kW D: Interrupteur M/A 9 kW
- GEM 15
| Position | Interrupteur 2 | Interrupteur 3 | Interrupteur 4 | Thermostat |
| Arrêt | 0 | 0 | 0 | non utilisé |
| Ventilation | I | 0 | 0 | non utilisé |
| Chauffage 6 kW | I | I | 0 | à régler |
| Chauffage 9 kW | I | 0 | I | à régler |
| Chauffage 15 kW | I | I | I | à régler |
En mode chauffage, régler le thermostat sur la température désirée.
- Le GEM 3 possède - un interrupteur (noir) ARRET-MARCHE permanente du ventilateur
- un interrupteur (rouge) ARRET-MARCHE chauffage (s'allume quand le thermostat demande du chauffage)
- un thermostat d'ambiance
Sécurité
Quand le thermostat d'ambiance coupe le chauffage, le thermostat de refroidissement peut enclencher plusieurs fois la ventilation.
Arrêt de l'appareil
Mettre les interrupteurs 2-3-4 sur la position 0.
Ne pas débrancher! Laisser le cycle de refroidissement par ventilation s'accomplir normalement.
- Toujours couper le courant et débrancher lors de l'entretien de l'appareil
- Dévisser les écrous du capot
- Nettoyer l'intérieur de l'appareil à l'air comprimé ou au pinceau
- Bien insister autour du bloc ventilateur
- En cas d'absence de nettoyage du bloc ventilateur, celui-ci peut se déséquilibrer, entraînant une usure précoce des roulements.
- Ne jamais utiliser d'eau pour le nettoyage de l'intérieur de l'appareil
- Vérifier l'état du câble d'alimentation électrique et des prises, les remplacer s'ils sont abîmés ou usés
- Nettoyer la carrosserie à l'aide d'un chiffon humide, essuyer ou laisser sécher avant branchement
VI - Recommandations de sécurité
- Avant toute connexion, vérifier que la tension du réseau correspond bien à celle indiquée sur la plaque signalétique. L'appareil doit être installé/utilisé conformément aux normes en vigueur.
- Le réseau électrique devra être muni d'une prise de terre.
- Placer l'appareil à l'abri des projections d'eau dans une zone bien dégagée et laisser libre l'avant et l'arrière de l'appareil pour permettre une bonne circulation de l'air, et éviter une mise en sécurité par surchauffe.
- L'appareil doit être placé de telle façon que la prise électrique soit accessible.
- Débrancher l'appareil avant toute intervention de dépannage.
- Le câble électrique ne devra pas être situé dans la veine de soufflage de l'appareil ou au contact d'un mur.
- Ne pas placer l'appareil directement sous une prise de courant.
- En utilisation mobile, ne pas utiliser l'appareil à proximité d'une baignoire, d'une douche ou d'une piscine.
- Ne jamais débrancher ou priver de courant un appareil en fonctionnement. Attendre le refroidissement de l'appareil soit environ 5 minutes avant de le débrancher.
- Ne pas toucher les commandes de l'appareil avec les mains mouillées.
- Ne pas couvrir l'appareil.
- Ne pas placer l'appareil à proximité de matériaux combustibles ou dangereux.
VII - TABLEAU DES PANNES / CAUSES / SOLUTIONS
| PANNES | CAUSE POSSIBLE | SOLUTION |
| Le ventilateur tourne et la lampe témoinde l'interrupteur de chauffage s'allume(le générateur reste froid) | Thermostat de surchauffe ou résistanceélectrique défectueuxRelais défectueuxProblème de cablage | (Voir remarque 2) |
| Le ventilateur tourne et la lampe témoinde l'interrupteur de chauffage (3/4) ne s'est pas allumée (le générateur restefroid) | Thermostat régle trop basInterrupteur (3/4) de chauffage non enclenché | Régler le thermostat plus haut Mettre l'interrupteur en position "1" |
| Le ventilateur tourne lentementChaleur ressentie | Ventilateur défectueuxProblème de cablage | Vérifier prises et rallonges évientuelles |
| Le ventilateur tourne lentementChaleur ressentie | Fusible défectueux de phase 1Avec fiche 3P + N + T, le cable bleu est accordé au N au lieu de phase | Contrôler les fusibles au coupe circuit(voir remarque 1)Contrôler la fiche et raccarder le cable bleu à L1, L2 ou L3 (remarque 1) |
| Le ventilateur tourne normalementIl y a peu de chaleur | 1 fusible défectueux donne 50% moins de chaleurRésistance défectueuse | Vérifier les fusibles au coupe circuit(voir remarque 1)Avarie technique (remarque 2) |
| Le générateur ne fonctionne pas | Le générateur ne recoit pas de courant | Contrôler si la fiche est dans la priseContrôler les fusiblesContrôler si le cable est coupé |
| Fusible interieur défectueux2A lentement 500 V (6,3 x 32) | Contrôler le générateur et replacer le fusible(voir remarque 2) |
Remarque 1: Consulter un spécialiste, si vous ne réussissez pas à réparer la panne. Remarque 2: Consulter le fournisseur qui vous a livré le générateur d'air chaud ou un spécialiste.
VIII - Garantie
Cet appareil est garanti un an à compter de la date d'achat contre tous défauts de fabrication. Dans ce cadre, nous assurons l'échange ou la fourniture des pièces reconnues défectueuses après expertise par notre service après-vente. En aucun cas, la garantie ne peut couvrir les frais annexes, qu'il s'agisse de main d'œuvre, déplacement ou indemnité de chaque nature qu'elle soit. La garantie ne couvre pas les dommages dus à une installation non conforme à la présente notice, une utilisation impropre ou une tentative de réparation par du personnel non qualifié.
En cas de problème, merci de vous adresser à votre installateur ou, à défaut, à votre revendeur.
Notice Facile