AG 880 EX - Chauffage gaz S.PLUS - Notice d'utilisation et mode d'emploi gratuit
Retrouvez gratuitement la notice de l'appareil AG 880 EX S.PLUS au format PDF.
| Type d'appareil | Aérotherme gaz |
| Modèles | AG 660 EX, AG 740 EX, AG 880 EX, AG 1040 EX |
| Usage | Chauffage d'espaces industriels ou commerciaux |
| Installation | Professionnelle, conforme aux normes en vigueur |
| Alimentation | Gaz naturel ou propane |
| Arrêt de sécurité | Interdit par coupure électrique, uniquement via thermostat ou commande |
| Type de ventilation | Ventilation forcée |
| Matériau du corps | Non précisé |
| Puissance thermique | Non précisé |
| Type de combustion | Combustion à gaz |
| Utilisation recommandée | Locaux sans risques d'explosion |
| Maintenance | Entretien régulier recommandé |
| Normes | Conforme aux normes de sécurité et d'installation |
| Dimensions | Non précisé |
| Poids | Non précisé |
| Garantie | Non précisé |
FOIRE AUX QUESTIONS - AG 880 EX S.PLUS
Téléchargez la notice de votre Chauffage gaz au format PDF gratuitement ! Retrouvez votre notice AG 880 EX - S.PLUS et reprennez votre appareil électronique en main. Sur cette page sont publiés tous les documents nécessaires à l'utilisation de votre appareil AG 880 EX de la marque S.PLUS.
MODE D'EMPLOI AG 880 EX S.PLUS
Préambule
Il ne doit pas être installé d'acrothermes dans des locaux présentant des risques d'explosion par la nature des produits entrepilés, dégageant des vapeurs ou des solvants, ou dans des locaux à forte teneur en poussières combustibles (sciure de bois...)
L'installation de l'appareil doit être réalisée par un professionnel qualifié et conformément aux normes en vigueur ainsi qu'aux règles de l'art.
Attention
L'arrêt des appareils par coupure de l'alimentation électrique est strictement interdit. Seul est autorisé l'arrêt par manipulation du thermostat ou du coffret de commande.
Réf. AG660EX 1-05/2010/LU
Notice destinée à l'utilisateur et à l'installateur
Description:
L'aéotherme est un appareil permettant un échange thermique entre les produits de combustion du gaz et un flux d'air introduit par un ventilateur.
L'air chaud est directement soufflé dans le local et sa direction peut être modifiée par l'intermédiaire des ailettes de la grille de fouflage.
Le fonctionnement du ventilateur est régulé par un airstat pour éviter :
- En limite basse, le soufflage d'air froid,
- En limite haute, la surchauffe de l'appareil.
Entièrement automatique et sans veilleuse, l'appareil est commandé à distance par un thermostat d'ambiance type TC2A à installer dans le local, ou par le coffret de commande S. PLUS CCP 4 AG.
Dans le cas d'un mauvais fonctionnement du ventilateur et d'une surchauffe de l'échangeur, le contact « limit » à réarmement manuel provoque l'arrêt du brûleur.
Les produits de combustion sont évacués à l'extérieur grâce à l'extracteur situé sur le conduit d'évacuation. Dans le cas d'une obstruction de celui-ci, un pressostat différentiel provoque la fermeture de l'électrovanne d'alimentation en gaz.
En fonctionnement d'été, on peut utiliser l'aérotherme pour la ventilation des locaux, soit par le thermostat TCLA ou le boîtier de commande été/hiver (options).
Les Aérothermes PLUS sont livrés sur palette, filmée et cerclée.
2- Installation et reglementation
Les appareils doivent être installés suivant la réglementation et les normes en vigueur dans le pays de destination. L'installation, l'entretien de l'appareil, l'adaptation à d'autres gaz doivent être réalisées par une personne qualifiée.
Locaux industriels (france)
La réglementation générale est constituée essentiellement du Code du Travail, qui ne TRAITE pas spécifiquement du chauffage des locaux par aérothermes gaz, mais qui définit dans les articles R.232.1 à R.232.4 les exigences en matière d'aération et d'assainissement. La réglementation de base des installations classées pour la protection de l'environnement est la loi N° 76.663 du 19.07.1976. Les arrêtés types contiennent les interdictions particulières en matière de chauffage selon les activités de l'installation.
Locaux et établissements recevant du public (france)
Les dispositions réglementaires formulées dans le « Règlement de Sécurité contre l'incendie dans les E. R. P. » concernant les appareils, l'installation, la mise en service, l'entretien, les vérifications, le circuit gaz, la ventilation du local (articles CH et GZ dont les plus importants sont les articles CH 53, 54, 55 et GZ 21).
3-Mise en PLACE
L'appareil est livré avec 4 points de suspension sur le dessus de l'appareil (tige filettee M10). Il ne peut pas être posé sur une console ; veiller que la reprise d'air du ventilateur de soufflage soit assurée librement. La mise en place doit être assurée en utilisant des moyens de levage (élevateur, échafaudage) en prenant soin de ne pas endommager la partie inférieure de l'appareil. La hauteur moyenne de pose sauf en cas particulier est de 3m (distance entre sol et base de l'appareil).



| Cotes en mm | A | B | C≥ | D≥ | E≥ | F≥≤ | G≥ | H |
| AG 660EX / 740EX | 640 | 1289 | 250 | 1010 | 365 | 75 - 3600 | 250 | 1137 |
| AG 880 EX / 1040 EX | 770 | 1549 | 250 | 1270 | 365 | 75 - 4000 | 250 | 1157 |
Les aérothermes sont équipés d'un extracteur mécanique asservi à un pressostat qui mesure la dépression de ce même conduit (dans tous les cas de conduits obturés ou à très fortes pertes de charge, l'appareil se mettra en sécurité).
L'aérotherme doit être raccordé à un conduit d'évacuation des gaz brûlés aboutissant à l'extérieur du bâtiment.
Veiller à ce que les éventuels condensats ne pénètrent pas dans l'appareil. On placera à cet effet un « thé », avec dispositif d'évacuation.
Les aérothermes gaz AG EX doivent être raccordés en ventouse verticale ou murale, notamment dans les ERP (établissements recevant du public). Une entrée d'air diam 80 (étiquette bleue) et une sortie de gaz brûlés diam 80 (étiquette rouge) sont prévues en partie supérieure de l'appareil. Limiter au maximum les coudes, la longueur totale des conduits ne doit pas excéder 6m (un coude = environ 1m). Utiliser au maximum des coudes à. S. P. LUS propose à cet effet coudes, longueurs, terminaux (voir tarif). Vérifier le bon emboitement de tous les éléments. Hors ERP, les appareils peuvent être raccordés par cheminée et prise d'air neuf dans le bâtiment. Dans ce cas, assurez-vous que l'apport d'air neuf dans le bâtiment est possible ou prévoir une entrée d'air spécifique si nécessaire.
Dans le cas de raccordement de plusieurs appareils sur un même conduit, il est nécessaire de prendre en compte la somme des sections de sortie de chaque appareil.
Il est vivement conseillé d'utiliser des conduits isolés, afin d'éviter un refroidissement sur leur parcours (formation de condensats).
Se reporter aux réglementations en vigueur concernant les conduits d'évacuation des produits de combustion.
La ventouse ou les tuyaux ne doivent pas « s'appuyer » sur l'aérotherme, ils doivent être maintenus ou suspendus avec un support adaptable. Les cheminées lorsqu'elles traversent une paroi inflammable, doivent laisser un espace suffisant entre elles et la paroi pour éviter un échauffement.
Voir schémas page 11.
En E. R. P., en France, les taux de ventilation sont indiqués à l'article GZ 21 du « Règlement de sécurité contre l'Incendie en E. R. P. », soit 1.75m3 / h / kW installé pour un raccordement sans coupe-tirage et 3.5m3 / h / kW installé pour un raccordement avec coupe-tirage. Pour les autres pays, la ventilation doit être conforme aux réglementations en vigueur. Il est obligatoire de prévoir des sections libres de 27 cm2 par kW (débit calorifique) afin d'assurer l'air nécessaire au bon fonctionnement de la combustion. Dans tous les cas, se conformer au chapitre CH 6 du « Règlement de Sécurité contre l'Incendie ». L'application de ces règles est également recommandée dans le secteur industriel.
6- Distribution de l'air de chauffage
L'appareil est muni de série de volets horizontalement amovibles (volets verticaux en option), permettant d'ajuster le jet d'air. Ces appareils sont conçus pour fonctionner à une température ambianteminimale de 0°C.
7- SCHEMA D'implantation et selection
S'assurer que le ou les appeareils installés, ont un début d'air total de 3 à 6 fois supérieur au volume du local (3 fois pour les locaux > 2000 m3, 5 fois entre 500 et 2000 m3, 6 fois < 500 m3. Ceci conditionne l'efficacité de l'installation). Si nécessaire, afin d'atteindre ce taux de brassage, des destratificateurs ou brasseurs d'air devront être installés.


8- Raccordements gaz
S'assurer que la nature du gaz et la pression correspondent aux caractéristiques portées sur la plaque signalétique à l'intérieur de l'appareil. Diamètre de raccordement gaz femelle 3/4 (compartiment technique). Il est nécessaire de prévoir un filtre gaz en amont, pour la prévention des conséquences eventuelles dues aux dépôts, pouvant exister dans les canalisations. Respecter la réglementation en vigueur ou le DTU. Avant mise en gaz vérifier l'étanchéité des différents raccords. Les pressions gaz à utiliser sont définies par les catégories suivantes, pour lesquelles ces appareils sont en conformité européenne:
9-CARACTERISTIQUES Des differents gaz (1)
| GAZ | DENSITE | \( {\mathbf{{PCI}}}^{\left( 2\right) } \) | |
| G20 | Type H | 0,555 | 34,02 |
| G25 | Type L | 0,612 | 29,25 |
| G31 | Propane | 1,55 | 88(46,34) |
| G30 | Butane | 2,075 | 116,09(45,65) |
(1) : Selon la norme EN437.1993. Conditions ambiantes définies par cette Norme : Gaz sec 15°C Pression ambiantе : 1013.25 mbar. (2) : MJ/m3 (MJ/kg) 1 thermie = 4.1855 megajoules (MJ) = 1.16 kWh
P. C. I: Pouvoir Calorifique Inférieur
1kWh=0.86011Thermie
Note : Dans tous les cas, nous recommandons de veiller à ce que les sections des tuyauteries permettent d'alimenter les appareils aux pressions suffisantes afin d'assurer le fonctionnement nominal à l'injecteur.
| SERIE | Pression : mbar D injecteur : 1/100 mm Débit calorifique : kW | G20 20 mbar | G25 25 mbar | G31 37 mbar | G30 28/30 mbar |
| AG 660 EX | Pression aval mb | 8 | 12 | 37 | 30 |
| Débit gaz : Nbre 4 | 7 m³/h | 8 m³/h | 5,21 kg/h | 5,28 kg/h | |
| Diam. Injecteurs - Nbre : 12 | 220 | 220 | 122 | 122 | |
| Débit calorifique : kW | 67 | 67 | 67 | 67 | |
| Régulateur | En Service | En Service | Bloqué | Bloqué | |
| AG 740 EX | Pression aval mb | 9,3 | 14 | - | - |
| Débit calorifique : kW | 7,6 m³/h | 8,7 m³/h | - | - | |
| Diam. Injecteurs - Nbre : 12 | 220 | 220 | - | - | |
| Débit calorifique : kW | 72,6 | 72,6 | - | - | |
| Régulateur | En Service | En Service | - | - | |
| AG 880 EX | Pression aval mb | 8 | 12 | 37 | 30 |
| Débit gaz : Nbre 4 | 9,3 m³/h | 10,6 m³/h | 6,94 kg/h | 7,04 kg/h | |
| Diam. Injecteurs - Nbre : 16 | 220 | 220 | 122 | 122 | |
| Débit calorifique : kW | 89,3 | 89,3 | 89,3 | 89,3 | |
| Régulateur | En Service | En Service | Bloqué | Bloqué | |
| AG 1040 EX | Pression aval mb | 11,3 | 15,8 | - | - |
| Débit calorifique : kW | 11 m³/h | 12,5 m³/h | - | - | |
| Diam. Injecteurs - Nbre : 6 | 220 | 220 | - | - | |
| Débit calorifique : kW | 102 | 106,5 | - | - | |
| Régulateur | En Service | En Service | - | - |
- Tous les appareils sont réglés en usine au GAZ D'UTILISATION (Voir tableau réglage dans les appareils)
- Indications données pour un Gaz d'essai, sec à 15°C. Pression ambiant e 1013.25 mbar selon Norme EN 437.1993
G20: Type H exprimé en nm³/h
G34: Propane exprimé en kg/h
G25: Type L exprimé en nm³/h
G30: Butane exprimé en kg/h


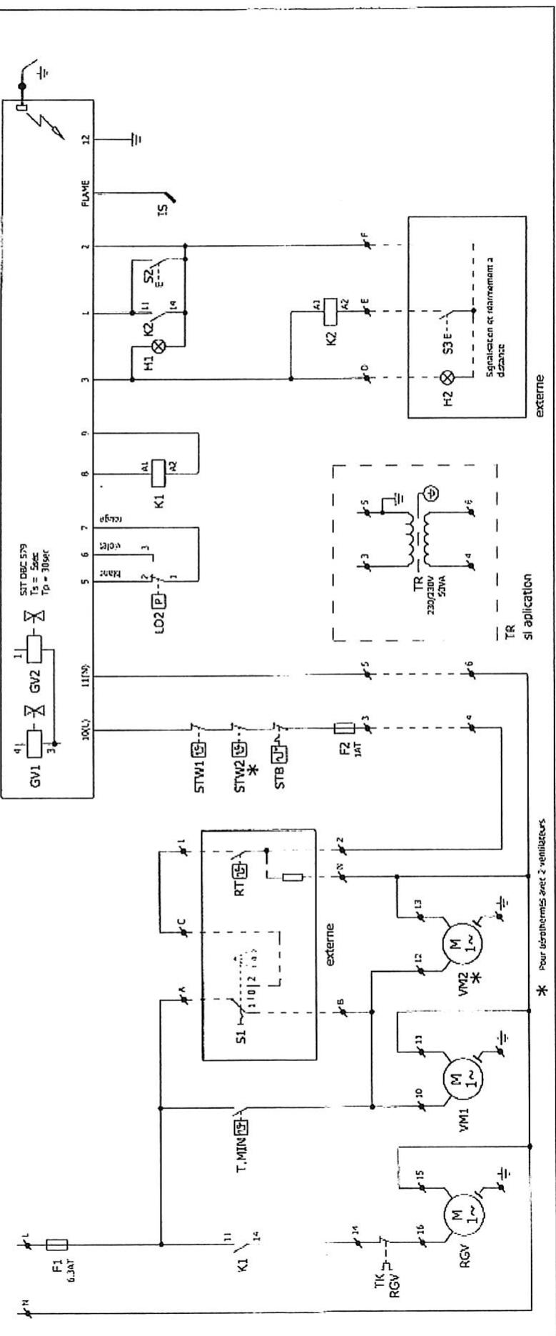
12 Raccordement electrique
-Alimentation monophasée 230V 230V + terre
Raccorder la phase, le neutre et la terre en veillant aux bonnes polarités reprises sur la barrette de raccordement L = phase, N = neutre.
Les sections d'arrivée seront conformes aux règles de l'art et il devra être prévu un sectionneur sur la ligne d'alimentation muni de fusible (à calibrer selon le ou les types d'appareils commandés). Voir norme C 15100.
Pour le raccordement des commandes à distance, réarmement,... voir schéma électrique page 5 et notice correspondante à ces options.
Important
Ne jamais raccorder un thermostat, une programmation ou un interrupteur de fonctionnement sur l'alimentation 230V des aérothermes (seuls une protection et un interrupteur de coupure de fin de saison peuvent y être raccordés). L'alimentation électrique de l'aérotherme ne doit être coupée que lorsque celui-ci n'est plus en phase de chauffage. *Ne jamais alimenter l'aérotherme par l'intermédiaire du boîtier de commande à distance.
N. B. : Si l'alimentation électrique n'est pas monophasée 230V, prévoir un transformateur de séparation de circuit.

Raccordement du thermostat TC 2A
Mise en service
Cet appareil a été contrôlé et préreglé en usine ; son bon fonctionnement est directement lié à une bonne installation (voir chapitres précédents).
Vérifier que la nature du gaz correspond à l'appareil installé (voir l'étiquette fixée sur l'appareil). S'assurer que les vannes gaz d'arrêt soient ouvertes (purger les canalisations si nécessaire).
Mettre l'appareil sous tension. Mettre l'interrupteur sur hiver (option) et provoquer une demande de chauffage en agissant sur le thermostat. L'extracteur des fumées se met en marche, le cycle d'allumage démarre.
- Prébalayage de 30 secondes minimum et contrôle de la dépression du circuit des fumées par le pressostat. Déclenchement de la phase d'allumage par train d'étincelles et ouverture du bloc vanne gaz.
- Détection de la flamme, arrêt des étincelles.
Dans le cas de mise en sécurité après la première tentative (air dans les canalisations par exemple), reprovoquer un cycle d'allumage.
En cas d'insuccès, le brûleur se met définitivement en sécurité. Appuyer sur le bouton « Reset » du thermostat TC2A ou du boîtier de commande à distance pour relancer un allumage. Avec quelques minutes de fonctionnement du brûleur, le ventilateur entamera en action afin de propulser de l'air chaud dans le local. À la 1ère mise en service, vérifier, apparemment en fonctionnement, la pression d'alimentation gaz (20 mb en gaz naturel et 37 mb en propane) ainsi que la pression « brûleur » (prise de pression à l'entrée de la rampe) et vérifier que ΔP soit correct (voir tableau 15 page 9 et figure 4 page 8).
ARRET: Lorsque la température est atteinte, le thermostat coupe l'alimentation du brûleur, le ventilateur de soufflage continue à fonctionner jusqu'au refroidissement de l'appareil. Lorsque l'on met l'interrupteur sur « arrêt » lors d'un temps de fonctionnement, le ventilateur de soufflage fonctionne jusqu'au refroidissement de l'appareil.
VENTILATION D'ETE: Mettre l'interrupteur du TC2A sur la position « ventilation ». Le ventilateur fonctionnera en permanence (option).
NB : En cas d'anomalie au démarrage, voir instructions SAV.
Généralités :
La maintenance de l'appareil doit être effectuée au moins une fois par an, voire plus souvent si nécessaire, par un technicien de maintenance qualifié. Mettre l'appareil hors service pendant toute intervention de maintenance. Veillez à bien respecter les consignes de sécurité.
Nettovage fig 3-8-13 (voir page 8) :
- Logement du brûleur
Otez le couvercle d'inspection avec le regard (3), retirez le caisson du brûleur, soufflez les brûleurs à l'air comprimé puis contrôlez l'état et le réglage de l'électrode conformément au schéma (8).
Échangeur thermique
Inspectez l'échangeur de chaleur afin de détecter toute trace d'avarie externe et interne (à l'aide d'un miroir). Si nécessaire, nettoyez l'extérieur de l'échangeur (en prenant soin de ne pas plier ou endommager la sonde du thermostat de sécurité!). Procédez si nécessaire au nettoyage de l'intérieur de l'échangeur thermique.
Nettoyez les pales d’évacuation d’air et le carter
Thermostat de sécurité et/ou de température maximale/minimale :
Vérifier le montage du capteur (Il ne doit pas y avoir de contact métal/métal avec l'échangeur au niveau de la partie centrale, entre les éléments).
- Extraction des gaz brûlés
Retirez le capot de visite. Vérifiez qu'il n'y a pas d'accumulation de suie et de poussière susceptibles de compromettre le bon fonctionnement du ventilateur. Enlevez la suie et la poussière à l'aide d'une brosse. Pour les diamètres de restriction, voir page 9 paragraphe 15.
Transmission de la courroie en V sur les appareils à ventilateur centrifuge.
Vérifiez la ou les turbines du ventilateur ainsi que la tension de la courroie, nettoyez la ou les turbines si nécessaire. Contrôlez la tension de la courroie après 20 à 40 heures d'utilisation.
Retendez régulièrement au cours de la première année d'utilisation (13).
Après le nettoyage de l'appareil, remettez-le en service comme indiqué au chapitre 3.
Description des différents éléments (voir page 8)
- Coffret de contrôle allumage brûleur 0608052 - fig. 6
- Bloc gaz SIT SIGMA 840 0608050 - fig 6
Soupape d'arrêt de sécurité composée d'une soupape de sûreté actionnée par servo commande avec un régulateur de pression gaz assurant une pression constante aux brûleurs principaux.
B. Régulateur de pression / vis de réglage avec capuchon C. Raccordement électrique D. Prise de pression amont E. Prise de pression aval (voir page 8 n°5)
- Électrode allumage 0605346 et d'ionisation 0625346 - fig. 8
C. Plateau du brûleur D. Tube du brûleur
- Thermostats - fig 9
Thermostat de sécurité A - Réglage fixe 110°C Arrête l'appareil en cas de surchauffe (coupure de courant en fonctionnement, défalillance ventilateur etc....) A réarmement, doit être réenclenché manuellement après élimination de la surchauffe de l'appareil. Thermostat ventilateur B - Réglement à 30°C enclenché ou arrêté le ventilateur de souffrage et permet la post-ventilation. Thermostat surchauffe automatique C - Réglement maxi Arrête le brûleur et le réenclenché automatiquement autour de la consigne de réglage
- Pressostat Air - fig. 10
Contrôle l'évacuation des gaz brûlés et l'admission d'air au brûleur. Arrête ou empêche le fonctionnement du brûleur en cas d'obstruction partielle ou complète des conduits.
- Extracteur gaz brûlés - fig. 11
- Ventilateur de soufflage - fig. 12 et 13
[3]
[4]

[5]
[6]

[8]


[9]
| T | MAX I (°C) | MAX II (°C) |
| 660/740EX | 100 | 100 |
| 880/1040EX | 85 | 85 |
[10]

[11] [12]

[13]

Passage du gaz du type G20 en G25 (20MBAR, 25MBAR)
Pour passer du gaz G20 au G25, il faut modifier la pression de sortie de la vanne gaz.
Passage du gaz propane au gaz naturel G20 - G25
Pour passer du gaz propane au gaz naturel, il faut changer les diaphragmes de l'extracteur des fumées M et N, les injecteurs, et régler la pression de sortie des vannes gaz (voir tableau ci-dessous).
| D. Injecteurs | Nombre injecteurs E | D. Diaphragme Extracteur N | D. Diaphragme Extracteur M | Pression Sortie Vanne gaz | |
| AG660EX G20 | 2,2 | 6 | 100 | 65 | 8 |
| AG660EX G25 | 2,2 | 6 | 100 | 70 | 12 |
| AG660EX G31 - 37 | 1,22 | 6 | 60 | 62.5 | 37 |
| AG740EX G20 | 2.2 | 6 | 60 | 77.5 | 9.3 |
| AG740EX G25 | 2,2 | 6 | 80 | 85 | 14 |
| AG880EX G20 | 2,2 | 6 | 80 | 97.5 | 8 |
| AG880EX G25 | 2,2 | 12 | - | 107,5 | 12 |
| AG880EX G31 - 37 | 1,22 | 12 | - | 97,5 | 37 |
| AG 1040EX G20 | 2,2 | 16 | - | 120/133 | 11,3 |
| AG 1040EX G25 | 2,2 | 16 | - | 120/133 | 15,6 |
16 Encombrement



Raccordement gaz = F3/4
Sortie gaz brûlés, entrée d'air Diam 80
| APPAREIL TYPE | DIMENSIONS (mm) | POIDS KG | ||||||||||
| a | b | c | e | f | g | h | j | k | l | m | ||
| AG 660/740 EX | 860 | 1114 | 1289 | 885 | 100 | 92 | 1457 | 231 | 140 | 312 | 640 | 170 |
| AG 880/1040 EX | 1120 | 1374 | 1549 | 1145 | 100 | 92 | 1457 | 231 | 140 | 312 | 770 | 205 |
17 Characteristiques techniques
| APPARELS TYPES | Puisance thermique utile | Débit d'air à 15° C | Niveau sonore Db (A) (2) | Puisance mateur | Vitesse de rotation | Portée en m (1) | Δ T air °C |
| AG 660 / 740 EX | 60,9 kW | 6635 m3/h | 54 | 980 W | tr/mn | 28 | 29/31 |
| AG 880 / 1040 EX | 65,3 kW | 8845 m3/h | 54 | 980 W | tr/mn | 30 | 29/33 |
(1) Portée mesurée en champ libre, vitesse résiduelle = 0.40m / s (2) Niveau sonore sur la base d'une ambiance à 34 db (A)
Important : PURGE des canalisations à la mise en service
De par la Norme, le temps de mise en sécurité du coffret d’allumage est très court (5 secondes). De ce fait, le temps d’ouverture du bloc vanne est également de 5 secondes et n’est pas suffisant, même en le répétant, pour « purger une canalisation ». Il est donc nécessaire de bien purger les canalisations gaz lors de la mise en service afin d’évacuer l’air qui se trouve dans ces canalisations.
L'appareil demarre mais sensation d'air FROID
1) Pendant le cycle de chauffage : ceci peut être du à un manque de pression gaz (y remédier) ou à une température ambiance très froide au démarrage. 2) À l'arrêt du brûleur : si le ventilateur de soufflage tourne trop longtemps après l'arrêt du brûleur, augmenter la consigne de l'airstat ventilateur en tournant légèrement la manette graduée.
- Nota : les airstats assurent les deux fonctions suivantes :
- Enclenche le groupe moto-ventilateur après le démarrage du brûleur et lorsque la température de l'échangeur est suffisante. Ainsi tout problème de condensation est évité.
- Sécurité de surchauffe : il coupe le brûleur (par exemple, en cas de panne du groupe moto-ventilateur). Dans le cas de mise en sécurité par surchauffe, après avoir supprimé la cause de la surchauffe, il faut réarmer l'appareil en appuyant sur le bouton (voir schéma page 8, repère 9 - enlever le capuchon de protection).
ATTENTION: NE JAMAIS ARRÊTER UN APPAREIL EN FONCTIONNEMENT EN COUPANT L'ALIMENTATION ELECTRIQUE, CELA PROVOQUERA UNE SURCHAUFFE ET UNE MISE EN SECURITE.
1.3.6.2 GSE


$$ L = \max i 6 m - 1 \text{ coude } = 1 m $$

| T | ∅D | DU | H | H1 | H2 | H3 |
| mm | mm | mm | mm | mm | mm | |
| 660EX | 100 | 151 | 680 | 815 | 1350 | 535 |
| 740EX | 100 | 151 | 680 | 815 | 1350 | 535 |
| 880EX | 100 | 151 | 680 | 815 | 1350 | 535 |
| 1040EX | 100 | 151 | 680 | 815 | 1350 | 535 |

Notice Facile