AG 42 E2C - Aérotherme gaz S.PLUS - Notice d'utilisation et mode d'emploi gratuit
Retrouvez gratuitement la notice de l'appareil AG 42 E2C S.PLUS au format PDF.
| Type d'appareil | Aérotherme gaz |
| Modèles | AG 18 E 2, AG 26 E 2, AG 35 E 2, AG 42 E 2, AG 18 E 2 C, AG 26 E 2 C, AG 35 E 2 C, AG 42 E 2 C |
| Type de ventilateur | Hélicoïde ou centrifuge |
| Usage | Chauffage et ventilation |
| Installation | Professionnelle recommandée |
| Normes | Conforme aux normes en vigueur |
| Alimentation gaz | Interdite en cas de coupure |
| Alimentation électrique | Interdite en cas de coupure |
| Sécurité | Ne jamais couper le chauffage par les disjoncteurs |
| Risque | Explosion en cas de mauvaise installation |
| Lieu d'installation | Locaux sans risques d'explosion ni poussières combustibles |
| Maintenance | Entretien régulier recommandé |
| Fonction | Chauffage par aérotherme gaz |
| Type de ventilation | Ventilation forcée |
| Garantie | Non précisé |
| Dimensions | Non précisées |
| Poids | Non précisé |
| Consommation énergétique | Non précisée |
FOIRE AUX QUESTIONS - AG 42 E2C S.PLUS
Téléchargez la notice de votre Aérotherme gaz au format PDF gratuitement ! Retrouvez votre notice AG 42 E2C - S.PLUS et reprennez votre appareil électronique en main. Sur cette page sont publiés tous les documents nécessaires à l'utilisation de votre appareil AG 42 E2C de la marque S.PLUS.
MODE D'EMPLOI AG 42 E2C S.PLUS
Il ne doit pas être installé d'aérothermes dans des locaux présentant des risques d'explosion par la nature des produits entreposés, dégageant des vapeurs ou des solvants, vapeurs comburantes, chlore, fluor... ou dans des locaux à forte teneur en poussières combustibles (sciure de bois...).
L'installation de l'appareil doit être réalisée par un professionnel qualifié et conformément aux normes en vigueur, ainsi qu'aux règles de l'art.
Attention:
Arrêt des appareils par coupure de l'alimentation gaz ou de l'alimentation électrique est strictement interdit. - Ne jamais couper le chauffage par les disjoncteurs ou sectionneurs du tableau électrique lorsque l'acrotherme est chaud, cela peut avoir des conséquences graves et irréversibles sur l'appareil. Si vous souhaitez couper le chauffage, le faire par l'intermédiaire du thermostat, ou en mettant l'interrupteur situé à l'arrêt de l'acrotherme sur 0.
Notice destinée à l'installateur et à l'utilisateur
Description :
L'Aerotherme est un appareil permettant un échange thermique entre les produits de combustion du gaz et un flux d'air introduit par un ventilateur.
L'air chaud est directement soufflé dans le local et sa direction peut être modifiée par l'intermédiaire des ailettes de la grille de fouflage. Le fonctionnement du ventilateur est régulé par un airstat pour éviter :
- en limite basse, le soufflage d'air froid,
- en limite haute, la surchauffe de l'appareil.
Entièrement automatique et sans veilleuse, l'appareil est allumé à distance par un thermostat d'ambiance à installer dans le local, ou par le coffret de commande S. PLUS CCP 4 AG.
Dans le cas d'un mauvais fonctionnement du ventilateur et d'une surchauffe de l'échangeur, le contact "limit" à réarmement manuel est provoque l'arrêt du brûleur.
Les produits de combustion sont évacués à l'extérieur grâce à l'extracteur situé sur le conduit d'évacuation. Dans le cas d'une obstruction de celui-ci, un pressostat différentiel provoque la fermeture de l'électrovanne d'alimentation en gaz.
En fonctionnement d'être, on peut utiliser l'aérotherme pour la ventilation des locaux. Interrupteur Ete-Arrêt-Hiver à l'arrêt de l'appareil ou boîtier de commande à distance (option).
- Les Aérothermes S. PLUS sont livrés emballés et calés dans une caisse à claire-voie.
- Eliminer les emballages selon la règlementation en vigueur ou les spécifications particulières du chantier. Une plaque signalétique de l'appareil est fixée sur le panneau arrière de celui-ci, un volet de cette plaque signalétique est également collé sur l'emballage, afin de
permettre son identification. Des étiquettes de précautions à la mise en service ou d'instructions particulières sont également collées à l'arrière de l'appareil.
2-INSTALLATION Et reglementation:
- Les appareils doivent être installés suivant la réglementation et les normes en vigueur dans le pays de destination.
- L'installation, l'entretien de l'appareil, l'adaptation à d'autres gaz doivent être réalisés par une personne qualifiée, selon les instructions données dans ce manuel.
Locaux industriels (france)
- La réglementation générale est constituée essentiellement du Code du Travail, qui ne traite pas spécifiquement du chiffre de la chauffage des locaux par aérothermes gaz, mais qui définit dans ses articles R.232.1 à R.232.4 les exigences en matière d'airation et d'assainissement.
- La réglementation de base des installations classées pour la protection de l'environnement est la loi N° 76.663 du 19.07.1976. Les arrêtés types contiennent les interdictions particulières en matière de chauffage selon les activités de l'installation.
Locaux et établissements recevant du public (france)
- Les dispositions réglementaires formulées dans le "Règlement de Sécurité contre l'incendie dans les E. R. P." concernent les appareils, l'installation, la mise en service, l'entretien, les vérifications, le circuit gaz, la ventilation du local (articles CH et GZ dont les plus importants sont les articles CH 53, 54, 55 et GZ 21.).
3-Mise en PLACE:
- L'appareil est livré avec 4 points de suspension sur le dessus de l'appareil. Il peut être également posé sur une console ; dans ce cas, veiller que la reprise d'air du ventilateur de soufflage soit assurée librement, afin de ne pas provoquer une surchauffe et une mise en sécurité sur l'appareil.
- La mise en place doit être assurée en utilisant des moyens de levage (élevateur, échafaudage) en prenant soin de ne pas endommager la partie inférieure de l'appareil, et en assurant la sécurité des personnes. * La hauteur moyenne de pose pour une belle efficacité, sauf cas particulier, est de 3 m (distance entre sol et base de l'appareil) et ne doit pas être inférieure à 2.2 m.

Pour type E standard
| Modèle | A | B | C | E |
| AG 18 | 410 | 986 | 608 | 177 |
| AG 26 à AG 49 | 410 | 1051 | 668 | 202 |

Orienter les ailettes de soufflage selon les besoins. ATTENTION! Les ailettes permettent d'orienter l'air soufflé, ne pas trop les former ou les incliner ce qui mettrait l'appareil en surchauffe.
4 - Ventilation du LOCAL :
- En E. R. P., en FRANCE, les taux de ventilation sont indiqués à l'article GZ 21 du "Règlement de sécurité contre l'Incendie en E. R. P". Il est conseillé, en ERP de raccorder les appareils avec ventouse (voir ci-après).
- Pour les autres pays, la ventilation doit être conforme aux réglementations en vigueur.
- Dans tous les cas, se conformer au chapitre CH 6 du "Règlement de Sécurité contre l'Incendie".
- L'application de ces règles est également recommandée dans le secteur industriel.
5 - Distribution de l'air de chauffage :
- L'appareil est muni de série de volets horizontalement amovibles (volets verticaux en option), permettant d'ajuster le jet d'air. Ces appareils sont conçus pour fonctionner à une température ambianteminimale de 0°C.
6 - SCHEMA D'implantation et selection:
- S'assurer que le ou les apparèils installés, ont un débit d'air total de 3 à 6 fois supérieur au volume du local (3 fois pour les locaux > 2000 m³, 5 fois entre 500 et 2000 m', 6 fois < 500 m'). Ceci conditionné l'efficacité de l'installation).
- Si nécessaire, afin d'atteindre ce taux de brassage, des déstratificateurs ou brasseurs d'air devront être installés. Ces brasseurs ou déstratificateurs devront permettre au minimum d'atteindre ces taux de brassage et d'assurer une bonne répartition de l'air chauffé.


Un taux de brassage insuffisant engendre une stratification de l'air chaud (maintien en hauteur), une température moindre au niveau du sol et donc dépenses d'énergie supplémentaires.
Ne jamais installer un appareil trop haut ou sous une toiture, il fonctionne dans des conditions anormales (ambiance trop chaude → mise en sécurité possible, vieillissement accéléré).
7 - Raccordement du conduit d'evacuation / air de combustion:
- Conduit de rejet des produits de combustion : Voir diamètre F page 12 tableau encombrement.
- qûés ou à très fortes pertes de charge, l'appareil se mettra en sécurité).
- L'aérotheme doit être raccordé à un conduit d'évacuation des gaz brûlés aboutissant à l'extérieur du bâtiment. Ce raccordement se fait par l'intermédiaire de la manchette de sortie Ø 125 située à l'arrière de l'appareil. * Veiller à ce que les éventuels condensats ne pénètrent pas dans l'appareil. On placera à cet effet un "té", avec dispositif d'évacuation. * Dans le cas de raccordement de plusieurs appareils sur un même conduit, il est nécessaire de prendre en compte la somme des sections de sortie de chaque appareil.
- Se reporter aux réglementations en vigueur concernant les conduits d'évacuation des produits de combustion.
- Dans tous les cas, nous conseillons vivement aux installateurs de se référer au texte du D. T. U. N° 61.1 (FRANCE).
- Les conduits d'évacuation des produits de combustion ne seront réalisés qu'en : - Inox ferritique, aluminium à 99,5 % etc..., Inox 316L non fournis par S. P. L. * La hauteur minimale est de 0.500 m.
- Il est vivement conseillé d'utiliser des conduits isolés, afin d'éviter un refroidissement sur leur parcours (formation de condensats). * Ces appareils peuvent également être raccordés par ventouse concentrique (voir ci-après).
8 - Raccordement par ventouse concentrique :
Il faut :
1) Enlever la manchette DN 125 fixe par vis sur l'appareil et la replacer par une manchette DN 80. 2) Monter la deuxième manchette DN 80 sur l'entrée d'air neuf. 3) Monter le kit d'adaptation (libre en option). 4) Monter les rallonges et sorties murales ou de toiture selon les schémas ci-après.
NB: Les manchettes DN 80 sont livrées avec le kit d'adaptation.
ATTENTION: un mauvais emboitement des rallonges, coudes, termaux, etc... peut provoquer une mise en sécurité de l'appareil. Il ne doit pas y avoir de contre-pente sur les evacuations. L'ensemble ventouse monte doit être « soutenu » par câble, support ou autre afin que son poids ne détériore pas la manchette de sortie de l'appareil et ne provoque pas un désaxage des tuyaux qui seraient alors endommagés par la chaleur, ce qui nuirait au bon fonctionnement de l'appareil et pourrait le détériorer.
1 Raccordement de la ventouse horizontale


Nota: 1 coude à 90^ = 1.50m de longueur.
1 coude à 45^ = 0.75m de longueur.
EXAMPLE: Montage ventouse horizontal

| AG 18 E2 | AG 26 E2 | AG 35 E2 | AG 42 E2 | |
| Adaptateur concentrique + Manchettes DN 80 | 1 | 1 | 1 | 1 |
| Longueur MAXI avec terminal et coudes évventuels | 5 m | 5 m | 5 m | 5 m |
2) Raccordement par ventouse verticale

Nota : 1 coude à 90^ = 1.50m de longueur. 1 coude à 45^ = 0.75m de longueur.
| Adaptateur concentrique + Manchette DN 80 | Coude 90° de départ | Récupérateur de condensas | Longueur maxi avec coude de départ et terminal | |
| AG 18 E2 | 1 | 1 | 1 | 8 m |
| AG 26 E2 | 1 | 1 | 1 | 8 m |
| AG 35 E2 | 1 | 1 | 1 | 8 m |
| AG 42 E2 | 1 | 1 | 1 | 8 m |
Selon la norme EN 437/1993 définie dans les conditions suivantes : gaz sec 15°C - pression ambiante 1013.25 mbar
| GAZ | DENSITE | PCI | |
| G20 | Type H | 0,555 | 34,02 |
| G25 | Type L | 0,612 | 29,25 |
| G31 | Propane | 1,55 | 88,00 (46,34) |
| G30 | Butane | 2,075 | 116,09 (45,65) |
Rappels: 1 thermie = 4,1855 megajoules (MJ) = 1.16 kWh // PCI = Pouvoir Calonifique Inférieur.
Note : Dans tous les cas, nous recommandons de veiller à ce que les sections des tuyauteries permettent d'alimenter les appareils aux pressions suffisantes afin d'assurer le débit nominal à l'injecteur.
10 - Raccordement gaz :
S'assurer que la nature du gaz et la pression correspondent aux caractéristiques portées sur l'arrière de l'appareil.
| Diamètre de raccordement | |
| AG18 à AG 42 | 1/2" gaz maje (15x21) |
Il est nécessaire de prévoir un filtre gaz en amont pour la prévention de dommages éventuels dus aux dépôts pouvant exister dans les canalisations.
Les pressions gaz à utiliser sont définies par les catégories suivantes pour lesquelles ces appareils sont en conformité avec les normes européennes :
| Pays | Catégorie | GAZ | Pressions (en mbar) |
| BE | I2E®B-I3+ | G20/G25/G30/G31 | 20/25/28-30/37 |
| DE | II2E3B/P | G20/G25/G30/G31 | 20/20/50/50 |
| CH | II2H3+ | G20/G30/G31 | 20/28-30/37 |
| DK | II2H3B/P | G20/G30/G31 | 20/30/30 |
| ES | II2H3+ | G20/G30/G31 | 20/28-30/37 |
| FR | II2Esi3+ | G20/G25/G30/G31 | 20/25/28-30/37 |
| GB | II2H3+ | G20/G30/G31 | 20/28-30/37 |
| GR | II2H3+ | G20/G30/G31 | 20/38-30/37 |
| IE | II2H3+ | G20/G30/G31 | 20/28-30/37 |
| IT | II2H3+ | G20/G30/G31 | 20/28-30/37 |
| LU | I2E | G20 | 20 |
| NL | II2L3B/P | G25/G30/G31 | 25/30/30-50 |
| PT | II2H3+ | G20/G30/G31 | 20/28-30/37 |
(1) : données de débit selon EN437 (2) : données de débit selon données des fournisseurs de gaz (Gaz de France)

Tous les appareils sont régés d'usine en fonction des données de pouvoir calorifique fournies par Gaz de France. Les débits selon la norme EN 347 sont disponibles à titre indicatif seulement.
Les valeurs de pression sont également données à titre indicatif. La valeur à respecter est celle qui est mentionnée sur l'étiquette collée à l'intérieur de l'appareil.
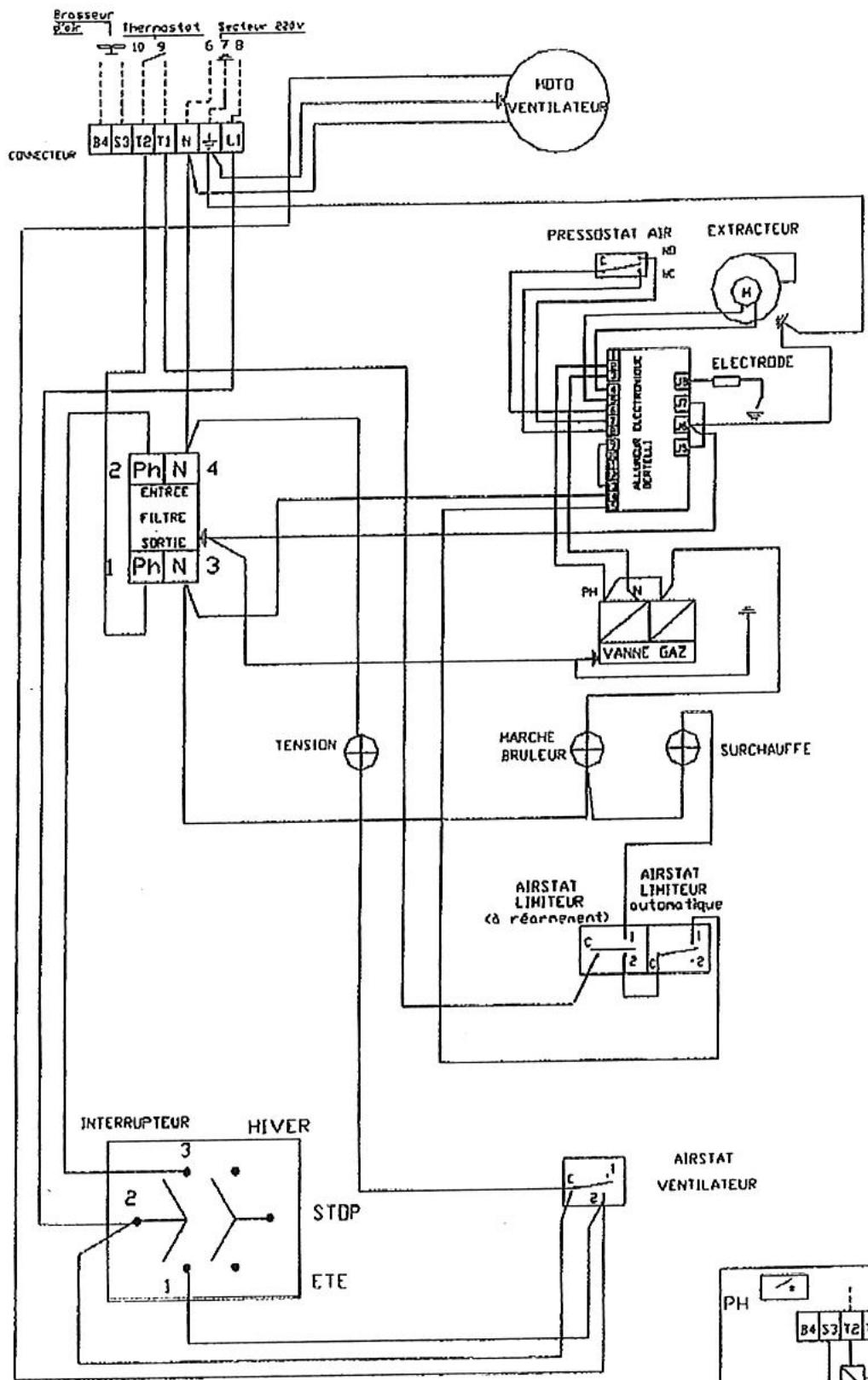
12-SCHEMA DE CABLAGE E2-E2C:



13 - Raccordement electrique:
- L'appareil est muni, sur la face arrière :
- d'un connecteur débrochable de raccordement
- d'un interrupteur HIVER - ARRET - ETE (ventilation seule)
- Alimentation monophasée 230 V + terre - (Connecteur haut - Etiquette jaune)
- évu un sectionneur sur la ligne d'alimentation muni de fusible (à calibrer selon le ou les types d'appareils commandés). Voir numéro C 15100.
- Raccorder le thermostat et/ou la programmation sur les bornes T1 et T2 (un thermostat/horloge par aérotherme avec contact « SEC »).
- Si un thermostat/horloge commande plusieurs aé érotheme à 1,5 m. du sol.
- Renvoi des commandes à distance (Connecteur bas - Etiquette Verte) - sur commande en option.
- A ne raccorder que si l'on dispose d'un boiler de commande à distance BCD livré en option - Muni d'un interrupteur 3 positions, ce boiler permet de sélectionner pour chaque appare er BCD ne peut commander qu'un aérothème.
- Les aérothèmes sont livrés d'origine avec 2 SHUNTS qui permettent un fonctionnement "Hiver".
-Important
- Ne jamais raccorder un thermostat avec une programmation ou un interrupteur de fonctionnement sur l'alimentation 230 V des aérothermes (seuls une protection et un interrupteur de coupure de fin de saison peuvent y être raccordés).
- L'alimentation électrique de l'acrotherme ne doit être coupée que lorsque celui-ci n'est plus en phase de chauffage.
- Ne jamais alimenter l'acrotherme par l'intermédiaire du boîtier de commande à distance.
N.B.: Si l'alimentation électrique n'est pas monophasée 230 V, prévoir un transformateur de séparation de circuit.


Mise en PLACE
Cet appareil a été contrôlé et préréglé en usine ; son bon fonctionnement est directement lié à une belle installation (voir chapitres précédents). Vérifier que la nature du gaz correspond à l'appareil installé (voir l'étiquette fixée sur l'appareil). S'assurer que les vannes gaz d'arrêt soient ouvertes (purger les canalisations si nécessaire). Mettre l'appareil sous tension, voyant vert allumé. Mettre l'interrupteur sur hiver et provoquer une demande de chauffage en agissant sur le thermostat et/ou l'horloge. L'extracteur des fumées se met en marche, le cycle d'allumage démarre.
- Préballage de 30 secondes minimum et contrôle de la dépression du circuit des fumées par le pressostat.
- Déclenchement de la phase d'allumage par train d'étincelles (voyant jaune allumé) et ouverture du bloc vanne gaz.
- Détection de la flamme, arrêt des étincelles.
- Dans le cas de mise en sécurité après la première tentative, une deuxième tentative s'opère selon le cycle précédent.
- En cas d'insuccès, le brûleur se met définitivement en sécurité. Il faut alors réinitialiser l'appareil par l'interrupteur arrêt (0-hiver) ou réinitialiser le thermostat (arrêt / marche)
- Après quelques minutes de fonctionnement du brûleur, le ventilateur entre en action afin de propulser de l'air chaud dans le local.
- Dans la version échelonné en tout inox, on pourra agir sur le réglage de l'airstat pour réduire l'effet de battement du ventilateur (voir "nomenclature" page 10, repère 4).
ARRET : Lorsque la température est atteinte, le thermostat coupe l'alimentation du brûleur, (le voyant jaune s'éteint) le ventilateur de soufflage continue à fonctionner jusqu'au refroidissement de l'appareil. Lorsque l'on met l'interrupteur sur "arrêt" lors d'un temps de fonctionnement, le ventilateur de soufflage fonctionne jusqu'au refroidissement de l'appareil.
VENTILATION D'ETE : Mettre l'interrupteur sur la position "ete". Le ventilateur fonctionnera en permanence.
N. B.: En cas d'anomalie au démarrage, voir instructions SAV pages 10 et 11.
N. B.: En cas d'arrêt prolongé (été par exemple) l'appareil ne pourrait peut-être pas être redémarré qu'après plusieurs tentatives.
Entretien
- Attention: Débrancher votre appareil avant toute opération d'entretien ou de dépannage.
- Les aérothèmes S. PLUS ont été conçus pour un minimum d'entretien. Un entretien général de l'appareil est toutefois obligatoire au minimum 1 fois par an. Dans le cas de fonctionnement en atmosphère chargée, il sera nécessaire de nettoyer la poussière pouvant s'être accumulée sur les pales du ventilateur et autour de l'échangeur. Dans ce cas, on utilise à préférence l'air comprimé pour chasser ces poussières, en ayant démonté, au préalable, la porte latérale droite (accès à l'échangeur). Vérifier également l'état de la gaine d'aspiration des gaz brûlés entre l'extracteur et le fond de foyer. Cette gaine est accessible en enlevant le ventilateur (sans le débrancher). À replacer en cas de percement ou de coupure. Coupure:
- Nous recommandons en outre, une vérification annuelle des différents organes de sécurité équipant cet appareil, en particulier :
du coffret électronique (allumage ^+ temps de sécurité < 5 s), des électrovannes gaz (propreté du tamis à l'entrée du corps de l'électrovanne), des pressions de gaz et étanchéité (bombe à mousse ou savon), des connexions électriques (serrage), - nettoyage général (filtre gaz), - de l'état de l'électrode d'allumage et d'ionisation. - nettoyage turbine extracteur.
- Vérifier également les conditions des contrôleurs pouvant être exigées aux regards des normes ou réglementations en vigueur pouvant être liées aux applications et installations des aérothèmes gaz.
15.1 - Nettoyage du ou des brûleurs
- retirer la porte latérale gauche fixée par 4 vis (appareil hors tension)
- utiliser une clé à pipe de 10 et desserrer les vis retenant le brûleur (rep. 3)
- débrancher l'électrode (rep. 7)
- faire glisser légèrement le ou les brûleurs dans la chambre de combustion, pour le déboiter de son support
- le retireur en le glissant sous le support venturi.
Après vérification et nettoyage, procéder au remontage : mêmes opérations en sens inverse et repositionner le venturi
aux repères indiqués (Vernis de couleur).
15.2 - Réglement de l'électrode d'allumage et de ionisation


Les pointes d'électrodes doivent être en périphérie de l'accrocheur de flamme.
15.3 - Nettoyage échangeur

- Retirer la porte latérale droite.
- Desserrer les brides et retirer la plaque obturatrice donnant accès à l'échangeur.
- Au remontage, vérifier que le joint de la plaque obturatrice ne soit pas endommagé, sinon le réparer avec du silicone Haute Température.
- Positionner les brides mobiles et serrer modérément les vis.

16 - Nomenclature :
- Prise secteur et thermostat
- Extracteur
- Brûleur
- Airstat ventilateur
- Voyants
- Bloc vanne
- Cable d'électrode et électrode d'allumage et d'ionisation
- Tube couple pris de pression d'air Diam. 6x8, longueur 250 mm
- Pressostat air
- Coffret de contrôle
- Connecteur pour raccordement boîtier de commande à distance
- Condensateur Extracteur
- Airstat auto
- Airstat à réarmement manuel

17.1 - Passage du gaz du type G20 en G25 (20MBAR, 25MBAR)
- Pour tout changement de gaz, il est conseillé de consulter S. PLUS en indiquant le n° de série, le type de l'appareil et la nature du gaz.
- Pour les aérothermes AG 18 et AG 26, seul un réglage de pression aval est nécessaire. Pour les AG 35/42, il faut changer l'injecteur et régler la pression aval.
- Agir moderément sur la vis S dans le sens des aiguilles d'une montre pour augmenter la pression (voir tableau de réglage gaz page 7) et à l'inverse pour abaiser la pression.
- La pression maximale à observer est indiquée dans le tableau correspondant au gaz d'utilisation des aérothermes en fonctionnement.
- Contrôler ce réglage au moyen d'un manomètre raccordé sur la prise de mesure aval (P2).
- Après réglage, sceller le régulateur avec du vernis.
- Indiquer les valeurs du nouveau "réglage gaz" sur l'étiquette à l'intérieur de l'appareil et sur la plaque signalétique.
- Contrôler l'étanchéité des vis de mesure de pression de gaz, aval (P2) et amont (P1) au moyen d'une bombe de savon.
17.2 - Passage du gaz de la 2E à la 3E famille : G20 ou G25 vers le G30 ou G31
- Le changement d'injecteur est obligatoire
- Démonter au préalable le ou les injecteurs en place, au moyen d'une clé à chêne de 17 sur plat.
- Remonter le ou les injecteurs appropriés, sans utiliser de pâte ou autre joint ; l'étanchéité est réalisée à sec.
- Démonter les brûleurs de leur support au moyen d'une clé de 10 sur plat. Dévisser la vis CHC M4 au moyen d'une clé allen et enlever l'accrocheur de flamme en laiton. Le replacer par le nouveau.
- Bloquer le régulateur de pression en vissant dans le sens des aiguilles d'une montre.
- Mettre en route l'appareil en contrôlant les pressions amont et aval (P1 et P2), comme indiqué dans le paragraphe précédent et vérifier que les valeurs relevées correspondant aux réglages gaz indiqués dans le tableau de réglage.
- Indiquer les valeurs du nouveau réglage gaz sur l'étiquette à l'intérieur de l'appareil et sur la plaque signalétique.
3.3 - Passage du gaz de la à la famille (G30/G31® g20/g25)
Même opération, sauf qu'il faut débloquer le régulateur de pression et ajuster la pression indiquée suivant le gaz d'utilisation (voir tableau réglage gaz).
NB : Après un changement de gaz ou un remplacement du bloc vanne, il peut être nécessaire de régler les pressions d'allumage de l'aérotherme. Pour ce faire, agir sur la vis T:
- VANNE DUNGS : en vissant T, on augmente la pression. En dévissant T, on diminue la pression (à litre sur prise P2).
- VANNE SIT 830 : en vissant T, on diminue la pression. En dévissant T, on augmente la pression.
La pression d’allumage est de 1,9 à 2,5 mbar. En-dessous de 1,9 mbar, l’appareil peut ne pas s’allumer, au-delà de 2,5 mbar, l’appareil peut ne pas s’allumer ou s’allumer trop violemment (retour de flamme vers le brûleur).







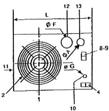
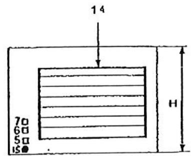
1) Groupe moto-ventilateur 2) Grille de protection 3) Porte d'accès (partie régulation gaz) 4) Interrupteur Ete-Arret-Hiver ou raccordement - commande à distance 5) Voyant de mise sous tension 6) Voyant marche brûleur 7) Voyant de surchauffe
8) Prise thermostat (9) Raccordement secteur 220 V 10) Arrivée du gaz 11) Porte de montable (fumée) 12) Manchette de sortie des gaz brûlés 13) Passage de l'air de combustion 14) Cadre de soufflage 15) Rémanement manuel
| APPAREILS TYPE | DIMENSIONS (mm) | POIDS (Kg) | |||||||||
| L | H | P | P' | C | B | OF(12) | Gaz G (10) | ØA (13) | NET | BRU T | |
| AG 18 E2 | 923 | 586 | 895 | 1070 | 142 | 605 | 125 | M 1/2" | 80 | 58 | 70 |
| AG 26 E2 | 999 | 636 | 960 | 1180 | 142 | 670 | 125 | M 1/2" | 80 | 72 | 95 |
| AG 35 E2 | 999 | 636 | 960 | 1180 | 142 | 670 | 125 | M 1/2" | 80 | 72 | 95 |
| AG 42 E2 | 999 | 636 | 960 | 1180 | 142 | 670 | 125 | M 1/2" | 80 | 72 | 95 |
19-Characteristiques techniques
| APPARELS TYPE | Puisance thermique utile | Débit d'air à 20°C | Niveau sonore dB (A) (2) | Puisance moteur | Vitesse de rotation | Portée en m (1) | ΔT air |
| AG 18 E2 | 15 kW | 1300 m³/h | 42 | 90 W | 750 tr/min | 12 | 33 |
| AG 26 E2 | 22 kW | 1900 m³/h | 44 | 90 W | 750 tr/min | 15 | 33 |
| AG 35 E2 | 28,4kW | 2750 m³/h | 45 | 170 W | 750 tr/min | 17 | 30 |
| AG 42 E2 | 34 kW | 3000 m³/h | 45 | 170 W | 750 tr/min | 18 | 34 |
20-Characteristiques techniques
| APPAREILS TYPE | Puisance thermique utile | Débit d'air à 20°C | Puisance moteur | Vitesse de rotation | Pression disponible | ΔT air |
| AG 18 E2C | 15 kW | 1370 m³/h | 147 W | 900 tr/min | 110 Pa | 31 |
| AG 26 E2C | 22 kW | 1750 m³/h | 147 W | 900 tr/min | 120 Pa | 36 |
| AG 35 E2C | 28,4kW | 3200 m³/h | 550 W | 1360 tr/min | 180 Pa | 26,5 |
| AG 42 E2C | 34 kW | 3200 m³/h | 550 W | 1360 tr/min | 180 Pa | 32 |
21 - FICHE D'instructions simplifies pour le service apres VENTE aerothermes gaz SERIEE2 et E2 c:

- Prise secteur (thermostat) 2. Extracteur
- Bruleur
- Airstat ventilator
- Voyants
- Blcc vanne
- Cable d'électrode et électrode
- Tube couple prise de pression d'air Diam. 6 x 8, longueur 250 mm
- Pressoslat air
- Coffret de contrôle
- Connecteur pour raccordement porte de commande à distance ou interrupteur
- Condensateur Extracteur (selon modèle)
- Airstat automatique
- Airstat arcarmcn: manuel
Principe de fonctionnement :
L'Aérotherme étant sous tension (voyant vert allumé), l'interrupteur et le thermostat étant en demande de chauffage (ainsi que la programmation éventuelle), l'extracteur de gaz brûlés tourne, après quelques secondes, l'électrovanne gaz s'ouvre et le brûleur s'allume (voyant jaune allumé). Le ventilateur de soufflage démarre à la demande de l'airstat environ 2 minutes après le démarrage du brûleur.
IMPORTANT: Ne jamais commander 2 ou plusieurs aérothèmes directement par un seul thermostat : bien respecter le sens d'alimentation phase et neutre.
A. l'appareil NE demarre PAS:
I. S'assurer que les vannes gaz soient ouvertes.
II. Vérifier le câblage d'alimentation et de renvoi de commande à distance éventuel. La majorité des pannes lors d'une première mise en service proviennent d'un mauvais câblage qui peut entraîner une détérioration du coffret électronique.
Controledestensionsd'alimentation:
1) Entre phase et neutre: 230V 2) Entre phase et terre : environ 230V 3) Entre terre et neutre : 0V (maxi 3V toléré)
III. S'assurer que le thermostat d'ambiance est en demande de chauffage
IV.

NB : Lorsque l'extracteur des fumées tourne et qu'il y a pas eu d'allumage, il faut provoquer un arrêt/marche par l'intermédiaire du thermostat ou de l'interrupteur pour avoir une nouvelle tentative d'allumage.
IMPORTANT: PURGE DES CANALISATIONS À LA MISE EN SERVICE
De la forme, le temps de mise en sécurité du coffret d'allumage est très court (5 secondes). De ce fait, le temps d'ouverture du bloc vanne est également de 5 secondes et n'est pas suffisant, même en le répétant, pour « purger une canalisation ». Il est donc nécessaire de bien purger les canalisations gaz lors de la mise en service afin d'évacuer l'air qui se trouve dans ces canalisations.
IMPORTANT: PRESSION D'ALIMENTATION GAZ / PRESSION D'ALLUMAGE
Une pression de gaz faible peut générer des "non-allumage" de brûleur.
La pression à laquelle s'allume le brûleur est d'environ 2 mbar en gaz naturel et 14 mbar en propane. Si la pression d'alimentation est inférieure aux valeurs prévues, la pression d'allumage sera, elle, aussi trop faible et l'appareil ne s'allumera pas. Cette pression est réglable sur le bloc vanne - vis repérée "T" (voir page 8) - en cas de nécessités agir sur cette vis repérée "T" (voir paragraphe 16-3 page 18).
B. l'appareil demarre mais sensation d'air FROID:
1) Pendant le cycle de chauffage : ici peut être du à un manque de pression gaz à l'appareil (y remédier) ou à une température ambiant très froide au démarrage (consulter le tableau ^ 18 page 9) qui indique le AT de l'air soufflé. 2) À l'arrêt du brûleur : si le ventilateur de soufflage tourne trop longtemps après l'arrêt du brûleur, augmenter la consigne de l'airstat ventilateur (repère 4) en tournant légèrement la manette graduée.
- Nota : les airstats assurent les deux fonctions suivantes :
- Enclenche le groupe moto-ventilateur après le démarrage du brû
- Sécurité de surchauffe : il coupe le brûleur (par exemple, en cas de panne du groupe moto-ventilateur). Dans le cas de mise en sécurité par surchauffe, après avoir supprimé la cause de la surchauffe, il faut réarmer l'appareil en appuyant sur le bouton (voir schéma page 9, repère 15 - enlever le capuchon de protection).
ATTENTION: NE JAMAIS ARRÊTER UN APPAREIL EN FONCTIONNEMENT EN COUPANT L'ALIMENTATION ELECTRIQUE, CELA PROVOQUERA UNE SURCHAUFFE ET UNE MISE EN SECURITE (VOYANT ROUGE ALLUME, REARMEMENT MANUEL A AFFECTUER).
C. mise en securite de surchauffe de l'aerotherme:
Avant tout autre opération, il est nécessaire de comprendre la cause de mise en surchauffe de l'aérotherme (exemples : non fonctionnement du ventilateur de soufflage, pression de gaz trop élevée, détendeur défectueux, coupure électrique...). Lorsque le défaut a été corrigé, il faut réarmer l'appareil en appuyant sur le bouton de l'airstat de surchauffe situé en façade et obturé par un bouchon noir.

RAPPEL: Ne pas rachatier totalement les ailettes et obstruer la sortie d'air chaud (risque de surchauffe). Les ailettes seront uniquement à diriger le flux d'air de l'appareil et non pas à le diminuier.
Une coupure électrique prolongée de l'appareil pendant le fonctionnement du brûleur peut entraîner une surchauffe par effet d'inertie thermique. En effet, il n'y a pas de post-ventilation de l'échangeur. Les coupures électriques sont à éviter à tout prix pendant le fonctionnement du brûleur.
22 - TABLEAU DE DEPANNAGE :
| PANNES | CAUSES | REMEDES |
| Voyant de mise sous tension (vert) non allumé. | Pas de courant. | Vérifier les fusibles.Lé réseau électricque a-l-il subit des réparations? |
| Voyant défectueux. | Remplacer levoyant. | |
| Le brûleur ne démarriage pas et le voyant vert de mise sous tension est allumé. | Voyant rouge allumé. | L'appareil a été privé de courant lors de son fonctionnement. Réarmer l'airstat en façade lorsque l'airflare aura refroidi. |
| Pas de gaz. | Ouvrir le gaz. | |
| L'extracteur tourne, l'appareil n'est pas allumé. | Vérifier le raccordement luyau / pressostat.Vérifier pression gaz.Vérifier pression d'allumage (voir p.4 et 11). | |
| L'appliell a été arrêté par fermetre du gaz (l'extracteur tourne). | Reprovoquer un arrêt / marche par le thermostat. | |
| L'extracteur ne tourne pas. | Vérifier si la thermostat est en demande.Remplacer évienttement le condensateur de l'extracteur.Remplacer évienttement l'extracteur.Vérifier les fusibles de la boile de contrôle. | |
| Thermostat d'amblance ron en besoin. | Armor lo thermostat pour lo métro en domando. | |
| Cheminée obstrée. | Vérifier le conduit. | |
| Voltage insuffisant. | Vérifier la tension du réseau. | |
| Le brûleur se met en sécurité. | Inversion phase et neure. | Rebrancher phase et neure. |
| Mauvaise terre. | Vérifier la bonne mise en terre. | |
| Tension entre neure et terre. | Y rèmédie' ouposer un transformateur d'isolement. | |
| Electrode mal réglée ou défectueuse. | A régler ou à changer. | |
| Electrode à la masse. | A régler ou à changer. | |
| Pressostat AIR défectueux. | Le remplacer. | |
| Coffret de contrôle défectueux. | Le remplacer. | |
| Le ventilateur démarre et s'arrête continuement. | La protection thermique du moteur ou l'airstat intervenant. | Vérifier le moteur du ventilateur et l'airstat. |
| Pression gaz insuffisante (applériel pas assez chaud). | Y rèmédie'. | |
| Le ventilateur ne démarre pas. | Airstat et ventilateur défectueux ou déréglé. | Le remplacer ou le régler. |
| Condensateur défectueux. | Le remplacer. | |
| Voltage insuffisant. | Vérifier le réseau d'alimentation. | |
| Le brûleur démarre mais la flamme décroche ou se fait à infector. | Pression d'alimentation faible. | Vérifier la pression de fonctionnement et la pression d'allumage (voir p. 4 et 11). |
| Installation avec citerne : mauvaise purgege. | Purger abondamment. | |
| Le brûleur s'arrête, le voyant rouge s'allume. | Surchauffe. | Ventillateur défectueux.Condensateur du ventilateur défectueux. |
| Airstat défectueux. | Le remplacer. | |
| Au démarrage, forte flâme qui a tendance à reassertir du foyer | Pression d'allumage trop force | Voir réglage page 8 - paragraphe 6.3 |
| Gaine des gaz brûlés percée ou fendue | Contröler - remplacer voir pages 6-7 | |
| En fonctionnement, modification de l'aspecl de la flamme | Gaine des gaz brûlés percée ou fendue | Contröler - remplacer voir pages 6-7 |
Notice Facile