AG 26 E2C - Aérotherme gaz S.PLUS - Notice d'utilisation et mode d'emploi gratuit
Retrouvez gratuitement la notice de l'appareil AG 26 E2C S.PLUS au format PDF.
| Type d'appareil | Aérotherme gaz |
| Alimentation | Gaz naturel ou propane |
| Type de ventilateur | Hélicoïde ou centrifuge |
| Installation | Intérieur, local ventilé |
| Utilisation | Chauffage des locaux |
| Puissance thermique | Non précisé |
| Type de combustion | Brûleur à gaz |
| Contrôle de sécurité | Thermostat et interrupteur de sécurité |
| Matériau du corps | Acier ou métal résistant à la chaleur |
| Ventilation | Ventilateur intégré |
| Normes | Conforme aux normes en vigueur |
| Maintenance | Réalisée par professionnel qualifié |
| Précautions | Ne pas couper alimentation gaz ou électrique sans arrêt préalable |
| Risque | Explosion si mauvaise installation |
| Emplacement interdit | Locaux avec poussières combustibles |
| Garantie | Non précisé |
FOIRE AUX QUESTIONS - AG 26 E2C S.PLUS
Téléchargez la notice de votre Aérotherme gaz au format PDF gratuitement ! Retrouvez votre notice AG 26 E2C - S.PLUS et reprennez votre appareil électronique en main. Sur cette page sont publiés tous les documents nécessaires à l'utilisation de votre appareil AG 26 E2C de la marque S.PLUS.
MODE D'EMPLOI AG 26 E2C S.PLUS
Il ne doit pas etre instalde d'airothermes dans des locaux presentant des risques d'explosion par la nature des produits entreposes, degageant des vapeurs ou des solvants, vapeurs comburantes, chlore, fluor... ou dans des locaux a forte teneur en poussières combustibles (sciure de bois...).
L'installation de l'appareil doit être réalisée par un professionnel qualifié et conformément aux normes en vigueur, ainsi qu'aux régles de l'art.
ATTENTION:
Larrt des appareils par coupure de l'alimentation gaz ou de l'alimentation electrique est strictement interdit.
- Ne jamais couper le chauffage par les disjoncteurs ou sectionneurs du tableau électrique lorsque l'acrotherme est chaud, cela peut avoir des conséquences graves et irréversibles sur l'appareil. Si vous souhaitez couper le chauffage, le faire par l'intémédiaire du thermostat, ou en mettant l'interrupteur situé à l'arrête de l'acrotherme sur 0.
Notice destiné à l'installateur et à l'utilisateur
DESCRIPTION :
L'Aerotherme est un apparil permeant un échange themique entre les produits de combustion du gaz et un flux d'air introduit par un ventilateur.
L'air chaud est directement souffle dans le local et sa direction peut etre modifie par l'intemediaire des ailettes de la grille de fouflage. Le fonctionnement du ventilateur est regulé par un airstat pour eviter :
- en limite basse, le souffrage d'air froid,
- en limite haute, la surchauffe de l'appareil.
Entirement automatique et sans veilleuse, l'appareil est allumé à distance par un thermostat d'ambiance à installer dans le local, ou par le coffret de commande S.PLUS CCP 4 AG.
Dans le cas d'un mauvais fonctionnement du ventilateur et d'une surchauffe de l'échangeur, le contact "limit" à réamement manuel est provoque l'arrêt du brûleur.
Les produits de combustion sont evacués à l'extérieur grâce à l'extracteur situé sur le conduit d'évacuation. Dans le cas d'une obstruction de celui-ci, un pressostat différentiel provoque la fermeture de l'électrovanne d'alimentation en gaz.
En fonctionnement d'etre, on peut utiliser l'aérotherme pour la ventilation des locaux. Interrupteur Ete-Arrêt-Hiver à l'arrête de l'appareil ou boitier de commande à distance (option).
- Les Aérothermes S. PLUS sont livrés emballés et calés dans une caisse à claire-voie.
- Eliminer les emballages selon la règlementation en vigueur ou les specifications particulières du chantier. Une plaque signalétique de l'appareil est fixée sur le panneau arrêté de celui-ci, un volet de cette plaque signalétique est également collé sur l'emballage, afin de
permettre son identificat. Des etiquettes de precautions a la mise en service ou d'instructions particulieres sont eqqlement collees a l'arriere de l'appareil.
2-INSTALLATION ET REGLEMENTATION :
- Les appareils doivent être installés suivant la réglementation et les normes en vigueur dans le pays de destination.
- L'installation, l'entretien de l'appareil, l'adaptation à d'autres gaz doivent être réalisés par une personne qualifiée, selon les instructions données dans ce manuel.
Locaux Industriels (France)
- La reglementation générale est constituée essentiellement du Code du Travail, qui ne traite pas spécifique du chiffre de la chauffage des locaux par aérothermes gaz, mais qui définit dans ses articles R.232.1 à R.232.4 les exigences en matière d'airération et d'assainissement.
- La réglementation de base des installations classées pour la protection de l'environnement est la loi N° 76.663 du 19.07.1976. Les arrêtés types contiennent les interdictions particulières en matière de chauffage selon les activités de l'installation.
Locaux et Etablissements Recevant du Public (France)
- Les dispositions réglementaires formulées dans le "Règlement de Sécurité contre l'incendie dans les E.R.P." concernant les apparêls, l'installation, la mise en service, l'entretien, les vérifications, le circuit gaz, la ventilation du local (articles CH et GZ dont les plus importants sont les articles CH 53, 54, 55 et GZ 21.).
3-MISE EN PLACE:
- L'appareil est livré avec 4 points de suspension sur le dessus de l'appareil. Il peut être également posé sur une console ; dans ce cas, veiller que la reprise d'air du ventilateur de souffrage soit assurée librement, afin ne pas provoquer une surchauffe et une mise en sécurité sur l'appareil.
- La mise en place doit être assurée en utilisant des moyens de levage (élevateur, échafaudage) en prénant soin de ne pas endommager la partie inférieure de l'appareil, et en assurant la sécurité des personnes.
* La hauteur moyenne de pose pour une belle efficacite, sauf cas particulier, est de 3 m (distance entre sol et base de l'appareil) et ne doit pas etre inférieur a 2.2 m.

Pour type E standard
| Modèle | A | B | C | E |
| AG 18 | 410 | 986 | 608 | 177 |
| AG 26 à AG 49 | 410 | 1051 | 668 | 202 |

Orienter les ailettes de soufflage selon les besoins. ATTENTION! Les ailettes permettent d'orienter l'air souffle, ne pas trop les fomer ou les incliner ce qui metrait l'appareil en surchauffe.
4 - VENTILATION DU LOCAL :
- En E.R.P., en FRANCE, les taux de ventilation sont indiqués à l'article GZ 21 du "Règlement de sécurité contre l'Incendie en E.R.P". Il est conseilé, en ERP de raccarder les appareils avec ventouse (voir ci-après).
- Pour les autres pays, la ventilation doit être conforme aux réglementations en vigueur.
- Dans tous les cas, se conformer au chapitre CH 6 du "Règlement de Sécurité contre l'Incendie".
- L'application de ces règes est également recommandée dans le secteur industriel.
5 - DISTRIBUTION DE L'AIR DE CHAUFFAGE :
- L'appareil est muni de série de volets horizontally amovibles (volets verticaux en option), permettant d'ajuster le jet d'air. Ces apparèils sont concès pour fonctionner à une température ambiente minimale de 0^ .
6 - SCHEMA D'IMPLANTATION ET SELECTION :
- S'assurer que le ou les apparèils installés, ont un débit d'air total de 3 à 6 fois supérieur au volume du local (3 fois pour les locaux > 2000 m³, 5 fois entre 500 et 2000 m', 6 fois < 500 m'). Ceci conditionné l'efficacité de l'installation).
- Si nécessaire, afin d'atteindre ce taux de brassage, des destratificateurs ou brasseurs d'air devront être installés. Ces brasseurs ou destratificateurs devront permettre au minimum d'atteindre ces taux de brassage et d'assurer une bonne répartition de l'air chauffé.


Un taux de brassage insuffisant engendre une stratification de l'air chaud (maintien en hauteur), une température moindre au niveau du sol et donc dépenses d'énergie supplémentaire.
Ne jamais installer un apparéil trop haut ou sous une toiture, il fonctionne dans des conditions anormales (ambiance trop chaude mise en sécurité possible, vieillissement accéléRED).
7 - RACCORDEMENT DU CONDUIT D'EVACUATION / AIR DE COMBUSTION :
-
Conduit de rejet des produits de combustion : Voir diamètre F page 12 tableau encombrement.
-
Les Aérothermes sont équipés d'un extracteur mécanique asservi à un pressostat qui mesure la dépression de ce même conduit (dans tous les cas de conduits obliérés ou à très fortes pertes de charge, l'appareil se mettra en sécurité).
- L'acrotheme doit être raccordé à un conduit d'évacuation des gaz brûlés aboutissant à l'extérieur du batiment. Ce raccordement se fait par l'intémediateur de la manchette de sortie Ø 125 située à l'arrière de l'appareil. * Veiller à ce que les évventuels condensats ne pénétrent pas dans l'appareil. On placera à cet effet un "té", avec dispositif d'évacuation. * Dans le cas de raccordement de plusieurs apparèils sur un même conduit, il est nécessaire de prendre en compte la somme des sections de sortie de chaque apparéil.
- Se reporter aux réglementsions en vigueur concernant les conduits d'évacuation des produits de combustion.
- Dans tous les cas, nous conseillons vivement aux installateurs de se référer au texte du D.T.U. N° 61.1 (FRANCE).
- Les conduits d'évacuation des produits de combustion ne seront réalisés qu'en : - Inox ferritique, aluminium à 99,5 % etc..., Inox 316L non fournis par S.P.L.
* La hauteur minimale est de 0.500 m. - Il est vivement conseilé d'utiliser des conduits isolés, afin d'éviter un refroidissement sur leur parcours (formation de condensals). * Ces apparèils peuvent également être raccordés par ventouse concentrique (voir ci-après).
8 - RACCORDEMENT PAR VENTOUSE CONCENTRIQUE :
Il faut :
1) Enlever la manchette DN 125 fixe par vis sur l'appareil et la replacer par une manchette DN 80.
2) Monter la deuxième manchette DN 80 sur l'entrée d'air neuf.
3) Monter le kit d'adaptation (libre en option).
4) Monter les rallonges et sorties murales ou de toiture selon les schémas ci-après.
NB: Les manchettes DN 80 sont livrées avec le kit d'adaptation.
ATTENTION: un mauvais emboitement des rallonges, coudes, termaux, etc... peut provoquer une mise en sécurité de l'appareil. Il ne doit pas y avoir de contre-pente sur les evacuations.L'ensemble ventouse monte doit etre « soutenu » par cable, support ou autre afin que son poids ne detertiore pas la manchette de sortie de l'appareil et ne provoque pas un désaxage des tuyaux qui seraient alors endomagés par la chaleur, ce qui nuirait au bon fonctionnement de l'appareil et pourrait le détériorer.
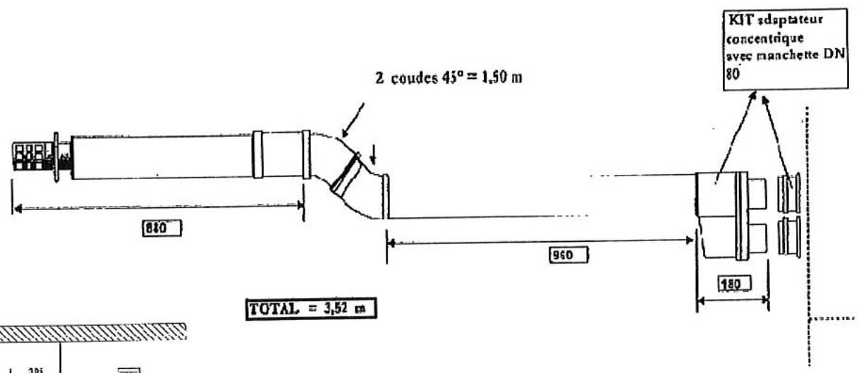
1)Raccordement de la ventouse horizontale


Nota: 1 coude à 90^ = 1.50 m de longueur.
1 coude à 45^ = 0.75m de longueur.

EXAMPLE:
Montage ventouse horizontal

| AG 18 E2 | AG 26 E2 | AG 35 E2 | AG 42 E2 | |
| Adaptateur concentrique + Manchettes DN 80 | 1 | 1 | 1 | 1 |
| Longueur MAXI avec terminal et coudes évventuels | 5 m | 5 m | 5 m | 5 m |
2) Raccordement par ventouse verticale

Nota: 1 coude à 90^ = 1.50m de longueur.
1 coude à 45^ = 0.75m de longueur.

Montage ventouse vertical
| Adaptateur concentrique + Manchette DN 80 | Coude 90° de départ | Récupérateur de condensas | Longueur maxi avec coude de départ et terminal | |
| AG 18 E2 | 1 | 1 | 1 | 8 m |
| AG 26 E2 | 1 | 1 | 1 | 8 m |
| AG 35 E2 | 1 | 1 | 1 | 8 m |
| AG 42 E2 | 1 | 1 | 1 | 8 m |
9 - CHARACTERISTIQUES DES DIFFERENTS GAZ :
Selon la norme EN 437/1993 definie dans les conditions suivantes : gaz sec 15^ - pression ambiente 1013.25 mbar
| GAZ | DENSITE | PCI | |
| G20 | Type H | 0,555 | 34,02 |
| G25 | Type L | 0,612 | 29,25 |
| G31 | Propane | 1,55 | 88,00 (46,34) |
| G30 | Butane | 2,075 | 116,09 (45,65) |
Rappels: 1 thermie = 4,1855 megajoules (MJ) = 1.16 kWh // PCI = Pouvoir Calonifique Inférieur.
Note : Dans tous les cas, nous recommendons de veiller à ce que les sections des tuyauteries permettent d'alimenter les apparèils aux pressions suffisantes afin d'assurer le débit nominal à l'injecteur.
10 - RACCORDEMENT GAZ :
S'assurer que la nature du gaz et la pression correspondent aux caractéristiques portées sur l'arrière de l'appareil.
| Diamètre de raccordement | |
| AG18 à AG 42 | 1/2" gaz maje (15x21) |
Il est nécessaire de prévoir un filtré gaz en amont pour la prévention de dommages évientuels dus aux dépôts pouvant exister dans les canalisations.
Les pressions gaz à utiliser sont définies par les catégories suivantes pour lesquelles ces apparèils sont en conformité avec les nômes européennes :
| Pays | Catégorie | GAZ | Pressions (en mbar) |
| BE | I2E®B-I3+ | G20/G25/G30/G31 | 20/25/28-30/37 |
| DE | II2E3B/P | G20/G25/G30/G31 | 20/20/50/50 |
| CH | II2H3+ | G20/G30/G31 | 20/28-30/37 |
| DK | II2H3B/P | G20/G30/G31 | 20/30/30 |
| ES | II2H3+ | G20/G30/G31 | 20/28-30/37 |
| FR | II2Esi3+ | G20/G25/G30/G31 | 20/25/28-30/37 |
| GB | II2H3+ | G20/G30/G31 | 20/28-30/37 |
| GR | II2H3+ | G20/G30/G31 | 20/38-30/37 |
| IE | II2H3+ | G20/G30/G31 | 20/28-30/37 |
| IT | II2H3+ | G20/G30/G31 | 20/28-30/37 |
| LU | I2E | G20 | 20 |
| NL | II2L3B/P | G25/G30/G31 | 25/30/30-50 |
| PT | II2H3+ | G20/G30/G31 | 20/28-30/37 |
11 - REGLAGE DES PRESSIONS ET DEBITS DE GAZ :
| Modèles | G20 -20 mbar | G25 - 25 mbar | G31 - 37 mbar | G30 - 30 mbar | |
| AG 18 E2 AG 18 E2C | Ø Injectable | 360 | 360 | 210 | 210 |
| Pression Aval Pmax/Pmin en mbar | 8,33 / 2,25 | 8,33 / 2,25 | 35,78 / 12,55 | 28,82 / 12,16 | |
| Débit Gaz (1) (Pmax/Pmin) | 1,72 / 0,84 m3/h | 2,01 / 0,96 m3/h | 1,27 / 0,73 kg/h | 1,29 / 0,9 kg/h | |
| Débit Gaz (2) (Pmax/Pmin) | 1,60 / 0,74 | 1,75 / 0,84 | 1,27 / 0,73 | 1,28 / 0,90 | |
| Puisance Calorifique (Pmax/Pmin en kW) | 16,3 / 7,5 | 16,3 / 7,8 | 16,3 / 9,4 | 16,3 / 11,4 | |
| Régulateur | En service | En service | Bloqué | Bloqué | |
| Type Brûleur | Alpha | Alpha | Alpha | Alpha | |
| AG 26 E2 AG 26 E2C | Ø Injectable | 440 | 440 | 250 | 250 |
| Pression Aval Pmax/Pmin en mbar | 8,43 / 2,45 | 8,43 / 2,45 | 34,80 / 13,73 | 28,43 / 14,22 | |
| Débit Gaz (1) (Pmax/Pmin) | 2,53 / 1,3 m3/h | 2,94 / 1,49 m3/h | 1,86 / 1,28 kg/h | 1,88 / 1,35 kg/h | |
| Débit Gaz (2) (Pmax/Pmin) | 2,34 / 1,21 | 2,57 / 1,30 | 1,87 / 1,28 | 1,88 / 1,35 | |
| Puisance Calorifique (Pmax/Pmin en kW) | 23,9 / 12,3 | 23,9 / 12,1 | 23,9 / 16,4 | 23,9 / 17,1 | |
| Régulateur | En service | En service | Bloqué | Bloqué | |
| Type Brûleur | X | X | X | X | |
| AG 35 E2 AG 35 E2C | Ø Injectable | 480 | 530 | 290 | 290 |
| Pression Aval Pmax/Pmin en mbar | 11,18 / 2,55 | 7,55 / 2,55 | 34,80 / 18,14 | 28,43 / 14,22 | |
| Débit Gaz (1) (Pmax/Pmin) | 3,41 / 1,59 M3/h | 3,96 / 1,84 m3/h | 2,50 / 1,86 kg/h | 2,54 / 1,92 kg/h | |
| Débit Gaz (2) (Pmax/Pmin) | 3,16 / 1,47 | 3,46 / 1,61 | 2,52 / 1,87 | 2,54 / 1,92 | |
| Puisance Calorifique (Pmax/Pmin en kW) | 32,2 / 15,0 | 32,2 / 15,0 | 32,2 / 23,9 | 32,2 / 24,4 | |
| Régulateur | En service | En service | Bloqué | Bloqué | |
| Type Brûleur | W | W | W | W | |
| AG 42 E2 AG 42 E2C | Ø Injectable | 380 x 2 | 410 x 2 | 220 x 2 | 220 x 2 |
| Pression Aval Pmax/Pmin en mbar | 9,80 / 2,16 | 7,55 / 1,86 | 35,29 / 17,16 | 28,04 / 13,73 | |
| Débit Gaz (1) (Pmax/Pmin) | 4,08 / 1,62 m3/h | 4,75 / 1,89 m3/h | 3,0 / 1,81,kg/h | 3,04 / 1,95 kg/h | |
| Débit Gaz (2) (Pmax/Pmin) | 3,78 / 1,51 | 4,15 / 1,65 | 3,02 / 1,82 | 3,04 / 1,94 | |
| Puisance Calorifique (Pmax/Pmin en kW) | 38,6 / 15,4 | 38,6 / 15,3 | 38,6 / 23,3 | 38,6 / 24,7 | |
| Régulateur | En service | En service | Bloqué | Bloqué | |
| Type Brûleur | Alpha x 2 | Alpha x 2 | Alpha x 2 | Alpha x 2 | |
(1) :données de débit selon EN437
(2) :données de débit selon données des fournisseurs de gaz (Gaz de France)

Tous les apparèils sont régés d'usine en fonction des données de pouvoir calorifique fournies par Gaz de France. Les débits selon la norme EN 347 sont disponibles à titre indicatif seulement.
Les valeurs de pression sont également données à titre indicatif. La valeur à respecter est celle qui est mentionnée sur l'étiquette collée à l'intérieur de l'appareil.
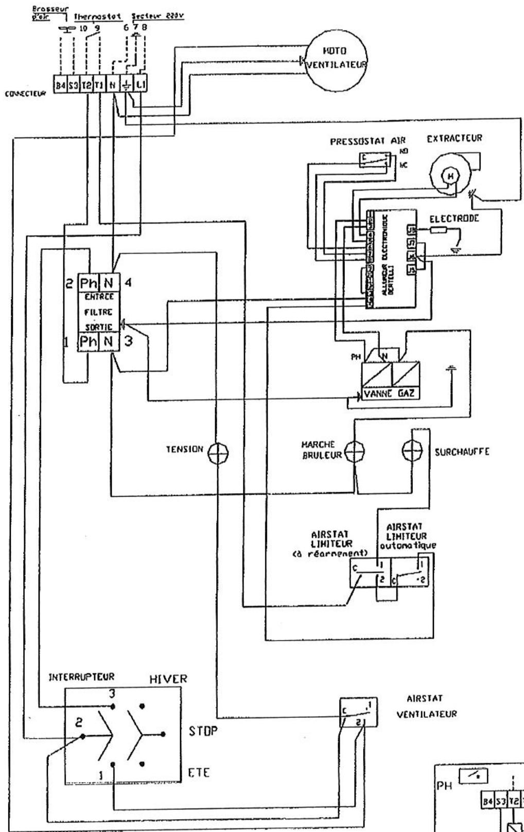
12-SCHEMA DE CABLAGE E2-E2C:



13 - RACCORDEMENT ELECTRIQUE :
-
L'appareil est muni, sur la face arrête :
-
d'un connecteur débrochable de raccordement
-
d'un interrupteur HIVER - ARRET - ETE (ventilation seule)
-
Alimentation monophasée 230 V + terre - (Connecteur haut - Etiquette jaune)
-
Raccorder la phase, le neutre et la terre en veillant aux bonnes polarités repérées sur le connecteur (étiquette "jaune"). Les sections d'arrivées seront conformes aux règles de l'art et il devra être prevu un sectionneur sur la ligne d'alimentation muni de fusible (à calibrer selon le ou les types d'appareils commandés). Voir nombre C 15100.
-
Raccorder le thermostat et/ou la programmation sur les bornes T1 et T2 (un thermostat/horloge par aérotherme avec contact « SEC »).
-
Si un thermostat/horloge commande plusieurs aerothemes, il faut "relayer" la commande thermostatique. Placer le thermostat si possible sous l'airotherme à 1,5 m. du sol.
-
Renvoi des commandes à distance (Connecteur bas - Etiquette Verte) - sur commande en option.
-
A ne raccarder que si l'on dispose de un boitier de commande à distance BCD livré en option - Muni d'un interrupteur 3 positions, ce boitier permet de selectionner pour chaque apparéil - position Été : Ventilation seule et permanente - position Arrêt - position Hiver : chauffage - Un boitier BCD ne peut commander qu'un aérothème.
-
Les aérothèmes sont livrés d'origine avec 2 SHUNTS qui permettent un fonctionnement "Hiver".
-IMPORTANT
- Ne jamais raccorder un thermostat une programmation ou un interrupteur de fonctionnement sur l'alimentation 230 V des aerothermes (seuls une protection et un interrupteur de coupure de fin de saision peuvent y être raccordés).
- L'alimentation électrique de l'acrotherme ne doit être coupée que lorsque celui-ci n'est plus en phase de chauffage.
- No jamais alimenter l'acrotherme par l'intérimédiare du boitier de commande à distance.
N B: Si l'alimentation eletrique n'est pas monophasee 230 V prevoir un transformateur de separation de circuit.


14-MISE EN PLACE:
Cet apparieil a ete controle et prerégle en usine ; son bon fonctionnement est directement lie a une belle installation (voir chapitres precedents).
Vérifier que la nature du gaz correspond à l'appareil installé (voir l'étiquette fixée sur l'appareil). S'assurer que les vannes gaz d'arrêt soient ouvertes (purger les canalisations si nécessaire).
Mettre l'appareil sous tension, voyant vert allumé. Mettre l'interrupteur sur hiver et provoquer une demande de chauffage en agissant sur le thermostat et/ou l'horloge. L'extracteur des fumées se met en marche, le cycle d'allumage démarre.
- Prébalavage de 30 secondes minimum et contrôle de la dépression du circuit des fumées par le pressostat.
- Déclenchement de la phase d'allumage par train d'étin celles (voyant jaune allumé) et ouverture du bloc vanne gaz.
-
Détction de la flamme, arrêt des étincelles.
-
Dans le cas de mise en sécurité après la première tentative, une deuxième tentative s'opère selon le cycle précédent.
- En cas d'insuccès, le brûleur se met définitivement en sécurité. Il faut alors réamer l'appareil par l'interrupteur arrêt (0-hiver) ou rémer le thermostat (arrêt / marche)
- Àprous quelsques minutes de fonctionnement du bruleur, le ventilateur enterra en action afin de propulser de l'air chaud dans le local.
- Dans la version échéateur en tout inox, ou pourra agir sur le réglage de l'airstat pour réduire l'effet de battement du ventilateur (voir "nomenclature" page 10, repère 4).
ARRET : Lorsque la température est atteinte, le thermostat coupe l'alimentation du brûleur, (le voyant jaune s'éteint) le ventilateur de souffrage continu à fonctionner jusqu'à refroidissement de l'appareil. Lorsque l'on met l'interrupteur sur "arrêt" lors d'un temps de fonctionnement, le ventilateur de souffrage fonctionné jusqu'à refroidissement de l'appareil.
VENTILATION D'ETE : Mettre l'interrupteur sur la position "ete". Le ventilateur fonctionnera en permanence.
N.B.: En cas d'anomalie au démarriage, voir instructions SAV pages 10 et 11.
N.B.: En cas d'arrêt prolongé (été par exemple) l'appareil ne pourrait peut-être pas être redémarré qu'après plusieurs tentatives.
15-ENTRETIEN:
- Attention: Débrancher vous apparaïel avant toute opération d'entretien ou de dépannage.
- Les aerothèmes S.P.LUS ont ete conus pour un minimum d'entretien. Un entretien general de l'appareil est toutfois obligatoire au minimum 1 fois par an. Dans le cas de fonctionnement en atmophere chargee, il sera necessaire de nettoer la poussiere pouvant s'etre accumulée sur les pales du ventilateur et autour de I'changeur. Dans ce cas, on utilise a de prefeence Iair comprime pour chasser ces poussieres, en ayant demonté, au prealable, la porte laterale droite (accs à I'changeur). Verifier egelement I'etat de la gaine d'aspiration des gaz brules entre I'extracteur et le fond de foyer. Cette gaine est accessible en enlevant le ventilateur (sans le debrancher). A replacer en cas de percement ou de coupure.
Coupure: - Nous recommendons en outre, une verification annuelle des différents organes de sécuritéieur equipant cet apparéil, en particulier :
du coffret electronique (allumage ^+ temps de securite < 5 s),
des electrovannes gaz (proprele du tamis à l'entree du corps de l'electrovanne),
des pressions de gaz et etanchete (bombe a mousse ou savon),
des connexions electriques (serrage),
- nettoyage general (filtr gaz),
- de I'etat de I'electrode d'allumage et d'ionisation.
- nettoyage turbine extracteur.
- Vérifier également les conditions des contrôleux pouvant être exigées aux regards des normes ou réglementations en vigueur pouvant être liées aux applications et installations des aérothèmes gaz.
15.1 - Nettoyage du ou des brûleurs
- retirer la porte laterale gauche fixee par 4 vis (appareil hors tension)
- utiliser une clé à pipe de 10 et desserrer les vis retenant le brûleur (rep. 3)
- débrancher l'électrode (rep.7)
- faire glisser légarement le ou les brûleurs dans la chambe de combustion, pour le déboiter de son support
- le retireur en le glissant sous le support venturi.
Aprés verification et nettoyage, professionnel reçons en sens inverse et repositionner le venturi
aux repères indiqués (Vernis de couleur).
15.2 - Reglage de I'electrode d'allumage et de ionisation


Les pointes d'électrodes doivent être en periphérique de l'accrocheur de flamme.
15.3 - Nettoyage échangeur

- Retirer la porte laterale droite.
- Desserrer les brides et-retirer la plaque obliteratrice donnant accès à l'échangeur.
- Au remontage, vérifier que le joint de la plaque obturatrice ne soit pas endommagé, sinon le repaire avec du silicone Haute Température.
- Positionner les brides mobiles et serrer modérément les vis.
15.4 - Verification gaine gaz brûlés

16 - NOMENCLATURE :
- Prise secteur et thermostat
- Extracteur
- Bruleur
- Airstat ventilateur
- Voyants
- Bloc vanne
- Cable d'electrode et electrode d'allumage et d'ionisation
- Tube couple pris de pression d'air Diam. 6x8, longueur 250 mm
- Pressostat air
- Coffret de contrôle
- Connecteur pour raccordement boitier de commande à distance
- Condensateur Extracteur
- Airstat auto
- Airstat à réamement manuel

17 - CHANGEMENT DE GAZ (Schemas ci-dessous) :
17.1 - Passage du gaz du type G20 en G25 (20mbar, 25mbar)
- Pour tout changement de gaz, il est conseilé de consulter S.PLUS en indiquent le n° de série, le type de l'appareil et la nature du gaz.
-
Pour les aerothermes AG 18 et AG 26 seul un réglage de pression aval est nécessaire. Pour les AG 35/42 il faut changer l'injecteur et régler la pression aval.
-
Agir moderément sur la vis S dans le sens des aiguilles d'une montre pour augmenter la pression (voir tableau de réglage gaz page 7) et à l'inverse pour abaiser la pression.
- La pression maximale à observer est indiquée dans le tableau correspondant au gaz d'utilisation des aérothermes en fonctionnement.
- Contrôler ce réglage au moyen d'un manomètre raccordé sur la prise de mesure aval (P2).
- Après réglage, sceller le régulateur avec du vernis.
- Indiguer les valeurs du nouveau "réglage gaz" sur l'étiquette à l'intérieur de l'appareil et sur la plaque signalétique.
- Contrer l'etanchete des vis de mesure de pression de gaz, aval (P2) et amont (P 1) au moyen d'une bombe de savon.
17.2 - Passage du gaz de la 2^e à la 3^e famille : G20 ou G25 vers le G30 ou G31
-
Le changement d'injecteur est obligatoire ; à cet effet, consulter le tableau de réglage gaz page 7 pour installer le bon calibre :
-
Demonler au préalable le ou les injecteurs en place, au moyen d'une clé à ceil de 17 sur plat.
- Remonter le ou les injecteurs appropriés, sans utiliser de pate ou autre joint; l'étanchéité est réalisée à sec.
- Demonter les brûleurs de leur support au moyen d'une clé de 10 sur plat. Dévisser la vis CHC M4 au moyen d'une clé allène et enlever l'accrocheur de flamme en laiton. Le replacer par le nouveau.
-
Bloquer le régulateur de pression en vissant dans le sens des aiguilles d'une montre.
-
Mettre en route l'appareil en contrôlant les pressions amont et aval (P1 et P2), comme indiqué dans le paragraphe précédent et vérifier que les valeurs relevées correspondant aux réglages gaz indiqués dans le tableau de réglage.
- Indiquer les valeurs du nouveau réglage gaz sur l'étiquette à l'intérieur de l'appareil et sur la plaque signalétique.
17.3 - Passage du gaz de la 3^ à la 2^ famille (G30/G31® G20/G25)
Meme operation, sauf qu'il faut debloquer le regulateur de pression et ajuster la pression indiquee suivant le gaz d'utilisation (voir tableau reglage gaz).
NB: ÀpRES un changement de gaz ou un remplacement du bloc vanne, il peut etre nécessaire de regler les pressions d'allumage de I'aerotherme. Pour ce faire, agir sur la vis T:
- VANNE DUNGS : en vissant T, on augmente la pression. En dévissant T, on diminue la pression (à tire sur une prise P2).
- VANNE SIT 830: en vissant T, on diminue la pression. En dévissant T, on augmente la pression.
La pression d'allumage est de 1,9 à 2,5 mbars. En-dessous de 1,9 mbars, l'appareil peut ne pas s'allumer, au-delà de 2,5 mbars, l'appareil peut ne pas s'allumer ou s'allumer trop violemment (retour de flamme vers le bruleur).




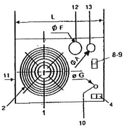
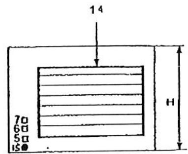
18-ENCOMBREMENT:



LEGENDE :
1) Groupe moto-ventilateur
2)Grille de protection
3) Porte d'accès (partie régulation gaz)
4) Interrupteur Ete-Arret-Hiver ou raccordement - commande a distance
5) Voyant de mise sous tension
6)Voyant marche bruleur
7)Voyant de surchauffe
8) Prise thermostat
(9) Raccordement secteur 220 V
10) Arrivée du gaz
11) Portedemontable (fumee)
12) Manchette de sortie des gaz brûlés
13) Passage de l'air de combustion
14) Cadre de souflage
15) Rémènement manuel
| APPAREILS TYPE | DIMENSIONS (mm) | POIDS (Kg) | |||||||||
| L | H | P | P' | C | B | OF(12) | Gaz G (10) | ØA (13) | NET | BRU T | |
| AG 18 E2 | 923 | 586 | 895 | 1070 | 142 | 605 | 125 | M 1/2" | 80 | 58 | 70 |
| AG 26 E2 | 999 | 636 | 960 | 1180 | 142 | 670 | 125 | M 1/2" | 80 | 72 | 95 |
| AG 35 E2 | 999 | 636 | 960 | 1180 | 142 | 670 | 125 | M 1/2" | 80 | 72 | 95 |
| AG 42 E2 | 999 | 636 | 960 | 1180 | 142 | 670 | 125 | M 1/2" | 80 | 72 | 95 |
19-CARACTERISTIQUES TECHNIQUES:
| APPAREILS TYPE | Puisance thermique utile | Débit d'air à 20°C | Niveau sonore dB (A) (2) | Puisance mateur | Vitesse de rotation | Portée en m (1) | ΔT air |
| AG 18 E2 | 15 kW | 1300 m³/h | 42 | 90 W | 750 tr/min | 12 | 33 |
| AG 26 E2 | 22 kW | 1900 m³/h | 44 | 90 W | 750 tr/min | 15 | 33 |
| AG 35 E2 | 28,4kW | 2750 m³/h | 45 | 170 W | 750 tr/min | 17 | 30 |
| AG 42 E2 | 34 kW | 3000 m³/h | 45 | 170 W | 750 tr/min | 18 | 34 |
20-CARACTERISTIQUES TECHNIQUES:
| APPAREILS TYPE | Puisance thermique utile | Débit d'air à 20°C | Puisance moteur | Vitesse de rotation | Pression disponible | ΔT air |
| AG 18 E2C | 15 kW | 1370 m³/h | 147 W | 900 tr/min | 110 Pa | 31 |
| AG 26 E2C | 22 kW | 1750 m³/h | 147 W | 900 tr/min | 120 Pa | 36 |
| AG 35 E2C | 28,4kW | 3200 m³/h | 550 W | 1360 tr/min | 180 Pa | 26,5 |
| AG 42 E2C | 34 kW | 3200 m³/h | 550 W | 1360 tr/min | 180 Pa | 32 |
21 - FICHE D'INSTRUCTIONS SIMPLIFIES POUR LE SERVICE APRES VENTE AEROTHERMES GAZ SERIEE2 et E2 C :

- Prise sectoral (thermostat)
2.Extracteur - Bruleur
- Airstat ventilator
- Voyants
- Blcc vanne
- Cable d'electrode et electrode
- Tube couple pise de pression d'air Diam.6 x 8, longucur 250 mm
- Pressoslat air
- Coffret de contrôle
- Connecteur pour raccordement poitier de commande à distance ou interrupteur
- Condensateur Extracteur (selon modele)
- Ainstat automatique
- Airstat a rcarmcn: manucl
Principé de fonctionnement :
L'Aérolherme étant sous tension (voyant vert allumé), l'interrupteur et le thermostat étant en demande de chauffage (ainsi que la programmation eventuelle) l'extracteur de gaz brûlés tourne, après quelques secondes, l'électrovanne gaz s'ouvre et le brûleur s'allume (voyant jaune allumé). Le ventilateur de souflage démarre à la demande de l'airstat environ 2 minutes après le démarrage du brûleur.
IMPORTANT: Ne jamais commander 2 ou plusieurs aérothèmes directement par un seul thermostat : bien respecter le sens d'alimentation phase et neutre.
A. L'APPAREIL NE DEMARRE PAS :
I. S'assurer que les vannes gaz soient ouvertes.
II. Verifier le câblage d'alimentation et de renvoi de commande à distance eventuel. La majorité des pannes lors d'une première mise en service proviennent d'un mauvais câblage qui peut entraîner une détérioration du coffret électronique.
CONTROLEDESTENSIONSD'ALIMENTATION:
1) Entre phase et neutre: 230V
2) Entre phase et terre : environ230V
3) Entre terre et neutre : 0V(maxi3Vtoleré)
III. S'assurer que le thermostat d'ambiance est en demande de chauffage
IV.

NB : Lorsque I'extracteur des fumées tourne et qu'il y a pas eu d'allumage, il faut provoquer un arrêt / marche par l'intérmédiaire du thermostat ou de l'interrupteur pour avoir une nouvelle tentative d'allumage.
IMPORTANT: PURGE DES CANALISATIONS A LA MISE EN SERVICE
De la forme, le temps de mise en sécurité du coffret d'allumage est très court (5 secondes), de ce fait, le temps d'ouverture du bloc vanne est également de 5 secondes et n'est pas suffisant, même en le repétant, pour « purger une canalisation ». Il est donc nécessaire de bien purger les canalisations gaz lors de la mise en service afin d'évacuer l'air qui se trouve dans ces canalisations.
IMPORTANT: PRESSION D'ALIMENTATION GAZ / PRESSION D'ALLUMAGE
Une pression gaz faible peut générer des "non-allumage" de brûleur.
La pression a laquelle s'allume le bruleur est d'environ 2 mbar en gaz naturel et 14 mbar en propane. Si la pression d'alimentation est inférieure aux valeurs prevues, la pression d'allumage sera, elle, aussi trop faible et l'appareil ne s'allumera pas. Cette pression est reglable sur le bloc vanne - vis repere "T" (voir page 8) - en cas de necessities agir sur cette vis repere "T" (voir paragraphe 16-3 page 18).
B. L'APPAREIL DEMARRE MAIS SENSATION D'AIR FROID :
1) Pendant le cycle de chauffage: ceci peut etre du a un manque de pression gaz a l'appareil (y remedier) ou a une tempereure ambianle tres froide au demarrage (consulter le tableau ^ 18 page 9) qui indique le T de I'air souffle.
2) A l'arrêt du brûleur : si le ventilateur de soufflage tourne trop longtemps après l'arrêt du brûleur, augmenter la consigne de l'airstat ventilateur (repère 4) en tournant légarement la manette graduée.
-
Nota : les airstals assurent les deux fonctions suivantes :
-
Enclenche le groupe moto-ventilateur après le démarrage du bruleur et lorsque la température de l'échangeur est suffisante. Ainsi tout problème de condensation est évité.
- Sécurité de surchauffe : il coupe le brûleur (par exemple, en cas de panne du groupe moto-ventilateur). Dans le cas de mise en sécurité par surchauffe, après avoir supprimé la cause de la surchauffe, il faut réarmer l'airstat en appuyant sur le bouton (voir schéma page 9, repère 15 - enlever le capuchon de protection).
ATTENTION: NE JAMAIS ARRÊTER UN APPAREIL EN FONCTIONNEMENT EN COUPANT L'ALIMENTATION ELECTRIQUE, CELA PROVOQUERA UNE SURCHAUFFE ET UNE MISE EN SECURITE (VOYANT ROUGE ALLUME, REARMEMENT MANUEL A AFFECTUER).
C. MISE EN SECURITE DE SURCHAUFFE DE L'AEROTHERME :
Avant tout autre opération, il est nécessaire de comprendre la cause de mise en surchauffe de l'acrotherme (exemples : non fonctionnement du ventilateur de soufflage, pression de gaz trop elevée, détendeur défectieux, coupure électrique ...). Lorsque le défaut a « été corrigé, il faut réamer l'appareil en appuyant sur le bouton de l'airstat de surchauffe situé en façade et obturé par un bouchon noir.

RAPPEL: Ne pas rachatier totally les ailettes et obstruer la sortie d'air chaud (risque de surchauffe). Les ailettes seront uniquement à diriger le flux d'air de l'appareil et non pas à le diminuier.
Une coupure électrique prolongée de l'appareil pendant le fonctionnement du brûleur peut entrainer une sur chauffe par effet d'inertie thermique. En effet, il n'y a pas de post-ventilation de l'échangeur. Les coupures électriques sont à éviter à tout prix pendant le fonctionnement du brûleur.
22 - TABLEAU DE DEPANNAGE :
| PANNES | CAUSES | REMEDES |
| Voyant de mise sous tension (vert) non allumé. | Pas de courant. | Vérifier les fusibles.Lé réseau électricque a-l-il subit des réparations? |
| Voyant défectueux. | Remplacer levoyant. | |
| Le brûleur ne démarriage pas et le voyant vert de mise sous tension est allumé. | Voyant rouge allumé. | L'appareil a été privé de courant lors de son fonctionnement. Réarmer l'airstat en façade lorsque l'airflare aura refroidi. |
| Pas de gaz. | Ouvrir le gaz. | |
| L'extracteur tourne, l'appareil n'est pas allumé. | Vérifier le raccordement luyau / pressostat.Vérifier pression gaz.Vérifier pression d'allumage (voir p.4 et 11). | |
| L'appliell a été arrêté par fermetre du gaz(l'extracteur tourne). | Reprovoquer un arrêt / marche par le thermostat. | |
| L'extracteur ne tourne pas. | Vérifier si la thermostat est en demande.Remplacer évienttement le condensateur de l'extracteur.Remplacer évienttement l'extracteur.Vérifier les fusibles de la boile de contrôle. | |
| Thermostat d'amblance ron en besoin. | Armor lo thermostat pour lo mettro ndomando. | |
| Cheminée obstruée. | Vérifier le conduit. | |
| Voltage insuffisant. | Vérifier la tension du réseau. | |
| Le brûleur se met en sécurité. | Inversion phase et neure. | Rebrancher phase et neure. |
| Mauvaise terre. | Vérifier la bonne mise en terre. | |
| Tension entre neure et terre. | YREMIDIE' ou poser un transformateur d'isolement. | |
| Electrode mal réglée ou défectueuse. | A régler ou à changer. | |
| Electrode à la masse. | A régler ou à changer. | |
| Pressostat AIR défectueux. | Le remplacer. | |
| Coffret de contrôle défectueux. | Le remplacer. | |
| Le ventilateur démarre et s'arrête continuement. | La protection thermique du moteur ou l'airstat intervenant. | Vérifier le moteur du ventilateur et l'airstat. |
| Pression gaz Insuffisanle (applieil pas assez chaud). | YRMÉDIE'. | |
| Le ventilateur ne démarre pas. | Airstat et ventilateur défectueux ou déréglé. | Le remplacer ou le régler. |
| Condensateur défectueux. | Le remplacer. | |
| Voltage insuffisant. | Vérifier le réseau d'alimentation. | |
| Le brûleur démarre mais la flamme décroche ou se fait à infector. | Pression d'alimentation faible. | Vérifier la pression de fonctionnement et la pression d'allumage (voir p. 4 et 11). |
| Installation avec citerne : mauvaise purgege. | Purger abondamment. | |
| Le brûleur s'arrête, le voyant rouge s'allume. | Surchauffe. | Ventillateur défectueux.Condensateur du ventilateur défectueux. |
| Airstat défectueux. | Le remplacer. | |
| Au démarrage, forte flamme qui à tendance à resortir du foyer | Pression d'allumage trop force | Voir réglage page 8 - paragraphe 6.3 |
| Gaine des gaz brûlés percée ou fendue | Contröler - remplacer voir pages 6-7 | |
| En fonctionnement, modification de l'aspecl de la flamme | Gaine des gaz brûlés percée ou fendue | Contröler - remplacer voir pages 6-7 |
Notice Facile