VESTA CONDENS V 30 KW - Chaudière à condensation DEVILLE - Notice d'utilisation et mode d'emploi gratuit
Retrouvez gratuitement la notice de l'appareil VESTA CONDENS V 30 KW DEVILLE au format PDF.
| Type de produit | Chaudière à condensation |
|---|---|
| Puissance | 30 kW |
| Rendement énergétique | Jusqu'à 109% |
| Type de combustible | Gaz naturel ou propane |
| Dimensions approximatives | 700 x 400 x 600 mm |
| Poids | 50 kg |
| Compatibilités | Compatible avec les systèmes de chauffage central |
| Fonctions principales | Chauffage, production d'eau chaude sanitaire |
| Entretien et nettoyage | Entretien annuel recommandé, nettoyage des filtres |
| Pièces détachées et réparabilité | Disponibilité des pièces détachées, réparabilité facilitée |
| Sécurité | Équipée de dispositifs de sécurité (thermostats, soupapes) |
| Informations générales | Garantie de 2 ans, certification CE |
FOIRE AUX QUESTIONS - VESTA CONDENS V 30 KW DEVILLE
Questions des utilisateurs sur VESTA CONDENS V 30 KW DEVILLE
0 question sur cet appareil. Repondez a celles que vous connaissez ou posez la votre.
Poser une nouvelle question sur cet appareil
Téléchargez la notice de votre Chaudière à condensation au format PDF gratuitement ! Retrouvez votre notice VESTA CONDENS V 30 KW - DEVILLE et reprennez votre appareil électronique en main. Sur cette page sont publiés tous les documents nécessaires à l'utilisation de votre appareil VESTA CONDENS V 30 KW de la marque DEVILLE.
MODE D'EMPLOI VESTA CONDENS V 30 KW DEVILLE
Cette notice d'instructions et de fonctionnement précise les règes de montage et d'utilisation de votre chaudière. Nous vous remercions d'avoir choisi une chaudière DEVILLE THERMIQUE.
Toute reproduction totale ou partie en vue de leur publication ou de leur diffusion par quelles moyens et sous qu'elle forme que ce soit, même à titre gratuite, est strictement interdite sans autorisation écrite préalable de la société Deville Thermique S.A.
SOMMAIRE
Page
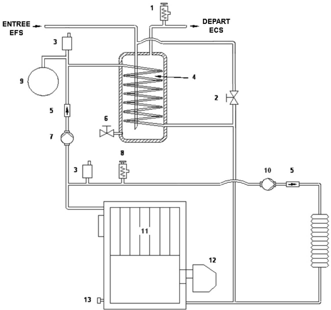
1.-LISTES DES COMPOSANTS 3
2.- COMPOSANTS DU TABLEAU DE COMMANDE 4
3.-INSTRUCTIONS POUR L'INSTALLATION 5
3.1.- EMPLACEMENT DE LA CHAUDIERE 5
3.2.- CONDUIT DE CHEMINEE ET CONDUIT DE RACCORDEMENT 5
3.2.1.- CONDUIT DE CHEMINEE 5
3.2.2.- CONDUIT DE RACCORDEMENT 6
3.2.3.- CAS D'UN CONDUIT DE CHEMINEE EXISTANT 6
3.2.4.- CAS D'UN CONDUIT DE CHEMINEE NEUF 6
3.2.5.- DEPRESSION DE LA CHEMINEE 6
3.3.- INSTALLATION HYDRAULIQUE 7
3.4.- INSTALLATION BALLON 8
3.5.-BRANCHEMENT ELECTRIQUE 9
4.- MISE EN EAU 9
5.- MISE EN SECURITE 10
5.1.- MISE EN SECURITE SURCHAUFFE 10
5.2.- MISE EN SECURITE DU BRULEUR 10
6.- FONCTIONNEMENT 10
6.1.-POSITION HIVER"
6.2.-POSITION ETE "
7.- ARRET DE LA CHAUDIERE 11
8.- MAINTENANCE DE LA CHAUDIERE 11
8.1.-NETTOYAGE DU FOYER 11
8.2.- PRESSION DE L'INSTALLATION CHAUFFAGE 11
8.3.-PROTECTION DU BALLON ECS 12
9.- COURBES DE DEBIT DU CIRCULATEUR 12
10.- DIMENSIONS 13
11.- CHARACTERISTIQUES TECHNIQUES 14
12.- SCHEMA ELECTRIQUE 15
13.- BRULEUR 16
13.1.- INSTALLATION FIOUL 16
13.2.-DIAGRAMMES TUYAUTERIES D ALIMENTATION FIOUL 16
13.3.- MISE EN SERVICE DU BRULEUR 17
13.4.-REGLAGE AIR PRIMAIRE 17
13.5.-REGLAGE LIGNE GICLEUR 17
13.6.-REGLAGE DES ELECTRODES 18
13.7.-REGLAGE DE LA PRESSION FIOUL 18
13.8.- GICLEUR ET REGLAGES BRULEURS 19
13.9.-SCHEMAS ELECTRIQUES 20
13.10.- RACCORD DE Connexion RAPIDE (BRULEUR FIOUL) 21
14.- ANOMALIES 22
14.1.- ANOMALIES DU BRULEUR 22
14.2.- ANOMALIES DE LA CHAUDIERE 22
15.- GARANTIE 23
- Soupape de sécurité E.C.S. 7 bar
- Robinet de replissage.
- Purgeur automatique.
- Ballon E.C.S.
- Clapet anti-retour.
- Vanne de vidange du gallon E.C.S.
- Pompe de charge E.C.S.
- Soupape de sécurité chauffage 3 bars.
- Vase d'expansion chauffage.
- Circulateur chauffage.
- Corps de chauffe en fonte.
- Brûleur.
- Robinet de vidange de la chaudière.
-
Thermostat de sécurité.
-
Sélecteur général.
- Thermostat de contrôle eau de chauffage.
- Thermostat de régulation température E.C.S.
- Thermo manometre.
- Voyant lumineux mise en sécurité surchauffe.
- Voyant lumineux position HIVER.
- Voyant lumineux position ETE.


TABLEAU DE COMMANDE
2.- COMPOSANTS DU TABLEAU DE COMMANDE
Sélecteur général (15):
Il permet d'allumer et d'eteindre la chaudière. La position " "permet de sélectionner le fonctionnement Ete (seulement pour la production de l'E.C.S). La position " ※ "permet de sélectionner le fonctionnement Hiver (pour le chauffage et la production de l'E.C.S.). La position "O"permet de mettre la chaudière à l'arrêt.
Thermostat de contrôle chauffage TC (16):
Il permet de selectionner la température de consigne de l'eau de chauffage
Thermostat de régulation E.C.S. TECS (17):
Il permet de selectionner la température de l'eau chaude sanitaire.
Thermo manometre (18):
Indique la température et la pression de l'eau de chauffage de la chaudière.
Thermostat de sécurité de surchauffe TS (14):
Au-delà de 110^ , met la chaudière en sécurité (coupure du brûleur). Thermostat à réarmement manuel.
Thermostat limiteur sanitaire TF 4 :
Situé à l'intérieur du tableau, il arrête la chaudière à 80^ en fonctionnement sanitaire
Thermostat anti inertie chauffage TF3 :
Situé à l'intérieur du tableau, il démarre la pompe de chauffage en cas de coupure par thermostat d'ambiance et si la température de la chaudière dépasse 93^
3.- INSTRUCTIONS POUR L'INSTALLATION
La chaudière doit être installée par du personnel qualifié en respectant les normes en vigueur. Il faut cependant respecter les commandations générales suivantes lors de l'installation de la chaudière. Une mauvaise installation peut cause des dommages aux personnes, animaux et biens, pour lesquels le fabriquant n'est pas responsable.
3.1- Emplacement de la chaudiere
Il est obligatoire de bien ventiler la chaufferie par des ouvertures sur l'extérieur. Cette amenée d'air neuf doit être d'une surface minimum de 50~cm^2 et soit située le plus pres possible de la chaudière.
La chaudière peut être posée directement au sol. Cependant, si la chaufferie est humide ou si le sol n'est pas adapté, il est nécessaire de prévoir un socle en ciment.
Après installation la chaudière devra être de niveau et bien stable afin de réduire les vibrations et les bruits.
La chaudière doit être installée dans un local technique non destiné à l'habitation (par exemple : garage, caves, etc.)
Il est indispensable de laisser un libre accès aux parties latérales de la chaudière, pour faciliter les opérations de maintenance.
3.2- Conduit de cheminée et conduit de raccordement
- 3.2.1 Conduit de cheminée :
La chaudière doit être obligatoirement raccordée à un conduit de cheminée.
Quelques préconisations générales :
- La chaudière ne doit pas être raccordée à un conduit de cheminée desservant un autre apparéil.
- Un bon conduit de cheminée doit être construit en matériaux peu conducteurs de chaleur afin de limiter son refroidissement :
Il doit être absolument étanche, sans rugosité et stable.
Il ne doit pas composer de variations de section brusques : pente par rapport à la verticale inférieure à 45^
Il doit déboucher à 0,4 m au moins au-dessus du faîte du toit et des toits voisins, et 8m minimum de tout obstacle. Se reporter en tout état de cause au DTU 24.1.
Les boisaux doivent etre montes parties males vers le bas afin d'eviter le passage de coulures de condensats et de bistre a l'extérieur.
Le conduit de cheminée ne doit pas composer plus de deux dévoiements (c'est à dire plus d'une partie non verticale). L'angle de ces dévoiements ne doit pas excéder 45^ avec la verticale.
- Il est fortement recommandé dinstaller un t'é de purge pour recueillir la condensation. Il doit être raccordé à l'égout.
- 3.2.2 Conduit de raccordement :
- Dans le cas où le conduit de raccordement comporte une partie horizontale, une pente de 5 cm par metre vers le té de purgege doit exister (ne jamais dépasser 2 mètres de partie horizontale).
- Il convient également d'éviter le recours excessif aux coudes (2 coudes 90^ au maximum).
- Enaucn cas le diametre de raccordement du conduit ne doit etre réduit par rapport à la buse de raccordement de la chaudière.
- Le conduit doit être visible sur tout son parcours et r ammonable de façon mécanique. Sa dilatation ne doit pas nuire à l'étanchéité des jonctions amont et aval ainsi qu'à sa bonne tenue mécanique et à celle du conduit de cheminée. Sa conception et, en particulier, le raccordement avec le conduit de cheminée doit empêcher l'accumulation de suie, notamment au moment du ramonage.
- Il faut s'assurer que le tirage minimal est garantiet pour le bon fonctionnement de la chaudiere.
- 3.2.3 : Cas d'un conduit de cheminée existant :
L'installateur prend à son compte la responsabilité des parties existantes. Il doit vérifier l'état du conduit de cheminée et y apporter les aménagements nécessaires pour son bon fonctionnement et la mise en conformité avec la réglementation.
Ramoner le conduit de cheminée puis procédé à un examen sérieux pour vérifier :
La compatibilité du conduit avec son utilisation.
La stabilité.
La vacuité et l'étanchéité.
Si le conduit de cheminée n'est pas compatible, réaliser un tubage à l'aide d'un procédé titulaire d'un Avis Technique favorable ou mettre en place un nouveau conduit de cheminée.
- 3.2.4 : Cas d'un conduit de cheminée neuf :
Utilisation des matériaux suivants : (liste non exhaustive)
. Boisseaux de terre cuite conformes à la NF EN 1806.
Boisseaux en béton conformes à la NF P 51-321.
. Conduits métalliques composites conformes aux NF D 35-304 et NF D 35-303.
Briques en terre cuite conformes à la NF P 51-301.
Briques réfractaires conformes à la NF P 51-302.
L'utilisation de matérielaux isolés d'origine permet d'éviter la mise en place d'une isolation sur le chantier, notamment au niveau des parois de la souche.
-3.2.5 : Dépression de la cheminée:
Pour un fonctionnement correct, la dépression de la cheminée doit être de 1,5 mm CE, chaudière à la température de consigne. Il est fortement préconisé d'installer sur le conduit un régulateur de tirage si la dépression est trop importante
3.3- Installation hydraulique
L'installation hydraulique doit être réalisée par du personnel qualifié en respectant la réglementation en vigueur et en prénant en compte les recommendations suivantes.
Si la pression d'eau d'alimentation de réseau est supérieure à 3 bars, installer un réducteur de pression.
L'installation d'un disconnecteur (non fourni) avec une vanne d'arrêt en amont et une en aval sur le replissage de l'installation est obligatoire. Le disconnecteur doit être raccordé à l'égout.
Toutes les soupapes de sécurité doivent être raccordées à l'égout.
- Installation neuve :
Avant la mise en service de la chaudière, l'intérieur des tuyauteries et des surfaces de chauffe doit être soigneusement nettoyé et rince.
Cette opération a pour but d'éviter des dépôts de corps étrangers pouvant nuire au bon fonctionnement de la chaudière.
- Installation ancienne :
Réaliser un désemboute complét de toute l'installation existante, avant de poser la nouvelle chaudière. Cette opération doit être effectue à l'aide d'un produit désembouant, suivi de plusieurs rincages et d'une passivation. Ceci afin d'éliminer l'ensemble des boues se trouvant dans l'ancienne installation.
- Caracteristiques de l'eau de l'installation
Il est très important pour le bon fonctionnement et la sécurité de l'installation de connaître les caractéristiques chimiques et physiques de l'eau de replissage.
L'emploi d'une eau tropure peut provoquer des dépôts sur les surfaces d'échange thermique.
Une trop grande concentration de carbonate de calcium et de magnésium (calcaire), par l'effect du chauffage, précipite en formant des dépôts.
Les dépôts calcaires diminuents l'échange et peuvent être la cause de surchauffe localisée qui fragilisent les structures en provoquant unerupture. Nous conseillons donc d'effectuer un traitement de l'eau dans les cas suivants :
Haute duréeé de l'eau de replissage (au-delà de 20^ F).
- Installation à grande capacité en eau.
- Remplissages féuents causés par des pertes d'eau.
- Remplissages féuents à cause de travaux d'entretien de l'installation.
Vidange de la chaudière
Raccorder un tube flexible au robinet de vidange de la chaudière afin de pouvoir evacuer l'eau à l'égout. Ouvrir le robinet de vidange. Lorsque la vidange est terminée, refermer le robinet.
Précaution contre le gel
La chaudière ne dispose pas de protection antigel. Pour éviter tout dommage à la chaudière, il est recommendé de protégger l'installation avec de l'antigel.
En cas d'arrêt prolongé ou de non fonctionnement de la chaudière, il est conseillé de vidanger complètement l'installation.
La garantie du gallon ECS est soumise à un contrôle annuel de l'anode de protection contre la corrosion par un technicien qualifié (si nécessaire, la replacer) et de l'utilisation de la chaudière avec une eau d'alimentation ayant un Ph de 7 et un Th compris entre 10 et 20^ .
La production d'eau chaude par gallon, impose le respect de l'exécution des points suivants:
- Le tuyau d'évacuation de la soupape de sécurité sanitaire 7 bars doit être relié à l'égout.
- Quand la pression du réseau d'eau est supérieure à 3 bars, il est nécessaire de prévoir un réducteur de pression.
- Il est conseillé demettre un vase d'expansion sanitaire sur le circuit ECS entre la soupape de sécurité et le ballon afin d'eviter l'écoulement d'eau par la soupape.
- Afin d'éviter que l'E.C.S. ne dépasse les 60^ aux points deuisage de l'installation, il est fortement recommandé d'installer un mitigeur thermostat à la sortie du ballon E.C.S.
-La chaudière est équipée d'origine d'une soupape de sécurité sanitaire 7 bar et de manchons dielectriques sur les tubes d'alimentation eau froide et sortie eau chaude du gallon.
Vidange du gallon :
Raccorder un tube flexible au robinet de vidange du gallon afin de pouvoir evacuer l'eau à l'égout. Ouvrir le robinet de vidange. Lorsque la vidange est terminée, refermer le robinet.
3.5-Branchementélectrique
La chaudière doit être alimentée sous tension monophasée de 230 V -50Hz + terre au moyen d'un cable à trois fils (non fourni).
Un interrupteur général protégé par un fusible de 4 A est obligatoire.
En tout état de cause se reporter aux normes en vigueur NFC 15-100 installations électriques-régles.
Pour la sécurité de l'utilisateur, la connexion de la chaudière à une prise de terre efficace est obligatoire.
Mettre la chaudière hors tension avant d'effectuer toute intervention d'entretien ou de contrôle.
Thermostat d'ambiance : pour le branchement d'un thermostat d'ambiance, enlever le point entre les bornes 8 et 9 du bornier situé dessous le tableau de commande, et raccorder le thermostat (à contact sec). Le thermostat d'ambiance agit en coupure brûleur et pompe chauffage.
4. MISE EN EAU
Pourmettre en eau I'ssallation, ouvr les robinets d'arrêt amont et aval du disconnecteur (non fournit et obligatoire, et a raccorder à l'égout),puis le robinet de remplissage de la chaudiere jusqu'à ce que le manometre (page 3) indique une pression comprise entre 1 et 1,5 bar. Le remplissage de I'ssallation doit se faire lentement avec le bouchon du purgeur automatique (page 3) dévisse afin de purger I'ssallation. Le reste de I'ssallation doit etre purgé convenablement à l'aide de purgeurs automatiques et manuels prévus à cet effet. Une fois la mise en eau terminée,fermer le robinet de remplissage de la chaudiere,et les vannes d'arrêts amont et aval du disconnecteur.
NB: Allumer la chaudière sans eau peut provoquer des dégats important dans l'installation et la chaudière.
5. MISE EN SECURITE
5.1- Mise en sécurité surchauffe
Cette mise en sécurité est signalée à l'aide duvoyant lumineux de sécurité température N^19 (voir page 4). La chaudière se met en sécurité lorsquela température de cette-ci dépasse 110^ . Pour la remettre en fonctionnement, retirer le capuchon en plastique noir du thermostat de surchauffe et appuyer sur I'axe du thermostat, après avoir eliminé la cause du défaut.
5.2-Mise en sécurité du brûleur
Cette mise en sécurité est signalée à l'aide duvoyant lumineux situé sur le brûleur. Pour redémarrer le brûleur, appuyer sur levoyant lumineux qui se trouve sur le brûleur.
Nota : Si la mise en sécurité du brûleur devenait répétitive, contactez notre SAV.
6. FONCTIONNEMENT
6.1- Position hiver "": fonctionnement chauffage et Eau Chaude Sanitaire.
Mettre le sélecteur N°15(voir page 4) en position hiver "※".
La chaudière démarre en fonction sanitaire, si la température du gallon ECS est inférieure à la température de consigne du thermostat de régulation ECS N°17(voir page 4). Le brûleur et la pompe de charge ECS fonctionnement. Le circulator du circuit chauffage est arrêté.
Lorsque la température de consigne de l'eau du gallon ECS est atteinte, la chaudière passse automatiquement en mode chauffage, la pompe de charge du circuit ECS est arrêtée ainsi que le brûleur.
Si la température de l'eau de chauffage est inférieure à la température de la consigné du thermostat de contrôle N°16(voir page 4) ou si le thermostat d'ambiance lorsqu'il y en a un est en besoin (température ambiente inférieure à la température de consigné du thermostat), le brûleur et le circulator du circuit chauffage se mettent en fonctionnement. La pompe de charge du circuit ECS est arrêtée.
6.2- Positionété":fonctionnementEau Chaude Sanitaireuniquement.
Mettre le sélecteur N°15(voir page 4) en position esté "O".
La chaudière démarre en fonction sanitaire, si la température du gallon ECS est inférieure à la température de consigne du thermostat de régulation ECS N°17(voir page 4). Le brûleur et la pompe de charge ECS fonctionnement. Le circulator du circuit chauffage est arrêté.
Lorsque la température de consigne de l'eau du gallon ECS est atteinte, la chaudière se met à l'arrêt et en attente d'une demande ECS. La pompe de charge du circuit ECS est arrêtée ainsi que le brûleur.
7.-ARRET DE LA CHAUDIERE
Pour arrêter complètement la chaudière, disposer le sélecteur N°15 (voir page 4) en position “O”.
8.-MAINTENANCE DE LA CHAUDIERE
Pour préserver les performances de la chaudière et la maintainir en parfait état, il est obligatoire de procéder au moins une fois par an à une révision complète de l'ensemble du groupe thermique, comme l'impose le Règlement Sanitaire Départemental. Cette révision devra être confiée à du personnel qualifié et comportera au minimum les opérations suivantes
8.1.-Nettoyage du foyer
- Mettre la chaudière hors tension
- Démoner le brûleur de son support en desserrant son écrou de fixation et l'oter de la chaudière.
- Démoner la porte du circuit des fumées et la porte du foyer pour avoir accès à l'intérieur du corps de chauffe.
-Enlever et nettoyer les quatre turbulateurs en inox. - Brosser toutes les surfaces interieures du corps de la chaudière et enlever les dépôts issus de cette opération.
- Remonter tous les éléments démontés en veillant à leur parfaire étanchéité et en remplaçant les points d'étanchéité si nécessaire.
8.2.-Pressure de l'installation de chauffage
- Vérifier à l'aide du manomètre du tableau de commande que la pression de l'installation de chauffage soit comprise entre 1 et 1,5 bar. Cette vérification est à faire régulièrement
8.3.-Protection du gallon ECS
- Sur ce modele de chaudiere, il est indispensable d'effectuer une révision périodique annuelle de l'anode de protection cathodique du gallon ECS. Si l'épaisseur de l'anode est trop faible, la replacer.
- Si cette maintenance n'est pas scrupuleusement réalisée, la durée de vie utile du gallon d'E.C.S. risque d'être considérablement amenuisée, et la garantie ne pourra pas être appliquée.
- Vérifier les caractéristiques de l'eau d'alimentation en eau froide, Le Ph doit être de 7 et le Th compris entre 10 et 20^ . Si tel n'est pas le cas, la garantie du gallon ne pourrait pas être appliquée.
9.-COURBES DE DEBIT DU CIRCULATEUR
Les graphiques suivants donnent les pressions et débits du circulator du circuit chauffage de la chaudière en fonction de la vitesse的选择。

VESTA 28 C

VESTA 38 C



DC: Départ chauffage.
RC: Retour chauffage.
EES: Entrée eau froide sanitaire.
DECS: Départ eau chaude sanitaire
VeCS: Vidange du gallon E.C.S., 3/8" M.
Vc: Vidange de la chaudiere 1/2" M.
SS: Soupape de sécurité 3 bars.
SSS : Soupape de sécurité sanitaire 7 bars
| CÔTE L | DC | RC | EES DECS | |
| VESTA 28 C | 700 | 1” M | 1” M | 3/4” M |
| VESTA 38 C | 800 | 1” M | 1” M | 3/4” M |
11.-CHARACTERISTIQUES TECHNIQUES
| MODELE | VESTA 28 C | VESTA 38 C | |
| Nombre d'éléments fonte | - | 3 | 4 |
| Type de chaudière | - | Standard + E.C.S. par accumulation | |
| Consommation calorifique nominale | kW | 29,3 | 40,5 |
| Puisance utile nominale | kW | 27,8 | 38,5 |
| Production E.C.S. en 10 min. Δt=30°C | Lts | 190 | 190 |
| Production E.C.S. en 1 heures Δt=30°C | Lts/1h | 750 | 750 |
| Débit nominal d'E.C.S. ΔT = 30°C | l/min | 11 | 11,2 |
| Temps de réchauffage du gallon de 35 a 58 °C | min. | 7,5 | 7,15 |
| Régulation de la température chauffage | °C | 60-85 | |
| Régulation de la température de l'E.C.S. | °C | 80 maxi | |
| Température maxi de sécurité surchauffe | °C | 110 | |
| Pression maxi de fonctionnement | bar | 3 | |
| Pression maxi de fonctionnement du circuit E.C.S. | bar | 7 | |
| Contenance en eau de la chaudière | L | 16,2 | 20,2 |
| Capacité du gallon E.C.S. | L | 100 | |
| Perte de charge coté eau | mb | 15 | 19 |
| Volumes fumés | L | 11,4 | 17,5 |
| Débits fumés maxi | Kg/s | 0,0132 | 0,0186 |
| Perte de charge coté fumées | mb | 0.17 | 0.18 |
| Profondeur foyer | mm | 300 | 400 |
| Type foyer de combustion | - | Humide, trois parcours de fumées | |
| Type régulation Brûleur | - | Tout ou Rien | |
| Alimentation électrique – Puisance absorbée | - | 230 V - 50 Hz - 200 W | |
| Poids chaudière seule / chaudière emballée | Kg | 210/240 | 246/285 |
| N° certification CE | - | RC 99BM90 | |

Q: Brûleur.
CE: Pompe de charge ECS.
CC: Circulateur chauffage.
R: Bobine de relais.
VH: Voyant lumineux fonction hiver.
VE: Voyant lumineux fonction ete.
VB: Voyant lumineux mise en sécurité brûleur (sur brûleur).
TA: Thermostat d'ambiance (non fourni).
TC: Thermostat contrôle chauffage maxi 85^
TS: Thermostat de sécurité surchauffe 110^ .
T_ECS : Thermostat ECS maxi 80^
TF3: Thermostat anti inertia chauffage 93^
TF4: Thermostat limiter suritaire 80^ .
SG: Sélecteur général.
13.-BRULEUR
Les chaudières VESTA 28 C et VESTA 38 C sont livrées d'origine avec un brûleur fioul intégré.
Pour l'installation du combustible, se conformer aux instructions figurant sur cette notice (voir chapitre diagrammes tuyauteries d'alimentation fioul et brûleur fioul)
L'installation fioul, la mise en service, le réglage et l'entretien annuel du brûleur doivent être effectués par du personnel qualifié.
13.1-Installation fioul
Raccorder les flexibles d'aspiration et de return en intercalant sur l'aspiration un filtre fioul.
13.2-Diagrammes tuyauteries d'alimentation en fioul
Le système d'alimentation fioul du brûleur doit être parfaitement étanche.

Installation en aspiration

Installation en chargement

| Installation en aspiration | ||
| H(m) | Longueur tuyau | |
| Øint 8 mm. | Øint 10 mm. | |
| 0,0 | 25 | 60 |
| 0,5 | 21 | 50 |
| 1,0 | 18 | 44 |
| 1,5 | 15 | 38 |
| 2,0 | 12 | 26 |
| 2,5 | 10 | 26 |
| 3,0 | 8 | 20 |
| 3,5 | 6 | 16 |
| Installation en chargeMENT | ||
| H(m) | Longueur tuyau | |
| Øint 8 mm. | Øint 10 mm. | |
| 0,5 | 10 | 20 |
| 1,0 | 20 | 40 |
| 1,5 | 40 | 80 |
| 60 | 100 | |
13.3.-Mise en service du brûleur
- Vérifier que :
- la cuve de stockage de combustible est suffisamment remplie et que le brûleur est bien alimenté en fioul.
- le brûleur est sous tension
- les raccordements des conduites fioul sont étanches.
-
les raccordements d'évacuation des produits de combustion sont étanches.
-
Mettre le selectorur N^ 15 (voir page 4) en position chauffage (hiver) pour demarrer le brûleur.
13.4.-Réglage d'air primaire
Pour augmenter l'arrivée d'air primaire, tourner la vis dans le sens horaire pour la diminuier, tourner la vis en sens inverse (voir schéma ci contre).

13.5.-Réglage de la ligne giclér
Pour régler la ligne giclure, desserrer la vis de blocage "BL": Tourner la molette de réglage "RL", dans le sens horsaire pour augmenter l'arrivée d'air et dans le sens anti horsaire pour la diminuier. Une fois le réglage effectué, desserrer la vis de blocage "BL".
Voir schéma ci-dessous.

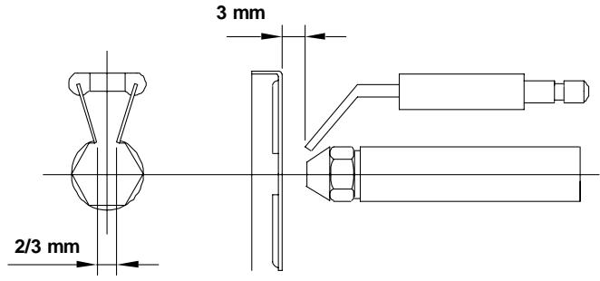
13.6.-Réglages des électrodes
Pour obtenir un allumage et un fonctionnement correct du brûleur, régler le positionnement des electrodes d'allumage comme indiquées sur le schéma ci-dessous.

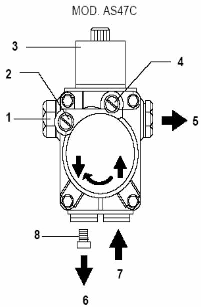
13.7.-Réglage de la pression de fioul
Pour régler la pression de la pompe fioul du brûleur, tournez la vis (1) dans le sens horaire pour augmenter la pression et dans le sens contraire pour la diminuier.

1- Réglage de la pression.
2 - Prise vacuomètre.
3 - Electrovanne.
4 - Prise manomètre
5 - Sortie ligne gicleur.
6 - Retour.
7 - Aspiration.
8-Vis de by-pass
(intérieur pompe)
Pour une installation en monotube,steroler la vis de by-pass (8) et bouchonner au raccord (6) du circuit de retour de la pompe fioul. Il n'est pas recommandede réaliser une installation monotube en aspiration.
13.8.-Gicleur et réglages brûleur
Les chaudières VESTA 28 C et 38 C sont livrées avec le brûleur monté, avec son giclaur correspondant. Sur le tableau suivant nous spécifions les giclours et régulations correspondantes à chaque modèle:
Remarques importantes :
Les réglages ci dessous sont disponibles à titre indicatif
Il est impératif de faire régler le brûleur à la mise en service et après chaque intervention par un professionneliel qualifié.
Il est nécessaire de contrôler les réglages en vérifier l'indice de noircissement, le taux de CO et le taux de CO2.
| MODELES | GICLEUR DANFOSS | PRESSION FIOUL(bar) | REGLAGE D'AIR | REGLAGE DE LIGNE GICLEUR |
| VESTA 28 C | 0,65/80° S | 10 | 3.5 | 1 |
| VESTA 38 C | 0,85/45° S | 10 | 5 | 3,5 |

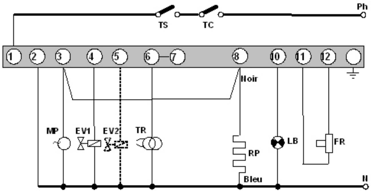
SIEMENS LOA-21
TC: Thermostat de chaudière.
TS: Thermostat de sécurité.
LB: Témoin de début.
FR: Cellule photoélectrique.
TR: Transformateur d'allumage
MP: Moteur pompe.
EV: Electrovanne.
RP: Résistance de préchauffage.
13.10.-Raccord de connexion rapide
Pour connecter et déconnecter le tube rouge d'entrée de fioul à la ligne giclaur, procédez de la façon suivante :
- Appuyez du doigt sur l'anneau du raccord dans le sens de la flèche en tirant simultanément du tube rouge.


14.-ANOMALIES
Laiste ci-dessous indique les pannes les plus courantes, pour la chaudiere et son bruleur.
14.1.-Anomalies du brûleur
Le brûleur comporte un système de sécurité signalé par un voyant lumineux sur le brûleur. Si tel est le cas, réarmez-le en appuyant sur cevoyant. En cas de mise en sécurité répétitive, contacter votre SAV
| PANNE | CAUSE | RÉPARATION |
| Brûleur ne s'allume pas | - Vanne alimentation fioul fermée | Ouvrir la vanne |
| -Pas d'alimentation électrique à la chaudière | Vérifier l'alimentation électrique | |
| - Gicleur défectueux | Remplacer le giclaur | |
| - Electrodes allumage mal réglées | Régler suivant notice | |
| -Pas de demande thermostat d'ambiance ou de l'aquastat de la chaudière | Mettre le thermostat et l'aquastat en demande | |
| Mises en sécurités françaises | - Gicleur défectueux | Remplacer le giclaur |
| - Cellule photoélectrique sale ou défectueuse | Nettoyer la cellule ou la remplacer | |
| - Circuit des fumées obstrué | Nettoyer la chaudière | |
| - Filtres fioul, de l'st installation ou de la pompe du brûleur, encrassés | Nettoyer les filtres |
14.2.-Anomalies de la chaudière
| PANNE | CAUSE | RéPARATION |
| Radiateur nechauffe pas | - La pompe chauffage ne fonctionne pas | Vérifier et débloquer la pompe si nécessaire. |
| - Air dans le circuit hydraulique | Purger l'installation etla chaudière (Le bouchon du purgeur automatique doit toutjours être desserré) | |
| Bruit excessif | - Brûleur mal réglé | Vérifier le réglage dubrûleur |
| -Flamme instable | Vérifier le réglagebrûleur |
15.GARANTIE
La garantie est soumise à un usage normal des appareils et dans la mesure ou les instructions de la notice d'emploi sont respectées.
Nous ne saurions trop vous conseiller de dire attentivement cette notice ainsi que les conditions de garantie ci-dessous.
Nos apparèils doivent être installés par un professionneliel qualifié suivant les règles de l'art, normes et réglementations en vigueur.
Nos apparèils sont garantis à dater du jour de la facture dans les conditions ci-après:
- Corps de chauffe : 5 ans
- Ballon sanitaire: 3 ans
- Accessoires électriques: 1 an
Pour bénéficier de la garantie, seule la presentation de la facture d'achat fait foi.
Pendant la période de garantie, DEVILLE THERMIQUE garantit tout défaut de matière ou de fabrication et n'est tenu qu'au remplacement gratuite des pieces reconnues défectueuses après contrôle par ses services. Les frais de main d'oeuvre et de déplacement ne seront pas pris en considération.
D'une manière non limitative, la garantie ne couvre pas les effets dus à l'usure normale, ainsi que les déteriorations résultat d'une mauvaise utilisation de l'appareil, d'un défaut d'installation ou d'une insuffisance d'entretien.
Ces dispositions ne sont pas exclusives du bénéfice au profit de l'acheteur de la garantie légale pour defaults ou vices cachés, qui s'applique, en tout état de cause, dans les conditions des articles 1641 et suivants du code civil.
En cas de litige, les Tribunaux de LYON sont seuils compétents.
deville ™thermique
Les descriptions et caractéristiques figurant sur ce document sont données à titre d'information et non d'engagement. En effet, socieux de la qualité de nos produits, nous nous réservons le droit d'effectuer, sans préavis, toute modification ou amélioration.
***
DEVILLE THERMIQUE
ZAC Les Marché du Rhône Est – 69 720 SAINT LAURENT DE MURE
www.devillethermique.com - contact@devillethermique.com
Notice Facile