Logik 125 - Scooter Tell - Manuale utente e istruzioni gratuiti
Trova gratuitamente il manuale del dispositivo Logik 125 Tell in formato PDF.
Domande frequenti - Logik 125 Tell
Domande degli utenti su Logik 125 Tell
0 domanda su questo apparecchio. Rispondi a quelle che conosci o fai la tua.
Fai una nuova domanda su questo apparecchio
Scarica le istruzioni per il tuo Scooter in formato PDF gratuitamente! Trova il tuo manuale Logik 125 - Tell e riprendi in mano il tuo dispositivo elettronico. In questa pagina sono pubblicati tutti i documenti necessari per l'utilizzo del tuo dispositivo. Logik 125 del marchio Tell.
MANUALE UTENTE Logik 125 Tell
Nel Landi sono disponibili








Inhaltsverzeichnis
Willkommen 4
Indice dei contentuti
Primi passi 60
Identificazione del veicolo 60
Avvertenze di sicurezza 61
Specifiche tecniche 63
Elementi di lavoro 64
Accensione,chiave di accensione e starter 66
Proiettori e indicatori di direzione 67
Vani portaoggetti e batteria 68
Verifica del livello dell'olio motore e sostituzione dell'olio motore 69
Verifica dei componenti 70
Regolazione della gamba ammortizzatrice 72
Frenatura 73
Controllo della benzina e riformimento 74
Avvio del motore 74
Verifica della possibile presenza di guasti 75
Conduzione del veicolo 75
Manutenzione 77
Pulizia 82
Ricovero del veicolo 84
Piano di manutenzione 85
Garanzia 86
Libretto di assistenza 88
Schema elettrico 91
Importazione 92
Primi passi
Siete esigenti e cercate la qualità per i vostri acquissti: la qualità di LANDI. Siamo in grado di offrirvi un prodotto estremamente direvole che, seutilizzato in modo appropriato, vi garantirà la massima sicurezza. Guidare in modo ottimale e completeness sicuro sare perso possibile solamente se leggerete con la dovuta cura le presenti istruzioni per l'uso e le avvertenze di sicurezza diftenute agenda di consuquenza. Vi invitiamo a conservare le presenti istruzioni per l'uso per una successiva consulazione.
Queste istruzioni per l'uso sono parte integrante della dotazione del veicolo e devono essere sempre allegate allo stesso,anche in caso di rivendita dello stesso.
Vista La costante rielaborazione delle tecniche costruttive e potrebbero essere divergenze di carattere grafico e/o technique tra il vosto veicolo e le descrizioni contenate in queste istruzioni per l'uso.
Fate attenzione alleindicazioni contrassegnate da un «!».
Identificazione del veicolo
Il numero di telaio e il numero di motore sono necessari ai fini della registrazione del vostro veicolo. Vi raccomandiamo di inseire nei campi sotto riportati il numero di motore e il numero di telaio del veico - lo, il che consente una migliorie identificazione dello stesso in caso di smarrimento o di furto.
Numero di telaio:
Numero di motore:


Avvertenze generali di sicurezza
- Attenetevi assolutamente a tutte le leggi e le disposizioni vigenti nel Paese in cui vi trovate.
- Per prima casa vi Invitation a leggere attendamente le presenti istruzioni per l'uso è a familiarizzare con il veicolo percorrendo strade molto frequentate. La mancata osservanza di但这a istruzione può portare alla perdita di controllo del veicolo e quando i incidenti.
- Molti incidenti si verificano a causa della mancanza di pratica del conducente. Prima di intraprenderere un viaggio assicuratve che il conducente disponga di sufficiente pratica e non lasciate mai guidare una persona che non disponga di una licenza di condurre in corso di validità.
-
Utilizzate quello veicolo responsabilmente. Fate in modo che i seguenti punti si vedano adempiuti:
-
siete stati introdottiapproffondamente a tutti gli aspetti relativi all'utilizzo di questo veicolo da parte di una persona qualificata
- avete fatto e compreso le presenti istruzioni per l'uso e vi siete attenuti alle avvertenze di sicurezza
- potete contare su formazione qualificata per quanto riguarda la corretta e sicura tecnica di guida.
-
il vosto voicolo è manutentato in modo professionale (secondo quando specificato nelle presentiistruzioni per l'uso o da parte di personale specializzato) e non presente vizi di sorta.
-
Nel caso in cui il veicolo non sia manutentato in modo appropriato e regolare, aumento il rischio di infortuni (che potrebbero eventualmente ave consequencese infauste) durante la marcia e la manutenzione. Se eseguite autonomamente le operazioni di manutenzione sul veicolo, vi preghiamo di attenervi a una corretta esecuzione della fase di manutenzione stessa. In alternatively disponete la manutenzione del vosto veicolo da parte di un punto assistenza autorizzato.
- La condizione operativa del veicolo deve essere verificata prima di agli marcia (vedi pagna 70) e i vizi presenti devono essere eliminati.
- Non mettetevi mai in marcia sotto l'influsso di droghe, alcol o medicinali.
- Adequate La vostra condotta di guida alle condizioni del manto stradale e alle condizioni meteorologiche. Frenare sul manto stradale bagnato è pericoloso: una frenata troppo decisa può portare allo slittamento del veicolo. Pertanto vi raccomandiamo di frenare lentamente e con estrema cautela mantenendo sempre una sufficiente distance di sicurezza.
Quando la strada è bagnata componenti metalliche quali ad esempio i binari stradali e ferroviari, le piastre metalliche, le copertura dei canali etc. divengono molto scivolosi.Passatevi sopra solo lentamente etenendo ben saldo il veicolo, per non scivolare.
- Fate attenzione a non affrontare le curve a velocità troppo elevata (ché vi potrebbe portare troppo fuori) ed evitate di tagliare le curve. Prima di entrare in curva riducete la velocità e accelerate solo quando la strada è di nuovo dritta.
- Dopo aver pulito il veicolo verificate il corretto funzionamento dei fremi. Le pastiglie bagnate sono determinare una riduzione della funzionalità dei fremi. Inoltre controllate il comportamento in curva.
- Procedete con prudenza se passate accanto ad automobili parcheggiate: i passeggeri potrebbero non vedervi e aprire la portiera dell'auto. Ciò cui portare a incidenti.
- In caso di scarsa visibilità (incroci, buio etc.) accerta tevi che gli altri utenti della strada vi vedano. Fate in modo di non trovarvi mai nell'angolo cieco di un'altro utente della strada.
- Non fumate, non bevete, non mangiate e non leggete durante la guida.
- Il veicolo è stato progettato per il trasporto di due persone. Vi invitiamo in agli caso ad attenervi alle disposzioni locali riguardanti il trasporto di passeggeri.
- Quando parcheggiate il veicolo inserte sempre il bloccasterzo.
- Attenetevi alle disposizioni vigenti riguardo alla circolazione stradale a livello locale (limiti di velocità, diritto di precedenza etc.).
- Prima diambiare corsia di marcia segnalatelo sempre mediante gli indicatori di direzione oppure svolta assicurandovi che gli altri utenti della strada siano al corrente delle vostre intenzioni.
- Tenete sempre entrambé le mani sul manubrio ed entrambi i piedi sulle pedane.
- Il passeggero deve tenersi stretto con entrambe le mani al conducente o ai supporti dedicati e deve poter mettere i piedi in sicurezza sui poggiapiedi. Nel caso in cui queste condizioni non possano vedersi adempiute, vi invitiamo a non trasportare alcun passeggero.
- Utilizzate quello veicolo solo per la marcia su strada. Non è consentito utilizzato quello veicolo per la marcia fluoristrada.
Abbigliamento protettivo:
- Indossate sempre un casco omologato da un effico tecnico qualificato con visiera od occhiali protettivi.
-
Inoltre indossate capi d'abbigliamento protettivo di tipoaderente: giacca, calzature chiuse fino alla caviglia, pantaloni lunghi e guanti. Scegliete abiti variopinti o riflettenti: vi aiuteranno a farvi notare dagli altri utenti della strada.
-
Proteggete le vosre gambe, le vosre caviglie e i vosstri piedi dalle ustioni provocate dal contatto con componenti molto calde del veicolo (motore, scarico etc.).
- Accertatevi che sono il passeggero si attenga a quaste dispositionsi.
Come evitare intossicazioni da monossido di carbonio:
I gas combusti contengono monossido di carbonio, il quale può determinare l'insorgenza dei seguenti sinto. mi: cefalea, vertigini, stordimento, nausea, stato confusione. Infine puòanche essere causa di deccesso. Il monossido di carbonio è incolore, inodore e insapore e può permanere per diverso tempo in ambienti chiusi e / o scarsamente aerati.
Evitate di inalare i gas di scarico.
- Qualora dovesto avvertire uno dei sintomi di cui sopra, abbandonate immediatamente il locale, andate all'aperto e cercate assistenza medica.
- In ambienti chiusi e scarsamente aerati lasciate accesso il motore per brevi periodi (ad es. per accedere a un garage). Nonostante la presenza di ventilatori e di finestre aperte la concentrazione di monossido di carbonio cui raggiungere molto rapidamente un livello pericoloso.
- Se all'aperto lasciate acceso il motore assicuratevi che i gas combusti non possano accedere all'interno di un edificioattraverso aperture come finestre o porte.
Bagagli:
Tenete presente che il trasporto di bagagli può influire sulla stabilità e sulla tenuta di strada del vosto veicolo. Pertanto vi invitiamo ad adottare la massima prudenza quando trasportate bagagli aggiuntivi.
- I bagagli devono essere sempre ben fissati.
- Fissate i bagagli con un elastico di gomma o con una corda. Assicuratevi che i bagagli (anche il contentuto di una valigia o simili) non possano scivolare, onde evitare un improvviso squilibrio.
-
Non portate mai a bordo bagagli di peso superiore rispetto al carico massimo ammissibile (vedi Specifiche tecniche) - Pericolo di infortunio! Carico massimo ammissibile: peso complessivo di conducente, passeggero, accessori e bagagli.
-
Distribuite in modo uniforme il peso dei bagagli su entrambi i lati del veicolo.
- Fate in modo di posizionare i bagagli pesanti quando più vicino possibile al baricentro del veicolo.
- Controllate regolarmente accessori e supporti per i bagagli.
- Non fissate mai bagagli di grande dimensioni o bagagli pesanti al manubrio.
- E vietato applicare a quello veicolo carrelli appendice o carrozzini.

ATTENZIONE
Questo significato segnala speciali misure di sicurezza a cui atteneri; la mancata osservanza delle stesse potrebbe portare al danneggiamento di parti del veicolo.

AVVERTENZA
Questo significolo segnala speciali misure di sicurezza da adottarsi in situazioni molto pericolose; la mancata osservanza delle stese potrebbe comportare infortuni gravi o mortali.
Specifiche tecniche
| Cilindrata | 124.6 cm3 | 80 cmLarghe |
| 1 cilindro, 4 tempiMotore | 126cmAltezza | |
| ø52.4x57.8 mmAlesaggio x corsa | 13cmAltezza | |
| 8.9 kW/8250r/minPotenza max | 136cmPasso | |
| 12.5 N m/6000 r/minCoppiia max | 100/80-16Dimen | |
| 11.0:1Rapporto di compressione | 110/80-16 o 120/80-16Dimen | |
| CarburatoreCarburazione | DiscoFreno | |
| C.D.IAccensione | 24cmø frenc | |
| ElettronicoStarter | DiscoFreno | |
| Pompa dell'olioLubrifacazione del motore | 22cmø frenc | |
| LiquidoRaffreddamento del motore | 155kgCarico | |
| Automatic CVTTransmission | 1.5kgCarico | |
| CinghiaTrasmissione della forza | 3kgCarico | |
| Frizione centrifugaFrazione | 10kgCarico | |
| ca.119kgPeso a secco | 1.5kgCarico | |
| 80cmAltezza della sella | 7.4ICapien; | |
| 207 cmLunghezza complessiva | YTX7L-BSTipo di |
Elementi di lavoro



- Leva del freno della ruota posteriore
- Interruttori per indicatori di direzione, faro di profondità, avvisatore acustico
- Quadro strumenti
- Interruttori per proiettre, starter elettrico
- Leva del freno della ruota anteriore
- Manopola dell'acceleratore
- Serratura dell'accensione
- Serratura del sedile
-
Batteria
-
Cavalletto laterale
- Cavalletto principale
- Filtrodell'aria
- Scarico
- Gancio portacasco
- Sedile
- Portabagagli
- Vano portaguanti
- Bocchettone del serbatoio
Quadro strumenti
1. Tachimetro
Mostra la velocità del veicolo. Il cerchio esterno alla mi bilometri all'ora, quello interno le miglia all'ora.
2. Spia di avventamento del serbatoio
Si accende quando il livello della benzina scende al di除去 di 1.1 I (±0.3 I). Fate rifornimento quanto prima.
3. Spia dell'indicatore di direzione
Lampeggia quando azionate l'indicatore di direzione.
4. Spia del faro di profondità
Si accende all'attivazione del faro di profondità.
5. Spia di segnalazione della temperatura dell'acqua
Si accende se la temperatura supera i 115-120°C.
ATTENZIONE
Se il motore è surriscaldato, spegnetelo immediatabmente.
6. Indicatore del numero di giri
Mostra il numero di giri del motore in r/min.
ATTENZIONE
Non portate il motore a un numero di giri compreso nell'intervallo di colore rosso.
7. Spia di avvertimento dell'olio motore
Una volta raggiunti i 1000 km percorsi, l'indicatore dell'olio motore si accende ricordando al conducente che vi è necessità di effettuare la sostituzione dell'olio motore. Dopo si accende la spia di avviamenti ogni 3000 km per ricordarle la prossima sostituzione dell'olio del motore (sostituzione in accordo con il piano di manutenzione). Se il contachilometri/contamiglia è posizionato su MILES, lasci che la spia si tolga tenendo premuto il bottone destro. Non dovesse essere possibile togliere la spia, con il pulsante sinistroambiare l'unità e provare di nuovo.
8. Orologic
Per regolare l'orario, tenete premuto a lungo il pulsante di sinistra. Quindi premete il pulsante di sinistra per selezionare la cifra desiderata e il pulsante di destra per modificare la cifra stessa.
9. Indicatore del livello della benzina
Mostra il livello della benzina nel serbatoio. Quante più tacche si accendono, tanta più benzina è presente nel serbatoio.
ATTENZIONE
Il serbatoio non dovrebbe mai assere vuoto.

10. Contachilometri / contamiglia
Mostra la distanza percorsa in kilometri o iniglia. Premete brevamente il pulsante di sinistra per cambiare l'unità.
11. Contachilometri/contamiglia parziali
Con il contachilometri / contamiglia parziali è possibile misurare il numero di kilometri o diiglia percorsi in un lasso di tempo. Premete tre volte il pulsante di destra per cancellare il valore visualizzato.
12. Spia di servizio.
Una volta raggiunti i 10 000 km percorsi, la spia di servizio si accende ricordando al conducente che vi è necessità di effettuire la sostituzione dei filtri d'aria. Se il contachilometri/contamiglia è posizionato su KM, lasci che la spia si tolga tenendo premuto il bottone destro. Non dovesse essere possibile togliere la spia, con il pulsante sinistro cambiare l'unità e provare di nuovo.
13. Indicatore della temperatura dell'acqua
Mostra la temperatura dell'acqua di raffreddamento. Se Iindicatore si trova tra C e H, la temperatura dell'acqua è normale. Verificate regolarmente che Iindicatore non sia sulla H.
14. Termometro
15. Spia di averporto della batteria
Si accende se la potenza della batteria scende al di fatto dei 10.5 V.
ATTENZIONE
Se una spia si accende ma non si spegne automaticamente, rivolgetevi a un punto di assistenza autorizzato.
Accensione, chiave di accensione e starter
Accensione

Bloccasterzo: Ruotate il manubrio verso sinistra fino a battuta. Quindi inserte la chiave nella serratura dell'accensione e, premendo e ruotando, portate la chiave in posizione di blocco dello sterzo. Estraete la chiave.
Per sbloccare il dispositivo di blocco dello sterzo girate la chiave portandola in posizione «ON».
ATTENZIONE
Utilizzate il bloccasterzo per proteggere il veicolo dal furto.
Non utilizzate il bloccasterzo se sostate durante la marcia (ad esempio a un semaforo rosso, ai passaggi a livello etc.).
AVVERTENZA
Non portate la chiave di accensione in posizione o quando il veicolo è in movimento, poiché così facendo sarebbe difficile gestirlo e ne perdereste il controllo.


Accensione ON: Portate la chiave in questa posizione per avviare il motore. La chiave non cui quere rimossa,

Accensione OFF: L'accensione non è attiva, la chiave può essere rimossa.
Chiave di accensione
Il vosto veicolo è dotato di due chiavi di accensione identiche.
Conservate in un luogo e in modo sicuro la seconda chiave di accensione.
Per avviare il motore, per prima casa girate la chiave di accensione portandola in posizione «ON»; portate su «ON»anche l'interruttore di accensione. Azionate il freno posteriori o il freno anteriore e premete il pulsante dello starter elettrico portando eventuallymente la manopola dell'acceleratore verso di voi.
ATTENZIONE
Per non danneggiare il motore, rilasciate il pulsante dello starter elettrico non appena il motore si è avviato e non premete il pulsante a motore attivo.
Il motore si avvia solo se il freno anteriore o posteriore sono tirati.

Proiettori e indicatori di direzione

Proiettori, illuminazione del quadro strumenti e luce posteriori si accendono.

Illuminatione del quadro strumenti e luci di posizione si accendono.

In esta posizione la luce è spenta.

Faro di profondità

Faro a luce anabbagliante
Lampeggiatore: Tenete costamente premuto l'interruttore del faro a luce anabbagliante per azionare il lampeggiatore. La-sciate nuovamente andare l'interruttore per attivare il faro a luce anabbagliante.


Premete quello pulsante per azionare I'avvisatore acustico.

Indicatore di direzione
Utilizzate l'indicatore di direzione quando svoltate o se cambiate corsia.
Spostate l'indicatore di direzione verso sinistra per segnalare il vosto spostamento verso sinistra o spostatelo verso destra se desiderate segnalare il vosto spostamento verso destra.
Dopo aver segnalato il vostro spostamento dovete premere l'interruttore per spegnere l'indicatore di direzione.

In questa posizione l'indicatore di direzione è spento.

Vani portaoggetti e batteria
Portabagagli
Il portabagagli è ubicato sotto al sedile.
Per aprirlo, inserte la chiave nella serratura della sella, premetela leggermente verso il basso e girate la chiave in senso orario.
Cio vi consentirà di aprire il portabagagli.
Per chiudere nuovamente il portabagagli spingete.
verso il basso il sedile fino a sentire uno scatto.
ATTENZIONE
Carico massimo del portabagagli: 10kg
Assicuratevi che la serratura della sella sua innestata.
La temperatura del motore può divenire molto elevata. Per questo è necessario non depositare nel portabagagli oggetti sensibili al calore od oggetti bagnati, generi alimentari o sostanze infiammabili.
Non tenete nel portabagagli oggetti di valore.
Quando lavate il veicolo rimuovete daesso tutti gli oggetti in modo da proteggerli dall'acqua.


Vano portaguanti
Per aprire il vano portaguanti inserte la chiave nella serratura e giratela in senso orario.
ATTENZIONE
Carico massimo del vano portaoggetti: 1.5kg
Non tenete nel vano portaoggetti o nel portabagagli oggetti di valore.
Quando lavate il veicolo rimuovete daesso tutti gli oggetti in modo da proteggerli dall'acqua. Rimuovete dal veicolo tutti gli oggetti depositati ancche quando lo parcheggiate.

La batteria utilizzata è di tipo 12V/6A e non ha necessità di manutenzione. Essa è alloggiata molto alla pedana.
Smontaggio della batteria: vedi pagina 80.
Alloggiamoledo della batteria Batteria

Verifica del livello dell'olio motore e sostituzione dell'olio motore
Verifica del livello dell'olio
Posizione il veicolo su una superficie pianà sollevandolo sul cavalletto principale.
Controllate il livello dell'olio. Per fare ciò estraete l'asta di livello, pulitela con un panno e quindi insertela nuovamente (non avvitando).
Tiratela nuovamente fuori e leggete il livello dell'olio.


Asta di livello dell'olio / Apertura per rabbocco
Il livello dell'olio non deve scendere al di fatto della taccà inferiore né salire al di sopra della taccà superiore.
Se il livello dell'olio è troppo basso, rabboccate il serbatoio dell'olio conolio per motori a 4 tempi.
Sostituzione dell'olio motore
Eseguire sempre la sostituzione dell'olio motore se-
condo il piano di manutenzione.
- Posizionate il veicolo sul cavalletto principale espegnete il motore per circa due o tre minuti.
- Svitate l'asta di livello dell'olio.
- Posizione un recipiente per l'olio vecchio sotto allo scarico dell'olio.
- Rimuovete la vite per lo scarico dell'olio e lasciate che l'olio vecchio ricada nel recipiente.
AVVERTENZA: L'olio è estremamente caldo!
- Avvitate la vite per lo scarico dell'olio e serratela.
- Procedete al rabbocco con olio per motori 4 tempi versandone nell'apertura preposta.
AVVERTENZA: L'olio non deve superare la taccacapertiore dell'asta di livello!
- Avvitate l'asta di livello dell'olio. Avviate il motore e lasciate accesso il veicolo per circa due o tre minuti alla celerare. Verificate che lo scarico dell'olio motore sa chiuso a tenuta. In agli caso serrate perfettamente la vite per lo scarico dell'olio.
- Spegnete il motore e verificate il livello dell'olio (vedi sopra).
ATTENZIONE: L'olio non deve superare la tacco superiore dell'asta di livello!
- Resettate la spia dell'olio motore (vedi pagina 65).

Vite per lo scarico dell'olio
ATTENZIONE
- Una quantità eccessiva o una quantità troppo esigua di olio possono pregiudicare le prestazioni del motore.
Utilizzate esclusivamente l'olio raccomandato. In caso contrario il motore potrebbe risultarne danneggiato.
Se necessario filtrate il nuovo olio prima di rabboccare il serbatoio.
Assicuratevi che I'olio non penetri nel meccanismo.
Verificate che la guarnizione della vite di scarico dell'olio non presenti danneggiamenti e sostituitela se necessario.
Quantità di riempimento: 1 I
Quantità di sostituzione: 0.8 l.
Olio raccomandato: SAE10W/40
Verifica dei componenti
Manubrio
Posizione il veicolo sul cavalletto principale e assicuratevi che non possa ribaltarsi. Verificate il corretto funzionamento dello sterzo.
Luce di arresto
Portate l'accensione in posizione «ON» e azionate i singoli fremi. A fremi attivati si dovrà accendere la luce di arresto. Verificate che il vetro di protezione non sua sporco e che non presenti vizi di sorta.
Indicatore di direzione
Portate l'accensione in posizione «ON» e azionate l'indicatore di direzione destro e sinistro. Ciascun indicatorati direzione deve lampeggiare e la spia correspondente si deve accendere nel quadro strumenti.
Proiettore e luce posteriore
Accendete la luce e verificate che proiettre, luce posteriore e visualizzazione si accendano.
Specchietto retrovisore
Verificate che lo specchietto retrovisore non sia sporco e non presenti danneggiamenti e adattatelo alle loro necessità.
Manopola dell'acceleratore
Verificate il gioco del lavoro a cavo flessibile e il corretto funzionamento della manopola dell'acceleratore. In caso di necessità fate regolare il gioco del lavoro a cavo flessibile da parte di un punto assistenza autorizzato e disponete la lubrificazione della manopola e dell'alloggiamento del lavoro a cavo flessibile.
Tachimetro
Verificate il corretto funzionamento del tachimetro.
Avvisatore acustico
Portate l'accensione in posizione «ON» e azionate l'avvisatore acustico per verificarne il corretto funzionamento.
Scarico
Verificate che tutte le viti siano ben serrate. Avviate il motore e verificate che lo scarico non emetta rumori inconsueti.
Paraurti
Verificate il corretto funzionamento dei paraurti esercitando e quindi riducendo nuovamente la pressione sul sedile.
Targa
Verificate che la targa sia ben salda e che non possa cadere.
Cavalletto principale e laterale
Verificate il corretto funzionamento del cavalletto principale e del cavalletto laterale. Se non è possibile chiudere correttamente i cavalletti, durante la marcia potrebbero toccare il terreno e determinare un'eventuale perdita di controllo del veicolo portandolo fuori strada.
Strumenti, luci, segnali, interruptorii
Verificate il corretto funzionamento di tutti gli strumenti intervenite su eventuali vizi presenti.
Vizi riscontrati
Verificate che tutti i vizi riscontriati siano stati eliminati.
Radiatore e liquido refrigerante
Il liquido refrigerante viene utilizzato per raffreddare il motore durante il funzionamento del veicolo. Prima di mettervi in marcia assicuratve che il radiatore contenga una quantità sufficiente di liquido refrigerante. É necessario che il livello del liquido refrigerante a motore freddo si attesti tra la taccam Min. e la taccam Max. del serbatoio compensatore. Posizione il veicolo su una superficie completenesse piana sollevandolo sul cavalletto principale e aprite il vano portaguanti. Dovesse essere il liquido refrigerante nelle segno Min., riempie con liquido refrigerante.
Per rabboccare il serbatoio del liquido refrigerante o per sostituire il liquido refrigerante rimuovete la copertura frontale allentando le viti di anticoraggio site sottoagli indicatori di direzione (1), dietro alle griglie di aerazione (a destra e a sinistra del vano portaguanti(2) sobre accanto all'asse dello sterzo(3) e lateralmente accantoagli indicatori di direzione (4) (in totale 14 viti). Ora cui togliere la gomma dal vaso di espansione, versare il liquido refrigerante sono a Max. Quando il vaso di espansione èpletamente vuoto, delve sere prima riempito il radiatore. Si rivolga ad un benzinaio autorizzato siccome altri lavoratori possono lasciare dell'aria nelsystema, che cui causare danni al motore.
ATTENZIONE
Controllate il livello del liquido refrigerante a motore freddo, poichéesso varia al variare della temperatura del motore.
Con una condotta di guida normale, il liquido refrigerante deve essere sostituito ogni 8000km
In luogo del liquido refrigerante, in caso di necessità è possibile utilizzatoanche acqua distillata o acqua di rubinetto morbida.
Nonutilizzate mai acqua dura o acqua mescolata con sale!
Seutilizzate l'acqua, sostituitela quando prima con liquido refrigerante onede vegetare corrosione. Disponete la regolare sostuzione del liquido refrigerante da parte di un punto assistenza autorizzato.
Utilizzate solo liquidi refrigeranti adatti a moderni motori di alluminio che rimangono liquidi fina a-30°C.
AVVERTENZA
Pericolo di lesione!
- Effettuate il rabbocco con il liquido refrigerante solo a motore freddo.




AVVERTENZA
Non aprite mai la copertura del radiatore durante la marcia o immediatamente dopo finché il motore non si sare raffreddato - Pericolo di infortunio!
Effettuate il rabbocco con il liquido refrigerante solo a motore freddo.
Pneumatici
Verificate la pressione e il profilo degli pneumatici controlling che negli pneumatici non vi siano schegge o altri danni. Sostituite gli pneumatici se ris contrate danni o se i profili non dovessero presentare la profundità minima.
Pressione degli pneumatici:
Anteriori e posteriori: da 225 kPa (2.25 bar) a 280 kPa (2.80 bar), a seconda della condizione di carico.
ATTENZIONE
Se desiderate verificate la pressione degli pneumatici subito dopo aver concluso una marcia, lasciate prima raffreddare completeness gli pneumatici.
Profondità minima del profilo degli pneumatici:
Anteriore e posteriori: 1.6mm
ATTENZIONE
Le disposizioni legislative vigenti nel Paese in cui circa il veicolo hanno la precedenza.
AVVERTENZA
! Una troppo ridotta pressione degli pneumatici accelerata l'usura e cui portare alla perdita di sicurezza di guida e stabilità del veicolo.
Gli pneumatici difettosi o usurati devono essere sostituita da un punto di assistenza autorizzato.
Regolazione della gamba immortizzatrice
AVVERTENZA
La gamba immortizzatrice contiene azoto在整个alta pressione. Per quello vi invitiamo ad attenervi assolutamente alle seguenti avvertenze.
Non aprite né manipolate per alcun motivo gli ammortizzatori.
- Non esponete la gamba ammortizzatrice a fiamme libero o ad altre fonti di calore - Pericolo di esplosione!
Non deformate né danneggiate mai il cilindro.
- Disponete lo smaltimento di una gamba am-mortizzatrice danneggiata o usurata solo da parte di un punto di assistenza autorizzato.
ATTENZIONE
Non ruotate l'anello di registrazione或者其他 il limite Min. o Max. Ciò potrebbe infatti danneggiare il dispositivo di regolazione.
Se il vosto veicolo è dotato di due gambe ammortizzatrici, assicuratevi che entrambi i lati presentino la stessa regolazione.

Ruotate l'anello di registrazione versuso sinistra (A) per augmentare il pretensionamento della molla (ammortizzatore duro). Per ridurre il pretensionamento della molla (ammortizzatore morbido) ruotate l'anello di registrazione versuso destra (B). Orientate gli intagli dell'anello di registrazione versuso la tacco di risconto del paraurti.
Frenatura
Controllo del freno della ruota anteriore e del freno della ruota posteriore
Il gioco libero delle leve del freno anteriore e posteriori si attesta tra i10 e i 20 mm.
Con l'espressione gioco libero si intende la distanza fino alla quale è possible tirare la leva finché interviene la forza frenante.
Deve essere possibile tirare la leva del freno liberamente.
Verificate che la forza frenante sia perfetta su una superficie pianà, spingendo in avanti dolcimento il veicolo e frenando.


AVVERTENZA
Se il gioco libero non si attesta tra i 10 e i 20 mm il veicolo non potrà essere utilizzato e dovrà essere controllato da parte di un punto di assistenza autorizzato.
Liquido dei fremi
Si raccomanda di utilizzato esclusivamente liquido dei freni DOT4. Non utilizzate il liquido residuo, poichéessoassorbeI'acqua dall'aria circostante.
Non applicate il liquido dei fremi su parti verniciate o componenti di plastica. Ciò potrebbe portare a corrosione.
Verificate il livello del liquido dei fremi. Esso si deve attestare tra la taccap superiore e la taccap inferiore. Se necessario rabboccate il serbatoio con altri liquido per fremi.
Raccomandiamo di provvedere alla sostituzione del liquido dei fremi agli due anni e dei tubi flessibili dei fremi agli quattro anni mediante un punto di assistenza autorizzato.
Quantità minima di riempimento

Ceppi dei freni
Verificate lo stato di usura dei cepi dei freni ed eventualmente disponetene la sostituzione. Per la vostra sicurezza le operazioni sull'impianto frenante devono essere effettuali solo da un punto di assistenza autorizzato o da aziende in possesso di adeguata autorizzazione.
Se i ceppi dei fremi sono stati sostituiti da poco, prima di mettervi in marcia vi raccomandiamo di controllare fremi anteriors e posteriori come sopra descritto.


Controllo della benzina e rifornimento
Se la visualizzazione del livello di riempimento del serbatoio si attesta a livello della quantità minima, la benzina residua si aggirera su 1.1 l.
Prima di fare rifornimento sul veicolo spegnete il motore e assicuratevi che nessuno si trovi a bordo. Il serbatoio è ubicato sotto al sedile.
Rifornite il veicolo esclusivamente con benzina除去 piombo: ciò consentirà di utilizzato appieno il veicolo e ne allunga la durata. Una benzina non standard o di cattiva qualità può danneggiare il veicolo e determinare incidenti.
Non riempiteecessivamenteil serbatoio.La benzina nondevesuperare il limite inferiore del bocchettone di riempimento:il carburante potrebbe fuoriscire durante il riscaldamento.

ATTENZIONE
La visualizzazione del livello del carburante dovrebbe attestarsi al di sotto del limite massimo, poiché in caso contrario la benzina potrebbe fuoriuscire. Non accendete il motore alla aver chiuso correttamente il tappo del serbatoio.
Rimuovete immediatamente la benzina fuoriuscita con un panno pulito, asciutto e morbido. La benzina cui attaccare le superfici verniciate e i componenti in plastica.
AVVERTENZA
La benzina e i relativi vapori sono tossici lievamenti inflammabili. Non fumate mai durante durante il rifornimento ed eliminare fonti di scintille, fiamme libere e altre fonti di ignizione (ad es. fiamme pilota per asciugatrici / boiler) nell'ambiente circostante. Non respirate né ingerite mai la benzina e tenete la benzina lontana dai vostri occhi. Lavate con abbondante acqua e sapone la pelle venuta a contatto con la benzina.
Cambiate gli indumenti nel caso quosti venissero aicontatto con la benzina.
Avvio del motore
Per prima casa familiarizzate con accensione e starter (vedi pagna 66).
Prima di avviare il motore verificate che il serbatoio contenga una quantità sufficiente di benzina e che vi siano abbastanza olio per la trasmissione, olio per il motore e liquido refrigerante.
Quindi posizionate il veicolo sul cavalletto principale. Inserite la chiave nella serratura dell'accensione e, premendo e ruotando, portate la chiave nella posizione «ON». Portate l'interruttore di accensione in posizione «ON».
Azionate il freno posteriore o il freno anteriore e premete il pulsante dello starter elettrico portando eventuallyla manopola dell'acceleratore verso di voi.
Se il motore è freddo, soprattutto in inverno, portate la chiave di accensione in posizione «ON» e azionate lievamente la manopola dell'acceleratore tenendo premuto il pulsante dello starter.
Se il motore è caldo, avviatelo come descripto ma non agite sulla manopola del gas.
ATTENZIONE
Per non danneggiare il motore, rilasciate il pulsante dello starter elettrico non appena il motore si è avviato e non premete il pulsante a motore attivo. Non accelerate troppo potentamente a motore alla; freddo.
Non lasciate acceso il motore a lungo sanza mettere in marcia il veicolo.
Non avviate mai il motore in locali chiusi.
Per preservare il più possibile la durata della batteria, non tenete premuto il pulsante di accensione per più di 5 secondi. Se il motore non si dovesse avviare, attendete 15 secondi prima di premere nuovamente il pulsante dello starter.
Non è possibile avviare il veicolo con il cavalletto laterale abbassato.
AVVERTENZA
Non avviate mai il motore se il veicolo non si trova sul cavalletto principale: in tal caso infattiesso potrebbe scattare in avanti. Ritraete il cavalletto principale solo quando il motore è avviato.
Verifica della possibile presenza di guasti
In caso di problemi all'avvio del motore o dovuti a scarse prestazioni del motore, verificate il funzionamento dei seguenti componenti:
ATTENZIONE
Qualora dovesto ave dubbi vi invitiamo a contattare un punto di assistenza autorizzato:esso potra contare sulla miglior Tecnologia e su una speciale dotazione per un servizio eccellente.
1. Verificare il livello della benzina
Verificate che il serbatoio contenga una quantità sufficiente di benzina. In caso affermativo, verificate la chiusura a tenuta. In caso negativo, effettuate un rifornimento del veicolo e provate di nuovo. Se il motore non si avvia alcora, verificate la chiusura a tenuta.
AVVERTENZA
La benzina e i relativi vapori sono tossici e lievemente infiammabili. Non fumate mai durante durante il controlo ed eliminare fonti di scintille, fiamme libere e altre fonti di ignizione (ad es. fiamme pilota per asciugatrici / boiler) nell'ambiente circostante.
2. Verificare l'accensione
Rimuovete la candela e controllate gli elettrodi. Se gli elettrodi sono umidi, asciugateli con un panno e correggete la distance degli elettrodi oppure sostuite completeness gli elettrodi. Controlli se le candele hanno la scintilla di accensione. Inserisca le candele nella spina, tenera la parte inferiore delle candele a messa a terra (pare nuda del blocco motore) e avvii l'avviamento elettrico (attenzione all'alta tensione, mantenere la spina all'isolazione). Se il motore non si avvia alla, controllate la batteria. Se gli elettrodi sono asciutti, fate controllare il veicolo da un punto di assistenza autorizzato.
3. Controllare la batteria
Azionate lo starter elettrico. Se il motore gira rapidamente, ciò indica che la batteria è in buono stato. Se il motore gira lentamente, controllate i collegamenti della batteria. Se necessario caricate la batteria.
Se il motore non si avvia ancora, fate controllare il veicolo da un punto di assistenza autorizzato.
Conduzione del veicolo
AVVERTENZA
Prima di mettervi in marcia controllate i componenti, assicuratevi che vi sia un sufficiente grado di sicurezza e accendete il proiettre.
Chiudete cavalletto laterale e cavalletto principale e salute in sella.
Chiudete il cavalletto principale azionando il freno posteriore con la mano sinistra e con la mano destra, tenendolo ben saldo, spingete avanti il veicolo.
Se avete parcheggiato il veicolo sul lato sinistro con l'ausilio del cavalletto laterale, tenete dritto il veicolo e chiudete il cavalletto laterale.
Durante la marcia è necessario che i cavalletti siano entrambi Completely chiusi.
Sedetevi sul veicolo, controllate la posizione dello specchetto retrovisore e, se necessario, adattatel alle:vostre necessità.
Rilasciate il freno, avviate la marcia
Dopo aver avviato il motore, rilasciate con cautela la leva del freno.
Quando avviate la marcia, fate attenzione agli altri utenti della strada.
AVVERTENZA
Non rilasciate mai improvisamente la leva del freno quando accelerate, poiché in tal caso il veicolo procederebbe a strappi.
Accelerare
Accelerate lentamente tirando verso di voi la manopola dell'acceleratore con cautela.
Per viaggiare risparmiando sui consumi di carburante, sull'usura del motore e rispetto l'ambiente, evitate di accelerare a strappi o accelerando a fondo.
AVVERTENZA
Procedete con cautela in presenza di pioggia.
Se la carreggiata è bagnata e sdrucciolevole, lo spazio di frenata sare magiore. Riducete la velocità, tenete la distanza di sicurezza e frenate con cautela.
Rilasciate la manopola dell'acceleratore e frenate con entrambi i fremi contemporaneamente applicando progressivement sempre più forza.
Sfruttate a fondo il motore solo prima che si sia scaldato eccessivamente.
Frenare
Per frenare durante la marcia, azionate sempre i fremi contemporaneamente.
Frenate sempre delicatamente e non a strappi.
A maggiore velocità corrisponde uno spazio di frenata proportionalmente più esteso. Lo spazio di frenata si allungaanche nel caso in cui il tanto stradale sia bagnato o sdrucciolevole.
Per Anything assicuratevi di tenere sempre una sufficiente distance di sicurezza da chi vi precede.
AVVERTENZA
La frenata a fondo rappresenta la più frequente causa di incidente. Evitate di frenare improvisamente e decidamente: il veicolo potrebbe slittare o cadere. Frenate con particolare cautela se siete in piega o se la strada è bagnata.
Una frenata in salute può essere molto pericolosa e difficoltosa. Per quello vi raccomandiamo di frenare a una velocità adeguata.
Rodaggio
Per rodare il motore in modo ottimore, durante i primi 1000km attenetevi alle seguenti dispositionsi:
0-150 km: Accelerate al massimo al 30%. Fate
attenzione a non tenere sempre la manopola dell'acceleratore nella medesima posizione, pensi variate la velocità.
150-500 km: Accelerate al massimo al 50% .
500-1000 km: Accelerate al massimo al 75% .
da 1000km : Variate la velocita, non procedete accelerando sempre a fondo.
ATTENZIONE
Se durante il periodo di rodaggio si dovessero verificare guasti al motore, fate immediatamente controllare il veicolo da un punto di assistenza.
Fate in modo che durante i primi 1000 km il voestro nuovo motore non si sovraccarichi e non si surriscaldi.
Evitate di effettuare lunghe marce accelerando a fondo ed evitate di condurre il veicolo tenendo la manopola dell'acceleratore sempre nella medesima posizione.
Parcheggiare il veicolo
Accedete allo stallo di parcheggio, spegnete il proiettore e girate la chiave in posizione «OFF».
Estraete il cavalletto principale o quello laterale. Se optate per utilizzato il cavalletto laterale assicuratevì che il veicolo non possa ribaltarsi.
Ruotate il manubrio verso sinistra fino a battuta. Quindi inserte la chiave nella serratura dell'accensione e, premendo e ruotando, portate la chiave in posizione di blocco dello sterzo. Estraete la chiave.
AVVERTENZA
Durante l'utilizzo del veicolo lo scarico si scalda notevolmente - Pericolo di incendio e di ustione! Prima di toccarli, lasciate che lo scarico e gli altri componenti del motore si raffreddino.
Non parcheggiate mai il veicolo vicino a sostanze infiammabili (erba, benzina etc.). Assicuratevi che i passanti non tocchino inavvertamente le parti calde.
Non parcheggiate il veicolo su un fondo scosce so o sconnesso. Se il veicolo dovesse ribaltarsi la benzina fuoriuscirebbe e ciò potrebbe provocare un aumento del rischio di incendio.
Manutenzione
Il vosto veicolo deve essere regolarmente sotto-posto a manutenzione. Attività di manutenzione non effettuate a regola d'arte sulla scorta di quanto specificato nel presente manuale di istruzioni per l'uso augmentano il rischio di incidente o di danni al veicolo.
Se dovessero esservi problemi che non è possibile risolverve con l'ausilio del presente manuale, il veicolo non dovrà essere utilizzato e dovrè essere controllato da un punto di assistenza autorizzato.
Se non diversamente specificato, prima di effettua- re la manutenzione spegnete il motore e lasciatello raffreddare. La mancata osservanza di quello manuale cui portare a infortuni causati da scosse elettriche, incendi, lesioni fisiche, alla rottura degli indumenti etc.
Vi preghiamo di attenervi al piano di manutenzione secondo quando specificato a pagina 85.
Livello e sostituzione dell'olio della trasmissione
Posizione il veicolo sul cavalletto principale e spegnete il motore per circa due o tre minuti. Controllate il livello dell'olio della trasmissione rimuovendo la vite di riempimento. Il livello dell'olio deve toccare la filettatura: ciò significica che con il veicolo dritto deve uscire dall'apertura. Se necessario versate nel serbatoio olio per trasmissione pulito nell'apertura di riempimento.
Sostituie l'olio della trasmissione agli anni o a intervalli di 4000 km. In caso di condizioni difficili raccomandiamo di sostituire l'olio più frequently. Verificate che l'alloggiamento della trasmissione non presenti perdite.
Quantità di riempimento: 0.15 I
Quantità di sostituzione: 0.13 I
Olio raccomandato: GL-5 85W/90 o 80W/90

Vite per lo scarico dell'olio
Apertura per il rabbocco
ATTENZIONE:
Una quantità eccessiva o una quantità troppo esigua di olio possono pregiudicare le prestazioni del motore. Utilizzate esclusivamente l'olio raccomandato. In caso contrario il motore potrebbe risultarne danneggiato.
Lubrificazione
I componenti del motore devono essere frequentlymente lubrificati onde evitare l'usura dello stesso anzitempo.
A tal fine tenete presente le immagini seguenti.
Vi raccomandiamo di lubricare i componenti dopo un lungo viaggio o dopo aver viaggiato sotto la pioggia.

1 Perno della leva del freno posteriore
2 Perno di contatto e molla del cavalletto laterale
3 Perno di contatto e molla del cavalletto principale
4 Azionamento del tachimetro
5 Cavo dell'acceleratore
6 Perno della leva del freno anteriore
Y Spray a base di grafite
Z Grasso multiuso

Candela
Durante i primi 1000 km e quindi in base al piano di manutenzione rimuovete i residui presenti sulla candela con l'ausilio di una spazzola di metallo o di un pulitore per candele.
Utilizzate l'utensile speciale per regolare la distanza tra i due elettrodi della candela. La distanza si dovrebbe attestare tra 0.6mm e 0.7mm .
Sostituite la candela ogni 8000km
ATTENZIONE
Utilizzate solo candele del modelloindicato.
- La candela non deve essere avvitata eccessivamente.
Assicuratevi che durante le procedure di sostituzione della candela nessun oggetto cada all'interno del motore.

Modello: NGK CR8E o simile
Carburatore
il carburatore è regolato in modo ottimale dal produttore. Sara necessario regolare eventualmente solo il cavo dell'acceleratore e il numero di giri al minimo.
Numero di giri del minimo:
- Lasciate scaldare il motore.
- Girate la vite in senso orario per augmentare il numero di giri al minimo. Girate la vite in senso antiorario per ridurre il numero di giri al minimo. Impostate il numero di giri al minimo su 1400 + / - 100giri / min
ATTENZIONE
Modificate il numero di giri del motore al minimo solo a motore completeness caldo.
Regolazione del cavo dell'acceleratore:
- Allentate la vite di arresto.
- Impostate la vite di regolazione su un gioco tra 0.5 e 1.0 mm sulla manopola dell'acceleratore.
- Serrate nuovamente la vite di arresto dopo aver impostato la vite di regolazione.
ATTENZIONE
! Dop o aver regolato il gioco verificate che la manopola dell'acceleratore ruoti perfettamente.


Pneumatici
Verificate regolarmente che gli pneumatici non presentino trasce di usura, sfregamento e cricche e che vi sia la corretta pressione (vedi pagina 72).
Pneumatici guasti determinano una perdita di stabilità e sicurezza,oltre a provocare una perdita di forza frenante.
Luce
Lampadine:
Sostituite le lampadine guaste secondo le seguenti specifiche:
| Luce abbagliante/ anabbagliante | H4 12V 35W/35W |
| Luce di posizione 12V 5W | |
| Luce posteriori / luce di arresto | 12V 5/21W |
| Indicatori di direzione anteriori | 12V 21W arancione |
| Indicatori di direzione posteriori | 12V 21W bianco |
| Illuminatione della targa 12V 5W | |
Regolazione del proietto:
Aggiustare i proiettori con il cacciavite alla vite su il proietto.
Per orientare il proiettre verso il basso girate la vite in senso orario o giratela in senso antiorario se volete orientarlo verso l'alto.

Sostituzione degli indicatori di direzione anteriori:
Rimuovete l'indicatore di direzione dal veicolo, rimuovete la copertura secondo la descrizione a pagina 71 e sostuite la lampadina. Montate nuovamente e correttamente tutti i componenti in ordine inverso.

ATTENZIONE
Non avvitateccessivamente la copertura.
Fusibile
Scollegate l'accensione e controllate il fusibile principale nella scatola della batteria.

ATTENZIONE
Nonutilizzate fusibili con amperaggio maggiore rispettoagli originali,poiché ciò potrebbe provocare un cortocircuito o in malfunzionamento.
Sostituazione della lampadina del proietto:
Rimuovete la copertura del proietto e la guaina di gomma e sostuite la lampadina. A tal fine è necessario allentare / smontare i seguenti componenti: 2 viti sopra accanto alla console degli strumenti (1), 2 copertura ai lati del proietto (premete verso il basso) (2), 4 viti di fissaggio della copertura sopra al proietto (3), 2 viti lateralmente all'asse sterzante (4) e negli angoli di rivestimento (5).

Dopo la sostituzione montate nuovamente e correttamente tutti i componenti in ordine inverso.

ATTENZIONE
Utilizzate un panno pulito per rimuovere i residui di sporco e di grasso.
Non toccare mai il corpo di vetro delle lampadine dei proiettori.
Sostituzione degli indicatori di direzione posteriori:
- Rimuovete il sedile e smontate il vano portatutto (6 viti) e il portabagagli (3 viti).
- Svitate la copertura del collegamento posteriore allentando le due viti di fissaggio. Ora è possibile spostare in avanti la copertura.
- Allentate la piastra di ritegno della vite di fissaggio del portabagagli centrale allentando le 4 viti di arresto.
- Sostituite le lampadine.
- Montate nuovamente e correttamente tutti i componenti in ordine inverso. Non avvitateccessivamente la copertura del collegamento posteriori.
Batteria
La batteria (che non necessita di manutenzione) è ubicata sotto alla pedana (vedianchese pagna 68).
Se prevedete di non utilizzato il veicolo per un periodo piuttosto esteso, rimuovete la batteria in modo da tutelarla e caricatela agli mese o lasciata raccordata ad un caricabatteria (disponibile al vostro Landi).
Se la batteria viene utilizzata per la prima volta dovrebbe essere caricata dopo essere riempita con acido per batteria.
Rimozione della batteria:
- Scollegate l'accensione.
- Rimuovete la pedana.
- Allentate la vite della copertura del vano della batteria e rimuovetela.
- Per prima casa rimuovete il cavo negativo (nero) e inserte la vite. Quindi rimuovete il cavo positivo (rosso) e inserte la vite.
- Estraete la batteria con cautela.
Perutilizzareunabatteryprocedete nelsa sequenzaopposta.
Per preservare il più possibile la durata della batteria, non tenete premuto il pulsante di accensione per più di 5 secondi. Se il motore non si dovesse avviare, attendete 15 secondi prima di premere nuovamente il pulsante dello starter.
ATTENZIONE
Le batterie devono essere controllate / rimosse solo ad accensione scollegata.
Una mancata osservanza della polarità può determinare danni a carico del cablaggio del veicolo e della batteria.

AVVERTENZA
La reazione chimica all'interno della batteria cui do dare luogo a gas esplosivi. Per quello non esponete la batteria a temperature elevate e tenetela lontana da fiamme e scintille.
Non caricate la batteria in luoghi chiusienza sufficiente aerazione.
L'acido all'interno della batteria può provocare gravi uszioni della pelle o degli occhi. Per questo, maneggiate la batteria con prudenza e tenetela lontana alla portata dei bambini. Indossate una protezione per gli occhi e assicuratevi che pelle, occhi e abiti non entrino in contatto con l'acido della batteria.
Se l'acido della batteria dovesse entrare in contatto con la vostra pelle, eseguite le seguenti misure di primo socorro:
Contatto con la pelle all'esterno: Lavate la parte interessata con abbondante acqua.
Ingestione: Bevete molta acqua o latte e consul- tate subito un medico.
Contatto con gli occhi: Lavate approfonditamente gli occhi per almeno 15 minuti con acqua e consultate immediatamente un medico.
Filtro dell'aria
Il filtrò dell'aria è ubicato sul lato sinistro del veicolo. Esso deve essere sottomosto a regolare manutenzione e pulito, soprattutto se il veicolo viene condotto spesso in ambienti caratterizzati da sabbia o polvere.
- Allentate le viti della copertura del filtro dell'aria (1).
- Estraete la copertura del filtro e il filtrto stesso.
- Pulite ilhetto con aria compressa (dall'interno all'esterno).
- Montate nuovamente ilhetto seguendo l'ordine inverso.

ATTENZIONE
Non avviate mai il motore alla tiro dell'aria poiché ciò può provocare danni al motore.
Assicuratevi che né olio né acqua entrino in contatto con il filtrro, poiché ciò pregiudicherebbe il funzionamento del filtrro medesimo.


Tubo flessibile dell'olio residuo
Verificate che nel tubo flessibile dell'olio residuo non vi sia olio. Scaricate l'olio come segue:
Tenete il tubo flessibile versus l'alto ed estraete il tappo. Fate defloure l'olio in un recipiente e inserte nuovamente il tappo. Se necessario, a tal fine tenete il tubo flessibile versus il basso.

Preparazione
Spegnete il motore e lasciatelo raffreddare. Assicuratevi che tutte le coperture, i tappi, le chiusure etc. siano applicati correttamente e che tutte le aperture (se necessario) siano chiuse correttamente.
Pulizia di componenti molto sporchi.
Su componenti molto sporche ad es. di olio motore è possibile applicare un prodotto sgrassante con l'ausilio di un pennello. Infine lavate via il prodotto sgrassante e lo sporco con acqua.
ATTENZIONE
Guarnizioni e assali delle ruote non devono mai essere trattate con il prodotto sgrassante.
Indicazioni generali riguardanti le operazioni di pulizia
- Se possibile evitate di utilizzato detergenti per ruote. Se li utilizzate comunique, raccomandiamo di lasciarli agire sulla parte interessata solo per il lasso di tempo specificato nelle istruzioni per l'uso del detergente stesso. Lavate via il detergente con acqua, asciugate subito i componenti e trattateli con un prodotto anticorrosione.
- Effettuate la pulizia di componenti in plastica solo con panni morbidi e puliti o con spugne. Trattate i componenti in plastica solo con acqua o con un detergente delicato diluito in acqua. Una volta eseguita la pulizia lavate i componenti in plastica con molta acqua onde evitare danneggiamenti.
Non utilizzate mai detergenti alcalini o acidi, benzina, antiruggine o solventi per ruggine, acido per batteria, liquido refrigerante o liquido fremi per pulire i componenti in plastica. Allo stesso modo non è opportuno bagnare i panni / le spugne con queste sostanze.
Non utilizzate impianti di lavaggio ad alta pressione o pulitori a getto di vapore. Attraverso tali dispositivi l'acqua potrebbe penetrare danneggiando guarnizioni (di ruote, cuscinetti oscillan
ti, freni etc.), tubi flessibili di sfiato e aerazione e componenti elettrici (commutatori, connettori etc.).
- Utilizzate un detergente delicato, acqua calda e una spugna pulita e morbida per togliere lo sporco e quindi lavate via a fondo il detergente con acqua pulita.
- I punti difficilmente accessibili possono essere puliti con una spazzola per bottiglie o con uno spazzolino da denti.
- Per rimuovere sporco ostinato o insetti la casa migliorare da fare è lasciare un panno umido per alcuni minuti sul punto interessato e agire sullo sporco.
- Tenete presente che sale marino e sale antigelo se associati all'acqua possono portare a corrosione. Se avete condotto il veicolo su strade bagnate, su strade sulle quali era stato sparso del sale antigelo o vicino ad acqua salata, lavatelo con acqua fredda e detergente delicato. Infine trattate tutte le superfici metalliche (anche quella nichelate / cromate) con una protezione anticorrosione.
Attenzione: è possible che sono alla stagione primaverile sulle strade sia sparso sale antigelo.
Dopo la pulizia
- Dopo la pulizia asciugate il veicolo con un panno in pelle scamosciata o con un panno assorbente.
- Curate i componenti in acciaio inossidabile e in alluminio con una lucidatura al cromo. Prestate particolare attenzioneanche ai componenti sull'impiano di scarico. Tale lucidatura puo rimuovere addirittura alterazioni cromatiche dovute alla temperatura.
Fate attenzione a non ricorrere frequently alla lucidatura, poiché il processo prevede l'utilizzo di sostanze abrasive che rimuvono uno strato consistente di vernice.
- Trattate tutte le superfici metalliche (anche celle nichelate / cromate) con una protezione anticorrosione.
Rimuovete le trace di sporco residuo con olio spray o con detergenti universali. -
I danni alla vernice (ad es. dovuti al pietrisco) dovrebbero essere riparati con lacca o trattati con vernice trasparente. Trattate tutte le superfici verniciate con cera.
-
Verificate che i fremi o gli pneumatici non presento residui di olio o di cera, e se necessario rimuoveteli come segue: I dischi e le pastiglie dei fremi possono essere puliti con acetone o detergente per fremi, i cerchioni con detergente delicato e acqua calda.
- Applicate sempre pouco olio o poca cera e rimuovetene l'ecesso.
Non intervenite mai con olio o cera su compo- nenti in gomma o in plastica. Per la cura del veicolo utilizzate materiale adeguato. - Prima di procedere al ricovero del veicolo, tutti i componenti dovrebbero essere asciutti.
- Successivement a agli intervento per la pulizia del veicolo, verificate le prestazioni dei fremi.
- Verificate che i cristalli dei proiettori non presentino rotture sopraggiunte in seguito alle operazioni di pulizia o alle cattive condizioni atmospheriche. Questo liquido può essere eliminato lasciando accesso per breve tempo il proiettre.
Ricovero del veicolo per breve tempo
Parcheggiate il veicolo in un luogo fresco e asciutto e copritelo con un telone che lasci passare l'aria. In quello modo è possibile proteggere il veicolo alla polvere.
ATTENZIONE
Assicuratevi di non parcheggiare il veicolo bagnato coperto con un telone in un ambiente non aerato. In quello modo l'umidità rimarrebbe tra i componenti e potrebbe portare alla corrosione. Evitate altresi gli ambienti umidi (ad es. la cantina), le stalle (contenuto di ammoniaca) e i luoghi destinati alla conservazione di potenti sostane chimiche. Anche queste condizioni possono determinare corrosione.
Ricovero del veicolo per lunghi periodi
Raccomandiamo di eseguire le riparazioni necessarie prima del ricovero del veicolo. Per quanto riguarda il ricovero del veicolo procedete come segue:
- Pulite il veicolo attenendovi a quanto specificato nel capitolo «Pulizia».
- Rimuovete i residui di benzina dal serbatoio e dal carburatore.
- Riempite il serbatoio con nuova benzina e se disponibile versatevi un aggiunta stabilizzante: ciò eviterà una modifica chimica della benzina proteggendo il serbatoio alla ruggine.
- Protezione degli anelli del pistone, del cilindro etc. della corrosione:
1 Rimuovete il cappuccio della candela e la candela.
2 Versate un cucchiaino da tè di olio motore nel foro della candela.
3 Applicate nuovamente il cappuccio della candela sulla candela. Posizione la candela sulla testa del cilindro in modo che gli elettrodi siano collegati a massa. Ciò limiterà la creazione di scintille nella fase successiva.
4 Azionando lo starter lasciate compiere alcuni giri al motore affinché l'olio si diffonda sulla parete del cilindro.
AVVERTENZA: Gli elettrodi della candelà devono essere messi a terra - Pericolo di infortunio!
5 Rimuovete il cappuccio della candela, avvitate la candelae posizionatevi sopra il cappuccio.
5. Lubrificate tutti i comandi a cavo flessibile e tutti i centri di rotazione di leve e cavalletti.
6. Controllate la pressione degli pneumatici e se necessario correggetela.
7. Posizione il veicolo sul cavalletto in modo che le due ruote siano sollevate da terra. Qualora ciò non fosse possibile, girate le ruote un po'gni mese. In quello modo potrete evitare un'usura punctuale e un eventuale danneggiamento degli pneumatici.
8. Proteggete il paraurti dall'umidità con borse di plastica.
9. Estraete la batteria (vedi pagina 80). Conservate la batteria in un luogo fresco e asciutto (a una temperatura tra 0 e 30^ ) in cui non sia esposta alla luce solare diretta. Caricate la batteria agli mese.
Rimessa in funzione
Pulite il veicolo e verificate con estrema perizia il perfetto funzionamento di tutti i componenti.
Per quanto riguarda le operazioni di pulizia vi invitiamo a seguire le istruzioni riportate a pagina 82.
Piano di manutenzione
| 1000 km | 4000 km | 8000 km | 12 000 km | km 16 000 km | o con | cadenza annuale | |
| Linea di alimentazione della benzina | ● | ● | ● | ● | ● | ● | ● |
| Strumentazione, illuminazione | ● | ● | ● | ● | ● | ● | ● |
| Filtro dell'aria1 | ● | □ | □ | ★ | □ | □ | ● |
| Candela | ● | ● | ★ | ● | ★ | ● | ● |
| Valvole | ● | ● | ● | ● | ● | ● | ● |
| Filtro dell'olio motore | □ | □ | □ | □ | □ | □ | □ |
| Olio motore | ★ | ★ | ★ | ★ | ★ | ★ | ★ |
| Olio trasmissione | ● | ★ | ★ | ★ | ★ | ★ | ● |
| Carburatore, minimox | ● | ● | ● | ● | ● | ● | ● |
| Ceppi dei freni, guarnizioni dei freni* | ● | ● | ● | ● | ● | ● | ● |
| Sistema frenante** | ● | ● | ● | ● | ● | ● | ● |
| Liquido dei freni** Ogni 2 anni: | ★ | ||||||
| Conduiture dei freni** | Ogni 4 anni: ★ | ||||||
| Liquido refrigerante | Ogni 4 anni: ★ | ||||||
| Sistema di scarico dei gas combusti | ● | ● | ● | ● | ● | ● | ● |
| Cinghia di trasmissione** | ● | ● | ● | ★ | |||
| Rulli di trascinamento** | ● | ★ | ● | ★ | |||
| Interruttore della luce di arresto | ● | ● | ● | ● | ● | ● | ● |
| Cavo dell'acceleratore | ● | ● | ● | ● | ● | ● | ● |
| Proiettore | ● | ● | ● | ● | ● | ● | ● |
| Frizione | ● | ● | ● | ● | ● | ● | ● |
| Sospensione | ● | ● | ● | ● | ● | ● | ● |
| Avvitamenti in generale | ● | ● | ● | ● | ● | ● | ● |
| Ruote e pneumatici**2 | ● | ● | ● | ● | ● | ● | ● |
| Cuscinetti delle ruote**2 | ● | ● | ● | ● | ● | ● | ● |
| Cuscinetti della testa dello sterzo | ● | ● | ● | ● | ● | ● | ● |
| Cavalletto principale e laterale | ● | ● | ● | ● | ● | ● | ● |
| Manubrio | ● | ● | ● | ● | ● | ● | ● |
- Effettuate un'ispezione PuliteSostituite ★
- Per ragioni di sicurezza il controllo / la riparazione / il sostituto di questi componenti dovrebbero essere eseguita da un punto di assistenza autorizzato.
Se eseguite queste operazioni autonomamente, vi raccomandiamo di attenervi alle istruzioni riportate nel presente manuale.
** Per ragioni di sicurezza il controllo / la riparazione / il sostituto di questi componenti dovrebbero essere eseguit da un punto di assistenza autorizzato.
1 Manutentate / pulite il filtro dell'aria più frequentlymente rispetto a quanto qui descrizione se spesso conducete il veicolo in ambienti caratterizzati da sabbia o polvere.
2 Controllate questi componenti più frequently除去 rispetto a quanto qui descririto se affronte spesso terreni sconnessi.
Garanzia
Vedi condizioni di garanzia分开.
Serviceheft
Carnet d'entretien
Libretto di assistenza
| Auslieferungsinspektion | Kunde |
| Inspection de la livraison | Client |
| Controllo alla consegna | Cliente |
| Händlerstempel/Uberschrift/Datum | Unterschrift |
| Tampon du revendeur/Signature/Date | Signature |
| Timbro del rivenditore/Firma/Data | Firma |
- Inspektion (1000 km)
- Révision (1000 km)
- Controllo (1000 km) km
Timbro del rivenditore/Firma/Data
Timbro del rivenditore/Firma/Data
- Inspektion (8000 km)
- Révision (8000 km)
- Controllo (8000 km)
km
Timbro del rivenditore/Firma/Data
- Inspektion (12000km)
- Révision (12 000 km)
- Controllo (12 000 km)
km
Timbro delrivenditore/Firma/Data
- Inspektion (16 000 km)
- Révision (16 000 km)
- Controllo (16 000 km)
km
Timbro del rivenditore/Firma/Data
- Inspektion (20 000 km)
- Révision (20 000 km)
- Controllo (20 000 km)
km
Timbro delrivenditore/Firma/Data
- Inspektion (24 000 km)
- Révision (24 000 km)
- Controllo (24 000 km)
km
Timbro del rivenditore/Firma/Data
- Inspektion (28 000 km)
- Révision (28 000 km)
- Controllo (28 000 km)
km
Timbro delrivenditore/Firma/Data
- Inspektion (32 000 km)
- Révision (32 000 km)
- Controllo (32 000 km)
km
Timbro del rivenditore/Firma/Data
- Inspektion (36 000 km)
- Révision (36 000 km)
- Controllo (36 000 km)
km
Timbro del rivenditore/Firma/Data
- Inspektion (40 000 km)
- Révision (40 000 km)
- Controllo (40 000 km) km
Timbro del rivenditore/Firma/Data
- Inspektion (44 000 km)
- Révision (44 000 km)
- Controllo (44 000 km) km
Timbro del rivenditore/Firma/Data
- Inspektion (48 000 km)
- Révision (48 000 km)
- Controllo (48 000 km) km
Timbro del rivenditore/Firma/Data
- Inspektion (52 000 km)
- Révision (52 000 km)
- Controllo (52 000 km) km
Timbro del rivenditore/Firma/Data

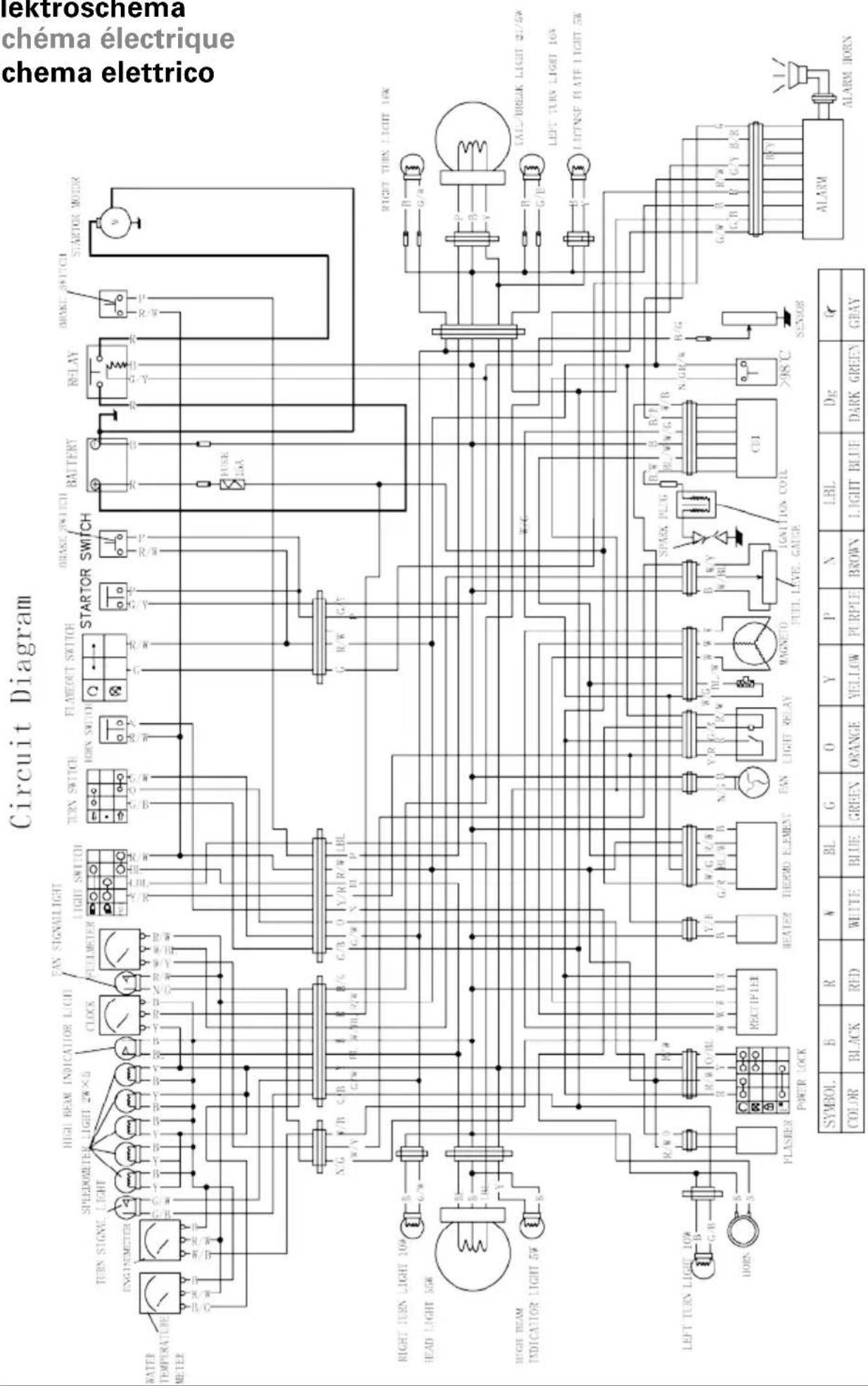
Elettroschema
Scheme electrique
Schema elettrico
Nel Landi sono disponibili








ManualeFacile