PDB1842STA - Brush cutter POULAN - Free user manual and instructions
Find the device manual for free PDB1842STA POULAN in PDF.
Download the instructions for your Brush cutter in PDF format for free! Find your manual PDB1842STA - POULAN and take your electronic device back in hand. On this page are published all the documents necessary for the use of your device. PDB1842STA by POULAN.
USER MANUAL PDB1842STA POULAN
Read this Owner's Manual and follow all warnings and Safety Instructions. Failure to do so can result in serious injury.
ALWAYS WEAR EYE PROTECTION DURING OPERATION
IMPORTANT: THIS CUTTING MACHINE IS CAPABLE OF AMPUTATING HANDS AND FEET AND THROWING OBJECTS. FAILURE TO OBSERVE THE FOLLOWING SAFETY INSTRUCTIONS COULD RESULT IN SERIOUS INJURY OR DEATH.
I. GENERAL OPERATION
- Read, understand, and follow all instructions in the manual and on the machine before starting.
- Only allow responsible adults, who are familiar with the instructions, to operate the machine.
- Clear the area of objects such as rocks, toys, wire, etc., which could be picked up and thrown by the blade.
- Be sure the area is clear of other people before mowing. Stop machine if anyone enters the area.
- Never carry passengers.
- Do not mow in reverse unless absolutely necessary. Always look down and behind before and while backing.
- Be aware of the mower discharge direction and do not point it at anyone. Do not operate the mower without either the entire grass catcher or the guard in place.
Slow down before turning. - Never leave a running machine unattended. Always turn off blades, set parking brake, stop engine, and remove keys before dismounting.
- Turn off blades when not mowing.
- Stop engine before removing grass catcher or unclogging chute.
Mow only in daylight or good artificial light. - Do not operate the machine while under the influence of alcohol or drugs.
- Watch for traffic when operating near or crossing roadways.
- Use extra care when loading or unloading the machine into a trailer or truck.
- Data indicates that operators, age 60 years and above, are involved in a large percentage of riding mower-related injuries. These operators should evaluate their ability to operate the riding mower safely enough to protect themselves and others from serious injury.
- Keep machine free of grass, leaves or other debris build-up which can touch hot exhaust / engine parts and burn. Do not allow the mower deck to plow leaves or other debris which can cause build-up to occur. Clean any oil or fuel spillage before operating or storing the machine. Allow machine to cool before storage.
II. SLOPE OPERATION
Slopes are a major factor related to loss-of-control and tipover accidents, which can result in severe injury or death. All slopes require extra caution. If you cannot back up the slope or if you feel uneasy on it, do not mow it.
DO:
Mow up and down slopes, not across.
- Remove obstacles such as rocks, tree limbs, etc.
- Watch for holes, ruts, or bumps. Uneven terrain could overturn the machine. Tall grass can hide obstacles.
- Use slow speed. Choose a low gear so that you will not have to stop or shift while on the slope.
- Follow the manufacturer's recommendations for wheel weights or counterweights to improve stability.
- Use extra care with grass catchers or other attachments. These can change the stability of the machine.
- Keep all movement on the slopes slow and gradual. Do not make sudden changes in speed or direction.
- Avoid starting or stopping on a slope. If tires lose traction, disengage the blades and proceed slowly straight down the slope.
DO NOT:
- Do not turn on slopes unless necessary, and then, turn slowly and gradually downhill, if possible.
- Do not mow near drop-offs, ditches, or embankments. The mower could suddenly turn over if a wheel is over the edge of a cliff or ditch, or if an edge caves in.
- Do not mow on wet grass. Reduced traction could cause sliding.
- Do not try to stabilize the machine by putting your foot on the ground.
- Do not use grass catcher on steep slopes.
III. CHILDREN
Tragic accidents can occur if the operator is not alert to the presence of children. Children are often attracted to the machine and the mowing activity. Never assume that children will remain where you last saw them.
- Keep children out of the mowing area and under the watchful care of another responsible adult.
- Be alert and turn machine off if children enter the area.
- Before and when backing, look behind and down for small children.
- Never carry children. They may fall off and be seriously injured or interfere with safe machine operation.
- Never allow children to operate the machine.
- Use extra care when approaching blind corners, shrubs, trees, or other objects that may obscure vision.
IV. SERVICE
- Use only an approved container.
- Never remove gas cap or add fuel with the engine running. Allow engine to cool before refueling. Do not smoke.
- Never refuel the machine indoors.
-
Never store the machine or fuel container inside where there is an open flame, such as a water heater.
-
Use extra care in handling gasoline and other fuels. They are flammable and vapors are explosive.
- Never run a machine inside a closed area.
- Keep nuts and bolts, especially blade attachment bolts, tight and keep equipment in good condition.
- Never tamper with safety devices. Check their proper operation regularly.
- Keep machine free of grass, leaves, or other debris build-up. Clean oil or fuel spillage. Allow machine to cool before storing.
- Stop and inspect the equipment if you strike an object. Repair, if necessary, before restarting.
- Never make adjustments or repairs with the engine running.
- Grass catcher components are subject to wear, damage, and deterioration, which could expose moving parts or allow objects to be thrown. Frequently check components and replace with manufacturer's recommended parts, when necessary.
- Mower blades are sharp and can cut. Wrap the blade(s) or wear gloves, and use extra caution when servicing them.
- Check brake operation frequently. Adjust and service as required.





- Be sure the area is clear of other people before mowing. Stop machine if anyone enters the area.
- Never carry passengers or children even with the blades off.
- Do not mow in reverse unless absolutely necessary. Always look down and behind before and while backing.
- Never carry children. They may fall off and be seriously injured or interfere with safe machine operation.
- Keep children out of the mowing area and under the watchful care of another responsible adult.
- Be alert and turn machine off if children enter the area.
Before and when backing, look behind and down for small children.
Mow up and down slopes (15^ Max), not across. - Remove obstacles such as rocks, tree limbs, etc.
- Watch for holes, ruts, or bumps. Uneven terrain could overturn the machine. Tall grass can hide obstacles.
Use slow speed. Choose a low gear so that you will not have to stop or shift while on the slope. - Avoid starting or stopping on a slope. If tires lose traction, disengage the blades and proceed slowly straight down the slope.
- If machine stops while going uphill, disengage blades, shift into reverse and back down slowly.
- Do not turn on slopes unless necessary, and then, turn slowly and gradually downhill, if possible.

WARNING: In order to prevent accidental starting when setting up, transporting, adjusting or making repairs, always disconnect spark plug wire and place wire where it cannot contact spark plug.

WARNING: Do not coast down a hill in neutral, you may lose control of the tractor.

WARNING: Tow only the attachments that are recommended by and comply with specifications of the manufacturer of your tractor. Use common sense when towing. Operate only at the lowest possible speed when on a slope. Too heavy of a load, while on a slope, is dangerous. Tires can lose traction with the ground and cause you to lose control of your tractor.

WARNING

Engine exhaust, some of its constituents, and certain vehicle components contain or emit chemicals known to the State of California to cause cancer and birth defects or other reproductive harm.

WARNING

Battery posts, terminals and related accessories contain lead and lead compounds, chemicals known to the State of California to cause cancer and birth defects or other reproductive harm. Wash hands after handling.
PRODUCT SPECIFICATIONS
| Gasoline Capacity and type: | 2.0 Gallons Unleaded Regular |
| Oil Type (API-SF-SJ): | SAE 30 (above 32°F) SAE 5W-30 (below 32°F) |
| Oil Capacity: | W/Filter: 3.5 Pints W/O Filter: 3.0 Pints |
| Spark Plug: (GAP: .030") | Champion RC12YC |
| Ground Speed (MPH): | Forward: 1st 1.2 2nd 1.5 3rd 2.4 4th 3.5 5th 4.8 6th 5.3 Reverse: 1.5 |
| Tire Pressure: | Front: 14 PSI Rear: 10 PSI |
| Charging System: | 9 amps @ 3600 RPM |
| Battery: | AMP/HR: 28 MIN. CCA: 230 CASE SIZE: U1R |
| Blade Bolt Torque: | 27–35 FT. LBS. |
CONGRATULATIONS on your purchase of a new tractor. It has been designed, engineered and manufactured to give you the best possible dependability and performance.
Should you experience any problem you cannot easily remedy, please contact your nearest authorized service center/department. We have competent, well-trained technicians and the proper tools to service or repair this tractor.
Please read and retain this manual. The instructions will enable you to assemble and maintain your tractor properly. Always observe the "SAFETY RULES".
CUSTOMER RESPONSIBILITIES
- Read and observe the safety rules.
- Follow a regular schedule in maintaining, caring for and using your tractor.
- Follow the instructions under "Maintenance" and "Storage" sections of this owner's manual.
WARNING: This tractor is equipped with an internal combustion engine and should not be used on or near any unimproved forest-covered, brush-covered or grass-covered land unless the engine's exhaust system is equipped with a spark arrester meeting applicable local or state laws (if any). If a spark arrester is used, it should be maintained in effective working order by the operator.
A spark arrester for the muffler is available through your nearest authorized service center/department (See REPAIR PARTS section of this manual).
In the state of California the above is required by law (Section 4442 of the California Public Resources Code). Other states may have similar laws. Federal laws apply on federal lands.
TABLE OF CONTENTS
SAFETY RULES 2-3
PRODUCT SPECIFICATIONS 4
CUSTOMER RESPONSIBILITIES 4
ASSEMBLY 6-8
OPERATION 9-14
MAINTENANCE SCHEDULE 15
MAINTENANCE 15-18
SERVICE AND ADJUSTMENTS 19-23
STORAGE 24
TROUBLESHOOTING 25-26
REPAIR PARTS - TRACTOR 28-43
WARRANTY 45
UNASSEMBLED PARTS


Your new tractor has been assembled at the factory with exception of those parts left unassembled for shipping purposes. To ensure safe and proper operation of your tractor all parts and hardware you assemble must be tightened securely. Use the correct tools as necessary to insure proper tightness.
TOOLS REQUIRED FOR ASSEMBLY
A socket wrench set will make assembly easier. Standard wrench sizes are listed.
Utility knife
Pliers
(1) 3 / 4'' wrenches
Tire pressure gauge
(2) 7/16" wrenches
Utility knife
When right or left hand is mentioned in this manual, it means when you are in the operating position (seated behind the steering wheel).
TO REMOVE TRACTOR FROM CARTON
UNPACK CARTON
- Remove all accessible loose parts and parts cartons from carton.
- Cut along dotted lines on all four panels of carton. Remove end panels and lay side panels flat.
- Check for any additional loose parts or cartons and remove.
BEFORE REMOVIDING TRACTOR FROM SKID
ATTACH STEERING WHEEL (See Fig. 1)
ASSEMBLE EXTENSION SHAFT AND BOOT
- Slide extension shaft onto lower steering shaft. Align mounting holes in extension and lower shafts and install 1/4 hex bolt and locknut. Tighten securely.
IMPORTANT: TIGHTEN BOLT AND NUT SECURELY TO 10-12 FT. LBS TORQUE.
- Place tabs of steering boot over tab slots in dash and push down to secure.
INSTALL STEERING WHEEL
- Position front wheels of the tractor so they are pointing straight forward.
- Remove steering wheel adapter from steering wheel and slide adapter onto steering shaft extension.
- Position steering wheel so cross bars are horizontal (left to right) and slide inside boot and onto adapter.
- Assemble large flat washer, 1/2 hex nut and tighten securely.
- Snap steering wheel insert into center of steering wheel.
- Remove protective materials from tractor hood and grill.
IMPORTANT: CHECK FOR AND REMOVE ANY STAPLES IN SKID THAT MAY PUNCTURE TIRES WHERE TRACTOR IS TO ROLL OFF SKID.

FIG. 1
HOW TO SET UP YOUR TRACTOR
INSTALL SEAT (See Fig. 2)
Adjust seat before tightening adjustment knob.
- Remove adjustment knob and flat washer securing seat to cardboard packing and set aside for assembly of seat to tractor.
- Pivot seat upward and remove from the cardboard packing. Remove the cardboard packing and discard.
- Place seat on seat pan so head of shoulder bolt is positioned over large slotted hole in pan.
- Push down on seat to engage shoulder bolt in slot and pull seat towards rear of tractor.
- Pivot seat and pan forward and assemble adjustment knob and flat washer loosely. Do not tighten.
Lower seat into operating position and sit on seat. - Slide seat until a comfortable position is reached which allows you to press clutch/brake pedal all the way down.
ASSEMBLY
Get off seat without moving its adjusted position.
- Raise seat and tighten adjustment knob securely.

FIG. 2
CHECK BATTERY (See Fig. 3)
- Lift seat pan to raised position.
- If this battery is put into service after month and year indicated on label (label located between terminals) charge battery for minimum of one hour at 6-10 amps. (See "BATTERY" in Maintenance section of this manual for charging instructions).

FIG. 3
NOTE: You may now roll or drive your tractor off the skid. Follow the appropriate instruction below to remove the tractor from the skid.
TO ROLL TRACTOR OFF SKID (See Operation section for location and function of controls)
- Press lift lever plunger and raise attachment lift lever to its highest position.
- Release parking brake by depressing clutch/brake pedal.
-
Place gearshift lever in neutral (N) position.
Roll tractor forward off skid. -
Remove banding holding the deflector shield up against tractor.
TO DRIVE TRACTOR OFF SKID (See Operation section for location and function of controls)
WARNING: Before starting, read, understand and follow all instructions in the Operation section of this manual. Be sure tractor is in a well-ventilated area. Be sure the area in front of tractor is clear of other people and objects.
- Be sure all the above assembly steps have been completed.
- Check engine oil level and fill fuel tank with gasoline.
- Sit on seat in operating position, depress clutch/brake pedal and set the parking brake.
- Place gear shift lever in neutral (N) position.
- Press lift lever plunger and raise attachment lift lever to its highest position.
- Start the engine. After engine has started, move throttle control to idle position.
- Depress clutch/brake pedal into full "BRAKE" position and hold. Move gearshift lever to 1st gear.
- Slowly release clutch/brake pedal and slowly drive tractor off skid.
- Apply brake to stop tractor, set parking brake and place gearshift lever in neutral position.
- Turn ignition key to "STOP" position.
Continue with the instructions that follow.
ASSEMBLE GAUGE WHEELS TO MOWER DECK (See Fig. 4A)
The gauge wheels are designed to keep the mower deck in proper position when operating mower. Be sure they are properly adjusted to ensure optimum mower perfmance.
- Slide gauge wheel bar down into bracket channel, Be sure that gauge wheel bar aligning holes are on top. Assemble gauge wheels as shown using shoulder bolts, 3/8 washers and 3/8-16 center locknuts and tighten securely.
- Adjust gauge wheels before operating mower. See "TO ADJUST GAUGE WHEELS" in the Operation section of this manual.

FIG. 4A
IMPORTANT: FOR SHIPPING PURPOSES, THE MULCHER PLATE WAS PREATTACHED TO YOUR MOWER. THE MULCHER PLATE MUST ONLY BE USED WITH THE MULCHING BLADES THAT CAME PACKED SEPARATELY IN THE CARTON.
YOUR MOWER CAME FACTORY EQUIPPED WITH HIGH PERFORMANCE BLADES, WHICH ARE THE BEST BLADES FOR BAGGING AND DISCHARGING. TO USE YOUR MOWER WITH THE HIGH PERFORMANCE BLADES THE MULCHER PLATE MUST BE REMOVED FROM THE MOWER (SEE FIG. 4B).
TO SET UP YOUR MOWER FOR MULCHING
- Remove high performance blades and install mulcher blades, (see BLADE REMOVAL in the MAINTENANCE section of this manual).
TO INSTALL MULCHER PLATE (See Fig. 4B)
NOTE: If you installed the mulching blades you will need to install the mulcher plate.
- Raise and hold deflector shield in upright position.
- Place front of mulcher plate over front of mower deck opening and slide into place, as shown.
- Hook front latch into hole on front of mower deck.
- Hook rear latch into hole on back of mower deck.


CAUTION: Do not remove deflector shield from mower.
FIG. 4B
TO CONVERT TO BAGGING OR DISCHARGING
NOTE: The mulcher blades will discharge and bag grass, but for best bagging and discharging install the high performance blades.
- Remove mulcher plate and mulcher blades and install high performance blades, (see BLADE REMOVAL in the MAINTENANCE section of this manual).
- Store mulcher blades and mulcher plate in a safe place. Your mower is now ready for discharging or installation of optional grass catcher accessory.
CHECK TIRE PRESSURE
The tires on your tractor were overinflated at the factory for shipping purposes. Correct tire pressure is important for best cutting performance.
- Reduce tire pressure to PSI shown in "PRODUCT SPECIFICATIONS" section of this manual.
CHECK DECK LEVELNESS
For best cutting results, mower housing should be properly leveled. See "TO LEVEL MOWER HOUSING" in the Service and Adjustments section of this manual.
CHECK FOR PROPER POSITION OF ALL BELTS
See the figures that are shown for replacing motion and mower blade drive belts in the Service and Adjustments section of this manual. Verify that the belts are routed correctly.
CHECK BRAKE SYSTEM
After you learn how to operate your tractor, check to see that the brake is properly adjusted. See "TO ADJUST BRAKE" in the Service and Adjustments section of this manual.
√CHECKLIST
BEFORE YOU OPERATE AND ENJOY YOUR NEW TRACTOR, WE WISH TO ASSURE THAT YOU RECEIVE THE BEST PERFORMANCE AND SATISFACTION FROM THIS QUALITY PRODUCT.
PLEASE REVIEW THE FOLLOWING CHECKLIST:
All assembly instructions have been completed.
No remaining loose parts in carton.
Battery is properly prepared and charged. (Minimum 1 hour at 6 amps).
Seat is adjusted comfortably and tightened securely.
✓ All tires are properly inflated. (For shipping purposes, the tires were overinflated at the factory).
- Be sure mower deck is properly leveled side-to-side/ front-to-rear for best cutting results. (Tires must be properly inflated for leveling).
- Check mower and drive belts. Be sure they are routed properly around pulleys and inside all belt keepers.
- Check wiring. See that all connections are still secure and wires are properly clamped.
WHILE LEARNING HOW TO USE YOUR TRACTOR, PAY EXTRA ATTENTION TO THE FOLLOWING IMPORTANT ITEMS:
✓ Engine oil is at proper level.
✓ Fuel tank is filled with fresh, clean, regular unleaded gasoline.
- Become familiar with all controls - their location and function. Operate them before you start the engine.
Be sure brake system is in safe operating condition.
OPERATION
These symbols may appear on your tractor or in literature supplied with the product. Learn and understand their meaning.

REVERSE

NEUTRAL

HIGH

LOW

CHOKE

FAST

SLOW

IGNITION

ENGINE OFF

LIGHTS ON

ENGINE ON

ENGINE START


PARKING BRAKE

DANGER, KEEP HANDS AND FEET AWAY


KEEP AREA CLEAR

(SEE SAFETY RULES SECTION)



FREE WHEEL

(Automatic Models only)
Failure to follow instructions could result in serious injury or death. The safety alert symbol is used to identify safety information about hazards which can result in death, serious injury and/or property damage.

DANGER indicates a hazard which, if not avoided, will result in death or serious injury.

WARNING indicates a hazard which, if not avoided, could result in death or serious injury.

CAUTION indicates a hazard which, if not avoided, might result in minor or moderate injury.
CAUTION when used without the alert symbol, indicates a situation that could result in damage to the tractor and/or engine.

HOT SURFACES indicates a hazard which, if not avoided, could result in death, serious injury and/or property damage.

FIRE indicates a hazard which, if not avoided, could result in death, serious injury and/or property damage.
OPERATION
KNOW YOUR TRACTOR
READ THIS OWNER'S MANUAL AND SAFETY RULES BEFORE OPERATING YOUR TRACTOR
Compare the illustrations with your tractor to familiarize yourself with the locations of various controls and adjustments. Save this manual for future reference.

FIG. 5
Our tractors conform to the safety standards of the American National Standards Institute.
ATTACHMENT CLUTCH LEVER: Used to engage the mower blades, or other attachments mounted to your tractor.
LIGHT SWITCH POSITION: Turns the headlights on and off.
AMMETER - Indicates charging (+) or discharging (-) of battery.
THROTTLE/CHOKE CONTROL: Used for starting and controlling engine speed.
CLUTCH/BRAKE PEDAL: Used for declutching and braking the tractor and starting the engine.
PARKING BRAKE: Locks clutch/brake pedal into the brake position.
GEARSHIFT LEVER: Selects the speed and direction of tractor.
ATTACHMENT LIFT LEVER: Used to raise, lower, and adjust the mower deck or other attachments mounted to your tractor.
LIFT LEVER PLUNGER: Used to release attachment lift lever when changing its position.
IGNITION SWITCH: Used for starting and stopping the engine.
HEIGHT ADJUSTMENT KNOB - Used to adjust the mower cutting height.
OPERATION

The operation of any tractor can result in foreign objects thrown into the eyes, which can result in severe eye damage. Always wear safety glasses or eye shields while operating your tractor or performing any adjustments or repairs. We recommend a wide vision safety mask over spectacles or standard safety glasses.
HOW TO USE YOUR TRACTOR
TO SET PARKING BRAKE (See Fig. 6)
Your tractor is equipped with an operator presence sensing switch. When engine is running, any attempt by the operator to leave the seat without first setting the parking brake will shut off the engine.
- Depress clutch/brake pedal into full "BRAKE" position and hold.
- Place parking brake lever in "ENGAGED" position and release pressure from clutch/brake pedal. Pedal should remain in "BRAKE" position. Make sure parking brake will hold tractor secure.

FIG. 6
STOPPING (See Fig. 6)
MOWER BLADES -
- To stop mower blades, move attachment clutch switch to "DISENGAGED" position.
GROUND DRIVE -
- To stop ground drive, depress clutch/brake pedal into full "BRAKE" position.
- Move gearshift lever to neutral (N) position.
ENGINE -
- Move throttle control between half and full speed (fast) position.
NOTE: Failure to move throttle control between half and full speed (fast) position, before stopping may cause engine to "backfire".
- Turn ignition key to "OFF" position and remove key. Always remove key when leaving tractor to prevent unauthorized use.
- Never use choke to stop engine.
IMPORTANT: LEAVING THE IGNITION SWITCH IN ANY POSITION OTHER THAN "OFF" WILL CAUSE THE BATTERY TO BE DISCHARGED, (DEAD).
NOTE: Under certain conditions when tractor is standing idle with the engine running, hot engine exhaust gases may cause "browning" of grass. To eliminate this possibility, always stop engine when stopping tractor on grass areas.

CAUTION: Always stop tractor completely, as described above, before leaving the operator's position; to empty grass catcher, etc.
TO USE THROTTLE CONTROL (See Fig. 6)
Always operate engine at full throttle.
- Operating engine at less than full throttle reduces the battery charging rate.
Full throttle offers the best bagging and mower performance.
TO MOVE FORWARD AND BACKWARD (See Fig. 6)
The direction and speed of movement is controlled by the gearshift lever.
- Start tractor with clutch/brake pedal depressed and gearshift lever in neutral (N) position.
- Move gearshift lever to desired position.
- Slowly release clutch/brake pedal to start movement.
IMPORTANT: BRING TRACTOR TO A COMPLETE STOP BEFORE SHIFTING OR CHANGING GEARS. FAILURE TO DO SO WILL SHORTEN THE USEFUL LIFE OF YOUR TRANSAXLE.
TO ADJUST MOWER CUTTING HEIGHT (See Fig. 6)
The cutting height is controlled by turning the height adjustment knob in desired direction.
- Turn knob clockwise (→) to raise cutting height.
- Turn knob counterclockwise (✓) to lower cutting height.
The cutting height range is approximately 1 - 1/2'' to 4'' . The heights are measured from the ground to the blade tip with the engine not running. These heights are approximate and may vary depending upon soil conditions, height of grass and types of grass being mowed.
-
The average lawn should be cut to approximately 2-1/2 inches during the cool season and to over 3 inches during hot months. For healthier and better looking lawns, mow often and after moderate growth.
-
For best cutting performance, grass over 6 inches in height should be mowed twice. Make the first cut relatively high; the second to desired height.
TO ADJUST GAUGE WHEELS (See Fig. 7)
Gauge wheels are properly adjusted when they are slightly off the ground when mower is at the desired cutting height in operating position. Gauge wheels then keep the deck in proper position to help prevent scalping in most terrain conditions.
NOTE: Adjust gauge wheels with tractor on a flat level surface.
- Adjust mower to desired cutting height (See "TO ADJUST MOWER CUTTING HEIGHT" in the Operation section of this manual).
- Remove retainer spring and clevis pin which secure each gauge wheel bar.
- Lower gauge wheels to ground. Raise gauge wheels slightly to align holes in bracket and gauge wheel bar and insert clevis pin. Gauge wheels should be slightly off the ground.
- Replace retainer spring into clevis pin.
- Be sure all gauge wheels are in the same setting.
IMPORTANT: BE SURETO READJUST GAUGEWHEELS IF YOU CHANGE THE CUTTING HEIGHT OF THE MOWER DECK.

FIG. 7
TO OPERATE MOWER (See Fig. 8)
Your tractor is equipped with an operator presence sensing switch. Any attempt by the operator to leave the seat with the engine running and the attachment clutch engaged will shut off the engine.
- Select desired height of cut.
- Lower mower with attachment lift control.
- Start mower blades by engaging attachment clutch control.
- TO STOP MOWER BLADES - disengage attachment clutch control.

CAUTION: Do not operate the mower without either the entire grass catcher, on mowers so equipped, or the deflector shield in place.

FIG. 8
TO OPERATE ON HILLS

WARNING: Do not drive up or down hills with slopes greater than 15^ and do not drive across any slope.
- Choose the slowest speed before starting up or down hills.
- Avoid stopping or changing speed on hills.
- If slowing is necessary, move throttle control lever to slower position.
- If stopping is absolutely necessary, push clutch/brake pedal quickly to brake position and engage parking brake.
- Move gearshift lever to 1st gear. Be sure you have allowed room for tractor to roll slightly as you restart movement.
- To restart movement, slowly release parking brake and clutch/brake pedal.
Make all turns slowly.
TO TRANSPORT
- Raise attachment lift to highest position with attachment lift control.
- When pushing or towing your tractor, be sure gearshift lever is in neutral (N) position.
- Do not push or tow tractor at more than five (5) MPH.
NOTE: To protect hood from damage when transporting your tractor on a truck or a trailer, be sure hood is closed and secured to tractor. Use an appropriate means of tying hood to tractor (rope, cord, etc.).
TOWING CARTS AND OTHER ATTACHMENTS
Tow only the attachments that are recommended by and comply with specifications of the manufacturer of your tractor. Use common sense when towing. Too heavy of a load, while on a slope, is dangerous. Tires can lose traction with the ground and cause you to lose control of your tractor.
BEFORE STARTING THE ENGINE
CHECK ENGINE OIL LEVEL
The engine in your tractor has been shipped, from the factory, already filled with summer weight oil.
- Check engine oil with tractor on level ground.
- Remove oil fill cap/dipstick and wipe clean, reinsert the dipstick and screw cap tight, wait for a few seconds, remove and read oil level. If necessary, add oil until "FULL" mark on dipstick is reached. Do not overfill.
- For cold weather operation you should change oil for easier starting (See "OIL VISCOSITY CHART" in the Maintenance section of this manual).
- To change engine oil, see the Maintenance section in this manual.
ADD GASOLINE
- Fill fuel tank to bottom of filler neck. Do not overfill. Use fresh, clean, regular unleaded gasoline with a minimum of 87 octane. (Use of leaded gasoline will increase carbon and lead oxide deposits and reduce valve life). Do not mix oil with gasoline. Purchase fuel in quantities that can be used within 30 days to assure fuel freshness.

CAUTION: Wipe off any spilled oil or fuel. Do not store, spill or use gasoline near an open flame.
IMPORTANT: WHEN OPERATING IN TEMPERATURES BELOW 32^(0^) , USE FRESH, CLEAN WINTER GRADE GASOLINE TO HELP INSURE GOOD COLD WEATHER STARTING.
CAUTION: Alcohol blended fuels (called gasohol or using ethanol or methanol) can attract moisture which leads to separation and formation of acids during storage. Acidic gas can damage the fuel system of an engine while in storage. To avoid engine problems, the fuel system should be emptied before storage of 30 days or longer. Drain the gas tank, start the engine and let it run until the fuel lines and carburetor are empty. Use fresh fuel next season. See Storage Instructions for additional information. Never use engine or carburetor cleaner products in the fuel tank or permanent damage may occur.
TO START ENGINE (See Fig. 5)
When starting the engine for the first time or if the engine has run out of fuel, it will take extra cranking time to move fuel from the tank to the engine.
- Sit on seat in operating position, depress clutch/brake pedal and set parking brake.
- Place gear shift lever in neutral (N) position.
- Move attachment clutch to "DISENGAGED" position.
- Move throttle control to choke position.
NOTE: Before starting, read the warm and cold starting procedures below.
- Insert key into ignition and turn key clockwise to "START" position and release key as soon as engine starts. Do not run starter continuously for more than fifteen seconds per minute. If the engine does not start after several attempts, move throttle control to fast position, wait a few minutes and try again. If engine still does not start, move the throttle control back to the choke position and retry.
WARM WEATHER STARTING (50° F and above)
- When engine starts, move the throttle control to the fast position.
- The attachments and ground drive can now be used. If the engine does not accept the load, restart the engine and allow it to warm up for one minute using the choke as described above.
COLD WEATHER STARTING ( 50^ F and below)
- When engine starts, allow engine to run with the throttle control in the choke position until the engine runs roughly, then move throttle control to fast position. This may require an engine warm-up period from several seconds to several minutes, depending on the temperature.
- The attachments can also be used during the engine warm-up period.
NOTE: If at a high altitude (above 3000 feet) or in cold temperatures (below 32 F) the carburetor fuel mixture may need to be adjusted for best engine performance. See “TO ADJUST CARBURETOR” in the Service and Adjustments section of this manual.
OPERATION
MOWING TIPS
- Mower should be properly leveled for best mowing performance. See "TO LEVEL MOWER HOUSING" in the Service and Adjustments section of this manual.
- The left hand side of mower should be used for trimming.
- Drive so that clippings are discharged onto the area that has been cut. Have the cut area to the right of the machine. This will result in a more even distribution of clippings and more uniform cutting.
- When mowing large areas, start by turning to the right so that clippings will discharge away from shrubs, fences, driveways, etc. After one or two rounds, mow in the opposite direction making left hand turns until finished (See Fig. 9).

FIG. 9
- If grass is extremely tall, it should be mowed twice to reduce load and possible fire hazard from dried clippings. Make first cut relatively high; the second to the desired height.
- Do not mow grass when it is wet. Wet grass will plug mower and leave undesirable clumps. Allow grass to dry before mowing.
Always operate engine at full throttle when mowing to assure better mowing performance and proper discharge of material. Regulate ground speed by selecting a low enough gear to give the mower cutting performance as well as the quality of cut desired. - When operating attachments, select a ground speed that will suit the terrain and give best performance of the attachment being used.
MULCHING MOWING TIPS
IMPORTANT: FOR BEST PERFORMANCE, KEEP MOWER HOUSING FREE OF BUILT-UP GRASS AND TRASH. CLEAN AFTER EACH USE.
- The special mulching blade will recut the grass clippings many times and reduce them in size so that as they fall onto the lawn they will disperse into the grass and not be noticed. Also, the mulched grass will biodegrade quickly to provide nutrients for the lawn. Always mulch with your highest engine (blade) speed as this will provide the best recutting action of the blades.
- Avoid cutting your lawn when it is wet. Wet grass tends to form clumps and interferes with the mulching action. The best time to mow your lawn is the early afternoon. At this time the grass has dried and the newly cut area will not be exposed to the direct sun.
- For best results, adjust the mower cutting height so that the mower cuts off only the top one-third of the grass blades (See Fig. 10). For extremely heavy mulching, reduce your width of cut on each pass and mow slowly.

FIG. 10
- Certain types of grass and grass conditions may require that an area be mulched a second time to completely hide the clippings. When doing a second cut, mow across or perpendicular to the first cut path.
- Change your cutting pattern from week to week. Mow north to south one week then change to east to west the next week. This will help prevent matting and graining of the lawn.
| MAINTENANCE SCHEDULE FILL IN DATES AS YOU COMPLETE REGULAR SERVICE | ||||||||||
| TRA CTOR | Check Brake Operation | |||||||||
| Check Tire Pressure | ||||||||||
| Check Operator Presence and Interlock Systems | ||||||||||
| Check for Loose Fasteners | √5 | √ | ||||||||
| Sharpen/Replace Mower Blades | √3 | |||||||||
| Lubrication Chart | √ | √ | ||||||||
| Check Battery Level | √4 | |||||||||
| Clean Battery and Terminals | √ | √ | ||||||||
| Check Transaxle Cooling | √ | |||||||||
| Check V-Belts | √ | |||||||||
| E N G I E | Check Engine Oil Level | √ | ||||||||
| Change Engine Oil (with oil filter) | √1,2 | √ | ||||||||
| Change Engine Oil (without oil filter) | √1,2 | √ | ||||||||
| Clean Air Filter | √2 | |||||||||
| Clean Air Screen | √2 | |||||||||
| Inspect Muffler/Spark Arrester | √ | |||||||||
| Replace Oil Filter (If equipped) | √1,2 | |||||||||
| Clean Engine Cooling Fins | √2 | |||||||||
| Replace Spark Plug | √ | √ | ||||||||
| Replace Air Filter Paper Cartridge | √2 | |||||||||
| Replace Fuel Filter | √ | |||||||||
1 - Change more often when operating under a heavy load or in high ambient temperatures.
2 - Service more often when operating in dirty or dusty conditions.
3 - Replace blades more often when mowing in sandy soil. 4 - Not required if equipped with maintenance-free battery.
5 - Tighten front axle pivot bolt to 35 ft.-lbs. maximum
Do not overtighten.
GENERAL RECOMMENDATIONS
The warranty on this tractor does not cover items that have been subjected to operator abuse or negligence. To receive full value from the warranty, operator must maintain tractor as instructed in this manual.
Some adjustments will need to be made periodically to properly maintain your tractor.
All adjustments in the Service and Adjustments section of this manual should be checked at least once each season.
- Once a year you should replace the spark plug, clean or replace air filter, and check blades and belts for wear. A new spark plug and clean air filter assure proper air-fuel mixture and help your engine run better and last longer.
BEFORE EACH USE
- Check engine oil level.
- Check brake operation.
- Check tire pressure.
- Check operator presence and interlock systems for proper operation.
- Check for loose fasteners.

① SAE 30 or 10w30 motor oil
② General Purpose Grease
Refer to Maintenance "ENGINE" Section
IMPORTANT: DO NOT OIL OR GREASE THE PIVOT POINTS WHICH HAVE SPECIAL NYLON BEARINGS. VISCOUS LUBRICANTS WILL ATTRACT DUST AND DIRT THAT WILL SHORTEN THE LIFE OF THE SELF-LUBRICATING BEARINGS. IF YOU FEEL THEY MUST BE LUBRICATED, USE ONLY A DRY, POWDERED GRAPHITE TYPE LUBRICANT SPARINGLY.
MAINTENANCE
TRACTOR
Always observe safety rules when performing any maintenance.
BRAKE OPERATION
If tractor requires more than six (6) feet stopping distance at high speed in highest gear, then brake must be adjusted. (See "TO ADJUST BRAKE" in the Service and Adjustments section of this manual).
TIRES
- Maintain proper air pressure in all tires (See "PRODUCT SPECIFICATIONS" section of this manual).
- Keep tires free of gasoline, oil, or insect control chemicals which can harm rubber.
- Avoid stumps, stones, deep ruts, sharp objects and other hazards that may cause tire damage.
NOTE: To seal tire punctures and prevent flat tires due to slow leaks, tire sealant may be purchased from your local parts dealer. Tire sealant also prevents tire dry rot and corrosion.
Be sure operator presence and interlock systems are working properly. If your tractor does not function as described, repair the problem immediately.
- The engine should not start unless the clutch/brake pedal is fully depressed and attachment clutch control is in the disengaged position.
- When the engine is running, any attempt by the operator to leave the seat without first setting the parking brake should shut off the engine.
- When the engine is running and the attachment clutch is engaged, any attempt by the operator to leave the seat should shut off the engine.
- The attachment clutch should never operate unless the operator is in the seat.
BLADE CARE
For best results mower blades must be kept sharp. Replace bent or damaged blades.
BLADE REMOVAL (See Fig. 11)
- Raise mower to highest position to allow access to blades.
- Remove blade bolt, lock washer and flat washer securing blade.
Install new or resharpened blade with trailing edge up towards deck as shown.
IMPORTANT: TO ENSURE PROPER ASSEMBLY, CENTER HOLE IN BLADE MUST ALIGN WITH STAR ON MANDREL ASSEMBLY.
- Reassemble blade bolt, lock washer and flat washer in exact order as shown.
- Tighten blade bolt securely (27-35 Ft. Lbs. torque).
IMPORTANT: BLADE BOLT IS GRADE 8 HEAT TREATED.

FIG. 11
TO SHARPEN BLADE (See Fig. 12)
NOTE: We do not recommend sharpening blade - but if you do, be sure the blade is balanced.
Care should be taken to keep the blade balanced. An unbalanced blade will cause excessive vibration and eventual damage to mower and engine.
- The blade can be sharpened with a file or on a grinding wheel. Do not attempt to sharpen while on the mower.
- To check blade balance, you will need a 5 / 8" diameter steel bolt, pin, or a cone balancer. (When using a cone balancer, follow the instructions supplied with balancer).
NOTE: Do not use a nail for balancing blade. The lobes of the center hole may appear to be centered, but are not.
- Slide blade on to an unthreaded portion of the steel bolt or pin and hold the bolt or pin parallel with the ground. If blade is balanced, it should remain in a horizontal position. If either end of the blade moves downward, sharpen the heavy end until the blade is balanced.

FIG. 12
BATTERY
Your tractor has a battery charging system which is sufficient for normal use. However, periodic charging of the battery with an automotive charger will extend its life.
- Keep battery and terminals clean.
- Keep battery bolts tight.
- Keep small vent holes open.
- Recharge at 6-10 amperes for 1 hour.
NOTE: The original equipment battery on your tractor is maintenance free. Do not attempt to open or remove caps or covers. Adding or checking level of electrolyte is not necessary.
TO CLEAN BATTERY AND TERMINALS
Corrosion and dirt on the battery and terminals can cause the battery to "leak" power.
- Disconnect BLACK battery cable first then RED battery cable and remove battery from tractor.
- Rinse the battery with plain water and dry.
- Clean terminals and battery cable ends with wire brush until bright.
- Coat terminals with grease or petroleum jelly.
- Reinstall battery (See "REPLACING BATTERY" in the SERVICE AND ADJUSTMENTS section of this manual).
V-BELTS
Check V-belts for deterioration and wear after 100 hours of operation and replace if necessary. The belts are not adjustable. Replace belts if they begin to slip from wear.
TRANSAXLE COOLING
Keep transaxle free from build-up of dirt and chaff which can restrict cooling.
ENGINE
LUBRICATION
Only use high quality detergent oil rated with API service classification SF-SJ. Select the oil's SAE viscosity grade according to your expected operating temperature.

oil_visc.chart1_e
FIG. 13
NOTE: Although multi-viscosity oils (5W30, 10W30 etc.) improve starting in cold weather, these multi-viscosity oils will result in increased oil consumption when used above 32^ . Check your engine oil level more frequently to avoid possible engine damage from running low on oil.
Change the oil after every 50 hours of operation or at least once a year if the tractor is not used for 50 hours in one year.
Check the crankcase oil level before starting the engine and after each eight (8) hours of operation. Tighten oil fill cap/dipstick securely each time you check the oil level.
TO CHANGE ENGINE OIL (See Figs. 13 and 14)
Determine temperature range expected before oil change. All oil must meet API service classification SF-SJ.
- Be sure tractor is on level surface.
Oil will drain more freely when warm.
Catch oil in a suitable container. - Remove oil fill cap/dipstick. Be careful not to allow dirt to enter the engine when changing oil.
- Remove yellow cap from end of drain valve and install the drain tube onto the fitting.
- Unlock drain valve by pushing inward and turning counterclockwise.

FIG. 14
To open, pull out on the drain valve.
After oil has drained completely, close and lock the drain valve by pushing inward and turning clockwise until the pin is in the locked position as shown.
- Remove the drain tube and replace the cap onto to the bottom fitting of the drain valve.
- Refill engine with oil through oil fill dipstick tube. Pour slowly. Do not overfill. For approximate capacity see "PRODUCT SPECIFICATIONS" section of this manual.
- Use gauge on oil fill cap/dipstick for checking level. Be sure dipstick cap is tightened securely for accurate reading. Keep oil at "FULL" line on dipstick.
CLEAN AIR SCREEN
Air screen must be kept free of dirt and chaff to prevent engine damage from overheating. Clean with a wire brush or compressed air to remove dirt and stubborn dried gum fibers.
CLEAN AIR INTAKE/COOLING AREAS
To insure proper cooling, make sure the grass screen, cooling fins, and other external surfaces of the engine are kept clean at all times.
Every 100 hours of operation (more often under extremely dusty, dirty conditions), remove the blower housing and other cooling shrouds. Clean the cooling fins and external surfaces as necessary. Make sure the cooling shrouds are reinstalled.
NOTE: Operating the engine with a blocked grass screen, dirty or plugged cooling fins, and/or cooling shrouds removed will cause engine damage due to overheating.
MAINTENANCE
AIR FILTER (See Fig. 15)
Your engine will not run properly using a dirty air filter. Replace pre-cleaner after every 25 hours of operation or every season. Service paper cartridge every 100 hours of operation or every season, whichever occurs first.
Service air cleaner more often under dusty conditions.
- Pull up on air filter cover handle and rotate towards engine.
- Remove cover.
- Carefully remove air filter cartridge and pre-cleaner from base.
- Clean base carefully to prevent debris from falling into carburetor.
NOTE: If very dirty or damaged, replace cartridge.
- Place new pre-cleaner and cartridge firmly in base.
- Align tabs on cover with slots in blower housing and replace cover.
- Hook handle on cover and push down on handle to close.
IMPORTANT: Petroleum solvents, such as kerosene, are not to be used to clean the cartridge. They may cause deterioration of the cartridge. Do not oil cartridge. Do not use pressurized air to clean cartridge.

FIG. 15
ENGINE OIL FILTER
Replace the engine oil filter every season or every other oil change if the tractor is used more than 100 hours in one year.
MUFFLER
Inspect and replace corroded muffler and spark arrester (if equipped) as it could create a fire hazard and/or damage.
SPARK PLUGS
Replace spark plugs at the beginning of each mowing season or after every 100 hours of operation, whichever occurs first. Spark plug type and gap setting are shown in "PRODUCT SPECIFICATIONS" section of this manual.
IN-LINE FUEL FILTER (See Fig. 16)
The fuel filter should be replaced once each season. If fuel filter becomes clogged, obstructing fuel flow to carburetor, replacement is required.
- With engine cool, remove filter and plug fuel line sections.
- Place new fuel filter in position in fuel line with arrow pointing towards carburetor.
- Be sure there are no fuel line leaks and clamps are properly positioned.
- Immediately wipe up any spilled gasoline.

FIG. 16
CLEANING
- Clean engine, battery, seat, finish, etc. of all foreign matter.
- Keep finished surfaces and wheels free of all gasoline, oil, etc.
- Protect painted surfaces with automotive type wax.
We do not recommend using a garden hose or pressure washer to clean your tractor unless the engine and transmission are covered to keep water out. Water in engine or transmission will shorten the useful life of your tractor. Use compressed air or a leaf blower to remove grass, leaves and trash from tractor and mower.
SERVICE AND ADJUSTMENTS

WARNING: TO AVOID SERIOUS INJURY, BEFORE PERFORMING ANY SERVICE OR ADJUSTMENTS:
- Depress clutch/brake pedal fully and set parking brake.
- Place gearshift lever in neutral (N) position.
- Place attachment clutch in "DISENGAGED" position.
- Turn ignition key to "STOP" and remove key.
- Make sure the blades and all moving parts have completely stopped.
- Disconnect spark plug wire from spark plug and place wire where it cannot come in contact with plug.
TRACTOR
TO REMOVE MOWER (See Fig. 17)
Mower will be easier to remove from the right side of tractor.
- Place attachment clutch in "DISENGAGED" position.
- Move attachment lift lever forward to lower mower to its lowest position.
Roll belt off engine pulley. - Remove small retainer spring, and remove clutch spring off pulley bolt.
- Remove large retainer spring, slide collar off and push housing guide out of bracket.
- Disconnect anti-swaybar from chassis bracket by removing retainer spring.
- Disconnect suspension arms from rear deck brackets by removing retainer springs.
- Disconnect front links from deck by removing retainer springs.
- Raise lift lever to raise suspension arms. Slide mower out from under tractor.
IMPORTANT: IF AN ATTACHMENT OTHER THAN THE MOWER DECK IS TO BE MOUNTED ON THE TRACTOR, REMOVE THE FRONT LINKS AND HOOK THE CLUTCH SPRING INTO SQUARE HOLE IN FRAME.
TO INSTALL MOWER (See Fig. 17)
- Raise attachment lift lever to its highest position.
- Slide mower under tractor with deflector shield to right side of tractor.
Lower lift lever to its lowest position. - Connect front links to mower deck and secure with retainer springs..
- Connect suspension arms to rear deck brackets and secure with retainer springs.
- Connect anti-swaybar to chassis bracket and secure with retainer spring.
- Push clutch cable housing guide into bracket, slide collar onto guide and secure with large retainer spring.
- Place flat washer and clutch spring on idler pulley bolt and secure with small retainer spring.
Install belt onto engine pulley.

Fig. 17
SERVICE AND ADJUSTMENTS
Adjust the mower while tractor is parked on level ground or driveway. Make sure tires are properly inflated (See "PRODUCT SPECIFICATIONS" section of this manual). If tires are over or underinflated, you will not properly adjust your mower.
SIDE-TO-SIDE ADJUSTMENT (See Figs. 18 and 19)
- Raise mower to its highest position.
- At the midpoint of both sides of mower, measure height from bottom edge of mower to ground. Distance "A" on both sides of mower should be the same or within 1/4 of each other.
- If adjustment is necessary, make adjustment on one side of mower only.
- To raise one side of mower, tighten lift link adjustment nut on that side.
- To lower one side of mower, loosen lift link adjustment nut on that side.
NOTE: Three full turns of adjustment nut will change mower height about 1/8" .
- Recheck measurements after adjusting.

FIG. 18

FIG. 19
FRONT-TO-BACK ADJUSTMENT (See Figs. 20 and 21)
IMPORTANT: DECK MUST BE LEVEL SIDE-TO-SIDE. IF THE FOLLOWING FRONT-TO-BACK ADJUSTMENT IS NECESSARY, BE SURE TO ADJUST BOTH FRONT LINKS EQUALLY SO MOWER WILL STAY LEVEL SIDE-TO-SIDE.
To obtain the best cutting results, the mower housing should be adjusted so that the front is approximately 1/8'' to 1/2'' lower than the rear when the mower is in its highest position.
Check adjustment on right side of tractor. Measure distance "D" directly in front and behind the mandrel at bottom edge of mower housing as shown.
- Before making any necessary adjustments, check that both front links are equal in length.
- If links are not equal in length, adjust one link to same length as other link.
- To lower front of mower loosen nut "E" on both front links an equal number of turns.
-
When distance “D” is 1/8 to 1/2 lower at front than rear, tighten nuts “F” against trunnion on both front links.
-
To raise front of mower, loosen nut "F" from trunnion on both front links. Tighten nut "E" on both front links an equal number of turns. The two front links must remain equal in length.
- When distance “D” is 1/8" to 1/2" lower at front than rear, tighten nut “F” against trunnion on both front links.
- Recheck side-to-side adjustment.

FIG. 20


FIG. 21
TO REPLACE MOWER BLADE DRIVE BELT (See Fig. 22)
The mower blade drive belt may be replaced without tools. Park the tractor on level surface. Engage parking brake.
BELT REMOVAL -
- Remove mower from tractor (See "TO REMOVE MOWER" in this section of manual).
Work belt off both mandrel pulleys and idler pulleys.
Pull belt away from mower.
BELT INSTALLATION -
- Work belt around both mandrel pulleys and idler pulleys.
- Make sure belt is in all pulley grooves and inside all belt guides.
- Install mower (See "To Install Mower" in this section of manual).
SERVICE AND ADJUSTMENTS

FIG. 22
TO CHECK AND ADJUST BRAKE (See Fig. 23)
Your tractor is equipped with an adjustable brake system which is mounted on the right side of the transaxle.
If tractor requires more than five (5) feet to stop at highest speed in highest gear on a level, dry concrete or paved surface, then brake must be checked and adjusted.
TO CHECK BRAKE
- Park tractor on a level, dry concrete or paved surface, depress clutch/brake pedal all the way down and engage parking brake.
- Place gear shift lever in neutral (N) position.
The rear wheels must lock and skid when you try to manually push the tractor forward. If the rear wheels rotate, the brake needs to be adjusted or the pads need to be replaced.
TO ADJUST BRAKE
- Depress clutch/brake pedal all the way down and engage parking brake.
- Measure distance between brake operating arm and nut "A" on brake rod.
- If distance is other than 1 - 1 / 2 ", loosen jam nut and turn nut "A" until distance becomes 1-1/2". Retighten jam nut against nut "A".
- Road test tractor for proper stopping distance as stated above. Readjust if necessary. If stopping distance is still greater than five (5) feet in highest gear, further maintenance is necessary. Replace brake pads or contact a qualified service center.

FIG. 23
TO REPLACE MOTION DRIVE BELT (See Fig. 24)
Park the tractor on level surface. Engage parking brake. For assistance, there is a belt installation guide decal on bottom side of left footrest.
BELT REMOVAL -
- Remove mower (See "TO REMOVE MOWER" in this section of manual).
NOTE: Observe entire motion drive belt and position of all belt guides and keepers.
- Remove belt from stationary idler and clutching idler.
- Remove belt downward from around engine pulley.
Pull belt slack toward rear of tractor. Remove belt upwards from transaxle pulley by deflecting belt keepers. - Remove belt from center span keeper and pull belt away from tractor.
BELT INSTALLATION -
- Carefully work new belt down between transaxle belt keepers and onto the input pulley.
- Slide belt into the center span keeper.
Pull belt toward front of tractor and roll around the top groove of engine pulley. - Install belt through stationary idler and clutching idler.
- Make sure belt is in all pulley grooves and inside all belt guides and keepers.
- Install mower (See "TO INSTALL MOWER" in this section of manual).

FIG. 24
TRANSAXLE GEAR SHIFT LEVER NEUTRAL-ADJUSTMENT (See Fig. 25)
The transaxle should be in neutral when the gear shift lever is in neutral (N) (lock gate) position. The adjustment is preset at the factory; however, if adjustment is needed, proceed as follows:
Make sure transaxle is in neutral (N).
NOTE: When the tractor rear wheels move freely, the transaxle is in neutral.
SERVICE AND ADJUSTMENTS
- Loosen adjustment bolt in front of the right rear wheel.
-
Position the gear shift lever in the neutral (N) position.
-
Tighten adjustment bolt securely.
NOTE: If additional clearance is needed to get to adjustment bolt, move mower deck height to the lowest position.

FIG. 25
TO ADJUST STEERING WHEEL ALIGNMENT
If steering wheel crossbars are not horizontal (left to right) when wheels are positioned straight forward, remove steering wheel and reassemble per instructions in the Assembly section of this manual.
FRONT WHEEL TOE-IN/CAMBER
The front wheel toe-in and camber are not adjustable on your tractor. If damage has occurred to affect the front wheel toe-in or camber, contact your nearest authorized service center/department.
TO REMOVE WHEEL FOR REPAIRS (See Fig. 26)
- Block up axle securely.
- Remove axle cover, retaining ring and washers to allow wheel removal (rear wheel contains a square key - Do not lose).
Repair tire and reassemble. - On rear wheels only: align grooves in rear wheel hub and axle. Insert square key.
- Replace washers and snap retaining ring securely in axle groove.
- Replace axle cover.
NOTE: To seal tire punctures and prevent flat tires due to slow leaks, tire sealant may be purchased from your local parts dealer. Tire sealant also prevents tire dry rot and corrosion.

FIG. 26
TO START ENGINE WITH A WEAK BATTERY (See Fig. 27)

WARNING: Lead-acid batteries generate explosive gases. Keep sparks, flame and smoking materials away from batteries. Always wear eye protection when around batteries.
If your battery is too weak to start the engine, it should be recharged. (See "BATTERY" in the MAINTENANCE section of this manual).
If "jumper cables" are used for emergency starting, follow this procedure:
IMPORTANT: YOUR TRACTOR IS EQUIPPED WITH A 12 VOLT SYSTEM. THE OTHER VEHICLE MUST ALSO BE A 12 VOLT SYSTEM. DO NOT USE YOUR TRACTOR BATTERY TO START OTHER VEHICLES.
TO ATTACH JUMPER CABLES -
- Connect one end of the RED cable to the POSITIVE (+) terminal of each battery(A-B), taking care not to short against tractor chassis.
- Connect one end of the BLACK cable to the NEGATIVE (-) terminal (C) of fully charged battery.
- Connect the other end of the BLACK cable (D) to good chassis ground, away from fuel tank and battery.
TO REMOVE CABLES, REVERSE ORDER -
- BLACK cable first from chassis and then from the fully charged battery.
- RED cable last from both batteries.

FIG. 27
REPLACING BATTERY (See Figs. 28 and 29)

WARNING: Do not short battery terminals by allowing a wrench or any other object to contact both terminals at the same time. Before connecting battery, remove metal brackets, wristwatch bands, rings, etc. Positive terminal must be connected first to prevent sparking from accidental grounding.
- Lift seat pan to raised position.
- Disconnect BLACK battery cable first then RED battery cable and carefully remove battery from tractor.
- Install new battery with terminals in same position as old battery.
SERVICE AND ADJUSTMENTS
- First connect RED battery cable to positive (+) terminal with hex bolt and keps nut as shown. Tighten securely. Slide terminal cover over terminal.
- Connect BLACK grounding cable to negative (-) terminal with remaining hex bolt and keps nut. Tighten securely.

FIG. 28

FIG. 29
TO REPLACE HEADLIGHT BULB
- Raise hood.
Pull bulb holder out of the hole in the backside of the grill. - Replace bulb in holder and push bulb holder securely back into the hole in the backside of the grill.
- Close hood.
INTERLOCKS AND RELAYS
Loose or damaged wiring may cause your tractor to run poorly, stop running, or prevent it from starting.
- Check wiring. See electrical wiring diagram in the Repair Parts section.
TO REPLACE FUSE
Replace with 20 amp automotive-type plug-in fuse. The fuse holder is located behind the dash.
TO REMOVE HOOD AND GRILL ASSEMBLY (See Fig. 30)
- Raise hood.
Unsnap headlight wire connector. - Stand in front of tractor. Grasp hood at sides, tilt toward engine and lift off of tractor.
To replace, reverse above procedure.

FIG. 30
ENGINE
TO ADJUST THROTTLE CONTROL CABLE (See Fig. 31)
The throttle control has been preset at the factory and adjustment should not be necessary. Check adjustment as described below before loosening cable. If adjustment is necessary, proceed as follows:
- With engine not running, move throttle control lever from slow to choke position. Slowly move lever from choke to fast position.
- Check that holes "A" in governor control lever and hole in governor plate line-up. If holes "A" are not aligned, loosen clamp screw and move throttle cable until holes are aligned. Tighten clamp screw securely.

FIG. 31
TO ADJUST CARBURETOR
The carburetor has been preset at the factory and adjustment should not be necessary. However, minor adjustment may be required to compensate for differences in fuel, temperature, altitude or load. If the carburetor does need adjustment, see engine manual.
High speed stop is factory adjusted. Do not adjust - damage may result.
IMPORTANT: NEVERTAMPERWITHTHE ENGINEGOVERNOR, WHICH IS FACTORY SET FOR PROPER ENGINE SPEED. OVERSPEEDING THE ENGINE ABOVE THE FACTORY HIGH SPEED SETTING CAN BE DANGEROUS. IF YOU THINK THE ENGINE-GOVERNED HIGH SPEED NEEDS ADJUSTING, CONTACT YOUR NEAREST AUTHORIZED SERVICE CENTER/ DEPARTMENT, WHICH HAS PROPER EQUIPMENT AND EXPERIENCE TO MAKE ANY NECESSARY ADJUSTMENTS.
STORAGE
Immediately prepare your tractor for storage at the end of the season or if the tractor will not be used for 30 days or more.

WARNING: Never store the tractor with gasoline in the tank inside a building where fumes may reach an open flame or spark. Allow the engine to cool before storing in any enclosure.
TRACTOR
Remove mower from tractor for winter storage. When mower is to be stored for a period of time, clean it thoroughly, remove all dirt, grease, leaves, etc. Store in a clean, dry area.
- Clean entire tractor (See "CLEANING" in the Maintenance section of this manual).
- Inspect and replace belts, if necessary (See belt replacement instructions in the Service and Adjustments section of this manual).
- Lubricate as shown in the Maintenance section of this manual.
- Be sure that all nuts, bolts and screws are securely fastened. Inspect moving parts for damage, breakage and wear. Replace if necessary.
- Touch up all rusted or chipped paint surfaces; sand lightly before painting.
BATTERY
- Fully charge the battery for storage.
- After a period of time in storage, battery may require recharging.
- To help prevent corrosion and power leakage during long periods of storage, battery cables should be disconnected and battery cleaned thoroughly (see "TO CLEAN BATTERY AND TERMINALS" in the Maintenance section of this manual).
- After cleaning, leave cables disconnected and place cables where they cannot come in contact with battery terminals.
- If battery is removed from tractor for storage, do not store battery directly on concrete or damp surfaces.
ENGINE
FUEL SYSTEM
IMPORTANT: IT IS IMPORTANT TO PREVENT GUM DEPOSITS FROM FORMING IN ESSENTIAL FUEL SYSTEM PARTS SUCH AS CARBURETOR, FUEL FILTER, FUEL HOSE, OR TANK DURING STORAGE. ALSO, EXPERIENCE INDICATES THAT ALCOHOL BLENDED FUELS (CALLED GASOHOL OR USING ETHANOL OR METHANOL) CAN ATTRACT MOISTUREWHICH LEADSTO SEPARATION AND FORMATION OF ACIDS DURING STORAGE. ACIDIC GAS CAN DAMAGE THE FUEL SYSTEM OF AN ENGINE WHILE IN STORAGE.
- Drain the fuel tank.
- Start the engine and let it run until the fuel lines and carburetor are empty.
- Never use engine or carburetor cleaner products in the fuel tank or permanent damage may occur.
Use fresh fuel next season.
NOTE: Fuel stabilizer is an acceptable alternative in minimizing the formation of fuel gum deposits during storage. Add stabilizer to gasoline in fuel tank or storage container. Always follow the mix ratio found on stabilizer container. Run engine at least 10 minutes after adding stabilizer to allow the stabilizer to reach the carburetor. Do not drain the gas tank and carburetor if using fuel stabilizer.
ENGINE OIL
Drain oil (with engine warm) and replace with clean engine oil. (See "ENGINE" in the Maintenance section of this manual).
CYLINDER(S)
- Remove spark plug(s).
- Pour one ounce of oil through spark plug hole(s) into cylinder(s).
- Turn ignition key to "START" position for a few seconds to distribute oil.
- Replace with new spark plug(s).
OTHER
- Do not store gasoline from one season to another.
- Replace your gasoline can if your can starts to rust. Rust and/or dirt in your gasoline will cause problems.
- If possible, store your tractor indoors and cover it to give protection from dust and dirt.
- Cover your tractor with a suitable protective cover that does not retain moisture. Do not use plastic. Plastic cannot breathe which allows condensation to form and will cause your tractor to rust.
IMPORTANT: NEVER COVER TRACTOR WHILE ENGINE AND EXHAUST AREAS ARE STILL WARM.
TROUBLESHOOTING POINTS
| PROBLEM | CAUSE | CORRECTION |
| Will not start | 1. Out of fuel. 2. Engine not "CHOKED" properly. 3. Engine flooded. 4. Bad spark plug. 5. Dirty air filter. 6. Dirty fuel filter. 7. Water in fuel. 8. Loose or damaged wiring. 9. Carburetor out of adjustment. 10. Engine valves out of adjustment. | 1. Fill fuel tank. 2. See "TO START ENGINE" in Operation section. 3. Wait several minutes before attempting to start. 4. Replace spark plug. 5. Clean/replace air filter. 6. Replace fuel filter. 7. Drain fuel tank and carburetor, refill tank with fresh gasoline and replace fuel filter. 8. Check all wiring. 9. See "To Adjust Carburetor" in Service Adjustments section. 10. Contact an authorized service center/department. |
| Hard to start | 1. Dirty air filter. 2. Bad spark plug. 3. Weak or dead battery. 4. Dirty fuel filter. 5. Stale or dirty fuel. 6. Loose or damaged wiring. 7. Carburetor out of adjustment. 8. Engine valves out of adjustment. | 1. Clean/replace air filter. 2. Replace spark plug. 3. Recharge or replace battery. 4. Replace fuel filter. 5. Drain fuel tank and refill with fresh gasoline. 6. Check all wiring. 7. See "To Adjust Carburetor" in Service Adjustments section. 8. Contact an authorized service center/department. |
| Engine will not turn over | 1. Brake pedal not depressed. 2. Attachment clutch is engaged. 3. Weak or dead battery. 4. Blown fuse. 5. Corroded battery terminals. 6. Loose or damaged wiring. 7. Faulty ignition switch. 8. Faulty solenoid or starter. 9. Faulty operator presence switch(es). | 1. Depress brake pedal. 2. Disengage attachment clutch. 3. Recharge or replace battery. 4. Replace fuse. 5. Clean battery terminals. 6. Check all wiring. 7. Check/replace ignition switch. 8. Check/replace solenoid or starter. 9. Contact an authorized service center/department. |
| Engine clicks but will not start | 1. Weak or dead battery. 2. Corroded battery terminals. 3. Loose or damaged wiring. 4. Faulty solenoid or starter. | 1. Recharge or replace battery. 2. Clean battery terminals. 3. Check all wiring. 4. Check/replace solenoid or starter. |
| Loss of power | 1. Cutting too much grass/too fast. 2. Throttle in "CHoke" position. 3. Build-up of grass, leaves and trash under mower. 4. Dirty air filter. 5. Low oil level/dirty oil. 6. Faulty spark plug. 7. Dirty fuel filter. 8. Stale or dirty fuel. 9. Water in fuel. 10. Spark plug wire loose. 11. Dirty engine air screen/fins. 12. Dirty/clogged muffler. 13. Loose or damaged wiring. 14. Carburetor out of adjustment. 15. Engine valves out of adjustment. | 1. Set in "Higher Cut" position/reduce speed. 2. Adjust throttle control. 3. Clean underside of mower housing. 4. Clean/replace air filter. 5. Check oil level/change oil. 6. Clean and regap or change spark plug. 7. Replace fuel filter. 8. Drain fuel tank and refill with fresh gasoline. 9. Drain fuel tank and carburetor, refill tank with fresh gasoline and replace fuel filter. 10. Connect and tighten spark plug wire. 11. Clean engine air screen/fins. 12. Clean/replace muffler. 13. Check all wiring. 14. See "To Adjust Carburetor" in Service Adjustments section. 15. Contact an authorized service center/department. |
| Excessive vibration | 1. Worn, bent or loose blade. 2. Bent blade mandrel. 3. Loose/damaged part(s). | 1. Replace blade. Tighten blade bolt. 2. Replace blade mandrel. 3. Tighten loose part(s). Replace damaged parts. |
TROUBLESHOOTING POINTS
| PROBLEM | CAUSE | CORRECTION |
| Engine continues to run when operator leaves seat with attachment clutch engaged | 1. Faulty operator-safety presence control system. | 1. Check wiring, switches and connections. If not corrected, contact an authorized service center/department. |
| Poor cut - uneven | 1. Worn, bent or loose blade. 2. Mower deck not level. 3. Buildup of grass, leaves, and trash under mower. 4. Bent blade mandrel. 5. Clogged mower deck vent holes from buildup of grass, leaves, and trash around mandrels. | 1. Replace blade. Tighten blade bolt. 2. Level mower deck. 3. Clean underside of mower housing. 4. Replace blade mandrel. 5. Clean around mandrels to open vent holes. |
| Mower blades will not rotate | 1. Obstruction in clutch mechanism. 2. Worn/damaged mower drive belt. 3. Frozen idler pulley. 4. Frozen blade mandrel. | 1. Remove obstruction. 2. Replace mower drive belt. 3. Replace idler pulley. 4. Replace blade mandrel. |
| Poor grass discharge | 1. Engine speed too slow. 2. Travel speed too fast. 3. Wet grass. 4. Mower deck not level. 5. Low/uneven tire air pressure. 6. Worn, bent or loose blade. 7. Buildup of grass, leaves and trash under mower. 8. Mower drive belt worn. 9. Blades improperly installed. 0. Improper blades used. 1. Clogged mower deck vent holes from buildup of grass, leaves, and trash around mandrels. | 1. Place throttle control in “FAST” position. 2. Shift to slower speed. 3. Allow grass to dry before mowing. 4. Level mower deck. 5. Check tires for proper air pressure. 6. Replace/sharpen blade. Tighten blade bolt. 7. Clean underside of mower housing. 8. Replace mower drive belt. 9. Reinstall blades sharp edge down. 10. Replace with blades listed in this manual. 11. Clean around mandrels to open vent holes. |
| Headlight(s) not working (if so equipped) | 1. Switch is “OFF”. 2. Bulb(s) or lamp(s) burned out. 3. Faulty light switch. 4. Loose or damaged wiring. 5. Blown fuse. | 1. Turn switch “ON”. 2. Replace bulb(s) or lamp(s). 3. Check/replace light switch. 4. Check wiring and connections. 5. Replace fuse. |
| Battery will not charge | 1. Bad battery cell(s). 2. Poor cable connections. 3. Faulty regulator (if so equipped). 4. Faulty alternator. | 1. Replace battery. 2. Check/clean all connections. 3. Replace regulator. 4. Replace alternator. |
| Loss of drive | 1. Freewheel control in “disengaged” position. 2. Motion drive belt worn, damaged, or broken. 3. Air trapped in transmission during shipment or servicing. | 1. Place freewheel control in “engaged” position. 2. Replace motion drive belt. 3. Purge transmission. |
| Engine “backfires” when turning engine “OFF” | 1. Engine throttle control not set at “SLOW” position for 30 seconds before stopping engine. | 1. Move throttle control to “SLOW” position and allow to idle for 30 seconds before stopping engine. |
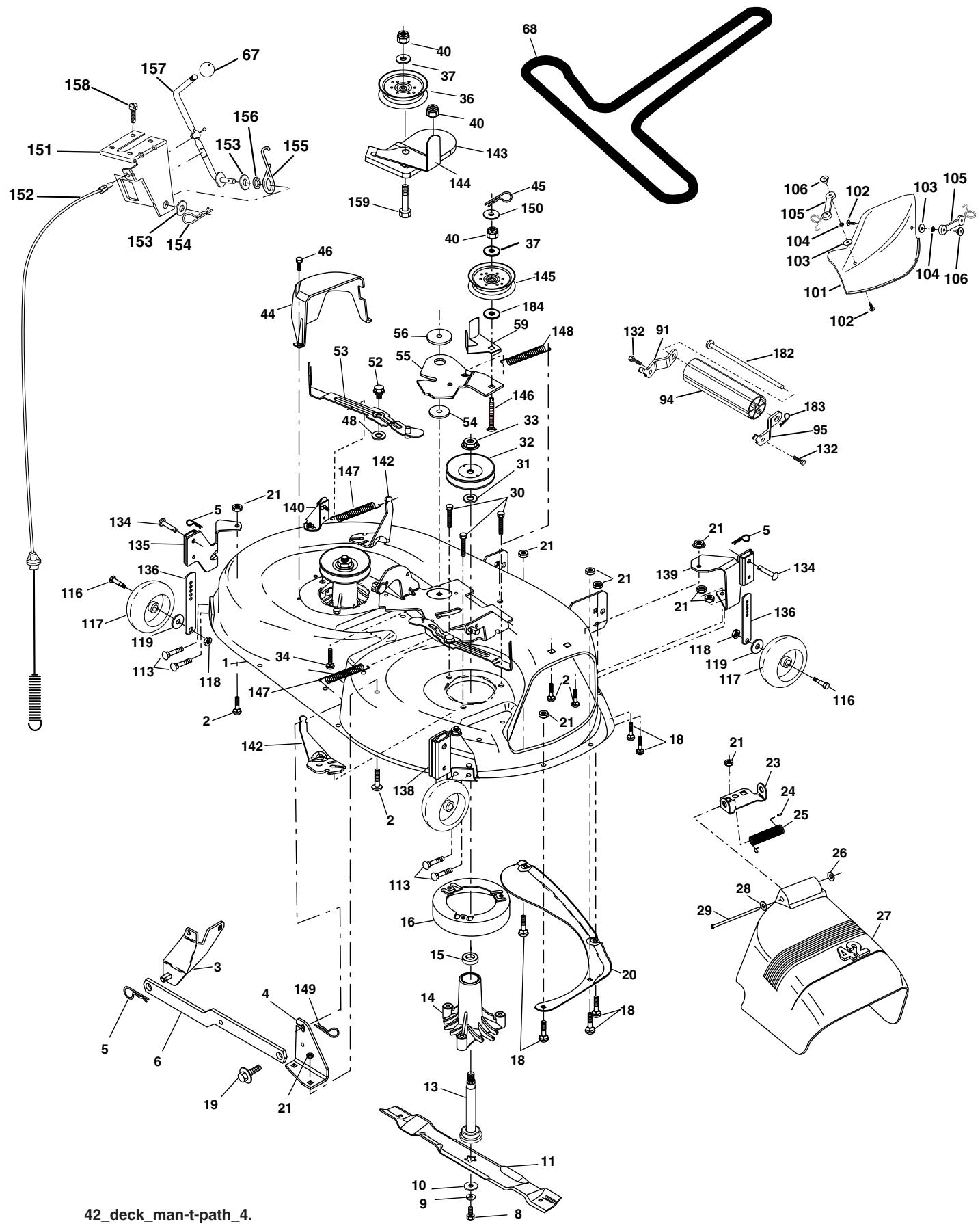
REPAIR PARTS
TRACTOR -- MODEL NUMBER PDB1842STA
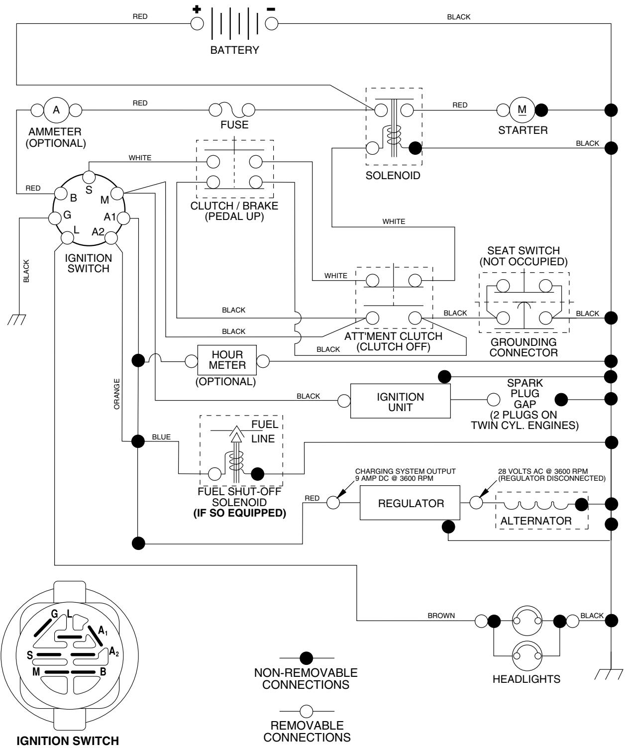
SCHEMATIC

IGNITION SWITCH
| POSITION | CIRCUIT | “MAKE” |
| OFF | M+G+A1 | NONE |
| RUN/LIGHT | B+A1 | A2+L |
| RUN | B+A1 | NONE |
| START | B + S + A1 | NONE |
WIRING INSULATED CLIPS
NOTE: IF WIRING INSULATED CLIPS WERE REMOVED FOR SERVICING OF UNIT, THEY SHOULD BE REPLACED TO PROPERLY SECURE YOUR WIRING.
REPAIR PARTS
TRACTOR - - MODEL NUMBER PDB1842STA
ELECTRICAL

KEY PART
NO. NO.
DESCRIPTION
1 163465
Battery 12 Volt 25 Amp
2 74760412
Bolt Hex Hd 1/4-20 Unc x 3/4
8 176689
Box Battery
16 176137
Switch Interlock
21 183759
Harness Asm Light W/4152J
22 4152J
Bulb Light #1156
24 4799J
Cable Battery 6 Ga 11"red
25 146147
Cable Battery 6 Ga w/16 wire,red
26 175158
Fuse 20 AMP
27 73510400
Nut Keps Hex 1/4-20 Unc
28 4207J
Cable Ground 6 Ga 12" black
29 121305X
Switch Plunger
30 175566
Switch Ign
33 140401
Key Ign
40 179720
Harness Ign
41 71110408
Bolt Blk Fin Hex 1/4-20 x 1/2
42 131563
Cover Terminal Red
43 178861
Solenoid
45 122822X
Ammeter
52 141940
Protection Wire Loop
90 180449
Cover Terminal
NOTE: All component dimensions give in U.S. inches 1 inch = 25.4 mm.
REPAIR PARTS
TRACTOR -- MODEL NUMBER PDB1842STA
CHASSIS AND ENCLOSURES

| KEY NO. | PART NO. | DESCRIPTION |
| 1 | 174619 | Chassis |
| 2 | 176554 | Drawbar |
| 3 | 17060612 | Screw 3/8-16 x 3/4 |
| 5 | 155272 | Bumper Hood/Dash |
| 9 | 168337X012 | Dash |
| 10 | 72140608 | Bolt RdHd Sqnk. 3/8-16 Unc x 1 |
| 11 | 174996 | Panel Asm. Dash Lh |
| 13 | 175255 | Panel Dash Rh |
| 17 | 183393X428 | Hood |
| 18 | 126938X | Bumper Hood |
| 24 | 74780616 | Bolt Fin Hex 3/8-16 Unc x 1 Gr. 5 |
| 25 | 19131312 | Washer 13/32 x 13/16 x 12 Ga. |
| 26 | 73800600 | Nut Lock Hex w/Insert 3/8-16 Unc |
| 28 | 183828 | Grill/Lens Asm |
| 30 | 169470X428 | Fender Asm |
| 31 | 136619 | Bracket Fender |
| 33 | 179716X428 | Footrest LH |
| 34 | 179717X428 | Footrest RH |
| 35 | 72110606 | Bolt RdHd Sht. Sqnk. 3/8-16 x 3/4 |
| 37 | 17490508 | Screw Thdrol 5/16-18 x 1/2 Tyt |
| 38 | 175710 | Bracket Asm. Pivot Mower Rear |
| 39 | 174714 | Bracket Pivot |
| 58 | 184322 | Air Duct |
| 64 | 154798 | Dash Lower |
| 114 | 158112 | Keeper Belt Rear LH |
| 115 | 17490620 | Screw Thdrol 3/8-16 x 1-1/4 |
| 142 | 175702 | Plate Reinforcement |
| 145 | 156524 | Rod Pivot Chassis/Hood |
| 159 | 169473X428 | Cupholder |
| 166 | 171875 | Screw #13-16 x 3/4 |
| 205 | 17490608 | Screw Thdrol 3/8-16 x 1/2 |
| 206 | 170165 | Bolt shoulder 5/16-18 |
| 207 | 17670508 | Screw Thdrol 5/16-18 x 1/2 |
| 208 | 17670608 | Screw Thdrol 3/8-16 x 1/2 |
| 209 | 17000612 | Screw 3/8-16 x 3/4 |
| 211 | 145212 | Nut Hexflange Lock |
| 258 | 183835X599 | Lens Grille RH |
| 259 | 183834X599 | Lens Grille LH |
| 261 | 183829X428 | Insert Grille |
| 263 | 183832 | Bezel Grille LH |
| 264 | 183833 | Bezel Grille RH |
| -- | 5479J | Plug Btn Blk |
NOTE: All component dimensions given in U.S. inches 1 inch = 25.4 mm
REPAIR PARTS
TRACTOR -- MODEL NUMBER PDB1842STA
DRIVE

drive-fender_49
REPAIR PARTS
TRACTOR -- MODEL NUMBER PDB1842STA
DRIVE
| KEY NO. | PART NO. | DESCRIPTION | KEY NO. | PART NO. | DESCRIPTION |
| 1 | ------- | Transaxle Peerless (206-545C) (Order parts from transaxle manu- facturer) | 63 | 175410 | Engine Pulley |
| 64 | 173937 | Bolt Hex | |||
| 65 | 10040700 | Washer Lock Hwy Hclc Spr 7/16 | |||
| 2 | 146682 | Spring Return Brake T/a Zinc | 66 | 154778 | Keeper Belt Engine Foolproof |
| 3 | 123666X | Pulley Transaxle 18" tires | 69 | 142432 | Screw Hex wsh Hi Lo |
| 4 | 12000028 | Ring Retainer # 5100-62 | 1/4 x 1/2 Unc | ||
| 5 | 121520X | Strap Torque 30 Degrees | 70 | 134683 | Guide Belt Mower Drive RH |
| 6 | 17060512 | Screw 5/16-18 x 3/4 | 74 | 137057 | Spacer Axle |
| 8 | 165619 | Rod Shift Fender Adjust Lt | 75 | 121749X | Washer 25/32 x 1 1/4 x 16 Ga |
| 10 | 76020416 | Pin Cotter 1/8 x 1 Cad | 76 | 12000001 | E-ring #5133-75 |
| 11 | 105701X | Washer Plate Shf 388 Sq Hole | 77 | 123583X | Key Square 2 0 x 1845/ 1865 |
| 13 | 74550412 | Bolt 1/4-28 Unf Gr 8 W/Patch | 78 | 121748X | Washer 25/32 x 1-5/8 x 16 Ga |
| 14 | 10040400 | Washer Lock Hwy Helical | 79 | 2228M | Key Woodruff #9 3/16 x 3/4 |
| 15 | 74490544 | Bolt Hex Flghd 5/16-18 Gr. 5 | 80 | 145090 | Arm Shift |
| 16 | 73800500 | Nut Lock Hex w/ins 5/16-18 | 81 | 165592 | Shaft Asm Cross Tapered PMST/ |
| 18 | 74780616 | Bolt, Fin Hex 3/8-16 Unc x 1 Gr. 5 | 20 | ||
| 19 | 73800600 | Nut Lock 3/8-16 Unc | 82 | 123782X | Spring Torsion T/a |
| 21 | 140845 | Knob | 83 | 19171216 | Washer 17/32 x 3/4 x 16 Ga |
| 22 | 130804 | Rod Brake Blk Zinc 26 840 | 84 | 166231 | Link Transaxle PMST/20" Zinc |
| 24 | 73350600 | Nut Hex Jam 3/8-16 Unc | 85 | 150360 | Nut Lock Center 1/4 - 28 FNTHD |
| 25 | 106888X | Spring Rod Brake 2 00 Zinc | 89 | 169372X428 | Console Shift STLT |
| 26 | 19131316 | Washer 13/32 x 13/16 x 16 Ga | 96 | 4497H | Retainer Spring 1" |
| 27 | 76020412 | Pin Cotter 1/8 x 3/4 Cad | 112 | 19091210 | Washer 9/32 x 3/4 x 10 Ga. |
| 28 | 175765 | Rod Brake Parking LT/YT | 113 | 127285X | Strap Torque LT |
| 29 | 71673 | Cap Brake Parking | 116 | 72140608 | Bolt Rdhd Sq Neck 3/8-16 x 1 |
| 30 | 169592 | Bracket Mtg Transaxle | 120 | 73900600 | Nut Lock Flg. 3/8-16 Unc |
| 32 | 74760512 | Bolt Hex Hd 5/16-18 Unc x 3/4 | 150 | 175456 | Spacer Retainer |
| 34 | 175578 | Shaft Asm Pedal Foot | 151 | 19133210 | Washer 13/32 x 2 x 10 |
| 35 | 120183X | Bearing Nylon Bulk 629 Id | 156 | 166002 | Washer Srtd 5/16 ID x 1.125 |
| 36 | 19211616 | Washer 21/32 x 1 x 16 Ga | 158 | 165589 | Bracket Shift Mount |
| 37 | 1572H | Pin Roll 3/16 x 1" | 159 | 183900 | Hub Shift |
| 38 | 179114 | Pulley Composite Flat | 161 | 72140406 | Bolt Rdhd Sqnk 1/4-20 x 3/4 Gr |
| 39 | 74760648 | Bolt Fin Hex 3/8-16 Unc x 3 | 162 | 73680400 | Nut Crownlock 1/4-20 Unc |
| 41 | 175556 | Keeper Belt Flat Idler | 163 | 74780416 | Bolt Hex Fin 1/4-20 Unc x 1 Gr 5 |
| 47 | 127783 | Pulley Idler V Groove Plastic | 164 | 19091010 | Washer 5/8 x .281 x 10 Ga |
| 48 | 154407 | Bellcrank Asm | 165 | 165623 | Bracket Pivot Lever |
| 49 | 123205X | Retainer Belt Style Spring | 166 | 166880 | Screw 5/16-18 x 5/8 |
| 50 | 72110612 | Bolt Hex Hd 3/8-16 Unc x 1-1/2 | 168 | 165492 | Bolt Shoulder 5/16-18 x .561 |
| 51 | 73680600 | Nut Crownlock 3/8-16 Unc | 169 | 165580 | Plate Fastening |
| 52 | 73680500 | Nut Crownlock 5/16-18 Unc | 170 | 178394 | Keeper Belt Transaxle Gear |
| 53 | 105710X | Link Clutch | 197 | 169613 | Nyliner Snap-In |
| 55 | 105709X | Spring Return Clutch 6 75 | 198 | 169593 | Washer Nyliner |
| 56 | 17060620 | Screw 3/8-16 x 1-1/4 | 202 | 72110614 | Bolt Carr Sh 3/8-16 x 1-3/4 Gr. 5 |
| 57 | 130801 | V-Belt Ground Drive 95 25 | 212 | 145212 | Nut Hexflange Lock |
| 59 | 169691 | Keeper Belt Span Ctr | |||
| 61 | 17120614 | Screw 3/8-16 x .875 | |||
| 62 | 8883R | Cover Pedal Blk Round | NOTE: All component dimensions given in U.S. inches | ||
NOTE: All component dimensions given in U.S. inches 1 inch = 25.4 mm
REPAIR PARTS
TRACTOR -- MODEL NUMBER PDB1842STA
STEERING ASSEMBLY

steering_pl.it_29
KEY PART NO. NO.
DESCRIPTION
| 1 | 180656 | Wheel Steering |
| 2 | 184706 | Axle Asm Front |
| 3 | 169840 | Spindle Asm Lh |
| 4 | 169839 | Spindle Asm Rh |
| 5 | 6266H | Bearing Race Thrust Harden |
| 6 | 121748X | Washer 25/32 x 1 5/8 x 16ga |
| 8 | 12000029 | Ring Klip #t5304-75 |
| 10 | 175121 | Link Drag Extended |
| 11 | 10040600 | Lockwasher |
| 12 | 73940800 | Nut Hex Jam Toplock 1/2-20 Unf |
| 13 | 136518 | Spacer Bearing Axle Front |
| 15 | 145212 | Hex Flange Lock |
| 17 | 180641 | Shaft Asm Strg |
| 29 | 17060612 | Screw 3/8-16x3/4 |
| 32 | 171888 | Rod Tie |
| 33 | 19111216 | Washer 11/32 x 3/4 x 16 Ga. |
| 34 | 10040500 | Washer lock 5/16 |
| 35 | 73540500 | Nut Crownlock 5/16-24 |
| 36 | 155099 | Bushing Strg 5/8 Id Dash |
| 37 | 152927 | Screw TT #10-32 x 5 x 3/8 Flange |
| 38 | 180657 | Insert Cap Strg |
| 39 | 19182411 | Washer 9/16 ID x 1-1/2 OD 11 Gr |
| 40 | 7810H | Locknut Center |
| 41 | 159945 | Adaptor Wheel Strg |
| 42 | 145054X428 | Boot Dash Steering |
| 43 | 121749X | Washer 25/32 x 1 1/4 x 16 Ga |
| 44 | 180640 | Extension Steering |
| 46 | 121232X | Cap Spindle Fr Top Blk |
| 51 | 73540400 | Nut Crownlock 1/4-28 |
| 54 | 71130420 | Bolt Hex 1/4-28 Unf x 1-1/4 Gr. 8 |
| 65 | 160367 | Spacer Brace Axle |
| 67 | 72140618 | Bolt Rdhd Sq 3/8-16 Unc x 2-3/4 |
| 68 | 169827 | Brace Axle |
| 71 | 175146 | Steering Asm |
| 82 | 169835 | Bracket Susp Chassis Front |
| 87 | 173966 | Washer Flat |
| 88 | 175118 | Bolt Shoulder 7/16-20 |
| 91 | 175553 | Clip Steering |
NOTE: All component dimensions given in U.S. inches 1 inch = 25.4 mm
REPAIR PARTS
TRACTOR -- MODEL NUMBER PDB1842STA
ENGINE

engine-bs.1cyl_48
| KEY NO. | PART NO. | DESCRIPTION |
| 1 | 170551 | Control Throt /Ch Flag |
| 2 | 17720408 | Screw Hex Thd Cut 1/4-20 x 1/2 |
| 3 | -------- | Engine B&S Model 31M777 (Order Parts From Engine Manufacturer) |
| 4 | 137352 | Muffler Exhaust |
| 13 | 165291 | Gasket |
| 14 | 148456 | Tube Drain Oil Easy |
| 16 | 11050600 | Washer Lock Ext Tooth 3/8 |
| 23 | 169837 | Shield Browning/Debris Guard |
| 29 | 137180 | Arrestor Spark |
| 31 | 185534 | Tank Fuel |
| 32 | 140527 | Cap Asm Fuel W/sym Vented |
| 33 | 123487X | Clamp Hose Blk |
| 37 | 137040 | Line Fuel 20" |
| 38 | 181654 | Plug Drain Oil Easy |
| 44 | 17670412 | Screw Hexwsh Thdrol 1/4-20 x 3/4 |
| 45 | 17000612 | Screw Hex Wsh Thdrol 3/8-16 |
| 46 | 19091416 | Washer 9/32 x 7/8 x 16ga |
| 72 | 183906 | Screw Socket Head 5/16-18 x 1 |
| 78 | 17060620 | Screw 3/8-16 x 1-1/4 |
| 81 | 73510400 | Keps Nut Hex 1/4-20 |
NOTE: All component dimensions given in U.S. inches 1 inch = 25.4 mm


seat_1t.knob_1

KEY PART NO. NO.
1 171683
2 140551
3 71110616
4 19131610
5 145006
6 73800600
7 124181X
8 17000616
9 19131614
10 182493
11 166369
12 121246X
DESCRIPTION
Seat
Bracket Pnt Pivot Seat (blk)
Bolt
Washer 13/32 x 1 x 10 Ga
Clip Push-In Hinged
Nut
Spring Seat Cprsn 2 250 Blk Zi
Screw 3/8-16 x 1.5
Washer 13/32 x 1 x 14 Ga
Pan Pnt Seat (blk)
Knob
Bracket Pnt Mounting Switch
KEY PART
NO. NO.
13 121248X
14 72050412
15 134300
16 121250X
17 123976X
21 171852
22 73800500
24 19171912
25 127018X
DESCRIPTION
Bushing Snap Bulk Nyl 50 Id
Bolt Rdhd Sht Nk 1/4-20 x 1-1/2
Spacer Split 28 x 96 Yel Zinc
Spring Cprsn 1 27 Blk Pnt
Nut Lock 1/4 Lge Flg Gr 5 Zinc
Bolt Shoulder 5/16-18 Unc Blkz-2A
Nut
Washer 17/32 x 1-3/16 x 12 Ga
Bolt Shoulder 5/16-18 x 62
NOTE: All component dimensions given in U.S. inches 1 inch = 25.4 mm
REPAIR PARTS
TRACTOR - - MODEL NUMBER PDB1842STA

DECALS


KEY PART NO. NO.
| 1 | 156369 | Decal Instruction Operat English/French |
| 2 | 172743 | Decal Ins Strg Wh |
| 3 | 186163 | Decal Hood Rh |
| 4 | 186164 | Decal Hood Lh |
| 5 | 186785 | Decal Replacement |
| 6 | 170563 | Decal Warning |
| 7 | 179128 | Decal Deck “B” 42” |
| 8 | 182005 | Decal Hood Side Panel |
| 9 | 172740 | Decal Fender Logo |
| 10 | 157140 | Decal Danger English |
KEY PART NO. NO.
| 12 | 176305 | Decal Fender |
| 13 | 173589 | Decal Reflector LH |
| 14 | 160396 | Decal V-belt Schematic 42" |
| 15 | 173587 | Decal Reflector RH |
| 16 | 145005 | Decal Battery Danger/Poison |
| -- | 179769X428 | Pad Footrest RH |
| -- | 179768X428 | Pad Footrest LH |
| -- | 138311 | Decal Lift Handle |
| -- | 187733 | Manual Owner's English |
| -- | 187734 | Manual Owner's French |

WHEELS & TIRES
KEY PART NO. NO.
| 1 | 59192 | Cap Valve Tire |
| 2 | 65139 | Stem Valve |
| 3 | 170455 | Tire F Ts 15 X 6 0 - 6 Service |
| 4 | 59904 | Tube Front (Service Item Only) |
| 5 | 106732X421 | Rim Asm 6"front Service |
| 6 | 278H | Fitting Grease (Front Wheel Only) |
| 7 | 9040H | Bearing Flange (Front Wheel Only) |
| 8 | 106108X421 | Rim Asm 8"rear Service |
| 9 | 170456 | Tire R Ts 20X10.00-8 C Service |
| 10 | 7152J | Tube Rear (Service Item Only) |
| 11 | 104757X421 | Cap Axle Blk 1 50 X 1 00 |
| -- | 144334 | Sealant, Tire (10 oz. Tube) |
NOTE: All component dimensions given in U.S. inches 1 inch = 25.4 mm
REPAIR PARTS
TRACTOR -- MODEL NUMBER PDB1842STA
MOWER LIFT

lift-rh.1pc.sttl_12
| KEY NO. | PART NO. | DESCRIPTION |
| 1 | 184432 | Plunger Asm. |
| 2 | 159476 | Shaft Asm Lift |
| 3 | 178981 | Pin Groove |
| 4 | 12000002 | E Ring #5133-62 |
| 5 | 19211621 | Washer 21/32 x 1 x 21 Ga. |
| 6 | 120183X | Bearing Nylon |
| 7 | 175830 | Grip Handle |
| 11 | 139865 | Link Lift Lh |
| 12 | 139866 | Link Lift Rh |
| 13 | 4939M | Retainer Spring |
| 15 | 173288 | Link Front |
| 16 | 73350800 | Nut Jam Hex 1/2-13 Unc |
| 17 | 175689 | Trunnion Blk Zinc |
| 18 | 73800800 | Nut Lock w/Wsh 1/2-13 Unc |
| 19 | 139868 | Arm Suspension Rear |
| 20 | 163552 | Retainer Spring |
| 23 | 110807X | Nut Special |
| 24 | 19131016 | Washer 13/32 x 5/8 x 16 Ga. |
| 25 | 2876H | Spring |
| 26 | 169484 | Retainer Clip |
| 27 | 126971X | Rod Adj. Lift |
| 28 | 73350600 | Nut Hex Jam 3/8-16 Unc |
| 29 | 138057 | Knob |
| 30 | 150233 | Trunnion Infin. Height |
| 31 | 169865 | Bearing Pvt Lift |
| 32 | 73540600 | Nut Crownlock 3/8-24 |
| 36 | 155097 | Pointer Height Indicator |
| 37 | 123935X | Plug Hole |
| 38 | 17060516 | Screw 5/16-18 x 1 |
| 40 | 19112410 | Washer 11/32 x 1-1/2 10 Ga. |
| 41 | 155098 | Indicator Height |
| 49 | 145212 | Nut Hex Flange Lock |
| 50 | 110452X | Nut Push |
NOTE: All component dimensions given in U.S. inches 1 inch = 25.4 mm
REPAIR PARTS
TRACTOR -- MODEL NUMBER PDB1842STA
MOWER DECK

REPAIR PARTS
TRACTOR -- MODEL NUMBER PDB1842STA
MOWER DECK
| KEY NO. | PART NO. | DESCRIPTION | KEY NO. | PART NO. | DESCRIPTION |
| 1 | 182032X421 | Mower Deck Assembly, 42" | 68 | 144959 | V-Belt, 42" Mower |
| 2 | 72140506 | Bolt | 91 | 180532 | Bracket Noseroller LH |
| 3 | 138017 | Bracket Asm Fr. Sway Bar 3/42 | 94 | 132264 | Roller Nose |
| 4 | 165460 | Bracket Asm Deck 42" Sway Bar | 95 | 180533 | Bracket Noseroller RH |
| 5 | 4939M | Retainer Spring | 101 | 136420 | Cover Mulching |
| 6 | 178024 | Bar Sway Deck | 102 | 71081010 | Screw 10-24 x 5/8 |
| 8 | 850857 | Bolt 3/8-24 x 25 Grade 8 patched | 103 | 19061216 | Washer #10 |
| 9 | 10030600 | Washer, Lock | 104 | 10071000 | Washer Lock #10 |
| 10 | 140296 | Washer, Hardened | 105 | 160793 | Latch Asm. |
| (The following blades are avail- able) | 106 | 2029J | Nut Weld | ||
| 113 | 17060512 | Screw 5/16-18 x 3/4 | |||
| 11 | 134149 | Blade, 42" Mulching Std (For mulching mowers only) | 116 | 184219 | Bolt Shoulder 3/8-16 x 3-5/8 |
| 117 | 133957 | Wheel Gauge | |||
| -- | 139775 | Blade, 42" Mulching Premium (For better wear when mulching | 118 | 73930600 | Nut 3/8-16 |
| 119 | 19121414 | Washer 3/8 x 7/8 x 14 Ga. | |||
| -- | 138971 | Blade, 42" Hi-Lift (For bagging or discharging) | 132 | 17000612 | Screw 3/8-16 x 3/4 |
| 134 | 156941 | Pin Head Rivet | |||
| 13 | 137645 | Shaft Assembly, Mandrel, Vented | 135 | 159765 | Bracket Asm. LH Rear |
| 14 | 128774 | Housing, Mandrel, Vented | 136 | 155986 | Bar Adjusting |
| 15 | 110485X | Bearing, Ball, Mandrel | 138 | 159763 | Bracket Asm. RH Rear |
| 16 | 174493 | Stripper, Vented Mower Deck | 139 | 159767 | Bracket Asm. RH Front |
| 18 | 72140505 | Bolt, Carriage 5/16-18 x 5/8 | 140 | 159768 | Bracket Asm. LH Front |
| 19 | 132827 | Bolt, Shoulder | 142 | 165890 | Arm Spring Brake Mower |
| 20 | 159770 | Baffle, Vortex | 143 | 157109 | Bracket Arm Idler 42" |
| 21 | 73680500 | Nut | 144 | 173441 | Keeper Belt 42" Clutch Cable |
| 23 | 177563 | Bracket, Deflector Mower 42" | 145 | 173437 | Pulley Idler Flat |
| 24 | 105304X | Cap, Sleeve 80 x 112 Blk Mower | 146 | 173443 | Bolt Carriage Idler |
| 25 | 123713X | Spring, Torsion, Deflector 2 52 | 147 | 131335 | Spring Extension |
| 26 | 110452X | Nut, Push Phos & Oil | 148 | 169022 | Spring Return Idler |
| 27 | 130968X428 | Shield, Deflector 42" Blk | 149 | 165898 | Retainer Spring Yellow |
| 28 | 19111016 | Washer 11/32 x 5/8 x 16 Gauge | 150 | 19091216 | Washer 9/32 x 3/4 x 16 Ga. |
| 29 | 131491 | Rod, Hinge 42" 6 75 W/G | 151 | 169670 | Bracket Clutch Cable |
| 30 | 173984 | Screw Thdrol Washer Head | 152 | 169676 | Clutch Cable 42" |
| 31 | 129963 | Washer, Spacer Mower Vented | 153 | 169674 | Washer Flat 3/8" Type B |
| 32 | 173436 | Pulley, Mandrel | 154 | 169675 | Spring Retainer |
| 33 | 178342 | Nut, Toplock Flange | 155 | 169671 | Spring Retention LVR CLTCH |
| 34 | 72110614 | Bolt | CAB | ||
| 36 | 173438 | Pulley, Idler, Flat | 156 | 169672 | Spacer Clutch Cable |
| 37 | 19131316 | Washer 13/32 x 13/16 x 16 Ga. | 157 | 169669 | Rod Clutch Cable 3/8" |
| 40 | 73680600 | Nut | 158 | 17720408 | Screw Hex Thd Cut 1/4-20 x 1/2 |
| 44 | 140088 | Guard, Mandrel, LH | 159 | 72140614 | Bolt Rdhd Sqn 3/8-16 Unc x 1-3/4 |
| 45 | 4497H | Retainer | 182 | 179126 | Rod Roller Nose |
| 46 | 137729 | Screw, Thdrol 1/4-20 x 5/8 T | 183 | 163552 | Retainer Spring |
| 48 | 133944 | Washer, Hardened | 184 | 19131410 | Washer 13/32 x 7/8 x 10 Ga. |
| 52 | 139888 | Bolt, Shoulder 5/16-18 Unc | -- | 130794 | Mandrel Assembly (Includes |
| 53 | 184907 | Arm Assembly, Pad, Brake | Housing, Shaft and Shaft Hard- | ||
| 54 | 178515 | Washer, Hardened | ware Only-Pulley Not Included) | ||
| 55 | 155046 | Arm, Idler | -- | 184563 | Replacement Mower, Complete |
| 56 | 122052X | Spacer, Retainer | |||
| 59 | 173442 | Guard TUV Idler | |||
| 67 | 171598 | Knob | NOTE: All component dimensions given in U.S. inches | ||
| 1 inch - 25.4 mm | |||||
NOTE: All component dimensions given in U.S. inches 1 inch = 25.4 mm
NOTES
LIMITED WARRANTY
The Manufacturer warrants to the original consumer purchaser that this product as manufactured is free from defects in materials and workmanship. For a period of two (2) years from date of purchase by the original consumer purchaser, we will repair or replace, at our option, without charge for parts or labor incurred in replacing parts, any part which we find to be defective due to materials or workmanship. This Warranty is subject to the following limitations and exclusions.
- This warranty does not apply to the engine, other than EHP manufactured transaxle/transmission components, battery (except as noted below) or components parts thereof. Please refer to the applicable manufacturer's warranty on these items.
- Transportation charges for the movement of any power equipment unit or attachment are the responsibility of the purchaser. Transportation charges for any parts submitted for replacement under this warranty must be paid by the purchaser unless such return is requested by Electrolux Home Products.
- Battery Warranty: On products equipped with a Battery, we will replace, without charge to you, any battery which we find to be defective in manufacture, during the first ninety (90) days of ownership. After ninety (90) days, we will exchange the Battery, charging you 1/12 of the price of a new Battery for each full month from the date of the original sale. Battery must be maintained in accordance with the instructions furnished.
- The Warranty period for any products used for rental or commercial purposes is limited to 90 days from the date of original purchase.
- This Warranty applies only to products which have been properly assembled, adjusted, operated, and maintained in accordance with the instructions furnished. This Warranty does not apply to any product which has been subjected to alteration, misuse, abuse, improper assembly or installation, delivery damage, or to normal wear of the product.
- Exclusions: Excluded from this Warranty are belts, blades, blade adapters, normal wear, normal adjustments, standard hardware and normal maintenance.
- In the event you have a claim under this Warranty, you must return the product to an authorized service dealer.
Should you have any unanswered questions concerning this Warranty, please contact:
Electrolux Home Products, Inc.
Outdoor Products Customer Service Dept.
250 Bobby Jones Expressway
Augusta, GA 30909 USA
In Canada contact:
Electrolux Canada Corp.
7075 Ordan Drive
Mississauga, Ontario
L5T 1K6
giving the model number, serial number and date of purchase of your product and the name and address of the authorized dealer from whom it was purchased.
THIS WARRANTY DOES NOT APPLY TO INCIDENTAL OR CONSEQUENTIAL DAMAGES AND ANY IMPLIED WARRANTY ARE LIMITED TO THE SAME TIME PERIODS STATED HEREIN FOR OUR EXPRESSED WARRANTY. Some areas do not allow the limitation of consequential damages or limitations of how long an implied Warranty may last, so the above limitations or exclusions may not apply to you. This Warranty gives you specific legal rights, and you may have other rights which vary from locale to locale.
This is a limited Warranty within the meaning of that term as defined in the Magnuson-Moss Act of 1975.
LIMITED WARRANTYES
FOR
NEW PEERLESS GEAR POWER TRAIN COMPONENTS
A. Products Warranted
Peerless Gear and Machine Division of Tecumseh Products Company ("Tecumseh"), subject to the limitations contained below, will, at its option, repair or replace, without charge for parts or labor only, any part of a new Power Train Component (which as used herein means and includes the transaxle, gear box, transmission, differential and right angle drives, and any part of the Power Train Component), EXCEPT any new Power Train Component incorporated in equipment used for commercial or rental purposes, which is found upon examination by any Tecumseh Authorized Service Outlet or by Tecumseh's factory in Grafton, Wisconsin, to be DEFECTIVE IN MATERIAL AND/OR WORKMANSHIP if received by Tecumseh or a Tecumseh Authorized Service Outlet for such examination within TWO YEARS from the date of sale to the original consumer purchaser of Peerless Series 820, 900, 910, 915, 920, 930 transaxles and Series 1100 angle drive and ONE YEAR for all other Peerless products. New Power Train Components incorporated in equipment used for commercial purposes are warranted in the same manner and to the same extent EXCEPT such Power Train Components are warranted for NINETY (90) DAYS ONLY, and must be received by Tecumseh or by a Tecumseh Authorized Service Outlet for such examination within 90 days from the date of sale to the original purchaser. New Power Train Components Incorporated in equipment used for rental purposes are warranted in the same manner and to the same extent EXCEPT such Power Train Components are warranted for THIRTY (30) DAYS ONLY, and must be received by Tecumseh or a Tecumseh Authorized Service Outlet within 30 days from the date of sale to the original purchaser.
B. Products And Items Not Warranted
- Alterations or Modifications of Power Train Components.
- Accidents, Normal Maintenance, Failure to follow the Original Equipment Manufacturer's Manual.
This warranty covers only parts of new Power Train Components which are found upon examination to be defective in material or workmanship as delivered to the original purchaser. This warranty does not cover defects caused by depreciation or damage caused by normal wear, accidents, improper maintenance, improper use or abuse of the product, failure to follow the instructions contained in an Instruction Manual for the operation of the Power Train Component and parts. The cost of normal maintenance and replacement of service items which are not defective shall be paid for by the original purchaser.
C. Securing Warranty Service
Warranty service can be arranged for by contacting either a Tecumseh Authorized Service Outlet (any Tecumseh Registered Service Dealer, Tecumseh Authorized Service Distributor, or Tecumseh Central Warehouse Distributor) or by contacting Tecumseh, c/o Service Manager, Engine and Transmission Group Service Division, 900 North Street, Grafton, Wisconsin 53024. Warranty service can only be performed by a Tecumseh Authorized Service Outlet or by Tecumseh at its factory in Grafton, Wisconsin. At the time of requesting warranty service, evidence must be presented of the date of sale to the original purchaser. The purchaser shall pay any charges for making service calls and/or for transporting the product to and from the place where the inspection and/or warranty work is performed. The purchaser shall be responsible for any damage or loss incurred in connection with the transportation of Power Train Components and/or part(s) of the Power Train Components submitted for inspection and/or warranty work.
D. Limitation of Damages and Implied Warranties
The foregoing EXPRESSED WARRANTY IS IN LIEU OF ALL OTHER EXPRESS WARRANTY. Neither Tecumseh nor any of its affiliates makes any warranties, representations or promises, written or oral, as to the quality of the Power Train Component or any of its parts, other than as set forth herein.
ANY IMPLIED WARRANTY OF MERCHANTABILITY OR FITNESS FOR A PARTICULAR PURPOSE, TO THE EXTENT THAT EITHER MAY APPLY TO ANY PART(S) OF POWER TRAIN COMPONENTS, SHALL BE LIMITED IN DURATION TO THE PERIODS OF THE EXPRESSED WARRANTY DEFINED IN PARAGRAPH A HEREOF. IN NO EVENT WILL TECUMSEH BE LIABLE FOR ANY INCIDENTAL, CONSEQUENTIAL OR SPECIAL DAMAGES AND/OR EXPENSES. Some states do not allow limitations on how long an implied warranty lasts or the exclusion or limitation of incidental or consequential damages, so the above limitation(s) or exclusion(s) may not apply to you. This warranty gives you specific legal rights and you may also have other legal rights which vary from state to state.
E. No Dealer Warranty
Tecumseh neither assumes nor authorizes any other person, natural or corporate, to assume for Tecumseh any other obligations or liabilities in connection with or with respect to any part(s) of a Power Train Component. The seller or dealer of part(s) of a Power Train Component has no authority, whatsoever, to make any representations or promises on behalf of Tecumseh or to modify the terms or limitations of Tecumseh's warranty in any way.
SUGGESTED GUIDE FOR SIGHTING SLOPES FOR SAFE OPERATION

- Fold this page along dotted line indicated above.
- Hold page before you so that its left edge is vertically parallel to a tree trunk or other upright structure.
- Sight across the fold in the direction of hill slope you want to measure.
- Compare the angle of the fold with the slope of the hill.
PARTS AND SERVICE
Your POULAN PRO product has been expertly engineered and carefully manufactured to rigid quality standards. As with all mechanical products, some adjustments or part replacement may be necessary during the life of your unit.
FOR SERVICE OR REPLACEMENT PARTS:
- Consult your dealer/place of purchase.
- Consult the yellow pages of your phone directory for the name of the nearest service dealer (under "saws" for Chain Saws or under "lawn mowers" for Trimmers, Brushcutters, and Blowers).
- For replacement parts, have available the following information:
a. Model Number/Manufacturer's I.D. Number
b. Description of part.
NOTE:
Electrolux Home Products provides parts and service through its authorized distributors and dealers; therefore, all requests for parts and service should be directed to your local dealer(s). The philosophy of Electrolux Home Products is to continually improve all of its products. If the operating characteristics or the appearance of your product differs from those described in this Manual, please contact your local dealer for updated information and assistance.
EasyManual