MF 130 H2 - Chauffage S.PLUS - Notice d'utilisation et mode d'emploi gratuit
Retrouvez gratuitement la notice de l'appareil MF 130 H2 S.PLUS au format PDF.
| Type de produit | Chauffage électrique S.PLUS MF 130 H2 |
|---|---|
| Caractéristiques techniques principales | Chauffage à convection, design moderne, adapté pour les espaces de vie |
| Alimentation électrique | 230 V, 50 Hz |
| Dimensions approximatives | Largeur : 60 cm, Hauteur : 40 cm, Profondeur : 10 cm |
| Poids | 8 kg |
| Compatibilités | Compatible avec les systèmes de domotique |
| Type de batterie | Non applicable |
| Tension | 230 V |
| Puissance | 1300 W |
| Fonctions principales | Réglage de la température, programmation hebdomadaire, mode éco |
| Entretien et nettoyage | Nettoyage régulier avec un chiffon doux, pas de produits abrasifs |
| Pièces détachées et réparabilité | Disponibilité de pièces détachées sur demande |
| Sécurité | Protection contre la surchauffe, arrêt automatique en cas de basculement |
| Informations générales utiles | Garantie de 2 ans, consommation énergétique optimisée |
FOIRE AUX QUESTIONS - MF 130 H2 S.PLUS
Téléchargez la notice de votre Chauffage au format PDF gratuitement ! Retrouvez votre notice MF 130 H2 - S.PLUS et reprennez votre appareil électronique en main. Sur cette page sont publiés tous les documents nécessaires à l'utilisation de votre appareil MF 130 H2 de la marque S.PLUS.
MODE D'EMPLOI MF 130 H2 S.PLUS
Afin d'utiliser le générateur, nous vous prions de dire attentivement toutes les instructions pour l'emploi, mentionnées ci-après, et d'en suivre scrupuleusement les indications.
Le constructeur n'est pas responsable pour les dommages aux choses et/ou personnes dus à une utilisation impropre de l'appareil.
Notice destinée à l'utilisateur et à l'installateur
1.1 Risques dérivants d'une mauvaise'utilisation de l'appareil
1.2 Instructions pour la sécurité
1.3 Précautions generales
1.4 Emissions
1.5 Prévention des risques
1.6 Utilisation de l'appareil
1.7 Précautions à prendre pour l'installation
1.8 Mesures
2 - INSTRUCTIONS POUR L'INSTALLATION
3 - INSTRUCTIONS POUR L'UTILISATION
3.1 Allumage
3.2 Arrêt
4-ENTRETIEN
5 - GUIDE A LA RESOLUTION DES PROBLEMES
6 - CHARACTERISTIQUES TECHNIQUES
7 - SCHEMAS ELECTRIQUES
1-SECURITE
1.1 Risques dérivants d'une mauvaise'utilisation de l'appareil
Le générateur d'air chaud comprend des dispositifs de sécurité testé et approvés.
- Une mauvaise utilisation de l'appareil peut-être dangereuse pour l'utilisateur et pour les autres apparèils branchés sur la même installation électrique.
Les personnes s'occupant de l'installation, de l'utilisation et de l'entretien de l'appareil doivent suivre les instructions containues dans ce manuel.
1.2 Instructions de sécurité
Attention!
Ceci indique une situation de danger possible. Le non respect d'une instruction marquee de ce symbole peut entrainer des dommages aux personnes et aux objets.
Important!
- Indique une instruction ou une série d'informations importantes pour un fonctionnement sur de l'appareil.
1.3 Précautions generales
Les générateurs d'air chaud avec cheminée peuvent etre utilisés dans des locaux fermes ou les personnes se trouvent en permanence. Les gaz d'échéppement doivent etre rejetés a l'extérieur par le biais d'une cheminée.
Attention!
Ne pas installer l'appareil dans des locaux contenant des produits explosifs ou a proximé d'une flamme
Attention!
Les gaz d'échéements chauds peuvent provoquer des incendies. Respecter les distances minimales de sécurité des matériaux inflammables.
1.4 Emissions
Le niveau de la pression acoustique de la gamme des générateurs d'air chaud est inférieur au 80 dB(A).
Le contenu de CO dans les gaz d'échévement est inférieur aux valeurs maximales des normes en vigueur.
1.5 Préventions des risques
Le générateur d'air chaud brule du gasoi dans une chambre de combustion fermée. Les gaz d'échévement produits sont rejetés vers l'extérieur par le biais d'une cheminée. L'air chaud est souffle à l'extérieur par un ventilateur helicoidal ou centrifuge.
Le ventilateur est protégé par une grille place dans la section d'entrée de l'air. Le fonctionnement de l'appareil sans la grille arrêté peut provoquer des léasons ou dommages aux personnes ou aux objets qui sont en contact avec les ailes rotatives.
La section d'entrée et de sortie de l'air doit être toujours dégagée pour éviter le surchauffement de l'appareil.
Les gaz d'échévement chauds peuvent provoquer des incendies s'ils sont en contact direct avec des matériaux inflammables.
Avant d'effectuer n'importe qu'elle intervention d'entretien ou de nettoyage, débrancher l'appareil.
Ne jamais utiliser l'appareil pour une'utilisation autre que celle pour lequel il a été concu (chauffage, ventilation).
1.6 Utilisation de l'appareil
Les générateurs d'air chaud doivent être utilisés seulement par des personnes compétentes et entrainées pour l'utilisation de ces apparêls. Les utilisateurs doivent tout particulièrement dire et comprendre le contenu de ce manuel avant d'utiliser l' apparéil.
1.7 Précautions à prendre pour l'installation
Les apparèils doivent être installées en position stable sur un plan horizontal, à l'abri de tout choc.
Attention!
S'assurer que l'appareil soit installe d'une façon à ne pas obstruer les sections d'entrees/sortie d'air et contrcler qu'elles soient toujours dégagées durant le fonctionnement.
1.8 Mesures de protection
La grille postérieure sur la bouche d'aspiration d'air empêche les contacts accidentels avec les personnes ou les objets lorsque le ventilateur tourne.
Attention!
Durant le fonctionnement, le ventilateur peut tourner automatique. La grille postérieure doit être enlevée seulement par une personne qualifiée pour les interventions d'entretien ou de réparation. Lors de l'execution de cette opération, l'appareil ne doit pas être sous tension.
2 - INSTRUCTIONS POUR L'INSTALLATION
Attention!
Les générateurs d'air chaud sont prevus pour le fonctionnement avec bruleur fioul. Le bruleur doit etre branché a l'appareil et au circuit d'alimentation du combustible par un installerateur qualifie selon les instructions decrites sur le manuel du bruleur et les normes de sécurité en vigueur.
Attention!
Les gaz d'échéppement sont très nuisibles s'ils sont émis dans un local fermé où se trouvent des personnes ou des animaux. Brancher toujours les appareils à une cheminée pour le rejet des fumées à l'extérieur.
Attention!
- Les gaz d'échéppement chauds peuvent provoquer des incendies. Il est interdit d'utiliser l'appareil dans des locaux où il y a risque d'explosion ou à proximé d'une flamme.
Pour l'installation de l'appareil dans le domaine du batiment ou agricole, les bois en vigueur sur la sécurité et sur la protection contre les accidents doivent etre respectees. Il est conseillé tout particulierement de respecter les distances minimales de sécurité des produits inflammables comme suit :
Lateral :
1 m
côté entrée air :
1m
Supérieur :
1m
cote sortie air :
3m
L'appareil peut-être utiliser sans cheminée seulement dans des endroits à l'air libre.
Les générateurs peuvent fonctionner entre une température de -20^ +40^.
Ils peuvent, sur commande être équipés de brûleur gaz naturel ou propane, dans ce cas bien vérifier que les caractéristiques gaz de votre apparéil correspondant à votre alimentation gaz. Pour information reportez-vous au manuel du brûleur gaz.
| Pays | Catégorie | Gaz de référence | Type de brûleur gaz | |
| AT | II2H3B/P | G20 | G30 | Riello |
| DE | II2EELL3B/P | G20; G25 | G30 | |
| GR | II2H3B/P | G20 | G30 | |
| LU | II2E3B/P | G20 | G30 | |
| PT | II2H3P | G20 | G31 | |
| MT | I3B/P | G30 | ||
| LV | II2H3B/P | G20 | G30 | 40FS10 |
| SI | II2H3B/9 | G20 | G30 | |
| PL | II2E3B/P | G20 | G30 | |
| BE | I2E(R)B; I3B/P | G20 | G30 | 40FS15 |
| DK | II2H3B/P | G20 | G30 | |
| FR | II2Er3P | G20; G25 | G30 | |
| IE | II2H3P | G20 | G31 | |
| SE | II2H3B/P | G20 | G30 | |
| EE | II2H3B/P | G20 | G30 | |
| CZ | II2H3B/P | G20 | G30 | |
| HU | II2H3B/P | G20 | G30 | |
| RO | I2H | G20 | ||
| ES | II2H3P | G20 | G31 | |
| GB | II2H3P | G20 | G31 | |
| IT | II2H3P | G20 | G30 | |
| NL | II2L3B/P | G25 | G30 | |
| CY | I3B/P | G30 | ||
| LT | II2H3B/P | G20 | G30 | |
| SK | II2H3B/P | G20 | G30 | |
| BG | II2H3B/P | G20 | G30 | |
RACCORDEMENT ELECTRIQUE
Avant de raccorder votre apparéil à l'alimentation électrique, vérifier la concordance de la plaque signalétique de l' apparéil et de votre alimentation. En mono 230V respecter le sens d'alimentation phase neutre. Le raccordement à la terre est obligatoire. En 400V + N , au démarrage, vérifier le sens de rotation du moteur de ventilateur, s'il ne tourne pas dans le bon sens inverser2 phases.
Pour raccordement electrique voir schema page
RACCORDEMENT CHEMINEE
Pour un bon tirage, monter un tuyau d'évacuation vertical sans coude ou inversersur une hauteur d'au moins 2m
3 - UTILISATION DE L'APPAREIL
> Important!
Avant d'utiliser l'appareil, contrcler tous si le cable d'alimentation n'est pas endommagé.
Le cable d'alimentation pourra etre changé seulment par une personne qualifie.
3.1 Allumage
L'appareil peut'être utilisé avec ou sans thermostat. S'il y a un thermostat, enlever le capuchon de la prise du thermostat et introduire la fiche de ce dernier dans la prise
Brancher le cable d'alimentation à une prise de courant.
Pour les modèles avec moteur triphasé, une prise triphasée 400V avec fil neutre et fil mise à terre est nécessaire.
Relier l'appareil à une cheminée ou à une tuyauterie pour le rejet des gaz d'échéppement vers l'extérieur. S'assurer qu'il y a un tirage d'au moins 0.1 mbar. S'il y a un thermostat, le régler à la température désirée.
Mettre le commutateur sur la position (chauffage). De cette manière, le bruleur s'allume et après un prechauffement de quelques secondes, le ventilateur se déclenché.
Ventilation.
Brancher le cable d'alimentation de l'appareil à une prise de courant. Mettre le commutateur sur la position (ventilation).
3.2 Arrêt
Chauffage
- Mettre le commutateur sur la position « 0 ». Le brûleur s'éteint, le ventilateur continue à tourner pour refroidir la chambre de combustion et s'arrête automatiquement.
Ventilation
Mettre le commutateur sur la position 0
4-ENTRETIEN
>Important!
Les interventions d'entretien sur l'appareil doivent etre executees exclusivement par une personne qualifiée.
Une intervention de nettoyage complet de l'appareil doit être effectue tous les 12 mois, plus fraisment si l'appareil est utilisé dans des endroits poussièux.
5 - RESOLUTION DES PROBLEMES
Attention!
#
L'entretien de l'installation électrique est réservé au Service de l'Assistance Technique ou à une personne qualifiée.
| PROBLEME | CAUSE | SOLUTION |
| Le brûleur ne s'allume pas. | Fiche brûleur non emclenchée. Câble défectueux. Thermostat sur température basse. Capuchon prise thermostat non ou mal introduit. Intervention du thermostat de sécurité. | Introduire la fiche. Contrôler le cable. Régrer sur une température plus haute. Introduire le capuchon. Essayer d'éliminer les causes du surchauffement et réarmer le thermostat. |
| Le brûleur démarre, la flamme ne s'allume pas, l'appareil se bloque. | Buse du brûleur bouchée. Electrode défectueuse. Dispositif contrôle de flamme défectueux. | S'adresser au Service d'Assistance Technique. S'adresser au Service d'Assistance Technique. S'adresser au Service d'Assistance Technique. |
| Le brûleur démarre et s'allume, l'appareil se bloque. | Peu de gasoil dans le réservoir. La pompé gasoil ne donne pas de pression. Les tuyaux gasoil n'ont pas d'étanchéité, la pompé aspire l'air. | Remplir le réservoir. S'adresser au Service d'Assistance Technique. Serrer les raccords. |
| Le brûleur démarre démarre mais la combustion n'est pas bonne. | Les tuyaux gasoil n'ont pas d'étanchéité, la pompé aspire l'air. La pompé gasoil donne peu de pression. La photocellule reçoit peu de luzière ou est défectueuse. Mauvais réglage de l'air. | Serrer les raccords. S'adresser au Service d'Assistance Technique. S'adresser au Service d'Assistance Technique. S'adresser au Service d'Assistance Technique. |
6-CARACTERISTIQUES TECHNIQUES FIOUL
| MF100 H2/C2 | MF 130 H2/C2 | MF 130 C2 HP | MF 160 H2/C2 | |
| Puisance thermique Kw | 102,4 | 128,9 | 128,9 | 156,7 |
| Rendement % | 90,8 | 90,5 | 91,8 | 89,8 |
| Débit d'air | 6700 | 8950 | 11950 | 9800 |
| ΔT de l'air | 48 | 48 | 42 | 48 |
| Type combustible | Fioul | Fioul | Fioul | Fioul |
| Consommation fioul | 8.1 | 10.2 | 10.2 | 12.40 |
| Pression disponible (Pa) H2/C2 | 20/150 | 40/220 | 30/580 | 30/160 |
| Tension (V) | 400V 3N 50Hz230V 50Hz | 400v 3 n 50hz230V 50Hz | 400V 3N 50Hz | 400V 3N 50Hz |
| Puisance thermique (W) H/C | 1400/2200 | 2200/3700 | 3700/4000 | 2600/3750 |
| Intensité absorbée (A) | 5.5 A 400V 36.1 A 230V | 8,0 A 400V 39.9 A 230V | 8.9 A 400V 3 | 8.1 A 400V 3 |
| Poids Kg | 210 | 260 | 310 | 280 |
| Diamètre cheminée (mm) | 150 | 200 | 200 | 200 |
| Diamètre sortie d'air (mm) | 500 | 500 | 500 | 600 |
| Longueur (mm) | 1765 | 2140 | 2280 | 2140 |
| Largeur (mm) | 800 | 800 | 805 | 845 |
| Hauteur (mm) | 1200 | 1200 | 1200 | 1270 |
CHARACTERISTIQUES TECHNIQUES GAZ
| MF100 H2/C2 | MF 130 H2/C2 | MF 130 C2 HP | MF 160 H2/C2 | |
| Puisance thermique Kw | 100 | 130 | 130 | 160 |
| Rendement % | 90,8 | 90,5 | 91,8 | 89,8 |
| Débit d'air | 6700 | 8950 | 11950 | 9800 |
| Δ T de l'air | 48 | 48 | 42 | 48 |
| ConsommationsGaz Naturel G20 Nm 3/hPropane G31 Kg/h | 9,537,6 | 12,699,6 | 12,699,6 | 15,0311.7 |
| Classe émission NOx selon (EN1020) | 3 | 3 | 3 | 3 |
| Pression disponible (Pa) H2/C2 | 150 | 220 | 580 | 160 |
| Tension (V) | 400V 3N 50Hz ou230V 50Hz | 400V 3N 50Hz ou230V 50Hz | 400V 3N 50Hz | 400V 3N 50Hz |
| Puisance thermique (W) | 1400/220 | 2200/3700 | 3700/4000 | 2600/3750 |
| Intensité absorbée (A) | 5,5400V 36.1230V | 8,0400V 39.9230V | 8.9400V 3 | 8.1400V 3 |
| Poids Kg | 210 | 260 | 310 | 280 |
| Diamètre cheminée (mm) | 150 | 200 | 200 | 200 |
| Diamètre sortie d'air (mm) | 500 | 500 | 500 | 600 |
| Longueur (mm) | 1765 | 2140 | 2280 | 2140 |
| Largeur (mm) | 800 | 800 | 805 | 845 |
| Hauteur (mm) | 1200 | 1200 | 1200 | 1270 |
CHARACTERISTIQUES BRULEUR FIOUL/GAZ
| Combustible | Modèle Brûleur | Gicleur | PressionFioul bar | Pression Gaz mbar | Positionteste | |
| MF 100 | Diesel | Riello RGF2 | Danfoss2.00 GPH60°S | 12 | 6(3,3 mm) | 6 |
| Gaz naturel (G20) | Riello FS10 | 4,5 | 4 | |||
| Propane (G31) | Riello FS10 | 6,3 | 4 | |||
| MF 130 | Fioul | Riello RG3 | Danfoss2.50 GPH60°S | 12 | 4,5(8,5 mm) | 3,1 |
| Gaz naturel (G20) | Riello FS15 | 3,5 | 2 | |||
| Propane (G31) | Riello FS15 | 4,7 | 2 | |||
| MF 160 | Fioul | Riello RG3 | Danfoss3.00 GPH60°S | 12 | 6(4,9 mm) | 3,05 |
| Gaz naturel (G20) | Riello FS15 | 4 | 3 | |||
| Propane (G31) | Riello FS15 | 5,7 | 3 |
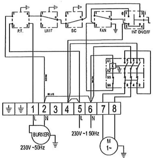
8 - SCHEMAS ELECTRIQUES
- Version Monophasée

- Version Triphasée + Neutre
| K | - | Relais |
| PT | - | Prise Thermostat |
| LIMIT | - | Thermostat Surchauffe Auto |
| SIC | - | Thermostat Surchauffe réarmement |
| FAN | - | AIRSTAT VENTILATEUR |
| INT.ON/OFF | - | Interrupteur ARRET/ETE/HIVER |
| BURNER | - | Brûleur |
| M | - | Moteur |
| BR | - | Brûleur |
| IR | - | Interrupteur |
| MR | - | Barrette de raccordement |
| SM | - | Protection thermique |
| TH | - | Thermostat « Limit » « Fan » |
| TP | - | Terre |
| TR | - | Contacteur |
| FR | - | Antiparasite |
| C | - | Condensateur |


Câblage Thermostat d'ambiance
Notice Facile