GEN 160 G2 - Chauffage S.PLUS - Notice d'utilisation et mode d'emploi gratuit
Retrouvez gratuitement la notice de l'appareil GEN 160 G2 S.PLUS au format PDF.
| Type d'appareil | Générateur d'air chaud |
| Plage de modèles | GEN 70 G2 à GEN 390 G2 |
| Fonction principale | Chauffage |
| Installation | Fixe |
| Alimentation | Non précisé |
| Type de combustible | Non précisé |
| Puissance thermique | Variable selon modèle |
| Ventilation | Incluse |
| Refroidissement | Non précisé |
| Utilisation | Industrielle / commerciale |
| Maintenance | Manuel d'installation et d'entretien fourni |
| Dimensions | Non précisé |
| Poids | Non précisé |
| Garantie | Non précisé |
| Normes | Non précisé |
| Fabricant | Non précisé |
FOIRE AUX QUESTIONS - GEN 160 G2 S.PLUS
Téléchargez la notice de votre Chauffage au format PDF gratuitement ! Retrouvez votre notice GEN 160 G2 - S.PLUS et reprennez votre appareil électronique en main. Sur cette page sont publiés tous les documents nécessaires à l'utilisation de votre appareil GEN 160 G2 de la marque S.PLUS.
MODE D'EMPLOI GEN 160 G2 S.PLUS
GEN 70 G2 à GEN 390 G2
Manuel d'installation et d'entretien
A litre attentivement avant toute opération d'installation, d'exploitation et d'entretien.
S.PLUS se reserve le droit de modifier sans prévis les caractéristiques de ses appareils dans le cadre des améliorations apportées à ces produits.
- Ce manuel d'informations techniques fait partie intégrante de l'appareil, il doit donc être conservé avec soin et toujours accompagner l'appareil, même en cas de cession à un autre propriété ou utilisateur. En cas de perte ou de destruction du present manuel, en demander un autre.
- Il est indispensable de vérifier l'état du matériel livré, même si l'emballage parait intact. En cas de dépréciation ou d'appareil (ou accessoires) manquant, les réserves devront être faites sur le récepisé du transporter et confirmées à celui-ci par lettuce recommandée sous 48 heures.
- L'installation des générateurs doit être effectuee par une entreprise habilitee, qui en fin de travail delive au proprieteure une attestation de conformite d'installation realizée dans les regles de l'art, et donc selon les normes en vigueur et les indications fournies par le constructeur dans le present manuel.
- Ces apparèils sont conçus pour le chauffage d'ambiance et doivent être destinés uniquement à cet usage.
Est exclue toute responsabilité de S.Plus pour des dommages causés à des personnes, des animaux ou des objets et résultat d'erreurs d'installation, de réglage et de maintenance, ou d'utilisations impropres. - Une température tropélevée n'est pas conforme et constitue un inutile gaspillage d'énergie.
- Les interventions de réparations et/ou de maintenance doivent être effectues par un personnel autorisé et qualifié, comme prévu dans cette notice. Ne pas modifier la pression gaz ou transformer l'appareil, dans la mesure où cela pourrait creer des situations dangereuses, et auquel cas le constructeur ne sera pas responsable des dommages provoqués.
- Les installations à effectuer (canalisation, raccordements électriques, etc...) doivent être protégées de manière ajustées et ne doivent enaucun cas constituer des obstacles susceptibles defaire trébucher.
-
Lors de la première mise en fonctionnement, il est possible qu'une odeur se dégage du circuit d'air. Cette situation très passagère est normale il s'agit de l'évaporation des graisses de fabrication de l'échangeur. Aérer le local sachant que très rapidement l'odeur disparaitra.
-
Dans le cas où une longue période de non fonctionnement serait prévue. Basculer l'interrupteur principal de l'appareil et l'interrupteur général de l'installation sur la position arrêt.
- Lors de la remise en fonctionnement, il est conseilé de faire appel à un personnel qualifié.
Les apparêls ne doivent être équipés que d'accessoires d'origine. Le constructeur ne sera pas responsable de dommages eventuels résultat de l'utilisation impropre de l'appareil et de l'utilisation de matériels et d'accessoires non standards.
- Les appareils doivent être équipés exclusivement avec les accessoires d'origine. S.PLUS ne sera pas tenu responsable d'unquelconque dommage issu de l'emploi d'un accessoire inapproprié avec l'appareil.
- Les références aux normes. Régles et directives citées dans le present manuel sont données à titre informatif et ne sont valides qu'à la date de l'édition de celui-ci. L'entrée en vigueur de nouvelles dispositions ou de modifications à celles existantes ne donnent pas naissance à une obligation du constructeur vis-à-vis des tiers.
- S.PLUS est responsable de la conformité de l'apparil aux régles, directives et normes de construction en vigueur au moment de la commercialisation. La connaissance et le respect des dispositions légales ainsi que des normes inherentes à l'implantation, l'installation, la mise en route, la maintenance sont exclusivement à la charge du bureau d'étude, de l'installateur et de l'utilisateur.
- S.PLUS n'est pas responsable du non respect des instructions containues sans la presente notice, des conséquences de toute manœuvre effectue ou non.
REGLES FONDAMENTALES DE SECURITE
L'utilisation d'un produit qui fonctionne avec de l'énergie électrique, fioul ou gaz, doit respecter quelques règes de sécurités fondamentales :
- L'utilisation de l'ordinateil par des enfants est interdite, ainsi qu'aux personnes inaptes non assistées.
- Il est interdirit demettre en marche I'appareil en cas de perception d'odeur de gaz ou de fumee. Dans ce cas,proceder comme suit :
Aerer le local en ouvrant portes et fenetes,
Fermer la vanne de barrageqgaz,
- Prévenir le personnel qualifié pour une intervention rapide.
- Il est interdir de toucher l'appareil pieds nus et / ou avec une partie du corps mouillé.
- Est interdite toute opération de nettoyage et/ou de maintenance avant d'avoir débranché l'alimentation électrique et coupé l'alimentation du combustible.
- Il est interdit de modifier les systèmes de sécurité ou de régulation sans l'autorisation et les indications de S.PLUS
- Il est interdit de tirer, de débrancher, tordre les cables électriques de l'appareil même si ces derniers sont débranchés.
-
Il est interdir d'ouvrir la porte d'accès aux composants sans avoir positionné l'interrupteur principal sur « Arret »
-
Il est interdit de laisser à portée des enfants les emballages (carton, agrafe...)
- Il est interdigit d'installer l'appareil à proximite de matière inflammable. Ou dans les locaux à atmophère agressive (produits organochlorés...)
- Il est interd it de poser des objets sur I'appareil, ou de les introduire a travers la grille de soufflage.
- Il est interdir de toucher l'échangeur de chaleur si celui-ci est en cours de fonctionnement chauffage.
- Il est interdirit d'utiliser des adaptateurs, prises multiples et prolongateurs pour le raccordement électrique de l'appareil.
- Il est interdir d'installer l'appareil en extérieur ou dans les lieux où il serait exposé à divers phénomènes.
- Il est interd it d'installer le générateur directement dans un local depourvu de ventilation. Une dépression du local entrainerait un mauvais fonctionnement.
SOMMAIRE
POUR L'INSTALLATEUR
- PLAQUE SIGNALETIQUE 5
- INFORMATIONS TECHNIQUES
2.1 Dimension de la chambre de combustion 5
2.2 Caracteristiques dimensionnelles 6
2.3 Caracteristiques techniques 7
3.DESCRIPTION 8
4. MANUTENTION 9
5. INSTALLATION 10
5.1 Mise en place 10
5.2 Raccordement du conduit des fumées 10
5.3 Raccordement du réseau de soufflage 10
5.4 Raccordement du réseau de reprise 10
6.1 Caracteristiques dimensionnelles 11
6.2 Portee d'air 11
6.3 Instruction de montage du plenum de souffrage 12
- Filtre D'ASPIRATION 12
7.1 Caracteristiques techniques et dimensionnelles 12
7.2 Instructions de montage 12
7.3 Raccordement electrique 13
7.4 Schema electrique GEN 70. 13
7.5 Schéma électrique GEN 120 à 390 14-15-16
7.6 Raccordement à la canalisation de combustible 17
- REGLAGE 17
3.1 Caracteristiques generateur - bruleur 17
3.2 Reglage du bruleur fioul 17
3.3 Réglage du brûleur gaz 15
3.4 Réglage de la vitesse du ventilateur 18-19
9.CONTROLE 20
POUR L'UTILISATEUR
10.COMMANDE 21
10.1 Commutateur Chauffage / Arrêt / Ventilation 21
10.2 Thermostat d'ambiance 21
10.3 Rémarmement brûleur 21
10.4 Rerarmement limit 21
10.5 Réarmement relais thermique 213
- SIGNALISATION 21
11.1Voyant defaut bruleur 21
11.2Voyant defaut generateur 21
- FONCTIONNEMENT 21
12.1 Fonctionnement en position chauffage 21
12.2 Fonctionnement en position ventilation 223
13.MISE EN ROUTE 22
14.ARRET 22
POUR LA MAINTENANCE
- NETTOYAGE DU FILTRE A AIR 22
- NETTOYAGE DU BRULEUR 22
- NETTOYAGE DE L'ECHANGESUR 23
- VERIFICATION DU GROUPE MOTEUR VENTILATEUR 23
- ANALYSE DES FUMEES 24
- ENTRETIEN AIRSTAT LIMIT 24
21.GARANTIE 24
Collée sur la face avant du générateur, la plaque signalétique indéléble indique les caractéristiques de l'appareil.
| Identification CE Constructeur | |||
| GENERATEUR AIR CHAUD | |||
| Modèle | |||
| Matricule | |||
| Pays | PIN | ||
| Code | |||
| Type | Année | ||
| Débit calorifique | |||
| Puisance thermique | |||
| Débit d'air (+20℃) | |||
| Pression statique utile | |||
| Alimentation électrique | |||
| Puisance moteur ventilateur | |||
| Intensité moteur ventilateur maxi | |||
| Degré de protection | IP 20 | ||
2-INFORMATIONS TECHNIQUES
2.1 - Dimension de la chambre de combustion
Le corps de chauffe est à trois parcours des fumées.


| GEN 70 G2 | GEN 120 G2 | GEN 160 G2 | GEN 190 G2 | GEN 260 G2 | GEN 320 G2 | GEN 390 G2 | |
| A (mm) | 377 | 570 | 803 | 803 | 886 | 1010 | 1010 |
| B (mm) | 120 | 170 | 170 | 170 | 220 | 220 | 220 |
| C (mm) | 80 | 80 | 150 | 150 | 130 | 130 | 130 |
| D (mm) | .680 | 903 | 1100 | 1100 | 1300 | 1500 | 1500 |
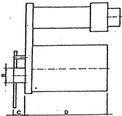
2.2 - Caracteristiques dimensionnelles
GEN 70 G2 - GEN 120 G2
GEN 160 G2 à GEN 390 G2


| Modèle | A | B | C | D | E | F | G | H | L | Ø Cheminée |
| GEN 70 G2 | 810 | 540 | 1580 | 400 | 625 | 490 | 600 | 1310 | 25 | 150 |
| GEN 120 G2 | 1060 | 760 | 1925 | 500 | 900 | 700 | 1000 | 1655 | 30 | 200 |
| GEN 160 G2 | 1300 | 900 | 2120 | 781 | 1182 | 840 | 1240 | 1905 | 30 | 250 |
| GEN 190 G2 | 1300 | 900 | 2120 | 781 | 1182 | 840 | 1240 | 1905 | 30 | 250 |
| GEN 260 G2 | 1500 | 1000 | 2120 | 781 | 1382 | 940 | 1440 | 1905 | 30 | 250 |
| GEN 320 G2 | 1700 | 1200 | 2400 | 781 | 1582 | 1140 | 1640 | 2160 | 30 | 300 |
| GEN 390 G2 | 1700 | 1200 | 2400 | 781 | 1582 | 1140 | 1640 | 2160 | 30 | 300 |
Mesure en millimetres
2.3 Caracteristiques techniques
| Modèle | GEN 70 G2 | GEN 120 G2 | GEN 160 G2 | GEN 190 G2 | GEN 260 G2 | GEN 320 G2 | GEN 390 G2 | |
| Débit calorifique nominal | Kw | 60 | 122,3 | 161,2 | 190 | 258,8 | 322,6 | 391 |
| kcal/h | 51600 | 105150 | 138600 | 163400 | 222600 | 277470 | 336250 | |
| Puisance utile | kW | 54 | 107 | 145,3 | 168,2 | 230,3 | 290,7 | 347,6 |
| kcal/h | 46450 | 92000 | 125000 | 144600 | 198100 | 250000 | 298950 | |
| Rendement de combustion | % | 90,1 | 87,5 | 90,1 | 88,5 | 89 | 90,1 | 88,9 |
| Contre pression du foyer | mmCE | 2 | 2,2 | 0,8 | 0,2 | 3,9 | 2,1 | 3,2 |
| Volume de la chambre de combustion | m3 | 0,08 | 0,23 | 0,49 | 0,49 | 0,64 | 1,05 | 1,05 |
| Température des fumées (nette) | °C | 200 | 252 | 210 | 249 | 248 | 204 | 227 |
| Produits de combustion | kg/h | 117,7 | 238 | 295,6 | 343,4 | 472,5 | 614,5 | 736,2 |
| Consommation gaz naturel G20 | Nm3/h | 6 | 12,3 | 16,2 | 19 | 25,9 | 32,4 | 39,2 |
| Consommation gaz propane G31 | Nm3/h | 2,3 | 4,7 | 6,2 | 7,3 | 9,9 | 12,4 | 15 |
| Consommation gaz butane G30 | Nm3/h | 1,76 | 3,5 | 4,6 | 5,4 | 7,4 | 9,3 | 11,2 |
| Consommation Fod | kg/h | 5,06 | 10,3 | 13,6 | 16 | 21,8 | 27,2 | 32,9 |
| Débit d'air à +20°C | m3/h | 4300 | 7600 | 9600 | 11500 | 15300 | 19000 | 23000 |
| Pression statique utile maxi | mmCE | 16 | 16 | 220 | 20 | 18 | 20 | 17 |
| Δ T°C | °C | 40 | 42 | 45 | 43 | 45 | 45 | 45 |
| Réglage de l'airstat (Limit - FAN) | °C | 25-35-100 | 25-35-100 | 25-35-100 | 25-35-100 | 25-35-100 | 25-35-100 | 25-35-100 |
| Réglage de l'airstat (Sécurité) | - | - | 80 | 80 | 80 | 80 | 80 | |
| Type d'alimentation électrique | monophasé | triphasé | triphasé | triphasé | triphasé | triphasé | triphasé | |
| Tension électrique d'alimentation (50 Hz) | V | 230 | 400+N | 400+N | 400+N | 400+N | 400+N | 400+N |
| Puisance électrique du moteur ventilateur | CV | 0,75 | 2 | 3 | 4 | 5,5 | 5,5 | 7,5 |
| Puisance électrique du moteur ventilateur | Kw | 0,55 | 1,5 | 2,2 | 3 | 4 | 4 | 5,5 |
| Puisance électrique du brûleur gaz RIELLO | Kw | 0,13 | 0,24 | 0,24 | 0,25 | 0,25 | 0,25 | 0,42 |
| Puisance électrique du brûleur fioul RIELLO | Kw | 0,17 | 0,38 | 0,38 | 0,37 | 0,37 | 0,37 | 0,45 |
| Intensité absorbée par le moteur | A(230V) | 3,7 | 6,4 | 8,8 | 12,1 | 15,8 | 15,8 | 20,7 |
| Intensité absorbée par le moteur | A(400V) | - | 3,6 | 5,1 | 7 | 9,1 | 9,1 | 12 |
| Degré de protection | IP | 20 | 20 | 20 | 20 | 20 | 20 | 54 |
| Poids net sans brûleur | kg | 130 | 249 | 412 | 437 | 525 | 694 | 734 |
| Catégorie | II2H3+ | II2H3+ | II2H3+ | II2H3+ | II2H3+ | II2H3+ | II2H3+ | |
| Type | B23 | B23 | B23 | B23 | B23 | B23 | B23 | |
3 - DESCRIPTION

1.Sortiedair
2. Reprise d'air
3. Echangeur lamellaire
4. Chambre de combustion
5. Collecteur des fumées arrêté
6. Collecteur des fumées avant
7. Trappe de ramonage
8.Sortie fumées
9. Plaque braleur
10. Viseur de flamme
- Ventilateur(s) centrifuge(s)
- Moteur électrique
- Tendeur
- Airstat
- Coffret électrique
- Jaquette
- Boulons / insert de fixation des deux caissons
18.Passage bruleur - Platine de fixation moteur
- Transmission
4-MANUTENTION
La manutention doit s'effectuer avec prudence pour éviter des dégats matériels voir corporels.
L'utilisation d'un chariot élévateur est conseillée, à défaut prévoir un système de levage accroché à la chambre de combustion.
| Modèle | Moyen de manutention | Accrochage | Note |
| GEN 70 G2 à GEN 390 G2 | * Chariot élévateur | * Palette | |
| * Grue ou pont roulant | * Anneau sur échangeur | * Utiliser un cable d'acier |

IMPORTANT
Pendant les opérations de manutentions, Il est interdit de rester à proximé de l'appareil.
5. INSTALLATION
Conformité :
L'installation de l'appareil doit être effectuee par un professionnel qualifie conformement aux regles de l'art et aux textes reglementaires en vigueur, notamment :
Code du travail,
- Norme NFC 15.100: installations électriques,
- Arrêtes du 26 février 1974 et du 3 mars 1976: stockage fuel,
- DTU 61.1: installation de gaz.
Ne pas installer un apparéil dans un local en dépression ou à atmophère corrosive.
5.1 Mise en place
Utiliser les anneaux de levage, sur l'échangeur pour décharger l'appareil.
Positionner l'appareil sur un plan horizontal dans un endroit propre et sec.
Laisser autour de l'appareil une distance suffisante pour positionner et acceder au bruleur et pour une libre circulation d'air (minimum 1 m entre la prise d'air et le premier obstacle). Pour les modèle horizontalaux suspendus, s'assurer que l'ossature du bâtiment peut supporter l'appareil.
Pour les apparciels en deux parties, superposer le caisson de combustion sur le caisson de ventilation puis boulnonner l'ensemble. Procedures :
- Demonter les panneaux lateraux du caisson de ventilation,
Glisser les boulons par les ouvertures prevues sur le cadre du caisson de ventilation,
Si le positionnement est correct, boulonner (inserts prevus dans le cadre du caisson), - Remonter les panneaux lateraux.
5.2 Raccordement du conduit de fumée
L'appareil est prévu pour fonctionner en tirage naturel.
Installer une cheminée de section au moins égale à celle de la sortie des fumées, aussi verticalie que possible.
5.3 Raccordement du réseau de souffrage
Soufflage direct :
Equipment standard, positionner puis fixer les accessoires de souffrage.
Les réglages aérauliques : générateur + accessoires sont réalisés d'origine en usine.
Soufflage en gaine :
Raccorder les gains de distribution d'air au cadre prévu à cet effet.
Equilibrer les pertes de charges du réseau de gaine avec la pression statique disponible de l'appareil.
Nos apparéils sont proposés d'usine avec 3 réglages en équipement de 10 à 20 mm CE (poulie moisture variable), 30 mm CE (poulie fixe).
5.4 Raccordement du réseau de reprise
Raccorder I'eventuel reseau de reprise d'air a l'ouverture laterale du generateur.
L'appareil est prévu pour un raccordement à droite ou à gauche. Pour adapter le côté d'aspiration, il suffit d'inverser le panneau d'obturation avec la grille de reprise.
IMPORTANT
Les dimensions des gains de souffrage et de reprise d'air doivent être réalisées par une personne compétente de sorte que la perte de charge ne soit pas supérieure à la pression statique disponible du générateur.
6 - PLENUM DIFFUSION
Dans le cadre d'une utilisation directe dans l'ambiance, il faut utiliser le plénum de diffusion, fourni comme accessoire.
Pour optimiser la diffusion de l'air, il est conseilé d'installer l'appareil au centre du local ou adossé à une paroi.

6.1 - Caracteristiques dimensionnelles
| Modèle | A | B | H | Nbre de grillles | Dimensions des grillles |
| GEN 70 G2 | 540 | 800 | 350 | 4 | 250 x 400 |
| GEN 120 G2 | 760 | 1060 | 550 | 4 | 600 x 400 |
| GEN 160 G2 | 900 | 1300 | 550 | 4 | 800 x 400 |
| GEN 190 G2 | 900 | 1300 | 550 | 4 | 800 x 400 |
| GEN 260 G2 | 1000 | 1500 | 550 | 4 | 800 x 400 |
| GEN 320 G2 | 1200 | 1700 | 550 | 4 | 800 x 400 |
| GEN 390 G2 | 1200 | 1700 | 550 | 4 | 800 x 400 |
6.2 - Portée d'air
La portée est la distance en mètre entre l'appareil et le point de mesure qui donne une vitesse résiduelle de 0.1 à 0.5 m/s.
| ouverture 2 cotsés | ouverture 3 cotsés | ouverture 4 cotsés | ||||||||||
| Inclinaison des ailettes | 0° | 20° | 30° | 45° | 0° | 20° | 30° | 45° | 0° | 20° | 30° | 45° |
| GEN 70 G2 | 44 | 35 | 28 | 21 | 36 | 29 | 23 | 17 | 31 | 25 | 20 | 15 |
| GEN 120 G2 | 48 | 39 | 31 | 23 | 40 | 31 | 26 | 19 | 35 | 28 | 22 | 16 |
| GEN 160 G2 | 59 | 46 | 38 | 28 | 48 | 38 | 31 | 23 | 42 | 33 | 27 | 20 |
| GEN 190 G2 | 75 | 60 | 48 | 36 | 61 | 48 | 40 | 29 | 54 | 43 | 33 | 25 |
| GEN 260 G2 | 93 | 74 | 60 | 45 | 76 | 60 | 49 | 36 | 66 | 54 | 44 | 32 |
| GEN 320 G2 | 106 | 80 | 63 | 46 | 82 | 63 | 52 | 39 | 68 | 54 | 45 | 34 |
| GEN 390 G2 | 112 | 88 | 72 | 54 | 91 | 72 | 59 | 43 | 79 | 63 | 51 | 38 |
IMPORTANT : l'obturation des 3 côts du plénum est interdite.
6.3 - Instruction de montage du plénum de soufflage
Pour monter le plénum de soufflage, procéder comme suit :
- Déballer le plénum de souffrage
- Demonter les grilles et les panneaux d'obturation sur le plenum
Monter le plénum sur le cadre de sortie du générateur - Fixer le plénum sur le cadre
- Remonter les grilles et les panneaux d'obturation sur le plenum
7 - FILTRE D'ASPIRATION
7.1 - Caracteristiques techniques et dimensionnelles
| Modèle | Dimensions | Nombre d'éléments | Δ P (Pa) | ||
| A | B | C | |||
| GEN 70 G2 | |||||
| GEN 120 G2 | 965 | 559 | 165 | 1 | 23 |
| GEN 160 G2 | 1300 | 832 | 325 | 4 | 17 |
| GEN 190 G2 | 1300 | 832 | 325 | 4 | 27 |
| GEN 260 G2 | 1500 | 832 | 325 | 6 | 35 |
| GEN 320 G2 | 1700 | 832 | 450 | 9 | 23 |
| GEN 390 G2 | 1700 | 832 | 450 | 9 | 38 |

7.2 - Instructions de montage
Modèles GEN 70 G2
- Choisir le côté de montage du filtre
Fixer à l'aide des vis tôles
Modèles GEN 120 G2 à GEN 390 G2
Oter les éléments filtrant du caisson filtré
Fixer le caisson filtré sur l'ouverture de reprise du générateur avec vis toles
- Remetre les éléments filtrant dans le caisson


7.3 Raccordement electrique
L'appareil est livre équipé d'une armoire électrique, moteur et airstat Fan-Limit raccordés.
Raccordement à effectuer :
Alimentation electrique generale
Bräleur
Thermostat d'ambiance
Autres accessoires
-Pour tout raccordement, utiliser les presse-étoupes fixés sur le coffret électrique pour le passage des cables et le bornier de raccordement suivant le schéma électrique spécifique à chaque méthode.
-Le coffret electrique est doted d'un relais de securite LX. Son contact est placed en series sur la ligne thermostatique du bruleur. En cas de defaut, le relais LX ouvre le circuit, et arrete le bruleur.
Nota 1:
- La coupure et les protections électriques sont à prévoir par l'installateur.
Utiliser de préférence des interrupteurs magnétothermique adaptés à la puissance des générateurs. - Faire vérifier par une personne qualifiée la section des cables électriques.
Raccorder impereativement la terre avec un cable plus long que les cables de ligne de maniere qu'il soit le dernier a etre arrache en cas d'incident.
Nota 2:
Pour tous générateurs équipés d'options (protections ipsotherme de moteur, chaine de sécurité, ...) ou de pression statique disponible supérieure au valeur du tableau page 5, nous consulter.
7.4 Schéma électrique GEN 70 G2


BORNIER DU COFFRET ELECTRIQUE
Legende
FAN -Thermostat FAN (25-35°C)
LM -Thermoslat LIMIT (100^)
F -Fusible de protection
PA - Protection interne moleur (Ipsotherme)
G -Moteurventilatour
C -Condensateur moleur ventilateur
B -Bruleur
CV - Commutateur chauffage / arrêt / ventilation
TA-Thermoslat d'ambiance
IMT - Interrupteur magneto thermique
MS - Contact fin de course clapet coupe feu (eventuel)
^ 念 A l'exterieur de I'appareil. Non compris dans la livraison. Installation a la charge du client.
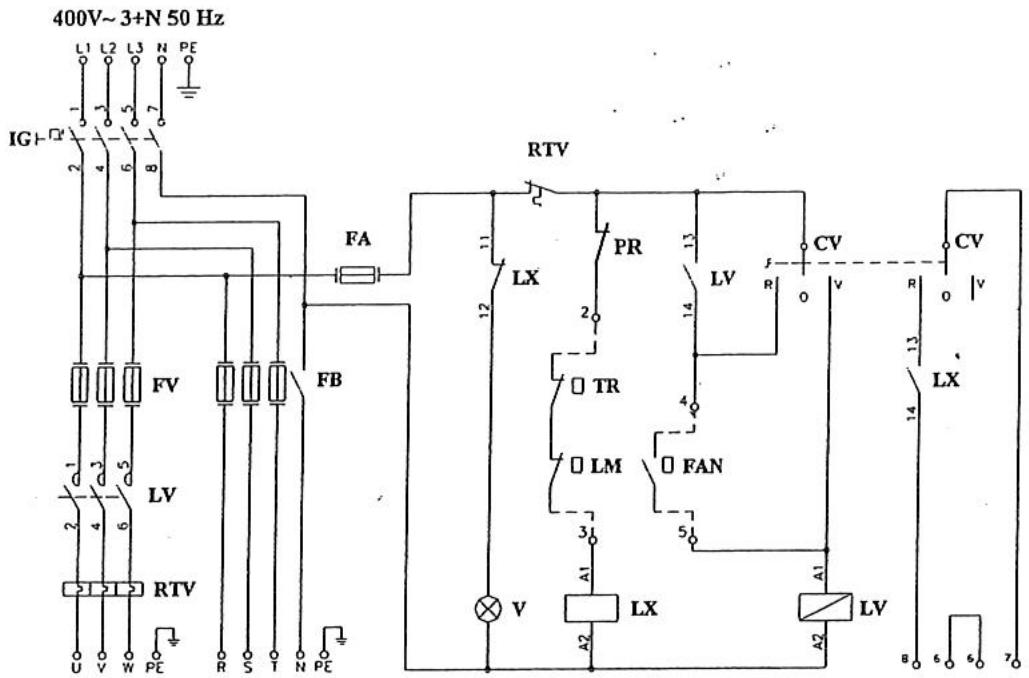
7.5 Schéma électrique GEN 120 G2 à GEN 390 G2

BORNIER DU COFFRET ELECTRIQUE

VARIANTE POUR UNE ALIMENTATION ELECTRIQUE MONOPHASE DU BRULEUR

Legende
FAN Thermostat FAN (25-35°C)
LM Thermostat LIMIT (100^)
TR** Thermostat SECURITE (tare 80^ )
LV Contacteur deligne
LX Relais arrêt sécurité brûleur
RTV Relais thermique
V Voyant arrêt sécurité bruleur
FA Fusible circuit auxiliaire
FB Fusible bruleur
FV Fusible moteur ventilateur
CV Commutateur chauffage / arrêt / ventilation
TA* Thermostat d'ambiance
MS* Contact clapet coupe feu (eventuel)
IMT* Interrupteur magneto thermique
IG Interrupteur general
G Moteur ventilaturer
PR Pressostat sur filtre (Option)
* A l'extérieur de I'appareil. Non foumi dans la livraison. Installation a la charge de I'installateur.
Uniquement sur les modeles GEN 160 a 390
7.5 Schéma électrique GEN 120 G2 à GEN 390 G2
AIRSTAT FAN - LIMIT - SECURITE
Les airstats ont l'element sensible positionné dans la soufflage d'air chaud et ont une double fonction : arrêt et demarrage du groupe moto-ventilateur (fonction FAN) ; et arrêt en sécurité du brûleur en cas de surchauffe (fonction LIMIT).
-
FONCTION FAN (airstat FAN - taré 25-35°C). Elle commande le démarrage du ventilateur 60 secondes maxi (35°C) après le démarrage du brûleur et n'arrête le ventilateur, que 4 minutes (25°C), après l'arrêt du brûleur. Ceci permet d'éviter l'émission d'air froid au démarrage et d'évacuer toute l'énergie accumulée dans l'échangeur.
-
FONCTION SECURITE (Type GEN 160 à GEN 390) Airstat TR - Tare à 80^ . Elle a la fonction d'interrompree le fonctionnement du bruleur en cas de surchauffe anormale de l'air. Le rearmement est automatique. Le tarage peut etre affiné lors de la première mise en route.
-
FONCTION LIMIT (Airstat LIMIT - taré à 100^ C). Elle a la fonction d'interrompre le fonctionnement du brûleur en cas de surchauffe anormale de l'air. En cas de surchauffe le réarmement est manuel, la cause du début doit être analysée et éliminée.
- RACCORDEMENT ELECTRIQUE ET TARAGE
Les générateurs sont fournis avec les airstats raccordes et tarés. Dans le cas d'une vérification, entretien, remplacement, il est obligatoire de se reporter aux instructions.
POSITIONNEMENT DE L'AIRST FAN - LIMIT - SECURITE
Positionnement
Les générateurs GEN 70 à GEN 120, sont fournis avec l'airstat cable et monté.
Les générateurs GEN 160 à 390, sont fournis avec l' (les) airstat(s) câblé(s) et à monter sur le cadre du coufflage.


Legende:
- Airstat (FAN-LIMIT) Fonction FAN.Taré en usine à 25-35°C.Fonction LIMIT.Taré en usine à 100^
2 Airstat (TR) Fonction SECURITE. Tare en usine a 80^ .
TARAGE DES AIRSTATS FAN - FAN LIMIT - SECURITE
Les airstat sont tarés suivant le tableau ci-dessous :
| Thermostat FAN | 25 – 35 °C |
| Thermostat LIMIT (1) | 100°C |
| Thermostat SECURITE (2) | Tarde à 80°C . . |
(1) Le thermostat LIMIT taré à 100^ ne doit jamais être modifié.
(2) Le thermostat SECURITE Type GEN 160 à GEN 390) taré, doit être réglée au moment de la mise en route, en suivant les instructions du préSENT manuel.
Dans le cas ou I'on doit proceder a un controle ou a un tarage de la valeur de la coupure du thermostat, observer les indications ci-dessous:
Legende:
- Poussoir blanc ventilation automatique - manuelle (si present doit toujours être retire)
- Raccordement électrique fonction FAN
- Disque gradué
- Trous de fixation
- Ergot de température arrêt ventilateur (25^)
- Ergot de température arrêt brûleur. Fonction LIMIT ou SECURITE
- Connexion électrique. Appuyer avec la pointe d'un tournevis sur la languette pour débloquer la connexion et enfiler ou 0ter le fil électrique. En relachant la pression du tournevis la connexion électrique est assurée.
Attention!
S'assurer que le cable est bien fixé en tirant légerement sur celui-ci.
- Ergot de température demarrage ventilateur (35^)
- Raccordement electrique fonction LIMIT-SECURITE
- Pouvoir rouge, réarmement sécurité sur chauffe (uniquèment sur airstat LIMIT)
- Shunt métallique (à couper pour tous les modèles sauf S50CE)
Attention!
Sur le modele GEN 70,le shunt metallique doit etre present. Sur les modeles GEN 170 a 390,le shunt metallique doit etre supprimé.

TARAGE DES THERMOSTATS SECURITE (modele GEN 120 à 390)
Le tarage s'effectue en suivant les indications suivantes :
- Demarrer le générateur dans les conditions normales du fonctionnement,
S'assurer que la puissance au bruleur correspond à la puissance du générateur,
S'assurer que le débit d'air soit correct, - Avec le générateur en régime stabilisé, vérifier la température de l'air à proximate de l'élement sensible de l'airstat SECURITE TR (verifier la position du disque gradué). Régler l'ergot de l'airstat de 15 à 20^ C, au dessus, de la valeur mesurée. Exemple: Température mesurée 40^ C, donc, tarage de l'airstat à 60^ C.
7.6 - Raccordement à la canalisation de combustible
Le raccordement devra etre effectue par un personnel qualifie et respecter rigoureusement les indications notees sur les notices des bruleurs gaz ou fioul.
8-REGLAGE
8.1 Caracteristiques générateur brûleur
Les générateurs ont ete testes avec les bruleurs de marque RIELLO.
BRULEUR FIOUL
| Modèle | Marque Brûleur | Type Brûleur | Type d'alimentation |
| GEN 70 G2 | RIELLO | Gulliver RG2 | Monophasé |
| GEN 120 G2 | RIELLO | Gulliver RG3 | Monophasé |
| GEN 160 G2 | RIELLO | RG 4 S | Monophasé |
| GEN 190 G2 | RIELLO | RG 4 S | Monophasé |
| GEN 260 G2 | RIELLO | RL 28/1 tc | Monophasé |
| GEN 320 G2 | RIELLO | RL 28/1 tc | Monophasé |
| GEN 390 G2 | RIELLO | RL 38 (TC) | Monophasé |
BRULEUR GAZ
| Modèle | Marque Brûleur | Type Brûleur | Type d'alimentation |
| GEN 70 G2 | RIELLO | BS 2 | Monophasé |
| GEN 120 G2 | RIELLO | BS 3 | Monophasé |
| GEN 160 G2 | RIELLO | BS 4 | Monophasé |
| GEN 190 G2 | RIELLO | BS 4 | Monophasé |
| GEN 260 G2 | RIELLO | RS 28/1 (tc) | Monophasé |
| GEN 320 G2 | RIELLO | RS 28/1 (tc) | Monophasé |
| GEN 390 G2 | RIELLO | RS 38/1 (tc) | Monophasé |
8.2 - Réglage du brûleur fioul
Le montage et le réglage du brûleur fioul doivent être effectuels par un personnel qualifié en respectant scrupuleusement les indications des notices techniques.
*Tableau de réglage du brûleur fioul (A titre indicatif - voir notice jointe au brûleur)
| Modèle | Type Brûleur | Gicleur (Delavan) | Pression Pompe (Bar) | Réglage Tête ( théorique) | CO2 (%) ( théorique) | Température fumées (°C) ( théorique) |
| GEN 70 G2 | Gulliver RG2 | 1,25 GPH 60°W | 12 | 2 | 12 | 225 |
| GEN 120 G2 | Gulliver RG3 | 2,50 GPH 60°W | 12 | 3,5 | 12 | 252 |
| GEN 160/190 G2 | RG 4 S | 3,50 GPH 60°W | 12 | - | - | - |
| GEN 260 G2 | RL 28/1 | 2x2,50 GPH 60°W | 12 | 3,5 | 12 | 248 |
| GEN 320 G2 | RL 28/1 | 2x3,50 GPH 60°W | 10 | 4 | 12 | 204 |
| GEN 390 G2 | RL 38 | 2x3,50 GPH 60°W | 14 | 5 | 12 | 227 |
8.3 - Réglage du brûleur gaz RIELLO (A titre indicatif voir notice jointe au brûleur)
Le montage et le réglage du brûleur gaz doivent être effectuels par un personnel qualifié en respectant scrupuleusement les indications des notices techniques.
Tableau de réglage du brûleur gaz
| Modèle | Type Brûleur | Type de Gaz | Réglage Tête | Pression gaz à la rampe (mmCE) | CO2 (%) | Température fumées (°C) |
| GEN 70 G2 | R40 GS8 | Naturel G20 | 1,3 | 9,4 | 225 | |
| GEN 70 G2 | r40 GS8 | Propane G31 | 1,3 | 10 | 225 | |
| GEN 70 G2 | R40 GS8 | Butane G30 | 1,3 | 10 | 225 | |
| GEN 70 G2 | R40 GZ10 | Naturel G20 | 225 | |||
| GEN 70 G2 | R40 GZ10 | Propane G31 | 225 | |||
| GEN 70 G2 | R40 GZ10 | Butane G30 | 225 |
| GEN 120 G2 | R40 GS15 | Naturel G20 | 1,2 | 46,2 | 9,5 | 252 |
| GEN 120 G2 | R40 GS15 | Propane G31 | 1,2 | 10,1 | 252 | |
| GEN 120 G2 | R40 GS15 | Butane G30 | 1,2 | 10,1 | 252 | |
| GEN 120 G2 | R40 GZ20 | Naturel G20 | 252 | |||
| GEN 120 G2 | R40 GZ20 | Propane G31 | 252 | |||
| GEN 120 G2 | R40 GZ20 | Butane G30 | 252 |
| GEN 190 G2 | R40 GS20 | Naturel G20 | 4 | 58 | 10,2 | 249 |
| GEN 190 G2 | R40 GS20 | Propane G31 | 4 | 11,2 | 249 | |
| GEN 190 G2 | R40 GS20 | Butane G30 | 4 | 11,2 | 249 | |
| GEN 190 G2 | R40 GZ20 | Naturel G20 | 249 | |||
| GEN 190 G2 | R40 GZ20 | Propane G31 | 249 | |||
| GEN 190 G2 | R40 GZ20 | Butane G30 | 249 |
| GEN 260 G2 | RS 28/1 | Naturel G20 | 3 | 58,9 | 10,1 | 248 |
| GEN 260 G2 | RS 28/1 | Propane G31 | 3 | 11 | 248 | |
| GEN 260 G2 | RS 28/1 | Butane G30 | 3 | 11 | 248 |
| GEN 320 G2 | RS 28/1 | Naturel G20 | 6 | 72,1 | 9,7 | 204 |
| GEN 320 G2 | RS 28/1 | Propane G31 | 6 | 10,2 | 204 | |
| GEN 320 G2 | RS 28/1 | Butane G30 | 6 | 10,2 | 204 |
| GEN 390 G2 | RS 38/1 | Naturel G20 | 6 | 57,2 | 9,8 | 227 |
| GEN 390 G2 | RS 38/1 | Propane G31 | 6 | 10,5 | 227 | |
| GEN 390 G2 | RS 38/1 | Butane G30 | 6 | 10,5 | 227 | |
| GEN 390 G2 | RS 38/1 | Propane G31 | 6 | 10,5 | 227 |
Les valeurs de ce tableau sont données à titre indicatif. Le début gaz doit être mesure au compteur et le réglage du brûleur doit être conforme aux valeurs de la notice brûleur.
8.4 - Réglage de la vitesse du ventilateur
Les générateurs sont livrés pour une pression statique disponible de 10mm CE (20 MM CE suivant les modèles) à la demande du client.
Le débit d'air peut être vérifié à l'anémomètre ou avec une approximation convenable, mesurer le T et le comparer aux valeurs du tableau paragraphe 2.3.
| Valeur ΔT | Indication | Inconvénients | Possibilities de dépréciation |
| Elevé | Débit d'air insuffisant | Surchauffe échangeurDéclenchement de la fonction limiteMauvais rendement thermiqueTempérature de souffrage élevé | Détérioration de l'échangeur de chaleur |
| Bas | Débit d'air excessif | Surcharge du moteur électriqueDéclenchement du relais thermiqueCondensation dans l'échangeurTempérature de souffrage trop BASSE | Détérioration du moteur électriqueDétérioration de l'échangeur de chaleur |
Dans tous les cas, il est impératif de vérifier le sens de rotation du ou des ventilateurs.
Dans le cas d'une alimentation triphasée, le changement de sens de rotation s'effectue en inversant deux fils de phase.
Vérifier que l'intensité absorbée soit inférieure ou égale à l'intensité plaquée du moteur.
Pour contrôle l'intensité absorbée du moteur, procéder comme suit :
- Utiliser un amperemetre ou une pince ampérométrique
- Faire fonctionner l'appareil en position esté pour éviter tout courant absorbé par le brûleur
- Lire la valeur et la comparer au tableau du paragraphe 2.3
Pour faire varier la vitesse de rotation du ventilateur, proceeder comme suit :
Modèle GEN 70 G2
- Detendre la courroie en devissant la vis (2)
- Enlever la couroie
- Débloquer la flasque mobile de la poulie à l'aide d'une clef (5) malé pour vis 6 pans creux,
- Visser ou dévisser la flasque mobile pour obtenir le diamètre désire
- Bloquer énergiquement la vis 3 sur le méplat de l'axe
- Monter et retendra la couroie 5
Modèle GEN 120 G2 à GEN 390 G2
- Detendre la courroie en devissant la vis (1)
- Enlever la courroie 5
- Avec une clé 6 pans mâle, dévisser la vis 3 de la flasque mobile de la poulie 3
- Visser ou dévisser cette flasque pour obtenir le diamètre souhaite
- Bloquer énergiquement la vis 3 sur le méplat de l'axe
- Monter et tendre la courroie 5


Ne jamais tendre de maniere excessive la courroie, pour cela vérifier que l'arbre du ventilateur tourne librement. En prénant à la main les 2 côtes de la courroie, la flèche devra être de 20 à 30mm.
ATTENTION
En augmentant le diamètre de la poulie motrice, la vitesse de rotation du ventilateur augmente, ainsi que l'intensité absorbée, et vice et versa.
9. CONTROL
Il est nécessaire de contrôler quelques paramètres fondamentaux pour assurer le bon fonctionnement du générateur. Demarrer l'appareil et :
- Vérifier qu'il y a pas de fuite de combustible
- Vérifier le début du combustible
- Vérifier que la température des fumées soit à plus ou moins 10^ conforme aux valeurs du tableau paragraphe 2.3
- Vérifier que le réglage de l'airstat corresponde au tableau paragraphe 2.3.
- Vérifier que le disque de l'airstat se stabilise entre 50 et 60^ sans jamais couper la limite haute
- Vérifier le T
- Tourner manuellement le disque de l'airstat pour faire intervenir la limite haute et vérifier l'arrêt du brûleur
- Baiser la température de consigne au thermostat et vérifier l'arrêt du brûleur et la rotation au ventilateur
- Vérifier que l'intensité absorbée ne dépasse pas l'intensité plaquée du moteur.
- Vérifier que le réglage du relais thermique corresponde à l'intensité du moteur.
- Vérifier que le ventilateur tourne 2 à 3 minutes minimum après l'arrêt du brûleur.
- Vérifier le sens de rotation du ventilateur
10. COMMANDE
10.1 Commutateur Chauffage / Arret / Ventilation
Positionné sur le coffret de commande, il seLECTIONne les modes de fonctionnement :
- Positionné sur le symbole "chauffage", il permet à l'apparéil de fonctionner automatiquement en fonction du thermostat
- Positionné sur le symbole "ventilation", il commande le ventilateur seul.
- Positionné sur la position arrêt, arrêt du générateur
10.2 Thermostat d'ambiance
Installé dans le local à chauffer à 1,5 m environ du sol, le thermostat pilote le brûleur.
10.3 Rémènement du brûleur
Positionné sur le brûleur, il déverrouille la sécurité et permet le demarrage sous une impulsion manuelle.
10.4 Rémènement limit haute
Le bouton poussoir rouge positionné sur l'airstat a pour fonction de réarmer après une surchauffe.
10.5 Rémènement relatis thermique
Positionné à l'intérieur du coffret électrique sur le relais thermique, il verrouille le fonctionnement du générateur en cas de sur-intensité du moteur.
ATTENTION
Après plusieurs réarmements consécutifs,
il est indispensable de rechercher la cause de la surchauffe.
11. SIGNALISATION
11.1 Voyant défaut brûleur
Positionné sur le brûleur, le voyant rouge indique un défaut survenu sur le brûleur.
11.2 Voyant défaut générateur
Positionné sur le coffret de commande pour les modèles GEN 120 à GEN 390 G2, le voyant rouge indique :
- l'arrêt du brûleur par coupure de la limite haute
- l'arrêt du générateur par coupure du relais thermique
12. FONCTIONNEMENT
12.1 Fonctionnement en position chauffage
Le cycle de fonctionnement s'effectue suivant les différentes phases :
- Alimenter électriquement l'appareil,
- Positionner le commutateur sur la position chauffage,
- Positionner le thermostat sur la température désirée,
- Le brûleur est alimenté électriquement et démarre après le temps de pré-ventilation et/ou de réchauffage fioul,
- Le ventilateur démarre une minute environ après le démarage du brûleur,
- Lorsque la température ambiente atteint la température de consigne du thermostat, le brûleur s'arrête, la ventilation continue de tourner deux à trois minutes avant de s'arrêté
NB: A la première mise en route, une odeur peut se dégager de l'appareil par le circuit d'air.
Ce fonctionnement de courte durée n'est pas anormal, il correspond a l'elimination des produits
12.2 Fonctionnement en position ventilation
- Alimenter electriquement le générateur
- Positionner le commutateur sur position ventilation
- Le ventilateur fonctionné seul et assure un brassage de l'air
13. MISE EN ROUTE
Se reporter au paragraphe 12. et 12.2.
14. ARRET
Pour arrêté le fonctionnement de l'appareil, opérer exclusivement comme suit :
- Régler le thermostat d'ambiance sur la position "Hors gel" ou positionner le commutateur sur la position "Arrêt"
- Attendre l'arrêt du ventilateur et éventuellesment couper l'alimentation électrique par l'interrupteur général.
ATTENTION
Ne jamais arrêté l'appareil par coupure de son alimentation électrique, l'énergie accumulée dans le générateur provoquérait une surchauffe voire, la déterioration du corps de chauffe.
15. NETTOYAGE DU FILTRE A AIR
Il est important de nettoyer périodiquement le filtré à air. Un encrassement important creée une chute de débit et une surchauffe du foyer contrôle par l'airstat de sécurité. La fréquence de nettoyage dépend de l'ambiance et s'effectue comme suit :
Modèle GEN 70 G2 - GEN 120 G2
- Demonter le panneau de fermetre du filtré
- Enlever l'objet filtrant
- Nettoyer l'element filtrant avec un jet d'air, un aspirateur ou simplement en le tapant
- Pour un nettoyage plus approfondi, utiliser de l'eau tiède avec un détergent neutre
- Remonter l'objet filtrant
Modèle GEN 160 G2 à GEN 390 G2
- Demonter le panneau de fermeture des filtres
- Enlever les éléments filtrants
- Nettoyer les éléments filtrants avec un jet d'air, un aspirateur ou simplement en le tapant
- Pour un nettoyage plus approfondi, utiliser de l'eau tiède avec un détergent neutre
- Remonter les éléments filtrants
16. NETTOYAGE DU BRULEUR
Cette opération doit être effectuee par un personnel qualifie en se rapportant à la notice du bruleur concerné.
17. NETTOYAGE DE L'ECHANGEUR
Le nettoyage de l'échangeur doit être effectué par un personnel qualifié. Nous conseillons un entretien annuel.
Pour cette opération, procéder comme suit :

- Demonter le panneau supérieur (1)
- Demonter la plaque de ramonage (2)
- Demonter le brûleur (9)
- Sur les modèles GEN 70 G2 et GEN 120 G2, déboîter le conduit des fumées du générateur (5)
- Sur les modèles GEN 160 G2 à GEN 390 G2, démonter les panneaux lateraux (7) et la trappe de ramonage (6)
- Retirer les turbulateurs (10)
- Nettoyer l'échangeur (3) et aspirer les dépôts de combustion tombés dans la chambre de combustion (8) en utilisant un aspirateur au travers de la buse brûleur (9)
- Aspirer également au travers du conduit des fumées (5) pour les modèles GEN 70 G2 et GEN 120 G2, ou par les trappes (6) pour les modèles supérieurs au GEN 190 G2
- Remonter l'ensemble en assurant l'étanchéité des portes de ramonage.
18. VERIFICATION DU GROUPE MOTEUR VENTILATEUR
Contrer periodique la tension de la courroie ainsi que l'alignement des poulies.
Pour assurer un bon fonctionnement, les courroies doivent etre correctement tendues.
La flèche doit être de 2 à 3 cm.
Pour la tension des courroies, agir sur les boulons tendeurs.
Les moteurs sont de type étanche sans entretien ni graissage.
Les paliers du ventilateur sont également de type étanche pré-graisse.
19. ANALYSE DES FUMEES
Le prélevement des fumées doit être à "2 x D" du générateur pour avoir une bonne analyse de combustion.

20-ENTRETIEN AIRSTAT LIMIT
Vérifier le fonctionnement de l'airstat LIMIT manuelle, en tournant le disque jusqu'à 100^ et vérifier l'arrêt du brûleur. Vérifier aussi le réarmement en appuyant sur le bouton rouge
21. GARANTIE
Les apparêls sont garantis un an contre tous vices de fabrication, sous réserve d'être installés par des professionnels qualifiés, conformément à la reglementation en vigueur, aux instructions qui figurent sur nos notices de montage et dans la mesure où ils fonctionnement dans des conditions normales d'utilisation.
La garantie prendra effet à la date de mise en service, au plus tard dans les six mois après la mise à disposition du matériel par S.PLUS.
Nous déclinons toute responsabilité et aucune garantie ne serait applicable en cas d'installations defectueuses, mal adaptées ou non conformes aux Normes en vigueur. La garantie se limite à la remise en état ou à l'échange gratuite après contrôle de notre part, de la (ou des) pièce(s) par une pièce identique ou similaire.
Les frais de main d'oeuvre, de déplacement, d'accession sur le chantier au matériel et de transport sont exclus.
Tout remplacement réalisé durant la période de garantie, même si celui-ci nécessite eventuellement une immobilisation du matériel, ne peut enaucun cas prolonger la durée de cette garantie.
Aucun dommage et interet ne pourra etre reclame pour prejudice indirect, commercial ou autre.
Ne peuvent être pris en considération et couverts par notre garantie de dommages incombant :
-A des phénomènes extérieurs
- A des négligences de l'utilisateur
- Au non respect des consignes stipulées dans nos documents, déterioration due à une mauvaise manutention au cours du transport ou à une fausse manoeuvre.
-A une utilisation d'accessoires autres que ceux d'origine.
-A un défaut de surveillance et d'entretien.
Que se soit à l'égard de l'acheteur ou de toute autre personne, notre société ne pourra en aucun cas être tenue pour responsable des dommages corporels ou matériels de chaque nature qu'ils soient, qui pourrait être provoqués par nos produits ou qui seraient la conséquence directe ou indirecte de l'utilisation des dits produits.
ANOMALIES EVENTUELLES ET SOLUTIONS
ANOMALIE
L'APPAREIL NE FONCTIONNE PAS, NI EN VENTILATION NI EN CHAUFFAGE
CAUSE
Abscence de tension
L'APPAREIL NE FONCTIONNE PAS EN ETE
L'APPAREIL NE FONCTIONNE PAS EN HIVER
LA FLAMME DU BRULEUR
GAZ APPARAIT, MAIS
S'ETEINT APRES
QUELQUES SECONDES
Abscence de tension au moleur de ventilation
Abscence de tension au bruleur
Raccordement electrique non correct (phase neutre inversee)
SOLUTION
Contréor le raccordement électrique
Contrer les fusibles de ligne et du circuit de commande
Contréor le raccordement électrique
Contrer les fusibles de ligne et du circuit de commande
Contrer le déclenchement du relais (seulement pour les tensions triphasées)
Contrôle le raccordement électrique
Contrer les fusibles de ligne et du circuit de commande
Contrer le déclenchement du relais (seulement pour les tensions triphasées)
Contrôler la fermeture du contact du thermostat d'ambiance
Contrcler fe dclenchement de lairstat LIMIT
Contrôler la polarité Ph.N.
Contrôler le réglage du brûleurs
Remplacer la boite de contrôle
Contrôler ou remplaçer la sonde de ionisation
Contréor la polarité Ph.N.
LA FLAMME DU BRULEUR FIOUL APPARAIT, MAIS S'ETEINT APRES QUELQUES SECONDES
Brûleur défècleux
Raccordement electrique non correct (phase neutre inversee)
Brûleur défecexe
Contréler le réglage du brûleur
Remplacer la boite de contrôle
Contrer ou remplacer la cellule photo physique
ANOMALIE
LE BRULEUR S'ARRÊTE DE MANIÈRE ANORMALE ET REGULIERÉ
CAUSE

Décollement de flamme du brûleur
Thermostat d'ambiance pas correctement instalé
SOLUTION
Contrcler l'ouverture des ailettes du diffuseur
Contrer l'abscence d'obturation de la grille de reprise
Contrcler le moteur
Contrer les pertes de charges du réseau aéraultique
Contrer la puissance du bruleur
Contrer que l'appareil ne soit pas dans un local en dépression
Contrer que le thermostat d'ambiance ne soit pas dans un flux d'air chaud
COUPURE DE L'AIRSTAT LIMIT
Obstruction du circuit d'air
Recirculation du circuit d'air
Contrer l'ouverture des ailettes du diffuseur
Contrer l'abscence d'obturation de la grille de reprise
Contrer l'infinaison des ailettes de soufflage du diffuseur pour éviter toute circulation
Contrcler la temperatule de reprise
COUPURE DU MOTEUR DE VENTILATION PAR LE RELAIS THERMIQUE
Groupe moto-ventilateur à vérifier ou défectueux
Puisance thermique excessive
Contrer l'encrasement des aubes du ventilateur
Contrôler le moteur électrique
Contrcler I'Etat et la tension des courroies
Vérifier le reliais thermique
Controler la puissance du bruleur
LE VENTILATEUR NE DEMARRE PAS APRES LE DEMARRAGE DU BRULEUR
Intensité absorbée trop importance et/ou surchauffe du moteur
Puisance thermique insuffisante
Contrôle la présence du diffuseur d'air
Contréor la tension électrique
Contrôler la température d'aspiration
Contrôler le débit d'air
Contrer la puissance du bruleur
Contrcler le tarage de I'airstat
Remplacer l'airstat
ANOMALIE
LE VENTILATEUR NE S'ARRÊTE PAS 4 MINUTES APRES L'ARRÉT DU BRULEUR
CAUSE
Température ambiente tropéelevée
Groupe molo-ventilateur a vérifier ou replacer
Airlat FAN - LIMIT à vérifier ou remplacer
LE VENTILATEUR FONCTIONNE DE MANIERE INTERMITANTE
Airslat FAN - LIMIT à vérifier ou remplacer
Puisance thermique insuffisante
LE VENTILATEUR FONCTIONNE INOPINEMANT
Recirculation d'air chaud
LE GENERATEUR S'ENCRASSE ANORMALEMENT
Mauvais réglage du brûleur
CONDENSATION DU A LA COMBUSTION
Cheminée encrassée
DIFFICULTA AATTEINDRE LA TEMPERATURE DE CONFORT
Puisance bruleur insuffisante
Echange thermique insuffisant d0 à l'encrasement de I'échangeur
Puisance au bruleur trop faible
Thermostat d'ambiance mal installé
SOLUTION
Contrer la tempereature de reprise
Contrcler les apports Gratis
Controler le tarage FAN
Contrer le pouvoir blanc sur position AUT
Remplacer I'airstat
Vénifier le moteur
Vérifier le condensateur (modèle monophasé)
Vérifier les couroires
Vérifier le relais thermique
Controler le tarage FAN
Remplacer I'airstat
Controler terage FAN
Remplacer I'airstat
Contrcler la puissance au bruleur
Contréor l'inclinaison des ailettes de soufflage du diffuseur pour éviter la recirculation
Contrôler la température de reprise
Contralr la puissance du bruleur et proceder au nettoyage
Nettoyer le conduit de cheminee
Contrcler la puissance au bruleur
Nettoyer I'echangeur de chaleur
Contréler la puissance du brûleur.
Contrcler que le thermoslat ne soit pas dans le flux d'air chaud
Notice Facile