CMB 20BS INOX - Chauffage ASTON THERMICA - Notice d'utilisation et mode d'emploi gratuit
Retrouvez gratuitement la notice de l'appareil CMB 20BS INOX ASTON THERMICA au format PDF.
| Type d'appareil | Chaudière murale à gaz |
| Ballon | Inox |
| Alimentation | Gaz naturel |
| Installation | Murale |
| Matériau du ballon | Acier inoxydable |
| Type de gaz | Non précisé |
| Puissance thermique | Non précisé |
| Type de brûleur | Non précisé |
| Contrôle de température | Non précisé |
| Dimensions (HxLxP) | Non précisé |
| Poids | Non précisé |
| Type de raccordement | Non précisé |
| Pression maximale | Non précisé |
| Type de sécurité | Non précisé |
| Entretien | Manuel d'installation et entretien disponible |
FOIRE AUX QUESTIONS - CMB 20BS INOX ASTON THERMICA
Téléchargez la notice de votre Chauffage au format PDF gratuitement ! Retrouvez votre notice CMB 20BS INOX - ASTON THERMICA et reprennez votre appareil électronique en main. Sur cette page sont publiés tous les documents nécessaires à l'utilisation de votre appareil CMB 20BS INOX de la marque ASTON THERMICA.
MODE D'EMPLOI CMB 20BS INOX ASTON THERMICA
Nous vous felicitons...
...pour vousCHOIX,et nous vous remercions de la préfERENCE que vous avez accordedé a nos produits.
"ASTON TERMICA" est très active depuis de nombreuses années sur le marché italien et sur les principaux marchés étrangers dans les divers secteurs du chauffage.
L'Organisation ASTON TERMICA se vante tout particulièrement de la rapidité en matière d'assistance, conséquence logique d'un service constant assurant conseils et support aux clients et aux utilisateurs en général.
POUR TOUT BESOIN, VEUILLEZ DONC VOUS ADRESSER A NOTRE AGENCE INDIQUEEE CONTRE.
AGENCE
EASTON THERMIC
Ville Departement
Adresse
Telephone
Cachet
NORMES GENERALES
Le present livre est une partie intégrante et essentielle du produit, et il devra être remis à l'installateur.
Lire attentivement les instructions contenues dans ce livre car elles fournissant des indications importantes concernant la surete d'installation, d'utilisation et d'entretien.
Conserver soigneusement ce livre pour toute consultation qui se rendra nécessaire par la suite. L'installation de la chaudière doit être effectue dans le respect des normes en vigueur, selon les instructions du constructeur, par du personnel qualifié. Une mauvaise installation peut provoquer des dommages physiques et matériels, qui n'engage pas la responsabilité du constructeur.
Apre's avoir defaft entierement les emballages, s'assurer du bon etat du contenu. En cas de doutes, ne pas utiliser l'appareil et s'adresser au foumisseur. Ne pas laisser les éléments de I'emballage (cage en bois, clous, agrafes, sacs plastique, polystyrene expansé, etc.) à la portée des enfants car ils peuvent représentater des sources de danger.
Cette chaudière sert à rechauffer l'eau à une température inférieure à celle d'ébullition à la pression atmosphérique. Elle doit être branchée à une installation de chauffage compatible avec ses prestations et sa puissance.
Cet apparéil ne devra être destiné qu'à l'usage pour lequel il est expressément prévu. Tout autre usage est à considérer impropre et par conséquent dangereux.
Le constructeur décline toute responsabilité en cas d'eventuels dommages dérivant d'un usage impropre, incorrect ou déraisonnable de l'appareil.
Avant d'effectuer toute opération de nettoyage ou d'entretien, débrancher l'appareil du réseau d'alimentation soit par l'interrupteur de l'installation soit par les organes d'arrêt.
Ne pas obstruer les grilles d'aspiration ou de dissipation de l'air.
En cas de panne et/ou de mauvais fonctionnement de l'appareil, le désactiver. L'eventuelle réparation des matériels ne devra être effectuee que par un centre d'après-vente agree par le constructeur en utilisant exclusivement des pieces détachées d'origine.
Le non-respect de ces règles peut compromètre la sécurité de l'appareil. Pour garantir les performances et le bon fonctionnement de l'appareil, il est indispensable de suivre scrupuleusement les indications du constructeur et faire effectuer l'entretien périodique de l'appareil par des professionnelnels qualifiés.
Si vous decide de ne plus utiliser l'appareil, il faudra neutraliser les pièces susceptibles de provoquer des sources de danger potentielles.
Pour tous les apparèils livrés avec des groupes facultatifs ou avec kits (y compris ceux électriques) il ne faudra utiliser que des accessoires d'origine.
La chaudiere doit etre installedan un local approprié dans le respect desnormes et des prescriptions en vigueur.
Avant de brancher la chaudiere, effectuer les operations suivantes:
a) bien laver tous les conduits de l'installation pour éliminer les résidus compromettant le fonctionnement de la chaudière;
b) vérifier si la chaudière est prévue pour fonctionner avec le type d'combustible disponible (contrôler sur la plaquette indiquant les caractéristiques de la chaudière);
c) contrôler que la cheminée ait un tirage adapté, n'ait pas détranglements et qu'il n'y ait pas d'autres evacuations se faisant à l'intérieur du conduit de fumée, à moins que celui-ci ne le prévoit selon les normes en vigueur. Ce n'est qu'après ce contrôle que vous pouvez effectuer le raccordement.
d) contrôle, en cas de raccordements à des conduits de fumée qui existaient déjà, s'ilts sont bien propres car les déchets éventuels, en se détachant des parois en cours de fonctionnement, pourraient boucher le passage des fumées, à l'origine de situations extrément dangereuses pour l'utilisateur.
La première mise en marche doit etre effectuee par le personnel du constructeur.
La transformation en partant d'un gaz d'une famille (gaz naturel H/L ou B/P) en gaz d'une autre famille, qui peut meme etre effectue lorsque la chaudiere a déjà ete installee, doit etre realisiee unquipment par du personnel qualifie.
Avant de demarrer la chaudiere, vérifier:
a) si les données indiquées sur la plaquette signalétique correspondant bien à celle du réseau d'alimentation du gaz, du courant et de l'eau;
b) si le réglage du brûleur est compatible avec la puissance de la chaudière;
c) si les conduits partant de la chaudière sont revétus de gains thermoisolantes adaptées;
d) le bon fonctionnement du conduit de fumée;
e) si l'afflux d'air de comburant et l'évacuation des fumées se font correctement d'après les normes en vigueur;
f) si l'aération et l'entretien courant sont assurés lorsque la chaudière est placée entre des meubles.
Contrer la pression de I'eau de I'installation sur I'hydrometre: lorsque I'installation est froide, I'instrument doit indiquer une valeur comprise dans les limites etablies par le constructeur, en cas de baisses de pression, s'adresser a du personnel qualifie.
Apre's cheque reouverture du robinet du gaz, attendre quelques minutes avant de reallumer la chaudiere.
Ne pas toucher les pieces de la chaudière qui se surchauffent en cours de fonctionnement ainsi que par la suite (pendant un certain temps). La présence d'enfants ou de personnes in expertes dans le voisinage de la chaudière est par conséquent interdite.
Ne pas faire giclér d'eau ou d'autres liquides sur la chaudière.
Ne poser aucun objet sur la chaudiere.
Interdire l'utilisation de la chaudière aux enfants ou aux personnes in expertes.
Avant d'effectuer toute intervention prévoyant le démontage du brûleur ou l'ouverture des accès d'observation, couper le courant électrique et fermer les robinets du gaz.
En présence de travaux à proximate du conduit de fumée, éteindre la chaudière et lorsque les travaux sont terminés, faire vérifier la bonne évacuation des fumées par du personnel qualifié.
Ne pas nettoyer la chaudiere avec des produits inflammables.
Ne pasmettre de recipients contenant des produits inflammables dans le local ou se trouve la chaudiere.
S'il y a des risques de gel, prendre les mesures qui s'imposent, qui toutes ne concernent pas le constructeur de la chaudière.
La sécurité electrique de l'appareil n'est obtenue que par son raccordement à une installation de mise à la terre efficace, réalisée selon les normes en vigueur. La verification de cette condition fondamentale doit être effectue par des personnes qualifiées, le constructeur n'était pas responsable des dommages causés par la non-réalisation d'une bonne mise à la terre de l'installation.
Faire contrôler par des personnes qualifiées si l'installation électrique est bien adaptée à la puissance que l'appareil exige.
Pour l'alimentation de la chaudiere, l'utilisation d'adaptateurs a prisés
multiples ou de rallonges n'est pas admise; il faut prévoir l'utilisation d'un interrupteur conforme aux normes de sécurité en vigueur.
L'utilisation d'appareils utilisant l'énergie électrique comporte le respect de règles fondamentales telles que:
a) ne pas toucher l'appareil lorsque des parties du corps sont mouillées ou si vous étés pieds nus;
b) ne pas tirer sur les cables electriques;
c) ne pas permettre que des enfants ou des personnes in expertes utilisent l'appareil.
Le cable d'alimentation ne doit pas etre remplace par l'utiliser mais par une personne qualifiée.
S'assurer si les écoulements de sécurité de la chaudière ont été reliés à un dispositif d'évacuation. Dans le cas contraire, l'intervention des soupapes de sureté provoquerait l'inondation des locaux, dont le constructeur ne saurait être responsable.
S'assurer que les conduits de l'installation ne soient pas utilisés comme prises de terre pour d'autres installations, non seulement ils ne sont pas appropriés à cet usage maisils pourraient provoquer en peu de temps de graves dégats aux apparciels qui y sont reliés (chaud., ballon, etc.).
Controler:
a) l'etanchéité interne et externe de l'installation d'amnéé du gaz;
b) si le débit de gaz correspond bien à la puissance de la chaudière;
(c) si le type de gaz est celui pour lequel la chaudière a eté prévue;
d) si la pression d'alimentation du gaz est comprise entre les valeurs indiquées par la plaquette signalétique de la chaudière;
e) si l'installation d'amnéée du gaz est bien dimensionnée et dotée de tous les dispositifs de sécurité et de contrôle prescrites par les bois en vigueur.
Si vous sentez une odeur de gaz, ne pas actionner les interrupteurs électriques. Ouvrir les portes et les fenêtres. Fermer les robinets du gaz.
DESCRIPTION
La chaudière CMB a été conçue et réalisée dans le but de réunir en un seul apparéil les caractéristiques de facilité d'adaptation et les dimensions compactes d'une chaudière murale.
Le ballon à accumulation, en acier inox, contenu à l'intérieur de la chaudière, fournit de l'eau chaude sanitaire, et est destiné à résoudre les problèmes d'installation dans les grands appartements avec deux salles de bains.
Pour une installation independante du conduit de fumée, les modèles BS et BS TOP sont équipés d'une chambre de combustion étanche.
La combustion se fait en prélevant, par l'intermédiaire de deux tubes coaxiaux et un ventilateur électrique, l'air combustant de l'extérieur et en y rejojetant directement les gaz brûlés.
Cette caractéristique est très importante en matière de sécurité car elle permet de ne pas utiliser l'oxygène ambient pour la combustion de la chaudière.
Elle garantit également qu'aucune dispersion de gaz brûlés n'ait lieu dans le local, même par fort vent contraire.
CMB 20B INOX - 20B TOP INOX
La combustion et l'évacuation des fumées sont de type atmosphérique. La chaudière est dotée d'un dispositif de contrôle de l'évacuation des fumées FLUE CONTROL.
CMB 20BS INOX - 20BS TOP INOX
La combustion est réalisée dans une chambre étanche vers le milieu ambient et l'évacuation des fumées est forcee par un ventilateur électrique. Par sécurité, l'efficacite du ventilateur est controllee a travers un pressostat mesurant la pression de I'air.
L'évacuation des fumées peut être réalisée essentiellement par:
conduit concentrique au conduit d'aspiration de I'air de combustion;
conduit double, avec un tube pour l'évacuation des fumées et un tube pour l'aspiration de l'air de combustion.
COMPOSANTS PRINCIPAUX

CMB 20B/B TOP

CMB 20BS/BS TOP
LEGENDE:
1 Bouton-poussoir d'allumage et d'extinction du gaz. Voyant de blocage et bouton de réarmement (uniquement sur B-BS TOP)
2 Robinet de remplissage
3 Thermostat de chauffe
4 Selecteur ETE/HIVER
5 Thermostat prioritaire
6 Horloge de programmation (uniquement sur mod. TOP)
7 Thermohydrometre
8 Valve a 3 voies
9 Vase d'expansion
10 Pressostat fumées (uniquement sur modele BS-BS TOP)
11 Ventilateur fumées (uniquement sur modèle BS-BS TOP)
12 Sonde FLUE CONTROL (uniquement sur modele B-B TOP)
13 Valve manuelle de purgege d'air
14 Bruleur
15 Electrodes
16 Circulateur
17 Valve du gaz
18 Valve de sécurité
19 Thermostat de sécurité
20 Pressostat de sécurité
CHARACTERISTIQUES TECHNIQUES
| Modèle | Pulsance thermique | Pulsance minimum | Raccords | Production d'E.C.S. | Pression max de service | ||||||||||||
| Foyer | Utilie | Foyer | Utilie | Installation | Services | Capacité ballon t | Débit continu Δ25 Vh | Chaudière bar | Ballon bar | ||||||||
| kW | kcal/h | kW | kcal/h | kW | kcal/h | kW | kcal/h | Oépart e | Retour e | Gaz e | Entrete e | ||||||
| CMB 20 B INOX | 25,7 | 22.102 | 22,7 | 19.522 | 13,5 | 11.610 | 11,3 | 9.700 | 3/4" | 3/4" | 1/2" | 1/2" | 50 | 13 | 3 | 6 | |
| CMB 20 B TOP INOX | 25,7 | 22.102 | 22,7 | 19.522 | 13,5 | 11.610 | 11,3 | 9.700 | 3/4" | 3/4" | 1/2" | 1/2" | 50 | 13 | 3 | 6 | |
| CMB 20 BS INOX | 25,7 | 22.102 | 22,7 | 19.522 | 13,5 | 11.610 | 11,3 | 9.700 | 3/4" | 3/4" | 1/2" | 1/2" | 50 | 13 | 3 | 6 | |
| CMB 20 BS TOP INOX | 25,7 | 22.102 | 22,7 | 19.522 | 13,5 | 11.610 | 11,3 | 9.700 | 3/4" | 3/4" | 1/2" | 1/2" | 50 | 13 | 3 | 6 | |
Vase d'expansion 6 lt. - Poids: modèles B et B TOP 60 Kg - modèles BS et BS TOP 65 Kg
Chaudiere version B inox Type B11 BS
Température maxi de l'eau 90°C
Pression nominale du gaz:
Gaz naturel (H/L) 20/25 mbar - B/P 28/37 mbar
Categore II 2 3

CHARACTERISTIQUES DU CIRCULATEUR
Débit/hauteur disponibles sur l'installation
CMB 20B/B TOP
CMB 20BS/BS TOP




REGLAGE DU GAZ - INJECTEURS
Les groupes thermiques quittent notre usine après avoir eté régles et préparés pour fonctionner au gaz naturel H/L et B/P. Sur le modele BS, ces réglages s'effectuent sans connecter le raccord de compensation (pos. A).
Pour les réglages à effectuer, voir le tableau ci-après:
| TYPE DE GAZ | PRESSION AUXINJECTEURS mbar | DEBIT m3/h | INJECTEURS BRULEUR e mm | INJECTEUR PILOTÉ e mm |
| H (G20) | 11,3 | 2,72 | 1,20 | 0,27x2 |
| L (G25) | 11,4 | 3,16 | 1,35 | 0,27x2 |
| P (G31) | 26 | 1,05 | 0,77 | 0,22 |
| B (G30) | 22 | 0,79 | 0,77 | 0,22 |
COURBES DE PRESSION AU BRULEUR - PUISSANCE RENDUE


Pression minimum du gaz (mbar)

A Raccord de compensation
B Tubulure de raccordement
Pour effectuer le réglage de la valve du gaz, agir de la façon suivante:
a) enlever la tubulure (B) du raccord (A);
b) effectuer le réglage;
c) rebrancher la tubulure (B) au raccord (A).
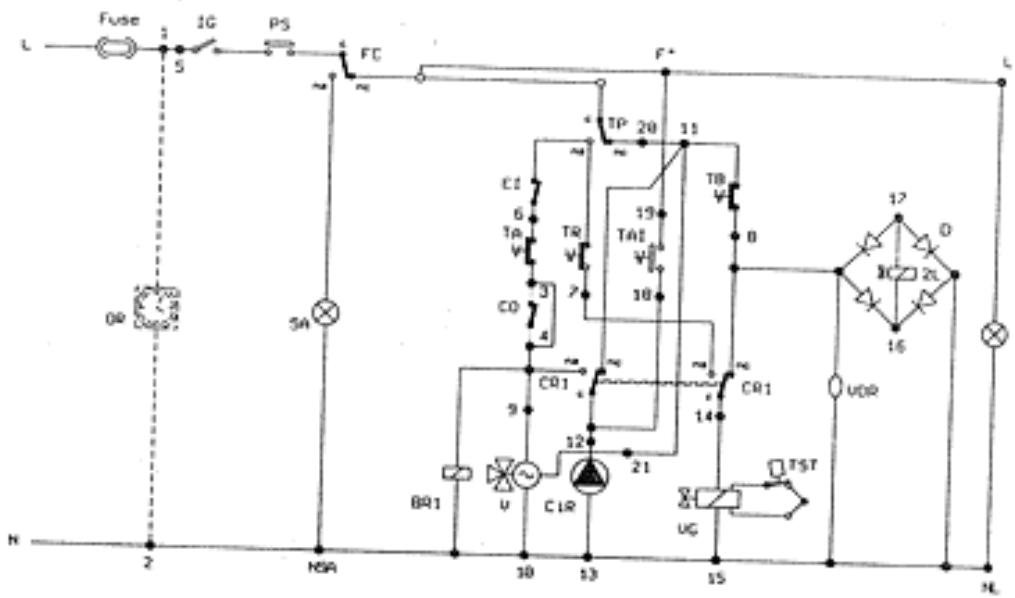
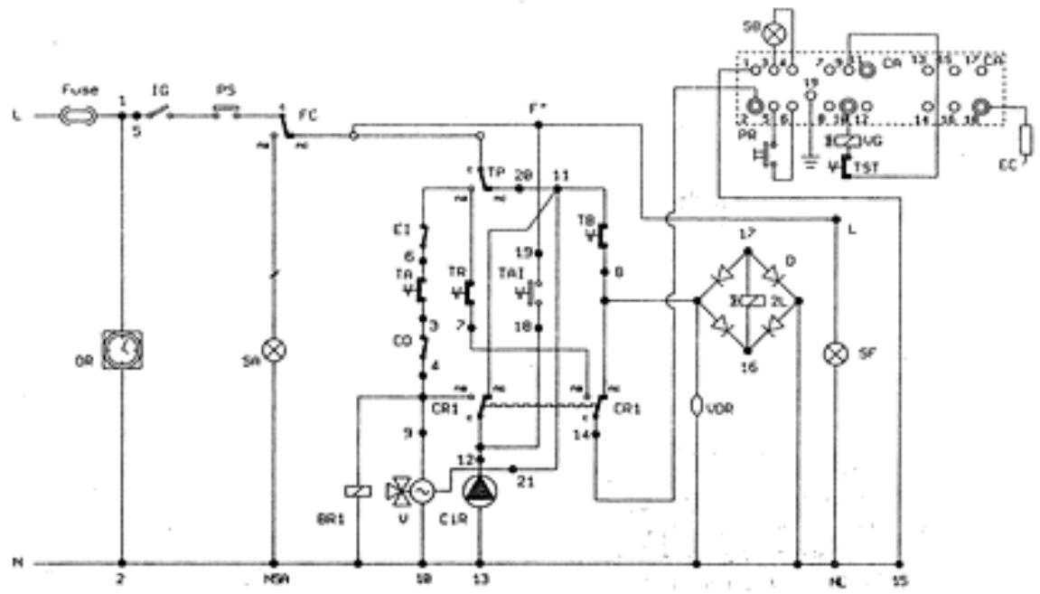
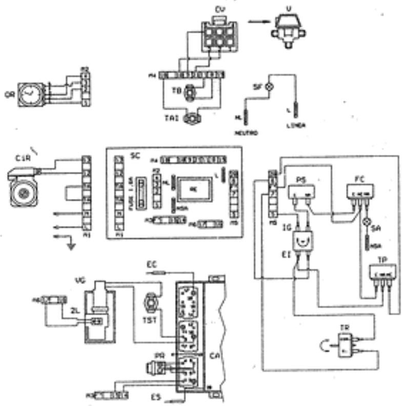
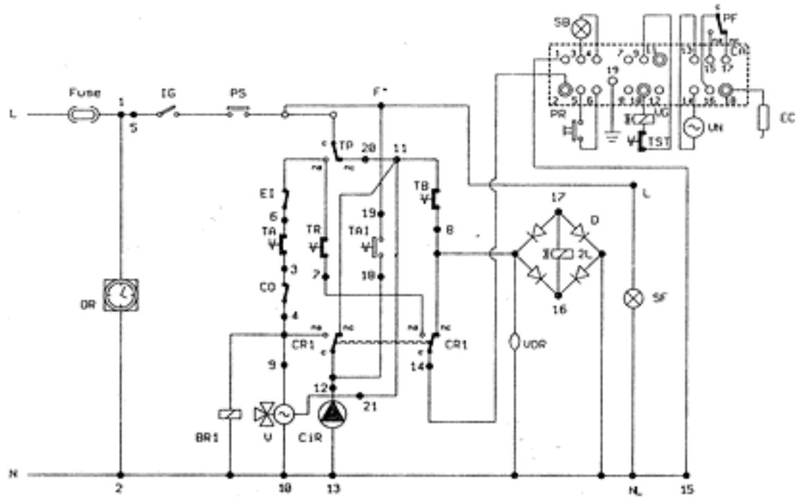
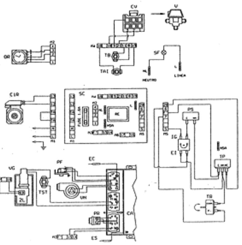
RACCORDEMENTS ELECTRIQUES
SCHEMA DE MONTAGE DU MODELE CMB 20B INOX
Légende:
2L Electrovanne 2e niveau
BR1 Bobine relais 1
BR2 Bobine relais 2
C Condensateur
CA Bolte de commande d'allumage (uniquement sur versions TOP)
CIR Circulateur de chauffe
CO Contact dhoroge
CR1 Contacts du relais 1
CR2 Contacts du relais 2
CV Conecteur valve
D Pont de diodes
EC Electrode de contrôle (uniquement sur version TOP)
Ei Interrupteur eté/hiver
ES Electrodes d'allumage (uniquement sur version TOP)
FC Flue control (uniquement sur versions B-B TOP)
IG Interrupteur principal
OR Horloge de programmation (uniquement sur version TOP)
PA Bouton-poussoir d'allumage (uniquement sur version BS)
PF Pressostat fumées (uniquement) sur versions BS -BS TOP)
PR Bouton-poussoir de réarmement (uniquement sur versions TOP)
PS Pressostat de segurite
R Résistance
RE Relais
RV Relais ventilateur
SA Voyant d'alarme
(unkquement sur versionsB-B TOP)
SB Voyant de blocage (uniquement sur versions TOP)
SC Carte de connexions
SF Voyant de marche
SV Carte de controle du ventilateur (uniquement sur version BS)
T Transformateur d'ailumage (uniquement sur version BS)
TA Thermostat d'ambiance
TAI Thermostat anti-inertia
TB Thermostat du ballon
TP Thermostat prioritaire
TR Thermostat de chauffe
TS Thermostat de sécurité (uniquement sur versions T à réarmement manuel)
V Valve a 3 voies
VDR Varisteur
VG Valve du gaz
VN Ventilateur (uniquement sur versions BS - BS TOP)

SCHEMA DE PRINCipe DU MODELE CMB 20B INOX
N.B.: Pour relier thorloge de programmation, enlever le point 3-4 de la carte de connexions.


SCHEMA DE PRINCIPDE DU MODELE CMB 20B - TOP INOX

SCHEMA DE MONTAGE DU MODELE CMB 20B - TOP INOX


SCHEMA DE PRINCIPLE DU MODELE CMB 20BS INOX
- SCHEMA DE MONTAGE DU MODELE CMB 20BS INOX

N B.: Pour reier l'horloge de programmation, enlever le point 3-4 de la carte de connexions.


SCHEMA DE PRINCIPE DU MODELE CMB 20BS - TOP INOX
SCHEMA DE MONTAGE DU MODELE CMB 20BS - TOP INOX

ll est recommendé de relier l'appareil à une bonne installation de mise à la terre. Lamborghini décline toute responsabilité pour les dommages physiques ou matériels dérivant du non-raccordement de l'appareil à une bonne installation de mise à la terre.
CIRCUIT HYDRAULIQUE

Legende:
1 Ballon
2 Sonde du thermostat prioritaire
3 Valve à 3 voies électrique
4 Soupape de sécurité du ballon
5 Hotte d'aspiration des fumées
6 Echangeurdefumées
7 Bruleur principal
8 Thermostat du ballon
9 Valve de purgege d'air automatique
10 Thermostat de sécurité
11 Vase d'expansion
12 Sonde du thermostat de chauffe
13 Sonde du thermometre
14 Pompe de circulation
15 Valvedugaz
16 Robinet de remplissage
17 Soupape de sécurité
18 Valve de purgege d'air manuelle
19 Thermohydrometre
20 FLUE CONTROL
21 Valve de purgege d'air manuelle
22 Pressostat de securite
23 Disjondeur
24 Robinet d'amét
INSTALLATION
Doit etre effectuee par du personnel qualifie.
L'installation doit être réalisée dans un local bien aéré, sans vapeurs corrosives, et doit être conforme aux prescriptions de la loi concernant l'évacuation des produits de la combustion selon les normes en vigueur. L'évacuation des gaz de combustion doit se faire impératifement par un tube d'un diamètre non inférieur à celui prévu sur la chaudière et qui doit être raccordé à un conduit de fumée adapté à la capacité de l'installation. Quant aux dimensions de la cheminée, nous vous rappelons qu'il faut respecter les diamètres minimum et les conditions requises par les normes en vigueur.
Les chaudières sont regliées et testées pour marcher au gaz naturel H/L et B/P catégorie II 23 à la pression nominale de 20/25 mbar 28/37 mbar.
VENTILATION
La sécurité, l'efficacité et le bon fonctionnement des chaudières à gaz dépend essentiellement d'une ventilation ajustée du lieu d'installation de la chaudière.
MISE EN SERVICE DE L'INSTALLATION
Ouvr les portes et les fenêtres et éviter la présence de flammes libres.
Proceder à la purge de l'air.
Contrer qu'il n'y ait pas de fuites de gaz (utiliser une solution savonneuse ou un produit équivalent).
Avant d'installer la chaudiere, il est important de nettoyer les tubes du réseau d'eau et du gaz pour les débarrasser des impuretés, en utilisant de l'air ou du gaz inerte pour effectuer cette opération.
Il faut ensuite s'assurer que la chaudière soit bien prévue pour le type de gaz dont l'utilisateur dispose.
BRANCHEMENT HYDRAULIQUE
Après avoir fixé les crochets devant supporter la chaudière, engager le gabarit de montage et l'adosser au mur. En partant des raccords terminaux montés au préalable sur le gabarit, procédér à la mise en œuvre de tous les conduits: départ d'installation, retard d'installation, eau froide, eau chaude, et éventuellesment le gaz et l'alimentation électrique avec le thermostat d'ambiance.
Après avoir effectué la mise en place des conduits, on peut dévisser les raccords terminaux et fermer par des bouchons pour procéder aux essais hydrauliques de l'installation. On peut enlever ou laisser le gabarit car il sera dissimulé à l'intérieur du mur après finition (platre ou carrelage). Ne resteront à l'extérieur du mur fini que les deux crochets et une ouverte ture au niveau des raccords.
Placer ensuite la chaudière sur les crochets, en y faisant correspondre les troughs prévus sur le chassis arrêtés puis l'adosser complètement au mur et fixer les deux contre-écrous sur les crochets.
Proceder au branchement hydraulique à l'aide des tubes fournis, en les coupant à la juste mesure selon la distance située entre les raccords de la chaudière et les raccords du gabarit qui se trouvent sur le mur.
N.B. Il est conseillé d'instructor la chaudière sur des murs en maçonnerie de forte épaisseur.
Legendes:
M Départ d'installation 3/4"
R Retour d'installation 3/4"
F Eau froide et allimentation de la chaudiere-1/2"
C Eau chaude 1/2
G Gaz 1/2
GS Crochets de fixation

BRANCHEMENT ELECTRIQUE
La chaudiere doit etre alimentete sous tension monophasee 220 V 50Hz. Le branchement electrique doit etre effectue par lintermediaire du cable+fiche livre de série.
Les cables du thermostat d'ambiance doivent etre reliés aux bornes, respectives TA après avoir enlevé le pont correspondant. Les cables doivent avoir une force epaisseeur par le circuit electrique de la chaudiere est de 220 V.
Effectuer également la connexion du TA à la terre en utilisant la borne prévue à cet effet.
BRANCHEMENT DE L'EVACUATION DES FUMEES mod.CMB 20B INOX-CMB 20B TOP INOX
La chaudière a eté prévue pour etre raccordée à une cheminée et /ou à un conduit de fumée; elle peut aussi rejoeter les produits de la combustion directement à l'extérieur.

BRANCHEMENT DE L'EVACUATION DES FUMEES (mod. BS - BS TOP)
La combustion se faisant dans une chambre etanche par rapport au local, la chaudiere n'exige pas de ventilation speciale et peut etre par consequent place dans des espaces etroits, debarras, alveoles techniques. Il existe plusieurs possibilites pour I'evacuation des produits de la combustion et de l'aspiration de I'air de I'extérieur, la chaudiere prevoit essentiellement deux systèmes de base d'évacuation/aspiration.
evacuation/aspiration de type concentrique,
evacuation/aspiration de type double.
Pour la mise en place et les distances des terminaux de tirage par fenêtes, portes, etc., se reporter aux normes en vigueur.
Conduit d'évacuation concentrique
Monter le coude concentrique en le positionnant dans la direction souhaitation et placer sur celui-ci le joint d'etanchéité.
Monter les tubes d'aspiration et d'évacuation des fumées en respectant les cotes indiquées sur le schéma d'installation correspondant.
Il est nécessaire deMAINTER le conduit d'évacuation des fumées légèrement en pente vers l'extérieur.


Conduit d'évacuation double
Installer le raccord de séparation en le positionnant dans la direction souhaïée.
Introduire les tubes d'aspiration/evacuation des fumées en respectant rigoureusement les cotes indiquées sur le schéma.


Attention - Utilisez uniquement le kit d'aspiration/evacuation de fumées ASTON TERMICA.
N.B. - L'installation d'un coude lors du reccordement de la chaudière avec la cheminée créé une perte de pression égale à 1 m de tuyauterie linéaire en moins.
MISE EN MARCHE

REMPLISSAGE DE L'INSTALLATION
Remplir le robinet d'alimentation jusqu'à ce que la pression de l'installation atteigne 1,5 bar sur l'hydromètre, puis le refermer. Vérifier si le capuchon de la valve de purgege d'air automatique place sur le circulateur est desserré et si la valve fonctionne bien. Agir ensuite sur la valve manuelle place sur le tube de départ du ballon pour effectuer la purgege de l'air qui pourrait s'y trouver.
Avant d'effectuer la mise en marche, s'assurer que la pression de l'eau dans l'installation ne soit pas descendue au-dessous de la valeur initiale de remplissage.
Vérifier que le sélecteur de fonctionnement esté-hiver soit éteint avant d'effectuer le replissage de l'installation. Pour obtenir un meilleur fonctionnement de la chaudière, maintainir toujours la pression de l'installation sur des valeurs non inférieures à 1,5 bar.

Bouton de la valve du gaz
MISE EN MARCHE mod. CMB 20B INOX
Ouvrir le robinet du gaz. Tourner le bouton de la valve du gaz pour lemettre sur la position pilote (*) et le presser à fond en appuyantsimultanement sur le bouton-poussoir d'allumage piezo-électrique jusqu'àce que la flamme du bruleur pilote s'allume. Attendre quelques secondesavant de lacher le bouton-poussoir d'allumage. Si vous le lachez trop tot etque la flamme s'eteint, repeter l'opération en maintainant I'appui sur lebouton plus longtemps. Tourner le bouton-poussoir de la valve du gaz pourle mettre sur la position bruleur ().
MISE EN MARCHE mod. CMB 20BS INOX
Ouvrir le robinet du gaz. Tourner le bouton de la valve du gaz pour lemettre sur la position pilote (*) et le presser à fond, jusqu'à ce que laflamme du bruleur pilote s'allume. Attendre quelques secondes avant delacher le bouton-poussoir d'allumage. Si vous le lâchez trop tôt et que laflamme s'éteint, repeter l'opération en maintainant l'appui sur le bouton plus longtemps. Tourner le bouton-poussoir de la valve à gaz pour le mettrésur la position bruleur (6).
MISE EN MARCHE mod. CMB 20B/BS-TOP INOX
Ouvr le robinet du gaz. Mettre le selecteur ete-hiver sur la position desiree et le bruleur s'allumera automatiquement.
Si I'allumage n'a pas lieu, contrcler si le bouton de blocage est allumé et si tel est le cas, appuyer dessus de sorte que la chaudiere recommence
I'opération d'allumage.
FONCTIONNEMENT EN HIVER
Mettre le sélecteur sur la position hiver. Régler le thermostat de la chaudière sur la position correspondant à la température souhaitation. S'il y a un thermostat d'ambiance, son réglage permettra deMAINNER la temperature ambiente à la valeur fixée.
Régler le thermostat prioritaire sur la position correspondant à la température de l'eau chaude sanitaire souhaitation.
FONCTIONNEMENT EN ETE
Mettre le selecteur sur la position eté. Regler le thermostat prioritaire sur la position correspondant à la température de l'eau chaude sanitaire souhaitation.
REGLAGES
REGLAGE DU DEBIT DE GAZ AU PILOTEMod.CMB 20B INOX-CMB 20BS INOX
Le débit de gaz au brûleur pilote se règle directement sur la valve du gaz en tournant la vis prévue à cet effet. La flamme du pilote doit être bleue et doit bien entourer l'extrémité du thermocouple.

REGLAGE DE L'HORLOGE DE PROGRAMMATION mod.CMB 20B TOP INOX-CMB 20BS TOP INOX
Sellecteur sur position "I".
Le fonctionnement du circuit de chauffage est désactivé, la production d'eau chaude sanitaire reste activée.
Sellecteur sur position intermediaire entre "I" et "O".
Le circuit de chauffage est commandé par le programme fixé sur l'horloge à l'aide des curseurs à levier.
Selcteur sur position "O".
Le programme fixé est exclu. Le circuit de chauffage est asservi au thermostat de régulation ou bien au thermostat d'ambiance (facultatif).


Pour la programmation de l'horloge:mettre le curseur a levier sur la position ENCLENCHPE pour que le chauffage fonctionne, sur la position DECLENCHPE pour I'eteindre.
Peut être obtenue par le thermostat d'ambiance ou par le thermostat de régulation situé au tableau de commandes.
DISPOSITIF DE CONTROLDEVACUATION DES FUMEES mod.CMB20BINOX-CMB20B TOP INOX
La chaudiere est dotée d'un dispositif de contrôle de l'évacuation des fumées (FLUE CONTROL) qui surveille le tirage de la cheminée.
Ce dispositif intervient pour toute raison, obstruction ou autre, empêchant la bonne évacuation des fumées.
L'intervention de ce dispositif provoque la fermeture de la valve du gaz et l'allumage duvoyant ALARM (couleur rouge).
Pour un fonctionnement sur et correct, respecter les indications suivantes:
Il est interdit de déconnecter le dispositif assurant le contrôle de l'évacuation des fumées;
en cas d'arrêts répetitifs de la chaudière, il faut appeler le service après-vente, dans le but de vérifier la non-efficacité eventuelle du conduit de fumée ou de la chaudière;
en cas de remplacement de pieces défectueuses, n'utiliser que des pieces détachées d'origine et s'adresser à un centre après-.
vente.
ADAPTATION DE LA CHAUDIERA A LA DEMANDE THERMIQUE DES LOCAUX
La chaudière prévoit la possibilité d'adapter la puissance thermique de chauffe (tout en maintainant la puissance maximale disponible pour la production d'eau chaude sanitaire) à la demande thermique des locaux à chauffer.
Toutes les chaudières quittent notre usine régées à 70% de leur puissance maximale.
Pour adapter la chaudiere à la puissance requise par l'installation, il faut effectuer les opérations suivantes sur la valve du gaz:
placer un manometre dans la prise de pression (5);
mettre sous tension la valve du gaz en positionnant le selecteur de fonctionnement sur HIVER et en mettant a zéro le thermostat prioritaire;
dévisser ou visser la vis de réglage (1) sans utiliser d'outils, jusqu'à atteindre la pression du gaz requise par la puissance de l'installation de chauffage (voir courbes de pression).
Legende:
1 Vis de réglage
2 Tige
3 Contre-écrou
4 Bobine
5 Prise de pression

S'il faut intervenir sur la puissance pour la production d'eau chaude sanitaire, effectuer les opérations suivantes:
debrancher les contacts d'alimentation de la bobine (4);
mettre sous tension la valve du gaz en positionnant le selectiveur de fonctionnement sur ETE;
visser à fond sans utiliser d'outils la vis de réglage (1);
desserrer le contre-ecrou (3);
agir avec une clé sur la tige (2) de la bobine jusqu'à l'obtention des valeurs de pression figurant au tableau de la page 9;
bloquer le contre-écrou (3);
dévisser la vis de réglage (1) jusqu'à l'obtention de la pression du gaz requise par la puissance de l'installation de chauffage (voir courbes de pression);
rebrancher la bobine (4).
Ces opérations permettront à présent à la chaudière de satisfaire les exigences de l'utilisateur.
Toutes ces opérations ne doivent être effectuees qu'après avoir déconnecté le raccord de compensation (voir page 9).
ARRET
ARRET PROLONGE
En cas de non-utilisation prolongée de la chaudière, fermer le robinet du gaz etmettre l'appareil hors tension.
Se fait de l'une des façons suivantes:
par le thermostat d'ambiance;
par le thermostat de regulation (au tableau de commandes);
par le bouton de marche/arrêt (au tableau de commandes);
par l'horloge de programmation (au tableau de commandes).
En cas d'installation d'un thermostat d'ambiance, nous conseillons notre chronothermostat CLASS, qui non seulement garantit le comport d'une régulation précise de la température mais permet en plus une gamme considérable de programmes de chauffage.
N.B.: lorsque la chaudière est neue ou lorsqu'elle n'a pas ete utilisée pendant longtemps, il se peut que le circulateur se bloque. Dans ce cas, il faudra devisser le bouchon situé à l'avant et faire tourner à I'aide d'un tournevis I'arbre moteur se trouvant au-dessous.

FONCTIONNEMENT AVEC DIFFERENTS TYPES DE GAZ
TRANSFORMATION POUR PASSAGE DU GAZ NATUREL H/L AU B/P
Effectuer le remplacement des injecteurs du bruleur et de l'injecteur pilote (mod. CMB 20B - BS).
Remplacer le ressort (1) et introduire le joint (4) sur la tige du dispositif de modulation (2) en respectant le sens de montage;
puis proceder au reglage proprement dit;
Régler la flamme pilote à l'aide de la vis de réglage (3). Pour le diamètre des injecteurs et la pression du gaz de fonctionnement, voir le tableau figurant ci-après.

Legende:
1 Ressort
2 Tige du dispositif de modulation
3 Vis de réglage du pilote
4 Joint
| TYPE DE GAZ | PRESSION AUXINJECTEURS mbar | DEBIT m3/h | INJECTEURS BRULEUR mm | INJECTEUR PILOTÉ mm |
| H (G20) | 11,3 | 2,72 | 1,20 | 0,27x2 |
| L (G25) | 11,4 | 3,16 | 1,35 | 0,27x2 |
| P (G31) | 28 | 1,05 | 0,77 | 0,22 |
| B (G30) | 22 | 0,79 | 0,77 | 0,22 |
ENTRETIEN
Pour le bon fonctionnement de la chaudière, il est conseilé de faire effectuer, au moins une fois par an, à la fin de la saison de chauffage, le nettoyage de la chaudière et le contrôle de tous les apparciels. Il est également conseilé de faire vérifier l'intérieur du gallon pour s'assurer de sa propre. Pour plus de sécurité et une(Meilleure fiabilitéde fonctionnement, nous conseillons de faire réaliser ces opérations par nos centres d'après-vente agreés.

SERVICE
N.B.: Effectuer tous les six mois un contrôle et le remplacement éventuel de l'anode de magnésium place à l'intérieur du gallon, sous peine d'expiration de la garantie sur le gallon. Il est également conseillé d'inverter un vase d'expansion hydraulique de 3 lt 8 bar sur le tube de l'eau chaude sanitaire afin d'éviter des surpressions pouvant se produit à l'intérieur du gallon.
DEFAULT DE FONCTIONNEMENT
| DEFAULT | CAUSE | REMEDE |
| 1. Non-allumage du pilote. | a. Robinet du gaz fermé. b. Chaudière éainte. c. Pas de décharge d. Présence d'air dans le conduit. | a. Ouvrir le robinet du gaz. b. Appuyer sur l'interrupteur situé au tableau électrique. c. Appeler le technicien. d. Maintenir le bouton enforcé plus longtemps. Si les contrôtes a-b-d s'avent négatifs, appelerz votre technicien. |
| 2. La flamme du brûleur principal ne s'allume pas. | a. Brûleur pilote étant. b. La température de l'eau de la chaudière est supérieure à la position du thermostat de réglage. c. Intervention du thermostat de sécurité. d. Pas de circulation d'eau. | a. Effectuer la vérification du point 1. b. Positionner le thermostat de régulation sur la température désirée. c. Attender 30 sec et répéter le point 1. d. Rétablier la pression dans la chaudière et contrôler le circulateur. Si les contrôtes a-b-c-d s'avent négatifs, appelerz votre technicien. |
| 3. Non-allumage mod. TOP. | a. Robinet du gaz fermé. b. Bouton-poussoir en sécurité. c. Non-détection de la flâmme. d. Pas de décharge e. Présence d'air dans le conduit. f. Intervention du thermostat de sécurité. | a. Ouvrir le robinet du gaz. b. Le presser pour le rémarrer. c. Inverser la phase et le neutre. d. Appeler le technicien. e. Répéter l'allumage. f. Débloquer le thermostat en appuyant sur le bouton-poussoir de réarmement. |
| 4. Crépiment à l'allumage. | a. Flamme défectueuse. b. Débit de gaz insuffisant ou mal régé. | a-b Appeler libre technique. |
| 5. Odeur de gaz. | a. Fuite du circuit des conduits (à l'extérieur et à l'intérieur de la chaudière). | a. Contrôle des conduits extérieurs - contrôle des conduits intérieurs - appeler libre technique. |
| 6. Odeur de gaz imbrûlés et mauvaise combustion du brûleur. | a. Obstructions du circuit des fumes. b. Conduit de fume de section, hauteur ou raccord non adaptés à la chaudière. c. Consommation de gaz excessive - Mauvais état de combustion. d. Les flammes tendant à se détacher. e. La flâme présente des pointes jaunes. | a. Désobtruer le conduit de fume. b. Remplacer les pièces non adapTIées. c. Régler le début du gaz. d. Contrifier et agir sur le stabilisateur de pression de la valve du gaz. e. Contrier que les passages de l'air et des venturis du brûleur seront bien propres. Si les contrôtes a-b-c-d s'avent négatifs, appeler libre technique. |
| 7. La chaudière produit de la condensation. | a. Obstructions de la chiminée. b. Cheminée de section ou hauteur non adaptée (dimensions trop élevées). c. La chaudière fonctionné à une température insuffisante. | a. Désobtruer la chiminée par un bon nettoyage. b. Remplacer les pièces non adapTIées. c. Régler le thermostat de la chaudière sur une température plus élevé et vérifier le bon raccordement du tube d'expiration/d'évacuation des fumes. |
| 8. Radiateurs froids en hiver. | a. L'interrupteur échéelier est sur la position été. b. Le thermostat d'ambiance est positionné sur une valeur insuffisante ou est défectueux. c. Installation au radiateurs fermés. d. Circulator bloqué. | a. Déplacer l'interrupteur sur la position hiver. b. Régler le thermostat sur une température plus élevé ou le remplancer. c. Vérifier si les vannes de l'installation et les robinets des radiateurs sont ouverts. Si le contrôle c s'avent négatif, appeler libre technique habituel. d. Débloquer à l'aide d'un tournevis et controlder l'alimentation électrique. |
| 9. Faible production d'E.C.S. | a. La température du thermostat prioritaire est insuffisante. b. La valve à 3 voies ne fonctionné pas. | a. Régler le thermostat prioritaire sur une température supérieure ou le remplancer. b. Vérifier laonne alimentation électrique et le bon positionnement du corps de vanne. Si le contrôle a s'avent négatif, appeler libre technique. |
Notice Facile