PO17542STA - Tracteur de pelouse POULAN - Notice d'utilisation et mode d'emploi gratuit
Retrouvez gratuitement la notice de l'appareil PO17542STA POULAN au format PDF.
| Type d'appareil | Tondeuse à gazon |
| Puissance | 17,5 chevaux-vapeur |
| Largeur de coupe | 42 pouces (107 cm) |
| Type de moteur | Essence |
| Nombre de vitesses | Non précisé |
| Système de coupe | Rotatif |
| Type de transmission | Non précisé |
| Capacité du réservoir | Non précisé |
| Poids | Non précisé |
| Dimensions | Non précisé |
| Type de démarrage | Non précisé |
| Niveau sonore | Non précisé |
| Fonctions additionnelles | Révision, réglages, entretien, entreposage |
| Accessoires inclus | Pièces de rechange |
| Garantie | Non précisé |
FOIRE AUX QUESTIONS - PO17542STA POULAN
Téléchargez la notice de votre Tracteur de pelouse au format PDF gratuitement ! Retrouvez votre notice PO17542STA - POULAN et reprennez votre appareil électronique en main. Sur cette page sont publiés tous les documents nécessaires à l'utilisation de votre appareil PO17542STA de la marque POULAN.
MODE D'EMPLOI PO17542STA POULAN
Révision et Réglages
- Entreposage
Guide de Dépannage
- Pièces de Rechange
Pour les pièces de rechange et l'entretien, contactez notre concessionnaire autorisé : appelez 1-800-849-1297
Pour l'assistance technique : appelez 1-800-829-5886
I. Règles générales d'utilisation
Il est impératif, avant de démarrer la machine, de lire et de comprendre toutes les instructions fournies dans le manuel d'utilisation et sur la machine. - N'autorisez que des adultes fiables, qui connaissent les instructions, à utiliser la machine. - Débarrasssez l'aire de toute objet tels que les pierres, les jouets, les fils métalliques, etc. Ces objets peuvent être soulevés et projetés par la lame. Assurez-vous que vous soyez la seule personne présente dans l'aire de tonte avant de commencer à tondre. Arrêtez la machine si quelqu'un s'introduit dans l'aire de tonte. - Ne transportez des passagers sous aucun prétexte. - Ne tondez en marche arrière que si cela est absolument nécessaire. Regardez toujours en bas et en arrière avant et pendant que vous reculez. - Soyez conscient de l'orientation de la décharge de l'herbe coupée. Ne dirigez jamais cette décharge vers quelqu'un. N'utilisez jamais la tondeuse sans le sac de décharge d'herbe coupée ou le déflecteur de décharge. - Ralentissez avant de tourner. - Ne vous éloignez jamais d'une machine en marche. Il est impératif d'arrêter les lames, de serrer le frein de stationnement (parking), d'arrêter le moteur et d'enlever les clés avant de descendre de la machine. - Arrêtez les lames quand vous n'utilisez pas la tondeuse. - Arrêtez le moteur avant d'enlever le sac de décharge d'herbe coupée ou de déboucher l'orifice de décharge. - Tondez uniquement à la lumière du jour ou avec une bonne lumière artificielle. N'utilisez pas le tracteur si vous êtes sous l'influence de l'alcool ou des drogues. - Faites attention à la circulation quand vous devez utiliser la machine après une route ou traverser une route. - Faites particulièrement attention lors du chargement ou du déchargement du tracteur dans une remorque ou un camion. - Les données indiquent que les opérateurs de 60 ans et plus sont impliqués dans un grand pourcentage de dommages liés à la tondeuse. Ces opérateurs devraient évaluer leur capacité d'utiliser la tondeuse sans risque pour se protéger ainsi que pour protéger les autres personnes contre des dommages sérieux. - Enlevez toute trace d'herbe, de feuilles ou autre accumulation de débris qui pourrait toucher les pièces chaudes d'échappement / les pièces du moteur et brûler. Ne laissez pas le carter de la tondeuse labourer les feuilles ou d'autres débris qui peuvent s'accumuler. Nettoyez n'importe quel débordement de pétrole ou de carburant avant d'actionner ou d'entreposer la machine. Laissez la machine refroidir avant de l'entreposer.
II. Utilisation sur un terrain en PENTE
Les pentes sont l'une des causes majeures des pertes de maîtrise et des accidents où la machine se renverse sur le conducteur. Ces accidents peuvent être la cause de blessures SERIEUSES et même mortelles. En présence d'une pente, il est nécessaire d'être particulièrement prudent. Si vous ne pouvez pas monter à reculons la pente, ou si vous avez la moindre apprehension, n'utilisez pas votre tondeuse.
A FAIRE:
- Tondez les pentes en montant ou en descendant mais jamais perpendiculairement à la déclivité.
- Enlevez les obstacles tels que les pierres, les branches des arbres, etc.
- Faites attention aux dépressions, aux ornières, et aux irrégularités du terrain. Un terrain irrégulier peut la machine. L'herbe haute peut cacher des obstacles. Utilisez une vitesse lente. Choisissez une vitesse lente pour ne pas avoir à arrêter ou à changer de vitesse dans la pente.
- Suivez les recommendations du fabricant pour les poids de roue, ou les contrepoids pour améliorer la stabilité.
- Soyez particulièrement prudent avec le sac de décharge d'herbe coupée et les autres accessoires. Ceux-ci peuvent influers sur la stabilité de la machine.
- Les mouvements sur les pentes doivent demeurer lents et progressifs. Ne faites pas de brusques changements de vitesse ou de direction.
- Évitez les démarrages et les arrêts dans une pente. Si les pneus dérapent, dégagez les lames et descendez lentement la pente en suivant la déclivité maximale.
Éviter:
- Ne virez pas dans une pente à moins que cela soit absolument nécessaire. Le cas échéant, virez lentement, progressivement et si possible vers le bas de la pente.
- Ne tondez pas près des douves, des fossés, ou des remblais. La tondeuse peut se retourner soudainement si une roue est dans le vide au-dessus d'une douve, d'un fossé, ou si une berge s'effondre.
- Ne tondez pas quand l'herbe est mouillée. Une réduction de la traction pourrait être la cause du dérapage.
- N'essayez pas de stabiliser la machine en mettant votre pied sur le sol. N'utilisez pas le sac de décharge d'herbe coupée quand la pente est trop escarpée.
Des accidents dramatiques peuvent survenir si l'utilisateur n'est pas vigilant par rapport à la présence d'enfants. Les enfants sont fréquemment attirés par la machine et la tonte de la pelouse. N'assumez jamais que les enfants restent à l'endroit où vous les avez vus en dernier.
- Gardez les enfants dehors de l'aire de tonte sous la surveillance d'un adulte fiable.
- Soyez vigilant et arrêtez la machine si un enfant pénètre dans l'aire de tonte.
- Regardez toujours en bas et en arrière, pour voir s'il y a des enfants, avant et pendant que vous reculez.
- Ne transportez jamais d'enfants. Ils peuvent tomber et être sérieusement blessés ou ils peuvent obstruer l'utilisation en toute sécurité du tracteur. N'autorisez jamais les enfants à utiliser le tracteur.
- Soyez particulièrement prudents lorsque vous approchez des places sans visibilité, des buissons, des arbres ou de tout objet pouvant obstruer la vision normale.
Entretien
- Soyez particulièrement prudents lors de la manipulation d'essence ou de tout autre carburant. Ils sont inflammables et leurs vapeurs peuvent être la cause d'explosion.
- N'utilisez que des récipients approuvés.
- N'enlevez jamais le bouchon du réservoir d'essence et n'ajoutez jamais d'essence quand le moteur marche. Laissez refroidir le moteur avant de remplir le réservoir. Ne fumez pas.
- Ne replissez jamais le réservoir à l'intérieur d'un bâtiment.
- N'entreposez jamais la machine ou le bidon d'essence à l'intérieur d'un bâtiment où une flamme telle que celle d'un chauffe-eau est exposée.
- Ne faites jamais fonctionner la tondeuse à l'intérieur d'un espace clos.
- Conservez les boulons et les écrous, et en particulier ceux qui servent à la fixation de la lame, serrés correctement. Conservez la machine en bon état de fonctionnement.
- N'altérez jamais le fonctionnement normal des dispositifs de sécurité. Vérifiez leur fonctionnement normal de façon régulière.
- Ne laissez pas l'herbe, les feuilles, ou les débris de tout genre s'accumuler sur votre machine. Nettoyez les éclaboussures d'huile ou d'essence. Laissez refroidir la machine avant de l'entreposer.
- Dans le cas où vous heurtez un objet, arrêtez la machine et vérifiez l'absence de dégâts. Avant de redémarrer, réparez si nécessaire les dégâts.
- Ne tentez aucun ajustement, aucune réparation avec le moteur en marche.
- Les éléments assurant le ramassage de l'herbe coupée sont sujets à l'usure, aux dégâ èces détachées recommandées par le fabricant.
- Les lames de tondeuse sont aiguises et coupantes. Enveloppez les lames ou portez des gants et soyez particulièrement prudent lors de leur entretien.
- Vérifiez fréquemment le fonctionnement des freins. Assurez le réglage et l'entretien quand cela est nécessaire.





Assurez-vous qu'il n'y a personne dans la zone de tonte avant de commencer à tondre. Arrêtez la machine si quelqu'un entre dans cette zone. - Ne transportez jamais des passagers ou des enfants même si les lames sont arrêtées. - Ne tondez pas en marche arrière à moins que ce soit absolument nécessaire. Regardez toujours en bas et en arrière avant et pendant que vous reculez. - Ne transportez jamais des enfants. Ils pourraient tomber et être sérieusement blessés ou gêner le fonctionnement sécuritaire de la machine. - Gardez les enfants hors de la zone de tonte et sous la surveillance d'un autre adulte fiable. - Soyez alertes et arrêtez la machine si un enfant entre dans la zone de tonte. - Avant et pendant que vous reculez, regardez toujours en bas et en arrière, pour vous assurer qu'il n'y a pas de petits enfants. - Tondez les pentes (15° max.) en montant ou en descendant mais jamais perpendiculairement à la déclivité. - Enlevez les obstacles tels que les pierres, les branches des arbres, etc. - Faites attention aux dépressions, aux ornières, et aux irrégularités du terrain. Un terrain irrégulier peut faire renverser la machine. L'herbe haute peut cacher des obstacles. Utilisez une vitesse réduite. Choisissez une vitesse réduite pour ne pas avoir à arrêter ou à changer de vitesse dans la pente. - Évitez les démarrages et les arrêts dans une pente. Si les pneus dérapent, désengagez les lames et descendez la pente en suivant la déclivité maximale. Si la machine cesse de monter la pente, arrêtez les lames et reculez lentement. - Ne tournez pas sur une pente à moins que cela soit absolument nécessaire. Dans le cas où il est nécessaire de tourner, tournez lentement, progressivement et, si possible, vers le bas de la pente.

AVERTISSEMENT: Ne descendez pas les pentes à point mort, vous pourriez perdre la commande du tracteur.

AVERTISSEMENT: Remorquez seulement les accessoires recommandées par et selon les spécifications du fabricant de votre tracteur. Utilisez ce bon sens pendant que vous remorquez. Opérez seulement avec la vitesse la plus réduite pendant que vous allez sur une pente. Il est dangereux d'avoir un chargement trop lourd pendant que vous opérez sur une pente. Les pneus peuvent détruire la traction avec la terre et vous faire perdre la commande de votre tracteur.

AVERTISSEMENT: Débranche toujours le fil de bougie d'allumage et pour prévenir les démarages accidentels, posez-le de telle façon qu'il ne puisse pas entrer en contact avec la bougie d'allumage lors de l'installation, du transport, des ajustements ou des réparations.

AVERTISSEMENT: d'échévements et certains composants des s contiennent ou émettent des.
Des produits chimiques reconnus dangereux par l'État de la Californie, parce que cancérigènes ou tératogènes ou responsables d'autres troubles de la reproduction.

AVERTISSEMENT:
Les bornes des batteries, ainsi que toutes les bornes et leurs accessoires contenant du plomb, des dérivés du plomb ou des produits chimiques à base de plomb, sont reconnus dangereux par l'État de la Californie, parce que cancérigènes ou tératogènes ou responsables d'autres troubles de la reproduction. Lavez-vous soigneusement les mains après les avoir touchés.
SPÉCIFICATIONS DE PRODUIT
| Capacité et le type d'essence: | 1,25 Gallons L'essence sans plomb normale |
| Type d'huile (API-SF-SJ): | SAE 30 (supérieure de 32°F/0°C) SAE 5W-30 (inférieure de 32°F/0°C) |
| Capacité d'huile: | 3,0 PINTES |
| Bougie d'allumage: (Écart: 0,030 po/0,760 mm) | Champion RC12YC |
| Vitesse de marche (mph/kmh): | Marche en avant: 1ère 1,1/1,8 2ème 1,4/2,3 3ème 2,2/3,5 4ème 3,3/5,2 5ème 4,4/7,1 6ème 4,9/7,9 Marche en arrière: 1,4/2,3 |
| Pression (Pneu): | Devant: 14 PSI/ 1,0 Kg/cm2 Arrière: 12 PSI/ 0,85 Kg/cm2 |
| Système de chargement: | 3 ampères de batterie 5 ampères des phares |
| BATTERIE: | AMP/HR: 28 MIN. CCA: 230 DIMENSION: U1R |
| Couple de rotation au boulon de lame: | 27-35 ft.-lbs. (37-47 N/m) |
FÉLICITATIONS pour votre achat. Ce tracteur a été conçu, perfectionné, et fabriqué pour assurer un rendement et une sûreté maximum.
S'il survient un problème que vous ne pouvez pas résoudre, contactez le centre d'entretien autorisé le plus proche. Vous y trouverez des techniciens qualifiés équipés des outils appropriés pour l'entretien et la réparation de ce tracteur.
Veuillez tirer et conserver ce manuel. Les instructions qu'il contient vous permettront de monter et d'entretenir correctement votre tracteur. Observez toujours les "REGLES DE SECURITE".
- Lisez et observez les règles de sécurité.
- Suivez un programme régulier d'entretien, et d'utilisation du tracteur.
- Suivez les instructions dans les sections d’entretien et d’entreposage de ce manuel du propriétaire.
AVERTISSEMENT: Ce tracteur est équipé d'un moteur à combustion interne et il ne doit pas être utilisé sur ou près d'un terrain couvert d'arbres, d'arbrisseaux, ou d'herbe si le système d'échappement n'est pas muni d'un pare-étincelles qui rencontre les exigences des lois locales applicables. Quand un pare-étincelles est utilisé, il doit être maintenu en bon état de fonctionnement par l'opérateur.
Un pare-étincelles pour le silencieux est disponible au centre d'entretien autorisé le plus proche (Voir la section PIECES DE RECHANGE de ce manuel).
Sommaire
RÈGLES DE SÉCURITÉ 2-3
SPECIFICATIONS DE PRODUIT 4
RESPONSABILITIES DU CLIENT 4
MONTAGE 6-8
UTILISATION 9-13
GUIDE D'ENTRETIEN 14
ENTRETIEN 14-17
Révision et réglages 18-23
ENTREPOSAGE 24
GUIDE DE DÉPANNAGE 25-26
PIECES DE RECHANGE 28-41
GARANTIE 42
Volant de direction
Manche de direction
Insert du volant de direction
Adaptateur du volant de direction
Arbre de rallonge direction
(1) Rondelle Plate Grande
(1) Écrou frein 1/2-20
(1) Écrou frein 1/4-28
(1) Boulon H 1/4-28 x 1-1/4
Siège
(1) Rondelle 17 / 32 × 1 - 3 / 16 × 12 Jaune.
(1) Rondelle frein 1/2
(1) Boulon de réglage 1/2-13 x 1
Tube de vidange
Clés (2) Clés
Guide-pente
Montage
Votre nouveau tracteur a été monté à l'usine sauf les pièces qui ne sont pas montées pour l'expédition. Pour assurer l'utilisation correcte et sûre de votre tracteur, toutes les pièces et la visserie que vous montez doivent être serrées à fond. Utilisez les bons outils pour assurer un fonctionnement sécuritaire.
Les OUTILS exigés pour lemontage de votre tracteur
Un jeu de clé à douille rendra le montage. Les dimensions normales des clés sont inscrites.
Clés de 7/16"
Couteau tout usage
(1) Clé de 3/4
Manomètre à pneu
Clé de 1/2"
Pince
Quand on utilise l'expression "DROITE" ou "GAUCHE", elle signifie la droite ou la gauche à partir de la position derrière le volant de direction.
Deballer le CARTON
- Enlevez toutes les pièces détachées et les petites boîtes contenant les pièces du carton.
- Couper le long des lignes pointillées sur les quatre surfaces de carton. Enlever les panneaux situés à chaque bout et étendre à plat les panneaux des côtes. Vérifiez s'il y a des pièces détachées et conservez-les.
FIXER le VOLANT de direction (voir la fig. 1)
ASSEMBLER L'ARBRE DE RALLONGE ET LE MANCHON DE DIRECTION
Glissez l'arbre de rallonge sur l'arbre de direction inférieur. Alignez les trous de montage à l'intérieur de la rallonge sur ceux de l'arbre de direction inférieur et installez un boulon hexagonal 1/4 et un écrou frein. Serrez à fond. IMPORTANT: SERREZ LE BOULON ET L'ÉCROU À FOND À UNE FORCE DE TORTION DE 13-16 N/M (10-12 FT. LBS). - Mettez les pattes du manchon de direction par-dessus les fentes dans le tableau de bord et appuyez sur le manchon pour le fixer. INSTALLER LE VOLANT DE DIRECTION. Assurez-vous que les roues antérieures du tracteur soient bien droites. - Enlevez l'adaptateur du volant de direction et glissez-le sur l'arbre de direction. - Placez le volant de direction afin que les barres transversales soient horizontales (gauche à droite) et glissez-les à l'intérieur de l'arbre et sur l'adaptateur du volant de direction. - Assemblez la grande rondelle plate, 1/2 Écrou Hexagonal et serrez à fond. - Emboitez la garniture du volant de direction dans le centre du volant de direction. Enlevez l'emballage du capot et de la calandre.
IMPORTANT: FAITES ATTENTION AUX AGRAFES DE LA PALETTE ET ENLEVEZ-LES. ELLES POURRAIENT CREVER LES PNEUS QUAND VOUS RETIREZ LE TRACTEUR DE LA PALETTE EN LE FAISANT ROULER.
FIG.1
Installer le siège (voir la fig. 2)
Réglez le siège avant de serrer le boulon de réglage.
- Enlevez le boulon de réglage, la rondelle frein, et la rondelle plate qui fixent le siège à l'emballage et mettez-les de côté pour l'assemblage du siège au tracteur.
- Pivotez le siège vers le haut et enlevez-le de l'emballage. Débarrassez-vous de l'emballage.
- Placez la siègne sur le fond pour positionner le boulon à épaulement sur le gros orifice fendu du fond.
- Poussez sur le siège pour accrocher le boulon à épaulement dans le trou oblong et tirez le siège vers l'arrière du tracteur.
- Pivotez le siège et le fond vers l'avant et montez le boulon de réglage, la rondelle de sécurité et la rondelle plate sans les serrer.
- Mettez le siège dans la position d'utilisation et asseyez-vous sur le siège. Glissez le siège à la position désirée. Vous devez appuyer à fond sur la pédale de frein/embrayage.
- Descendez du tracteur. Ne déplacez pas le siège de sa position.
- Soulevez le siège et serrez à fond le boulon de réglage.
FIG. 2
Vérifier la batterie (voir la fig. 3)
Levez le fond du siège à la position élevée. - Si cette batterie est mise en service après le mois ou l'année indiquée sur l'étiquette (étiquette localisée entre les bornes), chargez la batterie pour un minimum d'une heure à 6-10 amps. (Voir "BATTERIE" dans la section Entretien de ce manuel).
FIG. 3
REMARQUE: Procédez comme suit pour retirer le tracteur de la palette en le faisant rouler ou en le conduisant.
Pour retirer le tracteur de la palette en le faisant ROULER (VOIR la section fonctionnement pour connaitre l'emplacement et la fonction des commandes.)
- Abaissez le levier de levage du piston et placez le levier de levage d'accessoire à la position la plus haute.
- Appuyez sur la pédale de frein/embrayage pour dégager le frein de stationnement.
- Mettez le levier du changement de vitesse à la position point mort (N). Retirez le tracteur de la palette en le faisant rouler.
- Enlevez le fretage qui tient le déflecteur de décharge contre le tracteur.
Pour retirer le tracteur de la palette en le conduisant (voir la section fonctionnement pour connaître l'emplacement et la fonction des commandes.)
AVERTISSEMENT: avant le démarrage, nous vous prions de lire, comprendre et suivre toutes les instructions dans la section Fonctionnement de ce manuel d'instructions. S'assurer que le tracteur soit placé dans une zone bien aérée. S'assurer qu'il n'y a aucune personne ou objet.
S'assurer d'avoir terminé toute phase d'assemblage. Vérifier le niveau de l'huile du moteur et remplir le réservoir d'essence. S'asseoir sur le siège, presser la pédale d'embrayage/frein et engager le frein à main. - Placer le levier de vitesse en position neutre (N). - Presser le piston du levier de levage et placer le dispositif du levier du levage d'accessoire dans la position la plus haute. - Démarrer le moteur. Après le démarrage du moteur, déplacer la commande des gaz au point mort. - Presser la pédale d'embrayage/frein et la maintenir enfoncée. Passer le levier de vitesse en première. - Relâcher lentement la pédale embrayage/frein et diriger lentement le tracteur hors de la palette. - Appliquer le frein pour arrêter le tracteur, actionner le frein à main et placer le levier de vitesse au neutre. Tournez la clé à “Stop”.
Continuez selon les instructions suivantes.
Vérifier la pression des PNEUS
Les pneus de votre tracteur ont été surgonflés à l'usine pour l'expédition. La pression de pneu correcte est importante pour les résultats de toute.
Réduisez la pression de pneu à la pression montrée dans la section "Spécifications du Produit" de ce manuel.
Verifier si la tondeuse est de niveau
Pour lesassage résultats de tonte, le boitier de tondeuse doit être correctement nivélé. Rétérez-vous à la section “POUR NIVELER LE BOITIER DETONDEUSE” dans la section Entretien et Réglages de ce manuel.
Vérifier sitoutes les courroies sont correctement en PLACE
Référez-vous aux figures qui sont illustrées pour le remplacement des courroies d’entraînement de lame de tondeuse et des courroies de déplacement dans la section Entretien et Réglages de ce manuel. Assurez-vous que toutes les courroies soient correctement en place dans les guides-courroie.
Vérifier le système de FREIN
Après que vous avez appris comment utiliser votre tracteur, vérifiez que les freins sont correctement réglés. Référez-vous à la section “POUR RÉGLER LE FREIN” dans la section Entretien et Réglages de ce manuel.
AVANT D'UTILISER VOTRE TRACTEUR, NOUS VOULONS NOUS ASSURER QUE VOUS RECEVREZ LE MEILLEUR RENDEMENT DE CE PRODUIT DE QUALITE ET QUE VOUS EN SEREZ SATISFAIT.
LISEZ La LISTE de controle:
Toutes les instructions ont été exécutées. Il n'y a pas de pièces détachées dans le carton. ✓ La batterie a été correctement préparée et chargée. (La période minimale de temps est 1 heures à raison de 6 ampères.) √ Le siège a été ajusté à une position confortable et il a été serré à fond. Tous les pneus ont été correctement gonflés. (Les pneus ont été surgonflés pour l'expédition.) Assurez-vous que le carter de tondeuse ait été correctement nivelé du devant à l'arrière/d'un côté à l'autre pour obtenir les meilleurs résultats. (Les pneus doivent être correctement gonflés pour le nivellement.) ✓ Verifiez la tondeuse et les courroies d'entraînement. Assurez-vous qu'elles soient engagées sur les poulies et à l'intérieur de tous les guides-courroie. ✓ Verifiez le câblage. Assurez-vous que toutes les connexions soient bien attachées et que les fils soient correctement serrés.
PENDANT QUE VOUS APPRENEZ À UTILISER VOTRE TRACTEUR, FAITES ATTENTION AU:
✓ Niveau d'huile de moteur. ✓ Réservoir d'essence (rempli d'essence sans plomb normale, fraîche, et propre). ✓ Avant de démarrer le moteur, assurez-vous que vous comprenez la fonction et l'emplacement de toutes les commandes. ✓ Assurez-vous que le système de frein fonctionne sans risque.
Utilisation
Ces symboles peuvent se montrer sur leur tracteur ou dans les publications fournies avec le produit. Apprenez et comprenez la signification des symboles.


ROUE LIBRE (Seulement pour les modèles)
Le manquement à suivre les instructions de sécurité pourrait résulter en des sérieses blessures ou même la mort. Le symbole d'alerte à la sécurité est utilisé pour identifier les informations de sécurité à propos des risques, qui peuvent avoir pour résultats la mort, des sérieses blessures et/ou endommager votre propriété.
DANGER indique un risque qui, s'il n'est pas évité, aura comme conséquence la mort ou des blessures sérieuses.
AVERTISSEMENT indique un risque qui, s'il n'est pas évité, pourrait avoir comme conséquence la mort ou des blessures sérieuses.
ATTENTION indique un risque qui, s'il n'est pas évité, pourrait causer des blessures mineures ou modérées.
ATTENTION lorsqu'il est utilisé sans le symbole d'alerte, indique une situation qui pourrait résulter en un endommagement du tracteur et/ou du moteur.
SURFACES CHAUDES indique un risque qui, s'il n'est pas évité, pourrait avoir comme conséquence la mort, des blessures sérieues et/ou l'endommagement de la propriété.
FEU ses et/ou l'endommagement de la propriété.
Avant d'utiliser VOITRE tracteur, LISEZ ce MANUEL et les régles de securité
Comparez les illustrations ci-dessous à celles de votre tracteur afin de vous familiariser avec l'emplacement des différentes commandes et avec les réglages. Gardez ce manuel pour référence.
FIG. 4
Nos tracteurs sont conformes aux normes de sécurité de l'American National Standards Institute.
LEVIER D'EMBRAYAGE D'ACCESSOIRE - est utilisé pour engager les lames de tondeuse ou les autres accessoires montés au tracteur.
INTERRUPTEUR DES PHARES - permet d'allumer/éteindre les phares du tracteur.
COMMANDE DES GAZ/DU STARTER - permet de démarrer le moteur et de commander la vitesse du moteur.
PÉDALE DE FREIN/EMBRAYAGE - permet de débrayer la transmission, d'arrêter le tracteur et de démarrer le moteur.
BOUTON DE RÉGLAGE DE HAUTEUR - permet de régler la hauteur du carter de tondeuse.
AMPÉREMÈTRE - indique le chargement (+) ou le déchargement (-) de la batterie.
CONTACTEUR D'ALLUMAGE - permet de démarrer et de couper le moteur.
Plongeur de levier de levage - relâche le levier de levage d'accessoire quand il y a un changement à sa position.
LEVIER DE LEVAGE D'ACCESSIONE - permet de soulever et de baisser le carter de tondeuse ou les autres accessoires montés au tracteur.
LEVIER DE CHANGEMENT DE VITESSE - permet la sélection de la vitesse et la direction du tracteur.
Utilisation

L'utilisation d'un tracteur présente le risque de projection des particules dans les yeux qui peuvent causer des blessures sérieuses. Portez toujours des lunettes de sécurité ou une visière pendant que vous utilisez, ou que vous faites des réglages ou des réparations au tracteur. Nous recommandons des lunettes de sécurité ou un masque large de sécurité porté au-dessus des lunettes.
Pour engager le FREIN de stationnement (voir la fig. 5)
Votre tracteur est muni d'un interrupteur de détection de présence d'opérateur. Le moteur s'arrête, si l'opérateur quitte le siège sans engager le frein de stationnement lorsque le moteur marche.
- Appuyez à fond sur la pédale de frein/embrayage à la position de frein (BRAKE). Maintenez le pied sur la pédale.
- Déplacez le levier de frein de stationnement à la position engagée (ENGAGED) et relâchez la pédale de frein/embrayage. La pédale devrait rester à la position de frein (BRAKE). Assurez-vous que le frein de stationnement retienne le tracteur sans risque.
FIG. 5
LAMES de tondeuse -
Pour arrêter les lames de tondeuse, rougez le levier d'embrayage d'accessoire à la position "Désengagée".
ENTRAINEMENT -
Pour arrêter l'entraînement, abaissez complètement la pédale d'embrayage/frein d'accessoire à la position "Frein". - Déplacez le levier de changement de vitesse à la position point mort (N).
MOTEUR -
Déplacez la commande des gaz à la position lente.
REMARQUE: Si vous ne déplacez pas la commande des gaz à la position lente et permettez que le moteur de marcher au ralenti avant d'arrêter, il peut se produire des retours de flamme au carburateur.
- Tournez la clé de contact à la position coupée STOP et enlevez-la. Enlevez toujours la clé de contact quand vous quittez le tracteur pour empêcher l'emploi non autorisé.
- N'utilisez pas la commande des gaz pour arrêter le moteur.
IMPORTANT: SILE CONTACT D'ALLUMAGE EST LAISSI À UNE AUTRE POSITION QUE OFF, LA BATTERIE SI DECHARGERA (À PLAT).
REMARQUE: Quand le tracteur marche au ralenti, les gaz d'échappement d'un moteur chaud peuvent causer des dommages au gazon. Pour éviter les dommages, éteignez toujours le moteur quand vous arrêtez le tracteur sur le gazon.

ATTENTION: Arrêtez toujours le tracteur complètement, comme décrit ci-dessus, avant de quitter le tracteur; de vider le ramasse-herbe, etc.
Pour utiliser la commande des gaz (voir la fig. 5)
Utilisez toujours le moteur à pleine force.
Utiliser le moteur à moins que sa pleine force réduit le débit de chargement de la batterie. - Quand le moteur est à sa pleine force, la tondeuse et le ramasse-herbe donnent leurs meilleur rendements.
Pour avancer et pour reculer (voir la fig. 5)
La direction et la vitesse de déplacement sont commandées par le levier de changement de vitesse.
- Démarrez le tracteur avec la pédale de frein/embrayage baissée et le levier de changement de vitesse à la position point mort (N).
- Déplacez le levier de changement de vitesse à la position désirée.
- Relâchez lentement la pédale de frein/embrayage pour commencer le déplacement.
IMPORTANT: ASSUREZ-VOUS QUE VOUS ARRÊTIEZ COMPLETEMENT LE TRACTEUR AVANT DE CHANGER DE VITESSE. SI VOUS NE LE FAITES PAS, LA DURABILITE DE VOTRE TRANSMISSION RACCOURCIRA.
Pour régler la hauteur de COUPE de la tondeuse (voir la fig. 5)
La hauteur de coupe est commandée par la position du levier de levage d'accessoire.
- Épinglez le levier de levage.
- Appuyez sur le plongeur avec le pouce et déplacez le levier à la position désirée.
La plage de réglage de la hauteur de coupe est environ de 3,81 cm (1-1/2 po.) à 10,16 cm (4 po.). Les hauteurs sont mesurées du terrain à l'extrémité de la lame quand le moteur ne marche pas. Ces hauteurs sont approximatives et elles pourraient changer à cause des conditions du terrain, de la hauteur de l'herbe et des types d'herbe qui sont tondus.
La pelouse doit être tondue à 6,35 cm (2-1/2 po.) pendant la saison fraîche et à plus de 7,62 cm (3 po.) pendant la saison chaude. Tondez souvent pour les meilleurs résultats. Pour le meilleur rendement, si l'herbe mesure plus de 15,24 cm (6 po.), vous devez la tondre deux fois. La première fois laissez-la longue ; et la deuxième fois à la hauteur désirée.
Pour utiliser la tondeuse (voir la fig. 6)
Votre tracteur est muni d'un interrupteur de détection de présence d'un opérateur. Le moteur s'arrête si l'opérateur essaie de quitter le siège pendant que le moteur fonctionne et que l'embrayage d'accessoire est engagé. Vous devez rester bienassis au milieu du siège pour éviter que le moteur hésite ou s'arrête quand le tracteur est utilisé sur un terrain accidenté ou des collines.
Choisissez la hauteur de coupe désirée. - Engagez les lames de tondeuse en déplaçant la commande d'embrayage d'accessoire à la position embrayée (ENGAGED). POUR ARRÊTER LES LAMES DETONDEUSE - Déplacez la commande d'embrayage d'accessoire à la position débrayée (DISENGAGED).

ATTENTION: N'utilisez pas la tondeuse sans le déflecteur ou sans le ramasse-herbe s'il y a lieu.
FIG. 6
Pour utiliser dans les PENTES

AVERTISSEMENT: N'utilisez jamais le tracteur dans les côtes de plus de. Ne le conduisez jamais en travers des surfaces en pente.
- Choisissez la vitesse la plus lente avant de commencer à monter ou descendre une côte.
- Évitez de changer la vitesse ou d'arrêter dans une côte.
- Si vous devez ralentir l'allure, déplacez le levier de la commande des gaz à une position réduite.
- S'il est absolument nécessaire d'arrêter, enfonsez rapidement la pédale de frein/embrayage jusqu'à sa position de freinage. Engagez le frein de stationnement.
- Déplacez le levier de changement de vitesse en première vitesse. Assurez-vous qu'il y ait suffisamment d'espace pour le mouvement de recul du tracteur au redémarrage. Pour redémarrer, dégagez lentement le frein de stationnement et la pédale de frein/embrayage. Vir ez toujours très progressivement.
Pour transporter le tracteur
- Soulevez le mécanisme de levage d'accessoire à la position la plus haute avec la commande de levage d'accessoire.
- Quand vous poussez ou remorquez le tracteur, assurez-vous que le levier de changement de vitesse soit à la position point mort (N).
- Ne remorquez ou poussez jamais votre tracteur à une vitesse de plus de 8 km/h (5 mph).
REMARQUE: Pour protéger le capot des dommages pendant le transport de votre tracteur sur camion ou remorque, assurez-vous que le capot soit fermé et fixé au tracteur. Utilisez les moyens appropriés (corde, câble, etc.).
Pour remorquer des charrettes et AUTRES accessoires
Remorquez seulement les accessoires recommandés, dans les spécifications du fabricant de votre tracteur. Faites preuve de jugement lorsque vous remorquez un accessoire. Il est dangereux de remorquer des chargements trop lourds dans une pente. Les pneus peuvent perdre de l'adhérence avec le terrain et vous faire perdre la maîtrise de votre tracteur.
Vérifier le niveau d'huile du moteur
Ce moteur a été rempli à l'usine avec l'huile d'été avant l'expédition.
- Stationnez le tracteur sur un terrain plat avant de vérifier le niveau d'huile du moteur.
- Enlevez le bouchon de remplissage d'huile avec la jauge d'huile et nettoyez-la, remettez-la en place et serrez à fond le bouchon. Attendez quelques secondes puis enlevez-la pour déterminer le niveau d'huile. Si nécessaire, remplacez avec l'huile jusqu'à la marque pleine (FULL) sur la jauge d'huile. N'en mettez pas trop. Pour faciliter le démarrage pendant l'hiver, vous devriez changer l'huile. (Voir le "Tableau de Viscosité d'Huile" dans la section d'Entretien de ce manuel.) Pour changer l'huile de moteur, voir la section Entretien de ce manuel.
Reemplir le réservoir d'essence
- Remplissez le réservoir d'essence. Remplissez le réservoir d'essence jusqu'au fond de son goulot de remplissage. N'en mettez pas trop. Utilisez de l'essence sans plomb, régulière, fraîche et propre avec un indice d'octane au moins 87. (L'utilisation d'essence sans plomb tend à réduire les dépôts de calamine et d'oxyde de plomb et prolonge la vie des soupapes). Ne mélangez pas l'huile avec l'essence. Pour que l'essence utilisée soit fraîche, achetez des quantités qui peuvent être utilisées dans les trente jours suivant l'achat.

ATTENTION: Essuyez toujours l'huile ou l'essence renversée. Vous ne devez jamais emmagasiner, répandre ou utiliser de l'essence près d'une flamme nue.
IMPORTANT: POUR ASSURER UN BON DEMARRAGE PAR TEMPS FROID (SOUS LES 32°F / 0°C ), VOUS DEVEZ UTILISER DE L'ESSENCE FRAICHE, PROPRE ET SPECIALE D'HIVER.
Utilisation
ATTENTION: L'expérience indique que les combustibles mélangés avec l'alcool (appelés gasohol ou utilisant l'éthanol ou le méthanol) peuvent attirer l'humidité qui cause la séparation et la formation d'acide pendant l'entreposage. Le gaz acide peut abîmer le système d'essence d'un moteur pendant l'entreposage. Pour éviter les problèmes de moteur, le système d'essence doit être vidangé avant tout entreposage de 30 jours ou plus. Vidangez le réservoir d'essence, démarrez le moteur et laissez-le fonctionner jusqu'à ce que les conduites de combustible et le carburateur soient vides. Utilisez de l'essence fraîche la saison suivante. Reportez-vous aux instructions sur l'entreposage pour les autres renseignements. N'utilisez jamais de produits de nettoyage de moteur ou de carburateur dans le réservoir d'essence sinon des dommages permanents pourraient être causés.
Pour démarrer le moteur (voir la fig. 5)
Si vous démarrez le moteur pour la première fois ou si le moteur est sans essence, il faut plus de temps pour déplacer l'essence du réservoir au moteur.
- Asseyez-vous sur le siège, enfonsez la pédale d'embrayage/frein et engagez le frein de stationnement.
- Mettez le levier de changement de vitesse à la position neutre (N).
- Déplacez l’embrayage d’accessoire à la position débrayée (DISENGAGED).
- Déplacez le levier de la commande des gaz à la position étanche.
REMARQUE: Avant de commencer, lisez les instructions suivantes.
- Insérez et tournez la clé dans le sens des aiguilles d'une montre à la position de démarrage (START) et relâchez la clé dès que le moteur démarre. N'utilisez pas le démarreur sans interruptions pendant plus de quinze secondes par minute. Si le moteur ne démarre pas après avoir essayé quatre ou cinq fois, déplacez la commande des gaz à la position rapide, attendez quelques minutes et essayez encore. Si le moteur ne démarre pas après quelques essais, déplacez la commande des gaz à la position étrangleur et essayez encore.
Démarrage par temps CHAUD (50°f et plus)
- Quand vous démarrez le moteur, déplacez la commande des gaz de starter lentement à la position rapide.
- Alors maintenant, les accessoires et la commande d'entraînement peuvent être utilisés. Si le moteur ne peut pas accepter cette charge, démarrez-le une autre fois et permettez qu'il se chauffe pendant une minute en utilisant l'étrangleur comme décrit ci-haut.
Démarrage par temps FROID (50°f et moins)
- Quand vous démarrez le moteur, faites-le marcher avec la commande d’entraînement dans la position étrangleur jusqu’à ce que le moteur se réchauffe et commence à marcher mal. Une fois que ceci commence, déplacez immédiatement la commande des gaz à la position rapide. Ceci peut exiger un temps de quelques secondes à quelques minutes selon la température.
- Les accessoires peuvent être utilisés pendant le temps d’échauffement du moteur.
REMARQUE: Le mélange de carburant demandera un réglage pour obtenir le meilleur rendement du moteur si les altitudes sont supérieures à 914,4 metres (3000 pi) ou si les températures sont froides (inférieures à 32°F / 0°C ). Consultez la section "Pour Régler le Carburateur" dans la section d'Entretien et Réglages de ce manuel.
Conseils detonte
Assurez-vous que votre tondeuse soit correctement nivelée pour le meilleur rendement. (Voir la section de “Pour Niveler le carter de Tondeuse” sous Entretien et Réglages de ce manuel). - Vous devez utiliser le côté gauche de la tondeuse pour la taille. Conduisez de manière à ce que l'herbe coupée soit déversée sur la zone qui a été tondue. La zone coupée doit être située à la droite du tracteur. Vous obtiendrez ainsi une coupe plus uniforme et une meilleure répartition de l'herbe coupée. Pour tondre une grande surface, on vous conseille de commencer par tourner à droite, de façon à ce que l'herbe ne soit pas déversée sur les arbustes, les clôtures, les allées, etc. Après un ou deux tours, tondez en sens inverse en tournant à gauche jusqu'à ce que le travail soit achevé (Voir la Fig. 7).
FIG. 7
- Si le gazon est très long, il faut le tondre deux fois pour réduire la charge et les risques d'incendie de l'herbe sèche. La première fois, régalez l'appareil pour une coupe assez haute. La deuxième passée doit se faire à la hauteur désirée.
- Ne tondez pas l'herbe quand elle est mouillée. L'herbe mouillée bloquera la tondeuse. Laissez sécher l'herbe avant de tondre.
- Tondez toujours avec la commande des gaz à plein gaz pour assurer le meilleur rendement et le déchargement correct. Choisissez une vitesse suffisamment basse qui donne le meilleur rendement et la meilleure coupe.
- Quand vous utilisez les accessoires, CHOisissez une vitesse qui convient au terrain et à l'accessoire utilisé.
Entretien
| GUIDE D'ENTRETIEN INSCRIVEZ LES DATES AU FUR ET À MESURE QUE VOUS EFFECTUEZ LES ENTRETIENS RÉGULIERS | Avant chaque usage Toutes les 8 heures Toutes les 25 heures Toutes les 50 heures Chaque saison Avant l'entroposage D'ENTRETIEN | ||||||||
| TRACTEUR | Vérifiez le système de frein | ✓ | ✓ | ||||||
| Vérifiez la pression des pneus | ✓ | ✓ | |||||||
| Vérifiez le système de présence d'opérateur et le système de verrouillage. | ✓ | ||||||||
| Vérifiez l'intégrité des systèmes de fixation | ✓ | ✓ 5 | ✓ | ||||||
| Affiche/Remplacez les lames de tondeuse | ✓ 3 | ||||||||
| Tableau de lubrification | ✓ | ✓ | |||||||
| Vérifiez le niveau de batterie | ✓ 4 | ||||||||
| Nettoyez la batterie et les bornes | ✓ | ✓ | |||||||
| Vérifiez le refroidissement de transmission | ✓ | ✓ | |||||||
| Vérifiez les courroies trapzodales | ✓ | ||||||||
| MOTOR | Vérifiez le niveau d'huile du moteur | ✓ | ✓ | ||||||
| Remplacez l'huile du moteur (avec un filtre) | ✓ 1,2 | ✓ | |||||||
| Remplacez l'huile du moteur (sans filtre) | ✓ 1,2 | ✓ | |||||||
| Nettoyez le filtre à air | ✓ 2 | ||||||||
| Nettoyez le tamis à air | ✓ 2 | ||||||||
| Inspectez le silencieux/Pare-étincelles | ✓ | ||||||||
| Remplacez le filtre d'huile (si muni d'un) | ✓ 1,2 | ||||||||
| Nettoyez les ailettes de refroidissement | ✓ 2 | ||||||||
| Remplacez la bougie d'allumage | ✓ | ✓ | |||||||
| Remplacez la cartouche en papier du filtre à air | ✓ 2 | ||||||||
| Remplacez le filtre d'essence | ✓ | ||||||||
1- Changez-les plus souvent quand le tracteur fonctionne avec un chargement lourd ou pendant les températures ambiantes élevées. 2- Réparez plus souvent si les conditions sont poussiéreuses ou sales.
Les recommandations générales
La garantie pour ce tracteur ne couvre pas les éléments qui ont été sujets soit à un abus ou à des négligences de la part de l'opérateur. Pour conserver une garantie complète, l'utilisateur doit maintenir le tracteur tel que précisé dans ce manuel.
Quelques ajustements sont nécessaires périodiquement pour maintenir correctement votre tracteur.
Tous les réglages dans la section Entretien et Réglages de ce manuel devraient être vérifiés au moins une fois par saison.
- Une fois par an, remplacez la bougie d'allumage, nettoyez ou remplacez le filtre à air, et vérifiez la lame et les courroies pour les signes d'usure. Une nouvelle bougie d'allumage et un nouveau filtre à air propres assurent la présence d'un mélange air/essence correct et ainsi permettent à votre moteur de marcher mieux et de durer plus longtemps.
Avant chaque utilisation
Vérifiez le niveau d'huile de moteur. - Vérifiez le fonctionnement du système de frein. Vérifiez la pression des pneus. - Vérifiez que le système de présence d'opérateur et le système de verrouillage fonctionnent bien. - Vérifiez l'intégrité des systèmes de fixation.
3- Remplacez plus souvent les lames en cas d'utilisation sur un terrain sablonneux.
4- Pas exigé si équipement avec une batterie sans entretien.
5-Serrez le boulon du pivot de l'essieu de devant à 35 pieds-livres (47.45 nm). Ne le serrez pas trop.
TABLEAU DE LUBRIFICATION ① HUILDE MOTEUR SAE 30 OU 10W30 ② LUBRIFIANT TOUT USAGE ③ RÉFÉRÉZ-VOUS À LA SECTION ENTRETIEN SOUS MOTEUR
IMPORTANT: NE METTEZ NI HUILE NI GRAISSE SUR LES POINTS DE PIVOT QUI ONT LES PALIERS EN NYLON. LES LUBRIFIANTS QUI ATTIRENT LA POUSSIÈRE ET LES SALETES DIMINUENT LA DURABILITE DE CES PALIERS A LUBRIFICATION AUTOMATIQUE. SI VOUS PENSEZ QU'ILS DOIVENT ÉTRÉ LUBRIFIÉS, UTILISEZ SEULEMENT ET AVEC MODÉRATION UN LUBRIFIANT SEC, EN PoudRE DE TYPE GRAPHITE.
Observez toujours les règles de sécurité quand vous faites l'entretien.
Fonctionnement du FREIN
Si le tracteur demande plus de six pieds (1,83m) pour arrêter à grande vitesse, le frein doit être réglé. (Voir la section “POUR REGLER LE FREIN” dans la section Entretien et Réglages de ce manuel).
- Maintenez la pression correcte dans tous les pneus (Voir la section de "SPECIFICATIONS DU PRODUIT" de ce manuel). Assurez-vous que vos pneus ne soient pas en contact avec de l'essence, de l'huile ou des produits chimiques insecticides qui pourrait endommager le caoutchouc.
- Evitez les souches, les pierres, les ornières profondes, les objets tranchants et les autres dangers qui pourraient causer des dégâts aux pneus.
REMARQUE: Pour boucher les crevaisons de pneus et pour prévenir les pneus à plat à cause des fuites, un enduit d'étanchéité de pneu peut être acheté chez votre fournisseur de pièces. L'enduit empêche le pneu de pouvoir ou de se corroder.
Systeme de presence d'opérateur
Assurez-vous que le système de présence d'opérateur et le système de verrouillage fonctionnent comme il faut. Si votre tracteur ne fonctionne pas comme décrit, réparez-le immédiatement.
- Le moteur doit fonctionner seulement quand la pédale de frein est complètement abaissée et que la commande d'embrayage d'accessoire est dans les positions désengagées.
- Pendant que le moteur est en marche, si l'opérateur quitte le siège sans que le frein de stationnement soit engagé, le moteur sera coupé.
- Pendant que le moteur est en marche et l'embrayage d'accessoire engagé, si l'opérateur quitte le siège, le moteur sera coupé. L'embrayage d'accessoire ne doit jamais fonctionner si l'opérateur n'est pas sur le siège.
Entretien des LAMES
Pour obtenir les meilleurs résultats, les lames de tondeuse doivent toujours être tranchantes. Remplacez les lames courbées ou endommagées.
Enlever la LAME (voir la fig. 8)
- Soulevez la tondeuse à la position la plus haute pour permettre l'accès aux lames.
- Enlevez le boulon de lame, la rondelle frein et la rondelle plate qui fixent la lame à la tondeuse. Posez la nouvelle lame ou la lame que vous avez aiguisée avec le bord arrêté vers le haut comme illustré.
IMPORTANT: POUR ASSURER L'ASSEMBLAGE ADEQUAT, ALIGNNEZ LE TROU DU CENTRE DE LAME AVEC L'ETOILE DU MANDRIN
Montez le boulon de lame, la rondelle frein, et la rondelle plate comme illustré. - Serrez à fond le boulon de lame, couple de rotation 37-47 N/m (27-35 pi/lb).
IMPORTANT: LE BOULON DE LAME EST TRAITÉ À LA CHALEUR. SI LE BOULON A BESOIN REMPLACER, REMPLACEZ SEULEMENT PAR LE BOULON APPROVÉ MONTRE DANS LA SECTION DE PIECES DE RECHANGE DE CE MANUEL.
FIG. 8
Affiler la LAME (voir la fig. 9)
REMARQUE: Nous ne recommandons pas que vous affiliez la lame - mais si vous le faites, la lame doit être équilibrée.
La lame doit être gardée équilibrée. Une lame mal équilibrée causera une vibration excessive et eventuellement abimera la tondeuse ou le moteur.
- La lame peut être affilée avec une lime ou une meule. N'essayez pas d'affiler la lame sans l'enlever de la tondeuse. Pour vérifier l'équilibre de la lame, vous aurez besoin d'un boulon de dia. 5/8 po. ou d'une cheville en acier de dia. 5/8 po. ou d'une équilibreuse conique (Si vous utilisez une équilibreuse conique, suivez les instructions fournies avec l'équilibreuse).
REMARQUE: N'utilise pas un clou pour équilibrer la lame. Les parties de l'orifice central peuvent avoir l'apparence qu'elles sont centrées, mais elles ne sont pas.
Glissez la lame sur la partie sans filtre du boulon ou la cheville en acier et gardez le boulon/la cheville dans une position parallèle avec la terre. Si la lame est équilibrée, elle doit rester horizontalement. Si une extrémité de la lame se déplace vers le bas, aiguisez l'extrémité qui est trop lourde jusqu'à ce que la lame soit bien équilibrée.
FIG. 9
Votre tracteur est muni d'un système de chargement de batterie qui est suffisant pour l'usage normal. Pourtant, le chargement périodique de la batterie avec un chargeur d'auto prolongera la durabilité.
- Conservez la batterie et les bornes propres.
- Conservez les boulons de batterie serrés.
- Conservez les petits orifices de ventilation ouverts.
- Rechargez la batterie à raison de six ampères pendant une période d'une (1) heure.
REMARQUE: L'équipement d'origine de batterie de votre tracteur ne nécessite pas d'entretien. N'essayez pas d'ouvrir ou d'enlever les bouchons ou couvercles. Il n'est pas nécessaire de vérifier ou d'ajouter plus d'électrolyte.
Pour nettoyer la batterie et les BORNES:
La présence de corrosion ou de saleté sur la batterie et les bornes peut causer les "fuites" de puissance.
- Premièrement, débranchez le câble de batterie NOIR et ensuite le câble de batterie ROUGE et enlevez la batterie du tracteur. Rincez la batterie avec l'eau fraîche, et séchez-la.
- Nettoyez les bornes et les bouts des câbles de batterie avec une brosse métallique jusqu'à ce qu'ils brillent. Enduisez les bornes avec la graisse ou le pétrolatum.
- Réinstallé la batterie (Voir "REPLACER LAB BATTERIE" dans la section ENTRETIEN ET REGLAGES de ce manuel).
Refroidissement de la transmission
La transmission doit être conservée libre de saleté et de balle de céréale pour assurer le refroidissement correct.
Courroies trapézoidales
Vérifiez les courroies trapézoidales pour la dépréciation et l'usure après 100 heures d'utilisation. Remplacez-les si nécessaire. Les courroies ne sont pas régulables. Remplacez les courroies si elles glissent à cause de l'usure.
Lubrification
Utilisez seulement l'huile détergente de qualité supérieure de classification API SF-SJ. Choisissez le degré de viscosité SAE de l'huile selon la température d'utilisation prévue.
FIG. 10
REMARQUE: Bien que les huiles de multiviscosité (5W30, 10W30 etc.) améliorent le démarrage par temps froid, ces huiles de multiviscosité augmentent la consommation d'huile quand elles sont utilisées à plus de 0°C / 32°F. Vérifiez le niveau d'huile de moteur plus fréquemment pour éviter d'endommager le moteur avec un niveau d'huile bas.
Changez toutes les 25 heures d'opération ou au moins une fois par an si le tracteur est utilisé moins de 25 heures par an.
Vérifiez le niveau d'huile du carter-moteur avant de démarrer le moteur et toutes les huit (8) heures d'utilisation. Serrez le bouchon de remplissage d'huile avec la jauge d'huile chaque fois que vous vérifiez le niveau d'huile.
Pour changer l'huile de moteur
(Voir les Figs. 10 et 11) -
Déterminez la gamme de températures prévue avant le changement d'huile. Toute l'huile doit avoir la classification API SF-SJ.
Assurez-vous que le tracteur soit stationné sur un terrain plat. L'huile se vidangera plus librement quand elle est chaude. Recueillez l'huile dans un récipient approprié. - Enlevez le bouchon de remplissage d'huile avec la jauge d'huile. Ne permettez pas que des saletés entrent dans le moteur quand vous changez l'huile.
- Enlevez le bouchon jaune du raccord inférieur de la soupape de vidange et installez le tube de vidange sur le raccord fileté.
FIG. 11
- Dé contraire des aiguilles d'une montre. Pour ouvrir, tirez sur la soupape de vidange.
- Après que l'huile se soit écoulée complètement, serrez et des aiguilles d'une montre jusqu'à ce que la cheville soit en position verrouillée comme montré.
- Retirez le tube de vidange et remettez le bouchon sur le raccord inférieur de la soupape de vidange.
- Remplissez le moteur avec l'huile dans le tube de la jauge de remplissage d'huile. Versez lentement. N'en mettez pas trop. Voir la section de "SPECIFICATIONS DU PRODUIT" pour la capacité approximative. Utilisez le calibre du bouchon de replissage d'huile avec la jauge d'huile pour vérifier le niveau d'huile. Assurez-vous que la jauge d'huile soit serrée à fond pour obtenir une indication correcte du niveau d'huile. Maintenez le niveau d'huile à la marque pleine (FULL) de la jauge d'huile.
Nettover LET TAMIS d'air
Le tamis d'air doit être libre de saleté et de balle de céréale pour éviter d'endommager le moteur à cause du surchauffage. Nettoyez-le avec une brosse en fer ou de l'air comprimé pour enlever toutes les saletés, la paille, et les fibres de gomme séchées.
Filtre à air (voir la fig. 12)
Votre moteur ne fonctionnera pas correctement si vous utilisez un filtre à air qui est sale. Remplacer le filtre dépoussierant après chaque tranche de 25 heures d'operation ou à chaque saison. Remplacer la cartouche de papier après chaque tranche de 100 heures d'operation ou à chaque saison, en fonction de l'occurrence qui arrive en premier.
Remplacer le nettoyeur d'air plus fréquemment lors d'utilisation sous conditions poussiéreuses.
- Tirer sur la poignée du couvercle du filtre à air et la tourner vers le moteur. Retirer le couvercle.
- Retirer avec précaution la cartouche du filtre à air ainsi que le filtre dépoussierant de la base.
- Nettoyer la base avec précaution afin d’empêcher les débris de tomber dans le carburateur.
REMARQUE: S'il y a beaucoup de saletés ou si elle est endommagée, remplacer la cartouche.
- Placer le nouveau filtre dépoussierant ainsi que la nouvelle cartouche fermement sur la base.
- Aligner les languettes du couvercle avec les fentes du boîtier de la souffleuse et replacer le couvercle.
- Accrocher la poignée sur le couvercle et pousser sur celle-ci pour fermer.
IMPORTANT : Les solvants à base de pétrole, tels que le kérosène, ne doivent pas être utilisés pour nettoyer la cartouche. Ceci pourrait causer la détérioration de celle-ci. Ne pas huiler la cartouche, ni utiliser d'air pressurisé pour la nettoyer.
FIG. 12
Systeme de ventilation (voir la fig. 13)
Les débris peuvent obstruer le système de ventilation de moteur. Enlevez le logement de ventilateur et nettoyez le secteur montré pour empêcher le surchauffage ou dommages au moteur.
FIG. 13
Silencieux
Inspectez le silencieux et le pare-étincelles (s'il y a lieu) et remplacez-les. Ils pourraient créer des risques d'incendie et/ou d'endommagement.
Bougies d'allumage
Remplacez les bougies d'allumage au début de chaque saison ou après 100 heures d'utilisation, selon ce qui se présente en premier. Pour le type de bougie d'allumage et le réglage d'écartement, réferez-vous à la section "SPECIFICATIONS DU PRODUIT" de ce manuel.
Filtre d'essence installé en ligne (voir la fig. 14)
Le filtre d'essence devrait être remplacé au moins chaque saison. Si le filtre d'essence est bouché et obstrue l'écoulement d'essence au carburateur, il faut le remplacer.
- Quand le moteur est froid, enlevez le filtre et bouchez les tronçons de conduite d'essence.
- Posez le nouveau filtre dans la conduite d'essence avec la flèche pointant vers le carburateur. Assurez-vous qu'il n'y ait pas de fuites de la conduite d'essence et que les brides de serrage soient bien placées. Nettoyez immédiatement l'essence renversée.
FIG. 14
Nettoyage
- Nettoyez le moteur, la batterie, le siège, et la finition, etc. de toutes les matières étrangères.
- Conservez la propriété de la finition et des roues en enlevant soigneusement l'essence, l'huile etc.
- Protégez les surfaces peintes avec une cire d'auto. Nous ne recomma éssé ou une souffleuse à feuilles pour enlever le gazon, les feuilles ainsi que les débris de votre tracteur et de votre tondeuse.
- Appuyez sur la pédale de frein/embrayage et engagez le frein de stationnement.
- Placez le levier de changement de vitesse en position point mort (N).
- Placez l'embrayage d'accessoire en position débrayée (DISENGAGED).
- Tournez la clé de contact à la position d'arrêt (STOP) et enlevez-la. Assurez-vous que les lames et toutes les pièces tournantes se soient arrêtées.
- Débranchez le câble de bougie d'allumage et posez-le de telle façon qu'il ne puisse pas entrer en contact avec la bougie d'allumage.
Pour enlever la tondeuse (voir la fig. 15)
La tondeuse sera plus facile à enlever du côté droit du tracteur.
- Mettez l'embrayage à accessoire dans la position débrayée (DISENGAGED).
- Déplacez vers l'avant le levier de levage d'accessoire pour baisser la tondeuse à la position la plus basse. Enlevez la courroie de la poulie de moteur.
- Enlevez le petit ressort de retenue, et soulevez le ressort d'embrayage hors du boulon de la poulie.
- Enlevez le grand ressort de retenue, dégagez le collier et poussez le guide de logement hors du support.
- Détachez la barre antiroulis du support du châssis en levant le ressort de retenue.
- Déconnectez les bras de suspension des supports du carter arrêté en influvant les ressorts de retenue.
- Détachez les raccords avant du carter en enlevant les ressorts de retenue.
- Soulevez le levier de levage pour élever les bras de suspension. Déconnectez la tondeuse du dessous du tracteur.
IMPORTANT: SI UN ACCESSOIRE AUTRE QUE LE CARTER DE TONDEUSE DOIT ETRE MONTÉ SUR LETRACTEUR, ENLEVEZ LES RACCORDS AVANT ET ACCROCHEZ LE RESSORT D'EMBRAYAGE DANS LE TROU CARRÉ DU CHASSIS.
Pour installer la tondeuse (voir la fig. 15)
- Mettez le levier de levage d'accessoire à sa position plus élevée.
- Glissez la tondeuse sous le tracteur avec le déflecteur de déchargement au côté droit du tracteur.
- Abaissez le levier de levage à sa position plus BASSE. Reliez les raccords antérieurs au carter de tondeuse et fixez-les avec les ressorts de retenue. Reliez les bras de suspension aux ressorts arrêté du carter et fixez-les avec les ressorts de retenue. Reliez la barre de non mouvement au support du chassin et fixez-la avec le ressort de retenue.
- Poussez la guide du carter du câble d'embrayage dans le support, glissez le collier sur la guide et fixez-le avec le grands ressort de retenue.
- Placez la rondelle plate et le ressort de l'embrayage sur le boulon de la poulie du galet-tendeur et fixez-les avec le petit ressort de retenue.
- Installez la courroie sur la poulie de moteur.
FIG. 15
Pour METTRE de niveau le boitier de tondeuse
Réglez la tondeuse pendant que le tracteur est stationné sur un terrain plat ou une sortie de voiture plate. Assurez-vous que la pression de pneu est correcte (Voir la section "SPECIFICATIONS DE PRODUIT"). Si les pneus ne sont pas suffisamment ou trop gonflés, vous ne réglerez pas correctement votre tondeuse.
Réglage d'un côté à l'autre
(Voir les fig. 16 et 17)
- Soulevez la tondeuse à la position la plus haute.
- À mi-chemin des deux côtés de la tondeuse, mesurez la hauteur à partir du fond du bord de la tondeuse jusqu'à la terre. La distance “A” devrait être la même ou à 6mm (1/4 po.) l'une de l'autre.
- Si le réglage est nécessaire, faites le réglage sur un côté seulement de la tondeuse.
- Soulevez un côté de la tondeuse en serrant l'écrou de réglage du raccord de levage sur ce côté.
- Baissez un côté de la tondeuse en desserrant l'écrou de réglage du raccord de levage sur ce côté.
REMARQUE: Un tour complet de l'écrou de réglage changera la hauteur de la tondeuse d'environ 0,32 cm (1/8 po).
- Révérez les dimensions après le réglage.
FIG. 16
FIG. 17
Réglage du DEVANT à l'arrière
(Voir les Fig. 18 et 19)
IMPORTANT: LE CARTER DOIT ETRE PLAT D'UN COTÉ À L'AUTRE. SI LE RÉGLAGE DU DEVANT À L'ARRIRÉ SUIVANT EST NECSSAIRE, RÉGLEZ ÉGÀLEMENT LES DEUX RACCORDS AVANT POUR QUE LA TONDEUSE RESTE DE NÈVEAU D'UN COTE À L'AUTRE.
Pour obtenir les meilleurs résultats de coupe, le boîtier de tondeuse devrait être réglé afin que le devant soit environ de 0,32 cm (1/2 po.) à 1,27 cm (1/2 po.) inférieur à l'arrière quand la tondeuse est dans la position la plus haute.
Vérifiez le réglage sur le côté droit du tracteur. Mesurez la distance “D” directement en face et derrière le mandrin au bord bas du boîtier de tondeuse comme montré.
- Avant de faire tout réglage nécessaire, vérifie que les deux raccords avant soient égaux en longueur.
- Si les raccords ne sont pas égaux en longueur, régalez un raccord à l'autre.
Pour baisser le devant de la tondeuse, desserrez l'écrou "E" sur les deux raccords antérieurs le même nombre de tours. - Quand la distance "D" est 0,32 cm (1/8 po.) à 1,27 cm (1/2 po.) inférieure au devant que l'arrière, serrez les écrous "F" contre le tourillon sur les deux raccords avant. Pour soulever le devant de la tondeuse, desserrez l'écrou "E" du tourillon sur les deux raccords avant. Serrez l'écrou "E" sur les deux raccords avant du même nombre de tours. Les deux raccords antérieurs doivent rester égaux dans la longueur. - Quand la distance "D" est 0,32 cm (1/8 po.) à 1,27 cm (1/2 po.) inférieure au devant que l'arrière, serrez les écrous "F" contre le tourillon sur les deux raccords avant. Vérifiez encore le réglage d'un côté à l'autre.
FIG. 18
FIG. 19
Pour remplacer la courroie d'entrainement de LAME de tondeuse (voir la fig. 20)
La courroie d'entraînement de lame de tondeuse peut être remplacée sans outils. Garez le tracteur sur un terrain plat. Engagez le frein de stationnement.
Enlever la courroie -
- Enlevez la tondeuse du tracteur (voir “POUR ENLEVER LA TONDEUSE” dans cette section de ce manuel).
- Manœuvrez la courroie loin des deux poulies de mandrin et des poulies de galet-tendeur. Dégagez la courroie de la tondeuse.
Installer la courroie -
- Installez la nouvelle courroie autour des deux poulies du mandrin et les poulies du galet-tendeur. Assurez-vous que la courroie soit dans toutes les rainures de la poulie et dans toutes les guides de la courroie.
Révision et réglages
- Installez la tondeuse (voir "POUR INSTALLER LA TONDEUSE" dans cette section de ce manuel).
FIG. 20
Pour controler et régler le FREIN (voir la fig. 21)
Votre tracteur est muni d'un système de frein réglable qui est monté sur le côté droit de la transmission.
Si le tracteur demande une distance d'arrêt de plus de cinq (5) pieds (1,52 m) pour s'arrêter à grande vitesse, sur une surface horizontale en béton sec ou pavée, vous devez contrôler et régler le frein.
Pour controler le FREIN
- Garez le tracteur à plat, sur une surface en béton sec ou pavée, appuyez à fond sur la pédale de frein/d'embrayage et engagez le frein de stationnement.
- Placez le levier de vitesse au point mort (N).
Les roues arrière doivent se bloquer et patiner lorsque vous poussez, à la main, le tracteur en avant. Si les roues arrière tournent, vous devez soit régler le frein soit replacer les plaquettes.
Pour régler le FREIN
- Appuyez à fond sur la pédale de frein/embrayage et engagez le frein de stationnement.
- Mesurez la distance entre le bras d'actionnement du frein et l'écrou "A" sur la tige du frein. Si la distance n'est pas de 3,81 cm (1-1/2 po.), desserrez le contre-écrou et tournez l'écrou "A" jusqu'à ce que la distance soit de 3,81 cm (1-1/2 po.). Resserrez le contre-écrou contre l'écrou "A".
- Essayez le tracteur, comme ci-dessus, pour assurer une distance d'arrêt appropriée. Réglez-le encore si nécessaire. Si le tracteur demande encore une distance d'arrêt de plus de cinq (5) pieds (1,52m) pour s'arrêter en grande vitesse, il faut procéder à un entretien supplémentaire. Remplacez les plaquettes ou contactez le centre/département d'entretien autorisé le plus proche.
AVEC LE FREIN DE STATIONNEMENT ENGAGÉ (ENGAGED) FIG. 21
Pour remplacer la courroie d'entrajinement de transmission (voir la fig. 22)
Garez le tracteur sur un terrain plat. Engagez le frein de stationnement. Pour vous aider, il y a un autocollant de guide d'installation de courroie sur le côté inférieur du repose-pieds à gauche.
Pour enlevez la courroie -
- Enlevez la tondeuse (Voir "POURENLEVER LATONDEUSE" dans cette section de ce manuel).
REMARQUE: Observez la courroie d'entraînement de mouvement et positionnez toutes les guides et les retenues de courroie.
- Enlevez la courroie du galet-tendeur stationnaire et du galet-tendeur d'embrayage. Enlevez la courroie en bas autour de la poulie de moteur.
- Tirez la courroie vers l'arrière du tracteur. Dégagez la courroie vers le haut de la poulie de transmission en pliant les guides-courroie.
- Enlevez la courroie du guide de l'écartement central et tirez-la loin du tracteur.
Installation de la courroie
- Acheminez soigneusement la nouvelle courroie vers le bas entre les retenues de courroie de la transmission et sur la poulie d'entrée. Glissez la courroie dans la guide de l'écartement central.
- Tirez la courroie vers l'avant du tracteur et roulez-la autour de la cannelure supérieure de la poulie de moteur.
- Installez la courroie au travers du galet-tendeur stationnaire et du galet-tendeur d'embrayage. Assurez-vous que la courroie soit acheminée à l'intérieur de tous les cannelures de poulie et dans toutes les guides et les retenues de courroie.
- Installez la tondeuse (Voir “POUR INSTALLER LA TONDEUSE” dans cette section de ce manuel).
Révision et réglages
FIG. 22
Réglage au NEUTRE du LEVIER de changement de la boite de vitesses (voir la fig. 23)
La boîte de vitesses est doit être au neutre quand le levier de changement est dans la position (N) (vanne de fermeture). Ce préreglage est effectué à l'usine. Si d'autres réglages sont nécessaires, procédez de la façon suivante:
Vérifier que la boîte de vitesses est au neutre (N).
REMARQUE: Quand les roues avant du tracteur bougent librement, la boîte de vitesses est toujours au "neutre".
- Desserrer le boulon de réglage à l'avant de la roue droite arrêté.
- Placez le levier de changement au neutre (N).
- Serrez à fond le boulon de réglage.
REMARQUE: S'il faut plus d'espace pour atteindre le boulon de réglage, réglez la hauteur de la tondeuse à la position la plus basse.
FIG. 23
Pour régler l'alignement de la direction
Si les barres transversales du volant de direction ne sont pas en position horizontale (de gauche à droite) quand les roues du tracteur sont droites, enlevez le volant de direction et rassemblez-le selon les directives indiquées dans la section "Montage" de ce manuel.
Convergence des ROUES avant/ carrossage
La convergence et le carrossage des roues avant ne sont pas réglables sur votre tracteur. Si des dommages affectent la convergence ou le carrossage des roues avant, contactez le centre d'entretien autorisé le plus proche.
Pour enlever les ROUES pour les réparations (voir la fig. 24)
Fixez solidement des cales sous l'essieu. - Enlevez le couvre-essieu, la bague de retenue et les rondelles pour permettre l'enlèvement de la roue (la roue arrière contient une clé carrée - ne la perdez pas). - Réparez le pneu et rassemblez-le. - Sur les rouesarrêtées seulement : alignez les rainures dans le moyeu de roue arrêtée et l'essieu. Insérez la clé carrée. - Réinstallez les rondelles et insérez à fond la bague de retenue dans la rainure d'essieu.
- Réinstallez le couvre-essieu.
REMARQUE: Pour boucher les crevaisons de pneus et pour prévenir les pneus à plat à cause des fuites, vous pouvez acquérir un obturateur pour pneu chez votre dépositaire de pièces. Ce obturateur prévient aussi l'assèchement et la corrosion du pneu.
FIG. 24
Pour demarrer le moteur avec une batterie FAIBLE (voir la fig. 25)

AVERTISSEMENT: Les batteries au plomb et à l'acide produisent des gaz explosifs. Gardez les étincelles, les flammes, les cigarettes, etc. loin des batteries. Portez toujours des lunettes protectrices lorsque vous êtes près d'une batterie.
Si votre batterie est trop faible pour démarrer le moteur, elle devrait être rechargée. (Voir "BATTERIE" dans la section Entretien de ce manuel).
Si vous utilisez des "câbles de survoltage" pour un démarrage d'urgence, voici le procédé à suivre:
IMPORTANT: VOTRE TRACTEUR EST MUNI D'UN SYSTÉME DE 12 VOLTS. L'AUTRE VÉHICULE DOIT AUSSI AVOIR UN SYSTÉME DE 12 VOLTS. N'UTILISEZ PAS LA BATTERIE DU TRACTEUR POUR DEMARRER LES AUTRES VÉHICULES.
Pour attacher les câbles de demarrage -
- Branchez chaque extrémité du câble ROUGE à la borne (A-B) POSITIVE (+) de chaque batterie (en faisant bien attention de ne pas court-circuiter contre le chassis).
- Branchez une extrémité du cable NOIR à la borne (C) NÉGATIVE (-) de la batterie complètement chargée.
- Branchez l'autre extrémité du cable NOIR (D) au châssis mis à la masse. Maintenez les câbles loin du réservoir d'essence et de la batterie.
Pour enlever les câbles, renversez les procédures -
- Débranche première le câble NOIR du châssin et ensuite de la batterie chargée complètement.
- Débranche ensuite le câble ROUGE des deux batteries.
Révision et réglages
BATTERIE FAIBLE OU DECHARGEE BATTERIE ENTIÈREMENT CHARGEE FIG. 25
REPLACER LA BATTERIE (Voir les Fig. 26 et 27) AVERTISSEMENT: Ne court-circuitez pas les bornes de batterie par permettre qu'une clé ou autres objets entrent en contact avec les deux bornes à la même fois. Avant d'installer la batterie, enlevez tous les bijoux, les bracelets de montre, les bagues métalliques, etc.
Au début, la borne positive doit être branchée pour prévenir les étincelles d'une mise à la masse accidentelle.
Levez la bac du siège à la position élevée. - Premièrement débranchez le câble de batterie NOIR et ensuite le câble de batterie ROUGE et enlevez la batterie du tracteur. - Installez la nouvelle batterie avec les bornes dans la même place comme vieille batterie. Premièrement branchez le câble de batterie ROUGE à la borne positive (+) avec un boulon et écrou à taquets comme montré. Serrez à fond. Gillesz la couverture borne au-dessus de la borne - Branchez le câble de masse de batterie NOIR à la borne négative (-) avec le boulon H et écrou à taquets qui restent. Serrez à fond.
CUVETTE DU SIÉGE FIG. 26
COUVERTURE BORNE ECROU A TAQUETS BOULON H CABLENEGATIF(NOIR) FIG. 27
Pour remplacer l'ampoule des PHARES
- Soulevez le capot.
- Dégagez la douille d'ampoule de l'orifice à l'arrière de la calandre.
- Réinstallez l'ampoule dans la douille et poussez à fond la douille d'ampoule dans l'orifice à l'arrière de la calandre.
- Fermez le capot.
Verrous et RELAIS
Un câblage desserré ou avarie peut être la cause du mauvais fonctionnement, de l'arrêt ou du non-démarrage du tracteur.
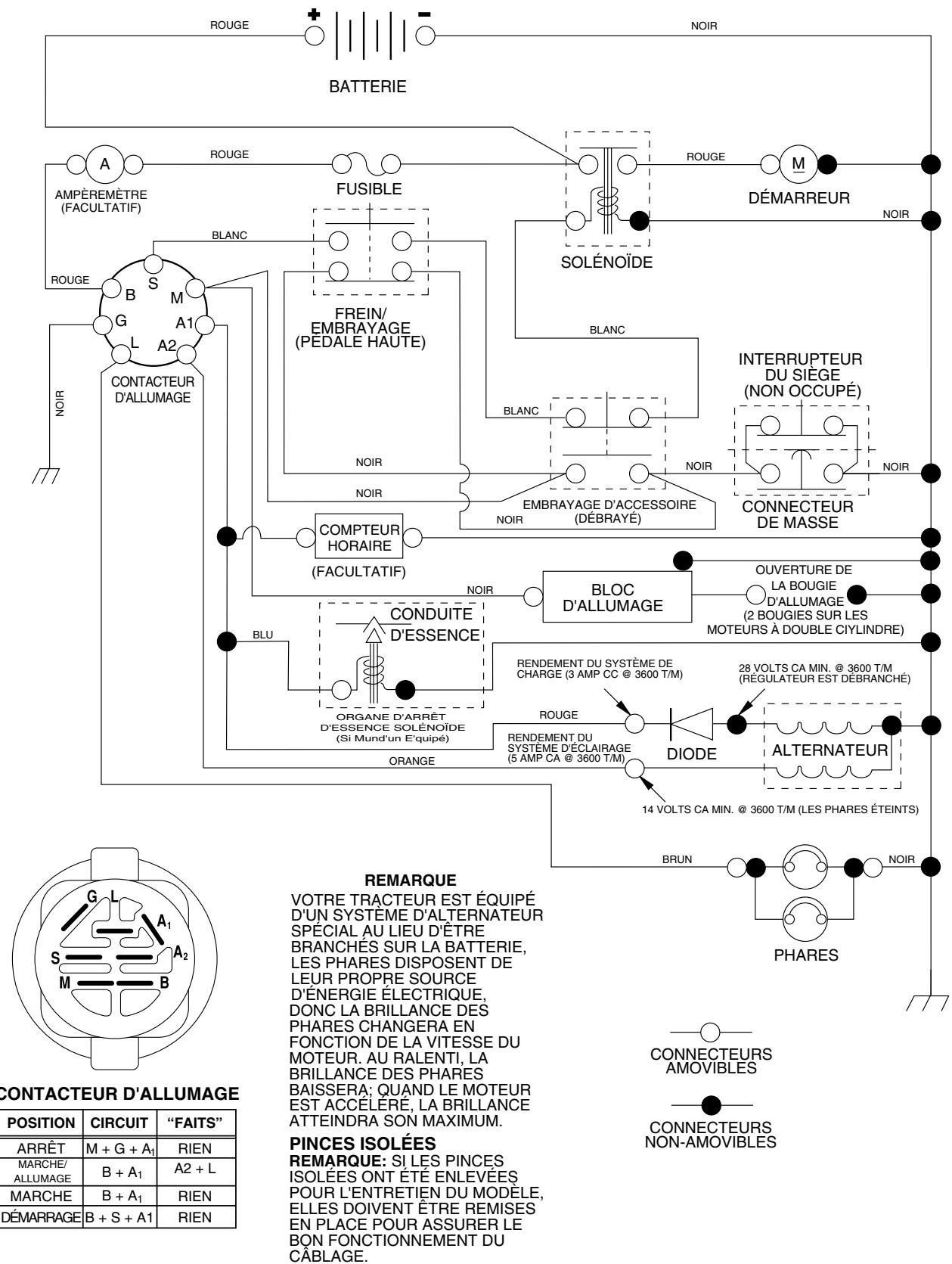
- Vérifiez le câblage. Voir le schéma du câblage électrique dans la section Pièces de Rechange.
Pour remplacer le fusible
Remplacez par un fusible enchâssable de type automobile, de 20A. Le porte-fusible est situé directement derrière le tableau de bord.
Pour enlever le CAPOT et la calandre (voir la fig. 28)
- Soulevez le capot.
- Débranche le connecteur des câbles des phares.
- Placez-vous au devant le tracteur. Empoignez le capot et les panneaux latéraux, inclinez-le un peu vers le moteur et soulevez-le du tracteur. Pour le réinstaller, inversez les étapes ci-dessus.
FIG. 28
Pour régler l'é câble de la commande des gaz (voir la fig. 29)
La commande des gaz est préréglée à l'usine et un réglage ne devrait pas être nécessaire. Vérifiez le réglage comme décrit ci-dessous avant de desserrer le câble. Si un réglage est nécessaire, procédez comme suit:
- Coupez le moteur et déplacez le levier de la commande des gaz de la position lente à la position étrangleur. Déplacez lentement le levier de la position étrangleur à la position rapide.
- Vérifiez que les trous "A" du levier de la commande de régulateur et le trou de la plaque de régulateur soient alignés. Si les trous "A" ne sont pas alignés, desserrez la vis de serrage et déplacez le câble de la commande des gaz jusqu'à ce que les trous soient alignés. Serrez à fond la vis de serrage.
Pour régler le carburateur
Le carburateur a été préréglé à l'usine et un réglage ne devrait pas être nécessaire. Pourtant, quelques réglages mineurs pourraient être nécessaires pour compenser les différences d'altitude, de température, de carburant ou de charge. Si le carburateur demande un réglage, voir le manuel du moteur.
L'arrêt à grande vitesse a été préréglé à l'usine. Ne le réglez pas - vous risqueriez de l'endommager.
IMPORTANT: NE TOUCHEZ JAMAIS LE RÉGULATEUR DE MOTEUR QUIA ETÉ RÉGLE À L'USINE. NE DEPASSEZ JAMAIS LAVITESSE DEMOTEUR QUIA ETÉ ETABLEI À L'USINE. CETTE ACTION PEUTÉTREDANGEUREUSE. SIVOUSPENSEZQU'UN RÉGLAGE DE LA VITESSE MAXIMUM SOIT NÉCESSAIRE, CONTACTEZ LE CENTRE D'ENTRETIEN AUTORISE LE PLUS PROCHE. IL A DES TECHNICIENS QUALIFIÉS ET DES OUTILS APPROPRIÉS POUR FAIRE LES RÉPARATIONS NÉCESSAIRES.
FIG. 29
Préparez immédiatement votre tracteur pour l'entreposage à la fin de la saison ou si le tracteur ne sera pas utilisé pendant une période de 30 jours ou plus.

AVERTISSEMENT: N'entreposez jamais le tracteur dans un bâtiment lorsque le réservoir contient de l'essence dont les vapeurs pourraient entrer en contact avec une flamme nue ou une étincelle. Laissez le moteur refroidir avant de l'entreposer dans une enceinte.
Enlevez la tondeuse du tracteur quand vous l’entreposez pour l’hiver. Quand la tondeuse doit être entreposée pendant une longue période de temps, nettoyez-la à fond, enlevez toute la saleté, la GRAISE, les feuilles, etc. Entreposez le tracteur dans un endroit propre et sec.
- Nettoyez le tracteur entier (Voir la section Nettoyage dans la section Entretien de ce manuel).
- Inspectez, et si nécessaire, remplacez les courroies (Référez-vous aux instructions de remplacement de la courroie dans la section Entretien et Réglages de ce manuel).
- Lubrifiez comme illustré dans la section Entretien de ce manuel. Assurez-vous que tous les écrous, les boulons, et les vis soient bien fixés. Vérifiez toutes les pièces mobiles pour l'avarie, le bris, et l'usure. Remplacez-les si nécessaire.
- Retouchez toutes les surfaces peintes si elles se sont rouillées ou éraflées ; sablez légèrement au papier émeri avant de peindre.
Chargez complètement la batterie avant d’entreposer. Il est parfois nécessaire de recharger la batterie après une longue période d’entreposage. Pour éviter la corrosion et les fuites de puissance pendant une longue période d’entreposage, les câbles de batterie devraient être débranchés et la batterie devrait être nettoyée à fond (Voir la section “POUR NETTOYER LA BATTERIE ET LES BORNES” dans la section Entretien de ce manuel). - Après le nettoyage, laissez les câbles débranchés et mettez-les où ils ne peuvent pas entrer en contact avec les bornes de batterie. - Si la batterie est enlevée du tracteur pour l’entreposage, ne mettez pas la batterie directement sur une surface bétonnée ou humide.
Systeme d'essence
IMPORTANT: C'EST TRÉS IMPORTANT D'ÉVITER LA FORMATION DES DEPÔTS DE GOMME DANS LE CARBURATEUR, LE FILTRÉ D'ESSENCE, LE TUYAU D'ESSENCE OU LE RÉSERVOIR D'ESSENCE PENDANT L'ENTREPOSAGE. L'EXPERIENCE DEMONTRE QUE LES CARBURANTS QUI SONT MÉLANGÉS AVEC DE L'ALCOOL (ETHANOL OU METHANOLET PARFOIS APPELES GASOHOL) PEUVENT ATTIRER L'HUMIDITE QUI CAUSE LA SEPARATION ET LA FORMATION D'ACIDE PENDANT L'ENTREPOSAGE. L'ESSENCE ACIDE POT AVARIER LE SYSTème DE CARBURANT DU MOTEUR PENDANT L'ENTREPOSAGE.
- Vidangez le réservoir d'essence en mettant en marche le moteur et le laissant courir jusqu'à ce que les conduites d'essence et le carburateur soient vides.
- N'utilisez jamais les produits spéciaux pour nettoyer le moteur et le carburateur dans le réservoir d'essence. L'emploi de ces produits pourrait causer des dégâts permanents. Utilisez de l'essence fraîche l'année suivante.
REMARQUE: Un stabilisateur d'essence est une option acceptable pour minimiser la formation des dépôts de gomme de carburant pendant l'entreposage. Ajoutez le stabilisateur à l'essence dans le réservoir d'essence ou dans le bidon de carburant. Suivez toujours le dosage de mélange inscrit sur le bidon de stabilisateur. Laissez tourner le moteur pendant au moins 10 minutes après avoir ajouté le stabilisateur pour lui permettre d'atteindre le carburateur. Ne vidangez pas le réservoir d'essence et le carburateur si le stabilisateur d'essence est utilisé.
HUILE de moteur
Vidangez l'huile (quand le moteur est chaud) et remplacez avec de l'huile de moteur fraîche. (Voir la section "MOTEUR" dans la section Entretien de ce manuel).
- Enlevez la(s) bougie(s) d'allumage.
- Versez une once (29 ml) d'huile par l'orifice(s) de bougie d'allumage dans le(s) cylindre(s).
- Tournez la clé d'allumage à la position de démarriage (START) pendant quelques secondes pour répartir l'huile.
- Remplacez avec une nouvelle bougie d'allumage.
Information supplementaire
- Ne conservez pas d'essence d'une saison à l'autre.
- Remplacez le bidon d'essence s'il commence à rouiller. La présence de rouille et/ou de saleté dans l'essence causera des problèmes.
- Entrepossez le tracteur à l'intérieur, si possible, et couvrez-le pour le protéger de la poussière et de la saleté.
- Couvre le tracteur avec une couverture perméable. N'utilise pas une couverture en plastique. Le plastique obstrue la circulation d'air et permet la formation de condensation qui fera rouiller le tracteur.
IMPORTANT: NE COUVREZ JAMAIS LE TRACTEUR QUAND LE MOTEUR ET LES ENDROITS D'ECHAPPEMENT SONT ENCORE CHAUDS.
GUIDE DE DÉPANNAGE
| PROBLÈME | CAUSE | CORRECTION |
| Le moteur refuse de démarrer | 1. Sans essence. 2. Le moteur n'est pas démarré à froid correctement. 3. Le moteur est noyé. 4. Mauvaise bougie d'allumage. 5. Filtrée à air sale. 6. Filtrée d'essence sale. 7. Il y a de l'eau dans l'essence. 8. Le câblage est lâche ou endommagé. 9. Le carburateur demande un réglage. 10. Les soupapes de moteur demandent un réglage. | 1. Remplissez le réservoir d'essence. 2. Rétérés-vous à la section "POUR DÉMARRER LE MOTEUR" dans la section fonctionnement. 3. Attendeç quelques minutes avant d'essayer de démarrer. 4. Remplacez la bougie d'allumage. 5. Nettoyez/remplacez le filtre à air. 6. Remplacez le filtre d'essence. 7. Vidangez l'essence du réservoir et du carburateur, remplacez le réservoir avec de l'essence fraîche, et remplacez le filtre d'essence. 8. Vérifiéz tout le câblage. 9. Voyez la section "Pour Régler le Carburateur" dans la section Entretien et Régliages. 10. Contactez un centre d'entretien autorisé. |
| Démarrage difficile | 1. Filtrée à air sale. 2. Mauvaise bougie d'allumage. 3. Batterie faible ou à plat. 4. Filtrée d'essence sale. 5. L'essence sale ou vieille. 6. Le câblage est lâche ou endommagé. 7. Le carburateur demande un réglage. 8. Les soupapes de moteur demandent un réglage. | 1. Nettoyez/remplacez le filtre à air. 2. Remplacez la bougie d'allumage. 3. Rechargez ou remplacez la batterie. 4. Remplacez le filtre d'essence. 5. Vidangez l'essence du réservoir d'essence et remplacez avec de l'essence fraîche. 6. Vérifiéz tout le câblage. 7. Voyez la section "Pour Régler le Carburateur" dans la section Entretien et Régliages. 8. Contactez un centre d'entretien autorisé. |
| Moteur ne tourne pas au ralenti | 1. La pédale de frein/embrayage n'est pas baisseée. 2. L'embrayage d'accessoire est à la position embayée. 3. Batterie faible ou à plat. 4. Fusible sauté. 5. Les bornes de batterie sont corrodées. 6. Le câblage est lâche ou endommagé. 7. Le contacteur d'allumage est défectueux. 8. Le solénoïde ou le démarreur est défectueux. 9. L'interrupteur qui detecte la présence du conduc-teur est défectueux. | 1. Appuyez sur la pédale de frein/embayage. 2. Débrayez l'embrayage d'accessoire. 3. Rechargez ou remplacez la batterie. 4. Remplacez le fusible. 5. Nettoyez les bornes de batterie. 6. Vérifiéz tout le câblage. 7. Vérifiéz/remplacez le contacteur d'allumage. 8. Vérifiéz/remplacez le solénoïde ou le démarreur. 9. Contactez un centre d'entretien autorisé. |
| Il y a un déclic mais le moteur ne démarré pas | 1. Batterie faible ou à plat. 2. Les bornes de batterie sont corrodées. 3. Le câblage est lâche ou endommagé. 4. Le solénoïde ou le démarreur est défectueux. | 1. Rechargez ou remplacez la batterie. 2. Nettoyez les bornes de batterie. 3. Vérifiéz tout le câblage. 4. Vérifiéz/remplacez le solénoïde ou le démarreur. |
| Le moteur manque de puissance | 1. Vous tondez trop d'herbe/là vitesse de la tondeuse est trop rapide. 2. La commande des gaz est à la position étrangleur. 3. Il y a une accumulation d'herbe, de feuilles, et de débris sous la tondeuse. 4. Filtrée à air sale. 5. Niveau d'huile bas/huile sale. 6. La bougie d'allumage est défectueuse. 7. Filtrée d'essence sale. 8. L'essence sale ou vieille. 9. Il y a de l'eau dans l'essence. 10. Un fil lâche sur la bougie d'allumage. 11. Tamis d'air du moteur/ailettes sont sales. 12. Silencieux sale ou encassé. 13. Le câblage est lâche ou endommagé. 14. Le carburateur demande un réglage. 15. Les soupapes du moteur demandent un réglage. | 1. Mettez à la position de coupe plus haute ou réduisez la vitesse. 2. Réglez la commande des gaz. 3. Nettoyez dessous du boitier de tondeuse. 4. Nettoyez/remplacez le filtre à air. 5. Vérifiéz le niveau d'huile/changez l'huile. 6. Nettoyez, ajustez l'écartement ou remplacez la bougie d'allumage. 7. Remplacez le filtre d'essence. 8. Vidangez l'essence du réservoir d'essence et remplacez le réservoir avec de l'essence fraîche. 9. Vérifiéz tout le câblage. 10. Branchec et serrez le fil de bougie d'allumage. 11. Nettoyez le tamis d'air du moteur/ailettes. 12. Nettoyez/remplacez le silencieux. 13. Vérifiéz tout le câblage. 14. Voyez la section "Pour Régler le Carburateur" dans la section Entretien et Régliages. 15. Contactez un centre d'entretien autorisé. |
| Vibrations excessives de la tondeuse | 1. La lame est usée, tordue, ou lâche. 2. Un mandrin de lame est tordu. 3. Des pièces sont lâches ou endommagées. | 1. Remplacez la lame. Serrez à fond le boulon de lame. 2. Remplacez le mandrin de lame. 3. Serrez les pièces lâches. Remplacez les pièces endommagées. |
GUIDE DE DÉPANNAGE
| PROBLÈME | CAUSE | CORRECTION |
| Le moteur marche lorsque le conducteur quitter le siège avec l'embrayage d'accessoire engagements | 1. Le système qui déetecte la présence du conducteur est défectueux. | 1. Vérifiez le câblage, les interrupteurs et les connexions. Si le problème n'est pas corrugé, contactez un centre d'entretien autorisé. |
| Coupe inégale | 1. La lame est usée, tordue ou lâche.2. Le carter de tondeuse n'est pas équilibré.3. Il y a une accumulation d'herbe, de feuilles, et de débris sous la tondeuse.4. Un mandrin de lame est tordu.5. Les trouès d'évent du carter de tondeuse sont obstrués par l'accumulation de l'herbe, de feuilles, et de débris autour des mandrins. | 1. Remplacez la lame. Serrez le boulon de lame.2. Nivelez le carter de tondeuse.3. Nettoyez dessous du boîtier de tondeuse.4. Remplacez le mandrin de lame.5. Nettoyez les faces de mandrin pour ouvrir les trouès d'event. |
| Les lames de tondeuse ne tournent pas | 1. Une obstruction dans le mécanisme d'embrayage.2. La courroie d'entrainment de tondeuse est usée ou endommagée.3. Galet-tendeur grippé.4. Un mandrin de lame grippé. | 1. Enlevez l'obstruction.2. Remplacez la courroie d'entrainment de tondeuse.3. Remplacez le galet-tendeur.4. Remplacez le mandrin de lame. |
| Mauvaise décharge de l'herbe | 1. La vitesse de moteur est trop lente.2. La vitesse de course est trop rapide.3. Herbe humide.4. Le carter de tondeuse n'est pas équilibré.5. La pression des pneus est BASSE ou inégale.6. La lame est usée, tordue ou lâche.7. Il y a une accumulation d'herbe, de feuilles, et de débris sous la tondeuse.8. La courroie d'entrainment de tondeuse est usée.9. Les lames n ont pas été correctement montées.10. Les mauvaises lames ont été montées.11. Les trouès d'évent du carter de tondeuse sont obstrués par l'accumulation de l'herbe, de feuilles, et de débris autour des mandrins. | 1. Déplacez la commande des gaz dans la position rapipe (FAST).2. Changez à une vitesse plus lente.3. Laissez sécher l'herbe avant de tondre.4. Nivelez le carter de tondeuse.5. Vérifiez la pression des pneus.6. Remplacez la lame ou affiliez-la. Serrez le boulon de lame.7. Nettoyez dessous du boîtier de tondeuse.8. Remplacez la courroie d'entrainment de tondeuse.9. Réinstallé les lames avec le bord tranchant vers le bas.10. Remplacez les lames avec les lames recomman-dées dans ce manuel.11. Nettoyez les faces de mandrin pour ouvrir les trouès d'event. |
| Les phares n'allument pas (si muni) | 1. L'interrupteur est à la position d'arrêt (OFF).2. Ampoule(s) ou lampes(s) grillées.3. L'interrupteur des phares est défectueux.4. Le câblage est lâche ou endommagé.5. Fusible sauté. | 1. Mettez l'interrupteur à la position marche (ON).2. Remplacer l'ampoule(s) ou lampe(s).3. Vérifiez/remplacez l'interrupteur des phares.4. Vérifiez le câblage et les connexions.5. Remplacez le fusible. |
| La batterie ne charge pas | 1. Mauvais élément(s) de la batterie.2. Mauvaises connexions du cable.3. Régulator défectueux (si muni d'un).4. Alternateur défectueux. | 1. Remplacez la batterie.2. Vérifiez/remplacez toutes les connexions.3. Remplacez le régulateur.4. Remplacez l'alternateur. |
| Pétarade au silencieux quand le moteur est coupé (OFF). | 1. La commande des gaz de moteur n'est pas à la position lente (SLOW) pendant 30 secondes avant de couper le moteur. | 1. Déplacez la commande des gaz dans la position lente (SLOW) et laissz marching au ralenti le moteur pendant 30 secondes avant de couper. |


NO. NO
DE DE
REF. PIECE
Description
1 163465
2 74760412
8 176689
16 176138
21 183759
22 4152J
24 4799J
25 146147
26 175158
27 73510400
28 4207J
29 121305X
30 175566
33 140401
40 179720
41 71110408
42 131563
43 178861
45 53121433
52 141940
90 180449
Batterie de 12 Volt
Boulon H 1/4-20unc x 3/4
Bac de batterie
Interrupteur de verrouillage pressé
Harnais des prises de courant des phares avec 4152J
Ampoule N°1156
Cable de batterie de 6 Ja de 11 po. - rouge
Cable de batterie de 6 Ja avec un fil de 16 po. - rouge
Fusible de 15 AMP
Ecrou à taquets 1/4-20 UNC
Cable de masse de 6 ja de 12 po. - noir
Interrupteur de plongeur
Contacteur d'allumage
Clé de contact
Harnais des câbles d'allumage
Boulon H 1/4-20 x 1/2
Couverture de borne
Solenoide
Ampèremetre
Fil en forme de boucle de protection
Couverture
REMARQUE: Toutes les dimensions de composant sont
données en pouces É.-U. -- 1 pouce = 25,4 mm.
Barre d'attelage d'extension
Pare-chocs
Tableau de bord
Boulon de chariot 3/8-16 x 1
Panneau du tableau de bord C. G.
Panneau du tableau de bord C. D.
Ensemble du capot
Pare-chocs du capot
Boulon H
Rondelle 13/32 x 13/16 x 12 Jaune.
Écrou frein H avec insert 3/8-16 UNC
Calandre
Lentilles de la calandre
Aile
Support de la télécommande
Reposé-pied CD
Reposé-pied CG
Boulon
Vis 5/16-18 x 1/2 TYT
Support de l'ensemble de pivot de la tondeuse arrêté
Support
Conduit d'air
Tableau de bord
REMARQUE: Toutes les dimensions de composant sont données en pouces E.-U. -- 1 pouce = 25,4 mm.
drive-fender_49
Entrainement
NO. NO.
DE DE
RéF. PIECE
Description
Transmission Peerless commande 206-545C (Commandez les pièces par suite du fabricant de la transmission)
2 146682
Ressort de rappel du frein
3 123666X
Poulie de la transmission des pneus de 18"
4 12000028
Bague de fermeture n°5100-62
5 121520X
Télécommande torsion
6 17000512
Vis 5/16-18 x.75
8 165619
Tige du changement de vitesse
10 76020416
Goupille fendue 1/8 × 1
11 105701X
Rondelle bombée
13 74550412
Boulon 1/4-28 Unf Cat. 9
14 10040400
Rondelle frein hélicoidale 1/4
15 74490544
Boulon H 5/16-18 Cat. 5
16 73800500
Ecrou frein H
18 74780616
Boulon H 3/8-16 UNC x 1 Cat. 5
19 73800600
Écrou frein H avec insert 3/8-16 UNC
21 106933X
Bouton
22 130804
Tige du frein
24 73350600
Contre-écrou H 3/8-16 UNC
25 106888X
Ressort de la tige du frein 200
26 19131316
Rondelle 13/32 × 13/16 × 16 Jaune.
27 76020412
Goupille fendue 1/8 × 3/4
28 175765
Tige du frein de stationnement
29 71673
Chapeau du frein de stationnement
30 174973
Support de montage de la transmission
32 74760512
Boulon H 5/16-18UNC x 3/4
34 175578
Arbre de l'ensemble de la pédale
35 120183X
Palier de nylon 629 ID
36 19211616
Rondelle 21 / 32 × 1 × 16 Jaune.
37 1572H
Goupille mécanidus 3/16 x 1"
38 179114
Poulie
39 72110622
Boulon 3/8-16 unc x 2-3/4 Cat. 5
41 175556
Guide-courroie du galet-tendeur
47 127783
Poulie du galet-tendeur trapézoidal cannelé
48 154407
Levier coude de l'ensemble
49 123205X
Logement de retenue de la courroie à ressort
50 72110612
Boulon 3/8-16 x 1-1/2 Cat. 5
51 73680600
Écrou auto-serrant 3/8-16 UNC
52 73680500
Ecrou auto-serrant 5/16-18 UNC
53 105710X
Raccord d'embrayage
55 105709X
Ressort de rappel de l'embrayage 675
56 17060620
Vis 3/8-16 x 1-1/4
57 130801
Courroie trapézoidale de masse 95 25
59 169691
Guide-courroie du châssis central
NO. NO.
DE DE
REF. PIECE
Description
61 17120614
62 8883R
63 175410
64 173937
65 10040700
66 154778
69 142432
70 134683
74 137057
75 121749X
76 1200000
77 123583X
78 121748X
79 2228M
80 131486
81 165594
82 123782X
83 19171216
84 166228
85 150360
89 169372X428
96 4497H
112 19091210
113 127285X
116 72140608
120 73900600
150 175456
151 19133210
156 166002
158 165589
159 183900
161 72140406
162 73680400
163 74780416
165 165623
166 17490510
168 165492
169 165580
170 187414
197 169613
198 169593
202 72110614
212 145212
Vis 3/8-16 x.875
Couverture de la pédale
Poulie du moteur
Boulon H
Rondelle frein hélicoidale à ressort 7/16
Guide-courroie C. G. du moteur
Vis H
Guide-courroie de l'entraînement de tondeuse C. D.
Entretoise de l'essieu
Rondelle 25 / 32 × 1 - 1 / 4 × 16 Ja.
Bague n°5133-75
Clé carrée 2 0 x 1845/ 1865
Rondelle 25 / 32 × 1 - 5 / 8 × 16 Jaune.
Clé woodruff #9 3/16 x 3/4
Bras de changement
Ensemble de l'arbre
Ressort de torsion
Rondelle 17/32 × 3/4 × 16 Ja.
Raccord
Écrou frein central 1/4-28
Panneau du levier de changement
Ressort de retenue
Rondelle 9/32 × 3/4 × 10 Ja.
Attache de torsion
Boulon 3/8-16 x 1
Écrou frein
Ressort de retenue
Rondelle 13/32 × 2 × 10
Rondelle 5/16I. D. x 1.125
Support de montage
Moyeu
Boulon 1/4-20 x 3/4 Cat 5
Ecrou auto-serrant
Boulon H 1/4-20 UNC x 1 CAT 5
Pivot
Vis 5/16-18 x 5/8
Boulon à épaulement
Attache
Guide-courroie
Douille de nylon
Rondelle de nylon
Boulon 3/8-16 unc x 1-3/4 Cat. 5
Ecrou frein H
REMARQUE: Toutes les dimensions de composant sont données en pouces E.-U. -- 1 pouce = 25,4 mm.
Tracteur -- NUMERO de MODELE PO17542ST (PO17542STA)
ENSEMBLE DE LA DIRECTION

| NO. DE RÉF. | NO. DE PIECE | DESCRIPTION |
| 1 | 140044X428 | Volant de direction |
| 2 | 175131 | Ensemble d'essieu antérieur |
| 3 | 169840 | Ensemble de broche C.G |
| 4 | 169839 | Ensemble de broche C.D. |
| 5 | 6266H | Palier de butée |
| 6 | 121748X | Rondelle 25/32 X 1 5/8 X 16 Ja |
| 7 | 19272016 | Rondelle 27/32 X 1-1/4 X 16 Ja |
| 8 | 12000029 | Rondelle clip |
| 9 | 3366R | Palier de colonne de direction |
| 10 | 175121 | Barre de direction |
| 11 | 10040600 | Rondelle frein |
| 12 | 73940800 | Écrou H 1/2-20unf |
| 13 | 136518 | Palier d'entretoisement de l'essieu |
| 15 | 145212 | Écrou frein H |
| 17 | 180641 | Ensemble de l'arbre de direction |
| 26 | 126847X | Douille de barre d'accoupling |
| 28 | 19131416 | Rondelle 13/32 X 7/8 X 16 Ja |
| 29 | 17000612 | Vis 3/8-16 x 3/4 |
| 30 | 76020412 | Goupille |
| 32 | 130465 | Barre d'accoupling |
| 36 | 155099 | Douille de direction |
| 37 | 152927 | Vis à chapeau n°10-32 x 4 x 3/8 |
| 38 | 140045X428 | Insert de chapeau du volant de direction |
| 39 | 19183812 | Rondelle 9/16 ID X 2-3/8 OD X 12 Cat. |
| 40 | 73540600 | Écrou auto-serrant |
| 41 | 186737 | Adaptateur du volant de direction |
| 42 | 145054X428 | Manchon de l'arbre de direction |
| 43 | 121749X | Rondelle 25/32 X 1 1/4 X 16 Ja |
| 44 | 180640 | Direction de rallongement |
| 46 | 121232X | Chapeau de broche |
| 47 | 183226 | Graisseur |
| 51 | 73540400 | Écrou 1/4-28 |
| 54 | 71130420 | Boulon H 1/4-28unf x 1-1/4 Cat. 8 |
| 65 | 160367 | Essieu de moise de l'axe |
| 67 | 72110618 | Boulon 3/8-16 UNC x 2-1/4 |
| 68 | 169827 | Moise |
| 71 | 175146 | Ensemble du volant de direction |
| 82 | 169835 | Support de suspension du devant du châssis |
| 85 | 133835 | Attaché |
| 88 | 175118 | Boulon 7/16-20 |
| 91 | 175553 | Pince |
| 95 | 188967 | Rondelle |
REMARQUE: Toutes les dimensions de composant sont données en pouces E.-U. -- 1 pouce = 25,4 mm.
Pièces de rechange tracteur -- numéro de modèle PO17542ST (PO17542STA)
MOTEUR

NO. NO.
DE DE
REF. PIECE
1 170551
2 17720408
4 137352
13 165291
14 148456
23 169837
29 137180
31 184900
32 140527
33 123487X
Description
Commande des gaz
Vis taraudée H 1/4-20 x 1/2
Moteur Briggs-No. de module 31C707
Commandez les pièces par suite du fabricant du moteur
Silencieux
Garniture
Tube de vidage
Pare-chaleur
Pare-éclats
Réservoir d'essence
Bouchon de réservoir d'essence
Bride de serrage du tuyau
NO. NO.
DE DE
REF. PIECE
37 137040
38 181654
40 124028X
44 17670412
1/4-20x3/4
45 17000612
46 19091416
72 183906
78 17060620
81 73510400
Description
Conduite d'essence - 20 po.
Bouchon de vidange
Douille de bouton-poussoir
Vis à tête rondelle à filets laminés H
1/4-20x3/4
Vis H 3/8-16
Rondelle 9/32 x 7/8 x 16 Jaune.
Vis 5/16-18 x 1
Vis à filets laminés 3/8-16 x 1-1/4
Ecrou 1/4-20 UNC
REMARQUE: Toutes les dimensions de composant sont données en pouces E.-U. — 1 pouce = 25,4 mm.
Ensemble du siège

séat. It. boul. 1

NO. NO.
DE DE
REF. PIECE
DESCRIPTION
NO. NO.
DE DE
REF. PIECE
Description
1 175389 2 140551 3 71110616 4 19131210 Rondelle 13/32 x 3/4 x 10 Ja. 5 145006 6 73800600 7 124181X 8 17000616 9 19131614 10 182493 12 121246X Support de montage de l'interrupteur 13 121248X 14 72050412 Siege Support de pivot de siege Boulon Rondelle 13/32 x 3/4 x 10 Ja. Collier presse Ecrou Ressort de compression de siege Vis 3/8-16 x 1-1/2 Rondelle 13/32 x 1 x 14 Ja. Cuvette de siege Support de montage de l'interrupteur Douille de bouton-pression Boulon de chariot 1/4-20x1-1/2
15 134300 16 121250X 17 123976X 21 171852 22 73800500 23 71110814 24 19171912 25 127018X 26 10040800
Entorse fendue Ressort de compression Écrou frein à bride grande 1/4 Cat 5 Boulon à épaulement 5/16-18 UNC-2A Écrou Boulon H Rondelle 17/32 x 1-3/16 x 12 Ja. Boulon à épaulement 5/16-18 x 62 Rondelle frein
REMARQUE: Toutes les dimensions de composant sont données en pouces E.-U. -- 1 pouce = 25,4 mm.
Decalcomanie



NO. NO. DE DE RéF. PIECE 1 156369 3 188978 4 189116 5 184774 6 179128 7 188980 8 170563 9 158166 10 157140
Description
Décalcomanie d'opération Décalcomanie du capot Décalcomanie replace Décalcomanie de C. V. du moteur Décalcomanie du carter de tondeuse Décalcomanie panneau latéral Décalcomanie d'avis multilingue Décalcomanie de danger de l'aile (anglais/français)
NO. NO.
DE DE
REF. PIECE
11 158168 14 160396 16 188977 20 145005
-- 138311 -- 188870 -- 188871
Description
Décalcomanie de la courroie trapézoidale Décalcomanie du capot Décalcomanie de danger/poison de la batterie Décalcomanie de la poignée de réglage de levage de la hauteur Manuel du propriétaire (anglais) Manuel du propriétaire (français)

NO. NO.
DE DE
RéF. PIECE
Description
1 59192 2 65139 3 106222X 4 59904 5 106732X624 6 278H 7 9040H
8. 106108X624 9. 106268X 10. 7152J 11. 104757X428 144334
Capuchon de la valve du pneu
Tubulure de la valve
Pneu antérieur 15 x 6 0 - 6
Chambre à air antérieure (non fournie)
Ensemble de la jante antérieure de 6"
Graisseur (roue antérieure seulement)
Palier à bride (roue antérieure seulement)
Ensemble de la jante arrière de 8"
Pneu d'arrêt 18 x 9.5-8
Chambre à air arrêtée (non fournie)
Chapeau de l'essieu 1 50 x 1 00
Joint d'étanchéité de pneu (tube de
.30L [10 oz. Tube]
REMARQUE: Toutes les dimensions de composant sont données en pouces E.-U. -- 1 pouce = 25,4 mm.
LEVAGE Detondeuse

NO. NO.
DE DE
REF. PIECE
Description
1 159461 Ensemble du fil intérieur du levier de levage
2 159476 Ensemble de l'arbre de levage
3 178981 Goupille cannelée
4 12000002 Baque en E n°5133-62
5 19211621 Rondelle 21 / 32 × 1 × 21 Jaune.
6 120183X Palier en Nylon
7 109413X Poignée cannelée du levier
8 124526X Bouton de plongeur
11 139865 Raccord de levage C. G.
12 139866 Raccord de levage C. D.
13 4939M Ressort de retenue
15 173288 Raccord antérieur
16 73350800 Contre-écrou H 1/2-13 UNC
17 175689 Tourillon
18 73800800 Écrou 1/2-13 UNC
19 139868 Bras de suspension arrière
20 163552 Ressort de retenue
31 169865 Palier de pivot de levage
32 73540600 Écrou auto-serrant 3/8-24
REMARQUE: Toutes les dimensions de composant sont données en pouces É.-U. - 1 pouce = 25,4 mm.

CARTER Detondeuse
| NO. DE RÉF. | NO. DE PIECE | DESCRIPTION | NO. DE RÉF. | NO. DE PIECE | DESCRIPTION |
| 1 | 165892 | Ensemble de carter de tondeuse 42" | 36 | 131494 | Poulie de galet-tendeur plat |
| 2 | 72140506 | Boulon | 37 | 19131316 | Rondelle 13/32 x 13/16 x 16 Ja |
| 3 | 138017 | Ensemble du support de barre de non mouvement antérieur 38/42 | 40 | 73900600 | Écrou |
| 44 | 140088 | Protecteur de mandrin C.G. | |||
| 4 | 165460 | Ensemble du support de barre de non mouvement de carter | 45 | 4497H | Arrêtoir |
| 46 | 137729 | Vis à fillets laminés 1/4-20x5/8 T | |||
| 5 | 4939M | Ressort de retenue | 48 | 133944 | Rondelle duccie |
| 6 | 178024 | Barre de mouvement | 52 | 139888 | Boulon à épaulement 5/16-18 Unc |
| 8 | 850857 | Boulon 3/8-24x1 25 Cat 8 | 53 | 184907 | Coussin de l'ensemble du levier de frein |
| 9 | 10040600 | Rondelle frein | 54 | 178515 | Rondelle duccie |
| 10 | 140296 | Rondelle ducrie (Les lames suivantes sont disponibles) | 55 | 155046 | Bras de galet-tendeur |
| 56 | 165723 | Entretoise de retenue | |||
| 11 | 134149 | Lame déchiqueteuse standard 42"/107 cm (pour les tondeuses déchiqueteuse seulement) | 59 | 141043 | Protecteur du galet-tendeur TUV |
| 67 | 106932X | Bouton | |||
| 68 | 144959 | Courroie trapézoidale de tondeuse 42" | |||
| -- | 139775 | Lame déchiqueteuse de qualité supérieure 42"/107 cm (pour uneADFmeille ré-sistance à l'usure lors du déchiquetage) | 142 | 165890 | Ressort |
| 143 | 157109 | Support 42" | |||
| 144 | 158634 | Guide-courroie | |||
| -- | 138971 | Lame de portance élevé 42"/107 cm (pourmettre en sac ou déverser) | 145 | 165888 | Poulie du galet-tendeur |
| 146 | 171977 | Galet-tenduer | |||
| 13 | 137645 | Ensemble de l'arbre de mandrin éventé | 147 | 131335 | Ressort de traction |
| 14 | 128774 | Boîtier du mandrin éventé | 148 | 169022 | Ressort de retenue |
| 15 | 110485X | Roulement à billes du mandrin | 149 | 165898 | Ressort de retenue |
| 16 | 174493 | Dispositif du courant à air de tondeuse éventé | 150 | 19091210 | Rondelle 9/32 x 3/4 x 10 Ja. |
| 152 | 169676 | Câble d'embrayage | |||
| 18 | 72140505 | Boulon de chariot 5/16-18 x 5/8 | 158 | 17720408 | Vis H 1/4-20 x 1/2 |
| 19 | 132827 | Boulon à épaulement | 159 | 72140614 | Boulon 3/8-16 UNC x 1-1/2 |
| 20 | 159770 | Chicane | 184 | 19131410 | Rondelle 13/32 x 7/8 x 10 Ja. |
| 21 | 73680500 | Écrou | 185 | 188234 | Ensemble |
| 23 | 177563 | Support de déflecteur de décharge de tondeuse 42" | -- | 130794 | Ensemble du mandrin (il compris seulement du carter, de l'axe et de la quincaillerie de l'axe. La poulie n'est pas compris) |
| 24 | 105304X | Capuchon de manchon | |||
| 25 | 123713X | Ressort de torsion de déflecteur | |||
| 26 | 110452X | Rondelle frein | -- | 171639 | Ensemble du carter de tondeuse com-plet |
| 27 | 130968X428 | Déflecteur de décharge | |||
| 28 | 19111016 | Rondelle 11/32 x 5/8 x 16 Ja | |||
| 29 | 131491 | Tige à charnière | |||
| 30 | 173984 | Vis à filts laminés H | |||
| 31 | 187690 | Rondelle d'entreoisement de tondeuse éventé | |||
| 32 | 153535 | Poulie de mandrin | |||
| 33 | 178342 | Écrou frein | |||
| 34 | 72110612 | Boulon | REMARQUE: Toutes les dimensions de composant sont données en pôves F LL -1 pouce = 25.4 mm | ||
REMARQUE: Toutes les dimensions de composant sont données en pouces E. U. -- 1 pouce = 25,4 mm.
Garantie limitée
Le Fabricant garantit à l'acheteur initial que son produit tel que manufactured est libre de défaut de matière et d'ouvrage. Pendant deux (2) ans, à compter de la date d'achat de la part de l'acheteur initial, nous réparerons ou replacerons à notre choix, notamment, toute pièce, sur laquelle nous estimerons qu'il existe un défaut de matière ou d'ouvrage. Cette garantie est soumise aux limitations et exceptions suivantes:
- Cette garantie ne couvre pas le moteur, la transmission/composants de transmission pas fabriqués par EHP, la batterie (sauf comme mentionnée ci-dessous) ou les pièces détachées. Veuillez-vous consulter la garantie applicable du fabricant des articles.
- L'acheteur est responsable des frais du transport de tous les équipements actionnés par moteur ou les accessoires. L'acheteur est responsable des frais aussi du transport de toutes les pièces (couvertes par cette garantie) soumises pour le remplacement à moins que Electrolux Home Products demande à l'acheteur de renvoyer les pièces.
- Garantie de la batterie : Pour les produits équipés d'une batterie, nous remplacerons, gratuitement, toute batterie estimée défectueuse pendant les quatre-vingt-dix (90) jours initiaux suivant l'achat. Avant quatre-vingt-dix (90) jours, nous échangerons la batterie, le coût pour vous est de 1/12 du prix d'une nouvelle batterie pour chaque mois complet à compter de la date d'achat initiale. La batterie doit être entretenue selon les directives données dans la documentation appropriée.
- La période de garantie applicable aux produits proposés en location ou à des fins commerciales est limitée à quatre-vingt-dix (90) jours à compter de la date d'achat initiale.
- Cette garantie ne s'applique qu'aux produits correctement montés, réglés, utilisés et entretenus conformément aux instructions données dans la documentation appropriée. Cette garantie ne s'applique pas aux produits qui ont été modifiés, utilisés incorrectement, abusés, mal assemblés, mal installés ou avariés lors de la livraison ou usage normal.
- Exclusions: Les courroies, les lames, les adaptateurs de lame, l'usage normal, les réglages normaux, la visserie standard, et l'entretien normal sont exclus de cette garantie.
- En cas de problème entrant dans le cadre de cette garantie, veuillez vous retourner votre machine à un concessionnaire autorisé.
Si vous avez aucune question sans réponse concernant cette garantie, s'il vous plaît contactez:
en nous donnant le numéro du modèle, le numéro de série, la date d'achat de votre machine ainsi que l'adresse du concessionnaire
autorisé chez qui vous l'avez acheté.
CETTE GARANTIE NE COUVRE AUCUN DOMMAGE INCIDENTEL OU CONSEQUENT ET Toute GARANTIE IMPLICITE EST LIMITEE AUX MEMES PERIODES PRECISEES ICI POUR LES GARANTIES EXPLICITES DU FABRICANT. Certaines localités ne permettent aucune restriction des dommages conséquents ou de la durée d'une garantie implicite et; par conséquent, il se pourrait que les restrictions et exclusions enoncées ci-dessus ne s'appliquent pas à vous. Cette garantie vous donne droits légaux spécifiques et vous pouvez aussi jour d'autres droits d'un endroit à un autre.
Cette garantie est une garantie limitée comme définie dans la loi Magnuson-Moss Act de 1975.
A. produits garantis
La Division Machine et Engrenage Peerless de Tecumseh Products Company ("Tecumseh") sujette aux limitations contenues cidesous, reparera ou remplacera, a sa discretion, sans frais de fournitures et main d'oeuvre uniquement, toute partie du mecanisme de transmission (qui dans ce contexte inclus l'essieu, la boite de vitesses, la transmission, l'engrenage différentiel et a angle droit, ainsi que toute piece du système de transmission), SAUF dans le cas ou le système de transmission est incorpore dans un équipement a usage commercial ou locatif, qui est déclarée après inspection dans n'importe quel point de service autorise par Tecumseh ou par l'usine Tecumseh a Grafton, Wisconsin, comme étant DEFECTUEUSE EN MATERIAU OU FAÇON et si reçue par Tecumseh ou tout autre point de service autorise par Tecumseh pour ce genre d'inspection endeans les DEUX ANS a partir de la date de la facture d'origine pour les Peerless modèle 820, 900, 910, 915, 920, 930 et engrenage a angle droit modulo 1100, et endeans UN AN pour tous autres produits Peerless. Tout nouveau système de transmission incorpore dans un équipement a usage commercial est garanti de la même façon et dans la même mesure EXCEPTE que le système est garanti SEULEMENT QUATRE-VINGT-DIX (90) JOURS et doit être reçu pour inspection par Tecumseh ou tout autre point de service autorise par Tecumseh dans les 90 jours a partir de la date de la facture d'origine. Tout nouveau système de transmission incorpore dans un équipement a usage locatif est garanti de la même façon et dans la même mesure EXCEPTE que le système est garanti pendant SEULEMENT TRENTE (30) JOURS, et doit être reçu par Tecumseh ou tout autre point de service autorise par Tecumseh endeans les 30 jours de la date de la facture d'origine.
- Altérations et modifications apportées au mécanisme de transmission.
- Dégâts causés par accidents. Entretiens de routine. Non-observation des instructions contenues dans le Manuel du Fabricant.
Cette garantie ne couvre uniquement que les pièces de nouveaux mécanismes de transmission qui, après examen, sont déclarées défectueuses en raison d’un vice de fabrication au moment de la livraison à l’acheteur d’origine. Cette garantie ne couvre pas les défauts causés par la dépréciation ni les dommages encourus en cas d’usure normale, d’accidents, de mauvais entretien, d’usage anormal ou abusif du produit, de non-observation des instructions contenues dans le manuel d’instructions couvrant le mode d’usage du mécanisme de transmission et de ses pièces. Le coût de l’entretien normal et du remplacement d’articles qui ne sont pas défectueux incombe à l’acheteur.
C. obtention de la réparation sous garantie
La réparation sous garantie peut être obtenue en contactant un point de service autorisé par Tecumseh (tout concessionnaire agréé par Tecumseh ou détaillant autorisé à vendre les produits Tecumseh) ou en contactant Tecumseh c/o Direction du Département Service Moteur et Transmission, 900 North Street, Grafton, Wisconsin 53024. La réparation sous garantie peut uniquement être effectuée par un concessionnaire autorisé Tecumseh ou par Tecumseh à l'usine de Grafton, Wisconsin. L'acheteur sera responsable des frais de demande de réparation et/ou des frais de transport vers et de l'endroit où l'inspection et/ou la réparation est effectuée. L'acheteur est responsable en cas de perte ou dommages encourus pendant le transport du mécanisme de transmission et/ou pièces du mécanisme de transmission soumis pour inspection et/ou réparation sous garantie.
D. limitation des dommages et garanties tacites
Le contrat de garantie susdit remplace tous autres contrats de garantie. Ni Tecumseh, ni ses affiles ne font aucunes garanties, démarches, représentations, ni promesses, écrites ou verbales, quant a la qualité du mécanisme de transmission ou de ses pièces, autres que celles ci -inclues. Toute GARANTIE TACITE DE QUALITÉ LOYALE ET MARCHANDE OU PHYSIQUE DANS UN BUT PARTICULIER, ENTENDU QUE L'UNE OU L'AUTRE EST APPLICABLE A TOUTE(S) PIECE(S) DU MÉCANISME DE TRANSMISSION, SERA LIMITÉE AUX PÉRIODES DE GARANTIE DÉFINIES DANS LE PARAGRAPHE "A" CI-DESSUS. EN AUCUN CAS, TECUMSEH NE SERA TENU RESPONSABLE EN CAS DE DOMMAGES ET INTÉRÊTS ET/OU FRAIS ACCESSOIRÉS, INDIRECTS OU SPÉCIAUX. Certains états n'autorisent pas de limites quant a la durée de la garantie tacite ni l'exclusion ou la restriction de dom-mages et intérêts accessoires ou indirects, dans lequel cas les restrictions ou exclusions ci-dessus ne sont pas applicables. Cette garantie vous donne des droits juridiques spécifique et vous pouvez également jour d'autres droits qui peuvent varier d'un état à l'autre.
Tecumseh n’endosse ni n’autorise aucune autre personne, physique ou morale, à assumer pour Tecumseh toutes autres obligations ou engagements relatifs à toute(s) pièce(s) du mécanisme de transmission. Le vendeur ou le concessionnaire de pièces de système de transmission n’ont pas l’autorité, quelle qu’elle soit, de faire des démarches ou promesses au nom de Tecumseh ni de modifier les termes ou les limites de la garantie Tecumseh en aucune façon.
GUIDE SUGGÈRE POUR L'ÉVALUATION DES PENTES AFIN D'AMÉLIORER LA SÉCURITÉ D'UTILISATION

AVERTISSEMENT: Pour éviter de vous blesser gravement, utilisez votre tracteur
parallèlement à la pente, jamais transversalement. N'affrontez pas de pentes de plus de 15 degrés. Effectuez les virages graduellement afin d'éviter le renversement ou la perte
- Pliez cette page suivant les pointillées, comme précédemment.
- Tenez cette page devant vous, avec le côté gauche parallèle à un tronc d'arbre ou à tout autre structure verticale. 2. Période
- Campéz-long de la piuure avec la pinto de la collina
Notice Facile