PO1742STC - Tracteur de pelouse POULAN - Notice d'utilisation et mode d'emploi gratuit
Retrouvez gratuitement la notice de l'appareil PO1742STC POULAN au format PDF.
| Type de produit | Tracteur de jardin |
| Caractéristiques techniques principales | Moteur à essence, 4 temps, refroidi par air |
| Alimentation électrique | Non applicable (moteur à essence) |
| Dimensions approximatives | Longueur : 170 cm, Largeur : 90 cm, Hauteur : 110 cm |
| Poids | Environ 200 kg |
| Compatibilités | Accessoires compatibles avec les tondeuses Poulan |
| Type de batterie | Non applicable |
| Tension | Non applicable |
| Puissance | Puissance moteur : 17,5 ch |
| Fonctions principales | Tonte de pelouse, ramassage des débris |
| Entretien et nettoyage | Vérification régulière de l'huile, nettoyage du filtre à air, affûtage des lames |
| Pièces détachées et réparabilité | Disponibilité de pièces détachées via le réseau de distribution Poulan |
| Sécurité | Utiliser des équipements de protection individuelle (EPI), lire le manuel d'utilisation avant utilisation |
| Informations générales utiles | Garantie de 2 ans, service après-vente disponible |
FOIRE AUX QUESTIONS - PO1742STC POULAN
Téléchargez la notice de votre Tracteur de pelouse au format PDF gratuitement ! Retrouvez votre notice PO1742STC - POULAN et reprennez votre appareil électronique en main. Sur cette page sont publiés tous les documents nécessaires à l'utilisation de votre appareil PO1742STC de la marque POULAN.
MODE D'EMPLOI PO1742STC POULAN
Révision et Réglages
- Entreposage
Guide de Dépannage
- Pièces de Rechange
Pour les pieces de rechange et l'entretien, contactez notre concessionnaire autorisé: appelez 1-800-849-1297
Pour l'assistance technique: appelez 1-800-829-5886
Poulan
IMPORTANT: CET TRACTEUR POT AMPUTER LES MAINS, LES PIEDS ET PROJETER DES OBJECTS. L'INOBSERVATION DES RÉGLES DE SECURITE SUIVANTES POT ÉTRE LA CAUSE DE BLESSURES SÉRIEUSES ET MÉMES MORTELLES.
I. RÉGLES GÉNÉRALES D'UTILISATION
Il est impératif, avant de démarrer la machine, de dire et de comprendre toutes les instructions générées dans le manuel d'utilisation et sur la machine.
- N'autorisez que des adultes fiables, qui connaissent les instructions à utiliser la machine.
- Débarrasssez l'aire de toute des objets tels que les pierres, les jouets, les fils métalliques, etc. Ces objets peuvent être soulevés et projétés par la lame.
Assurez-vous que vous soyez la seule personne presente dans l'aire de tonte avant de commencer à tandre. Arrêtez la machine si quelqu'un s'introduit dans l'aire de tonte.
- Ne transportez des passagers sous:aún prétexte.
- Ne tondez en marche arriere que si cela est absolument nécessaire. Regardez toujours en bas et en arriere avant et pendant que vous recULEZ.
- Soyez conscient de l'orientation de la décharge de l'herbe coupée. Ne dirigez jamais cette décharge vers quelqu'un. N'utilise jamais la tondeuse sans le sac de décharge d'herbe coupée ou le déflecteur de décharge.
- Ralentissez avant de tourner.
- Ne vous éloignez jamais d'une machine en marche. Il est impératif d'arrête les lames, de serrer le frein de stationnement (parking), d'arrête le moteur et d'enlever les clés avant de descendre de la machine.
- Arrêtez les lames quand vous n'utilisezpas la tondeuse.
- Arrétez le moteur avant d'enlever le sac de décharge d'herbe coupée ou de déboucher l'orifice de décharge.
- Tondez uniquement a la lumière du jour ou avec une bonne lumière artificielle.
N'utilise pas le tracteur si vous etes sous l'influence de I'alcool ou des drogues.
- Faites attention à la circulation quand vous devez utiliser la machine après d'une route ou traverser une route.
- Faites particulièrement attention lors du chargement, ou du déchargement du tracteur dans une remorque ou un camion.
- Les données indiquent que les opérateurs, de 60 ans et plus, sont impliqués dans un grand pourcentage de dommages reliés à la tondeuse. Ces opérateurs devraient évaluier leur capacité d'utiliser la tondeuse sans risque pour se protégérer ainsi bien que pour protégérer autres personnes contre des dommages sérieux.
- Enlevez toute trace d'herbe, de feuilles ou autre accumulation de débris qui pourrait toucher les pieces chaudes d'échémpement / les pieces du moteur et brûler. Ne laisser pas le carter de la tondeuse labourer les feuilles ou d'autres débris qui peuvent s'accu muler. Nettoyez n'importe quel débordement de petrole ou de carburant avant d'actionner ou d'entreposer la machine. Laissez la machine refroidir avant de l'entreposer.
II. UTILISATION SUR UN TERRAIN EN PENTE
Les pentes sont une des causes majores des pertes de maîtrise et des accidents où la machine se renverse sur le conducteur. Ces accidents peuvent être la cause de blessuresSERIEUSES et même mortelles. En présence d'une pente, il est nécessaire d'être particulièrement prudent. Si vous ne pouvez pas monter à reculons la pente, ou si vous avez la moindre apprehension, n'utilise pas votre tondeuse.
A FAIRE:
Tonde les pentes en montant ou en descendant mais jamais perpendiculairement à la déclivité.
- Enlevez les obstacles tels que les pierres, les branches des arbres, etc.
- Faites attention aux dépressions, aux ornières, et aux irrégulatés du terrain. Un terrain irrégulier peut la machine. L'herbe haute peut cacher des obstacles.
Utilisez une vitesse lente. Choisissez une vitesse lente pour ne pas avoir à arrêté ou à changer de vitesse dans la pente.
- Suivez les recommendations du fabricant pour les poids de roue, ou les contrepoids pour améliorer la stabilité.
- Soyez particulièrement prudent avec le sac de décharge d'herbe coupée et les autres accessoires. Ceux-ci peuvent influers sur la stabilité de la machine.
- Les mouvements sur les pentes doivent demeurer lents et progressifs. Ne faites pas de brusques changements de vitesse ou de direction.
- Evitez les démarrages et les arrêts dans une pente. Si les pneus dérapent, dégagez les lames et descendez lentement la pente en suivant la déclivité maximale.
ÀÉVITER :
- Ne virez pas dans une pente à moins que cela soit absolument nécessaire. Le cas échéant, virez lentement, progressivement et si possible vers le bas de la pente.
- Ne tondez pas pres des douves, des fossés, ou des remblais. La tondeuse peut se returner soudainement si une roue est dans le vide au-dessus d'une douve, d'un fossé, ou si une berge s'effondre.
- Ne fondez pas quand l'herbe est mouillée. Une réduction de la traction pourrait être la cause du dérapage.
N'essayez pas de stabiliser la machine en mettant votre pied sur le sol.
N'utilisez pas le sac de décharge d'herbe coupée quand la pente est trop escapée.
III. ENFANTS
Des accidents dramatiques peuvent survenir si l'utilisateur n'est pas vigilant par rapport à de la présence d'enfants. Les enfants sont frequently attirés par la machine et la tonte de la pelouse. N'assumez jamais que les enfants restent à l'endroit où vous les chez vù en dernier.
- Gardez les enfants dehors de l'aire de tonte sous la surveillance d'un adulte fiable.
- Soyez vigilant et arrêtez la machine si un enfant pénétre dans l'aire de tonte.
- Regardez toujours en bas et en arrière, pour voir s'il a des enfants, avant et pendant que vous recULEZ.
- Ne transportez jamais d'enfants. Ils peuvent tomber et être sérieusement blessés ou ils peuvent obstruer l'utilisation en toute sécurité du tracteur.
N'autorisez jamais les enfants à utiliser le tracteur. - Soyez particulièrement prudents lorsque vous approached des places sans visibilité, des buissons, des arbres ou de tout objet pouvant obstruer la vision normale.
IV. ENTRETIEN
-
Soyez particulièrement prudents lors de la manipulation d'essence ou de tout autre carburant. Ils sont inflammables et leurs vapeurs peuvent être la cause d'explosion.
-
N'utilisez que des recipients approuvés.
- N'enlevez jamais le bouchon du réservoir d'essence et n'ajoutez jamais d'essence quand le moteur marche. Laissez refroidir le moteur avant de replir le réservoir. Ne fumez pas.
- Ne replissez jamais le réservoir à l'intérieur d'un bâtiment.
-
N'entreposez jamais la machine ou le bidon d'essence à l'intérieur d'un bathtub où une flamme telle que celle d'un chauffe-eau est exposée.
-
Ne faites jamais fonctionner la tondeuse à l'intérieur d'un espace clos.
- Conservez les boulons et les écrous, et en particulier ceux qui servent à la fixation de la lame, serrés correctement. Conservez la machine en bon état de fonctionnement.
- N'altérez jamais le fonctionnement normal des dispositifs de sécurité. Vérifiez leur fonctionnement normal de façon régulière.
- Ne laïsez pas l'herbe, les feuilles, ou les débris de tout genre s'accumuler sur votre machine. Nettoyez les écla-boussures d'huile ou d'essence. Laissez refroidir la machine avant de l'entreposer.
-
Dans le cas où vous hourtez un object, arrêtez la machine et vérifie l'absence de dégats. Avant de redémarrer, réperez si nécessaire les dégats.
-
Ne tentezaucunajustement,aucunereparationaveclemoteur en marche.
-
Les éléments assurant le ramassage de l'herbe coupée sont sujets à l'usure, aux dégats, à la détérioration. Qui pourrait exposer les parties mobiles ou permettre de la projection d'objets. Vérifiez également ces différents éléments et remplacez, si nécessaire, avec les pieces détachées recommandées par le fabricant.
-
Les lames de tondeuse sont aiguises et coupantes. Enveloppez les lames ou portez des gants et soyez particulièrement prudent lors de leur entretien.
- Vérifiez fréquèment le fonctionnement des freins. Assurez le réglage et l'entretien quand cela est nécessaire.





Assurez-vous qu'il n'y a personne dans la zone de tonte avant de commencer à tondre. Arrêtez la machine si quelqu'un entre dans cette zone.
- Ne transportez jamais des passagers ou des enfants même si les lames sont arrêtées.
- Ne tonde pas en marche arrirée à moins que ce soit absolument nécessaire. Regardez toujours en bas et en arrirée avant et pendant que vous recULEZ.
- Ne transportez jamais des enfants. Ils peuvent tomber et être sérieusement blessés ou générer le fonctionnement securitaire de la machine.
- Gardez les enfants hors de la zone de tonte et sous la surveillance d'un autre adulte fiable.
- Soyez alte et arrêtez la machine si un enfant entre dans la zone de tonte.
- Avant et pendant que vous reculez, regardez toujours en bas et en arrière, pour vous assurer qu'il n'y a pas de petits enfants.
- Tondez les pentes (15° max.) en montant ou en descendant mais jamais perpendiculairement à la déclivité.
- Enlevez les obstacles tels que les pierres, les branches des arbres, etc.
- Faite attention aux dépressions, aux ornières, et aux irrégulatés du terrain. Un terrain irrégulier peut faire renoiser la machine. L'herbe haute peut cacher des obstacles.
Utilisez une vitesse réduite. Choisissez une vitesse réduite pour ne pas avoir à arrêté ou à changer de vitesse dans la pente.
- Evitez les démarrages et les arrêts dans une pente. Si les pneus dérapent, désengagelez les lames et descendez la pente en suivant la déclivité maximale.
Si la machine cesse de monter la pente, arrêtez les lames et reculez lentement.
- Ne virez pas sur une pente à moins que cela soit absolument nécessaire. Dans le cas où il est nécessaire de virer, virer lentement, progressivement et, si possible, vers le bas de la pente.

AVERTISSEMENT: Ne descendez pas les pentes à point mort, vous pourriez perdre la commande du tracteur.

AVERTISSEMENT: Remorquez seulement les accessoires recommendees par et selon les specifications du fabricant de votre tracteur. Utilisez votre bon sens pendant que vous remorquez. Operez seulement avec la vitesse la plus réduite pendant que vous allez sur une pente. Il est dangereux d'avor un chargement trop lourd pendant que vous operez sur une pente. Les pneus peuvent détruire la traction avec la terre et vous faire perdre la commande de votre tracteur.

AVERTISSEMENT: Débranche toujours le fil de bougie d'allumage et pour prévenir les démarages accidentels, posez-le de telle façon qu'il ne puisse pas entrairen contact avec la bougie d'allumage lors de l'installation, du transport, desajustements ou des réparations.

AVENTISSEMENT:
Les gaz d'échévement et certains composants des vehicules contiennent ou émettent des.
Des produits chimiques reconnus dangereux par l'Etat de la Californie, parce que Cancérigènes ou teratogènes ou responsables d'autres troubles de la reproduction.

AVERTISSEMENT:
Les bornes des batteries, ainsi que toutes les bornes et leurs accessoires contenant du plomb, des dérivés du plomb ou des produits chimiques à base de plomb, sont reconnus dangereux par l'État de la Californie, parce que cancérigènes ou téréatogènes ou responsables d'autres troubles de la reproduction. Lavez-vous soignement les mains après les avoir touchés.
SPÉCIFICATIONS DE PRODUIT
| Capacité et le type d'essence: | 1,25 Gallons L'essence sans plomb normale |
| Type d'huile(API-SF-SJ): | SAE 30 (supérieure de 32°F/0°C) SAE 5W-30 (inférieure de 32°F/0°C) |
| Capacité d'huile: | Avec un filtré 3,5 PINTES Sans Filtrre 3,0 PINTES |
| Bougie d'allumage:(Écart: 0,030 po/0,760 mm) | Champion RC12YC |
| Vitesse de marche(mph/kmh): | Marche en avant:1ère 1,1/1,82ème 1,4/2,33ème 2,2/3,64ème 3,4/5,45ème 4,3/6,96ème 5,5/8,8Marche en arrière: 1,7/2,7 |
| Pression (Pneu): | Devant: 14 PSI/ 1,0 Kg/cm2Arrière: 12 PSI/ 0,85 Kg/cm2 |
| Système decharge: | 3 ampères de batterie5 ampères des phares |
| BATTERIE: | AMP/HR: 28MIN. CCA: 230DIMENSION: U1R |
| Couple de rotation auboulon de lame: | 27-35 ft.-lbs. (37-47 N/m) |
FÉLICITATIONS pour votre achat. Ce tracteur a été concu, perfectionné, et fabriqué pour assurer le un rendement et une suture maximum.
S'il survient d'un problème que vous ne pouvez pas résoudre, contactez le centre d'entretien autorisé le plus proche. Vous y trouvrez des techniciens qualifiés équipés de outils appropriés pour l'entretien et la réparation de ce tracteur.
Veuillez tire et conserver ce manuel. Les instructions qu'il contient vous permettront de monter, et d'entretenir correctement votre tracteur. Observe toujours les "REGLES DE SECURITE".
RESPONSABILITÉS DU CLIENT
- Lisez et observer les régles de sécurité.
- Suivez un programme régulier d'entretien, et d'utilisation du tracteur.
- Suívez les instructions dans les sections des Entretien et d'Entreposage de ce manuel du propriétaire.
AVERTISSEMENT: Ce tracteur est équipé d'un moteur à combustion interne et il ne doit pas être utilisé sur ou pres d'un terrain couvert d'arbres, d'arbrisseaux, ou d'herbe si le système d'échéappement n'est pas muni d'un pare-étincelles qui rencontres les exigences des lois locales applicables. Quand un pare-étincelles est utilisé, il doit être maintainu en bon etat de fonctionnement par l'opérateur.
Un pare-étincelles pour le silencieux est disponible au centre d'entretien autorisé le plus proche (Voir la section PIECES DE RECHANGE de ce manuel).
SOMMAIRE
RÉGLES DE SECURITÉ 2-3
SPECIFICATIONS DE PRODUIT 4
RESPONSABILITIES DU CLIENT 4
MONTAGE 6-8
UTILISATION 9-13
GUIDE D'ENTRETIEN 14
ENTRETIEN 14-17
RéVISION ET RÉGLAGES 18-23
ENTREPOSAGE 24
GUIDE DE DÉPANNAGE 25-26
PIECES DE RECHANGE 28-43
GARANTIE 45
PIEZAS SIN MONTAR

Volant de direction

Manchond direction

Insert du volant de direction

Adaptateur du volant de direction

Arbre de rallongedirection

(1) Rondelle Plate Grand

(1) Écrou frein 1/2-20

(1) Écrou frein 1/4-28

(1) Boulon H 1/4-28 x 1-1/4

Siège

(1) Rondelle 17 / 32 × 1 - 3 / 16 × 12 Ja.

(1) Rondelle frein 1/2

(1) Boulon de réglage 1/2-13 x 1

Tube de Vidange

Clés
(2) Clés

Guide-pente
MONTAGE
Votre nouveau tracteur a ete monted a lusine sauf les pices qui ne sont pas montees pour I'expedition. Pour assurer I'utilisation correcte et sure de voite tracteur, tautes les pices et la visserie que you montez doivent etre serrées à fond. Utilisez les bons oultis pour assurer un fonctionnement securitaire.
LES OUTILS EXIGÉS POUR LEMONTAGE DE VOTRE TRACTEUR
Un jeu de clé à douille rendra le montage. Les dimensions normales des clés sont inscrites.
(2) Clés de 7/16"
Couteau tout usage
(1) Clé de 3/4
Manomètre à pneu
(1) Clé de 1/2 "
Pince
Quand on utilise l'expression "DROITE" ou "GAUCHE", elle signifie la droite ou la gauche à partir de la position derrière le volant de direction.
POUR SORTIR LE TRACTEUR DU CARTON
DEBALLER LE CARTON
- Enlevez toutes les pieces détachées et les petites boîtes contenant les pieces du carton.
- Couper le long des lignes pointillées sur les quatre surfaces de carton. Enlever les panneaux situés à chaque bout etétendre à plat les panneaux des côtes.
Vérifiez s'il y a des pieces détachées et conservey-les.
AVANT DE RETIRER LETRACTEUR DELA PALETTE
FIXER LE VOLANT DE DIRECTION (Voir la Fig. 1)
ASSEMBLER L'ARBRE DE RALLONGE ET LE MANCHON DE DIRECTION
Glissez l'arbre de rallonge sur l'arbre de direction inférieur. Alignez les trous de montage à l'intérieur de la rallonge sur ceux de l'arbre de direction inférieur et installez un boulon hexagonal 1/4 et un écrou frein. Serrez à fond.
IMPORTANT: SERREZ LE BOULON ET L'ÉCROU À FOND À UNE FORCE DE TORTION DE 13-16 N/M (10-12 FT. LBS).
- Mettez les pattes du manchon de direction par-dessus les fentes dans le tableau de bord et appuyez sur le manchon pour le fixer.
INSTALLER LE VOLANT DE DIRECTION.
Assurez-vous que les roues antérieures du tracteur soient bien droites.
- Enlevez l'adaptateur du volant de direction et glissez-le sur l'arbre de direction.
- Placez le volant de direction afin que les barres transversales soient horizontales (gauche à droite) et glissez-les à l'intérieur de l'arbre et sur l'adaptateur du volant de direction.
- Assemblez la grande rondelle plate, 1/2 Écrou Hexagonal et serraz à fond.
- Emboitez la garniture du volant de direction dans le centre du volant de direction.
Enlevez l'emballage du capot et de la calandre.
IMPORTANT: FAITES ATTENTION AUX AGRAFES DE LA PALETTE ET ENLEVEZ-LES. ELLES POURRAIENT CREVER LES PNEUS QUAND VOUS RETIREZ LE TRACTEUR DE LA PALETTE EN LE FAISANT ROULER.

FIG. 1
MONTAGE
COMMENT MONTER VOTRE TRACTEUR
INSTALLER LE SIÈGE (Voir la Fig. 2)
Réglez le siège avant de serrer le boulon de réglage.
- Enlevez le boulon de réglage, la rondelle frein, et la rondelle plate qui fixent le siège à l'emballage et mettez-les de côté pour l'assemblage du siège au tracteur.
- Pivotez le siège vers le haut et enlevez-le de l'emballage. Débarrassez-vous de l'emballage.
- Placez la siege sur le fond pour positionner le boulon à épaulement sur le gros orifice fendu du fond.
- Poussez sur le siège pour accrocher le boulon à épaulement dans le trou oblong et tirez le siège vers l'arrière du tracteur.
- Pivotez le siège et le fond vers l'avant et montez le boulon de réglage, la rondelle de sécurité et la rondelle plate sans les serrer.
- Mettez le siège dans la position d'utilisation et asseyez-vous sur le siège.
Glissez le siège à la position désirée. Vous doivent appuyer à fond sur la pédale de frein/embrayage. - Descendez du tracteur. Ne déplacez pas le siège de sa position.
- Soulevez le siège et serrez à fond le boulon de réglage.

FIG. 2
VÉRIFIER LA BATTERIE (Voir la Fig. 3)
Levez le fond du siege et ouvre le couvercle du boitant de la batterie.
- Si cette batterie est mise en service après le mois ou l'année indiquée sur l'étiquette (étiquette localisée entre les bornes), chargez la batterie pour un minimum d'une heures à 6-10 amps. (Voir "BATTERIE" dans la section des Entretien de ce manuel).

FIG. 3
REMARQUE: Procidez comme suit pour retarder le tracteur de la palette en le faisant rouler ou en le conduisant.
POUR RETIRER LE TRACTEUR DE LA PALETTE EN LE FAISANT ROULER (VOIR LA SECTION FONCTIONNEMENT POUR CONNAITRE L'EMPLACEMENT ET LA FONCTION DES COMMANDES.)
- Abaissez le levier de levage du piston et, placez le levier de levage d'accessoire à la position la plus haute.
- Appuyez sur la pédale de frein/embrayage pour dégager le frein de stationnement.
- Mettez le levier du changement de vitesse à la position point mort (N).
Retirez le tracteur de la palette en le faisant rouler. - Enlevez le frettage qui tient le déflecteur de décharge contre le tracteur.
POUR RETIRER LE TRACTEUR DE LA PALETTE EN LE CONDUISANT (Voir la section fonctionnement pour connaître l'emplacement et la fonction des commandes.)
A VERTISSEMENT: avant le démarrage, nous vous prions de dire, comprendre et suivre toutes les instructions dans la section Fonctionnement de ce manuel d'instructions. S'assurer que le tracteur soit place dans une zone bien aérée. S'assurer qu'il n'y a aucune personne ou objet.
S'assurer d'avoir terminé toute phase d'assemblage.
Vérifier le niveau de l'huile du moteur et replissez le réservoir d'essence.
S'asscoir sur le siège, presser la pédale d'embrayage/du frien et engager le frein à main.
- Placer le levier de vitesse en position neutre (N).
- Pressez le piston du levier de levage et placer le dispositif du levier du levage d'accessoire dans la position la plus haute.
- Démarrez le moteur. ÀpRES le démarrage du moteur, déplacez la commande des gaz au point mort.
- Presser la pidale d'embrayage/frein et la maintainir enforcée. Passer le levier de vitesse en première.
- Relâcher lentement la pédale embrayage/frein et diriger lentement le tracteur hors de la palette.
- Appliquer le frein pour arreter le tracteur, actionner le frein à main et placer le levier de vitesse au neutre.
Tournez la clé à “Stop”.
Continuez selon les instructions suivantes.
VERIFIER LA PRESSION DES PNEUS
Les pneus de votre tracteur ont été surgonflés à l'usine pour l'expédition. La pression de pneu correcte est importante pour lesassageurs résultats de toute.
Réduisez la pression de p Neu à la pression montré dans la section "Spcifications du Produit" de ce manuel.
VERIFIER SI LA TONDEUSE EST DE NIVEAU
Pour lesassage des résultats de tonte, le boitier de tondeuse doit être correctement nivélé. Rétérez-vous à la section “POUR NIVELER LE BOITIER DETONDEUSE” dans la section Entretien et Réglages de ce manuel.
VÉRIFIER SITOUTES LES COURROIES SONT CORRECTEMENT EN PLACE
Référez-vous aux figures qui sont illustrées pour le remplacement des courroies d'entrainment de lame de tondeuse et des courroies de déplacement dans la section Entretien et Réglages de ce manuel. Assurez-vous que toutes les courroies soient correctement en position dans les guides-courroie.
VÉRIFIER LE SYSTème DE FREIN
Après que vous avez appris comment utiliser votre tracteur, vérifie que les freins sont correctement régles. Référez-vous à la section “POUR RÉGLER LE FREIN” dans la section Entretien et Réglages de ce manuel.
✓LISTE DE CONTRÔLÉ
AVANT D'UTILISER VOTRE TRACTEUR, NOUS VOULONS NOUS ASSURER QUE VOUS RECEVREZ, LE MEILLEUR RENDEMENT DE CE PRODUIT DE QUALITE ET QUE VOUS EN SEREZ SATISFAIT.
LISEZ LA LISTE DE CONTROLE:
Toutes les instructions ont eté exéculiés.
Il n'y a pas de pieces détachées dans le carton.
✓ La batterie a ete correctement preparée et chargée. (La perteode minimale de temps est 1 heure à raison de 6 ampères.)
√ Le siège a été ajusté à une position comfortable et il a été serré à fond.
Tous les pneus ont ete correctement gonflés. (Les pneus ont ete surgonflés pour l'expedition.)
Assurez-vous que le carter de tondeuse ait etecorrectement nivelé du devant à l'arriere/d'un cote à l'autre pour obtenir les meilleurs résultats. (Les pneus doivent etre correctement gonflés pour le nivlement.)
✓ Verifiez la tondeuse et les courroies d'entrainment. Assurez-vous qu'elles soient engagées sur les poulies et à l'intérieur de tous les guides-courroie.
✓ Vérifiez le câblage. Assurez-vous que toutes les connexions soient bien attachées et que les fils soient correctement serrés.
PENDANT QUE VOUS APPRENEZ À UTILISER VOTRE TRACTEUR, FAITES ATTENTION AU:
Niveau d'huile de moteur.
✓ Réservoir d'essence (rempli d'essence sans plomb normale, fraîche, et propre).
Avant de démarrer le moteur, assurez-vous que vous comprendiez la fonction et l'emplacement de toutes les commandes.
Assurez-vous que le système de frein fonctionne sans risque.
UTILISATION
Ces symboles peuvent se monrer sur leur tracteur ou dans les publications fournies avec le produit. Apprenez et comprendez la signification des symboles.

EN ARRIÈRE

POINT MORT

HAUT

BAS

ETRANGLEUR

RAPIDE

LENTE

ALLUMAGE

COUPER LE MOTEUR

ALLUMER DES PHARES

DEMARRELE MOTEUR

PAR DESSUS TEMPERATURE LUMIÈRE

ESSENCE

PRESSION DōHUILE

MOTEUR ALLUMÉ

FREIN DE STATIONNEMENT

FREIN DE STATIONNEMENT VERROUILLE

DEVERROUILLE

HAUTEUR DE TONDEUSE

LEVAGE DE TONDEUSE

EMBRAYAGE
DOACCESSOIRE
ENGAGÉ

(Seulement pour les mod les)

Le manquement à suivre les instructions de sécurité pourrait résultat en de sérieses blessures ou même la mort. Le symbole d'alerte à la sécurité est utilisé pour identifier les informations de sécurité à propos des risques, qui peuvent avoir pour résultatsats la mort, de sérieses blessures et/ou endommager votre propriété.

DANGER, GARDEZ LES MAINS ET PIEDS LOIN






DANGER indique un risque qui, s'il n'est pas évité, aura comme conséquence la mort ou des blessures sérieuses.

AVERTISSEMENT indique un risque qui, s'il n'est pas évité, pourrait avoir comme conséquence la mort ou des blessures sérieuses.

ATTENTION indique un risque qui, s'il n'est pas évité, pourrait cause des blessures mineures ou modérées.
ATTENTION lorsqu'il est utilisé sans le symbole d'alerte, indique une situation qui pourrait résultat en un endommagement du tracteur et/ou du moteur.

SURFACES CHADES indique un risque qui, s'il n'est pas évité, pourrait avoir comme conséquence la mort, des blessures sérieuses et/ou l'endommagement de la propriété.

FEU indique un risque qui, s'il n'est pas évité, pourrait avoir comme conséquence la mort, des blessures sérieuses et/ou l'endommagement de la propriété.
UTILISATION
CONNAISSEZ VOTRE TRACTEUR
AVANT D'UTILISER VOITRE TRACTEUR, LISEZ CE MANUEL ET LES RÉGLES DE SECURITÉ
Comparez les illustrations ci-dessous à celles de votre tracteur afin de vous familiariser avec l'emplacement des différentes commandes et avec les réglages. Gardez ce manuel pour reférence.

FIG. 4
Nos tracteurs sont conformes aux normes de sécurité de l'American National Standards Institute.
LEVIER D'EMBRAYAGE D'ACCESSOIRE - est utilisé pour engager les lames de tondeuse ou les autres accessoires montés au tracteur.
INTERRUPTEUR DES PHARES - permet d'allumer/éteindre les phares du tracteur.
COMMANDE DES GAZ/DU STARTER - permit de démarrer le moteur et de commander la vitesse de moteur.
PÉDALE DE FREIN/EMBRAYAGE - permit de débrayer la transmission, d'arrêteur le tracteur et de démarrer le moteur.
BOUTON DE RÉGLAGE DE HAUTEUR - permit de régler la hauteur du carter de tondeuse.
CONTACTEUR D'ALLUMAGE - permet de démarrer et de couper le moteur.
PLONGEUR DE LEVIER DE LEVAGE - relâche le levier de levage d'accessoire quand il y a un changement à sa position.
LEVIER DE LEVAGE D'ACCESSIONE - permet de soulever et de baisser le carter de tondeuse ou les autres accessoires montés au tracteur.
LEVIER DE CHANGEMENT DE VITESSE - permet la sélection de la vitesse et la direction du tracteur.
UTILISATION

L'utilisation d'un tracteur présente le risque de projection des particules dans les yeux qui peuvent cause des blessures sérieues. Portez toujours des lunettes de sécurité ou une visière pendant que vous utilisez, ou que vous faites des réglages ou des réparations au tracteur. Nous recommendons des lunettes de sécurité ou un masque large de sécurité porté au-dessus des lunettes.
COMMENT UTILISER VOTRE TRACTEUR
POUR ENGAGER LE FREIN DE STATIONNEMENT (Voir la Fig. 5)
Votre tracteur est munid'un interrupteur de détction de presence d'opérateur. Le moteur s'arrête, si l'opérateur quitte le siège sans engager le frein de stationnement lorsque le moteur marche.
- Appuyez à fond sur la pédale de frein/embrayage à la position de frein (BRAKE). Maintenez le pied sur la pédale.
- Déplacez le levier de frein de stationnement à la position engagée (ENGAGED) et relâchez la pédale de frein/embrayage. La pédale devrait rester à la position de frein (BRAKE). Assurez-vous que le frein de stationnement retienne le tracteur sans risque.

FIG. 5
POUR ARRÊTER (Voir la Fig. 5)
LAMES DE TONDEUSE -
Pour arrêter les lames de tondeuse, rougez le levier d'embrayage d'accessoire à la position "Désengagée".
ENTRAINEMENT -
Pour arrêté l'entrainment, abaisser complètement, la pédale d'embrayage/frein d'accessoire à la position "Frein".
- Déplacez le levier de changement de vitesse à la position point mort (N).
MOTEUR -
Déplacez la commande des gaz à la position lente.
REMARQUE: Si vous ne déplacez pas la commande des gaz à la position lente et permettez que le moteur de marcher au ralenti avant d'arrête, il peut se produit des retours de flamme au carburateur.
- Tournez la clé de contact à la position coupée STOP et enlevez-la. Enlevez toujours la clé de contact quand vous quittez le tracteur pour empêcher l'emploi non autorisé.
- N'utilisez pas la commande des gaz pour arrêter le moteur.
IMPORTANT: SILE CONTACT D'ALLUMAGE EST LAISSI À UNE AUTRE POSITION QUE OFF, LA BATTERIE SI DECHARGERA (À PLAT).
REMARQUE: Quand le tracteur marche au ralenti, les gaz d'échévement d'un moteur chaud peut encauser des dommages au gazon. Pour éviter les dommages, foupez toujours le moteur quand vous arrêtez le tracteur sur le gazon.

ATTENTION: Arrêtez toujours le tracteur complètement, comme décrit ci-dessus, avant de quitter le tracteur; de vider le ramasse-herbe, etc.
POUR UTILISER LA COMMANDE DES GAZ (Voir la Fig. 5)
Utilisez toujours le moteur à pleine force.
Utiliser le moteur à moins que sa pleine force réduit le débit de chargement de la batterie.
- Quand le moteur est à sa pleine force, la tondeuse et le ramasse-herbe donnent leurs meilleur rendements.
POUR AVANCER ET POUR RECULER (Voir la Fig. 5)
La direction et la vitesse de déplacement sont commandées par le levier de changement de vitesse.
- Démarrez le tracteur avec la pédale de frein/embrayage baisseée et le levier de changement de vitesse à la position point mort (N).
- Déplacez le levier de changement de vitesse à la position désirée.
- Relâchez lentement la pédale de frein/embrayage pour commencer le déplacement.
IMPORTANT: ASSUREZ-VOUS QUE VOUS ARRÊTIEZ COMPLETEMENT LE TRACTEUR AVANT DE CHANGER DE VITESSE. SI VOUS NE LE FAITES PAS, LA DURABILITE DE VOTRE TRANSMISSION RACCOURCIRA.
POUR RÉGLER LA HAUTEUR DE COUPE DE LA TONDEUSE (Voir la Fig. 5)
La hauteur de coupe est commandée par la position du levier de levage d'accessoire.
- Empoignez le levier de levage.
- Appuyez sur le plongeur avec le pouce et déplacez le levier à la position désirée.
La plage de réglage de la hauteur de coupe est environ de 3,81 cm (1-1/2 po.) à 10,16 cm (4 po.). Les hauteurs sont mesurées du terrain à l'extrémité de la lame quand le moteur ne marche pas. Ces hauteurs sont approximatives et elles pourraient changer à cause des conditions du terrain, de la hauteur de l'herbe et des types d'herbe qui sont tondus.
La pelouse doit être tondue à 6,35 cm (2-1/2 po.) pendant la saisson fraîche et à plus de 7,62 cm (3 po.) pendant la saison chaude. Tondez souvent pour lesassageurs résultats.
Pour le meilleur rendement, si l'herbe mesure plus de 15,24 cm (6 po.), vous devez la tondre deux fois. La première fois laissez-la只为 longue; et la deuxième fois à la hauteur désirée.
UTILISATION
POUR UTILISER LA TONDEUSE (Voir la Fig. 6)
Votre tracteur est muni d'un interrupteur de détction de présence d'un opérateur. Le moteur s'arrête si l'opérateur essaire de quitter le siegependant que le moteur fonctionne et que l'embrayage d'accessoire est engagé.
Choisissez la hauteur de coupe désirée.
- Engagez les lames de tondeuse en déplaçant la commande d'embrayage d'accessoire à la position embrayée (ENGAGED).
POUR ARRÊTER LES LAMES DETONDEUSE - Déplacez la commande d'embrayage d'accessoire à la position débrayée (DISENGAGED).

ATTENTION: N'utilisez pas la tondeuse sans le deflecteur ou sans le ramasse-herbe s'il y a lieu.

FIG. 6
POUR UTILISER DANS LES PENTES

AVERTISSEMENT: N'utilisez jamais le tracteur dans les côtes de plus de 15^ . Ne le conduisez jamais en travers des surfaces en pente.
- Choisissez la vitesse la plus lente avant de commencer à monter ou descendre une côte.
- Évitez de changer la vitesse ou d'arrêter dans une côte.
- Si vous doivent ralentir l'allure, déplacez le levier de la commande des gaz à une position réduite.
- S'il est absolument nécessaire d'arreter, enforcez rapidement la pédale de frein/embrayage jusqu'à sa position de freinage. Engagez le frein de stationnement.
- Déplacez le levier de changement de vitesse en première vitesse. Assurez-vous qu'il y ait suffisamment d'espace pour le mouvement de recul du tracteur au redémarrage.
Pour redémarrer, dégagez lentement le frein de stationnement et la pédale de frein/embrayage.
Virez toujours très progressivement.
POUR TRANSPORTER LE TRACTEUR
- Soulevez le mécanisme de levage d'accessoire à la position la plus haute avec la commande de levage d'accessoire.
- Quand vous poussez ou remorque le tracteur, assurez-vous que le levier de changement de vitesse soit à la position point mort (N).
- Ne remorquez ou poussez jamais votre tracteur à une vitesse de plus de 8 km/h (5 mph).
REMARQUE: Pour protégéger le capot des dommages pendant le transport de votre tracteur sur camion ou remorque, assurez-vous que le capot soit fermé et fixé au tracteur. Utilisez les moyens appropriés (corde, cable, etc.).
POUR REMORQUER DES CHARRETTES ET AUTRES ACCESSOIRES
Remorquez seulement les accessoires recommandés, dans les specifications du fabricant de votre tracteur. Faites preure de jugement lorsque vous remorquez un accessorie. Il est dangereux de remorquer des chargements trop lourds dans une pente. Les pneus peuvent perdre de l'adherence avec le terrain et vous faire perdre la mairise de votre tracteur.
AVANT DE DÉMARRER LE MOTEUR
VERIFIER LE NIVEAU D'HUILE DU MOTEUR
- Ce moteur a été rempli à l'usine avec l'huile d'était avant l'expédition.
- Stationnez le tracteur sur un terrain plat avant de vérifier le niveau d'huile du moteur.
- Enlevez le bouchon de replissage d'huile avec la jauge d'huile et nettoyez-la, remettez-la en place et serrez à fond le bouchon. Attendeez quelques secondes puis enlevez-la pour déterminer le niveau d'huile. Si nécessaire, replissez avec l'huile jusqu'à la marque pleine (FULL) sur la jauge d'huile. N'en mettez pas trop.
Pour facilitier le démarrage pendant l'hiver, vous devriez changer l'huile. (Voir le "Tableau de Viscosité d'Huile" dans la section de Entretien de ce manuel.)
Pour changer l'huile de moteur, voir la section Entretien de ce manuel.
REEMPLIR LE RÉSERVOIR D'ESSENCE
- Remplissez le réservoir d'essence. Remplissez le réservoir d'essence jusqu'aufond de son goulot de remplissage. N'en mettez pas trop. Utilisez de I'essence sans plomb, reguliere, fraîche, et propre avec un indice d'octane au moins 87. (L'utilisation d'essence sans plomb tend à réduire les dépôts de calamine et d'oxyde de plomb et prolonge la vie des soupapes). Ne mélangez pas l'huile avec l'essence. Pour que l'essence utilisée soit fraîche, achetez des quantilés qui peuvent être utilisées dans les trente jours suivant l'achat.

ATTENTION: Essuyez toujours l'huile ou l'essence renversée. Vous ne devez jamais emmagasiner, repandre ou utiliser de l'essence pres d'une flamme nue.
IMPORTANT: POUR ASSURER UN BON DEMARRAGE PAR TEMPS FROID (SOUS LES 32^ / 0^ ), VOUS DEVEZ UTILISER DE L'ESSENCE FRAICHE, PROPRE ET SPECIALE D'HIVER.
UTILISATION
ATTENTION: L'expérience indique que les combustibles mélangés avec l'alcool (appeles gasohol ou utilisant l'éthanol ou le méthanol) peuvent attirer l'humidité qui cause la séparation et la formation d'acide pendant l'entreposage. Le gaz acide peutayar le système d'essence d'un moteur pendant l'entreposage. Pour éviter les problèmes de moteur, le système d'essence doit être vidange avant tout l'entreposage de 30 jours ou plus. Vidangez le réservoir d'essence, démarrez le moteur et laissez-le fonctionner jusqu'à ce que les conduites de combustible et le carburateur soient vides. Utilisez de l'essence fraîche la saison suivante. Reportez-vous aux instructions sur l'entreposage pour les autres renseignements. N'utilise jamais de produits de nettoyage de moteur ou de carburateur dans le réservoir d'essence sinon des dommages permanents pourraient être causés.
POUR DÉMARRER LE MOTEUR (Voir la Fig. 5)
Si vous démarrez le moteur pour la première fois ou si le moteur est sans essence, il paut plus de temps pour déplacer l'essence du réservoir au moteur.
- Asseyez-vous sur le siège, enforcez la pédale d'embrayage/ frein et engagez le frein de stationnement.
- Mettez le levier de changement de vitesse à la position point mort (N).
- Déplacez l'embrayage d'accessoire à la position débrayée (DISENGAGED).
- Déplacez le levier de la commande des gaz à la position étrangleus.
REMARQUE: Avant de commencer, lisez les instructions suivantes.
- Insérez et tournez la clé dans le sens des aiguilles d'une montre à la position de démarrage (START) et relâchez la clé dés que le moteur démarre. N'utilise pas le démarreur sans interruptions pendant plus de quinze secondes par minute. Si le moteur ne démarre pas après avoir essayé quatre ou cinq fois, déplacez la commande des gaz à la position rapide, attendez quelques minutes et essayez encore. Si le moteur ne démarre pas après quelques essais, déplacez la commande des gaz à la position étrangleur et essayez encore.
DÉMARRAGE PAR TEMPS CHAUD (50°F et plus)
- Quand vous démarrez le moteur, déplacez la commande des gaz de starter lentement à la position rapide.
- Alors maintainant, les accessoires et la commande d'entrainment peuvent être utilisés. Si le moteur ne peut pas accepter cette charge, démarrez-le une autre fois et permettez qu'il seCHAFFE pendant une minute en utilisant l'etrangleur comme décrit ci haut.
DÉMARRAGE PAR TEMPS FROID (50°F et moins)
- Quand vous démarrez le moteur, faites-le marcher avec la commande d'entrainment dans la position étrangleur jusqu'à ce que le moteur rechauffe et commence à marcher mal. Une fois que ceci commence, déplacez immédiatement la commande des gaz à la position rapide. Ceci peut exiger un temps de quelques secondes à quelques minutes selon de température
- Les accessoires peuvent être utilisés pendant le temps d'échauffement du moteur.
REMARQUE: Le mélange de carburant demandera un réglage pour obtenir le meilleur rendement du moteur si les altitudes sont supérieures de 914,4 metres (3000 pi) ou si les températures sont froides (inférieures à 32^ / 0^ ). Consultez la section "Pour Régler le Carburateur" dans la section de Enretien et Réglages de ce manuel.
CONSEILS DETONTE
Assurez-vous que votre tondeuse soit correctement nivelée pour le meilleur rendement. (Voir la section de “Pour Niveler le carter de Tondeuse” sous Entretien et Réglages de ce manuel).
- Vous doivent utiliser le côté gauche de la tondeuse pour la taille.
Conduisez de manière à ce que l'herbe coupée soit déversée sur la zone qui a été tondue. La zone coupée doit être située à la droite du tracteur. Vous obtiendrez ainsi une coupe plus uniforme et une meilleure répartition de l'herbe coupée.
Pour tandre une grande surface, on vous conseille de commencer par tourner à droite, de façon à ce que l'herbe ne soit pas déversée sur les arbustes, les clôtures, les allées, etc. Àprous un ou deux tours, tondez en sens inverse en tournant à gauche jusqu'à ce que le travail soit acheve (Voir la Fig. 7).

FIG. 7
- Si le gazon est très long, il faut le tondre deux fois pour réduire la charge et les risques d'incendie de l'herbe sèche. La première fois, reglez l'appareil pour une coupe assez haute. La deuxième passée doit se faire à la hauteur désirée.
- Ne tondez pas l'herbe quand elle est mouillée. L'herbe mouillée bloquera la tondeuse. Laissez secher l'herbe avant de tondre.
- Tondez toujours avec la commande des gaz à plein gaz pour assurer le meilleur rendement et le déchargement correct. Choisissez une vitesse suffisamment basse qui donne le meilleur rendement et la meilleure coupe.
- Quand vous utilisez les accessoires,CHOisissez always une vitesse qui convient au terrain et à l'accessoire utilisé.
ENTRETIEN
| GUIDE D'ENTRETIEN INSCRIVEZ LES DATES AU FUR ET À MESURE QUE VOUS EFFECTUEZ LES ENTRETIENS RÉGULIERS | Avant chaque usage Toutes les 8 heures Toutes les 25 heures Toutes les 50 heures Chaque saison Avant l'entroposage DATES D'ENTRETIEN | ||||||||
| TRACTEUR | Vérifiez le système de frein | ✓ | ✓ | ||||||
| Vérifiez la pression des pneus | ✓ | ✓ | |||||||
| Vérifiez le système de présence d'opérateur et le système de verrouillage. | ✓ | ||||||||
| Vérifiez l'intégrité des systèmes de fixation | ✓ | ✓ 5 | ✓ | ||||||
| Affiche/Remplacez les lames de tondeuse | ✓ 3 | ||||||||
| Tableau de lubrification | ✓ | ✓ | |||||||
| Vérifiez le niveau de batterie | ✓ 4 | ||||||||
| Nettoyez la batterie et les bornes | ✓ | ✓ | |||||||
| Vérifiez le refroidissement de transmission | ✓ | ✓ | |||||||
| Vérifiez les courroies trapzodales | ✓ | ||||||||
| MOTOR | Vérifiez le niveau d'huile du moteur | ✓ | ✓ | ||||||
| Remplacez l'huile du moteur (avec un filtr) | ✓ 1,2 | ✓ | |||||||
| Remplacez l'huile du moteur (sans filtr) | ✓ 1,2 | ✓ | |||||||
| Nettoyez le filtr à air | ✓ 2 | ||||||||
| Nettoyez le tamis à air | ✓ 2 | ||||||||
| Inspectez le silencieux/Pare-étincelles | ✓ | ||||||||
| Remplacez le filtr d'huile (si muni d'un) | ✓ 1,2 | ||||||||
| Nettoyez les ailettes de refroidissement | ✓ 2 | ||||||||
| Remplacez la bougie d'allumage | ✓ | ✓ | |||||||
| Remplacez la cartouche en papier du filtr à air | ✓ 2 | ||||||||
| Remplacez le filtr d'essence | ✓ | ||||||||
1- Changez-les plus souvent quand le tracteur fonctionne avec un chargement lourd ou pendant les températures ambiantes élevées.
2- RépAREz plus souvent si les conditions sont poussiereuses ou sales.
LES RECOMMANDATIONS GÉNÉRALES
La garantie pour ce tracteur ne couvre pas les éléments qui ont ete sujets soit a un abus ou a des négligences de la part de I'opérateur. Pour conserver une garantie complète, l'utilisateur doit maintainir le tracteur tel que précisé dans ce manuel.
Quelques ajustements sont nécessaires périodiquement pour maintenir correctement votre tracteur.
Tous les réglages dans la section Entretien et Réglages de ce manuel devraient être vérifiés au moins une fois par saisson.
- Une fois par an, remplacez la bougie d'allumage, nettoyez ou remplacez le filtré à air, et vérifie la lame et les courriés pour les signes d'usure. Une nouvelle bougie d'allumage et un nouveau filtré à air propre assurent la présence d'un mélange air/essence correct et ainsi permet à votre moteur de marcher moins et de durer plus longtemps.
AVANT CHAQUE UTILISATION
Vérifiez le niveau d'huile de moteur.
Vérifiez le fonctionnement du système de frein.
Vérifiez la pression des pneus.
- Vérifiez que le système de présence d'opérateur et le système de verrouillage fonctionnement bien.
Vérifiez l'intégrité des systèmes de fixation.
3- Remplacez plus souvent les lames en cas d'utilisation sur un terrain sablonneux.
4- Pas exigé si equipoce avec une batterie sans entretien.
5-Serrez le boulon du pivot de l'essieu de devant à 35 pieds-livres (47.45 nm).Ne le serrez pas trop.
TABLEAU DE LUBRIFICATION

① HUILDE MOTEUR SAE 30 OU 10W30
LUBRIFIANT TOUT USAGE
③ RÉFÉRÉZ-VOUS À LA SECTION ENTRETIEN SOUS MOTEUR
IMPORTANT: NE METTEZ NI HUILE NI GRAISSE SUR LES POINTS DE PIVOT QUI ONT LES PALIERS EN NYLON. LES LUBRIFIANTS QUI ATTIRENT LA POUSSIÈRE ET LES SALETES DIMINUENT LA DURABILITE DE CES PALIERS A LUBRIFICATION AUTOMATIQUE. SI VOUS PENSEZ QU'ILS DOIVENT ÉTRÉ LUBRIFIÉS, UTILISEZ SEULEMENT ET AVEC MODÉRATION UN LUBRIFIANT SEC, EN PoudRE DE TYPE GRAPHITE.
TRACTEUR
Observez toujours les régles de sécurité quand vous faites l'entretien.
FONCTIONNEMENT DU FREIN
Si le tracteur demande plus de six pieds (1,83m) pour arrêter à grande vitesse, le frein doit être réglé. (Voir la section “POUR REGLER LE FREIN” dans la section Entretien et Réglages de ce manuel).
PNEUS
- Maintenez la pression correcte dans tous les pneus (Voir la section de "SPECIFICATIONS DU PRODUIT" de ce manuel).
Assurez-vous que vos pneus ne soient pas en contact avec de l'essence, de l'huile ou des produits chimiques insecticides qui pourrait endommager le caoutchouc. - Evitez les souches, les pierres, les ornières profondes, les objets tranchants et les autres dangers qui pourrait cause des dégats aux pneus.
REMARQUE: Pour boucher les crevaisons de pneus et pour prévenir les pneus à plat à cause des fuites, un enduit d'étanchéité de pneu peut être acheté chez votre fournisseur de pieces. L'endetrit empêche le pnere de pouvoir ou de se corroder.
SYSTEME DE PRESENCE D'OPÉRATEUR
Assurez-vous sous que le système de présence d'opérateur et le système de verrouillage fonctionnement comme il faut. Si vous tracteur ne fonctionne pas comme décrit, réparez-le immédiatement.
- Le moteur doit fonctionner seulement quand la pédale de frein est complètement abaissée et que la commande d'embrayage d'accessoire est dans las position désengageée.
- Pendant que le moteur est en marche, si l'opérateur quitte le siège sans que le frein de stationnement soit engagé, le moteur sera coupé.
- Pendant que le moteur est en marche et l'embrayage d'accessoire engagé, si l'opérateur quitte le siège, le moteur sera coupé.
L'embrayage d'accessoire ne doit jamais fonctionner si l'opérateur n'est pas sur le siège.
ENTRETIEN DES LAMES
Pour obtenir lesassageurs résultats, les lames de tondeuse doivent toujours etre tranchantes. Remplacez les lames courbées ou endommagées
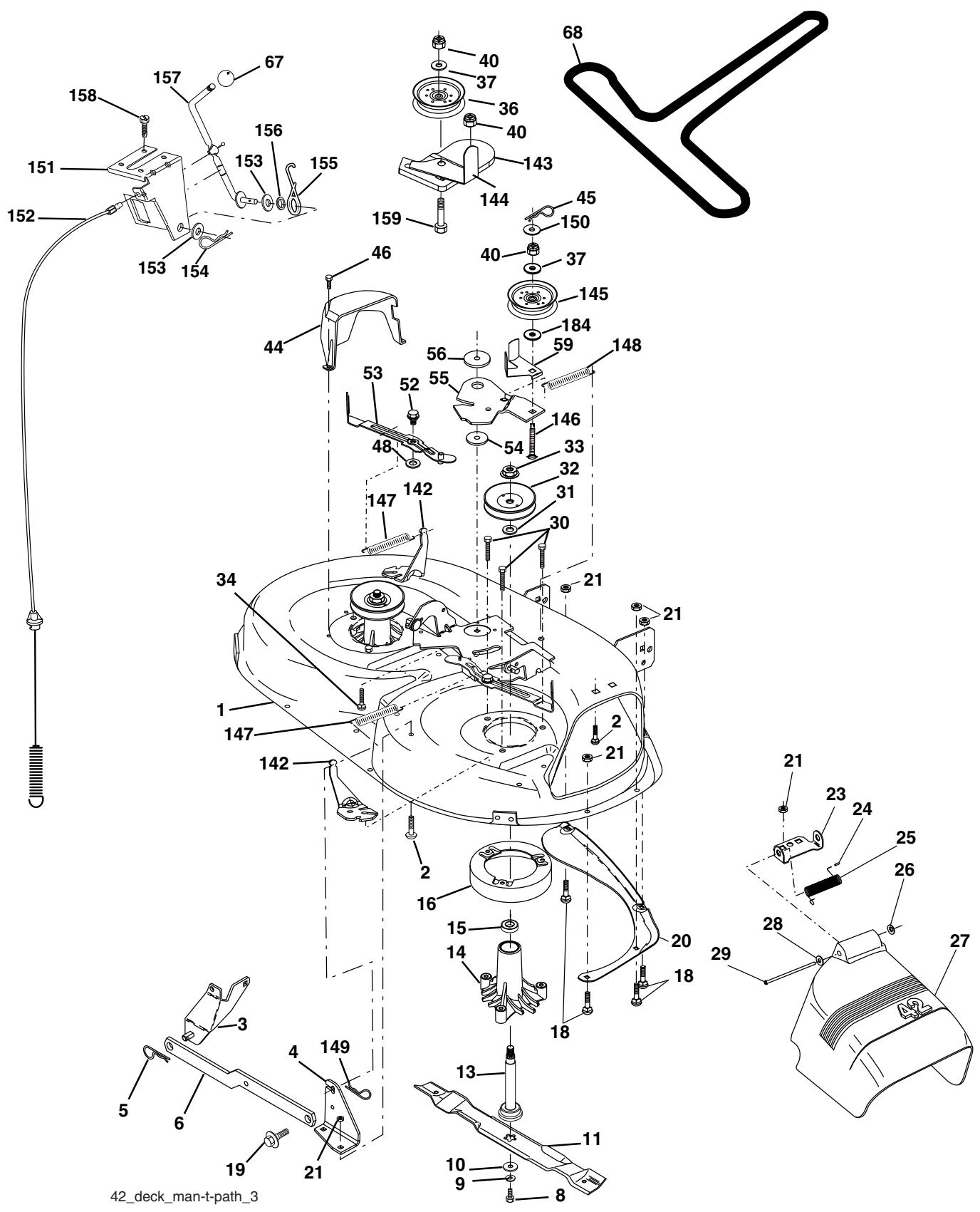
ENLEVER LA LAME (Voir la Fig. 8)
- Soulevez la tondeuse à la position la plus haute pour permettre l'accès aux lames.
- Enlevez le boulon de lame, la rondelle frein et la rondelle plate qui fixent la lame à la tondeuse.
- Posez la nouvelle lame ou la lame que vous avez aiguisée avec le bord arrêté vers le haut comme illustré.
IMPORTANT: POUR ASSURER L'ASSEMBLAGE ADEQUAT, ALIGNNEZ LE TROU DU CENTRE DE LAME AVEC L'ETOILE DU MANDRIN
Montez le boulon de lame, la rondelle frein, et la rondelle plate comme illustré.
- Serrez à fond le boulon de lame, couple de rotation 37-47 N/m (27-35 pi/lb).
IMPORTANT:LE BOULON DE LAME EST UN BOULONTRAITE à LA CHALEUR CAT.8.

FIG. 8
AFFILER LA LAME (Voir la Fig. 9)
REMARQUE: Nous ne recommendons pas que vous affiez la lame - mais si vous faitesça, la lame doit être équilibrée.
La lame doit être gardée équilibrée. Une lame mal équilibrée causera une vibration excessive et eventuèlement abîmera la tondeuse ou le moteur.
- Lalame peut être affiliée avec une lime ou une meule. N'essayez pas d'affiler la lame sans l'enlever de la tondeuse.
Pour vérifier l'équilibre de la lame, vous aurez besoin d'un boulon de dia. 5/8 po. ou d'une cheville en acier de dia. 5/8 po. ou d'une équilibreuse conique (Si vous utilisez une équilibreuse conique, suivez les instructions fournies avec l'équilibreuse).
REMARQUE: N'utilise pas un clou pour équilibrer la lame. Les parties de l'orifice central peuvent avoir l'apparce qu'elle sont centrées, mais elles ne sont pas.
Glissez la lame sur la partie sans filetage du boulon ou la cheville en acier et gardez le boulon/la chevelle dans une position parallele avec la terre. Si la lame est équilibrée, elle doit rester horizontally. Si une extrémité de la lame se déplace vers le bas, aiguisez l'extrémité qui est trop lourde jusqu'à ce que la lame soit bien équilibrée.

FIG. 9
BATTERIE
Votre tracteur est muni d'un système de chargement de batterie qui est suffisant pour l'usage normal. Pourtant, le chargement périodique de la batterie avec un chargeur d'auto prolongera la durabilité.
- Conserve la batterie et les bornes propres.
- Conservez les boulons de batterie serrés.
- Conserve les petits orifices de ventilations ouverts.
- Rechargez la batterie à raison de six ampères pendant une période d'une (1) heures.
REMARQUE: L'équipement d'origine de batterie de votre tracteur ne nécessite pas d'entretien. N'essayez pas d'ouvrir ou d'enlever les bouchons ou couvercles. Il n'est pas nécessaire de vérifie ou d'ajouter plus d'électrolyte.
POUR NETTOYER LA BATTERIE ET LES BORNES:
La présence de corrosion ou de saleté sur la batterie et les bornes peut causeer les "fuites" de puissance.
- Premièrement débranchez le cable de batterie NOIR et ensuite le cable de batterie ROUGE et enlevez la batterie du tracteur.
Rincez la batterie avec l'eau fraîche, et séchez-la. - Nettoyez les bornes et les bouts des cables de batterie avec une Brosse métallique jusqu'à ce qu'ils brillent.
Enduisez les bornes avec laGRAisse ou le petrolatum. - Réinstallé la batterie (Voir "REPLACER LAB BATTERIE" dans la section ENTRETIEN ET REGLAGES de ce manuel).
REFROIDISSEMENT DE LA TRANSMISSION
La transmission doit être conservée libre de saleté et de balle de céréale pour assurer le refroidissement correct.
COURROIES TRAPÉZOIDALES
Vérifiez les courroies trapezoidales pour la dépréciation et l'usage après 100 heures d'utilisation. Remplacez-les si nécessaire. Les courroies ne sont pas régiables. Remplacez les courroies si elles glissent à cause de l'usure.
MOTEUR
LUBRIFICATION
Utilisez seulement l'huile détergente de qualité supérieure de classification API SF-SJ. Choisissez le degré de viscosité SAE de l'huile selon la température d'utilisation prévue.

FIG. 10
REMARQUE: Bien que les huiles de multiviscosité (5W30, 10W30 etc.) améliorent le démarrage par temps froid, ces huiles de multiviscosité augmentent la consommation d'huile quand elles sont utilisées à plus de 0^ / 32^ . Vérifiez le niveau d'huile de moteur plus féquement pour évitier d'endommager le moteur avec un niveau d'huile bas.
Changez toutes les 25 heures d'opération ou au moins une fois par ans si le tracteur est utilisé moins de 25 heures par ans.
Vérifiez le niveau d'huile du carter-moteur avant de démarrer le moteur et toutes les huit (8) heures d'utilisation. Serrez le bouchon de replissage d'huile avec la jauge d'huile chaque fois que vous vérifiez le niveau d'huile.
POUR CHANGER L'HUILE DE MOTEUR
(Voir les Figs. 10 et 11) -
Déterminez lagmentedétempératures prévue avant le changement d'huile. Toute l'huile doit avoir la classification API SF-SJ.
Assurez-vous que le tracteur soit stationné sur un terrain plat.
L'huile se vidangera plus librement quand elle est chaude.
Recueilz l'huile dans un recipient approprié.
- Enlevez le bouchon de replissage d'huile avec la jauge d'huile. Ne permettez pas que des saletés entrent dans le moteur quand vous changez l'huile.
- Enlevez le bouchon jaune du raccord inférieur de la soupape de vidange et installez le tube de vidange sur le raccord fileté.

FIG. 11
- Déverrouillez la soupape de vidange en poussant vers l'intérieur et en tournant dans le sens contraire des aiguilles d'une montre.
Pour ouvrir, tirez sur la soupape de vidange. - Àpres que l'huile se soit écoulée complètement, serrez et verrouillez la soupape de vidange en poussant vers l'intérieur et en tournant dans le sens des aiguilles d'une montre jusqu'à ce que la cheville soit en position verrouillée comme montré.
- Retirez le tube de vidange et remettez le bouchon sur le raccord inférieur de la soupape de vidange.
- Remplissez le moteur avec l'huile dans le tube de la jauge de replissage d'huile. Versez lentement. N'en mettez pas trop. Voir la section de "SPECIFICATIONS DU PRODUIT" pour la capacité approximative.
Utilisez le calibre du bouchon de replissage d'huile avec laJAuge d'huile pour vérifier le niveau d'huile. Assurez-vous quelaJAuge d'huile soit serraee a fond pourutenir une indicationcorrecte du niveau d'huile.Maintenez le niveau d'huile à lamarque pleine (FULL) de la jauge d'huile.
NETTOVER LET TAMIS D'AIR
Le tamis d'air doit être libre de saleté et de balle de céréale pour évider d'endommager le moteur à cause du surchauffage. Nettoyez-le avec une Brosse en fer ou de l'air comprimé pour enlever toutes les saletés, la paille, et les fibres degomme séchés.
FILTRE À AIR (Voir la Fig. 12)
Votre moteur ne fonctionnera pas correctement si vous utilisez un filtre à air qui est sale. Remplacer le filtre dépoussierant après chaque tranche de 25 heures d'opération ou à chaque saisson. Remplacer la cartouché de papier après chaque tranche de 100 heures d'opération ou à chaque saisson, en fonction del'occurrence qui arrive en premier.
Remplacer le nettoyeur d'air plus fréquement lors d'utilisation sous conditions poussièresuses.
- Tirer sur la poignée du couvercle du filtre à air et la tournier vers le moteur.
Retirer le couvercle. - Retirer avec précaution la cartouche du filtré à air ainsi que le filtré dépoussierant de la base.
- Nettoyer la base avec précaution afin d'empêcher les débris de tomber dans le carburateur.
REMARQUE: S'il y a beaucoup de saletés ou si elle est endommagée, replacer la cartouche.
-
Placer le nouveau filtré dépoussierant ainsi que la nouvelle cartouche fermement sur la base.
-
Aligner les languettes du couvercle avec les fentes du boitier de la souffleuse et replacer le couvercle.
- Accrocher la poignée sur le couvercle et pousser sur celle-ci pour fermer.
IMPORTANT : Les solvants à base de petrole, tels que le kerosène, ne doivent pas été utilisés pour nettoyer la cartouche. Ceci pourrait causeer la détérioration de cette-ci. Ne pas huier la cartouche, ni utiliser d'air pressurisé pour la nettoyer.

FIG. 12
AILETTES DE REFROIDISSEMENT DU MOTEUR (Voir la Fig. 13)
Enlevez toutes les poussières, la saleté et l'huile des ailettes de refroidissement du moteur pour éviter d'endommager le de moteur à cause du surchauffage.
- Enlevez les vis du boîtier de soufflerie et soulevez le boîtier et l'ensemble du tube de la jauge d'huile du moteur.
- Couvre l'ouverture du remplissage d'huile pour empêcher que la saleté entre.
Utilisez l'air comprime ou une Brosse à poils durs pour nettoyer complètement les ailettes de refroidissement de moteur.
Pour remonter, inversez les étapes ci-dessus.

FIG. 13
SILENCIEUX
Inspectez le silencieux et le pare-étincelles (s'il y a lieu) et remplacez-les. Ils pourrait creer des risques d'incendie et/ou d'endommagement.
BOUGIE D'ALLUMAGE
Remplacez les bougies d'allumage au début de chaque saison de toute ou après toutes les 100 heures d'utilisation selon qui se présente en premier. Pour le type de bougie d'allumage et le réglage d'écartement, reférez-vous à la section de "SPECIFICATIONS DU PRODUIT" de ce manuel.
FILTRE D'ESSENCE INSTALLÉ EN LIGNE (Voir la Fig. 14)
Le filtré d'essence devrait être remplaced au moins chaque saison. Si le filtré d'essence est bouché et obstrue l'écoulement d'essence au carburateur, il faut le replacer.
- Quand le moteur est froid, enlevez le filtré et bouchez les tronçons de conduite d'essence.
- Posez le nouveau filtré dans la conduite d'essence avec la flèche foinant vers le carburateur.
Assurez-vous qu'il n'y ait pas de fuites de la conduite d'essence et que les brides de serrage soient bin placées.
Nettoyez immédiatement l'essence renversée.

FIG. 14
NETTOYAGE
- Nettoyez le moteur, la batterie, le siège, et la finition, etc. de toutes les matières étrangères.
-
Conservez la propriété de la finition et des roues en enlevant soigneusement l'essence, l'huile etc.
-
Protégez les surfaces peintes avec une cire d'auto. Nous ne recommendons pas l'utilisation d'un tuyau d'arrosage ou d'un système de lavage sous pression pour nettoyer notre tracteur, à moins que le moteur et la transmission soient recouverts pour éviter l'infiltration de l'eau à l'intérieur. Si de l'eau s'infiltré à l'intérieur du moteur ou de la transmission, ceci abrégera la durée de vie de votre tracteur. Utiliser de l'air compressé ou une souffleuse à feuilles pour enlever le gazon, les feuilles ainsi que les débris de votre tracteur et de votre tondeuse.
- Appuyez sur la pédale de frein/embrayage et engagez le frein de stationnement.
- Placez le levier de changement de vitesse en position point mort (N).
- Placez l'embrayage d'accessoire en position débrayée (DISENGAGED).
- Tournez la clé de contact à la position d'arrêt (STOP) et enlevez-la.
Assurez-vous que les lames et toutes les pieces tournantes se soient arrêtées. - Débranche le cable de bougie d'allumage et posez-le de telle façon qu'il ne puisse pas entrer en contact avec la bougie d'allumage.
TRACTEUR
POUR ENLEVER LA TONDEUSE (Voir la Fig. 15)
La tondeuse sera plus facile a'enlever du cote croit du tracteur.
- Mettez l'embrayage à accessoire dans la position débrayée (DISENGAGED).
- Déplacez vers l'avant le levier de levage d'accessoire pour baiser la tondeuse à la position la plus)basse.
Enlevez la courroie de la poulie de moteur. - Enlevez le petit ressort de retenue, et soulevez le ressort d'embrayage hors du boulon de la poulie.
- Enlevez le grand ressort de retenue, dégagez le collier et poussez le guide de logement hors du support.
- Detachez la barre antiroulis du support du chassin en levant le ressort de retenue.
- Detached les bras de suspension des supports du carter arrêté en influvant les ressorts de retenue.
- Detachez les raccords avant du carter en enlevant les res-sorts de retenue.
- Soulevez le levier de levage pour élever les bras de suspension. Gillesz la tondeuse du dessous du tracteur.
IMPORTANT: SI UN ACCESSOIRE AUTRE QUE LE CARTER DE TONDEUSE DOIT ETRE MONTÉ SUR LETRACTEUR, ENLEVEZ LES RACCORDS AVANT ET ACCROCHEZ LE RESSORT D'EMBRAYAGE DANS LE TROU CARRÉ DU CHASSIS.
POUR INSTALLER LA TONDEUSE (Voir la Fig. 15)
- Mettez le levier de levage d'accessoire à sa position plus élevé.
- Glissez la tondeuse sous le tracteur avec le déflecteur de déchargement au côte droit du tracteur.
- Abaissez le levier de levage à sa position plus BASSE.
Reliez les raccords antérieurs au carter de tondeuse et fixezles avec les ressorts de retenue.
Reliez les bras de suspension aux ressorts arrêté du carter et fixez-les avec les ressorts de retenue.
Reliez la barre de non mouvement au support du chassin et fixez-la avec le ressort de retenue. - Poussez la guide du carter du cable d'embrayage dans le support, glissez le collier sur la guide et fixez-le avec le grands reassert de retenue.
- Placez la rondelle plate et le ressort de l'embrayage sur le boulon de la poulie du galet-tendeur et fixez-les avec le petit ressort de retenue.
- Installez la couroie sur la poulie de moteur.

FIG. 15
RéVISION ET RÉGLAGES
POUR METTRE DE NIVEAU LE BOITIER DE TONDEUSE
Réglez la tondeuse pendant que le tracteur est stationné sur un terrain plat ou une sortie de voiture plate. Assurez-vous que la pression de pneau entree est correcte (Voir la section "SPECIÇA-TIONS DE PRODUIT"). Si les pneus ne sont pas suffisamment ou trop gonflés, vous ne règlerez pas correctement votre tondeuse.
RéGLAGE D'UN CÔTE À L'AUTRE
(Voir les Fig. 16 et 17)
- Soulevez la tondeuse à la position la plus haute.
- À mi-chemin des deux côtés de la tondeuse, mesurez la hauteur à partir du fond du bord de la tondeuse à la terre. La distance “A” devrait être la même ou à 6mm (1/4 po.) l'une de l'autre.
- Si le réglage est nécessaire, faites le réglage sur un côte seulement de la tondeuse.
- Soulevez un côte de la tondeuse en serrant l'écroude réglagedu raccord de levage sur ce côte.
- Baissez un côté de la tondeuse en desserrant l'écrou de réglage du raccord de levage sur ce côté.
REMARQUE: Chaquet tour complet de l'écrou de réglage changera la hauteur de la tondeuse d'environ 0,32 cm (1/8 po).
- Reverifiez les dimensions après le réglage.

FIG. 16

FIG. 17
RéGLAGE DU DEVANT À L'ARRÊIRE
(Voir les Fig. 18 et 19)
IMPORTANT: LE CARTER DOIT ETRE PLAT D'UN COTÉ À L'AUTRE. SI LE RÉGLAGE DU DEVANT À L'ARRIRÉ SUIVANT EST NECSSAIRE, RÉGLEZ ÉGÀLEMENT LES DEUX RACCORDS AVANT POUR QUE LA TONDEUSE RESTE DE NÈVEAU D'UN COTE À L'AUTRE.
Pour obtenir lesassageurs résultats de coupe, le boitier de tondeuse devrait etre regle afin que le devant soit environ de 0,32 cm (1/2 po.) a 1,27 cm (1/2 po.) inférieur à l'arrière quand la tondeuse est dans la position la plus haute.
Vérifiez le réglage sur le côte droit du tracteur. Mesurez la distance “D” directement en face et derrière le mandrin au bord bas du boîtier de tondeuse comme montré.
- Avant de faire tout réglage nécessaire, vérifie que les deux raccords avant soient égaux en longueur.
- Si les raccords ne sont pas égaux en longueur, réglez un raccord à l'autre.
Pour baiser le devant de la tondeuse, desserrez l'écrou "E" sur les deux raccords antérieurs le même nombre des tours.
- Quand la distance "D" est 0,32 cm (1/8 po.) à 1,27 cm (1/2 po.) inférieure au devant que l'arrière, serrez les écrous "F" contre le tourillon sur les deux raccords avant.
Pour soulever le devant de la tondeuse, desserrez l'écrou "E" du tourillon sur les deux raccords avant. Serrez l'écrou "E" sur les deux raccords avant du même nombre des tours. Les deux raccords antérieures doivent rester égaux dans la longueur.
- Quand la distance "D" est 0,32 cm (1/8 po.) à 1,27 cm (1/2 po.) inférieure au devant que l'arrière, serrez les écrous "F" contre le tourillon sur les deux raccords avant.
- Vérifiez encore le réglage d'un côté à l'autre.

FIG. 18

FIG. 19
POUR REMPLACER LA COURROIE D'ENTRAINEMENT DE LAME DETONDEUSE (Voir la Fig. 20)
La courroie d'entrainment de lame de tondeuse peut être remplacée sans outils. Garez le tracteur sur un terrain plat. Engagez le frein de stationnement.
ENLEVER LA COURROIE -
- Enlevez la tondeuse du tracteur (voir “POUR ENLEVEZ LA TONDEUSE” dans cette section de ce manuel).
- Manoeuvrez la couroie loin des deux pouilies de mandrin et des pouilies de galet-tendeur.
Dégagez la courroie de la tondeuse.
INSTALLER LA COURROIE -
- Installez la nouvelle couroie autour des deux pouies du mandrin et les pouies du galet-tendeur.
Assurez-vous que la couroie soit dans toutes les rainures de la poulie et dans toutes les guides de la couroie.
RéVISION ET RÉGLAGES
- Installez la tondeuse (voir "POUR INSTALLER LA TONDEUSE" dans cette section de ce manuel).

FIG. 20
POUR CONTROLER ET RÉGLER LE FREIN (Voir la Fig. 21)
Votre tracteur est muni d'un système de frein régliable qui est monté sur le côte droit de la transmission.
Si le tracteur demande une distance d'arrêt de plus de cinq (5) pieds (1,52 m) pour s'arrêter à grande vitesse, sur une surface horizontale en béton sec ou pavée, vous nevez contrôler et régler le frein.
POUR CONTROLER LE FREIN
- Garez le tracteur à plat, sur une surface en béton sec ou pavée, appuyez à fond sur la pédale de frein/d'embrayage et engagez le frein de stationnement.
- Placez le levier de vitesse au point mort (N).
Les roues arrirè doivent se bloquer et patiner lorsque vous poussez, à la main, le tracteur en avant. Si les roues arrirè tournent, vous nevez soit régler le frein soit replacer les plaquettes.
POUR RÉGLER LE FREIN
- Appuyez à fond sur la pédale de frein/embrayage et engagez le frein de stationnement.
- Mesurez la distance entre le bras d'actionnement du frein et l'écrou "A" sur la tige du frein.
Si la distance n'est pas de 3,81 cm (1-1/2 po.), desserrez le contre-écrou et tournez l'écrou "A" jusqu'à ce que la distance soit de 3,81 cm (1-1/2 po.). Resserrez le contre-écrou contre l'écrou "A". - Essayez le tracteur, comme ci-dessus, pour assurer une distance d'arrêt appropriée. Réglez-le encore si nécessaire. Si le tracteur demande encore une distance d'arrêt de plus de cinq (5) pieds (1,52m) pour s'arrêter en grande vitesse, il faut procéder à un entretien supplémentaire. Remplacez les plaquettes ou contactez le centre/département d'entretien autorisé le plus proche.

AVEC LE FREIN DE STATIONNEMENT ENGAGÉ (ENGAGED)
FIG. 21
POUR REMPLACER LA COURROIE D'ENTRAJINEMENT DE TRANSMISSION (Voir la Fig. 22)
Garez le tracteur sur un terrain plat. Engagez le frein de stationnement. Pour vous aider, il y a un autocollant de guide d'installation de couroie sur le côte inférieur du repose-pieds à gauche.
POUR ENLEVEZ LA COURROIE -
- Enlevez la tondeuse (Voir "POURENLEVER LATONDEUSE" dans cette section de ce manuel).
REMARQUE: Observe la courroie d'entrainment de mouvement et positionez toutes les guides et les retenues de courroie.
- Enlevez la courroie du galet-tendeur stationnaire et du galettendeur d'embrayage.
Enlevez la courroie en bas d'autour de la poulie de moteur. - Tirez la courroie vers l'arrière du tracteur. Dégagez la courroie vers le haut de la poulie de transmission en pliant les guides-courroie.
- Enlevez la courroie du guide de l'écartement central et tirez-la loin du tracteur.
INSTALLATION DE LA COURROIE
- Acheminez soigneusement la nouvelle couroie vers le bas entre les retenues de couroie de la transmission et sur la poulie d'entrée.
Gillesz la courrie dans la guide de l'écartement central. - Tirez la courroie vers l'avant du tracteur et roulez-la autour de la cannelure supérieure de la poulie de moteur.
- Installé la courroie au travers du galet-tendeur stationnaire et du galet-tendeur d'embrayage.
Assurez-vous que la couroie soit acheminée à l'intérieur de tous les cannelures de poulie et dedans toutes toutes les guides et les retenues de couroie. - Installez la tondeuse (Voir “POUR INSTALLER LA TONDEUSE” dans cette section de ce manuel).
RéVISION ET RÉGLAGES

FIG. 22
RéGLAGE AU NEUTRE DU LEVIER DE CHANGEMENT DE LA BOITE DE VITESSES (Voir la Fig. 23)
La boîte de vitesses es doit être au neutre quand le levier de changement est dans la position (N) (vanne de fermeture). Ce préreglage est errectué à l'usine. Si d'autres réglages sont nécessaires, procédez de la façon suivante:
Vérifier que la boîte de vitesses au neutre (N).
REMARQUE: Quand les roues avant du tracteur bougent librement, la boîte de vitesses est toujours au "neutre".
- Desserrer le boulon de réglage àl'avant de la roue droite arrêté.
- Placez le levier de changement au nautre (N).
- Serrez à fond le boulon de réglage.
REMARQUE: S'il faut plus d'espace pour atéindre le boulon de réglage, réglez la hauteur de la tondeure à la position la plus)basse.

FIG. 23
POUR RÉGLER L'ALIGNEMENT DE LA DIRECTION
Si les barres transversales du volant de direction ne sont pas en position horizontale (de gauche à droite) quand les roues du tracteur sont droites, enlevez le volant de direction et rassembliez le selon les directives indiquées dans la section "Montage" de ce manuel.
CONVERGENCE DES ROUES AVANT/ CARROSSAGE
La convergence et le carrossace des roues avant ne sont pas régiable sur votre tracteur. Si des dommages affectent la convergence ou le carrossage des roues avant, contactez le centre d'entretien autorisé le plus proche.
POUR ENLEVER LES ROUES POUR LES RÉPARATIONS (Voir la Fig. 24)
Fixes solidement des cales sous I'essieu.
- Enlevez le couvre-essieu, la bague de retenue et les rondelles pour permettre l'enlèvement de la roue (la roue arrière contient une clé carrée - ne la perdez pas).
- RépAREz le pneu et rassemblez-le.
- Sur les roues arrêté seulement: alignez les rainures dans le moyeu de roue arrêté et l'essieu. Insérez la clé carrée.
- Réinstallée les rondelles et insérez à fond la bague de retenue dans la rainure d'essieu.
- Réinstallée le couvre-essieu.
REMARQUE: Pour boucher les crevaisons de pneus et pour prévenir les pneus à plat à cause des fuites, vous pouves acteter un obturator pour pneu chez votre dépositaire de péces. Ect obturator prévent aussi l'asschéement et la corrosion du pneu.

FIG. 24
POUR DEMARRER LE MOTEUR AVEC UNE BATTERIE FAIBLE (Voir la Fig. 25)

AVERTISSEMENT: Les batteries au plomb et à l'acid de produit des gaz explosifs. Gardez les étincelles, les flumes, les cigarettes, etc. loin des batteries. Portez toujours des lunettes protectrices lorsque vous étes pré d'une batterie.
Si votre batterie est trop faible pour démarrer le moteur, elle devrait être rechargée. (Voir "BATTERIE" dans la section Entretien de ce manuel).
Si vous utilisez des "câbles de survoltage" pour un démarrage d'urgence, voici le procédé à suivre:
IMPORTANT: VOTRE TRACTEUR EST MUNI D'UN SYSTÉME DE 12 VOLTS. L'AUTRE VÉHICULE DOIT AUSSI AVOIR UN SYSTÉME DE 12 VOLTS. N'UTILISEZ PAS LA BATTERIE DU TRACTEUR POUR DEMARRER LES AUTRES VÉHICULES.
POUR ATTACHER LES CÂBLES DE DEMARRAGE -
- Branchez chaque extrémité du cable ROUGE à la borne (A-B) POSITIVE (+) de chaque batterie (en faisant bien attention de ne pas court-circuiter contre le châssis).
- Branchez une extrémité du cable NOIR à la borne (C) NÉGA-TIVE (-) de la batterie complètement chargée.
- Branchez l'autre extrémité du cable NOIR (D) au chassinis mis à la masse. Maintenez les cables loin du réservoir d'essence et de la batterie.
POUR ENLEVER LES CÂBLES, RENVERSEZ LES PROCÉDURES -
- Débranche première le cable NOIR du chassis et ensuite de la batterie chargée complètement.
- Débranche ensuite le cable ROUGE des deux batteries.
RéVISION ET RÉGLAGES

BATTERIE FAIBLE OU DECHARGEE
BATTERIE ENTIÈRÉMENT CHARGÉE
FIG.25
REPLACER LA BATTERIE (Voir les Fig. 26 et 27)

AVERTISSEMENT: Necourt-circuitez pas les bornes de batterie par permettre qu'une clé ou autres objets entrent en contacte avec les deux bornes a la meme fois. Avant d'installer la batterie, enlevez tous les bijoux, lesbracelets de montre,les bagues métalliques,etc.
Au début la borne positive doit être branchée pour prévenir les étincelles d'une mise à la masse accidentelle.
Levez la bac du siege à la position elevée.
- Premièrement débranchez le cable de batterie NOIR et ensuite le cable de batterie ROUGE et enlevez la batterie du tracteur.
- Installez la nouvelle batterie avec les bornes dans la même place comme vieille batterie.
Premièrement branchez le cable de batterie ROUGE à la borne positive (+) avec un boulon Hetécrou à taquets comme montré. Serrez à fond. Gillesz la couverture borne au-dessus de la borne
- Branchez le cable de masse de batterie NOIR à la borne négative (-) avec le boulon H et écrou à taquets qui restent. Serrez à fond.

CUVETTE DU SIÉGE
FIG. 26

FIG. 27
POUR REMPLACER L'AMPOULE DES PHARES
- Soulevez le capot.
- Dégagez de la douille d'ampoule de l'orifice à l'arrête de la calandre.
- Réinstallez l'ampoule dans la douille et poussez à fond la douille d'ampoule dans l'orifice à l'arrière de la calandre.
- Fermez le capot.
VERROUS ET RELAIS
Un cablage desserré ou avarié peut être la cause du mauvais fonctionnement, de l'arrêt ou du non-demarrage du tracteur.
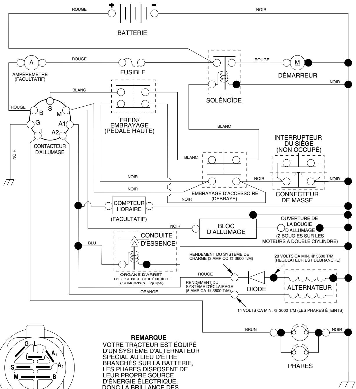
- Vérifiez le câblage. Voir le schéma du câblage électrique dans la section Pièces de Rechange.
POUR REMPLACER LE FUSIBLE
Remplacez par un fusible enchachieable de type automobile, de 20A. Le porte-fusible est situé directement derrière le tableau de bord.
RéVISION ET RÉGLAGES
POUR ENLEVER LE CAPOT ET LA CALANDRE (Voir la Fig. 28)
- Soulevez le capot.
- Débranche le connecteur des cables des phares.
- Placez-vous au devant le tracteur. Empoignez le capot et les panneaux latéraux, inclinez-le un peu vers le moteur et souvevez-le du tracteur.
Pour le réinstaller, inversez les étapes ci-dessus.

FIG. 28
MOTEUR
POUR RÉGLER LECÂBLE DE LA COMMANDE DES GAZ (Voir la Fig. 29)
La commande des gaz est préréglée à l'usine et un réglage ne devrait pas être nécessaire. Vérifiez le réglage comme déscrit cédssous avant de desserrer le cable. Si un réglage est nécessaire, précédez comme suit:
- Coupe le moteur et déplacez le levier de la commande des gaz de la position lente à la position étrangleur. Déplacez lentement le levier de la position étrangleur la position rapide.
- Vérifiez que les trouss "A" du levier de la commande de régulateur et le trou de la plaque de régulateur soient alignés. Si les que trouss "A" ne sont pas alignés, desserrez la vis de serrage et déplacez le cable de la commande des gaz jusqu'à ce que les trouss soient alignés. Serrez à fond la vis de serrage.
POUR RÉGLER LE CARBURATEUR
Le carburateur a été préréglé à l'usine et un réglage ne devrait pas été nécessaire. Pourtant, quelques réglages mineurs pouraient être nécessaire pour compenser les différences d'altitude, de température, de carburant ou de charge. Sile carburateur demande un réglage, voir le manuel du moteur.
L'arrêt à grande vitesse a été préréglé à l'usine. Ne le réglez pas - vous risqueriez de l'endommager.
IMPORTANT: NE TOUCHEZ JAMAIS LE RÉGULATEUR DE MOTEUR QUIA ETÉ RÉGLE À L'USINE. NE DEPASSEZ JAMAIS LAVITESSE DEMOTEUR QUIA ETÉ ETABLEI À L'USINE. CETTE ACTION PEUTÉTREDANGEUREUSE. SIVOUSPENSEZQU'UN RÉGLAGE DE LA VITESSE MAXIMUM SOIT NÉCESSAIRE, CONTACTEZ LE CENTRE D'ENTRETIEN AUTORISE LE PLUS PROCHE. IL A DES TECHNICIENS QUALIFIÉS ET DES OUTILS APPROPRIÉS POUR FAIRE LES RÉPARATIONS NÉCESSAIRES.

FIG. 29
Préparez immédiatement votre tracteur pour l'entreposage à la fin de la saison ou si le tracteur ne sera pas utilisé pendant une période de 30 jours ou plus.

AVERTISSEMENT: N'entreposez jamais le tracteur dans un bâtiment lorsque le réservoir conteint de l'essence dont les vapeurs pouraient enter en contact avec une flamme neue ou une étincelle. Laissez le moteur refroidir avant de l'entreposer dans une enceinte.
TRACTEUR
Enlevez la tondeuse du tracteur quand vous l'entreposez pour l'hiver. Quand la tondeuse doit être entreposée pendant une longue période de temps, nettoyez-la à fond, enlevez toutes la saleté, laGRAISE, lesfeuilles,etc.Entreposez le tracteur dans un endroit propre et sec.
- Nettoyez le tracteur entier (Voir la section Nettoyage dans la section Entretien de ce manuel).
- Inspectez, et sinécessaire, remplacez les courroies (Référez-vous aux instructions de remplacement de la courroie dans la section Entretien et Reglages de ce manuel).
- Lubrifiez comme illustré dans la section Entretien de ce manuel.
Assurez-vous que tous les écrous, les boulons, et les vis soient bien fixés. Vérifiez toutes les pieces mobiles pour l'avarie, le bris, et l'usure. Remplacez-les si nécessaire. - Retouchez toutes les surfaces peintes si elles se sont rouillées ou éraflées; sablez légarement au papier émeri avant de peindre.
BATTERIE
Chargez complètement la batterie avant d'entreposer.
Il est parfois nécessaire de recharger la batterie après une longue période d'entreposage.
Pour éviter la corrosion et les fuites de puissance pendant une longue période d'entreposage, les cables de batterie devraient être débranchés et la batterie devrait être nettoyée à fond (Voir la section “POUR NETTOYER LA BATTERIE ET LES BORNES” dans la section Entretien de ce manuel).
- Àprous le nettoyage, laissez les cables débrancher et mettez les ou ils ne peuvent pas entrer en contact avec les bornes de batterie.
- Si la batterie est enlevée du tracteur pour l'entreposage, ne mettez pas la batterie directement sur une surface bétonnée ou humide.
MOTEUR
SYSTEME D'ESSENCE
IMPORTANT: C'EST TRÉS IMPORTANT D'ÉVITER LA FORMATION DES DÉPÔTS DE GOMME DANS LE CARBURATEUR, LE FILTRÉ D'ESSENCE, LE TUYAU D'ESSENCE OU LE RÉSERVOIR D'ESSENCE PENDANT L'ENTREPOSAGE. L'EXPERIENCE DEMONTRE QUE LES CARBURANTS QUI SONT MÉLANGÉS AVEC DE L'ALCOOL (ETHANOLOU METHANOLET PARFOIS APPELESGASOHOL) PEUVENT ATTIRER L'HUMIDITE QUI CAUSE LA SEPARATION ET LA FORMATION D'ACIDE PENDANT L'ENTREPOSAGE. L'ESSENCE ACIDE PEUT AVARIER LE SYSTème DE CARBURANT DU MOTEUR PENDANT L'ENTREPOSAGE.
Vidangez le réservoir d'essence.
- Démarrez le moteur et laissez-le tourner jusqu'à ce que les conduites d'essence et le carburateur soient vides.
- N'utilise jamais les produits spéciaux pour nettoyer le moteur et le carburateur dans le réservoir d'essence. L'emploi de ces produits pourrait cause des dégats permanents.
Utilisez de l'essence fraîche l'année suivante.
REMARQUE: Un stabilisateur d'essence est une option acceptable pour minimiser la formation des dépôts degomme de carburant pendant l'entreposage. Ajoutez le stabilisateur à l'essence dans le réservoir d'essence ou dans le bidon de carburant. Suivez toujours le dosage de mélange inscrit sur le bidon de stabilisateur. Laissez tournier le moteur pendant au moins 10 minutes après avoir ajouté le stabilisateur pour lui permettre d'atteindre le carburateur. Ne vidangez pas le réservoir d'essence et le carburateur si le stabilisateur d'essence est utilisé.
HUILE DE MOTEUR
Vidangez l'huile ( quand le moteur est chaud) et remplacez avec de l'huile de moteur fraîche. (Voir la section "MOTEUR" dans la section Entretien de ce manuel).
CYLINDRE(S)
- Enlevez la(s) bougie(s) d'allumage.
- Versez une once (29 ml) d'huile par l'orifice(s) de bougie d'allumage dans le(s) cylindre(s).
- Tournez la clé d'allumage à la position de démarrage (START) pendant quelques secondes pour répartir l'huile.
- Remplacez avec une nouvelle bougie d'allumage.
INFORMATION SUPPLEMENTaire
- Ne conservez pas d'essence d'une saison à l'autre.
- Remplacez le bidon d'essence s'il commence à rouiller. La présence de rouille et/ou la saleté dans l'essence causera des problèmes.
- Entreposez le tracteur à l'intérieur, si possible, et couvre-le pour le protégger de la poussière et de la saleté.
- Couvre le tracteur avec une couverture perméable. N'utilise pas une couverture en plastique. Le plastique obtrue la circulation d'air et permet la formation de condensation qui fera rouiller le tracteur.
IMPORTANT: NE COUVREZ JAMAIS LE TRACTEUR QUAND LE MOTEUR ET LES ENDROITS D'ECHAPPEMENT SONT ENCORE CHAUDS.
GUIDE DE DÉPANNAGE
| PROBLÈME | CAUSE | CORRECTION |
| Le moteur refuse de démarrer | 1. Sans essence.2. Le moteur n'est pas étranglié correctement.3. Le moteur est noyé.4. Mauvaise bougie d'allumage.5. Filtre à air sale.6. Filtre d'essence sale.7. Il y a de l'eau dans l'essence.8. Le câblage est l'âche ou endommagé.9. Le carburateur demande de réglage.10. Les soupapes de moteur demandent de réglage. | 1. Remplissez le réservoir d'essence.2. Référez-vous à la section de “POUR DÉMARRER LE MOTEUR” dans la section d'utilisation.3. Attendeç quelques minutes avant d'essayer de dé marrer.4. Remplacez la bougie d'allumage.5. Nettoyez/remplacez le filtre à air.6. Remplacez le filtre d'essence.7. Vidangez l'essence du réservoir et du carburateur, remplacez le réservoir avec de l'essence fraîche, et remplacez le filtre d'essence.8. Vérifiez tout le câblage.9. Voir la section de “Pour Régler le Carburateur” dans la section de Révision et Régliages.10. Contactez un centre d'entretien autorisé. |
| Démarrage difficile | 1. Filtre à air sale.2. Mauvaise bougie d'allumage.3. Batterie faible ou usagée.4. Filtre d'essence sale.5. L Essence sale ou zeroesile.6. Le câblage est l'âche ou endommagé.7. Le carburateur demande de réglage.8. Les soupapes de moteur demandent de réglage. | 1. Nettoyez/remplacez le filtre à air.2. Remplacez la bougie d'allumage.3. Rechargez ou remplacez la batterie.4. Remplacez le filtre d'essence.5. Vidangez l'essence du réservoir d'essence et rem plissez avec de l'essence fraîche.6. Vérifiez tout le câblage.7. Voyez la section de “Pour Régler le Carburateur” dans la section de Révision et Régliages.8. Contactez un centre d'entretien autorisé. |
| Moteur ne se renverse pas | 1. La pédale de frein/embrayage n'est pas baisseée.2. L'embrayage d'accessoire est en la position embrayée.3. Batterie faible ou usagée.4. Il fait fondre le fusible.5. Les bornes de batterie sont corrodées.6. Le câblage est l'âche ou endommagé.7. Le contacteur d'allumage est défectueux.8. Le solénoïde ou le démarreur est défectueux.9. L'interrupteur qui déetecte la présence du conduc-tein est défectueux. | 1. Appuyez sur la pédale de frein/embrayage.2. Débrayez l'embrayage d'accessoire.3. Rechargez ou remplacez la batterie.4. Remplacez le fusible.5. Nettoyez les bornes de batterie.6. Vérifiez tout le câblage.7. Vérifiez/remplacez le contacteur d'allumage.8. Vérifiez/remplacez le solénoïde ou le démarreur.9. Contactez un centre d'entretien autorisé. |
| Il y a un déclic mais le moteur ne démarre pas | 1. Batterie faible ou usagée.2. Les bornes de batterie sont corrodées.3. Le câblage est l'âche ou endommagé.4. Le solénoïde ou le démarreur est défectueux. | 1. Rechargez ou remplacez la batterie.2. Nettoyez les bornes de batterie.3. Vérifiez tout le câblage.4. Vérifiez/remplacez le solénoïde ou le démarreur. |
| Le moteur manque de puissance | 1. Vous tondez trop d'herbe/là vitesse de la tondeuse est trop rapide.2. La commande des gaz est à la position de starter.3. Il y a une accumulation de l'herbe, de feuille, et de débris sous la tondeuse.4. Filtre à air sale.5. Niveau d'huile bas/huile sale.6. La bougie d'allumage est défectueuse.7. Filtre d'essence sale.8. L'essence sale ou zeroesile.9. Il y a de l'eau dans l'essence.10. Un fil lâche sur la bougie d'allumage.11. Tamis d'air du moteur/ailettes sont sales.12. Silencieux sale ou encrasse.13. Le câblage est l'âche ou endommagé.14. Le carburateur demande de réglage.15. Les soupapes du moteur demandent de réglage. | 1. Mettez à la position de coupe plus haute ou réduisez la vitesse.2. Réglez la commande des gaz.3. Nettoyez dessous du boîter de tondeuse.4. Nettoyez/remplacez le filtre à air.5. Vérifiez le niveau d'huile/changez l'huile.6. Nettoyez, ajustez l'écartement ou remplacez la bougie d'allumage.7. Remplacez le filtre d'essence.8. Vidangez l'essence du réservoir d'essence et remplacez le réservoir avec de l'essence fraîche.9. Vérifiez l'essence du réservoir et du carburateur, remplacez le réservoir avec de l'essence fraîche, et remplacez le filtre d'essence.10. Branchez et serrez le fil de bougie d'allumage.11. Nettoyez le tamis d'air du moteur/ailettes.12. Nettoyez/remplacez le silencieux.13. Vérifiez tout le câblage.14. Voyez la section de “Pour Régler le Carburateur” dans la section de Révision et Régliages.15. Contactez un centre d'entretien autorisé. |
| Vibrations excessives de la tondeuse | 1. La lame est usée, tordue, ou lâche.2. Un mandrin de lame est tordu.3. Des pieces sont lâches ou endommagées. | 1. Remplacez la lame. Serrez à fond le boulon de lame.2. Remplacez le mandrin de lame.3. Serrez les pieces lâches. Remplacez les pieces |
GUIDE DE DÉPANNAGE
| PROBLÈME | CAUSE | CORRECTION |
| Le moteur marche lorsque le conducteur quitté le siège avec l'embrayage d'accèsaire engagé | 1. Le système qui déetecte la présence du conducteur est défectueux. | 1. Vérifiez le câblage, les interrupteurs et les connexions. Si le problème n'est pas corrugé, contactez un centre d'entretien autorisé. |
| Coupe inégale | 1. La lame est usée, tordue ou lâche.2. Le carter de tondeuse n'est pas équilibré.3. Il y a une accumulation de l'herbe, de feuille, et de débris sous la tondeuse.4. Un mandrin de lame est tordu.5. Les troughs d'évent du carter de tondeuse sont obstrués de l'accumulation de l'herbe, de feuille, et de débris autour des mandrins. | 1. Remplacez la lame. Serrez le boulon de lame.2. Nivelez le carter de tondeuse.3. Nettoyez dessous du boîtier de tondeuse.4. Remplacez le mandrin de lame.5. Nettoyez les faces de mandrin pour ouvrir les troughs d'évent. |
| Les lames de tondeuse ne tournent pas | 1. Une obstruction du mécanisme d'embrayage.2. La courroie d'entrainment de tondeuse est usée ou endommagée.3. Une poule de galet-tendeur grippée.4. Un mandrin de lame grippé. | 1. Enlevez l'obstruction.2. Remplacez la courroie d'entrainment de tondeuse.3. Remplacez la poule de galet-tendeur.4. Remplacez le mandrin de lame. |
| Mauvaise décharge de l'herbe | 1. La vitesse de moteur est trop lente.2. La vitesse de course est trop rapide.3. Herbe humide.4. Le carter de tondeuse n'est pas équilibré.5. La pression des pneus est BASSE ou INÉGALE.6. La lame est usée, tordue ou lâche.7. Il y a une accumulation de l'herbe, de feuille, et de débris sous la tondeuse.8. La courroie d'entrainment de tondeuse est usée.9. Les lames n'ont pas été correctement montées.10. Les fausses lames ont été montées.11. Les troughs d'évent du carter de tondeuse sont obstrués de l'accumulation de l'herbe, de feuille, et de débris autour des mandrins. | 1. Déplacez la commande des gaz dans la position rapide (FAST).2. Changez à une vitesse plus lente.3. LaissezSEEcher l'herbe avant de tondre.4. Nivelez le carter de tondeuse.5. Vérifiez la pression des pneus.6. Remplacez la lame ou affiliez-la. Serrez le boulon de lame.7. Nettoyez dessous du boîtier de tondeuse.8. Remplacez la courroie d'entrainment de tondeuse.9. Réinstalléles lames avec le bord tranchant vers le fond.10. Remplacez les lames avec les lames recommends dans ce manuel.11. Nettoyez les faces de mandrin pour ouvrir les troughs d'évent. |
| Les phares n'allument pas (si muni) | 1. L'interrupteur est à la position d'arrêt (OFF).2. Ampoule(s) ou lampe(s) grillent.3. L'interrupteur des phares est défectueux.4. Le câblage est lâche ou endommagé.5. Il fait fondre le fusible. | 1. Mettez l'interrupteur à la position marche (ON).2. Remplacer l'ampoule(s) ou lampe(s).3. Vérifiez/remplacez l'interrupteur des phares.4. Vérifiez le câblage et les connexions.5. Remplacez le fusible. |
| La batterie ne charge pas | 1. Mauvais élément(s) de la batterie.2. Mauvaises connexions du cable.3. Régulator défectueux (si muni d'un).4. Alternateur défectueux. | 1. Remplacez la batterie.2. Vérifiez/remplacez toutes les connexions.3. Remplacez le régulateur.4. Remplacez l'alternateur. |
| Le moteur fait la pétarade au silencieux quand le moteur est coupé (OFF). | 1. La commande des gaz de moteur n'est pas posée à la position lente (SLOW) pendant 30 secondes avant de couper le moteur. | 1. Déplacez la commande des gaz dans la position lente (SLOW) et permettez de marcher au ralenti le moteur pendant 30 secondes avant de couper. |


CONTACTEUR D'ALLUMAGE
| POSITION | CIRCUIT | “FAITS” |
| ARRET | M + G + A1 | RIEN |
| MARCHE/ ALLUMAGE | B + A1 | A2 + L |
| MARCHE | B + A1 | RIEN |
| DÉMARRAGE | B + S + A1 | RIEN |
REMARQUE
VOTRE TRACTEUR EST ÉQUIPE
D'UN SYSTEME D'ALTERNATEUR
SPECIAL AU LIEU D'ETRE
BRANCHES SUR LA BATTERIE,
LES PHARES DISPOSENT DE
LEUR PROPRE SOURCE
D'ENERGIE ÉLECTRIQUE,
DONC LA BRILLANCE DES
PHARES CHANGERA EN
FONCTION DE LA VITESSE DU
MOTEUR. AU RALENTI, LA
BRILLANCE DES PHARES
BAISSERA; QUAND LE MOTEUR
EST ACCÉLÈRE, LA BRILLANCE
ATTEINDRA SON MAXIMUM.
PINCES ISOLEES
REMARQUE: SI LES PINCES ISOLEES ONT ETÉ ENLEVEES POUR L'ENTRETIEN DU MODELE, ELLES DOIVENT ETRE REMISES EN PLACE POUR ASSURER LE BON FONCTIONNEMENT DU CABLAGE.



NO. NO
DE DE
REF. PIECE
DESCRIPTION
1 163465
2 74760412
8 176689
16 176138
21 175685
22 4152J
24 4799J
25 146147
26 175158
27 73510400
28 4207J
29 121305X
30 175566
33 140401
40 179720
41 71110408
42 131563
43 178861
48 140844
52 141940
90 180449
Batterie de 12 Volt
Boulon H 1/4-20unc X 3/4
Bac de batterie
Interrupteur de verrouillage pressé
Harnais des prises de courant des phares avec 4152J
Ampoule N°1156
Cable de batterie de 6 Ja de 11 po. - rouge
Cable de batterie de 6 Ja avec un fil de 16 po. - rouge
Fusible de 15 AMP
Ecrou à taquets 1/4-20 unc
Cable de masse de 6 Ja de 12 po. - noir
Interrupteur de plongeur
Contacteur d'allumage
Clé de contact
Harnais des cables d'allumage
Boulon H 1/4-20 x 1/2
Couverture de borne
Solenoide
Adaptateur de l'ampèremètre
Fil en forme de boucle de protection
Couverture
REMARQUE: Toutes les dimensions de composant sont
données en pouces É.-U. --1 pouce = 25,4 mm.

NO. NO
DE DE
REF. PIECE
DESCRIPTION
1 174619
2 176554
3 17060612
5 155272
9 168336X010
10 72140608
11 174996
12 145660
13 172105X010
14 17490608
17 159639X428
18 184921
24 74780616
25 19131312
26 73800600
28 179101
29 140273X599
30 169468X428
31 136619
33 179716X428
34 179717X428
35 72110606
37 17490508
38 175710
51 73800400
52 19091416
53 144697
54 161464
55 144696
57 74780412
64 154798
142 175702
145 156524
206 170165
207 17670508
208 17670608
209 17000612
212 156229
-- 5479J
Chàssis
Barred'attelage d'extension
Vis 3/8-16x.75
Pare-chocs
Tableau de bord
Boulon de chariot 3/8-16 x 1
Panneau du tableau de bord C.G.
Collier de tinnerman
Panneau du tableau de bord C.D.
Vis 3/8-16 x 1-1/4
Ensemble du capot
Pare-chocs du capot
Boulon H
Rondelle 13 / 32 × 13 / 16 × 12 Ja.
Ecrou frein H avec insert 3/8-16 Unc
Calandre
Lentilles de la calandre
Aile
Support de laie
Reposed-pied CD
Reposed-pied CG
Boulon
Vis 5/16-18 x 1/2 TYT
Support de l'ensemble de pivot de la tondeuse arrête
Ecrou frein H avec insert 1/4-20
Rondelle 9 / 32× 7 / 8× 16 Ja.
Support C.G.
Via H 8-18 x 7/8
Support C.D
Boulon H 1/4-20 x 3/4
Tableau de bord
REMARQUE: Toutes les dimensions de composant sont données en pouces E.-U. -- 1 pouce = 25,4 mm.

NO. NO.
DE DE
REF. PIECE
DESCRIPTION
1 140044X428 Volant de direction
2 175131 Ensemble d'essieu antérieur
3 169840 Ensemble de broche C.G
4 169839 Ensemble de broche C.D.
5 6266H Palier de butée
6 121748X Rondelle 25/32 X 1 5/8 X 16 Ja
7 19272016 Rondelle 27/32 X 1-1/4 X 16 Ja
8 12000029 Rondelle clip
9 3366R Palier de colonne de direction
10 175121 Barre de direction
11 10040600 Rondelle frein
12 73940800 Ecrou H 1/2-20unf
13 136518 Palier d'entreoisement de l'essieu
15 145212 Ecrou frein H
17 180641 Ensemble de l'arbre de direction
26 126847X Douille de barre d'accouplement
28 19131416 Rondelle 13/32 X 7/8 X 16 Ja
29 17060612 Vis 3/8-16 x 3/4
30 76020412 Goupille
32 130465 Barre d'accouplement
36 155099 Douille de direction
37 152927 Vis à chapeau n°10-32 x 4 x 3/8
38 140045X428 Insert de chapeau du volant de direction
39 19183812 Rondelle 9/16 ID X 2-3/8 OD X 12 Cat.
40 7810H Ecrou frein central
41 100711L Adaptateur du volant de direction
42 145054X428 Manchon de l'arbre de direction
43 121749X Rondelle 25/32 X 1 1/4 X 16 Ja
44 180640 Direction de rallongement
46 121232X Chapeau de broche
47 183226 Graisseur
51 73540400 Ecrou 1/4-28
54 71130420 Boulon H 1/4-28unf x 1-1/4 Cat. 8
65 160367 Essieu de moise de I'axe
67 72140618 Boulon 3/8-16 UNC x 2-3/4
68 169827 Moise
71 175146 Ensemble du volant de direction
82 169835 Support de suspension du devant du chassis
85 133835 Attache
88 175118 Boulon 7/16-20
91 175553 Vince
REMARQUE: Toutes les dimensions de composant sont données en pouces E.-U. -- 1 pouce = 25,4 mm.
PIÉCES DE RECHANGE
TRACTEUR -- NUMÉRO DE MODELE PO1742STC

MOTEUR
NO. NO.
DE DE
REF. PIECE
DESCRIPTION
1 170551
2 17720408
3
Commande des gaz
Vis taraudée H 1/4-20 x 1/2
Moteur Briggs-No. de modulo 31C707
Commandez les pieces par suite du fabricant du moteur
4 137352
13 165291
14 148456
16 11050600
23 169837
29 137180
31 184900
32 140527
33 123487X
Silencieux
Garniture
Tube de vindage
Rondelle frein à dents ext. 3/8
Pare-chaleur
Pare-etincelles
Réserveir d'essence
Bouchon de réservoir d'essence
Bride de serrage du tuyau
NO. NO.
DE DE
RéF. PIECE
DESCRIPTION
37 137040
38 181654
40 124028X
44 17670412
Conduite d'essence-20 po.
Bouchon de vidange
Douille de bouton-pression
Vis à tête rondelle à filets laminés H 1/4-20x3/4
45 17000612
46 19091416
72 183906
78 17060620
81 73510400
Vis H 3/8-16
Rondelle 9/32 X 7/8 X 16 Ja.
Vis 5/16-18 x 1
Vis à filts laminés 3/8-16 x 1-1/4
Écrou 1/4-20 Unc
REMARQUE: Toutes les dimensions de composant sont don-
nées en pouces É.-U. —1 pouce = 25,4 mm.



NO. NO.
DE DE
REF. PIECE
DESCRIPTION
1 140116
2 140551
3 71110616
4 19131210 Rondelle 13/32 X 3/4 X 10 Ja.
5 145006
6 73800600
7 124181X
8 17000616
9 19131614
10 182493
12 121246X Support de montage de l'interrupteur
13 121248X
14 72050412
NO. NO.
DE DE
REF. PIECE
DESCRIPTION
15 134300
16 121250X
17 123976X
21 171852
22 73800500
23 71110814
24 19171912
25 127018X
26 10040800
Entreose fendue
Ressort de compression
Ecrou frein à bride grande1/4 Cat 5
Boulon à épaulement 5/16-18 Unc-2A
Écrou
Boulon H
Rondelle 17/32 X 1-3/16 X 12 Ja.
Boulon à épaulement 5/16-18 X 62
Rondelle frein
REMARQUE: Toutes les dimensions de composant sont données en pouces E.-U. -- 1 pouce = 25,4 mm.
PIÉCES DE RECHANGE
TRACTEUR -- NUMERO DE MODELE PO1742STC
DECALCOMANIE



NO. NO.
DE DE
REF. PIECE
1 156369
2 173493
3 184870
4 187590
5 184851
6 179128
8 170563
9 158166
10 157140
DESCRIPTION
Décalcomanie d'opération
Décalcomanie de l'aile
Décalcomanie du capot
Décalcomanie replace
Décalcomanie de C.V. du moteur
Décalcomanie du carter de tondeuse
Décalcomanie d'advertissement multilangue
Décalcomanie de l'aile
Décalcomanie de danger de l'aile
(angliais/francias)
NO. NO.
DE DE
REF. PIECE
11 158168
14 160396
16 184869
20 145005
-- 138311
-- 187596
-- 187597
DESCRIPTION
Décalcomanie de insert
Décalcomanie de la courroie trapezoidale
Décalcomanie du capot
Décalcomanie de danger/poison de la batterie
Décalcomanie de la poignée de réglage de levage de la hauteur
Manuel du propriété (anglais)
Manuel du propriété (français)

NO. NO.
DE DE
RéF. PIECE
DESCRIPTION
1 59192
2 65139
3 106222X
4 59904
5 106732X624
6 278H
7 9040H
8 106108X624
9 106268X
10 7152J
11 104757X428
144334
Capuchon de la valve du pneu
Tubulure de la valve
Pneu antérieur 15 x 6 0 - 6
Chambre à air antérieure (non fournie)
Ensemble de la jante antérieure de 6"
Graisseur (roue antérieure seulement)
Palier à bride (roue antérieure seulement)
Ensemble de la jante arrête de 8"
Pneu arrête 18 x 9.5-8
Chambre à air arrêté (non fournie)
Chapeau de l'essieu 1 50 X 1 00
Joint d'étanchéité de pneu (tube de
.30L [10 oz. Tube])
REMARQUE: Toutes les dimensions de composant sont données en pouces E.-U. -- 1 pouce = 25,4 mm.
PIÉCES DE RECHANGE
TRACTEUR -- NUMÉRO DE MODELE PO1742STC
LEVAGE DETONDEUSE

NO. NO.
DE DE
REF. PIECE
DESCRIPTION
1 159460
2 159471
3 105767X
4 12000002
5 19211621
6 120183X
7 109413X
8 124526X
11 139865
12 139866
13 4939M
15 173288
16 73350800
17 175689
18 73800800
19 139868
20 163552
31 169865
32 73540600
REMARQUE: Toutes les dimensions de composant sont données en pouces E.-U. - - 1 pouce = 25,4 mm.

PIÉCES DE RECHANGE
TRACTEUR -- NUMÉRO DE MODELE PO1742STC
CARTER DETONDEUSE
NO. NO.
DE DE
REF. PIECE
DESCRIPTION
1 165892
2 72140506
3 138017
4 165460
5 4939M
6 178024
8 850857
9 10040600
10 140296
11 532 13 41-49
-- 5321397-75
-- 5321389-71
13 137645
14 128774
15 110485X
16 174493
18 72140505
19 132827
20 159770
21 73680500
23 177563
24 105304X
25 123713X
26 110452X
27 130968X428
28 19111016
29 131491
30 173984
31 129963
32 173436
33 178342
34 72110614
Ensemble de carter de tondeuse 42"
Boulon
Ensemble du support de barre de non
mouvement antérieur 38/42
Ensemble du support de barre de non
mouvement de carter
Ressort de retenue
Barre de mouvement
Boulon 3/8-24x1 25 Cat 8
Rondelle frein
Rondelle durcie
(Les lames suivantes sont disponibles)
Lame déchiqueteuse standard 42"/107
cm (pour les tondeuses déchiqueteuse seulement)
Lame déchiqueteuse de qualité supéri-
eure 42^ / 107 cm (pour une(Meilleure résistance à l'usure lors du déchiquetage)
Lame de portance elevée 42^ / 107 cm
(pourmettre en sac ou déverser)
Ensemble de l'arbre de mandrin éventé
Boitier du mandrin éventé
Roulement à billes du mandrin
Dispositif du courant à air de tondeuse
éventé
Boulon de chariot 5/16-18 x 5/8
Boulon à épaulement
Chicane
Écrou
Support de déflecteur de décharge de tondeuse 42"
Capuchon de manchon
Ressort de torsion de deflecteur
Rondelle frein
Déflecteur de décharge
Rondelle 11 / 32 × 5 / 8 × 16 Ja
Tige à charnière
Vis à filets laminés H
Rondelle d'entreoisement de tondeuse
éventé
Poulie de mandrin
Écrou frein
Boulon
NO. NO.
DE DE
REF. PIECE
36 131494
37 19131316
40 73680600
44 140088
45 4497H
46 137729
48 133944
52 139888
53 184907 Coussin de l'ensemble du levier de frein
55 155046 Bras de galet-tendeur
56 165723 Entretoise de retenue
59 141043 Protecteur du galet-tendeur TUV
67 106932X Bouton
68 144959 Courroie trapézoidale de tondeuse 42"
142 165890 Ressort
145 165888 Poulie du galet-tendeur
146 171977 Galet-tenduer
147 131335 Ressort de traction
148 169022 Ressort de retenue
149 165898 Ressort de retenue
150 19091216 Rondelle 9 / 32× 3 / 4× 16 Ja.
151 169670 Support du cable d'embrayeage
152 169676 Cable d'embrayage
153 169674 Rondelle 3/8
154 169675 Ressort de retenue
155 169671 Ressort de retenue du levier du cable d'embravage
156 169672 Entretoise du cable d'embrayage
157 169669 Tige du cable d'embrayage
158 17720408 Vis H 1/4-20 x 1/2
159 72140614 Boulon 3/8-16 UNC x 1-1/2
184 19131410 Rondelle 13 / 32× 7 / 8× 10 Ja.
-
- 130794 Ensemble du mandrin (il compris seulement du carter, de l'axe et de la quincaillerie de l'axe. La poulie n'est pas compris)
171639 Ensemble du carter de tondeuse complet
REMARQUE: Toutes les dimensions de composant sont données en pouces E.U. --1 pouce = 25,4 mm.
GARANTIE LIMITEE
Le Fabricant garantit à l'acheteur initial que son produit tel que manufactured est libre de défaut de matière et d'ouvrage. Pendant deux (2) ans, à compter de la date d'achat de la part de l'acheteur initial, nous réparerons ou replacerons à notre besoin, gratuiment, toute piece, sur laquelle nous estimerons qu'il existe un défaut de matière ou d'ouvrage. Cette garantie est soumise aux limitations et exceptions suivantes:
- Cette garantie ne couvre pas le moteur, la transmission/composants de transmission pas fabriqués par EHP, la batterie (sauf comme mentionnée ci-dessous) ou les pieces detachées. Veuillez-vous consulter la garantie applicable du fabricant des articles.
- L'acheteur est responsable des frais du transport de tous les équipements actionnés par moteur ou les accessoires. L'acheteur est responsable des frais aussi du transport de toutes les pieces (couvertes par cette garantie) soumis pour le remplacement à moins que Electrolux Home Products demande à l'acheteur de renvoyer les pieces.
- Garantie de la batterie: Pour les produits équipés d'une batterie, nous remplacerons, gratuitemment, toute batterie estiée defectueuse pendant les quatre-vingt-dix (90) jours initiaux suivant l'achat. Avres quatre-vingt-dix (90) jours, nous échangergons la batterie, le coult pour vous estre 1/12 du prix d'une nouvelle batterie pour chaque mois complet a compter de la date d'achat initiale. La batterie doit etre entretenue selon les directives données dans la documentation appropriee.
- La période de garantie applicable aux produits proposés en location ou à des fins commerciales est limitée à quatre-vingt-dix (90) jours à compter de la date d'achat initiale.
- Cette garantie ne s'aquique qu'aux produits correctement montés, regles, utilisés et entretenus conformément aux instructions données dans la documentation appropriée. Cette garantie ne s'aquique pas aux produits qui ont ete modifiés, utilisés incorrectement, abusés, mal assemblés, mal installés ou avariés lors de la livraison ou usage normal.
- Exclusions: Les courroies, les lames, les adaptateurs de lame, l'usage normal, les réglages normaux, la visserie standard, et l'entretien normal sont exclus de cette garantie.
- En cas de problème entrant dans le cadre de cette garantie, veuillez-vous returner votre machine à un concessionnaire autorisé.
Si vous auriez aucune question sans reponse concernant cette garantie, s'il vous plaît contactez:
en nous donnant le numero du modele, le numero de série, la date d'achat de votre machine ainsi que l'adresse du concessionnaire
autorisé chez qui vous l'avez acheté.
CETTE GARANTIE NE COUVRE AUCUN DOMMAGE INCIDENTEL OU CONSEQUENT ET Toute GARANTIE IMPLICITE EST LIMITEE AUX MÉMES PÉRIODES PRECISEES ICI POUR LES GARANTIES EXPLICITES DU FABRICANT. Certaines localités ne permettent aucune restriction des dommages conséquents ou de la durée d'une garantie implicite et; par conséquent, il se pourrait que les restrictions et exclusions enoncées ci-dessus ne s'appliquent pas à vous. Cette garantie vous donne droits légaux spécifiques et vous pouvez aussi jour d'autres droits d'un endroit à un autre.
Cette garantie est une garantie limitée comme définie dans la loi Magnuson-Moss Act de 1975.
GUIDE SUGGÈRE POUR L'ÉVALUATION DES PENTES AFIN D'AMéliORER LA SECURITE D'UTILISATION


AVERTISSEMENT: Pour éviter de vous blesser gravement, utilisez votre tracteur parallelement à la pente, jamais transversalement. N'affrontez pas de pentes de plus de 15 degrés. Effectuez les virages graduelflement afin d'éviter le renversement ou la perte de contrôle. Soyez extrément prudent quand vous changez de directions sur les pentes.
- Pliez cette page suivant les pointillées, comme précédemment.
- Tenez cette page devant vous, avec le côte gauche parallèle à un tronc d'arbre ou à tout autre structure verticale.
- Regardez à travers la piuure dans la direction de la pente que vous entendez mesurer.
- Comparez l'angle de la pliure avec la pente de la colline.
Notice Facile