PC17H42STA - Débroussailleuse POULAN - Notice d'utilisation et mode d'emploi gratuit
Retrouvez gratuitement la notice de l'appareil PC17H42STA POULAN au format PDF.
| Type d'appareil | Tondeuse à gazon |
| Puissance | 17,0 C.V. |
| Largeur de coupe | 42 pouces (107 cm) |
| Type de moteur | Non précisé |
| Alimentation | Essence |
| Type de transmission | Non précisé |
| Nombre de vitesses | Non précisé |
| Type de démarrage | Non précisé |
| Poids | Non précisé |
| Dimensions | Non précisé |
| Fonctions principales | Montage, Utilisation, Entretien, Révision et Réglages, Entrepôt, Guide de Dépannage, Pièces de Rechange |
| Accessoires inclus | Non précisé |
| Garantie | Non précisé |
| Fabrication | Non précisé |
FOIRE AUX QUESTIONS - PC17H42STA POULAN
Téléchargez la notice de votre Débroussailleuse au format PDF gratuitement ! Retrouvez votre notice PC17H42STA - POULAN et reprennez votre appareil électronique en main. Sur cette page sont publiés tous les documents nécessaires à l'utilisation de votre appareil PC17H42STA de la marque POULAN.
MODE D'EMPLOI PC17H42STA POULAN
Révision et Réglages
- Entreposage
Guide de Dépannage
- Pièces de Rechange
Pour les pièces de rechange et l'entretien, contactez notre concessionnaire autorisé : appelez le 1-800-849-1297.
Pour l'assistance technique : appelez le 1-800-829-5886
Poulan
IMPORTANT : CETTE MACHINE COUPANTE EST CAPABLE D'AMPUTER LES MAINS, LES PIEDS ET DE PROJETER DES OBJETS. L'INOBSERVATION DES RÈGLES DE SÉCURITÉ SUIVANTES PEUT ÊTRE LA CAUSE DE BLESSURES SÉRIEUSES ET ÉVENTUELLEMENT MORTELLES.
I. Règles générales d'utilisation
Il est impératif, avant de démarrer la machine, de lire et de comprendre toutes les instructions figurant dans le manuel d'utilisation et sur la machine. - N'autorisez que des adultes responsables et qui connaissent les instructions à utiliser la machine. - Débarrassez la zone de tonte de tout objet tel que pierres, jouets, fils métalliques, etc. Ces objets peuvent être soulevés et projetés par la lame. Assurez-vous d'être la seule personne présente dans la zone de tonte avant de commencer à tondre. Arrêtez la machine si quelqu'un entre dans la zone de tonte. - Ne transportez jamais de passagers, sous aucun prétexte. - Ne tondez en marche arrière que si cela est absolument nécessaire. Regardez toujours en bas et en arrière avant et pendant que vous reculez. - Soyez conscient de l'orientation de la décharge de l'herbe coupée. Ne dirigez jamais cette décharge vers quelqu'un. N'utilisez jamais la tondeuse sans le sac de décharge d'herbe coupée ou le déflecteur de décharge. - Ralentissez avant de tourner. - Ne vous éloignez jamais d'une machine en marche. Il est impératif d'arrêter les lames, de serrer le frein de stationnement, d'arrêter le moteur et de retirer les clés avant de descendre de la machine. - Arrêtez les lames quand la machine n'est pas en train de tondre. - Arrêtez le moteur avant de retirer le sac de décharge d'herbe coupée ou de déboucher l'orifice de décharge. - Tondez uniquement avec la lumière du jour ou avec une bonne lumière artificielle. - N'utilisez pas le tracteur si vous êtes sous l'influence de l'alcool ou de drogues. - Faites attention à la circulation quand vous devez utiliser la machine à proximité d'une route ou traverser une route. - Faites particulièrement attention lors du chargement ou du déchargement du tracteur dans une remorque ou un camion. - Les données indiquent que les opérateurs de 60 ans et plus sont impliqués dans un grand pourcentage d'accidents liés aux tondeuses à gazon à équitation. Ces opérateurs devraient évaluer leur capacité à utiliser la tondeuse à gazon à équitation en toute sécurité pour se protéger ainsi que pour protéger les autres personnes contre des blessures graves. - Maintenez la machine libre d'herbe, de feuilles ou de toute autre accumulation de débris qui pourrait toucher les pièces chaudes d'échappement ou les pièces du moteur et brûler. Ne laissez pas le carter de la tondeuse labourer les feuilles ou d'autres débris qui peuvent provoquer une accumulation. Nettoyez tout débordement d'huile ou de carburant avant d'utiliser ou de ranger la machine. Laissez la machine refroidir avant de la ranger.
II. Utilisation sur un terrain en pente
Les pentes sont une des causes majeures des pertes de maîtrise et des accidents où la machine se retourne sur le conducteur. Ces accidents peuvent être la cause de blessures sévères et éventuellement de la mort. En présence d'une pente, il est nécessaire d'être particulièrement prudent. Si vous ne pouvez pas monter à reculons la pente, ou si vous avez la moindre appréhension, n'utilisez pas votre tondeuse.
Faites :
Tondez les pentes en montant ou en descendant, mais jamais perpendiculairement à la déclivité. Enlevez les obstacles tels que les pierres, les branches d'arbres, etc. Faites attention aux dépressions, aux ornières et aux irrégularités du terrain. Un terrain irrégulier peut retourner la machine. L'herbe haute peut cacher des obstacles. Utilisez une vitesse lente. Choisissez une vitesse lente pour ne pas avoir à arrêter ou à changer de vitesse sur la pente.
- Suivez les recommandations du fabricant pour les poids de roue ou les contrepoids pour améliorer la stabilité.
- Soyez particulièrement prudent avec le sac de décharge d'herbe coupée et les autres accessoires. Ceux-ci peuvent modifier la stabilité de la machine.
- Les mouvements sur les pentes doivent demeurer lents et progressifs. Ne faites pas de brusques changements de vitesse ou de direction.
- Évitez les démarrages et les arrêts sur une pente. Si les pneus dérapent, dégagez les lames et descendez lentement la pente en suivant la déclivité maximale.
- Ne virez pas lorsque vous êtes sur une pente à moins que cela ne soit absolument nécessaire. Dans le cas où il est nécessaire de virer, virez lentement, progressivement et si possible vers le bas de la pente.
- Ne tondez pas près des douves, des fossés ou des remblais. La tondeuse peut se retourner soudainement si une roue est dans le vide au-dessus d'une douve, d'un fossé, ou si une berge s'effondre.
- Ne tondez pas quand l'herbe est mouillée. Une réduction de la traction pourrait être la cause d'un dérapage. N'essayez pas de stabiliser la machine en mettant votre pied sur le sol. N'utilisez pas le sac de décharge d'herbe coupée quand la pente est trop escarpée.
III. Enfants
Des accidents dramatiques peuvent survenir si l'utilisateur n'est pas conscient de la présence d'enfants. Les enfants sont fréquemment attirés par la machine et la tonte de la pelouse. Ne supposez jamais que les enfants restent à l'endroit où vous les avez vus en dernier.
- Gardez les enfants en dehors de l'aire de tonte sous la surveillance d'un adulte de confiance.
- Soyez vigilant et arrêtez la machine si un enfant pénètre dans l'aire de tonte.
- Regardez toujours en bas et en arrière, à la recherche de petits enfants avant et pendant que vous reculez.
- Ne transportez jamais d'enfants. Ils peuvent tomber et être sérieusement blessés ou ils peuvent entraver l'utilisation en toute sécurité du tracteur. N'autorisez jamais les enfants à utiliser le tracteur.
- Soyez particulièrement prudents lorsque vous approchez des places sans visibilité, des buissons, des arbres ou de tout objet pouvant entraver la vision normale.
IV. Entretien
- Soyez particulièrement prudent lors de la manipulation d'essence ou de tout autre carburant. Ils sont inflammables et leurs vapeurs peuvent être la cause d'explosion.
N'utilisez que des récipients approuvés.
- N'enlevez jamais le bouchon du réservoir d'essence et n'ajoutez jamais d'essence quand le moteur marche. Laissez refroidir le moteur avant de remplir le réservoir. Ne fumez pas.
- Ne remplissez jamais le réservoir à l'intérieur d'un bâtiment.
- sence où une flamme, telle que celle d'un chauffe-eau, est exposée.
- Ne marchez jamais la tondeuse à l'intérieur d'un espace clos.
- Conservez les boulons et les écrous, et en particulier ceux qui servent à la fixation de la lame, serrés correctement. Conservez la machine en bon état de fonctionnement.
- N'altérez jamais le fonctionnement normal des dispositifs de sécurité. Vérifiez leur fonctionnement de façon régulière.
- Ne permettez pas l'accumulation d'herbe, de feuilles, ou de débris de tout genre sur votre machine. Nettoyez les éclaboussures d'huile ou d'essence. Laissez refroidir la machine avant de l'entreposer.
- Dans le cas où vous heurtez un obje âts. Avant de redémarrer, réparez si nécessaire les dégâts.
- Ne tentez aucun ajustement, aucune réparation avec le moteur en marche.
- Les éléments assurant la collecte de l'herbe coupée sont susceptibles à l'usure, aux dégâts et à la détérioration. Ils pourraient exposer les parties mobiles et permettre la projection d'objets.
Vérifiez fréquemment ces différents éléments et remplacez-les, si nécessaire, par les pièces détachées recommandées par le fabricant.
- Les lames de la fendeuse sont aiguisées et coupantes. Enveloppez les lames ou portez des gants et soyez particulièrement prudent lors de leur entretien.
- Vérifiez fréquemment le fonctionnement des freins. Assurez le réglage et l'entretien quand cela est nécessaire.





Assurez-vous que la zone est dégagée d'autres personnes avant de commencer à tondre. Arrêtez la machine au cas où quelqu'un entre dans cette zone. - Ne transportez jamais de passagers ou d'enfants, même avec les lames arrêtées. - Ne tondez pas en marche arrière à moins que cela ne soit absolument nécessaire. Regardez toujours en bas et en arrière avant et pendant que vous reculez. - Ne transportez jamais d'enfants. Ils pourraient tomber et être sérieusement blessés ou interférer avec le fonctionnement de la machine. - Gardez les enfants hors de la zone à tondre et sous la surveillance d'un autre adulte digne de confiance. - Soyez vigilant et arrêtez la machine au cas où un enfant entre dans la zone à tondre. - Avant et pendant que vous reculez, regardez toujours en bas et en arrière pour vous assurer qu'il n'y a pas de petits enfants. - Tondez les pentes (15° max.) en montant ou en descendant, mais jamais perpendiculairement à la déclivité. - Enlevez les obstacles tels que les pierres, les branches d'arbres, etc. - Faites attention aux dépressions, aux ornières et aux irrégularités du terrain. Un terrain irrégulier peut faire basculer la machine. L'herbe haute peut cacher des obstacles. - Utilisez une vitesse réduite. Choisissez une vitesse réduite pour ne pas avoir à arrêter ou à changer de vitesse sur la pente. - Évitez les démarrages et les arrêts sur une pente. Au cas où les pneus patinent, désengagez les lames et descendez la pente en suivant la déclivité maximale. - Si la machine cesse d'avancer en montée, arrêtez les lames et reculez lentement. - Ne tournez pas lorsque vous êtes sur une pente à moins que cela ne soit absolument nécessaire. Dans le cas où il est nécessaire de tourner, tournez lentement, progressivement et, si possible, vers le bas de la pente.

AVERTISSEMENT : Ne descendez pas les pentes au point mort, vous pourriez perdre le contrôle du tracteur.

AVERTISSEMENT: Remorquez seulement les accessoires recommandés par et selon les spécifications du fabricant de votre tracteur. Utilisez votre bon sens pendant que vous remorquez. Opérez avec la vitesse la plus réduite lorsque vous circulez sur une pente. Il est dangereux d'avoir un chargement trop lourd lorsque vous opérez sur une pente. Les pneus peuvent perdre la traction avec le sol et vous faire perdre la commande de votre tracteur.

AVERTISSEMENT : Débranchez toujours le fil de bougie d'allumage et, pour prévenir les démarrages accidentels, posez-le de telle façon qu'il ne puisse pas entrer en contact avec la bougie d'allumage lors de l'installation, du transport, des ajustements ou des réparations.

Avertissement :
Les gaz d'échappement et certains composants des véhicules contiennent ou émettent des
Des produits chimiques reconnus dangereux par l'État de la Californie, parce que cancérigènes, tératogènes ou responsables d'autres troubles de la reproduction.

Avertissement :
Les bornes des batteries, ainsi que toutes les bornes et leurs accessoires contenant du plomb, des dérivés du plomb ou des produits chimiques à base de plomb, sont reconnus dangereux par l'État de la Californie, comme cancérigènes, tératogènes ou responsables d'autres troubles de la reproduction. Lavez-vous soigneusement les mains après les avoir touchés.
SPÉCIFICATIONS DE PRODUIT
| Capacité et le type d'essence: | 1,25 Gallons (4,7 L) L'essence sans plomb normale |
| Type d'huile(API-SF-SJ): | SAE 30(supérieure de 32°F/0°C) SAE 5W-30(inférieure de 32°F/0°C) |
| Capacité d'huile: | Avac un filtré 3,5 Pintes Sans filtré 3,0 Pintes |
| Bougie d'allumage:(Écart: 0,030 po/0,76 mm) | Champion RC12YC |
| Vitesse de marche | Marche en avant: 5.2/8,4 Marche en arrière: 2,7/4,4 |
| Pression (Pneu): | Devant: 14 PSI Arrière: 12 PSI |
| Système de chargement: | 3 amps de batterie 5 amps des phares |
| Batterie: | AMP/HR: 28 MIN. CCA: 230 Dimension: U1R |
| Couple de rotation au boulon de lame: | 27-35 ft.-lbs. (37-47 N/m) |
FÉLICITATIONS pour votre achat. Ce tracteur a été conçu, perfectionné et fabriqué pour assurer un rendement et une sécurité maximum.
S'il survient un problème que vous ne pouvez pas résoudre, contactez le centre d'entretien autorisé le plus proche. Vous y trouverez des techniciens qualifiés, équipés des outils appropriés pour effectuer l'entretien et la réparation de ce tracteur.
Veuillez lire et conserver ce manuel. Les instructions qu'il contient vous permettront de monter et d'entretenir correctement votre tracteur. Observez toujours les "REGLES DE SECURITE".
Responsabilités du client
- Lisez et observez les règles de sécurité.
- Suivez un programme régulier d'entretien et d'utilisation du tracteur.
- Suivez les instructions dans les sections Entretien et Entreposage de ce manuel du propriétaire.
AVERTISSEMENT : Ce tracteur est équipé d'un moteur à combustion interne et il ne doit pas être utilisé sur ou près d'un terrain couvert d'arbres, d'arbrisseaux ou d'herbe si le système d'échappement n'est pas muni d'un pare-étincelles qui rencontre les exigences des lois locales applicables. Quand un pare-étincelles est utilisé, il doit être maintenu en bon état de fonctionnement par l'opérateur.
Un pare-étincelles pour le silencieux est disponible auprès du centre d'entretien autorisé le plus proche (voir la section PIÈCES DE RECHANGE de ce manuel).
Sommaire
RÈGLES DE SÉCURITÉ 2-3
SPÉCIFICATIONS DU PRODUIT 4
RESPONSABILITÉS DU CLIENT 4
MONTAGE 6-8
UTILISATION 9-14
GUIDE D'ENTRETIEN 15
ENTRETIEN 15-18
RÉVISION ET RÉGLAGES 19-23
ENTREPOSAGE 24
GUIDE DE DÉPANNAGE 25-27
PIÈCES DE RECHANGE - TRACTEUR 28-41
GARANTIE 42
Pièces non montées
| Volant de direction Adaptateur du volant de direction Arbre de rallonge de direction Insert du volant de direction Manchon de direction | Siège (1) Rondelle 17/32 x 1-3/16 x 12 Jauge (1) Rondelle frein 1/2 (1) Boulon de réglage 1/2-13 x 1 |
| (1) Rondelle Plate Grand (1) Boulon H 1/4-28 x 1-1/4 | Clés (2) Clés Tube de Vidange Guide-pente |
Montage
Votre nouveau tracteur a été monté à l'usine sauf les pièces qui ne sont pas montées pour l'expédition. Pour assurer l'utilisation correcte et sûre de votre tracteur, toutes les pièces et la visserie que vous montez doivent être serrées à fond. Utilisez les bons outils pour assurer un fonctionnement sécuritaire.
Les outils pour le montage de votre tracteur
Un jeu de clés à douilles rendra le montage plus aisé. Les dimensions normales des clés sont indiquées.
(1) Clé de 3/4
Manomètre à pneu
Clé de 7/16"
Couteau tout usage
Pince
Lorsque les termes "DROITE" ou "GAUCHE" sont utilisés, ils se réfèrent à la droite ou à la gauche depuis la position de l'opérateur assis au volant.
Déballez le carton
- Enlevez toutes les pièces détachées et les petites boîtes contenant les pièces du carton.
- Couper le long des lignes pointillées sur les quatre surfaces du carton. Enlever les panneaux situés à chaque bout et étendre à plat les panneaux des côtés. Vérifiez s'il y a des pièces détachées et conservez-les.
Fixer le volant de direction (voir la fig. 1)
ASSEMBLER L'ARBRE DE RALLONGE ET LE MANCHON DE DIRECTION
Glissez l'arbre de rallonge sur l'arbre de direction inférieur. Alignez les trous de montage à l'intérieur de la rallonge sur ceux de l'arbre de direction inférieur et installez un boulon hexagonal 1/4 et un écrou frein. Serrez à fond. IMPORTANT : SERREZ LE BOULON ET L'ÉCROU À FOND À UNE FORCE DE TORSION DE 13-16 N/M (10-12 FT. LBS). Mettez les pattes du manchon de direction par-dessus les fentes dans le tableau de bord et appuyez sur le manchon pour le fixer. INSTALLER LE VOLANT DE DIRECTION. Assurez-vous que les roues antérieures du tracteur soient bien droites. Enlevez l'adaptateur du volant de direction et glissez-le sur l'arbre de direction. Placez le volant de direction afin que les barres transversales soient horizontales (gauche à droite) et glissez-le à l'intérieur de l'arbre et sur l'adaptateur du volant de direction. Assemblez la grande rondelle plate et l'écrou hexagonal 1/2 et serrez à fond. Emboîtez la garniture du volant de direction dans le centre du volant de direction. Enlevez l'emballage du capot et de la calandre.
IMPORTANT : FAITES ATTENTION AUX AGRAFES DE LA PALETTE ET ENLEVEZ-LES. ELLES POURRAIENT CREVER LES PNEUS QUAND VOUS RETIREZ LE TRACTEUR DE LA PALETTE EN LE FAISANT ROULER.
FIG. 1
Installer le siège (voir la fig. 2)
Réglez le siège avant de serrer le boulon de réglage.
- Enlevez le boulon de réglage, la rondelle frein et la rondelle plate qui fixent le siège à l'emballage, et mettez-les de côté pour l'assemblage du siège au tracteur.
- Pivotez le siège vers le haut et enlevez-le de l'emballage. Débarrassez-vous de l'emballage.
- Placez le siège sur le fond pour positionn sur le gros orifice fendu du fond.
- Poussez sur le siège pour accroch dans le trou oblong et tirez le siège vers l'arrière du tracteur.
- Pivotez le siège et le dossier vers l'avant et montez le boulon de réglage, la rondelle de sécurité et la rondelle plate sans les serrer.
- Mettez le siège dans la position d'utilisation et asseyez-vous dessus. Glissez le siège à la position désirée. Vous devez pouvoir appuyer à fond sur la pédale de frein/embrayage.
- Descendez du tracteur. Ne déplacez pas le siège de sa position.
- Soulevez le siège et serrez à fond le boulon de réglage.
FIG. 2
Vérifier la batterie (voir la fig. 3)
Levez le fond du siège à la position élevée. Si cette batterie est mise en service après le mois ou l'année indiquée sur l'étiquette (étiquette localisée entre les bornes), chargez la batterie pour un minimum d'une heure à 6-10 ampères. (Voir "BATTERIE" dans la section Entretien de ce manuel).
FIG. 3
REMARQUE : Procédez comme suit pour retirer le tracteur de la palette en le faisant rouler ou en le conduisant.
Pour retirer le tracteur de la palette en le faisant rouler (voir la section fonctionnement pour connaître l'emplacement et la fonction des commandes).
- Abaissez le levier de levage du piston et placez le levier de levage d'accessoire à la position la plus haute.
- Appuyez sur la pédale de frein/embrayage pour dégager le frein de stationnement.
- Déplacez la commande de roue libre à la position roue libre pour débrayer la transmission. (Voir “POUR TRANSPORTER” dans la section fonctionnement de ce manuel). Retirez le tracteur de la palette en le faisant rouler.
- Enlevez le frettage qui tient le déflecteur de décharge contre le tracteur.
Pour retirer le tracteur de la palette en le conduisant (voir la section fonctionnement pour connaître l'emplacement et la fonction des commandes).
AVERTISSEMENT : avant le démarrage, nous vous prions de lire, comprendre et suivre toutes les instructions dans la section Fonctionnement de ce manuel d'instructions. S'assurer que le tracteur soit placé dans une zone bien aérée. S'assurer qu'il n'y a aucune personne ou objet à proximité.
S'assurer d'avoir terminé toute phase d'assemblage. Vérifiez le niveau d'huile du moteur et remplissez le réservoir d'essence. - Placer le contrôle de la roue libre en position "transmission enclenchée". - S'asseoir sur le siège, presser la pédale de frein/embrayage et appliquer le frein de stationnement. - Placer le levier de vitesse en position neutre (N). - Presser le piston du levier de levage et placer le dispositif du levier de levage d'accessoire dans la position la plus haute. - Démarrer le moteur. Après le démarrage du moteur, déplacer la commande des gaz au point mort. - Débloquer le frein de stationnement. - Déplacer lentement le levier de vitesse vers l'avant et diriger lentement le tracteur hors de la palette. - Appliquer le frein pour arrêter le tracteur, actionner le frein de stationnement et placer le levier de vitesse au neutre. - Tourner la clé à "Stop".
Continuez selon les instructions suivantes.
Vérifier la pression des pneus
Les pneus de votre tracteur ont été surgonflés à l'usine pour l'expédition. La pression de pneu correcte est importante pour assurer les meilleurs résultats de tonte.
Réduisez la pression des pneus à la pression indiquée dans la section "Spécifications du Produit" de ce manuel.
Vérifier si la tondeuse est de niveau
Pour les meilleurs résultats de tonte, le boîtier de tondeuse doit être correctement nivelé. Référez-vous à la section “POUR NIVELER LE BOÎTIER DE TONDEUSE” dans la section Entretien et Réglages de ce manuel.
Vérifier si toutes les courroies sont correctement en place.
Reportez-vous aux figures illustrées pour le remplacement des courroies d'entraînement de lame de tondeuse et des courroies de déplacement dans la section Entretien et Réglages de ce manuel. Assurez-vous que toutes les courroies sont correctement positionnées dans les guides-courroie.
Vérifier le système de frein.
Après avoir appris à utiliser votre tracteur, vérifiez que les freins sont correctement réglés. Référez-vous à la section “POUR RÉGLER LE FREIN” dans la partie Entretien et Réglages de ce manuel.
Liste de contrôle
AVANT D'UTILISER VOTRE TRACTEUR, NOUS VOULONS NOUS ASSURER QUE VOUS TIREREZ LE MEILLEUR RENDEMENT DE CE PRODUIT DE QUALITÉ ET QUE VOUS EN SEREZ SATISFAIT.
Lisez la liste de contrôle.
Toutes les instructions ont été exécutées. Il n'y a pas de pièces détachées dans le carton. ✓ La batterie a été correctement préparée et chargée. (La période minimale de temps est 1 heure à raison de 6 ampères.) ✓ Le siège a été ajusté à une position confortable et il a été serré à fond. Tous les pneus ont été correctement gonflés. (Les pneus ont été surgonflés pour l'expédition.) Assurez-vous que le carter de tondeuse ait été correctement nivelé du devant à l'arrière et d'un côté à l'autre pour obtenir les meilleurs résultats. (Les pneus doivent être correctement gonflés pour le nivellement.) ✓ Vérifiez la tondeuse et les courroies d'entraînement. Assurez-vous qu'elles soient engagées sur les poulies et à l'intérieur de tous les guides-courroie. ✓ Vérifiez le câblage. Assurez-vous que toutes les connexions soient bien attachées et que les fils soient correctement serrés. ✓ Avant de conduire le tracteur, assurez-vous que la commande de la roue libre soit à la position de "transmission engagée" (Référez-vous aux sections "POUR TRANSPORTER" dans le Manuel de l'Opérateur).
Pendant que vous apprenez à utiliser votre tracteur, faites attention au :
Niveau d'huile de moteur. ✓ Réservoir d'essence (rempli d'essence sans plomb normale, fraîche, et propre). ✓ Avant de démarrer le moteur, assurez-vous que vous comprenez la fonction et l'emplacement de toutes les commandes. ✓ Assurez-vous que le système de frein fonctionne sans risque. ✓ Il est important de purger la transmission avant de démarrer votre tracteur pour la première fois. Suivez les instructions correctes pour le démarrage et la purge de la transmission (Référez-vous aux sections “POUR DEMARRER LE MOTEUR” et “PURGER LA TRANSMISSION” dans le Manuel de l'utilisateur).
Ces symboles peuvent se montrer sur le tracteur ou dans les publications fournies avec le produit. Apprenez et comprenez leur signification.

EN ARRIÈRE

POINT MORT

HAUT

BAS

ETRANGLEUR

RAPIDE

LENTE

COUPER LE MOTEUR

ALLUMER LES PHARES

DÉMARRER LE MOTEUR

MOTEUR ALLUMÉ

FREIN DE STATIONNEMENT

FREIN DE STATIONNEMENT VERROUILLÉ

ALLUMAGE
HAUTEUR DE TONDEUSE

DEVERROUILLE

PAR DESSUS TEMPERATURE LUMIÈRE

ESSENCE

PRESSION D'HUILE

BATTERIE

MARCHÉ ARRIÈRE

MARCHE AVANT

HAUTEUR DE TONDEUSE

LEVAGE DE LA TONDEUSE

EMBRAYAGE D'ACCESSOIRE ENGAGÉ

ROUE LIBRE (Seulement pour les modèles)

Le manquement à suivre les instructions de sécurité pourrait résulter en de sérieuses blessures ou même la mort. Le symbole d'alerte à la sécurité est utilisé pour identifier les informations de sécurité à propos des risques, qui peuvent avoir pour résultats la mort, de sérieuses blessures et/ou endommager votre propriété.

DANGER indique un risque qui, s'il n'est pas évité, aura ses.

AVERTISSEMENT indique un risque qui, s'il n'est pas évité, pourrait avoir comme conséquence la mort ou des blessures sérieues.

ATTENTION causer des blessures mineures ou modérées.
ATTENTION, lorsqu'il est utilisé sans le symbole d'alerte, indique une situation qui pourrait résulter en un endommagement du tracteur et/ou du moteur.

SURFACES CHADES indique un risque qui, s'il n'est pas évité, pourrait avoir comme conséquence la mort, des blessures sérieues et/ou l'endommagement de la propriété.

FEU ses et/ou l'endommagement de la propriété.
Connaissez votre tracteur
AVANT D'UTILISER VOTRE TRACTEUR, LISEZ CE MANUEL DU PROPRIÉTAIRE ET LES RÈGLES DE SÉCURITÉ.
Comparez les illustrations ci-dessus à celles de votre tracteur afin de vous familiariser avec l'emplacement des différentes commandes et avec les réglages. Gardez ce manuel pour référence.
FIG. 4
Nos tracteurs sont conformes aux normes de sécurité de l'American National Standards Institute.
LEVIER D'EMBRAYAGE D'ACCESSOIRE - est utilisé pour engager les lames de tondeuse ou les autres accessoires montés au tracteur.
POSITION DE L'INTERRUPTEUR DES PHARES - permet d'allumer/éteindre les phares du tracteur.
COMMANDE DES GAZ/ÉTRANGLEUR - permet de démarrer le moteur et de commander la vitesse du moteur.
PÉDALE DE FREIN/EMBRAYAGE - permet de débrayer la transmission, d'arrêter le tracteur et de démarrer le moteur.
LEVIER DU FREIN DE STATIONNEMENT - bloque la pédale de frein/embrayage en position de frein (BRAKE).
COMMANDE DE LA ROUE LIBRE - débraye la transmission pour le transport ou le remorquage du tracteur quand le moteur ne fonctionne pas.
CONTACTEUR D'ALLUMAGE - permet de démarrer et d'arrêter le moteur.
PLONGEUR DE LEVIER DE LEVAGE - relâche le levier de levage d'accessoire lors d'un changement de position.
LEVIER DE LEVAGE D'ACCESSOIRE - permet de soulever et de baisser le carter de tondeuse ou les autres accessoires montés au tracteur.
LEVIER DE COMMANDE DE DÉPLACEMENT - permet la sélection de la vitesse et la direction du tracteur.

L'utilisation d'un tracteur présente le risque de projection de particules dans les yeux, ce qui peut causer des blessures sérieuses. Portez toujours des lunettes de sécurité ou une visière pendant que vous utilisez le tracteur, ou que vous effectuez des réglages ou des réparations. Nous recommandons des lunettes de sécurité ou un masque large de sécurité porté par-dessus des lunettes correctrices.
Pour engager le frein de stationnement (voir la fig. 5)
Votre tracteur est muni d'un interrupteur de détection de présence de l'opérateur. Le moteur s'arrête si l'opérateur quitte le siège sans engager le frein de stationnement lorsque le moteur est en marche.
- Appuyez à fond sur pour la mettre en position de frein (BRAKE). Maintenez le pied sur la pédale.
- Déplacez le levier de frein de stationnement à la position engagée (ENGAGED) et relâchez la pédale de frein/embrayage. La pédale devrait rester Assurez-vous que le frein de stationnement retienne le tracteur sans risque.
FIG. 5
Lames de tondeuse
Pour arrêter les lames de la tondeuse, ramenez le levier d'embrayage d'accessoire à la position "Désengagé".
Pour arrêter l'entraînement, abaissez complètement la pédale d'embrayage/frein à la position "Frein". Déplacez le levier de commande de déplacement à la position point mort (N).
Moteur
- Déplacez la commande des gaz à la position lente.
REMARQUE : Si vous ne déplacez pas et permettez que le moteur marche au ralenti avant de l'arrêter, il peut se produire des retours de flamme au carburateur.
- Tournez la clé de contact à la position coupée STOP et enlevez-la. Enlevez toujours la clé de contact quand vous quittez le tracteur pour empêcher l'emploi non autorisé.
- N'utilisez pas la commande des gaz pour arrêter le moteur.
IMPORTANT : SI LE CONTACT D'ALLUMAGE EST LAISSÉ À UNE AUTRE POSITION QUE OFF, LA BATTERIE SE DÉCHARGERA (À PLAT).
REMARQUE: Quand le tracteur marche au ralenti, les gaz d'échappement d'un moteur chaud peuvent causer des dommages au gazon. Pour éviter les dommages, coupez toujours le moteur quand vous arrêtez le tracteur sur le gazon.

ATTENTION : Arrêtez toujours le tracteur complètement, comme décrit ci-dessus, avant de quitter le tracteur, de vider le ramasse-herbe, etc.
Pour utiliser la commande des gaz (voir la fig. 5)
Utilisez toujours le moteur à pleine force.
Utiliser le moteur à moins de sa pleine force réduit le débit de chargement de la batterie. Quand le moteur est à sa pleine force, la tondeuse et le ramasse-herbe donnent leur meilleur rendement.
Pour avancer et pour reculer (voir la fig. 5)
La direction et la vitesse de déplacement sont commandées par .
- Démarrez le tracteur avec à la position point mort (N).
- Déclenchez le frein de stationnement.
- Relâchez lentement le levier de commande de déplacement jusqu'à la position désirée.
Pour régler la hauteur de coupe de la tondeuse (voir la Fig. 5)
La hauteur de coupe est commandée par la position du levier de levage d'accessoire.
- Empoignez le levier de levage.
- Appuyez sur le plongeur avec le pouce et déplacez le levier à la position désirée.
La plage de réglage de la hauteur de coupe est d'environ 3,81 cm (1-1/2 po.) à 10,16 cm (4 po.). Les hauteurs sont mesurées du sol à l'extrémité de la lame lorsque le moteur est arrêté. Ces hauteurs sont approximatives et peuvent varier en fonction des conditions du terrain, de la hauteur de l'herbe et des types d'herbe tondus.
- La pelouse doit être tondue à 6,35 cm (2-1/2 po.) pendant la saison fraîche et à plus de 7,62 cm (3 po.) pendant la saison chaude. Tondez souvent pour les meilleurs résultats. Pour le meilleur rendement, si l'herbe mesure plus de 15,24 cm (6 po.), vous devez la tondre deux fois. La première fois, laissez-la plutôt longue ; et la deuxième fois, à la hauteur désirée.
Pour régler les roues de jauge (voir la fig. 6)
Les roues de jauge sont bien réglées quand elles se trouvent légèrement au-dessus du sol lorsque la tondeuse est à la hauteur de coupe désirée. Dans ce cas, les roues gardent le carter en place pour prévenir l'égazonnement de la plupart des terrains.
REMARQUE : Réglez les roues quand le tracteur est sur un terrain plat.
- Réglez la tondeuse à la (voir la section "POUR RÉGLER LA HAUTEUR DE COUPE DE LA TONDEUSE" dans la partie fonctionnement de ce manuel).
- Lorsque la tondeuse est réglé , les roues doivent être montées de manière à être légèrement au-dessus du sol trou approprié avec un boulon à épaulement, une rondelle 3/8 et un écrou frein 3/8-16 et serrez à fond.
- Répétez l'opération de l'autre côté même trou de réglage.
FIG. 6
Pour utiliser la tondeuse (voir la fig. 7)
Votre tracteur est muni d'un interrupteur de détection de présence d'un opérateur. Le moteur s'arrête si l'opérateur essaie de quitter le siège pendant que le moteur fonctionne et que l'embrayage d'accessoire est engagé.
Choisissez la hauteur de coupe désirée. Engagez les lames de tondeuse en déplaçant la commande d'embrayage d'accessoire à la position embrayée (ENGAGED). POUR ARRÊTER LES LAMES DE TONDEUSE - Déplacez la commande d'embrayage d'accessoire à la position débrayée (DISENGAGED).

ATTENTION : N'utilisez pas la tondeuse sans le déflecteur ou sans le ramasse-herbe s'il y a lieu. FIG. 7
Pour utiliser dans les pentes
AVERTISSEMENT : N'utilisez jamais le tracteur dans les pentes de plus de [inclinaison maximale non spécifiée]. Ne le conduisez jamais en travers des surfaces en pente.
- Choisissez la vitesse la plus lente avant de commencer à monter ou descendre une côte.
- Évitez de changer de vitesse ou de vous arrêter dans une côte.
- Si vous devez ralentir l'allure, déplacez le levier de la commande des gaz vers une position réduite.
- S'il est absolument nécessaire d'arrêter, enfoncez rapidement la pédale de frein/embrayage jusqu'à sa position de freinage. Engagez le frein de stationnement.
- Déplacez le levier de commande de déplacement à la position point mort (N).
IMPORTANT : LE LEVIER DE COMMANDE DE DÉPLACEMENT NE REVIENT PAS À LA POSITION POINT MORT (N) QUAND LA PÉDALE DE FREIN/EMBRAYAGE EST ENFONCÉE.
Pour redémarrer, dégagez lentement le frein de stationnement et la pédale de frein/embrayage. Déplacez lentement le levier de commande de déplacement à la position la plus lente. Virez toujours très progressivement.
Pour transporter le tracteur (voir les fig. 4 et 8)
Lorsque vous poussez ou remorquez le tracteur, assurez-vous que la transmission est désengagée en plaçant en position de roue libre. La commande de roue libre est située sur la barre d'attelage arrière du tracteur.
- Soulevez le mécanisme de levage d'accessoire à la position la plus haute avec la commande de levage d'accessoire. Tirez vers le dehors et vers le bas à l'intérieur de la rainure et relâchez-la pour qu'elle soit en position désengagée.
- Ne remorquez ou ne poussez jamais votre tracteur à une vitesse de plus de 3,21 km/h (2 mph).
- Pour réengrener la transmission, inversez le procédé ci-dessus.
REMARQUE : Pour protéger le capot des dommages pendant le transport de votre tracteur sur un camion ou une remorque, assurez-vous que le capot soit fermé et fixé au tracteur. Utilisez les moyens appropriés (corde, câble, etc.).
TRANSMISSION ENGAGÉE
TRANSMISSION DÉSENGAGÉE FIG. 8
Pour remorquer des charrettes et autres accessoires
Remorquez seulement les accessoires recommandés, dans les spécifications du fabricant de votre tracteur. Faites preuve de jugement lorsque vous remorquez un accessoire. Il est dangereux de remorquer des chargements trop lourds dans une pente. Les pneus peuvent perdre de l'adhérence avec le terrain et vous faire perdre la maîtrise de votre tracteur.
Vérifier le niveau d'huile du moteur
- Ce moteur a été rempli à l'usine avec de l'huile avant l'expédition.
- Stationnez le tracteur sur un terrain plat avant de vérifier le niveau d'huile du moteur.
- Enlevez le bouchon de remplissage d'huile avec la jauge d'huile et nettoyez-la. Remettez-la en place et serrez à fond le bouchon. Attendez quelques secondes puis enlevez-la pour déterminer le niveau d'huile. Si nécessaire, remplissez avec de l'huile jusqu'à la marque pleine (FULL) sur la jauge d'huile. N'en mettez pas trop. Pour faciliter le démarrage pendant l'hiver, vous devriez changer l'huile. (Voir le "Tableau de Viscosité d'Huile" dans la section Entretien de ce manuel.) Pour changer l'huile de moteur, voir la section Entretien de ce manuel.
Réemplir le réservoir d'essence
- Remplissez le réservoir d'essence jusqu'au fond de son goulot de remplissage. N'en mettez pas trop. Utilisez de l'essence sans plomb, régulière, fraîche et propre avec un indice d'octane d'au moins 87. (L'utilisation d'essence sans plomb tend à réduire les dépôts de calamine et d'oxyde de plomb et prolonge la vie des soupapes). Ne mélangez pas l'huile avec l'essence. Pour que l'essence utilisée soit fraîche, achetez des quantités qui peuvent être utilisées dans les trente jours suivant l'achat.

ATTENTION : Essuyez toujours l'huile ou l'essence renversée. Vous ne devez jamais emmagasiner, répandre ou utiliser de l'essence près d'une flamme nue.
IMPORTANT : POUR ASSURER UN BON DÉMARRAGE PAR TEMPS FROID (SOUS LES 32 °F / 0 °C), VOUS DEVEZ UTILISER DE L'ESSENCE FRAÎCHE, PROPRE ET SPÉCIALE D'HIVER.
ATTENTION : L'expérience indique que les combustibles mélangés avec de l'alcool (appelés gasohol ou utilisant de l'éthanol ou du méthanol) peuvent attirer l'humidité, ce qui cause la séparation et la formation d'acide pendant l'entreposage. Le gaz acide peut endommager le système d'essence d'un moteur pendant l'entreposage. Pour éviter les problèmes de moteur, le système d'essence doit être vidangé avant tout entreposage de 30 jours ou plus. Vidangez le réservoir d'essence, démarrez le moteur et laissez-le fonctionner jusqu'à ce que les conduites de combustible et le carburateur soient vides. Utilisez de l'essence fraîche la saison suivante. Reportez-vous aux instructions sur l'entreposage pour d'autres renseignements. N'utilisez jamais de produits de nettoyage de moteur ou de carburateur dans le réservoir d'essence, sinon des dommages permanents pourraient être causés.
Pour démarrer le moteur (voir la fig. 4)
Si vous démarrez le moteur pour la première fois ou si le moteur est à court d'essence, il faudra plus de temps pour acheminer l'essence du réservoir au moteur.
Assurez-vous que la commande roue libre soit dans la position d'engrenage engagée. Asseyez-vous sur le siège, enfoncez la pédale d'embrayage/frein et engagez le frein de stationnement. Mettez le levier de commande de déplacement à la position point mort (N). Déplacez l'embrayage d'accessoire à la position débrayée (DISENGAGED). Déplacez le levier de la commande des gaz à la position étrangleur.
REMARQUE : Avant de commencer, lisez les instructions suivantes.
- Insérez et tournez la clé dans le sens des aiguilles d'une montre à la position de démarrage (START) et relâchez la clé dès que le moteur démarre. N'utilisez pas le démarreur sans interruption pendant plus de quinze secondes par minute. Si le moteur ne démarre pas après quelques essais, déplacez la commande des gaz à la position rapide, attendez quelques minutes et essayez encore. Si le moteur ne démarre toujours pas, déplacez la commande des gaz à la position étrangleur et essayez à nouveau.
Démarrage par temps chaud (50°F et plus)
- Quand vous démarrez le moteur, déplacez la commande de gaz lentement vers la position rapide.
- Alors maintenant, les accessoires et la commande d'entraînement peuvent être utilisés. Si le moteur ne peut pas accepter cette charge, démarrez-le une autre fois et permettez qu'il se CHAUFFE pendant une minute en utilisant l'étrangleur comme décrit ci-dessus.
Démarrage par temps froid (50°F et moins)
- Quand vous démarrez le moteur, faites-le tourner avec la commande d'entraînement en position étrangleur jusqu'à ce que le moteur se réchauffe et commence à tourner irrégulièrement. Dès que cela se produit, ramenez immédiatement la commande des gaz en position rapide. Il faut de quelques secondes à quelques minutes pour que le moteur se réchauffe, selon la température.
Réchauffement de la transmission automatique
- Avant de conduire le tracteur l'hiver, la transmission doit être chauffée comme suit :
Assurez-vous que le tracteur soit garé sur un terrain plat. Placez le levier de commande de déplacement en position point mort. Relâchez le frein de stationnement et permettez que l'embrayage/frein retourne en position d'opération. Permettez que la transmission se réchauffe pendant une minute. Ceci peut être fait mentionné.
- Les accessoires peuvent être utilisés ment du moteur après que la transmission soit chaude.
REMARQUE : Le mélange de carburant demandera un réglage pour obtenir le meilleur rendement du moteur si les altitudes sont supérieures à 914,4 mètres (3000 pi) ou si les températures sont froides (inférieures à 32°F / 0°C). Consultez la section "Pour Régler le Carburateur" dans la section Entretien et Réglages de ce manuel.
Purger la transmission

ATTENTION : N'engagez jamais et ne dégagez jamais le levier de la roue libre pendant que le moteur fonctionne.
Pour assurer une utilisation correcte et un bon rendement, il est recommandé de purger la transmission avant d'utiliser le tracteur pour la première fois. Cette procédure éliminera l'air emprisonné à l'intérieur de la transmission, qui peut s'être accumulé pendant l'expédition du tracteur.
IMPORTANT : SI VOTRE TRANSMISSION DOIT ÊTRE ENLEVÉE POUR L'ENTRETIEN OU LE REMPLACEMENT, ELLE DEVRA ÊTRE PURGÉE APRÈS LA RÉINSTALLATION ET AVANT D'UTILISER LE TRACTEUR.
Garez le tracteur en toute sécurité sur un terrain plat, coupez le moteur et serrez le frein de stationnement. Débrayez la transmission en mettant la commande de la roue libre en position "marche à roue libre" (reportez-vous à la section "POUR TRANSPORTER" dans ce manuel). Lorsque vous êtes assis sur le siège du tracteur, démarrez le moteur. Après que le moteur tourne, placez la commande des gaz au ralenti. Avec le levier de commande de mouvement en position neutre (N), relâchez lentement la pédale de frein/embrayage. Déplacez le levier de commande de mouvement en position de marche avant complète et maintenez-le pendant cinq (5) secondes. Déplacez le levier en position de marche arrière complète et maintenez-le pendant cinq (5) secondes. Répétez cette procédure trois (3) fois.
REMARQUE : Pendant ce procédé, il n'y aura aucun mouvement des roues motrices. L'air est évacué du système d'entraînement hydraulique.
- Déplacez à la position point mort (N). Coupez le moteur et engagez le frein de stationnement.
- Embrayez la transmission en déplaçant la commande de la roue libre en position de marche (Référez-vous à la section “POUR TRANSPORTER” dans ce manuel). Lorsque vous vous asseyez sur le siège du tracteur, démarrez le moteur. Après que le moteur marche, déplacez la commande des gaz à la position de demi-vitesse (1/2). Avec dans , débrayez lentement la pédale de frein/embrayage.
- Déplacez lentement le levier de la commande de mouvement à la position de marche avant et ensuite, quand le tracteur a roulé environ 150 cm (5 pieds), déplacez lentement le levier à la position de marche arrière. Après que le tracteur a roulé environ 150 cm (5 pieds), retournez le levier de la commande de mouvement à la position point mort (N). Répétez ce procédé a trois (3) fois.
- La transmission est maintenant purgée et prête pour une utilisation normale.
Conseils de tonte
Assurez-vous que votre tondeuse soit correctement nivelée pour le meilleur rendement. (Voir la section “Pour Niveler le carter de Tondeuse” sous Entretien et Réglages de ce manuel). Vous devez utiliser le côté gauche de la tondeuse pour la taille. Conduisez de manière à ce que l'herbe coupée soit déversée sur la zone qui a été tondue. La zone coupée doit être située à la droite du tracteur. Vous obtiendrez ainsi une coupe plus uniforme et une meilleure répartition de l'herbe coupée. Pour tondre une grande surface, on vous conseille de commencer par tourner à droite, de façon à ce que l'herbe ne soit pas déversée sur les arbustes, les clôtures, les allées, etc. Après un ou deux tours, tondez en sens inverse en tournant à gauche jusqu'à ce que le travail soit achevé (Voir la Fig. 9).
FIG. 9
- Si le gazon est très haut, il faut le tondre deux fois pour réduire la charge et la possibilité d'incendie de l'herbe sèche. La première fois, réglez l'appareil pour une coupe assez haute. La deuxième passe doit se faire à la hauteur désirée.
- Ne tondez pas l'herbe quand elle est mouillée. L'herbe mouillée bloquera la tondeuse. Laissez sécher l'herbe avant de tondre.
- Tondez toujours avec la commande des gaz à pleins gaz pour assurer le meilleur rendement de tonte et le déchargement correct du matériel. Choisissez donne le meilleur rendement de la tondeuse et la meilleure coupe.
- Quand vous utilisez les accessoires, CHOISISSEZ toujours convient au terrain et à l'accessoire utilisé.
| GUIDE D'ENTRETIEN INSCRIVEZ LES DATES AU FUR ET À MESURE QUE VOUS EFFECTUEZ LES ENTRETIENS RÉGULIERS | Avant chaque usage Toutes les 8 heures Toutes les 25 heures Toutes les 50 heures Chaque saision Avant l'entrepisode | ||||||||
| TRACTEUR | Vérifiez le système de frein | ✓ | ✓ | ||||||
| Vérifiez la pression des pneus | ✓ | ✓ | |||||||
| Vérifiez le système de présence d'opérateur et le système de verrouillage. | ✓ | ||||||||
| Vérifiez l'intégrité des systèmes de fixation | ✓ | ✓ 5 | ✓ | ||||||
| Affilez/Remplacez les lames de tondeuse | ✓ 3 | ||||||||
| Tableau de lubrification | ✓ | ✓ | |||||||
| Vérifiez le niveau de batterie | ✓ 4 | ||||||||
| Nettoyez la batterie et les bornes | ✓ | ✓ | |||||||
| Vérifiez le refroidissement de transmission | ✓ | ✓ | |||||||
| Vérifiez les courroies trapzodales | ✓ | ||||||||
| MOTOR | Vérifiez le niveau d'huile du moteur | ✓ | ✓ | ||||||
| Remplacez l'huile du moteur (avec un filtr) | ✓ 1,2 | ✓ | |||||||
| Remplacez l'huile du moteur (sans filtr) | ✓ 1,2 | ✓ | |||||||
| Nettoyez le filtr à air | ✓ 2 | ||||||||
| Nettoyez le tamis à air | ✓ 2 | ||||||||
| Inspectez le silencieux/Pare-étincelles | ✓ | ||||||||
| Remplacez le filtr d'huile (si muni d'un) | ✓ 1,2 | ||||||||
| Nettoyez les ailettes de refroidissement | ✓ 2 | ||||||||
| Remplacez la bougie d'allumage | ✓ | ✓ | |||||||
| Remplacez la cartouche en papier du filtr à air | ✓ 2 | ||||||||
| Remplacez le filtr d'essence | ✓ | ||||||||
1- Changez-les plus souvent quand le tracteur fonctionne avec un chargement lourd ou pendant les températures ambiantes élevées. 2- Réparez plus souvent si les conditions sont poussiéreuses ou sales.
Les recommandations générales
La garantie pour ce tracteur ne couvre pas les éléments qui ont été sujets soit à un abus, soit à des négligences de la part de l'opérateur. Pour conserver une garantie complète, l'utilisateur doit maintenir le tracteur tel que précisé dans ce manuel.
Quelques ajustements sont nécessaires périodiquement pour maintenir correctement votre tracteur.
Tous les réglages dans la section Entretien et Réglages de ce manuel doivent être vérifiés au moins une fois par saison.
- Une fois par an, remplacez la bougie d'allumage, nettoyez ou remplacez le filtre à air, et vérifiez la lame et les courroies pour détecter les signes d'usure. Une nouvelle bougie d'allumage et un nouveau filtre à air propre assurent la présence d'un mélange air/essence correct et permettent ainsi à votre moteur de fonctionner mieux et de durer plus longtemps.
Avant chaque utilisation
Vérifiez le niveau d'huile du moteur. Vérifiez le fonctionnement du système de frein. Vérifiez la pression des pneus. Vérifiez que le système de présence d'opérateur et le système de verrouillage réciproque fonctionnent correctement. Vérifiez l'intégrité des systèmes de fixation.
IMPORTANT : NE METTEZ NI HUILE NI GRAISSE SUR LES POINTS DE PIVOT ÉQUIPÉS DE PALIERS EN NYLON. LES LUBRIFIANTS QUI ATTIRENT LA POUSSIÈRE ET LES SALETÉS DIMINUENT LA DURABILITÉ DE CES PALIERS À LUBRIFICATION AUTOMATIQUE. SI VOUS PENSEZ QU'ILS DOIVENT ÊTRE LUBRIFIÉS, UTILISEZ UNIQUEMENT ET AVEC MODÉRATION UN LUBRIFIANT SEC, EN POUDRE DE TYPE GRAPHITE.
3- Remplacez plus souvent les lames en cas d'utilisation sur un terrain sablonneux. 4- Non exigé si équipé d'une batterie sans entretien. 5- Serrez le boulon du pivot de l'essieu avant à 35 pieds-livres (47.45 Nm). Ne le serrez pas trop.
TABLEAU DE LUBRIFICATION ① LUBRIFIANT À TOUT USAGE ② RÉFÉREZ-VOUS À LA SECTION D'ENTRETIEN DU MOTEUR
Tracteur
Observez toujours les règles de sécurité quand vous faites l'entretien.
Fonctionnement du frein
Si le tracteur demande plus de six pieds (1,83 m) pour s'arrêter à grande vitesse, le frein doit être réglé. (Voir la section “POUR RÉGLER LE FREIN” dans la partie Entretien et Réglages de ce manuel).
Pneus
- Maintenez la pression correcte dans tous les pneus (voir la section "SPÉCIFICATIONS DU PRODUIT" de ce manuel). Assurez-vous que vos pneus ne soient pas en contact avec de l'essence, de l'huile ou des produits chimiques insecticides qui pourraient endommager le caoutchouc.
- Évitez les souches, les pierres, les ornières profondes, les objets tranchants et les autres dangers qui pourraient causer des dégâts aux pneus.
REMARQUE : Pour boucher les crevaisons de pneus et pour prévenir les pneus à plat à cause des fuites, un enduit d'étanchéité de pneu peut être acheté chez votre fournisseur de pièces. L'enduit empêche le pneu de pourrir ou de se corroder.
Système de présence d'opérateur
Assurez-vous que le système de présence d'opérateur et le système de verrouillage fonctionnent comme il faut. Si votre tracteur ne fonctionne pas comme décrit, réparez-le immédiatement.
Le moteur doit fonctionner seulement quand la pédale de frein est complètement abaissée et que la commande d'embrayage d'accessoire est dans la position désengagée. - Pendant que le moteur est en marche, si l'opérateur quitte le siège sans que le frein de stationnement soit engagé, le moteur sera coupé. - Pendant que le moteur est en marche et l'embrayage d'accessoire engagé, si l'opérateur quitte le siège, le moteur sera coupé. - L'embrayage d'accessoire ne doit jamais fonctionner si l'opérateur n'est pas sur le siège.
Entretien des lames
Pour obtenir les meilleurs résultats, les lames de tondeuse doivent toujours être tranchantes. Remplacez les lames courbées ou endommagées.
Enlever la lame (voir la fig. 10)
- Soulevez la tondeuse à la position la plus haute pour permettre l'accès à la lame.
- Enlevez le boulon de lame, la rondelle frein et la rondelle plate qui fixent la lame à la tondeuse.
- Posez la nouvelle lame ou la lame que vous avez aiguisée avec le bord arrondi vers le haut comme illustré.
IMPORTANT : POUR ASSURER L'ASSEMBLAGE ADÉQUAT, ALIGNEZ LE TROU DU CENTRE DE LA LAME AVEC L'ÉTOILE DU MANDRIN.
Montez le boulon de lame, la rondelle frein et la rondelle plate comme illustré. Serrez à fond le boulon de lame avec un couple de serrage de 37-47 N·m (27-35 pi·lb).
IMPORTANT : LE BOULON DE LAME EST UN BOULON TRAITÉ À LA CHALEUR CATÉGORIE 8.
FIG. 10
Affiler la lame (voir la fig. 11)
REMARQUE : Nous ne recommandons pas que vous affiliez la lame - mais si vous faites ça, la lame doit être équilibrée.
La lame doit être gardée équilibrée. Une lame mal équilibrée causera une vibration excessive et éventuellement abîmera la tondeuse ou le moteur.
- La lame peut être affilée avec une lime ou une meule. N'essayez pas d'affiler la lame sans l'enlever de la tondeuse. Pour vérifier l'équilibre de la lame, vous aurez besoin d'un boulon de diamètre 5/8 po. ou d'une cheville en acier de diamètre 5/8 po. ou d'une équilibreuse conique (Si vous utilisez une équilibreuse conique, suivez les instructions fournies avec l'équilibreuse).
REMARQUE : N'utilisez pas un clou pour équilibrer la lame. Les parties de l'orifice central peuvent avoir l'apparence d'être centrées, mais elles ne le sont pas.
Glissez la lame sur la partie sans filetage du boulon ou de la cheville en acier et gardez le boulon/la cheville dans une position parallèle avec le sol. Si la lame est équilibrée, elle doit rester horizontale. Si une extrémité de la lame se déplace vers le bas, aiguisez l'extrémité qui est trop lourde jusqu'à ce que la lame soit bien équilibrée.
FIG. 11
Batterie
Votre tracteur est muni d'un système de chargement de batterie qui est suffisant pour un usage normal. Cependant, le chargement périodique de la batterie avec un chargeur d'auto prolongera sa durée de vie.
- Conservez la batterie et les bornes propres.
- Conservez les boulons de batterie serrés.
- Conservez les petits orifices de ventilation ouverts.
- Rechargez la batterie à raison de six ampères pendant une période d'une (1) heure.
REMARQUE : L'équipement d'origine de batterie de votre tracteur ne nécessite pas d'entretien. N'essayez pas d'ouvrir ou d'enlever les bouchons ou couvercles. Il n'est pas nécessaire de vérifier ou d'ajouter de l'électrolyte.
POUR NETTOYER LA BATTERIE ET LES BORNES :
La présence de corrosion ou de saleté sur la batterie et les bornes peut causer des "fuites" de puissance.
Entretien
- Premièrement, débranchez le câble de batterie NOIR et ensuite le câble de batterie ROUGE, puis enlevez la batterie du tracteur. Rincez la batterie à l'eau fraîche et séchez-la.
- Nettoyez les bornes et les bouts des câbles de batterie avec une brosse métallique jusqu'à ce qu'ils brillent. Enduisez les bornes avec de la graisse ou du pétrolatum.
- Réinstallez la batterie (voir "REPLACEMENT DE LA BATTERIE" dans la section ENTRETIEN ET RÉGLAGES de ce manuel).
Courroies trapézoïdales
Vérifiez les courroies trapézoïdales pour la détérioration et l'usure après les 100 heures d'utilisation. Remplacez-les si nécessaire. Les courroies ne sont pas réglables. Remplacez les courroies si elles glissent à cause de l'usure.
Refroidissement de la transmission
Le ventilateur et les ailettes de refroidissement de la transmission doivent être conservés propres pour assurer un refroidissement correct.
N'essayez pas de nettoyer le ventilateur ou la transmission pendant que le moteur fonctionne ou pendant que la transmission est chaude.
- Inspectez le ventilateur vous assurer que les pales du ventilateur sont propres et intactes.
- Inspectez les ailettes la saleté, l'herbe coupée et les autres matériaux. Pour empêcher l'avarie des joints d'étanchéité, n'utilisez pas d'air comprimé ou de pulvérisateur à haute pression pour nettoyer les ailettes de refroidissement.
Fluide moteur de la transmission
La transmission a été scellée à l'usine et l'entretien du fluide n'est pas exigé pour la durabilité de la transmission. Si la transmission fuit ou doit être réparée, contactez votre centre d'entretien autorisé le plus proche.
Lubrification
Utilisez seulement une huile détergente de qualité supérieure de classification API SF-SJ. Choisissez le degré de viscosité SAE de l'huile selon la température d'utilisation prévue.
FIG. 12
REMARQUE : Bien que les huiles de multiviscosité (5W30, 10W30, etc.) améliorent le démarrage par temps froid, elles augmentent la consommation d'huile lorsqu'elles sont utilisées à plus de 0°C / 32°F. Vérifiez le niveau d'huile du moteur plus fréquemment pour éviter d'endommager le moteur avec un niveau d'huile bas.
Changez l'huile toutes les 25 heures d'opération ou au moins une fois par an si le tracteur est utilisé moins de 25 heures par an.
Vérifiez le niveau d'huile du carter-moteur avant de démarrer le moteur et toutes les huit (8) heures d'utilisation. Serrez le bouchon de remplissage d'huile avec la jauge d'huile chaque fois que vous vérifiez le niveau d'huile.
Pour changer l'huile de moteur
(Voir les Fig. 12 et 13)
Déterminez la gamme de la température prévue avant le changement d'huile. Toute l'huile doit avoir la classification SF-SJ du service API.
Assurez-vous que le tracteur soit stationné sur un terrain plat. L'huile vidangera plus librement quand elle est chaude. Recueillez l'huile dans un récipient approprié. - Enlevez le bouchon de remplissage d'huile avec la jauge d'huile. Ne permettez pas que des saletés entrent dans le moteur quand vous changez l'huile. - Ôtez le bouchon jaune du raccord inférieur de la soupape de vidange et installez le tube de vidange sur le raccord filtré.
FIG. 13
- Déverrouille contraire des aiguilles d'une montre. Pour l'ouvrir, tirez sur la soupape de vidange.
- Après que l'huile se soit écoulée complètement, serrez et verrouillez des aiguilles d'une montre jusqu'à ce que la cheville soit en position verrouillée comme montré.
- Retirez le tube de vidange et remettez le bouchon sur le raccord inférieur de la soupape de vidange.
- Remplissez le moteur avec l'huile par le tube de la jauge de remplissage d'huile. Versez lentement. N'en mettez pas trop. Voir la section "SPÉCIFICATIONS DU PRODUIT" pour la capacité approximative. Utilisez le calibre du bouchon de remplissage d'huile avec la jauge d'huile pour vérifier le niveau d'huile. Assurez-vous que la jauge d'huile soit serrée à fond pour obtenir une indication correcte du niveau d'huile. Maintenez le niveau d'huile à la marque pleine (FULL) de la jauge d'huile.
Le tamis d'air doit être libre de saleté et de balle de céréale pour éviter d'endommager le moteur à cause du surchauffage. Nettoyez-le avec une brosse en fer ou de l'air comprimé pour enlever toutes les saletés, la paille et les fibres de gomme séchées.
Ailettes de refroidissement du moteur (voir la fig. 14)
Enlevez toutes les poussières, la saleté et l'huile des ailettes de refroidissement du moteur pour éviter d'endommager le moteur à cause d'un surchauffage.
- Enlevez les vis du boîtier de soufflerie et soulevez le boîtier ainsi que l'ensemble du tube de la jauge d'huile du moteur.
- Couvrez l'ouverture de remplissage d'huile pour empêcher que la saleté n'entre. Utilisez de l'air comprimé ou une brosse à poils durs pour nettoyer complètement les ailettes de refroidissement du moteur. Pour remonter, inversez les étapes ci-dessus.
Entretien
FIG. 14
Filtre à air (voir la fig. 15)
Votre moteur ne fonctionnera pas correctement si vous utilisez un filtre à air qui est sale. Remplacer le filtre dépoussiérant après chaque tranche de 25 heures d'opération ou à chaque saison. Remplacer la cartouche de papier après chaque tranche de 100 heures d'opération ou à chaque saison, en fonction de l'occurrence qui arrive en premier.
Remplacer le filtre à air plus fréquemment lors d'une utilisation dans des conditions poussiéreuses.
- Tirer sur la poignée du couvercle du filtre à air et la tourner vers le moteur. Retirer le couvercle.
- Retirer avec précaution la cartouche du filtre à air ainsi que le filtre dépoussiérant de la base.
- Nettoyer la base avec précaution afin d'empêcher les débris de tomber dans le carburateur.
REMARQUE : S'il y a beaucoup de saletés ou si elle est endommagée, remplacer la cartouche.
- Placer le nouveau filtre dépoussiérant ainsi que la nouvelle cartouche fermement sur la base.
- Aligner les languettes du couvercle avec les fentes du boîtier de la souffleuse et replacer le couvercle.
- Accrocher la poignée sur le couvercle et pousser sur celle-ci pour fermer.
IMPORTANT : Les solvants à base de pétrole, tels que le kérosène, ne doivent pas être utilisés pour nettoyer la cartouche. Ceci pourrait causer la détérioration de celle-ci. Ne pas huiler la cartouche, ni utiliser d'air pressurisé pour la nettoyer.
FIG. 15
Filtre d'huile de moteur
Remplacez le filtre d'huile de moteur chaque saison ou tous les deux (2) changements d'huile si le tracteur a été utilisé plus de 100 heures dans une (1) année.
Silencieux
Inspectez le silencieux et le pare-étincelles (s'il y a lieu) et remplacez-les. Ils pourraient créer des risques d'incendie et/ou d'endommagement.
Bougie d'allumage
Remplacez les bougies d'allumage au début de chaque saison de tonte ou après toutes les 100 heures d'utilisation, selon ce qui se présente en premier. Pour le type de bougie d'allumage et le réglage d'écartement, référez-vous à la section "SPÉCIFICATIONS DU PRODUIT" de ce manuel.
Filtre d'essence installé en ligne (voir la fig. 16)
Le filtre d'essence devrait être remplacé au moins chaque saison. Si le filtre d'essence est bouché et obstrue l'écoulement d'essence vers le carburateur, il faut le remplacer.
- Quand le moteur est froid, enlevez le filtre et bouchez les tronçons de conduite d'essence.
- Posez le nouveau filtre dans la conduite d'essence avec la flèche pointant vers le carburateur. Assurez-vous qu'il n'y ait pas de fuites de la conduite d'essence et que les brides de serrage soient bien placées. Nettoyez immédiatement l'essence renversée.
FIG. 16
Nettoyage
- Nettoyez le moteur, la batterie, le siège et la finition de toutes les matières étrangères.
- Conservez la propriété de la finition et des roues en enlevant soigneusement l'essence, l'huile, etc.
- Protégez les surfaces peintes avec une cire auto. Nous ne recommandons pas l'utilisation d'un tuyau d'arrosage ou d'un système de lavage sous pression pour nettoyer votre tracteur, à moins que le moteur et la transmission soient recouverts pour éviter l'infiltration d'eau à l'intérieur. Si de l'eau s'infiltre à l'intérieur du moteur ou de la transmission, cela abrégera la durée de vie de votre tracteur. Utilisez de l'air comprimé ou une souffleuse à feuilles pour enlever le gazon, les feuilles ainsi que les débris de votre tracteur et de votre tondeuse.
- Appuyez sur la pédale de frein/embrayage et engagez le frein de stationnement.
- Placez le levier de la commande de mouvement en position point mort (N).
- Placez l'embrayage d'accessoire en position débrayée (DISENGAGED).
- Tournez la clé de contact à la position d'arrêt (STOP) et enlevez-la. Assurez-vous que les lames et toutes les pièces tournantes se soient arrêtées.
- Débranchez le câble de bougie d'allumage et posez-le de telle façon qu'il ne puisse pas entrer en contact avec la bougie d'allumage.
Pour enlever la tondeuse (voir la Fig. 17)
La tondeuse sera plus facile à enlever du côté droit du tracteur.
- Mettez l'embrayage à accessoire dans la position débrayée (DISENGAGED).
- Déplacez vers l'avant le levier de levage d'accessoire pour baisser la tondeuse à la position la plus basse. Enlevez la courroie de la poulie de moteur.
- Enlevez le petit ressort de retenue et soulevez le ressort d'embrayage hors du boulon de la poulie.
- Enlevez le grand ressort de retenue, dégagez le collier et poussez le guide de logement hors du support.
- Détachez la barre antiroulis du support du châssis en levant le ressort de retenue.
- Détachez les bras de suspension des supports
- Détachez les raccords avant du carter en enle
- Soulevez le levier de levage pour élever les bras de suspension. Glissez la tondeuse depuis le dessous du tracteur.
IMPORTANT : SI UN ACCESSOIRE AUTRE QUE LE CARTER DE TONDEUSE DOIT ÊTRE MONTÉ SUR LE TRACTEUR, ENLEVEZ LES RACCORDS AVANT ET ACCROCHEZ LE RESSORT D'EMBRAYAGE DANS LE TROU CARRÉ DU CHASSIS.
Pour installer la tondeuse (voir la Fig. 17)
- Mettez le levier de levage d'accessoire à sa position la plus élevée. Glissez la tondeuse sous le tracteur avec le déflecteur de déchargement du côté droit du tracteur.
- Abaissez le levier de levage à sa position plus BASSE. Reliez les raccords antérieurs au carter de tondeuse et fixez-les avec les ressorts de retenue. Reliez les bras de suspension aux ressorts arrière du carter et fixez-les avec les ressorts de retenue. Reliez la barre de non-mouvement au support du châssis et fixez-la avec le ressort de retenue.
- Poussez la guide du carter du câble d'embrayage dans le support, glissez le collier sur la guide et fixez-le avec le grand ressort de retenue.
- Placez la rondelle plate et le ressort de l'embrayage sur le boulon de la poulie du galet tendeur et fixez-les avec le petit ressort de retenue.
- Installez la courroie sur la poulie du moteur.
Pour niveler le boîtier de tondeuse
Réglez la tondeuse pendant que le tracteur est stationné sur un terrain plat ou une allée plate. Assurez-vous que la pression des pneus soit correcte (voir la section "SPÉCIFICATIONS DU PRODUIT"). Si les pneus ne sont pas suffisamment ou sont trop gonflés, vous ne pourrez pas régler correctement votre tondeuse.
FIG. 17
(Voir les Figs. 18 et 19)
- Soulevez la tondeuse à la position la plus haute.
- À mi-chemin des deux côtés de la tondeuse, mesurez la hauteur à partir du fond du bord de la tondeuse jusqu'au sol. La distance “A” devrait être la même ou à 6 mm (1/4 po.) l'une de l'autre.
- Si le réglage est nécessaire, faites-le sur un côté seulement de la tondeuse.
- Soulevez un côté de la tondeuse en
- Baissez un côté de la tondeuse en des
REMARQUE : Chaque tour complet de l'écrou de réglage changera la hauteur de la tondeuse d'environ 0,32 cm (1/8 po).
- Revérifiez les dimensions après le réglage.
FIG. 18
FIG. 19
(Voir les Fig. 20 et 21)
IMPORTANT : LE CARTER DOIT ÊTRE PLAT D'UN CÔTÉ À L'AUTRE. SI LE RÉGLAGE DU DEVANT À L'ARRIÈRE SUIVANT EST NÉCESSAIRE, RÉGLEZ ÉGALEMENT LES DEUX RACCORDS AVANT POUR QUE LA TONDEUSE RESTE DE NIVEAU D'UN CÔTÉ À L'AUTRE.
Pour obtenir les meilleurs résultats de coupe, le boîtier de tondeuse doit être réglé afin que le devant soit environ de 0,32 cm (1/8 po.) à 1,27 cm (1/2 po.) inférieur à l'arrière quand la tondeuse est dans sa position de coupe la plus haute.
Vérifiez le réglage sur le côté droit du tracteur. Mesurez la distance "D" directement en face et derrière le mandrin au bord bas du boîtier de tondeuse comme montré.
- Avant de faire tout réglage nécessaire, vérifiez que les deux raccords avant soient égaux en longueur.
- Si les raccords ne sont pas égaux en longueur, réglez un raccord sur l'autre. Pour baiss sur les deux raccords antérieurs du même nombre de tours.
- Quand la distance "D" est de 0,32 cm (1/8 po.) à 1,27 cm (1/2 po.) inférieure à l'avant par rapport à Pour soulever l'a du tourillon sur les deux raccords avant. Serrez l'écrou "E" sur les deux raccords avant du même nombre de tours. Les deux raccords antérieurs doivent rester de longueur égale.
- Quand la distance "D" est de 0,32 cm (1/8 po.) à 1,27 cm (1/2 po.) inférieure à l'avant par rapport à
FIG. 20
FIG. 21
Pour remplacer la courroie d'entraînement de lame de tondeuse (voir la fig. 22)
La courroie d'entraînement de lame de tondeuse peut être remplacée sans outils. Garez le tracteur sur un terrain plat. Engagez le frein de stationnement.
Enlever la courroie
- Enlevez la tondeuse du tracteur (voir “POUR ENLEVER LA TONDEUSE” dans cette section de ce manuel).
- Manoeuvrez la courroie loin des deux poulies de mandrin et des poulies de galet tendeur. Dégagez la courroie de la tondeuse.
Installer la courroie
- Installez la nouvelle courroie autour des deux poulies du mandrin et des poulies du galet tendeur. Assurez-vous que la courroie soit dans toutes les rainures des poulies et dans tous les guides de courroie.
- Installez la tondeuse (voir "POUR INSTALLER LA TONDEUSE" dans cette section de ce manuel).
FIG. 22
Pour contrôler et régler le frein (voir la Fig. 23)
Votre tracteur est muni d'un système de frein réglable qui est monté sur le côté droit de la transmission.
Si le tracteur demande une distance d'arrêt de plus de cinq (5) pieds (1,52 m) pour s'arrêter à grande vitesse, sur une surface horizontal vous devez contrôler et régler le frein.
Garez le tracteur à plat, sur une surface en béton sec ou pavée, appuyez à fond sur la pédale de frein/d'embrayage et engagez le frein de stationnement. Débrayez la boîte de vitesse en plaçant la commande de roue libre sur la position "boîte de vitesse débrayée". Tirez la commande de roue libre vers l'extérieur et dans la fente, puis lâchez-la en position débrayée.
Les roues arrière doivent se bloquer et patiner lorsque vous poussez, à la main, le tracteur en avant. Si les roues arrière tournent, vous devez soit régler le frein, soit replacer les plaquettes.
Pour régler le frein
- Appuyez à fond sur la pédale de frein/embrayage et engagez le frein de stationnement.
- Mesurez la distance entre le bras d'actionnement du frein et l'écrou "A" sur la tige du frein. Si la distance n'est pas de 4,0 cm (1-9/16 po.), desserrez le contre-écrou et tournez l'écrou "A" jusqu'à ce que la distance soit de 4,0 cm (1-9/16 po.). Resserrez le contre-écrou contre l'écrou "A".
- Essayez le tracteur, comme ci-dessus, pour assurer une distance d'arrêt appropriée. Réglez-le encore si nécessaire. Si le tracteur demande encore une distance d'arrêt de plus de cinq (5) pieds (1,52 m) pour s'arrêter à grande vitesse, il faut procéder à un entretien supplémentaire. Remplacez les plaquettes ou contactez le centre/département d'entretien autorisé le plus proche.
AVEC LE FREIN DE STATIONNEMENT ENGAGÉ, NE TOUCHEZ PAS CET ÉCROU. SI UN RÉGLAGE SUPPLÉMENTAIRE DU FREIN EST NÉCESSAIRE, CONTACTEZ LE CENTRE/DÉPARTEMENT D'ENTRETIEN AUTORISÉ LE PLUS PROCHE.
(Voir la Fig. 24)
Garez le tracteur sur un terrain plat. Engagez le frein de stationnement. Pour vous aider, il y a un autocollant de guide d'installation de courroie sur le côté inférieur du repose-pieds à gauche.
Pour enlever la courroie
- Enlevez la tondeuse (Voir "POUR ENLEVER LA TONDEUSE" dans cette section de ce manuel).
Remarque : observez la courroie d'entraînement de mouvement et positionnez toutes les guides et les retenues de courroie.
- Enlevez la courroie du galet tendeur stationnaire et du galet tendeur d'embrayage. Enlevez la courroie en bas, autour de la poulie de moteur.
- Tirez la courroie vers l'arrière du tracteur. Dégagez soigneusement vers le haut la courroie de la poulie d'entrée de la transmission et faites-la passer par-dessus les pales du ventilateur de refroidissement.
- Enlevez la courroie du guide de l'écartement central et tirez-la loin du tracteur.
Installation de la courroie.
- Acheminez soigneusement la nouvelle courroie vers le bas entre le ventilateur de refroidissement de la transmission et sur la poulie d'entrée. Glissez la courroie dans le guide de l'écartement central.
- Tirez la courroie vers l'avant du tracteur et enroulez-la autour de la cannelure supérieure de la poulie de moteur.
- Installez la courroie au travers du galet-tendeur stationnaire et du galet-tendeur d'embrayage. Assurez-vous que la courroie soit acheminée à l'intérieur de toutes les cannelures de poulie et dans tous les guides et les retenues de courroie.
- Installez la tondeuse (voir "POUR INSTALLER LA TONDEUSE" dans cette section du manuel).
FIG. 24
Réglage du levier de contrôle de la boîte de vitesses (voir la Fig. 25)
Le levier de contrôle de la boîte de vitesses est réglé au moment de la fabrication et n'a donc pas besoin d'autres réglages.
- Desserrer légèrement le boulon de réglage sur la partie avant de la barre.
- Faites démarrer le moteur et déplacez le levier de command mécanique jusqu'à ce que le tracteur n'avance ni ne recule.
- Gardez le levier de contrôle dans cette position et éteignez le moteur.
- Gardez le levier dans la position ci-dessus et desserrez le boulon de réglage.
- Déplacez le levier de contrôle au point mort (N) (vanne de fermeture).
- Vissez à fond le boulon de réglage.
REMARQUE : S'il faut plus d'espace pour atteindre le boulon de réglage, réglez la hauteur de la tondeuse à la position la plus basse.
Si le tracteur continue à glisser progressivement vers l'avant ou vers l'arrière après ce réglage et avec le levier au point mort, effectuez les opérations ci-dessous :
- Desserrez le boulon de réglage.
- Déplacez le levier de contrôle du mouvement de 1/4 ou 1/2 pouce dans la direction du glissement.
- Vissez à fond le boulon de réglage.
- Faites un essai et démarrez le moteur. Si le tracteur continue à glisser, répétez les opérations ci-dessus jusqu'à ce que vous obteniez les résultats désirés.
FIG. 25
Si votre transmission doit être retirée pour un entretien ou pour être remplacée, elle doit être purgée après avoir été réinstallée et avant de faire fonctionner le tracteur. Voir “PURGEZ LA TRANSMISSION” dans la section Utilisation de ce manuel.
Pour régler l'alignement de la direction
Si les barres transversales du volant de direction ne sont pas en position horizontale (de gauche à droite) quand les roues du tracteur sont droites, enlevez le volant de direction et replacez-le selon les directives indiquées dans la section "Montage" de ce manuel.
Convergence des roues avant / Carrossage
La convergence et le carrossage des roues avant ne sont pas réglables sur votre tracteur. Si des dommages affectent la convergence ou le carrossage des roues avant, contactez le centre d'entretien autorisé le plus proche.
Pour enlever les roues pour les réparations (voir la fig. 26)
Fixez solidement des cales sous l'essieu. - Enlevez le couvre-essieu, la bague de retenue et les rondelles pour permettre l'enlèvement de la roue (la roue arrière contient une clé carrée - ne la perdez pas). Réparez le pneu et réassemblez-le. - Sur les roues arrière seulement : alignez les rainures dans le moyeu de roue arrière et l'essieu. Insérez la clé carrée. - Réinstallez les rondelles et insérez à fond la bague de retenue dans la rainure d'essieu. - Réinstallez le couvre-essieu.
REMARQUE : Pour boucher les crevaisons de pneus et pour prévenir les pneus à plat à cause des fuites, vous pouvez acheter un obturateur pour pneu chez votre dépositaire de pièces. Cet obturateur prévient aussi l'assèchement et la corrosion du pneu.
FIG. 26
Pour démarrer le moteur avec une batterie faible (voir la Fig. 27)

AVERTISSEMENT : Les batteries au plomb et à l'acide produisent des gaz explosifs. Gardez les étincelles, les flammes, les cigarettes, etc. loin des batteries. Portez toujours des lunettes de protection lorsque vous êtes près d'une batterie.
Si votre batterie est trop faible pour démarrer le moteur, elle doit être rechargée. (Voir "BATTERIE" dans la section Entretien de ce manuel).
Si vous utilisez des "câbles de démarrage" pour un démarrage d'urgence, voici la procédure à suivre :
IMPORTANT : VOTRE TRACTEUR EST MUNI D'UN SYSTÈME DE 12 VOLTS. L'AUTRE VÉHICULE DOIT AUSSI AVOIR UN SYSTÈME DE 12 VOLTS. N'UTILISEZ PAS LA BATTERIE DU TRACTEUR POUR DÉMARRER D'AUTRES VÉHICULES.
Pour attacher les câbles de démarrage
- âble ROUGE à la borne (A) POSITIVE (+) de la batterie déchargée. Branchez l'autre extrémité du câble ROUGE à la borne (B) POSITIVE (+) de la batterie de secours (en faisant bien attention de ne pas créer de court-circuit contre le châssis).
- Branchez une extrémité du câble NOIR à la borne (C) NÉGATIVE (-) de la batterie complètement chargée.
- Branchez l'autre extrémité du câble NOIR (D) au châssis mis à la masse. Maintenez les câbles loin du réservoir d'essence et de la batterie.
Pour enlever les câbles, renversez les procédures.
- Débranche d'abord le câble NOIR du châssis et ensuite de la batterie complètement chargée.
- Débranchez ensuite le câble ROUGE des deux batteries.
BATTERIE FAIBLE OU DÉCHARGÉE / BATTERIE ENTIÈREMENT CHARGÉE (FIG. 27)
Remplacer la batterie (voir les fig. 28 et 29)

AVERTISSEMENT : Ne court-circuitez pas les bornes de la batterie en permettant qu'une clé ou d'autres objets entrent en contact avec les deux bornes en même temps. Avant d'installer la batterie, enlevez tous les bijoux, les bracelets de montre, les bagues métalliques, etc.
Au début, la borne positive doit être branchée pour prévenir les étincelles d'une mise à la masse accidentelle.
Levez le bac du siège à la position élevée. - Premièrement, débranchez le câble de batterie NOIR, et ensuite le câble de batterie ROUGE, puis enlevez la batterie du tracteur. - Installez la nouvelle batterie avec les bornes dans la même position que l'ancienne batterie. - Premièrement, branchez le câble de batterie ROUGE à la borne positive (+) avec un boulon H et un écrou à taquets comme montré. Serrez à fond. - Glissez la couverture de borne au-dessus de la borne. - Branchez le câble de masse de batterie NOIR à la borne négative (-) avec le boulon H et l'écrou à taquets restants. Serrez à fond.
- Soulevez le capot.
- Dégagez la douille d'ampoule de
- Réinstallez l'ampoule dans la douille et poussez à fond la douille d'ampoule dans
- Fermez le capot.
Verrous et relais
Un câblage desserré ou avarié peut être la cause du mauvais fonctionnement, de l'arrêt ou du non-démarrage du tracteur.
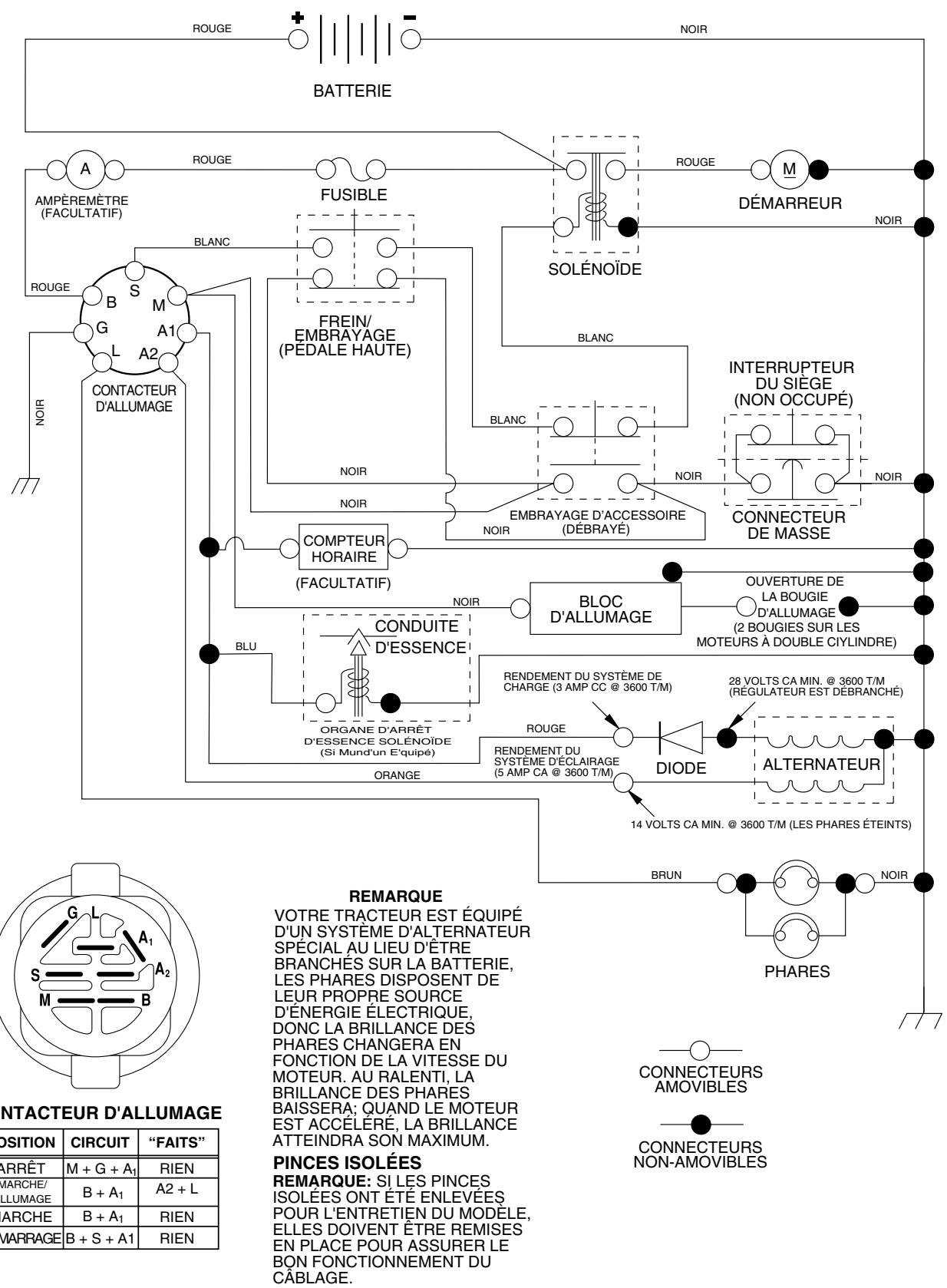
- Vérifiez le câblage. Voir le schéma du câblage électrique dans la section Pièces de Rechange.
Pour remplacer le fusible
Remplacez par un fusible enfichable de type automobile, de 20 A. Le porte-fusible est situé directement derrière le tableau de bord.
Pour enlever le capot et la calandre (voir la fig. 30)
Soulevez le capot. Débranchez le connecteur des câbles des phares. Placez-vous à l'avant du tracteur. Empoignez le capot et les panneaux latéraux, inclinez-les un peu vers le moteur et soulevez-les du tracteur. Pour le réinstaller, inversez les étapes ci-dessus.
FIG. 30
Pour régler le câble de la commande des gaz (voir la Fig. 30)
La commande des gaz est préréglée à l'usine et un réglage ne devrait pas être nécessaire. Vérifiez le réglage comme décrit ci-dessous avant de relâcher le câble. Si un réglage est nécessaire, procédez comme suit :
- Coupez le moteur et déplacez s gaz de la position lente à la position de starter. Déplacez lentement le levier de la position de starter à la position rapide.
- Vérifiez que les trous "A" dans régulateur et le trou dans la plaque de régulateur soient alignés. Si les trous "A" ne sont pas alignés, desserrez la vis de serrage et déplacez le câble de la commande des gaz jusqu'à ce que les trous soient alignés. Serrez à fond la vis de serrage.
FIG. 31
Pour régler le carburateur
Le carburateur a été préréglé à l'usine et un réglage ne devrait pas être nécessaire. Pourtant, quelques réglages mineurs pourraient être nécessaires pour compenser les différences d'altitude, de température, de carburant ou de chargement. Si le carburateur demande un réglage, voir le manuel du moteur.
L'arrêteur à grande vitesse a été préréglé à l'usine. Ne le réglez pas - il pourrait s'avarier.
IMPORTANT : NE TOUCHEZ JAMAIS LE RÉGULATEUR DE MOTEUR QUI A ÉTÉ RÉGLÉ À L'USINE POUR LA VITESSE DE MOTEUR CORRECTE. NE DÉPASSEZ JAMAIS LA VITESSE DE MOTEUR QUI A ÉTÉ ÉTABLIE À L'USINE. CETTE ACTION PEUT ÊTRE DANGEREUSE. SI VOUS PENSEZ QU'UN RÉGLAGE DE LA VITESSE MAXIMUM EST NÉCESSAIRE, CONTACTEZ LE CENTRE D'ENTRETIEN AUTORISÉ LE PLUS PROCHE. IL Y A DES TECHNICIENS BIEN QUALIFIÉS ET DES OUTILS APPROPRIÉS POUR EFFECTUER LES RÉPARATIONS NÉCESSAIRES.
Préparez immédiatement votre tracteur pour l'entreposage à la fin de la saison ou si le tracteur ne sera pas utilisé pendant une période de 30 jours ou plus.

AVERTISSEMENT : N'entreposez jamais le tracteur dans un bâtiment lorsque le réservoir contient de l'essence ou si les vapeurs pourraient parvenir à une flamme nue ou à une étincelle. Permettez au moteur de refroidir avant de l'entreposer dans une enceinte.
Tracteur
Enlevez la tondeuse du tracteur quand vous l'entreposez pour l'hiver. Quand la tondeuse doit être entreposée pendant une longue période, nettoyez-la à fond, enlevez toute la saleté, la graisse, les feuilles, etc. Entreposez le tracteur dans un endroit propre et sec.
- Nettoyez le tracteur entièrement (voir la section Nettoyage dans la partie Entretien de ce manuel).
- Inspectez, et si nécessaire, remplacez les courroies (Référez-vous aux instructions de remplacement de la courroi et Réglages de ce manuel).
- Lubrifiez comme illustré dans la section Entretien de ce manuel. Assurez-vous que tous les écrous, les boulons et les vis soient bien fixés. Vérifiez toutes les pièces mobiles pour l'avarie, le bris et l'usure. Remplacez-les si nécessaire.
- Retouchez toutes les surfaces peintes si elles se sont rouillées ou éraflées ; poncez légèrement au papier émeri avant de peindre.
Batterie
Chargez complètement la batterie avant de l'entreposer. Il est parfois nécessaire de recharger la batterie après une longue période d'entreposage. Pour éviter la corrosion et les fuites de puissance pendant une longue période d'entreposage, les câbles de batterie doivent être débranchés et la batterie doit être nettoyée à fond (référez-vous à la section "NETTOYER LA BATTERIE ET LES BORNES" dans la partie Entretien de ce manuel). Après le nettoyage, laissez les câbles débranchés et placez-les où ils ne peuvent pas entrer en contact avec les bornes de la batterie. Si la batterie est retirée du tracteur pour l'entreposage, ne la placez pas directement sur une surface en béton ou humide.
Système d'essence
IMPORTANT : IL EST TRÈS IMPORTANT D'ÉVITER LA FORMATION DE DÉPÔTS DE GOMME DANS LE CARBURATEUR, LE FILTRE D'ESSENCE, LE TUYAU D'ESSENCE OU LE RÉSERVOIR D'ESSENCE PENDANT L'ENTREPOSAGE. L'EXPÉRIENCE DÉMONTRE QUE LES CARBURANTS QUI SONT MÉLANGÉS AVEC DE L'ALCOOL (ÉTHANOL OU MÉTHANOL, PARFOIS APPELLÉS GAZOHOL) PEUVENT ATTIRER L'HUMIDITÉ QUI CAUSE LA SÉPARATION ET LA FORMATION D'ACIDE PENDANT L'ENTREPOSAGE. L'ESSENCE ACIDE PEUT ENDOMMAGER LE SYSTÈME DE CARBURANT DU MOTEUR PENDANT L'ENTREPOSAGE.
Vidangez le réservoir d'essence. Démarrez le moteur et laissez-le tourner jusqu'à ce que les conduites oient vides. N'utilisez jamais de produits spéciaux pour nettoyer le moteur et le carburateur dans le réservoir d'essence. L'emploi de ces produits pourrait causer des dégâts permanents. Utilisez de l'essence fraîche l'année suivante.
REMARQUE : Un stabilisateur d'essence est une option acceptable pour minimiser la formation de dépôts de gomme de carburant pendant l'entreposage. Ajoutez le stabilisateur à l'essence dans le réservoir d'essence ou dans le bidon de carburant. Suivez toujours le dosage de mélange inscrit sur le bidon de stabilisateur. Faites marcher le moteur pendant au moins 10 minutes après avoir ajouté le stabilisateur pour permettre à celui-ci d'atteindre le carburateur. Ne vidangez pas le réservoir i un stabilisateur d'essence est utilisé.
Huile de moteur
Vidangez l'huile (quand le moteur est chaud) et remplacez-la par de l'huile de moteur fraîche. (Voir la section "MOTEUR" dans la partie Entretien de ce manuel).
Cylindre(s)
- Enlevez la(les) bougie(s) d'allumage.
- Versez une once (29 ml) d'huile par l'orifice de bougie d'allumage dans le cylindre.
- Tournez la clé d'allumage à la position de démarrage (START) pendant quelques secondes pour répartir l'huile.
- Remplacez par une nouvelle bougie d'allumage.
Information supplémentaire
- Ne conservez pas d'essence d'une saison à l'autre.
- Remplacez le bidon d'essence s'il commence à rouiller. La présence de rouille et/ou de saleté dans l'essence causera des problèmes.
- Entreposez le tracteur à l'intérieur, si possible, et couvrez-le pour le protéger de la poussière et de la saleté.
- Couvrez le tracteur avec une couverture perméable. N'utilisez pas une couverture en plastique. Le plastique obstrue la circulation d'air et permet la formation de condensation qui fera rouiller le tracteur.
IMPORTANT : NE COUVREZ JAMAIS LE TRACTEUR QUAND LE MOTEUR ET LES ÉLÉMENTS D'ÉCHAPPEMENT SONT ENCORE CHAUDS.
GUIDE DE DÉPANNAGE
| PROBLÈME | CAUSE | CORRECTION |
| Le moteur refuse de démarrer | 1. Sans essence.2. Le moteur n'est pas étranglé correctement.3. Le moteur est noyé.4. Mauvaise bougie d'allumage.5. Filtré à air sale.6. Filtré d'essence sale.7. Il y a de l'eau dans l'essence.8. Le câblage est lâché ou endommagé.9. Le carburateur demande de réglage.10. Les soupapes de moteur demandent de réglage. | 1. Remplissez le réservoir d'essence.2. Rétéré-vous à la section de “POUR DÉMARRER LE MOTEUR” dans la section d'utilisation.3. Attendeç quelques minutes avant d'essayer de démarrer.4. Remplacez la bougie d'allumage.5. Nettoyez/replacez le filtré à air.6. Remplacez le filtre d'essence.7. Vidangez l'essence du réservoir et du carburateur, remplacez le réservoir d'essence avec de l'essence fraîche, et remplacez le filtre d'essence.8. Vérifiéz tout le câblage.9. Voyez la section de “Pour Régler le Carburateur” dans la section de Révision et Régliages.10. Contactez un centre d'entretien autorisé. |
| Démarrage difficile | 1. Filtré à air sale.2. Mauvaise bougie d'allumage.3. Batterie faible ou usagée.4. Filtré d'essence sale.5. L'essence sale ou zeroes.6. Le câblage est lâché ou endommagé.7. Le carburateur demande de réglage.8. Les soupapes de moteur demandent de réglage. | 1. Nettoyez/replacez le filtre à air.2. Remplacez la bougie d'allumage.3. Rechargez ou remplacez la batterie.4. Remplacez le filtre d'essence.5. Vidangez l'essence du réservoir d'essence et remplacez avec de l'essence fraîche.6. Vérifiéz tout le câblage.7. Voyez la section de “Pour Régler le Carburateur” dans la section de Révision et Régliages.8. Contactez un centre d'entretien autorisé. |
| Moteur ne se renverse pas | 1. La pédale de frien n'est pas baisseée.2. L'embrayage d'accessoire est en la position embrayée.3. Batterie faible ou usagée.4. Il fait fondre le fusible.5. Les bornes de batterie sont corrodées.6. Le câblage est lâché ou endommagé.7. Le contacteur d'allumage est défectueux.8. Le solénoïde ou le démarreur est défectueux.9. L'interrupteur qui detecte la présence du conduc-teur est défectueux. | 1. Appuyez sur la pédale de frien.2. Débrayez l'embrayage d'accessaire.3. Rechargez ou remplacez la batterie.4. Remplacez le fusible.5. Nettoyez les bornes de batterie.6. Vérifiéz tout le câblage.7. Vérifiéz/repplacez le contacteur d'allumage.8. Vérifiéz/repplacez le solénoïde ou le démarreur.9. Contactez un centre d'entretien autorisé. |
| Il y a un déclic mais le moteur ne démarre pas | 1. Batterie faible ou usagée.2. Les bornes de batterie sont corrodées.3. Le câblage est lâché ou endommagé.4. Le solénoïde ou le démarreur est défectueux. | 1. Rechargez ou remplacez la batterie.2. Nettoyez les bornes de batterie.3. Vérifiéz tout le câblage.4. Vérifiéz/repplacez le solénoïde ou le démarreur. |
| Le moteur manque de puissance | 1. Vous tonde trop d'herbe/là vitesse de la tondeuse est trop rapide.2. La commande des gaz est à la position de starter.3. Il y a une accumulation de l'herbe, de feuille, et de débris sous la tondeuse.4. Filtré à air sale.5. Niveau d'huile bas/huile sale.6. La bougie d'allumage est défectueuse.7. Filtré d'essence sale.8. L'essence sale ou zeroes.9. Il y a de l'eau dans l'essence.10. Un fil lâché sur la bougie d'allumage.11. Tamis d'air du moteur/ailettes sont sales.12. Silencieux sale ou encrasse.13. Le câblage est lâché ou endommagé.14. Le carburateur demande de réglage.15. Les soupapes du moteur demandent de réglage. | 1. Mettez en position de plus haute ou réduisez la vitesse.2. Réglez la commande des gaz.3. Nettoyez dessous du boitier de tondeuse.4. Nettoyez/repplacez le filtre à air.5. Vérifiéz le niveau d'huile/changez l'huile.6. Nettoyez, ajustez l'écartement ou remplacez la bougie d'allumage.7. Remplacez le filtre d'essence.8. Vidangez l'essence du réservoir d'essence et remplacez le réservoir avec de l'essence fraîche.9. Vidangez l'essence du réservoir et du carburateur, remplacez le réservoir avec de l'essence fraîche, et remplacez le filtre d'essence.10. Branchez et serrez le fil de bougie d'allumage.11. Nettoyez le tamis d'air du moteur/ailettes.12. Nettoyez/repplacez le silencieux.13. Vérifiéz tout le câblage.14. Voyez la section de “Pour Régler le Carburateur” dans la section de Révision et Régliages.15. Contactez un centre d'entretien autorisé. |
GUIDE DE DÉPANNAGE
| PROBLÈME | CAUSE | CORRECTION |
| Vibrations excessives de la tondeuse | 1. La lame est usée, tordue, ou lâche.2. Un mandrin de lame est tordu.3. Des pièces sont lâches ou endommagées. | 1. Remplacez la lame. Serrez à fond le boulon de lame.2. Remplacez le mandrin de lame.3. Serrez les pièces lâches. Remplacez les pièces endommagées. |
| Le moteur marche lorsque le conducteur quitter le siège avec l'embrayage d'accèsaire engagé | 1. Le système qui detecte la présence du conducteur est défectueux. | 1. Vérifiez le câblage, les interrupteurs et les connexions. Si le problème n'est pas corrugé, contactez un centre d'entretien autorisé. |
| Coupe inégale | 1. La lame est usée, tordue ou lâche.2. Le carter de tondeuse n'est pas équilibré.3. Il y a une accumulation de l'herbe, de feuille, et de débris sous la tondeuse.4. Un mandrin de lame est tordu.5. Les troughs d'event du carter de tondeuse sont obstrués de l'accumulation de l'herbe, de feuille, et de débris ajuster des mandrins. | 1. Remplacez la lame. Serrez le boulon de lame.2. Nivelez le carter de tondeuse.3. Nettoyez dessous du boîtier de tondeuse.4. Remplacez le mandrin de lame.5. Nettoyez les faces de mandrin pour ouvrir les troughs d'event. |
| Les lames de tondeuse ne tournent pas | 1. Une obstruction du mécanisme d'embrayage.2. La couroie d'entrainment de tondeuse est usée ou endommagée.3. Une poulie de galet-tendeur grippée.4. Un mandrin de lame grippé. | 1. Enlevez l'obstruction.2. Remplacez la couroie d'entrainment de tondeuse.3. Remplacez la poulie de galet-tendeur.4. Remplacez le mandrin de lame. |
| Mauvaise décharge de l'herbe | 1. La vitesse de moteur est trop lente.2. La vitesse de course est trop rapiè.3. Herbe humide.4. Le carter de tondeuse n'est pas équilibré.5. La pression des pneus est BASSE ou INÉGALE.6. La lame est usée, tordue ou lâche.7. Il y a une accumulation de l'herbes, de feuille, et de débris sous la tondeuse.8. La couroie d'entrainment de tondeuse est usée.9. Les lames n'ont pas été correctement montées.10. Les fausses lames ont été montées.11. Les troughs d'event du carter de tondeuse sont obstrués de l'accumulation de l'herbe, de feuille, et de débris ajuster des mandrins. | 1. Déplacez la commande des gaz dans la position rapide (FAST).2. Changez à une vitesse plus lente.3. Laissez sécher l'herbe avant de tordre.4. Nivelez le carter de tondeuse.5. Vérifiez la pression des pneus.6. Remplacez la lame ou affiliez-la. Serrez le boulon de lame.7. Nettoyez dessous du boîtier de tondeuse.8. Remplacez la couroie d'entrainment de tondeuse.9. Réinstallé les lames avec le bord tranchant vers le fond.10. Remplacez les lames avec les lames recommendées dans ce manuel.11. Nettoyez les faces de mandrin pour ouvrir les troughs d'event. |
| Les phares n'allument pas (si muni) | 1. L'interrupteur est dans la position d'arrêt (OFF).2. Ampoule(s) ou lampes(s) grillent.3. L'interrupteur des phares est défectueux.4. Le câblage est lâche ou endommagé.5. Il fait fondre le fusible. | 1. Mettez l'interrupteur dans la position marche (ON).2. Remplacez l'ampoule(s) ou lampes(s).3. Vérifiez/remplacez l'interrupteur des phares.4. Vérifiez le câblage et les connexions.5. Remplacez le fusible. |
| La batterie ne charge pas | 1. Mauvais élément(s) de la batterie.2. Mauvaises connexions du cable.3. Régulator défectueux (si muni d'un).4. Alternateur défectueux. | 1. Remplacez la batterie.2. Vérifiez/remplacez toutes les connexions.3. Remplacez le régulateur.4. Remplacez l'alternateur. |
| Une perte d'entrainment | 1. La commande de la roue libre est en position dégagée.2. Courroie d'entrainment de mouvement est usagée, endomagée, ou cassée.3. De l'air à été attapé dedans la transmission pendant le transport ou le réglage. | 1. Mettez la commande de la roue libre en positionengageée.2. Remplacez la couroie d'entrainment de mouvement.3. Purgez la transmission. |
| Le moteur fait la pétarade au silencieux quand le moteur est coupé (OFF). | 1. La commande des gaz de moteur n'est pas posée dans la position lente (SLOW) pendant 30 secondes avant de couper le moteur. | 1. Déplacez la commande des gaz dans la position lente (SLOW) et permettez de marcher au langenti le moteur pendant 30 secondes avant de couper. |

Pièces de rechange
TRACTEUR - NUMÉRO DE MODÈLE PC17H42STA, N° DE PRODUIT 954 57 09-18 ÉLECTRIQUE

Titre corrigé : Tracteur - Numéro de modèle PC17H42STA, No. de produit 954 57 09-18 électrique
NO. NO
DE DE
REF. PIECE
Description
1 163465 2 74760412 8 176689 16 176138 21 175685 22 4152J 24 4799J 25 146147 26 175158 27 73510400 28 4207J 29 121305X 30 175566 33 140401 40 179720 41 71110408 42 131563 43 178861 48 140844 52 141940 90 180449
Batterie de 12 Volt Boulon H 1/4-20 UNC x 3/4 Bac de batterie Interrupteur de verrouillage pressé Harnais des prises de courant des phares avec 4152J Ampoule N°1156 Câble de batterie de 6 Ja de 11 po. - rouge Câble de batterie de 6 Ja avec un fil de 16 po. - rouge Fusible de 15 AMP Ecrou à taquets 1/4-20 UNC Câble de masse de 6 Ja de 12 po. - noir Interrupteur de plongeur Contacteur d'allumage Clé de contact Harnais des câbles d'allumage Boulon H 1/4-20 x 1/2 Couverture de borne Solenoide Adaptateur de l'ampèremètre Fil en forme de boucle de protection Couverture
REMARQUE : Toutes les dimensions de composant sont 1 pouce = 25,4 mm.
données en pouces É.-U. — 1 pouce = 25,4 mm.
Tracteur - Numéro de modèle PC17H42STA, No. de produit 954 57 09-18 Châssis/enceintes
Châssis - Plaque de support
Tracteur - Numéro de modèle PC17H42STA, No. de produit 954 57 09-18 Châssis/enceintes
NO. NO.
DE DE
REF. PIÈCE DESCRIPTION
1 174619 Châssis
2 176554 Barre d'attelage
3 17060612 Vis H 3/8-16 x 3/4
5 155272 Pare-chocs
9 168336X010 Tableau de bord
10 72140608 Boulon de chariot 3/8-16 x 1
11 174996 Panneau du tableau de bord C.G.
12 145660 Collier de tinnerman
13 172105X010 Panneau du tableau de bord C.D.
14 17490608 Vis 3/8-16 x 1/2
17 159639X428 Ensemble du capot
18 184921 Coussin de capot
24 74780616 Boulon
25 19131312 Rondelle 13/32 × 13/16 × 12 Ja.
26 73800600 Écrou
28 179844 Calandre/Lentille
29 170472X599 Lentille
30 169468X428 Aile
31 136619 Support d'aile
33 179716X428 Repose-pieds C. G.
34 179717X428 Repose-pieds C. D.
35 72110606 Boulon
38 175710 Ensemble de support de pivot
51 73800400 Écrou H 1/4-20
52 19091416 Rondelle 9/32 x 7/8 x 16 Ja.
58 150127 Conduit d'air
64 154798 Tableau de bord
Plaque
145 156524 Tige
206 170165 Boulon 5/16-18
207 17670508 Vis 5/16-18 x 1/2
208 17670608 Vis 3/8-16 x 1/2
209 17000612 Vis 3/8-16 x 3/4
212 156229 Insert de Lentille
-- 5479J Bouchon de bouton
REMARQUE : Toutes les dimensions de composant sont
données en pouces (E.-U.) — 1 pouce = 25,4 mm.

Titre à corriger : Tracteur - Numéro de modèle PC17H42STA, No. de produit 954 57 09-18 Entraînement
| NO. DE RÉF. | NO. DE PIECE | DESCRIPTION |
| 1 | ----- | Transmission Hydro Gear Modèle 322-0510 (Commandez les pièces par suite du fabricant du la transmission) |
| 8 | 165619 | Tige de changement de vitesse |
| 10 | 76020416 | Goupille fendue 1/8 x 1 CAD |
| 14 | 10040400 | Rondelle |
| 15 | 74490544 | Boulon H 5/16-18 Cad 5 |
| 16 | 73800500 | Écrou frein H avec insert 5/16-18 Unc |
| 19 | 73800600 | Écrou frein H avec insert 3/8-16 Unc |
| 21 | 106933X | Bouton |
| 22 | 169498 | Tige de frein |
| 24 | 73350600 | Écrou |
| 25 | 106888X | Ressort de tige de frein |
| 26 | 19131316 | Rondelle |
| 27 | 76020412 | Tige de frein 1/8 x 3/4 CAD. |
| 28 | 175765 | Tige du frein de stationnement |
| 29 | 71673 | Chapeau du frein de stationnement |
| 30 | 174973 | Support de montage de transmission |
| 32 | 74760512 | Boulon H 5/16-18 Unc x 3/4 |
| 34 | 175578 | Ensemble de l'arbre de pédale |
| 35 | 120183X | Palier de nylon |
| 36 | 19211616 | Rondelle |
| 37 | 1572H | Goupille mécanidus |
| 38 | 179114 | Poulie de galet-tendeur |
| 39 | 74760648 | Boulon |
| 41 | 175556 | Guide-courroie |
| 47 | 127783 | Poulie de galet-tendeur |
| 48 | 154407 | Levier coudé |
| 49 | 123205X | Guide-courroie à dessort |
| 50 | 72110612 | Boulon 3/8-16 x 1-1/2 Cat. 5 |
| 51 | 73680600 | Écrou 3/8-16 UNC |
| 52 | 73680500 | Écrou 5/16-18 UNC |
| 53 | 105710X | Raccord d'embrayage |
| 55 | 105709X | Ressort de rappel d'embrayage |
| 56 | 17060620 | Vis 3/8-16 x 1-1/4 |
| 57 | 140294 | Courroie |
| 59 | 169691 | Guide-courroie du châssis |
| 61 | 17120614 | Vis 3/8-16 x .875 |
| 62 | 8883R | Couverture de pédale |
| 63 | 140186 | Poulie du moteur |
| 64 | 173937 | Boulon H 7/16 x 4 Cat. 5 |
| 65 | 10040700 | Rondelle |
| 66 | 154778 | Guide-courroie du moteur |
| NO. DE RÉF. | NO. DE PIECE | DESCRIPTION |
| 69 | 142432 | Vis H1/4-1/2 |
| 70 | 134683 | Guide-courroie du moteur |
| 71 | 169183 | Attache C.G. |
| 73 | 169182 | Attache C.D. |
| 74 | 137057 | Entretoise fendue |
| 75 | 121749X | Rondelle 25/32 x 1-1/4 x 16 Ja. |
| 76 | 12000001 | Bague en E |
| 77 | 123583X | Clé |
| 78 | 121748X | Rondelle 25/32 x 1-5/8 x 16 Ja. |
| 81 | 165596 | Ensemble de l'arbre |
| 82 | 123782 | Ressort de torsion |
| 83 | 19171216 | Rondelle 17/32 x 3/4 x 16 Ja. |
| 84 | 169843 | Raccord de transmission |
| 89 | 169373X428 | Console de changement de vitesse |
| 95 | 170201 | Ensemble de la commande de dérivation hydrostatique |
| 96 | 4497H | Ressort de retenue 1" Zinc/Cad |
| 103 | 73940800 | Écrou H 1/2-20 Unf. |
| 116 | 72140608 | Boulon 3/8-16 x 1 |
| 120 | 73900600 | Boulon H 3/8-16 x 1-1/2 |
| 150 | 175456 | Ressort de retenue |
| 151 | 19133210 | Rondelle |
| 156 | 166002 | Rondelle 5/16 ID x 1 x .125 |
| 158 | 165589 | Support |
| 159 | 183900 | Moyeu LT |
| 161 | 72140406 | Boulon 1/4-20 x 3/4 Cat. 5 |
| 162 | 73680400 | Écrou auto-serrant 1/4-20 Unc |
| 163 | 74780416 | Boulon H 1/4-20 Unc x 1 Cat. 5 |
| 164 | 19091010 | Rondelle 5/8 x .281 x 10 Ja. |
| 165 | 165623 | Support du pivot |
| 166 | 166880 | Vis 5/16-18 x 5/8 |
| 168 | 165492 | Boulon 5/16-18 x .561 |
| 169 | 165580 | Plaque LT |
| 197 | 169613 | Douille de Nylon |
| 198 | 169593 | Rondelle 7/8ID x .105 |
| 199 | 169612 | Boulon à épaulement |
| 200 | 72140508 | Boulon 5/16-18 5/16-18 Unc x 1 |
| 202 | 72110614 | Boulon 3/8-16 x 1-1/2 Cat. 5 |
| 205 | 19171616 | Rondelle 17/32 x 1 x 16 Ja. |
| 212 | 145212 | Écrou |
| 250 | 17060612 | Vis 3/8-16 x .75 |
REMARQUE : Toutes les dimensions des composants sont données en pouces U.S. -- 1 pouce = 25,4 mm.

Titre corrigé : Tracteur - Numéro de modèle PC17H42STA, No. de produit 954 57 09-18 - Ensemble de la direction
| NO. DE RÉF. | NO. DE PIECE | DESCRIPTION |
| 1 | 140044X428 | Volant de direction |
| 2 | 175131 | Ensemble d'essieu antérieur |
| 3 | 169840 | Ensemble de broche C.G |
| 4 | 169839 | Ensemble de broche C.D. |
| 5 | 6266H | Palier de butée |
| 6 | 121748X | Rondelle 25/32 X 1 5/8 X 16 Ja |
| 7 | 19272016 | Rondelle 27/32 X 1-1/4 X 16 Ja |
| 8 | 12000029 | Rondelle clip |
| 9 | 3366R | Palier de colonne de direction |
| 10 | 175121 | Barre de direction |
| 11 | 10040600 | Rondelle frein |
| 12 | 73940800 | Écrou H 1/2-20unf |
| 13 | 136518 | Palier d'entretoisement de l'essieu |
| 15 | 145212 | Écrou frein H |
| 17 | 180641 | Ensemble de l'arbre de direction |
| 26 | 126847X | Douille de barre d'accouplement |
| 28 | 19131416 | Rondelle 13/32 X 7/8 X 16 Ja |
| 29 | 17060612 | Vis 3/8-16 x 3/4 |
| 30 | 76020412 | Goupille |
| 32 | 130465 | Barre d'accouplement |
| 36 | 155099 | Douille de direction |
| 37 | 152927 | Vis à chapeau n°10-32 x 4 x 3/8 |
| 38 | 140045X428 | Insert de chapeau du volant de direction |
| 39 | 19183812 | Rondelle 9/16 ID X 2-3/8 OD X 12 Cat. |
| 40 | 7810H | Écrou frein central |
| 41 | 100711L | Adaptateur du volant de direction |
| 42 | 145054X428 | Manchon de l'arbre de direction |
| 43 | 121749X | Rondelle 25/32 X 1 1/4 X 16 Ja |
| 44 | 180640 | Direction de rallongement |
| 46 | 121232X | Chapeau de broche |
| 47 | 183226 | Graisseur |
| 51 | 73540400 | Écrou 1/4-28 |
| 54 | 71130420 | Boulon H 1/4-28unf x 1-1/4 Cat. 8 |
| 65 | 160367 | Essieu de moise de l'axe |
| 67 | 72140618 | Boulon 3/8-16 UNC x 2-3/4 |
| 68 | 169827 | Moise |
| 71 | 175146 | Ensemble du volant de direction |
| 82 | 169835 | Support de suspension du devant du châssis |
| 85 | 133835 | Attache |
| 88 | 175118 | Boulon 7/16-20 |
| 91 | 175553 | Pince |
REMARQUE : Toutes les dimensions des composants sont données en pouces U.S. — 1 pouce = 25,4 mm.
Titre à corriger : TRACTEUR - NUMERO DE MODELE PC17H42STA, NO. DE PRODUIT 954 57 09-18 MOTEUR

NO. NO.
DE DE
REF. PIECE
DESCRIPTION
1 170551
2 17720408
Commande des gaz
Vis taraudée H 1/4-20 x 1/2
Moteur Briggs & Stratton. Numéro de modèle 31G777.
Commandez les pièces auprès du fabricant du moteur.
4 137352
13 165291
14 148456
16 11050600
23 169837
29 137180
31 184900
32 140527
33 123487X
Silencieux
Garniture
Tube de vidange
Rondelle frein à dents extérieure 3/8
Pare-chaleur
Pare-étincelles
Réservoir d'essence
Bouchon de réservoir d'essence
Bride de serrage du tuyau
NO. NO.
DE DE
REF. PIECE
37 137040
38 181654
40 124028X
44 17670412
45 17000612
46 19091416
72 183906
78 17060620
81 73510400
DESCRIPTION
Conduite d'essence - 20 po.
Bouchon de vidange
Douille de bouton-pression
Vis à tête ronde avec rondelle à filets laminés H
1/4-20x3/4
Vis H 3/8-16
Rondelle 9/32 x 7/8 x 16 Ja.
Vis 5/16-18 x 1
Vis à filets laminés 3/8-16 x 1-1/4
Écrou 1/4-20 UNC
REMARQUE : Toutes les dimensions des composants sont données en pouces américains — 1 pouce = 25,4 mm.
Tracteur - Numéro de modèle PC17H42STA, No. de produit 954 57 09-18 Ensemble du siège



NO. NO.
DE DE
REF. PIECE
Description
1 140116 2 140551 3 71110616 4 19131210 Rondelle 13/32 X 3/4 X 10 Ja. 5 145006 6 73800600 7 124181X 8 17000616 9 19131614 10 182493 12 121246X Support de montage de l'interrupteur 13 121248X Douille de bouton-poussoir 14 72050412 Boulon de chariot 1/4-20x1-1/2
NO. NO.
DE DE
REF. PIECE
Description
15 134300 16 121250X 17 123976X 21 171852 22 73800500 23 71110814 24 19171912 25 127018X 26 10040800
Entretoise fendue. Ressort de compression. Écrou frein à bride grande 1/4 Cat 5. Boulon à épaulement 5/16-18 Unc-2A. Écrou. Boulon H. Rondelle 17/32 X 1-3/16 X 12 Ja. Boulon à épaulement 5/16-18 X 62. Rondelle frein.
REMARQUE : Toutes les dimensions des composants sont données en pouces U.S. — 1 pouce = 25,4 mm.
Titre à corriger : Tracteur - Numéro de modèle PC17H42STA, No. de produit 954 57 09-18 Décalcomanie

NO. NO.
DE DE
REF. PIECE
Description
1 157032
2 158168
3 184869
4 184870
5 185412
6 170563
7 179128
9 172372
Décalcomanie d'instruction d'utilisation anglais/français
Décalcomanie de l'insert du volant de direction
Décalcomanie d'avertissement
Décalcomanie du carter de tondeuse
Décalcomanie d'aile
NO. NO.
DE DE
REF. PIECE
10 157140
12 175784
14 160396
16 145005
20 180703
-- 169210
-- 138311
-- 186892
-- 186892
Description
Décalcomanie de l'aile
Décalcomanie de schéma de courroie trapézoidale
Décalcomanie de danger/poison de la batterie
Décalcomanie de CV du moteur
Décalcomanie de dérivation
Décalcomanie de poignée de levage
Manuel du propriétaire, français

NO. NO.
DE DE
RéF. PIECE
Description
1 59192
2 65139
3 106222X
4 59904
5 106732X624
6 278H
7 9040H
8 106108X624
9 106268X
10 7152J
11 104757X428
144334
Capuchon de valve de pneu
Tubulure de valve
Pneu antérieur
Chambre à air antérieure (non fournie)
Ensemble de la jante antérieure 6 po.
Graisseur (roue antérieure seulement)
Palier à bride
Ensemble de la jante arrière 8 po.
Pneu arrriere
Chambre à air arrière (non fournie)
Capuchon de l'essieu
Joint d'étanchéité de pneu (tube de 30 L [10 oz.])
REMARQUE : Toutes les dimensions des composants sont données en pouces U.S. — 1 pouce = 25,4 mm.
Tracteur - Numéro de modèle PC17H42STA, No. de produit 954 57 09-18 Levage de tondeuse
NO. NO. DE DE
REF. PIECE
1 159460 2 159471 3 105767X 4 12000002 5 19211621 6 120183X 7 109413X 8 124526X 11 139865 12 139866 13 4939M 15 173288 16 73350800 17 175689 18 73800800 19 139868 20 163552 31 169865 32 73540600
Description
Ensemble du fil intérieur du levier de levage Ensemble de l'arbre de levage Goupille cannelée Bague n°5133-62 Rondelle 21/32 x 1 x 21 Ja. Palier en Nylon Poignée cannelée du levier Bouton de plongeur Raccord de levage C.G. Raccord de levage C.D. Ressort de retenue Raccord antérieur Contre-écrou 1/2-13 UNC Tourillon Écrou 1/2-13 UNC Bras de suspension arrêté Ressort de retenue Palier de pivot de levage Écrou auto-serrant 3/8-24
Pièces de rechange
TRACTEUR - NUMÉRO DE MODÈLE PC17H42STA, N° DE PRODUIT 954 57 09-18 CARTER DE TONDEUSE

Titre corrigé : Tracteur - Numéro de modèle PC17H42STA, No. de produit 954 57 09-18 Carter de tondeuse
| NO. DE RÉF. | NO. DE PIECE | DESCRIPTION | NO. DE RÉF. | NO. DE PIECE | DESCRIPTION |
| 1 | 165892 | Ensemble de carter de tondeuse 42" | 45 | 4497H | Arrêtoir |
| 2 | 72140506 | Boulon | 46 | 137729 | Vis à filets laminés 1/4-20x5/8 T |
| 3 | 138017 | Ensemble du support de barre de non mouvement antérieur 38/42 | 48 | 133944 | Rondelle durcie |
| 52 | 139888 | Boulon à épaulement 5/16-18 Unc | |||
| 4 | 165460 | Ensemble du support de barre de non mouvement de carter | 53 | 184907 | Coussin de l'ensemble du levier de frein |
| 54 | 178515 | Rondelle durcie | |||
| 5 | 4939M | Ressort de retenue | 55 | 155046 | Bras de galet-tendeur |
| 6 | 178024 | Barre de mouvement | 56 | 165723 | Entretoise de retenue |
| 8 | 850857 | Boulon 3/8-24x1 25 Cat 8 | 59 | 141043 | Protecteur du galet-tendeur TUV |
| 9 | 10030600 | Rondelle frein | 67 | 106932X | Bouton |
| 10 | 140296 | Rondelle durcie | 68 | 144959 | Courroie trapézoidale de tondeuse 42" |
| (Les lames suivantes sont disponibles) | 111 | 179292 | Console du support de roue C.G. | ||
| 11 | 134149 | Lame déchiqueteuse standard 42"/107 cm (pour les tondeuses déchiqueteuse seulement) | 112 | 179293 | Console du support de roue C.D. |
| 113 | 17060510 | Vis 3/8-16 x .625 | |||
| 114 | 73510500 | Écrou 5/16-18 Unc | |||
| -- | 139775 | Lame déchiqueteuse de qualité supérieur eure 42"/107 cm (pour uneADFmeille ré-sistance à l'usure lors du déchiquetage) | 116 | 4898H | Boulon "A" 2.41 "B" 1.66 |
| 117 | 165746 | Support de roue | |||
| 118 | 73930600 | Écrou 3/8-16 Unc | |||
| -- | 138971 | Lame de portance élevée 42"/107 cm (pourmettre en sac ou déverser) | 119 | 19121414 | Rondelle 3/8 x 7/8 x 14 |
| 142 | 165890 | Ressort | |||
| 13 | 137645 | Ensemble de l'arbre de mandrin éventé | 143 | 157109 | Support 42" |
| 14 | 128774 | Boîtier du mandrin éventé | 144 | 158634 | Guide-courroie |
| 15 | 110485X | Roulement à billes du mandrin | 145 | 165888 | Poulie du galet-tendeur |
| 16 | 174493 | Dispositif du courant à air de tondeuse éventé | 146 | 171977 | Galet-tenduer |
| 147 | 131335 | Ressort de traction | |||
| 18 | 72140505 | Boulon de chariot 5/16-18 x 5/8 | 148 | 169022 | Ressort de retenue |
| 19 | 132827 | Boulon à épaulement | 149 | 165898 | Ressort de retenue |
| 20 | 159770 | Chicane | 150 | 19091216 | Rondelle 9/32 x 3/4 x 16 Ja. |
| 21 | 73680500 | Écrou | 151 | 169670 | Support du cable d'embrayeage |
| 23 | 177563 | Support de déflecteur de décharge de tondeuse 42" | 152 | 169676 | Câble d'embrayage |
| 153 | 169674 | Rondelle 3/8 | |||
| 24 | 105304X | Capuchon de manchon | 154 | 169675 | Ressort de retenue |
| 25 | 123713X | Ressort de torsion de déflecteur | 155 | 169671 | Ressort de retenue du levier du cable d'embrayage |
| 26 | 110452X | Rondelle frein | |||
| 27 | 130968X428 | Déflecteur de décharge | 156 | 169672 | Entretoise du cable d'embrayage |
| 28 | 19111016 | Rondelle 11/32 x 5/8 x 16 Ja | 157 | 169669 | Tige du cable d'embrayage |
| 29 | 131491 | Tige à charnière | 158 | 17720408 | Vis H 1/4-20 x 1/2 |
| 30 | 173984 | Vis à fillets laminés H | 159 | 72140614 | Boulon 3/8-16 UNC x 1-1/2 |
| 31 | 129963 | Rondelle d'entretoisement de tondeuse éventé | 184 | 19131410 | Rondelle 13/32 x 7/8 x 10 Ja. |
| -- | 130794 | Ensemble du mandrin (Il compris seulement du carter, de l'axe et de la quincaillerie de l'axe. La poulie n'est pas compris | |||
| 32 | 153535 | Poulie de mandrin | |||
| 33 | 178342 | Écrou frein | |||
| 34 | 72110614 | Boulon | |||
| 36 | 131494 | Poulie de galet-tendeur plat | -- | 171491 | Carter de tondeuse complet |
| 37 | 19131316 | Rondelle 13/32 x 13/16 x 16 Ja | |||
| 40 | 73680600 | Écrou | REMARQUE: Toutes les dimensions de composant sont données en pouces E.U. --1 pouce = 25,4 mm. | ||
| 44 | 140088 | Protecteur de mandrin C.G. | |||
Garantie limitée
Le Fabricant garantit à l'acheteur initial que son produit tel que manufacturé est libre de défauts de matière et d'ouvrage. Pendant deux (2) ans, à compter de la date d'achat de la part de l'acheteur initial, nous réparerons ou remplacerons à notre discrétion, gratuitement, toute pièce sur laquelle nous estimerons qu'il existe un défaut de matière ou d'ouvrage. Cette garantie est soumise aux limitations et exceptions suivantes :
- Cette garantie ne couvre pas le moteur, la transmission ou les composants de transmission non fabriqués par EHP, la batterie (sauf comme mentionné ci-dessous) ou les pièces détachées. Veuillez consulter la garantie applicable du fabricant de ces articles.
- L'acheteur est responsable des frais de transport de tous les équipements actionnés par moteur ou des accessoires. L'acheteur est également responsable des frais de transport de toutes les pièces (couvertes par cette garantie) soumises pour remplacement, à moins qu'Electrolux Home Products ne demande à l'acheteur de renvoyer les pièces.
- Garantie de la batterie : Pour les produits équipés d'une batterie, nous remplacerons, gratuitement, toute batterie estimée défectueuse pendant les quatre-vingt-dix (90) jours initiaux suivant l'achat. Après quatre-vingt-dix (90) jours, nous échangerons la batterie, le coût pour vous étant de 1/12 du prix d'une nouvelle batterie pour chaque mois complet La batterie doit être entretenue selon les directives données dans la documentation appropriée.
- La période de garantie applicable aux produits proposés en location ou à des fins commerciales est limitée à quatre-vingt-dix (90) jours à
- Cette garantie ne s'applique qu'aux produits correctement montés, réglés, utilisés et entretenus conformément aux instructions données dans la documentation appropriée. Cette garantie ne s'applique pas aux produits qui ont été modifiés, utilisés incorrectement, abusés, mal assemblés, mal installés ou avariés lors de la livraison ou par un usage normal.
- Exclusions : Les courroies, les lames, les adaptateurs de lame, l'usure normale, les réglages normaux, la visserie standard et l'entretien normal sont exclus de cette garantie.
- En cas de problème entrant dans le cadre de cette garantie, veuillez retourner votre machine à un concessionnaire autorisé.
Si vous avez des questions sans réponse concernant contacter :
en nous donnant le numéro du modèle, le numéro de série, la date d'achat de votre machine ainsi que l'adresse du concessionnaire
autorisé chez qui vous l'avez acheté.
CETTE GARANTIE NE COUVRE AUCUN DOMMAGE INCIDENTEL OU CONSÉQUENT ET TOUTE GARANTIE IMPLICITE EST LIMITÉE AUX MÊMES PÉRIODES PRÉCISÉES ICI POUR LES GARANTIES EXPLICITES DU FABRICANT. CERTAINES LOCALITÉS NE PERMETTENT AUCUNE RESTRICTION DES DOMMAGES CONSÉQUENTS OU DE LA DURÉE D'UNE GARANTIE IMPLICITE ET, PAR CONSÉQUENT, IL SE POURRAIT QUE LES RESTRICTIONS ET EXCLUSIONS ÉNONCÉES CI-DESSUS NE S'APPLIQUENT PAS À VOUS. CETTE GARANTIE VOUS DONNE DES DROITS LÉGAUX SPÉCIFIQUES ET VOUS POUVEZ AUSSI JOUIR D'AUTRES DROITS D'UN ENDROIT À UN AUTRE.
Cette garantie est une garantie limitée comme définie dans la loi Magnuson-Moss Act de 1975.
Guide suggéré pour l'évaluation des pentes afin d'améliorer la sécurité d'utilisation


AVERTISSEMENT : Pour éviter de vous blesser gravement, utilisez votre tracteur parallèlement à la pente, jamais transversalement. N'affrontez pas de pentes de plus de 15 degrés. Effectuez les virages graduellement afin d'éviter le renversement ou la perte de contrôle. Soyez extrêmement prudent quand vous changez de direction sur les pentes.
- Pliez cette page suivant les pointillés, comme précédemment.
- Tenez cette page devant vous, avec le côté gauche parallèle à un tronc d'arbre ou à toute autre structure verticale.
- Regardez à travers la pliure dans la direction de la pente que vous entendez mesurer.
- Comparez l'angle de la pente avec la pente de la colline.
Notice Facile