XP350 EVOLUTION 2 - Motorisation de portail AVIDSEN - Notice d'utilisation et mode d'emploi gratuit
Retrouvez gratuitement la notice de l'appareil XP350 EVOLUTION 2 AVIDSEN au format PDF.
| Intitulé | Description |
|---|---|
| Type de produit | Motorisation de portail |
| Caractéristiques techniques principales | Motorisation pour portails battants, compatible avec des vantaux jusqu'à 2,5 m chacun |
| Alimentation électrique | 230 V AC |
| Dimensions approximatives | Dimensions des moteurs : 1000 x 150 x 150 mm |
| Poids | Environ 10 kg par moteur |
| Compatibilités | Compatible avec la plupart des portails battants en métal ou en bois |
| Type de batterie | Batterie de secours 12V (non incluse) |
| Tension | 12 V DC pour la batterie de secours |
| Puissance | Consommation maximale de 300 W |
| Fonctions principales | Ouverture et fermeture automatique du portail, télécommande incluse, possibilité de fonctionnement manuel |
| Entretien et nettoyage | Vérifier régulièrement le bon fonctionnement, nettoyer les moteurs et les bras avec un chiffon humide |
| Pièces détachées et réparabilité | Disponibilité de pièces détachées via le service client Avidsen |
| Sécurité | Équipé de capteurs de sécurité pour éviter les accidents lors de la fermeture |
| Informations générales | Garantie de 2 ans, installation recommandée par un professionnel |
FOIRE AUX QUESTIONS - XP350 EVOLUTION 2 AVIDSEN
Téléchargez la notice de votre Motorisation de portail au format PDF gratuitement ! Retrouvez votre notice XP350 EVOLUTION 2 - AVIDSEN et reprennez votre appareil électronique en main. Sur cette page sont publiés tous les documents nécessaires à l'utilisation de votre appareil XP350 EVOLUTION 2 de la marque AVIDSEN.
MODE D'EMPLOI XP350 EVOLUTION 2 AVIDSEN
motorisation pour portail
XP350
evolution 2
Ref. 654110
Pour portail à battants en FER, BOIS, ALU ou PVC

1,75 m MAXI / 150 Kg MAXI
1,75 m MAXI / 150 Kg MAXI
1 m MINI
1 m MINI
INFORMATION CONSOMMATEUR
En cas de problème pour l'installation de ce produit, nous vous demandons de joindre notre assistance client au 02 47 34 30 69 du lundi au vendredi de 9H à 12H et de 14H à 19H et le samedi de 9H30 à 12H30 et de 14H à 18H.
Munissez you des informations suivantes avant tout appel :
-Modèle de l'automatism : XP 350 évolution 2
- Caracteristiques de votre portail :
Dimensions des vantageaux :
.Type (bois, métal,...):
Ajouré ou plein :
Pour un problème de réglage ou de fonctionnement, nous contacter devant notre installation avec le boîtier électronique ouvert.
Si malgre tout le soin que nous avons apporté à la fabrication de ce produit, un problème technique était identifié par notre assistance client, vous pourrez proceder à l'échange du produit, sur le point de vente ou vous l'avez achete.
Afin que ce dernier puisse proceder à l'échange, vous devez impératifement donner le nombre d'accord d'échange que l'assistance client vous aura communiqué et que vous aurez inscrit dans la case ci-dessous.

N° d'accord d'échange :
N'oubliez pas de vous munir de votre ticket de caisse.
Cet échange est possible durant toute la période de la garantie.
Le service Client
DECLARATION DE CONFORMITE CE
(DIRECTIVES CEM 89/336/CE modifie, BASSE TENSION 73/23CEE modifie, MACHINE 98/37/CE et R&TTE 99/5/CE)
SOCIÉTE (fabricant, mandataires, ou personne responsable de la mise sur le marché de l'equipement)
Nom: S.A.S AVIDSEN
Désignation commerciale : Automatism de portail XP350 évolution 2
Référence commerciale: 654110
Kit constituted : 1 Telecommande Xa-4H + 1 bottier de commande + 2 moteurs à vis sans fin
Je soussigné,
NOM ET QUALITE DU SIGNATAIRE : Raphaël PRERA, président
Déclare sous mon entière responsabilité que :
Le produit precedement cité est conforme à la directive CEM 89/336/CE modifiée et sa conformité a été évaluée selon les normes applicables en vigueur :
EN 55014-1(ed.2000) + A1:2001 et A2:2002
EN 55014-2(ed. 1997) + A1 :2001
EN 61000-3-2(ed. 2001)
EN 61000-3-3(ed. 1995) + A1 :2001
- Le produit précédement cité est conforme à la directive Basse Tension 73/23/CEE modifiée et sa conformité a été évaluée selon les normes applicables en vigueur :
EN 60335-1 (ed. 2002) modifiée par la NF EN 12453
- Le produit précédement cité est conforme à la directive Machine 98/37/CE et sa conformité a été évaluée selon les normes applicables en vigueur :
Dans le cadre de la directive machine, la mise ne service de l'équipment précédement cité n'est autorisé tant que la machine dans laquelle il sera incorpore n'a pas été identifiée et déclarée conforme à la directive Machine 98/37/CE.
- La télécommande incluse dans le produit precedement cite est conforme à la directive R&TTE 99/5/CE et sa conformité a été évaluée selon les normes applicables en vigueur :
EN 60950 (ed. 2000)
- ETS 301489-3 V1.4.1 (ed. 2002)
EN 300220-3 V1.1.1 (ed.2000) et EN 300220-1 V1.3.1 (ed.2000)
Date:01 Janvier 2006
Signature :

Cet automatisme de portail, ainsi que sa notice ont ete concus a fin de vous permetre d'automatiser voite portail en etant en conformite avec les normes Européennes en vigueur (EN12453).
Instructions de sécurité :
Pour l'installation :
- Lire intégralement cette notice avant de commencer votre installation.
- L'installation de l'alimentation électrique de l'automatisation doit être conforme aux normes en vigueur (NF C 15-100) et doit de préférence être faite par un personnel qualifié.
- Tous les raccordements électriques doivent être faits hors tension.
- S'assurer que l'écrasement et le cisaillement entre les parties mobiles du portail motorisé et les parties fixes environnantes dus au mouvement d'ouverture/fermeture du portail sont évités ou signalés sur l'installation.
- Apre's installation, s'assurer que le mecanisme est correctement regle et que les systèmes de protection ainsi que tout dispositif de débrayage manuel fonctionnent correctement.
- S'assurer de la bonne installation de votre portail :
- les gonds d'une porte doivent impérativement être dans le même axe, et cet axe doit être impérativement vertical.
- les piliers qui soutiennent votre portail doivent être suffisamment robustes et stables de façon à ne pas plier (ou se briser) sous le poids du portail.
- sans la motorisation, le portail doit être ouvert et fermé manuellement sans frotement, ni résistance. Il est conseilé deGRAisser les gonds.
- Notre portail motorisé ne doit pas être installé dans un milieu explosif (présence de gaz, de fumee inflammable).
- Pour une ouverture vers l'extérieur, le portail, en position ouverte, ne doit pas dépasser sur la voie publique.
- Il est strictement interdit de modifier l'un des éléments fournis dans ce kit, ou d'utiliser un élément additif non préconise dans cette notice.
- Pendant l'installation, mais sur tout pendant le réglage de l'automatisation, il est impératif de s'assurer qu'aucune personne, installateur compris, soit dans la zone de mouvement du portail au début et pendant toute la durée du réglage.
- Le feu clignotant est un élément de sécurité indispensable.
Un automatisme de portail est un produit qui peut provoquer des dommages aux personnes, aux animaux et aux biens. Notre automatisme ainsi que sa notice ont ete concus de facon a supprimer toutes les situations dangereuses.
La société Avidsen ne pourra etre tenue responsable en cas de dommage si I'installation n'a pas ete faite comme indiquee dans cette notice.
Si vous installation ne correspond pas à l'un des cas indiqués dans cette notice, il est impératif de nous contacter afin que nous vous donnions tous les éléments nécessaires pour une bonne installation sans risque de dommage.
Pour l'utilisation :
Ce produit ne doit être utilisé que pour ce a quoit il a été prévu, c'est à dire motoriser un portail à deux vantaux pour un accès vehicule. Toutte autre utilisation sera considérée comme dangereuse.
- La commande de manoeuvre d'ouverture ou de fermeture doit imperativement être faite avec une parfaite visibilité sur la porte. Dans le cas ou la porte est hors du champ de vision de l'utiliste, l'installation doit être imperativement protégée par un dispositif de sécurité, type photocellule, et le bon fonctionnement de celui-ci doit être contrôle tous les six mois.
- Tous les utilisateurs potentiels devront être formés à l'utilisation de l'automatisation, et cela, en lisant cette notice. Il est impératif de s'assurer qu'aucune personne non formée (enfant) ne puissemettre la porte en mouvement.
- Avant demettre le portail en mouvement, s'assurer qu'il n'y a personne dans la zone de displacement du portail.
- Empécher les enfants de jouer à proximé ou avec le portail motorisé.
- Eviter que tout obstacle naturel (branche, pierre, hautes herbes,...) puisse entraver le mouvement du portail.
- Ne pas actionner manuellement le portail lorsque la motorisation n'est pas débrayée ou désolidarisé du portail.
- Une utilisation non conforme aux instructions de cette notice et entrainant un dommage, ne pourra。(20 metre la société Avidsen en cause.
Pour la maintenance :
- Avont toute opération de maintenance,mettre l'automatisme hors tension.
- Toute modification technique, électronique ou mécanique sur l'automisme devra être faite avec l'accord de notre service technique; dans le cas contraire, la garantie sera immédiatement annulée.
- En cas de panne, la pièce hors service devra être remplacée par une pièce d'origine et rien d'autre.
BESOIN D'AIDE PENDANT L'INSTALLATION? APPELEZ SANS HÉSITER NOS TECHNICIENS AU 02 47 34 30 69
CONTENU DU KIT
| 1 | vérin |
| 2 | boitier de commande |
| 3 | patte en T |
| 4 | telecommande |
| 5 | clé de débrayage |
| 6 | équerre de fixation pilier |
| 7 | patte plate de fixation pilier |
| 8 | vis M8x25 |
| 9 | écrou frein M8 |

MATÉRIEL NÉCESSAIRE (NON FOURNI)

CONSEILS AVANT LA POSE
- Cette motorisation de portail est un système de motorisation autobloquante. Voitre portail à 2 battants doit imperativement etre equipé d'une butee centrale et de butes laterales (non fournies).
Les butées (centrales ou laterales) doivent arreter le portail sans le verrouiller. Autrement dit, il faut supprimer toute serrure mécanique (ou gache) et tout sabot basculant ou arrevoir.

Angle d'ouverture maximal
Pour une ouverture vers l'intérieur
L'angle d'ouverture maximal dépend de la distance D (distance entre l'axe du gond et la face du pilier sur laquelle est fixé le verin). Les butées laterales doivent être fixées afin que les indications données dans le tableau suivant soient respectées :
VUE DE DESSUS

| Pour une ouverture jusqu'à | Distance D(en mm) |
| 90° | 170 maxi |
| 100° | 140 maxi |
| 110° | 40 maxi |
| 120° | 10 maxi |
6
BESOIN D'AIDE PENDANT L'INSTALLATION? APPELEZ SANS HÉSITER NOS TECHNICIENS AU 02 47 34 30 69
Pour une ouverture vers l'extérieur

VUE DE DESSUS
CÔTE INTÉRIEUR
-
Contrôles de sécurité sur le portail :
-
Le portail motorisé est strictement réservé à un usage résidentiel.
- Les gonds du portail doivent imperativement etre dans le meme axe, et cet axe doit etre imperativement vertical.
- Les piliers qui soutiennent le portail doivent être suffisamment robustes et stables de façon à ne pas plier (ou se briser) sous le poids du portail.
- Sans la motorisation, le portail doit être en bon état mécanique, correctement équilibré, s'ouvrir et se fermer sans frottement ni résistance. Il est conseilé deGRAisser les gonds.
- Verifier que les points de fixation des différents éléments sont dans des endroits à l'abri des chocs et que les surfaces sont suffisamment solides.
- Vérifier que le portail ne possède aucune partie saillante dans sa structure.
- La bute e centrale et les bute e s laterales doivent etre correctement fixe as in de ne pas ceder sous la force exerce par le portail motorise.
- Pour une ouverture vers l'extérieur, le portail en position ouverte ne doit pas dépasser sur la voie publique. Afin de pouvoir sécuriser la zone d'ouverture du portail, il sera nécessaire d'installer des photocellules en avant du portail. Ces photocellules ne doivent pas être installées sur la voie publique.
- Les distances de sécurité à respecter sont :
Au niveau des bords secondaires
Pour une ouverture vers l'intérieur
Pour une ouverture vers l'extérieur


BESOIN D'AIDE PENDANT L'INSTALLATION? APPELEZ SANS HÉSITER NOS TECHNICIENS AU 02 47 34 30 69
7
Entre le portail et les vérins
Dans le cas où l'installation est conforme aux specifications données dans cette notice :
- Il n'y a aucun risque d'écrasement entre le portail et la base du verin.
- Il y a risque d'écrasement entre le bout du verin et le portail. Il est imperatif d'avertir l'utilisateur et de signaler ce risque sur l'installation.
Au niveau des bords inférieurs
Suivant cette installation, il peut exister une zone dangereuse pour les orteils entre le bord inférieur du portail et le sol, comme indiquedans la figure suivante.
Dans ce cas, vous doivent supprimer cette zone en laissant une distance utile de 50mm au minimum.

Entre les battants et les parties fixes situées à proximité
Suivant la configuration du site où se trouve le portail motorisé, il peut y avoir des zones d'emprisonnement entre les battants en position ouverte et des parties fixes situées à proximé. Afin de supprimer ces zones, il est obligatoire de laisser une distance de sécurité de 500mm minimum entre la partie fixe située à proximé et les parties mobiles du portail motorisé.

Pour une ouverture vers l'intérieur
Pour une ouverture vers l'extérieur

BESOIN D'AIDE PENDANT L'INSTALLATION? APPELEZ SANS HÉSITER NOS TECHNICIENS AU 02 47 34 30 69
INSTALLATION
Vue d'ensemble
Les vérins seront fixés sur une partie rigide et renforcée du portail (par exemple l'encadrement).
Pour des raisons esthétiques et techniques, il est conseilé de les fixer le plus bas possible.

CORRECT


IDEAL

pose des vérins
CAS D'UNE OUVERTURE VERS L'INTÉRIEUR
La pose des vérins dépend de la distance D (distance entre l'axe du gond et la face interieure du pilier) et de l'angle maximum d'ouverture qui dépend lui aussi de la distance D.

1- Mesurer la distance D de l'installation, et sur le tableau page 10, cocher la colonne correspondante à l'angle d'ouvertureChoisi, puis la ligne correspondant à la distance D mesurée.
Cette ligne indiquera:
La distance B en mm (Distance entre l'axe du gond et le début des équcherres de fixation pilier)

L'assemblage des équcherres

Cas1:

Cos2:

Cas 3:

Cas 4:

Cas 5:
Le trou de la patte en T a utiliser


Example : la distance D est de 100 mm et je souhaite ouvrir mon portail à 90^
-la distance B est de 145 mm
- l'assemblage des équerres correspond au cas n° 3
| Angle ouverture maxi | 90° | 100° | 110° | 120° | ||||||||
| Distance D(en mm) | Distance B(en mm) | Cas pour l'assemblage des équres | Trou de la patte en T | Distance B(en mm) | Cas pour l'assemblage des équres | Trou de la patte en T | Distance B(en mm) | Cas pour l'assemblage des équres | Trou de la patte en T | Distance B(en mm) | Cas pour l'assemblage des équres | Trou de la patte en T |
| -40 | 130 | 1 | 4 | 130 | 1 | 4 | 130 | 1 | 4 | |||
| -30 | 120 | 1 | 3 | 120 | 1 | 3 | 120 | 1 | 3 | |||
| -20 | 110 | 1 | 2 | 110 | 1 | 2 | 110 | 1 | 2 | |||
| -10 | 110 | 1 | 2 | 110 | 1 | 2 | 110 | 1 | 2 | |||
| 0 | 110 | 1 | 2 | 110 | 1 | 2 | 110 | 1 | 2 | 110 | 1 | 2 |
| 10 | 110 | 2 | 2 | 110 | 2 | 2 | 110 | 2 | 2 | 110 | 2 | 2 |
| 20 | 120 | 2 | 3 | 120 | 2 | 3 | 120 | 2 | 3 | |||
| 30 | 120 | 2 | 3 | 120 | 2 | 3 | 120 | 2 | 3 | |||
| 40 | 120 | 2 | 3 | 120 | 2 | 3 | 120 | 2 | 3 | |||
| 50 | 100 | 2 | 3 | 100 | 2 | 3 | ||||||
| 60 | 100 | 2 | 3 | 100 | 2 | 3 | ||||||
| 70 | 170 | 4 | 2 | 170 | 4 | 2 | ||||||
| 80 | 145 | 3 | 2 | 145 | 3 | 2 | ||||||
| 90 | 145 | 3 | 2 | 145 | 3 | 2 | ||||||
| 100 | 145 | 3 | 2 | 145 | 3 | 2 | ||||||
| 110 | 145 | 3 | 2 | 145 | 3 | 2 | ||||||
| 120 | 145 | 3 | 2 | 145 | 3 | 2 | ||||||
| 130 | 165 | 3 | 3 | 165 | 3 | 3 | ||||||
| 140 | 165 | 3 | 4 | 165 | 3 | 4 | ||||||
| 150 | 170 | 4 | 4 | |||||||||
| 160 | 170 | 4 | 4 | |||||||||
| 170 | 170 | 4 | 4 | |||||||||
BESOIN D'AIDE PENDANT L'INSTALLATION? APPELEZ SANS HÉSITER NOS TECHNICIENS AU 02 47 34 30 69
11
2- Tracer une ligne horizontale au milieu de la partie rigide du portail ou sera fixe le verin. Reporter ce trait sur le pilier et tracer un nouveau trait 40mm au dessus du trait prealablement trace sur le pilier.

3- Assembler les équres (6) et les pattes plates (7) à l'aide des vis M8x25 (8) et des écrous frein M8 (9). L'assemblage dépend du cas relevé dans le tableau page 10.

Cas1:

Cas 2:

Cas3:

Cas 4 :

Cas 5 :
4- Positionner les éléments precedemment assemblés contre le piler en respectant parfaitement :
-
la distance B relevant dans le tableau page 10.
-
la hauteur donnée dans la figure suivante.
Marquer ensuite l'emplacement des 4 trous de fixation.

5- A l'aide d'une perceuse, percer le pilier pour introduire 4 chevilles de 8mm Fixer les éléments assemblés avec des tirefonds adaptés et des rondelles plates.
Important : Àpèrs sèrage, les éléments assemblés doivent être parfaitement horizontally et à la belle hauteur.

BESOIN D'AIDE PENDANT L'INSTALLATION? APPELEZ SANS HÉSITER NOS TECHNICIENS AU 02 47 34 30 69
6- Retourner le verin (1) et s'assurer que la tige du chariot est à environ 10mm de l'extremite opposée au moteur. Sinon, faire déplacer le chariot à l'aide d'une pile 9V LR61.

7- A l'aide d'une cle BTR2, fixer le verin avec la patte plate. Attention le trou de fixation sur la patte plate de fixation pilier (7) depen du cas pour I'assemblage des equerres relevee dans le tableau page 10.

8-A l'aide d'une clé de 13,assembler la patte en T (3) avec le verin. Attention le trou de fixation depend du cas pour l'assemblage des équres relevée dans le tableau page 10 (colonne "Trou de la patte en T").

9- Fermer le portail en le plauant bien sur sa butee centrale puis faire pivoter le verin afin de poser la base de la patte en T sur le portail. Marquer ensuite l'emplacement des 2 trous de fixation sur portail. Important : Les 2 marques doivent etre sur le milieu de la partie rigide du portail afin que le verin soit parfaitemente horizontal.

BESOIN D'AIDE PENDANT L'INSTALLATION? APPELEZ SANS HÉSITER NOS TECHNICIENS AU 02 47 34 30 69
BESOIN D'AIDE PENDANT L'INSTALLATION ?
APPELEZ SANS HÉSITER NOS TECHNICIENS AU 02 47 34 30 69
10-Percer le portail de part en part en respectant les emplacements marqués ci-dessus.
Fixer la patte en T sur le portail avec des vis M8 à tete ronde carre sous tete, la longueur doit être adaptée à l'épaissur du portail, des rondelles plates et des écrous frein M8, comme indiquedans la figure suivante.

BESOIN D'AIDE PENDANT L'INSTALLATION? APPELEZ SANS HÉSITER NOS TECHNICIENS AU 02 47 34 30 69
CAS D'UNE OUVERTURE VERS L'EXTÉRIEUR
La pose des vérins dépend de la distance D (distance entre l'axe du gond et la face interieur du pilier).

1-Mesurer la distance D de I'installation et a I'aide du tableau suivant, assember les equerres (6) et les pattes plates (7) a I'aide des vis M8x25 (8) et des ecrous frein M8 (9).
| D<130mm | |
| D>130mm |
2- Tracer une ligne horizontally au milieu de la partie rigide du portail où sera fixé le verin. Reporter ce trait sur le pilier et tracer un nouveau trait 40mm au dessus du trait préalablement trace sur le pilier.

3- Positionner les éléments precedemment assemblés contre le pilier en respectant les préconisations données dans le tableau suivant.
| D<130mm | 40mm | A fleur du pilier | |
| D>130mm | 40mm | A fleur du pilier |
BESOIN D'AIDE PENDANT L'INSTALLATION? APPELEZ SANS HÉSITER NOS TECHNICIENS AU 02 47 34 30 69
BESOIN D'AIDE PENDANT L'INSTALLATION ?
APPELEZ SANS HÉSITER NOS TECHNICIENS AU 02 47 34 30 69
4- A l'aide d'une perceuse, percer le pilier pour introduire 4 chevilles de 8mm. Fixer les éléments assemblés avec des tirefonds adaptés et des rondelles plates.
Important : Apreés serrage, les éléments assemblés doivent être parfaitement horizontally et à la bonne hauteur.

5- Retourner le verin (1) et s'assurer que la tige du chariot est à environ 10mm de l'extremité opposée au moteur. Sinon, faire déplacer le chariot à l'aide d'une pile 9V LR61.

| Connexion avec la pile | Sens de déplacement de la tige |
| noir rouge+ | |
| noir rouge |
6- A l'aide d'une clé BTR, fixer le verin avec la patte plate. Attention le trou de fixation sur la patte plate dépend du cas pour l'assemblage des équérres relevant dans le tableau page 10.

7-A l'aide d'une clé de 13, fixer le verin dans le premier trou de la patte en T (3).

BESOIN D'AIDE PENDANT L'INSTALLATION ?
APPELEZ SANS HÉSITER NOS TECHNICIENS AU 02 47 34 30 69
BESOIN D'AIDE PENDANT L'INSTALLATION? APPELEZ SANS HÉSITER NOS TECHNICIENS AU 02 47 34 30 69
8- Ouvir le portail en le plaquant bien sur ses butees laterales puis faire pivoter le verin afin de poser la base de la patte en T sur le portail. Marquer ensuite l'emplacement des 2 trous de fixation sur portail.
Important :
- Les 2 marques doivent être sur le milieu de la partie rigide du portail afin que le verin soit parfaitement horizontal.
- Si le bras touche le battant, il est nécessaire de changer le trou de la patte en T.

9- Fixer la patte en T sur le portail avec des vis M8 à tête ronde carre sous tête, la longueur doit être adaptée à l'épaissur du portail, des rondelles plates et des écrous frein M8, comme indiqué dans la figure suivante.

fixation du boitier de commande
- Le boitier de commande doit etre fixe sur le pilier ou arrive l'alimentation 230Vac.
- Le boitier de commande, les photocellules réceptrices, le feu clignotant ainsi que les organes de commande filaires optionnels devont être fixés sur le même pilier ou du même côté du portail.
- Afin d'assurer un bon fonctionnement de l'automatisation, il est formellement interdit d'utiliser plus de 9 m de cable pour chaque verin. De ce fait, le boitier de commande doit être fixée à moins de 8,50m de chaque verin.
1- Placer le boitier de commande (2) à l'emplacement souhaité et marquer l'emplacement des 4 trous de fixation sur les piliers.
2-À l'aide d'une perceuse,percer le pilier pour introduire 4 chevilles de 6mm.
3-Fixer le boitier de commande avec 4 vis adaptees.

BESOIN D'AIDE PENDANT L'INSTALLATION? APPELEZ SANS HÉSITER NOS TECHNICIENS AU 02 47 34 30 69
BESOIN D'AIDE PENDANT L'INSTALLATION ?
APPELEZ SANS HÉSITER NOS TECHNICIENS AU 02 47 34 30 69
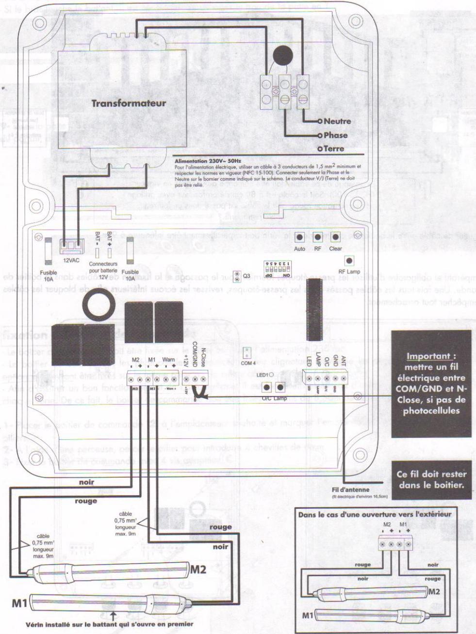
CÁBLAGE DES DIVERS ÉLÉMENTS

La longueur de cable entre le boitier de commande et le verin doit imperativementetre inférieure a 9m.
Il est imperatif et obligatoire d'utiliser les presse-étoupes fournies pour le passage et la fixation des cables dans le boitier de commande. Une fois tous les cables passés dans les presse-étoupes, revisser les écrous inférieurs afin de bloquer les cables pour empêcher tout arrachement.


BESOIN D'AIDE PENDANT L'INSTALLATION ?
APPELEZ SANS HÉSITER NOS TECHNICIENS AU 02 47 34 30 69
schema de cablage dans le boitier de commande
Les raccordements electriques se font obligatoirement hors tension. Disjoncteur de protection en position OFF. Ces branchements doivent etre faits par une personne qualifiée.

BESOIN D'AIDE PENDANT L'INSTALLATION? APPELEZ SANS HÉSITER NOS TECHNICIENS AU 02.47 34 30 69
REGLAGES
limueur de force
Ce réglage se fait sur la carte électronique, il permet d'ajuster le niveau de détction du limiteur de force. Ce réglage ne remet pas en cause la conformité du limiteur de force, il permet juste au portail motorisé d'être plus ou moins sensible à l'obstacle.
Ce réglage est très utile :
- Dans des régions à fort vent
- Si le portail est de type plein
1- Choisir la position conseillée pour le switch 1 en fonction de la taillie du portail motorisé :
- Position ON pour un grand portail (3 à 3,50m).
- Position OFF pour un petit portail (<3m).

2- Choiser l'un des 6 seuls suivants (switchs 2 à 6), conseillés en fonction du type du portail motorisé :
- Seuil 1 pour un portail de type :
ajoure et léger
-
Seuil 2 pour un portail de type :
-
semi-ajouré et léger
-
Seuil 3 pour un portail de type :
-
semi-jouré et lourd
ajouré et lourd -
plein et léger
-
Seuil 4 pour un portail de type
-
semi-ajouré et lourd, et s'il est installé dans une région à fort vent
-
plein et lourd
-
Seuil 5 pour un portail de type :
-
plein et léger, et s'il est installé dans une région à fort vent
-
Seuil 6 pour un portail de type :
-
plein et lourd, et s'il est installé dans une région à fort vent.
3-Metre les 5 switches de reglage de seuil en position ON ou OFF, pour désir le seuil conseillé.
Du seul le plus sensible au seul le moins sensible.
| Item | Seuil1 | Seuil2 | Seuil3 | Seuil4 | Seuil5 | Seuil6 |
| Switch 2 | ON | OFF | OFF | OFF | OFF | OFF |
| Switch 3 | OFF | ON | OFF | OFF | OFF | OFF |
| Switch 4 | OFF | OFF | ON | OFF | OFF | OFF |
| Switch 5 | OFF | OFF | OFF | ON | OFF | OFF |
| Switch 6 | OFF | OFF | OFF | OFF | ON | OFF |
Réglage du seuil de détction du limiter de force

BESOIN D'AIDE PENDANT L'INSTALLATION ?
APPELEZ SANS HESITER NOS TECHNICIENS AU 02 47 34 30 69
PROGRAMMATION
autoapprentissage
- Avont de commencer cette etape, verifier que toutes les instructions de securite ont ete respectees et que tous les branchements electriques ont ete correctement faits comme indiques dans cette notice.
- Avres avoir declenched l'autoapprentissage, se reculer afin de degager I'aire de mouvement du portail et des vérins.
- Pendant l'autoapprentissage, ne jamais entrez dans I'aire de mouvement du portail et des vérins. Attendre la fin et I'arret total du portail avant d'intervenir sur I'installation (feu clignotant eteint).

- Mettre Your disjoncteur de protection sur la position ON de façon a alimenter l'automatisation de portail.
- LED1 est allumée
Appuyer sur le bouton AUTO pendant 3 sec. pour déclencher l'autoapprentissage. - LED1 clignote et l'autoapprentissage commence.
DéroULEMENT de l'autoaprentissage
- Le feu clignotant commence à clignoter.
- Le battant 2 (celui qui s'ouvre en deuxieme) se referej jusqu'à la butée centrale.
- Le battant 1 (celui qui s'ouvre en premier) se refere jusqu'à la butée centrale.
- Le battant 1 s'ouvre jusqu'à sa butée laterale.
- Le battant 2 s'ouvre jusqu'à sa butée latérale.
- Le battant 2 se refere comme jusqu'à la butée centrale.
- Le battant 1 se refere jusqu'à la butée centrale.
- Le battant 1 s'ouvre jusqu'à sa butée laterale.
- Le battant 2 s'ouvre jusqu'à sa butée latérale.
- Le battant 2 se referme jusqu'à la butée centrale.
- Le battant 1 se refere comme jusqu'à la butée centrale.
- Les deux battants s'ouvrent jusqu'à leur butée latérale avec un décalage entre le battant 1 et le battant 2 (env. 3 sec).
- Les deux battants se referment jusqu'à la butée centrale avec un décalage entre le battant 2 et le battant 1.
- Le voyageant rouge "LED1" stoppe son clignotement et s'allume.
- Le feu clignotant s'éteint.
FIN DE L'AUTOAPPRENTISSAGE
BESOIN D'AIDE PENDANT L'INSTALLATION? APPELEZ SANS HÉSITER NOS TECHNICIENS AU 02 47 34 30 69
Aide aux réglages et programmation de l'automatisation :
- L'autoapprentissage peut etre arrete a n'importe quel moment en appuyant sur le bouton " AUTO " de la carte electronique. Il est possible que I'autoapprentissage ne se deroule pas comme prevu lorsqu'il y a un probleme d'installation ou lorsque le reglage du seuil de detection du limiteur de force n'est pas adapte.
Deux cas possibles
A-L'électronique déetecte le problème, alors :
- Le feu clignotant se met à clignoter lentement,
- LED1 stoppe son clignotement et s'allume,
-etleportailestarréte
Dans ce cas :
a- Appuyer sur le bouton " AUTO".
Le feu clignotant s'arrête.
b- Trouver et corriger le problème
Il est possible que le problème provienne de l'un des points suivants :
- Un obstacle a empêché l'un des battants d'aller jusqu'à l'une de ses butées.
- Mauvaise connexion d'un des vérins sur la carte électronique (Métre l'automatisme hors tension avant de corriger ce type de problème).
c- Recommencer I'autoapprentissage
Si le problème persiste, contacter le service technique (voir en couverture).
B- L'électronique ne détecte pas le problème mais il est visible pendant l'autoapprentissage.
Dans ce cas
a- Attendre la fin de I'auto apprentice.
b-Corriger le probleme.
Il est possible que le problème provienne de l'un des points suivants :
- Un obstacle a empêché l'un des battants d'aller jusqu'à l'une de ses butées.
- Mauvaise connexion d'un des verins sur la cartelectronique (Mettre l'automatisme hors tension avant de corriger ce type de probleme).
c- Recommencer I'autoapprentissage
Si le problème persiste, contacter le service technique (voir en couverture).
Pendant l'autoprogrammation :
Si un des vantaux arrivè en butée et continu à forcer plus de 5 secondes. Donner une impulsion brève sur AUTO. Modifier les réglages de sensibilité (switch, page 17) en passant sur un seuil plus sensible aux obstacles puis reliancer la programmation en appuyant sur Auto pendant 3 sec.
Si les battants s'arrêtent n'importe ou pendant l'autoprogrammation. Modifier les réglages de sensibilité (switch, page 17) en passant sur un seul moins sensible aux obstacles et contrôler que l'installation est conforme avec les instructions de montage de cette notice. Puis relancer la programmation en appuyant sur Auto pendant 3 sec.
Si I'extremite du verin frotte contre le portail. Contrer que I'installation a bien ete faite en concordance avec cette notice. Repositionner les elements mal montes.
Si les verins arrivent en fin de course avant que le portail arrive sur les butées laterales. Donner une impulsion brée sur AUTO. Réduiser l'écart entre les butées laterales. Relancer la programmation en appuyant sur Auto pendant 3 sec.
BESOIN D'AIDE PENDANT L'INSTALLATION? APPELEZ SANS HÉSITER NOS TECHNICIENS AU 02 47 34 30 69
codage de la télécommande
Vos positionner devant le boîtier de commande capot ouvert.
Appuyer sur le bouton RF pendant 2 sec.. La LED1 s'eteint.
- Dans les 10 secondes suivantes, appuyer sur une touche de la télécommande, la LED1 clignote 3 fois. Le système est pré à fonctionner.
Remarque :
- Si le système ne recooit pas de code provenant de la télécommande dans les
10 seconds, la LED1 s'allume sans clignoter. - On peut memoriser jusqu'à 8 télécommandes.
Pour annuler tous les codes programmées
Appuyer sur le bouton Clear pendant 2 sec.. La LED1 clignote pendant 2,5 sec. puis reste allumée. Tous les codes enregistrés ont ete effacés.


Informations concernant la portee
La portée en champ libre entre la télécommande et le boitier de commande est d'environ 50 mètres.
Dans certaines zones géographiques (proximé de pylônes électriques, de structures métalliques,...) la portée de la télécommande peut être réduite. On peut améliorer cette portée en branchant une antenné supplémentaire ref.654445.
Attention, si l'augmentation de la portée vous permet de mettre en mouvement le portail sans avoir vue sur lui, il est impératif, dans ce cas, de mettre un organe de sécurité, type photocellules, sur votre installation.
FONCTIONNEMENT
Ouverture du portail :
Appuyer sur la touche de la télécommande préalablement programmée ou sur le bouton O/C de la carte Electronique.
Lorsque le portail est complètement ouvert, le cycle s'arrête.

Fermetre du portail :
Pour refermer le portail, il faut appuyer a nouveau sur la meme touche de la telecommande ou sur le bouton O/C de la carte Electronique.
En cas de mauvais fonctionnement, recommencer les étapes de la programmation.
Arret du portail avant l'ouverture ou la fermeture complète :
Pour arreter le portail en mouvement, il suffit d'appuyer sur la touche de la télécommande ou sur le bouton O/C de la carte électronique.
Un nouvel appui sur cette touche permet d'actionner le portail en sens inverse.
Rencontre avec un obstacle :
Si le portail heurte un obstacle, celui-ci s'arrête puis repart immediatement en sens inverse sur une courte distance afin de dégager l'obstacle. Le feu clignotant continue de clignoter lentement.
Aprés avoir dégagé l'obstacle, appuyer sur la touche de la télécommande ou sur le bouton O/C de la cartelectronique, afin que le système sorte de son mode d'erreur. Le feu clignotant s'éteint.
Appuyer une nouvelle fois sur la touche de la télécommande ou sur le bouton O/C de la cartelectronique pourmettre a nouveau l'automatisation en mouvement.
Coupure du faisceau des photocellules (option) :
Le jeu de photocellules est un élément de sécurité.
Les photocellules sont actives
-
Au début de chaque mise en mouvement du portail, si le faisceau des photocellules est coupé (Exemple : par une voiture en attente devoir). Le feu clignotant clignote lentement. Appuyer sur la touche de la télécommande afin que le système soit de son mode d'erreur. Le feu clignotant s'estint.
-
Pendant la fermeture, si le faisceau des photocellules est coupé, le portail se rouvre totalement.
BESOIN D'AIDE PENDANT L'INSTALLATION ?
APPELEZ SANS HÉSITER NOS TECHNICIENS AU 02 47 34 30 69
BESOIN D'AIDE PENDANT L'INSTALLATION? APPELEZ SANS HÉSITER NOS TECHNICIENS AU 02 47 34 30 69
Afin de pouvoir manoeuvrer manuellement le portail, il est nécessaire de débrayer les vérins.
Attention : Lorsque les verins sont débrayés, le portail peut semettre en mouvement sous l'action du vent ou d'une pousseée extérieure. Il est donc important de faire attention ou de bloquer le portail afin d'eviter tout risque de blessure.
débrayage des vérins
- Retirer le capuchon d'accès au système de débrayage.
- Introduire la clé de débrayage
- Tourner la clé dans le sens des aiguilles d'une montre jusqu'au blocage.

Embrayage des vérins
Note : La mise en mouvement du portail après l'embrayage des verins provoquera une détction d'obstacle lorsque le portail touchera ses butées de fin (centrale ou laterales).
- Retirer le capuchon d'accès au système de débrayage.
- Introduire la clé de débrayage.
- Tourner la clé dans le sens inverse des aiguilles d'une montre jusqu'au blocage.

Manoeuvrer chaque battant jusqu'à ce qu'il se bloque afin d'enclencher le système d'embrayage.

OUVERTURE VERS L'INTERIEUR

OUVERTURE VERS L'EXTÉRIEUR
BESOIN D'AIDE PENDANT L'INSTALLATION ?
APPELEZ SANS HÉSITER NOS TECHNICIENS AU 02 47 34 30 69
BESOIN D'AIDE PENDANT L'INSTALLATION ?APPELEZ SANS HÉSITER NOS TECHNICIENS AU 02 47 34 30 69
COUPURE DE COURANT
Vou avz la possibilite d'ajouter une batterie (en option) 12V 654901 dans le boitier de commande (voir le raccordement p 26).
IMPORTANT
FAIRE L'INSTALLATION ET LES RÉGLAGES DE LA MOTORISATION SANS CONNECTER LA BATTERIE
Lorsque l'installation est terminée et que le portail fonctionne parfaitement avec la telecommande, couper l'alimentation 230V (disjoncteur de protection en position OFF) et connecter la batterie en respectant les bornes ^+ et.
- Remetre l'alimentation 230V (disjoncteur de protection en position ON).
- La batterie va se charger en 24 heures environ. Passé ce délambda, faire un essai de fonctionnement du portail (1 ouverture + 1 fermetre) après avoir mis l'automatisation hors tension (disjoncteur de protection en position OFF).
- Àprouc ce test, rebrancher l'alimentation(disjoncteur de protection en position ON). La batterie prendra le relais en cas de coupure de courant.
RÉGEMENTATION
Cet automatisme de portail a ete concu en respectant les normes EN 12453 et EN 12445.
INTERVENTION DE MAINTENANCE
Un nettoyage extérieur des differents elements peut etre fait periodiquement. Utiliser un chiffon tegement humidifié pour ce nettoyage. Ne pas utiliser de substances abrasives, de substances contenant de l'alcool, des diluants ou d'autres substances inflammables.
Vérifier féquèment l'installation pour déceler tout mauvais équilibrage ou tout signe d'usure des parties mécaniques ou de déterioration des cables et du montage.
Ne pas utiliser l'appareil si une réparation ou un réglage est nécessaire.
DÉMOLITION ET MISE AU REBUT
Cet automatisme de portail est constitué de différents types de matériel dont certains doivent être recyclés et d'autres devront être mis au rebut.
Aucun des éléments ne doit être abandonné dans la nature ou jeté dans une pouelle domestique.
Le demontage des éléments du kit, afin de séparer les différents matériaux, doit être fait par une personne qualifiée.
Trier les éléments par type :
-
Pile et batterie
-
Carte électronique
-Plastiques
-Ferraille
-
Carton et papier
-
Autres
Une fois les éléments triés, les confier à un organisme de recyclage approprié et déposer les autres matériaux dans une déchetterie.
Precisions relatives à la protection de l'environnement
Le consommateur est tenu par la loi de recycler toutes les piles et tous les accus usages. Il est interdit de les jeter dans une pouelle ordinaire!

Des piles/accus contenant des substances nocives sont marqués des symboles figurant ci-contre qui reivoient à l'interdiction de les jeter dans une poubelle ordinaire. Les designations des métaux lourds correspondants sont les suivants Cd = cadmiun, Hg = mercury, Pb = plomb. Il est possible de restiter ces piles/accus usages auprès des déchetteries communales (centres de tri de matériaux recyclables) qui sont dans l'obligation de les récapérer.
Ne pas laisser les piles/piles boutons/accus à la portée des enfants. Les conserver dans un endroit qui leur est inaccessible. Il y a risque qu'elles soient avalées par des enfants ou des animaux domestiques. Danger de mort! Si cela avait arrivé malgré tout, consulter immeditatement un medecin ou se rendre à l'hopital!
Faire attention de ne pas court-circuiter les piles, ni les jeter dans le feu, ni les recharger. Il y a risque d'explosion!
BESOIN D'AIDE PENDANT L'INSTALLATION? APPELEZ SANS HÉSITER NOS TECHNICIENS AU 02 47 34 30 69
BESOIN D'AIDE PENDANT L'INSTALLATION? APPELEZ SANS HÉSITER NOS TECHNICIENS AU 02 47 34 30 69
REPLACEMENT DE LA PILE DE LA TELÉCOMMANDE
Quand la portee de la telecommande diminue fortement et que le voyant rouge est faible, esta signifie que la pile de la telecommande est bientot totally epuisée.
La pile utilisée dans la télécommande est de type MN21 tension 12Vdc.
Remplacer la pile par une pile de même type que celle utilisée à l'origine.
-A l'aide d'un petit tournevis cruciforme,retirer les 2 vis à l'arrière de la télécommande.
- Ouvrir la télécommande et retirer la pile
- Introduire la pile neuve en respectant bien la polarité.
- Refermer la télécommande et revisisser les vis de fixation.


ACCESSIONS ET CÁBLAGE

BESOIN D'AIDE PENDANT L'INSTALLATION? APPELEZ SANS HÉSITER NOS TECHNICIENS AU 02 47 34 30 69
Pour que votre automatisme de portail puisse fonctionner en cas de coupure de courant
-Batterie:654901
Pour commander l'ouverture et la fermeture de votre portail
-Telecommande supplémentaire:654250
-Interrupteur àcle 2 contacts:654258
- Pour la signalisation
-Feu clignotant: 654252
Pour augmenter les performances de l'ouverture a distance avec votre télécommande
- Antenne 433,92 MHz : 654445 (Attention, nécessite d'utiliser un organe de sécurité type photocellules pour actionner le portail hors vue).
\section*{Caracteristiques techniques}
| Produit | XP350 évolution 2 |
| Référence | 654110 |
| Alimentation | 230V~/50Hz |
| Puissance max. | 70 W |
| Indice de protection | IP44 |
| Température d'utilisation | -10°C/+60°C |
| Bruit | <70 dB |
| Force dynamique | <400 N |
| Force statique avant 5 s. | <25 N |
Constructeur :
SAS AVIDSEN de Park Touraine 7310 TAUXIGNY
Notice Facile