HYDROMOTRIX CONDENSATION 32 - Chaudière à condensation FRISQUET - Notice d'utilisation et mode d'emploi gratuit
Retrouvez gratuitement la notice de l'appareil HYDROMOTRIX CONDENSATION 32 FRISQUET au format PDF.
| Intitulé | Description |
|---|---|
| Type de produit | Chaudière à condensation |
| Caractéristiques techniques principales | Modèle Hydromotrix Condensation 32, technologie à condensation, rendement élevé |
| Alimentation électrique | 230 V, 50 Hz |
| Dimensions approximatives | Largeur : 600 mm, Hauteur : 800 mm, Profondeur : 400 mm |
| Poids | 75 kg |
| Compatibilités | Compatible avec les systèmes de chauffage central, peut être utilisée avec des thermostats externes |
| Type de combustible | Gaz naturel ou propane |
| Tension | 230 V |
| Puissance | 32 kW |
| Fonctions principales | Chauffage, production d'eau chaude sanitaire, régulation de la température |
| Entretien et nettoyage | Entretien annuel recommandé, nettoyage des filtres et vérification des composants |
| Pièces détachées et réparabilité | Disponibilité de pièces détachées, facilité de réparation par un professionnel qualifié |
| Sécurité | Équipée de dispositifs de sécurité pour prévenir les surchauffes et les fuites de gaz |
| Informations générales utiles | Installation par un professionnel recommandée, garantie constructeur de 2 ans |
FOIRE AUX QUESTIONS - HYDROMOTRIX CONDENSATION 32 FRISQUET
Questions des utilisateurs sur HYDROMOTRIX CONDENSATION 32 FRISQUET
0 question sur cet appareil. Repondez a celles que vous connaissez ou posez la votre.
Poser une nouvelle question sur cet appareil
Téléchargez la notice de votre Chaudière à condensation au format PDF gratuitement ! Retrouvez votre notice HYDROMOTRIX CONDENSATION 32 - FRISQUET et reprennez votre appareil électronique en main. Sur cette page sont publiés tous les documents nécessaires à l'utilisation de votre appareil HYDROMOTRIX CONDENSATION 32 de la marque FRISQUET.
MODE D'EMPLOI HYDROMOTRIX CONDENSATION 32 FRISQUET
2A.1 Barre d'accrochage HYDROMOTRIX 25/32kW 5
a) Sortie arrriere 5
b) Sortie droite ou gauche 5
2A.2 Accrochage de la chaudiere HYDROMOTRIX 25/32kW .6
2A.3 Scellement du terminal HYDROMOTRIX 25/32kW ou PRESTIGE 25/32kW .6
2B - IMPLANTATION HYDROMOTRIX 45kW OU PRESTIGE 45kW
2B.1 Barre d'accrochage HYDROMOTRDX 45kW 7
2B.2 Accrochage de la chaudiere HYDROMOTRIX 45kW 7
2B.3 Scellement du terminal 080/125 HYDROMOTRIX 45kW ou PRESTIGE 45kW . . . . . . . . . . . . . . . . . . . . . . . . . . . . . . . . . . . . . . . . . . . . . . . . . . . . . . . .
3 - RACCORDEMENT DES CONDUITS 8
3.1 Conduit C13 8
3.2 Conduit C33 8
3.3 Conduits B23p et B33 9
4 - RACCORDEMENT DES ACCESSOIRES HYDRAULIQUE ET GAZ 10
4.1 HYDROMOTRIX 25/32/45kW 10
4.2 PRESTIGE 25/32/45kW 11
4.3 Raccordement du siphon des condensats 12
4.4 Raccordement du circuitélectrique 12
5-MISEEN SERVICE 12
5.1 Avant de mesure en eau 12
5.2 remplissage 12
5.3 Vérifier les étanchéités des circuits gaz et eau 13
5.4 Configurer la chaudiere selon les caractéristiques de l'environnement 13
5.5 Basculer le mode "installation" et passer en mode "marche normale" 13
5.6 Initialisation de la communication radio 14
5.7 Mise en place du satellite 14
5.8 Fixation du satellite 14
5.9 Eau chaude sanitaire 15
6-CHANGEMENT DES GAZ 15
7 -VIDANGE DE LA CHAUDIERE 15
8 - QUELQUES CONSEILS 16
9 - PROTECTION CONTRE LE GEL 16
0-ENTRETIEN DE LA CHAUDIERE 16
1-COURBES DE PRESSION DISPONIBLE AUX BORNES DE LA CHAUDIERE 16
2 - SCHEMA ELECTRIQUE HYDROMOTRIX 17
3-NOMENCLATURE HYDROMOTRIX 18
4 - SCHEMA ELECTRIQUE PRESTIGE 19
S-NOMENCLATURE PRESTIGE 20
6-ANOMALIE:Aide au diagnostic 23
7-CARACTERISTIQUES TECHNIQUES 23
8 - GARANTIE 24
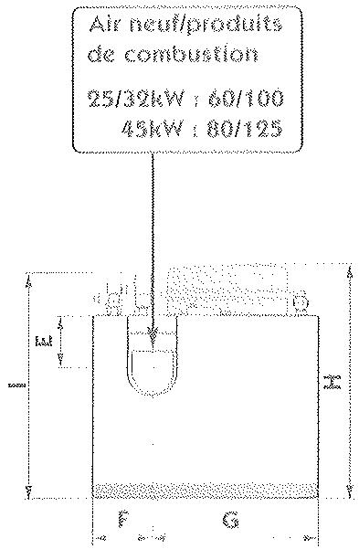
CHAUDIÈRE TYPE C
Sortie des produits de combustion:
Ne pas placer la sortie de la microventouse à moins de 0,30 m de tout obstacle important (mur perpendicular, sous pente, sol, balcon...).
Ouvrant / ventilation
Respecter impératifement les 2 distances : - d1 = mini 0,40 m - d2 = maxi 0,60 m Les distances d1, d2 s'entendent de l'axe de l'orifice d'évacuation des ouvés brûés au point le plus proche du nu extérieur de toute baie ouvrante ou de tout infime d'entree d'air de ventilation.
Voie publique ou privée
Si la sortie de la microventouse déboute sur une voie publique en prizoe, à une hauteur H inférieure à 1,80 m un deflecteur inamovible donne aux pas d'avoirs une direction sensiblement parallele au mur.


Debouché du terminal sous un surplomb
-SiH est inférieur a 0.30 m OU
- Si G est supérieur à 2.00 m
Alors le terminal doit déboucher au nez extérieur du surpomb.
- Débouché du terminal sous un débord de toiture.



Attention, vérifier avant l'installation de l'appareil les dispositions relatives aux conditions d'installation et puissances maximes autorisées.
CHAUDIÈRE TYPE B
Sortie du conduit de fumée
Le conduit de fumée doit dépasser le faitage du toit de 0,40 m minimum
Si une construction ou un obstacle est a moins de 8 m, il doit le désigner d'a moins 0,40 m.
Amenée d'air frais à travers une paroi extérieure
Le local contenant une chaudière à gaz à tirage naturel doit être pouvée d'une alimentation en air directe, de section libre minimum : 70 cm² pour une puissance de 25 m³ kW.
100 cm² pour une puissance de 4 kW

Attention, il faut deduire la surface de la grille pour que la section libre soit suffisante.

Environnement
Attention, ne pas placer un apparéil de cuisson sous ou à proximé immediate de la chaudière.




La chaudière doit être installée suivant les règes en vigueur :
- Arrêté du 2 août 1977 et arrêtés modificatifs.
- NF DTU 61.1 (P45-204)
- DTU 24.1 Raccordement des fumées
- Respecter le reglement de sécurité contre l'incendie et la panique dans les établissement reçuant du public :
a) Prescriptions générales : Pour tous les appareils : - Articles GZ - Installations aux gaz combustibles et hydrocarbures .
Ensuite suivant l'usage
Articles GH-CH
Village, ventilation, refrigeration, conditionnement d'air, couir et d'eau chaude sanitaire.
- Articlos GC - Installations des apparciels de cuisson destinés à la restauration.
b) Prescriptions particulieres pour chaque type d'établissements recovant du public (hôpitaux, magasins...)
Par application de l'article 25 de l'arresté du 2 août 1977 modifié et de l'article 1 de l'arresté modificatif du 5 février 1999 l'installateur est tenu d'établier des certificates de conformité approuvés par les ministres charges de la construction et de la sécurité du gaz :
de modèles distincts (modèles 1, 2 ou 3) après réalisation d'une installation gaz neuve.
de « modulo 4 » après remplacement d'une chaudière par une nouvelle dans l'axe et l'emprise de l'appareil antérieur.
Bou: It est indispensable deffectuer un rignage et un nettoyage de l'installation avant la mise en service de la chaudiere sur tout si l'installation est ancienne.
Qualité de l'eau : Le PH de l'eau devra être compris entre 7 et 8,5. La tenue en chlorutes ne devra pas exceed 50 mg/l.
Chauffage par le sol : toute installation de plancher chauffant doit être protégé par un article contue la corrosion, la formation de dépôts et la contamination bacteriienne. Tâtre : Si la chaudière est installée dans une région où l'eau est "dure" ou "trés dure", protéger le circuit sanitaire des chaudières à 2 services des
effets néfastes du calcaire : polyphosphates ou adoucisseur à Résines + sel.
Rappel : - Eau douce moins de 12^ F - Eau dure de 13^ à 24^ F - Eau très dure Plus de 25^ F
1^ F = 10 grammes de calcaire par m³ d'eau
24^ F = 240 grammes de calcaire par m³ d'eau

Attention, un adoucisseur doit être régulierement vérifié. Il est indispensable pour la santé des utilisateurs et la durée de vie des apparciels de maintainir les paramétres physicochimiques à des valeurs minimum : TH ≥ 8° F - PH ≥ 7,5 - Chlorures ≤ 50mg/l



| 25 kW | 32 kW | 45 kW | |
| A | 795 | 915 | 965 |
| B | 105 | 105 | 115 |
| C | 35 | 35 | 34 |
| D | 495 | 495 | 710 |
| E | 620 | 740 | 825 |
| F | 175 | 175 | 140 |
| G | 45 | 45 | 60 |
| H | 120 | 120 | 140 |
| I | 100 | 100 | 110 |
| J | 395 | 395 | 600 |
| K | 435 | 445 | 480 |
| Poids en charge | |
| 25 kW | 80 kg |
| 32 kW | 99 kg |
| 45 kW | 135 kg |
La Prestige 45 kW n'est pas équipée de vase d'expansion.



| 25 kW | 32 kW | 45 kW | |
| A | 1035 | 1035 | 1090 |
| B | 25 | 25 | 25 |
| C | 550 | 550 | 550 |
| D | 1110 | 1110 | 1202 |
| E | 135 | 135 | 85 |
| F | 155 | 155 | 106 |
| G | 395 | 395 | 444 |
| H | 562 | 562 | |
| I | 554 |
| Poids en charge | |
| 25 kW | 90 kg |
| 32 kW | 105 kg |
| 45 kW | 112 kg |

GABARIT DE POSE


BARRE D'ACCCROCHAGE HYDROMOTRIX 25/32kW
- Choisir l'emplacement de la chaudière.
- Positionner le gabarit à l'emplacementChoisi à l'aide des pastilles autocollantes.
- Respecter sa mise à niveau ainsi que les cotes mini définies sur le gabarit.
Au travers du gabarit de pose, marquer les "repères de bon accrochage". - Pointer etincer au travers du gabarit les trous de la barre d'acrochage (oblong 18x9).
- Prévoir des fixations de 08mm sur 4 points minimum répartis sur la longueur de la barre dont 1 point à chaque extrémité.

Attention, leur nombre et leur nature dépendent du matériel du support et du poids en charge de la chaudiere:
HYDROMOTRIX 25:80kg
HYDROMOTRIX 32:99kg
a) Sortie arrirée
- Pointer l'axe du trou de passage du terminal et pincer à 0110 mm horizontally (le terminal intégre une pente de 3% ).
Retirer le gabarit de pose. - Fixer la barre d'accrochage.
Vérifier le niveau et la planéité de la barre d'accrochage.
b) Sortie droite ou gauche

Attention, L'utilisation de rallonges doit se faire impérativement avec une pente descendante de 3% vers la chaudière.
- Prolonger "l'axe de reférence" à niveau vers la droite ou la gauche jusqu'àu mur perpendicular sur lequel doit sortir le terminal.
- Mesurer L entre l'axe de sortie de la chaudière et le mur perpendiculaire.
- Détacher du gabarit de pose la partie prédictouée.
- Placer la partie détachée en appui dans l'angle du mur en faisant correspondre "l'axe de reférence" trace sur le mur avec la graduation correspondante à L mesure.
Exemple:LalongueurLest de2,5m.
Placer la graduation 2,5 de la partie détachable sur "l'axe de reférence".
- Pointer l'axe du terminal et percer à un Ø110 mm.
- Retirer le gabarit de pose.
Fixer la barre d'accrochage. - Vérifier le niveau et la planéité de la barre d'accrochage.

2A2
ACCRCHAGE DE LA CHAUDIERE HYDROMOTRIX 25/32kW
- Engager la traversé supérieure du chassin dans les 2 levres de la barre d'accrochage.
A
Attention, Les "répères de bon accrochage" tracés avec le gabarit doivent apparaître au dessus du chassin. S'ils ne sont pas visibles, la chaudière n'est pas accrochée correctement. Dans ce cas y remédier impératifement.


Vue de face

Vuede face

2A3
SCELLEMENT DU TERMINAL HYDROMOTRIX 25/32kW OU PRESTIGE 25/32kW
- Monter le coude (fourni avec le terminal F3AA40892) sur le collecteur.
A
Enduire le coude d'uneGRAISSSE SILICONE pour facilitier le montage. Attention, lors du montage du coude sur le collecteur vérifier le positionnement du joint J1 dans la gorge.
- Mesurer la cote A. Le terminal doit pénétrer de 25 mm dans le coude.
A
Attention, si la longueur A est supérieure à la longueur utile du terminal, utiliser les rallonges (vendues séparément) de 0,50 m ou 1 m "Speçiales Condensation".
- Mettre la rosace sur le terminal. La cote A se mesure à partir du talon de la rosace.
- Afin de facilititer le montage couper le tube interieur (Ø60) 15 mm plus long que le tube extérieur (Ø100).
BARRE D'ACCRCHAGE HYDROMOTRIX 45kW
- Choisir l'emplacement de la chaudière.
- Positionner la barre d'accrochage (voir pages 4 dimensions) en respectant la mise a niveau.
- Pointer et percer.
- Prévoir des fixations de 08 mm sur 4 points minimum répartis sur la longueur de la barre, dont 1 point à chaque extrémité. Leur nombre et leur nature dépendent du matériel du support et du poids en charge la chaudière : HYDROMOTRIX 45kW : 135kg

152 ACCROCHAGE DE LA CHAUDIERE HYDROMOTRIX 45kW
- engage la traversse supérieure du châssis dans les deux lièves de la barre d'accrochage.
Lo chassis de la chaudiere doit descendre au fond des levres.

2E3 SCELLEMENT DU TERMINAL 080/125 HYDROMOTRIX 45kW OU PRESTIGE 45kW
- Monter le coude (80/125) UBBINK ROLUX ou POUJOLAT DUALIS sur le collecteur
Tracer I'axe du coude. - Retirer le coude.
- Percer à un 0130mm en écantant et ou protégeant la chaudière (aucun corps étranger ne doit pénétrer dans les orifices air gaz brulés).

| FRISQUET S.A Ø60/100 | POUJOULAY DUALS Ø80/125 | UDBINK ROLUX Ø80/125 | |
| Terminal C13 | F3AA40892 | 17 080 764 | 223150 |
| Terminal C33 | STV 80 GP | ||
| Coude à 87° | F3AA40831 | 17 080 731 | 227520 |
| Coude à 45° | F3AA40830 | 17 080 721 | 227500 |
| Conduit à 0.25m | 17 080 703 | 227530 | |
| Conduit à 0.5m | F3AA40829 | 17 080 704 | 227531 |
| Conduit à 1m | F3AA40828 | 17 080 705 | 227532 |
| Conduit à 2m | 17 080 707 | 227533 | |
| Conduit coulissant | 17 080 730 | 184176 | |
| Adaptateur 60/100 - 80/125 | F3AA40832 |

3
C13 (conduit concentrique horizontal 60/100 et 80/125)
LONGUEURS DES CONDUITS (TERMINAL COMPRIS)
| Longueur maxi | 25 kW Ø60/100 | 25 kW Ø80/125 | 32 kW Ø60/100 | 32 kW Ø80/125 | 45 kW Ø80/125 |
| sans coude à 90° | 4,7 m | 11,7 m | 4,7 m | 11,7 m | 11,9 m |
| avec 1 coude à 90° | 3,7 m | 10,7 m | 3,7 m | 10,7 m | 10,9 m |
| avec 2 coude à 90° | 2,7 m | 9,7 m | 2,7 m | 9,7 m | 9,9 m |

Attention, le terminal doit être toujours parfaitement horizontal, si le montage nécessite des rallonges l'inclinaison doit imperativement respecter une pente descendante vers la chaudière de 3% .
Les conduits 060/100 peuvent être utilisés uniquement pour un parcours horizontal de longueur maximum 4m70 (terminal compris) des modèles 25 et 32 kW.
Pour une sortie plus longue, utiliser l'adaptateur F3AA40832 et les accessoires O80/125 compatibles (voir tableau "choix des composants").

3.2
C33 (conduit concentrique vertical 080/125)
LONGUEURS DES CONDUITS (TERMINAL COMPRIS)
| Longueur maxi | 25 kW∅80/125 | 32 kW∅80/125 | 45 kW∅80/125 |
| sans coude 3 90° | 11,7 m | 11,7 m | 11,9 m |
| avec 1 coude 3 90° | 10,7 m | 10,7 m | 10,9 m |
| avec 2 coude 3 90° | 9,7 m | 9,7 m | 9,9 m |
Chaque coude à 90^ compte pour 1m de longueur équivalente.
Deux coudes à 45^ - 1 coude à 90^
Les conduits et accessoires 80/125 doivent être sélectionnés dans la gamme POUJOULAT DUALIS.

Attention ! il est imperatif d'adapter un manchon compensateur à proximoité immédiate de la sortie de la chaudière.


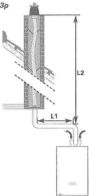
B33
Conduits selectionnés:
Flexcondens : B33 PPh Poujoulat.
Chemilux : B23p PPTL condensation Ubbink.
Chemilux : B33 PPTL condensation Ubbink.
Chaudières 25 et 32 kW
B23p:KitF3AA40898.
B33: adaptateur F3AA40832.
LONGUEURS DES CONDUITS (individuels) B23p - B33 (TERMINAL COMPRIS)
| L1 + L2 avec adaptateur F3AA40832 | 23 métres |
Chaque coude à 90^ compte pour 1 m de longueur équivalente.
Deux coude a 45^ = 1 coude a 90^
Los chaudieres 45kW ont leur raccordement en 80/125.
LONGUEURS DES CONDUITS (individuels) B23p - B33 (TERMINAL COMPRIS)
| B23p | L2 maxi | ||
| ∅80 | ∅110 | ||
| L1∅80 | 1 m | 7 m | 50 m |
| 2 m | 6,5 m | ||
| 3 m | 5,5 m | ||
| 4 m | 5 m | ||
| L1∅110 | L1+L2 maxi≤50 m | ||
| B33 individual | L2 maxi | ||
| ∅80 | ∅110 | ||
| L1 ∅80/125 | 1 m | 5 m | 42 m |
| 2 m | 3 m | 32 m | |
| 3 m | 26 m | ||
| 4 m | 17 m | ||
Le diamètre et la longueur de la partie verticale L2 dépendant du diamètre et de la longueur de la partie horizontale L1.
Chaque coude à 90^ compte pour 1 m de longueur équivalente.
Deux coudes 出 4 5 ^ = 1 coude a 90^
Pour un calcul précis de la longueur maximum du conduit :
Pression à la buse : 70 pa.
Accessoires fournis
25-32kW
45 kW
VanneDepart. M20x27-3/4
M26×34-1"
Vanne Retour . M20x27-3/4
M26×34-1"
* Regulator de debita
- Robinet Gaz. M20x27-3/4"
M20x27-3/4"
Disconnected+varne deremplissage*
Tube ou flexible de remplissage
- Sauf pour modèles chauffage seul.


Attention! montor impératifement le régulateur de débit (A) dans le logement prévu dans le RTA.
| 25/32 kW | 45 kW | |
| A | 47 | 57 |
| B | 50 | 50 |
| C | 40 | 43 |
| D | 60 | 60 |
| E | 40 | 40 |
| F | 65 | 194 |
| G | 173 | 187 |
| H | 100 | 126 |
| I | 495 | 710 |
| J | 25 | 22 |
| K | 29 | 39 |
| L | 94 | 96 |
| M | 64 | 63 |
| N | 132 | 98,5 |

VUE DE COTE


Le tube repère est fourni de série avec la chaudière PRESTIGE. Il doit être utilisé pour le montage d'un UPEC.
(voir notice UPEC SOL condensation / évolution).

ACCESSORIES FOURNIS
Vanne Départ . M26x34-1
Vanne Retour . . . . . . . . . . . . . . . . . . . . . . . . . . . . . . . . . . . . . . . . . . . . . . . . . . . . . . . . .
- Robinet Gaz . . . . . . . . . . . . . . . . . . . . . . . . . . . . . . . . . . . . . . . . . . . . . . . . . . . . . M20x27-3/4"
RTA
- Régulateur de débit*
Bouchon F1/4"
Joint bouchon
- Sauf pour modèles "chauffage seul".
**Seulement pour modeles "chauffage seul".
REMISSIAGEPOURCHAUFFAGESEUL
Hydromotrix :
Si la chaudiere est raccordée à un UPEC, le système de replissage est incorpore à l'UPEC.
Prestige :
Si aucun gallon de production d'eau chaude sanitaire n'est raccordé à la chaudière, le remplissage doit être réalisé sur le retour de l'installation.
Si un gallon est raccordé, le replissage doit se faire sur le retour du gallon à la vanne 4 voies.


RACCORDEMENT DU SIPHON DES CONDENSATS

Attention, la torto des condensats ne doit être ni modifiée, ni bouché.
Le siphon ne nécessite pas de replissage préalable en eau. Il est équipe d'un flotteur qui l'obture automatiquement en cas de désamorgage.

RACCORDEMENT DU CIRCUIT ÉLECTRIQUE
La chaudière doit être raccordée à une prise murale. Lors du raccordement, il est indispensable de respecter une mise à latero éfficace.
5-MISEEN SERVICE

Circulateur
La chaudiere est livrée dans une situation "Installation".
Elle ne pourra pas fonctionner tant que le circuit de chauffage ne sera pas plein et sous pression.

AVANT DE METTURE EN EAU
Verifier à l'odore d'un coumevis et après avoir enlevé le bouchon, la libre rotation du circulateur.





REMLISSAGE
Pour l'etre valeur de la pression durant le replissage, la prise de la chaudière doit être branchée et l'interrupteur basculé "sous-tension".

Attention, à chaque mise sous tension dans le mode "installation" la chaudière réalisé un autocontrôle d'une durée de 30 secondes. Cette phase est signalée par un clignotement alternatif des voyants de selection sanitaire et de "stop".
A la mise sous tension le voyant rouge de pression est allumé.
CHAUDIÈRE HYDROMOTRIX : ouvrir les deux vannes E et F de part et d'autre du disconnecteur.
CHAUDIÈRE PRESTIGE : ouvrir le ou les robinets de replissage de l'installation ou se reporter à la notice de l'UPEC.
Un purgeur manuel M situé sur la soupape permet d'accelérer le dégazage.
Effectuer le remplissage jusqu'à ce que le voyant vert soit allumé.
© Quelques secondes après l'allumage duvoyant vert, et fermer les vannes de l'emplissage.
Purger I'installation.
Procedure is an appoint d'eau et une nouvelle purgese si nécessaire.
| PRESSION en bar | 0 | 0,3 | 1 | 2 | 2,8 | 3 |
| INDICATEUR DE PRESSION | ||||||
Sur le tableau de bord enlever la trappe T pour acceder aux switches.

| Standard | Configuration | ||
| 1 | Avec ballon | Non | Oui |
| 2 | Limitation puissance chauffage* | Non | Oui (recommandé) |
| 3 | Le circuit 1 est un plancher chauffant | Non | Oui |
| 4 | Le circuit 1 est régulé par une RIF 5000 | Non | Oui |
| 5 | Satellite radio | Non | Oui |
| 6 | Mode installation | Non | Oui |
| Annule toutes les fonctions de la chaudière sauf la lecture de la pression. Durant l'installation de la chaudière et les vérifications d'étanchéité des circuits (eau et gaz), il doit être en "mode installation". Ensuite, basculer (à gauche) pourmettre la chaudière en "marche normale". | |||
- puissance chauffage limitée
Hydromotrix 25 :18kW
Hydromotrix 32 :23kW
Hydromotrix 45 -> : 32 kW
Le brûleur s'allume
après 2 minutes





BASCULER LE MODE "INSTALLATION" ET PASSER EN MODE "MARCHE NORMALE"
Basculer le switch 6 vers la gauche.

AVERTISSEMENT: Avant de proceder à l'allumage du brûleur, la chaudière effectue un auto contrôle qui peut durer jusqu'à 2 minutes. Ensuite l'apparil entame son mode normal de fonctionnement et le brûleur s'allume. Lors d'une première tentative d'allumage, le voyant rouge de mise en sécurité peut s'allumer à cause d'une purge gaz insuffisante. Relancer le cycle d'allumage plusieurs fois si nécessaire, en appuyant 2 secondes sur le bouton A.
En selectionnant la chaudiere est en mode de conduite manuelle.
On peutCHOISIR la tempereature de depart en appuyant sur ou et proceder à la verification du bon fonctionnement de l'installation de chauffage.
© Adapter eventuelflement la vitesse du circulator par le bouton intégré à son boftier (Privilégier les vitesse les plus basses).
-10
A ce stade, si la chaudière est pilotee par une regulation RIF 5000, se reporter a la notice specifique.








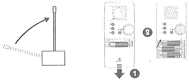
56 INITIALISATION DE LA COMMUNICATION RADIO
Déployer l'autonome du accepteur radio fixé à l'arrière de la chaudière (voir nomendatage page 15). L'antenne doit se couver impératifement à une distance supérieure de 1 cm de tout object métallique.
Se place dans la pierce où est posée la chaudière.
Enlever la trappe du satellite radio et dégager la languette de protection des piliés.
La molette dont sur "Auto", appuyer 5 secondes sur la touche à le message "CnF" apparait : le satellite est en mode "configuration", il envoie son identité au récepteur.
Appuyer durant 5 secondes sur du tableau de bord de la chaudière, le voyant de la commande manuelle clignote indiquant qu'il recoit la transmission radiou.
Relachier et appuyer 2 secondes sur la touche du tableau de bord pour valider la transmission.
Pour passer son mode "Auto", appuyer 2 secondes sur la touche du tableau de bords de la chaudière.
© Appuyer brivement sur du satellite: l'initialisation est terminée.
57 MISE EN PLACE DU SATELLITE
Verifier la transmission radio:
Le satellite étant sur "Auto", appuyer 5 secondes sur , le message "TEST" approuit. Sur le tableau de bord de la chaudière, tous les voyants sont dtteints sauf le thermomètre qui defile selon une "chenille": la transmission est efficace.
Placer le satellite dans une piece représentative de la température moyenne de l'habitation.
Vérifier que la transmission est toujours efficace.
Appuyer brievoment sur pour sortir du mode "TEST".

Attention, les radiateurs installés dans la piece où se trouve le satellite d'ambiance ne doivent pas être équipés de robinets thermostatiques.
5.8 FIXATION DU SATELLITE
Fixer une vis dans le mur en laissant dépasser la tete.
Accrocher le satellite sur cette vis par la "boutonneire" A.
Tracer, pencer et visser dans un des trous du compartmente tles B.

Clé plate de 13
59
EAU CHAUBE SANITAIRE
Le RTA est prérgé gl pour une température de sortie maximale comprise entre 45 et 50^ , point idéal de fonctionnement pour le meilleur rapport confont d'utilisation et économique d'énergie.
Avant de modifier son réglage, vérifier la présence du régulateur de débit sinon :
a) Mettre la chaudiere en position "max".
b) Laisser couler l'eau chaude jusqu'à l'allumage du brûleur
c) Avec une clé plateau de 13, modifier le réglage :
- Sens horaire, diminue la temperature.
- Sens inverse, augmente la températe.
A
Attention, ce réglage est très sensible, agir par petite rotation (1/10 de tour) toutes les 20 secondes.
6 - CHANGEMENT DE CAZ
| INJECTEUR GAZ | G20 (Gaz Naturel H Lacq) | G25 (Gaz Naturel L Groningue) | G31 (Gaz Propane) | |
| 25 Condensation | 620 | 680 | 485 | |
| 32 Condensation | 695 | 780 | 550 | |
| 45 Condensation | 855 | 960 | 675 | |

Les chaudières sont transformables en Gaz Naturel H (Lacq), Gaz naturel L. (Groningue) et Propane. Cette opération est simplifiée par le seul remplacement de l'injecteur gaz.
La chaudière est livrée pour utilisation au Gaz Naturel H.
Pour utilisation au Gaz Propane, l'injecteur est attaché par un collier au capteur de pression d'air.
Pour utilisation au Gaz Naturel L (Groningue) demander l'injecteur spécifique à votre revendeur.
公
Le changement de gaz doit être réalisé par un professionnel.
Fermer le robinet gaz et débrancher l'alimentation électrique.
Demonter la plaque inférieure du carénage pour acceder facilement à l'injecteur.
Desserer l'écrou au dessus du robinet gaz (rep.5 page 15), afin de donner de la souplesse à l'ensemble gaz.
Démonter la bride F du brûleur en dévisant les quatre vis V, puis libérer l'injecteur D pourmettre l'injecteur approprié.
No pas enlever le diffuseur associé à l'injecteur.
公
Attention, vérifier lors du remontage de l'injecteur, la présence du joint torique.
7 - VIDANGE DE LA CHAUDIERE

Retirer le bouchon de vidange A.
Vidanger la chaudiere en dévissant l'écrou B.
Ouvrir le purgeur manuel.
8 - QUELOUES CONSEILS
Bruits d'air : Purger la chaudière et les radiateurs.
Bruiits d'eau:Réduire la vitesse du circulateur.
Mittigeurs thermostatiques : Pour eviter tout dysfonctionnement de la distribution d'eau chaude ainsi que d'eventuels entartrages prematures, il
crt indispensable d'equiner les mitigeurs de chapets anti-retour sur I'eau froide et I'eau chaude.
Marche en thermosiphon : Lorsque la chaudiere est posée à un niveau inférieur à celui du roiseur de chauffage, il y a lieu de prévoir un chapet antithermosiphon au départ de la chaudiere y compris sur le 2ème circuit s'il existe. Il empêche la circulation naturelle du fluide par différence de densité.
CHAUDIÈRE À SERPENTIN
Coup de belier : Il est frequently que les robinets sanitaires à fermeture rapide engendrent des coques de belier.
Ceux-ci peuvent éventuelsment se répercuter dans la chauchée.
Le coup de bêlier est généralement liée à une alimentation d'eau d'un diamètre trop faible et une pression trop forté qui entraînant des vitesses élevées génératrices du coup de bêlier
Solutions: Poser un réducteur de pression régliable à membrane.
Poser un anti blier à membrane.
Expans d t i n indespensable de prevoir un groupe de secuit (ou une soupape) taré à 7 bar si l'alimentation au froide de la chaudiere integre un clapet antiretour ou un reducteur de pression.
I'ecoulement du groupe ou de la soupape doit et raccordé a une mise a l'air libre.
Un载体 d'expansion « spécial sanitaryete » de faible capacité (0,5 l) peut complèter ce dispositifit limitant ainsi l'écoulement d'eau troide.
9 - PROTECTION CONTRÉL GEL
Vidanger totallyment Iinstallation de chauflage et la chaudiere ou les proteger par un antigel chauflage.
Vidanger totallyment le circuit d'eau sanitaire dans tous les cas.

Attention, la protection par un antigel chauffage ne protège pas le circuit sanitaire.
10 - ENTRETIEN DE LA CHAUDIERE
.
- Les chaudières alimentées par des combustibles gazous, liquides ou solides doivent faïtre l'objet d'un entretien annuel.
- Cet entretien est réalisé à l'initiative de l'occupant.
- Il doit être effectué chaque année par une personne remplissant les conditions de qualification professionnelle.
11 COURBES DE PRESSION DISPONIBLE AUX BORNES DE LA CHAUDIERE



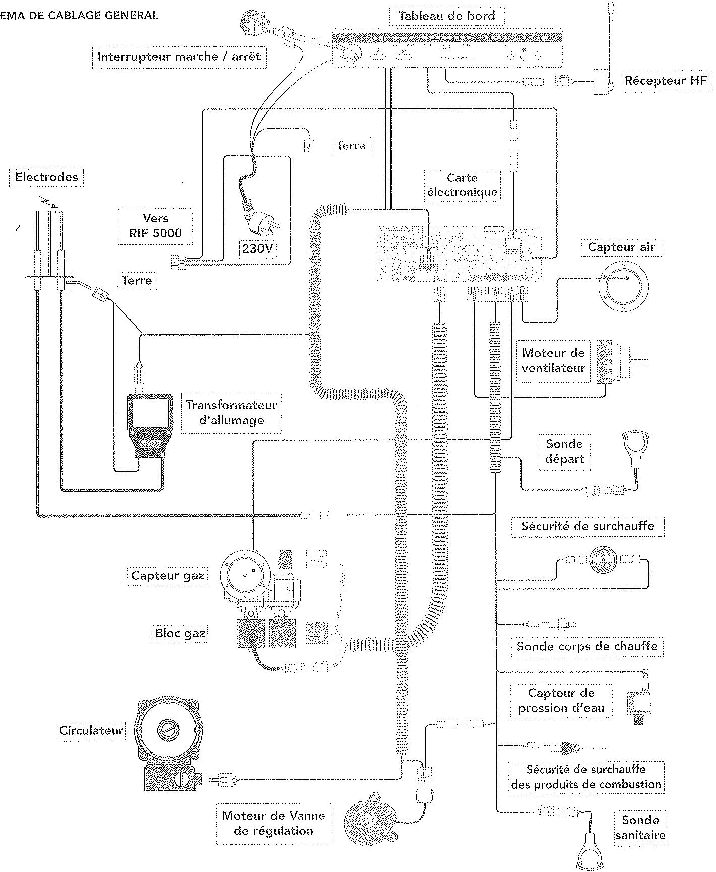
SCHEMA DE CABLAGE GENERAL

TYPE C 25-32 kW


TYPE C 45 kW

1 - Coude de sortie 90^ (non fourni)
2 - Récepteur radio
3 - Electrodes
4 - Moteur de vanne de régulation
5 - Robinet gaz
6·Bloc gaz
7 - Vanne d'isolement depuis chauffage
8 - Vanne d'isolement retardchauffage
9 - Capteur air
0 - Vidange
1 - Vase d'expansion
12 - Corps de chauffe
13 - Soupape
14 - Purgeur automatique
15 - Raccord Départ 2^e circuit
16 - Capteur de fumée
17 - Satellite de communication
18 - Collecteur air/fumée
19 - Condenseur
20 - Raccord Retour 2ème circuit
21 - Moteur ventilateur
22 - Capteur gaz
23 - Circulateur
24 - Siphon
25 - RTA
1 - Coude de sortie 90^ (non fourni)
2 - Récepteur radio
3 - Electrodes
4 - Moteur de vanne de régulation
5 - Robinet gaz
6 - Bloc gaz
7 - Vanne d'isolement départ chauffage
8 - Vanne d'isolement retardchauffage
9 - Capteur air
10 - Vidange
11 - Vase d'expansion
12 - Corps de chauffe
13 - Soupape
14 - Purgeur automatique
15 - Raccord Départ 2^座 circuit
16 - Capteur de fumée
17 - Satellite de communication
18 - Collecteur air/fumée
19 - Condenseur
20 - Raccord Retour 2eme circuit
21 - Moteur ventilateur
22 - Capteur gaz
23 - Circulateur
24 - Siphon
25 - RTA

SCHEMA DE CABLAGE GENERAL

TYPE C 25-32 kW


TYPE C 45 kW

1 - Coude de sortie 90^ (non fourni)
2 - Récopéteur radio
3 - Electrodes
4. Moteur de vanne de régulation
5 Robinet gaz
6 - Bloc gaz
7 - Vanne d'isolement départ chauffage
8 - Vanne d'isolement retour chauffage
9 - Capteur air
0 - Vidange
1 - Vase d'expansion
12 - Corps de chauffe
13 - Soupape
14 - Purgeur automatique
15 - Raccord Départ 2^e circuit
16 Capteur de fumée
17 - Satellite de communication
18 - Collecteur air/fumée
19 - Condenseur
20 - Raccord Retour 2ème circuit
21 - Moteur ventilateur
22 - Capteur gaz
23 - Circulateur
24 - Siphon
25 - RTA
1 - Coude de sortie 90^ (non fourni)
2 - Récepteur radio
3 - Electrodes
4 - Moteur de vanne de régulation
5 - Robinet gaz
6 - Bloc gaz
7 - Vanne d'isolement départ chauffage
8 - Vanne d'isolement retard chauffage
9 - Capteur air
10 - Vidange
11 - Corps de chauffe
12 - Soupape
13 - Purgeur automatique
14 - Raccord Départ 2^6 circuit
15 - Capteur de fumée
16 - Satellite de communication
17 - Collecteur air/furnée
18 - Condenseur
19 - Raccord Retour 2 éme circuit
20 - Moteur ventilateur
21 - Captergaz
22 - Circulateur
23 - Siphon

La Prestige 45kW n'est pas équipée de vase d'expansion.
| # | # | # | # | # | # | # | # | # | # | # | # | # | # | # | # | # | # | # | # | # | # | # | # | # | # | # | # | # | # | # | # | # | # | # | # | # | # | # | # | # | # | # | # | # | # | # | # | # | # | # # | # | # | # | # | # | # | # | # | # | # | # | # | # | # | # | # | # | # | # | # | # | # | # | # | # | # | # | # | # | # | # | # | # | # | # | # | # | # | # | # | # | # | # | # | # | # | # | # | # | ||||||||||||||||||||||||||||||||||||||||||||||||||||||||||||||||||||||||||||||||||||||||||||||||||||||||||||||||||||||||||||||||||||||||||||||||||||||||||||||||||||||||||||||||||||||||||||||||||||||||||||||||||||||||||||||||||||||||||||||||||||||||||
| # | # | # | # | # | # | # | # | # | # | # | # | # | # | # | # | # | # | # | # | # | # | # | # | # | # | # | # | # | # | # | # | # | # | # | # | # | # | # | # | # | # | # | # | # | # | # | # | # | ## | # | # | # | # | # | # | # | # | # | # | # | # | # | # | # | # | # | # | # | # | # | # | # | # | # | # | # | # | # | # | # | # | # | # | # | # | # | # | # | # | # | # | # | # | # | # | # | # | # | ### | # | # | # | # | # | # | # | # | # | # | # | # | # | # | # | # | # | # | # | # | # | # | # | # | # | # | # | # | # | # | # | # | # | # | # | # | # | # | # | # | # | # | # | # | # | # | # | # | # | #### | # | # | # | # | # | # | # | # | # | # | # | # | # | # | # | # | # | # | # | # | # | # | # | # | # | # | # | # | # | # | # | # | # | # | # | # | # | # | # | # | # | # | # | # | # | # | # | # | # | $ | # | # | # | # | # | # | # | # | # | # | # | # | # | # | # | # | # | # | # | # | # | # | # | # | # | # | # | # | # | # | # | # | # | # | # | # | # | # | # | # | # | # | # | # | # | # | # | # | # | |||||||||||||||||||||||||||||||||||||||||||||||||||||||||||||||||||||||||||||||||||||||||||||||||||||
17 - CHARACTERISTICS TECHNIQUES
| Type | Unité | HYDROMOTRIX CONDENSATION | PRESTIGE CONDENSATION | ||||
| Puisance | Maxi kW | 25 | 32 | 45 | 25 | 32 | 45 |
| Catégorie | II 2Esi 3P | II 2Esi 3P | II 2Esi 3P | II 2Esi 3P | II 2Esi 3P | II 2Esi 3P | |
| Débit calorifique | Maxi kW | 25,64 | 32,9 | 46,7 | 25,64 | 32,9 | 46,7 |
| Débit gaz Lacq G20 (20mba) | m3/h | 2,711 | 3,479 | 4,938 | 2,711 | 3,479 | 4,938 |
| Débit gaz Groningen G25 (25mba) | m3/h | 3,15 | 4,046 | 5,743 | 3,15 | 4,046 | 5,743 |
| Débit gaz Propane G31 (37mba) | kg/h | 1,990 | 2,554 | 3,625 | 1,990 | 2,554 | 3,625 |
| Débit ECS D 30K | l/mn | 13 | 15,5 | 19 | 13 | 15,5 | |
| Pression Maxi ECS | bar | 10 | 10 | 10 | 10 | 10 | 10 |
| Température Maxi chauffage | °C | 85 | 85 | 85 | 85 | 85 | 85 |
| Alimentation électric | V | 230 | 230 | 230 | 230 | 230 | 230 |
| Capacité | Vase I | 11 | 12 | 18 | 18 | 18 | |
| *Installation I | 135 | 150 | 220 | 220 | 220 | ||
| Pression Maxi chauffage | bar | 3 | 3 | 3 | 3 | 3 | 3 |
- Ces chiffres ne sont pas théoriques mais correspondant à la réalité constatée sur les installations.
念 Voir carte de garantie livre avec l'appareil.

FRISQUET S.A.
FRISQUET S.A. se reserve le droit de modifier à tout moment, sans préavis, les caractéristiques données dans ses catalogues, dépliants et tarifs
Ref. 310576_04
Notice Facile