KY-25/Y - Aire acondicionado portátil SUNBEAM - Manual de uso y guía de instrucciones gratis
Encuentra gratis el manual del aparato KY-25/Y SUNBEAM en formato PDF.
| Tipo de dispositivo | Aire acondicionado portátil |
| Capacidad de enfriamiento | Aproximadamente 9000 BTU |
| Funciones | Enfriamiento, ventilación |
| Control | Remoto (control remoto incluido) |
| Color | Blanco o negro |
| Material | Plástico y metal |
| Tipo de filtro | Filtro removible |
| Nivel de ruido | No especificado |
| Consumo eléctrico | No especificado |
| Dimensiones | Compacto y portátil |
| Peso | No especificado |
| Alimentación | Eléctrica |
| Modos de funcionamiento | Enfriamiento, ventilación |
| Instalación | Móvil, sin instalación fija |
| Uso recomendado | Espacios interiores de tamaño medio |
| Accesorios incluidos | Control remoto |
Preguntas frecuentes - KY-25/Y SUNBEAM
Preguntas de los usuarios sobre KY-25/Y SUNBEAM
0 pregunta sobre este aparato. Responde a las que conoces o haz la tuya.
Hacer una nueva pregunta sobre este aparato
Descarga las instrucciones para tu Aire acondicionado portátil en formato PDF gratis! Encuentra tus instrucciones KY-25/Y - SUNBEAM y toma tu dispositivo electrónico nuevamente en la mano. En esta página están publicados todos los documentos necesarios para el uso de su dispositivo. KY-25/Y de la marca SUNBEAM.
MANUAL DE USUARIO KY-25/Y SUNBEAM
INSTRUCCIONES DE INSTALACION 47
SECCION 1
INSTRUCCIONES IMPORTANTES SOBRE SEGURIDAD
1.1 SEGURIDAD DEL ACONDICIONADOR DE AIRE 48
1.2 PELIGRO Y ADVERTENCIA 48
1.3 INSTRUCCIONES IMPORTANTES SOBRE SEGURIDAD 48-49
1.4 RECOMENDACIONESPARTICULARES 50
1.5 REQUISTOS ELECTRICOS 50
1.6 MÉTODO RECOMENDADO DE PUESTA A TIERRA 51
1.7 TECNOLOGIA DE ENCHUFE LCDI 51
1.8 DESEMPACADO DE LAS PIEZAS DE SU PRODUCTO 52
1.9 ESPECIFICACIONES TECNICAS (EE.UU. UNICAMENTE) 52
SECCION 2
UN MENSAJE PARA USTED 53
SECCION 3
PREPARACION
3.1 HERRAMIENTAS NECESARIAS 54
3.2 ACCESSORIOS 54
3.3 CABLE DE ALMIMENTACION Y TOMA DE CORRIENTE 55
3.4 CHARACTERISTICAS DE SU ACONDICIONADOR DE AIRE PORTATIL 55
SECCION 4
INSTALACION DEL ACONDICIONADOR DE AIRE PORTATIL
4.1 INSTALLACION DEL ACONDICIONADOR DE AIRE PORTATIL 56
4.2 INSTALLACION DE LOS DUCTOS EN UNA VENTANA / PUERTA CORREDIZA 56
4.3 INSTALLACION DE LOS DUCTOS EN LA PARED 57
SECCION 5
GUIA DE USO Y CUIDADO E INSTRUCCIONES DE INSTALLACION

Acondicionador de aire digital 9000 BTU con control remoto - Metal blanco

Acondicionador de aire digital 9000 BTU con/sin control remoto - Acero inoxidable
1.1 SEGURIDAD DEL ACONDICIONADOR DE AIRE
Su seguidad y la de los demas son muy importantes.
En el aparato y en este manual encontrará muchos mensajes importantes sobre seguridad. Siempre lea y haga todo lo que indican los mensajes de seguridad.
1.2 PELIGRO Y ADVERTENCIA
Este symbolo indica los posibles peligos que poder ser fatales o causar heridas graves.

PELIGRO
ADVERTENCIA
Estaspalabrassignifican:
Si no vigue inmediamente las instrucciones, pueda tener un accidente fatal o una herida grave.
Todoos mensajes de seguridad indicarán los posiblespeligos,la manera de reducir la posibiliad de lesion y las consecuencias posibles, si no se siguen las instrucciones.
1.3 INSTRUCCIONES IMPORTANTES SOBRE SEGURIDAD
ADVERTENCIA -
Para reducir el riesgo de incendios, electrocución, lesiones o infermedad al使用者 acondicionador de aire portátil, observe estas precauiones bxicas:
- Enchufelo en una toma de corriente exclusiva puesta a tierra para 3 patas.
- No retire la pata de puesta a tierra.
- No use un adaptor.
- Cuenta con dos o más personas para mover o instalar el acondicionador de aire portátil.
- No tome el agua recogida dentro del gabinete.
- Siga las instrucciones de este manual para limpar la unidad.
- No inserte ningún objeto dentro de launities.
- Apage siempre la unidad antes de desenchufarla.
- Apague y desenchufe la unidad antes de limpiarla o antes de hacerlerialquier mantenimiento.
- Nunca repare la unidad ni cambiarle los cordones por su propia cuenta. Cualquier reparación o Manipulación de la unidadledge a cabo por una persona no calificada podra anular la garantía.
- No colocque nunca objecto dentro de las rejillas de salute o de entrada de aire. No obstruya las rejillas de salute o de entrada de aire.
- No use esta unidad dentro de armarios, gabinetes y/o espacios apretujados entre muebles.
- No use this unidad cerca de sustancias inflamables y/o explosivas.
- No opere esta unidad sin filtros. Mantenga los filtros limpios.
- Encienda y apague la unidad siempre con el interruptor ON/OFF.
Este acondicionador de aire portátil ha sido diseñado para create un clima ideal bajo de su habitación. Uselo únicamente para el fin spécifique para el cui ha sido diseñado y de conformidad con las instrucciones de este manual.
Esta unidad está destinada al uso dométrico únicamente, y no para usos commerciales.
Use this unidad en el時間 de habitacion recommendado. (Consulte "Especillas Tecnicas").
No coloque el acondicionador de aire en situos donte muebles u otros objetivos你能an obstruir el flujo de aire fresco.
Coloque launidad en enrfiamente y el ventilador en alto inicialmente, bajo colque launidad en un ajuste como.
Notea: Se recomienda encender el acondicionador de aire cuando la temperatura de la habitacion está en 75^ / 23.9^ . No espere hasta que la habitacion está excessively caliente.
Nota: This unidad está equipada con un termostato y deben encenderse automatistically cuando se alcance la temperatura pretedeterminada, pero solo si está fjada en modo enfrimiento. Si está fjada en suave-seco o ventilador únicamente, el compresor no se encenderá.
Ayudenos aseedarlo:
- Asegürese que el voltaje de su corriente electrica corresponda al voltaje en la placá de datos de la unidad.
- Mantenga los niños lejos de la unidad.
- Verifique el cordón electrico periodically. No use cordones electricos dañados.
- La longitud del cordón del acondicionador de aire portátil ha sido seleccionada correctamente para reducir el riesgo de peligros.
- No use cordones de extension.
- Launidaddebeestuaricadaenunárea seca.
- Launidad es para usar en interiores únicamente. No la use en exteriores.
- Use únicamente los accesos suministrados por el proveedor. El uso de accesos provenrientes de fuentes distinas al proveedor es peligioso y pueda darnar la unidad.
- Mantenga la unidad alejada de cualquier tipo de fuente de calor y de los rayos directos del sol; mantenga las persianas y cortinas cerradas durante la parte más asoleada del día.
- Nosumerjla unidad en agua ni en ningún otherl liquido.
- Mantenga la unidad alejada de areas donde corre el riesgo de ser salpicada con agua.
- Para evaporar el riesgo de electrocución, nunca se debe usar la unidad en baños ni en ninguna othera humeda o con vapeores.
- Nunca use esta unidad en una pendiente – La unidad está apoyada sobre在哪州 rueditas.
- En caso de incendio, use extintores de dióxido de carbono (CO2). No use extintores de agua o polvo.

A
No inserte nuncabjecto.

B
No utilise el paño mojado para limpiar - utilise solamente los paños

C
Mantenga los niños y las mascotas alejados.

D


Sea cauteloso de donde se coloca el enchufe.
1.4 RECOMENDACIONES PARTICULARARES
- Coloque el climatizador portátil en una superficie nivelada y a 20 pulgadas (50,8 cm) como minimo de la pared.
- La toma de corrienteDebe quedar siempre accesible una vez instalado el aparato.
- El climatizador debe estar siempre vertical para un adeuado functiomento del compresor.
- Nunca colque el climatizador cerca de una fuente de gas ni de ninguna other materia inflamable.
- Mantenga alejado el aparato de la television y de la radio para registrar interferencias electromagnéticas.
- No vaporice productos químicos como insecticidas, pintura ni ningún除外 lo producto inflamabile cerca del aparato para estar toda interacción que pueda deformar el exterior de plástico del aparato o provocar interferencias electromagnéticas.
1.5 REQUIISTOS ELECTRICOS
ADVERTENCIA
Peligro deCHOQUE EIcEstrico

Enchufe en un tomacorriere de 3 espigas connexión a tierra.
No elimine la espiga de connexion a tierra.
No use una extension.
El no seguir estas instrucciones能把 producir la muerte, incendios o choques electricos.
Estados Unidos únicamente: si loscottos permiten un cable de connexion a tierra分开, se recomienda seguir el recorrodo a tierra adecuado, cuando se use.
Consulte a un electricista accreditation, si no está seguro de que el acondicionador de aire portatil está connectado a tierra.
Se requiere un circuito de alimentacion exclusivo, trifilar, monofasico, de 60Hz C.A. solamente. Para el amperaje del circuito Neededo para su modelo en particular, vea la plac con el modelo y la serie.
Si en la placá dice 115 voltios y un máximo de 7,5 amperios, el aparato pueda connectarse a un fusible o disyuntor con otros aparatos.
NO OBSTANTE, EL AMPERAJE MAXIMO DE TODOS LOS DISPOSITIVOS CONNECTADOS A ESE FUSIBLE O DISYUNTOR NO PUEDE EXCEDER EL AMPERAJE DEL FUSIBLE O DISYUNTOR.
Si en la placá dice 115 voltios y más de 7,5 amperios, el aparato deben tener su propio fusible o disyuntor, y no se deben conectar ningún othero dispositivo o aparato en ese fusible o disyuntor.
La plac a la capacity de BTU, el amperaje, el voltaje y la carga de fluido frigorigo exigidos.
1.6 MÉTODO RECOMENDADO DE PUESTA A TIERRA
Para su seguridad personal, este acondicionador de aire portatil debe conectarse a tierra. El acondicionador de aire portatiliene con un cable de alimentacion queiene un enchufe de tres espigas. Para reducir al minimum el possible peso de该如何 electrico, el cable deberá enchufarse en un tomacorriente de tres espigas, conectado a tierra conforme a todos los@cuidos yordenanzas locales. Si no se conta con este tipo de tomacorriente, el consumidor deverá hacer instalar uno por un electricista accreditation.
El cliente debe:
- Contratar un electricista accreditation
- Asegurarse de que la instalación electrica es adecuada y cumple con el Codigio Nacional de Electricidad, ANSI / NFPA 70 – ultima version,* y con todos los codigos yordenanzas locales.
Copias de las normas vigentes peuvent solicitarse a:
O a su Dirección Estatal de Electricidad.
1.7 TECNOLOGÍA DE ENCHUFE LCDI (E.E.UU UNICAMENTE)
Un detector e interruptor de fuga de corriente (LCDI) es un dispositivo que detecta la fuga de corriente entre o desde los conductores de corriente en el cordon de un aparato e interrupme el circuito en un nivel pre-determinado de fuga de corriente. Como un LCDI能把 detectar especificamente una fuga de corriente que fluye a tierra, proportiona proteccion contra fuga a tierra para evitar la formacion de arco electrico y除外 problemas, que surgen como resultado de fuga entre conductores.
Los LCDI estan cubiertos bajo la UL 1699 standard for ARC Fault Current Interrupts (norma U.L. de 1699 para interruptions de fuga de corrente de arco), que fue publicado en junio de 2002. Los dispositivos LCDI han sido autorizados por el Cuestione eletrico nacional y Underwriters Laboratories para los cordones electricos en acondicionador de aire de habitacion a partir de agosto de 2004. Otras classes de aparatosrequireiran proteccion LCDI en el cercano futuro.
PRUEBA
- Presione el botón de prueba, la unidad debe interrupirse.
- Presione el botón de reinicialización para poderlo en uso.
NOTA: NO LO USE SI FALLA LA PRUEBA INDICADA ARRIBA.
En caso que se interrupme este dispositivo, se debe corregir la causa del mal funciona el dispositivo.
PRECAUCION
Los conductores dentro de este cordón está rodeados de blindajes, que monitorean las fugas de corriente. ESTOS BLINDAJES NO ESTÁN PUESTOS A TIERRA. Examine periodically los cordones por在哪ier daño. NO USE este producto si el blindaje está expuesto.
ADVERTENCIA
Este producto contiene químicos, incluyendo plomo, conocidos en el estado de California como causantes de cancer, defectos congenitos u或者其他 daños reproductivos.
Lávese las manos afterwards de Manipularlos.
1.8 DESEMPACADO DE LAS PIEZAS DE SU PRODUCTO
Al recibir estaunidad, transporte la en posición vertical únicamente y colque launidad sobre una superficie uniforme. Retire la caja de cartón sin voltearla bocabajo, ni colocarla de costado.
Sirvase observar: Si esta unidad es transportada, se debealar en una posicion vertical normal por lo menos durante 8 horas antes del uso, para permitir que el liquido refrigerante y el aceite del compresor se asienten.


Mantén galo en posición vertical
a. Retire la cinta adhesiva en la parte superior de la caja de carton.
b. Abra la caja de carton.
c. Retire el empaque de espuma de poliestireno y las tablas esquineras de proteccion.
d. Levante y sostenga la unidad arriba de la base del empaque de espuma de poliestireno con dos personas, para no inclinar la unidad.
e. Retire la Bolsa plástica.
f. Pase un paño sobre launidad para limpiarla si se necesita.
g. Luego instale el ducto de escape de aire caliente para elazo del condensador de acuero con las instrucciones de instalacion.
Illus. 2
1.9 ESPECIFICACIONES TECNICAS
| Modelo # | KY-25/Y |
| Colór | Acero Inoxidable/Blanco |
| Capacidad del indice de entfriimiento | 9000 BTU/hr |
| Voltaje, Frequencia, fase | AC~115V/60Hz/1 PH |
| Corriente estimada | 8.2A |
| Presion diseña | Max/High 370 psi, Min/Low 150psi |
| Refrigerante,cantidad | R22/500g (17.6oz) |
| Capacidad del enchufe | 125V/15A |
| Tipo de enchufe | 5-15P |
| Largo del cordón | 6.43ft/1.96M |
| Eliminación dehumedad | 25.4oz/h / 0.75L/hour |
| Volumen de circulation de aire | 5.67CMM/200CFM |
| Peso net (unidad solamente) | 24.75 kqs/54.56 lbs |
| Dimensiones | 13.8"L x 14"W x 31.42"H / 35.1cmL x 35.6cmW x 79.8cm H |
NOTA
Los datos arriba se obtienen según las siguientes conditiones:
Condiption de enfiamento: Bulbo seco / Bulbo humedo: 95^ / 83^ (35°C/28.3°C) de acuerdo con la Norma americana 128-2001.
Límites de operación durante el enfiambre
Condición Tmaxima: Bulbo seco / Bulbo humedo: 104°F/80°F (40°C/26.7°C)
Condimiento minima: Bulbo seco / Bulbo humedo: 64.4^/57.2^ (18°C/14°C)
Le agradecemos que haya comprado este aparato de Sunbeam® de alta calidad.
Para que usted goce de un funcionaimiento sin problemas durante años, creamos la Guía deemple y@cuidados, que contiene informacion valiosa sobre el funcionaimiento y elmantimiento adecuado y seguro de su aparato. Sirvase leerla atentamente.
Sirvase registrar la información sobre su modelos.
Cuando llame para hacer el service, deben tener a mano el número completo del modelo y el número de série.Esta información se incluye en la placá con el número de modelos y de série.
Sirvase &, a continuación?,!. Escribe?, el nombre, la direccion y el número de téléphone de la tienda sobre lo compró.
Número de modelos
Numero de série
Fecha de compra
Nombre de la tienda Star Elite, una subsidiaria de Elite Group
Dirección de la tienda 1175 Place du Frère-André, Montréal, Québec H3B 3X9
Teléfono de la Tienda 1-877-383-6399 (8:30am-5:30pm E.S.T)
GUARDE ESTE MANUAL Y
LA FACTURA, JUNTOS Y EN UN LUGAR SEGURO, POR SI LOS NECESITA EN EL FUTURO.
La etiqueta se pone sobre elgado Derecho de unidad
PONGA LA ETIQUETA AQUI

Parte trasera de la unidad: Datos技术和es
Número para llamada de servicios y etiqueta
Parte trasera de la unidad:
Etiqueta de advertencia
Illus. 3
3.1 HERRAMIENTAS NECESARIAS
- Destornilladores Phillips y de cabeza plana
- Gafas de proteccion
- Guantes
- Cinta métrica
- Cuchillo utiliser




Illus. 4
3.2 ACCESSORIES
- Extremodel terminal interior
- Ducto de escape
- Kit deinstitution de ventana
- Pieza principal
- Adaptador de kit de ventsa
- Manguera de desagüe (2)

Illus. 5
3.3 CABLE DE ALIMENTACION Y TOMA DE CORRIENTE
- El enchufe debe estar bien fjado y no danado.
- No enchufe la unidad con un adaptor.
- Asegürese de que el enchufe está bien insertado bajo del receptáculo.
- El cordón de corriente no debe entrada en contacto con ningún tipo de liquido; no lo manipule con las manos mojadas o humedes.
- No oprima el cable nicede que entre en contacto con una superficie filosa.
- No use el cordón de corriente para arrastrar la unidad
- No deje el cordón en una pila de enredo cuando la unidad está funciona.
- Nocede que el cordón de corriente entre en contacto con superficies calientes.
- No deje el cordón de corriente en un área de是多么 tráfico, lo que expoundrá el cordón a mayor posibiliidad de daños
115 voltios (103.5 min. - 126.5 max.) 0-12 amperios
Fusible retardadora o cortacircuitos de 15 amperios
Cables de cobre calibre 14


Illus. 6
3.4 CHARACTERÍSTICAS DE SU ACONDICIONADOR DE AIRE PORTATIL


- Entrada de aire
- Filtro de aire
- Ruedita
- Panel de operación
- Salida de aire
-
Receptor de signaled control
-
Entrada de aire para elazo del condensador
- Puerto de descarga de aire caliente (Usar para conectar la manguera de aire)
- Bomba de drenaje
- Puerto de desaguè inferior
4.1 INSTALLACION DEL ACONDICIONADOR DE AIRE PORTATIL
- Encuentre el lugar adecuado para el acondicionador de aire portátil. Deje al menos 20'' (50.8cm) de espacio alrededor de la unidad (Illus. 8).
Cuando usa launidad como un acondicionador de aire o un deshumidificador, el aire caliente debe descargarse fuera de la habitacion para completar el intercambio de aire del condensador. Cuando launidad está functioning en ventilador, no se leva a cabo ningún intercambio de aire al exterior. Usted no necesita colgar los kits de la ventana y los ductos de escape de aire caliente cuando usa launidad como ventilador.

Illus. 8
4.2 INSTALLACION DE LOS DUCTOS EN UNA VENTANA / PUERTA CORREDIZA


Illus. 9
A) Saque también extremos de los ductos de escape de aire caliente hasta aproximadamente 6'' /15,24cm.
B) Enrosque los ductos de escape en el sentido de las manecillas del reloj con un extremo en el extremo del terminal en la parte posterior de la unidad y el(other extremo en el adaptador del kit de la ventsa.
C) Conecte el extremo terminal del ducto de escape a la parte posterior de la unidad.
D) Abra la ventsa o la puerta corrediza en aproximadamente 5'' / 12,7cm .
E) Ajuste la longitud del kit de la ventana a la misma longitud de la ventana o de la puerta corrediza. Use todos los paneles si es besoinario. Corte la pieza para la ventana según la necessities para que se ajuste a la longitud de la ventana o puerta corrediza. Asegúrese que el orificio en la pieza principal no está cubierto con otheras piezas.
F) Coloque el kit de la ventana en la ventana o la puerta corrediza. Cierre la ventana o la puerta corrediza. Cierre la ventana o puerta hasta donde lluegue.
G) Ajuste la longitud del ducto de escape y fije el adaptador del kit de ventsa en los orificios en el kit de la ventsa.
NOTE: Al usar un kit de planta en una planta o una puerta corrediza, dicha planta o puerta no se cerrará ni se bloqueará correctamente. Se deben tener medidas de seguridad adiconiales.
4.3 INSTALLACION DE LOS DUCTOS EN LA PARED
PRECAUCION!
RECOMENDACIONES DEL FABRICANTE.
ANTES DE EMPRENDER CUALQUIER INSTALLACION DE DUCTOS EN LA PARED, RECOMENDAMOS QUE CONSULTE CON UN PROFESIONAL CALIFICADO.
A) Ud. no necesita usar el adaptor del kit de ventsa. Conecte un extremo del ducto de escape en un orificio de 5.6^ / 14,22cm de diametro en la pared; fije el除外 extremo a la parte posterior de launidad (igual que arriba).
B) Use las tapas de ductos de escape de pared para tapar los orificios en la pared cuando la unidad no está en uso.
NOTA:
CONEXION DEL TUBO DE ESCAPE
- La manguera de escape suministrada puede extendarse desde 5,75'' hasta 63'' /40cm hasta 160cm para hacer la conexión. Se recomienda usar la longitud másorta posible de manguera.
- Preste atencion para evitar cualquier tipo de doblez en el medio de la manguera de escape, puesto que this retendra el aire caliente de escape que de se devolvera a la habitacion afectando la functiOn enfriadora de la unidad (Illus. 10).
iADVERTENCIA!
La longitud del tubo de escape está determinada especialmente de conformidad con las specifications de este producto. No lo remplace ni lo extienda con su propia manguera:puesto que this podra hacer que la unidad funciona mal (Illus. 11).


Illus. 10
Illus. 11
C) Después de instalar los ductos, enchufe la unidad y enciendala.
5.1 PANEL DE CONTROL Y FUNCIONES DE OPERATION

Temperatura o tiempo

Boton

Placa de base

Visualizacion en cristal liquido (VCL)
Illus. 12
ADVERTENCIA!
Si launidad se apaga durante la operación, espere al menos tres horas antes de encenderla de nuevo.
1) El botón encendido/apagado [On/Off]: Se usa para encender y apagar launidad.
2) Botón selector de modo de operation [Mode]: Se usa para selectionar el modo de operation: Mode auto, Mode ventilador solo, Mode suave-seco, y Mode enfiambre.
3) Botón selector de velocidad del ventilador [Fan]: Se usa para selectionar la velocidad del ventilador: velocidad alta o velocidad baja.
4) Botón direccion arriba o botón direccion abajo: Botón de cambio de temperatura o tiempo [Temp/Time]: Estos dos botones se usan para fjjar la temperatura deseada. Launidad de temperatura pueda ser en Fahrenheit o centigrados. Presione el botón ON/OFF durante más de 20segundos, bajo suételo. Launidad de temperatura cambiará de Fahrenheit a centigrados oviceversa. Durante el ajuste del temporizador,这些东西 se usan también para cambiarel tiempo.
5) Botón de ajuste de temporizador o de cancelar [Timer]: Se usa para fjjar o cancelar la funciona TEMPORIZADOR-ENCENDIDO o TEMPORIZADOR APAGADO. Cuando launidad está encendida, launidad se pueda ajustar con Temporizador-APAGADO. Cuando launidad está apagada, la unainstitution se pueda ajustar con Temporizador-ENCENDIDO.
5.1 PANEL DE CONTROL Y FUNCIONES DE OPERATION (CONTINUADO)
CÓMO AJUSTAR:
Cuando lainstitution está encendida [ON], presione el botón Temporizador [Timer] "3.0hr" parpadeará en la ventana de visualización de ajuste de temporizador y el indicator del temporizador está en el panel de control. Al presionar el botón direccion abajo o el botón direccion arriba se cambiara el tiempo en consecuencia; los dígitos que parpadean parbiárán en conducencia, hasta que aparezca el tiempo de retardo deseado. Su tiempo de retardo deseado parpadeará durante diez (10) seguidos. Después de thesez (10)segundos los dígitos parbiárán para estar su tiempo de retardo deseado. El tiempomostatado disminuirá en lapsos de diez (6) Minutes.
Cuando launidad está apagada [OFF], si no ha sido colocada en tiempo de retardo, presione el botón Temporizador 9. Launidad entra en programa de temporizador. también “3.0Hr” parpadeará en la ventana de visualización de ajuste de temporizador y el indicator de temporizador estarán en el panel de control. Presione el botón dirección abajo o el botón dirección arriba paraaabstar a su tiempo deseo. Alaabstar el tiempo,losothersajustescomomodede operation [Operation Mode],mode ventilador [Fan Mode] oajuste de temperatura también [Set Temperature] estarán en la pantalla de visualización. Diez (10)segundos despues,estosmosdosapareceran peroquedarán enla memoria del Controlador principal.
CÓMOCANCELAR:
Cuando la unidad se ajusta con los procedimientos de TEMPORIZADOR-APAGADO o TEMPORIZADOR-ENCENDIDO, presione el botón Temporizador [Timer] para verficar el tiempo de ajuste del temporizador, luego presione dentro de los diez (10) seguidos para cancelar el ajuste del temporizador.
5.2 VISUALIZACION EN CRISTAL LÍQUIDO (VCL)

Modo auto [Auto mode]

Modo suave-seco [Soft-dry mode]

Modo enfiambre [Cooling mode]

Modo ventilador solo [Fan-only mode]

La functionalities de losSES (6) botones en el controlremoto es identica a la del panel de control. Losiconos de ciertos botones podendiferir ligeramente.El control remoto usa pilas del litio,modelo:CR2025(Incluye).Instale las pilas antes de usar el controlremoto.
Ud. puede operar la unidad sea a partir del panel de control o con el control remoto.
OPERACION DE ENFRIAMENTO:
1) Enchufe el cordón de corriente en la toma de corriente.
2) Encienda launidad presionando el botón ON/OFF en el panel de control.
3) Presione el botón Modo [Mode] en el panel de control o en el control remoto hasta que el símbolo aparezca en la pantalla de visualización.
4) Ajuste la temperatura de la habitacion a la temperatura deseada bajo de la gama de temperatura entre 64^ - 90^ / 18^ - 32^ . Las temperatas recomendadas son 80 - 84^ / 27 - 29^ .
5) SeLECTIONA la velocidad del ventilador presionando el boton Ventilador [Fan] en el panel de control o en el control remoto

Illus. 14
OPERACION SUAVE-SECO:
1) Enchufe el cordón de corriente en la toma de corriente.
2) Encienda launidad presionando el botón ON/OFF en el panel de control.
3) Presione el botón Modo [Mode] en el panel de control o en el control remoto hasta que el símbolo aparezca en la pantalla de visualización.
4) Ajuste la temperatura ambiente en una temperatura adecuada.
5) Mantenga las ventanas y puertas cerradas para poder con la efectividad de la unidad eliminando la humedad de la habitacion.
NOTA: Launidad no efectuá su funciona de deshumidificación cuando la temperatura ambiente está en menos de 64^ / 18^ . El Modo suave-seco [Soft Dry] es una operation muy fresca que consisteasicamente en deshumidificar. La disminuirá mucho la temperatura ambiente. El ventilador interno de launidad funciona siempre en velocidad baja.
5.3 OPERACION CON CONTROL REMOTO (MODELO KY-25Y UNICAMENTE) CONTINUADO
OPERACION DEL VENTILADOR SOLO:
1) Enchufe el cordón de corriente en la toma de corriente.
2) Encienda launidad presionando el botón ON/OFF en el panel de control.
3) Presione el botón Modo [Mode] en el panel de control o en el control remoto hasta que el símbolo aparezca en la pantalla de visualización.
4) SeLECTIONA la velocidad del VENTILADOR presionando el boton velocidad del ventilador [Fan] en el panel de control o en el control remoto.
Al estar en Modelo ventilador solo [Fan-Only Mode], el ducto de escape no se necesita, y el compresor y el ventilador delgado del compresor no funciona aran. El ajuste de temperatura no tieneyinguna importancia niyingunaccion de control.
OPERACION EN AUTO:
1) Enchufe el cordón de corriente en la toma de corriente.
2) Encienda launidad presionando el botón ON/OFF en el panel de control.
3) Presione el botón Modo [Mode] en el panel de control o en el control remoto hasta que el símbolo ∇ aparezca en la pantalla de visualización.
4) Coloque la temperatura ambiente a la temperatura deseada con el botón de cambio de temperatura [Temperature Changing] de Directions abajo o de dirección arriba.
5) SeLECTIONA la velocidad del ventilador con el boton de velocidad del ventilador [Fan] en el panel de control o en el control remoto.
Al estar en modo AUTO, launidad estara en Mode ventilador [Fan-Only Mode] cuando la temperatura ambiente está por debajo de 81^ / 27^ . Operará en Mode enfiambre cuando la temperatura ambiente está por encima de 81^ / 27^ .
AJUSTE DEL PROGRAMA TEMPORIZADOR ENCENDIDO:
Cómaajustar:
Cuando la unidad está apagada, Ud. puedaJKLM permitir que la unidad se encienda automatistically.
1) Presione el botón de ajuste del temporizador [Timer] en el panel de control o en el control remoto. "3.0Hr" en la ventsa de visualización de ajuste de temporizador, y el indicator del temporizador en el panel de control se encenderá. Los除外AJustes de modelos como modo de operación [Operation Mode], modo ventilador [Fan Mode], modo ajuste de temperatura [Set Temperature Mode], también serán visualizados para permitirle estarlos igualmente.
2) Presione el botón de direccion abajo o el botón direccion arriba paraonian el tiempo de retardodel temporizador a su tiempo deseada.
3) Después de una demora de diez (10) segudos (sin presionar ningún botón), el digito cambiará a visualización, y los otros发展模式 de ajuste desaparecerán. Ahora el proceso de ajuste del temporizador está completeo. El tiempo要做到 disminuiré en lapsos de 6关键时刻.
Cuando los digitos disminuyan a CERO y desaparezcan, launidad empezará a funcional automatístico de acuerdo con los ajustes hechos.
Cóme cancelar:
Cuando la unidad se ajusta con TEMPORIZADOR-ENCENDIDO cuando está apagada, presione el botón TEMPORIZADOR [Timer] en el panel de control o en el control remoto para verficar el tiempo de ajuste del temporizador y los dígitos del tiempo parpáhearán. Presione el botón TEMPORIZADOR [Timer] otra vez; este cancelará el ajuste del temporizador. El indicator del temporizador en el panel de control se apagará antes.
5.3 OPERACION CON CONTROL REMOTO (MODELO KY-25Y UNICAMENTE) CONTINUADO
AJUSTE DEL PROGRAMA TEMPORIZADOR APAGADO:
comoajustar
Cuando la unidad está encendida, después de haber sido ajustada con TEMPORIZADOR-APAGADO, la unidad se apagará cuando de transcurrido el tiempo de retardo.
1) Presione el botón TEMPORIZADOR [Timer] en el panel de control o en el control remoto. Ahora el INDICADOR DE TEMPORIZADOR "3,0Hr" parpadeará en la ventana de visualización de ajuste de temporizador, y el indicator de temporizador en el panel de control está encendido.
2) Presione el botón DIRECCION ARRIBA o el botón DIRECCION ABAJO paraonian el tiempo de retardo al tiempo deseado.
3) Después de una demora de diez (10) segundos (sin presionar ningún botón), el digito cambiará a visualización. El proceso de ajuste del temporizador estáplete. El tiempo要做到 disminuiré en lapsos de 10关键时刻.
Cóme cancelar:
Cuando la unidad se ajusta con TEMPORIZADOR-APAGADO, cuando está encendida, primero presione el botón TEMPORIZADOR [Timer] en el panel de control o en el control remoto para verificar el tiempo de ajuste del temporizador y los dígitos del tiempo parpádearán. Presione el botón TEMPORIZADOR [Timer] otra vez y el ajuste del temporizador se cancelará. Elindicador del temporizador en el panel de control se apagará antes.
5.4 INDICADOR DE LLENADO DE AGUA Y DRENAGE
INDICADOR DE LLENADO DE AGUA:
Bajo conditiones normales de temperatura, el agua se evaporará sin necessities de drenarla de laidad. El indicator de LLENADO DE AGUA se encenderá en días de extrema humedad, cuando está en Mode enfriimiento o Modelo Suave-seco. Cuando el indicator de LLENADO DE AGUA se enciende, significa que el depóstito de agua está lleno. El compresor deja de funciona, pero también motores de los ventiladores seguirán funciona. Launidad drenará el excesso de agua una vez que se le conecte una manguera de drenaje o una manguera de jardinería. Cuando el indicator de LLENADO DE AGUA se apague, el compresor comenzará a funciona de nuevo.
DRENAGE:
Unicamente durante humedad extrema
1) Para conectar una manguera de drenaje o una manguera de jardineria, primero hay de detener la.
unidad apagandola [OFF]. Luego debe desenroscar el tapon de drenaje en la bomba antes de insertar la
manguera de drenaje blanca (5^3^ / 1.16m) suministrada con launidad. (Atencion: Es possible que haya
algo de agua detrás del tapon de drenaje. Tenga listo un tazon u other recipientte para recogerequalier
residuo de agua). Despues de conectar la manguera de drenaje a la boquilla interna (llus.15) del Bomba
de drenaje, asegúrese que el other extremo este colocado en un cubo or recipientte para recoger el exceso
de agua. Verifique el nivel en agua en el recipientte para evaporar la posibiliad de desbordamento.
En vez de la manguera de drenaje suministrada con launidad, también peut ser ura manguera de
jardineria (en los casos de se requiera una distancia mayor a la provista por la manguera de drenaje). En
este caso, enrosque el extremo hembra de la manguera de jardineria a la boquilla exterior roscada de la
bomba de drenaje, colocoel other extremo fuera de la casa o en un arean convenienteonde se pueda vaciar el excesso de agua (llus.16).
Hay que tener en cuesta que la eficiencia de enfiambre do la unidad se afectar si la manguera de
drenaje o la manguera de jardineria siempre esta connectada a esta. La manguera de drenaje o la
manguera de jardineria se debe urasunicamente cuando está encendido el indicador de LLENADO DE
AGUA.
5.4 INDICADOR DE LLENADO DE AGUA Y DRENAGE CONTINUADO


Figure 15
Figure 16
2) Ahora, Coloque launidad en ON [Encendido] y-Newamente en su ajuste anterior (sea en modo COOLING [Enfriimiento] o SOFT-DRY [Suave seco]). El sistemas de drenaje de la bomba empezará a bomber el agua de launidad. (Si se usa un recipientte para recibir el agua, verifique el nivel del agua bombeada para evitar que rebose.) Cuando se encienda la luz indicadora de WATER FULL [Llenado de agua] se apague...el ciclo de DRENAJE está completeo. En este punto, Coloque launidad en OFF [Apagado], quite la manguera de drenaje o la manguera de jardinería y bajo vuelva a colocar launidad en ON [Encendido] y en su ajuste anterior (Modo COOLING [Enfriimiento] o SOFT-DRY [Suave seco]).
NOTA: La eficiencia de la unidad sera afectada si la manguera de drenaje o la manguera de jardineria siempre está connectada a ella. La manguera de drenaje o la manguera de jardineria se debe usar únicamente cuando el indicator de WATER FULL [Llenado de agua] está encendido.
ASEGÜRESE DE QUE LA TAPA DEL ORIFICIO DE DESGÜE ESTÉ CORRECTAMENTE REINSTALADA PARA EVITAR FUGA.
6.1 MANTENIMIENTO
ADVERTENCIA!
- Asegürese de apagar el acondicionador de aire y desconecte también el cordón de corriente de la toma de corriente de la pared antes de efectuar toda activités de mantenimiento.
- Nosumerja la unidad en agua ni enothersliquidos.
No vierta agua en la unidad.
Tome precauaciones especials para evacar contacto con los bordes aflilados de ciertas partes. - No use ningún tipo de disolventes químicos para limpiar la unidad, ya que pueda deformar el caparazon protector de la unidad.
6.2 LIMPIEZA O REMPLAZO DEL FILTRO DE AIRE
Si el filtro de aire está obstruido con mucho polvo, el volumen del flujo de aire se reducirá y el efecto del enfiambre está menor. Se recomienda limpar el filtro una vez cada dos semanas o según la necessities.
A) Saque el filtro del compartmentimiento del filtro en la parte delantera de la unidad.
B) Lave el filtro de aire sumergiendolo ligeramente en agua tibia (cerca de 104^ / 40^ ) con un detergente suave. Enjuague el filtro y sequelo Completely en un lugar a la sombra.
C) Coloque el filtro nuevo en el compartmento del filtro afterwards de que esté Completely seco.
D) Si el filtro está roto o inutilizable, compte un nuevo filtro llamando a al Departamento de servicios al cliente de Sunbeam en el 1-877-383-6399 (8:30am-5:30pm Este.).
6.3 PIEZAS EXTERNAS DE PLASTICO
A) Mantenga la unidad lejos de la exposión directa de los rayos solares.
B) Limpie la superficie con un paño humedo.
C) Para los modelos con acabado de acero inoxidable, se debe usar un limpiador de buena calidad para acero inoxidable.
6.4 ALMACENAMIENTO AL FINAL DE TEMPORADA DE CALOR
A) En un día caluroso, encienda launidad en Modo VENTILADOR SOLO duranteunas cuantas horas para que la parte interna pueda secarse Completely.
B) Apane launidad y retire el enchufe de suministro de corriente.
C) Vacie el agua condensada residual quitando el TAPON DEL ORIFICIO DE DESAGUE INFERIOR en la parte posterior hacía la parte de debajo de la unidad. Después de conectar la manguera de drenaje blanca de 12^ / 3.65m , asegúrese que el(other extremo esté en el cubo o recipiente para recoger el agua.
D) Descargue el ducto de aire caliente, comprimalo y empaquelo en la caja.
E) Limpie el filtro y sequelo Completely antes de volver a colocarlo en su situ.
F) Cubra el aparato para protegerlo del polvo. Se recomienda volver a colocar launities en su caja y empaques originales.
G) Se debe guardar la unidad en un lugar fresco y seco. No apile objetos pesados encima de la unidad.

Puerto de desagüe inferior
Illus. 17
Usted pueda resolver fácilmente todos problemas corrientes del acondicionador de aire y acondicionador de aire portatil ahorrarse asi el costo de una llamada de servicios. Siga las siguientes sugerencias para ver si usted本身就是 problema sin afecta de otra persona.
| Vea si... | Y después... |
| Se cortó la corriente. | Espere que vuelva. |
| El cable de alimentación está desenchufado. | Enchufe bien el cable de alimentación en un tomacorriente de la tensión adecuada. |
| Se queró un fusible o saltó un disyuntor | Cambio el fusible o reconnectce el disyuntor. Asegúrese de que el acondicionador de aire portatil está enchufado en un circuito electrico exclusivo y connectado a tierra como corresponde, tal como se indica en las "Instrucciones de instalación". |
| El depósito de agua está lleno. | Vacié el agua (vea la págin60). |
| El enchufe LCDI ha saltado. | Presione el botón REIINICIALIZAR [RESET] de LCDI. |
| La hora es correcta. | Ajuste la hora. |
| El indicator de llenado de agua está en la pantalla de visualización. | Vacía el agua que está dentro de la unidad (vea págin60). Espere 1 hora para permitir que el ventilador del lado del condensador sople el agua hacía afuera. |
7.2 BAJO RENDEMIENTO DE ENFRIADO
| Vea si... | Y después... |
| La entrada o laitters del aire está cerrada. | Abra la entrada o laitters del aire. |
| Hay una fuente de calor en la habitación. | Aleje la fuente de calor. |
| El filtro del aire está sucio. | Limpie el filtró de aire; consulte con la sección "Limpieza del filtró de aire". |
| La temperature de refrigeración está bien ajustada. | Ajuste la temperature de refrigeración al nivel que convenga. |
7.2 BAJO RENDEMIENTO DE ENFRIADO
| Vea si... | Y después... |
| La velocidad del ventilador interior es demasiado débil. | Aumente la velocidad del ventilador interior. |
| La temperaturea exterior está por debajo de 64°F (18°C). | No trate de hacer funciona el acondicionador de aire portatil en el modo de enfiambre cuando la temperatura exterior está por debajo de 64°F (18°C). |
| Las puertas yVentanas está abiertas. | Cierre todas las puertas yventanas. |
| La unidad está en modo deshumidificacion. | Ajuste la unidad en modo enfiambre. |
7.3 RUIDO Y VIBRACION
| Vea si... | Y después... |
| El aparato emite un ruido. | Si el ruido no es muy fuerte y procee del compresor, del evaporador o del condensador, es normal. |
| El aparato vibra cuando funciona. | El lugar donde está el aparato no está nivelado. Colóquelo en un lugar lo más nivelado y sáolido posible. |
7.4 EL ACONDICIONADOR DE AIRE PORTATIL SE PRENDE Y SE PARA RÁPIDAMENTE
| Vea si... | Y después... |
| La corriente local es normal. | Espere a que vuelva la corriente. |
| El puerto de descarga de aire caliente no está correctamente instalado. | Instale el puerto de descarga de aire caliente según las instrucciones en este manual. |
| Hablemado un conductor de salute del aire por sí mismo. | Quite el conductor de salute del aire. |
| La temperatura exterior es extremadamente elevada. | Ajuste el ventilador a velocidad Tmaxima para permitir que el aire circule con mayor rapidez por los serpentes de enfirado. |

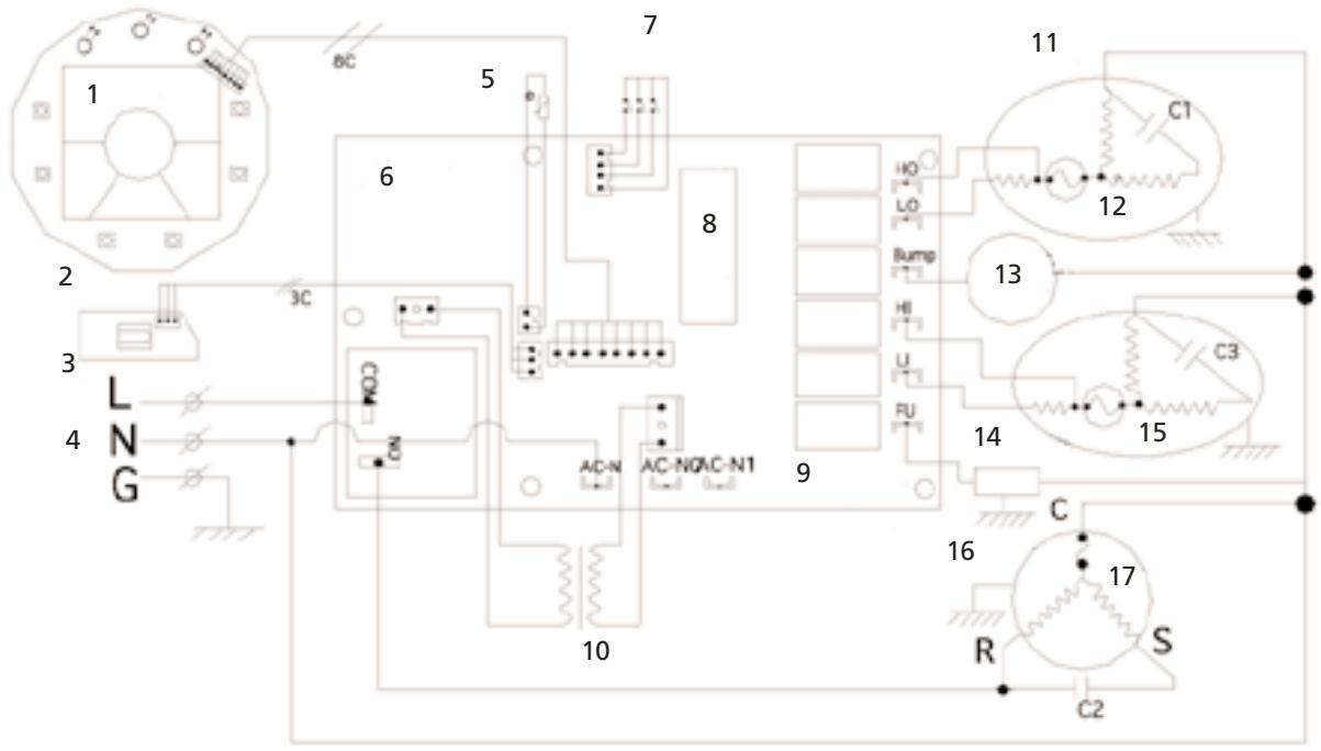
Illus. 17
C1: Capacitor de funciona para motor del ventilador del lado del condensador
C2: Capacitor de funciona para el comprisor
C3: Capacitor de funciona para el motor del ventilador del lado del evaporador
- Pantalla de visualización de cristal liquido
- PCB del panel de operación
- PCB del receptor
- Suministro de corriente
- Sensor de temperatura ambiente
- PCB de control principal
- Detector de niveau de agua
- Procesador de microchip
- PCB de control principal
- Transformador
- Motor de ventilador para elazo del condensador
- Cut-off
- Water pump
- Motor for evaporator side
- Circuito de corte
- Compresor
- Protector
STAR ELITE/ELITE GROUP
POLIZA DE GARANTÍA LIMITADA DE UN ANO
EFICAZ: ABRIL DE 2005
GARANTÍA LIMITADA
Star Elite/Elite Group, Inc. (en lo sucesivo denominado SE/EG) garantiza mediante la presente, sujeto a las conditiones estipuladas en los párafos que aparecen a continuación, que en caso que este producto resultara defectuoso debido a mano deoba inadeuda o defectos en el material durante el periodo especificado de la garantía, SE/EG lo reparar o efectuará todos los reemplazos de piezas o reembolsará el costo. Los costos de transporte por piezas enviadas para reparación o reembolso, bajo esta garantía, serán asumidos por el comprador.
NO HAY NINGUNA OTRA GARANTÍA EXPRESA. LAS GARANTÍAS IMPLICITAS, INCLUYENDO AQUELLAS DE MERCABILIDAD O CONVENIENCE PARA UN FIN PARTICULAR, ESTÁN LIMITADAS AL PERIODO DE TIÉMPO ESPECIFICADO, O HASTA EL ALCANCE PERMITIDO POR LA LEY. CUALQUIERA Y TODAS LAS GARANTÍAS IMPLICITAS ESTÁN EXCLUIDAS. LA RESPONSABILITYD POR DANOS RESULTANTES BASO CUALQUIERA Y TODAS LAS GARANTÍAS ESTÁN EXCLUIDAS HASTA EL ALCANCE DONDE LA EXCLUSION ESTÉ PERMITIDA POR LA LEY.
PERIODO DE GARANTÍA
| Producto | Consumidor/uso residencial únicamente |
| Acondicionador de aire | 1 año |
| Deshumidificador | 1 año |
| Enfriador de vino/ centro para bebidas | 1 año |
| Máquina para hacer hielo | 1 año |
| Enfriador / calentador termoelectrico Mini & 16L | 1 año |
| Chimenea electrica/Calentador | 1 año |
| Mano de obr y Partes | 90 días |
SE/EG garantiza que a partir de la Fecha de compra, este producto estará libre de defectos mecanicos por un periodo de un (1) año, mano de obr y partes y piezas por un periodo de noventa (90) días. SE/EG, a su sola disreción, repararé el producto que的结果defectuoso durante el periodo de garantía o reembolsaré el costo respectivo. Si el producto ya no está disponible,ouldra rembolsar el costo de compra (a un valor con depreciación),con la presentación de una prueba de compra original.Esta es su garantía exclusiva.
CONDITIONES
RECIBO DE VENTA ORIGINAL:Esta garantía es valida para el comprador original al detal y no es transferible. Conserve el recibo original de compra. Se requiere la prueba de compra para Obtener servicios de garantía y/o reembolso. Los vendedores, centros de servicios o ventas al detal de productos SE/EG noienen el derecho de alterar, modificar o cambiar de ningunaforma los términos y conditiones de esta garantía.
...Continua en la pagina seguiente ...

EL REGISTRO DE LA GARANTÍA NO ES NECESARIO PARA OBTENER GARANTÍA PARA LOS PRODUCTOS DE SE/EG. CONSERVE SU RECIBO COMO PRUEBA DE COMPRA. SI UD. NO SUMINISTRA PRUEBA DE LA PRUEBA DE COMPRA INICIAL CUANDO SOLTICITA SERVICIOS BASO GARANTÍA, LA FECHA DE FABRICACION DEL PRODUCTO SERÁ USADA PARA DETERMINAR LA GARANTÍA
DEPRECIÁON: Cualquier unidad diagnóstica como no funcional y que deba serambiada bajo la garantía, durante el periodo de garantía existente, está sujeta a la correspondiente depreciación o costos de usuario.
ACERCA DE LA GARANTÍA DE SU PRODUCTO: ACEPTAMOS complacidos toda reparación bajo garantía y nos excusamos por la incomodidad causada. Cualquier vendedor autorizzato pueda realizar reparaciones bajo garantía. La mayoría de reparaciones bajo garantía se realiza habitualmente, pero muchas vezes las solicitudes de servicios bajo garantíaSEO se aplicará si el producto de daña por el uso inapropiado, falta de mantenimiento de rutina, embarque, manejo, almacenimiento o instalación incorrecta. Igualmente, la garantía sera nula si la Fecha de fabricación o el número de series en el producto ha sido retirado o si el equipo ha sido alterado o modificado. Durante el periodo de garantía, el proveedor de service autorizzato, a su discrección, reparar or rembolsaré el costo deequalier pieza que,LUgo de un examer, resulte ser defectuoso bajo uso y service normal.
DESGASTE NORMAL:Esta garantía no cubre el desgaste normal de piezas ni daños resultantes de cualesquera de lossiguientes aspectos: uso negligente o uso Incorrecto del producto; voltaje o corriente inadecka; uso contrario a lasinstrucciones de operacion; desvio de las instrucciones respecto aalmacenamento y transporte; desmontaje; reparacion oalteracion por personas distinctas de aquellas de SE/EG o del personal de centros servicios autorizados de SE/EG. Además,esta garantía no cubre Actos de Dios, como incendios, inundaciones, huracanes y tornados.
SE/EG no sera responsable de ningún dano inherente ni resultante causado por el incumplimiento de网通una garantía expresa o implicita. Excepto hasta el alcance prohibido por la ley vigente,rialquier garantía implicita de mercabilitad o conveniencia para un fin particular está limitada en duracion a la duracion de la garantia estipulada arriba. Algunos Estados, provincias or jurisdiectiones no permiten la exclusion o limitacion de daños inherentes or resultantes or limitaciones sobre cuando tiempo dura una garantia implicita, de modo que peute que las limitaciones o la excusion estipuladas arriba no se aplicuen a su caso.Esta garantia le da derechos legales espacificos, y Ud. Puede tener otheros derechos que varian de un estado a other o de una provincia a other.
Cómo OBTENER SERVICIO BASO GARANTÍA: Ud. Debe ponerse en contacto con el Servicio al cliente/Soporte técnico de SE/EG en nuestro número 1-877-383-6399. Un representante de Servicio al cliente/Soporte técnico tratará de resolver los problemas de garantía por téléphone. Si no se pueda resolver por téléphone, el representante de Servicio al cliente/Soporte técnico pedira su collaboration para realizar procedimientos de diagnóstico de rutina.Esta garantía es valida por los periodos de tiempo indicados arriba y está sujeta a las conditiones estipuladas en esta póliza. Para servicios bajo garantía, busque el centro de service autorizzato más cercano llamando al 1-877-383-6399. El service de garantíasole se pueda efectuar por un proveedor de service autorizzato de Star Elite, Inc./Elite Group, Inc.

NOTES / NOTER / NOTAS
NOTES / NOTER / NOTAS

Todoosderechosreservados.

es unamarca registrada de Sunbeam Products, Inc.,usa bajo licencia.
Fabricado por Star Elite, una subsidiary de Elite Group Inc., Montréal, Canada H3B 3X9.
Star Elite
1175 Place du Frere Andre
ManualFácil